Ministerio de Industria, Turismo y Comercio LogoMinisterior
 

Alerta

Resultados 947 resultados
LastUpdate Última actualización 18/03/2026 [07:08:00]
pdfxls
Publicaciones de solicitudes de patente de los últimos 60 días/Applications published in the last 60 days
previousPage Resultados 875 a 900 de 947 nextPage  

WATER ELECTROLYSIS SYSTEM AND METHOD

NºPublicación:  US20260022471A1 22/01/2026
Solicitante: 
VERNET LOURDES [US]
VERNET VACCHIANI MARTIN RUBEN [AR]
Vernet Lourdes,
Vernet Vacchiani Martin Ruben
US_20260022471_PA

Resumen de: US20260022471A1

A water electrolysis system including a container; a plurality of microcells located inside the container; the microcells are centered around a central axis of the container; a first bracket located on a first side of the microcells; a second bracket located on a second side of the microcells; a plurality of magnets mounted on the first and the second brackets, the magnets are placed in parallel to the microcells; a liquid inside the container. The first and the second brackets are adapted to be connected to a motor. The first and the second brackets rotate during the electrolysis process. The magnets on the first bracket produce a first magnetic field and the magnets on the second bracket produce a second magnetic field; and the first and the second magnetic fields have opposite polarity.

METHOD FOR ELECTROCHEMICAL WATER SPLITTING

NºPublicación:  US20260022477A1 22/01/2026
Solicitante: 
KING FAHD UNIV OF PETROLEUM AND MINERALS [SA]
KING FAHD UNIVERSITY OF PETROLEUM AND MINERALS
US_20260022477_PA

Resumen de: US20260022477A1

A vanadium oxide-based electrode for electrochemical water splitting that includes metallic substrate and a layer of particles of a vanadium oxide composite at least partially covering a surface of the metallic substrate. The particles of the vanadium oxide composite are in the form of nanobeads having an average particle size of 50 to 400 nm. A method of making the electrode.

ELECTROCATALYST FOR OXYGEN EVOLUTION REACTIONS

NºPublicación:  US20260022472A1 22/01/2026
Solicitante: 
WU YIMIN A [CA]
LU SIYAN [CA]
DU CHENG [CN]
WU Yimin A,
LU Siyan,
DU Cheng
US_20260022472_PA

Resumen de: US20260022472A1

An example electrochemical system includes: a cathode including a first electrocatalyst configured to catalyze a reduction reaction of carbon dioxide to produce water; an anode including a second electrocatalyst comprising ruthenium doped iridium oxide, the second electrocatalyst configured to catalyze an oxygen evolution reaction to produce diatomic oxygen from the water; an electrolyte connecting the cathode and the anode; and an electricity source configured to apply an electrical current across the cathode and the anode to catalyze the reduction and oxygen evolution reactions.

METHOD AND PLANT FOR PRODUCING HYDROGEN

NºPublicación:  US20260022470A1 22/01/2026
Solicitante: 
LINDE GMBH [DE]
Linde GmbH
US_20260022470_PA

Resumen de: US20260022470A1

A method for producing hydrogen by means of water electrolysis, in which a direct electrolysis current is fed to one or more electrolysis units at least in a first operating mode, wherein the direct electrolysis current is supplied from a mains current using a current conversion arrangement, wherein the mains current is an alternating current, wherein the current conversion arrangement, comprises one or more first synchronous electric machines which are operable as motors and one or more second synchronous electric machines which are operable as generators, wherein the one or more first synchronous electric machines is/are operated using the mains current, wherein the one or more second synchronous electric machines is/are driven using the one or more first synchronous electric machines, and wherein the direct electrolysis current is supplied using the one or more second synchronous electric machines. The present invention also relates to a corresponding plant.

ELECTROCHEMICAL MEMBRANE

NºPublicación:  US20260024783A1 22/01/2026
Solicitante: 
W L GORE & ASS INC [US]
W. L. Gore & Associates, Inc
US_20260024783_PA

Resumen de: US20260024783A1

This disclosure relates to electrolyzer composite membranes, and in particular, to a composite membrane having at least two reinforcing layers comprising a microporous polymer structure and a surprisingly high resistance to piercing. The electrolyzer composite membranes have as recombination catalyst configured to be disposed closer to an anode than to a cathode in a membrane-electrode assembly (MEA). The disclosure also relates to membrane-electrode assemblies and electrolyzers comprising the membranes, and to method of manufacture of the membranes.

MULTI-ELECTRODE PACKAGE-CELL FRAME FOR A HYDROGEN ELECTROLYZER, ELECTROLYZER COMPRISING THE SAME, AND FABRICATION METHOD

NºPublicación:  AU2024298155A1 22/01/2026
Solicitante: 
JOHN COCKERILL HYDROGEN FRANCE
JOHN COCKERILL HYDROGEN FRANCE
AU_2024298155_PA

Resumen de: WO2025021544A1

The invention relates to a cell frame (100) configured to be integrated in an electrolyzer. The frame is forming a closed shape having an inner contour (InnCont) that defines an opening (Op) extending in an extension plane (ExtP1). The inner contour is presenting at least two steps (St1, St2, St3, St4, St5, St6) each comprising a first surface (S1) perpendicular to the extension plane and a second surface (S2) parallel to the extension plane. The respective second surfaces of two (St1, St3, St5) of the steps is configured to support two respective bipolar plates (BP-1, BP-21, BP-22).

COMPOSITE ANION EXCHANGE MEMBRANE AND CATALYST COATED MEMBRANE FOR ELECTROCHEMICAL DEVICES

NºPublicación:  WO2026019647A1 22/01/2026
Solicitante: 
UOP LLC [US]
UOP LLC
WO_2026019647_PA

Resumen de: WO2026019647A1

Composite anion exchange membranes are described. The composite anion exchange membranes comprise an anion exchange polymer containing a hydrogen recombination catalyst dispersed in the anion exchange polymer. The anion exchange membrane may also include a radical scavenger. The anion exchange polymer comprises a plurality of repeating units of formula (I). Catalyst coated membranes and membrane electrode assemblies made using the composite anion exchange membranes are also described.

AMMONIA DECOMPOSITION SYSTEM USING PLASMA, AND AMMONIA DECOMPOSITION METHOD USING SAME

NºPublicación:  WO2026019103A1 22/01/2026
Solicitante: 
KOREA INST MACH & MATERIALS [KR]
\uD55C\uAD6D\uAE30\uACC4\uC5F0\uAD6C\uC6D0
WO_2026019103_PA

Resumen de: WO2026019103A1

An ammonia decomposition system according to one embodiment of the present invention comprises: a decomposition device for decomposing ammonia, which comprises a heating member for heating a catalytic reactor and the catalytic reactor containing a decomposition catalyst; a plasma reforming device disposed upstream of the decomposition device so as to reform ammonia; and a reformed gas supply pipe for connecting the plasma reforming device and the decomposition device, and supplying the reformed gas generated in the plasma reforming device to the catalytic reactor and/or the heating member, wherein the plasma reforming device can pyrolyze ammonia by using plasma.

ELECTROLYSIS SYSTEM FOR HYDROGEN PRODUCTION

NºPublicación:  WO2026017387A1 22/01/2026
Solicitante: 
XINTC B V [NL]
XINTC B.V
WO_2026017387_PA

Resumen de: WO2026017387A1

The invention relates to an electrolysis system for hydrogen production, comprising: A DC Power source, in particular with a fluctuating power revenue, comprising: a positive power bar; and a negative power bar; A plurality of electrolyser modules, each electrolyser module comprising: A plurality of electrolyser cells; At least a first common liquid input connection; At least one common positive electric pole; At least one common negative electric pole; A liquid circuit for supplying an electrolyte to the liquid input connection of each of said electrolyser modules, connecting the electrolyser modules hydraulically; A controllable electric circuit, configured for selectively connecting and disconnecting one of: the positive electric pole of at least one of the electrolyser modules; or the negative electric pole of said at least of the electrolyser modules; to or from the respective positive or negative power bar; characterised in that the controllable electric circuit is further configured for selectively connecting and disconnecting the other of: the positive electric pole of said at least one of the electrolyser modules; and the negative electric pole of said at least one of the electrolyser modules; to or from the respective positive power bar or the respective negative power bar.

NICKEL-PLATED METAL MATERIAL, ELECTRODE BASE MATERIAL FOR ELECTROLYSIS, ELECTRODE FOR ELECTROLYSIS, AND ELECTROLYTIC TANK

NºPublicación:  WO2026018801A1 22/01/2026
Solicitante: 
TOYO KOHAN CO LTD [JP]
\u6771\u6D0B\u92FC\u9211\u682A\u5F0F\u4F1A\u793E
WO_2026018801_PA

Resumen de: WO2026018801A1

Problem To provide a nickel-plated metal material for water electrolysis capable of suppressing damage to a diaphragm while maintaining a suitable gas generation surface area. Solution This nickel-plated metal material comprises: a sheet-shaped metal base material having a plurality of opening parts; and a roughened nickel layer provided on at least one surface of the metal base material. ΔRzjis on a surface on the roughened nickel layer side is 4.0 μm or less, and a developed area ratio Sdr on the surface on the roughened nickel layer side is 15.0% or more. The ΔRzjis represents the difference between the ten-point average roughness Rzjis1 of the end portion of the opening part and the ten-point average roughness Rzjis2 of the center portion between the two adjacent opening parts.

ANION-EXCHANGE MEMBRANE WATER ELECTROLYSIS SYSTEM INCORPORATING REFERENCE ELECTRODE, AND METHOD FOR PRODUCING SAME

NºPublicación:  WO2026019015A1 22/01/2026
Solicitante: 
KOREA ADVANCED INST SCI & TECH [KR]
\uD55C\uAD6D\uACFC\uD559\uAE30\uC220\uC6D0
WO_2026019015_PA

Resumen de: WO2026019015A1

One embodiment of the present invention provides an anion-exchange membrane water electrolysis system incorporating a reference electrode, and a method for producing same. The anion-exchange membrane water electrolysis system incorporating a reference electrode according to one embodiment of the present invention places the reference electrode not between reduction (cathode) and oxidation (anode) electrodes but outside of a membrane electrode assembly, thereby allowing overvoltage of each electrode to be measured without degrading system performance.

ION EXCHANGE MEMBRANE, ELECTROLYTIC CELL, AND METHOD FOR PRODUCING HYDROGEN

NºPublicación:  WO2026018874A1 22/01/2026
Solicitante: 
ASAHI KASEI KK [JP]
\u65ED\u5316\u6210\u682A\u5F0F\u4F1A\u793E
WO_2026018874_PA

Resumen de: WO2026018874A1

An ion exchange membrane comprising: a sulfonic-acid-type membrane body containing a polymer having a sulfonic-acid group; and a reinforcement material disposed in the sulfonic-acid-type membrane body, wherein the surface roughness R1 of a first surface of the sulfonic-acid-type membrane body is lower than the surface roughness R2 of a second surface of the sulfonic-acid-type membrane body.

WATER ELECTROLYSIS SYSTEM AND METHOD FOR OPERATING WATER ELECTROLYSIS SYSTEM

NºPublicación:  WO2026018535A1 22/01/2026
Solicitante: 
HITACHI LTD [JP]
\u682A\u5F0F\u4F1A\u793E\u65E5\u7ACB\u88FD\u4F5C\u6240
WO_2026018535_PA

Resumen de: WO2026018535A1

This water electrolysis system comprises: one or more water electrolysis stacks; a water line for supplying water to each water electrolysis stack; an oxygen line for discharging an oxygen gas that is generated in each water electrolysis stack and surplus water; a hydrogen line for discharging a hydrogen gas that is generated in each water electrolysis stack and surplus water; an insulation pipe for electrically insulating the water electrolysis stacks from the pipes of the water line, the oxygen line, and the hydrogen line; and a DC power supply for supplying DC power so as to drive the water electrolysis stacks. During the operation of this water electrolysis system, water is supplied to a part in which the hydrogen gas and surplus water are mixed in the water electrolysis stacks or the hydrogen line on the upstream side of the insulation pipe of the hydrogen line.

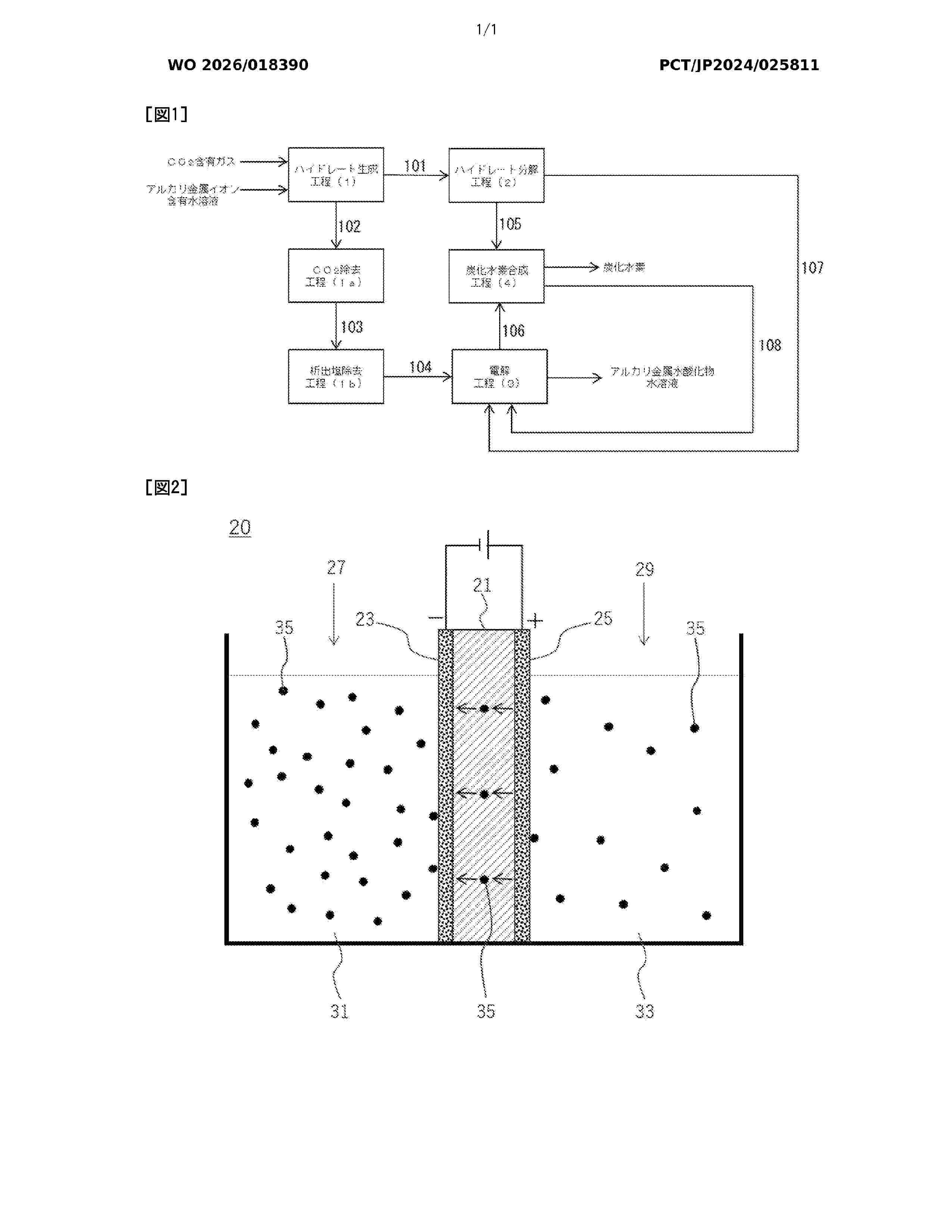
METHOD FOR PRODUCING HYDROCARBON AND SYSTEM FOR PRODUCING HYDROCARBON

NºPublicación:  WO2026018390A1 22/01/2026
Solicitante: 
NISSAN MOTOR [JP]
\u65E5\u7523\u81EA\u52D5\u8ECA\u682A\u5F0F\u4F1A\u793E
WO_2026018390_A1

Resumen de: WO2026018390A1

The present disclosure provides a means by which resource efficiency in hydrocarbon production can be improved. Disclosed is a method for producing hydrocarbons, wherein: a CO2 hydrate and an alkali metal ion concentrated aqueous solution are obtained from a CO2-containing gas and an alkali metal ion-containing aqueous solution; the CO2 hydrate is decomposed to obtain CO2 and water (a); the alkali metal ion concentrated aqueous solution is introduced into the anode chamber of an electrolytic cell provided with a diaphragm, water for recovery is introduced into the cathode chamber, and H2 and an alkali metal hydroxide aqueous solution are obtained by electrolysis; and the CO2 and the H2 are reacted to obtain a hydrocarbon and water (b).

SYSTEMS AND METHODS FOR PRODUCING HYDROGEN GAS BY REACTING A METAL AND WATER

NºPublicación:  WO2026017234A1 22/01/2026
Solicitante: 
ENERGY CARRIER SOLUTIONS SARL [CH]
ENERGY CARRIER SOLUTIONS S\u00C0RL
WO_2026017234_PA

Resumen de: WO2026017234A1

A system for producing hydrogen gas by reacting a metal selected from a group consisting of silicon, aluminum, magnesium, calcium, lithium, potassium and sodium and water, comprises a reaction chamber, a water supply device, configured for supplying water to the reaction chamber, a metal supply device, configured for supplying metal to the reaction chamber, a hydrogen collection arrangement, configured for collecting hydrogen gas from the reaction chamber and supplying said hydrogen gas via a main output channel to an application hydrogen consumer, and a controller, configured to control at least one of the water supply device, the metal supply device and the hydrogen collection arrangement. A water harvesting device is configured for harvesting water from air, and comprises an adsorbent, a water release device, configured to causing water to be released from the adsorbent, and a water collection device, configured to collect water released from the adsorbent, wherein the water collection device is connected to supply water to the reaction chamber. The disclosure provides a system and methods for producing hydrogen gas by reacting metal and water. The disclosure further provides a vehicle comprising said system and a portable device comprising said system.

HYDROGEN GENERATION DEVICE

NºPublicación:  WO2026016601A1 22/01/2026
Solicitante: 
LIN HSIN YUNG [CN]
\u6797\u4FE1\u6D8C
WO_2026016601_PA

Resumen de: WO2026016601A1

A hydrogen generation device, comprising a water tank, two electrolysis modules, a condenser, and a first humidifier, wherein the water tank has an accommodating space to accommodate electrolyzed water; the two electrolysis modules are located outside the water tank and are connected in series to each other, and each electrolysis module is configured to receive and electrolyze the electrolyzed water from the water tank to generate and output a hydrogen-containing gas to the water tank; the condenser is arranged above the water tank, and the condenser is configured to receive and condense the hydrogen-containing gas from the water tank and output the condensed hydrogen-containing gas; and the first humidifier is coupled to the condenser and has a first humidification chamber to accommodate makeup water, and the first humidifier is configured to receive the condensed hydrogen-containing gas from the condenser into the makeup water to filter and humidify the condensed hydrogen-containing gas.

CATALYST FOR DEHYDROGENATION OF AMMONIA, MANUFACTURING METHOD THEREFOR, AND METHOD FOR PRODUCING HYDROGEN USING SAME

NºPublicación:  EP4681815A1 21/01/2026
Solicitante: 
HD HYUNDAI OILBANK CO LTD [KR]
HD Hyundai Oilbank Co., Ltd
EP_4681815_A1

Resumen de: EP4681815A1

Disclosed are a catalyst for the dehydrogenation of ammonia, a manufacturing method therefor, and a method for producing hydrogen using same. The disclosed catalyst for the dehydrogenation of ammonia comprises clay and an alkali metal and ruthenium impregnated in the clay.

복합 양성자 교환 막 및 촉매 코팅 복합 양성자 교환 막

NºPublicación:  KR20260010755A 21/01/2026
Solicitante: 
UOP LLC [US]
\uC720\uC624\uD53C \uC5D8\uC5D8\uC528
KR_20260010755_PA

Resumen de: AU2024312898A1

Composite proton exchange membranes are described. The composite protonexchange membranes comprise three layers including a proton exchange membrane layer, a continuous nonporous organic-inorganic composite coating layer, and a continuous nonporous cross-linked polyelectrolyte multilayer coating. Catalyst coated membranes incorporating the composite proton exchange membranes and methods of making the composite proton exchange membranes are also described.

CERAMIC REVERSIBLE CELL, STEAM ELECTROLYSIS CELL COMPRISING SAME, FUEL CELL AND AMMONIA CO-ELECTROLYSIS CELL

NºPublicación:  EP4682297A1 21/01/2026
Solicitante: 
UNIV HOKKAIDO NAT UNIV CORP [JP]
National University Corporation Hokkaido University
EP_4682297_PA

Resumen de: EP4682297A1

A ceramic reversible cell including any one or more selected from the group consisting of a perovskite-type metal oxide, a hydrate of the perovskite-type metal oxide and a hydride of the perovskite-type metal oxide, in which the any one or more selected from the group consisting of the perovskite-type metal oxide, the hydrate of the perovskite-type metal oxide, and the hydride of the perovskite-type metal oxide include A (A being any one or more selected from the group consisting of Ba, Sr and Ca), B (B being any one or more selected from the group consisting of Zr, Sn, Ce, Ti and Hf), and M (M being any one or more selected from the group consisting of In, Fe, Cr and Mn) as main metal atoms, and satisfy the predetermined formula and include hydride ions when brought into an equilibrium state by contact with dry hydrogen having a water content of 20 ppm or less in a volume ratio at 500°C to 900°C.

SELECTIVE SEPARATORS FOR WATER ELECTROLYSIS APPLICATIONS AND METHODS FOR MAKING THE SAME

NºPublicación:  EP4680784A1 21/01/2026
Solicitante: 
CHEMOURS CO FC LLC [US]
The Chemours Company FC, LLC
KR_20250160976_PA

Resumen de: CN120981607A

A selective membrane is described that includes a porous polymer membrane and a selective material on at least one outer surface. A selective material comprising a composite material of an ion exchange polymer and zirconia particles (ZrO2) distributed throughout the ion exchange polymer may be applied as a liquid by a spray method. Selective membranes made by the methods described herein are suitable for alkaline water electrolysis applications.

ELECTROLYZER, METHOD FOR MEASURING THE CONCENTRATION OF A GAS COMPOSITION IN AN ELECTROLYZER, COMPUTER PROGRAM PRODUCT, USE OF A MEASURING DEVICE, AND SIMULATION PROGRAM PRODUCT

NºPublicación:  EP4680956A1 21/01/2026
Solicitante: 
SIEMENS AG [DE]
Siemens Aktiengesellschaft
CN_121013979_PA

Resumen de: CN121013979A

The invention relates to an electrolysis device, to a method for measuring the concentration of a gas component in an electrolysis device, to a computer program product, to the use of a measurer and to a simulation program product. The electrolysis device (10) comprises a separation membrane (16) for generating hydrogen (13) and oxygen (15) from water. The electrolysis device (10) has a first line (12) for discharging hydrogen (15) in the hydrogen fluid (17), in the region of which a measuring device (20) for detecting impurities (18), for example oxygen impurities, in the hydrogen fluid (17) is arranged. According to the invention, the measuring device (20) is designed to detect an acoustic characteristic variable in the hydrogen fluid (17). The invention also relates to a method (100) which can be used for determining the concentration (32) of the impurity (18) in the electrolysis device (10). The invention further relates to a computer program product (45) which can be used to carry out such a method (100) and to a simulation program product (60) which can be used to simulate the operating behavior of such an electrolysis device (10). The invention further relates to the use of a measuring device (20) in an electrolysis device (10), said measuring device being designed to measure the velocity (42) of sound in a mixed gas (11).

REINFORCED ION-CONDUCTING MEMBRANE

NºPublicación:  EP4681267A1 21/01/2026
Solicitante: 
JOHNSON MATTHEY HYDROGEN TECHNOLOGIES LTD [GB]
Johnson Matthey Hydrogen Technologies Limited
KR_20250162764_PA

Resumen de: CN120476490A

The present invention provides a reinforced ion conducting membrane comprising: (a) a reinforcement layer comprising a porous polymer structure; and (b) a polymer ion conducting membrane material impregnated within the porous polymer structure; wherein the porous polymer structure comprises a polymer backbone based on a nitrogen-containing heterocyclic ring, and the polymer ion-conducting membrane material has a transition temperature T alpha in the range of from 60 DEG C to 80 DEG C and including end values.

METHOD FOR GENERATING AND TREATING A TWO-PHASE OUTFLOW FROM ONE OR MORE PRESSURIZED ELECTROLYSER STACKS AND ELECTROLYSER SYSTEM COMPRISING ONE OR MORE INDIVIDUAL PRESSURIZED ELECTROLYSER STACKS

NºPublicación:  EP4680358A1 21/01/2026
Solicitante: 
THYSSENKRUPP NUCERA AG & CO KGAA [DE]
thyssenkrupp nucera AG & Co. KGaA
KR_20250162612_PA

Resumen de: CN120936421A

A method for generating and treating a two-phase effluent from one or more pressurized electrolysis cell stacks adapted to electrolyze water into hydrogen and oxygen, whereby a pump supplies a cathodic electrolysis fluid stream from a first gas-liquid gravity separator vessel to the electrolysis cell stack, whereby another pump supplies an anode electrolysis fluid flow from a second gas-liquid gravity separator vessel to the electrolysis cell stack, and whereby at least one cyclone gas-liquid separator receives a combined effluent from the cathode electrolysis chamber and/or receives a combined effluent from the anode electrolysis chamber, these combined effluents are respectively located within respective gas-liquid gravity separator containers, whereby further, the at least one cyclonic gas-liquid separator separates the gas from the liquid within the gas-liquid gravity separator container along a substantially horizontal cyclonic axis of rotation. An electrolytic cell system is also provided.

ELECTROLYSER SYSTEM

NºPublicación:  EP4680785A1 21/01/2026
Solicitante: 
CERES IP CO LTD [GB]
Ceres Intellectual Property Company Limited
KR_20250163344_PA

Resumen de: CN120882908A

The invention relates to an electrolysis cell system (10) comprising at least one electrolysis cell (20) comprising at least one steam inlet (41) and at least one exhaust gas outlet (38; 39), and a turbocharger (62) for compressing the exhaust gas from the electrolysis cell (20). The turbocharger (62) comprises a driving fluid inlet, a driving fluid outlet, a compressed fluid inlet, a compressed fluid outlet, a compressor (13) and a turbine (12). The turbine (12) is configured to drive the compressor (13). A driving fluid outlet of the turbocharger (62) is fluidly connected to at least one steam inlet (41) of the electrolysis cell (20). At least one exhaust gas outlet (38; 39) is fluidly connected to a compressed fluid inlet of the turbocharger (62). The system (10) may further include a steam source in fluid connection with the drive fluid inlet of the turbocharger (62) to power the turbine (12) using pressurized steam.

電磁流体水素発電機

Nº publicación: JP2026010056A 21/01/2026

Solicitante:

ブリリアントライトパワーインコーポレーティド

JP_2026010056_PA

Resumen de: MX2022009657A

A power generator is described that provides at least one of electrical and thermal power comprising (i) at least one reaction cell for reactions involving atomic hydrogen hydrogen products identifiable by unique analytical and spectroscopic signatures, (ii) a molten metal injection system comprising at least one pump such as an electromagnetic pump that provides a molten metal stream to the reaction cell and at least one reservoir that receives the molten metal stream, and (iii) an ignition system comprising an electrical power source that provides low-voltage, high-current electrical energy to the at least one steam of molten metal to ignite a plasma to initiate rapid kinetics of the reaction and an energy gain. In some embodiments, the power generator may comprise: (v) a source of H<sub>2</sub> and O<sub>2</sub> supplied to the plasma, (vi) a molten metal recovery system, and (vii) a power converter capable of (a) converting the high-power light output from a blackbody radiator of the cell into electricity using concentrator thermophotovoltaic cells or (b) converting the energetic plasma into electricity using a magnetohydrodynamic converter.

traducir