Ministerio de Industria, Turismo y Comercio LogoMinisterior
 

Alerta

Resultados 934 resultados
LastUpdate Última actualización 17/03/2026 [06:59:00]
pdfxls
Publicaciones de solicitudes de patente de los últimos 60 días/Applications published in the last 60 days
previousPage Resultados 625 a 650 de 934 nextPage  

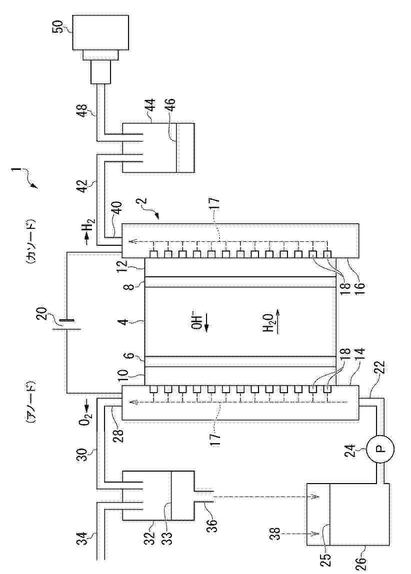
重水分離用触媒およびその製造方法、重水分離セル、並びに重水分離装置

NºPublicación:  JP2026014024A 29/01/2026
Solicitante: 
国立大学法人北海道大学
JP_2026014024_PA

Resumen de: JP2026014024A

【課題】高い分離係数αを有する重水分離用触媒および重水分離装置を提供する。【解決手段】この重水分離用触媒は、γ-FeOOHを含む。重水分離装置1は、アニオン交換膜4と、その両側にそれぞれ設けられたアノード触媒層6およびカソード触媒層8とを有し、カソード触媒層8の材料として前記触媒を用いることにより、同位体効果によりH2Oの分解が重水素または三重水素を含むHODやHOTの分解よりも優先的に生じることを示す分離係数αを10以上に高めることが可能である。【選択図】図1

電解質溶液及びその製造方法

NºPublicación:  JP2026503762A 29/01/2026
Solicitante: 
ペトロリアムナショナルブルハド(ペトロナス)
JP_2026503762_A

Resumen de: CN120981608A

Disclosed is an electrolyte solution comprising an electrolyte, where the electrolyte is used in an amount ranging between 1 wt% and 10 wt% of the electrolyte solution; an ionic liquid, wherein the ionic liquid is used in an amount ranging between 1 wt% and 5 wt% of the electrolyte solution; and a solvent, wherein the solvent is used in an amount ranging between 75 wt% and 99 wt% of the electrolyte solution.

液体供給流から水素と酸素を発生する方法

NºPublicación:  JP2026503763A 29/01/2026
Solicitante: 
ペトロリアムナショナルブルハド(ペトロナス)
JP_2026503763_A

Resumen de: CN121039323A

A method of generating hydrogen and oxygen from a liquid feed stream by an integrated system of forward osmosis and electrolysis is disclosed wherein the method comprises the steps of feeding water into an electrolyte solution by means of forward osmosis and applying a voltage across the electrolyte solution to generate hydrogen and oxygen, characterized in that the electrolyte solution comprises an electrolyte, an ionic liquid and a solvent wherein the electrolyte is used in an amount ranging from 1 wt% to 10 wt% of the electrolyte solution and wherein the ionic liquid is used in an amount ranging from 1 wt% to 5 wt% of the electrolyte solution, and wherein the solvent is used in an amount ranging between 75 wt% and 99 wt% of the electrolyte solution.

CATALYST FOR DECOMPOSITION OF AMMONIA, AND METHOD FOR DECOMPOSITION OF AMMONIA

NºPublicación:  US20260027556A1 29/01/2026
Solicitante: 
LG CHEM LTD [KR]
LG CHEM, LTD
US_20260027556_PA

Resumen de: US20260027556A1

A catalyst for decomposition of ammonia, and a method for decomposition of ammonia in which a decomposition reaction of ammonia is performed in the presence of the catalyst, the catalyst including a carrier, and catalytically active components supported on the carrier, where the catalytically active components include i) ruthenium (Ru) as first metal; ii) lanthanum (La) as second metal: and iii) one or more of aluminum (Al) and Cerium (Ce) as third metal, and the catalyst has a porosity of 25% or more. The catalyst exhibits very high ammonia conversion rates, has little pressure difference between the front end and back end of the reactor, has high catalyst strength, and catalyst layer temperature difference is very small.

Magnetohydrodynamic hydrogen electrical power generator

NºPublicación:  AU2026200145A1 29/01/2026
Solicitante: 
BRILLIANT LIGHT POWER INC
Brilliant Light Power, Inc
AU_2026200145_A1

Resumen de: AU2026200145A1

MAGNETOHYDRODYNAMIC HYDROGEN ELECTRICAL POWER GENERATOR A power generator is described that provides at least one of electrical and thermal power comprising (i) at least one reaction cell for reactions involving atomic hydrogen hydrogen products identifiable by unique analytical and spectroscopic signatures, (ii) a molten metal injection system comprising at least one pump such as an electromagnetic pump that provides a molten metal stream to the reaction cell and at least one reservoir that receives 5 the molten metal stream, and (iii) an ignition system comprising an electrical power source that provides low-voltage, high-current electrical energy to the at least one steam of molten metal to ignite a plasma to initiate rapid kinetics of the reaction and an energy gain. In some embodiments, the power generator may comprise: (v) a source of H2 and O2 supplied to the plasma, (vi) a molten metal recovery system, and (vii) a power converter capable of (a) 10 converting the high-power light output from a blackbody radiator of the cell into electricity using concentrator thermophotovoltaic cells or (b) converting the energetic plasma into electricity using a magnetohydrodynamic converter. MAGNETOHYDRODYNAMIC HYDROGEN ELECTRICAL POWER GENERATOR an a n

CONTINUOUS UTILIZATION OF INDUSTRIAL FLUE GAS EFFLUENT FOR THE THERMOCHEMICAL REFORMING OF METHANE

NºPublicación:  US20260028543A1 29/01/2026
Solicitante: 
UNIV OF FLORIDA RESEARCH FOUNDATION INC [US]
University of Florida Research Foundation, Inc
US_20260028543_PA

Resumen de: US20260028543A1

Methods and systems of the present disclosure can function to capture flue gas and convert the flue gas to a synthesis gas, which can be further processed to other components such as liquid fuels. Aspects of the present disclosure provide for a process designed to capture flue gas from large scale (i.e. ̃GW), fossil based power plants in a 24/7 continuous operation. In addition, the method and system can convert the flue gas to a synthesis gas (mainly carbon monoxide and hydrogen), which will be processed into high quality liquid fuels, like diesel.

アルカリ性媒体における電気分解用ペロブスカイト電極

NºPublicación:  JP2026503744A 29/01/2026
Solicitante: 
オーユースターゲイトハイドロジェンソリューションズ
JP_2026503744_PA

Resumen de: CN120917183A

An electrode for water electrolysis under alkaline conditions, comprising: a nickel metal substrate; a ceramic material having a perovskite-type structure comprising an oxide of at least one metal selected from lanthanide series elements including lanthanum, cerium and praseodymium, the ceramic material forming a coating on the nickel metal substrate; the metal nanoparticles are embedded within the ceramic material. The metal nanoparticles facing the alkaline solution have electrochemical activity, while the metal nanoparticles facing the metal substrate form anchor points between the metal substrate and the ceramic material.

電解槽システムおよび電極製造方法

NºPublicación:  JP2026503607A 29/01/2026
Solicitante: 
サングリーンエイチ2プライベートリミテッド
JP_2026503607_PA

Resumen de: AU2024213038A1

An electrolyser system and method of electrode manufacture. The electrolyser system may comprise a first vessel in communication with an electrolyser stack, a power supply, an electrode, a separator, a membrane, and a second vessel in communication with the electrolyser stack. The electrode may comprise a catalytic material and a micro- porous and/or nano-porous structure. The method of electrode manufacture may comprise providing a substrate, contacting the substrate with an acidic solution, applying an electric current to the substrate, simultaneously depositing a main material and supporting material comprising a scarifying material onto the substrate, and leaching the scarifying material.

A METHANATION METHOD AND SYSTEM

NºPublicación:  AU2024321116A1 29/01/2026
Solicitante: 
CERES INTELLECTUAL PROPERTY COMPANY LTD
CERES INTELLECTUAL PROPERTY COMPANY LIMITED
AU_2024321116_PA

Resumen de: AU2024321116A1

The present invention relates to a methanation method comprising providing an electrolyser system, the electrolyser system (20) comprising an electrolyser (10) that has at least one electrolyser cell (11), at least one fuel input (14) through which fuel enters the electrolyser (10) and at least one offgas output (46) from which offgas exits the electrolyser (10), the method further comprising supplying fuel to the at least one fuel inlet, the fuel comprising at least water and either or both carbon dioxide and carbon monoxide, operating the electrolyser system (20) by powering the electrolyser cell (11) with electricity to electrolyse the fuel in the at least one electrolyser cell (11) such that a part of the water splits into hydrogen and oxygen, wherein the electrolyser (10) is operated at a temperature at or in excess of 150 degrees C, and methanation occurs to the carbon dioxide and/or carbon monoxide in the electrolyser (10). The gas mixture can be released from the at least one offgas output (46) and then passed through a gas separation process to separate at least the methane from the gas mixture. The present invention also relates to an electrolyser system (20) configured to operate using the above method. The electrolyser system (20) comprises a fuel fluid flow path connecting a fuel inlet and a fuel outlet. The method may comprise providing to the fuel inlet a fuel gas containing water and a source of carbon selected from one or more of CO and CO2, operating the ele

CONTROL METHOD AND APPARATUS FOR HYDROGEN PRODUCTION SYSTEM

NºPublicación:  AU2024299452A1 29/01/2026
Solicitante: 
SUNGROW HYDROGEN SCI & TECH CO LTD
SUNGROW HYDROGEN SCI. & TECH.CO., LTD
AU_2024299452_PA

Resumen de: AU2024299452A1

A control method and apparatus for a hydrogen production system. The method comprises: for each electrolytic cell, performing evaluation to obtain energy efficiencies of the electrolytic cell under load currents; for each electrolytic cell, converting the energy efficiencies of the electrolytic cell under the load currents into an energy efficiency value of the electrolytic cell; and ranking the electrolytic cells in descending order according to the energy efficiency values of the electrolytic cells, and performing power distribution on the electrolytic cells on the basis of the ranking. In the present solution, current efficiencies corresponding to load currents are obtained on the basis of bypass currents under the load currents, energy efficiencies corresponding to the load currents are obtained on the basis of the current efficiencies and voltage efficiencies, the energy efficiencies are converted into energy efficiency values, and power distribution is performed on electrolytic cells on the basis of the energy efficiency values, thereby achieving the purpose of controlling the power distribution for electrolytic cells in a hydrogen production system on the basis of accurate energy efficiencies of the electrolytic cells.

DYNAMIC PTX PLANT

NºPublicación:  AU2024293794A1 29/01/2026
Solicitante: 
TOPSOE AS
TOPSOE A/S
AU_2024293794_A1

Resumen de: AU2024293794A1

The present invention is directed to a method and plant for controlling a dynamic operation in a Power-to-X plant via a DCS (distributed control system). Said plant comprises one or more electrolyzers for converting water into hydrogen and said plant can produce one or more of ammonia, methanol, ethanol, DME, methane or synthetic fuels such as gasoline or jet fuel.

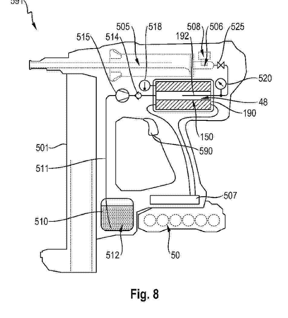
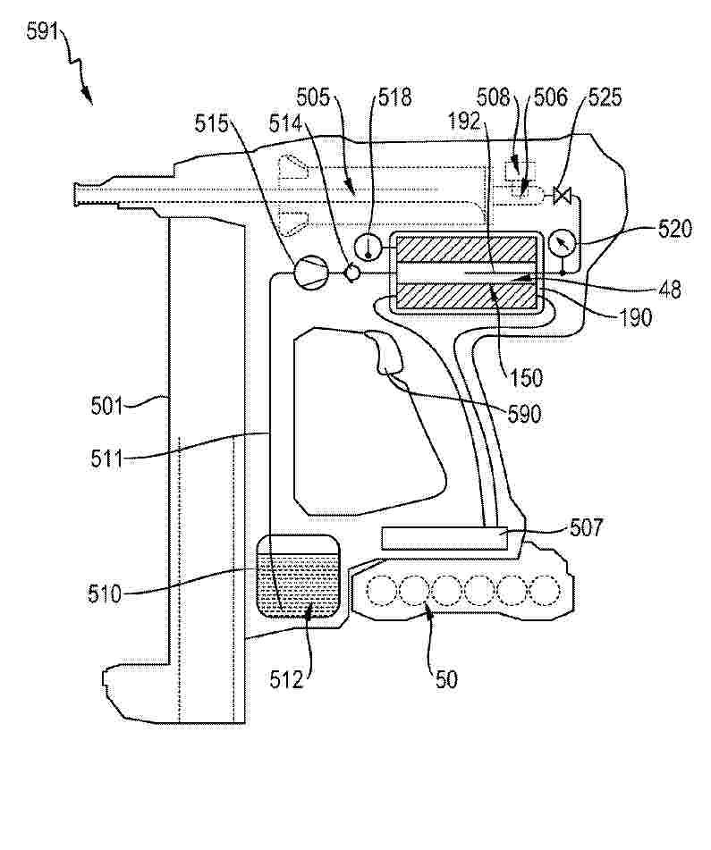
GAS GENERATOR FOR A WORKING TOOL AND A WORKING TOOL WITH A GAS GENERATOR

NºPublicación:  WO2026022299A1 29/01/2026
Solicitante: 
HILTI AG [LI]
HILTI AKTIENGESELLSCHAFT
WO_2026022299_PA

Resumen de: WO2026022299A1

The invention discloses a gas generator for a working tool, comprising an electrolysis cell (150), an electrolyte, a first electrode and a second electrode, said first electrode and said second electrode are separated by at least one electrically non-conductive separator. Further, the at least one electrically non-conductive separator is connected to a wick and the first electrode is connected to a first busbar and the second electrode is connected to a second busbar. A working tool (591), comprising such gas generator is also disclosed.

AN EFFECTIVE SHUTDOWN PURGE SYSTEM AND METHOD FOR ELECTROLYZER STACKS

NºPublicación:  EP4685271A2 28/01/2026
Solicitante: 
NEW HYDROGEN IP LLC [US]
New Hydrogen IP, LLC
EP_4685271_PA

Resumen de: EP4685271A2

An electrolysis system includes an electrolyzer stack, a water source, and a cathode-side purging system. The electrolyzer stack has an anode side and a cathode side. The water source is fluidically coupled to an inlet of the anode side of the electrolyzer stack. The cathode-side purging system is fluidically coupled to a first and second outlet of the cathode side.

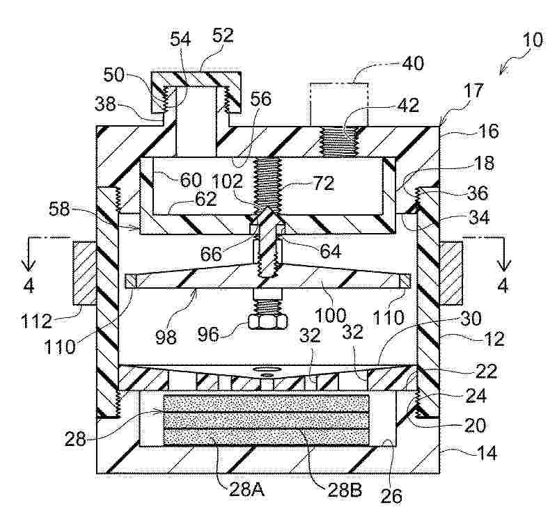
CYLINDRICAL HYDROGEN PRODUCTION CELL

NºPublicación:  EP4685272A2 28/01/2026
Solicitante: 
COCOON TECH [FR]
Cocoon Technologies
EP_4685272_PA

Resumen de: EP4685272A2

L'invention se rapporte à une Cellule électrochimique (CEC) comprenant une première électrode (A0) de forme cylindrique et une deuxième électrode (C1) de forme cylindrique, la première électrode (A0) et la deuxième électrode (C1) partageant un même axe de révolution, le diamètre de la première électrode étant supérieur au diamètre de la deuxième électrode, de sorte que le volume (V) défini entre la face interne de la première électrode et la face externe de la deuxième électrode puisse recevoir un électrolyte, la cellule (CEC) comprenant des moyens d'obturation (D2, D3, CFo) de la base supérieure et de la base inférieure de la cellule assurant l'étanchéité de l'électrolyte, la cellule (CEC) comprenant de plus des moyens de production d'un champ magnétique (B), ledit champ magnétique étant perpendiculaire au champ électrique produit entre la première électrode (A0) et la deuxième électrode (C1).

ELECTROLYZER CELL AND ALKALINE WATER ELECTROLYZER

NºPublicación:  EP4685269A2 28/01/2026
Solicitante: 
GUANGZHOU SINOMACH SEALING TECH CO LTD [CN]
Guangzhou SINOMACH Sealing Technology Co., Ltd
EP_4685269_PA

Resumen de: EP4685269A2

The present disclosure relates to an electrolyzer cell. A ring-shaped skeleton is provided between a first sealing ring and a second sealing ring of a sealing gasket, which is able to support the sealing gasket well, avoiding problems such as not fitting in place and excessive compression deformation of the sealing gasket. In addition, in the present disclosure, the sealing gasket, the ring-shaped skeleton, a bipolar plate, nickel meshes are combined to form the electrolyzer cell, which can effectively improve the assembly efficiency, the assembly precision and the sealing of an alkaline water electrolyzer. The electrolyzer cell has a reasonably designed structure, is suitable for long-term use in working environments with alternating pressure and temperature changes, has a long service life, and can be reused.

OFFSHORE HYDROGEN PRODUCTION SYSTEM

NºPublicación:  EP4684047A1 28/01/2026
Solicitante: 
RWE OFFSHORE WIND GMBH [DE]
RWE GENERATION SE [DE]
RWE Offshore Wind GmbH,
RWE Generation SE
DE_102023106853_PA

Resumen de: WO2024193977A1

The invention relates to an offshore hydrogen production system (100, 200), comprising a plurality of offshore hydrogen production wind turbines (102, 202, 240), in each case comprising a wind turbine (106, 206) and a micro-electrolysis system (104, 204), at least one first central offshore treatment structure (108, 208), comprising at least one water treatment plant (110, 210) designed to treat water for hydrogen production, and at least one interconnected medium network (118, 218) arranged between the plurality of offshore hydrogen production wind turbines (102, 202, 240) and the first central offshore treatment structure (108, 208). The interconnected medium network (118, 218) comprises at least one water supply network (120, 220) designed to supply the micro-electrolysis systems (104, 204) with the treated water.

水素発生装置

NºPublicación:  JP2026013294A 28/01/2026
Solicitante: 
学校法人東京理科大学
JP_2026013294_PA

Resumen de: JP2026013294A

【課題】急激な水素の生成を抑制できる水素発生装置を提供する。【解決手段】水素発生装置は、下部に設けられた収容部に反応液と反応して水素ガスを発生させる水素生成燃料体が収容される密閉容器と、密閉容器の上部に設けられ、反応液を貯留する反応液タンクと、収容部の上部に配置され、反応液を分散して水素生成燃料体へ供給する受け皿と、反応液タンクと受け皿との間を上下移動可能に配置された可動板と、反応液タンクの底部に設けられ、反応液タンクに貯留した反応液を密閉容器内に落下させる流出口と、可動板に取り付けられ、可動板の上下移動で流出口を開閉する止水弁と、収容部内で発生し、受け皿と可動板との間に流出した水素ガスを外部に排出する水素排出部と、を有する。【選択図】図1

SULFUR PRODUCTION

NºPublicación:  EP4684865A2 28/01/2026
Solicitante: 
NOUVEL TECH INC [US]
Nouvel Technologies Inc
EP_4684865_PA

Resumen de: EP4684865A2

A system includes a first chamber, a second chamber, an ultraviolet light source and a microwave source. The first chamber includes an inlet. The second chamber is adjacent the first chamber and includes an outlet and a waveguide. The ultraviolet light source resides within the waveguide of the second chamber. Related apparatus, systems, techniques and articles are also described.

GAS GENERATOR FOR A WORKING TOOL AND A WORKING TOOL WITH A GAS GENERATOR

NºPublicación:  EP4685268A1 28/01/2026
Solicitante: 
HILTI AG [LI]
Hilti Aktiengesellschaft
EP_4685268_PA

Resumen de: EP4685268A1

The invention discloses a gas generator for a working tool, comprising an electrolysis cell (150), an electrolyte, a first electrode and a second electrode, said first electrode and said second electrode are separated by at least one electrically non-conductive separator. Further, the at least one electrically non-conductive separator is connected to a wick and the first electrode is connected to a first busbar and the second electrode is connected to a second busbar.A working tool (591), comprising such gas generator is also described.

ELECTROLYSIS SYSTEM AND METHOD FOR OPERATING SAME NOTWITHSTANDING OCCURRENCE OF ADVERSE OPERATIONAL EVENTS

NºPublicación:  EP4686026A1 28/01/2026
Solicitante: 
SIEMENS ENERGY GLOBAL GMBH & CO KG [DE]
Siemens Energy Global GmbH & Co. KG
EP_4686026_PA

Resumen de: EP4686026A1

Electrolysis system and method to operate said system notwithstanding occurrence of an adverse operational event are provided. Disclosed embodiments feature bypass circuitry configured to dynamically and quickly adapt the electrolysis system during occurrences of such adverse operational events and effectively inhibit the possibility of having to shut down the entire electrolysis system.

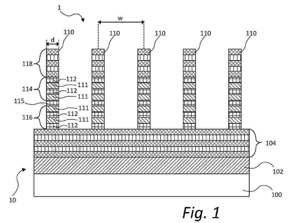
WATER ELECTROLYSIS DEVICE AND A SYSTEM COMPRISING SUCH A WATER ELECTROLYSIS DEVICE

NºPublicación:  EP4685890A1 28/01/2026
Solicitante: 
EPINOVATECH AB [SE]
Epinovatech AB
EP_4685890_PA

Resumen de: EP4685890A1

The present invention relates to a water electrolysis device comprising a plurality of nanopillars. Each nanopillar has a vertical extension in relation to a plane of extension of a substrate supporting the nanopillars. Further, each nanopillar comprises a plurality of quantum dot segments of In<sub>x</sub>Ga<sub>1-x</sub>N alloy, wherein each quantum dot segment is interposed along the vertical extension between barrier segments of GaN, wherein each quantum dot segment has a thickness of less than or equal to 20 nm along the vertical extension. Moreover, each nanopillar comprises a p-side portion constituting a photoanode and an n-side portion constituting a photocathode, wherein the photoanode comprises at least one quantum dot segment and the photocathode comprises at least one quantum dot segment, wherein the photoanode and the photocathode are separated by a depletion portion comprising GaN. A system for water electrolysis comprising such a water electrolysis device is also presented.

MEMBRANE ELECTRODE FOR ALKALINE WATER ELECTROLYSIS FOR HYDROGEN PRODUCTION AND PREPARATION METHOD THEREFOR, AND ELECTROLYTIC CELL

NºPublicación:  EP4685273A1 28/01/2026
Solicitante: 
CHINA ENERGY INVESTMENT CORP LTD [CN]
NAT INST CLEAN & LOW CARBON ENERGY [CN]
China Energy Investment Corporation Limited,
National Institute of Clean-and-Low-Carbon Energy
EP_4685273_PA

Resumen de: EP4685273A1

The present disclosure provides a membrane electrode for hydrogen production by alkaline water electrolysis, a preparation method therefor, and an electrolytic cell. According to the method provided by the present disclosure, a membrane electrode with catalyst layers uniformly and firmly adhered to the surfaces of a membrane can be obtained via a direct coating and hot pressing. The membrane electrode is endowed with good stability, and the obtained membrane electrode exhibits a significantly reduced overpotential for water electrolysis. The method comprises the following steps: directly applying a catalyst slurry (catalyst slurries) onto both sides of a membrane, followed by drying and hot pressing the catalyst slurry (catalyst slurries) to form catalyst layers on each surface of the membrane to obtain the membrane electrode. The membrane is selected from a porous membrane or an alkaline anion exchange membrane; the catalyst slurry comprises a binder solution and a catalyst, wherein the binder solution is one or more selected from a perfluorosulfonic acid resin solution and a perfluorosulfonic acid ionomer dispersion, and the mass concentration of the binder solution is 5% to 30%; and the mass ratio of the binder solution to the catalyst is 1:1 to 4:1.

一种Ni-Ru/CF催化剂电极及其制备方法

NºPublicación:  CN121407133A 27/01/2026
Solicitante: 
中南大学
CN_121407133_PA

Resumen de: CN121407133A

本发明公开了一种Ni‑Ru/CF催化剂电极及其制备方法,包括泡沫铜基底以及在其表面通过电沉积负载的Ni‑Ru双金属催化活性组分,所述泡沫铜设有三维多孔结构,根所述电沉积的参数为恒电压为‑1V,时间为180s,本发明的Ru离子浓度设定为0.02M/L,沉积电压为‑1.0V,使催化剂形成均匀纳米花结构,提供高导电网络,致密纳米颗粒减少晶界电阻,加速电子从泡沫铜基底向催化剂表面传递;Ni‑Ru双金属协同优化反应动力学,降低反应能垒;电压精准控制,避免气泡覆盖电极,保障离子扩散通道畅通。

一种四元非贵金属基碱性电解水析氢反应电催化剂及其制备方法

NºPublicación:  CN121407139A 27/01/2026
Solicitante: 
南开大学
CN_121407139_PA

Resumen de: CN121407139A

本发明公开了一种四元非贵金属基碱性电解水析氢反应电催化剂及其制备方法,所述电催化剂为具有核壳结构的电催化剂,其化学式为Cu(OH)2/NiMoW。本发明制备方法是将泡沫铜阳极氧化为氢氧化铜(Cu(OH)2)纳米线,再将Cu(OH)2纳米线上浸入含有Ni、Mo、W三种元素的金属盐溶液进行电沉积而制得。本发明解决了工业级电流密度下电解水过程中过电位较大、稳定性差的问题,同时该设计提高了催化剂的结构稳定性。该材料兼具低成本及高碱性析氢活性,有望应用于工业化安培级电流密度下电解水制氢,具有较高的应用价值。同时制备方法简单、易操作,为大规模电解水制氢提供了技术可行性。

一种用于电解槽堆的高效停机吹扫系统和方法

Nº publicación: CN121407120A 27/01/2026

Solicitante:

新氢能知识产权有限责任公司

CN_121407120_PA

Resumen de: US20260028739A1

An electrolysis system includes an electrolyzer stack, a water source, and a cathode-side purging system. The electrolyzer stack has an anode side and a cathode side. The water source is fluidically coupled to an inlet of the anode side of the electrolyzer stack. The cathode-side purging system is fluidically coupled to a first and second outlet of the cathode side.

traducir