Ministerio de Industria, Turismo y Comercio LogoMinisterior
 

Alerta

Resultados 947 resultados
LastUpdate Última actualización 18/03/2026 [07:08:00]
pdfxls
Publicaciones de solicitudes de patente de los últimos 60 días/Applications published in the last 60 days
previousPage Resultados 650 a 675 de 947 nextPage  

一种两步脉冲电沉积镍基三元金属电极的制备方法及其应用

NºPublicación:  CN121428626A 30/01/2026
Solicitante: 
广州恒汇氢能有限公司湖南恒汇科研院新能源有限公司
CN_121428626_PA

Resumen de: CN121428626A

本发明公开一种两步脉冲电沉积镍基三元金属电极的制备方法,主要包括以下步骤:对镍基基材预处理;在含有镍盐及两种不同过渡金属盐的混合盐溶液中,依次采用脉冲电流在预处理后的镍基基材上进行两步脉冲电沉积,并进行干燥,得到镍基三元金属电极。本发明的制备方法,电镀工艺沉积过渡金属层,其形成的负载催化层结构致密且兼具高耐磨性、强耐冲刷性,可大幅优化电极活性组分的负载状态与分散程度,能构建起致密耐磨、抗冲刷性能优异的负载催化层,对电极活性组分的负载量及分散均匀度有显著改善作用,所得镍基三元金属电极,具有丰富的活性位点,可显著提升电极导电性与电荷传输效率。本发明简单可控、成本低,性能稳定,适用于规模化生产。

一种片状羟基氧化钴及其制备方法

NºPublicación:  CN121426183A 30/01/2026
Solicitante: 
格林美(江苏)钴业股份有限公司
CN_121426183_PA

Resumen de: CN121426183A

本发明公开一种片状羟基氧化钴及其制备方法。该片状羟基氧化钴的制备方法包括:将可溶性钴盐分散至水中配制成溶液A,将氧化剂和碱分散至水中配制成溶液B;将反应温度升至70~80℃,在第一搅拌转速下,向溶液A中通入溶液B,持续第一时间;在第二搅拌转速下,继续通入溶液B,持续第二时间;停止进料,在第三搅拌转速下,持续第三时间,得到反应液;反应液经固液分离、洗涤、干燥、破碎,得到片状羟基氧化钴。本发明通过控制氧化剂和沉淀剂的用量及搅拌速度,无需络合剂和分散剂,即可形成分散性好且具有独特片状结构的羟基氧化钴。本发明的制备方法简单、控制条件少、氧化剂使用后无残留、产物纯度高、可重复性强,适合工业大规模生产。

电解系统

NºPublicación:  CN121443776A 30/01/2026
Solicitante: 
罗伯特·博世有限公司
CN_121443776_PA

Resumen de: WO2025008254A1

An electrolysis system (1) having an electrolyzer (2) designed to convert electrical energy to chemical energy, and having power electronics (4) for supply of the electrolyzer (2) with the required electrical power. The power electronics (4) comprise circuit components (7) and a rectifier (8). Also present is a busbar (14) for electrical connection of the power electronics (4) to the electrolyzer (2). The power electronics (4) comprise multiple strings (5), where each string (5) has circuit components (7) and a rectifier (8), and each string (5) is mounted in a housing (10). The electrolysis system (1) has a carrier frame (15) with multiple slots (16), where each slot (16) is designed to accommodate one of the housings (10) in an assembly position, such that the strings (5) are connectable to the busbar (14) in the assembly position.

CATALYST AND PROCESS

NºPublicación:  WO2026022489A1 29/01/2026
Solicitante: 
JOHNSON MATTHEY HYDROGEN TECHNOLOGIES LTD [GB]
JOHNSON MATTHEY HYDROGEN TECHNOLOGIES LIMITED
WO_2026022489_A1

Resumen de: WO2026022489A1

An oxygen evolution reaction (OER) catalyst material is provided. The OER catalyst material comprises an iridium-containing compound on a particulate catalyst support and has the following characteristics: a BET surface area in the range of and including 35 to 55 m2/g; an iridium content in the range of and including 25 to 45 wt% with the proviso that if the BET surface area is greater than 45 m2/g the iridium content is at least 35 wt%; a Tmax in the temperature-programmed reduction profile of the OER catalyst material of less than 135 °C.

HYDROGEN PRODUCTION SYSTEM AND HYDROCARBON PRODUCTION SYSTEM

NºPublicación:  WO2026023125A1 29/01/2026
Solicitante: 
MITSUBISHI HEAVY IND LTD [JP]
\u4E09\u83F1\u91CD\u5DE5\u696D\u682A\u5F0F\u4F1A\u793E
WO_2026023125_PA

Resumen de: WO2026023125A1

This hydrogen production system comprises: a hydrogen compound member; a water supply member for supplying water to the hydrogen compound member; and a heat recovery device for recovering adsorption heat that is generated when hydrogen, which is generated by decomposing some of water into hydrogen and oxygen in the presence of the hydrogen compound member, is adsorbed to the hydrogen compound member. This hydrocarbon production system comprises: a hydrogen compound member; a water supply member for supplying water to the hydrogen compound member; a heat recovery device for recovering adsorption heat that is generated when hydrogen, which is generated by decomposing some of water into hydrogen and oxygen in the presence of the hydrogen compound member, is adsorbed to the hydrogen compound member; a heating device for heating the hydrogen compound member to which hydrogen is adsorbed; and a gas supply device for supplying a carbon dioxide-containing gas that contains carbon dioxide to the hydrogen compound member.

WATER ELECTROLYSIS DEVICE AND A SYSTEM COMPRISING SUCH A WATER ELECTROLYSIS DEVICE

NºPublicación:  WO2026021999A1 29/01/2026
Solicitante: 
EPINOVATECH AB [SE]
EPINOVATECH AB
WO_2026021999_PA

Resumen de: WO2026021999A1

The present invention relates to a water electrolysis device comprising a plurality of nanopillars. Each nanopillar has a vertical extension in relation to a plane of extension of a substrate supporting the nanopillars. Further, each nanopillar comprises a plurality of quantum dot segments of InxGa1-xN alloy, wherein each quantum dot segment is interposed along the vertical extension between barrier segments of GaN, wherein each quantum dot segment has a thickness of less than or equal to 20 nm along the vertical extension. Moreover, each nanopillar comprises a p-side portion constituting a photoanode and an n-side portion constituting a photocathode, wherein the photoanode comprises at least one quantum dot segment and the photocathode comprises at least one quantum dot segment, wherein the photoanode and the photocathode are separated by a depletion portion comprising GaN. A system for water electrolysis comprising such a water electrolysis device is also presented.

ELECTROLYSIS SYSTEM AND METHOD FOR OPERATING SAME NOTWITHSTANDING OCCURRENCE OF ADVERSE OPERATIONAL EVENTS

NºPublicación:  WO2026021830A1 29/01/2026
Solicitante: 
SIEMENS ENERGY GLOBAL GMBH & CO KG [DE]
SIEMENS ENERGY GLOBAL GMBH & CO. KG
WO_2026021830_PA

Resumen de: WO2026021830A1

Electrolysis system and method to operate said system notwithstanding occurrence of an adverse operational event are provided. Disclosed embodiments feature bypass circuitry configured to dynamically and quickly adapt the electrolysis system during occurrences of such adverse operational events and effectively inhibit the possibility of having to shut down the entire electrolysis system.

Elektrochemische Anlage

NºPublicación:  DE102024206988A1 29/01/2026
Solicitante: 
BOSCH GMBH ROBERT [DE]
Robert Bosch Gesellschaft mit beschr\u00E4nkter Haftung
DE_102024206988_PA

Resumen de: DE102024206988A1

Elektrochemische Anlage mit einem elektrochemischen Stack (1), in dem ein erster Reaktionsraum (2) und ein zweiter Reaktionsraum (3) ausgebildet sind, die durch eine semipermeable Barriere (4) voneinander getrennt sind und zwischen denen eine elektrische Potentialdifferenz angelegt werden kann. Zumindest einer der Reaktionsräume (2; 3) ist während des Betriebs mit Wasser befüllt und mit einer Ablaufleitung (10) verbunden, über die Wasser bzw. die wässrige Lösung abfließen kann. Die Innenseite (110) der Ablaufleitung (10) ist hydrophilisiert und weist einen Benetzungswinkel (α) von 0° bis 90° auf.

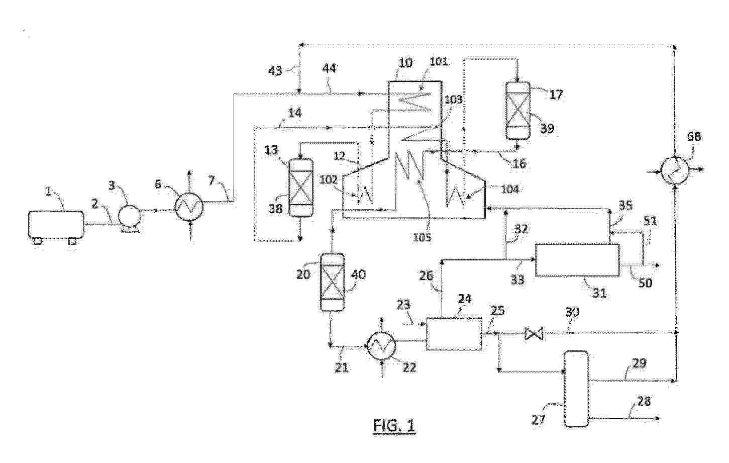
METHODS AND SYSTEMS FOR POWER-TO-FUEL APPLICATIONS USING TAIL GAS FROM FUEL SYNTHESIS AND/OR METHANE IN HIGH TEMPERATURE ELECTROLYZER

NºPublicación:  WO2026024816A1 29/01/2026
Solicitante: 
CHEVRON USA INC [US]
CHEVRON U.S.A. INC
WO_2026024816_PA

Resumen de: WO2026024816A1

A continuous method includes passing a steam feed stream and one or more of a recycled tail gas stream and a methane-rich feed stream to an anode of an electrolyzer containing a cathode, the anode and an electrolyte inserted between the cathode and the anode, thereby producing an anode effluent including syngas, and passing the anode effluent including syngas to the reactor unit, thereby producing a chemical product or a fuel-based product.

METHOD AND PLASMA REACTOR FOR THE PRODUCTION OF HYDROGEN GAS

NºPublicación:  WO2026022486A1 29/01/2026
Solicitante: 
TETRONICS TECH LIMITED [GB]
TETRONICS TECHNOLOGIES LIMITED
WO_2026022486_PA

Resumen de: WO2026022486A1

Described herein includes a method for the production of hydrogen gas, the method comprising: (i) providing a DC electrical power supply; (ii) providing a plasma reactor (100) comprising: (a) a plasma chamber (105), (b) a plasma torch (135) comprising a first plasma electrode extending into the plasma chamber, (c) a second plasma electrode extending into the plasma chamber, and (d) first and second spray systems, each extending into the plasma chamber; (iii) establishing a DC electric potential between the first plasma electrode and the second plasma electrode to generate and sustain a reaction zone about a plasma arc therebetween; (iv) providing a spray of a hydrogen-containing feedstock into the reaction zone from the first spray system, whereby a mixture of gases comprising hydrogen gas is formed in the plasma chamber by decomposition of the hydrogen-containing feedstock; and (v) providing a spray of water into the plasma chamber adjacent to the reaction zone from the second spray system, whereby the spray of water cools and dilutes the mixture of gases formed in step (iv).

PURIFICATION PLANT AND PURIFICATION PLANT CONTROL METHOD

NºPublicación:  WO2026023164A1 29/01/2026
Solicitante: 
MITSUBISHI HEAVY IND LTD [JP]
\u4E09\u83F1\u91CD\u5DE5\u696D\u682A\u5F0F\u4F1A\u793E
WO_2026023164_PA

Resumen de: WO2026023164A1

This purification plant comprises: a temperature swing adsorption (TSA) tower in which unreacted ammonia is adsorbed to an adsorbent and removed from a decomposition gas and from which a resulting treated gas is discharged; a gas-purifying device that separately discharges product gas refined from the treated gas and off-gas; an off-gas heating device that heats the off-gas and supplies same to the TSA tower as regeneration gas for regenerating the adsorbent in the TSA tower; a combustion device that supplies, as a heat source for the off-gas heating device, a portion of a combustion gas resulting from combusting the regeneration gas discharged from the TSA tower; an off-gas flow path that circulates the off-gas through the combustion device; and a combustion-gas flow path that circulates the combustion gas through the off-gas heating device.

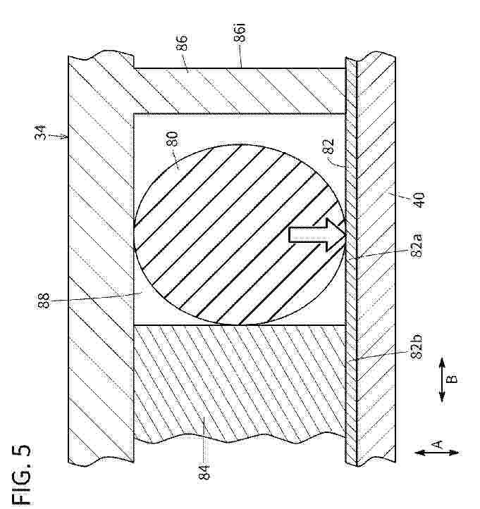
FRAME FOR AN ELECTROLYSER CELL AND ELECTROLYSER CELL COMPRISING SUCH A FRAME

NºPublicación:  WO2026022833A1 29/01/2026
Solicitante: 
ADANI NEW INDUSTRIES LTD [IN]
ADANI NEW INDUSTRIES LIMITED
WO_2026022833_PA

Resumen de: WO2026022833A1

The present invention relates to a frame for an electrolyser cell and electrolyser cell comprising such a frame. Said frame (10) for an electrolyser cell comprises: a base part (34) with a central opening (42) configured to serve as active chamber of the electrolyser cell, said base part (34) being made of reinforced polymeric material with reinforcing fibres and/or mineral filler in a percentage greater than 10%; a cover part (36) coupled with the base part (34), said cover part (36) being made of polymeric material or rubber without reinforcing fibres or mineral filler, or with a percentage of reinforcing fibres or mineral filler not exceeding 10%; and a plurality of sealing gaskets (38, 40) arranged between the base part (34) and the cover part (36).

GAS SUPPLY SYSTEM FOR LNG DUAL-FUEL MAIN ENGINE, AND LNG DUAL-FUEL POWERED SHIP

NºPublicación:  WO2026020744A1 29/01/2026
Solicitante: 
SUNRUI MARINE ENV ENGINEERING CO LTD [CN]
\u9752\u5C9B\u53CC\u745E\u6D77\u6D0B\u73AF\u5883\u5DE5\u7A0B\u80A1\u4EFD\u6709\u9650\u516C\u53F8
WO_2026020744_PA

Resumen de: WO2026020744A1

A gas supply system for an LNG dual-fuel main engine, and an LNG dual-fuel powered ship. The gas supply system comprises an LNG supply unit (10), a dual-fuel main engine (20), an electrolytic hydrogen production unit (30), an exhaust gas recirculation unit (40), and a cold and heat circulation unit (50). The LNG supply unit (10) comprises an LNG storage tank (11), a submersible pump (12), an LNG heat exchanger (13) and a buffer tank (14). The electrolytic hydrogen production unit (30) comprises a pure water unit (31), a pure water heat exchanger (32), an electrolytic cell (33), a hydrogen storage tank (34), and an oxygen storage tank (35). The exhaust gas recirculation unit (40) comprises a flue gas heat exchanger (41). The cold and heat circulation unit (50) comprises an expansion water tank (51) and a circulation pump (52).

ELECTROLYSIS OF CARBON DIOXIDE TO SOLID CARBON

NºPublicación:  WO2026020196A1 29/01/2026
Solicitante: 
CARBELEC PTY LTD [AU]
CARBELEC PTY LTD
WO_2026020196_PA

Resumen de: WO2026020196A1

An electrolytic process and an apparatus for producing solid carbon and gaseous oxygen from CO2. In one aspect the process comprises using a cathode that includes a solid, semi-solid or liquid metal containing a catalytically active material for CO2 reduction that includes less than or equal to 10 wt.% of at least one of copper or silver or gold. In another aspect the process comprises using a "spouted" bed electrolysis apparatus comprising a downwardly moving packed bed of cathode particles that include a catalyst, such as copper, for CO2 reduction and an upward flow of electrolyte.

PROCESS AND MEMBRANE

NºPublicación:  US20260031366A1 29/01/2026
Solicitante: 
JOHNSON MATTHEY HYDROGEN TECH LIMITED [GB]
JOHNSON MATTHEY HYDROGEN TECHNOLOGIES LIMITED
US_20260031366_PA

Resumen de: US20260031366A1

A process for producing an ion-conducting membrane comprising a recombination catalyst-containing membrane layer. The membrane layer if fabricated from an ink comprising a stabilised dispersion of recombination catalyst nanoparticles. Also provided are ion-conducting membranes for electrochemical devices, such as fuel cells or water electrolysers, with a recombination catalyst-containing membrane layer comprising dispersed recombination catalyst nanoparticles, a nanoparticle stabilising agent, and an ion-conducting polymer.

METHOD AND SYSTEM FOR STORING GRID ELECTRICITY AND DISPENSING THE STORED ELECTRICITY ON DEMAND

NºPublicación:  US20260031377A1 29/01/2026
Solicitante: 
EPRO ADVANCE TECH LIMITED [HK]
Epro Advance Technology Limited
US_20260031377_PA

Resumen de: US20260031377A1

The present invention relates to a method of supplying electricity to an electrical load including steps of providing an alkaline solution, reacting the alkaline solution with silicon so as to produce hydrogen. processing the hydrogen in a fuel cell to generate electricity, and supplying the electricity from an output of the fuel cell to the electrical load via a suitable electrical interfacing module.

SYSTEMS AND METHODS FOR SUPPLYING GASEOUS AMMONIA TO SERIALLY-CONNECTED AMMONIA CRACKING UNITS

NºPublicación:  US20260028949A1 29/01/2026
Solicitante: 
FIRST AMMONIA MOTORS INC [US]
First Ammonia Motors, Inc
US_20260028949_PA

Resumen de: US20260028949A1

The present invention relates, in general, to systems and methods for generating hydrogen from ammonia on-board vehicles, where the produced hydrogen is used as a fuel source for an internal combustion engine. The invention provides an expansion valve configured to maintain ammonia in a gaseous state prior to introduction into a cracking system that comprises a heat-exchange cracking unit and electric cracking unit coupled in series which enables reliable hydrogen generation under varying engine operating conditions.

ELECTROLYSIS ENERGY RECOVERY

NºPublicación:  US20260028934A1 29/01/2026
Solicitante: 
RTX CORP [US]
RTX Corporation
US_20260028934_PA

Resumen de: US20260028934A1

An energy supply system includes an electrolysis system to perform electrolysis on a first source of water, and break the water into hydrogen and oxygen components. The hydrogen and oxygen components are supplied to a power generation system. The power generation system includes a combustor receiving the hydrogen and oxygen components and is operable to combust the hydrogen and oxygen components. The combustor also receives a source of steam. Products of combustion downstream of the combustor pass over a top turbine rotor, driving the top turbine rotor to rotate. A first generator generates electricity from the rotation of the top turbine rotor.

METHOD FOR HEATING A FURNACE

NºPublicación:  US20260029198A1 29/01/2026
Solicitante: 
ARCELORMITTAL [LU]
ArcelorMittal
US_20260029198_PA

Resumen de: US20260029198A1

A method for heating a furnace including radiant tubes and being able to thermally treat a running steel strip including the steps of: i. supplying at least one of the radiant tubes with H2 and O2 such that the H2 and the O2 get combined into heat and steam, ii. recovering the steam from the at least one of the radiant tubes, iii. electrolysing the steam to produce H2 and O2, and iv. supplying at least one of the radiant tubes with the H2 and O2 produced in step iii, such that they get combined into heat and steam.

ELECTROCHEMICAL APPARATUS

NºPublicación:  US20260028733A1 29/01/2026
Solicitante: 
DENSO CORP [JP]
Denso Corporation
US_20260028733_PA

Resumen de: US20260028733A1

An electrochemical apparatus includes a cell stack, a power conversion apparatus, a control unit, and a heating tank. The power conversion apparatus is electrically connected to the cell stack. The control unit controls the power conversion apparatus. The heating tank includes a housing space housing the cell stack and heats the cell stack. The cell stack produces hydrogen by electrolyzing water using supplied power, or generates power through an electrochemical reaction between hydrogen and an oxidizing agent. The power conversion apparatus is disposed outside the heating tank, further toward a lower side than the cell stack is. The power conversion apparatus and the cell stack are electrically connected by a conductor that passes through a wall portion of the heating tank. The power conversion apparatus is disposed such that at least a portion thereof overlaps the heating tank when viewed in a vertical direction.

EFFECTIVE SHUTDOWN PURGE SYSTEM AND METHOD FOR ELECTROLYZER STACKS

NºPublicación:  US20260028739A1 29/01/2026
Solicitante: 
NEW HYDROGEN IP LLC [US]
NEW HYDROGEN IP, LLC
US_20260028739_PA

Resumen de: US20260028739A1

An electrolysis system includes an electrolyzer stack, a water source, and a cathode-side purging system. The electrolyzer stack has an anode side and a cathode side. The water source is fluidically coupled to an inlet of the anode side of the electrolyzer stack. The cathode-side purging system is fluidically coupled to a first and second outlet of the cathode side.

Electrolyzer Systems and Operation Thereof

NºPublicación:  US20260028730A1 29/01/2026
Solicitante: 
CAPELLA PARTNERS LLC [US]
Capella Partners, LLC
US_20260028730_PA

Resumen de: US20260028730A1

Conventional control schemes for electrolyzers focus on maximizing electrical efficiency, which describes the relationship between the electrical energy consumed and the gas produced by the electrolyzer. However, the cost associated with high electrical efficiency may be unnecessarily expensive. In one embodiment presented herein, a model is used to determine the cost (or profit) associated with a gas produced by the electrolyzer at each of a plurality of operating conditions. The control system can select the operating condition to use based on which operating condition is associated with the lowest cost (or highest profit), even though that operating condition may not be associated with the highest electrical efficiency.

METHODS AND SYSTEMS FOR POWER-TO-FUEL APPLICATIONS USING TAIL GAS FROM FUEL SYNTHESIS AND/OR METHANE IN HIGH TEMPERATURE ELECTROLYZER

NºPublicación:  US20260028738A1 29/01/2026
Solicitante: 
CHEVRON USA INC [US]
Chevron U.S.A. Inc
US_20260028738_PA

Resumen de: US20260028738A1

A continuous method includes passing a steam feed stream and one or more of a recycled tail gas stream and a methane-rich feed stream to an anode of an electrolyzer containing a cathode, the anode and an electrolyte inserted between the cathode and the anode, thereby producing an anode effluent including syngas, and passing the anode effluent including syngas to the reactor unit, thereby producing a chemical product or a fuel-based product.

METHODS AND SYSTEMS FOR POWER-TO-FUEL APPLICATIONS USING TAIL GAS FROM FUEL SYNTHESIS AND/OR METHANE IN HIGH TEMPERATURE ELECTROLYZER

NºPublicación:  US20260028737A1 29/01/2026
Solicitante: 
CHEVRON U S A INC [US]
Chevron U.S.A. Inc
US_20260028737_PA

Resumen de: US20260028737A1

A continuous method includes passing a first steam feed stream to a cathode of an electrolyzer including the cathode, an anode and an electrolyte inserted between the cathode and the anode, thereby producing a cathode effluent including hydrogen, passing a second steam feed stream and one or more of a recycled tail gas stream from a reactor unit and a methane-rich feed stream to the anode of the electrolyzer, wherein the one or more of the recycled tail gas stream and the methane-rich feed stream are utilized as fuel for producing the cathode effluent including hydrogen, and passing the cathode effluent including g hydrogen and a carbon dioxide feed stream to the reactor unit, thereby producing a chemical product or a fuel-based product.

METHODS AND SYSTEMS FOR ACCELERATING BRINE POND EVAPORATION USING WASTE HEAT

Nº publicación: US20260028728A1 29/01/2026

Solicitante:

CHEVRON U S A INC [US]
Chevron U.S.A. Inc

US_20260028728_PA

Resumen de: US20260028728A1

The present application relates generally to methods and systems for accelerating the evaporation of brine pond water. In one embodiment the application pertains to an integrated process for producing hydrogen wherein waste heat evaporates the brine water. The process comprises producing hydrogen and heat from water using an electrolyzer and then heating a heat transfer fluid with the heat from the electrolyzer. The heated heat transfer fluid is pumped to a heat exchanger where it heats a brine solution from the brine pond to increase its evaporation.

traducir