Ministerio de Industria, Turismo y Comercio LogoMinisterior
 

Alerta

Resultados 934 resultados
LastUpdate Última actualización 17/03/2026 [06:59:00]
pdfxls
Publicaciones de solicitudes de patente de los últimos 60 días/Applications published in the last 60 days
previousPage Resultados 550 a 575 de 934 nextPage  

다-단 전기분해용 장치 및 방법

NºPublicación:  KR20260015070A 02/02/2026
Solicitante: 
노람일렉트롤리시스시스템즈인코포레이티드
KR_20260015070_PA

Resumen de: CA3241482A1

An multi-stage electrolyzer cell is disclosed. The multi-stage electrolyzer cell comprises an anode, a cathode and at least one ion exchange membrane separating the anode and the cathode. The anode and cathode are exposed in the respective anode chamber and cathode chamber. At least one partition is arranged within at least one of the anode and cathode chambers, dividing the at least one chamber into a plurality of process stages. Each of the partitions comprises a feed port, allowing an electrolyte solution to transport sequentially through each of the plurality of process stages. Means are arranged to transport the electrolyte solution through each one of the plurality of process stages. A multi-stage electrolytic method is also disclosed.

一种碱性水制氢系统的智能优化控制方法

NºPublicación:  CN121428607A 30/01/2026
Solicitante: 
华电重工机械有限公司
CN_121428607_PA

Resumen de: CN121428607A

本发明涉及工业过程控制技术领域,公开了一种碱性水制氢系统的智能优化控制方法,包括:控制器同步采集电解槽的实时电压、电流及温度数据;依据能斯特方程计算理论可逆电压并剔除欧姆压降,解析出表征气泡覆盖程度的气泡附加阻抗值;对气泡附加阻抗值的变化率进行微分处理生成流量前馈控制指令,结合基于温度偏差的反馈控制指令合成目标转速指令,驱动碱液循环泵调节流速;利用稳态窗口下的递推最小二乘法更新结构阻抗基准值,本发明通过构建气泡阻抗观测模型,实现对电解槽内部气泡状态的零延迟感知与解耦控制,消除单一温度反馈的滞后性,并解决执行器饱和与模型老化漂移问题。

一种纤维素及其衍生物掺杂型复合隔膜及制备方法和应用

NºPublicación:  CN121424582A 30/01/2026
Solicitante: 
辽宁瑞麟氢能科技有限公司
CN_121424582_PA

Resumen de: CN121424582A

本发明属于隔膜技术领域,具体涉及一种纤维素及其衍生物掺杂型复合隔膜及制备方法和应用,制备方法包括以下步骤:将热塑性有机高分子聚合物、纤维素衍生物和金属氧化物纳米颗粒加入有机溶剂中,溶解后加入致孔剂,混匀后消泡处理,得到铸膜液,刮涂,得到液膜;将液膜置于相对湿度为30%~80%的湿空气氛围中进行预相转化,预相转化过程中,湿空气中的水蒸气渗透到液膜中,与液膜中的有机溶剂发生交换,得到湿膜;将湿膜浸入萃取剂中进行相转换,得到纤维素及其衍生物掺杂型复合隔膜。本发明的制备方法不仅能确保隔膜的安全运行,而且显著提升了隔膜的电解效率,在长时间运行的稳定性方面表现优异。

Performance recovery system and recovery method of electrolytic hydrogen production device and cleaning solution

NºPublicación:  CN121428585A 30/01/2026
Solicitante: 
BEIJING HUAIROU LABORATORY
\u5317\u4EAC\u6000\u67D4\u5B9E\u9A8C\u5BA4
CN_121428585_PA

Resumen de: CN121428585A

The invention discloses a performance recovery system and method of an electrolytic hydrogen production device and a cleaning solution, and belongs to the technical field of electrolytic hydrogen production. The performance recovery system comprises a cleaning unit which is externally connected to an electrolytic hydrogen production device and pumps cleaning liquid into the electrolytic hydrogen production device to clean an exchange membrane; the vibration unit is provided with a plurality of groups of electrically connected vibration assemblies, and the vibration assemblies are semi-soft polar bands, are fixed at fixed positions on the periphery of the electrolytic hydrogen production device, and are used for assisting the cleaning liquid in cleaning the exchange membrane; and the detection unit is electrically connected with the cleaning unit and the vibration unit, detects attenuation data and performance recovery data of the electrolytic hydrogen production device, and starts/stops the vibration assembly and the cleaning unit according to the attenuation data and the performance recovery data. On the basis that the device is not disassembled, impurities are selectively cleaned in a chemical and physical combined mode, main parts are not damaged, the performance of the device can be recovered, and the service life of the device is prolonged.

一种两步脉冲电沉积镍基三元金属电极的制备方法及其应用

NºPublicación:  CN121428626A 30/01/2026
Solicitante: 
广州恒汇氢能有限公司湖南恒汇科研院新能源有限公司
CN_121428626_PA

Resumen de: CN121428626A

本发明公开一种两步脉冲电沉积镍基三元金属电极的制备方法,主要包括以下步骤:对镍基基材预处理;在含有镍盐及两种不同过渡金属盐的混合盐溶液中,依次采用脉冲电流在预处理后的镍基基材上进行两步脉冲电沉积,并进行干燥,得到镍基三元金属电极。本发明的制备方法,电镀工艺沉积过渡金属层,其形成的负载催化层结构致密且兼具高耐磨性、强耐冲刷性,可大幅优化电极活性组分的负载状态与分散程度,能构建起致密耐磨、抗冲刷性能优异的负载催化层,对电极活性组分的负载量及分散均匀度有显著改善作用,所得镍基三元金属电极,具有丰富的活性位点,可显著提升电极导电性与电荷传输效率。本发明简单可控、成本低,性能稳定,适用于规模化生产。

一种片状羟基氧化钴及其制备方法

NºPublicación:  CN121426183A 30/01/2026
Solicitante: 
格林美(江苏)钴业股份有限公司
CN_121426183_PA

Resumen de: CN121426183A

本发明公开一种片状羟基氧化钴及其制备方法。该片状羟基氧化钴的制备方法包括:将可溶性钴盐分散至水中配制成溶液A,将氧化剂和碱分散至水中配制成溶液B;将反应温度升至70~80℃,在第一搅拌转速下,向溶液A中通入溶液B,持续第一时间;在第二搅拌转速下,继续通入溶液B,持续第二时间;停止进料,在第三搅拌转速下,持续第三时间,得到反应液;反应液经固液分离、洗涤、干燥、破碎,得到片状羟基氧化钴。本发明通过控制氧化剂和沉淀剂的用量及搅拌速度,无需络合剂和分散剂,即可形成分散性好且具有独特片状结构的羟基氧化钴。本发明的制备方法简单、控制条件少、氧化剂使用后无残留、产物纯度高、可重复性强,适合工业大规模生产。

Optical hydrogen storage system power regulation and control method, optical hydrogen storage system and storage medium

NºPublicación:  CN121440800A 30/01/2026
Solicitante: 
SHENZHEN POWEROAK NEW ENERGY CO LTD
\u6DF1\u5733\u5E02\u5FB7\u5170\u660E\u6D77\u65B0\u80FD\u6E90\u80A1\u4EFD\u6709\u9650\u516C\u53F8
CN_121440800_PA

Resumen de: CN121440800A

The embodiment of the invention relates to the technical field of photovoltaic hydrogen production, in particular to a light hydrogen storage system power regulation and control method, a light hydrogen storage system and a storage medium. Smooth filtering is performed on the output power of the photovoltaic module to obtain the photovoltaic power generation power, the charge target value of the PI control energy storage battery is determined according to the charge state value of the energy storage battery and the expected charge working interval, the charge difference value is determined according to the charge target value and the charge state value, and PI control is performed according to the charge difference value. The working power adjusting value of the electrolytic cell is determined, and the smooth and stable target working power value of the electrolytic cell is determined according to the photovoltaic power generation power and the working power adjusting value, so that the working power of the electrolytic cell can be smoothly and stably adjusted according to the target working power value of the electrolytic cell; the condition of large power fluctuation in the electrolytic cell power control process is reduced or avoided, and the service life of the electrolytic cell is prolonged.

一种电解水制氢系统及冷启动控制方法

NºPublicación:  CN121428588A 30/01/2026
Solicitante: 
北京怀柔实验室
CN_121428588_PA

Resumen de: CN121428588A

一种电解水制氢系统及冷启动控制方法,属于电解水制氢技术领域。一种电解水制氢系统,包括电解槽,还包括为所述电解槽提供电能的可调制氢电源,所述可调制氢电源用于向所述电解槽提供交、直流成分可调的电流,其中,直流分量数值大于等于交流分量的最大值,所述直流分量用于参与电解制氢的极化反应,所述交流分量用于对所述电解槽在冷启动过程中进行额外加热。本申请的电解水制氢系统通过特意增加制氢电源输出电流的交流分量占比和/或频率,即增加交流分量所产生的有功功率,使得更多的电源输出功率用于加热电解槽,从而在不改变制氢系统本身的工艺流程和不增加额外系统辅机部件的基础上,大幅提升制氢系统的升温启动性能。

电解系统

NºPublicación:  CN121443776A 30/01/2026
Solicitante: 
罗伯特·博世有限公司
CN_121443776_PA

Resumen de: WO2025008254A1

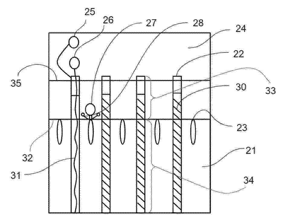
An electrolysis system (1) having an electrolyzer (2) designed to convert electrical energy to chemical energy, and having power electronics (4) for supply of the electrolyzer (2) with the required electrical power. The power electronics (4) comprise circuit components (7) and a rectifier (8). Also present is a busbar (14) for electrical connection of the power electronics (4) to the electrolyzer (2). The power electronics (4) comprise multiple strings (5), where each string (5) has circuit components (7) and a rectifier (8), and each string (5) is mounted in a housing (10). The electrolysis system (1) has a carrier frame (15) with multiple slots (16), where each slot (16) is designed to accommodate one of the housings (10) in an assembly position, such that the strings (5) are connectable to the busbar (14) in the assembly position.

一种铁氧循环系统和自热耦合的铁基金属燃料储能装置

NºPublicación:  CN121426181A 30/01/2026
Solicitante: 
东莞新能源研究院中国科学院工程热物理研究所
CN_121426181_PA

Resumen de: CN121426181A

本发明提供了一种铁氧循环系统和自热耦合的铁基金属燃料储能装置,涉及储能领域,包括产铁阶段、铁分流阶段、氧化铁阶段;产铁阶段,通过输入系统的氢气经过还原反应将氧化铁还原为铁;铁分流阶段,将还原后的铁分为多个支路,多个支路;氧化铁阶段,将多个支路铁经过氧化反应产生氧化铁汇集后重新送入到产铁阶段,进入下一个循环。本发明采用上述的一种铁氧循环系统和自热耦合的铁基金属燃料储能装置,通过引入微型反应器,提高铁氧循环的能量储运效率,助力能源去碳化。

用于电解器的能量供应设备、电解设备和用于控制能量供应设备的方法

NºPublicación:  CN121444330A 30/01/2026
Solicitante: 
茵梦达有限公司
CN_121444330_PA

Resumen de: WO2025002651A1

The invention relates to an energy supply device (1) for an electrolyzer (10). The energy supply device (1) has an input circuit (2) and a transformer (3). The input circuit (2) is designed to be connected to an energy source (4) or an energy supply network. In order to improve the energy supply device (1), the input circuit (2) is additionally designed to provide at least two different electric potentials at contacts (5), and the converter (3) is electrically connected to at least one of the contacts (5) on the input side by means of a respective conductor (6). The energy supply device (1) is designed to change the contact (5) connected to the converter (3) by reconnecting at least one conductor (6) of the energy supply device (1). The invention additionally relates to an electrolysis device comprising such an energy supply device (1) and an electrolyzer (10) and to a method for controlling such an energy supply device (1) or such an electrolysis device (100), wherein the converter (3) is operated using a voltage level produced by the input circuit, and at least one conductor (6) of the energy supply device (1) is manually reconnected from a first contact of the contacts (5) to a second contact of the contacts (5) in order to change the voltage level.

一种花状Bi2CrO6产氧光催化剂及其制备方法

NºPublicación:  CN121422954A 30/01/2026
Solicitante: 
河南城建学院
CN_121422954_A

Resumen de: ZA202403652B

The present invention provides a flower-shaped Bi2CrO6 oxygen-evolving photocatalyst and its preparation method, which belongs to the field of photocatalytic material preparation technology. The method uses bismuth nitrate and potassium chromate as raw materials and employs microwave heating to complete the reaction within a relatively low temperature (100oC) and a short time (2 hs). The preparation method of the present invention is mild, energy-efficient, and requires simple and fast experimental equipment. The obtained Bi2CrO6 photocatalyst samples have uniform size, large specific surface area, and abundant active sites. Additionally, due to the reduced thickness of the flakes, the migration distance of electrons and holes from the semiconductor interior to the surface is shortened, resulting in higher catalytic activity.

一种基于核壳异质结构介导的磁邻近效应电催化材料的制备方法

NºPublicación:  CN121428599A 30/01/2026
Solicitante: 
常州大学
CN_121428599_A

Resumen de: CN121428599A

本发明提供一种基于核壳异质结构介导的磁邻近效应电催化材料的制备方法,属于电催化材料制备技术领域。本发明通过静电纺丝技术将过渡金属Fe、W等元素锚定在纳米纤维载体上,并结合高温化学气相沉积法形成Fe7S8@WS2核壳结构催化剂材料。Fe7S8和WS2形成核壳结构后,可借助磁性材料与非磁性材料的界面耦合,诱导非磁性材料产生自旋极化的磁邻近效应(MPE),进而优化反应中间体的吸附与电子转移过程,使Fe7S8@WS2在电解水OER反应中50 mA/cm2的过电位仅为239 mV,在电催化领域显示出巨大的应用前景。

一种光热催化水煤气转换反应用铁基催化剂及其制备方法和应用

NºPublicación:  CN121422984A 30/01/2026
Solicitante: 
中国科学院理化技术研究所
CN_121422984_PA

Resumen de: CN121422984A

本发明公开一种光热催化水煤气转换反应用铁基催化剂及其制备方法和应用。该催化剂的结构中包含锌铁复合金属氧化物,以及负载在所述锌铁复合金属氧化物上的呈团簇状的贵金属颗粒。本发明的技术方案中首次实现了用此铁基催化剂光热催化水煤气转换反应,并在低温下具有较好的产氢活性。

水电解电极用金属无纺布

NºPublicación:  CN121443777A 30/01/2026
Solicitante: 
三井金属株式会社国立大学法人东京科学大学
CN_121443777_PA

Resumen de: WO2025013883A1

This metal nonwoven fabric for a water electrolysis electrode contains a metal fiber. The metal fiber has: a core part including a first metal; and a coating part disposed on the surface of the core part and including a second metal and/or a compound of said metal. The first metal comprises one or more metal elements. The second metal and/or the compound of said metal comprises a metal composed of one or more metal elements and/or a compound including one or more metal elements. The second metal and/or the compound of said metal has catalytic activity and corrosion resistance in a water electrolysis reaction environment. A ratio M2/S of the sum M2 of the masses of the second metal present in the coating part and the metal element present as the compound of said metal to the geometric area S of the surface of the core part per unit mass of the metal nonwoven fabric is 0.01 g/m2 to 20.0 g/m2.

一种应用于氨裂解制氢膜提纯系统的压力检测方法及系统

NºPublicación:  CN121430902A 30/01/2026
Solicitante: 
氢联(江苏)高科技有限公司常州大学
CN_121430902_PA

Resumen de: CN121430902A

本发明提出了一种应用于氨裂解制氢膜提纯系统的压力检测方法及系统;属于压力检测技术领域。所述方法包括:通过在金属膜上游和下游安装高精度压力传感器,实时采集膜两侧的压力数据;对采集到的压力数据进行预处理,获得多维时序压力数据集;基于预处理后的多维时序压力数据集,构建用于反映膜两侧压力变化特征的高维特征向量集,对高维特征向量集进行动态特征提取,得到多维特征矩阵;通过在金属膜上游和下游安装高精度压力传感器,能够实时、精准地采集膜两侧的压力数据。同时,对采集数据进行预处理形成多维时序压力数据集,从而实现更加精准的系统控制调节,实现制氢系统的最优化。

一种表面氧化单原子纳米合金催化剂及其制备方法和应用

NºPublicación:  CN121428595A 30/01/2026
Solicitante: 
南京工程学院
CN_121428595_PA

Resumen de: CN121428595A

本发明公开了一种表面氧化单原子纳米合金催化剂及其制备方法和应用,属于先进纳米能源材料与电催化技术领域。一种表面氧化单原子纳米合金催化剂,包括羟基化碳纳米管载体,负载于羟基化碳纳米管载体上的双金属纳米合金颗粒,双金属纳米合金颗粒中,非贵金属元素以单原子形式分散于贵金属纳米颗粒中,双金属纳米合金颗粒的尺寸为3‑4nm,且双金属纳米合金颗粒表面具有0.3‑0.6 nm厚的氧化层;贵金属的负载量为5‑15 wt%。本发明将钌与其他非贵金属元素合金化并锚定在碳材料基底上,可以大幅提升催化剂的导电性,而将合金颗粒尺寸精准控制在3‑4 nm范围内,可最大限度地暴露活性位点并兼顾结构稳定性。

一种电解水单元结构、PEM电解槽及组装方法

NºPublicación:  CN121428581A 30/01/2026
Solicitante: 
佛山仙湖实验室
CN_121428581_PA

Resumen de: CN121428581A

本发明公开了一种电解水单元结构、PEM电解槽及组装方法,电解水单元结构包括:极板组件、膜电极组件和单元紧固组件,极板组件包括沿纵向相对设置的两块双极板膜电极组件夹装于两块双极板之间;多个单元紧固组件分布连接于两块双极板之间的四周,单元紧固组件用于在两块双极板相互压合于设定压紧状态时,将两块双极板之间的相对位置进行固定。本发明保证两块双极板与膜电极组件精准对位以及压装卸去外力后电解水单元结构的内部仍能保持相应的紧固力,防止在运输过程中内部组件错位,保证每个电解水单元结构受力一致性,以解决电解槽单室在组装时的复杂性导致单片之间以及各组件之间错位以及受力分布不均匀的问题。

富含硫空位的ZnxCd1-xS纳米催化剂的制备方法与应用

NºPublicación:  CN121422989A 30/01/2026
Solicitante: 
安徽大学
CN_121422989_PA

Resumen de: CN121422989A

本发明涉及纳米催化剂技术领域,公开了富含硫空位的ZnxCd1‑xS纳米催化剂的制备方法与应用,包括富含硫空位的ZnxCd1‑xS纳米催化剂的制备方法,其特征在于,包括以下步骤:步骤S1、将镉盐、锌盐和硫脲在去离子水中混合得到混合溶液;步骤S2、将混合溶液置入反应釜中加热反应,冷却后收集反应产物,用去离子水对反应产物进行洗涤,将洗涤的反应产物干燥制备得到ZnxCd1‑xS纳米催化剂。本发明合成的ZnxCd1‑xS纳米催化剂分散均匀、尺寸均一、形貌规则,其中,随着反应温度的升高,所得ZnxCd1‑xS纳米催化剂的形貌由圆球状演变为表面粗糙的荔枝状的过渡态,进而生成形貌规则的松树状形貌。此外,所制备的催化剂富含一定硫空位,应用于光催化析氢领域性能提升显著。

一种通用型基材光催化电子-质子迁移通道材料及其制备与应用方法

NºPublicación:  CN121423009A 30/01/2026
Solicitante: 
华南师范大学
CN_121423009_PA

Resumen de: CN121423009A

本发明属于光催化与新能源材料技术领域,具体涉及一种通用型基材光催化电子‑质子迁移通道材料及其制备与应用方法。本发明所述材料包括依次层叠的导电功能基材、质子迁移通道层和光催化异质结层,通过在导电功能基材表面引入电子传输路径与可连续导通的质子通道,实现光生电子向基材定向迁移,质子沿水膜或质子迁移通道层迁移,在阴极界面发生还原反应。本发明的材料体系可使用铝、钛、不锈钢、PI、FTO玻璃、碳纤维复合材料等广谱基材,并可通过不同构筑参数实现不同光催化应用。本发明体系具有光生载流子分离效率高、界面能带可调、可扩展至大面积涂覆等优点,是一种可用于光催化产氢、VOC降解、气体净化、自清洁表面的通用底层技术。

一种加压氨分解器

NºPublicación:  CN121422900A 30/01/2026
Solicitante: 
天华化工机械及自动化研究设计院有限公司天华院(南京)智能制造有限公司
CN_121422900_PA

Resumen de: CN121422900A

本发明涉及一种加压氨分解器,解决现有的氨分解器容易造成炉胆变形损坏的问题。包括有反应腔体,反应腔体包括有桶状壳体、上盖、下盖、电加热系统以及测温装置,壳体内设有内套筒隔离件,内套筒隔离件外侧区域形成内套筒隔离腔,内套筒隔离件内侧形成催化反应腔,催化反应腔充装有催化剂。加压氨分解工况下,催化剂在被高温加热下发生个别烧结时,只是在内套筒隔离件壁面发生烧结,使内套筒隔离件壁面局部温度过高,但是内套筒隔离件只是一个内部件,不承压,即使局部损坏,也不影响设备正常使用。内套筒隔离件到壳体有一定距离,局部高温传导不到壳体上,不会损坏壳体,设备生产安全可靠,且整体结构简单,布局紧凑,制造方便。

一种硼掺杂镍铁层状双氢氧化物电催化阳极及其制备方法和应用

NºPublicación:  CN121428598A 30/01/2026
Solicitante: 
崂山国家实验室山东日照大旺清洁能源有限公司
CN_121428598_PA

Resumen de: CN121428598A

本发明涉及一种硼掺杂镍铁层状双氢氧化物电催化阳极及其制备方法和应用,属于电解水制氢技术领域。该硼掺杂镍铁层状双氢氧化物电催化阳极的制备方法,包括以下步骤:将镍盐、铁盐和尿素溶解于水中,得到反应液;将三维金属泡沫基底垂直浸入至反应液中,在密闭环境中进行水热反应,以使三维金属泡沫基底表面原位生长镍铁层状双氢氧化物纳米阵列,得到镍铁层状双氢氧化物电催化阳极;将获得的镍铁层状双氢氧化物电催化阳极浸入硼源溶液进行硼掺杂处理,得到硼掺杂镍铁层状双氢氧化物电催化阳极。该方法制备的电催化阳极在碱性海水中表现出优异的析氧反应活性,并在高电流密度下保持长期稳定性能,适用于高效耐腐蚀的海水电解制氢体系。

一种缺陷调控的Cu2O光催化剂及其制备方法和应用

NºPublicación:  CN121422965A 30/01/2026
Solicitante: 
成都工业学院
CN_121422965_PA

Resumen de: CN121422965A

本发明公开了一种缺陷调控的Cu2O光催化剂及其制备方法和应用,涉及光催化剂材料技术领域,制备方法包括以下步骤:将0.1g/L~5g/L的羧甲基纤维素溶于去离子水中,搅拌得到第一溶液;向第一溶液中加入五水硫酸铜,持续搅拌得到第二溶液;将氢氧化钠溶液加入到第二溶液中,持续搅拌得到第三溶液;将抗坏血酸溶液加入到第三溶液中,持续搅拌反应后处理得到Cu2O光催化剂。该制备方法解决了传统方法无法协同调控缺陷与形貌的难题,实现了通过控制高分子浓度来同步调控内部缺陷与材料尺寸的效果。

一种有序介孔复合氧化物载体的制备方法及应用

NºPublicación:  CN121422951A 30/01/2026
Solicitante: 
壹碳环投(北京)科技有限公司
CN_121422951_PA

Resumen de: CN121422951A

本发明涉及一种有序介孔复合氧化物载体的制备方法及应用,涉及无机功能材料与多相催化技术领域。该载体由碱土金属氧化物、稀土金属氧化物和Al₂O₃组成,采用溶剂蒸发诱导自组装法制备。制备过程包括将模板剂、铝源、碱土金属和稀土金属的可溶盐溶于乙醇与稀硝酸的混合溶液,经蒸发自组装形成干凝胶,再经两段式控温焙烧:先在惰性气氛中低温热解,再在低氧浓度气氛中升至1000℃高温处理,最终得到有序介孔复合氧化物载体。该载体热稳定性优异,经历1000℃高温焙烧后仍能保持规整介孔结构、高比表面积和孔容。以其负载Ni、Co活性金属及Mo、W助剂制得的氨分解制氢催化剂,在低温条件下表现出高活性与优良的热稳定性,在200小时长周期运行中性能无衰减。

一种钌基碱性析氢催化剂及其制备方法

Nº publicación: CN121428602A 30/01/2026

Solicitante:

中国科学院长春应用化学研究所

CN_121428602_PA

Resumen de: CN121428602A

本发明涉及析氢催化剂技术领域,尤其涉及一种钌基碱性析氢催化剂及其制备方法。制备方法包括以下步骤:锌源、非贵金属源、以及氮源在第一溶剂中混合后,离心干燥,得到第一前驱体;将所述第一前驱体于氢气和氩气的混合气氛、800~1100℃下煅烧0.5~3h,得到第二前驱体;将所述第二前驱体与钌源在第二溶剂中混合后,在100~200℃下加热除去上清液,得到第三前驱体;将所述第三前驱体于氢气和氩气的混合气氛、800~1000℃下煅烧0.5~3h,得到催化剂。本发明中通过调整制备步骤调控催化剂结构,从强水解能力、弱氢吸附能方面提高催化剂的性能,实现高效碱性HER催化。

traducir