Ministerio de Industria, Turismo y Comercio LogoMinisterior
 

Alerta

Resultados 156 resultados
LastUpdate Última actualización 25/04/2026 [06:50:00]
pdfxls
Solicitudes publicadas en los últimos 60 días / Applications published in the last 60 days
previousPage Resultados 125 a 150 de 156 nextPage  

农业设施太阳能土壤储供热系统

NºPublicación:  CN121605887A 06/03/2026
Solicitante: 
内蒙古工业大学
CN_121605887_PA

Resumen de: CN121605887A

本发明提供一种农业设施太阳能土壤储供热系统,用于解决现有设施冬季增温除湿过程中所存在的各种问题。该储供热系统包括太阳能聚光集热模块和热输运模块;太阳能聚光集热模块布置于农业设施外部,用于收集汇聚太阳光线并加热流经其内部的循环介质空气,以向热输运模块提供热空气;热输运模块包括送热管、换热管和风机;换热管位于农业设施内的土壤中,两端分别通过送热管与对应端的太阳能聚光集热模块相连;其中一端的送热管上设置有风机;换热管内部嵌装有可变形隔热板;可变形隔热板将换热管内部分为上下两个空间,可变形隔热板通过其位置或/和形状的改变使热空气从其上部空间或下部空间流过。

一种环保工程用污水处理设备

NºPublicación:  CN121609397A 06/03/2026
Solicitante: 
山东聊和环保科技有限公司
CN_121609397_PA

Resumen de: CN121609397A

本发明适用于环保工程领域,提供了一种环保工程用污水处理设备,包括卧式反应容器,且卧式反应容器通过位于自身底部的支柱进行安装,还包括:配置有温敏型聚合物凝胶的填充层,填充层位于卧式反应容器的内部;光伏组件,光伏组件通过支架安装于卧式反应容器的顶部,光伏组件包括滑动设置在支架顶部的两个光伏部件,两个光伏部件能够同步且呈相对方向移动;部署于卧式反应容器和光伏组件上的传感器阵列。其有益效果是:本发明通过光伏部件的滑动开合智能调控太阳辐照对卧式反应容器的热输入,低成本地为温敏凝胶创造所需的周期性变温环境。

一种煤基SOE/RSOC多能互补能源大基地的构型

NºPublicación:  CN121618479A 06/03/2026
Solicitante: 
华北电力大学
CN_121618479_PA

Resumen de: CN121618479A

本发明涉及能源技术领域,其公开了一种煤基SOE/RSOC多能互补能源大基地的构型,构型包括连接于电力母线的燃煤电站、光伏‑风电、SOE/RSOC单元、储能子系统,以及连接于所述SOE/RSOC单元的太阳能聚光集热,所述SOE/RSOC单元包括所述SOE单元和RSOC单元;所述燃煤电站与所述SOE/RSOC单元耦合以提升燃煤电站灵活性与调峰能力,保障区域电网稳定基础电力,所述太阳能聚光集热预热所述SOE/RSOC单元来流物料。本发明将氢能作为能源转换与存储的核心媒介,通过SOE/RSOC电解模式消纳过剩区域电力制氢,再通过RSOC发电模式将氢能转化为电力,实现绿电‑氢能‑绿电的闭环。

一种太阳能聚光土壤增温与空气取水自灌溉装置

NºPublicación:  CN121605886A 06/03/2026
Solicitante: 
内蒙古工业大学
CN_121605886_PA

Resumen de: CN121605886A

本发明提供一种太阳能聚光土壤增温与空气取水自灌溉装置,属于农业设施太阳能热利用技术领域。该装置能够在有太阳辐射时,实现对种植土壤的增温,无日照时,实现空气取水自灌溉。该装置包括太阳能聚光单元、蒸发冷凝单元以及集水单元;蒸发冷凝单元包括锥形蒸发管;锥形蒸发管内底部具有蒸发液;使用时,锥形蒸发管底部插入种植土壤中;太阳能聚光单元设置在锥形蒸发管头部,用于将太阳光线反射聚焦后进入锥形蒸发管;锥形蒸发管内表面为内反射面,用于将进入锥形蒸发管的太阳光线反射到底部的蒸发液表面;集水单元设置在锥形蒸发管位于种植土壤上部的外壁面,用于收集设施内湿空气的冷凝水,并使冷凝水汇聚形成水流后向下流动进入种植土壤中。

一种光伏光热一体化设备

NºPublicación:  CN121618935A 06/03/2026
Solicitante: 
西安启宁德信息科技有限公司
CN_121618935_PA

Resumen de: CN121618935A

本发明公开了一种光伏光热一体化设备,涉及光伏光热技术领域,包括转位装置、支撑装置、光热装置、光伏装置、联动组件。在光伏模式下,循环液会先供给到聚热筒内,随后再供给到集热组件中的集热毛细管内和透光组件中的导热筒内,当阳光照射到换能组件上的太阳能板时,会产生多余的热量,而多余的热量会被传递到集热毛细管内的循环液中,随后循环液将多余的热量带走,来实现冷却功能。手动将换位组件上的换位螺栓从换位卡孔中拧出,随后通过换位拉板带动换能齿条在换位底板中滑动,换能齿条带动三叶轮转动,三叶轮带动换能卡板在换能底盘上向外伸出,来实现换能底盘与换位底板之间的卡位功能,从而实现换能组件的快速安装功能。

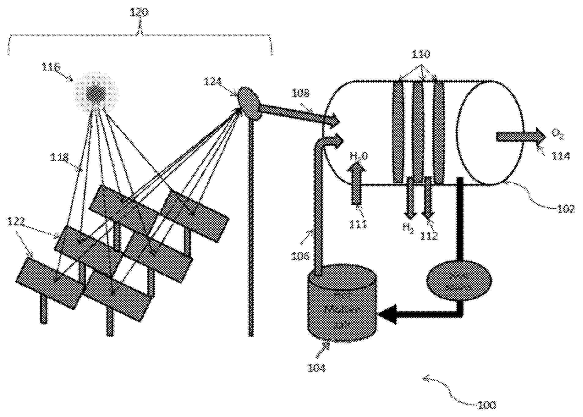
SYSTEMS AND METHODS FOR MANUFACTURING IN SPACE ENVIRONMENTS

NºPublicación:  US20260063334A1 05/03/2026
Solicitante: 
TRANS ASTRONAUTICA CORP [US]
Trans Astronautica Corporation
US_20260063334_PA

Resumen de: US20260063334A1

A factory for manufacturing useful products while orbiting is space uses concentrated solar energy, high vacuum, and the low temperatures available in a space environment. Gyroscopic forces from rotating machinery are carefully controlled. Liquids, gases, and solid minerals are separated from asteroid and lunar regolith resources.

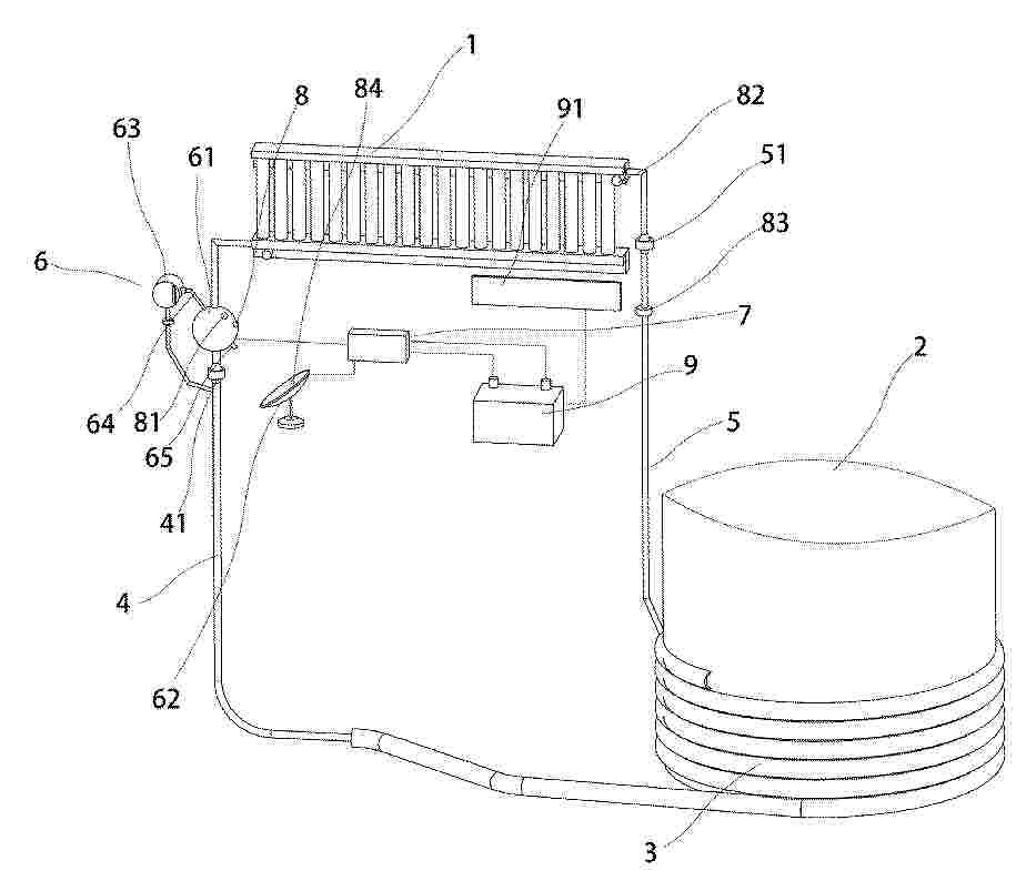
System for controlling heat air by using solar block of function of thermal storage

NºPublicación:  US20260063332A1 05/03/2026
Solicitante: 
SEHYUN ENG & CONSTRUCTION CO LTD [KR]
SEHYUN ENGINEERING & CONSTRUCTION CO., LTD
US_20260063332_PA

Resumen de: US20260063332A1

The present invention relates to the system for controlling heat air by using solar block of function of thermal storage. The system discloses a solar block that is part of the exterior wall of a building or placed on the outside of the exterior wall and stores solar radiant heat; a thermal storage wall part that introduces air outside the building, passes through the solar block, and introduces heated air into the building through heat exchange with the solar block; and a heat air circulation part that supplies heated air received from the thermal storage wall part to the inside of the building and uses it as an auxiliary heat source for heating, or selectively dries clothes in conjunction with a drying rack.

SYNERGISTIC TRACKING INTEGRATED PHOTOVOLTAIC AND CONCENTRATING COGENERATION SOLAR ENERGY HARVESTING SYSTEM

NºPublicación:  US20260066834A1 05/03/2026
Solicitante: 
SANKRITHI MITHRA [US]
RIC ENTPR [US]
Sankrithi Mithra,
RIC Enterprises
US_20260066834_PA

Resumen de: US20260066834A1

The invention provides a new class of solar energy harvesting devices that integrate both photovoltaic and concentrating solar cogeneration systems with shared heliostatic tracking in an inventive manner that enables synergistic benefits and overall optimization. Roof, ground & water supported preferred embodiments provide benefits for varied applications. The new class of synergistic tracking integrated photovoltaic and concentrating solar energy harvesting systems comprise systems that encompass both (i) a nonconcentrating photovoltaic system such as a solar panel and (ii) a concentrating cogeneration system that includes a concentrating photovoltaic (CPV) receiver and a heat transfer subsystem, wherein the two systems (i) and (ii) share heliostatic tracking provided by a tracking subsystem and are inventively integrated physically and operationally to enable benefits in terms of solar energy harvest efficiency, space-efficiency, cost-effectiveness and lifecycle cost of energy, while minimizing or precluding shadowing losses and enabling further benefits.

PHOTOTHERMAL CONVERSION MEMBER

NºPublicación:  WO2026048291A1 05/03/2026
Solicitante: 
ALPS ALPINE CO LTD [JP]
\u30A2\u30EB\u30D7\u30B9\u30A2\u30EB\u30D1\u30A4\u30F3\u682A\u5F0F\u4F1A\u793E
WO_2026048291_PA

Resumen de: WO2026048291A1

A photothermal conversion member according to one embodiment of the present invention is capable of performing heating without affecting the transmission and reception of light and without using low-power heating or exclusive heating power. The photothermal conversion member includes a base material with infrared transparency and an infrared-absorbing heat generation layer supported by the base material. When viewed in the normal direction of the base material, the infrared-absorbing heat generation layer may include a pattern section that is patterned, and the infrared-absorbing heat generation layer may include a second portion of an oxide that contains nickel and phosphorus and constitutes a protrusion.

SOLAR-POWERED MODULAR WASTE TREATMENT SYSTEM WITH REFLECTIVE CONCENTRATION

NºPublicación:  WO2026047717A1 05/03/2026
Solicitante: 
GUPTA MOHIT [IN]
MANGLA RITU [IN]
GUPTA, Mohit,
MANGLA, Ritu
WO_2026047717_PA

Resumen de: WO2026047717A1

A solar-powered waste treatment system comprising a waste treatment vessel with interior chamber for processing waste material, and reflective elements configured to concentrate solar radiation onto the vessel to elevate internal temperature. The system includes adjustment means for optimizing solar radiation concentration based on varying conditions, thermal retention means for minimizing heat loss, and supplemental heating means providing thermal energy when solar radiation is insufficient. Temperature control means maintain predetermined conditions for optimal biological waste processing. The system features modular construction enabling disassembly and deployment in remote locations, with gas processing means treating generated gases before atmospheric release. Multiple processing chambers facilitate sequential waste treatment stages. The reflective elements comprise mirror panel assemblies with enhanced reflectivity coatings mounted on exterior surfaces and positioned to focus solar radiation onto predetermined heating zones, maintaining optimal temperatures for efficient waste decomposition in extreme environmental conditions including high-altitude and cold climate regions.

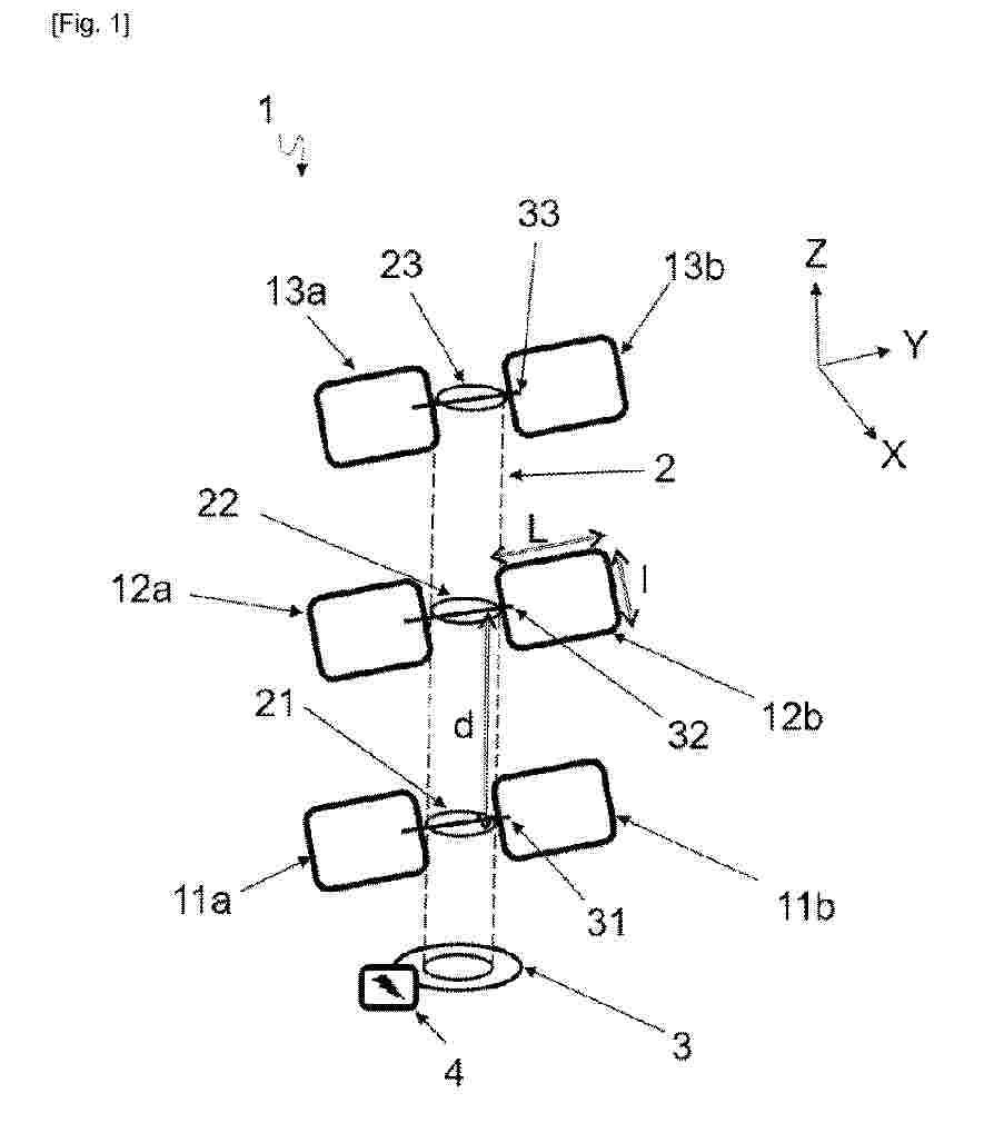
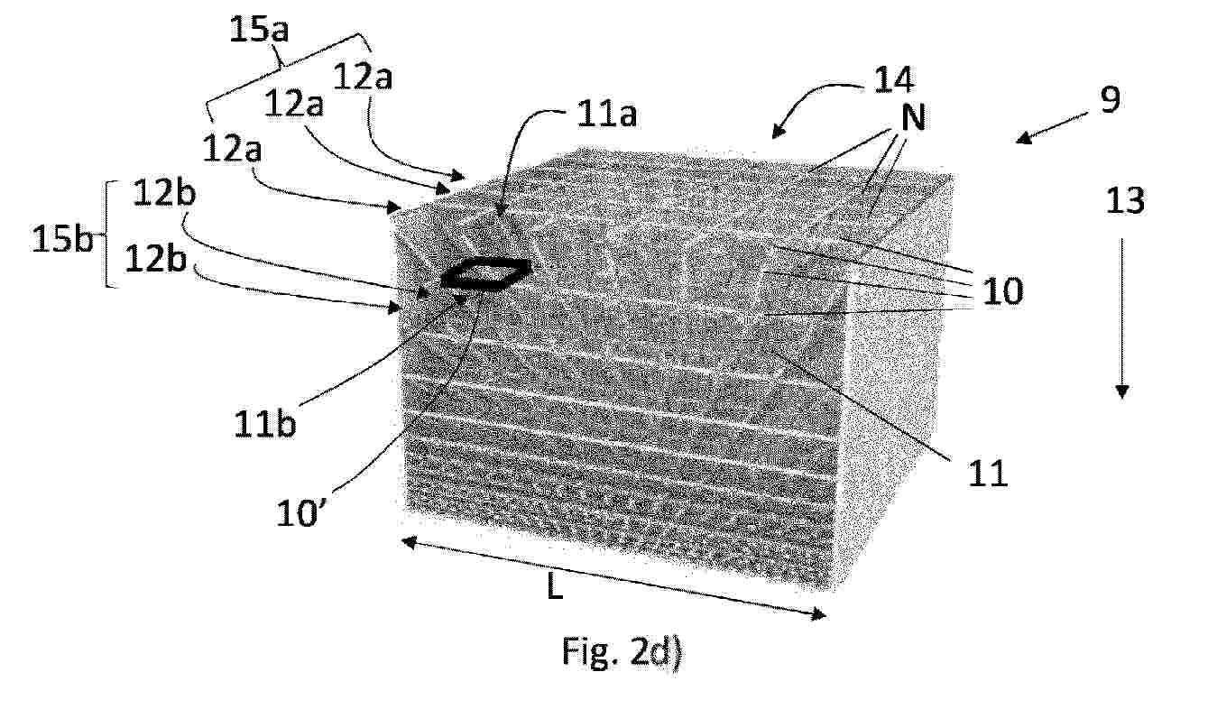
SYSTEM FOR PRODUCING ENERGY FROM SOLAR RADIATION

NºPublicación:  EP4702666A1 04/03/2026
Solicitante: 
CAP ENERGY [FR]
Cap Energy
WO_2024224028_PA

Resumen de: WO2024224028A1

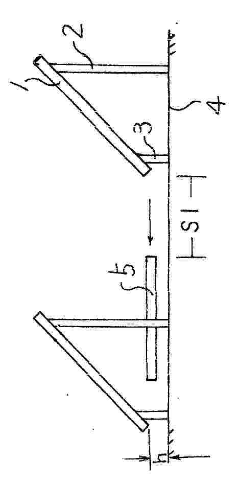
The present invention relates to a system (1) for producing electricity from solar radiation, comprising a support structure (2) and a plurality of photovoltaic modules (11a, 11b, 12a, 12b, 13a, 13c) supported by the support structure (2), characterised in that the photovoltaic modules (11a, 11b, 12a, 12b, 13a, 13c) are arranged at a plurality of levels (21, 22, 23) of the support structure (2) so as to be stacked substantially vertically, the distance between two consecutive levels of the plurality of levels (21, 22, 23) being such that the photovoltaic module or modules (11a, 11b, 12a, 12b, 13a, 13c) of one level (21, 22, 23) are never in the shadow of the module or modules (11a, 11b, 12a, 12b, 13a, 13c) of the immediately higher level (21, 22, 23).

WINDOW MODULE FOR THERMALLY REGULATING A BUILDING

NºPublicación:  EP4703657A1 04/03/2026
Solicitante: 
HYWIN GMBH [CH]
HyWin GmbH
EP_4703657_A1

Resumen de: EP4703657A1

Es wird ein Fenstermodul (1) zur thermischen Regulierung eines Gebäudes beschrieben, mit dem das Gebäude beheizt oder gekühlt werden kann. Dieses umfasst eine Außenverglasung (2) und eine Innenverglasung (3). Die Außenverglasung (2) weist einen kleineren Wärmedurchgangskoeffizient (U<sub>a</sub>) als die Innenverglasung (3) auf, um über die Innenverglasung (3) das Gebäudeinnere thermisch zu regulieren. Ein Luft-Flüssigkeit-Wärmetauscher (5) umfasst ein fluiddurchströmtes Kühl-/Heizelement mit einer Fluidleitung, in der ein Wärmetransportmedium geführt ist. Der Wärmetauscher (5) ist im Einbauzustand des Fenstermoduls (1) unten oder oben, horizontal liegend, in dem Zwischenraum (4) angeordnet ist, so dass er von Luft aus dem Zwischenraum (4) durchströmbar ist. Ein Lüfter (10) ist im Einbauzustand des Fenstermoduls (1) oben oder unten, horizontal liegend, in dem Zwischenraum (4) angeordnet, wobei durch den Lüfter (10) Luft durch den Wärmetauscher (5) geführt wird, um Wärme zwischen der Luft und dem Wärmetransportmedium auszutauschen und um die Luft in dem Zwischenraum (4) in einem Kreislauf zu führen. Ein in dem Zwischenraum (4) angeordnetes Trennelement (19) unterteilt den Zwischenraum (4) in einen inneren Zwischenraum (4I) und einen äußeren Zwischenraum (4A), um eine steigende und eine fallende Luftströmung in dem Zwischenraum (4) zu erzeugen. Eine steuerbar verstellbare Sonnenschutzvorrichtung (11) dient als Sonnenschutzfunktion, die in d

基于物联网的智能光热发电系统

NºPublicación:  CN121594545A 03/03/2026
Solicitante: 
淮阴工学院
CN_121594545_PA

Resumen de: CN121594545A

本发明涉及一种基于物联网的智能光热发电系统,包括:定日镜阵列模块,包括定日镜镜场、清洁单元、跟踪系统及光照强度传感器,用于太阳能采集与传递,反射并聚焦至集热接收器;塔式热处理装置,包括热接收器、多级导流散热通道及储能单元,用于光热转换,并在能量盈余时储存热能,在能量短缺时释放热能;发电系统,包括高温工质管路、热力循环设备及发电机,用于接收热能并发电,并结合储能单元补充能量;智能协同管控装置,包括物联网传感网络、数据感知层、智能决策层及执行层,用于通过传感器采集多源数据,智能决策层基于DRL‑AO算法生成控制策略,执行层下发指令至各模块,实现能量分配的动态优化。该系统能实现光热能量的高效采集、转化与存储。

空气能热水器控制方法、装置、空气能热水器及介质

NºPublicación:  CN121594521A 03/03/2026
Solicitante: 
佛山市顺德区美的电子科技有限公司广东美的制冷设备有限公司
CN_121594521_PA

Resumen de: CN121594521A

本发明公开了一种空气能热水器控制方法、装置、空气能热水器及介质,热水器包括热泵系统、电加热器、太阳能集热结构、内盘管以及水泵,其中,内盘管位于热水器的水箱内部,内盘管通过目标管路与太阳能集热结构连接,水泵设置在目标管路上,方法包括:若检测到热水器进入节能模式,获取水箱内部的第一温度;若第一温度小于预设温度,且第一温度满足水泵的启动条件,控制水泵启动,以使目标管路中的液体循环流动并通过内盘管对水箱中的水进行加热;若第一温度小于预设温度,且第一温度未满足水泵的启动条件,通过热泵系统或电加热器对水箱进行加热。本方案确保了空气能热水器的制热效果以及节能效果。

一种多热源热泵的智能协同加热控制方法及系统

NºPublicación:  CN121594422A 03/03/2026
Solicitante: 
蒋其云
CN_121594422_PA

Resumen de: CN121594422A

本发明公开了一种多热源热泵的智能协同加热控制方法及系统,本发明涉及建筑供热与热泵技术领域,包括:空气源热泵单元,其蒸发器采用水平叠放排列的翅片结构,且所述蒸发器设置于主机外侧以充分接收太阳辐射;太阳能增强单元,包括涂覆于所述翅片表面的高效太阳能吸收涂层,以及根据太阳辐照强度调节所述蒸发器运行状态的第一控制模块;结合多源协同控制策略,系统能够智能融合太阳能、空气能及电网能源,根据不同环境条件和用能需求自动选择最优能耗组合。该设计在提升能源综合利用效率的同时,增强了系统在不同气候条件下的适应性与运行可靠性,整体结构紧凑合理,降低了安装与维护复杂度。

一种井口光伏光热一体化供能系统及其优化方法

NºPublicación:  CN121602472A 03/03/2026
Solicitante: 
中国石油天然气股份有限公司
CN_121602472_PA

Resumen de: CN121602472A

本发明提供了一种井口光伏光热一体化供能系统及优化方法,涉及油气开采设备技术领域,该系统包括光伏光热一体化模块、储热系统、发电系统、辅助能源和控制器。光伏光热一体化模块由光伏发电板和集热器组成;储热系统通过热水箱和循环水管与井口用热负载连接;发电系统通过逆变器与井口用电负载连接。本发明还提供了系统的控制方法,通过实时监测光伏发电板和集热器温度、系统功耗等参数,智能控制系统的运行模式,确保系统稳定高效运行。此外,还提供了一种优化方法,通过对系统性能计算进行精细化修正,确定一体化装置的最佳规模,以实现系统低投资成本,同时满足稳定运行要求。本发明提升了系统空间利用率和能源利用率,达到了工程降本增效的目的。

太阳能和地热联产发电系统

NºPublicación:  CN121594418A 03/03/2026
Solicitante: 
中国华能集团清洁能源技术研究院有限公司聊城昌润国电热力有限公司
CN_121594418_PA

Resumen de: CN121594418A

本发明的太阳能和地热联产发电系统,包括:太阳能装置,太阳能装置包括集热器和蓄热水箱,蓄热水箱的换热出口通过第三管路与蓄热水箱的换热进口相连;发电机组,发电机组包括第一涡轮机和加热器,第一涡轮机的进口与第四管路相连,第一涡轮机的出口通过并联设置的第五管路和第六管路与第四管路的进口连通,第五管路通过第一换热器和第三管路相连;地热储能部,地热储能部包括生产井和注入井,生产井排出的地热水可通过第七管路通入注入井内,第七管路通过第二换热器与第六管路相连以便第七管路内的地热水可加热第六管路内的工质。因此,根据本发明的太阳能和地热联产发电系统便于发电、能耗低且对环境影响小。

太阳能利用系统

NºPublicación:  CN121594544A 03/03/2026
Solicitante: 
町起能源股份有限公司
CN_121594544_PA

Resumen de: US20260051846A1

A solar energy utilization system is provided with: a Perovskite solar cell part 12 that converts light energy of sunlight into electrical energy; a solar water heater heat-collection plate 14 that is disposed below the Perovskite solar cell part 12, and that collects heat obtained from the sunlight that has passed through the Perovskite solar cell part 12; a casing 20 for housing the Perovskite solar cell part 12 and the solar water heater heat-collection plate 14; a tempered glass part 16 that is provided within the casing 20, and on which the Perovskite solar cell part 12 is placed; and a flow path part 18 that is provided within the casing 20 in contact with the solar water heater heat-collection plate 14, and that allows fluid to flow to exchange heat collected by the solar water heater heat-collection plate 14.

HYBRID GREENHOUSE-TYPE DEHYDRATOR WITH SOLAR COLLECTOR AND BIOMASS BURNER

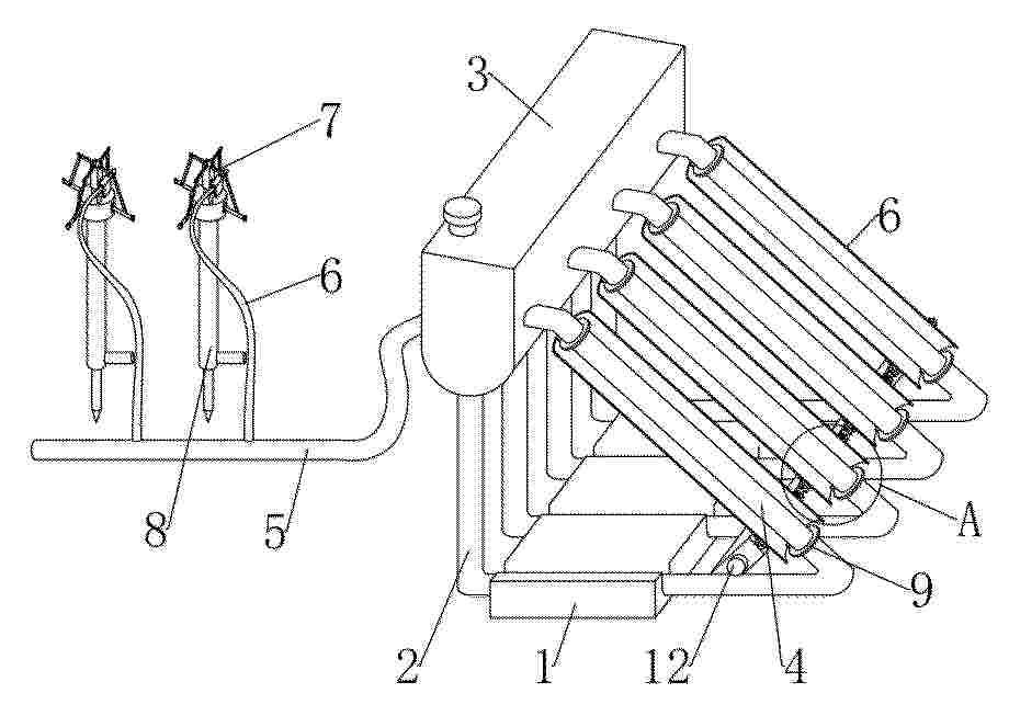
NºPublicación:  MX2025015386A 02/03/2026
Solicitante: 
ORLANDO VALDEZ MORA [MX]

Resumen de: MX2025015386A

The invention relates to a hybrid greenhouse-type dehydrator that combines thermal solar energy and heat generated by biomass for the continuous drying of agri-food products. The system comprises a covered enclosure supported by a greenhouse structure, within which an absorbent solar collector is integrated, a drying chamber with sliding trays, a metal exchanger duct connected to a double-chamber biomass burner, a thermal mass arranged on an insulator, and an environmental control and ventilation system based on temperature and humidity sensors. The hot air coming from the collector and the metal duct circulates through the drying chamber without contact with the combustion gases, allowing efficient, stable and harmless drying even under conditions of low solar radiation.

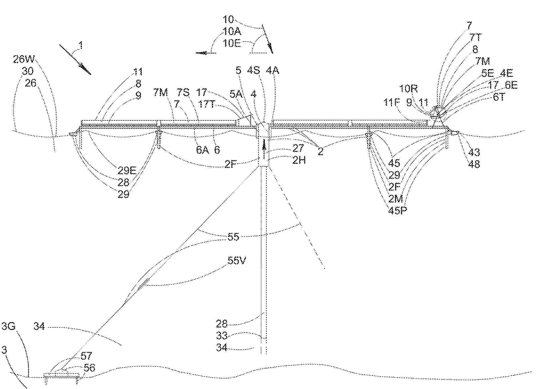
Modular Solar Concentrator Systems

NºPublicación:  CA3275804A1 01/03/2026
Solicitante: 
CHRISTOPHERNEWCOMBE [US]
EP_1000000_PA

Resumen de: EP1000000A1

The invention relates to an apparatus (1) for manufacturing green bricks from clay for the brick manufacturing industry, comprising a circulating conveyor (3) carrying mould containers combined to mould container parts (4), a reservoir (5) for clay arranged above the mould containers, means for carrying clay out of the reservoir (5) into the mould containers, means (9) for pressing and trimming clay in the mould containers, means (11) for supplying and placing take-off plates for the green bricks (13) and means for discharging green bricks released from the mould containers, characterized in that the apparatus further comprises means (22) for moving the mould container parts (4) filled with green bricks such that a protruding edge is formed on at least one side of the green bricks.

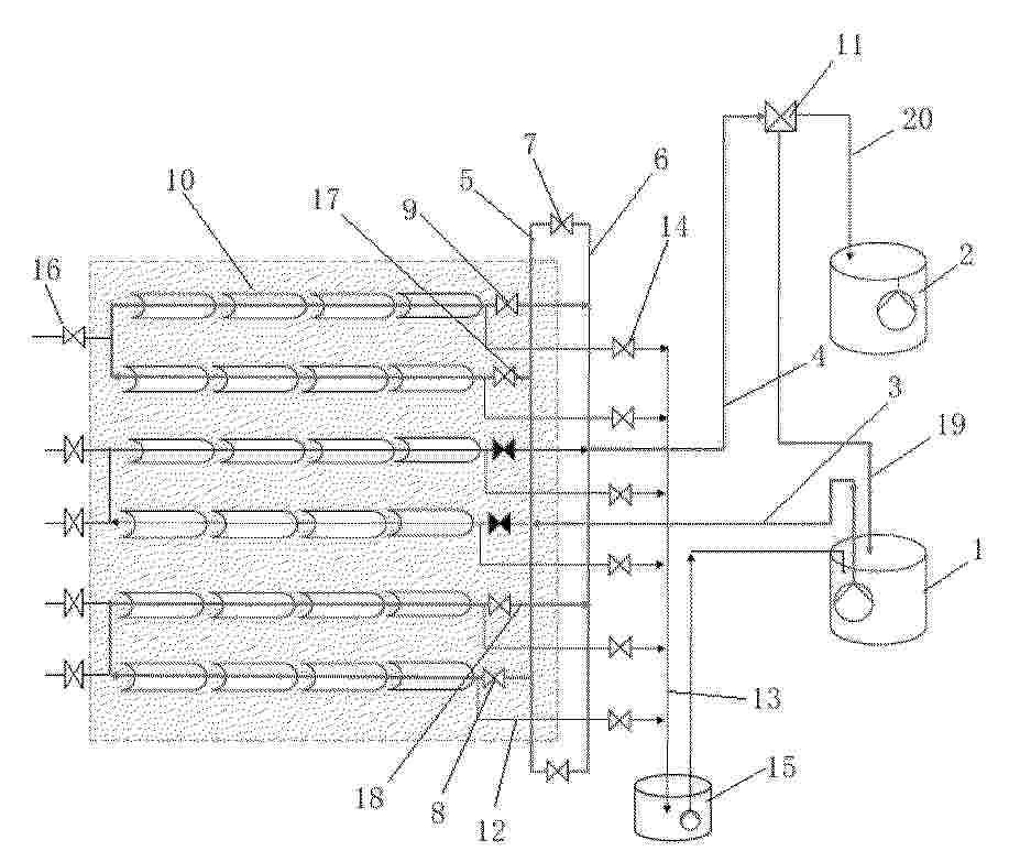
一种防止熔盐凝固的系统及方法

NºPublicación:  CN121576712A 27/02/2026
Solicitante: 
傲源(太仓)热能工程有限公司
CN_121576712_PA

Resumen de: CN121576712A

本发明提供一种防止熔盐凝固的系统及方法。所述系统用于太阳能热发电站的熔盐系统,熔盐系统包括冷熔盐罐、热熔盐罐、吸热器入口罐、冷熔盐管、热熔盐管、及熔盐泵,包括:内部加热单元,其包括在冷熔盐管内的第一内加热管;在热熔盐管内的第二内加热管;及在吸热器入口罐内的换热管,换热管分别与第一内加热管和第二内加热管连接;热源连接切换单元,其与内部加热单元连接,且被配置为连接至太阳能热发电站中的多个不同热源工质管路和回流工质管路,并能够进行多路切换,以选择性地将多个不同热源工质管路中的任一路引导流经内部加热单元后,汇入多个回流工质管路中对应的一路,从而利用热源工质的热量防止或消除熔盐的凝固。

蓄热型空气源热泵建筑供能系统的运行方式

NºPublicación:  CN121576635A 27/02/2026
Solicitante: 
中铁建设集团华北工程有限公司中铁建设集团有限公司
CN_121576635_PA

Resumen de: CN121576635A

本发明提供了一种蓄热型空气源热泵建筑供能系统的运行方式,该蓄热型空气源热泵建筑供能系统包括空气源热泵供暖侧循环回路、空气源热泵供热水侧循环回路、空气源热泵储能侧循环回路、储能方舱供热水循环回路、太阳能集热器循环回路、换热器储能侧循环回路、换热器供热水侧循环回路。本发明通过引入相变蓄热材料储能装置,可以将热量储存起来,在供能阶段释放,保证供能的稳定性。此外,结合太阳能集热器作为辅助热源,能够利用可再生能源补充空气源热泵的供能,提高系统整体能效。本发明将空气源热泵与太阳能集热器相结合具有高效节能、稳定供能等优点,对实现可持续发展具有重要意义。

Befestigungssystem für ein plattenförmiges Bauelement an einer Dachkonstruktion und Modul für ein Dach

NºPublicación:  DE102024123778A1 26/02/2026
Solicitante: 
BMI GROUP HOLDINGS UK LTD [GB]
BMI Group Holdings UK Limited
EP_4701070_PA

Resumen de: DE102024123778A1

Die Erfindung betrifft ein Befestigungssystem (1) zur Befestigung eines plattenförmiges Bauelements (2) an einer Dachkonstruktion (3), wobei das Befestigungssystem (1) profilierte Träger (4) umfasst, die zu mindestens einem das Bauelement (2) umschließenden Rahmen (5) verbindbar ausgestaltet sind, und wobei die profilierten Träger (4) einen firstseitigen Querträger (6) und einen firstseitigen Querträger (7) sowie zwei in First-Traufe-Richtung (FT) verlaufende Längsträger (8) umfassen, dadurch gekennzeichnet, dass der firstseitige Querträger (6) und der firstseitige Querträger (7) zur Ausbildung einer regensicheren Verbindung (9) ausgestaltet sind, so dass eine überdeckungsfreie Aneinanderreihung der plattenförmigen Bauelementen (2) in First-Traufe-Richtung (FT) erfolgt. Die Erfindung betrifft außerdem ein Modul (100) für ein Dach, insbesondere für ein Schrägdach, umfassend ein solches Befestigungssystem (1) und ein solches plattenförmiges Bauelement (2).

HEAT COLLECTION/HEATING UNIT AND POWER GENERATION UNIT USING HEAT COLLECTION/HEATING UNIT

NºPublicación:  WO2026042309A1 26/02/2026
Solicitante: 
NAKAMURA IKUO [JP]
\u4E2D\u6751\u3000\u90C1\u592B
WO_2026042309_PA

Resumen de: WO2026042309A1

The present invention addresses the problem of low-temperature heat such as solar heat, atmospheric heat, geothermal heat, wetland heat, river water heat, seawater heat, and various kinds of waste heat not being utilized effectively as an energy source. At least one kind of low-temperature heat from among solar heat, atmospheric heat, geothermal heat, wetland heat, river water heat, seawater heat, and various kinds of waste heat is collected in an outer case of a heat collection/heating unit, and the collected heat is radiated to an inner case through a vacuum blackbody concentrated radiation chamber. A heat medium is heated by heat exchange with heat radiated from the vacuum blackbody concentrated radiation chamber in a heat medium heat exchange flow passage, and the heat medium can be effectively utilized as electric power by power generation using a heat source and/or the heat collection/heating unit.

APPARATUS AND METHOD FOR HIGH SOLAR CONCENTRATION USING A FIELD OF TWISTING HELIOSTATS

Nº publicación: WO2026043846A1 26/02/2026

Solicitante:

ARIZONA BOARD OF REGENTS ON BEHALF OF THE UNIV OF ARIZONA [US]
ARIZONA BOARD OF REGENTS ON BEHALF OF THE UNIVERSITY OF ARIZONA

WO_2026043846_PA

Resumen de: WO2026043846A1

A solar energy apparatus includes a heat-exchange device that includes a receiving surface and a field of twisting heliostats arranged such that each twisting heliostat of the field of twisting heliostats reflects a corresponding focused disc of sunlight onto the receiving surface. The receiving surface is arranged substantially horizontally with respect to the field of twisting heliostats and above the field of twisting heliostats. Each of the twisting heliostat includes a controllable mechanical assembly configured to provide selective shape-change of a reflecting surface of each twisting heliostat so as to maintain a focus of the corresponding focused disc of sunlight as the sun changes position in the sky. The field of twisting heliostats subtends a maximum 140-degree conical angle to a point proximate a center of the receiving surface, and the corresponding focused disc of each twisting heliostat substantially coincides to form a substantially single focused disc of concentrated sunlight on the receiving surface.

traducir