Ministerio de Industria, Turismo y Comercio LogoMinisterior
 

Alerta

Resultados 179 resultados
LastUpdate Última actualización 26/10/2025 [06:47:00]
pdfxls
Solicitudes publicadas en los últimos 60 días / Applications published in the last 60 days
previousPage Resultados 75 a 100 de 179 nextPage  

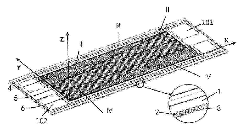
Módulo fotovoltaico semitranslúcido de generación de electricidad e iluminación, elemento arquitectónico que lo comprende y proceso de fabricación

NºPublicación:  ES3037284A1 30/09/2025
Solicitante: 
UNIV POLITECNICA DE MADRID [ES]
Universidad Polit\u00E9cnica de Madrid

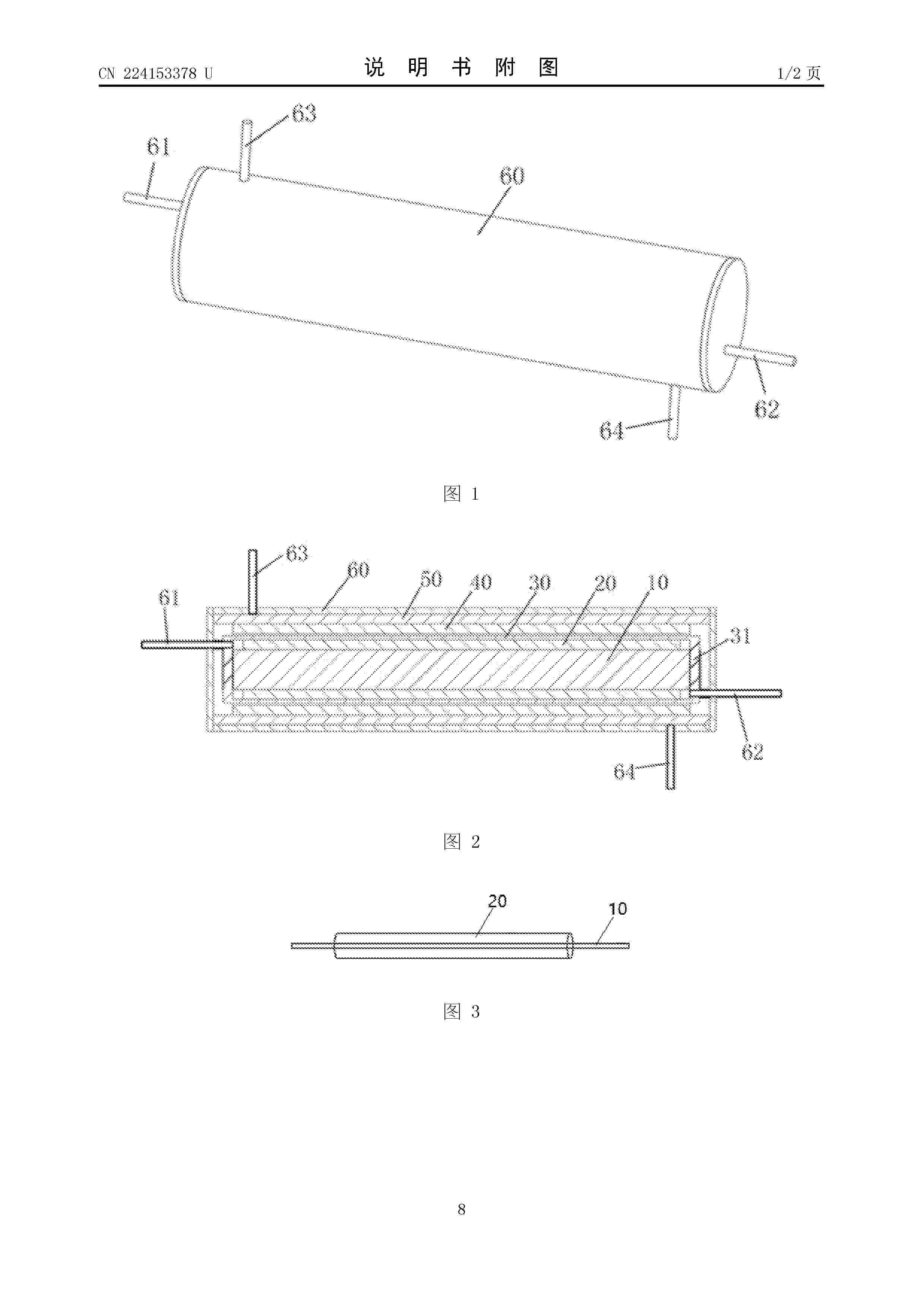
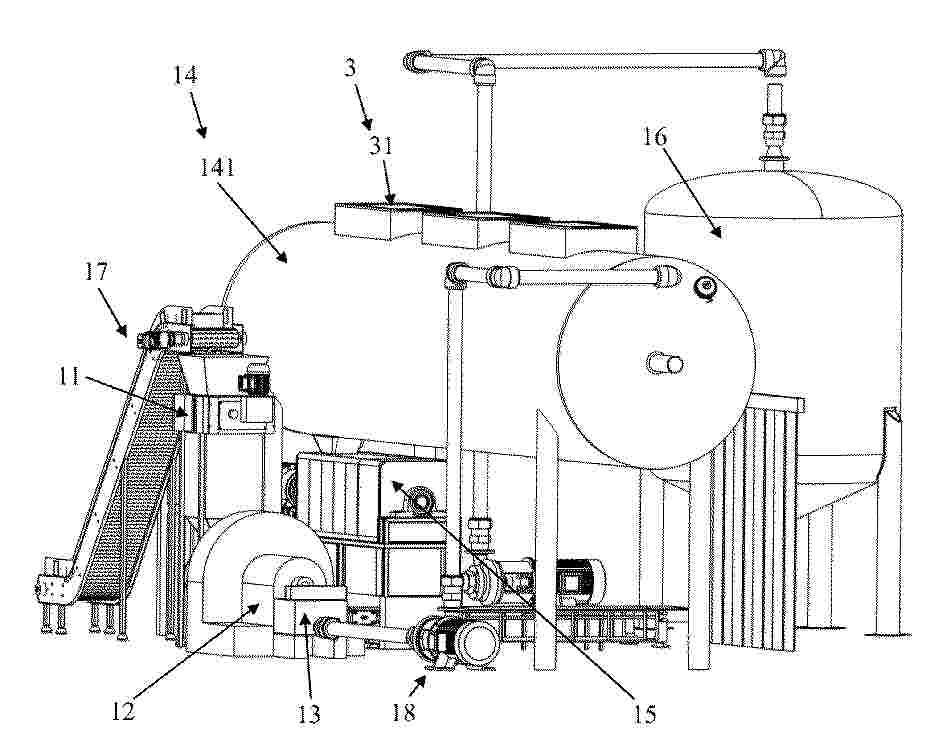
一种利用废水果制备有机产品的方法及设备

NºPublicación:  CN120717824A 30/09/2025
Solicitante: 
成都金嵘智能装备技术有限公司
CN_120717824_PA

Resumen de: CN120717824A

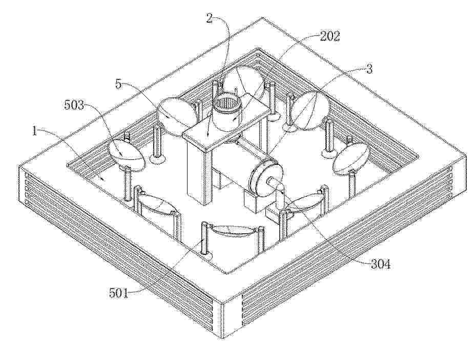
本发明公开了一种用废水果制备有机产品的方法及设备,解决如何充分利用自然气候条件来控制发酵温度温度,从而降低能源消耗的技术问题。包括:破碎步骤,即将废水果用破碎机破碎为破碎物料;磨浆步骤,即将破碎物料用磨浆机研磨成浆料;混料步骤,即用混料装置向浆料中添加并混合菌种;发酵步骤,即用发酵器对添加有菌种的浆料进行发酵得到发酵产物;固液分离步骤,即对发酵产物用固液分离器分离得到固体产品和液体产品;破碎机、磨浆机、混料装置、发酵器和固液分离器串联形成自动流水线,该自动流水线整体布置在一个保温围护结构中;发酵器以及保温围护结构上设有太阳光能收集结构,太阳光能收集结构用于将太阳光能提供给发酵器的发酵腔中。

一种基于双腔体排热的轻钢别墅节能墙体结构

NºPublicación:  CN120701056A 26/09/2025
Solicitante: 
重庆互冠建设有限公司
CN_120701056_PA

Resumen de: CN120701056A

本发明公开了一种基于双腔体排热的轻钢别墅节能墙体结构,涉及建筑工程技术领域。该基于双腔体排热的轻钢别墅节能墙体结构,包括轻钢架,轻钢架有两个且呈前后对称设置,一个轻钢架的后侧外壁固定安装有隔音板,两个轻钢架之间固定安装有防火板,另一个隔音板的前侧外壁固定安装有防水板,还包括固定安装于隔音板与防火板上的导热管。该基于双腔体排热的轻钢别墅节能墙体结构,通过抽风机与通风组件的配合使用,可以驱使空气在腔体与室外之间循环流通,在夏季时,能够避免腔体内的热量通过墙体持续传导至室内,保障室内凉爽,在冬季时,通过导热管,可以将腔体内的热量导入室内,增加室内温度,能够降低加热器用电消耗,实现节能减排。

一种太阳能管内胆螺旋加温结构及系统

NºPublicación:  CN120702111A 26/09/2025
Solicitante: 
张立权
CN_120702111_PA

Resumen de: CN120702111A

本发明公开了一种太阳能管内胆螺旋加温结构及系统,所述太阳能管内胆螺旋加温结构,包括内胆管与螺旋导热管,其中:内胆管设有若干且其呈间隔排列于支架上并形成模块化内胆阵列,每一内胆管的上、下两端设置密封圈,每一内胆管内侧均设置螺旋导热管,螺旋导热管为铝管或铜管经卷管设备卷绕成的螺旋结构,螺旋导热管的螺径与内胆管的内径适配;内胆管外表面喷涂纳米陶瓷涂层,螺旋导热管内填充有导热工质,导热工质为导热油。本发明通过螺旋加温结构与系统集成创新,实现了太阳能利用的高效化、紧凑化与智能化,在提升加温速度与转换效率的同时,显著降低系统成本与能耗。

一种同时利用空气能和太阳能的热泵

NºPublicación:  CN120702100A 26/09/2025
Solicitante: 
江苏慧朗能源科技有限公司
CN_120702100_PA

Resumen de: CN120702100A

本发明公开了一种同时利用空气能和太阳能的热泵,包括空气能太阳能一体化蒸发器、压缩机、冷凝器、节流装置以及多个平面反射镜;所述空气能太阳能一体化蒸发器分别与节流装置的液相出口和压缩机的吸气口相连,压缩机的出气口和节流装置的另一侧与冷凝器相连。本发明提供的一种同时利用空气能和太阳能的热泵,可以替代燃煤、燃油等产品制造热水,有效降低了有害气体和烟尘的排放,保护生态、友好环境;双吸型热泵机组利用洁净、环保、可再生资源制造热水,COP值高,不仅可以替代传统制热水的煤、油等高价、不可再生资源,本发明之同类产品而言更加节约使用成本,达到资源综合利用率高,节能降耗的目的。

太阳能与燃气联合循环制热系统

NºPublicación:  CN120701957A 26/09/2025
Solicitante: 
国家能源投资集团有限责任公司北京低碳清洁能源研究院
CN_120701957_PA

Resumen de: CN120701957A

本公开涉及一种太阳能与燃气联合循环制热系统,包括太阳能集热系统和热力发电给水加热系统,其中,所述太阳能集热系统包括太阳能换热回路和太阳能储热回路,所述热力发电给水加热系统包括热力发电给水换热回路和热力发电给水放热回路,所述太阳能换热回路与所述热力发电给水换热回路通过高温换热装置连接,所述太阳能储热回路与所述热力发电给水放热回路通过高温固体储放热装置连接,所述高温换热装置与所述高温固体储放热装置并联连接。这样,采用太阳能集热系统和热力发电给水加热系统的耦合,可利用太阳能对热力系统全天补汽,提高太阳能利用效率,进一步提高了联合循环热效率。

一种熔盐塔式热发电系统用加热器、热发电系统及加热器安装方法

NºPublicación:  CN120702110A 26/09/2025
Solicitante: 
青岛华丰伟业电力科技工程有限公司
CN_120702110_PA

Resumen de: CN120702110A

本发明属于熔盐塔式热发电技术领域,具体公开一种熔盐塔式热发电系统用加热器、热发电系统及加热器安装方法,加热器包括安装框架,安装框架内设置有电加热件,内部型腔划分为靠近吸热单元一侧的加热腔与靠近支撑架一侧的隔热腔,电加热件设置于加热腔内,隔热腔填充保温棉。熔盐塔式热发电系统在吸热塔支撑架与吸热单元之间设置有上述加热器,用于对吸热器低温区域定向补热。安装方法通过结构解体与定位方式,实现加热器的高效嵌装与温控接入。该方案适应高温高密度光热环境,提升系统预热效率与温场均匀性,增强系统运行的可靠性与经济性。

一种光-电催化氧化偶联系统及光-电催化氧化方法

NºPublicación:  CN120700507A 26/09/2025
Solicitante: 
中国三峡新能源(集团)股份有限公司
CN_120700507_PA

Resumen de: CN120700507A

本发明涉及光电催化技术领域,尤其涉及一种光‑电催化氧化偶联系统及光‑电催化氧化方法,本发明提供的光‑电催化氧化偶联系统包括槽式光热单元、发电单元和光‑电氧化偶联单元,三者协同作用利用光能和电能进行光‑电催化氧化反应,能够有效增强阳极有机合成和阴极产氢的动力学,利用本发明提供的光‑电催化氧化偶联系统进行5‑羟甲基糠醛的光‑电催化能够选择性氧化生成2,5‑呋喃二羧酸,同时实现高效的氢能产出。

一种高效热交换的光热发电装置

NºPublicación:  CN120702109A 26/09/2025
Solicitante: 
武汉理工大学三亚科教创新园
CN_120702109_PA

Resumen de: CN120702109A

本发明涉及太阳能热发电技术领域,公开了一种高效热交换的光热发电装置,包括底板,所述底板上部固定安装有吸热机构,所述吸热机构包括吸热组件和辅助组件,其用于将热量进行吸收,所述底板上部还固定安装有支撑进气机构,其用于对热交换装置进行支撑,所述支撑进气机构内部固定安装有热交换机构,所述热交换机构包括流通组件、分散组件和出气组件,其用于对两种流体介质进行热交换处理,并对热交换后的流体进行储存,所述底板上部一周设置有多个反射机构,其用于对太阳光进行反射,将气对准支撑进气机构进行收集。通过两个电机驱动反射镜精准追踪太阳方位,位移传感器实时监测角度,形成环形聚光阵列,显著提升光能捕获范围和密度。

一种聚光光伏光热一体化供能系统及其控制方法

NºPublicación:  CN120702108A 26/09/2025
Solicitante: 
中石油深圳新能源研究院有限公司中国石油天然气股份有限公司
CN_120702108_PA

Resumen de: CN120702108A

本发明公开了一种聚光光伏光热一体化供能系统及其控制方法,涉及太阳能供能技术领域,本发明提出的聚光光伏光热一体化供能系统包括太阳能接收装置、换热器、供热管路、离心器、稀工质容器、浓工质容器、主管路、第一支路以及第二支路,供热管路与换热器的蒸发侧连接;太阳能接收装置包括聚光透镜、集热透光管以及光伏组件,聚光透镜与光伏组件分别位于集热透光管的相对的两侧;集热透光管和换热器的冷凝侧依次设于主管路上,主管路的靠近换热器的一端与离心器连接;第一支路依次连接离心器、稀工质容器以及主管路;第二支路依次连接离心器、浓工质容器以及主管路;导热工质为由固体颗粒和液体基质混合形成的固液两相流体。

SYSTEMS FOR SOLAR PANEL MOUNTING

NºPublicación:  US2025300594A1 25/09/2025
Solicitante: 
ERIKSSON AARON [US]
Eriksson Aaron
US_2022393635_PA

Resumen de: US2025300594A1

Systems and methods for mounting solar panels include a curb assembly coupled to a top surface of a roof. An end of a solar panel rests on a portion of the assembly. An astragal is located with a portion of the astragal extending over the edge of the solar panel. A fastener is engaged through the astragal and the curb assembly such that a portion of the astragal contacts and compressively engages the top surface of the supported solar panel edge, whereby the solar panel is mounted to the roof. Moreover, systems and methods cleaning solar panels of a solar panel system installed on an exterior surface are also described.

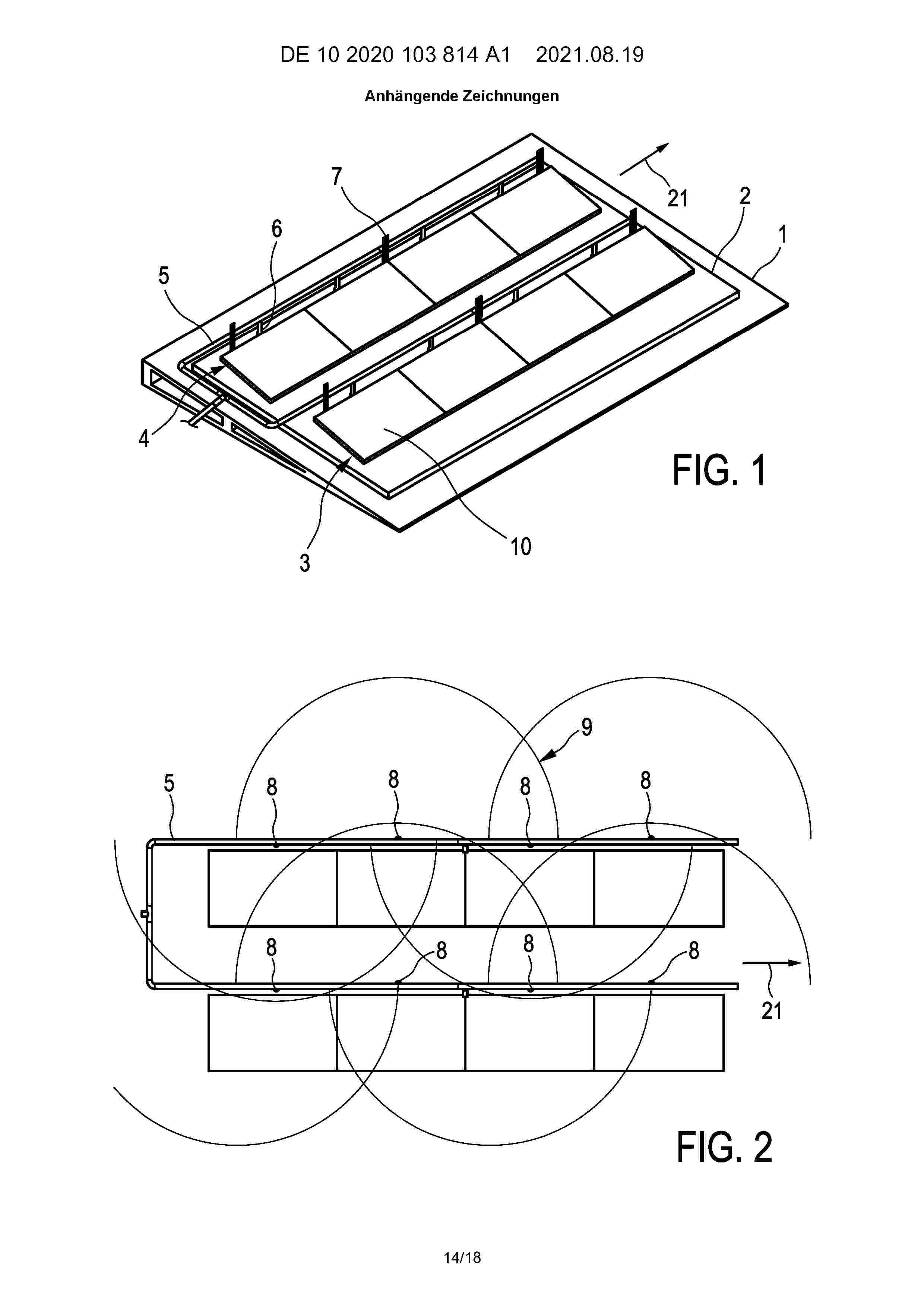
FIRE EXTINGUISHING SYSTEM FOR A ROOF WITH A SOLAR INSTALLATION

NºPublicación:  US2025295943A1 25/09/2025
Solicitante: 
MINIMAX VIKING RES & DEVELOPMENT GMBH [DE]
Minimax Viking Research & Development GmbH
DE_102020103814_A1

Resumen de: US2025295943A1

The invention concerns a fire extinguishing system for a roof with a solar installation, wherein the fire extinguishing system comprises an extinguishing apparatus with a plurality of groups of extinguishing agent outlets (8, 108) for discharging an extinguishing agent on the roof. Each group of extinguishing agent outlets (8, 108) is respectively assigned to a spatial extinguishing area (22, 23), wherein the extinguishing apparatus is configured such that extinguishing agent is dischargeable by means of extinguishing agent outlets (8) of a group independently of a discharging of the extinguishing agent by means of extinguishing agent outlets (108) of another group, and wherein at least two extinguishing areas (22, 23) overlap. The system furthermore comprises a detection apparatus (11) configured to detect, as a detection location, a location where a fire has occurred or is likely to occur.

SHELL-AND-TUBE REACTOR AND HIGH-TEMPERATURE REDOX PROCESS

NºPublicación:  US2025296068A1 25/09/2025
Solicitante: 
ENI S P A [IT]
SYNHELION SA [CH]
ENI S.P.A,
SYNHELION SA
CN_119486986_PA

Resumen de: US2025296068A1

There is a high-temperature tube bundle reactor built from material derived from metal oxides such as alumina-zirconia. The heat exchange surfaces of the reactor have a specific surface finish, and the bulk matrix of the material of the various components of the reactor has a specific grain, pore size and porosity characteristics. There is also a high-temperature redox process using the reactor.

HEAT EXCHANGER ASSEMBLY

NºPublicación:  US2025297782A1 25/09/2025
Solicitante: 
GENERAL ELECTRIC COMPANY [US]
General Electric Company
EP_4621307_PA

Resumen de: US2025297782A1

A heat exchanger assembly includes a first stage heat exchange section defining one or more intakes for receiving a fluid. The first stage heat exchange section includes one or more preheater elements defining one or more preheat flowpaths extending radially inward from the one or more intakes with respect to a centrally disposed axis of the heat exchanger assembly. The one or more preheater elements include one or more guide vanes configured to guide a flow of the fluid in a spiral path from the one or more intakes toward the centrally disposed axis. A centrally disposed second stage heat exchange section is fluidly connected to the one or more preheat flowpaths to receive the fluid from the one or more preheat flowpaths.

HEAT EXCHANGER ASSEMBLY

NºPublicación:  US2025297781A1 25/09/2025
Solicitante: 
GENERAL ELECTRIC COMPANY [US]
General Electric Company
EP_4621308_PA

Resumen de: US2025297781A1

A heat exchanger assembly includes an absorber element defining an axial flowpath for a fluid extending along an axis. The absorber element includes an outer support wall and one or more support members extending radially inward from the outer support wall with respect to the axis. The heat exchanger assembly also includes one or more heat exchange elements floatably coupled to the one or more support members where the one or more heat exchange elements extend along the axial flowpath.

HEAT EXCHANGER ASSEMBLY

NºPublicación:  US2025297783A1 25/09/2025
Solicitante: 
GENERAL ELECTRIC COMPANY [US]
General Electric Company
EP_4621309_PA

Resumen de: US2025297783A1

A heat exchanger assembly includes a first stage heat exchange section defining one or more intakes for receiving a fluid. The first stage heat exchange section includes one or more preheater elements radially insertable into the first stage heat exchange section with respect to a centrally disposed axis of the heat exchanger assembly. The preheater elements define one or more preheat flowpaths extending radially inward from the intakes. The preheater elements transfer thermal energy to or from the fluid as the fluid flows from the intakes through the preheat flowpaths. A centrally disposed second stage heat exchange section defines an axial flowpath that is fluidly connected to the preheat flowpaths to receive the fluid from the preheat flowpaths. The second stage heat exchange section transfers thermal energy to or from the fluid as the fluid flows through the axial flowpath.

System and method for visual detection and measurement of heliostat mirror soiling

NºPublicación:  AU2025201628A1 25/09/2025
Solicitante: 
HELIOGEN HOLDINGS INC
Heliogen Holdings, Inc
AU_2025201628_A1

Resumen de: AU2025201628A1

A device may include one or more cameras arranged relative to the heliostat field so that heliostats in the heliostat field are in a field of view of the one or more cameras, the one or more cameras operable to capture an image of the heliostat field. A device may include a processor configured to: receive the captured image, detect in the captured image one or more soiled heliostat mirrors in the heliostat field; and determine a level of soiling of said one or more soiled heliostat mirrors in the heliostat field. A device may include one or more cameras arranged relative to the heliostat field SO that heliostats in the heliostat field are in a field of view of the one or more cameras, the one or more cameras operable to capture an image of the heliostat field. A device may include a processor configured to: receive the captured image, detect in the captured image one or more soiled heliostat mirrors in the heliostat field; and determine a level of soiling of said one or more soiled heliostat mirrors in the heliostat field. ar d e v i c e m a y i n c l u d e o n e o r m o r e c a m e r a s a r r a n g e d r e l a t i v e t o t h e h e l i o s t a t f i e l d s o t h a t h e l i o s t a t s i n t h e h e l i o s t a t f i e l d a r e i n a f i e l d o f v i e w o f t h e o n e o r m o r e c a m e r a s , t h e o n e o r a r m o r e c a m e r a s o p e r a b l e t o c a p t u r e a n i m a g e o f t h e h e l i o s t a t f i e l d d e v i c e m a y i n c l u d e a p r o c e s s

HEAT EXCHANGER ASSEMBLY

NºPublicación:  EP4621309A1 24/09/2025
Solicitante: 
GEN ELECTRIC [US]
General Electric Company
EP_4621309_PA

Resumen de: EP4621309A1

A heat exchanger assembly (8) includes a first stage heat exchange section (31) defining one or more intakes (28, 212) for receiving a fluid. The first stage heat exchange section (31) includes one or more preheater elements (94, 210) radially insertable into the first stage heat exchange section (31) with respect to a centrally disposed axis (20) of the heat exchanger assembly (8). The preheater elements (94, 210) define one or more preheat flowpaths (42, 214) extending radially inward from the intakes (28, 212). The preheater elements (94, 210) transfer thermal energy to or from the fluid as the fluid flows from the intakes (28, 212) through the preheat flowpaths (42, 214). A centrally disposed second stage heat exchange section (33) defines an axial flowpath (62) that is fluidly connected to the preheat flowpaths (42, 214) to receive the fluid from the preheat flowpaths (42, 214). The second stage heat exchange section (33) transfers thermal energy to or from the fluid as the fluid flows through the axial flowpath (62).

STRUCTURE FOR SUPPORTING PHOTOVOLTAIC SOLAR PANELS AND ASSEMBLY METHOD

NºPublicación:  EP4621310A1 24/09/2025
Solicitante: 
AEROPUERTOS OBRA CIVIL S A [ES]
AEROPUERTOS OBRA CIVIL, S.A
EP_4621310_PA

Resumen de: EP4621310A1

The present invention relates to the definition of a tensile funicular structure for arranging tables of photovoltaic solar panels and to a method for assembling or installing same.

HEAT EXCHANGER ASSEMBLY

NºPublicación:  EP4621308A1 24/09/2025
Solicitante: 
GEN ELECTRIC [US]
General Electric Company
EP_4621308_PA

Resumen de: EP4621308A1

A heat exchanger assembly (8) includes an absorber element (60) defining an axial flowpath (62) for a fluid extending along an axis (20). The absorber element (60) includes an outer support wall (182) and one or more support members (184) extending radially inward from the outer support wall (182) with respect to the axis (20). The heat exchanger assembly (8) also includes one or more heat exchange elements (188) floatably coupled to the one or more support members (184) where the one or more heat exchange elements (188) extend along the axial flowpath.

HEAT EXCHANGER ASSEMBLY

NºPublicación:  EP4621307A1 24/09/2025
Solicitante: 
GEN ELECTRIC [US]
General Electric Company
EP_4621307_PA

Resumen de: EP4621307A1

A heat exchanger assembly (8) includes a first stage heat exchange section (31) defining one or more intakes (212) for receiving a fluid. The first stage heat exchange section (31) includes one or more preheater elements (210) defining one or more preheat flowpaths (214) extending radially inward from the one or more intakes (212) with respect to a centrally disposed axis (20) of the heat exchanger assembly (8). The one or more preheater elements (210) include one or more guide vanes (218, 220) configured to guide a flow of the fluid in a spiral path from the one or more intakes (212) toward the centrally disposed axis (20). A centrally disposed second stage heat exchange section (33) is fluidly connected to the one or more preheat flowpaths (214) to receive the fluid from the one or more preheat flowpaths (214).

一种集成混合储能的风光火储联合发电系统及方法

NºPublicación:  CN120684287A 23/09/2025
Solicitante: 
中国电力工程顾问集团有限公司
CN_120684287_PA

Resumen de: CN120684287A

本发明涉及机组储能调峰发电技术领域,尤其涉及一种集成混合储能的风光火储联合发电系统及方法。风光火储联合发电系统与电网连接,包括蒸汽动力循环、太阳能集热、熔盐储热、先进绝热压缩空气储能、光伏及风力六大子系统。各子系统分工明确:蒸汽动力循环提供主蒸汽热能以及供应电能,太阳能集热转化太阳能,熔盐储热调节能量,压缩空气储能实现能量双向转换,光伏和风力发电供应电能。系统通过六个阀门组件控制能量流向,开启或关闭特定阀门,即可切换储能、释能模式,灵活调配能源,提升可再生能源消纳能力,保障电网稳定运行。

耦合热泵、串级压缩、多罐熔盐的卡诺电池系统及方法

NºPublicación:  CN120684286A 23/09/2025
Solicitante: 
华电科工股份有限公司
CN_120684286_PA

Resumen de: CN120684286A

本发明公开了耦合热泵、串级压缩、多罐熔盐的卡诺电池系统,包括发电机,所述发电机连接蒸汽朗肯循环单元,所述蒸汽朗肯循环单元上依次连接有双盐种多罐储热单元和布雷顿热泵循环单元,同时还公开了系统的控制方法。本发明通过合理设计系统结构,改造现有卡诺电池系统的结构,在电网供电低谷时,将多余的电转化为热储存,在电网供电高峰时,将储存的热转化为电释放出来,此过程中,对热泵侧冷源空气进行供热,可以更好的使用环境热,使得布雷顿热泵循环的效率更高,整体的系统效率增大,使系统得以改进。与此同时对热泵侧储热进行多级压缩串联改变,所产生的热更多,使得布雷顿热泵循环的效率更高,整体的系统效率增大。

一种结合太阳能储热与建筑改造的供暖方法、装置及系统

NºPublicación:  CN120684740A 23/09/2025
Solicitante: 
华北电力大学(保定)
CN_120684740_PA

Resumen de: CN120684740A

本发明涉及热能储存供暖技术领域,提供一种结合太阳能储热与建筑改造的供暖方法、装置及系统,包括在建筑外墙结构中设置蓄热墙体,增强建筑热惯性以减少供暖负荷;通过太阳能集热单元在昼间收集热量,优先存储于相变储热单元中,并基于导热油温度阈值控制能量分配;基于夜间分时电价策略,通过加热单元在非高峰时段对相变储热单元补充热量,维持储热温度不低于40℃;通过多回路温控单元动态调节供暖回路,当建筑室内温度低于20℃时,优先释放相变潜热,当显热储备不足时触发加热单元辅助供热;提高太阳能利用率,延长室内采暖时间,提供更稳定的能量供给、更高的太阳能占比以及更少的运行费用,在小型住宅的储热系统中具有广阔的应用前景。

浮动式太阳能生产装置

Nº publicación: CN120693487A 23/09/2025

Solicitante:

盖尔·克罗肯

CN_120693487_PA

Resumen de: AU2023397954A1

Floating device for solar energy production comprising a plurality of connected solar panels (31) arranged at the surface of a polyhedron structure (11) with a top end (12) and a bottom end (13) defined by a frame structure av pipe elements (14) connected to one another at nodes (15) to form polygonal areas (16) constituing the areas at the suraface of the polyhedron structure (11) in which the solar panels (31) are mounted. Within the interior of said polyhedron structure(11), a central buoyancy body (20) is arranged in a manner allowing vertical displacement thereof.

traducir