Ministerio de Industria, Turismo y Comercio LogoMinisterior
 

Alerta

Resultados 468 resultados
LastUpdate Última actualización 28/12/2025 [06:47:00]
pdfxls
Solicitudes publicadas en los últimos 15 días / Applications published in the last 15 days
Resultados 1 a 468  

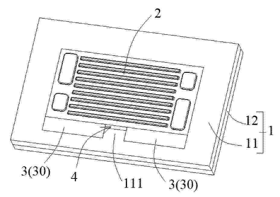
一种自组装三相异质结构的电池阴极材料及其制备方法与应用

NºPublicación:  CN121215782A 26/12/2025
Solicitante: 
江苏科技大学江苏科技大学海洋装备研究院
CN_121215782_PA

Resumen de: CN121215782A

本发明公开了一种自组装三相异质结构的电池阴极材料及其制备方法与应用,电池阴极材料,其化学式为BaxFe0.8Ni0.2O3‑δ,1≤x≤1.2,δ为氧空位含量,0≤δ≤1。其制备方法包括以下步骤:按照化学计量比,分别称取Ba前驱体、Fe前驱体、Ni前驱体,加入到去离子水中搅拌至溶解,先加入乙二胺四乙酸,再加入柠檬酸,再加氨水调节溶液pH至6~9,搅拌至形成凝胶;将凝胶烘干,得到前驱体;将前驱体研磨后煅烧。该自组装三相异质结构的电池阴极材料能在质子陶瓷燃料电池中应用。本发明调控Ba含量能够提高质子陶瓷燃料电池的电化学性能,减小阴极材料的阻抗,同时提高阴极材料的热循环稳定性,低温下ORR活性好。

一种液流电池铋-氧化铋团簇复合电极及其制备方法和应用

NºPublicación:  CN121215774A 26/12/2025
Solicitante: 
盐城工学院
CN_121215774_PA

Resumen de: CN121215774A

本发明公开了一种液流电池铋‑氧化铋团簇复合电极及其制备方法和应用,属于液流电池技术领域。所述复合电极通过在碳毡基底上负载直径约5 nm的Bi‑Bi2O3团簇构成。制备方法包括:对碳毡基底进行预处理;采用团簇束流沉积系统在碳毡上沉积铋团簇,控制真空度、气流参数及沉积条件;最后通过热氧化处理将部分Bi团簇转化为Bi2O3团簇。本发明通过物理沉积与热氧化相结合,实现了原子尺度结构的精准控制,制备的Bi‑Bi2O3团簇纯度高、分布均匀、与基底结合牢固。将其用作全钒液流电池的正、负极材料,可有效抑制析氢副反应,提高电池综合性能,库伦效率、电压效率、能量效率均提升显著,且具有良好的循环稳定性。

一种用于监测电极电位的圆形结构参比电池

NºPublicación:  CN121215802A 26/12/2025
Solicitante: 
液流储能科技有限公司
CN_121215802_PA

Resumen de: CN121215802A

本申请涉及全钒液流电池的技术领域,尤其是涉及一种用于监测电极电位的圆形结构参比电池,包括电化学单元及两个圆形单元。电化学单元包括质子交换膜及对称设置在质子交换膜两侧的电极组件;两个圆形单元对称设置在质子交换膜的两侧,圆形单元与质子交换膜之间形成有封闭的电极腔室,电极组件设置在电极腔室内,圆形单元上设有多个沿周向均布的进液孔组,多个进液孔组与电极腔室的周缘连通;圆形单元上设置有出液组件,出液组件连通于电极腔室的中心区域,出液组件的一端延伸出圆形单元,电解液经过多个进液孔组从电极腔室的周缘区域进入,并向电极腔室的中心区域径向流动后,从出液组件流出。本申请具有提供均匀流场、确保信号稳定可靠的效果。

用于对燃料电池进行调整的方法及其用途

NºPublicación:  CN121219871A 26/12/2025
Solicitante: 
西蒙弗雷泽大学
CN_121219871_PA

Resumen de: WO2024197417A1

A method of conditioning a fuel cell having a membrane electrode assembly (MEA) as well as associated use and fuel cell. The MEA comprises a hydrocarbon-based ionomer catalyst layer. The conditioning process include reducing the oxidant supplied to the cathode side of the MEA either via oxygen cutoff and/or via inert gas purging, while maintaining a current or voltage generated by the fuel cell until either a time condition or a voltage condition is met. The conditioning process according to aspects of the present disclosure is advantageous not only because it provides a solution for the type of MEA that is difficult to condition using conventional approaches, but also because it can activate this type of MEA in an exceptionally short time and at large scale, and allows automated operation to mitigate against human error, both of which can significantly reduce fuel cell manufacturing/operating costs.

一种燃料电池膜电极CCM的连续制备方法

NºPublicación:  CN121215777A 26/12/2025
Solicitante: 
浙江天能氢能源科技有限公司
CN_121215777_PA

Resumen de: CN121215777A

本发明公开了一种燃料电池膜电极CCM的连续制备方法,属于燃料电池膜电极领域。本发明在CCM制备前,先将两层边框膜与质子膜贴合好后形成密封组件,再在边框膜两侧各复合一层留有有效区域窗口的保护膜后形成质子膜边框膜保护膜三合一质子膜再进行收卷,改善喷涂过程中催化层涂覆错位,解决催化剂浆料溅射污染问题;本发明在CCM的制备时,在三合一质子膜进入喷涂区域前,增加预热区,改善质子膜因环境湿度变化引起的变形,避免在传送过程中出现剐蹭。

全钒液流电池正极电解液添加剂及制备方法、正极电解液及应用

NºPublicación:  CN121215821A 26/12/2025
Solicitante: 
液流储能科技有限公司
CN_121215821_PA

Resumen de: CN121215821A

本申请涉及全钒液流电池正极电解液添加剂及制备方法、正极电解液及应用,涉及全钒液流电池电解液技术领域,包括:主螯合剂、副螯合剂、pH缓冲剂和分散剂,主螯合剂选自柠檬酸、酒石酸、羟基乙叉二磷酸和甲基甘氨酸二乙酸三钠中的一种或两种以上,副螯合剂选自乙二胺四乙酸二钠、氨三乙酸三钠和谷氨酸二乙酸四钠中的一种或两种以上;pH缓冲剂、主螯合剂、副螯合剂、分散剂的质量比为3.6~4.1:0.6~1.5:2.5~3.2:1.7~2.5,本申请所述全钒液流电池正极电解液添加剂使电解液具备显著的高温防析出效果,以及不牺牲能量密度与电化学性能,且制备工艺简单可控。

高效率升压变换器、其控制方法及其在光伏或燃料电池发电系统中的应用

NºPublicación:  CN121216850A 26/12/2025
Solicitante: 
南通大学
CN_121216850_PA

Resumen de: CN121216850A

本发明属于DC‑DC升压技术领域,涉及一种高效率升压变换器、其控制方法及其在光伏或燃料电池发电系统中的应用。该变换器由两个电感、三个开关管、六个电容、六个二极管、和一个限流电阻构成,可实现输入电感自动均流,且输入电流纹波小,电压增益达到6/(1‑D),开关管电压应力为Uo/6,二极管电压应力为Uo/3,不存在电流尖峰和电压尖峰,可实现软启动和开关管共地驱动。

燃料电池系统的水淹调控方法、调控装置及燃料电池系统

NºPublicación:  CN121215808A 26/12/2025
Solicitante: 
北京理工大学
CN_121215808_PA

Resumen de: CN121215808A

本发明属于燃料电池技术领域,尤其涉及燃料电池系统的水淹调控方法、调控装置及燃料电池系统,方法包括以下步骤:获取闭式燃料电池运行参数;根据运行参数计算获取水饱和度数据,水饱和度数据至少包括水饱和度分布结果和水饱和度下降速率;将水饱和度分布结果与闭式燃料电池水淹阈值比较,确定闭式燃料电池内的高水淹区域;将高水淹区域内的液态水排出,并根据水饱和度下降速率调节反应气体通入速率。本发明能够实现水淹的定向、动态调控,提升了变工况下的稳定性与耐久性;同时,实时量化闭式燃料电池内部水饱和度分布,直接以核心场量作为调控依据,实现基于内部真实水淹状态的精准调控,避免了宏观参数误判的缺陷。

用于加压气体的罐

NºPublicación:  CN121206362A 26/12/2025
Solicitante: 
佛吉亚氢能解决方案法国公司
CN_121206362_PA

Resumen de: DE102025121420A1

Die Erfindung betrifft einen Tank (1) für Druckgas, insbesondere Wasserstoff, umfassend eine Verbundstruktur (2) und eine Auskleidung (3), wobei die Auskleidung (3) mindestens zwei parallele Rohre (4), die sich im Wesentlichen entlang einer ersten Richtung (X) erstrecken, umfasst, und an jedem Ende der Rohre (4) eine gemeinsame Endschale (5, 6), die alle Rohre (4) dicht verschließt, und dass die Struktur (2) eine Elementarstruktur (2e) um jedes Rohr (4) und eine Gesamtstruktur (2g) um die Anordnung aus Rohren (4) und Endschalen (5, 6) umfasst.Die Erfindung bezieht sich auch auf ein Verfahren zum Herstellen eines solchen Tanks (1).

一种增压型SOFC/GT联合循环系统及启动方法

NºPublicación:  CN121215805A 26/12/2025
Solicitante: 
哈尔滨工程大学
CN_121215805_PA

Resumen de: CN121215805A

一种增压型SOFC/GT联合循环系统及启动方法,它涉及一种SOFC/GT联合循环系统及启动方法。本发明为了解决现有技术不能满足启动时间短,能量利用率高需求的问题。本发明所述系统包括压气机,压气机同轴连接有涡轮和永磁同步电机,压气机的出口连接有第一分流器的入口,第一分流器的一个出口连接有第一电池组件,第一分流器的另一个出口连接有第二分流器的入口,第二分流器的一个出口连接有换热器组件,第二分流器的另一个出口连接有燃烧室,燃烧室的出口与涡轮连接,涡轮的出口与换热组件连接,换热组件与燃烧室连接,永磁同步电机与电网母线连接,电网母线连接有第二电池组件,第一电池组件与电网母线连接。本发明属于能源动力设备技术领域。

一种磷钨酸改性全氟磺酸质子膜及其制备方法与应用

NºPublicación:  CN121203206A 26/12/2025
Solicitante: 
杭州德海艾科能源科技有限公司
CN_121203206_PA

Resumen de: CN121203206A

本发明涉及全钒液流电池隔膜技术领域,公开了一种磷钨酸改性全氟磺酸质子膜及其制备方法与应用,包括以下步骤:将醚类单体在碱性条件下开环与多巴胺生成含叔胺的中间体,再进行亲核取代反应,酯类单体开环链接到胺基上生成含季铵盐和磺酸基团的分子,在通过静电相互作用和氢键与磷钨酸结合固定磷钨酸,最后与全氟磺酸树脂均匀混合形成铸膜液,再流延成膜。本发明制备的磷钨酸改性全氟磺酸质子膜不仅可有效的降低钒离子的渗透还能够提升钒电池的库伦效率和电压效率。

特种石墨材料双极板及其生产方法

NºPublicación:  CN121215794A 26/12/2025
Solicitante: 
雅安达信成科技有限公司
CN_121215794_A

Resumen de: CN121215794A

本发明公开了一种特种石墨材料双极板的生产方法,生产原料配方包括石墨原料和浸渍剂,浸渍剂的组分包括环氧树脂。主要如下步骤:S1、将石墨原料通过辊压工艺连续压制成低密度柔性石墨板;S2、将低密度柔性石墨板置于浸渍容器中,注入所述浸渍剂,在真空条件下使浸渍剂充分渗透;S3、将浸渍石墨板置于压制模具中,压制成型为具有流道结构的单极板;并使用清洗剂将所述单极板表面清洗干净;S4、将预制单极板进行加热固化。其优点是:制得的特种石墨材料双极板具备优异的导电性、化学稳定性、韧性、连续生产性和轻量化等优势,并且厚度最薄可以做到0.8mm,完全能够满足高端乘用车电池对石墨材料双极板性能的需求。

一种臭氧预活化-CO2活化改性的高活性石墨毡及其制备方法和应用

NºPublicación:  CN121204977A 26/12/2025
Solicitante: 
辽宁大学
CN_121204977_PA

Resumen de: CN121204977A

本发明属于液流电池技术领域,特别涉及一种臭氧预活化‑CO2活化改性的高活性石墨毡及其制备方法和应用。首先将石墨毡电极置于臭氧环境中加热进行预活化处理,使其表面带有极性含氧官能团,提升界面亲和性,然后将臭氧预活化的石墨毡置于管式炉中,先升温至一定温度下通入CO2气体,CO2与石墨纤维表面的碳发生化学反应,进而使石墨毡纤维在高温下被刻蚀活化,可有效增加石墨纤维表面的端面缺陷及含氧官能团,提升电极的电化学比表面积及电催化活性。将其应用于全钒液流电池,能够有效提升电池的能量转化效率。本发明方法简单,成本低,实用性强,适合大规模生产。

一种内置盘管的液流电池进出液板及其加工工艺

NºPublicación:  CN121215826A 26/12/2025
Solicitante: 
平高集团有限公司
CN_121215826_PA

Resumen de: CN121215826A

本发明涉及液流电池技术领域,公开了一种内置盘管的液流电池进出液板及其加工工艺,内置盘管的液流电池进出液板包括进出液板主体,进出液板主体的内部对称设置有电解液出口集成盘管与电解液入口集成盘管;电解液出口集成盘管远离电解液入口集成盘管一侧的第一直管管体上连接有电解液出口均流管;电解液入口集成盘管远离电解液出口集成盘管一侧的第二直管管体上连接有电解液入口均流管。本发明将盘管结构巧妙的设计到进出液板内部,大大降低了液流电池系统盘管空间占地,同时该方式直接取消了外置盘管,节省了盘管使用成本,缩短了系统安装周期,大大降低液流电池生产成本;而均流管的增加则可有效改善进入单电池内部电解液的分布均匀性。

一种燃料电池单电池密封结构

NºPublicación:  CN121215800A 26/12/2025
Solicitante: 
北京氢璞创能科技有限公司
CN_121215800_PA

Resumen de: CN121215800A

本发明涉及燃料电池电堆密封技术领域,具体为一种燃料电池单电池密封结构,包括阳极板、阴极板、膜电极及密封件,膜电极夹设于双极板之间,密封件装配于膜电极上并受压实现密封。阴极板密封区域设为梯形凸台,上表面涂覆压敏胶用于固定密封件;阳极板密封区域为平面。密封件对称设置主弹性密封区域、辅密封区域、唇形密封压缩区域及组装限位区域。主弹性密封区域为受力主压缩区,可吸收尺寸公差;辅密封区域受压后与梯形凸台顶角形成线接触,提升密封压强20%‑30%;唇形结构受压形成倒扣密封,增强防泄漏能力;组装限位区域实现装配定位,防止错位,该技术方案密封可靠、装配精度高、耐久性好,适用于燃料电池电堆自动化组装。

一种燃料电池电堆测试平台、检测方法和活化方法

NºPublicación:  CN121208660A 26/12/2025
Solicitante: 
永安行科技股份有限公司常州永安行氢能科技有限公司
CN_121208660_PA

Resumen de: CN121208660A

本发明公开了一种燃料电池电堆测试平台、检测方法和活化方法,属于燃料电池技术领域。包括机架,适于定位并固定待测设备的固定组件,设置在所述直线模组输出端上、与所述待测设备中平齐或近似平齐的探针组件,设置在所述机架内部的氢气供给管路、氮气供给管路和尾气排气管路,与所述探针组件、氢气供给管路、氮气供给管路信号连接的主控单元,与主控单元通信连接的上位机。本发明通过将电堆测试平台的结构与控制系统集成化,在测试过程中,自动控制测试模块的探针组件完全替代人工,测试规范性提升、操作简单、减少人为因素干扰,更加安全准确且效率高,提高电堆检测数据可靠性、一致性。

氢纯化用多孔材料及其制造方法、以及氢纯化装置

NºPublicación:  CN121219069A 26/12/2025
Solicitante: 
大阪燃气化学株式会社
CN_121219069_A

Resumen de: WO2024185517A1

The present invention addresses the problem of providing: a porous material which has high performance of adsorbing/desorbing impurities, especially methane and carbon dioxide, and enables highly efficient hydrogen purification when used as an adsorbent in the PSA method; a method for producing the porous material; and a hydrogen purification apparatus. A porous material for hydrogen purification use according to the present invention has an acetone adsorption capacity of 12.5 mass fraction % or more. In the porous material, the pore volume of pores each having a diameter of 0.6 nm to 1.5 nm inclusive per unit volume is 0.140 mL/mL or more.

一种极板冲压模具

NºPublicación:  CN121198927A 26/12/2025
Solicitante: 
上海治臻新能源股份有限公司
CN_121198927_PA

Resumen de: CN121198927A

本申请提供一种极板冲压模具,极板冲压模具包括外壳、模芯和缓冲件。外壳具有容纳腔,模芯位于容纳腔内,且模芯能够沿极板冲压模具的高度方向运动缓冲件位于模芯的侧壁和外壳的侧壁之间,且缓冲件能够与模芯的侧壁和外壳的侧壁连接。本申请的极板冲压模具,外壳的容纳腔为模芯提供了充足的安装空间,且外壳在与极板冲压模具高度方向垂直的方向上对模芯具有一定的限位作用,提高模芯冲压极板时的定位准确度。另外,在模芯和外壳之间设置缓冲件,降低模芯沿垂直于板冲压模具高度方向上的瞬时受力峰值,起到振动缓冲的作用,能够提高模芯的稳定性,进而提高了模芯冲压金属极板时的冲压精度,提高了极板冲压模具冲压金属极板时的可靠性。

液流电池

NºPublicación:  CN121219872A 26/12/2025
Solicitante: 
INEOVA \u682A\u5F0F\u4F1A\u793E
CN_121219872_PA

Resumen de: WO2024236788A1

Problem The purpose of the present invention, taking into consideration the disadvantages of conventional cell stack structures, is to provide a flow battery that resolves these disadvantages, typically an RF battery. Solution This flow battery is obtained by constructing a cell stack from a plurality of cell cartridges that can be inserted and removed. The cell cartridges each comprise a plurality of cells. In each of the cells, electrodes are connected at low resistance due to small binding force, and leakage of an electrolyte is prevented. Moreover, this flow battery comprises: a plurality of the cell cartridges; and a backplane that attaches the plurality of cell cartridges with gaps therebetween so that the cell cartridges can be physically inserted and removed in a side-by-side state. By providing a rack or unit in which a plurality of the backplanes are mounted and providing an electrolyte tank that can be attached and detached, the invention makes it possible to freely design and change the output and the capacity of the flow battery in accordance with demand.

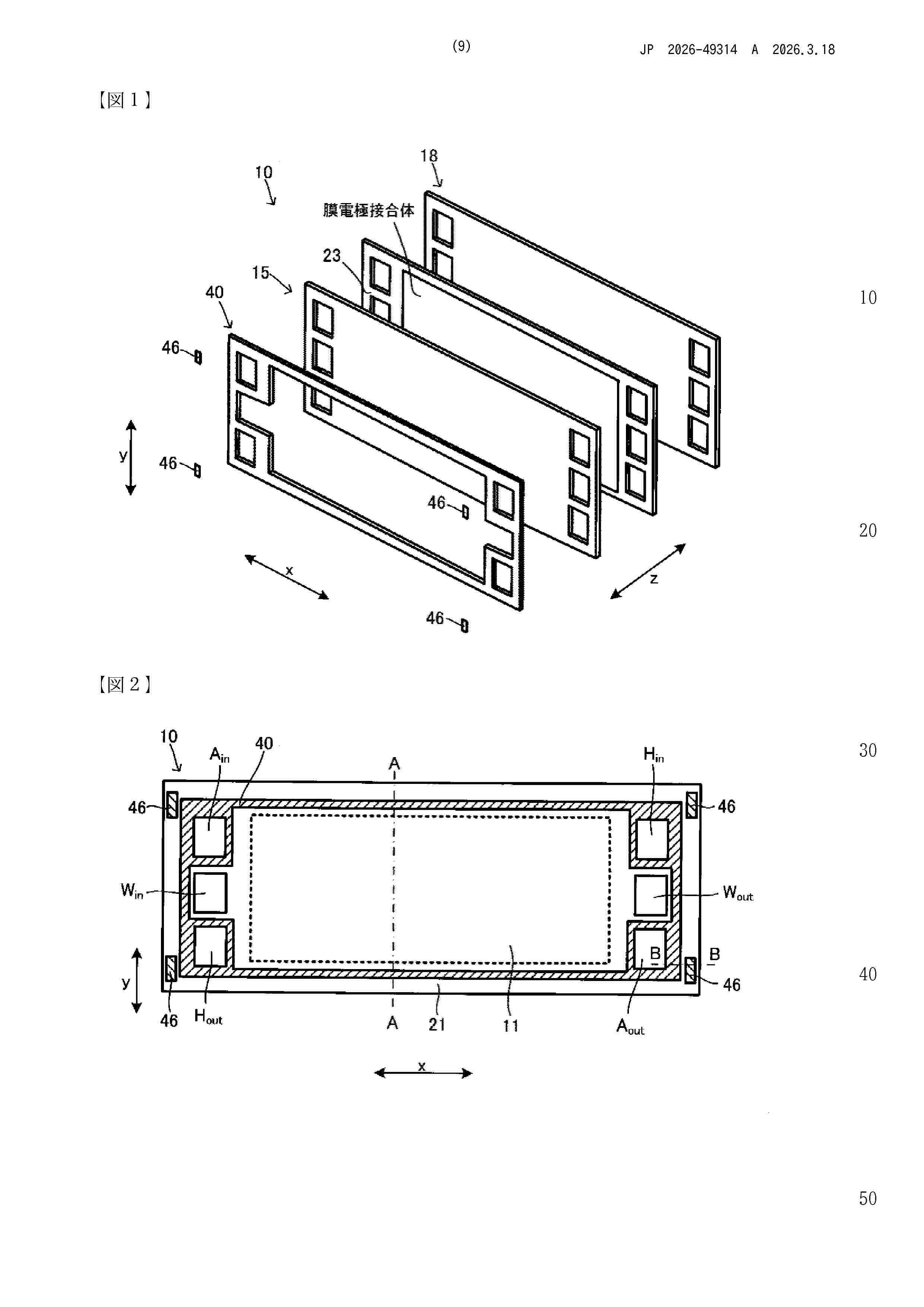
一种燃料电池膜电极及其制备方法

NºPublicación:  CN121215819A 26/12/2025
Solicitante: 
中汽创智科技有限公司
CN_121215819_PA

Resumen de: CN121215819A

本申请涉及一种燃料电池膜电极及其制备方法,该制备方法包括:提供聚四氟乙烯薄膜,并对聚四氟乙烯薄膜进行亲水处理,得到亲水处理后的聚四氟乙烯薄膜;提供树脂浆料、第一催化剂和第二催化剂,并将树脂浆料和第一催化剂混合,得到阳极催化剂浆料,以及将树脂浆料和第二催化剂混合,得到阴极催化剂浆料;在聚四氟乙烯薄膜的两侧表面涂覆阳极催化剂浆料和阴极催化剂浆料,得到阳极一体化催化剂层和阴极一体化催化剂层;在阴极一体化催化剂层的表面依次制备阴极多孔催化剂层和阴极气体扩散层,并在阳极一体化催化剂层的表面制备阳极气体扩散层,得到燃料电池膜电极。该方法实现了催化层和树脂层的一体化制备,简化了制备工艺。

质子交换膜燃料电池有序化阴极催化层

NºPublicación:  CN121215773A 26/12/2025
Solicitante: 
未势能源科技有限公司
CN_121215773_PA

Resumen de: CN121215773A

本申请提供一种质子交换膜燃料电池有序化催化层,包括:依次层叠设置的第一催化层、第二催化层,所述第一催化层靠近所述质子交换膜燃料电池的质子交换膜一侧,所述第二催化层靠近所述质子交换膜燃料电池的气体扩散层;其中,所述第一催化层包括铂碳催化剂和低EW值离聚物;所述第二催化层包括合金催化剂和高EW值离聚物;所述低EW值离聚物的EW值为600‑800;所述高EW值离聚物的EW值为850‑1100。本申请采用不同类型的离聚物,通过梯度化设置可以在提高阴极催化层耐久性的同时兼顾燃料电池的电化学性能。

非平层液流电池储能系统

NºPublicación:  CN121215825A 26/12/2025
Solicitante: 
湖南钒谷新能源技术有限公司大力储能技术湖北有限责任公司
CN_121215825_PA

Resumen de: CN121215825A

本发明提供一种非平层液流电池储能系统,该非平层液流电池储能系统包括电解液储罐组件、功率单元和输送管道,所述电解液储罐组件通过所述输送管道与所述功率单元连通形成电解液回路,所述电解液储罐组件的底部高于所述功率单元的顶部,以使得所述电解液储罐组件的液面与所述功率单元的高度差Δh<0。本发明提供的非平层液流电池储能系统,将电解液储罐高于功率单元布置,即采用“上储罐,下电堆”的结构,通过物理空间重构将重力势能从“系统阻力”转化为“驱动动力”,利用电解液自身重力势能降低电解液循环泵所需的扬程,显著减少电解液循环泵的能耗,提高系统效率。

一种高稳定性有序六方相结构的Pt-稀土金属R合金催化剂及其制备方法和应用

NºPublicación:  CN121215786A 26/12/2025
Solicitante: 
海卓健新能源材料(上海)有限公司
CN_121215786_PA

Resumen de: CN121215786A

一种高稳定性有序六方相结构的Pt‑稀土金属R合金催化剂及其制备方法和应用,它涉及Pt‑稀土金属R合金催化剂及其制法和应用,它是要解决现有的Pt基催化剂催化活性低和稳定性差的技术问题,本发明的催化剂是有序六方相结构的Pt‑稀土金属R合金纳米颗粒均匀地担载在碳载体上,用Pt5R/C表示,R为Ce或Gd;制法:将Pt前驱体、R离子以及抗烧结剂浸渍在碳粉上,再通过梯度化的高温合金化处理,得到催化剂;其中Pt5Ce/C和Pt5Gd/C的质量活性分别为0.625 A/mgPt和0.365 A/mgPt,约为Pt/C的6.5倍和3.8倍,可用于质子交换膜燃料电池阴极氧还原反应中。

一种双极板及其制备方法

NºPublicación:  CN121215796A 26/12/2025
Solicitante: 
湖南耕驰新能源科技有限公司
CN_121215796_PA

Resumen de: CN121215796A

本发明公开了一种双极板及其制备方法,属于液流电池技术领域,该双极板的制备方法包括以下步骤:S1、将石墨与硅烷偶联剂反应,得到表面接枝有氨基的改性石墨;S2、将所述改性石墨与氧化石墨混合,加入缓冲液并调节pH值,加入缩合剂,得改性石墨‑氧化石墨烯共混物;S3、将所述改性石墨‑氧化石墨烯共混物与粘结剂混合,模压成型后制得亲水性液流双极板。本发明解决了现有亲水性液流双极板稳定性不足及制备工艺复杂的问题。

燃料电池变载控制方法、装置及存储介质

NºPublicación:  CN121215817A 26/12/2025
Solicitante: 
上海重塑能源科技有限公司重塑(九江)能源有限公司
CN_121215817_PA

Resumen de: CN121215817A

本发明公开一种燃料电池变载控制方法、装置及存储介质。所述控制方法包括:在燃料电池变载过程中,获取所述燃料电池的实时温度;基于预设的温度与电压上限值映射关系,确定当前温度对应的电压上限值,其中,所述预设的温度与电压上限值映射关系被配置为:所述电压上限值随温度的增加而减小;在燃料电池的变载过程中,控制所述燃料电池的实时电压不超过所述电压上限值。本发明提供的一种燃料电池变载控制方法、装置及存储介质,旨在降低燃料电池在高温下变载的衰减速率,以延长其使用寿命。

一种Ce, Nd-MOF-5/GO/PANI复合材料、制备方法及其应用

NºPublicación:  CN121215662A 26/12/2025
Solicitante: 
内蒙古工业大学
CN_121215662_PA

Resumen de: CN121215662A

本发明公开一种Ce,Nd‑MOF‑5/GO/PANI复合材料、制备方法及其应用,以双稀土元素掺杂改性的MOF‑5为骨架,通过与氧化石墨烯复合构建三维导电网络,并利用原位聚合法聚合高导电性的聚苯胺。通过对复合材料进行循环伏安测试分析其电化学行为,验证了该三元复合结构在提升电极导电性、促进反应动力学及增强结构稳定性方面的显著优势,并最终应用于全钒液流电池。

一种全钒液流电池电解液容量恢复方法、装置及应用

NºPublicación:  CN121215810A 26/12/2025
Solicitante: 
沈阳恒久安泰环保与节能科技有限公司阜新恒久安泰储能技术有限公司
CN_121215810_PA

Resumen de: CN121215810A

本申请公开了一种全钒液流电池电解液容量恢复方法、装置及应用,属于液流电池电解液技术领域。本申请提供的全钒液流电池电解液容量恢复方法包括:将待恢复的全钒液流电池正极电解液和负极电解液引入到电解堆中进行电解,使得正极电解液和负极电解液均进行电解;将电解后的正极电解液引入还原反应槽中的正极室,还原性溶液引入到还原反应槽中的溶液室,利用所述正极电解液与所述还原性溶液之间的电位差进行氧化还原反应;将电解后所述正极室中的正极电解液引入到所述全钒液流电池的正极电解液储罐中,电解后的负极电解液引入到所述全钒液流电池的负极电解液储罐中,从而完成全钒液流电池容量恢复,在全钒液流电池领域中具有广泛的应用前景。

一种极板冲压模具

NºPublicación:  CN121198926A 26/12/2025
Solicitante: 
上海治臻新能源股份有限公司
CN_121198926_PA

Resumen de: CN121198926A

本申请提供一种极板冲压模具,所述极板冲压模具包括模芯和附板,所述模芯能够沿所述极板冲压模具的高度方向运动,所述附板连接于所述模芯的外周。其中,所述附板能够随所述模芯的运动而振动。本申请的附板在模芯运动过程中会发生振动,能够有效延长振动对模芯的冲击作用时间,从而降低模芯的瞬时受力峰值,起到振动缓冲的作用,即本申请的极板冲压模具具有主动抑振耗能的作用,提高了模芯在冲压过程中对金属极板的定位精度。

石墨烯基复合材料及其制备方法与应用

NºPublicación:  CN121203166A 26/12/2025
Solicitante: 
中国石油化工股份有限公司中石化石油化工科学研究院有限公司
CN_121203166_PA

Resumen de: CN121203166A

本发明涉及石墨烯基材料领域,公开了一种石墨烯基复合材料及其制备方法与应用,所述复合材料包含来自式I所示的多马来酰亚胺化合物的结构单元A、来自石墨烯基物质的结构单元B以及来自呋喃树脂的结构单元D;结构单元B和结构单元D分别通过式II所示的结构单元C与结构单元A连接;其中,R选自C1‑C4的亚烷基、C2‑C4的亚烯基、C2‑C4的亚炔基、取代或未取代的C6‑C18的芳香基、取代或未取代的C6‑C18芳香醚基、或‑(CH2CH2O)x‑;其中,R1为C1‑C4的亚烷基;Ar为聚乙烯亚胺反应后的残基;x=1‑8的整数。该石墨烯基复合材料将多马来酰亚胺化合物、石墨烯基物质和呋喃树脂结合,得到的复合材料中石墨烯基物质含量高,导电能力强。

一种固体氧化物电池SOC测试台用气路系统

NºPublicación:  CN223728790U 26/12/2025
Solicitante: 
常州精瓷装备科技有限公司
CN_223728790_U

Resumen de: CN223728790U

本实用新型涉及电化学测试术领域,尤其是一种固体氧化物电池SOC测试台用气路系统。氧电极进气管路上安装有氧电极预热器;氢电极进气管路分为进气管路和液体进水管路,液体进水管路与进气部并列设置;混合罐安装在氢电极进气管路上,进气管路和液体进水管路分别与混合罐连接,混合罐与电堆连接的管道上安装有氢电极预热器;氧电极出气管路上安装有氧电极冷凝分水器;氧电极出气管路上安装有氢电极冷凝分水器,氢电极冷凝分水器的出气端的管道上安装有汽水分离器;冷水机与氧电极冷凝分水器和氢电极冷凝分水器分别连接。优化气路系统,精确控制测试环境的温度、湿度、气体等,自动化程度高,从而提高了测试结果的准确性和重复性。

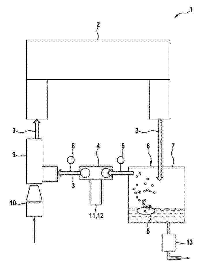
用于电解液的还原反应装置

NºPublicación:  CN223717096U 26/12/2025
Solicitante: 
寰泰储能科技股份有限公司
CN_223717096_U

Resumen de: CN223717096U

本实用新型涉及一种用于电解液的还原反应装置。该还原反应装置包括反应罐体,反应罐体的顶部设有固体加料口和液体加料口;液位计,设置在反应罐体上,液位计用于检测反应罐体内的电解液的液位;喷淋系统,设置在反应罐体的顶部,喷淋系统用于向反应罐体内喷洒喷淋液以降低电解液的液位;冷却系统,包括制冷机、进液管路和回流管路,制冷机通过进液管路和回流管路接入反应罐体,冷却系统用于对反应罐体内的电解液进行循环降温。本实用新型提出了一种用于电解液的还原反应装置,能有效降低反应装置内温度,防止电解液溢出。

一种风冷式石墨双极板

NºPublicación:  CN223728787U 26/12/2025
Solicitante: 
青岛新高等碳材料有限公司
CN_223728787_U

Resumen de: CN223728787U

本实用新型提供一种风冷式石墨双极板,涉及双极板技术领域,本实用新型包括双极板本体,所述双极板本体的两侧对称开设有安装槽,所述安装槽的两侧设置有辅助装置,所述辅助装置包括第一延伸板和第二延伸板,所述第一延伸板和第二延伸板对称设置在安装槽的两侧,所述第一延伸板的一侧与双极板本体的一端固定连接,所述第二延伸板的一侧与双极板本体的一侧固定连接,所述第一延伸板和第二延伸板的内壁均对称螺纹连接有螺纹杆,本实用新型通过设置两个夹板,在螺纹杆的作用下,螺纹杆能够带动夹板进行移动,直至两个夹板将连接轴完全夹紧,则能够对连接轴和双极板本体之间进行辅助固定,有利于防止安装槽与连接轴之间的连接发生松动,进而有利于提高燃料电池的稳定性。

一种贴合装置

NºPublicación:  CN223720221U 26/12/2025
Solicitante: 
苏州擎动动力科技有限公司
CN_223720221_U

Resumen de: CN223720221U

本申请提供一种贴合装置,包括第一架体,所述第一架体转动连接有贴合辊;所述第一架体还连接有压紧组件。所述压紧组件包括第二架体、压紧辊以及弹性件;所述第二架体与所述第一架体活动连接;所述压紧辊转动设置于所述第二架体,且平行于所述贴合辊设置;所述弹性件压缩设置且一端与所述第一架体抵接、另一端与所述第二架体抵接;所述第二架体可在所述弹性件的作用下使所述压紧辊与所述贴合辊接触。

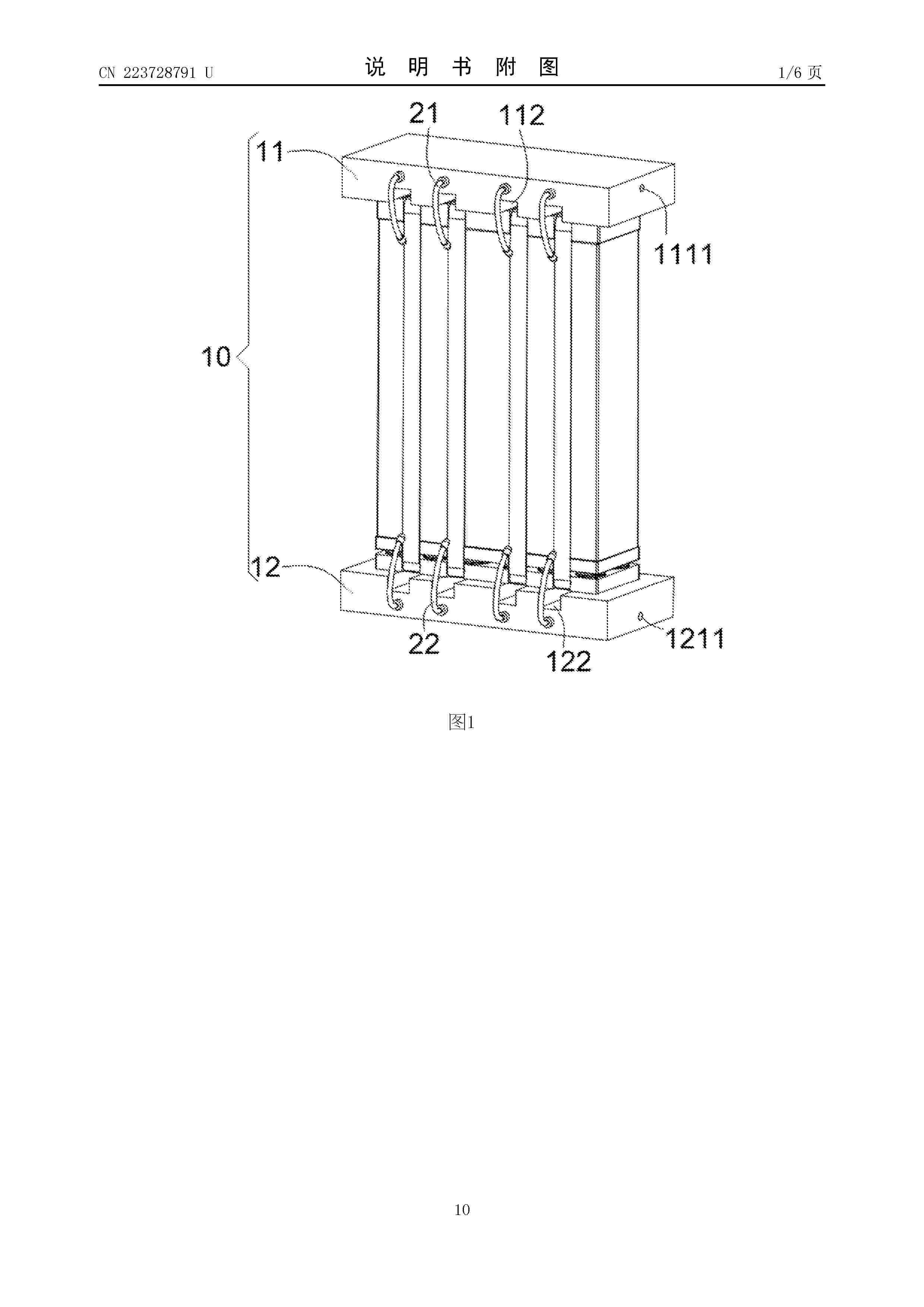
电堆封装设备

NºPublicación:  CN223728791U 26/12/2025
Solicitante: 
北京氢沄新能源科技有限公司
CN_223728791_U

Resumen de: CN223728791U

本申请提供一种电堆封装设备,包括:压紧组件,压紧组件包括第一压紧结构和第二压紧结构,待封装电堆设置在第一压紧结构和第二压紧结构之间;喷淋组件,喷淋组件与压紧组件相连接,喷淋组件朝向待封装电堆设置;供液组件,供液组件与喷淋组件相连通,供液组件盛放有去离子水。本申请的技术方案有效地解决了现有技术中的在燃料电池电堆封装过程中,存在着电池片内应力较大导致的气体泄漏的问题。

膜电极和燃料电池

NºPublicación:  CN223728788U 26/12/2025
Solicitante: 
东旭科技集团有限公司
CN_223728788_U

Resumen de: CN223728788U

本申请提供一种膜电极和燃料电池,其中,膜电极包括:阳极边框组件,阳极边框组件为一体成型结构,阳极边框组件具有贯通设置的气体交换区和气体输送孔;阴极边框组件,阴极边框组件包括第一拼接结构和第二拼接结构,第一拼接结构与气体交换区对应设置且贴合在阳极边框组件上,第二拼接结构与气体输送孔对应设置且贴合在阳极边框组件上。本申请的技术方案有效地解决了现有技术中的在膜电极加工过程中,存在着边框膜原材料利用率低导致的成本高的问题。

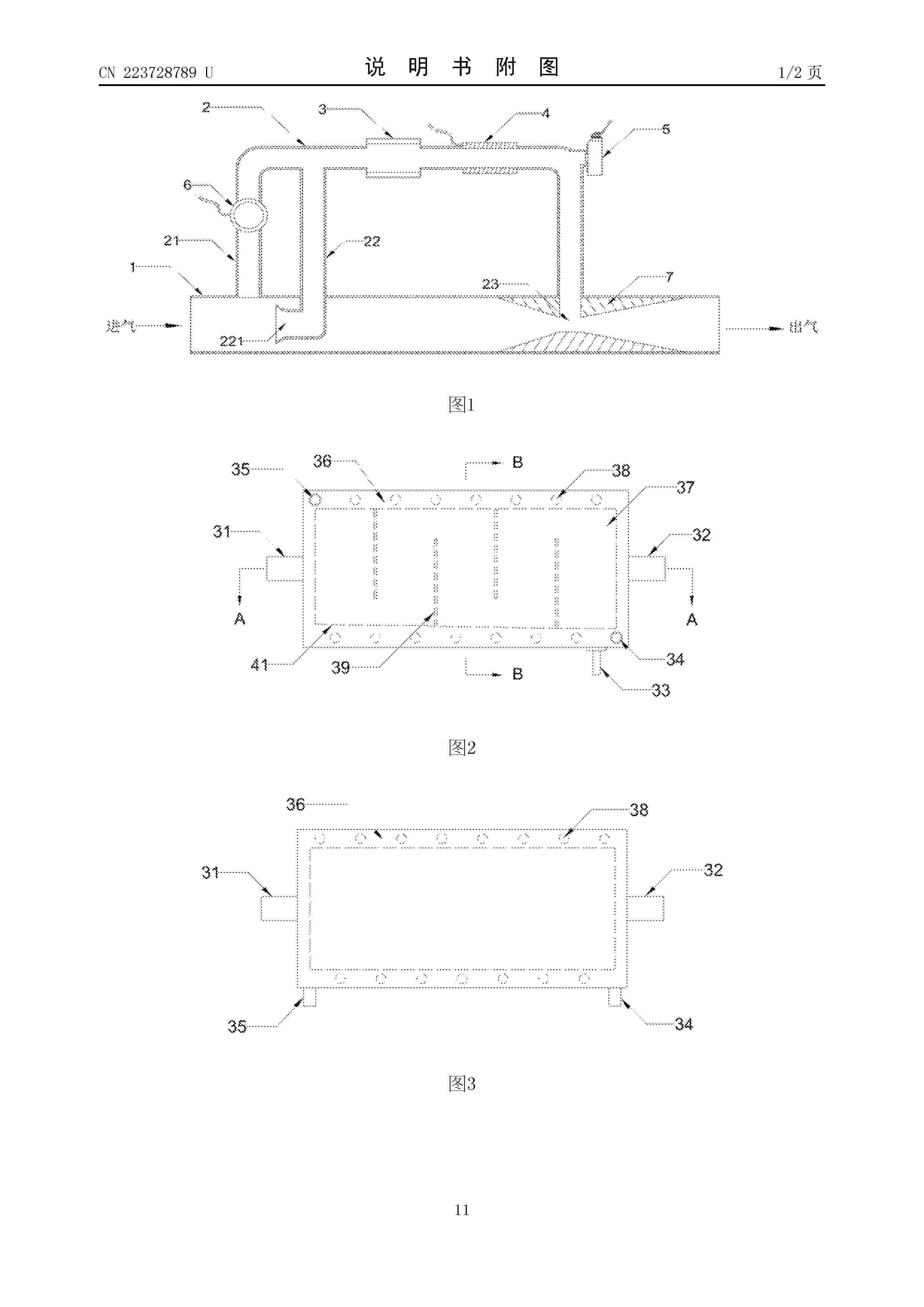
一种燃料电池气水分离器的尾排氢浓度测试装置

NºPublicación:  CN223728789U 26/12/2025
Solicitante: 
帝森克罗德(山东)氢能科技有限公司
CN_223728789_U

Resumen de: CN223728789U

本申请提供了一种燃料电池气水分离器的尾排氢浓度测试装置,涉及氢浓度检测技术领域,包括:尾排主管路和尾排支路,所述尾排支路包括支路第一进气管路和支路第二进气管路;所述支路第一进气管路和所述支路第二进气管路与所述尾排主管路相连;所述支路第一进气管路上设置有气体循环泵,所述支路第二进气管路的气体进口的进气截面大于所述支路第二进气管路的管路气体流动截面;所述尾排支路的出口与所述尾排主管路相连接,连接处设置有文丘里结构。解决由于尾排支路细长流阻较大,在引入空气的同时,会导致文丘里结构抽取主管路混合气不足,影响氢浓度传感器测试的问题。

一种燃料电池、密封单元和燃料电池装置

NºPublicación:  CN121215801A 26/12/2025
Solicitante: 
上海捷氢科技股份有限公司
CN_121215801_PA

Resumen de: CN121215801A

本申请提供了一种燃料电池、密封单元和燃料电池装置,涉及燃料电池技术领域,燃料电池包括层叠的电池单元和位于相邻电池单元之间的密封单元,密封单元包括第一密封部,设置于相邻两个电池单元中的一个上,与另一个抵接,形成第一中空区域。第一密封部包括第一主体结构,其沿环绕第一中空区域的方向延伸形成第一密封部。第一主体结构包括沿第一方向位于其最高处两侧的第一部分和第二部分,第一部分更靠近第一中空区域,且第一部分和第二部分的侧壁与第二方向的夹角不相等,第一方向平行于燃料电池所在平面,第二方向垂直于燃料电池所在平面,即第一主体结构为非对称结构,且朝向第一部分或第二部分倾斜,可以增强第一密封部的密封能力。

一种废旧固体燃料电池中回收钪和锆的方法

NºPublicación:  CN121204402A 26/12/2025
Solicitante: 
荆门市格林美新材料有限公司
CN_121204402_PA

Resumen de: CN121204402A

本发明提供了一种废旧固体燃料电池中回收钪和锆的方法,所述方法包括以下步骤:(1)将废旧固体燃料电池破碎后经磁选处理,得到废料粉末;(2)将废料粉末与碱源混合,碱熔活化处理后经超声水洗得到活化物料;(3)对活化物料进行梯度酸浸处理,得到酸浸液;(4)将酸浸液与络合剂混合进行沉锆反应,经固液分离处理得到锆盐沉淀和沉锆母液;(5)对沉锆母液进行萃取处理得到含钪有机相,对含钪有机相进行反萃处理,固液分离得到钪盐沉淀。本发明所述方法解决了废旧固体燃料电池中铁镍、硅酸盐等难过滤、杂质元素与钪和锆分离困难等问题,高效实现钪与锆的单独分离。

一种检测装置

NºPublicación:  CN121215811A 26/12/2025
Solicitante: 
重庆长安汽车股份有限公司
CN_121215811_PA

Resumen de: CN121215811A

本发明涉及一种检测装置,包括支架、驱动件、蜗轮、蜗杆、活动组件和压力传感器。驱动件连接于支架。蜗杆与驱动件连接,且与蜗轮啮合,驱动件用于驱动蜗杆,以带动蜗轮转动。活动组件与蜗轮传动连接,支架还用于固定燃料电池,蜗轮转动的过程中,活动组件能够向着靠近或远离燃料电池的方向移动。压力传感器连接于活动组件,用于检测活动组件向燃料电池施加的作用力的大小。

一种石墨基燃料电池复合双极板及其制备方法

NºPublicación:  CN121215797A 26/12/2025
Solicitante: 
上海第二工业大学江苏塞墨勒新能源科技有限公司
CN_121215797_PA

Resumen de: CN121215797A

本发明公开了一种石墨基燃料电池复合双极板,包括导电复合材料、设置在导电复合材料两侧的石墨基顶层和底层经压制而成。制备方法包括将金属泡沫放入导电复合溶液中在80‑120℃烘干;导电复合溶液由导电态聚苯胺和羧基化碳纳米管加入到N‑甲基吡咯烷酮溶液中,超声处理1‑2h得到;制备石墨基顶层和底层压制成复合双极板。本发明以多孔泡沫镍为骨架,通过溶液超声共混制备导电态聚苯胺/羟基化碳纳米管导电复合材料,导电复合材料能均匀附着在多孔泡沫镍的孔壁上,提高了复合双极板的机械强度、导电性和耐腐蚀性,本发明的制备方法简单,制备的复合双极板平面电导率可达389.9 S/cm,导热系数为22.62 W·m‑1·K‑1,弯曲强度为64.62 MPa,水接触角为108°,耐腐蚀电流为0.86 μA/cm2,可规模化生产。

一种适用于多工况的固体氧化物燃料燃烧装置及设备

NºPublicación:  CN121206502A 26/12/2025
Solicitante: 
山东能源集团有限公司中国科学院上海应用物理研究所山东能源集团煤气化新材料科技有限公司
CN_121206502_PA

Resumen de: CN121206502A

本发明公开了一种适用于多工况的固体氧化物燃料燃烧装置及设备,涉及燃料电池技术领域,该适用于多工况的固体氧化物燃料燃烧装置包括:壳体,设有进口、出口与尾气入口,尾气入口与固体氧化物燃料电池连接并用于接收其阴极尾气;第一套管,设于进口,第一套管部分设于壳体内,第一套管用于向壳体内通入燃料与空气;第二套管,设于进口并套设于第一套管的外部,第二套管部分设于壳体内,第二套管与固体氧化物燃料电池连接并用于接收其阳极尾气;散流器组件,用于将燃料、空气、阴极尾气与阳极尾气进行混合以形成混合气体;点火组件。本申请提供的一种适用于多工况的固体氧化物燃料燃烧装置及设备,能够适应多种工况,提高燃烧器的性能。

一种氢能无人机用空冷燃料电池低温启动控制方法及系统

NºPublicación:  CN121215804A 26/12/2025
Solicitante: 
苏州氢璨动力科技有限公司
CN_121215804_PA

Resumen de: CN121215804A

本发明涉及氢能无人机燃料电池技术领域,具体涉及一种氢能无人机用空冷燃料电池低温启动控制方法及系统,该方法包括:当环境温度低于预设阈值时,进入低温启动模式,降低风机启动转速;设定目标电压,基于目标电压自动调节电流,促进电堆快速升温;实时采集电堆温度和电压,进行电堆保护,当电堆参数达到正常范围时结束低温启动模式。本发明能够实现燃料电池无人机系统在低温环境下的快速、稳定启动,同时有效保护电堆,提高了系统的安全性和可靠性。

用于制备电化学电池的催化剂涂布膜的方法及相应制备的电解池

NºPublicación:  CN121219441A 26/12/2025
Solicitante: 
西门子能源国际公司
CN_121219441_PA

Resumen de: AU2024282686A1

The invention relates to a method for producing a catalyst-coated membrane (25) for an electrochemical cell (25). In the method, a powdery sulphonated fluorine-free polymer (1) is first provided in a step (S1). In a further step (S2) of the method, the sulphonated fluorine-free polymer (1) is dispersed in a water-free solvent (3) to form a plastisol (5). Then, in a step (S3), a catalyst material (7) is mixed with the plastisol (5) to form a catalyst paste (9). In a step (S4), the catalyst paste (9) is then applied to a membrane substrate (11).

一种基于多模式切换的燃料电池构网控制方法及装置

NºPublicación:  CN121216636A 26/12/2025
Solicitante: 
湖南大学
CN_121216636_PA

Resumen de: CN121216636A

本发明公开了一种基于多模式切换的燃料电池构网控制方法及装置,方法包括:根据燃料利用率和氢气流入速率得到燃料电池的输出电流最大值;根据上游制氢速率、储氢罐最小与最大容量值和燃料利用率构建燃料电池的长时电流约束;根据燃料电池的输出电流对时间的积分与长时电流约束之间的范围关系得到燃料电池的DC/DC侧参考电流;根据DC/DC侧参考电流基于下垂控制得到第一电流;将第一电流与输出电流最大值进行比较,取较小值得到电流环参考电流;根据电流环参考电流进行DC/DC控制;采用基于直流侧电压动态的匹配控制进行DC/AC控制。

一种质子交换膜及其制备方法和在液流电池中的应用

NºPublicación:  CN121215792A 26/12/2025
Solicitante: 
重庆大学基辅理工(重庆)应用技术研究院有限公司重庆工港致慧材料科技有限公司重庆两江航空航天产业投资集团有限公司
CN_121215792_PA

Resumen de: CN121215792A

本发明属于电池技术领域,具体涉及一种质子交换膜及其制备方法和在液流电池中的应用。质子交换膜包括磺化聚醚醚酮和MIL‑101(Fe)。该质子交换膜具有优异的质子传导性能(12.6×10‑3scm‑1~14.2×10‑3scm‑1)和低钒离子渗透率(0.47×10‑7cm2/min~0.52×10‑7cm2/min),在全钒液流电池中表现出优异的库仑效率(95%~98%)和能量效率(80%~82%)。为液流电池的产业化应用提供了理想的膜材料选择。

一种全钒液流电池在线容量衰减检测系统和方法

NºPublicación:  CN121215812A 26/12/2025
Solicitante: 
浙江星辰新能科技有限公司
CN_121215812_PA

Resumen de: CN121215812A

本发明涉及液流电池技术领域,具体涉及一种全钒液流电池在线容量衰减检测系统及方法,该系统包括,取样检测组件、连接正极储液罐和负极储液罐的监测件、与取样检测组件连接的排空清洗组件以及电池管理模块;取样检测组件用于电解液的取样和进行密度检测,维持检测环境的稳定;监测组件用于监测组件用于监测电解液的迁移并将信号上传至电池管理模块;排空清洗组件用于排空密度检测后取样检测组件内残留电解液并进行电解液回收和管路清洗。本发明通过电池管理模块控制取样检测组件、监测件和排空清洗组件实现全流程自动化,在电池正常运行时即可检测,且结构简单、使用成本低。

一种离子交换膜上构筑半填埋式纳米级金属氧化物催化剂及其制备方法和应用

NºPublicación:  CN121198274A 26/12/2025
Solicitante: 
北京大学
CN_121198274_PA

Resumen de: CN121198274A

本发明涉及电化学、膜科学与催化技术领域,特别是涉及一种离子交换膜上构筑半填埋式纳米级金属氧化物催化剂及其制备方法和应用。将前驱体溶液旋涂于离子交换膜上,得到带有前驱体的离子交换膜;所述前驱体溶液包括2‑乙基己酸钛溶液、四氯化钛溶液、2‑乙基己酸铜溶液或2‑乙基己酸钴;将所述带有前驱体的离子交换膜在紫外光下照射,得到离子交换膜上构筑半填埋式纳米级金属氧化物催化剂。本发明提供的纳米级金属氧化物催化剂具有强力锚定,抑制迁移;消除热点,提升稳定性;高分散性与高活性。

高放多态核废料超临界气化分离装置与梯级余热发电方法

NºPublicación:  CN121215325A 26/12/2025
Solicitante: 
金湾美港绿能高科技发展(上海)有限公司
CN_121215325_PA

Resumen de: CN121215325A

本发明公开一种高放多态核废料超临界气化分离装置,呈中空筒体,沿着筒体径向,高放多态核废料超临界气化分离装置自内到外依次包括:防腐承压层,包括合金基体和钇稳定氧化锆涂层;辐射屏蔽层,包括硼聚乙烯层和铅层;液态金属冷却层,设有螺旋槽道,螺旋槽道中填充有液态金属冷液;余热回收层,为蛇形缠绕换热管,其连接有三阶梯级热回收系统;抗震外壳层,包括碳钢外壳和液压阻尼支座;其中,沿着中空筒体轴向设置六个独立的温压反应区,相邻温压反应区通过动态温控滤网分隔,用于同步处理气态、液态及固态放射性核废料中至少两类不同物态的放射性核废料。此外,本发明还公开一种基于高放多态核废料超临界气化分离装置的梯级余热发电方法。

碳纤维复合材料燃料电池双极板

NºPublicación:  CN121215793A 26/12/2025
Solicitante: 
通用汽车环球科技运作有限责任公司
CN_121215793_PA

Resumen de: CN121215793A

提供了复合材料燃料电池双极板和制造双极板的方法。一种用于制造复合材料燃料电池双极板的方法,包括:提供具有上纤维层和下纤维层的展开丝束编织碳纤维织物,其中,织物具有小于200微米(μm)的厚度;在选定的位置处分割纤维层中的至少一个以形成狭缝;将织物和树脂形成为半板形状以形成多个半板,其中,每个半板包括一系列平台和壁;以及通过对齐和结合第一半板和第二半板的相应平台来形成双极板。

多孔膜和用于制备其的聚合物组合物

NºPublicación:  CN121219356A 26/12/2025
Solicitante: 
国际人造丝公司
CN_121219356_PA

Resumen de: WO2024249013A2

A polymer composition for producing gel extruded articles is described. The polymer composition contains one or more high density polyethylene polymers combined with one or more olefinic copolymers. In order to form gel extruded articles, the polymer composition is combined with a plasticizer. In one embodiment, the polymer composition is used to form a porous membrane for use as a separator in electronic devices. The presence of the olefinic copolymer can increase the adhesive characteristics of membranes made from the composition when placed in contact with an anode and/or a cathode. When producing porous membranes, the olefin copolymer can also decrease the shutdown temperature and increase wettability properties.

一种氢燃料电池电堆测试装置

NºPublicación:  CN121215813A 26/12/2025
Solicitante: 
常州永安行氢能科技有限公司
CN_121215813_PA

Resumen de: CN121215813A

本发明提供了一种氢燃料电池电堆测试装置,包括固定组件,用于限位放置待测试电堆;导向组件,安装在所述固定组件上,用于为探针组件的直线运动提供运行轨道;所述探针组件,与所述导向组件连接。本发明结构简单,操作方便,通过导向组件和探针组件的设计可以实现所有探针的同步插入,节省了探针由人工逐个插入的时间,提高了探针的安装效率,从而可以提高电堆测试的整体效率。

一种平面式液流电池电堆结构

NºPublicación:  CN121215822A 26/12/2025
Solicitante: 
郑州中科新兴产业技术研究院龙子湖新能源实验室中国科学院过程工程研究所
CN_121215822_PA

Resumen de: CN121215822A

本发明提出了一种平面式液流电池电堆结构,属于液流电池的技术领域。本发明电堆结构包括正极阵列和负极阵列,所述正极阵列和负极阵列包括相互隔断正极板和负极板,所述正极板的数量与负极板的数量相同并一一对应,相对应的正极板和负极板作为一个电池单元,电池单元中的正极板与相邻电池单元的负极板通过外部导线连接,保证电池单元之间依次串联;正极集流体,设于串联路径首端的第一个电池单元的正极板上;负极集流体,设于串联路径末端的最后一个电池单元的负极板上;隔膜,设于正极阵列和负极阵列之间。本发明通过将电极平铺的方式串联多个电池单元,从而达到在一个平面的方向上,既可以增加电流,也可以增加电压的目的。

一种面向氢燃料泄漏的关断控制方法、系统、设备及介质

NºPublicación:  CN121215818A 26/12/2025
Solicitante: 
广东电网有限责任公司广州供电局
CN_121215818_A

Resumen de: CN121215818A

本发明公开了一种面向氢燃料泄漏的关断控制方法、系统、设备及介质,涉及氢燃料泄漏监测领域,所述方法包括实时采集氢燃料泄漏数据;基于预设的触发条件对氢燃料泄漏数据进行分级判定,根据判定结果触发执行相应的关断操作;在分级判定过程中,根据目标移动设备的运动状态和运动环境设计调节因子以对触发条件进行动态调节;在执行关断操作的过程中,当检测主控制器发出故障信号时,切换至应急控制器执行关断操作,直至检测到故障恢复信号时切回主控制器;当监测到关断操作执行后氢燃料泄漏浓度满足预设条件时,对关断操作对应响应级别进行升级;本发明能够保证泄漏检测的效率和准确性。

一种高耐久的铱氮掺杂铂钴碳催化剂及其制备方法与应用

NºPublicación:  CN121215787A 26/12/2025
Solicitante: 
无锡威孚高科技集团股份有限公司
CN_121215787_PA

Resumen de: CN121215787A

本发明属于催化剂制备技术领域,具体涉及一种高耐久的铱氮掺杂铂钴碳催化剂及其制备方法与应用,包括以下步骤:在水中加入铱源、六水合硝酸钴、第二氮源及碳载体,充分分散成浆液,将得到的浆液加入铂钴氮碳前驱体浆液中,升温至60‑80℃反应4‑48h,收集的沉淀经过洗涤、干燥得到铱氮掺杂的铂钴碳前驱体;铱氮掺杂的铂钴碳前驱体进行焙烧得到黑色粉末;去除黑色粉末表面杂质,经过干燥得到铱氮掺杂的铂钴碳催化剂。本发明将微量 Ir以特定形式引入 PtCo晶格,并与氮掺杂协同,可形成更强的金属‑N‑C键合网络,显著抑制钴溶出和颗粒长大,能够显著提升铂钴碳催化剂在全电池中的耐久性,制得的催化剂兼具活性与超长耐久性。

基于沸石筛分的全钒液流电池用多孔离子传导膜及制备方法

NºPublicación:  CN121215795A 26/12/2025
Solicitante: 
辽宁石油化工大学
CN_121215795_PA

Resumen de: CN121215795A

本发明涉及多孔隔膜技术领域,特别涉及一种基于沸石筛分的全钒液流电池用多孔离子传导膜及其制备方法,包括将聚合物粉体干燥,得到预处理聚合物;将沸石填料干燥,再将其分散在有机溶剂中进行预搅拌;将预处理聚合物与沸石分散液,配置成聚合物铸膜液;将聚合物铸膜液静置脱泡,得到均匀地溶液;将所得溶液涂覆于基板,预蒸发后浸入凝固浴诱导相分离,即得到高阻钒性多孔膜。本发明离子筛分精度高,质子传输效率理想,结构稳定,库伦效率和能量效率性能优异,可有效解决离子选择性与导电性失衡以及成本与性能的冲突问题。

一种用于不同应用场景的催化剂制备工艺

NºPublicación:  CN121215785A 26/12/2025
Solicitante: 
苏州智合铭新能源科技有限公司
CN_121215785_A

Resumen de: CN121215785A

本申请涉及一种用于不同应用场景的催化剂制备工艺,属于氢燃料电池技术领域。该工艺首先将碳载体分为三类分别处理:第一类在600‑800℃惰性气氛下热处理,第二类在1600‑2000℃惰性气氛下热处理,第三类经酸溶液回流处理,之后按(1.5‑3.5):(2.5‑4.5):(0.5‑1.5)的质量比混合制成复合载体。然后采用微波法,将氯铂酸在乙二醇和碱性溶液中还原并负载于复合载体上,关键步骤包括预分散、高压均质化和微波加热还原。本发明通过多种载体的复合与比例调配,兼具高活性与高耐久性,能够根据水冷电堆的疏水需求和空冷电堆的亲水需求进行适配性制备,解决了单一载体催化剂性能难以兼顾不同应用场景的问题。

燃料电池单体的制造方法

NºPublicación:  CN121215823A 26/12/2025
Solicitante: 
丰田自动车株式会社
CN_121215823_PA

Resumen de: CN121215823A

本发明提供燃料电池单体的制造方法,在利用粘合剂将板部件与隔膜接合的情况下,抑制粘合剂的厚度局部地变化。将具有膜电极接合体和支承膜电极接合体的框架的板部件与夹持板部件的一对隔膜中的1个接合的燃料电池单体的制造方法具备:第一工序,以具有预先确定的宽度的线状将粘合剂涂敷于框架的与隔膜对置的面即第一面;第二工序,在粘合剂的宽度方向的端部制作硬度比粘合剂高的固化部;第三工序,使第一面朝向下方悬吊的板部件相对于具有与第一面对置的面即第二面、且第二面朝向上方配置的隔膜相对地移动,使固化部与第二面接触;和第四工序,在固化部与第二面接触的状态下,使板部件沿与第二面平行的方向上相对于隔膜相对地移动来进行定位。

用于运行阳极子系统的方法以及阳极子系统

NºPublicación:  CN121219870A 26/12/2025
Solicitante: 
罗伯特·博世有限公司
CN_121219870_PA

Resumen de: WO2024235654A1

The invention relates to a method for operating an anode subsystem (1) for supplying a fuel cell stack (2) with hydrogen as anode gas, wherein anode gas exiting the fuel cell stack (2) is recirculated via an anode circuit (3) having an integrated fan (4). According to the invention, the recirculating gas, preferably before entering the fan (4), is actively conditioned, in particular temperature-controlled, in that liquid water contained in the recirculating gas is separated, and then, with the aid of a water mist generator (5), for example an ultrasonic nebuliser, dispersed in the recirculating gas and subsequently evaporated. The invention also relates to an anode subsystem (1) that is suitable for carrying out the method and can be operated according to the method.

含低温冷启动储氢瓶的固态储氢装置与燃料电池协同动力总成

NºPublicación:  CN121215815A 26/12/2025
Solicitante: 
内蒙古稀土功能材料创新中心有限责任公司
CN_121215815_PA

Resumen de: CN121215815A

本发明涉及车辆动力系统技术领域,具体为含低温冷启动储氢瓶的固态储氢装置与燃料电池协同动力总成,装置包括:热流调制模块、均衡驱动模块、释放协调模块、功率匹配模块、动力总成控制模块。本发明中,在储氢过程中通过界面温度差与热通量变化的实时联动判断,使能量在不同区域间实现定向回输,维持储氢材料稳定释氢条件,依据热流密度偏差对加热功率进行差异化分配,规避无效能耗与局部能量积聚,在氢气释放速率与相变介质能量吸收速率之间构建动态平衡,通过滤波估算修正供氢过程,使释放流量更加平稳可控,最终在功率输出环节将供氢稳定性与负载需求相结合,实现电堆功率与外部工况的动态匹配,提升动力系统的响应灵活性与能量转化效率。

一种复合催化剂改性石墨毡电极及其制备方法与应用

NºPublicación:  CN121215779A 26/12/2025
Solicitante: 
杭州德海艾科能源科技有限公司
CN_121215779_PA

Resumen de: CN121215779A

本发明涉及全钒液流电池电极技术领域,公开了一种复合催化剂改性石墨毡电极及其制备方法与应用,包括以下步骤:制备碳氮掺杂氧化铈;制备石墨相氮化碳;通过胶黏剂将复合催化剂负载在石墨毡上并进行高温煅烧,制备得到负载复合催化剂石墨毡电极。本发明使用石墨相氮化碳和碳氮掺杂氧化铈共同改性石墨毡电极,碳氮掺杂的协同效应不仅提高了金属氧化物的电子电导率和结构稳定性,还可以增强亲水性,提高了钒电池的电压效率、放电容量和循环稳定性。

一种铁铬电解液和电子级氯化亚铁的制备方法

NºPublicación:  CN121202199A 26/12/2025
Solicitante: 
惠州市斯瑞尔环境科技有限公司
CN_121202199_A

Resumen de: CN121202199A

本发明提供了一种铁铬电解液和电子级氯化亚铁的制备方法,所述方法包括以下步骤:以含铁废盐酸、单质铁作为原料,经耗酸除杂、氯化钡除硫酸根→氧气氧化生产羟基氧化铁→分离、水洗羟基氧化铁→酸溶及硫化亚铁还原→固液分离单质硫,能够制得低杂质的氯化亚铁溶液,可用于生产电子级氯化亚铁和配制铁铬电解液。经以上步骤制得的氯化亚铁纯度较高,废物少;同时所制得的电解液电性能好,衰减率低,成本低,实现了资源综合回收利用的目的,符合技术改进大趋势。

燃料电池

NºPublicación:  CN121215798A 26/12/2025
Solicitante: 
丰田自动车株式会社
CN_121215798_PA

Resumen de: CN121215798A

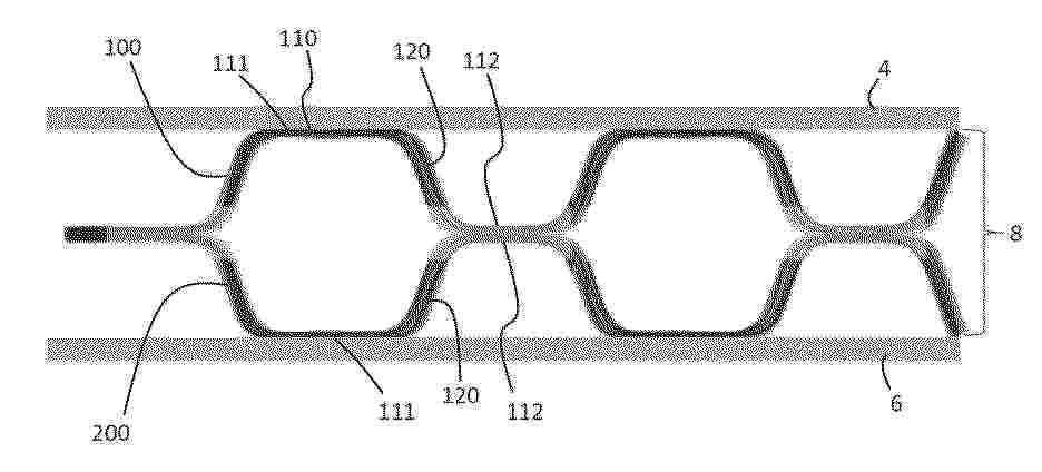
本发明提供燃料电池。本说明书中公开的燃料电池具备膜电极组件、与膜电极组件邻接的隔膜、和供燃料气体或氧气或空气通过的气体流路。气体流路设置于隔膜的与膜电极组件对置的面。气体流路呈在上下方向上蜿蜒且沿横向延伸的波形。气体流路的上凸弯曲部和下凸弯曲部交替地相连,且下凸弯曲部比上凸弯曲部短。通过使下凸弯曲部比上凸弯曲部短,残留在下凸弯曲部的水容易因气体的流势而被向气体下游侧吹飞。即,能够减少残留在气体流路中的水。

用于运行燃料电池系统的方法以及燃料电池系统

NºPublicación:  CN121215816A 26/12/2025
Solicitante: 
罗伯特·博世有限公司
CN_121215816_PA

Resumen de: CN121215816A

本发明涉及一种用于运行燃料电池系统的方法和一种燃料电池。本方法包括确定配量阀装置的起动电流的步骤,其中,该起动电流与配量阀装置的操控电流的阈值相对应,在该阈值时,穿过配量阀装置的质量流量开始或停止,或者在该阈值时配量阀装置打开或关闭;以及持续适配或者修正对配量阀装置的操控电流的预控制以优化阳极回路的压力调节,其中,燃料从燃料管路供给燃料电池堆。燃料电池系统构型有具有阳极和阴极的燃料电池堆;用于在阳极处使再循环介质进行再循环的再循环回路;用于对燃料电池堆供应燃料、尤其是氢气的燃料管路;与燃料管路和与再循环回路连接的配量阀装置;与配量阀装置连接的控制装置并且设置为用于执行这种类型的方法。

一种质子导体电解质材料及其制备方法和应用

NºPublicación:  CN121215820A 26/12/2025
Solicitante: 
山东理工大学
CN_121215820_PA

Resumen de: CN121215820A

本发明公开了一种质子导体电解质材料及其制备方法和应用,质子导体电解质材料的化学通式为ABO3‑δ,其中A位为Ba元素,B位为Zr、Sn、Ce、Nd元素;通过原料声共振混合、煅烧、流延成型、干燥、层叠共压、排胶处理、焦耳热快速热压烧结的步骤制备质子导体电解质材料,并将其用于阳极支撑单电池和电解质支撑单电池的制备。本发明的质子导体电解质材料具有良好的CO2、H2O耐受性和离子电导率,制备方法高效、节能、无杂质引入,表现出良好的应用前景。

一种燃料电池的绝缘板及电堆

NºPublicación:  CN121215827A 26/12/2025
Solicitante: 
上海骥翀氢能科技有限公司
CN_121215827_PA

Resumen de: CN121215827A

本发明属于燃料电池技术领域,公开了一种燃料电池的绝缘板及电堆。绝缘板上设置有流体进出通孔组;流体进出通孔组是变径的;流体进出通孔组当量直径较大的一端与电池堆的流体腔密封连接,当量直径较小的一端与所述端板的管路连接通孔组密封连接;流体进出通孔组上设置有导流部件。与现有技术相比,本发明通过在变径绝缘板内设置导流部件改善流体的流动状态,从而提高电堆内流体分配的均匀性,降低流阻,达到了提升电堆整体性能、延长了电池堆使用寿命的目的。

一种全自动液流电堆堆叠产线

NºPublicación:  CN121215824A 26/12/2025
Solicitante: 
惠州绿保科技有限公司
CN_121215824_PA

Resumen de: CN121215824A

本发明涉及液流电堆生产领域,本发明公开了一种全自动液流电堆堆叠产线,堆叠产线包括:治具、片材叠堆工位、子堆叠堆工位、预装配工位、穿螺杆工位、压堆工位与下料工位,片材叠堆工位包括依次分布的八个片材上料机构与第二双极板上料机构,八个片材上料机构分别用于堆叠大板框、第一碳毡、质子膜、小板框、第二碳毡、第一密封圈、第一双极板与第二密封圈,子堆叠堆工位包括子堆叠堆机构;穿螺杆工位包括穿螺杆机构;预装配工位包括横向输送线、纵向输送线与第一机械手;压堆工位包括压堆机构;下料工位包括下料机械手与翻转机。分为多个简单功能模块,单个模块可独立运行不受其他模块影响,具备稳定性强、机械手等易损件损耗率低的特点。

一种低温环境下阴极催化加热的PEMFC冷启动多目标优化方法

NºPublicación:  CN121215807A 26/12/2025
Solicitante: 
中南大学
CN_121215807_PA

Resumen de: CN121215807A

本申请涉及一种低温环境下阴极催化加热的PEMFC冷启动多目标优化方法,包括:利用仿真软件建立包含质子交换膜燃料电池的电堆、负载、反应物供应系统、热管理系统的冷启动仿真模型,设定环境温度为‑35~0℃,并以电堆阴极内部的氢氧催化反应为热源进行冷启动模拟;通过全局系统分析工具对冷启动仿真模型的冷启动模拟过程中的关键参数进行超立方采样,得到不同关键参数组合下的样本数据;将样本数据输入至混合模型,并基于样本数据对应的关键指标筛选混合模型;基于筛选后的混合模型预测关键指标,通过多目标优化算法对关键参数组合进行优化,并以预测的关键指标最优为目标,获得质子交换膜燃料电池冷启动的关键参数组合的帕累托最优解。

膜电极用催化剂浆料及其生产方法、膜电极

NºPublicación:  CN121215775A 26/12/2025
Solicitante: 
未势能源科技有限公司
CN_121215775_PA

Resumen de: CN121215775A

本发明提供了一种膜电极用催化剂浆料及其生产方法、膜电极。该生产方法包括:步骤S1,将原料混合,得到初级催化剂浆料;步骤S2,将初级催化剂浆料进行主分散,得到次级催化剂浆料;主分散包括球磨处理;步骤S3,将次级催化剂浆料进行搅拌,得到催化剂浆料。该生产方法经主分散将催化剂团簇分散到目标粒径,采用球磨的方法进行主分散,使得催化剂浆料更为稳定。将主分散处理后的浆料进行搅拌,能够去除浆料中的大量气泡,避免直接进行脱泡处理,尤其是真空脱泡在长时间的脱泡中易将催化剂浆料的溶剂挥发的问题,脱泡过程的溶剂挥发会导致浆料的配方发生变化,影响催化剂涂层的质量,上述搅拌能够使浆料在适宜的温度下,简化脱泡处理工艺。

用于增强氧化还原液流电池的方法、膜装置、膜堆以及执行所述方法的系统

NºPublicación:  CN121219873A 26/12/2025
Solicitante: 
永能储电有限公司
CN_121219873_PA

Resumen de: WO2024200761A1

The invention relates to a method, device, membrane stack, and system for boosting a redox flow battery. The comprises the steps of: - providing the redox flow battery with the membrane device comprising: - n triplet of membranes, wherein n is an integer of 1 or more, and wherein each triplet of membranes consists of an anion exchange membrane, a bipolar membrane, and a cation exchange membrane; and - 3n + l compartments, wherein one of the compartments comprises a cathode and wherein another of the compartments comprises an anode, and wherein the 3n + 1 compartments are at least partly delineated by one of the triplet of membranes; - circulating a catholyte to the compartment with the cathode; - circulating an anolyte to the compartment with the anode; and - charging the redox flow battery by applying an electrical potential difference between the anode and the cathode and/or providing charged catholyte to the compartment with the cathode and anolyte to the compartment with the anode

一种氢气加热的燃料电池系统、氢气加热方法及车辆

NºPublicación:  CN121215814A 26/12/2025
Solicitante: 
深蓝汽车科技有限公司
CN_121215814_PA

Resumen de: CN121215814A

本申请提供了一种氢气加热的燃料电池系统、氢气加热方法及车辆,用于实现在不增加系统能耗的前提下,实现全场景下的氢气稳定加热。该系统包括:电堆、引射器、氢气罐、空压机、空滤器、中冷器、整车冷却系统冷却水路及燃料电池系统冷却水路;空压机包括电机壳体总成及压壳;氢气罐、电机壳体总成、引射器和电堆依次连通形成第一氢气路;氢气罐、压壳和引射器和电堆依次连通形成第二氢气路;空滤器、压壳和中冷器和电堆依次连通形成空气路;整车冷却系统冷却水路和电机壳体总成之间形成第一冷却路;燃料电池系统冷却水路和中冷器之间形成第二冷却路;根据大气环境温度、入堆氢气温度、入堆空气温度及电堆出水温度,选择性的将第一氢气路和/或第二氢气路接通。

一种燃料电池复合石墨极板及其制备方法

NºPublicación:  CN121200267A 26/12/2025
Solicitante: 
同济大学
CN_121200267_PA

Resumen de: CN121200267A

本发明涉及一种燃料电池复合石墨极板及其制备方法,包括:将第一混合粉料与第二混合粉料在一定比例混合后,过筛后将粉料置于模具中,通过高频振动模具并多次翻转后将其放置在热压机中,热压处理后取出模具,进行淬火处理。其中,所述第一混合粉料为通过湿混法得到的混合粉料,所述第二混合粉料为通过干混法得到的混合粉料。本发明利用多种混料法混合得到复合石墨粉料,通过构筑多尺寸颗粒最佳堆积结构,满足极板压制成型过程中的孔隙填充;同时引入分散促进剂实现纳米填料的均匀分散。本发明通过解决纳米填料团聚和提高多尺寸颗粒的堆积密度,解决传统复合极板存在的结构缺陷,实现极板性能的提升,具有成本低、生产效率高,适合大规模生产的优点。

一种燃料电池的冷启动方法、装置及车辆

NºPublicación:  CN121215803A 26/12/2025
Solicitante: 
重庆长安汽车股份有限公司
CN_121215803_PA

Resumen de: CN121215803A

本申请涉及一种燃料电池的冷启动方法、装置及车辆,涉及车辆技术领域,该方法包括:基于燃料电池的冷却液入口温度和冷却液出口温度,确定燃料电池冷启动的拉载方式,其中,拉载方式包括恒压拉载及恒流拉载;基于拉载方式,确定目标比值的比值区间;其中,目标比值是燃料电池中电堆堆芯的单位时间内吸热量和发热量的比值;基于比值区间和燃料电池在拉载方式下的发热功率,确定目标冷却液流量区间;基于目标冷却液流量区间,对燃料电池进行冷启动控制,以提高燃料电池冷启动效率。

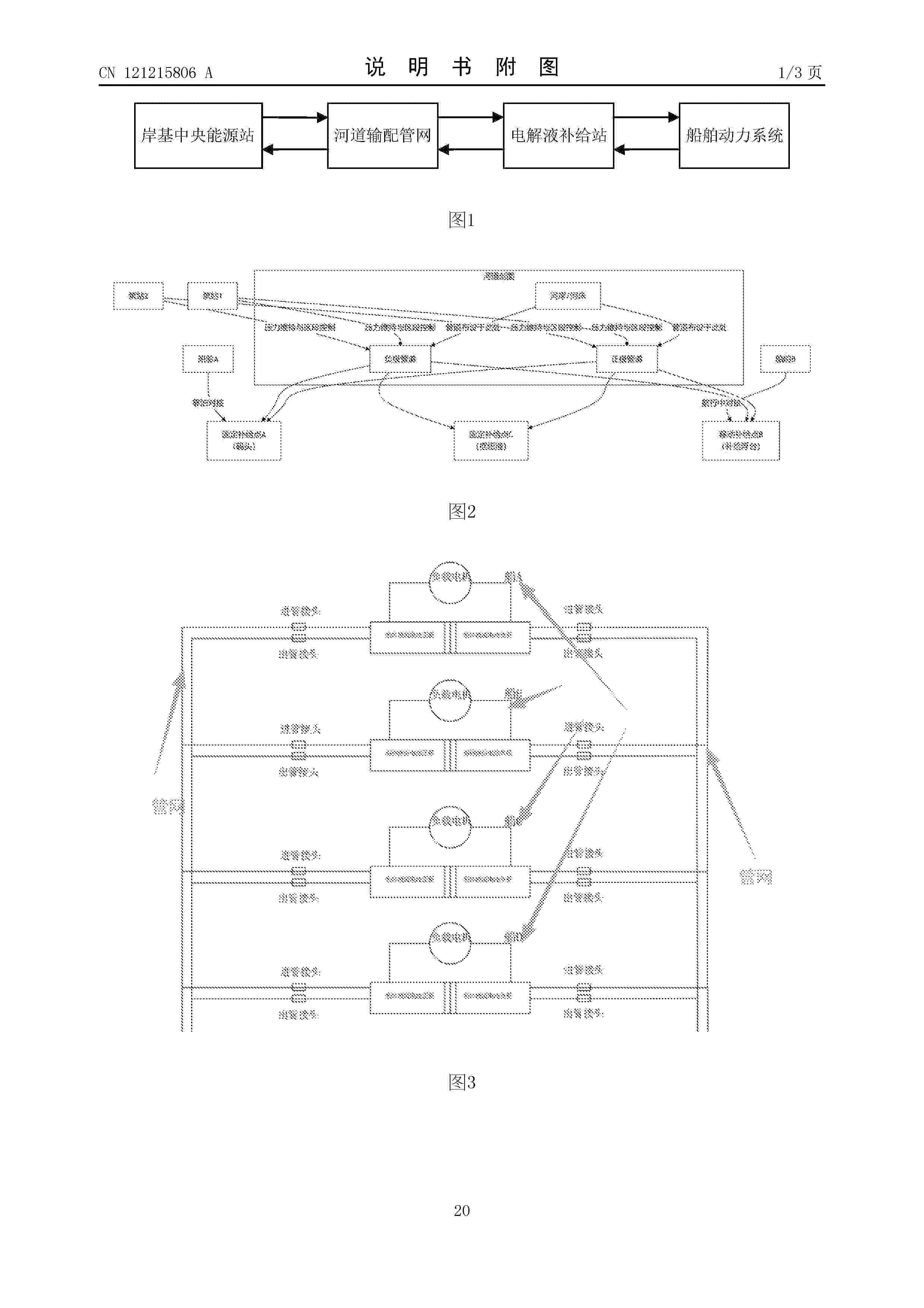
一种河道管网式船舶液流电池动力补给系统

NºPublicación:  CN121215806A 26/12/2025
Solicitante: 
三点水新能源科技(安徽)有限公司
CN_121215806_A

Resumen de: CN121215806A

本发明公开了一种河道管网式船舶液流电池动力补给系统。该系统包括:岸基中央能源站、河道输配管网、设置于河道两岸的多个电解液补给站以及船舶动力系统;岸基中央能源站用于电解液的集中充电、储存、管理及调度;河道输配管网用于将岸基中央能源站充电后的高能量电解液输送至多个电解液补给站,并将多个电解液补给站的乏电电解液输送回岸基中央能源站;电解液补给站用于向船舶动力系统提供高能量电解液,并回收船舶动力系统的乏电电解液;船舶动力系统用于将高能量电解液的化学能转化为电能以驱动船舶航行。本发明能够实现对航行中或停泊状态的船舶进行快速、连续的能量补给,满足长途连续运营需求。

具有周期梯度特征的液流电池流场结构及液流电池

NºPublicación:  CN121215799A 26/12/2025
Solicitante: 
大连理工大学
CN_121215799_PA

Resumen de: CN121215799A

本发明属于长时储能领域,提供了具有周期梯度特征的液流电池流场结构及液流电池。所述流场结构包括基板、设置于基板上的凹槽状蛇形流道、若干分隔肋,蛇形流道由若干宽流道、若干窄流道和若干连接流道组成,各宽流道与各窄流道相互平行且交替布置,相邻的宽流道与窄流道由分隔肋分隔,连接流道位于分隔肋的一端端部,相邻的宽流道与窄流道以首尾相接的方式由连接流道连通;宽流道与窄流道的宽度之比为(1.2~15):1,蛇形流道的入口与蛇形流道的出口所处的流道的宽度相等。本发明通过流道宽度的周期性调控在相邻流道间建立了动态压力梯度,强化肋下对流,可促进电解液在电极厚度方向的渗透、提高电极内反应物的分布均匀性并有效抑制极化损失。

一种燃料电池电堆测试设备及其检测方法和检测系统

NºPublicación:  CN121208661A 26/12/2025
Solicitante: 
永安行科技股份有限公司常州永安行氢能科技有限公司
CN_121208661_PA

Resumen de: CN121208661A

本发明提供了一种燃料电池电堆测试设备及其检测方法和检测系统,包括,控制模块控制导向模块所包括的竖直导向组件移动,使测量模块所包括的探针组件上升至与燃料电池电堆内的多个单电池的极板水平相对;控制模块控制导向模块所包括的水平导向组件移动,使探针组件与多个单电池的极板弹性接触;测量模块所包括的电压测量组件测量多个单电池的电压,电压测量组件包括多个菊花链式相互连接的电压测量芯片,任一电压测量芯片测量N个单电池的电压;控制模块获取多个电压测量芯片所测量的多个单电池的电压。采用本发明技术方案后,能够自动同时准确测量多个单电池的电压,操作简单方便,接触良好。

一种全钒液流电池储能系统的多参数分级综合保护方法及系统

NºPublicación:  CN121215809A 26/12/2025
Solicitante: 
合肥工业大学
CN_121215809_PA

Resumen de: CN121215809A

本发明涉及储能电池安全控制领域,尤其涉及一种全钒液流电池储能系统的多参数分级综合保护方法及系统。方法通过传感器采集电堆电压、电流等运行参数,依据电池特性设三级充电电压极限值,按参数超限程度分级保护:超三级值且持续50ms以上时报警;超二级值时300ms内降功率;超一级值时300ms内停机,5s内断开回路。保护动作含继电器断开等,按等级执行,同时上传并存储故障信息。系统含传感器、泵等部件,控制器可执行上述方法,实现对电池系统的综合保护。

セルスタック評価装置およびセルスタック評価方法

NºPublicación:  JP2025186687A 24/12/2025
Solicitante: 
株式会社東芝
JP_2025186687_PA

Resumen de: JP2025186687A

【課題】セルスタックで発生する割れの評価を効率的かつ高精度に行うことを容易に実現可能なセルスタック評価装置等を提供する。【解決手段】実施形態のセルスタック評価装置は、入力部と推定部とを有する。入力部は、セルスタックの状態に関する状態データが入力される。推定部は、入力部から入力される状態データに基づいて、複数の電気化学セルに発生する割れの位置を推定することによって、割れ位置推定データを求める。推定部は、状態データと複数の電気化学セルに発生する割れの位置との関係について機械学習することによって得た評価モデルを用いて、割れ位置推定データを求めるように構成されている。【選択図】図1A

ELECTRODE CATALYST LAYER AND MEMBRANE ELECTRODE ASSEMBLY

NºPublicación:  EP4667624A1 24/12/2025
Solicitante: 
TOPPAN HOLDINGS INC [JP]
Toppan Holdings Inc
EP_4667624_PA

Resumen de: EP4667624A1

An electrode catalyst layer 2 includes catalyst particles 12, an ionomer 13, and ionomer-adsorptive carbon fibers 14α. The ionomer-adsorptive carbon fibers 14α may have an adsorption amount of the ionomer of 10 mg or more per 1 g of the ionomer-adsorptive carbon fibers, may have a diameter in a range of 50 nm or more and 1 µm or less, and may be vapor-grown carbon fibers (VGCF) subjected to hydrophilic treatment.

燃料電池ハイブリッド自動車の熱管理制御方法

NºPublicación:  JP2025187026A 24/12/2025
Solicitante: 
重慶理工大学
JP_2025187026_PA

Resumen de: CN118683268A

The invention relates to the technical field of fuel cell hybrid electric vehicle thermal management, and discloses a fuel cell hybrid electric vehicle thermal management control method. According to the thermal management control method for the fuel cell hybrid electric vehicle, under the condition of a multi-input multi-output complex nonlinear system of the fuel cell hybrid electric vehicle, an MPC is used for controlling the flow of cooling liquid to ensure that all parts are in a normal working temperature range, and then the inlet and outlet temperatures of all the parts serve as state variables; the cooling liquid flow of the water pump of each component is used as the control quantity, the MPC controller is used for controlling and coordinating the temperature of each component, the relevance of each loop heat management system is considered, and the overall performance of the fuel cell hybrid electric vehicle is improved.

シール構造体、および電気化学反応セルスタック

NºPublicación:  JP2025186667A 24/12/2025
Solicitante: 
森村SOFCテクノロジー株式会社
JP_2025186667_PA

Resumen de: JP2025186667A

【課題】ガラスシール部のクラック発生を低減する。【解決手段】シール構造体は、第1接合対象部材と、第2接合対象部材と、第1接合対象部材と第2接合対象部材とを接合するガラスシール部と、を備え、ガラスシール部が結晶化ガラス製であり、ガラスシール部の結晶化度の標準偏差が10%以下である。【選択図】図6

Verfahren zum Kontrollieren der Brennstoffversorgung einer Brennstoffzelle, Brennstoffzellensystem, Fahrzeug, Computerprogrammprodukt und Speichermedium

NºPublicación:  DE102024117519A1 24/12/2025
Solicitante: 
BAYERISCHE MOTOREN WERKE AG [DE]
Bayerische Motoren Werke Aktiengesellschaft
DE_102024117519_PA

Resumen de: DE102024117519A1

Die hier offenbarte Technologie betrifft erfindungsgemäß ein Verfahren zum Kontrollieren der Brennstoffversorgung einer Brennstoffzelle (11) eines Brennstoffzellensystems (10), aufweisend: Ermitteln eines Betriebszustandes des Brennstoffzellensystems (10), Bereitstellen verschiedener möglicher Schritte zum Beeinflussen der Brennstoffversorgung, Auswählen von wenigstens einem der bereitgestellten Schritte basierend auf dem ermittelten Betriebszustand des Brennstoffzellensystems (10) und Kontrollieren der Brennstoffversorgung der Brennstoffzelle (11) durch Ausführen des wenigstens einen ausgewählten Schrittes. Die Technologie betrifft ferner ein Brennstoffzellensystem (10), ein Fahrzeug (100) und ein Computerprogrammprodukt (70) zum Durchführen des Verfahrens sowie ein computerlesbares Speichermedium (80), auf welchem das Computerprogrammprodukt (70) gespeichert ist.

Verfahren zum Betreiben eines Brennstoffzellensystems, Brennstoffzellensystem, Fahrzeug, Computerprogrammprodukt und Speichermedium

NºPublicación:  DE102024117518A1 24/12/2025
Solicitante: 
BAYERISCHE MOTOREN WERKE AG [DE]
Bayerische Motoren Werke Aktiengesellschaft
DE_102024117518_PA

Resumen de: DE102024117518A1

Die hier offenbarte Technologie betrifft erfindungsgemäß ein Verfahren zum Betreiben eines Brennstoffzellensystems (10), aufweisend die Schritte: Ermitteln einer Brennstofftemperatur in einem Brennstoffpfad (14), Ermitteln einer Mischgastemperatur in einem Anodeneinlasspfad (15), Ermitteln einer Anodenabgastemperatur in einem Rezirkulationspfad (17), Ermitteln einer Energiebilanz über einen Mischpunkt (29) basierend auf der ermittelten Brennstofftemperatur, der ermittelten Mischgastemperatur und der ermittelten Anodenabgastemperatur, Ermitteln eines Stoffmengenstroms im Rezirkulationspfad (17) basierend auf der Energiebilanz und Betreiben des Brennstoffzellensystems (10) basierend auf dem ermittelten Stoffmengenstrom. Die Technologie betrifft ferner ein Brennstoffzellensystem (10), ein Fahrzeug (100) und ein Computerprogrammprodukt (70) zum Durchführen des Verfahrens sowie ein computerlesbares Speichermedium (80), auf welchem das Computerprogrammprodukt (70) gespeichert ist.

Verfahren zum Betreiben eines Brennstoffzellensystems, Computerprogrammprodukt, Steuereinheit und Brennstoffzellensystem

NºPublicación:  DE102024205790A1 24/12/2025
Solicitante: 
BOSCH GMBH ROBERT [DE]
Robert Bosch Gesellschaft mit beschr\u00E4nkter Haftung
DE_102024205790_PA

Resumen de: DE102024205790A1

Die Erfindung betrifft ein Verfahren zum Betreiben eines Brennstoffzellensystems (100) mit mindestens einem Brennstoffzellenstack (101), wobei der mindestens eine Brennstoffzellenstack (101) ein korrespondierendes Luftsystem (10) aufweist, wobei das Luftsystem (10) einen Zuluftpfad (11) und einen Abgaspfad (12) aufweist, wobei zwischen einem Abgaspfad (12) von mindestens einem Brennstoffzellenstack (101) und einem Zuluftpfad (11) von dem mindestens einen Brennstoffzellenstack (101) oder von einem anderen Brennstoffzellenstack (101) mindestens eine Abgasrückführung (EGR, EGT) vorgesehen ist, um zumindest ein Teil eines, insbesondere feuchten, Abgases (L2) von dem Abgaspfad (12) in den Zuluftpfad (11) zu leiten, wobei die Abgasrückführung (EGR, EGT) in Abhängigkeit von mindestens einer Freigabebedingung betrieben wird.

BRENNSTOFFZELLENSYSTEM UND ZUSAMMENBAU DESSELBEN

NºPublicación:  DE102024123311A1 24/12/2025
Solicitante: 
GM GLOBAL TECH OPERATIONS LLC [US]
GM Global Technology Operations LLC
DE_102024123311_PA

Resumen de: DE102024123311A1

Brennstoffzellenstapel mit einem Brennstoffzellenstapelgehäuse, das eine sich zwischen einem ersten Ende und einem zweiten Ende erstreckende Kammer und eine oder mehrere in der Kammer des Brennstoffzellenstapelgehäuses angeordnete Brennstoffzellen aufweist. Der Brennstoffzellenstapel umfasst ferner eine erste Endplatte, die mit dem ersten Ende des Brennstoffzellenstapelgehäuses gekoppelt ist, und eine oder mehrere erste Bezugsschienenaufnahmen umfasst, eine zweite Endplatte, die mit dem zweiten Ende des Brennstoffzellenstapelgehäuses gekoppelt ist und eine oder mehrere zweite Bezugsschienenaufnahmen umfasst, die in Bezug auf eine erste Achse axial von den ersten Bezugsschienenaufnahmen beabstandet sind, und eine oder mehrere Bezugsschienen, die mit der einen oder den mehreren ersten Bezugsschienenaufnahmen und der einen oder den mehreren zweiten Bezugsschienenaufnahmen gekoppelt sind und sich zwischen diesen erstrecken.

GAS DIFFUSION ELECTRODE, MEMBRANE-ELECTRODE ASSEMBLY, AND ELECTROLYSIS DEVICE

NºPublicación:  EP4667622A1 24/12/2025
Solicitante: 
MELICON GMBH [DE]
Melicon GmbH
EP_4667622_PA

Resumen de: EP4667622A1

Die Erfindung betrifft eine Gasdiffusionselektrode (4, 5) für eine Membran-ElektrodenAnordnung zum Einsatz in einer Brennstoffzelle oder einer Elektrolysevorrichtung, aufweisend einen Verbund aus einer Mehrzahl von schichtweise angeordneten Streckmetalllagen (6, 7, 8), gekennzeichnet durch eine Vlieslage (9) aus Metallfasern, wobei eine dem Verbund zugewandte Oberfläche der Vlieslage (9) mit einer dem Verbund abgewandten Oberfläche einer einendseitig des Verbunds angeordneten äußeren Streckmetalllage (6) in Kontakt steht, wobei die dem Verbund abgewandte Oberfläche der Vlieslage (9) dazu dient, an der Membran (2) der Membran-ElektrodenAnordnung (1) anzuliegen.

Verfahren zum Spülen eines Anodensubsystems, Brennstoffzellensystem, Fahrzeug, Computerprogrammprodukt, computerlesbares Medium sowie Datenträgersignal

NºPublicación:  DE102024117516A1 24/12/2025
Solicitante: 
BAYERISCHE MOTOREN WERKE AG [DE]
Bayerische Motoren Werke Aktiengesellschaft
DE_102024117516_PA

Resumen de: DE102024117516A1

Die vorliegende Erfindung betrifft ein Verfahren zum Spülen eines Anodensubsystems (30) in einem Niedriglastbetrieb eines Brennstoffzellensystems (100), wobei das Anodensubsystem (30) einen zu einem Anodeneinlass (32) eines Brennstoffzellenstapels führenden Anodenversorgungspfad (31), einen von einem Anodenauslass (33) des Brennstoffzellenstapels (20) wegführenden Rezirkulationspfad (34), einen passiven Brennstoff-Rezirkulationsförderer (37), ein kontrollierbares Brennstoff-Eindosierventil (36) zum Zuführen von frischem Brennstoff sowie ein kontrollierbares Anodenspülventil (38) zum Spülen des Anodensubsystems (30) aufweist. Das Verfahren umfasst als einen Schritt ein Erkennen (320) einer Spül-Aufforderung zum Spülen des Anodensubsystems (30), wobei als Reaktion darauf zumindest zeitweise das Brennstoff-Eindosierventil (36) und das Anodenspülventil (38) derart aufeinander abgestimmt kontrolliert werden (340), dass das Brennstoff-Eindosierventil (36) und das Anodenspülventil (38) jeweils pulsierend betrieben werden und das Anodenspülventil (38) fluidtechnisch nur offen ist, wenn das Brennstoff-Eindosierventil (36) fluidtechnisch offen ist.

Plattenwärmetauscher für ein Brennstoffzellensystem

NºPublicación:  DE102024205744A1 24/12/2025
Solicitante: 
BOSCH GMBH ROBERT [DE]
Robert Bosch Gesellschaft mit beschr\u00E4nkter Haftung
DE_102024205744_PA

Resumen de: DE102024205744A1

Die Erfindung betrifft einen Plattenwärmetauscher (10) für ein Brennstoffzellensystem (100). Die Erfindung betrifft ferner ein Brennstoffzellensystem (100).

Brennstoffzellensystem

NºPublicación:  DE102024205745A1 24/12/2025
Solicitante: 
BOSCH GMBH ROBERT [DE]
Robert Bosch Gesellschaft mit beschr\u00E4nkter Haftung
DE_102024205745_PA

Resumen de: DE102024205745A1

Die Erfindung betrifft ein Brennstoffzellensystem (100). Das Brennstoffzellensystem (100) umfasst:- einen Brennstoffzellenstapel (110),- eine zu dem Brennstoffzellenstapel (110) zuführende Zuleitung (120) für eine Zuluft,- eine von dem Brennstoffzellenstapel (110) abführende Ableitung (130) für ein Abgas,- einen Verdichter (140), der in der Zuleitung (120) zum Verdichten der Zuluft angeordnet ist,- einen Ladeluftkühler (150), der in der Zuleitung (120) stromab des Verdichters (140) angeordnet ist, wobei der Ladeluftkühler (150) vorzugsweise an einem Kühlkreislauf angeschlossen ist,- eine Turbine (160), die in der Ableitung (130) zur Expansion des Abgases angeordnet ist, wobei die Turbine (160) mit dem Verdichter (140) über eine gemeinsame Antriebswelle und einen Elektromotor antriebsverbunden ist,- eine mit der zuführenden Zuleitung (120) und abführenden Ableitung (130) fluidverbundene Rezirkulationsleitung (170),- eine Rezirkulations-Fördereinrichtung (180), die in der Rezirkulationsleitung (170) zur Rückführung einer Feuchtigkeit des Abgases aus der abführenden Ableitung (130) in die zuführende Zuleitung (120) angeordnet ist, und- einen Kondensatableiter (190) mit einer Drainageleitung (195), wobei der Kondensatableiter (190) in der zuführenden Zuleitung (120) und vor dem Eingang des Verdichters (140) angeordnet ist.Das Brennstoffzellensystem (100) zeichnet sich dadurch aus, dass in der Drainageleitung (195) des Kondensatableiters (190) eine Sperrvorrichtung

Komposit-Bipolarplatte und Verfahren zu ihrer Herstellung

NºPublicación:  DE102024117497A1 24/12/2025
Solicitante: 
FRAUNHOFER GES FORSCHUNG [DE]
Fraunhofer-Gesellschaft zur F\u00F6rderung der angewandten Forschung eingetragener Verein
DE_102024117497_PA

Resumen de: DE102024117497A1

Die Erfindung betrifft ein Verfahren zum Fügen von elektrisch leitfähigen Kunststoffteilen, gefügte Kunststoffteile und eine Vorrichtung zur Durchführung des Verfahrens.

Stackanordnung für eine elektrochemische Anlage, elektrochemische Anlage

NºPublicación:  DE102024205651A1 24/12/2025
Solicitante: 
BOSCH GMBH ROBERT [DE]
Robert Bosch Gesellschaft mit beschr\u00E4nkter Haftung
DE_102024205651_PA

Resumen de: DE102024205651A1

Die Erfindung betrifft eine Stackanordnung (1) für eine elektrochemische Anlage, insbesondere eine Elektrolyseanlage oder ein Brennstoffzellensystem, umfassend mindestens einen Stack (2) sowie eine den mindestens einen Stack (2) aufnehmende Einhausung (3). Erfindungsgemäß bildet die Einhausung (3) mindestens zwei Aufnahmeräume (4) aus, die durch mindestens eine Trennwand (5) voneinander getrennt sind, vorzugsweise gasdicht getrennt sind, wobei in einem ersten Aufnahmeraum (4.1) der mindestens eine Stack (2) und in einem weiteren Aufnahmeraum (4.2) mindestens eine Komponente (6) eines Subsystems der elektrochemischen Anlage aufgenommen ist.Die Erfindung betrifft ferner eine elektrochemische Anlage mit einer erfindungsgemäßen Stackanordnung (1).

Verfahren und Steuergerät zum Betreiben eines Brennstoffzellensystems sowie Brennstoffzellensystem

NºPublicación:  DE102024205675A1 24/12/2025
Solicitante: 
BOSCH GMBH ROBERT [DE]
Robert Bosch Gesellschaft mit beschr\u00E4nkter Haftung
DE_102024205675_PA

Resumen de: DE102024205675A1

Die Erfindung betrifft ein Verfahren zum Betreiben eines Brennstoffzellensystems (100), das eine in ein Luftleitungssystem (102) eingebundene Kathode (110), einen stromaufwärts der Kathode (110) in dem Luftleitungssystem (102) angeordneten Drucksensor (120) und einen in dem Luftleitungssystem (102) angeordneten Durchflusssensor (130) aufweist. In einem Schritt des Einlesens werden ein Drucksensorsignal (125) von dem Drucksensor (120) und ein Durchflusssensorsignal (135) von dem Durchflusssensor (130) eingelesen. Das Drucksensorsignal (125) repräsentiert einen Kathodeneinlassdruck in dem Luftleitungssystem (102) stromaufwärts der Kathode (110). Das Durchflusssensorsignal (135) repräsentiert einen Luftdurchfluss in dem Luftleitungssystem (102). In einem Schritt des Ermittelns wird ein fluidmechanisch stromabwärts der Kathode (110) in dem Luftleitungssystem (102) herrschender Kathodenauslassdruck (155) unter Verwendung einer Ermittlungsvorschrift ermittelt, die den Kathodeneinlassdruck, den Luftdurchfluss, einen für die Kathode (110) und das Luftleitungssystem (102) bestimmten Druckabfallfaktor und einen für die Kathode (110) und das Luftleitungssystem (102) bestimmten Strömungsterm umfasst. In einem Schritt des Erzeugens wird in Abhängigkeit von dem ermittelten Kathodenauslassdruck (155) ein Steuersignal (157) erzeugt. In einem Schritt des Ausgebens wird das Steuersignal (157) an mindestens eine Betriebseinrichtung (140) des Brennstoffzellensystems (100) ausgegeben.

Dichtungsanordnung, Anordnung für ein elektrochemisches System sowie elektrochemisches System

NºPublicación:  DE102025123752A1 24/12/2025
Solicitante: 
REINZ DICHTUNGS GMBH [DE]
REINZ-Dichtungs-GmbH
DE_102025123752_PA

Resumen de: DE102025123752A1

Die vorliegende Erfindung betrifft eine Dichtungsanordnung für ein elektrochemisches System, die bei einem Verbauen in dem elektrochemischen System quer zu einer Lagenebene belastbar ist, wobei die Dichtungsanordnung umfasst: eine rahmenförmige Lage mit einer Aussparung, wobei die Aussparung dazu eingerichtet ist, einen elektrochemisch aktiven Bereich des elektrochemischen Systems rahmenförmig zu umgeben, und wobei die Aussparung eine Innenkante aufweist, sowie ein elastomeres Dichtelement, welches mit einem Innenrandbereich an der Innenkante der Aussparung anliegt und mit einem Außenrandbereich in die Aussparung hineinragt, wobei der Außenrandbereich zumindest an einer ersten Außenseite zumindest abschnittsweise einen Auflagebereich für eine Komponente des elektrochemischen Systems umfasst, der gegenüber über einem benachbarten ersten Bereich des Dichtelements abgesenkt ist.

Verfahren zum Betreiben eines Brennstoffzellensystems, Steuergerät

NºPublicación:  DE102024205808A1 24/12/2025
Solicitante: 
BOSCH GMBH ROBERT [DE]
Robert Bosch Gesellschaft mit beschr\u00E4nkter Haftung
DE_102024205808_PA

Resumen de: DE102024205808A1

Die Erfindung betrifft ein Verfahren zum Betreiben eines Brennstoffzellensystems, umfassend einen Brennstoffzellen-Stack und einen Kühlkreis, über den der Stack im Normalbetrieb gekühlt und im Fall eines Gefrierstarts aufgeheizt wird, wobei mit Hilfe einer in den Kühlkreis integrierten Kühlmittelpumpe ein Kühlmittel durch den Stack gepumpt wird. Erfindungsgemäß ist vorgesehen, dass bei einem Gefrierstarta) in einer ersten Phase bei abgeschalteter oder intermittierend betriebener Kühlmittelpumpe einem Kathodenbereich des Stacks ein überstöchiometrischer Luftmassenstrom zugeführt wird, undb) in einer zweiten Phase die Kühlmittelpumpe mit konstanter Pumpendrehzahl betrieben wird und der dem Kathodenbereich zugeführte Luftmassenstrom unterstöchiometrisch eingestellt wird,wobei durch Auswerten eines sich im Zeitpunkt des Übergangs von der ersten Phase in die zweite Phase einstellenden Gradienten der Kühlmittel-Austrittstemperatur die Zelltemperatur im Inneren des Stacks abgeschätzt wird.Die Erfindung betrifft ferner ein Steuergerät für ein Brennstoffzellensystem.

Verfahren zum Betreiben eines Brennstoffzellensystems, Brennstoffzellensystem, Fahrzeug, Computerprogrammprodukt und Speichermedium

NºPublicación:  DE102024117517A1 24/12/2025
Solicitante: 
BAYERISCHE MOTOREN WERKE AG [DE]
Bayerische Motoren Werke Aktiengesellschaft
DE_102024117517_PA

Resumen de: DE102024117517A1

Die hier offenbarte Technologie betrifft erfindungsgemäß ein Verfahren zum Betreiben eines Brennstoffzellensystems (10), wobei das Brennstoffzellensystem (10) eine Brennstoffzelle (11) mit einer Anode (12) und einer Kathode (13), und einen Purgepfad (19) umfasst und das Verfahren die Schritte aufweisend: Ermitteln einer aktuellen Betriebseffizienz des Brennstoffzellensystems (10), Verändern wenigstens eines Anodenparameters zum Erhöhen der Betriebseffizienz basierend auf der ermittelten Betriebseffizienz. Die Technologie betrifft ferner ein Brennstoffzellensystem (10), ein Fahrzeug (100) und ein Computerprogrammprodukt (40) zum Durchführen des Verfahrens sowie ein computerlesbares Speichermedium (50), auf welchem das Computerprogrammprodukt (40) gespeichert ist.

Dichtheitsprüfkonzept für ein Anodensubmodul

NºPublicación:  DE102024205809A1 24/12/2025
Solicitante: 
BOSCH GMBH ROBERT [DE]
Robert Bosch Gesellschaft mit beschr\u00E4nkter Haftung
DE_102024205809_PA

Resumen de: DE102024205809A1

Ein System (2) zum Prüfen eines Anodensubmoduls (30), das dazu vorgesehen ist, die Anode einer Brennstoffzelle kontrolliert mit Wasserstoffgas zu versorgen, umfasst eine Adapterplatte (20), die zur Aufnahme des zu prüfenden Anodensubmodul (30) ausgebildet ist; und eine Pneumatikeinheit (1), die pneumatisch mit der Adapterplatte (20) verbunden und dazu ausgebildet ist, das Anodensubmodul (30) über die Adapterplatte (20) mit wenigstens einem Prüfgas zu versorgen; und eine Prüfvorrichtung (12, 90), die es ermöglicht, die Dichtheit des zu prüfenden Anodensubmoduls (30) zu überprüfen.

Brennstoffzellensystem und Verfahren zum Betreiben eines korrespondierenden Brennstoffzellensystems

NºPublicación:  DE102024205792A1 24/12/2025
Solicitante: 
BOSCH GMBH ROBERT [DE]
Robert Bosch Gesellschaft mit beschr\u00E4nkter Haftung
DE_102024205792_PA

Resumen de: DE102024205792A1

Die Erfindung betrifft ein Brennstoffzellensystem (100) mit mindestens einem Brennstoffzellenstack (101), wobei der mindestens eine Brennstoffzellenstack (101) zumindest ein korrespondierendes Luftsystem (10) aufweist,wobei das zumindest eine Luftsystem (10) einen Zuluftpfad (11) und einen Abgaspfad (12) aufweist,wobei zwischen dem Abgaspfad (12) von dem mindestens einen Brennstoffzellenstack (101) und dem Zuluftpfad (11) von dem mindestens einen oder einen anderen Brennstoffzellenstack (101) mindestens eine Abgasrückführung (EGR) vorgesehen ist,um zumindest ein Teil eines, insbesondere feuchten, Abgases von dem Abgaspfad (12) in den Zuluftpfad (11) zu leiten,und wobei für die Abgasrückführung (EGR) mindestens eine Vorrichtung (F) mit filtrierender Wirkung vorgesehen ist.

Verfahren zum Betreiben eines Brennstoffzellensystems, Steuergerät

NºPublicación:  DE102024205648A1 24/12/2025
Solicitante: 
BOSCH GMBH ROBERT [DE]
Robert Bosch Gesellschaft mit beschr\u00E4nkter Haftung
DE_102024205648_PA

Resumen de: DE102024205648A1

Die Erfindung betrifft ein Verfahren zum Betreiben eines Brennstoffzellensystems, umfassend einen Brennstoffzellen-Stack und einen Kühlkreis zur Kühlung des Stacks, wobei mittels einer in den Kühlkreis integrierten Kühlmittelpumpe ein Kühlmittel durch den Stack gepumpt wird und die vom Kühlmittel im Stack aufgenommene Wärme über einen in den Kühlkreis integrierten Radiator (1) an die Umgebung (4) abgeführt wird, wobei die vom Radiator (1) zu erbringende Kühlleistung anteilig mit Hilfe mindestens eines am Radiator (1) angeordneten Lüfters (2) sowie mit Hilfe einer am Radiator (2) angeordneten Wassereinspritzeinrichtung (3) erbracht wird. Erfindungsgemäß werden die von dem mindestens einen Lüfter (2) und der Wassereinspritzungseinrichtung (3) zu erbringenden Kühlleistungsanteile unter Berücksichtigung des jeweiligen elektrischen Leistungsbedarfs bestimmt.Die Erfindung betrifft ferner ein Steuergerät für ein Brennstoffzellensystem.

Brennstoffzellensystem und Verfahren zum Betreiben eines Brennstoffzellensystems

NºPublicación:  DE102024205646A1 24/12/2025
Solicitante: 
BOSCH GMBH ROBERT [DE]
Robert Bosch Gesellschaft mit beschr\u00E4nkter Haftung
DE_102024205646_PA

Resumen de: DE102024205646A1

Die Erfindung betrifft Verfahren zum Betreiben eines Brennstoffzellensystems (2) in einem Gefrierstartbetrieb, wobei das Brennstoffzellensystem (2) wenigstens eine Brennstoffzelle (26) mit einer Anode (28) und einer Kathode (30); und eine Strahlpumpe (22) umfasst, die dazu ausgebildet ist, angetrieben von einem Wasserstoffmassenstrom (ṁH2), der der Anode (28) der wenigstens einen Brennstoffzelle (26) zugeführt wird, Gas, das aus der Anode (28) der wenigstens einen Brennstoffzelle (26) austritt, gemeinsam mit dem Wasserstoffmassenstrom (ṁH2) in die Anode (28) der wenigstens einen Brennstoffzelle (26) zurückzuführen. Das Verfahren umfasst im Gefrierstartbetrieb den der Strahlpumpe (22) zugeführten Wasserstoffmassenstrom (ṁH2) so zu begrenzen, dass er unterhalb einer vorgegebenen Rezirkulationsschwelle der Strahlpumpe (22) liegt, so dass während des Gefrierstartbetriebs keine relevante Rückführung von aus der Anode (28) der Brennstoffzelle (26) austretenden Gasen in die Anode (28) der Brennstoffzelle (26) stattfindet.

Brennstoffzellensystem

NºPublicación:  DE102025120198A1 24/12/2025
Solicitante: 
FEV GROUP GMBH [DE]
FEV Group GmbH
DE_102025120198_PA

Resumen de: DE102025120198A1

Die Erfindung betrifft ein Brennstoffzellensystem.Das erfindungsgemäße Brennstoffzellensystem umfasst eine Brennstoffzelle (6), einen Kathodengaszuleitung (16), eine Anodengaszuleitung (17), eine Kathodengasableitung (18) und eine Anodengasableitung (19), wobei die Kathodengaszuleitung für die Zuführung von einem sauerstoffhaltigen Gas zur Brennstoffzelle (6) ausgebildet ist, und mit der Kathodengaszuleitung (16) ein Sauerstofftank (14) verbunden ist, um Sauerstoff aus dem Sauerstofftank (14) über die Kathodengaszuleitung der Brennstoffzelle (6) zuzuführen.

Brennstoffzellenvorrichtung und Verfahren zur Steuerung einer solchen

NºPublicación:  DE102024117702A1 24/12/2025
Solicitante: 
EKPO FUEL CELL TECH GMBH [DE]
EKPO Fuel Cell Technologies GmbH
DE_102024117702_PA

Resumen de: DE102024117702A1

Die vorliegende Erfindung betrifft ein Verfahren zur Steuerung einer Brennstoffzellenvorrichtung (100), welche eine Brennstoffzelleneinheit (110) und ein Leitungssystem (112) aufweist, das eine Rezirkulationsleitung (188) anodenseitig umfasst, wobei sich die Rezirkulationsleitung (188) an einer Verzweigungsstelle (204) in zwei parallel geschaltete Leitungsabschnitte (200, 202) verzweigt und die zwei parallel geschalteten Leitungsabschnitte (200, 202) an einer Zusammenführungsstelle (206) der Rezirkulationsleitung (188) wieder zusammengeführt sind, wobei das Verfahren aufweist: Ermöglichen und/oder Veranlassen einer Rückwärtsströmung (104) von Brennstoffmedium, welche entgegen einer Rezirkulationsrichtung (106) des Brennstoffmediums orientiert ist, in einem der zwei Leitungsabschnitte (202), insbesondere mittels einer schaltbaren, vorzugsweise strömungshemmenden und/oder strömungsunterbindenden, Einheit (208). Ferner stellt die vorliegende Erfindung eine Brennstoffzellenvorrichtung (100) bereit.

Kalibrieren von Temperatursensoren in einem Brennstoffzellensystem

NºPublicación:  DE102024205748A1 24/12/2025
Solicitante: 
BOSCH GMBH ROBERT [DE]
Robert Bosch Gesellschaft mit beschr\u00E4nkter Haftung
DE_102024205748_PA

Resumen de: DE102024205748A1

Ein Kühlkreis (19) zum Kühlen eines Brennstoffzellensystems (20) mit wenigstens einer Kühlmittelleitung (18), durch die beim Betrieb des Kühlkreises (19) ein Kühlmittel (25) strömt, umfasst einen Kühlmittel-Temperatursensor (15, 16), der an der Kühlmittelleitung (18) angebracht ist, um die Temperatur des Kühlmittels (25), das im Betrieb durch die Kühlmittelleitung (18) strömt, zu messen; und einen Temperatursensorblock (22, 24), der an der Kühlmittelleitung (18) ausgebildet ist und der eine Aufnahme (30) zum Aufnehmen eines Kalibrier-Temperatursensors (26) aufweist, der dazu ausgebildet und vorgesehen ist, den Kühlmittel-Temperatursensor (15, 16) zu kalibrieren.

Verfahren zum Betreiben eines Brennstoffzellensystems, Computerprogrammprodukt, Steuereinheit und Brennstoffzellensystem

NºPublicación:  DE102024205820A1 24/12/2025
Solicitante: 
BOSCH GMBH ROBERT [DE]
Robert Bosch Gesellschaft mit beschr\u00E4nkter Haftung
DE_102024205820_PA

Resumen de: DE102024205820A1

Die Erfindung betrifft ein Verfahren zum Betreiben eines Brennstoffzellensystems (100), mit mindestens einem Brennstoffzellenstack (101), wobei der mindestens eine Brennstoffzellenstack (101) ein korrespondierendes Luftsystem (10) aufweist,wobei das Luftsystem (10) einen Zuluftpfad (11) und einen Abgaspfad (12) aufweist,wobei zwischen einem Abgaspfad (12) von mindestens einem Brennstoffzellenstack (101) und einem Zuluftpfad (11) von dem mindestens einen Brennstoffzellenstack (101) oder von einem anderen Brennstoffzellenstack (101) mindestens eine Abgasrückführung (EGR, EGT) vorgesehen ist,um zumindest ein Teil eines, insbesondere feuchten, Abgases (L2) von dem Abgaspfad (12) in den Zuluftpfad (11) zu leiten,wobei die Regelung des mindestens einen Brennstoffzellenstacks (101) oder von dem anderen Brennstoffzellenstack (101), der die Abgasrückführung (EGR, EGT) nutzt, adaptiv in Abhängigkeit von einem Betrieb der Abgasrückführung (EGR, EGT) durchgeführt wird.

Brennstoffzellensystem und Verfahren zum Betreiben eines Brennstoffzellensystems

NºPublicación:  DE102024205670A1 24/12/2025
Solicitante: 
BOSCH GMBH ROBERT [DE]
Robert Bosch Gesellschaft mit beschr\u00E4nkter Haftung
DE_102024205670_PA

Resumen de: DE102024205670A1

Die vorgestellte Erfindung betrifft ein Verfahren (100) zum Betreiben eines Brennstoffzellensystems (200), wobei das Verfahren (100) umfasst:- Ermitteln (101) eines dem Brennstoffzellensystem (200) zugeführten Wasserstoffmassenstroms,- Einstellen (103) des Brennstoffzellensystems (200) in Abhängigkeit des ermittelten Wasserstoffmassenstroms,wobei das Ermitteln des zugeführten Wasserstoffmassenstroms kontinuierlich während eines Betriebs des Brennstoffzellensystems (200) anhand eines durch einen maschinellen Lerner ermittelten Werts einer Wasserstoffkonzentration in einem dem Brennstoffzellensystem (200) zugeführten Brennstoffmassenstrom erfolgt.

Brennstoffzelleneinheit

NºPublicación:  DE102024205746A1 24/12/2025
Solicitante: 
BOSCH GMBH ROBERT [DE]
Robert Bosch Gesellschaft mit beschr\u00E4nkter Haftung
DE_102024205746_PA

Resumen de: DE102024205746A1

Brennstoffzelleneinheit (1) zur elektrochemischen Erzeugung von elektrischer Energie, umfassend gestapelt angeordnete Brennstoffzellen (4) und die gestapelten Brennstoffzellen (4) einen Brennstoffzellenstapel (3) bilden, eine Einlassöffnung (35) zum Einleiten von Oxidationsmittel in den Brennstoffzellenstapel (3), eine Auslassöffnung (36) zum Ausleiten des durch den Brennstoffzellenstapel (3) geleitetes Oxidationsmittels als Oxidationsmittelabgas, ein Abfuhrabsperrorgan (40) zum Öffnen und Schließen der Auslassöffnung (36), wobei in Strömungsrichtung (52) des Oxidationsmittelabgases zwischen der Auslassöffnung (36) und dem Abfuhrabsperrorgan (40) ein Wasserabscheider (56) ausgebildet ist.

Montagevorrichtung, Gehäusevorrichtung, elektrochemisches System und Verfahren zur Montage eines elektrochemischen Systems

NºPublicación:  DE102024205668A1 24/12/2025
Solicitante: 
BOSCH GMBH ROBERT [DE]
Robert Bosch Gesellschaft mit beschr\u00E4nkter Haftung
DE_102024205668_PA

Resumen de: DE102024205668A1

Die Erfindung geht aus von einer Montagevorrichtung (10) zur Vorfertigung eines modularen elektrochemisches Systems (12; 12'), insbesondere Brennstoffzellensystems, welches zumindest eine elektrochemische Einheit (14) zu einer elektrochemischen Umsetzung zumindest eines Edukts und zumindest ein Hilfsaggregat (16) zu einem Betrieb der elektrochemischen Einheit (14) umfasst.Es wird vorgeschlagen, dass die Montagevorrichtung (10) eine einheitliche Plattform (18) zur wahlweisen Inneninstallation oder Außeninstallation des elektrochemischen Systems (12; 12') umfasst.

Verfahren zum Betreiben eines Brennstoffzellensystems

NºPublicación:  DE102024205856A1 24/12/2025
Solicitante: 
BOSCH GMBH ROBERT [DE]
Robert Bosch Gesellschaft mit beschr\u00E4nkter Haftung
DE_102024205856_PA

Resumen de: DE102024205856A1

Verfahren zum Betreiben eines Brennstoffzellensystems (100) mit mindestens einem Brennstoffzellenstack (11) mit mindestens einer Membran, einem Anodensystem, einem Kathodensystem und einem Kühlkreis, wobei über einen Temperaturvergleich einer ersten Temperatur, die im Kühlkreis ermittelt wird, und einer zweiten Temperatur, die im Kathodensystem ermittelt wird, eine Feuchtigkeit der mindestens einen Membran ermittelt wird.

Brennstoffzellenvorrichtung

NºPublicación:  DE102024205859A1 24/12/2025
Solicitante: 
BOSCH GMBH ROBERT [DE]
Robert Bosch Gesellschaft mit beschr\u00E4nkter Haftung
DE_102024205859_PA

Resumen de: DE102024205859A1

Die Erfindung betrifft eine Brennstoffzellenvorrichtung (10), aufweisend zumindest einen Brennstoffzellenstack (12) und eine Brennstoffzuführung (25, wobei die Brennstoffzellenvorrichtung eine Verdampfungsvorrichtung (46) aufweist, welche an einer Brennstoffzuleitung (24) zwischen der Brennstoffzuführung (25) und dem Brennstoffzellenstack (12) angeordnet ist. Es wird vorgeschlagen, dass an einem ersten Anschluss (86) der Verdampfungsvorrichtung (46) ein erster Temperatursensor (80) angeordnet ist.

Verfahren zur Prüfung der Dichtheit einer Dichtungsvorrichtung einer Strömungsraumkomponente für ein elektrochemisches Zellensystem

NºPublicación:  DE102024205801A1 24/12/2025
Solicitante: 
BOSCH GMBH ROBERT [DE]
Robert Bosch Gesellschaft mit beschr\u00E4nkter Haftung
DE_102024205801_PA

Resumen de: DE102024205801A1

Verfahren zur Prüfung der Dichtheit einer Dichtungsvorrichtung (54) einer Strömungsraumkomponente (40) für ein elektrochemisches Zellensystems (11) mit den Schritten: Vorhalten eines Prüffluides in einem Strömungsraum (41) der Strömungsraumkomponente (40) für das elektrochemische Zellensystem (11), wobei die Strömungsraumkomponente (40) für das elektrochemische Zellensystem (11) die Dichtungsvorrichtung (54) umfasst zur Abdichtung des Strömungsraumes (41) für das Prozessfluid indem ein erstes Bauteil (43) an einem Kontaktbereich (47) auf einem zweiten Bauteil (44) mittelbar oder unmittelbar aufliegt, so dass zwischen dem ersten Bauteil (43) und zweiten Bauteil (44) aufgrund des mittelbaren oder unmittelbaren Kontaktes zwischen dem ersten Bauteil (43) und zweiten Bauteil (44) an dem Kontaktbereich (47) die Dichtungsvorrichtung (54) ausgebildet ist, Anordnen einer Detektionsvorrichtung (50) für das Prüffluid in einem Raum außerhalb des Strömungsraumes (41), Erfassen des von dem Strömungsraum (41) mit dem Prüffluid durch die Dichtungsvorrichtung (54) strömenden Prüffluides als Leckagefluid mit der Detektionsvorrichtung (50), wobei das Leckagefluid nach dem Durchströmen der Dichtungsvorrichtung (54) in einen von der Strömungsraumkomponente (40) selbst begrenzten Sammlungsraum (57) geleitet wird und das in den Sammlungsraum (57) geleitete Leckagefluid mit der Detektionsvorrichtung (50) erfasst wird.

Separatorplatte mit maximaler Hydophobizität im Kühlmittelbereich und Verfahren zu ihrer Herstellung

NºPublicación:  DE102025123076A1 24/12/2025
Solicitante: 
REINZ DICHTUNGS GMBH [DE]
REINZ-Dichtungs-GmbH
DE_102025123076_PA

Resumen de: DE102025123076A1

Die Erfindung betrifft eine Separatorplatte für ein elektrochemisches System sowie eine Bipolarplatte mit zwei miteinander verbundenen Separatorplatten sowie ein elektrochemisches System mit einer Vielzahl von Separatorplatten bzw. Bipolarplatten. Bei dem elektrochemischen System kann es sich beispielsweise um ein Brennstoffzellensystem handeln. Weiterhin betrifft die Erfindung Verfahren zur Herstellung einer solchen Separatorplatte.

ELECTRODE FOR FUEL CELL, MEMBRANE-ELECTRODE ASSEMBLY, AND MANUFACTURING METHOD THEREFOR

NºPublicación:  EP4668374A1 24/12/2025
Solicitante: 
KOLON INC [KR]
Kolon Industries, Inc
EP_4668374_A1

Resumen de: EP4668374A1

The present disclosure relates to an electrode for a fuel cell, a membrane-electrode assembly including the same, and a manufacturing method therefor. More specifically, the electrode for a fuel cell of the present disclosure, particularly, a fuel electrode, separates a water electrolysis catalyst from an electrode catalyst, and has gradients in hydrophobicity and absorbency in a catalyst layer, allowing water to move easily into a water electrolysis catalyst layer, thereby greatly improving reverse-voltage resistance while maintaining the same output performance as the related art.

CARBON CARRIER, METAL-SUPPORTED CATALYST, ELECTRODE, AND FUEL CELL

NºPublicación:  EP4667098A1 24/12/2025
Solicitante: 
NISSHINBO HOLDINGS INC [JP]
Nisshinbo Holdings Inc
EP_4667098_A1

Resumen de: EP4667098A1

Provided are a carbon carrier, a metal-supported catalyst, and an electrode that each improve the power generation performance of a fuel cell in , low-humidity operating conditions, and a fuel cell improved in power generation performance in low-humidity operating conditions. The carbon carrier is a carbon carrier for supporting catalyst metal particles, having: an oxygen content of 2.6 wt% or more; and a carbon structure which exhibits one or more selected from the group consisting of the following characteristics (i) to (v) in a Raman spectrum obtained by Raman spectroscopy: (i) a half width at half maximum of a G band having a peak top at a Raman shift of around 1,580 cm<sup>-1</sup> is 37 cm<sup>-1</sup> or less; (ii) a half width at half maximum of a D band having a peak top at a Raman shift of around 1,340 cm<sup>-1</sup> is 38 cm<sup>-1</sup> or less; (iii) a half width at half maximum of a 2D band having a peak top at a Raman shift of around 2,700 cm<sup>-1</sup> is 57 cm<sup>-1</sup> or less; (iv) a ratio of an intensity of the D band to an intensity of the G band is 1.6 or more; and (v) a ratio of an intensity of the 2D band to the intensity of the G band is 0.3 or more.

CARBON CARRIER, METAL-SUPPORTED CATALYST, ELECTRODE, AND BATTERY

NºPublicación:  EP4667414A1 24/12/2025
Solicitante: 
NISSHINBO HOLDINGS INC [JP]
Nisshinbo Holdings Inc
EP_4667414_A1

Resumen de: EP4667414A1

Provided are a carbon carrier that achieves both the durability and catalytic activity of a metal-supported catalyst, and a metal-supported catalyst, an electrode, and a battery. The carbon carrier is a carbon carrier for supporting catalyst metal particles, having: a BET specific surface area of 300 m<sup>2</sup>/g or more; a true density of 2.1 g/cm<sup>3</sup> or more; and a carbon structure which exhibits one or more selected from the group consisting of the following characteristics (i) and (ii) in a Raman spectrum obtained by Raman spectroscopy: (i) a ratio of an intensity of a D band having a peak top at a Raman shift of around 1,340 cm<sup>-1</sup> to an intensity of a G band having a peak top at a Raman shift of around 1,580 cm<sup>-1</sup> is 1.6 or more; and (ii) a ratio of an intensity of a 2D band having a peak top at a Raman shift of around 2,700 cm<sup>-1</sup> to the intensity of the G band having a peak top at a Raman shift of around 1,580 cm<sup>-1</sup> is 0.3 or more.

CARBON CARRIER, METAL SUPPORTED CATALYST, ELECTRODE, AND BATTERY

NºPublicación:  EP4667097A1 24/12/2025
Solicitante: 
NISSHINBO HOLDINGS INC [JP]
Nisshinbo Holdings Inc
EP_4667097_A1

Resumen de: EP4667097A1

Provided are a carbon carrier that achieves both the durability and catalytic activity of a metal-supported catalyst, and a metal-supported catalyst, an electrode, and a battery. The carbon carrier is a carbon carrier for supporting catalyst metal particles, having: a BET specific surface area of 300 m<sup>2</sup>/g or more; a true density of 2.1 g/cm<sup>3</sup> or more; and a carbon structure which exhibits one or more selected from the group consisting of the following characteristics (i) to (iii) in a Raman spectrum obtained by Raman spectroscopy: (i) a half width at half maximum of a G band having a peak top at a Raman shift of around 1,580 cm<sup>-1</sup> is 37 cm<sup>-1</sup> or less; (ii) a half width at half maximum of a D band having a peak top at a Raman shift of around 1,340 cm<sup>-1</sup> is 38 cm<sup>-1</sup> or less; and (iii) a half width at half maximum of a 2D band having a peak top at a Raman shift of around 2,700 cm<sup>-1</sup> is 57 cm<sup>-1</sup> or less.

WELDED JOINT

NºPublicación:  EP4667598A1 24/12/2025
Solicitante: 
NIPPON STEEL CORP [JP]
NIPPON STEEL CORPORATION
EP_4667598_A1

Resumen de: EP4667598A1

A weld joint, in which a chemical composition of a base metal includes, in mass%, C: 0.10% or less, Si: 1.9 to 5.0%, Mn: 4.00% or less, P: 0.040% or less, S: 0.0040% or less, Cr: 15.0 to 26.0%, Ni: 7.0 to 23.0%, N: 0.001 to 0.250%, Al: 0.05% or less, arbitrary elements, and the balance: Fe and impurities, and a chemical composition of a weld metal includes, in mass%, C: 0.10% or less, Si: 1.5 to 4.0%, Mn: 3.00% or less, P: 0.040% or less, S: 0.0040% or less, Cr: 17.0 to 25.0%, Ni: 10.0 to 23.0%, N: 0.100% or less, and Al: 0.08% or less.

PEPTIDE SELF-ASSEMBLY AS A STRATEGY FOR FACILE IMMOBILIZATION OF ENZYMES AND MICROORGANISMS ON ELECTRODES

NºPublicación:  EP4665887A1 24/12/2025
Solicitante: 
UNIV RAMOT [IL]
Ramot at Tel-Aviv University Ltd
US_2025369136_PA

Resumen de: US2025369136A1

A modified fibrous electrode having associated therewith a self-assembled structure formed of a plurality of short aromatic peptides and a biocatalyst associated with the self-assembled structure, electrochemical cells and systems assembled with such modified electrodes and uses thereof are provided.

MODULE ARRANGEMENT OF SOLID OXIDE CELL STACKS

NºPublicación:  EP4666330A1 24/12/2025
Solicitante: 
ELCOGEN OY [FI]
Elcogen Oy
CN_121039845_PA

Resumen de: AU2024223621A1

An object of the invention is a module arrangement of solid oxide cell stacks being arranged to a 2 x N matrix, N being any natural number. The arrangement comprises a fuel inlet manifold (150) and a fuel outlet manifold (152) between the two adjacent stacks (103).The fuel inlet manifold (150) and the fuel outlet manifold (152) form a fuel manifold (171) to deliver supply fuel gas (108) to the stacks and fuel exhaust gas (177) from the stacks, and the stacks been arranged in the manifold in a parallel connection from the fuel gas supply and fuel exhaust gas connection point of view. The stacks (103) are arranged with a common oxygen side gas supply compartment (106) connecting the inlet side of the open structure of oxygen side gas delivery (105) and common oxygen side gas exhaust compartment (176) connecting the outlet side of the open structure of oxygen side gas delivery (105). The inlet manifold (150) comprises gas flow holes of controllable sizes to the stacks (103) for forming even gas flow to the stacks, and the outlet manifold (152) comprises gas flow holes of controllable sizes to the stacks (103) for forming even gas flow from the stacks. The module arrangement comprises a first gas seal (155), a first electrical insulation plate (119) and a second gas seal (156) between the manifold (171) and the stack (103). On top side (122) and on bottom side (124) of the cell stack (103) the module arrangement comprises a second electrical insulation plate (114), compression st

EFFICIENCY MODULATION IN FUEL CELL SYSTEMS

NºPublicación:  EP4668376A1 24/12/2025
Solicitante: 
ACCELLERON SWITZERLAND LTD [CH]
Accelleron Switzerland Ltd
EP_4668376_PA

Resumen de: EP4668376A1

A fuel cell system and a method of operating a fuel cell system are described herein. The fuel cell system (100) comprises at least one fuel cell module (110), each fuel cell module (110) comprising a fuel cell (111). The fuel cell system further includes an exhaust gas manifold (130) in fluid communication with the fuel cell module (110), the exhaust gas manifold (130) being configured for receiving exhaust gas from the fuel cell module (110). The fuel cell system includes a turbocharging system (150) comprising a compressor (152) and a turbine (151) in fluid communication with the exhaust gas manifold (130); and an efficiency modulation system (160) arranged within the exhaust gas manifold (130) and upstream of the turbocharging system (150).

METHOD AND APPARATUS FOR THREE-DIMENSIONAL COATING OF POROUS MATERIAL

NºPublicación:  EP4667614A1 24/12/2025
Solicitante: 
VOESTALPINE STAHL GMBH [AT]
voestalpine Stahl GmbH
EP_4667614_PA

Resumen de: EP4667614A1

Die Erfindung schafft eine Vorrichtung und ein Verfahren zum Vorrichtung (100) zum mindestens teilweisen 3-dimensionalen Beschichten eines porösen Materials (1). Die Vorrichtung (100) umfasst:eine Beschichtungskammer (110);eine Führungseinrichtung (120), welche dazu eingerichtet ist, ein poröses zu beschichtendes Materials (1) fortlaufend durch die Beschichtungskammer zu führen; undeine Beschichtungseinrichtung (130), welche dazu eingerichtet ist, jeweils einen aktuell in der Beschichtungskammer (110) befindlichen Teil des zu beschichtenden Materials (1) mittels physikalischer Gasphasenabscheidung in einem Vakuum (3) mit einem Beschichtungsmaterial (2) zu beschichten, welches zumindest beim Beschichten strömungsmechanische Eigenschaften im Knudsen-Bereich aufweist.

BIPOLAR PLATE

NºPublicación:  EP4668375A1 24/12/2025
Solicitante: 
EXENTIS KNOWLEDGE GMBH [CH]
Exentis Knowledge GmbH
EP_4668375_PA

Resumen de: EP4668375A1

Bipolarplatte (10), insbesondere für einen Brennstoffzellenstapel, mit einer elektrisch leitfähigen Tragstruktur (20, 22) und mit einem auf der Tragstruktur (20, 22) ausgebildeten Strömungsprofil (30, 32) zur Fluidführung, wobei die Tragstruktur (20, 22) eine Graphitfolie aufweist und/oder als Graphitfolie ausgebildet ist.

FLUID COOLING SYSTEM

NºPublicación:  EP4668047A1 24/12/2025
Solicitante: 
VOLVO TRUCK CORP [SE]
VOLVO TRUCK CORPORATION
EP_4668047_PA

Resumen de: EP4668047A1

A fluid cooling system for cooling a fuel cell system is provided, comprising processing circuitry, a fluid valve for controlling a flow ratio between a first input port of the fluid valve and a second input port of the fluid valve to provide a predetermined wanted output temperature at an output port of the fluid valve. The processing circuitry is configured to repeatedly: obtain a first input temperature at the first input port and a second input temperature at the second input port; determine an open loop flow ratio based on the first input temperature and the second input temperature; obtain an output temperature at the output port; determine a corrective closed loop flow ratio based on the output temperature and the predetermined wanted output temperature; combine the open loop flow ratio and the corrective closed loop flow ratio to provide a combined flow ratio; and control a position of the fluid valve based on the combined flow ratio.

PART COATED WITH A CARBON-BASED LAYER

NºPublicación:  EP4666329A1 24/12/2025
Solicitante: 
HYDROMECANIQUE & FROTTEMENT [FR]
HYDROMECANIQUE ET FROTTEMENT
KR_20250163932_PA

Resumen de: CN120858473A

The invention relates to a component comprising a metal substrate and a layer of an amorphous carbon-based material having sp2 hybrid bonds and sp3 hybrid bonds wherein the layer has a first content of sp3 hybrid bonds on the substrate side and a second content of sp3 hybrid bonds on the outer surface side of the layer, the first content being greater than the second content; it is characterized in that the average content of sp3 hybrid bonds within the layer is from 5% to 65%, preferably from 5% to 45%, and in that the content of sp3 hybrid bonds varies continuously within the layer.

IMPROVEMENT OF H+ CONDUCTIVITY FOR FUEL CELL ELECTROLYZERS

NºPublicación:  EP4665883A1 24/12/2025
Solicitante: 
FORGE NANO INC [US]
Forge Nano Inc
US_2024405244_PA

Resumen de: US2024405244A1

A doped silica layer on a substrate comprises a substrate and a doped silica layer that has a thickness of 5 to 1000 nm, and a dopant:silicon atomic ratio of 0.5:99.5 to 15:85. The dopant is preferably P+5. The invention includes an electrolyzer comprising the doped silica layer and a method of electrolyzing water to produce hydrogen using the electrolyzer. The doped silica can be made by applying a silica layer by atomic layer deposition (ALD) and treating the silica layer with a phosphorus gas in which phosphorus is in the +3 valence state.

SUPPORTED CATALYST

NºPublicación:  EP4666328A1 24/12/2025
Solicitante: 
JOHNSON MATTHEY HYDROGEN TECHNOLOGIES LTD [GB]
Johnson Matthey Hydrogen Technologies Limited
WO_2024170914_A1

Resumen de: WO2024170914A1

A method for the preparation of a supported catalyst comprising an electrocatalyst on a nitrogen-functionalized carbon support. The method comprises providing an electrocatalyst on a carbon support; and then incorporating nitrogen into the carbon support to provide the supported catalyst. Nitrogen may be incorporated by exposing the electrocatalyst to gaseous nitrogen.

FUEL CELL MODULE

NºPublicación:  EP4668378A2 24/12/2025
Solicitante: 
TOYOTA JIDOSHOKKI KK [JP]
KABUSHIKI KAISHA TOYOTA JIDOSHOKKI
EP_4668378_PA

Resumen de: EP4668378A2

A fuel cell module (FCM) includes a fuel cell stack (FCS), and a controller (Cnt) configured to start power generation of the fuel cell stack (FCS) when a charging rate of a power storage device (B) directly connected between the fuel cell stack (FCS) and a load (Lo) becomes a lower limit value or less, and configured to stop power generation of the fuel cell stack (FCS) when the charging rate of the power storage device (B) becomes an upper limit value or more. The fuel cell stack (FCS) is connected to the power storage device (B) not through a power conversion circuit, and the controller (Cnt) changes at least one of the lower limit value and the upper limit value based on a deterioration degree of the fuel cell stack (FCS).

Filtervorrichtung

NºPublicación:  DE102024002055A1 24/12/2025
Solicitante: 
HYDAC FILTERTECHNIK GMBH [DE]
Hydac Filtertechnik GmbH
DE_102024002055_PA

Resumen de: DE102024002055A1

Filtervorrichtung für Luft, insbesondere in Form von Kathodenluft, zumindest bestehend aus einem hohlzylindrischen Filterelement (10), dessen Filtermatte (12) aus mindestens zwei Funktionslagen (14, 16) gebildet ist, von denen anströmseitig (18) die eine Funktionslage (14) der Filtration und die andere abströmseitige (20) Funktionslage (16) der Adsorption dient.

HOLLOW FIBER MEMBRANE FOR HUMIDIFIER, MANUFACTURING METHOD THEREOF, AND HUMIDIFIER INCLUDING HOLLOW FIBER MEMBRANE

NºPublicación:  EP4667091A1 24/12/2025
Solicitante: 
KOLON INC [KR]
Kolon Industries, Inc
EP_4667091_PA

Resumen de: EP4667091A1

The present disclosure relates to a hollow fiber membrane including a polymer and an antioxidant, wherein the antioxidant is included in an amount of 0.01 parts to 5 parts by weight based on 100 parts by weight of the hollow fiber membrane.

FUEL CELL SYSTEM

NºPublicación:  EP4668377A1 24/12/2025
Solicitante: 
KOLON INC [KR]
Kolon Industries, Inc
EP_4668377_PA

Resumen de: EP4668377A1

The present disclosure provides a fuel cell system, including: a fuel cell stack; a hydrogen supply unit for supplying hydrogen to the stack; an air supply unit for supplying air to the stack, wherein the air supply unit includes an air compression unit and a humidifier; and a filter unit disposed between the air supply unit and the fuel cell stack and configured to remove peroxide and/or hydroxyl radicals.

POLYMER, ELECTROLYTE MATERIAL, ELECTROLYTE MEMBRANE, ELECTROLYTE MEMBRANE WITH CATALYST LAYER, MEMBRANE ELECTRODE ASSEMBLY, SOLID POLYMER FUEL CELL, AND SOLID POLYMER WATER ELECTROLYSIS DEVICE

NºPublicación:  EP4667509A1 24/12/2025
Solicitante: 
TOSOH CORP [JP]
Tosoh Corporation
EP_4667509_PA

Resumen de: EP4667509A1

A polymer having a structure represented by the following formula (1).In the formula (1), A<sup>1</sup> denotes a constitutional unit represented by the following formula (a1), A<sup>2</sup> denotes a constitutional unit represented by the following formula (a2), L<sup>1</sup> and L<sup>2</sup> each independently denote a single bond or the like, n denotes an integer in a range of 10 to 100, and * represents a bonding site.In the formula (a1), IExG denotes an ion-exchange group, L<sup>3</sup> denotes a single bond or the like, x denotes an integer in a range of 2 to 10, and * represents a bonding site.In the formula (a2), Ar denotes an arylene group having no ion-exchange group, L<sup>4</sup> denotes a single bond or the like, y denotes an integer in a range of 3 to 20, and * represents a bonding site.

電池

NºPublicación:  JP2025542033A 24/12/2025
Solicitante: 
スタンダードエナジーインコーポレイテッド
JP_2025542033_PA

Resumen de: CN120435800A

A battery may include: a first liquid electrode in which a first half-reaction occurs; a second liquid electrode in which the second half reaction occurs; a frame forming a first electrode reservoir as a space in which the first liquid electrode is stored, and forming a second electrode reservoir as a space in which the second liquid electrode is stored; a separation membrane coupled to the frame and disposed between the first electrode reservoir and the second electrode reservoir; and an injection port disposed in the frame between the first electrode reservoir and the second electrode reservoir and in fluid communication with the first electrode reservoir and the second electrode reservoir to inject a liquid electrode from outside of the battery through the injection port.

金属錯体又はその付加体、金属錯体又はその付加体を含む触媒及びその製造方法、触媒を含む液状組成物又は電極、電極を備える空気電池又は燃料電池

NºPublicación:  JP2025186579A 23/12/2025
Solicitante: 
AZULEnergy株式会社
JP_2025186579_PA

Resumen de: US2023303606A1

To provide a metal complex or adduct thereof having excellent oxygen reduction catalyst performance, a catalyst including the metal complex or adduct thereof and a method of producing the catalyst, a liquid composition or electrode including the catalyst, and an air battery or fuel cell including the electrode.A metal complex or adduct thereof represented by Formula (1) or (2), a catalyst including the metal complex or adduct thereof, a method of producing the catalyst, a liquid composition or electrode including the catalyst, and an air battery or fuel cell including the electrode.

電気化学装置、水素製造装置および電気化学装置の制御方法

NºPublicación:  JP2025185775A 23/12/2025
Solicitante: 
日本特殊陶業株式会社
JP_2025185775_PA

Resumen de: JP2025185775A

【課題】セルの制御の正確性を向上できる電気化学装置、水素製造装置および電気化学装置の制御方法を提供する。【解決手段】電気化学装置は、燃料極と空気極とを厚さ方向に隔離する電解質を含むセルが厚さ方向に複数配置されセルが互いに直列に接続された積層体と、積層体の厚さ方向の外側に配置されセルに電気的に接続される極性が異なる2つの第1の端子と、積層体のうち第1の端子の厚さ方向の内側に設けられセルに電気的に接続される2つの第2の端子と、第2の端子間の電位を検知する電圧計と、を備える。【選択図】図2

イオン交換器

NºPublicación:  JP2025186062A 23/12/2025
Solicitante: 
トヨタ紡織株式会社
JP_2025186062_PA

Resumen de: US2025379242A1

An ion exchanger includes containers arranged next to one another, ion exchange resin portions contained in the containers, respectively, and an inlet pipe extending in an arrangement direction of the containers. Each of the containers has a bottom wall. The inlet pipe includes connection passages arranged in correspondence with the containers, a first tapered portion, and a second tapered portion. The inlet pipe has a cross-sectional flow area having a decrease degree that is greater in the second tapered portion than in the first tapered portion. The second tapered portion is in communication with a container of the containers that is located at the most downstream side in the flow direction via a corresponding one of the connection passages.

アンモニアを電力に変換するバランシング電力システムにおけるシステムおよび方法

NºPublicación:  JP2025541916A 23/12/2025
Solicitante: 
トプソー・アクチエゼルスカベット
JP_2025541916_PA

Resumen de: WO2024133419A1

A power balancing system and process is provided, in which an air separation unit (ASU) outputs a nitrogen-rich stream, a first electrolysis unit outputs a hydrogen rich-stream, and said nitrogen-rich stream and hydrogen rich-steam is converted in an ammonia synthesis unit to a first ammonia-rich stream. When additional electrical power is required, ammonia from the ammonia storage unit can be converted in an ammonia fuel cell and thereby result in power generation. The system and process allow excess electrical power to be converted into and stored as ammonia during periods of low energy demand, and used to generate electrical power when the energy demand is higher.

燃料電池用膜-電極アセンブリ、およびその製造方法

NºPublicación:  JP2025541888A 23/12/2025
Solicitante: 
コロンインダストリーズ、インコーポレイテッド
JP_2025541888_PA

Resumen de: CN120457567A

The present invention relates to a membrane electrode assembly for a fuel cell and a method for manufacturing the same. More specifically, the membrane electrode assembly for a fuel cell according to the present invention comprises an electrode having a catalyst layer of high porosity and a catalyst layer of low porosity, and an adhesive layer positioned between the electrode and a polymer electrolyte membrane, so that improved durability and performance can be obtained.

電池

NºPublicación:  JP2025541907A 23/12/2025
Solicitante: 
スタンダードエナジーインコーポレイテッド
JP_2025541907_PA

Resumen de: CN120476512A

A battery may include: a first current collector; a second current collector spaced apart from the first current collector; a separation membrane disposed between the first current collector and the second current collector; a frame forming a first electrode reservoir between the first current collector and the separation membrane and a second electrode reservoir between the second current collector and the separation membrane; a first adhesive member providing bonding between the first current collector and the frame; a second adhesive member providing bonding between the second current collector and the frame; and an inter-electrode communication member configured to allow the first electrode reservoir and the second electrode reservoir to be in fluid communication with each other. At least a portion of the inter-electrode communication member is enclosed by the first adhesive member and the frame or by the second adhesive member and the frame.

用于膜电极组件的催化剂的制备方法

NºPublicación:  CN121194835A 23/12/2025
Solicitante: 
三星电机株式会社
CN_121194835_PA

Resumen de: WO2025105727A1

Provided is a method of producing a catalyst for a membrane-electrode assembly, the method including: preparing a precursor solution including a catalyst metal; preparing a seed solution by maintaining the precursor solution at a temperature within a first temperature range, lower than room temperature; maintaining the seed solution at a temperature within a second temperature range, higher than the first temperature range; and heating the seed solution to a temperature within a third temperature range, higher than the second temperature range.

人力驱动式的电动助力车辆中的燃料电池的连结构造

NºPublicación:  CN121194921A 23/12/2025
Solicitante: 
丰田纺织株式会社
CN_121194921_PA

Resumen de: JP2024171455A

To provide a fuel cell connection structure in a man-powered type power-assisted vehicle that can suppress deterioration in water discharge performance due to tilting of the posture of a fuel cell.SOLUTION: A connection structure of a fuel cell 30 in a bicycle is applied to a bicycle including a drive shaft 23 configured to drive wheels by man power; a motor 27 configured to apply assis driving force to the drive shaft 23; and the fuel cell 30 configured to supply electric power to the motor 27. In addition, the connection structure is a structure that connects a fuel cell stack 31 to a vehicle body frame 10 of the bicycle and includes a connection mechanism 80. The connection mechanism 80 connects the fuel cell stack 31 to the vehicle body frame 10 so as to swing the fuel cell stack relative to the vehicle body frame. The connection mechanism 80 restricts the posture of the fuel cell stack 31 from varying so that a tilt θ1 of the posture of the fuel cell stack 31 from the upright position is smaller than a tilt θ2 of the posture of the vehicle body frame 10 from the upright position.SELECTED DRAWING: Figure 1

一种三氟甲基功能化磺化苯代聚苯基聚合物及其制备方法和应用

NºPublicación:  CN121181853A 23/12/2025
Solicitante: 
河南大学
CN_121181853_PA

Resumen de: CN121181853A

发明提出了一种三氟甲基功能化磺化苯代聚苯基聚合物及其制备方法和应用,属于燃料电池的技术领域,用以解决磺化苯代聚苯基材料电化学性能差的技术问题。本发明以不同单体为原料,溶解于极性溶剂的反应介质中,向反应体系中添加催化剂,并在此条件下继续反应;反应结束后将反应液倒入浓盐酸水溶液中,析出沉淀后过滤;再用浓盐酸和去离子水洗涤,最后干燥,获得目标离聚物,最后以此离聚物制备出膜电极组件用于燃料电池测试。所得质子交换膜具有高吸水性,高导电率,高化学稳定等优点,在燃料电池领域具有广阔的应用前景。

用于控制燃料电池系统的至少一个中央调节装置的控制方法

NºPublicación:  CN121195364A 23/12/2025
Solicitante: 
AVL\u674E\u65AF\u7279\u6709\u9650\u516C\u53F8
CN_121195364_PA

Resumen de: WO2024229494A1

The invention relates to an inspection method for inspecting at least one central temperature-control device (160) for controlling the temperature of a media flow to at least two fuel cell stacks (110) of a fuel cell system (100), having the following steps: - specifying a process parameter target value (PPS), - detecting process parameter actual values (PPI) of the at least two fuel cell stacks (110), - determining process parameter deviations (PPA) as a difference between each detected process parameter actual value (PPI) and a specified process parameter target value (PPS), - specifying weighting factors (G) for the determined process parameter deviations (PPA), - generating a process parameter sum (PPT) on the basis of the process parameter deviations (PPA) and the weighting factors (G) specified for same, and - outputting a control specification (SV) to the at least one central temperature-control device (160) on the basis of the generated process parameter sum (PPT).

一种高效的圆弧截面的双极板密封圈贴合方法

NºPublicación:  CN121192192A 23/12/2025
Solicitante: 
福建亚南电机有限公司福建省亚南科技股份有限公司
CN_121192192_PA

Resumen de: CN121192192A

本发明提出一种高效的圆弧截面的双极板密封圈贴合方法,包括以下步骤;步骤一、先以密封圈治具对密封圈一侧的贴合面进行定位,以压辊对密封圈另一侧的弧形面接触;步骤二、密封圈治具移动,以密封圈的摩擦力驱动辊芯处的压辊旋转,使密封圈弧形面吸附于压辊一侧的真空吸附孔处,当压辊的所有真空吸附孔均吸附密封圈后,压辊被真空吸力压于辊芯处,固定吸附的密封圈的位置;步骤三、辊芯连同吸附有密封圈的压辊,以粘合所需压力压于双极板治具的双极板处;步骤四、双极板治具移动迫使压辊旋转,真空吸附孔依次释放密封圈,压辊把释放的密封圈压入双极板内;本发明采用自动化的双极板密封圈贴合方法,能提高生产效率、良品率和生产的灵活性。

适用燃料电池发动机的可变截面涡轮结构、控制系统及控制方法

NºPublicación:  CN121184196A 23/12/2025
Solicitante: 
厦门大学
CN_121184196_PA

Resumen de: CN121184196A

本发明公开了一种适用燃料电池发动机的可变截面涡轮结构,其包括涡壳、涡轮、支撑盘、行星轮系驱动环和若干可调导流叶片;蜗壳与支撑盘装接并配合形成气体流道,涡轮设于气体流道中并由气体驱动旋转;行星轮系驱动环和若干可调导流叶片装设于支撑盘上,可调导流叶片位于气体流道中气体流入涡轮的前端;行星轮系驱动环包括主动齿轮、传动齿轮和若干从动齿轮,通过带动可调导流叶片转动以调节气体流道的截面面积,进而改变气体流速以提升不同功率工况下能量回收效率,减少能量损失,提升燃料电池在宽功率范围工况下的兼容性。本发明还公开了其控制系统和控制方法,可实现实时在线的自动化调节,实用性强。

一种钯碳催化电极及其制备方法和有机-无机杂化氧化还原液流电池

NºPublicación:  CN121192185A 23/12/2025
Solicitante: 
云南电网有限责任公司电力科学研究院
CN_121192185_PA

Resumen de: CN121192185A

本发明属于电化学储能技术领域,尤其涉及一种钯碳催化电极及其制备方法和有机‑无机杂化氧化还原液流电池。一种钯碳催化电极,所述钯碳催化电极包括导电基底及负载在其表面的钯碳活性催化层,所述钯碳催化活性层用于在负极催化含氮杂环有机化合物的加氢/脱氢反应,和/或在正极催化铁基无机化合物的氧化还原反应;所述钯碳催化电极用于液流电池的正极和/或负极。

增强型离子交换膜

NºPublicación:  CN121195365A 23/12/2025
Solicitante: 
曼胡默尔生命科学与环境控股新加坡私人有限公司诺瓦梅姆股份有限公司
CN_121195365_A

Resumen de: MX2025013460A

The present invention provides a cell membrane comprising: an ion exchange membrane comprising at least one first polymer exhibiting acidic functional groups A; and a fabric, wherein the fabric comprises fibers, and wherein the surface of the fibers exhibits basic functional groups C, and wherein the fabric supports the ion exchange membrane. The present invention also provides a method for manufacturing the disclosed cell membrane, a device comprising the disclosed cell membrane, and a use of the disclosed cell membrane in an electrodialysis cell, in a fuel cell, in a PEM electrolyzer, or in a redox flow battery.

空冷型燃料电池堆

NºPublicación:  CN121192206A 23/12/2025
Solicitante: 
苏州工业园区和顺电气股份有限公司
CN_121192206_PA

Resumen de: CN121192206A

本发明公开一种空冷型燃料电池堆,至少2根间隔设置的金属带紧固于上端板、下端板和若干个双极板、质子交换膜周边,双极板包括阳极板、阴极板各自的一端均具有氢气入口、反应空气入口,各自另一端均具有氢气出口、反应空气出口,空气冷却板一侧具有冷却空气入口,另一侧具有冷却空气出口;第一沟槽的深度小于第二沟槽的深度,第一沟槽的底面在第一沟槽宽度方向上为一外凸圆弧面,第一沟槽内靠近两个侧壁的区域的深度均大于位于第一沟槽两个侧壁之间的对应中部区域的深度。本发明空冷型燃料电池堆既提高了与氢气的接触面积,提高了反应效率同时,也在燃料电池长时间高强度工作状态下,避免阳极板上的第一沟槽内形成水膜,保持了反应效率的稳定性。

燃料电池系统

NºPublicación:  CN121192198A 23/12/2025
Solicitante: 
丰田自动车株式会社
CN_121192198_PA

Resumen de: CN121192198A

本发明提出了准确地判定来自氢气流路的氢气泄漏的技术。燃料电池系统具备燃料电池、氢气罐、氢气流路、压力计以及控制装置。控制装置执行以下动作,即:学习动作,在停止了从氢气罐向燃料电池供给氢气之后,计算作为氢气流路内的压力减少速度的第一压力减少速度;以及判定动作,在学习动作后停止了从上述氢气罐向燃料电池供给氢气之后,计算作为氢气流路内的压力减少速度的第二压力减少速度,并判定第二压力减少速度是否大于基于第一压力减少速度确定的压力减少速度阈值。控制装置基于压力减少速度阈值来执行判定动作。因此,与阈值被固定的情况相比,能够准确地判定来自氢气流路的氢气泄漏。

歧管以及歧管的制造方法

NºPublicación:  CN121192331A 23/12/2025
Solicitante: 
株式会社爱信
CN_121192331_PA

Resumen de: CN121192331A

本发明涉及歧管。提供一种即使构成外壳的部件的接合面的精度降低也能够抑制熔敷强度的降低的歧管。该歧管具有外壳(MH),其具有:形成有第一开口部(S1)的第一外壳(10)、以及形成有第二开口部(S2)的第二外壳(20),通过将第一开口部(S1)和第二开口部(S2)各自的接合面(SW)彼此熔敷而将第一外壳(10)和第二外壳(20)一体化并在内部形成有流体空间(LS),在外壳(MH)中的、第一开口部(S1)的开口缘的外周侧和第二开口部(S2)的开口缘的外周侧的至少一个形成有沿着与接合面(SW)平行的面向外侧突出的肋部(R)。

多件式基准轨

NºPublicación:  CN121192207A 23/12/2025
Solicitante: 
通用汽车环球科技运作有限责任公司
CN_121192207_PA

Resumen de: CN121192207A

一种燃料电池系统,包括端盖、从一个端盖延伸至相对端盖并与端盖以过盈配合的方式接合的梁状基准轨。双极板(BPP)堆叠在端盖之间。BPP具有尺寸和形状设计为与基准轨滑动接合的定位特征。基准轨将BPP与端盖中形成的相应电气、流体和机械特征对准。每个基准轨包括两个或多个模块化基准轨部分,该两个或多个模块化基准轨部分具有在其端部轴向形成的定位销接收器。定位销布置在接收器内。每个轨部分经由多个定位销连接至至少一个其他轨部分。至少一个轨部分经由定位销连接至每个端盖并连接至至少一个其他轨部分。

燃料电池系统及其组件

NºPublicación:  CN121192208A 23/12/2025
Solicitante: 
通用汽车环球科技运作有限责任公司
CN_121192208_PA

Resumen de: CN121192208A

一种燃料电池堆,包括燃料电池堆壳体和一个或多个燃料电池,所述燃料电池堆壳体包括在第一端和第二端之间延伸的腔室,所述一个或多个燃料电池布置在所述燃料电池堆壳体的所述腔室中。所述燃料电池堆进一步包括第一端板、第二端板和一个或多个基准栏杆,所述第一端板联接到所述燃料电池堆壳体的所述第一端并且包括一个或多个第一基准栏杆容纳部,所述第二端板联接到所述燃料电池堆壳体的所述第二端并且包括相对于第一轴线与所述第一基准栏杆容纳部轴向间隔开的一个或多个第二基准栏杆容纳部,所述一个或多个基准栏杆联接到所述一个或多个第一基准栏杆容纳部和所述一个或多个第二基准栏杆容纳部并且在所述一个或多个第一基准栏杆容纳部和所述一个或多个第二基准栏杆容纳部之间延伸。

膜电极及燃料电池

NºPublicación:  CN121192203A 23/12/2025
Solicitante: 
未势能源科技有限公司
CN_121192203_PA

Resumen de: CN121192203A

本发明公开了一种膜电极及燃料电池,膜电极包括:依次层叠设置的阳极扩散层、阳极催化层、质子交换膜、阴极催化层和阴极扩散层,膜电极还包括:隔离吸附层,隔离吸附层分别设于阳极扩散层与阳极催化层之间以及阴极扩散层与阴极催化层之间。由此,该膜电极将隔离吸附层分别设置在阳极扩散层与阳极催化层之间以及阴极扩散层与阴极催化层之间,当金属离子进入到阴极催化层或阳极催化层时会被隔离吸附层吸附,从而降低进入到阴极催化层、阳极催化层和质子交换膜的金属离子的含量,同时,隔离吸附层的设置不会改变阴极扩散层或阳极扩散层的自身特性,保证了膜电极正常的传质和水传输。

电堆的阳极排水方法、装置、车辆、存储介质及程序产品

NºPublicación:  CN121192196A 23/12/2025
Solicitante: 
未势能源科技有限公司
CN_121192196_PA

Resumen de: CN121192196A

本发明提供一种电堆的阳极排水方法、装置、车辆、存储介质及程序产品,包括:获取燃料电池系统的当前运行时长和电堆的当前阳极进出口压差;若当前运行时长大于或等于第一预设时长,或者当前阳极进出口压差大于或等于第一预设压差,则控制电堆的阳极进行压力脉动排水,并获取阳极压力脉动排水次数和排水后阳极进出口压差;若阳极压力脉动排水次数大于或等于预设次数,或者排水后阳极进出口压差小于或等于第二预设压差,则判定阳极积水已排出完成,并重新执行获取燃料电池系统的当前运行时长和电堆的阳极进出口压差的步骤。该方法能够对燃料电池阳极工作状态进行判断,并控制阳极主动进行压力脉动排水,提高了电堆排水系统的可靠性,避免局部水淹。

一种高耐碱性吡唑阳离子化合物、高耐碱性吡唑阳离子聚合物及其制备方法和应用

NºPublicación:  CN121181477A 23/12/2025
Solicitante: 
合肥工业大学安庆聚石科技研究有限公司
CN_121181477_PA

Resumen de: CN121181477A

本发明涉及阳离子聚合物技术领域,特别是涉及一种高耐碱性吡唑阳离子化合物、高耐碱性吡唑阳离子聚合物及其制备方法和应用,以高耐碱性吡唑阳离子化合物制备出侧链含吡唑阳离子的高耐碱性吡唑阳离子聚合物以及主链含吡唑阳离子的高耐碱性吡唑阳离子聚合物。高耐碱性吡唑阳离子化合物和高耐碱性吡唑阳离子聚合物在强碱环境下展现出优异的结构稳定性,可作为阴离子交换膜或催化层粘结剂材料应用在燃料电池、电解水等电化学能量转换装置中。

一种增强型无醚骨架碳氢质子交换膜及其制备方法与应用

NºPublicación:  CN121181961A 23/12/2025
Solicitante: 
上海氢器时代科技有限公司
CN_121181961_PA

Resumen de: CN121181961A

本发明涉及质子交换膜材料及制备技术领域,尤其公开了一种增强型无醚骨架碳氢质子交换膜及其制备方法与应用。该质子交换膜包括无醚骨架聚苯类高聚物基体、接枝于所述基体侧链的磺酸根基团,以及复合于所述基体内的聚醚醚酮编织网布增强层;所述无醚骨架聚苯类高聚物通过超酸催化一步法聚合制备,所述磺酸根基团通过化学修饰引入以赋予质子传导能力,所述聚醚醚酮编织网布通过浇筑复合工艺与高聚物基体结合以提升机械性能与稳定性。本发明解决了现有全氟磺酸膜的环境危害、供应链受限及成本高昂问题,同时相比传统磺化聚醚醚酮膜化学稳定性显著提升,相比商业化Nafion膜在尺寸稳定性、离子选择性、钒离子渗透性及全钒液流电池综合电性方面更具优势,具有极高的商业化应用价值。

金属燃料闭式混合能源系统及其运行方法

NºPublicación:  CN121192201A 23/12/2025
Solicitante: 
上海齐耀动力技术有限公司
CN_121192201_PA

Resumen de: CN121192201A

本发明公开一种金属燃料闭式混合能源系统及其运行方法,包含具换热部件的金属反应器、SOFC电堆、与金属反应器换热连接的热机及阳极循环装置。二者构成以H2/H2O为工质的闭式物料回路,水蒸气为主要氧化剂与金属反应放热释氢,氢气供SOFC发电,反应热驱动热机作功。系统实现热电协同输出、氢利用率与综合能效显著提升,运行无外排气体,具备高能量密度、低排放与良好负载响应。

燃料电池装置、用于运行燃料电池装置的方法以及燃料电池系统的能斯特电池单元的应用

NºPublicación:  CN121195363A 23/12/2025
Solicitante: 
罗伯特·博世有限公司
CN_121195363_PA

Resumen de: WO2024231373A1

The invention relates to a fuel cell device (10) having: at least one line system (12) for guiding a fuel; at least one reformer (14), which is connected to the line system (12), for reforming the fuel; and at least one Nernst cell unit (16, 18), in particular a lambda sensor, for detecting a process fluid parameter of a fluid in the line system (12). The Nernst cell unit (16, 18) is arranged upstream of the reformer (14).

电极与双极板复合组件及其制备方法、电堆和液流电池

NºPublicación:  CN121192191A 23/12/2025
Solicitante: 
诸暨市幄肯中智新材料有限公司
CN_121192191_PA

Resumen de: CN121192191A

本申请提供了一种电极与双极板复合组件及其制备方法、电堆和液流电池,电极与双极板复合组件包括双极板和电极层,电极层设于双极板的至少一侧表面上;电极层包括活性炭颗粒、石墨烯颗粒和多孔碳粘结剂,活性炭颗粒的粒径为200μm~500μm,石墨烯颗粒的粒径为20μm~50μm,活性炭颗粒、石墨烯颗粒和多孔碳粘结剂的质量比为(98~99.7):(0.4~3):(0.1~1)。该电极与双极板复合组件有利于提高液流电池的能量效率。

一种连续碳纤维增强碳塑复合双极板及其制备方法与应用

NºPublicación:  CN121192189A 23/12/2025
Solicitante: 
新兴际华(上海)工程科技研究院有限公司
CN_121192189_A

Resumen de: CN121192189A

本发明公开了一种连续碳纤维增强碳塑复合双极板及其制备方法与应用。本发明提供了连续碳纤维增强碳塑复合双极板的制备方法,包括如下步骤:1)将导电碳材料和树脂粉末在水中共混,得到碳塑浆料;2)将多根碳纤维在所述碳塑浆料中进行预浸处理,得到包覆碳塑浆料的碳纤维;3)将所述包覆碳塑浆料的碳纤维烘干后,在同一平面平行排列进行高温预固化,得到碳塑复合板;4)对所述碳塑复合板进行辊压,即得到碳塑复合双极板。本发明液流电池包含所述碳塑复合双极板制成。本发明双极板成型后均匀度和一致性良好;厚度降低,也能保持优异的力学性能;通过连续碳纤维增强实现双极板的力学增强,机械性能显著提升;制备方法简单可大批量生产。

一种碱性燃料电池测试装置

NºPublicación:  CN121186620A 23/12/2025
Solicitante: 
郑州佛光发电设备股份有限公司
CN_121186620_PA

Resumen de: CN121186620A

本发明涉及电池测试技术领域,具体为一种碱性燃料电池测试装置,包括待测试单体电池、气体组件和液体循环组件,待测试单体电池与外部电子负载电性连接,待测试单体电池与气体组件固定连接并相通,气体组件用于向待测试单体电池导入或导出反应气体,待测试单体电池与液体循环组件固定连接并相通,液体循环组件用于向待测试单体电池导入或导出碱性电解液。本发明的碱性燃料电池测试装置,气体组件和液体循环组件的构造简单,具有易加工、造价成本低的优点,同时使用方便,能够充分模拟待测试单体电池运行环境,准确有效地测试待测试单体电池性能,测试灵活快捷。并且待测试单体电池的更换简单,实现对不同的测试单体进行测试,适用范围广。

一种综合能源系统

NºPublicación:  CN121192205A 23/12/2025
Solicitante: 
中民云能源科技有限公司
CN_121192205_PA

Resumen de: CN121192205A

本发明公开了一种综合能源系统,主要涉及能源利用技术领域;包括SOFC/GT模块、TCPC循环模块、LNG冷能回收模块、燃气锅炉模块、Kalina循环模块、空气源热泵模块、太阳能光伏光热模块、能源利用模块、电管理中心;本发明提供了一种基于固体氧化物燃料电池、太阳能蓄能、LNG冷能利用的燃气锅炉耦合空气源热泵的综合能源系统,输出能量形式多样,通过多模块的耦合,能够减少供能冗余,提供系统内设备利用率,提升整体系统的供能经济性。

一种固体氧化物电池的集电网及其制备方法

NºPublicación:  CN121192190A 23/12/2025
Solicitante: 
中国科学院大连化学物理研究所
CN_121192190_A

Resumen de: CN121192190A

本发明涉及固体氧化物燃料电池和电解池技术领域,具体涉及一种固体氧化物电池的集电网及其制备方法。所述集流网为尖晶石结构的氧化物AxB3‑xO4,A和B各自选自Fe、Co、Ni、Cu、Zn、Mn、Al、Ti、Cr、Ca、Mg、Ce、La、Pr、Gd中一种或多种,且A与B为不同元素,0.5≤x≤2.5;所述集流网的厚度为0.05~3mm,所述集流网的孔隙率为60%~98%。本发明提供的集流网兼具弹性与导电性,能提高电堆氧电极与双极板间电流导出效率和氧电极传质,降低电堆重量以适配轻量化场景,且制备成本低。

一种氨介导的CO2矿化发电系统及方法

NºPublicación:  CN121192204A 23/12/2025
Solicitante: 
四川大学
CN_121192204_PA

Resumen de: CN121192204A

本发明公开了一种氨介导的CO2矿化发电系统及方法,属于碳减排领域,包括:氨介导的CO2电池系统,导线和负载,氨介导的CO2电池系统的阴极和阳极用导线连接,负载用于接收并检测电池输出数据记录;其中,选用气态碱源矿化作为氨介导的CO2电池系统中矿化反应的CO2原料,采用有机PCET物质作为质子载体,将化学能转化为电能,并获得矿化产物。本发明可以实现气态碱源氨介导的CO2矿电池的高性能、长效稳定、连续发电,以及实现CO2的减排利用。

一种GDC阻挡层的制备方法、电泳沉积设备以及SOFC单电池的制备方法和SOFC单电池

NºPublicación:  CN121183390A 23/12/2025
Solicitante: 
雅安雅瓷氢化新能源科技发展有限公司
CN_121183390_PA

Resumen de: CN121183390A

本发明提供一种GDC阻挡层的制备方法、电泳沉积设备以及SOFC单电池的制备方法和SOFC单电池,属于固体氧化物燃料电池技术领域。该制备GDC阻挡层的方法中通过电泳方式上沉积形成连续涂层,干燥、烧结形成GDC阻挡层;其中,电泳液的组成原料包括:GDC粉体,5~10wt%;溶剂90~95wt%,以及占GDC粉体重量0.1~1wt%的分散剂和1~5 wt%的粘接剂。该电泳沉积设备包括沉积阳极和沉积阴极。该SOFC单电池的制备方法包含前述GDC阻挡层的方法,最终制得SOFC单电池。本发明通过电泳沉积方式形成阻挡层,改善了其与基层界面结合情况,且阻挡层的厚度并可按需调控。

一种一体化成型的双极板制备工艺

NºPublicación:  CN121192188A 23/12/2025
Solicitante: 
平顶山市信瑞达石墨制造有限公司
CN_121192188_A

Resumen de: CN121192188A

本发明属于电池组件制造技术领域,公开了一种一体化成型的双极板制备工艺。本发明制备工艺包括以下步骤:将石墨粉、石墨烯片、碳纳米管混合;用偶联剂对复合粉体修饰;将预处理复合粉体与热塑性聚合物混合造粒、混捏;将坯料注入模具,热压成型;将板材进行梯度焙烧;半成品进行后处理,得到双极板。本发明从造粒的螺杆参数、温度、真空度,到混捏的转速时间,再到热压的压力温度,最后到焙烧的梯度升温,保证了从原料到最终产品的质量稳定性和批次一致性。因此,本发明不仅是制备高性能双极板的有效工艺,更是实现液流电池高效率、长寿命稳定运行的保障,进而带动电解液、膜材料等产业链发展,推动液流电池实现更广泛的应用。

一种燃料电池备用电源的在线恢复系统及方法

NºPublicación:  CN121192194A 23/12/2025
Solicitante: 
深圳市氢瑞燃料电池科技有限公司深圳市雄韬电源科技股份有限公司
CN_121192194_PA

Resumen de: CN121192194A

本发明公开了一种燃料电池备用电源的在线恢复系统,包括燃料电池电堆、循环泵、减压阀、氢瓶、空压机、阻抗谱检测仪、DC/DC变换器、散热器和水泵;所述燃料电池电堆分别与所述循环泵、所述减压阀、所述空压机、所述DC/DC变换器、所述散热器、所述水泵连接;所述减压阀分别与所述循环泵、所述氢瓶连接;所述阻抗谱检测仪与所述DC/DC变换器连接;所述水泵与所述散热器连接。本申请能够在系统层面上实现燃料电池堆的快速启动与在线恢复,可以有效消除可逆性衰减。通过本申请,可以在燃料电池电堆长时间存储后实现电堆的快速启动和在线恢复,恢复时间控制在3~5分钟,满足备用电源场景配套锂电池所限定的极短时间窗口。

一种液流电池用聚苯并咪唑类改性离子传导膜及其制备方法

NºPublicación:  CN121181962A 23/12/2025
Solicitante: 
液流储能科技有限公司
CN_121181962_PA

Resumen de: CN121181962A

本申请涉及离子交换膜的技术领域,具体公开了一种液流电池用聚苯并咪唑类改性离子传导膜及其制备方法。本申请提供的离子传导膜,利用聚苯并咪唑类聚合物树脂、交联剂溶于有机溶剂中获得液相原料,然后掺杂质子导体制得;交联剂选自聚乙二醇二缩水甘油醚、聚甲基三乙氧基硅烷、环氧树脂、氯甲基化聚砜、三聚氰胺甲醛树脂、丙基三甲氧基硅烷;质子导体选自磷酸金属盐、植酸金属盐、钙钛矿氧化物、二氧化硅基质子导体、金属有机框架衍生质子导体中的一种或多种。利用本申请体用的技术方案,制备得到的离子传导膜保证了膜优良的离子选择性与质子传导率,具有优异的化学稳定性和力学性能。

一种电堆堆芯受力均匀性调整方法、装置、设备及系统

NºPublicación:  CN121192199A 23/12/2025
Solicitante: 
东风汽车集团股份有限公司
CN_121192199_PA

Resumen de: CN121192199A

本申请涉及一种电堆堆芯受力均匀性调整方法、装置、设备及系统,涉及燃料电池电堆技术领域,包括划分电堆堆芯为多个受力区域,并获取各个受力区域的压力值;若任一受力区域的目标压力值和当前压力值的差值大于设定误差,以设定顺序依次调整各个受力区域的当前压力值,针对于一受力区域,以该受力区域的目标压力值和当前压力值,以及该受力区域的相邻受力区域的当前压力值获取该受力区域的压力调整值,根据该受力区域的压力调整值调整该受力区域的当前压力值。可以快速调整燃料电池电堆堆芯的受力均匀性,使其快速达到受力均匀,并且考虑了各个受力区域对相邻受力区域的影响,解决了现有技术中存在难以提高燃料电池电堆堆芯受力均匀性的问题。

再生型燃料电池系统

NºPublicación:  CN121192202A 23/12/2025
Solicitante: 
丰田自动车株式会社
CN_121192202_PA

Resumen de: CN121192202A

本发明提供一种能够抑制燃料电池的发电中使用的氢和氧的减少的技术。再生型燃料电池系统具备燃料电池、储存水的水箱、使氢与氧结合而生成水的再结合器、以及将从水箱供给来的水电解而生成用于燃料电池的电化学反应的氢和氧的水电解装置,水箱具备:第一区域,其储存从燃料电池排出的包含氢的水;第二区域,其储存从燃料电池排出的包含氧的水;以及连通部,其将第一区域与第二区域连通,再结合器配置于连通部。

液体分离器装置及使用方法

NºPublicación:  CN121194825A 23/12/2025
Solicitante: 
帕尔公司
CN_121194825_PA

Resumen de: WO2025006135A1

A liquid separator device, a method of using the liquid separator device, and a system including at least one liquid separator device, are disclosed.

一种氢能电源集成控制系统

NºPublicación:  CN121192200A 23/12/2025
Solicitante: 
浙江极客物联网开发实验有限公司
CN_121192200_PA

Resumen de: CN121192200A

本发明公开了一种氢能电源集成控制系统,涉及氢能电源控制技术领域,通过采集冷启动阶段的工况特征信号,识别绿灯初期窗口内的排气动作区间、负载爬升段及平缓片段,构建排负时序证据对象序列;基于字典序门限与支配关系筛选最大风险集合,判定是否进入介入模式;根据风险等级生成旁挂建议或有限接管模式的执行令牌,并基于平缓片段可用净容量生成重排计划,控制排气阀执行错峰操作;最后通过闭环评估模块对执行效果进行量化评估与策略优化。本发明有效解决了冷启动过程中排气‑负载重叠导致的冰堵问题,提升了氢能电源系统的启动安全性与控制智能化水平。

燃料电池发电系统

NºPublicación:  CN121192193A 23/12/2025
Solicitante: 
武汉船用电力推进装置研究所(中国船舶集团有限公司第七一二研究所)
CN_121192193_PA

Resumen de: CN121192193A

本发明公开了一种燃料电池发电系统,包括燃料电池堆、储气模块、供气模块、空气压缩模块和尾气储放模块,燃料电池堆通过供入的氧化剂和燃料进行发电,储气模块具有氧化剂储放腔和尾气储放腔,空气压缩模块与氧化剂储放腔连接,可将空气压缩后通入储气模块的氧化剂储放腔进行存储,供气模块连接燃料电池堆和氧化剂储放腔,进行发电工作时,供气模块将储气模块的压缩空气供入燃料电池堆,实现燃料电池发电系统的发电,通过空气压缩模块的设置,可利用水下探测航行器上浮阶段,将空气压缩并供入氧化剂储放腔进行存储,即可作为氧化剂保障航行器的续航,从而降低氧化剂的存储成本,且消除因氧化剂泄漏造成的安全隐患。

一种提高质子陶瓷燃料电池氢电极性能的方法、其产品及应用

NºPublicación:  CN121192182A 23/12/2025
Solicitante: 
中国科学院上海应用物理研究所
CN_121192182_PA

Resumen de: CN121192182A

本发明公开了一种提高质子陶瓷燃料电池氢电极性能的方法、其产品及应用,属于质子陶瓷燃料电池领域,目的在于优化质子陶瓷燃料电池结构,提高其性能。该方法包括如下步骤:向功能层原料中添加有机铁化合物,制备成功能层浆料;利用功能层浆料制备出功能层生胚,并将支撑层生胚、功能层生胚与电解质生胚自下而上进行叠压复合,得到电池第一中间体;将电池第一中间体进行烧结,得到质子陶瓷燃料半电池。采用本发明,质子陶瓷燃料电池的电化学性能得到了显著提升,特别是在中高温操作条件下的稳定性大大增强,适用于高效能和长寿命的燃料电池应用。

一种石墨相氮化碳改性电极及其制备方法与应用

NºPublicación:  CN121192187A 23/12/2025
Solicitante: 
杭州德海艾科能源科技有限公司
CN_121192187_PA

Resumen de: CN121192187A

本发明涉及全钒液流电池电极技术领域,公开了一种石墨相氮化碳改性电极及其制备方法与应用,包括以下步骤:制备碳材料、石墨相氮化碳和氧化铋的复合催化剂;通过胶黏剂将复合催化剂负载在石墨毡上并进行高温煅烧,制备得到负载复合催化剂的石墨毡电极;将改性电极作为负极装配成电堆进行原位电化学沉积。本发明使用石墨相氮化碳改性电极,石墨相氮化碳具有石墨状层状结构,不仅有助于传质,而且提供了更多的活性位点来增强钒离子的氧化还原反应,提高了电池的电压效率和能量效率;将石墨相氮化碳与碳材料结合,提高了石墨相氮化碳的电导率,减小了电荷转移电阻,降低了电池的欧姆极化,提高了电池的电压效率和能量效率。

一种解耦型燃料电池-燃气涡轮发动机混动系统

NºPublicación:  CN121184234A 23/12/2025
Solicitante: 
哈尔滨工业大学
CN_121184234_PA

Resumen de: CN121184234A

本发明公开了一种解耦型燃料电池‑燃气涡轮发动机混动系统,涉及航空发动机技术领域,系统主要由压气机一、固体氧化物燃料电池、高压动力涡轮、燃烧室和发电机一构成。固体氧化物燃料电池将燃料化学能转化为电能,为电动机一供电,电动机一驱动压气机一运行,从而取消了传统燃气涡轮发动机中涡轮带动压气机的机械传动轴,使高压动力涡轮能够将全部能量用于对外做功。本发明创新的解耦架构,不仅有效解决了传统航空燃气涡轮发动机效率受限以及现有燃料电池‑燃气涡轮混动系统功率密度低或效率提升有限的问题,还为航空动力系统的发展提供了新的思路和方向,有助于推动航空业的节能减排进程。

一种偶氮苯或其氧化物的电合成方法

NºPublicación:  CN121183353A 23/12/2025
Solicitante: 
江南大学
CN_121183353_PA

Resumen de: CN121183353A

本发明公开了一种偶氮苯或其氧化物的电合成方法,包括,将硝基化合物在水溶液电解质下,在具有阴、阳极的电化学反应装置中,通过电化学一步法合成氧化偶氮苯及偶氮苯化合物;在较宽的低电位窗口(‑0.4V至0.3Vvs.RHE)实现高效催化硝基苯类化合物转化,得到高附加值的氧化偶氮苯和偶氮苯类产物。该电催化体系具有优异转化效率,其法拉第效率稳定维持在81%以上,对氧化偶氮苯的选择性更是高达95%以上。

一种多羟基二茂铁衍生物及其合成方法与应用

NºPublicación:  CN121181628A 23/12/2025
Solicitante: 
南京大学天长新材料与能源技术研发中心天长索锂德新能源科技有限公司苏州铁睿新能源科技有限公司
CN_121181628_PA

Resumen de: CN121181628A

本申请公开了一种多羟基二茂铁衍生物及其合成方法与应用,涉及电化学储能技术领域,多羟基二茂铁衍生物为巯基葡萄糖修饰的二茂铁Fc(Thio‑Glu)2,具体为1,1’‑二(亚甲基‑硫代‑β‑D‑葡萄糖)二茂铁,将1,1’‑二茂铁二甲醇和2,3,4,6‑O‑四乙酰基‑1‑硫代‑β‑D‑葡萄糖溶于超干二氯甲烷中,加入三氟乙酸溶液,旋干溶剂得到中间产物,将中间产物溶解在超干甲醇中,逐滴加入甲醇钠溶液,混合物在室温条件下水解,期间通过薄层色谱法监测反应的完成程度,水解完成后,旋干溶剂得到粗产物,粗产物经柱层析提纯以及冷冻干燥,最后得到淡黄色固体,多羟基二茂铁衍生物在长寿命中性水系有机液流电池中的应用。

一种燃料电池测试用氢气供给装置

NºPublicación:  CN223712783U 23/12/2025
Solicitante: 
科威尔技术股份有限公司
CN_223712783_U

Resumen de: CN223712783U

本实用新型公开了一种燃料电池测试用氢气供给装置,包括氢气输入管、尾排管、背压阀、氢气循环管道、气控阀、气液分离装置以及循环泵,所述氢气输入管与燃料电池输入端连通,所述尾排管与燃料电池输出端连通,所述尾排管上设有背压阀,所述氢气输入管和尾排管之间通过氢气循环管道连通,所述氢气循环管道上沿气体流动方向依次设置有气控阀、气液分离装置以及循环泵。本实用新型的优点在于,通过燃料电池测试用氢气供给装置可以将未反应的氢气通过氢气循环管道以及气液分离装置将其气液分离后循环至燃料电池入口处再次进行反应,提高氢气的利用率,降低了使用成本。

一种燃料电池用的中冷器测试装置

NºPublicación:  CN223709993U 23/12/2025
Solicitante: 
科威尔技术股份有限公司
CN_223709993_U

Resumen de: CN223709993U

本实用新型公开了一种燃料电池用的中冷器测试装置,包括进气装置、背压装置和冷却装置,所述进气装置和背压装置分别对应的与中冷器的气体入口和出口连通,所述冷却装置与中冷器的冷却水入口和出口连通;所述冷却装置包括换热器、第一温度计、第一加热器、第一流量计、第二温度计、第一压力计、第二压力计、第三温度计、循环泵、膨胀水箱和三通阀。本实用新型的优点在于,通过冷却装置的设置,能够模拟控制中冷器冷却水流量的变化及测量中冷器进出口的压力变化对中冷器性能测试的影响。

一种甲醇燃料电池

NºPublicación:  CN223712779U 23/12/2025
Solicitante: 
中经云数据存储科技(北京)有限公司

Resumen de: CN223712779U

本实用新型公开了一种甲醇燃料电池,包括两个端板,两个端板外壁均匀开设有多个对接孔,多个对接孔两两一组分别滑动连接有螺杆,所述螺杆的外壁滑动套设有绝缘垫,两个端板之间放置有两个电极板,其中一个所述电极板的外壁开设有阳极流道,另一个所述电极板的外壁开设有阴极流道,两个所述电极板之间放置有膜电极,所述端板的外壁设有加热机构。本实用新型通过设置热电偶检测点、第一电加热棒插孔与第二电加热棒插孔,控制电池的工作温度来优化电池性能和提高其效率,这种控制不仅有助于提高电池的输出功率和能量效率,还能确保电池在各种环境条件下的稳定运行;并且整体集成化设置,有助于对膜电极进行测试与维护。

一种用于燃料电池的具备加热腔的气水分离器

NºPublicación:  CN223697311U 23/12/2025
Solicitante: 
赫卓安动力(无锡)有限公司

Resumen de: CN223697311U

本实用新型涉及一种用于燃料电池的具备加热腔的气水分离器,包括:分离器本体、分离器芯体、分离腔和加热腔,分离腔和加热腔均位于分离器本体内,分离器芯体置于分离腔内部,分离器芯体中心开设分离气体出口管,分离腔依次包括柱面段和锥面段,分离器芯体穿过柱面段和锥面段,加热腔环绕锥面段设置,柱面段上切向设置有混合气水入口,锥面段连接废水废气出口。加热腔连通有加热液入口和加热液出口。采用本实用新型,氢气和液态水的混合气沿着汽水分离器壁面切向进入汽水分离器,形成旋流区域,无需旋转叶片或者挡板,实现氢气与液态水的分离,降低汽水分离器压降,并且结构简单可靠,成本低。

一种燃料电池电堆吹扫装置

NºPublicación:  CN223712784U 23/12/2025
Solicitante: 
科威尔技术股份有限公司

Resumen de: CN223712784U

本实用新型公开了一种燃料电池电堆吹扫装置,包括氢气吹扫组件、空气吹扫组件和氮气吹扫组件;所述氢气吹扫组件包括氢气存储罐、氢气管、第一单向阀、第一输出管;所述空气吹扫组件包括空气存储罐、空气管、第二单向阀、第二输出管;所述氮气吹扫组件包括氮气存储罐、氮气管,所述氮气存储罐通过氮气管分别与氢气管和空气管连通。本实用新型的优点在于,该燃料电池电堆吹扫装置可以实现多种吹扫气体组合方式实施,不仅有利于燃料电池电堆吹扫试验验证和电堆内部腔体快速置换和清洁,防止频烦结冰、融冰对电堆质子交换膜造成不可逆的损伤。

冷却散热系统及液流电池系统

NºPublicación:  CN223712780U 23/12/2025
Solicitante: 
浙江星辰新能科技有限公司
CN_223712780_U

Resumen de: CN223712780U

本实用新型提供了一种冷却散热系统及液流电池系统,冷却散热系统包括散热组件、循环组件和调流阀,在反应容器上设置能够对反应容器进行冷却散热的散热组件,循环组件包括制冷循环器、输液管道和回液管道,冷循环器的出液端口与散热组件的进液口通过输液管道连通,制冷循环器的回液端口与散热组件的出液口通过回液管道连通,制冷循环器为冷却液提供自循环的动力,使得流经散热组件的冷却液能够持续不断地带走反应容器中的热量。通过在输液管道上增设调流阀,可以根据液流电池在反应容器中实际产生的热量大小进行适应性调节输液管道中冷却液的流量大小,使得循环组件向散热组件供应的冷却液流量大小与反应容器中实际产生的热量大小相匹配。

一种液流储能电解液伴热系统

NºPublicación:  CN223712785U 23/12/2025
Solicitante: 
常州星辰新能源有限公司

Resumen de: CN223712785U

本实用新型提供了一种液流储能电解液伴热系统,属于液流电池技术领域。液流储能电解液伴热系统,包括隔热层、电伴热带和测量电解液温度的第一温度传感器;隔热层位于液流储能系统的容量单元集装箱内,套设于液流储能系统的电解液储罐外侧,隔热层朝向电解液储罐的侧面设有安装电伴热带的凹槽;电伴热带设于凹槽内,与液流储能系统的电池管理系统连接;第一温度传感器与电池管理系统连接。通过第一温度传感器测量电解液的温度并反馈至电池管理系统,当温度过低时启动电伴热带对电解液储罐内的电解液加热,即能解决因电解液温度过低造成的液流储能系统不能正常运转的问题,使液流电池维持在最佳运行温度,提高系统运行效率。

一种集成化电堆

NºPublicación:  CN223712786U 23/12/2025
Solicitante: 
中经云数据存储科技(北京)有限公司
CN_223712786_U

Resumen de: CN223712786U

本实用新型公开了一种集成化电堆,包括两个盖板,两个盖板的外壁均固定连接有两个端盖,其中一个所述端盖的外壁固定连接有金属框,另一个所述端盖的外壁固定连接有绝缘板,所述金属框与绝缘板之间固定连接有电堆本体,所述金属框的外壁固定连接有U型支架,所述电堆本体的一端与U型支架的外壁固定连接,所述U型支架的外壁固定连接有散热器,所述端盖的外壁设有连接机构。本实用新型通过设置盖板、端盖、金属框、绝缘板、U型支架、走线框、水箱与潜水泵,结构更加紧凑,零部件布局更为合理,在结构上,将潜水泵放置在水箱里,一定程度上减小了体积;外壳由上下盖板与前后端盖组成,安装拆卸相较于上一代电堆更为方便。

一种MW级氢储能发电系统集中热管理装置

NºPublicación:  CN223712782U 23/12/2025
Solicitante: 
上海傲盈能源科技有限公司
CN_223712782_U

Resumen de: CN223712782U

本实用新型公开一种MW级氢储能发电系统集中热管理装置,包括冷却塔、外循环水泵、冷却水箱、BOP换热板换、电堆换热板换、BOP水泵、电堆水泵、BOP系统、电堆系统。所述电堆热量和BOP热量分别通过板式换热器讲热量传递给外部冷却塔系统,其中电堆内部水循环通过水泵进行循环,BOP内部通过BOP水泵进行循环,外部通过外部水泵将热量带到冷却塔中进行热量的散发,实现整个系统的热量管理和控制。本实用新型降低了整个氢储能发电系统的结构集成度,进而提高系统的可维护性和便捷性,减少了中间环节的部件,降低了系统硬件成本的投入。

一种高效的氢燃料电池余热综合利用系统

NºPublicación:  CN223712781U 23/12/2025
Solicitante: 
东方电气(成都)氢能科技有限公司东方电气集团东方锅炉股份有限公司
CN_223712781_U

Resumen de: CN223712781U

本实用新型涉及氢燃料电池技术领域,特别是一种高效的氢燃料电池余热综合利用系统,包括电堆模块、冷却液循环管路、温差发电模块、换热器和冷介质管路;电堆模块用于发电;冷却液循环管路的两端分别连通电堆模块的冷却液出口和冷却液进口;温差发电模块和换热器沿冷却液流向前后依次设置在冷却液循环管路上;温差发电模块和换热器均位于冷介质管路上,冷介质管路内冷介质的流向与冷却液流向相同。本实用新型优点是通过将温差发电模块和换热器均设置在冷却液循环管路和冷介质管路上,使流出电堆的冷却液既参与温差发电又与冷介质之间换热,对电堆发电产生的余热进行协同利用。

一种铝空气燃料发电模组及电池装置

NºPublicación:  CN223712868U 23/12/2025
Solicitante: 
深圳中盾联投科技有限公司
CN_223712868_U

Resumen de: CN223712868U

本实用新型提供了一种铝空气燃料发电模组,涉及燃料电池技术领域,包括:反应壳,开设有多个间隔设置的反应腔,相邻的所述反应腔之间间隔形成有空气通道,所述反应腔的腔壁开设有通气孔,所述通气孔连通所述反应腔与所述空气通道;及发电组件,包括阳极件和阴极件,所述阳极件和所述阴极件均设于所述反应腔,所述阴极件贴于所述反应腔的腔壁并覆盖所述通气孔,以通过所述通气孔连通所述空气通道。

SOFC-伝導

NºPublicación:  JP3254112U 22/12/2025
Solicitante: 
アップスタートパワー、インコーポレイテッド
JP_3254112_U

Resumen de: US2022285716A1

A solid oxide fuel cell (SOFC) system includes high thermal conductivity materials such as copper to increase thermal energy transfer by thermal conduction. The copper is protected from oxidation by nickel electroplating and protected from thermal damage by providing oxidation resistant liners inside combustion chambers.

一种免充电单膜液流电池

NºPublicación:  CN121172208A 19/12/2025
Solicitante: 
吉林大学
CN_121172208_PA

Resumen de: CN121172208A

本发明公开一种免充电单膜液流电池,属于电化学热能发电技术领域。本发明解决了现有单膜免充电电池存在的温度系数较低的问题。采用具有正温度系数的铁配合物作为正极活性物质,具有负温度系数的普鲁士蓝类似物作为负极活性物质,通过对普鲁士蓝类似物合成过程调控及铁盐配合物选择,设计了单膜热再生电化学循环电池并实现免充电运行,同时提高了材料的温度系数,实现对低品位热能的高效回收利用。

燃料电池冷启动经济性评价方法、装置、设备及存储介质

NºPublicación:  CN121172186A 19/12/2025
Solicitante: 
东风汽车集团股份有限公司
CN_121172186_A

Resumen de: CN121172186A

本发明公开了一种燃料电池冷启动经济性评价方法、装置、设备及存储介质,所述方法通过获取待评价燃料电池的电堆产生总热量和电堆升温所需热量;根据所述电堆产生总热量和所述电堆升温所需热量确定所述待评价燃料电池的冷启动经济性指数;根据所述冷启动经济性指数确定所述待评价燃料电池的经济性,生成评价报告;无需温度传感器即可实时判断电堆内部热负荷变化情况,既可以用于比较同一个系统不同的启动策略的经济性,也可以比较不同系统之间的经济性,提升了燃料电池冷启动经济性评价的精确度,提高了燃料电池冷启动经济性评价的速度和效率。

一种液流电池用界面交联的质子交换膜及其制备方法

NºPublicación:  CN121172175A 19/12/2025
Solicitante: 
贵州省材料产业技术研究院
CN_121172175_PA

Resumen de: CN121172175A

本发明涉及液流电池用质子交换膜技术领域,公开了一种液流电池用界面交联的质子交换膜及其制备方法。该膜由聚苯并咪唑支撑层与多元酰氯交联层构成,通过一步刮涂/喷涂及界面交联工艺制成,具有高质子传导率、优异机械强度及离子选择性,适用于液流电池。

一种基于磁场诱导的液流电池隔膜、制备方法及其应用

NºPublicación:  CN121172174A 19/12/2025
Solicitante: 
浙江大学温州研究院温州锌时代能源有限公司
CN_121172174_PA

Resumen de: CN121172174A

本申请公开了一种基于磁场诱导的液流电池隔膜、制备方法及其应用,其中制备方法包括以下制备步骤:S1:将聚合物基材溶解,加入超顺磁性纳米粒子并分散均匀,得到掺杂铸膜液;S2:将掺杂铸膜液涂覆在基底上并置于磁场中进行诱导,超顺磁性纳米粒子排列整齐形成微孔预结构,将形成有微孔预结构的所述掺杂铸膜液固化,获得成型的隔膜;S3:将成型的隔膜洗涤并干燥,裁切后使用修饰剂进行表面修饰,制得基于磁场诱导的液流电池隔膜。本申请通过磁场诱导相转化成孔工艺,通过控制磁场强度与方向,实现锌溴液流电池隔膜微孔结构的精准调控,解决传统技术中“高离子传导”与“高选择性”的矛盾。

用于调节燃料电池堆的方法和装置

NºPublicación:  CN121175828A 19/12/2025
Solicitante: 
罗伯特·博世有限公司
CN_121175828_PA

Resumen de: WO2024231006A1

The invention presented relates to a conditioning method (100) for conditioning a fuel cell stack (229), the conditioning method (100) comprising: - permeating (101) the fuel cell stack (229) with an operating medium, wherein the operating medium is guided in a first direction through the fuel cell stack (229), and - permeating (103) the fuel cell stack (229) with the operating medium in a second direction opposite the first direction, - operating the fuel cell stack (229) at a constant operating point.

自组装氮掺杂碳纳米管Pt2Mo催化剂及其制备与应用

NºPublicación:  CN121172166A 19/12/2025
Solicitante: 
中国科学院广州能源研究所
CN_121172166_PA

Resumen de: CN121172166A

本发明提供了一种自组装氮掺杂碳纳米管Pt2Mo催化剂及其制备与应用,属于催化剂技术领域。本发明通过将超细Pt2Mo合金纳米颗粒与有序N‑CNT载体相结合,在纳米尺度上实现了结构与性能的协同增强,高度有序的竹节状N‑CNT骨架提供了结构稳固、电子导电性良好的支撑框架,促进PtMo合金纳米颗粒的均匀分散,并实现高效的电子和质量传输。这种三维结构能够减少纳米颗粒团聚,保证活性位点的持续暴露,加快ORR动力学。除了载体优化外,Pt与Mo的精准合金化,形成明确的Pt2Mo结构,能够进一步提高催化活性。与表面掺杂体系不同,Pt2Mo合金纳米颗粒表现出晶格收缩和电子重构,有效调节Pt的d带中心,削弱氧中间体的吸附。这些结构和电子层面的改性共同加快了ORR过程并提升了催化剂耐久性。

一种用于硫基液流电池的复合电极材料及其制备方法

NºPublicación:  CN121172159A 19/12/2025
Solicitante: 
江苏理诚动力传控技术有限公司
CN_121172159_PA

Resumen de: CN121172159A

本发明提供一种用于硫基液流电池的复合电极材料,所述复合电极材料由氮掺杂碳纳米纤维骨架和均匀嵌入所述骨架中的金属化合物纳米颗粒组成,所述金属化合物为金属硫化物或金属氧化物;所述氮掺杂碳纳米纤维骨架由聚丙烯腈经静电纺丝、预氧化和碳化处理形成;所述金属化合物纳米颗粒由金属前驱体在碳化过程中或后续硫化处理中原位生成;所述电极材料具有三维互联多孔结构。本发明的复合电极材料,具有三维互联多孔结构、大比表面积、高催化活性,能够有效催化多硫化物的电化学转化反应,抑制固态硫沉积,从而提升硫基液流电池的循环稳定性和能量效率。

一种三元过渡金属掺杂氧化铈阻挡层材料及其制备方法和SOFC电池及其制备方法

NºPublicación:  CN121172205A 19/12/2025
Solicitante: 
雅安雅瓷氢化新能源科技发展有限公司
CN_121172205_PA

Resumen de: CN121172205A

本发明提供一种三元过渡金属掺杂氧化铈阻挡层材料及其制备方法和SOFC电池及其制备方法,属于固体氧化物燃料电池技术领域。该三元过渡金属掺杂氧化铈阻挡层材料的化学通式为:Ce0.6Mn0.2+xFeyCo0.2‑x‑yO2‑δ,其中,0≤x≤0.1,0

一种液流电池流场结构、其组件及制造方法

NºPublicación:  CN121172176A 19/12/2025
Solicitante: 
陕西绿钒格睿能源科技有限公司
CN_121172176_PA

Resumen de: CN121172176A

本申请公开一种液流电池流场结构、其组件及制造方法,属于液流电池技术领域。该流场结构包括电极框,框内设有主流道、分配流道及电极区域,电极框分为镜像对称的正负极框,设有独立的正负极电解液进出孔;主流道含S型分流道,分配流道含挡块,可增大等效电阻、优化电解液分配。其组件包括流场结构和流道盖板,可防止电解液互串。制造方法通过机械加工实现标准化生产。本申请能有效减小漏电流,减少盘管用量以降低成本,同时提升电解液分配均匀性,提高电池堆性能的一致性和稳定性,适用于大规模储能领域。

一种碳材料改性的磺化聚醚醚酮复合隔膜及其制备方法

NºPublicación:  CN121172171A 19/12/2025
Solicitante: 
江苏理诚动力传控技术有限公司
CN_121172171_PA

Resumen de: CN121172171A

本发明提供一种碳材料改性的磺化聚醚醚酮复合隔膜及其制备方法,包括磺化聚醚醚酮基膜,所述磺化聚醚醚酮基膜至少一个表面覆盖有导电碳材料层;所述导电碳材料层为导电碳材料与粘结剂聚偏氟乙烯以质量比1:0.1至1:10的比例分散在N‑甲基吡咯烷酮溶剂中形成喷涂浆料,经喷涂或涂布工艺覆盖于所述磺化聚醚醚酮基膜表面,其中导电碳材料的粒径为1‑100nm。本发明通过在磺化聚醚醚酮表面构建致密碳层,有效抑制了隔膜在电解液中的溶胀行为,并利用碳材料的唐南排斥效应大幅阻隔离子跨膜迁移。

用于氢燃料电池的钌基催化剂

NºPublicación:  CN121172158A 19/12/2025
Solicitante: 
香港科技大学
CN_121172158_PA

Resumen de: CN121172158A

本发明提供了可用于氢氧化反应催化剂的钌基催化剂,所述钌基催化剂包含布置在掺杂硼的碳载体表面上的钌和硼,其中所述催化剂不包含B0;或者包含布置在碳载体的表面上的钌和VOx的钌基催化剂,其中x是3‑4。本发明还提供了电化学电池及其使用方法。

一种模板法制备质子交换膜燃料电池膜电极的方法

NºPublicación:  CN121172156A 19/12/2025
Solicitante: 
北京化工大学
CN_121172156_PA

Resumen de: CN121172156A

本发明公开了一种模板法制备质子交换膜燃料电池膜电极的方法,包括如下步骤:1)选取纳米材料作为模板剂;2)将模板剂固定在质子交换膜上,得到质子交换膜A;3)将催化剂、溶剂、离聚物混合均匀,形成催化剂墨水;4)将催化剂墨水喷涂在质子交换膜A上并干燥,得到质子交换膜B;5)将质子交换膜B置于刻蚀溶液中,得到质子交换膜C;6)将质子交换膜C与气体扩散层紧密贴合,之后经过热压机在高温高压下热压,最终得到质子交换膜燃料电池膜电极。该制备方法制得的膜电极可以在催化剂层中构建有序孔道结构,从而提高氧气及水在催化剂层中的传质速率,提升质子交换膜燃料电池的性能。

模块化甲醇重整及高温膜燃料电池耦合的热电联供系统

NºPublicación:  CN121172198A 19/12/2025
Solicitante: 
北京海得利兹新技术有限公司
CN_121172198_PA

Resumen de: CN121172198A

本发明涉及一种模块化甲醇重整及高温膜燃料电池耦合的热电联供系统,包括:模块化甲醇重整制氢系统、模块化高温膜燃料电池发电系统及电控系统,模块化甲醇重整制氢系统包括:甲醇重整制氢模块、甲醇水溶液总管道和尾气总管道,甲醇重整制氢模块的数量为多个,甲醇水溶液总管道分别与各甲醇重整制氢模块相连,甲醇重整制氢模块将获取的重整氢气输送至高温燃料电堆模块;高温膜燃料电池发电模块将依据重整氢气产生的电能进行供电;电控系统与甲醇重整制氢模块连接,设有温度报警值及启动温度值,在甲醇重整制氢模块的实际温度超过温度报警值,关闭甲醇重整制氢模块,在实际温度低于对应的启动温度值,重新启动甲醇重整制氢模块,可以降低供电成本。

膜电极边框制造方法及膜电极边框制造装置

NºPublicación:  CN121172178A 19/12/2025
Solicitante: 
未势能源科技有限公司
CN_121172178_A

Resumen de: CN121172178A

本发明提供了一种膜电极边框制造方法及膜电极边框制造装置,方法包括如下步骤:裁切步骤:将边框复合膜进行裁切,使粘接于保护膜上方的边框膜分离出基础废料膜、成型边框膜和活性区废料膜;裁切深度大于边框膜的厚度,且小于边框膜和保护膜的总厚度,以使保护膜不断开;第一分离步骤:将成型边框膜和活性区废料膜同时从保护膜上分离,且基础废料膜留置于保护膜上;第二分离步骤:将成型边框膜与活性区废料膜分离,得到独立存在的成型边框膜;收纳步骤;本发明通过裁切方式的重新设计,无需使用托底膜等其他辅材,进而节约了后续对于辅材的处理步骤及加工工艺,有效简化了边框膜的制造过程,并节约了所需设备,进而提高了边框膜的生产效率。

隔板组件和包括隔板组件的燃料电池堆

NºPublicación:  CN121172177A 19/12/2025
Solicitante: 
现代自动车株式会社起亚株式会社
CN_121172177_PA

Resumen de: US2025385280A1

A separator assembly to prevent corrosion of a separator edge may include a first separator and a second separator having at least one manifold through which reactive gas or cooling water flows, wherein the first separator has a first surface and a second surface, and the second separator has a third surface and a fourth surface, wherein the first surface of the first separator has arranged thereon a first gasket, and wherein the first gasket connects the first surface to the fourth surface to surround an edge of the first separator and an edge of the second separator exposed by the least one manifold.

酸碱载体定向排列金属有机框架层状膜及制备方法和应用

NºPublicación:  CN121172202A 19/12/2025
Solicitante: 
郑州大学
CN_121172202_PA

Resumen de: CN121172202A

本发明涉及一种酸碱载体定向排列金属有机框架层状膜及制备方法和应用,制备方法包括以下步骤:1)酸碱异质金属有机框架纳米片的制备;2)高温滴涂纳米片溶液制备酸碱载体定向排列的金属有机框架层状膜。本发明通过在锌基金属有机框架单层晶面两侧分别引入羧酸和氨基实现层状膜内酸碱载体在垂直和水平通道上的定向排列,为质子传递提供高效且稳定的传递通道。

抗水淹氢燃料电池双极板结构及氢燃料电池

NºPublicación:  CN121172170A 19/12/2025
Solicitante: 
重庆理工大学
CN_121172170_PA

Resumen de: CN121172170A

本发明提供了一种氢燃料电池双极板结构及氢燃料电池,通过优化设置氢燃料电池的双极板结构,将第一支流道反应水引射至第二支流道内对进入第二支流道内的反应气体进行加湿,将第二支流道的反应水引射至第一支流道内对进入第一支流道内的反应气体进行加湿,解决了传统氢燃料电池由于通过电堆外部加湿而导致容易被水淹的问题,提高了燃料电池的安全性能。

用于燃料电池的氢气子系统的控制方法、设备及存储介质

NºPublicación:  CN121172195A 19/12/2025
Solicitante: 
东风汽车集团股份有限公司
CN_121172195_PA

Resumen de: CN121172195A

本发明公开了一种用于燃料电池的氢气子系统的控制方法、设备及存储介质,涉及氢燃料应用领域。该方法的步骤包括:根据氢气子系统的模型和氢气子系统的实际测量信息,估计氢气子系统的系统状态;根据氢气子系统的模型和所述氢气子系统的系统状态,预测氢气子系统的未来输出;根据设计的性能指标和所述氢气子系统的未来输出,确定氢气循环泵的转速和比例阀开度、并对确定的氢气循环泵的转速进行前馈补偿。本申请能够实现由氢气压力反馈、氢气进出堆压差反馈到目标氢气压力、目标氢气进出堆压差的多入多出控制,进而显著提高了控制精度。

一种铂基氢燃料电池催化剂及其制备方法与应用

NºPublicación:  CN121172164A 19/12/2025
Solicitante: 
华燚新能源材料(上海)有限公司
CN_121172164_PA

Resumen de: CN121172164A

本发明属于燃料电池催化剂技术领域,具体涉及一种铂基氢燃料电池催化剂及其制备方法与应用。该制备方法通过将碳载体在空气气氛下进行分步梯度升温氧化处理,之后和铂盐溶液混合,然后在惰性气体保护下对混合反应液进行分步梯度升温加热还原处理,以此调控铂颗粒粒径、分散性和稳定性,获得的铂基氢燃料电池催化剂活性高和稳定性好,并且催化剂在膜电极上表现出优异的性能,同时该制备方法合成过程简单、成本低。

一种模块化甲醇重整制氢系统

NºPublicación:  CN121155464A 19/12/2025
Solicitante: 
北京海得利兹新技术有限公司
CN_121155464_PA

Resumen de: CN121155464A

本申请涉及一种模块化甲醇重整制氢系统,属于甲醇重整制氢的新能源技术领域。该制氢系统包括控制系统、空气进气模块、甲醇供应模块、多个甲醇重整制氢模块、重整气总管道和尾气总管道;其中,甲醇重整制氢模块包括甲醇重整器、尾气换热器、甲醇蒸发器、甲醇水溶液子进料泵、甲醇水溶液子管道、重整气子管道和尾气子管道;甲醇重整器包括汽化室、氧化室和重整室;氧化室产生的高温尾气的出口与尾气换热器和甲醇蒸发器相连;甲醇水溶液总储罐通过甲醇水溶液进料泵与甲醇蒸发器、尾气换热器和重整室依次连接。甲醇重整制氢系统采用模块化设计,设备简单,可拓展性强,启动快捷,产氢量可调,实现了氢能和氢气的即产即用。

一种单电池及制备方法

NºPublicación:  CN121172179A 19/12/2025
Solicitante: 
中汽创智科技有限公司
CN_121172179_PA

Resumen de: CN121172179A

本发明公开了一种单电池及制备方法,在单极板的气侧形成密封胶圈和胶膜;所述气侧具有多个分配区域,各所述密封胶圈环绕各所述分配区域设置,且所述密封胶圈位于所述胶膜和所述分配区域之间,用于隔离所述胶膜与所述分配区域;将具有所述胶膜的所述单极板、膜电极和另一具有所述胶膜的所述单极板热压,得到单电池;在热压过程中,所述分配区域与所述膜电极间形成腔体,所述胶膜形成目标胶膜,所述目标胶膜的厚度小于所述胶膜的厚度,所述密封胶圈用于限位所述目标胶膜的边界。本发明采用密封胶圈间隔胶膜和分配区域,避免胶膜溢胶对单极板造成不良影响,还能够精准控制压缩后目标胶膜的厚度,提升单电池的气密性,延长目标胶膜的寿命。

一种凝胶聚合物改性离子交换膜及其制备方法与应用

NºPublicación:  CN121172211A 19/12/2025
Solicitante: 
杭州德海艾科能源科技有限公司
CN_121172211_PA

Resumen de: CN121172211A

本发明涉及全钒液流电池隔膜技术领域,公开了一种凝胶聚合物改性离子交换膜及其制备方法与应用。包括将阳离子单体、阴离子单体、含氮单体、交联剂、金属盐、去离子水混合制备单体溶液;将引发剂、还原剂分别与纯水混合制备引发剂、还原剂溶液;将单体溶液、引发剂溶液、还原剂溶液混合制备的凝胶预制液刮涂在离子交换膜两面,制备改性离子交换膜;最后,将改性离子交换膜进行清洗、浸泡稀硫酸得到凝胶聚合物改性离子交换膜。本发明通过制备具有阻钒、离子导电、缓冲防护作用、缓释催化剂金属离子的交联凝胶聚合物层改性离子交换膜,有效提升离子交换膜的库仑效率、电压效率、防刺穿能力以及与电极的协同能力,增强了电池的整体性能。

用于制造双极板的半板的方法、双极板及电化学电池

NºPublicación:  CN121175827A 19/12/2025
Solicitante: 
舍弗勒技术股份两合公司
CN_121175827_PA

Resumen de: WO2024255939A1

The invention relates to a method for producing a half-plate (1) of a bipolar plate (1'), comprising the steps of: - rolling (V1) a sheet-metal strip (B), - wherein the rolling is carried out in at least one first region (2) of the sheet-metal strip (B) to a uniform first sheet thickness (d1) and in at least one second region (3) of the sheet-metal strip (B) to a uniform second sheet thickness (d2), - wherein the first sheet thickness (d1) is greater than the second sheet thickness (d2) and the first region (2) and the second region (3) are each of a flat form, - introducing (V2) into the at least one first region (2) a surface structure (5) in the form of channels, - cutting the sheet-metal strip (B) to detach the half-plate (1) from the sheet-metal strip (B), wherein the half-plate (1) has at least one first region (2) and one second region (3). The invention also relates to a bipolar plate and to an electrochemical cell.

Dispositif électrochimique, ensemble comprenant deux dispositifs électrochimiques, véhicule automobile et procédé d’assemblage

NºPublicación:  FR3163499A1 19/12/2025
Solicitante: 
SYMBIO FRANCE [FR]
SYMBIO FRANCE
FR_3163499_PA

Resumen de: FR3163499A1

Dispositif électrochimique, ensemble comprenant deux dispositifs électrochimiques, véhicule automobile et procédé d’assemblage Le dispositif électrochimique (1) comprend une structure massive (5) comportant :- une pluralité de cellules électrochimiques (7) constituant un bloc (9); - des plaques d’extrémité (11) placées aux deux extrémités du bloc (9) selon la direction d’empilement des cellules ; - des organes mécaniques de connexion (13) sollicitant les plaques d’extrémité (11) l’une vers l’autre suivant la direction d’empilement (E) ; le dispositif électrochimique (1) comprenant encore un premier collecteur extérieur (33), plaqué contre la première face principale (17) du bloc (9) et communiquant fluidiquement avec les passages de circulation (15) de chaque cellule électrochimique (7), le premier collecteur (33) comprenant des premières butées (35) coopérant avec les première et/ou seconde faces latérales (21, 23) du bloc (9) et/ou avec les organes mécaniques de connexion (13) et définissant la position du premier collecteur extérieur (33) sur la première face principale (17) suivant une direction transversale (T) perpendiculaire à la direction d’empilement (E). Figure pour l'abrégé : 1

Tour individuelle, pour empilements d’unités à répétition unique d'électrolyseurs à oxyde solide à haute température ou de piles à combustible à oxyde solide, et caisson pour telle tour individuelle

NºPublicación:  FR3163501A1 19/12/2025
Solicitante: 
GENVIA [FR]
SERVICES PETROLIERS SCHLUMBERGER [FR]
GENVIA,
SERVICES PETROLIERS SCHLUMBERGER
FR_3163501_PA

Resumen de: FR3163501A1

« Tour individuelle, pour empilements d’unités à répétition unique d'électrolyseurs à oxyde solide à haute température ou de piles à combustible à oxyde solide, et caisson pour telle tour individuelle » Tour individuelle (1), pour empilements (2) d’unités à répétition unique (SRU) (11) d'électrolyseurs à oxyde solide (SOEC) à haute température ou de piles à combustible à oxyde solide (SOFC), comprenant un élément de collection fluidique, dit collecteur fluidique, agencé pour collecter/distribuer les fluides provenant/à destination de la tour individuelle, un ensemble collecteur électrique (4), dit collecteur électrique (4), agencé pour connecter, acheminer et isoler, dans la tour, les câbles électriques de suivi/contrôle et/ou commande des empilements et des éléments de la tour individuelle nécessitant un suivi/contrôle et/ou une commande, deux barres d’alimentation (5, 6) : agencées pour acheminer l’électricité provenant/à destination des SRU et connectées aux empilements via, respectivement, une plaque d’extrémité supérieure (71) et une plaque d’extrémité inférieure (72),des blocs de chauffe (8) agencés pour chauffer les empilements. Figure pour l’abrégé : Figure 6

Etage d’empilement de dispositif électrochimique et dispositif électrochimique associé

NºPublicación:  FR3163500A1 19/12/2025
Solicitante: 
GENVIA [FR]
GENVIA
FR_3163500_PA

Resumen de: FR3163500A1

L’invention concerne un étage (32) d’empilement (4) de dispositif électrochimique (2), comprenant une première couche (30) et une deuxième couche (30) s’étendant en regard l’une de l’autre, l’étage (32) étant caractérisé en ce qu’il comprend, en outre, au moins une fibre optique (14) formant un capteur thermique distribué, chaque fibre optique étant agencée au moins en partie entre la première couche (30) et la deuxième couche (32). Figure 1

燃料電池用加湿器のカートリッジ及び燃料電池用加湿器

NºPublicación:  JP2025541553A 19/12/2025
Solicitante: 
コーロンインダストリーズインク
JP_2025541553_PA

Resumen de: CN120380623A

The present invention relates to a cartridge for a fuel cell humidifier and a fuel cell humidifier, the cartridge being provided in a fuel cell humidifier that humidifies a first gas to be supplied to a fuel cell stack using a second gas, and the cartridge comprising: an inner case provided with respective openings at both ends; and a hollow fiber membrane bundle accommodated inside the inner housing, in which the hollow fiber membrane bundle includes a plurality of hollow fiber membranes so as to satisfy at least one of a flow rate condition for enabling a first gas to flow at a flow rate of 1 m/s to 10 m/s and a turbulence condition for enabling the first gas to flow at a Reynolds number of 50 to 400.

液流电池的功率实时预测方法

NºPublicación:  CN121172196A 19/12/2025
Solicitante: 
寰泰储能科技股份有限公司
CN_121172196_PA

Resumen de: CN121172196A

本申请提供了一种液流电池的功率实时预测方法,包括:在液流电池的充电过程中,根据功率预测模型获取液流电池的当前最大可充功率;获取第一参数,第一参数包括总电池电压和电池荷电状态;以及根据第一参数降低当前最大可充功率。本申请根据功率预测模型获取液流电池的当前最大可充功率,并根据第一参数降低当前最大可充功率,一方面提高了液流电池在充电过程中功率预测的准确性,另一方面,能够在进入恒压充放电模式前,提前降低当前最大可充或者可放功率,避免了电池长期运行恒压充放电模式下,导致电池模块的副反应持续时间长,从而发生析氢析氧等情况,降低电池的使用寿命的问题。

燃料电池故障诊断和容错控制方法、装置、设备及介质

NºPublicación:  CN121172192A 19/12/2025
Solicitante: 
湖北工业大学
CN_121172192_PA

Resumen de: CN121172192A

本发明提供了一种燃料电池故障诊断和容错控制方法、设备及介质,属于燃料电池领域。其方法包括:构建双向门控循环单元网络,通过超参数编码、随机生成向量及保留精英个体进行迭代获得历史最优超参数,优化网络后建立燃料电池的电压预测模型;以电流、氢气压力差、空气压力差和循环水温度差为输入,以总电压和最低单片电压为输出,训练得到目标模型,利用实际运行数据进行预测,并依据预测误差及误差变化率计算置信度判定故障类型;根据故障类型和置信度生成相应容错策略,调整子系统运行参数。本发明通过多源输入实现燃料电池多种故障识别,结合置信度评估增强诊断可靠性,并能生成针对性容错策略,从而提高燃料电池系统的安全性和稳定性。

一种高平整度电解质支撑型固体氧化物燃料电池的共烧结方法及电解质支撑型固体氧化物燃料电池

NºPublicación:  CN121172206A 19/12/2025
Solicitante: 
雅安雅瓷氢化新能源科技发展有限公司
CN_121172206_PA

Resumen de: CN121172206A

本发明提供一种高平整度电解质支撑型固体氧化物燃料电池的共烧结方法及电解质支撑型固体氧化物燃料电池,属于固体氧化物燃料电池技术领域。该共烧结方法包括以下步骤:烧结制备电解质基片;制备第二阳极功能层;制备第一阳极功能层;制备第二阴极层;制备第一阴极层;一次共烧结。本发明通过在原有电解质支撑型固体氧化物燃料电池结构的基础上增加第二阳极功能层和第二阴极层,采用“外侧第一阳极功能层高NiO、内侧第二阳极功功能层高8YSZ”的梯度设计以及“外侧第一阴极层高LSCF、内侧第二阴极层高GDC”的梯度设计,一次性共烧结,缓解多层差异下的烧结应力,减少电池翘曲现象,可以避免多次烧结引发的电池强度与韧性降低的缺陷。

一种燃料电池总成及具有该燃料电池总成的车辆

NºPublicación:  CN121172214A 19/12/2025
Solicitante: 
安徽瑞氢动力科技有限公司
CN_121172214_PA

Resumen de: CN121172214A

本发明涉及燃料电池领域,具体来说是一种燃料电池总成及具有该燃料电池总成的车辆,包括端板机构、绝缘机构、电堆、封装壳体以及防水结构;所述防水结构包括吹扫机构以及排水机构;所述吹扫机构包括布置在封装壳体内的吹扫管,所述吹扫管内设有吹扫通道;所述吹扫管上设有出气孔;所述出气孔与吹扫通道相连通;所述吹扫管连接有供气单元;所述排水机构包括设置在封装壳体上的排水口;本发明公开的燃料电池,通过防护结构的设置,避免形成大面积水膜、减少了冷凝水在封装壳体内的堆积,进而避免形成电路通路,造成燃料电池堆绝缘性能降低。

一种模块化高温膜燃料电池热电联供系统及其应用

NºPublicación:  CN121172197A 19/12/2025
Solicitante: 
北京海得利兹新技术有限公司
CN_121172197_PA

Resumen de: CN121172197A

本申请涉及一种模块化高温膜燃料电池热电联供系统及其应用,属于燃料电池发电技术领域。所述热电联供系统包括多个高温膜燃料电池发电模组、燃料总管道、尾氢总管道、排空供暖总管道、导热油总管道、导热油箱、导热油循环泵、储能电池、逆变器和控制系统;燃料总管道与多个高温膜燃料电池发电模组的燃料管道分别连接;尾氢总管道与多个高温膜燃料电池发电模组的尾氢管道分别连接;排空供暖总管道与多个高温膜燃料电池发电模组的尾气管道分别连接。本申请采用模块化设计,通过将多个高温膜燃料电池发电模组高度集成化,形成模块化热电联供系统,具有可扩展性强,输出功率可控,发电量可调,实现热电联产,相对更灵活等优点。

胶束型聚离子液体离子交换膜及其制备方法和燃料电池

NºPublicación:  CN121172203A 19/12/2025
Solicitante: 
深圳先进技术研究院
CN_121172203_PA

Resumen de: CN121172203A

本发明提供一种胶束型聚离子液体离子交换膜及其制备方法和燃料电池,属于燃料电池技术领域。所述胶束型聚离子液体离子交换膜由乙烯基咪唑磺酸盐离子液体相、极性溶剂相、添加剂聚合而形成,所述乙烯基咪唑磺酸盐、极性溶剂和添加剂的质量比为1:(0.01~5):(0.001~1)。该离子交换膜由于胶束相分离特征在相交界表面富含正电荷,提供了良好的OH‑离子传输位点,为阴离子交换膜燃料电池提供了良好的离子传导率。同时,密堆的相分离结构有效地抑制了燃料的渗透。制备离子交换膜使用的方法及工艺简单,可操作性强,适宜于工业化生产。

激光固相原位构筑的一体化膜电极及其制备方法

NºPublicación:  CN121161329A 19/12/2025
Solicitante: 
中国科学院宁波材料技术与工程研究所
CN_121161329_PA

Resumen de: CN121161329A

本发明提供了一种激光固相原位构筑的一体化膜电极及其制备方法,其中的制备方法包括准备交换膜和气体扩散层;基于激光固相原位构筑工艺在所述气体扩散层上原位生长催化剂层,以使所述催化剂层与所述气体扩散层结合为一体;或者,基于激光固相原位构筑工艺在所述交换膜上原位生长催化剂层,以使所述催化剂层与所述交换膜结合为一体;对所述交换膜、所述催化剂层以及所述气体扩散层进行封装,以形成所述激光固相原位构筑的一体化膜电极。本发明能够有效解决现有的膜电极中的贵金属含量高且活性低以及稳定性欠佳的问题。

应用于燃料电池的电源供应器及其运行方法

NºPublicación:  CN121173072A 19/12/2025
Solicitante: 
台达电子工业股份有限公司
CN_121173072_PA

Resumen de: CN121173072A

电源供应器包含电源转换电路和控制电路。电源转换电路用以根据燃料电池的电力输入信号输出相应的电力至负载。控制电路用以根据输入功率命令和功率变化斜率命令,或输入电流命令和电流变化斜率命令,以及测量功率值或电流值,产生输入电流控制信号。基于输入电流控制信号,控制电路借此产生控制信号,并据以控制电源转换电路调整燃料电池的电力输入信号的功率或电流。本公开还涉及一种运行方法。

一种撬装式电解液生产方法

NºPublicación:  CN121172210A 19/12/2025
Solicitante: 
河北建投中航塞罕绿能科技开发有限公司河北建投钒晟储能科技有限公司
CN_121172210_PA

Resumen de: CN121172210A

本发明涉及一种撬装式电解液生产方法,采用生产集装箱、质检集装箱的组合式集装箱结构,以纯度≥99.5%的纯V2O5为原材料,一体化连贯工艺生产全钒液流电池电解液。本发明的主要目的是提供一种撬装式电解液生产方法,提供一种便携集成、高效连贯、性能优异、灵活适配、环保安全的电解液生产方法,以便推动全钒液流电池在储能领域的大规模应用。

杂原子掺杂炭材料负载的高催化活性双极板及其制备方法

NºPublicación:  CN121172168A 19/12/2025
Solicitante: 
湖北君安储能科技有限公司
CN_121172168_PA

Resumen de: CN121172168A

本发明公开了杂原子掺杂炭材料负载的高催化活性双极板及其制备方法,所述高催化活性双极板包括双极板基底,双极板基底表面涂覆形成有催化层,所述催化层位于所述双极板基底的一侧或两侧,所述催化层的组成成分包括杂原子掺杂炭材料;本方案的高催化活性双极板基于杂原子掺杂炭材料进行制备,通过将高导电性的导电碳材料、高催化活性的杂原子掺杂炭材料同时均匀且牢固地分布在复合石墨双极板表面,同时通过表面处理优化了表界面的润湿性和微/纳米孔隙结构,形成具有连通孔道的3D网络结构,使其具有较高的电导率和催化活性,使其将应用于液流电池时,能够部分甚至完全替代传统石墨毡电极,在保证其良好性能的基础上,降低了液流电池的综合成本。

一种阴极封闭式风冷燃料电池的热管理方法及系统

NºPublicación:  CN121172183A 19/12/2025
Solicitante: 
深圳市通用氢能科技有限公司
CN_121172183_PA

Resumen de: CN121172183A

本发明公开了一种阴极封闭式风冷燃料电池的热管理方法及系统,包括,鼓风机,通过第一管路与鼓风机连接的引射器,通过第二管路与引射器连接的电磁阀,引射器通过第三管路连接至电堆的阴极入口,在朝向电堆的冷却通道入口处设置风扇,以及电磁式离合器可与风扇连接或断开,在电堆上设置温度传感器,在无人机外壳安装风速传感器。本发明结合风速、温度环境参数动态调整热管理策略,使无人机在不同环境条件下保持更好的稳定性。

燃料电池控制系统、燃料电池控制方法及电化学检测装置

NºPublicación:  CN121172191A 19/12/2025
Solicitante: 
台达电子工业股份有限公司
CN_121172191_PA

Resumen de: CN121172191A

一种燃料电池控制系统,包含电化学检测装置、控制装置及电源转换器,用以耦接燃料电池以供电于负载。电化学检测装置包含感测装置及处理器。感测装置用以感测电池电流及电池电压。处理器用以根据电池电压及电池电流执行电化学分析并决定燃料电池的水含量状态。控制装置用以在水含量状态处于干膜状态或水泛滥状态时,调整燃料电池的燃料状态。电源转换器用以决定燃料电池的负载条件,并在水含量状态处于正常状态时根据电池电压及电池电流产生输出电源,其中电池电压及电池电流相关于负载条件。本公开还涉及一种燃料电池控制方法以及一种电化学检测装置。

钒电池双层电极及其制备方法和应用

NºPublicación:  CN121172155A 19/12/2025
Solicitante: 
湖南钒谷新能源技术有限公司
CN_121172155_PA

Resumen de: CN121172155A

本发明提供一种钒电池双层电极及其制备方法和应用,该双层电极包括基底和涂覆于所述基底上的亲水层,所述亲水层设置于所述基底和隔膜之间;所述亲水层的孔隙率比所述基底的孔隙率低10‑40%,所述亲水层的平均孔径比所述基底的平均孔径小5‑45μm。本发明提供的钒电池双层电极,在传统电极基底上涂覆具有特殊微孔结构的亲水层,该亲水层的孔隙率和平均孔径均低于基底,并且将其与基底的孔隙率和平均孔径的差值优化控制在前述范围,既优化了电极表层孔隙率,使得电极中亲水层与基底形成孔径梯度,优化传质,又使得电极比表面积大,从而提供更多有效活性位点,优化离子的反应和电子的传输,起到强化靠近隔膜侧电化学反应的作用。

装配设备、壳体设备、电化学系统和用于装配电化学系统的方法

NºPublicación:  CN121172212A 19/12/2025
Solicitante: 
罗伯特·博世有限公司
CN_121172212_PA

Resumen de: CN121172212A

本发明涉及一种用于预加工模块化的电化学系统(12;12′)、尤其燃料单池系统的装配设备(10),该电化学系统包括用于使至少一种反应物电化学转化的至少一个电化学单元(14)和用于运行电化学单元(14)的至少一个辅助机组(16)。提出的是,装配设备(10)包括用于可选地室内安装或室外安装所述电化学系统(12;12′)的统一的平台(18)。

一种固体氧化物电池及其制备方法

NºPublicación:  CN121172207A 19/12/2025
Solicitante: 
紫金矿业新能源新材料科技(长沙)有限公司
CN_121172207_PA

Resumen de: CN121172207A

本发明提供一种固体氧化物电池及其制备方法,涉及燃料电池技术领域,该固体氧化物电池包括半电池;半电池依次由电解质层、功能层1、功能层2和支撑层组成;电解质层、功能层1、功能层2和支撑层的组成成分分别为ScSZ、Ni‑ScSZ、Ni‑YSZ、Ni‑YSZ,Ni‑ScSZ中NiO与ScSZ的质量比为(45~65):(35~55);功能层2和支撑层的Ni‑YSZ中NiO与YSZ的质量比分别为(40~60):(40~60)和(45~65):(35~55),功能层2的Ni‑YSZ中NiO的质量含量不超过支撑层。本发明固体氧化物电池能够缓解支撑层、功能层和电解质层两两之间的界面应力,有效避免界面分层或开裂。

一种燃料电池双极板涂层改性方法及改性用清洗装置

NºPublicación:  CN121161230A 19/12/2025
Solicitante: 
江苏耀扬新能源科技有限公司
CN_121161230_PA

Resumen de: CN121161230A

本发明公开了一种燃料电池双极板涂层改性方法及改性用清洗装置,属于燃料电池的双极板制备工艺。本发明通过清洗机用酒精、丙酮、去离子水和氩气对双极板进行清洗,接着通过磁控溅射制备Ti/C复合涂层,再通过化学合成,进行预处理,形成一种液膜,再进行搅拌与烘干,最后通过低温等离子体处理可有效清洁表面、引入官能团或形成致密化结构,从而提高了耐腐蚀能力,延长其使用寿命。本发明增强了双极板耐腐蚀能力,明显降低表面接触电阻,能大幅度提高双极板的性能,提高燃料电池的服役寿命。

一种空冷电堆及燃料电池

NºPublicación:  CN223693149U 19/12/2025
Solicitante: 
四川双河创启氢能科技有限公司
CN_223693149_U

Resumen de: CN223693149U

本申请提供一种空冷电堆及燃料电池。空冷电堆包括支撑组件、反应组件及风扇,支撑组件包括相对设置的第一支撑板和第二支撑板,第一支撑板和第二支撑板之间形成容置空间。反应组件包括膜电极和双极板,膜电极和双极板交替排列且容置在容置空间内,膜电极与位于其相对两侧的双极板形成反应单元。其中,双极板包括分别设置在双极板相对两侧的空气流道和氢气流道,膜电极的一侧与双极板设置有空气流道的一侧接触,膜电极的另一侧与双极板设置有氢气流道的一侧接触。风扇设置在空气流道的一端,用于为空气流道提供空气。如此,上述方案通过风扇的设计,能够增加空气流道中空气的流动性,实现空冷电堆的散热,提高空冷电堆的性能和使用寿命。

一种燃料电池阴极供给协同与容错控制方法、介质和设备

NºPublicación:  CN121172187A 19/12/2025
Solicitante: 
同济大学
CN_121172187_PA

Resumen de: CN121172187A

本发明公开一种燃料电池阴极供给协同与容错控制方法、介质和设备,属于供电装置技术领域。该方法包括:针对燃料电池系统,建立基于质量守恒和电化学原理的燃料电池阴极供给系统空间状态方程;基于所述空间状态方程,设计基于改进终端滑模的空压机控制器并设计基于滑模的电磁阀门控制器;控制燃料电池系统的空压机误差和电磁阀误差,以实现阴极流量与压力的协同控制。本发明通过对阴极供气与排气的精确调控,并可结合空压机容错策略,提升了燃料电池输出性能,并有效增强了系统运行稳定性和使用寿命。

高性能共价有机框架质子交换膜及制备方法和应用

NºPublicación:  CN121172201A 19/12/2025
Solicitante: 
郑州大学
CN_121172201_PA

Resumen de: CN121172201A

本发明涉及一种高性能共价有机框架质子交换膜及制备方法和应用,本发明的高性能共价有机框架质子交换膜,由原料A和原料B制备得到,原料A为1,3,5‑三甲酰基间苯三酚,原料B为3,5‑二氨基苯磺酸、3,5‑二氨基苯甲酸或1,3,5‑三氨基苯。本发明技术方案中采用的制备方法容易实现,易于进行放大生产,生产效率高。本发明制备的COF‑SO3H膜表现出高质子传导率,在98%RH和80℃时达到220.1 mS cm‑1,在20%RH和90℃时仍保持96.2 mS cm‑1,超过了大多数已报道的基于COF的质子导体。

一种侧开式电堆储能柜

NºPublicación:  CN223693157U 19/12/2025
Solicitante: 
四川华泸光电集团有限公司四川中新储能科技有限公司
CN_223693157_U

Resumen de: CN223693157U

本实用新型涉及电堆养护技术领域,特别涉及一种侧开式电堆储能柜,储能柜包括箱体以及设置在箱体内的翻板以及和翻板连接的连接组件,箱体内设置有支撑板,电堆放置在支撑板上,翻板可转动的和支撑板连接,连接组件包括转轮组、拉绳以及摇杆,转轮组可转动的设置在箱体内,拉绳设置在翻板和转轮组之间,摇杆可转动的设置在箱体外侧,摇杆和转轮组连接,摇杆转动带动所述拉绳在转轮组上收放进而使翻板转动。本实用新型中,转动摇杆使翻板和支撑板平行时,将电堆推出即可对电堆进行检修,整个结构增加了储能柜之间的空间利用率,同时操作简便便于对电堆进行检修。

一种抽屉式燃料电池发电单元堆叠装置

NºPublicación:  CN223693156U 19/12/2025
Solicitante: 
上海傲盈能源科技有限公司
CN_223693156_U

Resumen de: CN223693156U

本实用新型公开一种抽屉式燃料电池发电单元堆叠装置,本装置包括若干的堆叠架,所述堆叠架由立柱框架和至少两个横向辊组成,所述横向辊与立柱框架垂直固定,所述横向辊上设置两道承载板,形成一个发电子系统单元容腔,所述两道承载板能够在横向辊上前后运动,所述发电子系统单元置于两道承载板上,并能跟随两道承载板的前后运动,实现抽屉式进出。本装置适用于发电场景的高性能电堆以高效率为核心定制,全功率发电工况下拥有更高寿命,更优管路布局,减少管路压阻提升系统效率,快捷装卸方便安装运维。

固态储氢材料的高温放氢系统

NºPublicación:  CN223690855U 19/12/2025
Solicitante: 
氢清美科(中山)科技有限公司
CN_223690855_U

Resumen de: CN223690855U

本实用新型公开了一种固态储氢材料的高温放氢系统,包括:储氢材料设于储氢罐内;加热组件嵌设于储氢材料内部,用于将储氢材料加热以释放氢气至储氢罐内;发电模组与储氢罐相连通,以使储氢罐内输出的氢气供给发电模组进行发电;电力转换单元与发电模组进行电连接,并将发电模组发出的非稳压直流电转换为稳压直流电或稳压交流电输出;充电器与电力转换单元电连接,并将电力转换单元输出的稳压直流电或稳压交流电转换;储能模块的输入端与充电器电连接,且输出端与加热组件电连接,以接收充电器输出的电能并向加热组件供电。本实用新型可以使得整体的体积更为紧凑,提高了储氢材料放氢的效率,并且无需电网电源等外部能源提供加热所需的电能。

一种燃料电池电堆封装结构

NºPublicación:  CN223693158U 19/12/2025
Solicitante: 
河南工业大学
CN_223693158_U

Resumen de: CN223693158U

本实用新型公开了一种燃料电池电堆封装结构,涉及电堆封装技术领域,解决了现有技术中电堆封装结构组装不便、破坏单体内芯完整度的问题。本实用新型包括电堆芯体,所述电堆芯体设置在骨骼框架上,骨骼框架一端设有顶部端板,所述顶部端板上滑动设有与电堆芯体一端配合的推板结构,顶部端板上设有与推板结构配合的调节环盖;骨骼框架另一端可拆卸设有底部端板,骨骼框架上设有与底部端板配合的卡固结构;所述骨骼框架上设有密封壳。利用顶部端板和底部端板配合,实现对电堆芯体的位置固定,并通过卡固结构实现快速组装。进一步通过在顶部端板上设置推板机构和调节环盖,实现对电堆芯体的快速压紧固定,操作过程简单。利用端面压紧提高电池结构的整体性。

一体化固体氧化物电池制合成气系统

NºPublicación:  CN223693154U 19/12/2025
Solicitante: 
陕西氢能研究院有限公司
CN_223693154_U

Resumen de: CN223693154U

本实用新型涉及固体氧化物电池技术领域,且公开了一种一体化固体氧化物电池制合成气系统,包括:燃烧器以及与燃烧器连通的固体氧化物燃料电池及固体氧化物电解池。所述系统还包括:绝热外层壳体,所述固体氧化物电解池排布在所述绝热外层壳体内腔顶端中心,所述固体氧化物燃料电池排布在所述绝热外层壳体内腔内固体氧化物电解池的外围,燃烧器放置于所述绝热外层壳体内腔的底部。本实用新型实现了一体化设备的温度均匀化分布,避免了反应物浪费,实现了能量的合理分配和热量的梯度利用,设备的集中布局和高效耦合,提升了系统的综合效率。

一种UiO-66-2F单晶及其制备方法和应用

NºPublicación:  CN121161398A 19/12/2025
Solicitante: 
岭南师范学院
CN_121161398_PA

Resumen de: CN121161398A

本发明涉及金属有机框架材料技术领域,尤其涉及一种UiO‑66‑2F单晶及其制备方法和应用。本发明在惰性气氛下,将2,5‑二(R)对苯二甲酸、甲基碲化物和溶剂混合,进行反应,得到2,5‑二(R)‑3,6‑二甲基碲对苯二酸;将2,5‑二(R)‑3,6‑二甲基碲对苯二酸、氯化锆和溶剂混合后,进行反应,得到UiO‑66‑2F单晶。本发明成功制备出具有优异质子导电性的UiO‑66‑2F单晶,单晶颗粒大小为20微米,并对其进行了单晶X‑射线衍射测试,成功解出了UiO‑66‑2F的结构。按照本发明的合成方法制备UiO‑66‑2F单晶,质子导电性能为1.8S/cm,其导电性能得到了大幅度的提升。

一种基于金属氢化物的相变热管理一体化储氢结构

NºPublicación:  CN121172181A 19/12/2025
Solicitante: 
桂林电子科技大学广西汇金新能源有限公司
CN_121172181_PA

Resumen de: CN121172181A

本发明提供一种基于金属氢化物的相变热管理一体化储氢结构,涉及氢能储存与热管理技术领域,包括,储氢单元,所述储氢单元由分级孔隙结构的Mg2NiH4金属氢化物构成,所述储氢单元在吸放氢过程中会产生反应热。表面改性单元,沉积在所述储氢单元的表面,所述表面改性单元包括Pd‑Ni催化层和Al2O3保护层。该金属氢化物的相变热管理一体化储氢结构,通过在金属氢化物储氢单元外部设计相变热管理单元、导热增强单元以及表面改性单元的协同作用,实现了在氢吸放过程中有效的热量管理。相变热管理单元吸收反应热并储存,导热增强单元将热量传导至储氢单元以促进反应进行,从而提高氢储存与释放的效率。

一种燃料电池供氢系统及车辆

NºPublicación:  CN121172185A 19/12/2025
Solicitante: 
一汽解放汽车有限公司
CN_121172185_PA

Resumen de: CN121172185A

本发明涉及燃料电池技术领域,具体公开了一种燃料电池供氢系统及车辆,该燃料电池供氢系统包括电堆、进氢部和回氢部。处于第一工况(即引射器处于中小功率)时,回氢管路的一个出口和加湿器连通,回氢管路的另一个出口和引射器断开,水汽分离器分离出来的含有湿度的混合气体经过加湿器后对从储氢瓶出来的氢气进行加湿,使得从储氢瓶出来的氢气的质量及流量增大,动能也增大,引射能力也增强,而水汽分离器分离出来的混合气体给从储氢瓶出来的氢气增湿,使得水汽分离器分离出来的混合气体的水蒸气含量降低,氢气含量增大,进一步增大了引射器对氢气的引射能力,解决了现有技术中的供氢循环系统的引射器在中小功率下引射器的引射效果较差的问题。

电堆寿命预测方法及燃料电池系统和存储介质

NºPublicación:  CN121164954A 19/12/2025
Solicitante: 
未势能源科技有限公司
CN_121164954_PA

Resumen de: CN121164954A

本发明公开了一种电堆寿命预测方法及燃料电池系统和存储介质。其中,该方法包括:响应于关机指令,在关机过程中对电堆进行检测,确定电堆的电压信息和阻抗信息;基于电压信息和阻抗信息,确定电堆的物理衰减预测结果;按照物理衰减预测结果,按照用于指示物理衰减与寿命时长的第一预定对应关系,确定电堆的寿命预测结果。本发明解决了相关技术中存在的寿命预测准确性不理想的技术问题。

一种制氢充氢控制方法及系统

NºPublicación:  CN121165813A 19/12/2025
Solicitante: 
永安行科技股份有限公司
CN_121165813_PA

Resumen de: CN121165813A

本发明提供一种制氢充氢控制方法及系统,包括,控制制氢模块对储氢模块充入氢气,并实时获取储氢模块的当前含氢量;当储氢模块的当前含氢量大于第一比例阈值时,控制制氢模块进入缓充模式;实时获取储氢模块的当前压力与压力上涨速率,当储氢模块的当前压力不小于第一压力阈值时,控制制氢模块的功率降低,当储氢模块的当前压力不大于第二压力阈值时,控制制氢模块的功率升高,直至储氢模块的当前压力位于第一压力阈值与第二压力阈值之间且储氢模块的压力上涨速率为基准速率;当储氢模块的当前含氢量达到满含量时,控制制氢模块停止对储氢模块充入氢气。采用本发明技术方案后,能够控制制氢模块的功率,从而保护储氢模块,延缓部件使用寿命。

一种用于氢燃料电池装堆装置

NºPublicación:  CN223693155U 19/12/2025
Solicitante: 
玉柴芯蓝(江苏)氢能源科技有限公司
CN_223693155_U

Resumen de: CN223693155U

本实用新型涉及电池堆叠技术领域,且公开了一种用于氢燃料电池装堆装置,包括滑轨、滑轨一侧固定连接的支柱、滑轨上滑动连接的滑台、支柱上端固定连接的支台、支柱外侧滑动连接的滑座和滑座下侧固定连接的压台,所述滑台内部设置有快速堆叠机构,所述滑座一侧设置有压堆机构,所述快速堆叠机构包括滑框和滑杆,所述滑框滑动连接在滑台内部,所述滑杆滑动连接在滑框内部,所述快速堆叠机构用于快速对电池定心,能够使电池始终处于理想位置,方便提升工作效率和提升堆叠质量,所述压堆机构用于将堆叠好的电池进行压紧,该机构可实现周期性往复运动,能够配合快速堆叠机构实现连续性的堆叠与压紧工作,方便增加工作效率。

一种新型氢能动力系统及采用该系统的两轮车

NºPublicación:  CN223693151U 19/12/2025
Solicitante: 
永祺(中国)车业股份有限公司
CN_223693151_U

Resumen de: CN223693151U

本实用新型公开了一种新型氢能动力系统及采用该系统的两轮车,该系统包括储氢组件和燃料电池组件;所述储氢组件包括下管以及设置于下管内的储氢瓶,所述燃料电池组件包括连通于下管底端的电池盒、设置于电池盒内的燃料电池以及安装在燃料电池靠近下管一侧的散热风扇;所述燃料电池发生化学反应所产生的热量能够通过散热风扇吹向下管内给储氢瓶进行加热。本实用新型能够将燃料电池组件发生化学反应产生的热能反供给储氢组件,对储氢组件进行加热,提高氢气的释放效率。

SOFC用催化燃烧测试装置

NºPublicación:  CN223692341U 19/12/2025
Solicitante: 
福赛尔(武汉)集成有限公司
CN_223692341_U

Resumen de: CN223692341U

本实用新型提供了一种SOFC用催化燃烧测试装置,属于固体氧化物燃料电池领域。包括风机、换热器、混合管道、燃烧器、加热装置和观测装置。其中风机的出口端与换热器的冷流股进口连接,换热器的冷流股出口通过混合管道与燃烧器的一端连接,混合管道上设置有燃气连接管,燃烧器内设置有催化剂载体,燃烧器的另一端与换热器的热流股进口连接,燃烧器上设置有与催化剂载体连接的载体温度传感器,加热装置与燃烧器连接,燃烧器的两端均设置有压力传感器和温度传感器,观测装置与燃烧器的内腔连接。能够简单快捷的模拟不同规格SOFC系统中燃烧器的实际工况,实现对催化剂的性能验证测试。

一种氢燃料电池热电联供系统的热回收装置

NºPublicación:  CN223693153U 19/12/2025
Solicitante: 
上海傲盈能源科技有限公司
CN_223693153_U

Resumen de: CN223693153U

本实用新型公开了一种氢燃料电池热电联供系统的热回收装置,包括电堆、循环进水管及供暖水管,循环进水管内提供循环水。热回收装置还包括板换、热泵机组、冷水箱及热水箱,循环进水管的循环水依次穿过热泵机组、冷水箱、板换,进入电堆,循环水流出电堆后,再依次经过板换、热泵机组及热水箱,最后进入供暖水管。板换与电堆之间设置进水泵,板换与热泵机组之间设置出水泵。本装置提高了氢燃料电池的能量利用率,将电堆工作时产生的能量进行回收,回收的热量以供暖或者热水的形式进行再利用。

一种氢燃料电池多级余热回收控制系统

NºPublicación:  CN223693150U 19/12/2025
Solicitante: 
江苏氢芯动力科技有限公司
CN_223693150_U

Resumen de: CN223693150U

本实用新型公开了一种氢燃料电池多级余热回收控制系统,包括:用于氢燃料电池电堆散热的主散热回路、用于氢燃料电池中电气部件散热的辅助散热回路以及多级温差发电模块;所述多级温差发电模块包括一级温差发电模块以及二级温差发电模块;所述一级温差发电模块的热端与所述主散热回路连接,所述一级温差发电模块的冷端与所述辅助散热回路连接;所述二级温差发电模块的热端与所述辅助散热回路连接,所述二级温差发电模块的冷端与外界环境连接。通过采用梯级利用的形式,匹配不同的温差发电模块,大大提高氢燃料电池的热效率,同时提高发电效率。

用于全钒液流电池电堆的密封方法及液流电池电堆系统

NºPublicación:  CN121172180A 19/12/2025
Solicitante: 
贵州志喜科技有限公司
CN_121172180_PA

Resumen de: CN121172180A

本发明的实施例提供了一种用于全钒液流电池电堆的密封方法及液流电池电堆系统,涉及液流电池领域。该该用于全钒液流电池电堆的密封方法包括控制双极板进行涂胶;控制双极板放入导流框的凹槽内并进行热熔;控制压条贴覆于双极板远离凹槽的一面并进行热熔;控制盖板贴覆于所述导流框并进行连接。在全钒液流电池电堆的制造过程中,通过涂胶、热熔以及连接盖板等步骤,提高了导流框与双极板以及盖板之间的密封性,并降低密封失效几率,防止电解质溶液泄露,从而避免安全事故。液流电池系统。该液流电池电堆系统由用于全钒液流电池电堆的密封方法实现,其具备用于全钒液流电池电堆的密封方法的全部功能。

燃料电池增湿用复合中空纤维膜及其制备方法

NºPublicación:  CN121161436A 19/12/2025
Solicitante: 
湖北先创科技有限公司
CN_121161436_PA

Resumen de: CN121161436A

本发明属于燃料电池技术领域,公开了一种燃料电池增湿用复合中空纤维膜及其制备方法。所述燃料电池增湿用复合中空纤维膜的制备方法包括以下步骤:将改性无机纳米粒子、聚砜、致孔剂和有机溶剂加入搅拌釜中,经过搅拌和真空静置脱泡后,得纺丝液;采用同轴纺丝头,将通过干‑湿纺丝法将所述纺丝液制备出中空纤维膜。本发明中,有机链段枝接的无机纳米粒子提高了中空纤维膜的亲水性,其得到的中空纤维膜具有良好的增湿效果,同时,由于带有一定长度的有机链段枝接于纳米粒子表面,提高了无机‑有机界面的结合力,改性无机纳米粒子的加入提高了中空纤维膜的自支撑性,改善了中空纤维膜的强度,提高了增湿器的使用寿命。

一种基于电泳技术连续化制备液流电池用质子交换膜的方法

NºPublicación:  CN121161373A 19/12/2025
Solicitante: 
中国科学院金属研究所
CN_121161373_PA

Resumen de: CN121161373A

本发明涉及液流电池隔膜领域,具体为一种基于电泳技术连续化制备液流电池用质子交换膜的方法。该方法将树脂溶液置于电泳槽中,以连续化的金属基带为电极,控制电流、电压,在电场驱动下,带电的阴阳树脂离子朝向正负成膜电极移动,在金属基带上富集,经烘干固化后成膜,收卷。本发明利用电泳的方法制备的质子交换膜,可以实现连续化生产,并具有较好的离子选择性、机械性能以及较好的导电性,使液流电池具有较好的电池性能,为液流电池隔膜的发展提供新思路。本发明工艺简单,避免传统流延法的大量溶剂挥发带来的环保和安全问题。

一种侧装式燃料电池总成及具有该燃料电池总成的车辆

NºPublicación:  CN121172215A 19/12/2025
Solicitante: 
安徽瑞氢动力科技有限公司
CN_121172215_PA

Resumen de: CN121172215A

本发明涉及燃料电池领域,具体来说是一种侧装式燃料电池总成及具有该燃料电池总成的车辆,包括端板机构、绝缘机构、电堆以及封装壳体;所述后端板插接在封装壳体内;所述前端板或后端板通过螺栓部与封装壳体相连接;所述螺栓部包括设置在封装壳体上的固定螺栓;所述固定螺栓穿过封装壳体抵压在后端板上;所述固定螺栓与封装壳体连接处设有密封圈;本发明改变了传统燃料电池结构,本发明后端板通过螺栓部侧向连接在封装壳体的内壁上,方便了电堆结构在封装壳体内的安装固定;同时,本发明后端板通过螺栓部连接封装壳体上,这种连接方式方便后端板在封装壳体内的安装固定,还能避让传统额外设置支架实现后端板在封装壳体上连接的麻烦。

一种氢燃料发电单元水热管理装置

NºPublicación:  CN223693152U 19/12/2025
Solicitante: 
上海傲盈能源科技有限公司
CN_223693152_U

Resumen de: CN223693152U

本实用新型公开一种氢燃料发电单元水热管理装置,包括循环水、电堆、补水口及排水口。氢燃料发电单元水热管理装置还包括水泵、散热总成、加热器、节温器、去离子器、过滤器,电堆上设置出水口和进水口,循环水需要进入电堆内部,水泵连接电堆的出水口,电堆的进水口之前设置过滤器和去离子器,循环水循环流动将电堆的热量流入散热总成或加热器,节温器通过电堆的进出口温度压力去调节循环水的流向比例。本装置在合理利用循环水带走发电中热能的前提下,进行动态保温作业,既可以实现散热,也可以实现加热,避免装置在运行中发生温度过高或者过低的情况,保障了系统运行的安全性。

一种固体氧化物燃料电池用蒸发器

NºPublicación:  CN223683039U 19/12/2025
Solicitante: 
广东佛燃科技有限公司
CN_223683039_U

Resumen de: CN223683039U

本实用新型公开了一种固体氧化物燃料电池用蒸发器包括壳体以及加水机构,壳体的一侧设有加水机构,壳体的内部在高度方向上设有多个导热孔板。加水机构包括水泵以及进水管,进水管包括水平段以及竖直段;水平段的一端与水泵连通,另一端伸入壳体内并与竖直段的上部连通,竖直段的下部伸向壳体的下部且长度方向上设有多个通孔。使用本蒸发器可以为SOFC系统提供稳定的水蒸气,并保证供气的效率。

一种固态储氢系统

NºPublicación:  CN121162823A 19/12/2025
Solicitante: 
圣元(厦门)氢能源研究院有限公司
CN_121162823_PA

Resumen de: CN121162823A

本申请公开了一种固态储氢系统,涉及固态储氢技术领域。固态储氢系统包括固态储氢装置、第一放氢管路以及第二放氢管路;第一放氢管路包括第一放氢管道;第一放氢管道连接固态储氢装置,第一放氢管道未设置增压装置;第二放氢管路包括第二放氢管道和第二放氢管路开关阀;第二放氢管道连接固态储氢装置,第二放氢管路开关阀设置于第二放氢管道;其中,第二放氢管道设置有增压装置和氢气暂存装置,氢气暂存装置位于增压装置的下游,用于存储增压装置增压后的氢气及用于将存储的氢气放出。本申请适用于在固态储氢装置放氢的后期,将固态储氢装置内残留的氢气有效供给用氢装置。

一种具有耐久性和高导电性的气体扩散层结构及其制备方法与应用

NºPublicación:  CN121172172A 19/12/2025
Solicitante: 
山东国创燃料电池技术创新中心有限公司
CN_121172172_PA

Resumen de: CN121172172A

本发明属于燃料电池技术领域,具体涉及一种具有耐久性和高导电性的气体扩散层结构及其制备方法与应用。本发明制得的气体扩散层包括依次层叠设置的金属离子捕获层、基底层和微孔层,所述金属离子捕获层中含有金属离子捕获性材料,所述金属离子捕获性材料选自聚乙烯亚胺、聚丙烯酸、聚乙烯醇、壳聚糖、全氟磺酸离聚物中的一种或多种;具体是通过在靠近流道一侧的基底层上构造金属离子捕获层,利用高电负性化学基团与金属离子间强相互作用力的方法来提高气体扩散层的导电性同时广谱性地高效捕获金属离子,具有广阔应用前景。

用于运行燃料电池系统的方法和控制器以及燃料电池系统

NºPublicación:  CN121172190A 19/12/2025
Solicitante: 
罗伯特·博世有限公司
CN_121172190_PA

Resumen de: CN121172190A

本发明涉及一种用于运行燃料电池系统的方法,该燃料电池系统具有结合到空气管路系统中的阴极、在空气管路系统中布置在阴极上游的压力传感器和布置在空气管路系统中的流量传感器,该方法包括读取压力传感器信号和流量传感器信号,该压力传感器信号代表阴极上游的阴极入口压力,该流量传感器信号代表由流量传感器所检测的空气流量;在使用求取规定的情况下求取在阴极下游的阴极出口压力,求取规定包括阴极入口压力、空气流量、针对阴极和空气管路系统所确定的压力降系数和针对阴极和空气管路系统所确定的流动项;根据阴极出口压力生成控制信号;和将控制信号输出给燃料电池系统的至少一个运行装置,以运行该燃料电池系统。

聚合性组合物、离子交换树脂、离子交换膜、膜电极接合体以及氢制造装置

NºPublicación:  CN121175351A 19/12/2025
Solicitante: 
株式会社德山
CN_121175351_PA

Resumen de: WO2024241769A1

Provided are: a polymerizable composition containing a quaternary ammonium salt represented by formula (I), a polymerizable monomer, a linear or branched C1-4 alkylene glycol, and at least one hydroxyl group-containing compound selected from the group consisting of a C4-15 primary alcohol, a C4-15 secondary alcohol, and a C5-15 diol which has a hydroxy group bonded to a secondary carbon atom; an ion exchange resin; an ion exchange membrane; a membrane electrode assembly; and a hydrogen production device.

一种燃料电池电堆流道参数的确定方法

NºPublicación:  CN121172189A 19/12/2025
Solicitante: 
江苏就是能源科技有限公司
CN_121172189_A

Resumen de: CN121172189A

本发明提供一种燃料电池电堆流道参数的确定方法,方法包括如下步骤:采集制造过程中的流场板尺寸散差、扩散层压实非均匀度、密封件回弹差异等变量,以及运行环境中的负载波动、气体温湿度、环境气压变化等扰动数据,建立联合不确定性集合;设定通道宽度、肋宽、通道深度、组群参数等为待优化流道参数,构建包括压降、饱和度、温度梯度、电压波动、氧利用率等在内的性能指标集合,并设定对应的机会约束置信度阈值;基于水、气、热、电多物理耦合模型构建参数、不确定性、性能之间的映射关系,形成随机耦合评价模型;通过机会约束优化算法求解目标参数组合。兼顾平均性能与鲁棒,能够提升燃料电池流道设计的一致性、可靠性与可量产性。

一种具有空气净化循环功能的氢燃料电池

NºPublicación:  CN121172200A 19/12/2025
Solicitante: 
协氢(上海)新能源科技有限公司
CN_121172200_PA

Resumen de: CN121172200A

本发明涉及车辆动力技术领域,具体是涉及一种具有空气净化循环功能的氢燃料电池,通过在燃料电池进风口处设置自洁引流组件,利用引流扇将车内经初步过滤的空气引入燃料电池,空气在进入过程中经过过滤膜进行二次过滤,过滤膜可由位于进气窗两侧安装室内的第一收放件与第二收放件进行收放操作,同时,进气罩通过引流管将未反应的剩余空气导回安装室,对过滤膜外侧实施反吹,使附着杂质经由排污口排出,有效维持过滤膜的过滤效率,此外,安装室内设有内侧敲击组件,当第一收放件和第二收放件旋转时,可驱动敲击板击打过滤膜内侧,促进附着杂质的脱落,从而进一步提升自洁效果,显著提升了过滤组件的容尘能力和自洁性能,降低了维护频率和更换需求。

电纺纳米纤维增强质子交换膜及其制备方法和应用

NºPublicación:  CN121172204A 19/12/2025
Solicitante: 
河北金力新能源科技股份有限公司
CN_121172204_PA

Resumen de: CN121172204A

本发明公开了一种电纺纳米纤维增强质子交换膜及其制备方法和应用,电纺纳米纤维增强质子交换膜的制备方法包括:将铸膜液流延成膜,干燥,得到电纺纳米纤维增强质子交换膜前体,后处理,得到电纺纳米纤维增强质子交换膜,铸膜液包括:交联增强纳米纤维和磺化聚酰亚胺;获得交联增强纳米纤维的方法包括:将增强纳米纤维浸泡于室温的交联剂中,得到交联增强纳米纤维;获得增强纳米纤维的方法包括:将静电纺丝溶液进行静电纺丝,得到增强纳米纤维。本发明的电纺纳米纤维增强质子交换膜兼具质子传导率、吸水率、水解稳定性和力学性能。

一种含Cl2/Cl-氧化还原对的全钒液流电池正极电解液制备方法

NºPublicación:  CN121172209A 19/12/2025
Solicitante: 
安徽海螺洁能科技有限公司安徽海螺融华储能科技有限公司
CN_121172209_PA

Resumen de: CN121172209A

本发明涉及全钒液流电池储能技术领域,公开了一种含Cl2/Cl‑氧化还原对的全钒液流电池正极电解液制备方法,包括将VOSO4溶解于1.0~3.0mol/L的H2SO4水溶液,控制V4+离子浓度为1.2mol/L,形成钒‑硫酸基础溶液;向上述基础溶液中缓慢加入分析纯柠檬酸,使柠檬酸浓度达到0.05‑0.1mol/L;按10%‑30%的体积占比缓慢加入SOCl2,控制电解液中Cl‑浓度为0.5~2.0mol/L;通入N2除氧后密封,即得正极电解液。本发明结合有机酸对钒离子的络合稳定作用,使正极电解液能量密度达35‑45Wh/L,较现有技术提升30%‑50%;同时通过Cl2/Cl‑替代30%‑40%钒电对活性物质,降低钒用量,结合SOCl2低成本优势,使电解液总成本降低20%‑30%;且SOCl2强极性与有机酸络合作用可抑制Cl2挥发及钒离子沉淀,电解液循环寿命保持率≥90%。

一种具备快速冷却功能的氢燃料电池

NºPublicación:  CN121172182A 19/12/2025
Solicitante: 
协氢(上海)新能源科技有限公司
CN_121172182_PA

Resumen de: CN121172182A

本发明涉及氢燃料电池领域,具体是涉及一种具备快速冷却功能的氢燃料电池。包括多个电极板,每两个相邻电极板之间均设有散热板,每个散热板内分别均布有多个冷却流道,每个冷却流道分别自散热板一侧延伸至另一侧,每个冷却流道分别设有与外界连通的进口接头和出口接头,每个进口接头均设有流量控制阀,每个散热板根据对应冷却流道的分布分别构成多个冷却区域,每个散热板外侧在对应冷却区域的表面位置均设有温度感应结构。本发明通过散热板内直通流道与螺旋结构协同,实现低阻高效散热,多冷却流道均匀分布,结合温差感应与精准控流,实时调节冷却液流速,确保电堆温度均匀,防止局部过热,提升燃料电池运行稳定性与安全性。

甲醇重整与低温/高温膜燃料电池双耦合热电联供系统

NºPublicación:  CN121172199A 19/12/2025
Solicitante: 
北京海得利兹新技术有限公司
CN_121172199_PA

Resumen de: CN121172199A

本申请涉及一种甲醇重整与低温/高温膜燃料电池双耦合热电联供系统,属于甲醇重整制氢和燃料电池发电的新能源技术领域。该双耦合热电联供系统包括甲醇重整制氢模块、氢气纯化模块、低温膜燃料电池系统和高温膜燃料电池系统;甲醇重整制氢模块的重整氢气管道与氢气纯化模块的氢气纯化装置连接,氢气纯化装置通过纯氢管道与低温膜燃料电池系统连接,甲醇重整制氢模块的重整氢气管道还与高温膜燃料电池系统连接,构成双耦合发电系统。本申请将甲醇重整制氢模块与低温膜燃料电池系统和高温膜燃料电池系统双耦合,通过取长补短和优势互补,形成具有快速启动和响应、高功率密度和系统热电效率等优点的新一代双耦合热电联供系统。

一种氢燃料电池热量管理系统及管理方法

NºPublicación:  CN121172184A 19/12/2025
Solicitante: 
鄂尔多斯市国鸿氢能科技有限公司国鸿氢能科技(嘉兴)股份有限公司
CN_121172184_PA

Resumen de: CN121172184A

本发明属于氢燃料电池技术领域,提供一种氢燃料电池热量管理系统及管理方法,系统包括氢燃料电池装置、冷却循环模块、氢气循环模块、空气循环模块、相变储能器和控制器。根据相变储能材料的特性,当氢燃料电池装置在运行时,通过氢燃料电池装置的出口水路温度对相变储能器进行加热,使其达到相变储能器的相变状态,进行大量吸热。当氢燃料电池装置停止运行时,环境温度降低到相变储能器的相变温度时,相变储能器的进行相变,放出大量热量,对整个系统进行保温或对冷却液循环通道进行加热。本申请不仅提高能量利用率,也降低启动时长和启动能耗,且通过相变储能器的变换,能快速变换系统需要的相变温度。

氢电极-固态电解质层复合体、质子传导型电池单元结构体、燃料电池、水蒸气电解池以及氢电极-固态电解质层复合体的制造方法

NºPublicación:  CN121175825A 19/12/2025
Solicitante: 
住友电气工业株式会社
CN_121175825_PA

Resumen de: WO2024262381A1

A hydrogen electrode-solid electrolyte layer composite body according to the present disclosure comprises: a hydrogen electrode which has pores; and a solid electrolyte layer which is in contact with the hydrogen electrode. The hydrogen electrode and the solid electrolyte layer each contain a metal oxide. The metal oxide has a perovskite structure and is represented by formula (1): AxB1-yMyO3-δ. (In the formula, the element A is at least one element that is selected from the group consisting of Ba, Ca, and Sr; the element B is at least one element that is selected from the group consisting of Ce and Zr; the element M is at least one element that is selected from the group consisting of Y, Yb, Er, Ho, Tm, Gd, In, and Sc; δ represents the amount of oxygen deficiency; and 0.95≤x≤1 and 0

液体分离器装置及使用方法

NºPublicación:  CN121175105A 19/12/2025
Solicitante: 
帕尔公司
CN_121175105_PA

Resumen de: WO2025006137A1

A liquid separator device, a method of using the liquid separator device, and a system including at least one liquid separator device, are disclosed.

燃料电池热管理控制方法、装置及车辆

NºPublicación:  CN121172193A 19/12/2025
Solicitante: 
北京卡文新能源汽车有限公司
CN_121172193_PA

Resumen de: CN121172193A

本申请涉及燃料电池热控技术领域,特别涉及一种燃料电池热管理控制方法,其中,方法包括:获取燃料电池的管理模式,管理模式包括散热模式和加热模式;若为散热模式,获取电堆入口第一温度、电堆出口第二温度、散热风扇第三温度及节温器实际开度,将至少一个作为输入信号,经模糊控制器和PID控制器输出目标控制信号,以控制冷却水泵、散热风扇或节温器;若为加热模式,开启加热器,获取节温器实际开度和电堆出口第二温度,将实际开度作为输入信号,经模糊控制器和PID控制器控制节温器,并在第二温度达标后关闭加热器。由此,解决了相关技术冷却部件功耗高且参数固定难应对复杂工况,导致能耗高、适应性差,难以兼顾能耗与发电效率等问题。

燃料电池空气过氧比输出性能约束控制方法

NºPublicación:  CN121172194A 19/12/2025
Solicitante: 
吉林大学
CN_121172194_A

Resumen de: CN121172194A

一种燃料电池空气过氧比输出性能约束控制方法,属于燃料电池控制技术领域。本发明的目的是为了定量提升燃料电池过氧比跟踪控制的瞬态和稳态性能,同时克服负载突变及压缩机典型故障情形等对系统稳定性的不利影响,本发明提出了一种燃料电池空气过氧比输出性能约束控制方法。本发明包括内外两个回路,在外部回路中,设计预设性能控制器保证跟踪误差在既定的函数边界内演化,引入一阶低通滤波器平滑输入信号,并产生滤波输出用于内部回路的控制设计,在内部回路中,利用李雅普诺夫稳定性理论证明闭环信号的一致有界性。本发明保证了输出约束控制的可行性以及误差收敛时间的可控性,避免在负荷变化快、扰动强情形下出现不稳定奇点,实现不同性能要求下的鲁棒过氧比跟踪控制。

一种基于空压机加热的燃料电池发动机低温启动策略

NºPublicación:  CN121172188A 19/12/2025
Solicitante: 
氢质氢离(北京)氢能科技有限公司
CN_121172188_PA

Resumen de: CN121172188A

本发明涉及燃料电池领域,具体为一种基于空压机加热的燃料电池发动机低温启动策略。其包括以下步骤:S1、系统接受启动指令;S2、入堆水温是否低于系统自启动温度下限?若是,则执行步骤S3,若否,则执行步骤S4;S3、开启PTC加热器加热至系统自启动温度下限;S4、启动空压机到达启动过程最高设定转速;S5、采用低阴极计量比方式加载至对应冷启动电流;S6、控制电堆平均单体电压维持在较低水平;S7、入堆水温是否达到系统支持自由加减载?若是,则执行步骤S8,若否,则执行步骤S5;S8、进入正常运行过程。本发明能使燃料电池系统在低温下快速启动,降低启动失败风险,减少系统低温启动带来的性能衰减,提升系统耐久性。

复合型离子导电膜

NºPublicación:  CN121175829A 19/12/2025
Solicitante: 
庄信万丰氢能科技有限公司
CN_121175829_PA

Resumen de: WO2025003687A1

The present invention provides an ion-conducting membrane and its method of manufacture, the membrane comprising: • (a) an ion-conducting polymer; and • (b) particles of a non-ionically conducting heterocyclic-based polymer comprising basic functional groups.

装置和燃料电池设备

NºPublicación:  CN121175146A 19/12/2025
Solicitante: 
EKPO\u71C3\u6599\u7535\u6C60\u6280\u672F\u516C\u53F8
CN_121175146_PA

Resumen de: WO2024251677A1

The aim of the invention is to improve an arrangement which comprises multiple flat components in particular for a fuel cell device, at least two flat components being welded together by means of at least one weld seam that extends along a weld contour. According to the invention, in at least one weld seam at least two weld seam portions at least partly overlap in a region of overlap along the weld contour.

一种针对空冷PEMFC的半经验模型参数寻优方法和系统

NºPublicación:  CN121168558A 19/12/2025
Solicitante: 
西安交通大学
CN_121168558_A

Resumen de: CN121168558A

本发明提供了一种针对空冷PEMFC的半经验模型参数寻优方法和系统,属于燃料电池模型优化技术领域,包括将目标空冷PEMFC的多组操作条件输入参数预测模型,输出对应的空冷PEMFC半经验模型的多个预测参数;每组操作条件均包括空冷PEMFC运行时的温度、氢气压力和电流;将多个预测参数代入对应的空冷PEMFC半经验模型,输出多个仿真电压;将多个仿真电压与实测电压进行对比,根据对比结果计算电压的均方误差MSE,筛选出MSE最小的参数组,所述MSE最小的参数组为最优半经验模型参数。本发明提出的BP神经网络离线训练学习操作条件与模型参数之间的复杂耦合规律后,在线应用时只需输入实时操作条件,即可直接输出对应的模型参数,实现毫秒级的高效参数预测。

一种燃料电池用气体扩散层及其制备方法和应用

NºPublicación:  CN121172173A 19/12/2025
Solicitante: 
国家电投集团氢能科技发展有限公司武汉绿动氢能能源技术有限公司
CN_121172173_PA

Resumen de: CN121172173A

本申请属于质子交换膜燃料电池技术领域,具体涉及一种燃料电池用气体扩散层及其制备方法和应用。所述燃料电池用气体扩散层,包括基底层和微孔层;所述燃料电池用气体扩散层的微孔层剥离力≥0.8N。本申请的有益效果包括:本申请所述燃料电池用气体扩散层具有较低的脱落率,在保持电池功率密度性能不变的条件下,显著提升了膜电极制备工艺过程中成品的合格率,降低了膜电极返工频率;本申请所述燃料电池用气体扩散层具有较高的稳定性和一致性,应用到燃料电池中可提升燃料电池的耐久性和一致性,有利于燃料电池在汽车上的推广应用。

一种固态储氢系统

NºPublicación:  CN121162822A 19/12/2025
Solicitante: 
圣元(厦门)氢能源研究院有限公司
CN_121162822_PA

Resumen de: CN121162822A

本申请公开了一种固态储氢系统,涉及固态储氢技术领域。该固态储氢系统包括多个储氢支路单元和系统控制单元,系统控制单元分别通信连接多个储氢支路单元,以控制实现以下步骤:根据用户输入的模式选择指令,以从多个不同的操作模式中选择对应的操作模式作为目标操作模式;操作模式用于决定如何选择需要进行储氢量变动的储氢支路单元;根据目标操作模式从多个储氢支路单元中确定需要进行储氢量变动的储氢支路单元作为目标储氢支路单元,以控制目标储氢支路单元进行储氢量变动。本申请能实现对多个储氢支路单元的储氢量变动的灵活控制。

一种固体氧化物电堆用装配装置与电堆装配方法

NºPublicación:  CN121172213A 19/12/2025
Solicitante: 
上海氢器时代科技有限公司
CN_121172213_PA

Resumen de: CN121172213A

本发明公开了一种固体氧化物电堆用装配装置与电堆装配方法,涉及固体氧化物电堆制造技术领域。该装配装置包括底座(100)、底部限位滑块(210)、可拆卸的顶部限位模块(220)及搬运模块(300),底部限位滑块(210)与底座滑轨(102)连接,顶部限位模块(220)通过螺栓(222)与底部限位滑块(210)连接,搬运模块(300)含吊环螺纹孔(301)和叉车延展部件(302)。装配方法包括放置底部端板、固定底部限位滑块、堆叠电堆部件、搬运至烧结炉、施加初始压力并拆除顶部限位模块、烧结及取出电堆等步骤。本发明实现了电堆装配、搬运及烧结过程中的精准定位与限位,避免滑移、倾斜及粘接问题,适配多种烧结炉,提升电堆成品率与一致性,支持批量化生产。

一种氢气纯化材料及其制备方法和应用

NºPublicación:  CN121155522A 19/12/2025
Solicitante: 
华烁科技股份有限公司
CN_121155522_A

Resumen de: CN121155522A

本发明属于氢气净化技术领域,公开了一种氢气纯化材料及其制备方法和应用。该氢气纯化材料由将炼铜废渣、粉煤灰、煤泥、植物胶和活化助剂球磨混合、压片成型后加热活化得到,所述的加热活化为在氮气气氛下加热升温至550~650℃,再通入水蒸气和空气调控升温至800~950℃,保温3~6小时。本发明提供的氢气纯化材料具有优异的脱除氢气中CO、O2和硫的能力,用于氢气纯化处理能够得到满足燃料电池汽车用氢气国家标准《GB/T 37244‑2018》的高纯氢气。

BRENNSTOFFZELLENHALTBARKEITS- UND VALIDIERUNGSMODULPRÜFSTAND

NºPublicación:  DE102024122595A1 18/12/2025
Solicitante: 
GM GLOBAL TECH OPERATIONS LLC [US]
GM Global Technology Operations LLC
CN_121114764_PA

Resumen de: DE102024122595A1

Ein Prüfstand für ein Brennstoffzellenmodul umfasst ein Stromzufuhrsystem, ein Brennstoffzufuhrsystem, ein Abgassystem und ein Kühlsystem. Das Stromzufuhrsystem umfasst einen Gleichstrom (DC), der von einem Brennstoffzellenstapel erzeugt wird, wobei der DC eine Last versorgt, die elektrisch mit dem Brennstoffzellenmodul verbunden ist, der Brennstoffzellenstapel auf das Empfangen eines Brennstoffs reagiert und ein Abgas erzeugt. Das Brennstoffzufuhrsystem umfasst einen Massendurchflussmesser und führt den Brennstoff von einer entfernten Brennstoffquelle über mindestens ein einstellbares Reservoir mit einem einstellbaren Druck dem Brennstoffzellenstapel zu. Das Abgassystem umfasst eine Sammelvorrichtung und ist betreibbar, das Abgas aus dem Brennstoffzellenstapel zu empfangen. Das Kühlsystem ist betreibbar, ein Kühlmittel zu zirkulieren, und umfasst einen ersten Wärmetauscher und einen zweiten Wärmetauscher, die parallel zueinander angeordnet sind.

Elektrochemische Zelle

NºPublicación:  DE102024117086A1 18/12/2025
Solicitante: 
SCHAEFFLER TECHNOLOGIES AG [DE]
Schaeffler Technologies AG & Co. KG

Resumen de: DE102024117086A1

Die Erfindung betrifft eine elektrochemische Zelle (1), insbesondere eine Brennstoffzelle oder eine Elektrolysezelle, umfassend zwei Bipolarplatten (11, 11'), zwischen welchen eine Membran-Elektroden-Einheit angeordnet ist, wobei die Membran-Elektroden-Einheit eine Polymerelektrolytmembrane (12) und beidseitig der Polymerelektrolytmembrane (12) auf dieser angeordnete Elektroden (12a, 12b) aufweist, die senkrecht zu einer von der Polymerelektrolytmembrane (12) aufgespannten Ebene gesehen deckungsgleich angeordnet sind und eine Lage eines Aktivfeldes (2) definieren, und umfassend mindestens zwei Rahmen (3a, 3b), welche jeweils eine der Elektroden (12a, 12b) und mindestens ein darauf angeordnetes flächiges fluiddurchlässiges Element (4a, 4b) umgeben, wobei sich an jedem Rahmen (3a, 3b) sowie an dem davon umgebenen, mindestens einen flächigen Element (4a, 4b) miteinander zusammenwirkende Positionierkonturen (5, 6) befinden, welche die Lage des mindestens einen flächigen Elementes (4a, 4b) im jeweiligen Rahmen (3a, 3b) eindeutig festlegen.

Verfahren zur Herstellung einer Elektrode auf einem Trägermaterial für eine elektrochemische Zelle sowie Beschichtungseinrichtung zur Durchführung des Verfahrens

NºPublicación:  DE102024205623A1 18/12/2025
Solicitante: 
SIEMENS ENERGY GLOBAL GMBH & CO KG [DE]
Siemens Energy Global GmbH & Co. KG

Resumen de: DE102024205623A1

Es wird ein Verfahren zur Herstellung einer Elektrode (8) auf einem Trägermaterial (7) für eine elektrochemische Zelle (30) angegeben. Zunächst wird ein bandförmigen Trägermaterial (7) bereitgestellt sowie eine Auftragspaste (6), enthaltend ein Elektrodenmaterial (9). Danach wird Auftragspaste (6) auf das bandförmige Trägermaterial (7) in einem Rolle-zu-Rolle Auftragsverfahren aufgetragen, wobei das Trägermaterial (7) gefördert wird. Dabei wird ein gleichzeitiges Aufbringen von Auftragspaste (6) in mindestens zwei parallel zueinander geführten Bahnen (11A, 11B) auf dasselbe Band aus Trägermaterial (7) durchgeführt, wobei zwischen zwei benachbarten Bahnen (11A, 11B) ein Beschichtungsabstand (D) eingestellt wird, so dass auf dem Trägermaterial (7) eine Zwischenbahn (12) mit unbeschichtetem Trägermaterial (7) hergestellt wird.Die Erfindung betrifft weiterhin eine Rolle-zu-Rolle-Beschichtungseinrichtung (10) zur Durchführung des Verfahrens sowie entsprechend hergestellte elektrochemische Zellen (30).

燃料電池用セパレータの製造方法

NºPublicación:  JP2025184380A 18/12/2025
Solicitante: 
信越ポリマー株式会社
JP_2025184380_PA

Resumen de: JP2025184380A

【課題】外形の位置決め穴を精度よく形成したセパレータの製造方法を提供する。【解決手段】炭素材料と、樹脂とを少なくとも含有する複合材料シート10を少なくとも含む燃料電池用セパレータの製造方法であって、複合材料シート10の各構成材料を容器100に加え、容器100内にて各構成材料を堆積させて複合材料シート10を形成する抄紙工程と、燃料電池用セパレータの外形を成形するために、抄紙工程で形成された複合材料シート10をプレスする加圧成形工程とを含み、加圧成形工程では、複合材料シート10の周囲において厚さ方向に貫通する凸部を備える金型を使用し、抄紙工程において、複合材料シート10に凸部の挿通用の第1位置決め穴15を設けるための穴開け棒150を容器100内部の各構成材料の堆積開始面に接触するように載置して各構成材料を堆積させ、第1位置決め穴15の開いた複合材料シート10を形成する、製造方法である。【選択図】図3

微生物燃料電池

NºPublicación:  JP2025184209A 18/12/2025
Solicitante: 
株式会社TMEIC
JP_2025184209_PA

Resumen de: JP2025184209A

【課題】微生物燃料電池のカソード上での水生成反応を促進する。【解決手段】有機物及び微生物を含む第1液が収容されるアノード槽と、アノード槽とプロトン交換膜を隔てて設けられ、第2液が収容されるカソード槽とを備える微生物燃料電池において、第2液中の酸素濃度を高めるための外部機構を設ける。外部機構は、カソード槽の外部において第2液を循環させる外部循環路と、外部循環路内の第2液を吸い込んで外部循環路に送り出す電動ポンプと、電動ポンプから送り出された第2液に酸素を混入させる酸素混入器と、を備える。【選択図】図1

燃料電池システムおよび方法

NºPublicación:  JP2025541209A 18/12/2025
Solicitante: 
セレスインテレクチュアルプロパティーカンパニーリミテッド
JP_2025541209_PA

Resumen de: CN120345083A

A fuel cell system, a method of at least partially cracking a fuel gas in a fuel cell system, and a method of starting a fuel cell system. The fuel cell system defines an anode inlet gas fluid flow path for delivering fuel gas from a first inlet of a recuperative heat exchanger to a first outlet of the recuperative heat exchanger, through a cracker, to a second inlet of the recuperative heat exchanger, through a first outlet of the recuperative heat exchanger, through a second outlet of the recuperative heat exchanger. The fuel cells are delivered to a second outlet of the recuperative heat exchanger and to an anode inlet of at least one fuel cell stack. The fuel cell system has a heat source configured to provide heat to the anode inlet gas fluid flow path between the first outlet of the regenerative heat exchanger and the second inlet of the regenerative heat exchanger. The recuperative heat exchanger is arranged to transfer heat from the at least partially cracked fuel gas at a relatively higher temperature from the cracker outlet to a fuel gas at a relatively lower temperature delivered between the first inlet and the first outlet of the recuperative heat exchanger.

改良された水電解用多層プロトン交換膜

NºPublicación:  JP2025541284A 18/12/2025
Solicitante: 
ダブリュ.エル.ゴアアンドアソシエイツ,インコーポレイティド
JP_2025541284_PA

Resumen de: CN120604367A

There is provided a multi-layer proton exchange membrane for water electrolysis, comprising: at least two reconstitution catalyst layers, each of which comprises a reconstitution catalyst and a first ion exchange material, and at least two reinforcement layers, each of which comprises a reconstitution catalyst and a second ion exchange material, wherein the at least two reconstitution catalyst layers are separated by regions free of or substantially free of reconstitution catalyst, each of the at least two reinforcement layers comprising a microporous polymer structure and a second ion exchange material at least partially absorbed within the microporous polymer structure.

フッ素含有量を低減したマイクロポーラス層を有する燃料電池用のガス拡散層

NºPublicación:  JP2025541097A 18/12/2025
Solicitante: 
カール・フロイデンベルク・カーゲー
JP_2025541097_A

Resumen de: CN120303797A

The present invention relates to a gas diffusion layer for a fuel cell, comprising a microporous layer with a polymeric binder which is free of fluorine or has a lower proportion of fluorine-containing polymer compared to conventional binders, a gas diffusion layer obtainable using the method, and a method for producing a gas diffusion layer for a fuel cell, the gas diffusion layer comprising a microporous layer comprising a microporous layer having a polymeric binder which is free of fluorine or has a lower proportion of fluorine-containing polymer compared to conventional binders. And a fuel cell comprising such a gas diffusion layer.

BIPOLAR PLATE AND ELECTROCHEMICAL ENERGY CONVERTER

NºPublicación:  WO2025256718A1 18/12/2025
Solicitante: 
ROBERT BOSCH GMBH [DE]
ROBERT BOSCH GMBH
WO_2025256718_A1

Resumen de: WO2025256718A1

The present invention relates to a bipolar plate (10) for an electrochemical energy converter (100), the bipolar plate (10) comprising a main body (11) with a first side (12) and an opposing second side (14), wherein flow channels (20) of the bipolar plate (10) are formed on the first side (12) and on the second side (14) at least partially by the main body (11), wherein the bipolar plate (10) comprises connecting flaps (30) which connect the flow channels (20) of the first side (12) with the flow channels (20) of the second side (14), wherein the connecting flaps (30) are integrally formed from the main body (11). Furthermore, the invention relates to an electrochemical energy converter (100) comprising at least one bipolar plate (10).

INDIVIDUAL TOWER FOR STACKS OF SINGLE REPEATING UNITS OF HIGH-TEMPERATURE SOLID OXIDE ELECTROLYZERS OR SOLID OXIDE FUEL CELLS, AND CASING FOR SUCH AN INDIVIDUAL TOWER

NºPublicación:  WO2025257320A1 18/12/2025
Solicitante: 
GENVIA [FR]
SCHLUMBERGER TECH CORPORATION [US]
SCHLUMBERGER CANADA LTD [CA]
SERVICES PETROLIERS SCHLUMBERGER [FR]
SCHLUMBERGER TECH B V [NL]
GENVIA,
SCHLUMBERGER TECHNOLOGY CORPORATION,
SCHLUMBERGER CANADA LIMITED,
SERVICES P\u00C9TROLIERS SCHLUMBERGER,
SCHLUMBERGER TECHNOLOGY B.V
WO_2025257320_A1

Resumen de: WO2025257320A1

Disclosed is an individual tower (1) for stacks (2) of single repeating units (SRU) (11) of high-temperature solid oxide electrolyzer cells (SOEC) or solid oxide fuel cells (SOFC), comprising: a fluid collection element, called fluid manifold, arranged to collect/distribute the fluids coming from/going to the individual tower; an electrical collector assembly (4), called electrical collector (4), arranged to connect, route and isolate, in the tower, the electrical cables for monitoring/controlling and/or operating the stacks and elements of the individual tower requiring monitoring/controlling and/or operating; two supply buses (5, 6) which are arranged to carry electricity coming from/going to the SRU and are connected to the stacks via, respectively, an upper end plate (71) and a lower end plate (72); and heating units (8) arranged to heat the stacks.

CONTROL METHOD FOR CONTROLLING AT LEAST ONE OPERATING PARAMETER OF A FUEL CELL SYSTEM HAVING AT LEAST TWO FUEL CELL STACKS

NºPublicación:  WO2025255595A1 18/12/2025
Solicitante: 
AVL LIST GMBH [AT]
AVL LIST GMBH
WO_2025255595_A1

Resumen de: WO2025255595A1

The present invention relates to a control method for controlling at least one operating parameter (BP) of a fuel cell system (100) having at least two fuel cell stacks (110), the fuel cell stacks (110) each having a fuel section (120) and an air section (130), wherein the following steps are provided: specifying a target value (SW) for the operating parameter (BP) to be controlled; specifying a control position (SP) of an actuator (140) common to at least two fuel cell stacks (110) for adjusting the operating parameter (BP) to be controlled on the basis of the specified target value (SW) for the at least two fuel cell stacks (110); detecting a respective at least one stack actual value (STI) of the operating parameter (BP) to be controlled for each fuel cell stack (110); determining a common system actual value (SYI) for the at least two fuel cell stacks (110) on the basis of the detected stack actual values (STI) by means of a combination relationship (KB) between the detected stack actual values (STI) and the common system actual value (SYI); determining a control deviation (RA) of the determined system actual value (SYI) from the predefined target value (SW); adapting the predefined control position (SP) on the basis of the control deviation (RA).

CARTRIDGE, COMPENSATION SYSTEM, AND FUEL CELL

NºPublicación:  WO2025257180A1 18/12/2025
Solicitante: 
SYMBIO FRANCE [FR]
SYMBIO FRANCE
WO_2025257180_A1

Resumen de: WO2025257180A1

The invention relates to a cartridge (1), comprising: a foot (20) that slides relative to a base (10) in a compression direction (X1); a spring (30) that applies a pressing force (F30) to the foot (20) in the compression direction (X1); a joining means (17) for joining the foot (20) to an end plate (53), for bearing against a stack (51) of electrochemical cells (52) in the compression direction (X1) and while the base (10) is retained in the opposite direction; and a holding system (40) with a primary retaining portion (41) which is secured to the base (10), and a secondary retaining portion (42) which is secured to the foot (20), the primary (41) and secondary (42) portions being configured to be coupled in order to prevent the foot (20) from sliding, and to be decoupled in order to allow the foot (20) to slide.

FUEL CELL SYSTEM, METHOD FOR OPERATING A FUEL CELL SYSTEM, AND VEHICLE COMPRISING A FUEL CELL SYSTEM

NºPublicación:  WO2025256857A1 18/12/2025
Solicitante: 
ROBERT BOSCH GMBH [DE]
ROBERT BOSCH GMBH
WO_2025256857_A1

Resumen de: WO2025256857A1

The invention relates to a method for operating a fuel cell system (301) in a vehicle (300), wherein the method has the steps of: determining the power demand on the fuel cell system (301) for a future period of time, selecting an operating mode (M1.1, M1.2, M1.3) from a number of operating modes (M1.1, M1.2, M1.3) on the basis of the determined power demand if the determined power demand is less than a specified threshold value, setting an air system pilot control and the cathode exhaust gas recirculation rate of the fuel cell system (301) according to the selected operating mode (M1.1, M1.2, M1.3), the number of operating modes (M1.1, M1.2, M1.3) comprising: a first operating mode (M1.1) in which more electrical energy is provided by the fuel cell system (301) than is consumed by the fuel cell system (301), a second operating mode (M1.2) in which the same amount of electrical energy is provided by the fuel cell system (301) as is consumed by the fuel cell system (301), and a third operating mode (M1.3) in which less electrical energy is provided by the fuel cell system (301) than is consumed by the fuel cell system (301).

水素充填方法、水素供給装置

NºPublicación:  JP2025184616A 18/12/2025
Solicitante: 
トヨタ自動車株式会社
JP_2025184616_PA

Resumen de: US2025377076A1

A method of filling at least one movable body with hydrogen from a hydrogen supply apparatus that is provided with hydrogen supply lines and nozzle, said at least one movable body being provided with a tank system that has receptacles, and hydrogen conduits coming together, the hydrogen supply apparatus is configured to be able to perform first and second filling controls, the first filling control being to be performed when the nozzles are connected to the receptacles, the second filling control being to be performed when one of the nozzles is connected to one of the receptacles, the method including: before performing the first or second filling control, performing first prefilling via one of the nozzles; and performing the first filling control when pressure in rest of the hydrogen supply lines that is/are connected to other of the nozzles via which no first prefilling is performed increases.

Determining State of Charge, Molarity and Oxidation State in a Flow Battery and Controlling a Flow Battery

NºPublicación:  AU2025271216A1 18/12/2025
Solicitante: 
STORION ENERGY LLC
Storion Energy LLC
AU_2025271216_A1

Resumen de: AU2025271216A1

Abstract A system and method for measuring the state of charge (SOC), molarity and concentrations of active species and oxidation state of a flow battery, such as a Vanadium Redox Flow Battery (VRFB). A reference electrolyte is circulated through a reference cell in conjunction with one or both charged electrolytes (in respective conduits). The electric potential of charged electrolyte relative to a reference electrolyte is measured. This measurement is directly convertible to SOC. An equation allowing for the calculation of the molarity, concentration of vanadium ions on both anolyte and catholyte sides of the flow battery and oxidation state is also taught. A flow battery may be controlled in response to such a determination, for example to manage oxidation state, or to charge or discharge a battery. ov o v

A METHOD OF REFINING AND RECYCLING IRIDIUM

NºPublicación:  AU2024329942A1 18/12/2025
Solicitante: 
JOHNSON MATTHEY PLC
JOHNSON MATTHEY PUBLIC LIMITED COMPANY
AU_2024329942_PA

Resumen de: AU2024329942A1

A method of refining/recycling iridium, the method comprising: adding ammonium chloride to an iridium containing refining/recycling solution comprising iridium dissolved in hydrochloric acid in a first precipitation vessel to precipitate ammonium hexachloroiridate; filtering the precipitated ammonium hexachloroiridate; washing the filtered ammonium hexachloroiridate with a wash mixture of ammonium chloride and water; and recycling the wash mixture of ammonium chloride and water back into a second precipitation vessel, which may be the same vessel as the first precipitation vessel or a different precipitation vessel, to precipitate any iridium dissolved in the wash mixture during washing of the ammonia hexachloroiridate.

METHOD OF RECYCLING WASTE IONOMER MEMBRANE

NºPublicación:  AU2024339449A1 18/12/2025
Solicitante: 
JOHNSON MATTHEY PLC
JOHNSON MATTHEY PUBLIC LIMITED COMPANY
AU_2024339449_PA

Resumen de: AU2024339449A1

A method of recycling a waste ionomer membrane comprising platinum, palladium and/or ruthenium disposed within an interior region of the waste ionomer membrane, the method comprising: (a) treating the waste ionomer membrane with a solution comprising an acid and an oxidant, wherein platinum, palladium and/or ruthenium is leached from the interior region of the waste ionomer membrane into the solution; and (b) separating the solution comprising leached platinum, palladium and/or ruthenium from the waste ionomer membrane which remains in solid form during the leaching process.

RECYCLING OF WASTE SOLID IONOMER COMPONENTS

NºPublicación:  AU2024315466A1 18/12/2025
Solicitante: 
JOHNSON MATTHEY PLC
JOHNSON MATTHEY PUBLIC LIMITED COMPANY
AU_2024315466_PA

Resumen de: AU2024315466A1

A method of forming an ionomer blend during a process of recycling waste solid ionomer material, the method comprising: heating the waste solid ionomer material in a solvent to disperse the waste solid ionomer material; and mixing ionomer from the waste solid ionomer material with a second ionomer material to co-mingle ionomer from the waste solid ionomer material with ionomer from the second ionomer material forming a co-mingled ionomer blend during the process of recycling the waste solid ionomer material.

PRECIPITATE CONTROL, ACTIVE SPECIES CROSS-OVER MANAGEMENT AND REBALANCING STRATEGIES FOR REDOX FLOW BATTERIES

NºPublicación:  AU2024314248A1 18/12/2025
Solicitante: 
UOP LLC
UOP LLC
AU_2024314248_PA

Resumen de: AU2024314248A1

Redox flow battery systems are described. The redox flow battery systems include a main cell and a three-chambered rebalancing cell. The system can optionally also include a two-chambered rebalancing cell. The three-chambered rebalancing cell and two-chambered rebalancing cell can be operated alternately, in parallel, or in series. Methods of operating the redox flow battery systems are also described.

MULTI-TIER INTEGRATED POWER-TO-AMMONIA SYSTEMS

NºPublicación:  AU2024281599A1 18/12/2025
Solicitante: 
KELLOGG BROWN & ROOT LLC
KELLOGG BROWN & ROOT, LLC
AU_2024281599_PA

Resumen de: AU2024281599A1

A multi-tier integrated power-to-ammonia system includes a converter for generating ammonia and heat through a reaction involving a compressed mixture of hydrogen and nitrogen gases. The system includes a steam generator that can generate steam using the heat from the reaction, and a reversible solid-oxide system in fluid communication with the steam generator that can separate the steam into oxygen gas and hydrogen gas.

MULTI-UNIT FUEL CELL SYSTEM WITH MICROGRID

NºPublicación:  WO2025259485A1 18/12/2025
Solicitante: 
HYAXIOM INC [US]
HYAXIOM, INC
WO_2025259485_A1

Resumen de: WO2025259485A1

A method and system includes a plurality of fuel cell power plants operable to supply power to a utility grid, a connection interface operable to connect the plurality of fuel cell power plants to the utility grid, and an energy storage system operable to store power generated by the plurality of fuel cell power plants. At least one microgrid is connectable to the utility grid with the connection interface. During normal system operation, an energy storage system is operable to connect the at least one microgrid to the utility grid via the connection interface. In response to an occurrence of a predetermined grid event, the energy storage system is operable to disconnect the at least one microgrid from the utility grid and is operable to supply a microgrid load associated with the at least one microgrid. In response to an occurrence of a predetermined grid event, an energy management system is operable to maintain a desired state-of-charge for one or more batteries of the energy storage system by communicating specific power setpoints to the plurality of fuel cell power plants.

HYDROGEN OXYGEN DEVICE AND METHOD OF USE

NºPublicación:  WO2025259118A1 18/12/2025
Solicitante: 
RUMENAUT LTD [NZ]
RUMENAUT LIMITED
WO_2025259118_A1

Resumen de: WO2025259118A1

The present invention is concerned with device that is configured to be administered to the gut digestate of a ruminant animal, which device is capable of generating electrical energy from a gut digestate and/or measuring the concentration of hydrogen (H2) and/or oxygen (O2) that is present in the gut digestate. Further, the device according to the present invention may be modified to include an electrical load adjustment means (e.g. resistor, variable resistor etc) which may be used to adjust the electrical load of the device sufficient to cause the prescribed removal of H2, and in particular dissolved hydrogen (dH2), from the gut digestate. As such the device according to the present invention may be employed to adjust the amount of dH2 available to methanogenic archaea while at least not compromising animal productivity, thereby reducing the amount of methane released in the atmosphere which has an important environmental impact in terms of reducing greenhouse gas emissions.

ELECTRODE CATALYST LAYER, MEMBRANE ELECTRODE ASSEMBLY, AND FUEL CELL

NºPublicación:  WO2025258657A1 18/12/2025
Solicitante: 
TOPPAN HOLDINGS INC [JP]
\uFF34\uFF2F\uFF30\uFF30\uFF21\uFF2E\u30DB\u30FC\u30EB\u30C7\u30A3\u30F3\u30B0\u30B9\u682A\u5F0F\u4F1A\u793E
WO_2025258657_A1

Resumen de: WO2025258657A1

This electrode catalyst layer contains carbon fibers, modified silica particles, carbon particles supporting the metal particles, and an ionomer. The carbon particles have a mode value of the particle size distribution obtained by image analysis of 0.5 μm or more, the silica particles have a hydrophobic group on the surface, and the specific surface area of the silica particles according to the BET method is 100 m2/g or more.

SOLID OXIDE FUEL CELL AND METHOD FOR MANUFACTURING FUEL ELECTRODE FOR FUEL CELL

NºPublicación:  WO2025258910A1 18/12/2025
Solicitante: 
MICO POWER LTD [KR]
\uC8FC\uC2DD\uD68C\uC0AC \uBBF8\uCF54\uD30C\uC6CC
WO_2025258910_A1

Resumen de: WO2025258910A1

A solid oxide fuel cell is disclosed. The solid oxide fuel cell comprises: a solid electrolyte; and a fuel electrode and an air electrode disposed on one surface and the other surface of the solid electrolyte, respectively, wherein the fuel electrode comprises: a fuel electrode functional layer disposed below the solid electrolyte; a fuel electrode support layer disposed below the fuel electrode functional layer and having a first porosity; and a fuel electrode diffusion active layer disposed below the fuel electrode support layer and having a second porosity greater than the first porosity.

CATALYST, METHOD FOR PRODUCING CATALYST, METHOD FOR PRODUCING METABORATE, HYDROGEN GENERATOR, AND FUEL CELL SYSTEM

NºPublicación:  WO2025258180A1 18/12/2025
Solicitante: 
DENKA COMPANY LTD [JP]
\u30C7\u30F3\u30AB\u682A\u5F0F\u4F1A\u793E
WO_2025258180_A1

Resumen de: WO2025258180A1

Problem To provide: a catalyst which has high hydrogen generation efficiency; a method for producing the catalyst; a method for producing a reusable metaborate; a hydrogen generator which is provided with the catalyst; and a fuel cell system which is provided with the hydrogen generator. Solution According to one embodiment of the present invention, there is provided a catalyst which is used for the purpose of generating hydrogen from a borohydride salt and water, the catalyst containing a metal oxide as a main component and a metal boride which is supported by the metal oxide.

MEMBRANE HUMIDIFIER FOR FUEL CELL

NºPublicación:  WO2025259089A1 18/12/2025
Solicitante: 
KOLON IND INC [KR]
\uCF54\uC624\uB871\uC778\uB354\uC2A4\uD2B8\uB9AC \uC8FC\uC2DD\uD68C\uC0AC
WO_2025259089_A1

Resumen de: WO2025259089A1

Provided is a membrane humidifier for a fuel cell, including a housing comprising: a middle case having opposite open ends; a cap case coupled to the opposite ends of the middle case; and an inner case which is disposed in a space formed by the middle case and the cap case, and accommodates a hollow fiber membrane bundle, wherein the housing contains a polymer material and an antioxidant material that removes peroxide and/or hydroxyl radicals.

Brennstoffzellensystem und Verfahren zum Betreiben eines Brennstoffzellensystems

NºPublicación:  DE102024205575A1 18/12/2025
Solicitante: 
BOSCH GMBH ROBERT [DE]
Robert Bosch Gesellschaft mit beschr\u00E4nkter Haftung

Resumen de: DE102024205575A1

Die vorgestellte Erfindung betrifft ein Verfahren (100) zum Betreiben eines Brennstoffzellensystems (300).Das Verfahren (100) umfasst:- Ermitteln (101) eines Drucks in einem Anodensubsystem (307) des Brennstoffzellensystems (300),- Ermitteln (103) eines von einem Brennstoffzellenstapel (301) des Brennstoffzellensystems (300) bereitgestellten elektrischen Stroms,- Abgleichen (105) des ermittelten Drucks und des ermittelten elektrischen Stroms mit einem Kennfeld (200),wobei das Kennfeld (200) einen zulässigen Bereich (201) umfasst, der durch einen Sperrbereich (203) begrenzt wird,wobei der Sperrbereich (203) dynamisch in Abhängigkeit einer Temperatur des Brennstoffzellenstapels (301) bestimmt wird, undwobei für den Fall, dass der in dem Anodensubsystem (307) anliegende Druck und/oder der durch den Brennstoffzellenstapel (301) bereitgestellte elektrische Strom außerhalb des zulässigen Bereichs (201) liegen, das Brennstoffzellensystem (300) derart eingestellt wird, dass der in dem Anodensubsystem (307) anliegende Druck und/oder der durch den Brennstoffzellenstapel (301) bereitgestellte elektrische Strom zurück in den zulässigen Bereich (201) wandern.

Antriebseinrichtung für ein Kraftfahrzeug, insbesondere für einen Kraftwagen, sowie Kraftfahrzeug

NºPublicación:  DE102024116816A1 18/12/2025
Solicitante: 
BAYERISCHE MOTOREN WERKE AG [DE]
Bayerische Motoren Werke Aktiengesellschaft

Resumen de: DE102024116816A1

Die Erfindung betrifft eine Antriebseinrichtung (1) für ein Kraftfahrzeug, mit wenigstens einem mit einem Brennstoff und mit Luft versorgbaren Energiewandler (2), mit einem von der Luft durchströmbaren Einlasstrakt (4), mittels welchem die den Einlasstrakt (4) durchströmende Luft dem Energiewandler (2) zuführbar ist, mit einem in dem Einlasstrakt (4) angeordneten Verdichter (6), welcher ein Verdichterrad (7), mittels welchem die den Einlasstrakt (4) durchströmende Luft zu verdichten ist, und einen stromauf des Verdichterrads (7) angeordneten Eintrittsbereich (10) aufweist, über welchen die Luft dem Verdichterrad (7) zuführbar ist, und mit einer Drallerzeugungseinrichtung (11), welche eine stromauf des Verdichterrads (7) in den Eintrittsbereich (10) mündende und von einem Gas durchströmbare Kanalanordnung (12) aufweist, mittels welcher das die Kanalanordnung (12) durchströmende Gas stromauf des Verdichterrads (7) derart in den Eintrittsbereich (10) einleitbar ist, dass das aus der Kanalanordnung (12) ausströmende und dadurch in den Eintrittsbereich (10) einströmende Gas eine drallförmige Strömung der Luft bewirkt.

Brennstoffzellensystem

NºPublicación:  DE102024116577A1 18/12/2025
Solicitante: 
CELLCENTRIC GMBH & CO KG [DE]
cellcentric GmbH & Co. KG

Resumen de: DE102024116577A1

Brennstoffzellensystem (100, 200), aufweisend: Ein Brennstoffzellenstapel (110) mit einer Mehrzahl von Brennstoffzellen (300), die jeweils eine erste Elektrode mit einer ersten Polung und eine zweite Elektrode mit einer zur ersten Elektrode unterschiedlichen zweiten Polung aufweisen, wobei die ersten Elektroden jeweils elektrisch mit den zweiten Elektroden verbunden sind; wobei eine der ersten Elektroden als erste Abschluss-Elektrode (320) und eine der zweiten Elektroden als zweite Abschluss-Elektrode (330) des Brennstoffzellenstapels (110) ausgebildet ist, wobei der Brennstoffzellenstapel (110) zwischen der ersten Abschluss-Elektrode (320) und der zweiten Abschluss-Elektrode (330) angeordnet ist; eine Wasserstoffzufuhr-Leitung (120) durch die Wasserstoff mit einer ersten Konditionierung den ersten Elektroden zugeführt werden kann; eine Luftzufuhr-Leitung (135) durch die Luft den zweiten Elektroden zugeführt werden kann; wobei die Wasserstoffzufuhr-Leitung (120) einen ersten Anschluss (160) aufweist, durch welchen den ersten Elektroden Wasserstoff mit einer zweiten Konditionierung oder Stickstoff mit einer vorgegebenen Stickstoff-Konditionierung zugeführt werden kann; wobei die Luftzufuhr-Leitung (135) einen zweiten Anschluss (170) aufweist, durch welchen den zweiten Elektroden Wasserstoff mit der zweiten Konditionierung oder Stickstoff mit der vorgegebenen Stickstoff-Konditionierung zugeführt werden kann; eine Gleichspannungseinrichtung (190), die mit der ersten Abschlus

STACK, HOT MODULE, AND HYDROGEN PRODUCTION DEVICE

NºPublicación:  WO2025258318A1 18/12/2025
Solicitante: 
NITERRA CO LTD [JP]
\u65E5\u672C\u7279\u6B8A\u9676\u696D\u682A\u5F0F\u4F1A\u793E
WO_2025258318_A1

Resumen de: WO2025258318A1

Provided are: a stack (10, 80) with which it is possible to ensure a flow of gas between a passage and a cell; a hot module (71); and a hydrogen production device (70). This stack comprises: cells (30) including an electrolyte (31) that isolates a fuel electrode (32) and an air electrode (33) from each other in the thickness direction; first separators (27) fixed to the cells; inter-connectors (34) in contact with the air electrodes; second separators (29) fixed to the inter-connectors; electrically insulating frames (28) disposed between the first separators and the second separators; and gas passages (24, 25) extending in the thickness direction of the first separators, the frames, and the second separators. The passages are connected to spaces (37) between the first separators and the second separators. The stack also comprises insulators (50) disposed between the passages and the cells within the spaces. The spaces in which the insulators are disposed each include a gas passage part (52) through which gas passes between the passages and the cells.

SEPARATOR AND SEPARATOR STRUCTURE

NºPublicación:  WO2025258975A1 18/12/2025
Solicitante: 
HANWHA SOLUTIONS CORP [KR]
\uD55C\uD654\uC194\uB8E8\uC158 \uC8FC\uC2DD\uD68C\uC0AC
WO_2025258975_A1

Resumen de: WO2025258975A1

The present invention provides a separator which has a reaction portion formed on at least one surface and is provided with a protrusion portion along an edge of the reaction portion.

ADDITIVE FOR POLYMER ELECTROLYTE MEMBRANE, POLYMER ELECTROLYTE MEMBRANE, MEMBRANE-ELECTRODE ASSEMBLY, AND FUEL CELL

NºPublicación:  WO2025258760A1 18/12/2025
Solicitante: 
KOLON IND INC [KR]
\uCF54\uC624\uB871\uC778\uB354\uC2A4\uD2B8\uB9AC \uC8FC\uC2DD\uD68C\uC0AC
WO_2025258760_A1

Resumen de: WO2025258760A1

Provided are an additive for a polymer electrolyte membrane, a polymer electrolyte membrane, a membrane-electrode assembly, and a fuel cell, wherein the additive for a polymer electrolyte membrane comprises a complex comprising a transition metal or a transition metal compound and a flavonoid compound, wherein the transition metal and the transition metal of the transition metal compound include at least one selected from cerium (Ce), manganese (Mn), cobalt (Co), chromium (Cr), iron (Fe), copper (Cu), and nickel (Ni).

POROUS METAL BODY SHEET, FUEL CELL, AND HYDROGEN PRODUCTION APPARATUS

NºPublicación:  WO2025257961A1 18/12/2025
Solicitante: 
SUMITOMO ELECTRIC IND LTD [JP]
\u4F4F\u53CB\u96FB\u6C17\u5DE5\u696D\u682A\u5F0F\u4F1A\u793E
WO_2025257961_A1

Resumen de: WO2025257961A1

This porous metal body sheet is formed of a porous metal body having a skeleton assuming a three-dimensional network structure. The porous metal body sheet has a first main surface and a second main surface on the opposite side to the first main surface. The first main surface includes a first inclined peripheral edge region, a second inclined peripheral edge region opposite to the first inclined peripheral edge region, and a central region between the first inclined peripheral edge region and the second inclined peripheral edge region. The first inclined peripheral edge region and the second inclined peripheral edge region are set apart from each other in a first direction. The first inclined peripheral edge region and the second inclined peripheral edge region each extend along a second direction intersecting the first direction, and are inclined so as to approach the second main surface as the distance from the central region increases in the first direction.

POROUS METAL SHEET, FUEL CELL, AND HYDROGEN PRODUCTION APPARATUS

NºPublicación:  WO2025257962A1 18/12/2025
Solicitante: 
SUMITOMO ELECTRIC IND LTD [JP]
\u4F4F\u53CB\u96FB\u6C17\u5DE5\u696D\u682A\u5F0F\u4F1A\u793E
WO_2025257962_A1

Resumen de: WO2025257962A1

This porous metal sheet is formed of a porous metal having a skeleton with a three-dimensional network structure. The porous metal sheet has a main surface in which a plurality of grooves are formed. An upper chamfer is formed on the upper corner of each of the plurality of grooves. A lower chamfer is formed on the lower corner of each of the plurality of grooves.

SYSTEM UND VERFAHREN ZUR DRUCKMINDERUNG EINES KRAFTFAHRZEUG-BRENNSTOFFSPEICHERS

NºPublicación:  DE102024205522A1 18/12/2025
Solicitante: 
STELLANTIS AUTO SAS [FR]
STELLANTIS AUTO SAS

Resumen de: DE102024205522A1

Die vorliegende Entwicklung betrifft ein Verfahren und ein System (8) zur Druckregulierung eines Kraftfahrzeug-Brennstoffspeichers (22), umfassend:- den Brennstoffspeicher (22), welcher zumindest einen Tank (11, 12) zur Aufnahme und Speicherung eines unter Druck stehenden Brennstoffs aufweist,- eine regelbare Brennstoffzufuhr (15), mittels welcher Brennstoff aus dem Tank (11, 12) zumindest einem Verbraucher (21, 23) zuführbar ist,- einen mit dem Tank (11, 12) gekoppelten Sensor (17, 18) zur Messung des Drucks im Inneren des Tanks (11, 12),- eine elektronische Steuerung (40), welche mit dem Sensor (17, 18) und mit der Brennstoffzufuhr (15) gekoppelt und dazu ausgestaltet ist, bei Erreichen oder Überschreiten eines vorgegebenen Maximaldrucks (80) im Tank (11, 12) zur Druckminderung im Tank (11, 12) dem zumindest einen Verbraucher (21, 23) Brennstoff zuzuführen.

Verfahren und Steuereinheit zum Steuern eines Brennstoffzellenkühlsystems eines mit einer Brennstoffzelle angetriebenen Fahrzeugs sowie Brennstoffzellensystem und das Brennstoffzellensystem aufweisendes Fahrzeug

NºPublicación:  DE102024205601A1 18/12/2025
Solicitante: 
STELLANTIS AUTO SAS [FR]
STELLANTIS AUTO SAS

Resumen de: DE102024205601A1

Ein Verfahren zum Steuern eines Brennstoffzellenkühlsystems eines mit einer Brennstoffzelle angetriebenen Fahrzeugs wird vorgeschlagen. Das Brennstoffzellenkühlsystem umfasst einen als Wärmesenke fungierenden Kühler, einen Kühlmittelkreislauf mit einem Kühler-Zweig und einen Kühler-Bypass-Zweig sowie ein steuerbares Kühlmittelmischventil zum Steuern eines Kühlmittelstromverhältnisses zwischen dem Kühler-Zweig und dem Kühler-Bypass-Zweig. Das Verfahren (100) umfasst Erfassen (110) eines aktuellen thermischen Systemstatus des Brennstoffzellenkühlsystems zum Ermitteln einer erforderlichen Anpassung einer Leistungsanforderung und wenigstens einer Soll-Temperatur des Brennstoffzellenkühlsystems. Das Verfahren umfasst ferner das Anpassen (120) einer Leistungsanforderung an die Brennstoffzelle wenigstens teilweise basierend auf dem erfassten aktuellen thermischen Systemstatus des Brennstoffzellenkühlsystems und Anpassen (130) wenigstens einer Soll-Temperatur des Brennstoffzellenkühlsystems wenigstens teilweise basierend auf dem erfassten aktuellen thermischen Systemstatus des Brennstoffzellenkühlsystems.

Verfahren zum Betreiben eines Brennstoffzellensystems, Steuergerät

NºPublicación:  DE102024205581A1 18/12/2025
Solicitante: 
BOSCH GMBH ROBERT [DE]
Robert Bosch Gesellschaft mit beschr\u00E4nkter Haftung

Resumen de: DE102024205581A1

Die Erfindung betrifft ein Verfahren zum Betreiben eines Brennstoffzellensystems (1), umfassend einen Brennstoffzellenstapel (2) mit einem Anodenbereich (2.1) und einem Kathodenbereich (2.2) sowie ein Luftsystem (3) zur Versorgung des Kathodenbereichs (2.2) mit Luft, wobei im Normalbetrieb dem Kathodenbereich (2.2) Luft über einen Zuluftpfad (4) des Luftsystems (3) zugeführt und aus dem Kathodenbereich (2.2) austretende Luft bzw. Abluft über einen Abluftpfad (5) des Luftsystems (3) abgeführt wird und wobei im Abstellfall ein im Kathodenbereich (2.2) vorhandenes Luftvolumen mit Hilfe von Abstellventilen (6, 7) eingesperrt und zusammen mit im Anodenbereich (2.1) vorhandenem Wasserstoff in einer elektrochemischen Reaktion in elektrischen Strom, Wärme und Wasser gewandelt wird, um vor dem Abstellen des Brennstoffzellensystems (1) die im Kathodenbereich (2.2) vorhandene Sauerstoffmenge zu reduzieren. Erfindungsgemäß werden bei oder nach dem Schließen der Absperrventile (6, 7) folgende Schritte zur Detektion einer Undichtigkeit eines Absperrventils (6, 7) ausgeführt:a) Ermitteln der Sauerstoffmenge im eingesperrten Luftvolumen,b) Bestimmen anhand der in Schritt a) ermittelten Sauerstoffmenge die für die elektrochemische Reaktion erforderliche Ladungsmenge bei dichten Absperrventilen (6, 7),c) Bestimmen der tatsächlich benötigten Ladungsmenge durch Messen und zeitliche Integration des erzeugten elektrischen Stroms undd) Vergleichen der in Schritt b) und c) bestimmten Lad

BIPOLAR FRAME PLATE ASSEMBLY AND VANADIUM REDOX FLOW BATTERY STACK

NºPublicación:  WO2025256198A1 18/12/2025
Solicitante: 
GUIZHOU ZHIXI TECH CO LTD [CN]
\u8D35\u5DDE\u5FD7\u559C\u79D1\u6280\u6709\u9650\u516C\u53F8
WO_2025256198_A1

Resumen de: WO2025256198A1

The present application provides a bipolar frame plate assembly and a vanadium redox flow battery stack. The bipolar frame plate assembly comprises a bipolar frame, a bipolar plate, and a pressing member; the bipolar frame is provided with a first recessed area; a through-slot is formed in the first recessed area; the through-slot passes through the bipolar frame; the bipolar plate is arranged in the first recessed area; the bipolar plate covers the through-slot and seals the through-slot; and the pressing member is connected to the bipolar frame and the bipolar plate, separately, so as to fix the bipolar plate in the first recessed area. By arranging the first recessed area on the bipolar frame, a stable mounting position is provided for the bipolar plate, so that the bipolar plate can be firmly fixed on the bipolar frame. By forming in the first recessed area the through-slot passing through the bipolar frame, and fixing the bipolar plate in the first recessed area by means of the pressing member, the bipolar frame plate assembly can be formed into a whole, solving the problem of electrolyte leakage, ensuring a good battery capacity, preventing the leaked electrolyte from corroding a battery system, and avoiding environmental pollution caused by electrolyte leakage.

TERNARY PLATINUM-BASED ALLOY CATALYST, AND PREPARATION METHOD THEREFOR AND USE THEREOF

NºPublicación:  WO2025255961A1 18/12/2025
Solicitante: 
GEM CO LTD [CN]
\u683C\u6797\u7F8E\u80A1\u4EFD\u6709\u9650\u516C\u53F8
WO_2025255961_A1

Resumen de: WO2025255961A1

A ternary platinum-based alloy catalyst, and a preparation method therefor and the use thereof. The ternary platinum-based alloy catalyst comprises a carrier and active particles loaded in the carrier, wherein the ternary platinum-based alloy catalyst is doped with non-metal atoms, which comprise N atoms and/or P atoms; and the active particles comprise a ternary platinum-based alloy material, the constituent elements of which comprise Pt, M1 and M2, M1 and M2 being different non-noble metal elements. By means of the synergistic cooperation between the non-metal atoms and the elements of platinum, M1 and M2 in the ternary platinum-based alloy catalyst, the dissolution of the metal is effectively inhibited, the anchoring effect on nanoparticles is enhanced, the migration and agglomeration effects of the nanoparticles are weakened, the adjustment of the particle size of the platinum-based catalyst is facilitated, and the activity and stability of the catalyst in a cathode of a fuel cell are greatly improved.

ADVANCED DRY HYDROGEN MEMBRANE FUEL CELL

NºPublicación:  WO2025255616A1 18/12/2025
Solicitante: 
GOMEZ RODOLFO ANTONIO M [AU]
GOMEZ, Rodolfo Antonio M
WO_2025255616_A1

Resumen de: WO2025255616A1

A fuel cell is disclosed. The fuel cell comprises at least one anode cell housing an anode electrode wherein the anode electrode is doped with an alkali dopant and at least one cathode cell housing a cathode electrode wherein the cathode electrode is doped with an acid dopant. The fuel cell is a dry fuel cell.

FUEL CELL SYSTEM AND REGENERATION METHOD

NºPublicación:  WO2025257277A1 18/12/2025
Solicitante: 
CELLCENTRIC GMBH & CO KG [DE]
CELLCENTRIC GMBH & CO. KG
WO_2025257277_A1

Resumen de: WO2025257277A1

The invention relates to a fuel cell system (100, 200), comprising: a fuel cell stack (110) having a plurality of fuel cells (300), each fuel cell having a first electrode with a first polarity and a second electrode with a second polarity, which differs from that of the first electrode, the first electrodes being electrically connected to the second electrodes in each case, one of the first electrodes being in the form of a first terminating electrode (320) and one of the second electrodes being in the form of a second terminating electrode (330) of the fuel cell stack (110), and the fuel cell stack (110) being situated between the first terminating electrode (320) and the second terminating electrode (330); a hydrogen supply line (120) through which hydrogen which has been subjected to a first conditioning process can be supplied to the first electrodes; and an air supply line (135) through which air can be supplied to the second electrodes. The hydrogen supply line (120) has a first connection (160) through which hydrogen which has been subjected to a second conditioning process or nitrogen which has been subjected to a specified nitrogen-conditioning process can be supplied to the first electrodes, and the air supply line (135) has a second connection (170) through which hydrogen which has been subjected to the second conditioning process or nitrogen which has been subjected to the specified nitrogen-conditioning process can be supplied to the second electrodes. The fuel

FUEL CELL CARBON CAPTURE AND FLUID PRODUCTION SYSTEM AND METHOD

NºPublicación:  WO2025257146A1 18/12/2025
Solicitante: 
TYCO FIRE & SECURITY GMBH [CH]
TYCO FIRE & SECURITY GMBH
WO_2025257146_A1

Resumen de: WO2025257146A1

A system includes a fuel cell comprising an anode, a cathode, and an electrolyte configured to enable ionic movement between the anode and the cathode in response to a fuel and an oxidizing agent being received by the fuel cell thereby producing electricity, an anode exhaust gas, and a cathode exhaust gas. The system also includes an anode exhaust gas processing assembly configured to produce, by way of the anode exhaust gas, a carbon dioxide in a liquid form. The system also includes a cathode exhaust gas processing assembly configured to produce, by way of the cathode exhaust gas, a heated flow of water or steam, a chilled flow of water, or both.

ELECTROCHEMICAL DEVICE, ASSEMBLY COMPRISING A PLURALITY OF ELECTROCHEMICAL DEVICES, MOTOR VEHICLE AND METHOD FOR ASSEMBLING THE ELECTROCHEMICAL DEVICE

NºPublicación:  WO2025257283A1 18/12/2025
Solicitante: 
SYMBIO FRANCE [FR]
SYMBIO FRANCE
WO_2025257283_A1

Resumen de: WO2025257283A1

The invention relates to an electrochemical device (1) comprising a solid structure (5) that comprises: - a plurality of electrochemical cells (7) forming a block (9); - end plates (11) placed at both ends of the block (9) in the direction of stacking of the cells; - mechanical connection members (13) that urge the end plates (11) towards each other in the direction of stacking (E); the electrochemical device (1) further comprising a first external header (33) pressed against the first main face (17) of the block (9) and in fluid communication with the flow passages (15) of each electrochemical cell (7), wherein the first header (33) comprises first stops (35) that co-operate with the first and/or second side faces (21, 23) of the block (9) and/or with the mechanical connection members (13) and define the position of the first external header (33) on the first main face (17) in a transverse direction (T) perpendicular to the direction of stacking (E).

Verfahren zum Betreiben eines Anodensubsystems, Steuergerät

NºPublicación:  DE102024205586A1 18/12/2025
Solicitante: 
BOSCH GMBH ROBERT [DE]
Robert Bosch Gesellschaft mit beschr\u00E4nkter Haftung

Resumen de: DE102024205586A1

Die Erfindung betrifft ein Verfahren zum Betreiben eines Anodensubsystems (1), bei dem ein Anodengas über einen Anodenkreis (2) rezirkuliert wird und im Anodengas enthaltenes Wasser mit Hilfe eines in den Anodenkreis (2) integrierten Wasserabscheiders (3) vom Anodengas getrennt und in einem Behälter (4) des Wasserabscheiders (3) gesammelt wird, wobei abhängig vom Füllstand im Behälter (4), der mittels eines Füllstandssensors (5) erfasst wird, der Behälter (4) durch Öffnen eines Ventils (6) entleert wird, und wobei mit Hilfe eines dem Ventil (6) vorgeschalteten Filters (7) vom Wasser mitgeführte Schmutzpartikel entfernt werden. Erfindungsgemäß wird zur Diagnose des Beladungszustands des Filters (7) die Entleerungsgeschwindigkeit beim Entleeren des Behälters (4) erfasst und mit einem Referenzwert verglichen.Die Erfindung betrifft ferner ein Steuergerät für ein Brennstoffzellensystem (10).

Elektrochemische Einheit und mehrere elektrochemische Einheiten umfassende elektrochemische Vorrichtung

NºPublicación:  DE102024117138A1 18/12/2025
Solicitante: 
EKPO FUEL CELL TECH GMBH [DE]
EKPO Fuel Cell Technologies GmbH

Resumen de: DE102024117138A1

Um eine elektrochemische Einheit für eine elektrochemische Vorrichtung, welche Folgendes umfasst:eine Membran-Elektroden-Anordnung, welche eine Membran, einen Verstärkungsrahmen und zwei Gasdiffusionslagen umfasst,wobei die Membran-Elektroden-Anordnung einen elektrochemisch aktiven Bereich, einen Anbindungsbereich, in welchem der Verstärkungsrahmen an die Membran angebunden ist, einen Übergangsbereich zwischen dem elektrochemisch aktiven Bereich und dem Anbindungsbereich, in welchem der Abstand zwischen den Gasdiffusionslagen sich vergrößert, und einen Außenbereich, welcher den Anbindungsbereich umgibt, aufweist, undeine Bipolarplatte,wobei ein Strömungsfeld der Bipolarplatte in einer quer zu einer Hauptströmungsrichtung und senkrecht zu einer Stapelrichtung verlaufenden Querrichtung durch einen Randkanal begrenzt wird,wobei die Bipolarplatte mit einer längs ihres äußeren Randes verlaufenden Dichtsicke versehen ist undwobei die Bipolarplatte zwischen der Dichtsicke und dem Randkanal einen Abstützbereich aufweist, an welchem der Anbindungsbereich der Membran-Elektroden-Anordnung sich abstützt,zu schaffen, bei welcher der von der Bipolarplatte der elektrochemischen Einheit benötigte Bauraum verkleinert ist, wird vorgeschlagen, dass der Randkanal sich direkt an den Abstützbereich anschließt, ohne eine zwischen dem Randkanal und dem Abstützbereich angeordnete Erhebung, welche über den Abstützbereich zu der Membran-Elektroden-Anordnung hin vorspringt.

POST HUMIDIFIER FUEL CELL STACK HUMIDIFICATION SYSTEM

NºPublicación:  WO2025259488A1 18/12/2025
Solicitante: 
CATERPILLAR INC [US]
CATERPILLAR INC
WO_2025259488_A1

Resumen de: WO2025259488A1

A method for controlling the humidity of a fuel cell stack air inlet (12, 112), a fuel cell system (8, 108) in which the method may be exercised, and a fuel cell system controller (160) adapted to execute the method in a fuel cell system (8, 108). The method for controlling the humidity includes detecting the humidity of air entering a fuel cell stack air inlet (12, 112) downstream a humidifier (16, 116), detecting the water level of a water reservoir (24, 124), and using the detected values to control the humidity of air entering the fuel cell stack (10, 110) by controlling a supply of water from the water reservoir (24, 124) to a spray nozzle (38, 138) downstream the humidifier (16, 116).

ION-CONDUCTING MEMBRANE

NºPublicación:  WO2025257571A1 18/12/2025
Solicitante: 
JOHNSON MATTHEY HYDROGEN TECH LIMITED [GB]
JOHNSON MATTHEY HYDROGEN TECHNOLOGIES LIMITED
WO_2025257571_A1

Resumen de: WO2025257571A1

The present invention provides an ion-conducting membrane comprising: (a) an ion-conducting polymer; and (b) a hydrogen radical scavenger.

PREPARATION OF ION EXCHANGE POLYMERS BASED ON POLYOLEFINS AND POLYCYCLOOLEFINS USING ACID CATALYST

NºPublicación:  US2025382429A1 18/12/2025
Solicitante: 
RENSSELAER POLYTECHNIC INST [US]
Rensselaer Polytechnic Institute
US_2025382429_PA

Resumen de: US2025382429A1

Ion exchange membranes for use in electrochemical energy conversion and storage applications include copolymers having a backbone produced from an olefin, such as ethylene, and a cyclic olefin, such as norbornene. Haloalkyl side chains with terminal halide groups are connected to the polymer backbone via Friedel-Crafts alkylation. The halide groups are then replaced with ionic groups via substitution. The ion exchange membrane material can then be cast or impregnated into a reinforcing mesh to form cation exchange membrane or anion exchange membranes. Rigidity of the ion exchange membranes can be controlled by varying the ratio of olefin to cyclic olefin in the polymer backbone.

PROCESS FOR PREPARING A GRAPHITIZED NANOPOROUS CARBON, THE SO-OBTAINED CARBON PARTICLES AND THE USE THEREOF AS HIGHLY STABLE SUPPORTS FOR ELECTROCHEMICAL PROCESSES

NºPublicación:  US2025382179A1 18/12/2025
Solicitante: 
STUDIENGESELLSCHAFT KOHLE GGMBH [DE]
Studiengesellschaft Kohle gGmbH
US_2025382179_PA

Resumen de: US2025382179A1

The present invention refers to a process for preparing a graphitized nanoporous carbon, the so-obtained carbon particles_and the use thereof as highly stable support for electrochemical processes.

IMPROVED METHODS FOR PREPARING N-METHYL ALANINE ESTERS OF MAYTANSINOL

NºPublicación:  US2025382307A1 18/12/2025
Solicitante: 
IMMUNOGEN INC [US]
IMMUNOGEN, INC
US_2025382307_A1

Resumen de: US2025382307A1

Disclosed is a method of preparing an amino acid ester of maytansinol by reacting maytansinol with an N-carboxyanhydride of an amino acid (NCA) in the presence of a proton sponge and a Lewis acid.

DME REFORMING SYSTEM FOR SMART FARM AND POWER PLANT

NºPublicación:  US2025382172A1 18/12/2025
Solicitante: 
BIO FRIENDS INC [KR]
BIO FRIENDS INC
US_2025382172_PA

Resumen de: US2025382172A1

The present invention relates to a dimethyl ether (DME) reforming system for a smart farm and power plant, and the purpose of the present invention is to provide a DME reforming system for a smart farm and power plant, which generates carbon dioxide and hydrogen using DME as a raw material, and supplies a fertilizer and electric energy to a smart farm, and which minimizes the generation of environmental pollutants, in particular, the generation of CO2 in a DME reforming process.

METAL MEMBER HAVING THREE-DIMENSIONAL REGULAR FRAMEWORK STRUCTURE, ELECTRODE HAVING THREE-DIMENSIONAL REGULAR FRAMEWORK, WATER ELECTROLYSIS DEVICE, AND FUEL CELL

NºPublicación:  US2025382204A1 18/12/2025
Solicitante: 
MITSUBISHI MAT CORPORATION [JP]
NATIONAL UNIV CORPORATION YOKOHAMA NATIONAL UNIV [JP]
MITSUBISHI MATERIALS CORPORATION,
NATIONAL UNIVERSITY CORPORATION YOKOHAMA NATIONAL UNIVERSITY
US_2025382204_PA

Resumen de: US2025382204A1

This metal member is a metal member having a three-dimensional regular framework structure with a porosity in a range of 50% or more and 95% or less, wherein the three-dimensional regular framework structure has a framework and a plurality of pores extending in a first direction, in a cross section perpendicular to the first direction, pore rows in which the pores and the frameworks are alternately arranged are periodically laminated to form a lamination structure. In addition, the electrode has a well-shaped sheet layer having a plurality of through-holes in a thickness direction, the porosity of the well-shaped sheet layer is in a range of 20% or more and 70% or less, and the thickness of the well-shaped sheet layer is in a range of 10 μm or more and 500 μm or less.

NAPHTHALENE-TYPE COMPOUND AND PREPARATION METHOD THEREFORE AND USE THEREFORE

NºPublicación:  US2025382258A1 18/12/2025
Solicitante: 
DALIAN INST OF CHEMICAL PHYSICS CHINESE ACADEMY OF SCIENCES [CN]
DALIAN INSTITUTE OF CHEMICAL PHYSICS, CHINESE ACADEMY OF SCIENCES
US_2025382258_PA

Resumen de: US2025382258A1

A naphthalene-type compound, preparation method therefore and use therefore are provided. The naphthalene-type compound has a molecular structure substituted with polyhydroxyl, polybenzylamine, and quaternary ammonium or multiple quaternary ammonium functional groups, and compared with a raw material, the naphthalene-type compound has greatly improved water solubility in an acidic aqueous solution. An electrochemical reaction has low raw material costs and a high reaction yield, is carried out under a normal temperature and pressure condition without adding additional catalysts, and is carried out under air conditions without inert gas protection.

POWER SINK CONTROL SYSTEM FOR A VEHICLE

NºPublicación:  US2025381888A1 18/12/2025
Solicitante: 
GM GLOBAL TECH OPERATIONS LLC [US]
GM Global Technology Operations LLC
US_2025381888_PA

Resumen de: US2025381888A1

A control system for a vehicle includes data processing hardware and memory hardware in communication with the data processing hardware. The memory hardware stores instructions that when executed on the data processing hardware cause the data processing hardware to perform operations. The operations include receiving, at a propulsion controller, power generation, comparing, via the propulsion controller, battery data with a state of charge threshold, and executing, based on the comparison of the battery data, a power sink protocol including at least one mode control via a fuel cell system. The operations also include generating, based on the at least one mode control, at least one of a compressor command and a valve command via an airflow system and regulating, via the at least one generated compressor command and the valve command, an airflow of the airflow system.

VEHICLE BODY STRUCTURE

NºPublicación:  US2025381857A1 18/12/2025
Solicitante: 
HYUNDAI MOTOR COMPANY [KR]
KIA CORP [KR]
Hyundai Motor Company,
Kia Corporation
US_2025381857_PA

Resumen de: US2025381857A1

An embodiment vehicle body includes a center floor assembly, a side sill disposed along a front-rear direction of the vehicle body on both sides of the center floor assembly in a vehicle width direction and connected to a front body assembly, a fuel cell stack mounting apparatus disposed at a front portion of the center floor assembly and configured to position fuel cell stacks at a lower portion of the center floor assembly, and a hydrogen tank mounting apparatus disposed at a rear of the center floor assembly and configured to position hydrogen tanks at the lower portion of the center floor assembly.

METHOD, APPARATUS AND SYSTEM FOR CAPTURING CARBON USING FUEL CELL

NºPublicación:  US2025385345A1 18/12/2025
Solicitante: 
CARBON ENERGY INC [KR]
CARBON ENERGY INC
US_2025385345_PA

Resumen de: US2025385345A1

In the present disclosure, a method, an apparatus, and a system for collecting carbon using a fuel cell principle are disclosed. More specifically, the carbon capture device may comprise an air cartridge in which a gas including a carbon component is introduced; a fuel cartridge in which a fuel is injected; a fuel cell stack; a fuel supply line for supplying the fuel between the fuel cartridge and the fuel cell stack; and a controller, wherein the fuel cell stack may include: an anode unit including a fuel electrode for performing an oxidation reaction of the fuel supplied from the fuel supply line; a cathode unit including an air electrode for performing a reduction reaction of the gas introduced from the air cartridge; and an electrolyte unit including an electrolyte for transferring metal ions generated by the oxidation reaction of the fuel between the anode unit and the cathode unit.

SAFETY ELEMENT, CLEAN AIR DUCT AND CATHODE AIR FILTER OF FUEL CELL SYSTEM

NºPublicación:  US2025385287A1 18/12/2025
Solicitante: 
MANN HUMMEL GMBH [DE]
MANN+HUMMEL GmbH
US_2025385287_PA

Resumen de: US2025385287A1

A safety element includes a housing, and a filler material comprising a superadsorber and/or an HCO3− ion exchange material disposed in a first segment of the housing and configured to remove acidic or non-acidic water, the filler material having a volume depending on an interaction with water when exposed to water or not exposed to water.

ELECTRODE LAYER FOR A HIGH-TEMPERATURE POLYMER ELECTROLYTE MEMBRANE FUEL CELL INCLUDING A POLYMER BINDER

NºPublicación:  US2025385273A1 18/12/2025
Solicitante: 
HYUNDAI MOTOR COMPANY [KR]
KIA CORP [KR]
INDUSTRY ACADEMIC COOPERATION FOUNDATION GYEONGSANG NATIONAL UNIV [KR]
HYUNDAI MOTOR COMPANY,
KIA CORPORATION,
INDUSTRY-ACADEMIC COOPERATION FOUNDATION GYEONGSANG NATIONAL UNIVERSITY
US_2025385273_A1

Resumen de: US2025385273A1

An electrode layer for a high-temperature polymer electrolyte membrane fuel cell includes a polymer binder having a new structure, in which a phosphate group is introduced into the end of the side chain of a branched polymer binder. The binder itself can exhibit ion conduction properties and can have excellent chemical stability, excellent interfacial bonding properties, and high electrochemical properties.

METHOD AND APPARATUS FOR PRODUCING MEMBRANE ELECTRODE ASSEMBLY WITH SUB-GASKET

NºPublicación:  US2025385281A1 18/12/2025
Solicitante: 
ROBERT BOSCH GMBH [DE]
Robert Bosch GmbH
US_2025385281_PA

Resumen de: US2025385281A1

To enhance efficiency of a process for producing a membrane electrode assembly (3) with a sub-gasket (5).A method for producing a membrane electrode assembly (3) with a sub-gasket (5) includes a step of stacking the sub-gasket (5) on the membrane electrode assembly (3) via an adhesive layer (6), and a step of heating and pressurizing, with a thermocompression member (101, 102), a stacked body of the membrane electrode assembly (3), the adhesive layer (6), and the sub-gasket (5) to join the membrane electrode assembly (3) and the sub-gasket (5), the production method further including a step of preheating, with a heating device (107, 108), the membrane electrode assembly (3) on which the adhesive layer (6) is stacked or the sub-gasket (5) on which the adhesive layer (6) is stacked, before heating with the thermocompression member (101, 102).

FUEL CELL DURABILITY AND VALIDATION MODULE TEST STAND

NºPublicación:  US2025385284A1 18/12/2025
Solicitante: 
GM GLOBAL TECH OPERATIONS LLC [US]
GM Global Technology Operations LLC
US_2025385284_PA

Resumen de: US2025385284A1

A test stand for a fuel cell module includes a power supply system, a fuel supply system, an exhaust system, and a cooling system. The power supply system includes a direct current (DC) generated from a fuel cell stack, the DC powering a load electrically connected to the fuel cell module, the fuel cell stack responsive to receiving a fuel and generating an exhaust. The fuel supply system includes a mass flow meter and provides the fuel from a remote fuel source, through at least one adjustable reservoir, to the fuel cell stack at an adjustable pressure. The exhaust system includes a collection device and is operable to receive the exhaust from the fuel cell stack. The cooling system is operable to circulate a coolant and includes a first heat exchanger and a second heat exchanger in parallel with one another.

FUEL CELL STRUCTURE WITH REINFORCEMENT FOR ABSORBING LATERAL FORCES

NºPublicación:  US2025385276A1 18/12/2025
Solicitante: 
AEROSTACK GMBH [DE]
Aerostack GmbH
US_2025385276_PA

Resumen de: US2025385276A1

What is described is a fuel cell structure (100) having a first fuel cell (110a) and a second fuel cell (110b), which are stacked one on top of the other in a longitudinal direction (112) of the fuel cell structure (100). The first fuel cell (110a) and the second fuel cell (110b) contain a first plate (116), a second plate (118), an interlayer (120) and an elastic material (130). The interlayer (120) is arranged between the first plate (116) and the second plate (118). The elastic material (130) is arranged in the form of an electrical insulator in a peripheral region (140) of the fuel cell (110a, 110b) between the first plate (116) and the second plate (118). The first plate (116) and/or the second plate (118) contains a curved portion (150) in the peripheral region (140). The elastic material (130) bears against the curved portion (150), in order to conduct a lateral force acting in a transverse direction (114) of the fuel cell structure onto the curved portion (150).

DEVICE AND METHOD FOR DETERMINING A STATE IN A STACK OF FUEL CELLS OR ELECTROLYSIS CELLS OR IN A FUEL CELL OR ELECTROLYSIS CELL

NºPublicación:  US2025383403A1 18/12/2025
Solicitante: 
ROBERT BOSCH GMBH [DE]
Robert Bosch GmbH
JP_2025525388_PA

Resumen de: US2025383403A1

Device and method for determining a state (100) in a stack of fuel cells or electrolysis cells, or in a fuel cell or electrolysis cell, wherein membrane electrode unit and plates are provided, with a membrane electrode unit being arranged between each, wherein with a first model (102) inflows of process media are modeled from a periphery and outflows of a process product into the periphery as well as electrical input and output variables, wherein segments of the plates are modeled with a second model (104), wherein, with a third model (106), the membrane electrode unit or segments of the membrane electrode unit are modeled, wherein the first model (102) and the second model (104) have at least one coupling variable (108, 110), wherein the second model (104) and the third model (106) are coupled segmentally via at least one coupling variable (112,114), wherein at least one input variable of the first model (102) is specified, wherein the state (100) is determined from the at least one input variable, the first model (102), the second model (104) and the third model (106).

THERMAL ENERGY STORAGE SYSTEM WITH STEAM GENERATION SYSTEM INCLUDING FLOW CONTROL AND ENERGY COGENERATION

NºPublicación:  US2025382898A1 18/12/2025
Solicitante: 
RONDO ENERGY INC [US]
Rondo Energy, Inc
US_2025179941_PA

Resumen de: US2025382898A1

An energy storage system converts variable renewable electricity (VRE) to continuous heat at over 1000° C. Intermittent electrical energy heats a solid medium. Heat from the solid medium is delivered continuously on demand. An array of bricks incorporating internal radiation cavities is directly heated by thermal radiation. The cavities facilitate rapid, uniform heating via reradiation. Heat delivery via flowing gas establishes a thermocline which maintains high outlet temperature throughout discharge. Gas flows through structured pathways within the array, delivering heat which may be used for processes including calcination, hydrogen electrolysis, steam generation, and thermal power generation and cogeneration. Groups of thermal storage arrays may be controlled and operated at high temperatures without thermal runaway via deep-discharge sequencing. Forecast-based control enables continuous, year-round heat supply using current and advance information of weather and VRE availability. High-voltage DC power conversion and distribution circuitry improves the efficiency of VRE power transfer into the system.

ALTERNATIVE ENERGY SYSTEMS FOR FOOD CARTS

NºPublicación:  US2025385523A1 18/12/2025
Solicitante: 
YOKOO TAKEHIRO [US]
YOKOO JULLIAN [US]
Yokoo Takehiro,
Yokoo Jullian

Resumen de: US2025385523A1

Systems and methods for providing power to food carts using solar energy, battery storage, and hydrogen fuel cell energy. Systems comprise a plurality of solar panels arranged on a food cart, a battery system disposed in a basement, and a controller configured to monitor and control the power flow between the solar panels, the battery system, and the food cart, where the control system determines when hydrogen fuel cell energy is needed.

ELECTRICALLY CONDUCTIVE MEMBER, ELECTROCHEMICAL CELL, ELECTROCHEMICAL CELL DEVICE, MODULE, AND MODULE HOUSING DEVICE

NºPublicación:  US2025385275A1 18/12/2025
Solicitante: 
KYOCERA CORP [JP]
KYOCERA CORPORATION
WO_2024004361_PA

Resumen de: US2025385275A1

An electrically conductive member includes a base member and a polycrystalline film. The base member contains chromium. The polycrystalline film includes a plurality of chromium oxide particles and a grain boundary phase located among the plurality of chromium oxide particles, and is located on the base member. The polycrystalline film contains a first element having a first ionization energy and a free energy of formation of oxide per mole of oxygen that are smaller than those of chromium. The grain boundary phase has a content percentage of the first element that is higher than that of the plurality of chromium oxide particles.

FUEL CELLS AND ELECTROLYZER ELECTRODES CONTAINING NON-IONOMERIC BINDERS

NºPublicación:  US2025385272A1 18/12/2025
Solicitante: 
GM GLOBAL TECH OPERATIONS LLC [US]
GM Global Technology Operations LLC
CN_121123303_PA

Resumen de: US2025385272A1

An electrode of an electrochemical device includes a carbon-based support structure, an ionically conductive material dispersed on and within the support structure, a catalyst dispersed on and within the support structure, and a non-ionomeric hydrocarbon-based binder dispersed on the support structure. The ionically conductive material enables the transport of protons across the electrode, the catalyst promotes a chemical reaction of a fuel received at the electrode, and the binder retains the electrode. The electrode may be included in an electrochemical device, such as a fuel cell.

METHODS AND COMPOSITIONS FOR NANOSCALE SURFACE COATINGS FOR ENHANCING DURABILITY AND PERFORMANCE OF SOLID OXIDE CELLS

NºPublicación:  US2025385274A1 18/12/2025
Solicitante: 
WEST VIRGINIA UNIV BOARD OF GOVERNORS ON BEHALF OF WEST VIRGINIA UNIV [US]
West Virginia University Board of Governors on Behalf of West Virginia University
WO_2023200986_PA

Resumen de: US2025385274A1

In one aspect, the disclosure relates to SOC cells comprising a conformal nanolayer comprising PrOx on an oxygen electrode backbone, e.g., an LSM oxygen electrode. The disclosed SOC cells comprising a conformal nanolayer comprising PrOx on an oxygen electrode backbone are prepared using a disclosed Atomic Layer Deposition (ALD) coating method. The SOC cells comprising a conformal nanolayer comprising PrOx on an oxygen electrode backbone can further comprise an additional layer material, e.g., MnOx and/or CoOx, thereon or therein the conformal nanolayer comprising PrOx. The performance of the disclosed SOC cells is improved compared to baseline cells lacking the disclosed ALD coating on an oxygen electrode backbone, e.g., an LSM oxygen electrode. This abstract is intended as a scanning tool for purposes of searching in the particular art and is not intended to be limiting of the present disclosure.

POST HUMIDIFIER FUEL CELL STACK HUMIDIFICATION SYSTEM

NºPublicación:  US2025385286A1 18/12/2025
Solicitante: 
CATERPILLAR INC [US]
Caterpillar Inc

Resumen de: US2025385286A1

A method for controlling the humidity of a fuel cell stack air inlet, a fuel cell system in which the method may be exercised, and a fuel cell system controller adapted to execute the method in a fuel cell system. The method for controlling the humidity includes detecting the humidity of air entering a fuel cell stack air inlet downstream a humidifier, detecting the water level of a water reservoir, and using the detected values to control the humidity of air entering the fuel cell stack by controlling a supply of water from the water reservoir to a spray nozzle downstream the humidifier.

FLUID COOLING SYSTEM

NºPublicación:  US2025385285A1 18/12/2025
Solicitante: 
VOLVO TRUCK CORP [SE]
VOLVO TRUCK CORPORATION

Resumen de: US2025385285A1

A fluid cooling system for cooling a fuel cell system is provided. A fluid valve controls a flow ratio between a first input port of the fluid valve and a second input port of the fluid valve to provide a predetermined wanted output temperature at an output port of the fluid valve. The processing circuitry is configured to repeatedly: obtain a first input temperature at the first input port and a second input temperature at the second input port; determine an open loop flow ratio based on the first input temperature and the second input temperature; obtain an output temperature at the output port; determine a corrective closed loop flow ratio based on the output temperature and the predetermined wanted output temperature; combine the open loop flow ratio and the corrective closed loop flow ratio to provide a combined flow ratio; and control a position of the fluid valve based on the combined flow ratio.

SEPARATOR FOR FUEL CELL

NºPublicación:  US2025385277A1 18/12/2025
Solicitante: 
TOYOTA BOSHOKU KK [JP]
TOYOTA BOSHOKU KABUSHIKI KAISHA
CN_121149274_PA

Resumen de: US2025385277A1

A separator for a fuel cell includes a body having ribs that extend parallel to each other. The ribs protrude from the body to come into contact with a gas diffusion layer of a membrane electrode gas diffusion layer assembly. The space between the ribs and between the separator and the gas diffusion layer defines a passage through which gas is supplied to and discharged from the membrane electrode gas diffusion layer assembly. An end face of each rib in a protruding direction is parallel to the gas diffusion layer. A protrusion protrudes from the end face of each rib toward the gas diffusion layer. The protrusion of each rib extends in a width direction of the rib to reach the passage.

ELECTROCHEMICAL CELL, ELECTROCHEMICAL CELL DEVICE, MODULE, AND MODULE HOUSING DEVICE

NºPublicación:  US2025385278A1 18/12/2025
Solicitante: 
KYOCERA CORP [JP]
KYOCERA CORPORATION
CN_119343792_PA

Resumen de: US2025385278A1

An electrochemical cell includes an element portion, a support body made of metal, and an oxide layer. The element portion includes a solid electrolyte layer, and a first electrode and a second electrode with the solid electrolyte layer therebetween. The support body contains chromium and supports the element portion. The oxide layer is located between the first electrode and the support body and contains a metal component. The oxide layer has a porosity lower than that of the first electrode.

CROSS-FLOW THREE-WAY AMMONIA-TO-AIR HEAT EXCHANGER FOR AIR CONDITIONING APPLICATIONS ON AN AIRCRAFT

NºPublicación:  US2025385282A1 18/12/2025
Solicitante: 
HAMILTON SUNDSTRAND CORP [US]
Hamilton Sundstrand Corporation

Resumen de: US2025385282A1

An aircraft system for pre-heating ammonia that flows toward an ammonia fuel cell, the system having: an ammonia-to-air heat exchanger, having: a first section through which RAM air flows, a second section through which the ammonia flows and a third section between the first and second sections which includes a solvent, wherein heat energy is transferred from the RAM air to the ammonia via the solvent; and an ammonia sensor that provides an alert when ammonia is detected in the solvent.

DIFFUSION LAYER FOR AN ELECTROCHEMICAL CELL, ELECTROCHEMICAL CELL, AND METHOD FOR PRODUCING A DIFFUSION LAYER

NºPublicación:  US2025385279A1 18/12/2025
Solicitante: 
ROBERT BOSCH GMBH [DE]
Robert Bosch GmbH
CN_118541837_A

Resumen de: US2025385279A1

A fiber-based diffusion layer (5, 6) for an electrochemical cell (100), wherein the diffusion layer (5, 6) has a cut edge (55). The diffusion layer (5, 6) has, adjacent to the cut edge (55), an adhesive strip (60).

ENERGY GENERATION DEVICE

NºPublicación:  US2025385283A1 18/12/2025
Solicitante: 
HYUNDAI MOTOR COMPANY [KR]
KIA CORP [KR]
HYUNDAI MOTOR COMPANY,
KIA CORPORATION

Resumen de: US2025385283A1

An energy generation device may include a first fuel cell pack including a plurality of fuel cell modules configured to use hydrogen as fuel, a storage part configured to store exhaust gas discharged from the first fuel cell pack and containing hydrogen, and a resupply line configured to supply the exhaust gas from the storage part to the first fuel cell pack or an external fuel cell pack.

SEPARATOR ASSEMBLY TO PREVENT CORROSION OF SEPARATOR EDGE AND FUEL CELL STACK INCLUDING THE SAME

NºPublicación:  US2025385280A1 18/12/2025
Solicitante: 
HYUNDAI MOTOR COMPANY [KR]
KIA CORP [KR]
HYUNDAI MOTOR COMPANY,
KIA CORPORATION

Resumen de: US2025385280A1

A separator assembly to prevent corrosion of a separator edge may include a first separator and a second separator having at least one manifold through which reactive gas or cooling water flows, wherein the first separator has a first surface and a second surface, and the second separator has a third surface and a fourth surface, wherein the first surface of the first separator has arranged thereon a first gasket, and wherein the first gasket connects the first surface to the fourth surface to surround an edge of the first separator and an edge of the second separator exposed by the least one manifold.

FUEL CELL STACK

NºPublicación:  US2025385288A1 18/12/2025
Solicitante: 
HONDA MOTOR CO LTD [JP]
HONDA MOTOR CO., LTD
CN_121149328_PA

Resumen de: US2025385288A1

A fuel cell stack includes an electrolyte membrane-electrode structure in which a solid polymer electrolyte membrane is sandwiched between an anode electrode and a cathode electrode, and is configured to generate power by an electrochemical reaction between an oxidant gas and a fuel gas. The fuel cell stack includes: a cell to which the oxidant gas and/or the fuel gas is supplied; an oxidant gas supply passage for supplying the oxidant gas to the cell; an oxidant off-gas flow passage through which the oxidant gas discharged from the cell flows; and a communication passage connecting the oxidant gas supply passage and the oxidant off-gas flow passage. A pressure at a first opening through which the communication passage is connected to the oxidant gas supply passage is lower than a pressure at a second opening through which the communication passage is connected to the oxidant off-gas flow passage).

SEPARATOR FÜR BRENNSTOFFZELLE

NºPublicación:  DE102025122556A1 18/12/2025
Solicitante: 
TOYOTA BOSHOKU KK [JP]
TOYOTA BOSHOKU KABUSHIKI KAISHA
CN_121149274_PA

Resumen de: DE102025122556A1

Ein Separator für eine Brennstoffzelle weist einen Körper mit Rippen auf, die sich parallel zueinander erstrecken. Die Rippen stehen von dem Körper vor, sodass sie mit einer Gasdiffusionsschicht einer Membran-Elektroden-Gasdiffusionsschicht-Einheit in Kontakt kommen. Der Raum zwischen den Rippen und zwischen dem Separator und der Gasdiffusionsschicht definiert einen Durchgang, durch den der Membran-Elektroden-Gasdiffusionsschicht-Einheit Gas zugeführt und aus ihr abgeleitet wird. Eine Endfläche jeder Rippe in einer Vorstehrichtung ist parallel zu der Gasdiffusionsschicht. Von der Endfläche jeder Rippe steht ein Vorsprung in Richtung der Gasdiffusionsschicht vor. Der Vorsprung jeder Rippe erstreckt sich in einer Breitenrichtung der Rippe, sodass er den Durchgang erreicht.

膜積層体、膜積層体を備えた加湿器、および膜積層体を製造するための方法

NºPublicación:  JP2025183945A 17/12/2025
Solicitante: 
マーレインターナショナルゲゼルシャフトミットベシュレンクテルハフツング
JP_2025183945_PA

Resumen de: US2025379243A1

A membrane stack for a fuel cell humidifier includes water vapor-permeable, airtight membranes spaced apart in a stack with alternating first and second spacers. The stack enables cross-flow of humid exhaust and dry supply air. Each first spacer is separated from the adjacent membrane by a protective layer, with both connected in a direct, material-locking manner.

TETRA-COORDINATED BORONIC ACID-FUNCTIONALIZED POLYMERS

NºPublicación:  EP4662218A1 17/12/2025
Solicitante: 
1S1 ENERGY INC [US]
1S1 Energy, Inc
CN_120882727_PA

Resumen de: WO2024168344A1

A method of making a tetra-coordinated boronic acid-functionalized polymer molecule includes reacting a pendant boronic acid group of a boronic acid-functionalized polymer molecule with a fluoride reagent and/or a compound having the general formula HX, wherein HX is a Brønsted-Lowry acid. The tetra-coordinated boronic acid-functionalized polymer molecule includes a main chain and a tetra-coordinated boronic acid group linked to the main chain. The tetra-coordinated boronic acid group has the general formula —BFmXn(OH)(3-m-n) where B has four covalent bonds and is covalently bonded to a polymer main chain, side chain, or side group; m and n are each independently 0, 1, 2, or 3; the sum of m+n is 1, 2, or 3; and X is an anion other than fluoride.

FUEL CELL SYSTEM

NºPublicación:  EP4664570A1 17/12/2025
Solicitante: 
AISIN CORP [JP]
AISIN CORPORATION
EP_4664570_A1

Resumen de: EP4664570A1

A fuel cell system includes a plurality of power generation modules each of which includes one or more fuel cell stacks and an auxiliary machine that controls fuel gas and oxidant gas to be supplied to the fuel cell stacks, and the fuel cell stacks are connected in series among the plurality of power generation modules. This system includes a plurality of individual control units each of which controls an auxiliary machine of a corresponding power generation module among the plurality of power generation modules based on a control command, and an integrated control unit that sets a current command in a manner that an output based on a requested output required for a system is obtained within a range in which a voltage of each fuel cell stack in each of the plurality of power generation modules does not fall below a lower limit voltage, and transmits the current command to the plurality of individual control units.

METHOD FOR CONSTRUCTING RISK MONITORING AND EARLY WARNING TOOL OF FUEL CELL VEHICLE-MOUNTED HYDROGEN SYSTEM

NºPublicación:  EP4664569A1 17/12/2025
Solicitante: 
SUZHOU NUCLEAR POWER RES INSTITUTE CO LTD [CN]
CHINA GENERAL NUCLEAR POWER [CN]
CGN POWER CO LTD [CN]
Suzhou Nuclear Power Research Institute Co., Ltd,
China General Nuclear Power Corporation,
CGN Power Co., Ltd
EP_4664569_PA

Resumen de: EP4664569A1

The present invention relates to a method for constructing a risk monitoring and early warning tool of a fuel cell vehicle-mounted hydrogen system, The method comprises the following steps: constructing a device database of a fuel cell vehicle-mounted hydrogen system and a hydrogen leakage database; processing the device database by using a minimum cutset algorithm, so as to obtain a first risk evaluation result, and performing physical analysis on the hydrogen leakage database to obtain a second risk evaluation result; and comprehensively processing the first risk evaluation result and the second risk evaluation result and performing display. The present invention can implement monitoring and early warning on a risk of a vehicle-mounted hydrogen system, provides guidance for safety management of a hydrogen fuel cell vehicle, and can promote the development and widespread application of hydrogen fuel cell technology.

FUEL CELL SYSTEM AND METHOD FOR OPERATING A FUEL CELL SYSTEM IN A HIGH-PRESSURE OPERATION

NºPublicación:  EP4662726A1 17/12/2025
Solicitante: 
BOSCH GMBH ROBERT [DE]
Robert Bosch GmbH
CN_120731520_PA

Resumen de: CN120731520A

The invention relates to a fuel cell system (100) for converting energy, the fuel cell system (100) comprising a fuel cell stack (101) and a computing unit (103), the computing unit (103) being configured to switch the fuel cell system (100) into an intermittent operation, in which the fuel cell system (100) is configured to switch the fuel cell stack (101) into a non-intermittent operation, the computing unit (103) being configured to switch the fuel cell stack (101) into a non-intermittent operation, the computing unit (103) being configured to switch the fuel cell stack (101) into a non-intermittent operation, and the computing unit (103) being configured to switch the fuel cell stack (101) into a non-intermittent operation. The fuel cell stack (101) is repeatedly switched between a dry operation (211) of the fuel cell stack (101) and a humid operation (207) of the fuel cell stack (101), and in the dry operation (211), a reduced humidity is set in the fuel cell stack (101) relative to the humid operation (207), the fuel cell stack (101) is operated in a wet mode (211) and an increased humidity is set in the fuel cell stack (101) in relation to the dry mode (207) in the wet mode (211), and wherein the computing unit (103) is configured to activate the intermittent mode only if a pressure of an air mass flow supplied to the fuel cell stack (101) is above a predetermined pressure threshold value.

SAFETY ELEMENT, CLEAN AIR DUCT AND CATHODE AIR FILTER OF FUEL CELL SYSTEM

NºPublicación:  EP4663270A1 17/12/2025
Solicitante: 
MANN & HUMMEL GMBH [DE]
MANN+HUMMEL GmbH
EP_4663270_PA

Resumen de: EP4663270A1

A safety element (100) includes a housing (10), and a filler material (18) comprising a superadsorber (20) and/or an ion exchange resin (30) disposed in a first segment (12) of the housing (10) and configured to remove acidic or non-acidic water, the filler material (18) having a volume depending on an interaction with water when exposed to water or not exposed to water.

METHOD FOR OPERATING A FUEL CELL SYSTEM OF A HEATING SYSTEM OF A BUILDING POWER SUPPLY

NºPublicación:  EP4662725A1 17/12/2025
Solicitante: 
VIESSMANN HOLDING INT GMBH [DE]
PANASONIC CORP [JP]
Viessmann Holding International GmbH,
Panasonic Corporation
DE_102023103329_PA

Resumen de: WO2024165697A1

The invention relates to a method, a device and a computer program product for the economical and reliable operation of a fuel cell system of a heating system of a building power supply, the fuel cell system comprising an air filter element and one or more stacks. The method comprises the steps of detecting a first value of an electrical state variable of a stack after the start of regular operation of a first operating interval at a first time in regular operation of the first operating interval; detecting a second value of the electrical state variable of the stack at a second time after the first time in regular operation of the first operating interval; determining a first comparison result by comparing the first value with the second value; and determining and outputting information relating to a state of the air filter element depending on the first comparison result.

METHOD AND ROLLER ARRANGEMENT FOR PRODUCING A SINGLE BIPOLAR PLATE

NºPublicación:  EP4662724A1 17/12/2025
Solicitante: 
MATTHEWS INT CORP [US]
MATTHEWS INT GMBH [DE]
Matthews International Corporation,
Matthews International GmbH
KR_20250149688_PA

Resumen de: CN120604364A

The invention relates to a method for producing a single/bipolar plate, said method comprising the following steps:-uncoiling a material web from an uncoiler and supplying said uncoiled material web in the feeding direction of said material web to a nip between two rollers, at least one of said two rollers being a three-dimensional structured roller; and-guiding the uncoiled material web, maintaining the feed direction, through a nip between two rollers, at least one of the two rollers being a three-dimensional structured roller in which a flow channel geometry is embossed into the material web. When the flow channel geometry is embossed into the material web, a channel arrangement of parallel flow channel channels is created in the material web, where the parallel flow channel channels extend parallel to the feed direction. The invention also relates to a corresponding roller device for carrying out the method.

Ion-conducting membrane

NºPublicación:  GB2641804A 17/12/2025
Solicitante: 
JOHNSON MATTHEY PLC [GB]
Johnson Matthey Public Limited Company
GB_2641804_PA

Resumen de: GB2641804A

An ion-conducting membrane comprises (a) an ion-conducting polymer; and (b) a hydrogen radical scavenger. Also, a method of preventing degradation of an ion-conducting membrane by hydrogen radicals comprises using a material having a rate constant for the reaction with a hydrogen radical (H·) of at least 1 x 107 M-1s-1. The ion-conducting membrane 4 is preferably a proton-exchange membrane and may further comprise a reinforcing layer 5 formed from a porous polymer impregnated with the ion-conducting polymer. Anode 3 and cathode 2 catalyst layers are provided on opposite sides of the membrane to form a catalyst coated membrane for a fuel cell or water electrolyser.

一种甲醇燃料储能系统的控制方法和装置

NºPublicación:  CN121149318A 16/12/2025
Solicitante: 
中国电力工程顾问集团有限公司汉理新能(北京)科技有限责任公司北京电力设备总厂有限公司
CN_121149318_PA

Resumen de: CN121149318A

本发明涉及储能设备控制技术领域,尤其涉及一种甲醇燃料储能系统的控制方法和装置。本发明通过电池管理系统(BMS)实时采集储能电池的剩余电量(SOC),根据剩余电量,确定甲醇燃料储能系统的工作模式,在确定具体工作模式后,对第一开关、第二开关、第三开关、第四开关、第一阀门、第二阀门、第三阀门和第四阀门进行控制进行相对应的控制,如此,本发明能够提高甲醇燃料储能系统的能量利用率。

一种液流电池电解液高效循环利用装置

NºPublicación:  CN121149315A 16/12/2025
Solicitante: 
贵州志喜科技有限公司
CN_121149315_PA

Resumen de: CN121149315A

本发明公开了一种液流电池电解液高效循环利用装置,涉及电解液循环利用技术领域。本发明包括由电解液储存罐、液流电池堆以及电解液净化模块组成的电解液闭合循环回路;电解液净化模块包括筒状壳体,筒状壳体内部沿电解液流动方向依次设置有初级过滤网、离子交换树脂填充层和精过滤膜组件,初级过滤网固定安装于靠近筒状壳体入口端的内壁环形台阶上,离子交换树脂填充层由两块多孔支撑板夹持固定,精过滤膜组件可拆卸地安装于靠近筒状壳体的出口端处。本发明在电解液闭合循环路径中设置三级协同净化结构,形成“粗滤—离子交换—精滤”的梯度净化体系,不仅大幅降低电解液中悬浮物和杂质离子浓度,还显著减缓了电极表面污染和膜材料老化。

一种燃料电池热管理系统及其控制方法

NºPublicación:  CN121149286A 16/12/2025
Solicitante: 
国创氢能科技有限公司
CN_121149286_PA

Resumen de: CN121149286A

本发明涉及燃料电池热管理技术领域,公开了一种燃料电池热管理系统及其控制方法,包括燃料电池电堆、空气系统、氢气系统、冷却系统和辅助系统,空气系统与燃料电池电堆连接,用于为燃料电池电堆供给空气,氢气系统与燃料电池电堆连接,用于为燃料电池电堆供给氢气,冷却系统与燃料电池电堆连接,用于为燃料电池电堆降温,冷却系统与空气系统的中冷器连接,冷却系统与氢气系统的预热器连接,辅助系统分别与冷却系统及空气系统的空压机连接,冷却系统通过辅助系统为空压机降温,辅助系统还与氢气系统的氢气循环泵连接,辅助系统用于控制氢气循环泵。本发明对电堆温度控制更加精确,辅助部件不会出现超温现象,且更能够提高电堆性能。

一种氢能源电池生产用压装复合结构

NºPublicación:  CN121149326A 16/12/2025
Solicitante: 
上海绅珑新材料科技有限公司
CN_121149326_PA

Resumen de: CN121149326A

本发明涉及氢能源电池生产技术领域,具体为一种氢能源电池生产用压装复合结构,包括架台、盘架、热压槽和热压板,盘架通过作为驱动源的第一驱动机构转动安装在架台上方,盘架外周壁上等距固定有若干侧托板,各侧托板上均固定有热压槽;各侧托板上均通过第二驱动机构安装有热压板,且热压板与热压槽的位置上下一一对应;架台上方具有若干工位。本发明通过在架台上依次设置各工位,结合第一驱动机构驱动盘架带动外周等距分布的若干侧托板及配套热压槽和热压板转动,使各热压槽和热压板组成的压装模块能同步进行上料、压合、保压、冷却、下料工序,将传统产线优化为旋转式的连续作业线,缩短单次压装总周期,解决了传统设备生产效率低的问题。

一种氢能无人机用空冷燃料电池系统性能活化方法及系统

NºPublicación:  CN121149298A 16/12/2025
Solicitante: 
苏州氢璨动力科技有限公司
CN_121149298_A

Resumen de: CN121149298A

本发明涉及氢能无人机用燃料电池技术领域,具体涉及一种氢能无人机用空冷燃料电池系统性能活化方法及系统,该方法包括:采集燃料电池系统的运行时间和电堆的平均电压,计算电压衰减比例;累计运行时间超过第一预设时间阈值,或电压衰减比例超过第二预设比例阈值,且无人机处于非飞行工作状态时,自动启动性能活化过程,包括:供给氢气;电堆以预设电流密度输出,电堆温度上升至第一温度阈值时,将电流密度设置为零,停止供气并使电堆自然冷却;活化过程循环结束后,按照燃料电池系统正常启动流程运行。活化过程能耗低,参数设置合理,符合无人机对低能耗的要求,有效解决燃料电池系统长期运行后的性能衰减问题,保障无人机的稳定续航。

一种高温质子交换膜燃料电池膜电极制备方法及膜电极

NºPublicación:  CN121149264A 16/12/2025
Solicitante: 
北京青木子科技发展有限公司
CN_121149264_PA

Resumen de: CN121149264A

本发明公开了一种高温质子交换膜燃料电池膜电极制备方法及膜电极,涉及燃料电池技术领域,该方法包括:S1、将定量的Pt合金催化剂分散在溶剂与水的混合溶液中;S2、向混合溶液中加入定量催化层添加剂、造孔剂和粘合剂,分散处理制得膜电极浆料;S3、将膜电极浆料喷涂至碳纸表面,干燥和处理后制得气体扩散电极;S4、将两片S3中得到的气体扩散电极与一片高温质子交换膜、两片绝缘边框进行组装热压,制得五层堆叠结构的膜电极,各层依次为:阳极气体扩散电极‑绝缘边框‑高温质子交换膜‑绝缘边框‑阴极气体扩散电极。本发明提供的方法及膜电极能够改善膜电极催化层质子导电性,提升膜电极性能;减少磷酸流失,增加膜电极寿命。

一种含硫代硫酸盐与硫化钾混合电解液的液流电池

NºPublicación:  CN121149323A 16/12/2025
Solicitante: 
江苏理诚动力传控技术有限公司
CN_121149323_PA

Resumen de: CN121149323A

本发明提供一种含硫代硫酸盐与硫化钾混合电解液的液流电池,其中负极电解液为由硫代硫酸盐和硫化钾溶于支持电解质溶液中形成的混合溶液,硫代硫酸根离子(S2O32‑)的浓度为0.1-2mol/L,硫化钾(K2S)与硫代硫酸钾(K2S2O3)的摩尔比范围为1:0.2至1:2;所述支持电解质为碱性或中性电解质溶液,浓度为1-3mol/L。通过引入硫代硫酸根(S2O32‑),使其在负极电解液中与单质硫形成可溶性多硫代硫酸盐络合物,有效抑制了固态硫沉积,解决现有多硫化物或硫化物体系液流电池中因固态硫沉积导致的电极孔隙堵塞、流道阻塞、活性物质损失等问题。

氢燃料电池状态预测方法、系统、设备及介质

NºPublicación:  CN121149305A 16/12/2025
Solicitante: 
北京智扬北方国际教育科技有限公司
CN_121149305_PA

Resumen de: CN121149305A

本申请涉及一种氢燃料电池状态预测方法、系统、设备及介质。所述方法包括:获取第一采样周期的氢燃料电池的第一工作参数传感序列数据,并获取第二采样周期的氢燃料电池的工作载荷序列数据和第二工作参数传感序列数据;将第一工作参数传感序列数据和工作载荷序列数据输入至工作参数传感序列预测模型中,生成工作参数预测序列数据和工作载荷特征数据;基于工作参数预测序列数据和第二工作参数传感序列数据,计算得到工作参数偏差序列数据;将工作参数偏差序列数据和工作载荷特征数据输入至氢燃料电池异常状态预测模型中,得到氢燃料电池异常状态预测结果。采用本方法能够量化负载影响、实现相邻采样周期的数据融合和多维度特征建模。

催化剂涂覆的膜的再循环

NºPublicación:  CN121152888A 16/12/2025
Solicitante: 
巴斯夫催化剂德国有限公司
CN_121152888_A

Resumen de: AU2024311053A1

The present invention relates to a recycling process for recovering a metal from a catalyst coated membrane comprising a fluorocarbon-containing ionomer membrane and at least one catalyst coating comprising the metal. The present invention further relates to a process for preparing a catalyst coated membrane from the metal recovered according to the recycling process of the present invention.

一种兼具高质子传导和低气体传输阻力的CCM及其制备方法和应用

NºPublicación:  CN121149262A 16/12/2025
Solicitante: 
山东国创燃料电池技术创新中心有限公司
CN_121149262_PA

Resumen de: CN121149262A

本发明公开了一种兼具高质子传导和低气体传输阻力的CCM及其制备方法和应用,属于燃料电池技术领域。本发明提供的制备方法包括如下步骤:将离子聚合物、高分子助剂、导电剂和溶剂混合分散均匀制备纺丝浆料,用于静电纺丝;将催化剂、离子聚合物和溶剂混合分散均匀制备催化剂浆料,用于超声喷涂;在质子交换膜一侧表面进行设定时间的静电纺丝,然后同步进行静电纺丝和超声喷涂,直至达到设定厚度,构建得到阴极催化层;在质子交换膜的另一侧利用超声喷涂制备阳极催化层,即得。本发明实现了催化剂涂覆膜在质子传导与气体传输性能上的协同优化,并提升了催化剂的利用率;实现了燃料电池功率密度与长期稳定性的同步优化。

用于制造电化学能量转换器的密封部的模板及制造方法

NºPublicación:  CN121153129A 16/12/2025
Solicitante: 
罗伯特·博世有限公司
CN_121153129_PA

Resumen de: WO2024235666A1

The presented invention relates to a template (100, 300, 400) for producing a seal for an electrochemical energy converter, wherein the template (100, 300, 400) comprises: - a main structure (101), - a number of channels (103), which are formed in the main structure (101), for receiving sealing compound, wherein the main structure has texturing (105, 301, 401) on its bottom side at least in regions, and wherein the texturing comprises structural elements (107) which minimize a contact area between the template (100, 300, 400) and the substrate.

碳载铂基金属间化合物催化剂及其制备方法和应用

NºPublicación:  CN121137661A 16/12/2025
Solicitante: 
中国科学院过程工程研究所中科亿氨新能源科技(常州)有限公司
CN_121137661_PA

Resumen de: CN121137661A

本发明提供了一种碳载铂基金属间化合物催化剂及其制备方法和应用,属于电催化剂技术领域。该碳载铂基金属间化合物催化剂包括:碳载体,以及负载于碳载体上的铂基金属间化合物催化剂;其中,铂基金属间化合物催化剂包括Cu掺杂PtBi金属间化合物,铂基金属间化合物催化剂具有纳米纤维束结构。本发明制备的碳载铂基金属间化合物催化剂具有较高的催化活性和稳定性、优异的抗CO中毒能力、高效的质子‑电荷传输能力以及加强的电子结构。

一种叶脉式质子交换膜电池双极板流道结构

NºPublicación:  CN121149275A 16/12/2025
Solicitante: 
安徽工业大学
CN_121149275_PA

Resumen de: CN121149275A

本发明涉及燃料电池技术领域,具体涉及一种叶脉式质子交换膜电池双极板流道结构,包括主流道和支流道,所述主流道贯穿叶片主轴的主脉延伸至叶尖末端,自中心区域呈放射状路径延伸,所述支流道沿主流道轴对称分布,在主流道两侧沿轴对称排布支脉,呈现出中心对称的仿生叶脉结构,所述主流道中心位置处设置有流道进口,每个所述支流道末端均设置有流道出口;通过增加分支流道数量来提高氧气分布的均匀性,同时还能有效管理水分,减小浓差极化现象,并改善电流密度的分布,从而提高质子交换膜电池的输出功率和稳定性,分支流道数量为9时,质子交换膜电池综合性能达到最佳。

一种多元复合质子交换膜及其制备方法

NºPublicación:  CN121149319A 16/12/2025
Solicitante: 
河北金力新能源科技股份有限公司
CN_121149319_PA

Resumen de: CN121149319A

本发明涉及质子交换膜技术领域,提出了一种多元复合质子交换膜及其制备方法。一种多元复合质子交换膜,由全氟磺酸树脂、1,2‑乙二硫醇、氟化氧化铝和表面活性剂制备得到;多元复合质子交换膜的拉伸强度在13.54MPa以上,质子传导率在0.184mS cm‑1以上,在80℃水中浸泡48h的质量损失率在4.92%以下。通过上述技术方案,解决了相关技术中质子交换膜为单一全氟磺酸膜时,质子传导率低、稳定性差的问题。

一种用于氢燃料电池电堆的散热装置

NºPublicación:  CN121149284A 16/12/2025
Solicitante: 
协氢(枣庄)氢能科技有限公司协氢(上海)新能源科技有限公司
CN_121149284_PA

Resumen de: CN121149284A

本发明涉及燃料电池技术领域,具体是涉及一种用于氢燃料电池电堆的散热装置,包括贯穿管、引流扇、引流板、开度调节组件,通过在两个端板之间设置若干电池堆,相邻电池堆之间构成冷却腔,电池堆的两侧均装有冷却板,通过贯穿端板和电池堆的贯穿管将外部空气输送至各冷却腔,由引流扇提供气流动力,空气在冷却腔内与冷却板进行热交换后,经冷却腔周围设置的引流板导向电池堆外侧表面,实现对电池堆外壳的定向冷却,并通过在冷却腔内设置开度调节机构,可根据温度反馈实时调节引流板与电池堆表面的间距,从而改变气流出口截面与流速,实现对电池堆外侧散热强度的动态控制,解决了现有的氢燃料电池堆外侧温度不易控制的问题。

一种用于铁铬液流电池的容量恢复的装置及方法

NºPublicación:  CN121149296A 16/12/2025
Solicitante: 
大连工业大学
CN_121149296_PA

Resumen de: CN121149296A

一种用于铁铬液流电池的容量恢复的装置及方法,所述装置主要由电池组件和容量恢复组件两部分构成;所述电池组件包括储液罐、循环泵以及电堆,所述电池组件用于电能与化学能之间的转换;所述容量恢复组件包括阀门以及储液罐;所述方法包括:步骤1,电解液老化:将电解液装入相应的储液罐中,打开循环泵,开启加热装置加热至65~85℃进行充放电循环,循环后停止充放电,循环泵持续运行,得老化后的电解液;步骤2,容量恢复:加入铵盐,通过加热装置加热老化后的电解液、保温、冷却至50~65℃,得恢复容量的电解液。所述方法可以动态恢复电解液容量、保持较低的容量衰减率。

基于燃料电池的中冷器冷却水流量控制方法及燃料电池

NºPublicación:  CN121149288A 16/12/2025
Solicitante: 
海亿新能(临海)科技有限公司武汉海亿新能源科技有限公司
CN_121149288_PA

Resumen de: CN121149288A

本发明涉及燃料电池技术领域,具体提供了基于燃料电池的中冷器冷却水流量控制方法及燃料电池。该燃料电池的中冷器的冷却水入口管道设有电磁阀,该方法包括:获取所述燃料电池中电堆的实际进堆空温和最佳进堆空温;获取所述冷却水入口管道的实际水温;根据所述实际水温、所述实际进堆空温和所述最佳进堆空温的相对大小,调控所述电磁阀的实际开度,用以控制所述中冷器中冷却水的流量。该方法相对于目前所采用的固定直径限流口的方式而言,能够更加灵活地控制中冷器中冷却水的流量,从而及时面对环境温度过高、过低或变化较快,导致空压机所输入的温度差别较大时,能够降低燃料电池超出正常的工作温度范围的可能性。

一种燃料电池电堆气腔排水优化设计方法及结构

NºPublicación:  CN121149329A 16/12/2025
Solicitante: 
上海骥翀氢能科技有限公司
CN_121149329_PA

Resumen de: CN121149329A

本申请公开了一种燃料电池电堆气腔排水优化设计方法及结构,其特征在于通过分析电堆内部歧管的流速与压力分布状况,结合实际电堆运行工况定位液态水存聚区域,利用气腔歧管内部的压力差驱动存聚的液态水定向排出电堆,实现无额外动力辅助排水,同时排水能力可与电堆操作条件协同控制,可显著提升高电密工况下产水较多时长堆的性能,改善电压分布均匀性。本申请实施例中,基于该设计方法提出了一种适用于工程化使用的电堆排水结构,在不占用电堆内部歧管空间的同时将排水结构置于电堆内部,且在一定程度上可以匹配堆芯因外部环境造成的长度变化,尤其适用于高性能大功率电堆的优化设计。

一种燃料电池的去离子溶液检测方法

NºPublicación:  CN121149304A 16/12/2025
Solicitante: 
威驰腾(福建)汽车有限公司
CN_121149304_PA

Resumen de: CN121149304A

本发明涉及去离子溶液检测领域,具体涉及一种燃料电池的去离子溶液检测方法,包括TDS模块、NTC模块和控制采样模块,所述TDS模块的第一探针和第二探针均插接在去离子罐内,所述NTC模块的热敏电阻对去离子溶液温度T进行收集;所述控制采样模块控制TDS模块工作,获取第一探针和第二探针之间的电阻值R;并满足下列公式,K=Q/R·1+0.02·(T‑25);控制采样模块获取第一探针和第二探针之间的电阻值R,通过第一探针和第二探针之间的电阻值R获取其离子溶液的电导率,通过电导率判定去离子溶液中的可溶性固体量,实现在不用倒出去离子溶液的情况下,对去离子溶液的电导率进行检测,有效提高检测效率。

一种氢能无人机用燃料电池系统的功率平衡方法及系统

NºPublicación:  CN121149311A 16/12/2025
Solicitante: 
苏州氢璨动力科技有限公司
CN_121149311_A

Resumen de: CN121149311A

本发明涉及氢能无人机燃料电池技术领域,具体涉及一种氢能无人机用燃料电池系统的功率平衡方法及系统,该方法包括:该控制方法包括:基于锂电池的实时状态、无人机的当前飞行工况以及燃料电池的效率特性,动态设定锂电池的目标充电电流;基于锂电池的实际充电电流,与目标充电电流的偏差值;PID控制器生成控制信号,调节燃料电池的反应速率,改变燃料电池的输出电流,以使锂电池的实际充电电流以目标充电电流为基准进行工作;本发明能够有效实现燃料电池与锂电池之间的功率平衡,提高无人机动力系统的稳定性、可靠性以及系统效率,同时具备故障应对能力,保障无人机在各种情况下的正常飞行。

复合金属多孔体以及复合金属多孔体的制造方法

NºPublicación:  CN121137739A 16/12/2025
Solicitante: 
住友电气工业株式会社
CN_121137739_PA

Resumen de: US2020190680A1

A composite metal porous body according to an aspect of the present invention has a framework of a three-dimensional network structure. The framework includes a porous base material and a metal film coated on the surface of the porous base material. The metal film contains titanium metal or titanium alloy as the main component.

双冷却场双极板及包括其的燃料电池

NºPublicación:  CN121149279A 16/12/2025
Solicitante: 
广东清能新能源技术有限公司
CN_121149279_PA

Resumen de: CN121149279A

本发明公开了一种双冷却场双极板及包括其的燃料电池,该双冷却场双极板包括阳极板、阴极板和隔板;阳极板与隔板之间形成第一冷却场,第一冷却场两端分别设置有第一进液流通口、第一出液流通口和连通第一进液流通口与第一出液流通口的第一流道;阴极板与隔板之间形成第二冷却场,第二冷却场两端分别设置有第二进液流通口、第二出液流通口和连通第二进液流通口与第二出液流通口的第二流道;第一冷却场与第二冷却场的流通方向相反,第一进液流通口的截流方向长边的长度不同。该燃料电池包括如上的双冷却场双极板。通过流向相反的两个冷却场平行流动进行热补偿,从而形成动态热平衡,降低双极板反应区域面内温差,避免局部高温损伤质子交换膜。

一种SOFC系统功率运行调节方法及相关产品

NºPublicación:  CN121149310A 16/12/2025
Solicitante: 
中海石油气电集团有限责任公司中广核研究院有限公司
CN_121149310_PA

Resumen de: CN121149310A

本发明提供一种SOFC系统功率运行调节方法及相关产品,涉及SOFC发电技术领域。该方法包括:实时根据SOFC系统余热气的能量参数以及流量参数,计算余热气的能量变化量;基于余热气能量变化量与SOFC系统输出能量变化量之和与SOFC系统输入发电介质能量变化量相等的原则,根据余热气的能量变化量以及输出能量变化量,计算SOFC系统所需输入发电介质的能量变化量;根据所需输入发电介质的能量变化量计算所需输入发电介质的流量参数变化量;根据所需输入发电介质的流量参数变化量调节发电介质的流量。本发明基于能量守恒的原则,通过调控SOFC系统的能量守恒,从而确保温度维持在合适的范围内,进而保障SOFC系统输出功率的稳定。

燃料電池、燃料電池スタック、燃料電池の製造方法

NºPublicación:  JP2025183005A 16/12/2025
Solicitante: 
株式会社日立ハイテク
JP_2025183005_PA

Resumen de: WO2025253721A1

The purpose of this invention is to provide a fuel cell with which it is possible to reduce the film thickness of an electrolyte layer by suppressing the influence of a protrusion on the surface of a support substrate having through-holes. A fuel cell according to the present invention has a structure in which a porous support layer, a first electrode layer, an electrolyte layer, and a second electrode layer are stacked. The surface of the first electrode layer is flat or the film thickness of the electrolyte layer is uniform (see FIG. 2).

一种改性质子交换膜的制备方法

NºPublicación:  CN121149321A 16/12/2025
Solicitante: 
吉林省中鼎储能科技有限公司
CN_121149321_A

Resumen de: CN121149321A

本发明适用于质子交换膜技术领域,尤其涉及一种改性质子交换膜的制备方法,所述方法包括:基底膜预处理,得到氢型全氟磺酸膜;随后将其浸泡在有机溶剂中于60‑80℃下溶胀1‑4小时;杂化溶液制备:将磺化聚酰亚胺溶解于N,N‑二甲基乙酰胺中,配制成浓度为1‑5wt%的澄清溶液;原位杂化成膜:将溶胀后的基底膜浸入配制的杂化溶液中,在60‑80℃下反应6‑24小时;后处理:用无水乙醇冲洗以去除膜表面物理吸附的聚合物,干燥,得到所述改性质子交换膜。本发明解决了高甲醇渗透、高温低湿性能差、尺寸不稳定等问题,在多项关键性能指标上均取得了预料不到的显著改善,在制备甲醇燃料电池和高温质子交换膜燃料电池领域具有巨大的应用潜力。

一种凝胶电解质增强型聚苯并咪唑碱性复合离子溶剂化膜及其制备方法、应用

NºPublicación:  CN121135968A 16/12/2025
Solicitante: 
河北科技大学石家庄成合环保科技有限公司
CN_121135968_PA

Resumen de: CN121135968A

本发明公开了一种凝胶电解质增强型聚苯并咪唑碱性复合离子溶剂化膜及其制备方法、应用,属于能源转化技术领域。本发明以化学稳定的位阻型聚苯并咪唑为聚合物基质,通过溶剂蒸发梯度热诱导的方法,在成膜过程中使含双键功能单体聚合形成交联型多孔凝胶膜层,得到的初始膜材料经高浓度碱液浸泡后,制得复合型碱性离子溶剂化膜材料。膜内多孔凝胶电解质层,可以增加碱性电解液的吸收,提高膜材料的离子传导性,体系内位阻结构及交联结构能够增强膜材料的耐碱稳定性。本发明制备的复合膜材料具体较高的机械性能和优异的电化学性能,可应用在碱性电解槽中,同时可以拓展应用至其他电化学能源器件中,如锌空燃料电池、氨燃料电池、二氧化碳电还原等。

一种燃料电池响应测试方法、系统及其存储介质

NºPublicación:  CN121149303A 16/12/2025
Solicitante: 
安徽瑞氢动力科技有限公司
CN_121149303_PA

Resumen de: CN121149303A

本发明揭示了一种燃料电池响应测试方法,其特征在于:包括:快速变载测试:模拟0‑100%额定功率阶跃变化,记录电压震荡、局部热点及水淹现象;启停循环测试:高频次通断氢气/空气供应,评估催化剂氧化还原衰减特性;瞬态扰动测试:叠加随机频率的电流波动,分析电堆阻抗谱动态演变规律。本发明具有以下优势:1、提供了一种气体供应快速跟随方式;2、提供了一种高精度露点可控技术;3、提供了一种高精度模拟实际路况负载方式。

燃料电池液冷式双极板

NºPublicación:  CN121149273A 16/12/2025
Solicitante: 
无锡威孚氢隆动力科技有限公司
CN_121149273_PA

Resumen de: CN121149273A

本发明关于一种燃料电池液冷式双极板,涉及燃料电池领域。本技术方案适用于高海拔复杂环境下的无人机动力电池系统,可实现长续航稳定工作,其以液体为冷却介质,提供安全环保高效的动力源,有效拓宽燃料电池应用场景;具体而言,针对现有无人机风冷电堆反应气体分布不均、散热效果差的问题,本方案通过阴极侧反应区域、阴极侧冷却区域、阳极侧反应区域、以及阳极侧冷却区域的协同配合,大幅改善气体分布与温度控制,提升电池可靠性与寿命,同时采用集成化设计,将阴阳极板与膜电极封装成独立单元电池,可按需堆叠成不同功率段的动力源模块,操作灵活便捷。

一种用于高容量液流电池的铁取代硅钨杂多酸盐电解液

NºPublicación:  CN121149324A 16/12/2025
Solicitante: 
江苏理诚动力传控技术有限公司
CN_121149324_PA

Resumen de: CN121149324A

本发明提供一种用于高容量液流电池的铁取代硅钨杂多酸盐电解液,所述电解液以水为溶剂,包含活性物质和支撑电解质;所述活性物质为铁取代硅钨杂多酸盐,其分子式为K4SiW11O39FeIII·x(H2O),通过铁原子对Keggin型硅钨酸骨架中钨原子的部分取代而形成;所述支撑电解质为醋酸盐、氯化盐或硫酸盐中的至少一种,其浓度为0.1-2M。本发明的电解液可用作液流电池的正极和/或负极电解液,具有高溶解度、高稳定性和高能量密度的特点,有效解决传统液流电池能量密度低的问题。

电堆端部结构及液流电池电堆

NºPublicación:  CN223680139U 16/12/2025
Solicitante: 
常州星辰新能源有限公司
CN_223680139_U

Resumen de: CN223680139U

本实用新型公开了一种电堆端部结构及液流电池电堆,属于储能电池技术领域。该电堆端部结构包括端板、绝缘板和端集流板,通过在端板上设置绝缘板,在绝缘板背离端板的一面上设置端集流板,并在端集流板上设置极耳,极耳能够依次穿过绝缘板上的第一通孔、端板上的第二通孔。极耳远离端集流板的一端穿过第一通孔、第二通孔后,能够凸出于端板背离端集流板的端面上,使得极耳由电堆的端部伸出,从而有效避免极耳由电堆的两侧伸出而占用电堆侧部的空间,便于实现对多个电堆进行结构紧凑的模块化集成组装。此外,在模块化集成组装的多个电堆在串并联连接时,各个电堆的极耳均由电堆的端部伸出,便于极耳的接线及后期维护工作。

氢燃料电池测试稳压供氢装置

NºPublicación:  CN223678693U 16/12/2025
Solicitante: 
厦门市产品质量监督检验院
CN_223678693_U

Resumen de: CN223678693U

本实用新型涉及新能源技术领域,提供一种氢燃料电池测试稳压供氢装置,包括储气罐、第三气压检测件、第三阀门和气压调节管路,储气罐通过氢气供气管路与氢燃料电池连通,第三阀门和第三气压检测件均设置在氢气供气管路上;气压调节管路与储气罐和第三气压检测件之间的氢气供气管路连通;气压调节管路设置有第三减压阀,第三减压阀两端的管路上分别设置有第五气压检测件和第六气压检测件。本实用新型通过在储气罐和氢燃料电池之间的管路上设置第三气压检测件,能够检测出进入氢燃料电池的氢气气压,储气罐上不设置气压检测装置也能够精确的检测到进入氢燃料电池前的氢气气压,能够提高氢燃料电池的安全性。

用于金属气体电池的壳体及金属气体电池

NºPublicación:  CN223680219U 16/12/2025
Solicitante: 
南方科技大学
CN_223680219_U

Resumen de: CN223680219U

本实用新型公开了用于金属气体电池的壳体及金属气体电池,金属气体电池包括阴极层与阳极层,壳体包括依次叠设的第一绝缘层、第二绝缘层及第三绝缘层;第一绝缘层与第二绝缘层之间预留有第一空间;第二绝缘层与第三绝缘层之间预留有第二空间;第一绝缘层上开设有第一进气通道,第一进气通道的进气口位于第一绝缘层的侧面,第一进气通道的出气口位于第一绝缘层与第二绝缘层相对的表面;第二绝缘层上开设有容纳腔室,容纳腔室贯穿第二绝缘层的上表面及下表面,容纳腔室内填充有电解质,容纳腔室与第一进气通道的出气口连通。气体会在第一进气通道里进行缓冲,降低了气体流至催化剂时的流速,进而降低了气体流速高时阴极层上的催化剂脱落的风险。

一种燃料电池

NºPublicación:  CN223680135U 16/12/2025
Solicitante: 
苏州云帆氢能科技有限公司
CN_223680135_U

Resumen de: CN223680135U

本实用新型涉及新能源领域,特别涉及一种燃料电池,包括双极板、膜电极和电导体。双极板包括形成其相对的两侧表面的阴极板和阳极板。阴极板表面形成多条内陷于双极板表面的流道,相邻流道间通过间隔部分隔。膜电极设置于两个双极板之间,两个侧面分别邻近两个双极板的阴极板和阳极板。膜电极与间隔部间相互分离形成扩散空间。电导体容置于扩散空间内,用于使膜电极与阴极板电连接。通过使阴极板的间隔部与膜电极形成扩散空间,便于氧气在扩散空间内扩散,有助于反应的充分进行。通过设置于扩散空间的电导体使膜电极与阴极板电连接,防止扩散空间导致的接触不良,有助于提高电堆性能。

電気化学セルのスタックを圧縮状態に維持するためのカートリッジおよびその使用

NºPublicación:  JP2025540867A 16/12/2025
Solicitante: 
シンビオ・フランス
JP_2025540867_PA

Resumen de: CN120642079A

The invention relates to a cartridge (1) for a fuel cell, comprising: a base (10) for holding the cartridge in a direction opposite to a compression direction (X1) when the base is received in a receiving opening; a foot (20) that slides relative to the base and abuts against the fuel cell stack when the base is received in the receiving opening; the spring (30) is supported on the base so as to apply pressure (F30) to the bottom foot; and a retaining system (40) having a primary retaining portion (41) and a secondary retaining portion (42) capable of engaging with each other to prevent the footings from sliding when the cartridge is in a preloaded configuration and capable of engaging with each other to prevent the footings from sliding when the cartridge is in a released configuration. The main holding portion and the secondary holding portion can be separated from each other to allow the footing to slide. The aim of the invention is to simplify the compression of a fuel cell stack while improving the accuracy of the compression.

燃料電池及びそれを製造するための方法

NºPublicación:  JP2025540870A 16/12/2025
Solicitante: 
シンビオ・フランス
JP_2025540870_PA

Resumen de: CN120642080A

The invention relates to a fuel cell (1) comprising: a stack of plates (10, 30, 50, 70), each plate comprising a respective exchange edge to form an exchange face (5); an external collector in fluid connection with the exchange surface; and a collector seal (90) surrounding the exchange surface (5) in order to ensure the sealing of the fluid connection. In order to ensure that the collector seal has a better controlled shape and is easier to use, each plate comprises a respective centering recess adjacent to the exchange edge to form a centering groove (6) connected to said exchange face. The collector seal comprises a longitudinal seal portion (91) formed in the centering groove and ensuring fluid connection tightness.

燃料電池の単一セル及び関連する燃料電池

NºPublicación:  JP2025540868A 16/12/2025
Solicitante: 
シンビオ・フランス
JP_2025540868_PA

Resumen de: CN120787381A

The invention relates to a cell (100) of a fuel cell stack, comprising a plurality of walls (102), each of which is continuous and sealed, which defines a compartment (V100) of the cell, and which is fixed by a sealing structure (200). The sealing structure is formed from a stack of wall frames (220), each surrounding an associated wall (102), compartment frames (230), each arranged on the periphery of a respective compartment (V100), and an adhesive layer (240) interposed between each frame of the sealing structure so as to sealingly secure the frames to each other. Each wall forms a peripheral gap with its associated wall frame, which is sealingly closed on at least one surface of the wall by a compartment frame disposed opposite the peripheral gap.

燃料電池スタック用のサブアセンブリ、そのようなサブアセンブリを備える燃料電池、及びそのようなサブアセンブリを製造するための方法

NºPublicación:  JP2025540869A 16/12/2025
Solicitante: 
シンビオ・フランス
JP_2025540869_PA

Resumen de: CN120530504A

The subassembly for a fuel cell stack comprises at least one first bipolar half-plate (42) and a membrane electrode assembly comprising a membrane and a two-part frame (30) consisting of a first half-frame (32) and a second half-frame (34). At least the second half-frame (34) is coated with a fixing adhesive layer on a first surface (S34) opposite the first surface (S32) of the first half-frame. First openings (320) arranged through the first half-frame (32) are each arranged in a direction perpendicular to the membrane main plane (pi 22), facing a solid portion (42A) of the first bipolar half-plate and facing a solid portion (34A) of the second half-frame. The first bipolar half-plate (42) is secured to the frame (30) by an amount (Q2) of adhesive that passes through the first opening (320) and from the adhesive applied on the first surface (S34) of the second half-frame (34).

一种氢燃料电池气-水-热-电耦合机理数值模拟方法及系统

NºPublicación:  CN121145647A 16/12/2025
Solicitante: 
山西太行实验室有限公司深圳十沣科技有限公司
CN_121145647_PA

Resumen de: CN121145647A

本发明涉及氢能与燃料电池技术领域,且公开了一种氢燃料电池气-水-热-电耦合机理数值模拟方法及系统,通过建立系统,并在系统内部设定实时监测模块、数据采集模块、数据分析模块、模拟模块、模拟评估模块、预警模块、参数调整模块、控制模块、数据存储与更新模块,达到实时监控和优化氢燃料电池性能的效果,其中,数据分析模块精确计算耦合强度系数、耦合求解效率与修正后的模拟预测误差,模拟模块构建精确的动态模拟环境,预警模块及时发出预警信号,参数调整模块根据预警信息进行参数优化,控制模块实现闭环控制,最后使本发明方法解决了氢燃料电池运行中气-水-热-电耦合机理的实时监测和优化问题。

燃料电池加湿器

NºPublicación:  CN121153130A 16/12/2025
Solicitante: 
可隆工业株式会社
CN_121153130_PA

Resumen de: WO2024232621A1

The present invention relates to a fuel cell humidifier comprising: a humidification module which uses wet gas to humidify dry gas to be supplied to a fuel cell stack; a first cap which is coupled to one end of the humidification module; and a second cap which is coupled to the other end of the humidification module, wherein the humidification module comprises: a cartridge which includes a bundle of hollow fiber membranes; a mid-case in which the cartridge is accommodated; and a flow path change unit which is disposed between the inner surface of the mid-case and the outer surface of the cartridge.

燃料电池的分隔件

NºPublicación:  CN121149274A 16/12/2025
Solicitante: 
丰田纺织株式会社
CN_121149274_PA

Resumen de: DE102025122556A1

Ein Separator für eine Brennstoffzelle weist einen Körper mit Rippen auf, die sich parallel zueinander erstrecken. Die Rippen stehen von dem Körper vor, sodass sie mit einer Gasdiffusionsschicht einer Membran-Elektroden-Gasdiffusionsschicht-Einheit in Kontakt kommen. Der Raum zwischen den Rippen und zwischen dem Separator und der Gasdiffusionsschicht definiert einen Durchgang, durch den der Membran-Elektroden-Gasdiffusionsschicht-Einheit Gas zugeführt und aus ihr abgeleitet wird. Eine Endfläche jeder Rippe in einer Vorstehrichtung ist parallel zu der Gasdiffusionsschicht. Von der Endfläche jeder Rippe steht ein Vorsprung in Richtung der Gasdiffusionsschicht vor. Der Vorsprung jeder Rippe erstreckt sich in einer Breitenrichtung der Rippe, sodass er den Durchgang erreicht.

用于车辆的功率吸收控制系统

NºPublicación:  CN121133510A 16/12/2025
Solicitante: 
通用汽车环球科技运作有限责任公司
CN_121133510_PA

Resumen de: DE102024122329B3

Ein Steuersystem für ein Fahrzeug enthält Datenverarbeitungshardware und Speicherhardware in Kommunikation mit der Datenverarbeitungshardware. Die Speicherhardware speichert Anweisungen, die, wenn sie in der Datenverarbeitungshardware ausgeführt werden, veranlassen, dass die Datenverarbeitungshardware Operationen durchführt. Die Operationen enthalten das Empfangen einer Leistungserzeugung bei einem Vortriebscontroller, das Vergleichen von Batteriedaten mit einem Ladezustandsschwellenwert über den Vortriebscontroller und das Ausführen eines Leistungsableitungsprotokolls, das wenigstens eine Betriebsartsteuerung über ein Brennstoffzellensystem enthält, auf der Grundlage des Vergleichs der Batteriedaten. Außerdem enthalten die Operationen das Erzeugen eines Kompressorbefehls und/oder eines Ventilbefehls über ein Luftströmungssystem auf der Grundlage der wenigstens einen Betriebsartsteuerung und das Regulieren einer Luftströmung des Luftströmungssystems über den erzeugten Kompressorbefehl und/oder Ventilbefehl.

基于非奇异终端滑模的燃料电池阳极供给控制方法、介质

NºPublicación:  CN121149302A 16/12/2025
Solicitante: 
同济大学
CN_121149302_PA

Resumen de: CN121149302A

本发明公开一种基于非奇异终端滑模的燃料电池阳极供给控制方法和介质,属于供电装置领域。该方法包括:针对燃料电池系统,建立基于质量守恒和电化学原理的燃料电池电堆和阳极供给系统空间状态方程;基于所述空间状态方程,设计基于滑模的电磁阀门控制器,并设计基于非奇异终端滑模的氢气循环泵控制器;将所述电磁阀门控制器和氢气循环泵控制器耦合为复合传感器,协同控制燃料电池系统的阳极供给。本发明通过对燃料电池阳极氢气供给与氢气再循环的精确调控,有效提高燃料电池的效率、稳定性以及使用寿命。

一种RSOC和MCEC联合发电储能装置

NºPublicación:  CN223680137U 16/12/2025
Solicitante: 
南京理工大学苏州达氢新材料科技有限公司
CN_223680137_U

Resumen de: CN223680137U

本实用新型公开了一种RSOC和MCEC联合发电储能装置,包括RSOC和MCEC联合系统、传热装置单元和自循环气体闭路单元,RSOC和MCEC联合系统包括SOFC单元、MCEC单元和SOEC单元,传热装置单元用于吸收SOFC单元运行所产生的热量供给MCEC单元和SOEC单元运行,自循环气体闭路单元将SOFC单元、MCEC单元和SOEC单元相连,用于形成CH4的分解与合成发生化学能的变化;以CH4为储能介质,利用甲烷燃料的可逆固体氧化物燃料电池系统将CH4的分解与合成和氢气的合成三个化学反应过程中化学能的变化同电能相互联系并转化,实现电能有效存储,减轻了电网负荷的波动。

一种具有自诊断功能的燃料电池系统控制装置

NºPublicación:  CN223680136U 16/12/2025
Solicitante: 
洺源科技(大连)有限公司
CN_223680136_U

Resumen de: CN223680136U

本实用新型公开一种具有自诊断功能的燃料电池系统控制装置,是现有技术的基础上,将控制单元输出的控制信号及驱动芯片输出的驱动信号分别反馈至控制单元。当接收到控制负载动作的指令而出现负载不动作的现象时,可通过判断控制单元所输出的控制信号与驱动芯片输出的驱动信号是否一致,从而判断是控制装置故障还是负载故障:若控制单元所接收的一对控制驱动信号相一致,说明负载出现故障,否则,就是控制装置出现故障。本实用新型具有自诊断功能,无需检修人员再进行相应的故障排查,提高了检修效率。

一种供氢系统、车辆底盘及车辆

NºPublicación:  CN223672298U 16/12/2025
Solicitante: 
浙江吉利控股集团有限公司浙江远程新能源商用车集团有限公司浙江远程商用车研发有限公司
CN_223672298_U

Resumen de: CN223672298U

本申请提供了一种供氢系统、车辆底盘及车辆;该供氢系统用于为车辆提供氢燃料,供氢系统包括依次连通的甲醇水存储容器、换热器、重整器、提纯器和加热燃烧器;提纯器连通有氢气管路和燃烧管路,燃烧管路与加热燃烧器连通;供氢系统还包括隔热保温壳体,换热器、重整器、提纯器和加热燃烧器均设置于隔热保温壳体内。如上,本申请加注燃料不是氢气,而是甲醇;甲醇的来源广泛、产量高,有效规避了当前氢燃料电池技术路线面临的加氢难、续航短、加氢贵的问题;进一步的,通过隔热保温壳体的保温作用,能够可靠的避免换热器、重整器、提纯器和加热燃烧器温度的散失,保证上述各器件均维持在高温度需求的工作温度,提高制氢效率。

一种复合型碳氢燃料重整反应器

NºPublicación:  CN223680138U 16/12/2025
Solicitante: 
中自科技股份有限公司
CN_223680138_U

Resumen de: CN223680138U

本实用新型属于碳氢燃料重整技术领域,特别涉及一种复合型碳氢燃料重整反应器。包括壳体,壳体上相对设置有第一端盖和第二端盖,第一端盖和第二端盖之间设置有用于重整反应的组件,所述第一端盖上设置有重整气入口,所述第二端盖设置有重整气出口;所述重整反应的组件包括若干个相互独立的催化重整单元,所述壳体与所述催化重整单元之间的空腔用于进行催化燃烧反应,所述壳体侧壁设置有供热气体入口和供热气体出口;所述催化重整单元包括管体,相邻所述管体之间具有第一间隙,所述第一间隙的长度为L2:0.5mm≤L2≤5mm;所述管体外壁设置有催化燃烧催化剂;所述催化燃烧反应产生的热量通过所述管体的管壁传递至重整反应腔室并为所述重整反应提供热量。

NºPublicación:  JP2025540558A 16/12/2025
Solicitante: 
フジフィルム・マニュファクチュアリング・ヨーロッパ・ベスローテン・フエンノートシャップ
JP_2025540558_A

Resumen de: CN119968425A

An anion exchange membrane obtainable by curing a curable composition comprising component (a) comprising: compound (A) and/or compound (B) and/or compound (C); wherein: (A) is an optionally substituted non-aromatic bicyclic structure comprising two nitrogen atoms wherein the ring of the non-aromatic bicyclic structure is independently a 4, 5, 6 or 7 membered ring; wherein the rings each comprise a nitrogen atom which may be located at the bridgehead position; wherein each of the nitrogen atoms is attached with one or two groups independently selected from hydrogen, C1-3 alkyl, C5-6 cycloalkyl and vinylbenzyl, provided that the compound comprises at least two vinylbenzyl groups; (B) is an optionally substituted 5, 6 or 7-membered non-aromatic heterocyclic ring comprising one nitrogen atom, and a C1-6 alkyl group comprising a nitrogen atom as a substituent of the ring; wherein one or two groups independently selected from hydrogen, C1-3 alkyl, C5-6 cycloalkyl and vinylbenzyl are attached to the nitrogen atom of the non-aromatic heterocyclic ring, with the proviso that the compound comprises at least two vinylbenzyl groups; (C) is an optionally substituted non-aromatic spiro structure comprising two nitrogen atoms, wherein the ring of the non-aromatic spiro structure is independently a 4, 5 or 6 membered ring; wherein the rings each comprise at least one nitrogen atom, which may be located at the bridgehead position; wherein each of the nitrogen atoms is attached with one or tw

強化イオン伝導性膜

NºPublicación:  JP2025540557A 16/12/2025
Solicitante: 
ジョンソンマッセイハイドロジェンテクノロジーズリミテッド
JP_2025540557_PA

Resumen de: CN119998970A

According to the present invention there is provided an enhanced ion conducting membrane, the enhanced ion conducting membrane comprising: an ion conducting polymer; and a porous mat of nanofibers. The porous mat of nanofibers is impregnated with an ionically conductive polymer. The nanofibers comprise a cross-linked polymer, wherein the cross-linked polymer is ionically non-conductive. The cross-linked polymer comprises a heterocycle-based polymer backbone comprising a basic functional group, and a linking chain linking at least two heterocycle-based polymer backbones via a linking group. The porous mat of nanofibers has a tear index of at least 15 mN m2/g.

複合イオン交換膜およびこれを作製する方法

NºPublicación:  JP2025540637A 16/12/2025
Solicitante: 
オーミアムインターナショナル,インコーポレイテッド
JP_2025540637_PA

Resumen de: US2025084226A1

The present disclosure provides composite ion exchange membranes and methods of making the same. The composite ion exchange membranes of the present disclosure include a first layer comprising a first ion-conducting membrane; a second layer comprising a gas-blocking membrane; and a third layer comprising a second ion-conducting membrane.

一种氢燃料电池用防碰撞泄漏的密封连接机构

NºPublicación:  CN121139852A 16/12/2025
Solicitante: 
协氢(深圳)无人机科技有限公司协氢(上海)新能源科技有限公司
CN_121139852_PA

Resumen de: CN121139852A

本发明涉及氢燃料电池技术领域,具体是涉及一种氢燃料电池用防碰撞泄漏的密封连接机构,包括氢燃料电池无人机和密封连接机构,包括密封箱、密封机构和气体防溢结构;密封箱的内部设置有密封腔,且密封腔内设置进气管,氢气瓶与进气管对接;密封机构包括环形罩、环形气囊、充气结构和两个自适应挤压结构,环形气囊设置在环形罩的内部,环形气囊上开设有进排气口,充气结构与进排气口连接,两个自适应挤压结构分别设置在环形罩的两侧,自适应挤压结构用于挤压环形气囊;气体防溢结构用于防止在挤压环形气囊的过程中气体从进排气口溢出;本发明设置密封箱、密封机构和气体防溢结构,从而确保密封效果不受温度波动影响。

一种新能源汽车电池加热片

NºPublicación:  CN121149503A 16/12/2025
Solicitante: 
深圳莱必德科技股份有限公司
CN_121149503_PA

Resumen de: CN121149503A

本发明提供了一种新能源汽车电池加热片,包括中间发热层,所述中间发热层内设有发热体,所述中间发热层的两侧均设有金属板,两侧的所述金属板分别连接正极和负极,并与所述发热体导通构成发热回路;通过在金属板之间设置中间发热层,导通后发热体会发热,将加热片布置在新能源汽车的电池外部便可对其进行加热,从而提高电池的环境温度,避免电池因外界环境温度过低导致的性能变差的问题。

燃料电池堆

NºPublicación:  CN121149328A 16/12/2025
Solicitante: 
本田技研工业株式会社
CN_121149328_PA

Resumen de: CN121149328A

本发明要解决的问题是,提供一种能够有效率地使水分循环的燃料电池堆。燃料电池堆(1)具备电解质膜/电极结构体(20)并且借由氧化剂气体与燃料气体的电化学反应来发电,所述电解质膜/电极结构体(20)的固体高分子电解质膜(21)夹持于阳极电极(22)与阴极电极(23)之间。燃料电池堆(1)具有:单体(11),被供给氧化剂气体及/或燃料气体;氧化剂气体供给流路(31),向单体(11)供给氧化剂气体;氧化剂废气流通流路(32),供从单体(11)排出的氧化剂气体流通;及,连通通道(40),将氧化剂气体供给流路(31)与氧化剂废气流通流路(32)连接;连通通道(40)与氧化剂气体供给流路(31)连接的第一开口部(41)的压力比连通通道(40)与氧化剂废气流通流路(32)连接的第二开口部(42)的压力更低。

阴极换热器和燃料电池系统

NºPublicación:  CN121149285A 16/12/2025
Solicitante: 
国家能源投资集团有限责任公司北京低碳清洁能源研究院
CN_121149285_PA

Resumen de: CN121149285A

本公开涉及一种阴极换热器和燃料电池系统,该阴极换热器用于燃料电池堆,所述燃料电池堆具有阴极气体入口和阴极气体出口,所述阴极换热器包括:内筒板;外筒板,环绕设置于所述内筒板外侧且与所述内筒板之间形成相互隔开的多个冷气小室和多个热气小室,多个所述冷气小室和多个所述热气小室沿所述内筒板的周向交替分布;以及上封堵层和下封堵层,分别设置于所述内筒板和所述外筒板的顶端和底端以封堵所述冷气小室和所述热气小室;其中,所述冷气小室用于通入外界空气并且出口用于与所述阴极气体入口连通,所述热气小室用于排出阴极气体并且入口用于与所述阴极气体出口连通。本公开提供的阴极换热器能够提高燃料电池的综合效率。

一种常温下燃料电池系统的停机吹扫方法

NºPublicación:  CN121149294A 16/12/2025
Solicitante: 
广东云韬氢能科技有限公司
CN_121149294_PA

Resumen de: CN121149294A

本发明属于燃电池领域,具体涉及一种常温下燃料电池系统的停机吹扫方法。本发明为根据空气子系统入口处的检测的环境温度或环境湿度确定停机吹扫方法。本发明解决了现有技术中固定吹扫流量、固定吹扫时长的技术问题,避免造成燃料电池吹扫过干或者吹扫不充分,影响燃料电池的二次启动或者寿命。

冷却液的缺液状态的确定方法、存储介质和计算机设备

NºPublicación:  CN121149287A 16/12/2025
Solicitante: 
未势能源科技有限公司
CN_121149287_PA

Resumen de: CN121149287A

本发明公开了一种冷却液的缺液状态的确定方法、存储介质和计算机设备。其中,该方法包括:获取电堆冷却系统的入堆冷却液压力数据、水泵转速、电堆冷却系统的节温器阀的开度数据、入堆冷却液温度和出堆冷却液温度;判断入堆冷却液温度、出堆冷却液温度、节温器阀的开度数据和水泵转速是否满足预先设定的第一诊断条件;在入堆冷却液温度、出堆冷却液温度、节温器阀的开度数据和水泵转速满足第一诊断条件的情况下,根据入堆冷却液压力数据,确定电堆冷却系统中冷却液的缺液状态。本发明解决了由于相关技术无法判断冷却管路中是否存在气泡,也即无法判断冷却液缺液情况的技术问题。

一种排水阀开启时长控制方法及系统

NºPublicación:  CN121149300A 16/12/2025
Solicitante: 
山东国创燃料电池技术创新中心有限公司
CN_121149300_PA

Resumen de: CN121149300A

本发明涉及一种排水阀开启时长控制方法及系统,燃料电池单位时间内的电流变化幅度不小于设定值时,间隔设定周期ΔT采集氢气入堆压力;在排水阀保持开启状态的持续时间内,最后n次采集的氢气入堆压力呈逐步下降变化时,根据预先标定的控制曲线查询排水阀的关闭时间并执行控制;若氢气入堆压力未出现逐步下降变化,则计算燃料电池当前电流对应的平均单体电压与标准电压之间的偏差,偏差低于设定值时,令排水阀开启的持续时间增加ΔT并执行开启,继续判断最后n次采集的氢气入堆压力的变化情况,若形成逐步下降变化,则根据预先标定的控制曲线查询排水阀的关闭时间并执行控制;否则,继续增加ΔT或触发保护机制。防止阳极水淹引起电堆性能下降。

一种用于燃料电池的双极引射器性能测试系统及方法

NºPublicación:  CN121141132A 16/12/2025
Solicitante: 
佛山仙湖实验室武汉理工大学
CN_121141132_PA

Resumen de: CN121141132A

本发明公开了一种用于燃料电池的双极引射器性能测试系统及方法,通过缓冲储气组件来模拟燃料电池电堆,在测试过程中,供气单元给两个一次流入口提供一次流的测试气体,通过控制第一压力调节阀和第二压力调节阀的开闭程度来控制一次流的测试气体压力,控制第四压力调节阀的开闭程度来调节从缓冲储气组件流至二次流入口的测试气体的压力,模仿燃料电池电堆出口的压力,同时通过控制排气阀来调整引射出口的背压,以模拟燃料电池电堆内部压力的变化,当缓冲储气组件无法提供足够的二次流入口的引射端气体压力时,通过控制第三压力调节阀的开度,由供气单元提供所需气体压力,从而实现对双极引射器的全工况模拟。

基于燃料电池电堆模型的半实物热管理开发与测试系统

NºPublicación:  CN121149301A 16/12/2025
Solicitante: 
佛山仙湖实验室武汉理工大学
CN_121149301_PA

Resumen de: CN121149301A

本发明公开了一种基于燃料电池电堆模型的半实物热管理开发与测试系统,包括冷却回路模组、电堆模拟模组和控制器模组,采用虚拟电堆+真实热回路的混合架构,将热源净加热功率模型模拟计算电堆的净加热功率传给可控热源,可控热源按照净加热功率自发产热升温,模拟电堆发热,同时在可控热源一侧加入冷却回路模组,可控热源和冷却装置进行换热,通过冷却回路模组中的冷却液,并且通过调节节温器的两个出口端开度比例,以控制分别流经散热器和加热器的冷却液流量,控制散热器和循环水泵的运行功率,来控制冷却液流量和温度,根据冷却装置的进口冷却液流量调节流阻阀的开度,以控制冷却液流阻,模拟整个燃料电池电堆的热管理系统运行。

一种减少低温启动时间的燃料电池气水分离器

NºPublicación:  CN121149295A 16/12/2025
Solicitante: 
浙江天能氢能源科技有限公司
CN_121149295_PA

Resumen de: CN121149295A

本发明提供一种减少低温启动时间的燃料电池气水分离器,包括气水分离器本体,所述气水分离器本体具有内腔,以及连通内腔的氢气进气接头、氢气出气接头和排水出口,所述排水出口外接热风吹扫腔体,所述热风吹扫腔体底部设有排水孔,排水孔处设有排水阀;所述热风吹扫腔体还设有吹扫孔,吹扫孔连接吹扫阀;所述排水出口与热风吹扫腔体之间还设有用于控制排水出口与热风吹扫腔体连通或者断开的控制机构;所述气水分离器本体还具有连通内腔的排气孔,排气孔处设有排气阀。本发明能够有效解决排水阀冻结问题,无需提前加热排水排氢阀,能够减少低温启动的时间,无需集成加热元件,不会额外增加系统辅助功耗,使得燃料电池系统输出功率更高。

用于改善电解槽耐久性的添加剂

NºPublicación:  CN121152901A 16/12/2025
Solicitante: 
路博润公司
CN_121152901_A

Resumen de: WO2024238741A1

The disclosed technology relates to a composition for mitigating hydrogen cross-over and for mitigating polymer oxidation by adding radical scavenging organic inhibitors within a proton exchange membrane ("PEM") electrolyzer.

环境能量转换器

NºPublicación:  CN121153132A 16/12/2025
Solicitante: 
约翰逊控股有限责任公司
CN_121153132_A

Resumen de: WO2025170588A1

An ambient energy converter includes a housing having an upper portion and a lower portion. The housing lower portion has a hydrophobic material portion. The upper portion has a vent opening in fluid communication with ambience. The housing contains a mass of hygroscopic within the housing lower portion that is in fluid communication with the hydrophobic material portion. An ion conductive membrane electrode assembly is coupled to the housing to allow the passage of ionized water or water vapor through the ion conductive membrane electrode and into contact with the hygroscopic solution. An air conduit may be coupled to the housing to provide an airflow to the ion conductive membrane electrode and/or hydrophobic material portion.

一种燃料电池冷却系统

NºPublicación:  CN121149289A 16/12/2025
Solicitante: 
上海鲲华新能源科技有限公司
CN_121149289_PA

Resumen de: CN121149289A

本发明提供一种燃料电池冷却系统,涉及燃料电池技术领域。该种燃料电池冷却系统,包括以下模块冷却循环控制模块、散热管理模块、氢气预处理模块、氢循环调控模块、气液处理模块、热回收利用模块;冷却循环控制模块,基于电堆温度监测数据,采用比例积分微分算法动态调节冷却水泵转速,通过PTC加热器实现冷却液温度闭环控制,结合节温器开度调节建立三回路协同控制机制,生成优化流量参数。通过动态调节冷却水泵转速与PTC加热器协同控制,建立三回路流量配比机制,显著提升电堆温度控制精度,采用计算流体力学优化散热器结构,结合模糊控制动态调整风扇转速,在提升散热效率的同时降低能耗,构建压力‑温度耦合模型优化氢气加热曲线。

一种燃料电池电化学阻抗谱数据扩充及弛豫时间分布方法

NºPublicación:  CN121142350A 16/12/2025
Solicitante: 
武汉理工大学
CN_121142350_PA

Resumen de: CN121142350A

本发明公开了一种燃料电池电化学阻抗谱数据扩充及弛豫时间分布方法,涉及质子交换膜燃料电池领域,本发明的技术方案包括如下步骤:S1,用物理信息神经网络模型基于部分燃料电池电化学阻抗谱信息来生成全时段下的阻抗谱;S2,用SHAP分析影响燃料电池高低频以及实虚部的物理量;S3,根据实测EIS数据对其进行弛豫时间分布分析,从频域角度分析燃料电池老化;S4,统筹SHAP分析和DRT分析的结果,综合评判燃料电池的老化模式与关键影响因素。扩充稀缺的EIS数据,分析影响燃料电池电化学阻抗谱实部以及虚部的关键物理特征,通过电化学阻抗谱弛豫时间分布得到频域内老化的特征,将时域特征与频域特征结合分析,对燃料电池的老化状态做出评估。

一种全钒液流电池多功能一体化储液罐及全钒液流电池系统

NºPublicación:  CN121149299A 16/12/2025
Solicitante: 
国家能源投资集团有限责任公司北京低碳清洁能源研究院
CN_121149299_PA

Resumen de: CN121149299A

本发明涉及一种全钒液流电池多功能一体化储液罐和全钒液流电池系统,所述储液罐为上下式多功能一体化储液罐或内套式多功能一体化储液罐;本发明的多功能一体化储液罐兼具储存和换热的功能,上下式多功能一体化储液罐中设置有换热管,可通过换热管来实现换热,内套式多功能一体化储液罐通过各储液区之间的壁面来实现换热,可以提高电解液的换热效率。本发明的全钒液流电池系统设计仅需一个换热器和一个储液罐,既解决电解液的换热问题,同时减少了占地空间,使系统结构更加简洁。

催化剂层及制造方法、膜电极组件、燃料电池和用电设备

NºPublicación:  CN121149261A 16/12/2025
Solicitante: 
未势能源科技有限公司
CN_121149261_PA

Resumen de: CN121149261A

本发明公开了一种催化剂层及制造方法、膜电极组件、燃料电池和用电设备。该催化剂层包括:基体和催化剂,所述基体上设有纳米结构,所述催化剂设置于所述纳米结构上。根据本发明的催化剂层,通过在基体上设置纳米结构,并将催化剂设置于纳米结构上,能够提升催化剂层上催化剂的纯度,降低杂质率,有利于提升催化剂层的催化性能。

一种燃料电池系统散热控制方法

NºPublicación:  CN121149308A 16/12/2025
Solicitante: 
唐山锐唯新能源科技有限公司
CN_121149308_PA

Resumen de: CN121149308A

本发明公开了一种燃料电池系统散热控制方法,包括水温采样步骤、PI控制步骤、占空比分配步骤、轮循触发步骤、轮循输出步骤和驱动执行步骤,通过引入风扇轮循工作机制,旨在使系统中所有散热风扇的累计工作时间趋于均衡。这种方法有助于避免传统控制策略下部分风扇因长期频繁启动而先行老化的问题,从而在一定程度上降低了因单个风扇故障而导致整个散热系统效能衰退或失效的风险。同时,将风扇的轮循切换时机设定在系统开始散热、总需求占空比从零变为非零的时刻。这种基于“上升沿”触发的设计,确保了在后续连续的散热功率调节过程中,风扇的工作序列保持不变。这样做有利于维持散热控制的稳定性,避免了因风扇频繁切换可能带来的水温波动。

一种基于智能算法的甲醇重整制氢过程控制方法及系统

NºPublicación:  CN121149314A 16/12/2025
Solicitante: 
江苏就是能源科技有限公司
CN_121149314_PA

Resumen de: CN121149314A

本发明提供了一种基于智能算法的甲醇重整制氢过程控制方法及系统,涉及燃料电池甲醇制氢过程控制技术领域,该方法包括采集上游重整单元与下游净化单元的实时运行数据,构建上游、下游耦合预测模型,并设定净化拥塞指标及其阈值;当净化拥塞指标达到阈值时,触发增强学习智能体进入主动控制状态,基于CO浓度上限与氢回收率下限的奖励函数约束,动态调整探索率与利用率;通过扰动采集响应数据并进行反向灵敏度辨识,构建灵敏度、拥塞耦合矩阵;在扰动幅度、能耗和安全约束下采用策略梯度与剪枝联合搜索。本发明能够在逼近净化容量极限的复杂工况下实现CO浓度稳定控制与净化能耗的协同优化,提升制氢过程的运行效率、稳定性。

燃料电池系统的安全元件、清洁空气导管和阴极空气过滤器

NºPublicación:  CN121149272A 16/12/2025
Solicitante: 
曼·胡默尔有限公司
CN_121149272_PA

Resumen de: EP4663270A1

A safety element (100) includes a housing (10), and a filler material (18) comprising a superadsorber (20) and/or an ion exchange resin (30) disposed in a first segment (12) of the housing (10) and configured to remove acidic or non-acidic water, the filler material (18) having a volume depending on an interaction with water when exposed to water or not exposed to water.

一种燃料电池电堆分区补偿端板和燃料电池

NºPublicación:  CN121149280A 16/12/2025
Solicitante: 
上海文景能源科技有限公司
CN_121149280_PA

Resumen de: CN121149280A

本发明提供一种燃料电池电堆分区补偿端板,包括设置于燃料电池双极板一侧的浮动端板,浮动端板的一侧设有后端板,浮动端板设有第一补偿区和第二补偿区,第二补偿区分别位于第一补偿区的两端;第一补偿区与燃料电池双极板的公共通道密封区相对应,第二补偿区与燃料电池双极板的活性区相对应;第一补偿区内设有多个第一定位槽,第一定位槽内设有第一弹性件;第二补偿区内设有多个第二定位槽,第二定位槽内设有第二弹性件。本发明通过在浮动端板补偿区的定位槽中设置不同大小刚性的弹性件,从而分别对活性区和公共通道密封区提供不同刚度的补偿效果,使得氢燃料电池电堆各个区域达到更好的均一性。

低温高活性的层状M0.15Sr2.85Co4O9-δ材料及其制备方法和应用

NºPublicación:  CN121134848A 16/12/2025
Solicitante: 
南京理工大学
CN_121134848_PA

Resumen de: CN121134848A

本发明公开了一种低温高活性的层状M0.15Sr2.85Co4O9‑δ材料及其制备方法和应用。所述方法利用燃烧法合成层状M0.15Sr2.85Co4O9‑δ材料。本发明制得的层状M0.15Sr2.85Co4O9‑δ材料的相结构较好,作为固体氧化物燃料电池的氧电极材料,在中低温下的催化活性较好,且在空气气氛中结构稳定,与电解质BZCYYb热匹配和化学相容性好,在质子传导型固体氧化物燃料电池领域具有广泛的应用前景。

一种增强型全氟磺酸质子交换膜批量制备方法及产线

NºPublicación:  CN121149320A 16/12/2025
Solicitante: 
中国科学院大连化学物理研究所
CN_121149320_PA

Resumen de: CN121149320A

本发明涉及燃料电池领域,尤其涉及一种增强型全氟磺酸质子交换膜批量制备方法及产线。本发明制得的质子交换膜包括全氟磺酸基膜、双面接枝层和双面功能层,双面接枝层包括含纳米二氧化硅的全氟烷基硅烷偶联剂,双面功能层包括磺酸化COFs以及含离子液体功能化硅氧烷动态交联剂溶液。基膜经Ar和O2等离子体活化后,涂覆含羟基化纳米SiO2的全氟烷基硅烷偶联剂,通过水解缩合形成共价键桥接层,显著提升层间结合力并抑制裂纹扩展,之后UV和IR协同交联,实现快速固化+动态优化的双功能网络,并且在卷对卷工艺中通过双面异步涂覆、热场诱导结晶、五阶段梯度退火,匹配产线速度,确保膜材高平整度与耐溶胀性。

一种具有定向多级孔道与可控流变性的水系多硫化物液流电池负极生物炭浆料的制备方法及其应用

NºPublicación:  CN121149322A 16/12/2025
Solicitante: 
东南大学
CN_121149322_PA

Resumen de: CN121149322A

本发明公开了一种具有定向多级孔道与可控流变性的水系多硫化物液流电池负极生物炭浆料的制备方法及其应用,所述方法包括:将生物质原料经预处理;将生物质原料与化学活化剂及加入或者不加入硬模板剂混合后进行一步高温热解,再通过洗涤去除模板剂,得到具有定向多级孔道结构的生物炭;将所述生物炭与多硫化物水溶液及由高分子增稠剂和高长径比导电添加剂构成的复合流变助剂混合,获得流变特性可控的负极生物炭浆料。本发明通过在微观层面定向构筑孔道以实现对多硫化物的物理限域,并在宏观层面主动调控浆料流变性以构建高效导电网络,协同解决了多硫化物穿梭与传质极化问题,显著提升了电池的循环稳定性与功率密度,适用于高性能液流储能装置。

搬运装置以及搬运方法

NºPublicación:  CN121134158A 16/12/2025
Solicitante: 
丰田自动车株式会社大隆精机株式会社
CN_121134158_PA

Resumen de: CN121134158A

本发明提供搬运装置以及搬运方法,更高速地实现抑制了偏移的高精度的整齐排列。使层叠配置的多个燃料电池单体整齐排列的搬运装置具备:匣盒,该匣盒将上述多个燃料电池单体以沿第1方向层叠配置的状态收容于上述匣盒,且上述匣盒在上述第1方向上的一端敞开;第1螺杆,该第1螺杆沿上述第1方向延伸,在外周面形成有螺旋状的螺纹槽,且在上述多个燃料电池单体被收容于上述匣盒时,上述外周面从与上述第1方向垂直的第2方向与上述多个燃料电池单体接触;以及螺杆驱动部,该螺杆驱动部使上述第1螺杆旋转。

一种接枝改性聚苯并咪唑质子交换膜及制备方法

NºPublicación:  CN121136080A 16/12/2025
Solicitante: 
山东正熵能源科技有限公司西安交通大学
CN_121136080_PA

Resumen de: CN121136080A

本发明适用于燃料电池技术领域,提供了一种接枝改性聚苯并咪唑质子交换膜及制备方法,包括以下步骤:Step1,合成卤代双磺酰亚胺基化合物;Step2,合成双磺酰亚胺基侧基聚苯并咪唑:将OPBI溶于适量的极性溶剂中,120℃下加入适量的LiH活化OPBI约4‑12h,完全活化后加入一定量的卤代双磺酰亚胺基化合物与适量的KI混合料,继续反应24h;反应结束后将产物趁热倒在蒸馏水中,用适量的盐酸充分洗涤后,使用适量的碳酸钠洗掉多余的盐酸,完全干燥后得到产物双磺酰亚胺基侧基聚苯并咪唑;Step3,制备双磺酰亚胺基接枝聚苯并咪唑的质子交换膜。本方案原料成本低,易得,合成条件成熟,产率高,可行性高,产品膜电导率高,提高燃料电池的输出特性,具有广阔的应用前景。

一种氢燃料电池系统阳极湿度调控装置及调控方法

NºPublicación:  CN121149309A 16/12/2025
Solicitante: 
江苏中车氢芯动力科技有限公司
CN_121149309_PA

Resumen de: CN121149309A

本发明涉及一种氢燃料电池系统阳极湿度调控装置及调控方法,阳极湿度调控装置包括:氢气预热器,引射器,气水分离器,换热器,三通阀、电堆及湿度传感器,三通阀包括进口、第一出口及第二出口,氢气预热器的气体出口与引射器的入口相连,引射器的出口与电堆的阳极入口相连,引射器的回流口与气水分离器的出气口相连,气水分离器的排水口与系统尾排相连,气水分离器的进气口通过第一管路与三通阀的第一出口相连,气水分离器的进气口通过第二管路与换热器的气体出口相连,换热器的气体入口通过第三管路与三通阀的第二出口相连接,三通阀的进口与电堆的阳极出口相连,从而使得无论是在低功率运行时还是在中高功率运行时均可满足电堆阳极湿度要求。

耦合储热介质热管理的新型固体氧化物电堆及其使用方法

NºPublicación:  CN121149283A 16/12/2025
Solicitante: 
华北电力大学
CN_121149283_PA

Resumen de: CN121149283A

本发明涉及固体氧化物电池与火力发电联产技术领域,其公开了耦合储热介质热管理的新型固体氧化物电堆及其使用方法,电堆包括上下端板、层叠的电池和电池间的连接体,连接体内设有热管理装置;热管理装置包括热管、热管理装置进口和热管理装置出口,热管填充有毛细芯和储热介质。本发明使用熔融盐热管技术,将电堆产热有效转移与储存,降低空气需求,减少系统能耗。当电网负荷处于低谷或高峰时,电堆对应切换电解或发电模式,低温熔融盐通过锅炉和汽机模块的蒸汽进行预热,并由融熔盐泵输送至热管网络,平衡电堆温度并储存热能;当电网负荷适中时,燃煤电站仅用于发电,热管理装置可辅助电堆热待机,维持电堆温度,提高其动态响应与运行稳定性。

基于荷电状态分析的全钒液流储能电池集成方法及系统

NºPublicación:  CN121149313A 16/12/2025
Solicitante: 
河北超钒储能有限责任公司
CN_121149313_PA

Resumen de: CN121149313A

本发明公开了基于荷电状态分析的全钒液流储能电池集成方法及系统,涉及全钒液流储能电池技术领域,通过三步实现全钒液流储能电池集成:步骤一构建电解液化学重构体系,引入功能添加剂后,获取钒离子配位键能等参数,分析得电解液化学特性系数;步骤二基于该系数预测荷电状态异常,标记异常电池并分析其异常趋势;步骤三待异常趋势明确后,计算异常扩散风险指数,按指数划分等级,结合历史相似、新型、渐变型异常趋势,制定熔断式深度隔离、自适应预警隔离、动态观察性隔离等分级策略,实现异常精准防控。

对电合成反应的反应产物的生产的改进

NºPublicación:  CN121153128A 16/12/2025
Solicitante: 
菎能有限公司
CN_121153128_PA

Resumen de: WO2024242934A2

Conventional redox flow batteries can be limited by the solubility of raw materials that are used to form the negolyte. Disclosed herein are methods for improving the solubility of negolyte raw materials, by conversion to more soluble compounds that retain a desired reactivity with negolyte reagents under operating conditions.

一种氢燃料电池和固态储氢瓶多功能换热系统

NºPublicación:  CN121149282A 16/12/2025
Solicitante: 
江苏恩方智享科技有限公司
CN_121149282_PA

Resumen de: CN121149282A

本发明提供一种氢燃料电池和固态储氢瓶多功能换热系统,涉及氢能源动力电池技术领域,包括箱体,所述箱体一侧安装有固态储氢瓶,另一侧安装有氢燃料电池和氢电控制器;所述固态储氢瓶的外周面贴合式设置有导热金属板,若干所述导热管远离固态储氢瓶一侧分别贴合连接在氢燃料电池或氢电控制器外侧的壳体上;氢燃料电池和氢电控制器通过导热管和导热金属板与固态储氢瓶进行热交换。本发明利用导热管的反重力吸热循环原理,在冷热两端建立高速热交换通道,从而在不依赖电力的前提下进行热交换,导热金属板还作为储氢瓶和燃料电池的防护装置,提高相应装置的外壳强度,降低储氢瓶在车辆行进过程中产生的颠簸碰撞,有效保护储氢瓶的安全性。

一种应用于200KW以上燃料电池的旋涡式氢气循环泵

NºPublicación:  CN121139445A 16/12/2025
Solicitante: 
山东凯格瑞森能源科技有限公司
CN_121139445_PA

Resumen de: CN121139445A

本发明涉及应用于氢燃料电池的氢气循环系统技术领域,具体公开了一种应用于200KW以上燃料电池的旋涡式氢气循环泵,包括固定座,固定座顶部连接有泵壳,泵壳内设有双向半闭式叶轮与流道,流道处于双向半闭式叶轮两侧,泵壳两侧均设有电机壳体,电机壳体内设有电机定子,电机定子一端连接有电机转子,电机壳体顶部连接有电气接口,固定座底部连接有旋涡泵入口与旋涡泵出口,旋涡泵入口底部连接有水汽破碎模块,水汽破碎模块包括竖管、横管、转动轴与破碎叶片,竖管连接于旋涡泵入口底端,横管横向设置,采用双向旋涡式风机结构,叶轮采用半闭式结构;结构简单、可行性好,体积小、重量轻有效提高氢燃料电池系统的功率密度。

一种液流电池多孔膜、制备方法及其应用

NºPublicación:  CN121135962A 16/12/2025
Solicitante: 
浙江大学温州研究院温州锌时代能源有限公司
CN_121135962_PA

Resumen de: CN121135962A

本申请公开了一种液流电池多孔膜、制备方法及其应用,其中液流电池多孔膜的制备原料包括磺酸基单体、季铵盐单体、引发剂和聚乙烯,在引发剂的作用下,聚乙烯分子链上适于接枝磺酸基团和季铵盐基团。本申请的液流电池多孔膜,在聚乙烯基体上同时接枝磺酸基与季铵盐双功能基团,能有效降低溴渗透速率。

一种低成本多孔催化剂及其制备方法与应用

NºPublicación:  CN121149267A 16/12/2025
Solicitante: 
佛山仙湖实验室
CN_121149267_PA

Resumen de: CN121149267A

本发明属于新材料技术领域,公开了一种低成本多孔催化剂及其制备方法与应用。该多孔催化剂的制备方法包括以下步骤:先将可溶性锌盐溶解于水中,制得溶液A;将2‑甲基咪唑、金属酞菁和纳米无机氧化物模板溶解于水中,制得溶液B;然后将溶液A和溶液B混合,制得混合溶液;再将混合溶液进行离心、干燥后,进行热处理;最后将热处理后的产物进行酸洗,烘干,制得。本发明以水替代传统的有机溶剂制备的多孔催化剂,具有较高的比表面积和丰富的多孔结构,并使过渡金属具有良好的分散性能,以高原子利用率的单分散形式存在,极大地提升了原子利用率,从而提升催化剂的活性,在酸性电解液中表现出优异的氧还原性能。

一种多机氢燃料电池发电系统的分层协同控制方法及装置

NºPublicación:  CN121149312A 16/12/2025
Solicitante: 
武汉飞思特新能源科技有限公司
CN_121149312_PA

Resumen de: CN121149312A

本发明提供一种多机氢燃料电池发电系统的分层协同控制方法及装置,涉及发电系统控制领域,包括:获取多机燃料电池发电系统的当前输出功率集合,当前输出功率集合包括各燃料电池和锂电池储能系统的当前输出功率;根据各燃料电池和锂电池储能系统的当前输出功率计算获得总成本,将总成本最小作为目标函数,构建约束条件集合,通过鲸鱼优化算法在约束条件集合的约束下对目标函数进行求解,计算获得令总成本最小的各燃料电池机组的最优负载功率,以及锂电池储能系统的最优输出功率;根据各燃料电池的历史健康状态集合,以及各燃料电池机组的历史负载功率集合和最优负载功率,计算获得各燃料电池的最优输出功率。

碳循环超级储能系统

NºPublicación:  CN121149317A 16/12/2025
Solicitante: 
茂名市今众朝致咨询服务有限公司
CN_121149317_PA

Resumen de: CN121149317A

一种碳循环超级储能系统。尤其储电量巨大、对电网调控能力强、低成本和高效益的储能技术。碳循环超级储能系统是一个以提取空气中的一氧化碳或二氧化碳或者使用工业一氧化碳或二氧化碳作为储能介质,利用冷能物质可存储冷能的特性,把大量一氧化碳或二氧化碳转化为液态一氧化碳冷能物质或液态二氧化碳冷能物质并进行存储,冷能物质使用其中冷能之后,还原为一氧化碳或二氧化碳又可以作为合成燃料的原料,燃料使用之后产生的一氧化碳和二氧化碳,经过收集又再次成为本储能系统的储能介质。本技术方案很好地调控电网的电力,保障电网的平稳与安全,大力促进我国太阳能和风能等等新能源的发展。既可解决温室效应的问题又可解决大量合成能源的原料问题。它是一种实现碳达峰碳中和要求目标的新技术新方案。

一种应用于溴基液流电池的功能化隔膜及其制备方法

NºPublicación:  CN121149325A 16/12/2025
Solicitante: 
北京安储科技有限公司
CN_121149325_PA

Resumen de: CN121149325A

本发明公开了一种在溴基液流电池中应用的经氮化硼修饰的功能化隔膜及其制备方法,属于液流电池领域,采用廉价的氮化硼(BN)进行简易球磨与强碱预处理所制备,将含有BN的氢氧化钠(NaOH)溶液进行超声、加热,洗涤、抽滤、干燥,干燥过后的BN和碳纳米管(CNTs)与全氟磺酸基聚合物(Nafion)溶液进行充分混合,并负载到隔膜表面,使隔膜表面形成一种油状的功能层,所制备的功能化隔膜可以提高电压效率与电池的能量效率。

一种氢燃料电池膜电极催化剂层及膜电极制备方法

NºPublicación:  CN121149270A 16/12/2025
Solicitante: 
中国重汽集团济南动力有限公司
CN_121149270_PA

Resumen de: CN121149270A

本发明提供一种氢燃料电池膜电极催化剂层,包括阴极催化剂层和阳极催化剂层;所述阴极催化剂层由质子交换膜向外依此包括第一催化剂层、第二催化剂层,第一催化剂层I/C比小于第二催化剂层I/C比,形成连续梯度阴极催化剂层;所述阳极催化剂层由质子交换膜向外依次包括第三催化剂层、第四催化剂层,第三催化剂层I/C比小于第四催化剂层I/C比,形成连续梯度阳极催化剂层。本发明连续梯度催化剂层对相对湿度变化表现出更好的耐受性,制备的膜电极性能优于传统电极,并在不同的RH条件下保持最佳性能,在所有相对湿度操作条件下都显示出较高的相对功率密度,优化膜电极对湿度条件的操作窗口范围,有效提升膜电极对湿度操作条件的耐受性。

一种用于可逆固体氧化物电池电堆组件的复合密封结构及其应用

NºPublicación:  CN121149281A 16/12/2025
Solicitante: 
华中科技大学
CN_121149281_PA

Resumen de: CN121149281A

本发明提供了一种可逆固体氧化物电池电堆组件用层间复合密封结构及其制备方法和应用,涉及可逆固体氧化物电池技术领域。本发明所述可逆固体氧化物电池电堆组件用复合密封结构由陶瓷基密封材料和玻璃基密封材料构成,呈陶瓷/玻璃/陶瓷夹层构型或玻璃/陶瓷/玻璃夹层构型。本发明通过梯度三明治复合材料结构设计,成功解决了现有技术中单一材料体系无法兼顾结构强度与密封性能的技术问题。此外,本发明工艺参数可控,便于工业化生产,结构设计灵活可调,能够适应不同电堆规格和工况要求。本发明显著提升了可逆固体氧化物电池电堆的界面密封可靠性,降低了高温密封结构失效风险,延长了电堆使用寿命,具有良好的产业化应用前景。

流场板、单电池、电堆以及电化学能量转换装置

NºPublicación:  CN121149276A 16/12/2025
Solicitante: 
惠州亿纬氢能有限公司
CN_121149276_PA

Resumen de: CN121149276A

本发明提供一种流场板、单电池、电堆以及电化学能量转换装置,流场板具有第一侧、第二侧和外周侧,流场板设有流道,流道包括设于第一侧的第一凹槽和设于第二侧的间隔设置的多个第二凹槽;第一凹槽包括两个连接段和主体段,多个第二凹槽与一个连接段在流场板的厚度方向上相对,每个第二凹槽的延伸方向与对应的连接段的延伸方向相交,且第二凹槽与连接段在第二凹槽与连接段的相交处连通,第二凹槽贯穿外周侧,以形成流道的进口或者出口。通过在流场板的第一侧设置连续的第一凹槽、第二侧设置与连接段相交且连通的第二凹槽,使流体进口区或出口区兼具点阵流场的均匀分布优势,又保证膜电极组件获得连续线支撑,兼顾产品性能与可靠性。

一种全钒液流电池电堆导流框结构及液流电池系统

NºPublicación:  CN121149277A 16/12/2025
Solicitante: 
贵州志喜科技有限公司
CN_121149277_PA

Resumen de: CN121149277A

本发明的实施例提供了一种全钒液流电池电堆导流框结构及液流电池系统,涉及液流电池领域。该全钒液流电池电堆导流框结构包括框本体和均流部;其中,框本体沿第一方向依次设置有进口、反应区和出口,进口和反应区之间、反应区与出口之间均连通有导流通道,均流部设置于导流通道与反应区之间。在工作过程中,进口用于输入电解液,出口用于输出电解液,当导流通道和反应区之间传输电解液时,均流部的存在可以使得电解液进入或者流出反应区时更加均匀,从而避免反应区中不同位置的电解液的浓度差的问题,并降低了电解液中离子的迁徙距离,加快了在电极上反应速率。该液流电池系统包括全钒液流电池电堆导流框结构,其具备全钒液流电池电堆导流框结构的全部功能。

一种用于锌溴液流电池的碳毡电极及制备方法和应用

NºPublicación:  CN121149266A 16/12/2025
Solicitante: 
西安热工研究院有限公司
CN_121149266_PA

Resumen de: CN121149266A

本发明公开了一种用于锌溴液流电池的碳毡电极及制备方法和应用,属于锌溴液流电池生产技术领域,方法包括:将碳毡浸入酸性溶液中进行化学刻蚀,在碳毡的碳纤维表面刻蚀出均匀沟槽,经清洗、干燥后,得到预处理后的碳毡;将锡盐和镍盐溶于去离子水中,加入水解抑制剂,得到前驱体溶液;将预处理后的碳毡浸入前驱体溶液中,以重新选取的未处理的碳毡为对电极,采用直流电源在恒定电流下进行电沉积,将完成电沉积的预处理后的碳毡水洗、第二次干燥后,得到用于锌溴液流电池的碳毡电极。利用Sn和Ni的亲锌性,在碳毡电极Sn和Ni位点上锌优先沉积,显著扩大沉积深度,优化锌沉积空间,有效提高锌沉积面积容量,解决了碳毡电极面容量受限问题。

电极装配线

NºPublicación:  CN121149327A 16/12/2025
Solicitante: 
惠州市联赢科技有限公司
CN_121149327_PA

Resumen de: CN121149327A

本发明提供了一种电极装配线,包括输送治具、上料机构、回流线和下料机构,输送治具通过回流线在上料机构和下料机构之间往复运动,输送治具用于输送电极;在上料机构和下料机构之间,于回流线的输送方向上依次设置有第一组装机构、第一NG机构、翻转机构、第一点胶机构、胶水检测机构、第二NG机构、第二组装机构和检修机构,其中,第一组装机构靠近上料机构设置,检修机构靠近下料机构设置。本发明通过第一组装机构将液流框和隔板精准装配,通过第二组装机构将液流框和碳毡精准装配,通过配置NG机构和检测以及检修机构,能够对不合格产品进行检修或者剔除,有利于提高生产节拍,保证产品良品率。

一种氢燃料电池泄漏多级预警系统及方法

NºPublicación:  CN121149307A 16/12/2025
Solicitante: 
广东电网有限责任公司广州供电局
CN_121149307_PA

Resumen de: CN121149307A

本发明公开了一种氢燃料电池泄漏多级预警系统及方法,应用于燃料电池领域,包括多模态传感模块、动态耦合分析模块、多级预警响应模块和抗运动干扰模块;多模态传感模块用于采集氢燃料电池多维监测参数,包括压力传感器、温度传感器、红外气体成像仪、摄像组件及惯性测量单元;动态耦合分析模块与多模态传感模块通信连接,动态耦合分析模块通过深度学习模型对氢燃料电池多维监测参数进行泄露风险分析;多级预警响应模块与动态耦合分析模块通信连接,用于根据泄露风险分析的分析结果进行差异化预警;抗运动干扰模块包括硅胶缓冲层和碳纤维支架,碳纤维支架用于固定多模态传感模块。本发明实现泄漏风险的差异化处理,提升了安全响应效率。

一种用于燃料电池氢气循环系统的喷射器及其控制方法

NºPublicación:  CN121149292A 16/12/2025
Solicitante: 
浙江尔格科技股份有限公司
CN_121149292_PA

Resumen de: CN121149292A

本发明公开了一种用于燃料电池氢气循环系统的喷射器及其控制方法,旨在提供一种回收率高、控制精准度高的用于燃料电池氢气循环系统的喷射器及其控制方法,其技术方案要点是包括喷射器壳体、设置在喷射器壳体内的可调式喷嘴、与可调式喷嘴出口连通的引射腔、衔接引射腔的混合腔以及连接混合腔的扩压通道,所述可调式喷嘴包括依次设置的喷嘴收缩部、喷嘴喉口以及喷嘴扩散部,所述喷嘴扩散部包括设置在可调式喷嘴左端的内置电机、与内置电机输出端连接的传动轴、与传动轴远离电机一端紧固连接的套筒构件,当内置电机驱动传动轴带动套筒构件移动至喷嘴喉口最左端时,喷嘴扩散部完全贴合喷嘴喉口,形成渐缩型流道。本发明适用于喷射器技术领域。

一种熔盐储能耦合燃料电池的短时储能系统

NºPublicación:  CN121149291A 16/12/2025
Solicitante: 
西安热工研究院有限公司
CN_121149291_PA

Resumen de: CN121149291A

本申请提供了一种熔盐储能耦合燃料电池的短时储能系统,包括固体氧化物电解池、氢气储罐、氧气储罐、固体氧化物燃料电池、高温熔盐储罐和低温熔盐储罐;固体氧化物电解池用于进行电解水反应生成氢气和氧气;氢气储罐用于储存电解产生的氢气;氧气储罐用于储存电解产生的氧气;固体氧化物燃料电池分别与氢气储罐和氧气储罐相连通,用于利用氢气和氧气进行化学反应以释能;高温熔盐储罐分别经固体氧化物电解池和固体氧化物燃料电池连通至低温熔盐储罐,以使高温熔盐在固体氧化物电解池和固体氧化物燃料电池释热提供反应所需的热量后进入低温熔盐储罐。该系统可以实现高效、稳定且经济的短时储能,从而弥补现有熔盐储能技术在短时储能方面的不足。

一种燃料电池系统、自增压方法及车辆

NºPublicación:  CN121149293A 16/12/2025
Solicitante: 
东风汽车集团股份有限公司
CN_121149293_PA

Resumen de: CN121149293A

本申请涉及一种燃料电池系统、自增压方法及车辆,包括:电堆;进氢管路,设置在电堆的阳极入口,所述进氢管路上设有液氢瓶,所述液氢瓶内设有第一换热器;气液分离器,设置在电堆的阳极出口;自增压管路,其与气液分离器的气体输出口连接,且所述自增压管路还通过所述第一换热器连接在所述进氢管路上。该燃料电池系统、自增压方法及车辆,当液氢瓶内气枕区的压力较低时,通过控制组件可以将电堆阳极出口未反应的氢气重新引入液氢瓶内的第一换热器中,利用该部分氢气的热量和液氢瓶内的液氢进行换热从而实现液氢瓶内气枕区压力的自增压,保证了气枕区压力增加的效率,同时还可以避免因压力波动引起的液氢供给中断,确保液氢能稳定流出。

一种错位交叉肋结构的连接体及固体氧化物燃料电池

NºPublicación:  CN121149278A 16/12/2025
Solicitante: 
华北电力大学
CN_121149278_PA

Resumen de: CN121149278A

本发明涉及固体氧化物燃料电池技术,其公开了一种错位交叉肋结构的连接体,其包括板体,板体至少一侧为流场侧,流场侧包括第一肋层和位于第一肋层下方且与板体贴合的第二肋层,第一肋层和第二肋层均布设有十字网格状矩形肋,第一肋层的肋间空腔形成多个上层流动空腔,第二肋层的肋间空腔形成多个下层流动空腔,且第二肋层与气体流向垂直的肋位于第一肋层的肋间距中心位置,形成气体流动方向的错位交叉排布;其中第一肋层与第二肋层的肋条面积比为1:1。本发明提供的连接体结构设计延长燃料在电池表面的停留时间,显著提高气体流动均匀性,在降低压降的同时,有效降低电流密度离散度,提高功率密度和燃料利用率,提升SOFC的运行可靠性和耐久性。

液流电池的容量恢复方法

NºPublicación:  CN121149297A 16/12/2025
Solicitante: 
中国华能集团清洁能源技术研究院有限公司
CN_121149297_A

Resumen de: CN121149297A

本发明提供了一种液流电池的容量恢复方法。该容量恢复方法包括:将容量衰减的液流电池中的正极电解液和负极电解液进行第一混合,得到混合电解液;将混合电解液分成第一混合电解液和第二混合电解液,将第一混合电解液装入正极储液罐中,将第二混合电解液装入负极储液罐中,得到第一液流电池;对第一液流电池进行第一充电,然后向第一混合电解液中加入还原剂进行第二混合,然后对电解液进行第二充电,得到第二液流电池;将第二液流电池中的正极电极和负极电极位置互换,然后进行充放电循环;充放电循环结束后,将正极电极和负极电极恢复原位,得到容量恢复的液流电池。本申请的方法具有优异的容量恢复效果。

无需贵金属催化剂的光纤化学燃料电池及其发电方法

NºPublicación:  CN121149316A 16/12/2025
Solicitante: 
顾士平
CN_121149316_PA

Resumen de: CN121149316A

本发明提出无需贵金属的光纤化学燃料电池及发电方法。装置为阳极/离子交换膜/阴极三明治光纤膜电极,并行光纤将VUV/深紫外(67-130与90-112nm)就地耦合并与直流/脉冲偏置同步,实现光—电—质子—离子协同。催化层用Ni、Co、Fe、Cu、Mo、W及其化合物(1-100nm),排除Pt、Au、Ag、Ir、Ru;膜为PEM/AEM/CEM(5-200m)。适配H或甲醇/氧气,协同优化流量、背压、温度与pH。系统支持S×P堆叠、在线传感与MPC/强化学习控制,具联锁与再生。方案在无贵金属条件下降低过电位、提升功率密度与能效,兼具可扩展与本质安全。

燃料电池系统和从阳极排气中受控分离氢气的方法及其用途

NºPublicación:  CN121153131A 16/12/2025
Solicitante: 
蓝界科技控股公司
CN_121153131_PA

Resumen de: DK202400006A1

In a fuel cell system with a HT-PEM fuel cell (2), hydrogen is separated from the anode exhaust gas and recycled into the anode (10A) of the fuel cell (10) in order to increase efficiency. Separation of H2 gas from the anode exhaust gas leaves an option for collecting the remaining CO2 after condensing the water, with the additional aspect of using the dried remaining CO2-free anode exhaust gas for recirculation into the reformer (7) and/or the reformer heater (6). The latter is motivated by the fact that the 1electrochemical H2 separator (12) is only used for separating less than 90% of the H2 available H2 in the anode exhaust gas, which prolongs the lifetime of the H2 separator (12).

供氢系统、供氢系统的控制方法和车辆

NºPublicación:  CN121149290A 16/12/2025
Solicitante: 
北汽福田汽车股份有限公司
CN_121149290_PA

Resumen de: CN121149290A

本公开涉及一种供氢系统、供氢系统的控制方法和车辆,供氢系统包括:进气模块,包括进气主路;气氢模块,包括气态供氢装置和第一进氢管路,第一进氢管路连接在气态供氢装置和进气主路之间,和液氢模块,包括液态供氢装置、第二进氢管路和调节支路,第二进氢管路连接在液态供氢装置和进气主路之间,调节支路可通断地连接在第一进氢管路和第二进氢管路之间,至少部分的调节支路位于液态供氢装置中。在液态供氢装置的压力低于压力阈值或液态供氢装置的液位低于液位阈值,导致氢气气化后的压力不满足进气主路的供氢要求时可以对液态供氢装置增压,以满足供氢需求,提升车辆性能。

一种高精度燃料电池内部温度、电流分布一体化检测装置、温度校正方法及燃料电池

NºPublicación:  CN121149306A 16/12/2025
Solicitante: 
东方电气集团科学技术研究院有限公司
CN_121149306_PA

Resumen de: CN121149306A

本发明涉及燃料电池热管理技术领域,公开了一种高精度燃料电池内部温度、电流分布一体化检测装置、温度校正方法及燃料电池,该一体化检测装置包括温度‑电流分区采集板,其集成温度传感器与电流传感器,可部署于燃料电池的集流板与端部极板之间和/或相邻极板之间;采集板采用多层PCB板结构,传感器布局包括双侧独立、同侧交错、双侧双传感器交错三种方案,适配不同检测需求;传感器通过极板/集流板预设的安装检测孔定位,间隙填充导热胶或绝缘胶,避免结构破坏。本发明实现温度与电流的一体化精准检测,避免电池结构破坏,适配多类型燃料电池,为电堆性能优化与寿命延长提供数据支撑,可广泛应用于新能源领域。

drone painting coloring coating method

NºPublicación:  KR20250174870A 15/12/2025
Solicitante: 
에코산업주식회사
KR_20250135154_PA

Resumen de: KR20240151676A

The present invention relates to devices, equipment, materials, ingredients, articles, objects, substances, work, operation, business, manufacturing, construction, purification, cleaning, processing, process, method, method of construction, facility, building, structure, drone, kickboard, system, mobility, 3D printer, etc., such as eco, nano, mini, vibrator, green, clean, purification, sterilization, disinfection, detox, processing, earthquake-proof, dustproof, delivery, parcel delivery service, automatic, manual, robot, magnetization, vibration, excitation, ozone, function, functionality, microorganism, bio, negative ion, eco-friendly, smart, digital, virtual, cyber, avatar, loess, phyton, cypress, low-carbon, green growth, micro, metaverse, hybrid, intelligent, etc.

燃料電池システム

NºPublicación:  JP2025182487A 15/12/2025
Solicitante: 
株式会社デンソー
JP_2025182487_PA

Resumen de: JP2025182487A

【課題】燃料電池の発電を継続しつつ、燃料の供給経路を開閉するシャット弁の故障診断を実施可能な燃料電池システムを提供する。【解決手段】燃料電池システム1は、燃料電池10、複数の燃料タンク311、燃料供給経路32、シャット弁331、圧力センサ103と、診断部120と、を備える。燃料供給経路32は、複数の上流経路321、各上流経路321を集合させる集合部322、集合部322と燃料電池10とを接続する下流経路323を含む。燃料電池システム1は、シャット弁331は、各上流経路321に設けられる。診断部120は、各シャット弁331の一部が閉状態とされ、燃料電池10への燃料の供給が継続される運転状態にて、燃料電池10の発電状態に基づいて下流経路323を流れる燃料の圧力変動量の推定量を求める。診断部120は、推定量と圧力センサ103の検出結果に基づいてシャット弁331の故障を診断する。【選択図】図1

폴리아릴렌 중합체

NºPublicación:  KR20250174925A 15/12/2025
Solicitante: 
사이언스코스페셜티폴리머즈유에스에이엘엘씨
CN_121039194_A

Resumen de: WO2024218158A1

A process for the conversion of a polyarylene polymer comprising sulfonic acid ester functional groups into a polyarylene polymer comprising sulfonic acid functional groups which comprises a heat treatment step.

짝산 양성자 교환 고분자 및 이를 제조하고 사용하는 방법

NºPublicación:  KR20250174936A 15/12/2025
Solicitante: 
원에스원에너지인코포레이티드
CN_121079340_PA

Resumen de: AU2024253468A1

A conjugate acid proton exchange polymer molecule includes an acidic aromatic unit in a main chain or a side chain, wherein the acidic aromatic unit is a conjugate acid of a basic aromatic unit, and a non-coordinating counter anion ionically linked with the acidic aromatic unit.

복합 재료, 복합 재료의 제조 방법, 촉매, 분산액, 전극 및 전기 분해 장치

Nº publicación: KR20250174892A 15/12/2025

Solicitante:

디아이씨가부시끼가이샤고꾸리쯔다이가꾸호우징오사까다이가꾸

CN_120897798_A

Resumen de: WO2024209957A1

This composite material comprises a carbon material and a zinc phthalocyanine halide fixed on the surface of the carbon material.

traducir