Ministerio de Industria, Turismo y Comercio LogoMinisterior
 

Alerta

Resultados 548 resultados
LastUpdate Última actualización 27/12/2025 [06:49:00]
pdfxls
Solicitudes publicadas en los últimos 15 días / Applications published in the last 15 days
previousPage Resultados 375 a 400 de 548 nextPage  

碳载铂基金属间化合物催化剂及其制备方法和应用

NºPublicación:  CN121137661A 16/12/2025
Solicitante: 
中国科学院过程工程研究所中科亿氨新能源科技(常州)有限公司
CN_121137661_PA

Resumen de: CN121137661A

本发明提供了一种碳载铂基金属间化合物催化剂及其制备方法和应用,属于电催化剂技术领域。该碳载铂基金属间化合物催化剂包括:碳载体,以及负载于碳载体上的铂基金属间化合物催化剂;其中,铂基金属间化合物催化剂包括Cu掺杂PtBi金属间化合物,铂基金属间化合物催化剂具有纳米纤维束结构。本发明制备的碳载铂基金属间化合物催化剂具有较高的催化活性和稳定性、优异的抗CO中毒能力、高效的质子‑电荷传输能力以及加强的电子结构。

一种叶脉式质子交换膜电池双极板流道结构

NºPublicación:  CN121149275A 16/12/2025
Solicitante: 
安徽工业大学
CN_121149275_PA

Resumen de: CN121149275A

本发明涉及燃料电池技术领域,具体涉及一种叶脉式质子交换膜电池双极板流道结构,包括主流道和支流道,所述主流道贯穿叶片主轴的主脉延伸至叶尖末端,自中心区域呈放射状路径延伸,所述支流道沿主流道轴对称分布,在主流道两侧沿轴对称排布支脉,呈现出中心对称的仿生叶脉结构,所述主流道中心位置处设置有流道进口,每个所述支流道末端均设置有流道出口;通过增加分支流道数量来提高氧气分布的均匀性,同时还能有效管理水分,减小浓差极化现象,并改善电流密度的分布,从而提高质子交换膜电池的输出功率和稳定性,分支流道数量为9时,质子交换膜电池综合性能达到最佳。

一种用于氢燃料电池电堆的散热装置

NºPublicación:  CN121149284A 16/12/2025
Solicitante: 
协氢(枣庄)氢能科技有限公司协氢(上海)新能源科技有限公司
CN_121149284_PA

Resumen de: CN121149284A

本发明涉及燃料电池技术领域,具体是涉及一种用于氢燃料电池电堆的散热装置,包括贯穿管、引流扇、引流板、开度调节组件,通过在两个端板之间设置若干电池堆,相邻电池堆之间构成冷却腔,电池堆的两侧均装有冷却板,通过贯穿端板和电池堆的贯穿管将外部空气输送至各冷却腔,由引流扇提供气流动力,空气在冷却腔内与冷却板进行热交换后,经冷却腔周围设置的引流板导向电池堆外侧表面,实现对电池堆外壳的定向冷却,并通过在冷却腔内设置开度调节机构,可根据温度反馈实时调节引流板与电池堆表面的间距,从而改变气流出口截面与流速,实现对电池堆外侧散热强度的动态控制,解决了现有的氢燃料电池堆外侧温度不易控制的问题。

一种用于铁铬液流电池的容量恢复的装置及方法

NºPublicación:  CN121149296A 16/12/2025
Solicitante: 
大连工业大学
CN_121149296_PA

Resumen de: CN121149296A

一种用于铁铬液流电池的容量恢复的装置及方法,所述装置主要由电池组件和容量恢复组件两部分构成;所述电池组件包括储液罐、循环泵以及电堆,所述电池组件用于电能与化学能之间的转换;所述容量恢复组件包括阀门以及储液罐;所述方法包括:步骤1,电解液老化:将电解液装入相应的储液罐中,打开循环泵,开启加热装置加热至65~85℃进行充放电循环,循环后停止充放电,循环泵持续运行,得老化后的电解液;步骤2,容量恢复:加入铵盐,通过加热装置加热老化后的电解液、保温、冷却至50~65℃,得恢复容量的电解液。所述方法可以动态恢复电解液容量、保持较低的容量衰减率。

基于燃料电池的中冷器冷却水流量控制方法及燃料电池

NºPublicación:  CN121149288A 16/12/2025
Solicitante: 
海亿新能(临海)科技有限公司武汉海亿新能源科技有限公司
CN_121149288_PA

Resumen de: CN121149288A

本发明涉及燃料电池技术领域,具体提供了基于燃料电池的中冷器冷却水流量控制方法及燃料电池。该燃料电池的中冷器的冷却水入口管道设有电磁阀,该方法包括:获取所述燃料电池中电堆的实际进堆空温和最佳进堆空温;获取所述冷却水入口管道的实际水温;根据所述实际水温、所述实际进堆空温和所述最佳进堆空温的相对大小,调控所述电磁阀的实际开度,用以控制所述中冷器中冷却水的流量。该方法相对于目前所采用的固定直径限流口的方式而言,能够更加灵活地控制中冷器中冷却水的流量,从而及时面对环境温度过高、过低或变化较快,导致空压机所输入的温度差别较大时,能够降低燃料电池超出正常的工作温度范围的可能性。

一种燃料电池电堆气腔排水优化设计方法及结构

NºPublicación:  CN121149329A 16/12/2025
Solicitante: 
上海骥翀氢能科技有限公司
CN_121149329_PA

Resumen de: CN121149329A

本申请公开了一种燃料电池电堆气腔排水优化设计方法及结构,其特征在于通过分析电堆内部歧管的流速与压力分布状况,结合实际电堆运行工况定位液态水存聚区域,利用气腔歧管内部的压力差驱动存聚的液态水定向排出电堆,实现无额外动力辅助排水,同时排水能力可与电堆操作条件协同控制,可显著提升高电密工况下产水较多时长堆的性能,改善电压分布均匀性。本申请实施例中,基于该设计方法提出了一种适用于工程化使用的电堆排水结构,在不占用电堆内部歧管空间的同时将排水结构置于电堆内部,且在一定程度上可以匹配堆芯因外部环境造成的长度变化,尤其适用于高性能大功率电堆的优化设计。

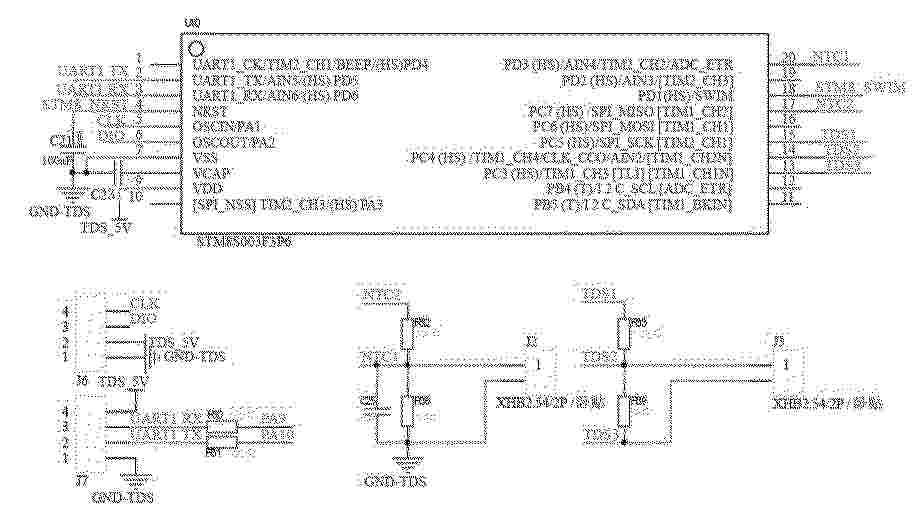
一种燃料电池的去离子溶液检测方法

NºPublicación:  CN121149304A 16/12/2025
Solicitante: 
威驰腾(福建)汽车有限公司
CN_121149304_PA

Resumen de: CN121149304A

本发明涉及去离子溶液检测领域,具体涉及一种燃料电池的去离子溶液检测方法,包括TDS模块、NTC模块和控制采样模块,所述TDS模块的第一探针和第二探针均插接在去离子罐内,所述NTC模块的热敏电阻对去离子溶液温度T进行收集;所述控制采样模块控制TDS模块工作,获取第一探针和第二探针之间的电阻值R;并满足下列公式,K=Q/R·1+0.02·(T‑25);控制采样模块获取第一探针和第二探针之间的电阻值R,通过第一探针和第二探针之间的电阻值R获取其离子溶液的电导率,通过电导率判定去离子溶液中的可溶性固体量,实现在不用倒出去离子溶液的情况下,对去离子溶液的电导率进行检测,有效提高检测效率。

一种氢能无人机用燃料电池系统的功率平衡方法及系统

NºPublicación:  CN121149311A 16/12/2025
Solicitante: 
苏州氢璨动力科技有限公司
CN_121149311_A

Resumen de: CN121149311A

本发明涉及氢能无人机燃料电池技术领域,具体涉及一种氢能无人机用燃料电池系统的功率平衡方法及系统,该方法包括:该控制方法包括:基于锂电池的实时状态、无人机的当前飞行工况以及燃料电池的效率特性,动态设定锂电池的目标充电电流;基于锂电池的实际充电电流,与目标充电电流的偏差值;PID控制器生成控制信号,调节燃料电池的反应速率,改变燃料电池的输出电流,以使锂电池的实际充电电流以目标充电电流为基准进行工作;本发明能够有效实现燃料电池与锂电池之间的功率平衡,提高无人机动力系统的稳定性、可靠性以及系统效率,同时具备故障应对能力,保障无人机在各种情况下的正常飞行。

复合金属多孔体以及复合金属多孔体的制造方法

NºPublicación:  CN121137739A 16/12/2025
Solicitante: 
住友电气工业株式会社
CN_121137739_PA

Resumen de: US2020190680A1

A composite metal porous body according to an aspect of the present invention has a framework of a three-dimensional network structure. The framework includes a porous base material and a metal film coated on the surface of the porous base material. The metal film contains titanium metal or titanium alloy as the main component.

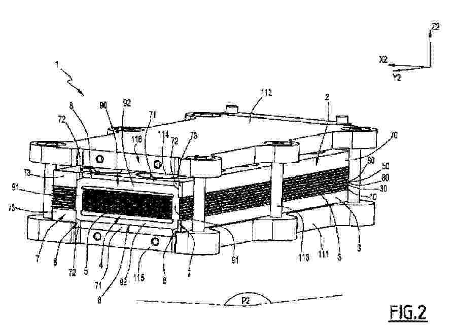
双冷却场双极板及包括其的燃料电池

NºPublicación:  CN121149279A 16/12/2025
Solicitante: 
广东清能新能源技术有限公司
CN_121149279_PA

Resumen de: CN121149279A

本发明公开了一种双冷却场双极板及包括其的燃料电池,该双冷却场双极板包括阳极板、阴极板和隔板;阳极板与隔板之间形成第一冷却场,第一冷却场两端分别设置有第一进液流通口、第一出液流通口和连通第一进液流通口与第一出液流通口的第一流道;阴极板与隔板之间形成第二冷却场,第二冷却场两端分别设置有第二进液流通口、第二出液流通口和连通第二进液流通口与第二出液流通口的第二流道;第一冷却场与第二冷却场的流通方向相反,第一进液流通口的截流方向长边的长度不同。该燃料电池包括如上的双冷却场双极板。通过流向相反的两个冷却场平行流动进行热补偿,从而形成动态热平衡,降低双极板反应区域面内温差,避免局部高温损伤质子交换膜。

一种SOFC系统功率运行调节方法及相关产品

NºPublicación:  CN121149310A 16/12/2025
Solicitante: 
中海石油气电集团有限责任公司中广核研究院有限公司
CN_121149310_PA

Resumen de: CN121149310A

本发明提供一种SOFC系统功率运行调节方法及相关产品,涉及SOFC发电技术领域。该方法包括:实时根据SOFC系统余热气的能量参数以及流量参数,计算余热气的能量变化量;基于余热气能量变化量与SOFC系统输出能量变化量之和与SOFC系统输入发电介质能量变化量相等的原则,根据余热气的能量变化量以及输出能量变化量,计算SOFC系统所需输入发电介质的能量变化量;根据所需输入发电介质的能量变化量计算所需输入发电介质的流量参数变化量;根据所需输入发电介质的流量参数变化量调节发电介质的流量。本发明基于能量守恒的原则,通过调控SOFC系统的能量守恒,从而确保温度维持在合适的范围内,进而保障SOFC系统输出功率的稳定。

燃料電池、燃料電池スタック、燃料電池の製造方法

NºPublicación:  JP2025183005A 16/12/2025
Solicitante: 
株式会社日立ハイテク
JP_2025183005_PA

Resumen de: WO2025253721A1

The purpose of this invention is to provide a fuel cell with which it is possible to reduce the film thickness of an electrolyte layer by suppressing the influence of a protrusion on the surface of a support substrate having through-holes. A fuel cell according to the present invention has a structure in which a porous support layer, a first electrode layer, an electrolyte layer, and a second electrode layer are stacked. The surface of the first electrode layer is flat or the film thickness of the electrolyte layer is uniform (see FIG. 2).

電気化学セルのスタックを圧縮状態に維持するためのカートリッジおよびその使用

NºPublicación:  JP2025540867A 16/12/2025
Solicitante: 
シンビオ・フランス
JP_2025540867_PA

Resumen de: CN120642079A

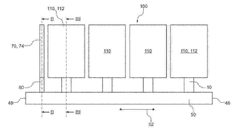
The invention relates to a cartridge (1) for a fuel cell, comprising: a base (10) for holding the cartridge in a direction opposite to a compression direction (X1) when the base is received in a receiving opening; a foot (20) that slides relative to the base and abuts against the fuel cell stack when the base is received in the receiving opening; the spring (30) is supported on the base so as to apply pressure (F30) to the bottom foot; and a retaining system (40) having a primary retaining portion (41) and a secondary retaining portion (42) capable of engaging with each other to prevent the footings from sliding when the cartridge is in a preloaded configuration and capable of engaging with each other to prevent the footings from sliding when the cartridge is in a released configuration. The main holding portion and the secondary holding portion can be separated from each other to allow the footing to slide. The aim of the invention is to simplify the compression of a fuel cell stack while improving the accuracy of the compression.

燃料電池及びそれを製造するための方法

NºPublicación:  JP2025540870A 16/12/2025
Solicitante: 
シンビオ・フランス
JP_2025540870_PA

Resumen de: CN120642080A

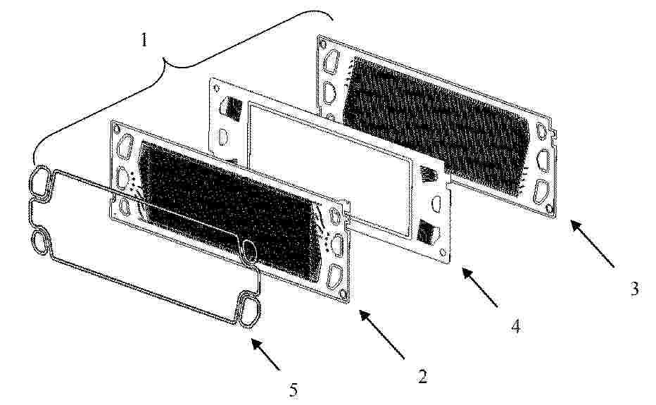
The invention relates to a fuel cell (1) comprising: a stack of plates (10, 30, 50, 70), each plate comprising a respective exchange edge to form an exchange face (5); an external collector in fluid connection with the exchange surface; and a collector seal (90) surrounding the exchange surface (5) in order to ensure the sealing of the fluid connection. In order to ensure that the collector seal has a better controlled shape and is easier to use, each plate comprises a respective centering recess adjacent to the exchange edge to form a centering groove (6) connected to said exchange face. The collector seal comprises a longitudinal seal portion (91) formed in the centering groove and ensuring fluid connection tightness.

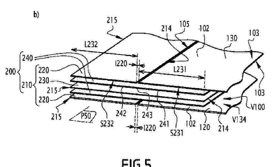
燃料電池の単一セル及び関連する燃料電池

NºPublicación:  JP2025540868A 16/12/2025
Solicitante: 
シンビオ・フランス
JP_2025540868_PA

Resumen de: CN120787381A

The invention relates to a cell (100) of a fuel cell stack, comprising a plurality of walls (102), each of which is continuous and sealed, which defines a compartment (V100) of the cell, and which is fixed by a sealing structure (200). The sealing structure is formed from a stack of wall frames (220), each surrounding an associated wall (102), compartment frames (230), each arranged on the periphery of a respective compartment (V100), and an adhesive layer (240) interposed between each frame of the sealing structure so as to sealingly secure the frames to each other. Each wall forms a peripheral gap with its associated wall frame, which is sealingly closed on at least one surface of the wall by a compartment frame disposed opposite the peripheral gap.

一种改性质子交换膜的制备方法

NºPublicación:  CN121149321A 16/12/2025
Solicitante: 
吉林省中鼎储能科技有限公司
CN_121149321_A

Resumen de: CN121149321A

本发明适用于质子交换膜技术领域,尤其涉及一种改性质子交换膜的制备方法,所述方法包括:基底膜预处理,得到氢型全氟磺酸膜;随后将其浸泡在有机溶剂中于60‑80℃下溶胀1‑4小时;杂化溶液制备:将磺化聚酰亚胺溶解于N,N‑二甲基乙酰胺中,配制成浓度为1‑5wt%的澄清溶液;原位杂化成膜:将溶胀后的基底膜浸入配制的杂化溶液中,在60‑80℃下反应6‑24小时;后处理:用无水乙醇冲洗以去除膜表面物理吸附的聚合物,干燥,得到所述改性质子交换膜。本发明解决了高甲醇渗透、高温低湿性能差、尺寸不稳定等问题,在多项关键性能指标上均取得了预料不到的显著改善,在制备甲醇燃料电池和高温质子交换膜燃料电池领域具有巨大的应用潜力。

一种凝胶电解质增强型聚苯并咪唑碱性复合离子溶剂化膜及其制备方法、应用

NºPublicación:  CN121135968A 16/12/2025
Solicitante: 
河北科技大学石家庄成合环保科技有限公司
CN_121135968_PA

Resumen de: CN121135968A

本发明公开了一种凝胶电解质增强型聚苯并咪唑碱性复合离子溶剂化膜及其制备方法、应用,属于能源转化技术领域。本发明以化学稳定的位阻型聚苯并咪唑为聚合物基质,通过溶剂蒸发梯度热诱导的方法,在成膜过程中使含双键功能单体聚合形成交联型多孔凝胶膜层,得到的初始膜材料经高浓度碱液浸泡后,制得复合型碱性离子溶剂化膜材料。膜内多孔凝胶电解质层,可以增加碱性电解液的吸收,提高膜材料的离子传导性,体系内位阻结构及交联结构能够增强膜材料的耐碱稳定性。本发明制备的复合膜材料具体较高的机械性能和优异的电化学性能,可应用在碱性电解槽中,同时可以拓展应用至其他电化学能源器件中,如锌空燃料电池、氨燃料电池、二氧化碳电还原等。

一种燃料电池响应测试方法、系统及其存储介质

NºPublicación:  CN121149303A 16/12/2025
Solicitante: 
安徽瑞氢动力科技有限公司
CN_121149303_PA

Resumen de: CN121149303A

本发明揭示了一种燃料电池响应测试方法,其特征在于:包括:快速变载测试:模拟0‑100%额定功率阶跃变化,记录电压震荡、局部热点及水淹现象;启停循环测试:高频次通断氢气/空气供应,评估催化剂氧化还原衰减特性;瞬态扰动测试:叠加随机频率的电流波动,分析电堆阻抗谱动态演变规律。本发明具有以下优势:1、提供了一种气体供应快速跟随方式;2、提供了一种高精度露点可控技术;3、提供了一种高精度模拟实际路况负载方式。

燃料电池液冷式双极板

NºPublicación:  CN121149273A 16/12/2025
Solicitante: 
无锡威孚氢隆动力科技有限公司
CN_121149273_PA

Resumen de: CN121149273A

本发明关于一种燃料电池液冷式双极板,涉及燃料电池领域。本技术方案适用于高海拔复杂环境下的无人机动力电池系统,可实现长续航稳定工作,其以液体为冷却介质,提供安全环保高效的动力源,有效拓宽燃料电池应用场景;具体而言,针对现有无人机风冷电堆反应气体分布不均、散热效果差的问题,本方案通过阴极侧反应区域、阴极侧冷却区域、阳极侧反应区域、以及阳极侧冷却区域的协同配合,大幅改善气体分布与温度控制,提升电池可靠性与寿命,同时采用集成化设计,将阴阳极板与膜电极封装成独立单元电池,可按需堆叠成不同功率段的动力源模块,操作灵活便捷。

一种用于高容量液流电池的铁取代硅钨杂多酸盐电解液

NºPublicación:  CN121149324A 16/12/2025
Solicitante: 
江苏理诚动力传控技术有限公司
CN_121149324_PA

Resumen de: CN121149324A

本发明提供一种用于高容量液流电池的铁取代硅钨杂多酸盐电解液,所述电解液以水为溶剂,包含活性物质和支撑电解质;所述活性物质为铁取代硅钨杂多酸盐,其分子式为K4SiW11O39FeIII·x(H2O),通过铁原子对Keggin型硅钨酸骨架中钨原子的部分取代而形成;所述支撑电解质为醋酸盐、氯化盐或硫酸盐中的至少一种,其浓度为0.1-2M。本发明的电解液可用作液流电池的正极和/或负极电解液,具有高溶解度、高稳定性和高能量密度的特点,有效解决传统液流电池能量密度低的问题。

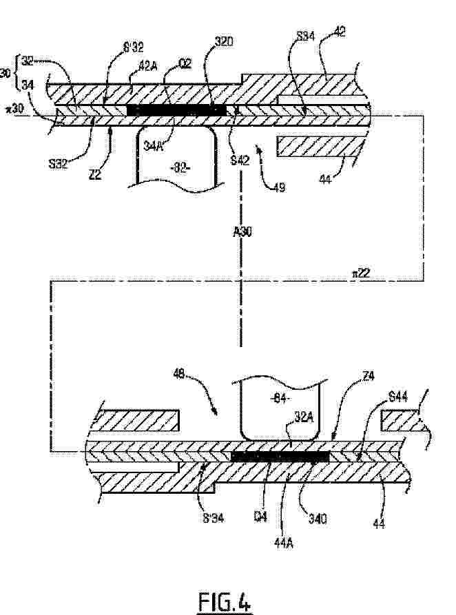
燃料電池スタック用のサブアセンブリ、そのようなサブアセンブリを備える燃料電池、及びそのようなサブアセンブリを製造するための方法

NºPublicación:  JP2025540869A 16/12/2025
Solicitante: 
シンビオ・フランス
JP_2025540869_PA

Resumen de: CN120530504A

The subassembly for a fuel cell stack comprises at least one first bipolar half-plate (42) and a membrane electrode assembly comprising a membrane and a two-part frame (30) consisting of a first half-frame (32) and a second half-frame (34). At least the second half-frame (34) is coated with a fixing adhesive layer on a first surface (S34) opposite the first surface (S32) of the first half-frame. First openings (320) arranged through the first half-frame (32) are each arranged in a direction perpendicular to the membrane main plane (pi 22), facing a solid portion (42A) of the first bipolar half-plate and facing a solid portion (34A) of the second half-frame. The first bipolar half-plate (42) is secured to the frame (30) by an amount (Q2) of adhesive that passes through the first opening (320) and from the adhesive applied on the first surface (S34) of the second half-frame (34).

NºPublicación:  JP2025540558A 16/12/2025
Solicitante: 
フジフィルム・マニュファクチュアリング・ヨーロッパ・ベスローテン・フエンノートシャップ
JP_2025540558_A

Resumen de: CN119968425A

An anion exchange membrane obtainable by curing a curable composition comprising component (a) comprising: compound (A) and/or compound (B) and/or compound (C); wherein: (A) is an optionally substituted non-aromatic bicyclic structure comprising two nitrogen atoms wherein the ring of the non-aromatic bicyclic structure is independently a 4, 5, 6 or 7 membered ring; wherein the rings each comprise a nitrogen atom which may be located at the bridgehead position; wherein each of the nitrogen atoms is attached with one or two groups independently selected from hydrogen, C1-3 alkyl, C5-6 cycloalkyl and vinylbenzyl, provided that the compound comprises at least two vinylbenzyl groups; (B) is an optionally substituted 5, 6 or 7-membered non-aromatic heterocyclic ring comprising one nitrogen atom, and a C1-6 alkyl group comprising a nitrogen atom as a substituent of the ring; wherein one or two groups independently selected from hydrogen, C1-3 alkyl, C5-6 cycloalkyl and vinylbenzyl are attached to the nitrogen atom of the non-aromatic heterocyclic ring, with the proviso that the compound comprises at least two vinylbenzyl groups; (C) is an optionally substituted non-aromatic spiro structure comprising two nitrogen atoms, wherein the ring of the non-aromatic spiro structure is independently a 4, 5 or 6 membered ring; wherein the rings each comprise at least one nitrogen atom, which may be located at the bridgehead position; wherein each of the nitrogen atoms is attached with one or tw

強化イオン伝導性膜

NºPublicación:  JP2025540557A 16/12/2025
Solicitante: 
ジョンソンマッセイハイドロジェンテクノロジーズリミテッド
JP_2025540557_PA

Resumen de: CN119998970A

According to the present invention there is provided an enhanced ion conducting membrane, the enhanced ion conducting membrane comprising: an ion conducting polymer; and a porous mat of nanofibers. The porous mat of nanofibers is impregnated with an ionically conductive polymer. The nanofibers comprise a cross-linked polymer, wherein the cross-linked polymer is ionically non-conductive. The cross-linked polymer comprises a heterocycle-based polymer backbone comprising a basic functional group, and a linking chain linking at least two heterocycle-based polymer backbones via a linking group. The porous mat of nanofibers has a tear index of at least 15 mN m2/g.

複合イオン交換膜およびこれを作製する方法

NºPublicación:  JP2025540637A 16/12/2025
Solicitante: 
オーミアムインターナショナル,インコーポレイテッド
JP_2025540637_PA

Resumen de: US2025084226A1

The present disclosure provides composite ion exchange membranes and methods of making the same. The composite ion exchange membranes of the present disclosure include a first layer comprising a first ion-conducting membrane; a second layer comprising a gas-blocking membrane; and a third layer comprising a second ion-conducting membrane.

一种氢燃料电池气-水-热-电耦合机理数值模拟方法及系统

Nº publicación: CN121145647A 16/12/2025

Solicitante:

山西太行实验室有限公司深圳十沣科技有限公司

CN_121145647_PA

Resumen de: CN121145647A

本发明涉及氢能与燃料电池技术领域,且公开了一种氢燃料电池气-水-热-电耦合机理数值模拟方法及系统,通过建立系统,并在系统内部设定实时监测模块、数据采集模块、数据分析模块、模拟模块、模拟评估模块、预警模块、参数调整模块、控制模块、数据存储与更新模块,达到实时监控和优化氢燃料电池性能的效果,其中,数据分析模块精确计算耦合强度系数、耦合求解效率与修正后的模拟预测误差,模拟模块构建精确的动态模拟环境,预警模块及时发出预警信号,参数调整模块根据预警信息进行参数优化,控制模块实现闭环控制,最后使本发明方法解决了氢燃料电池运行中气-水-热-电耦合机理的实时监测和优化问题。

traducir