Ministerio de Industria, Turismo y Comercio LogoMinisterior
 

Alerta

Resultados 226 resultados
LastUpdate Última actualización 26/12/2025 [07:20:00]
pdfxls
Solicitudes publicadas en los últimos 30 días / Applications published in the last 30 days
previousPage Resultados 100 a 125 de 226 nextPage  

CLAMP FOR SECURING A SOLAR PANEL MODULE

NºPublicación:  WO2025254853A1 11/12/2025
Solicitante: 
UNIRAC INC [US]
UNIRAC INC
WO_2025254853_PA

Resumen de: WO2025254853A1

A clamp includes a mount, a connector, and a fastener. The mount has a slot and a channel. The connector attaches to the mount and is transitionable between a first position and a second position in which a solar panel module is securable to the mount. The connector has a post at least partially disposed in the channel and which traverses within the channel between the first position and the second position of the connector. The fastener is disposed at least partially in the slot for attaching the connector to the mount. The fastener tightens to secure the solar panel module to the mount.

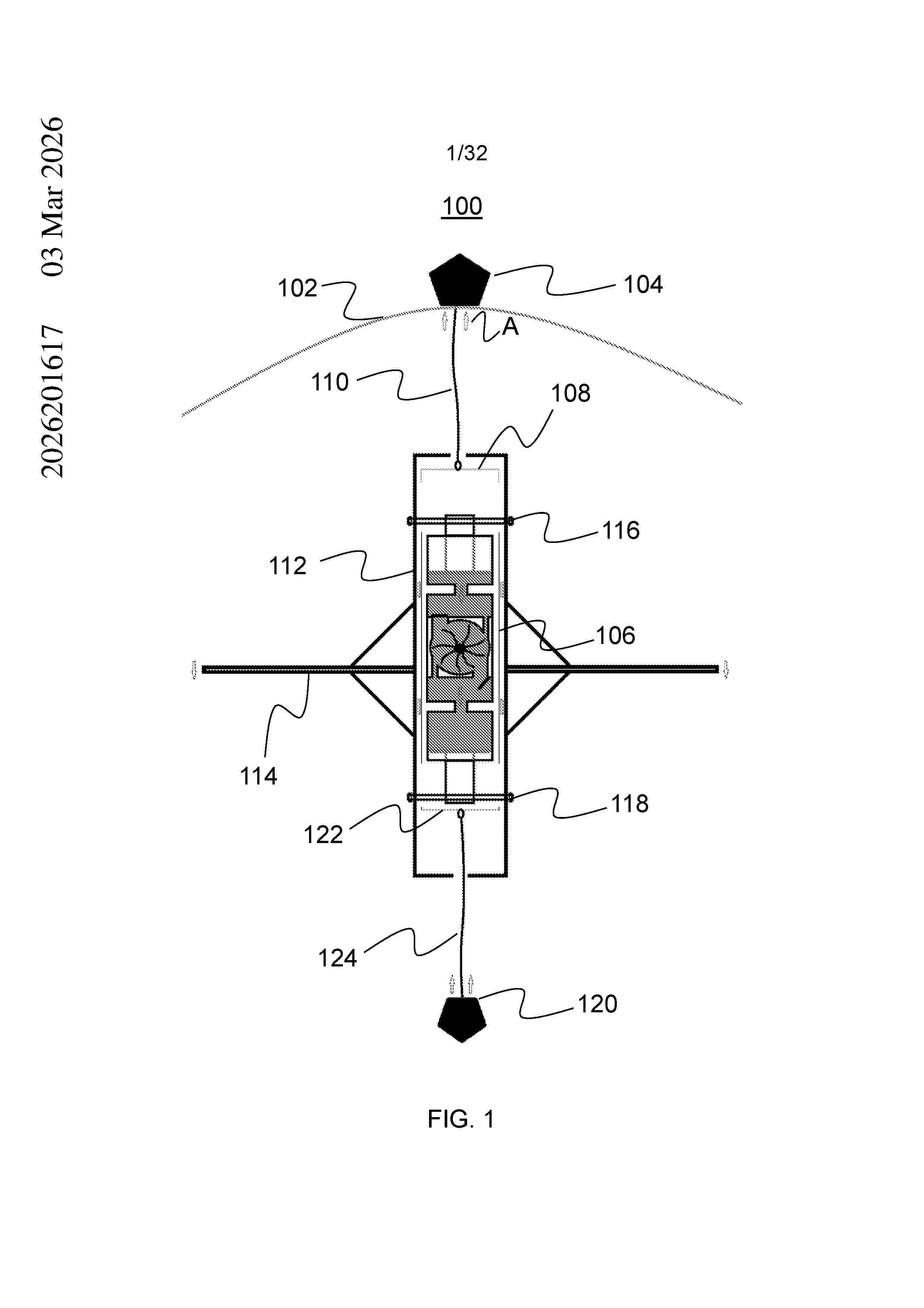
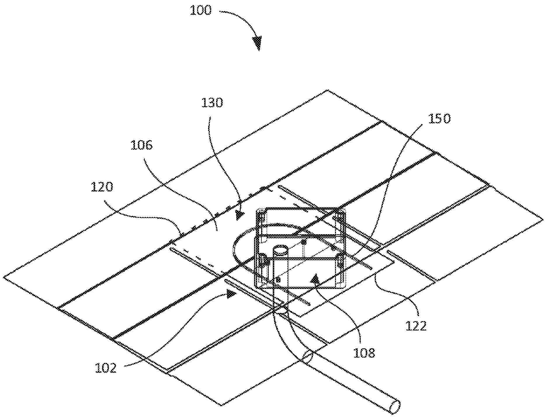
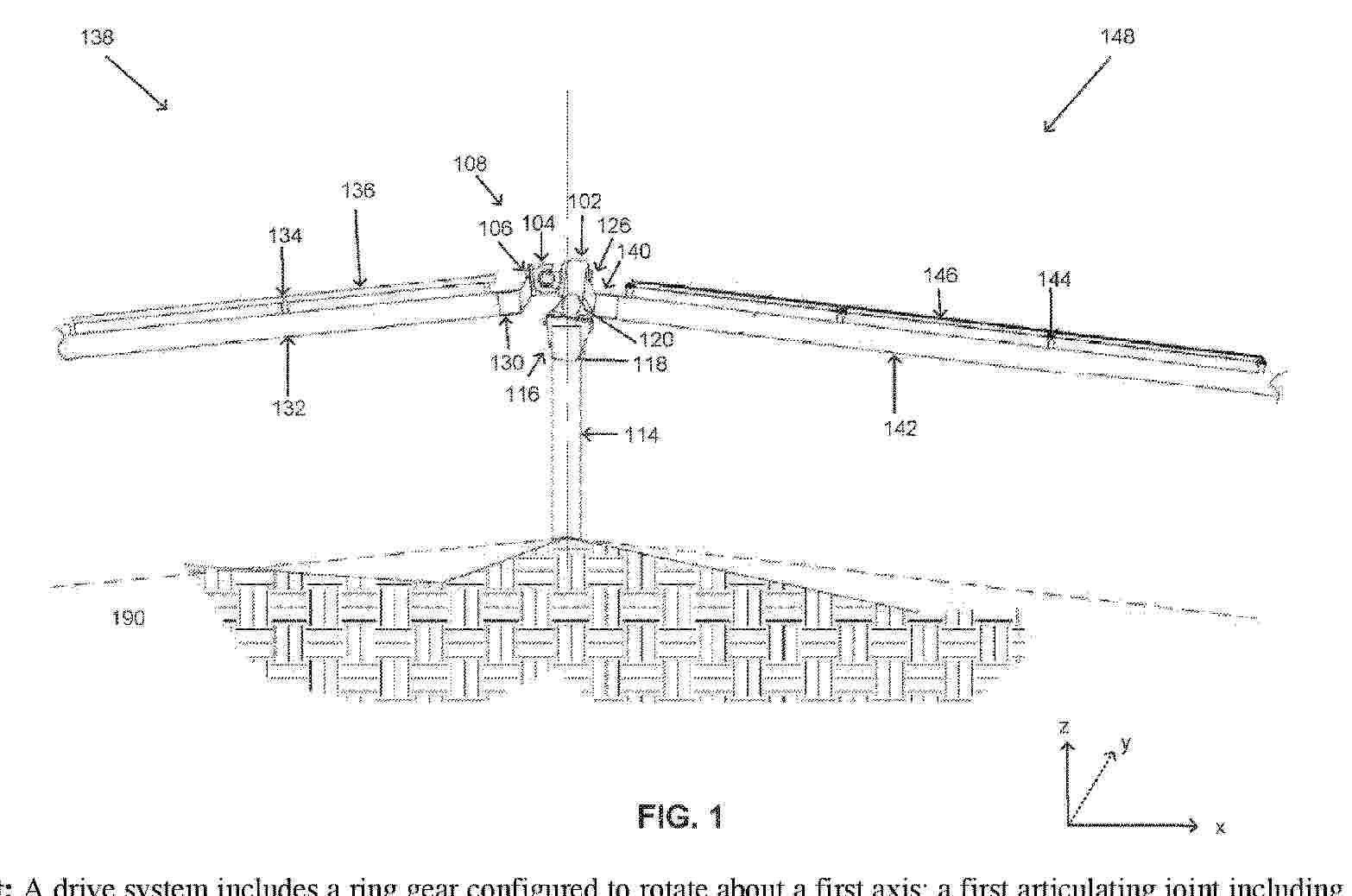
TERRAIN-FOLLOWING SOLAR TRACKER SYSTEM

NºPublicación:  WO2025255386A1 11/12/2025
Solicitante: 
FLEXRACK BY QCELLS LLC [US]
FLEXRACK BY QCELLS LLC
WO_2025255386_PA

Resumen de: WO2025255386A1

A drive system includes a ring gear configured to rotate about a first axis; a first articulating joint including a driving yoke, a driven yoke and a spider coupling the driving yoke to the driven yoke, the driving yoke coupled to the drive gear and configured to rotate about the first axis, the driven yoke configured to rotate about a second axis; a first output shaft coupled to the driven yoke and configured to be coupled to a first solar canopy, the first output shaft configured to induce tilt in the first solar canopy; and a pivotable post bracket system coupled to the ring gear, the pivotable post bracket system configured to be coupled to a post and configured to pivot relative to the post.

INSTALLATION OF PHOTOVOLTAIC TRACKERS BETWEEN AND/OR ATOP GREENHOUSES

NºPublicación:  WO2025253156A1 11/12/2025
Solicitante: 
SOLARGIK LTD [IL]
SOLARGIK LTD
WO_2025253156_PA

Resumen de: WO2025253156A1

A photovoltaic (PV) assembly is adapted for installation between laterally adjoining or adjacent greenhouses that comprise respective longitudinally aligned pluralities of transverse structural ribs. The PV assembly comprises (i) a frame subassembly and an array of PV panels joined thereto and pivotable therewith about a longitudinal axis of the PV assembly, and (ii) a longitudinally aligned plurality of load-bearing support subassemblies coupled to the frame, each configured for attachment to a respective pair of opposing structural ribs of the adjoining or adjacent greenhouses.

ROLLER BRUSH COVER, CLEANING ROBOT, AND CLEANING SYSTEM

NºPublicación:  WO2025251978A1 11/12/2025
Solicitante: 
BEIJING ROBOROCK TECH CO LTD [CN]
\u5317\u4EAC\u77F3\u5934\u4E16\u7EAA\u79D1\u6280\u80A1\u4EFD\u6709\u9650\u516C\u53F8
WO_2025251978_PA

Resumen de: WO2025251978A1

A roller brush cover, a cleaning robot, and a cleaning system. The roller brush cover is used for detachable connection to a roller brush support (200) of the cleaning robot, and comprises a cover body part (110), a transmission part (120), and a locking part (130). An avoidance opening (1101) is formed in the cover body part (110). The transmission part (120) is movably arranged on the cover body part (110), and one end of the transmission part (120) in the direction of length of the avoidance opening (1101) serves as an operation end (1201). The locking part (130) is arranged on the transmission part (120) and can be driven by the transmission part (120) to move.

HOLOGRAPHIC DISPLAY ELEMENT, HOLOGRAPHIC DISPLAY GLASS, AND VEHICLE

NºPublicación:  WO2025252135A1 11/12/2025
Solicitante: 
FUYAO GLASS IND GROUP CO LTD [CN]
\u798F\u8000\u73BB\u7483\u5DE5\u4E1A\u96C6\u56E2\u80A1\u4EFD\u6709\u9650\u516C\u53F8
WO_2025252135_PA

Resumen de: WO2025252135A1

A holographic display element (11), holographic display glass (1), and a vehicle. The holographic display element (11) comprises a holographic display functional layer (111) and substrate layers (112) provided on two opposite sides of the holographic display functional layer (111). The holographic display element (11) satisfies the following condition: F=T*a, wherein F≥240; wherein F represents the flatness of the holographic display element (11), T represents the thickness of the holographic display element (11) in the stacking direction of the holographic display element (11), and a represents the ratio of the transverse tensile strength of the substrate layers (112) to the longitudinal tensile strength of the substrate layers (112).

SOLAR CELL, TANDEM CELL, PHOTOVOLTAIC SYSTEM, POWER GENERATION APPARATUS, AND ELECTRIC APPARATUS

NºPublicación:  WO2025251535A1 11/12/2025
Solicitante: 
CONTEMPORARY AMPEREX TECH CO LIMITED [CN]
\u5B81\u5FB7\u65F6\u4EE3\u65B0\u80FD\u6E90\u79D1\u6280\u80A1\u4EFD\u6709\u9650\u516C\u53F8
WO_2025251535_PA

Resumen de: WO2025251535A1

Provided in the present application are a solar cell, a tandem cell, a photovoltaic system, a power generation apparatus, and an electric apparatus. In a perovskite solar cell, by means of providing a conductivity enhancement layer comprising a plurality of first metal grid lines arranged at intervals, the transport of charges inside the cell can be facilitated, thereby improving the photoelectric conversion efficiency of the perovskite solar cell.

METHOD AND DEVICE FOR CONTROLLING SOLAR POWER GENERATION SYSTEM

NºPublicación:  WO2025254251A1 11/12/2025
Solicitante: 
HANWHA SOLUTIONS CORP [KR]
\uD55C\uD654\uC194\uB8E8\uC158 \uC8FC\uC2DD\uD68C\uC0AC
WO_2025254251_PA

Resumen de: WO2025254251A1

The present disclosure relates to a method and device for controlling a solar power generation system. A method for controlling a solar power generation system, according to one embodiment of the present disclosure, may determine whether the power stored in a DC link capacitor, which is included in a power conversion device that supplies energy generated from a solar panel to a grid, needs to be absorbed, on the basis of the power stored in the DC link capacitor and the power of the grid, and control an input capacitor provided on the solar panel side of the power conversion device to absorb the power stored in the DC link capacitor, on the basis of the power stored in the DC link capacitor needing to be absorbed.

FLEXIBLE SOLAR POWER GENERATION DEVICE

NºPublicación:  WO2025251510A1 11/12/2025
Solicitante: 
SUZHOU TPRI ENER & ENVIRO TECH CO LTD [CN]
XIAN THERMAL POWER RES INSTITUTE CO LTD [CN]
\u82CF\u5DDE\u897F\u70ED\u8282\u80FD\u73AF\u4FDD\u6280\u672F\u6709\u9650\u516C\u53F8,
\u897F\u5B89\u70ED\u5DE5\u7814\u7A76\u9662\u6709\u9650\u516C\u53F8
WO_2025251510_PA

Resumen de: WO2025251510A1

The present application relates to the technical field of solar power generation devices, and in particular to a flexible solar power generation device, comprising: a power generation mechanism, which comprises a frame body, and a box body and a flexible photovoltaic panel that are arranged on the frame body; and a winding mechanism, which comprises a storage slot arranged inside the box body, a through opening in communication with the storage slot, a winding assembly arranged inside the storage slot, a sliding assembly and a linkage assembly connected to the winding assembly, a cleaning assembly connected to the linkage assembly, a reciprocating assembly connected to the cleaning assembly, and an adjustment assembly connected to the reciprocating assembly, wherein one end of the flexible photovoltaic panel slides through the through opening and extends into the storage slot, and the flexible photovoltaic panel is connected to the winding assembly. By means of the winding mechanism, the flexible photovoltaic panel can be wound, thereby prolonging the service life of the flexible photovoltaic panel while preventing damage to the flexible photovoltaic panel.

BRACKET CONTROL SYSTEM, FLEXIBLE TRACKING BRACKET, AND PHOTOVOLTAIC DEVICE

NºPublicación:  WO2025251386A1 11/12/2025
Solicitante: 
ARCTECH SOLAR HOLDING CO LTD [CN]
\u6C5F\u82CF\u4E2D\u4FE1\u535A\u65B0\u80FD\u6E90\u79D1\u6280\u80A1\u4EFD\u6709\u9650\u516C\u53F8
WO_2025251386_PA

Resumen de: WO2025251386A1

The present application discloses a bracket control system, a flexible tracking bracket, and a photovoltaic device. The bracket control system is used for controlling a photovoltaic flexible tracking bracket, and comprises: a first controller connected to a first motor of a first bracket unit; and a second controller wirelessly connected to the first controller, and connected to a second motor of a second bracket unit, wherein the first controller is configured to drive, on the basis of a received first instruction, the first motor to operate, and send a second instruction to the second controller; and the second controller is configured to drive, on the basis of the received second instruction, the second motor operate synchronously with the first motor, so as to jointly adjust the angle of a flexible cable bearing structure. The present application allows for coordinated angle control between the bracket units of the flexible tracking bracket, and avoids difficulties in bracket layout and problems such as component distortion and fracture caused by terrain undulation and other factors, thereby improving the angle adjustment efficiency and lowering the production cost of the flexible tracking bracket, and ensuring the installation adaptability of the flexible tracking bracket to a variety of complex terrains, broadening application scenarios.

DETERMINING ONE OR MORE CHARACTERISTICS OF A PV ARRAY

NºPublicación:  WO2025251119A1 11/12/2025
Solicitante: 
NEWSOUTH INNOVATIONS PTY LTD [AU]
NEWSOUTH INNOVATIONS PTY LIMITED
WO_2025251119_PA

Resumen de: WO2025251119A1

This disclosure relates generally to determining one or more characteristics of a photovoltaic (PV) array using luminescence imaging. The PV array comprises a plurality of PV strings electrically connected in parallel, each PV string comprising a plurality of PV modules electrically connected in series. In one aspect, a processor determines at least one photoluminescence (PL) intensity value of one or more PV modules in at least one of the PV strings based on a PL image of the PV array when illuminated by solar radiation. The processor determines at least one current value in the at least one PV string when the PV array is in an open circuit condition or operating at an operating voltage above a maximum power point voltage of the PV array. The processor determines the one or more characteristics based on the at least one current value and/or the at least one PL intensity value.

Lamelle einer Beschattungseinrichtung, Beschattungseinrichtung sowie Verwendung von mindestens einem Photovoltaikmodul zur Stromerzeugung auf einer Lamelle einer Beschattungseinrichtung

NºPublicación:  DE102024116275A1 11/12/2025
Solicitante: 
REFLEXA WERKE H P ALBRECHT [DE]
REFLEXA-WERKE Albrecht GmbH
DE_102024116275_PA

Resumen de: DE102024116275A1

Die Erfindung betrifft eine Lamelle (1) einer Beschattungseinrichtung, insbesondere eines Raffstores oder einer Jalousie, zumindest aufweisend: einen Grundkörper (3), mindestens ein auf dem Grundkörper (3) angeordnetes Photovoltaikmodul (2) zur Stromerzeugung, wobei das mindestens eine Photovoltaikmodul (2) eine Vielzahl von Photovoltaikelementen (2a) aufweist, wobei die Photovoltaikelemente (2a) mittels Leitungsbänder (5) als String in Reihe geschaltet sind, wobei die Leitungsbänder (5) benachbarte Photovoltaikelemente (2a) auf gegenüberliegenden Seiten kontaktieren, und die Photovoltaikelemente (2a) als Verbund mit mindestens zwei Schichten ausgebildet sind. Weiter betrifft die Erfindung eine Beschattungseinrichtung mit einer Vielzahl von Lamellen, sowie die Verwendung von mindestens einem Photovoltaikmodul (2) zur Stromerzeugung auf einer Lamelle (1) einer Beschattungseinrichtung.

Lamelle einer Beschattungseinrichtung sowie Beschattungseinrichtung

NºPublicación:  DE102024116273A1 11/12/2025
Solicitante: 
REFLEXA WERKE H P ALBRECHT [DE]
REFLEXA-WERKE Albrecht GmbH
DE_102024116273_PA

Resumen de: DE102024116273A1

Die Erfindung betrifft eine Lamelle (1) einer Beschattungseinrichtung, zumindest aufweisend: einen Grundkörper (3), mindestens ein auf dem Grundkörper (3) angeordnetes Photovoltaikmodul (2) zur Stromerzeugung, wobei das mindestens eine Photovoltaikmodul (2) eine Vielzahl von Photovoltaikelementen (2a) aufweist, und mindestens ein Rahmenteil (10a, 10b) an den Längskanten des Grundkörpers (3) zur Befestigung des mindestens einen Photovoltaikmodules (2), wobei das mindestens eine Rahmenteil (10a, 10b) die Längskante zumindest teilweise umfasst, wobei das mindestens eine Photovoltaikmodul (2) zwischen dem mindestens einen Rahmenteil (10a, 10b) und dem Grundkörper (3) eingeklemmt ist. Weiterhin betrifft die Erfindung eine Beschattungseinrichtung mit einer Vielzahl von Lamellen (1).

PV-Anlage mit Sammeleinheiten, Verfahren zum Betrieb einer PV-Anlage mit Sammeleinheiten und Sammeleinheit für PV-Stränge

NºPublicación:  DE102024116342A1 11/12/2025
Solicitante: 
SMA SOLAR TECHNOLOGY AG [DE]
SMA Solar Technology AG
DE_102024116342_PA

Resumen de: DE102024116342A1

Die Anmeldung betrifft eine PV-Anlage (10) mit einem Wechselrichter (14) und mindestens einer Sammeleinheit (20) für PV-Stränge (12). Die Sammeleinheit (20) weist mehrere Eingänge für PV-Stränge (12) und einen Ausgang auf, wobei die Eingänge in der Sammeleinheit (20) parallel-geschaltet und mit dem Ausgang der Sammeleinheit (20) schaltbar verbunden sind. Der Ausgang der mindestens einen Sammeleinheit (20) ist mit einem zweipoligen DC-Bus (16) schaltbar verbunden, und der DC-Bus (16) ist mit einer Brückenschaltung (18) des Wechselrichters (14) schaltbar verbunden. Anmeldungsgemäß ist der mindestens einen Sammeleinheit (20) eine Fehlerstrom-Schutzschaltung (21) zugeordnet, die zwischen der Parallelschaltung der PV-Stränge (12) und dem DC-Bus (16) angeordnet ist und insbesondere einen Gleichtaktstromsensor (22) und einen Schutzschalter (24) umfasst. Die Fehlerstrom-Schutzschaltung (21) ist dazu eingerichtet, eine Trennung der Verbindung zwischen den PV-Strängen (12) und dem DC-Bus (16) zu bewirken, wenn ein Gleichtaktstrom auf der Verbindung zwischen den PV-Strängen (12) und dem DC-Bus (16) einen vorgebbaren Grenzwert überschreitet.Die PV-Anlage ist dadurch gekennzeichnet, dass die Fehlerstrom-Schutzschaltung (21) dazu eingerichtet ist, die Verbindung zwischen den PV-Strängen (12) und dem DC-Bus (16) auch bei einem an sich unzulässigen Gleichtaktstrom aufrecht zu erhalten und/oder die Trennung der Verbindung zwischen den PV-Strängen (12) und dem DC-Bus (16) zu ve

Solar-Screen-Kraftwerk und Solar-Tisch-Kraftwerk

NºPublicación:  DE102024115861A1 11/12/2025
Solicitante: 
SODHI JASPAL [DE]
Sodhi, Jaspal
DE_102024115861_PA

Resumen de: DE102024115861A1

Die Erfindung betrifft ein mobiles Solar-Screen-Kraftwerk (1) für den Terrassen- oder Balkongebrauch, umfassend ein Solarmodul (3), einen Batteriespeicher (4), einen Wechselrichter (5), ein Gestell (6) mit einen oder mehreren Beinen (7) und ein Befestigungsgestell (8) für das Solarmodul (3). Wesentlich dabei ist, dass das Befestigungsgestell (8) über ein oder mehrere Gelenke (11) mit dem Gestell (6) verbunden ist, und dass zwischen dem Befestigungsgestell (8) und dem Gestell (6) eine oder mehrere Neigungsmechaniken (10) angeordnet ist, und dass das Solarmodul (3) auf dem Befestigungsgestell (8) durch die Neigungsmechanik (10) und das Gelenk (11) in mehreren Stufen oder stufenlos zwischen einer vertikalen Ausrichtung und einer geneigten Ausrichtung verstellbar ist.

CONNECTING ELEMENT FOR PHOTOVOLTAIC MODULES AND METHOD FOR MOUNTING PHOTOVOLTAIC MODULES

NºPublicación:  US2025379541A1 11/12/2025
Solicitante: 
GREENTI SAGL [CH]
GREENTI SAGL
US_2025379541_PA

Resumen de: US2025379541A1

Provided is a connecting element (10) for connecting a two- or three-dimensional structure, in particular a photovoltaic module (1), to a support structure (20). The connecting element (10) comprises an upper portion (11) and a lower portion (12). The border of the upper portion (11) and the lower portion (12) is indicated by a convex run (11, 12). The upper portion (11) provides a support surface (110) for mounting a photovoltaic module (1). The lower portion (12) comprises a concave run (121) for being clamped on a support structure (20) comprising a shape basically complementary to the lower portion (12). Moreover, a set comprising a connecting element (10) and a support structure (20) is provided. In addition, a method for connecting a two- or three-dimensional structure, in particular a photovoltaic module (1), to a support structure (20) and a use of a connecting element (10), of a set, or of a method for mounting a two- or three-dimensional structure, such as a photovoltaic module (1), a brick, a shielding or alike to a rooftop, a facade, a greenhouse, urban fields, sound barriers, a movable/stationary watering agriculture or alike are provided.

Display Panel, Display Device, Input/Output Device, and Data Processing Device

NºPublicación:  US2025378801A1 11/12/2025
Solicitante: 
SEMICONDUCTOR ENERGY LABORATORY CO LTD [JP]
Semiconductor Energy Laboratory Co., Ltd
US_2025378801_PA

Resumen de: US2025378801A1

A novel display panel that is highly convenient or reliable is provided. The display panel includes a first region and a second region. The second region is provided with a first component, and the second region can be bent with the first component facing outward. The first component includes a first elastic body and a second elastic body. The second elastic body includes an end portion part or the whole of which is covered with the first elastic body. The second elastic body has a higher elastic modulus than the first elastic body.

PLATFORM MICROGRID

NºPublicación:  US2025379425A1 11/12/2025
Solicitante: 
GO ELECTRIC INC [US]
GO ELECTRIC, INC
US_2025379425_PA

Resumen de: US2025379425A1

Devices, systems, and methods for platform microgrids can include a platform skid for mounting of microgrid system equipment, and a microgrid operations system. The platform skid illustratively comprises an intermodal container housing a power storage device in communication to provide power to the power delivery system.

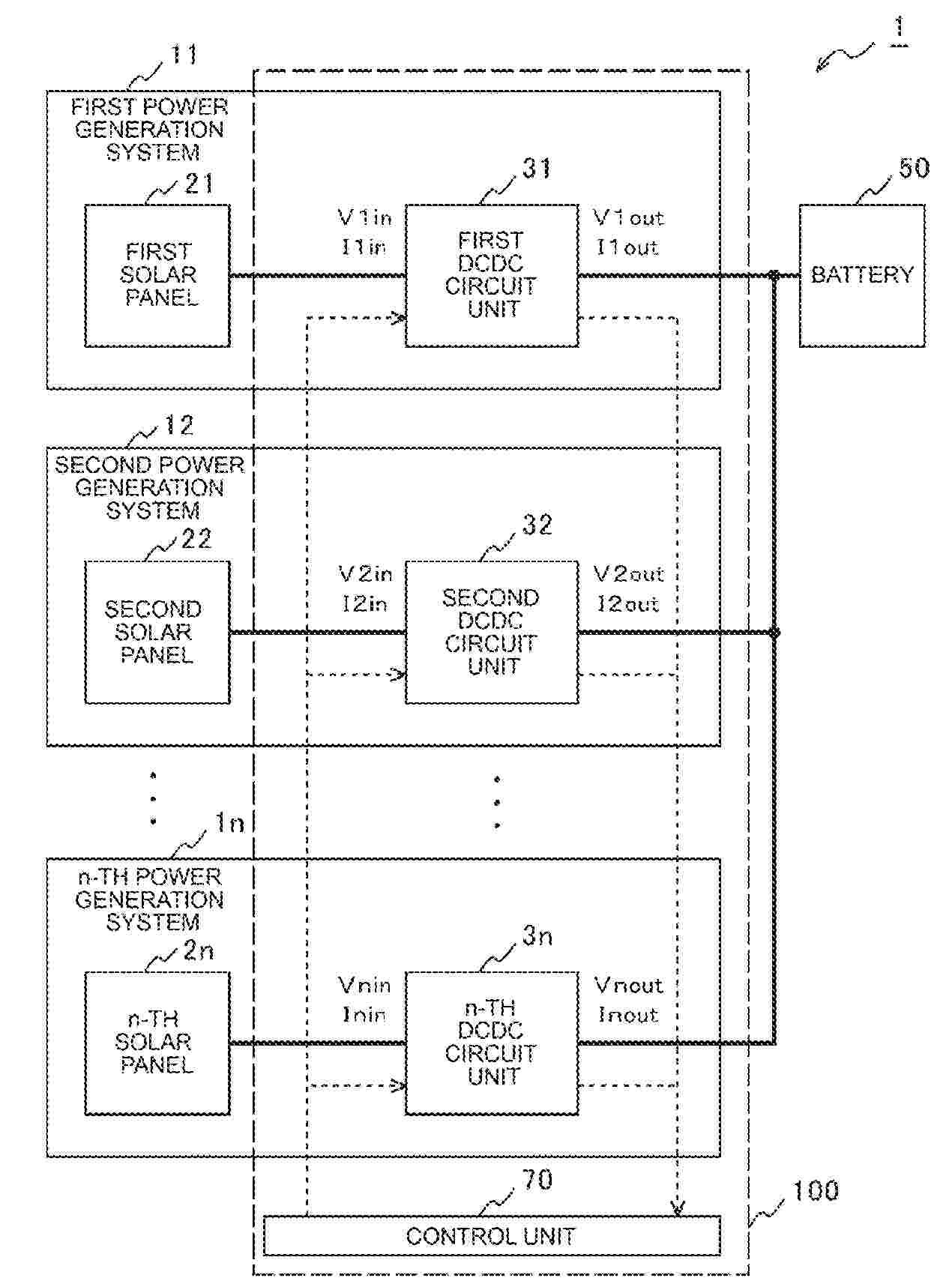
SOLAR POWER GENERATION SYSTEM

NºPublicación:  US2025379447A1 11/12/2025
Solicitante: 
TOYOTA JIDOSHA KK [JP]
TOYOTA JIDOSHA KABUSHIKI KAISHA
US_2025379447_PA

Resumen de: US2025379447A1

A solar power generation system configured by connecting a plurality of power generation systems including a solar panel and a DCDC circuit unit in parallel includes a first control unit that performs maximum power point tracking control for a host power generation system that is one of the power generation systems, and drives the DCDC circuit unit at a duty cycle corresponding to a maximum power point of the solar panel, and a second control unit that, for each of slave power generation systems other than the host power generation system among the power generation systems, derives a variation ratio of an input voltage or an output voltage of the DCDC circuit unit before and after the maximum power point tracking control is performed by the first control unit, and corrects the duty cycle of the DCDC circuit unit based on the variation ratio.

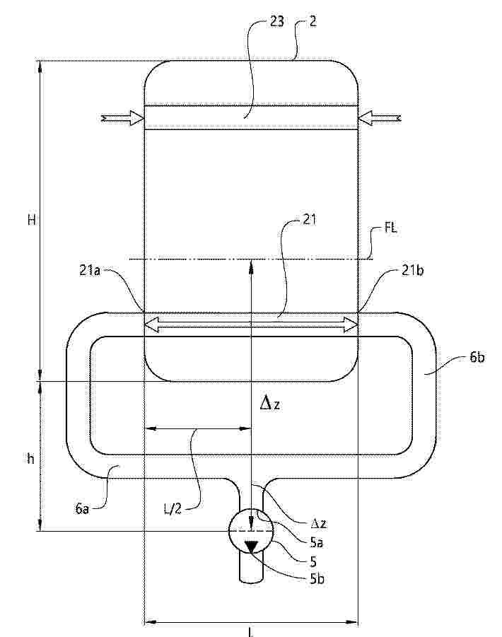
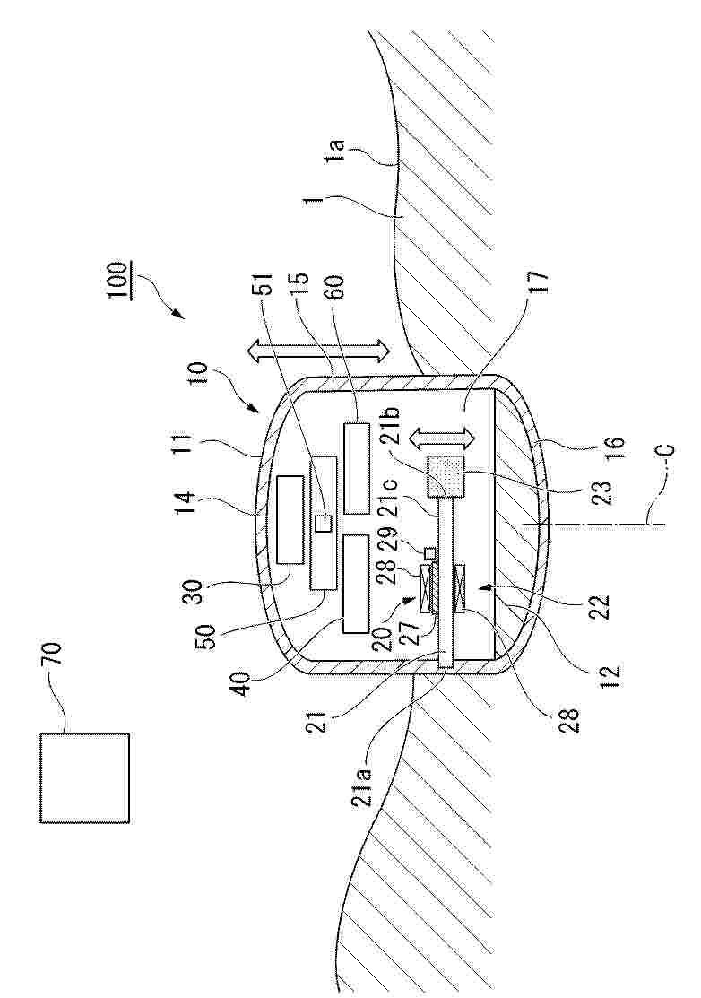
WEATHERPROOF MULTIPURPOSE ENCLOSURE WITH INTEGRATED FLASHING

NºPublicación:  US2025379435A1 11/12/2025
Solicitante: 
UNIRAC INC [US]
Unirac, Inc
US_2025379435_PA

Resumen de: US2025379435A1

Enclosure assemblies with integrating flashing for protecting an accessory on a rooftop. The enclosure assemblies can include a base configured to protect the rooftop from water intrusion and a cover configured to be joined to the raised portion of the base. The base can include a bottom wall and a raised portion extending from the bottom wall. The base can include an uphill portion configured to be positioned beneath at least one full course of roof shingle on the rooftop, without having to cut the roof shingle. The raised portion can be disposed off-center relative to the central transverse axis of the bottom wall, leaving the uphill portion of the bottom wall uncovered.

POWER OPTIMIZATION AMONG MULTIPLE STRINGS OF SOLAR PANELS

NºPublicación:  US2025379448A1 11/12/2025
Solicitante: 
SOL ARK LLC [US]
Sol-Ark, LLC
US_2025379448_PA

Resumen de: US2025379448A1

Examples described herein relate to energy management and power optimization. A maximum power point tracking (MPPT) unit is coupled with multiple strings of solar panels. Each string of solar panels includes multiple solar panels, and each solar panel is coupled with a power optimizer. The MPPT unit monitors the multiple strings of solar panels, detects a voltage decrease from a first voltage value to a second voltage value at a first string of solar panels among the multiple strings of solar panels, and transmits one or more signals to one or more power optimizers corresponding to one or more solar panels in a second string. The one or more signals cause the one or more power optimizers to regulate voltages at the one or more solar panels, so that a voltage at the second string of solar panels is substantially equal to the second voltage value.

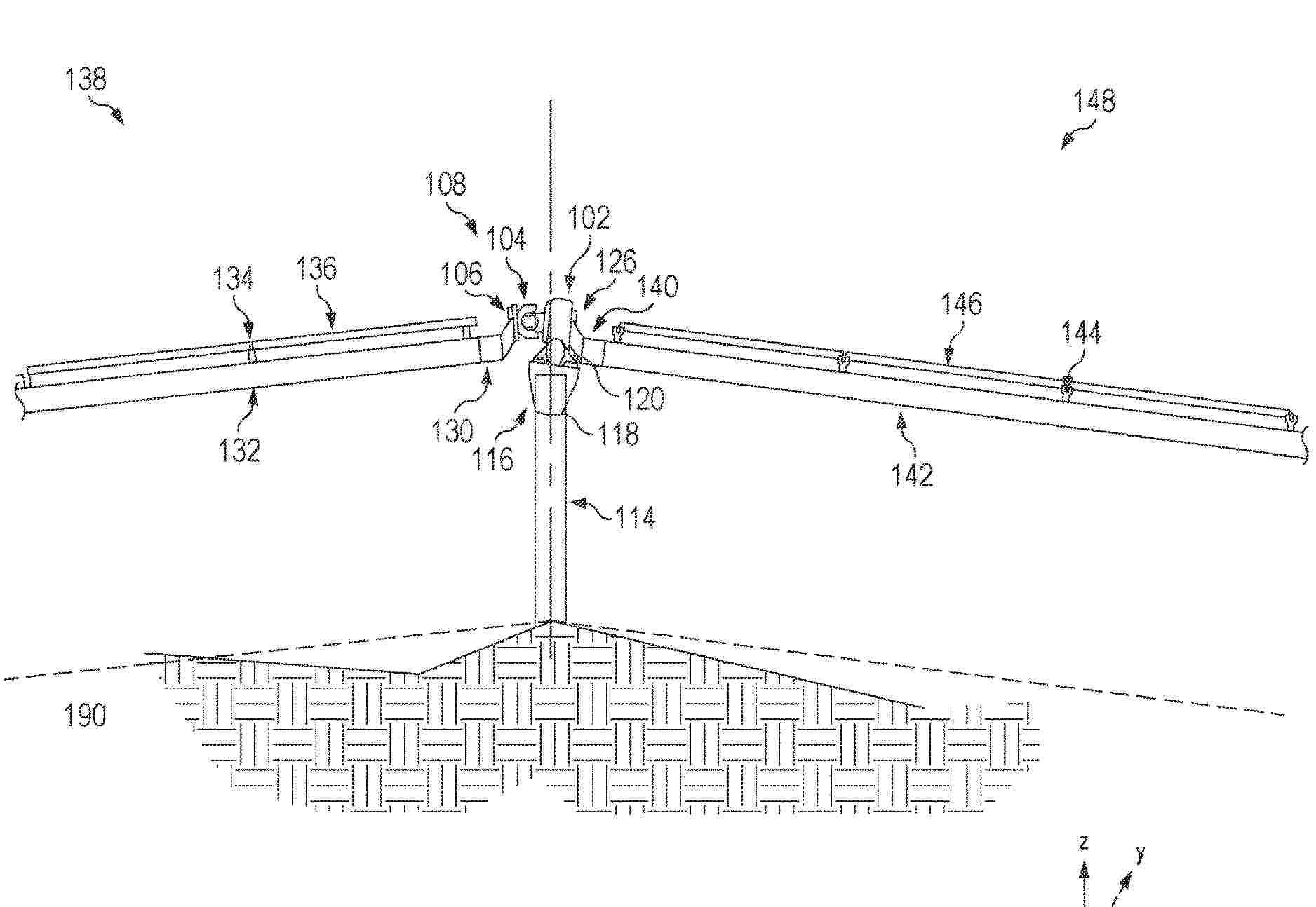
TERRAIN-FOLLOWING SOLAR TRACKER SYSTEM

NºPublicación:  US2025379542A1 11/12/2025
Solicitante: 
FLEXRACK BY QCELLS LLC [US]
FLEXRACK by Qcells LLC
US_2025379542_PA

Resumen de: US2025379542A1

A drive system includes a ring gear configured to rotate about a first axis; a first articulating joint including a driving yoke, a driven yoke and a spider coupling the driving yoke to the driven yoke, the driving yoke coupled to the drive gear and configured to rotate about the first axis, the driven yoke configured to rotate about a second axis; a first output shaft coupled to the driven yoke and configured to be coupled to a first solar canopy, the first output shaft configured to induce tilt in the first solar canopy; and a pivotable post bracket system coupled to the ring gear, the pivotable post bracket system configured to be coupled to a post and configured to pivot relative to the post.

SOLAR PANEL SNOW REMOVAL SYSTEM

NºPublicación:  US2025379544A1 11/12/2025
Solicitante: 
LAMIE ALEXANDER [US]
MAHON JIM [US]
L'Amie Alexander,
Mahon Jim
US_2025379544_PA

Resumen de: US2025379544A1

This disclosure pertains to snow removal systems, specifically systems designed to maintain the functional efficiency of solar panels by preventing the accumulation of snow on solar panels. Solar panels are devices that convert light into electricity and are commonly used in a variety of settings, from residential rooftops to large-scale solar farms. These panels consist of multiple solar cells made from semiconductor materials that exhibit the photovoltaic effect. The efficiency of solar panels is contingent upon their exposure to sunlight, which can be impeded by environmental factors such as the accumulation of snow. The technical background involves mechanisms and methods for preserving the optimal operational state of solar panels in environments subject to snowfall.

PRE-ASSEMBLED PHOTOVOLTAIC SYSTEMS

NºPublicación:  US2025379543A1 11/12/2025
Solicitante: 
XIAN LONGI CLEAN ENERGY CO LTD [CN]
XI'AN LONGI CLEAN ENERGY CO., LTD
US_2025379543_PA

Resumen de: US2025379543A1

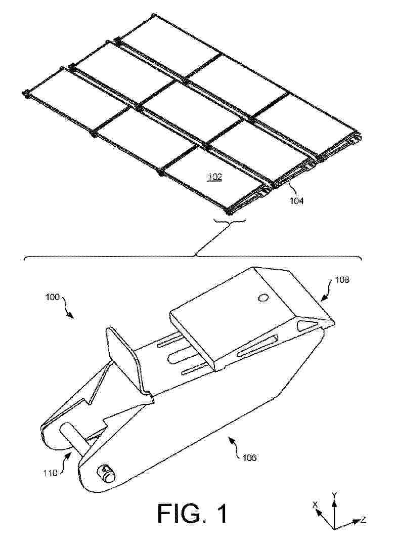
Devices, apparatus, and systems for pre-assembled photovoltaic systems are provided. In one example, a pre-assembled photovoltaic system includes: a foldable support, a photovoltaic module fixed to the foldable support, and a limiting device connected to the foldable support. The limiting device is configured to control one or more unfolding angles of the foldable support.

AERODYNAMIC DAMPING STOW FOR SOLAR TRACKER SYSTEMS

NºPublicación:  US2025379545A1 11/12/2025
Solicitante: 
FCX SOLAR LLC [US]
FCX Solar LLC
US_2025379545_PA

Resumen de: US2025379545A1

Stowing flexible tracker systems with the panel surfaces at a negative tilt angle during high wind is enhanced through optimizing around total system damping in order to address aerodynamic instabilities. Current flexible tracker designs function by avoiding the regions in which negative aerodynamic damping primarily occurs. Doing so requires them to stow at maximum absolute tilts to remain stable. However, methods disclosed here select system flexibility, system mechanical damping, and tracker stow angles to achieve a positive aerodynamic damping function and thus enable stable wind stow at lower than maximum tilt angles. The design approach addresses multiple current failure modes within the PV tracker industry while reducing installation cost relative to current designs.

PEROVSKITE SOLAR CELL AND TANDEM SOLAR CELL COMPRISING SAME

Nº publicación: US2025380562A1 11/12/2025

Solicitante:

HANWHA SOLUTIONS CORP [KR]
HANWHA SOLUTIONS CORPORATION

US_2025380562_PA

Resumen de: US2025380562A1

The present invention relates to a perovskite solar cell and a tandem solar cell comprising the same, characterized in that the perovskite solar cell comprises: a substrate; a transparent electrode; a hole transport layer; a perovskite light absorption layer; an electron transport layer; and a metal electrode, wherein the electron transport layer is a graded thin film in which a chemical binding state of elements constituting the electron transport layer gradually changes from the lower portion thereof toward the upper portion thereof.

traducir