Ministerio de Industria, Turismo y Comercio LogoMinisterior
 

Energía solar térmica de concentración

Resultados 158 resultados
LastUpdate Última actualización 27/04/2026 [06:48:00]
pdfxls
Solicitudes publicadas en los últimos 60 días / Applications published in the last 60 days
Resultados 1 a 158  

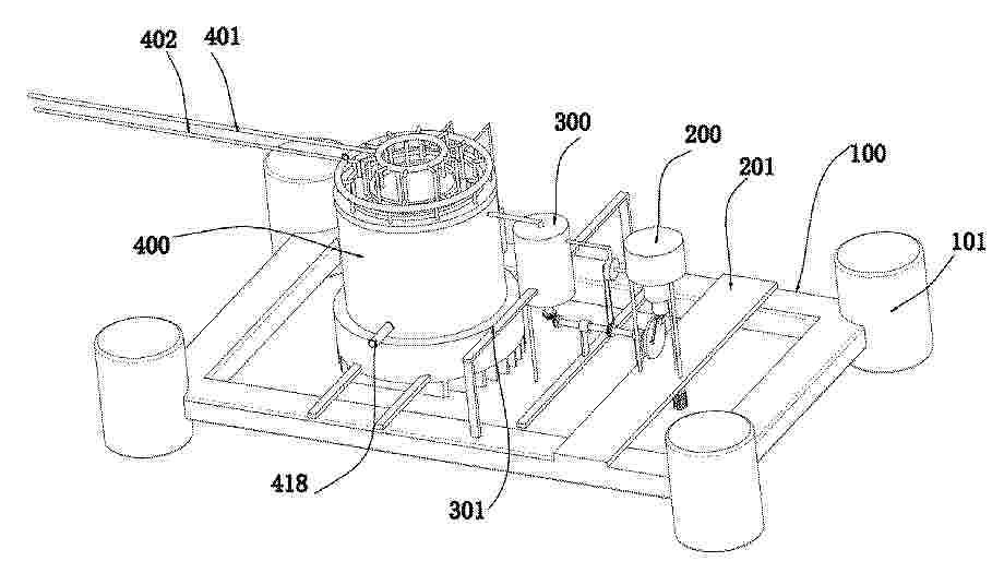
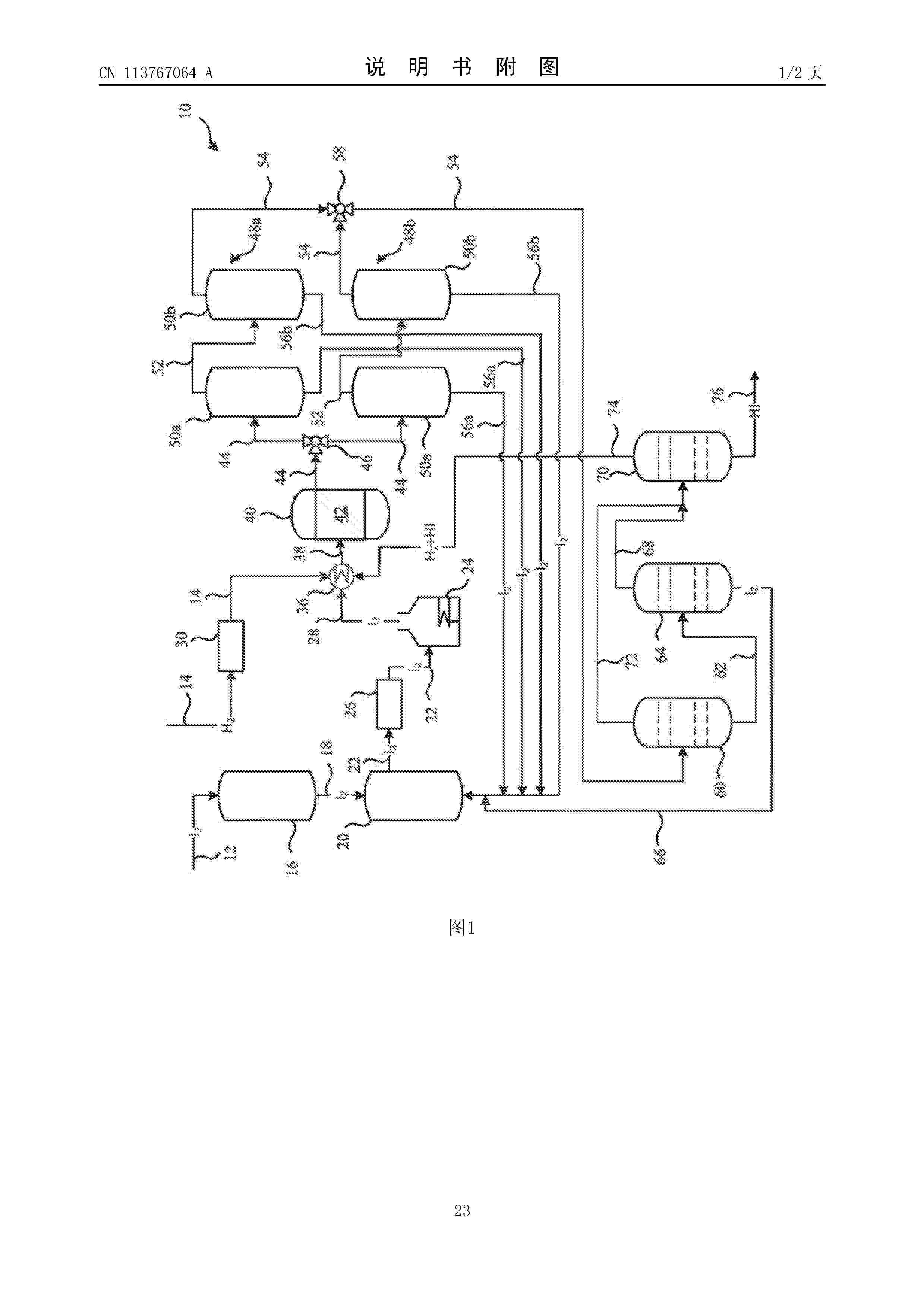
METHOD FOR OBTAINING HYDROGEN BY MEANS OF WATER DISSOCIATION USING THERMOCHEMICAL REACTIONS UNDER (QUASI-)ISOTHERMAL CONDITIONS AND DEVICE FOR CARRYING OUT THE METHOD

NºPublicación:  AU2024336445A1 23/04/2026
Solicitante: 
UNIV POLITECNICA DE MADRID
AU_2024336445_PA

Resumen de: AU2024336445A1

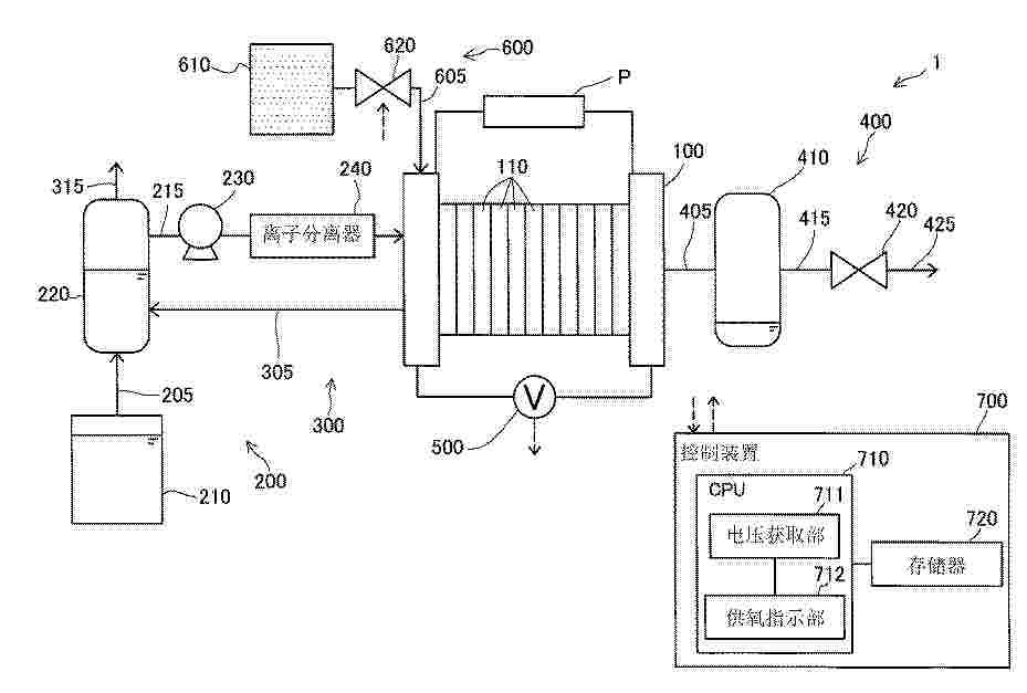
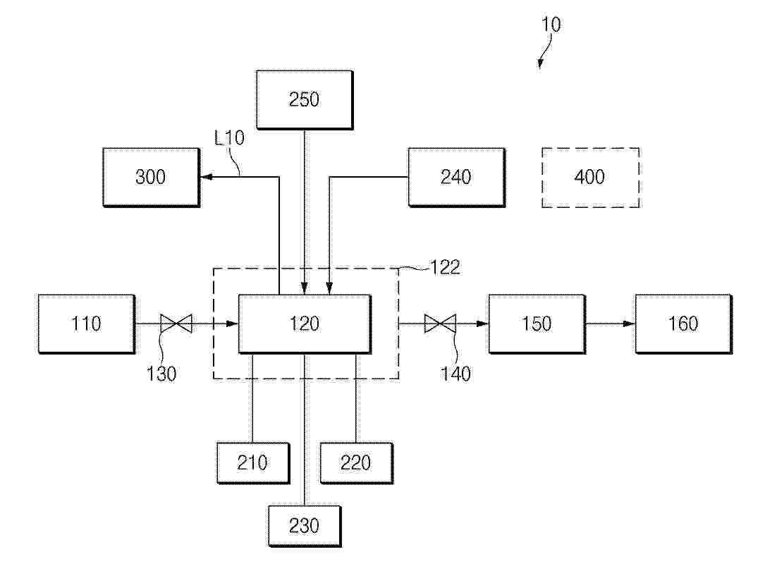
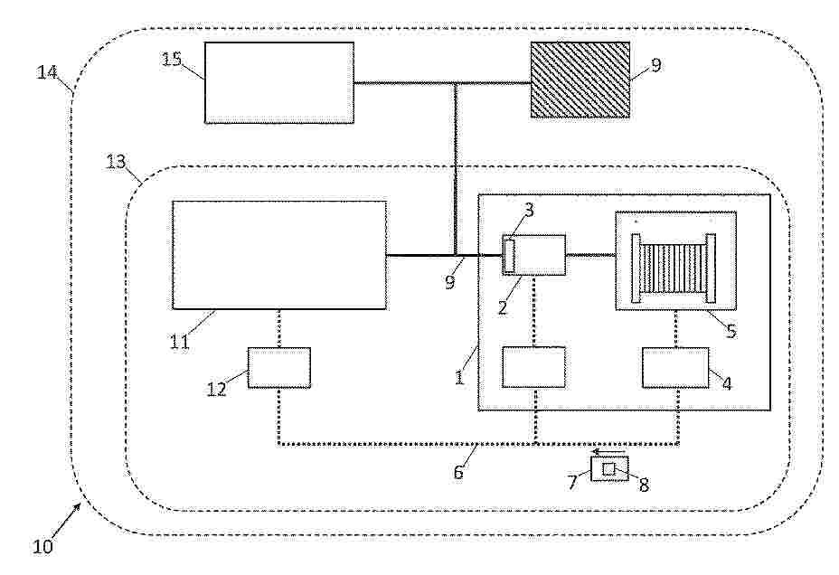
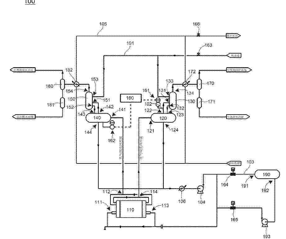
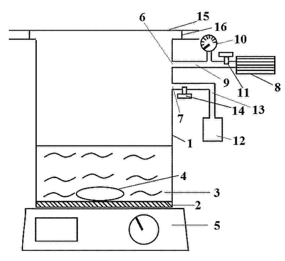
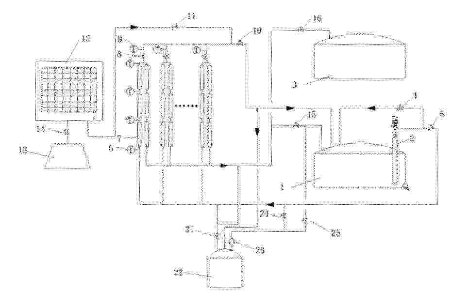
The present invention relates to a method for obtaining hydrogen through water molecule dissociation using thermochemical reactions under (quasi-)isothermal conditions, which comprises the following steps: placing active material (103) in the reaction chamber (109) of a reactor (101); reducing the active material (103) by supplying heat; evacuating the oxygen produced through a first outlet (106); injecting water into the reaction chamber (109); oxidising the active material (103), thereby producing hydrogen; filtering the hydrogen produced through a selective filter (104) during the oxidisation of the active material (103); and evacuating the filtered hydrogen through a second outlet (107), thereby obtaining a flow of high-purity hydrogen. The invention also relates to a device for carrying out the method.

HYDROGEN GAS SUPPLY DEVICE AND HYDROGEN GAS SUPPLY SYSTEM

NºPublicación:  WO2026083621A1 23/04/2026
Solicitante: 
ORION MACHINERY CO LTD [JP]
\u30AA\u30EA\u30AA\u30F3\u6A5F\u68B0\u682A\u5F0F\u4F1A\u793E
WO_2026083621_A1

Resumen de: WO2026083621A1

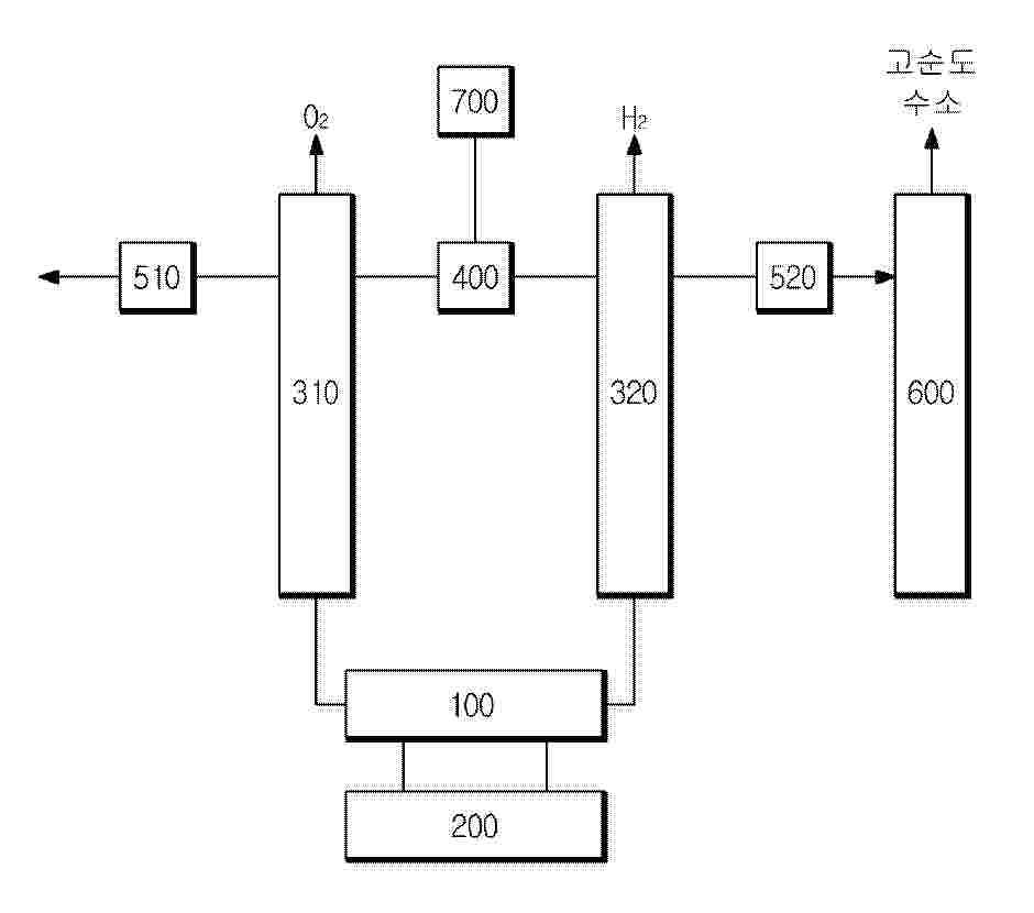
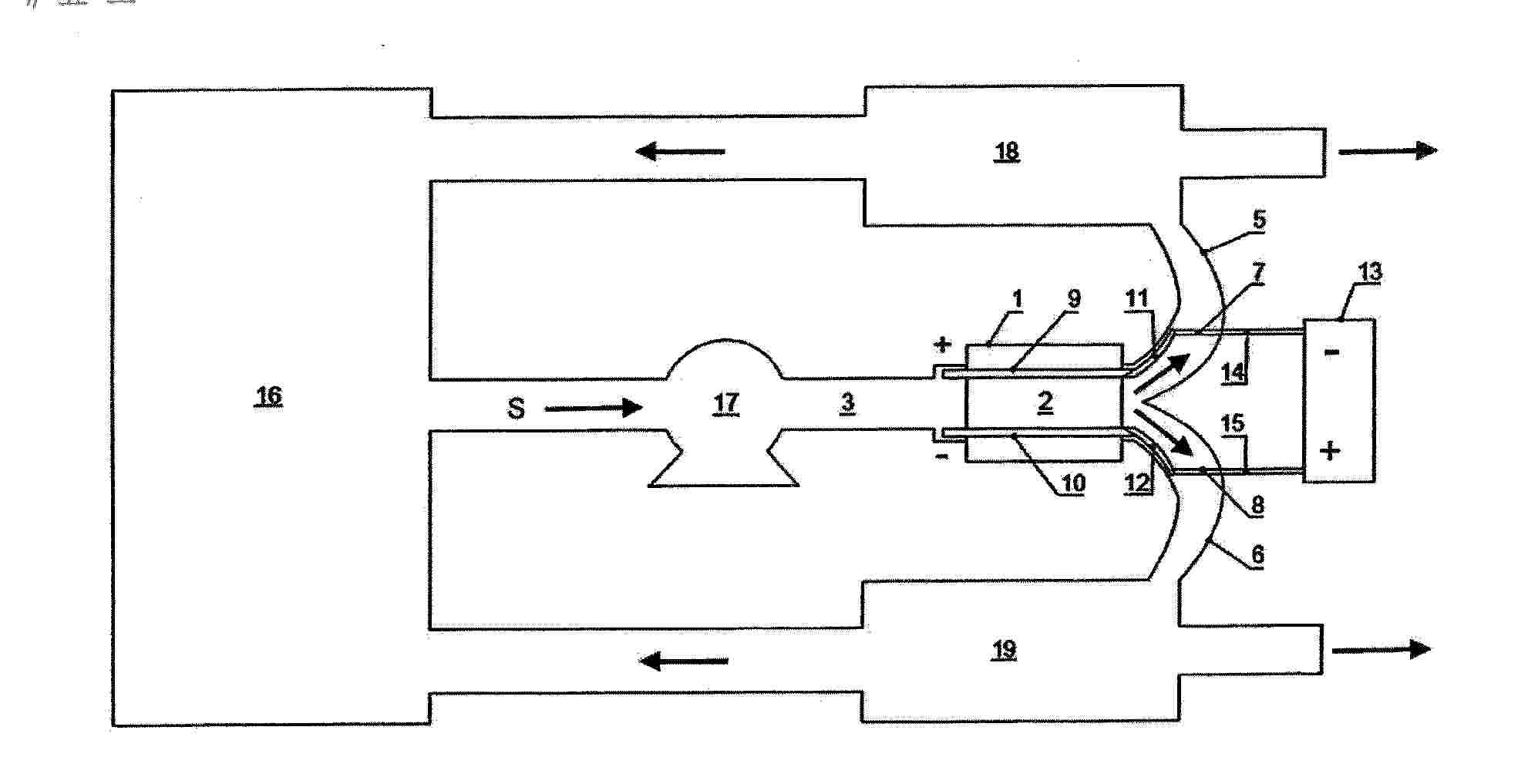
The present invention makes it possible to supply hydrogen gas from which impurities such as moisture and oxygen are suitably removed to a supply object that requires highly pure hydrogen gas. The present invention is provided with solenoid valves 7a, 7b which adjust the detection position of oxygen by an oxygen detection unit 8 and the flow rate of hydrogen gas Gh to a storage unit 20 in accordance with the control of a control unit 9, and is configured such that "a removal unit (a gas-liquid separation tank 3, a hollow fiber membrane filter 4, an oxygen removal filter 5, and a moisture removal filter 6)" and the oxygen detection unit 8 are housed in a housing 10, and the hydrogen gas Gh passed through the detection position is discharged into the housing 10. The hollow fiber membrane filter 4 is disposed so that the moisture separated from the hydrogen gas Gh can be discharged into the housing 10. When the hydrogen purity of the hydrogen gas Gh specified on the basis of the detection result by the oxygen detection unit 8 reaches a predetermined allowable purity for supply, the control unit 9 controls the solenoid valves 7a, 7b to supply the high purity hydrogen gas Gh to the storage unit 20.

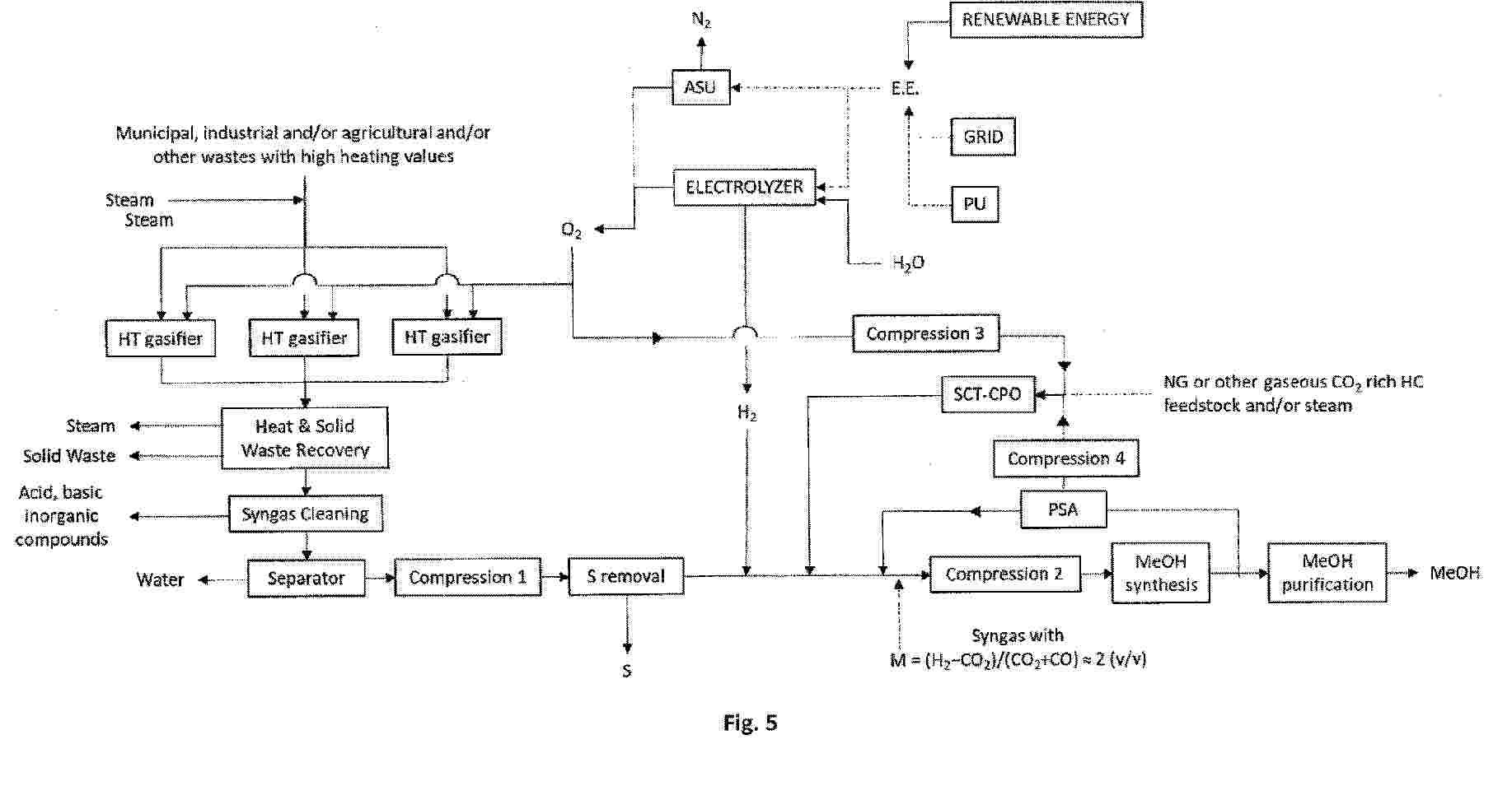
METHANOL PRODUCTION METHOD AND METHANOL PRODUCTION DEVICE

NºPublicación:  AU2024412535A1 23/04/2026
Solicitante: 
MITSUBISHI GAS CHEMICAL COMPANY INC
AU_2024412535_PA

Resumen de: AU2024412535A1

A methanol production method comprising: a step (A) for acquiring a synthesis gas comprising at least carbon dioxide and hydrogen; a step (B) for reacting the synthesis gas in the presence of a catalyst to obtain a methanol mixture; a step (C) for distilling the methanol mixture to separate out each of methanol, a distillation waste liquid, and distillation wastewater; and a step (D) for subjecting the distillation waste liquid and/or the distillation wastewater to an organic matter decomposition treatment to obtain a decomposition gas and treated water.

HYDROGEN GENERATOR HAVING CONDENSATE WATER COLLECTION FUNCTION

NºPublicación:  WO2026081643A1 23/04/2026
Solicitante: 
LIN HSIN YUNG [CN]
\u6797\u4FE1\u6D8C
WO_2026081643_A1

Resumen de: WO2026081643A1

A hydrogen generator having a condensate water collection function, comprising a water tank, an electrolytic tank, a condensing and filtering device, a humidifier, and an integrated flow channel device, wherein the water tank comprises an accommodating space for accommodating electrolytic water; the electrolytic tank receives the electrolytic water to generate and output a hydrogen-containing gas; the condensing and filtering device is coupled to the electrolytic tank to condense and filter the hydrogen-containing gas; the humidifier comprises a water collection chamber and a humidification chamber isolated from each other; the water collection chamber is used for collecting condensate water generated from the hydrogen-containing gas after condensation, and the humidification chamber is used for accommodating make-up water and receiving the hydrogen-containing gas into the make-up water; and the integrated flow channel device is coupled to the water tank, the electrolytic tank, the condensing and filtering device, and the humidifier, so that the make-up water in the humidification chamber can be supplemented from the humidification chamber, the water collection chamber, and the condensing and filtering device into the water tank.

METHOD FOR PRODUCING HYDROGEN

NºPublicación:  WO2026082793A1 23/04/2026
Solicitante: 
IND DE NORA S P A [IT]
WO_2026082793_A1

Resumen de: WO2026082793A1

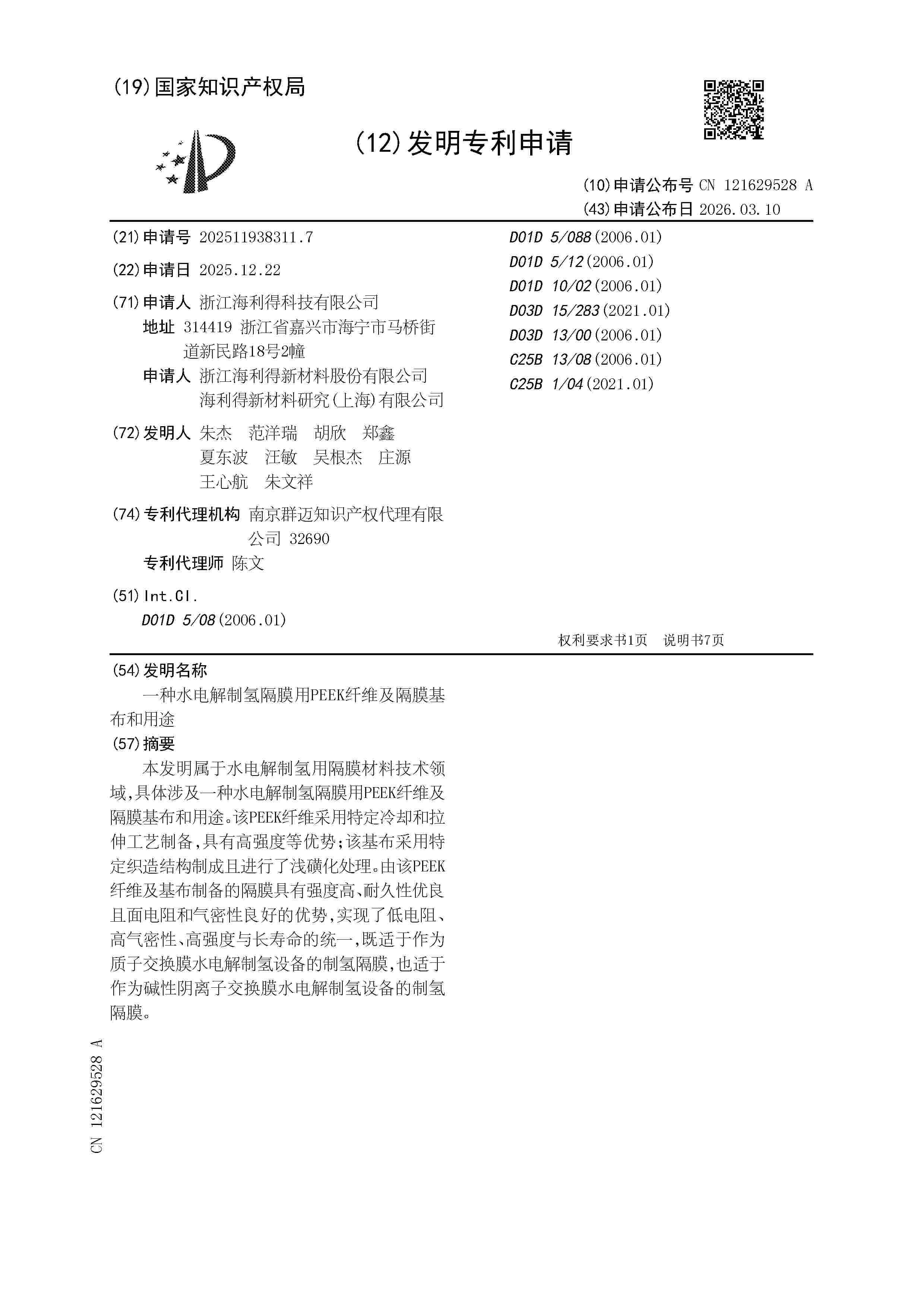
The invention relates to a method and plant for producing hydrogen comprising an electrochlorination unit (10) and a water electrolysis unit (11). In the electrochlorination unit (10), seawater (12) or brine is electrolyzed to produce a liquid hypochlorite stream and an oxygen-polluted hydrogen gas stream. The hydrogen gas is separated from the liquid phase in a degasser vessel (18). High-purity hydrogen produced in the water electrolysis unit (11) from demineralized water (22) is divided into two portions, one portion (37) being mixed with the oxygen-polluted hydrogen in the degasser vessel (18) to form a non-flammable mixed gas, and the other portion (38) being supplied to an ejector (50) for compressing and further concentrating the mixed hydrogen. Optionally, residual oxygen is removed in a DE-OXO unit (54). The invention enables recovery and utilization of hydrogen from electrochlorination processes while improving overall hydrogen yield and safety.

ELECTROLYSER CELL ADAPTED FOR ELECTROLYZING WATER INTO HYDROGEN AND OXYGEN AND A METHOD FOR PREPARING AN ELECTROLYSER CELL ADAPTED FOR ELECTROLYZING WATER INTO HYDROGEN AND OXYGEN

NºPublicación:  WO2026082452A1 23/04/2026
Solicitante: 
THYSSENKRUPP NUCERA AG & CO KGAA [DE]
WO_2026082452_A1

Resumen de: WO2026082452A1

An electrolyser cell comprises a diaphragm which partitions the cell into a cathode chamber and an anode chamber and wherein an oxygen evolving anode electrode arranged at the anode chamber side of the diaphragm and a hydrogen evolving cathode electrode arranged at the cathode chamber side of the diaphragm is provided. A spacer is provided between the cathode electrode and the diaphragm, and/or between the anode electrode and the diaphragm which spacer is adapted to ensure contact between electrolyte fluid elements in the cathode and/or in the anode chamber and the diaphragm, and adapted to ensure a pre-determined non-zero distance D between the cathode electrode and/or the anode electrode and the diaphragm.

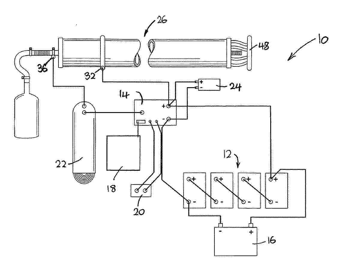
SYSTEMS AND METHODS FOR INTEGRATED MODULAR PRODUCTION OF HYDROGEN FRESHWATER, AND BIOELECTRICITY

NºPublicación:  US20260110100A1 23/04/2026
Solicitante: 
KHALVATI MOHAMMADALI [CA]
DINCER IBRAHIM [CA]
GOREN KARA AYSEGUL YAGMUR [CA]
KILICASLAN AHMET [CA]
US_20260110100_A1

Resumen de: US20260110100A1

0000 Provided are systems and methods for multi-process generators employing fermentation, desalination, and electrolysis technologies. The generator system includes a fermentation compartment configured to receive a mixture of biomass waste and an anaerobic microorganism solution comprising bacteria for bioenergy production; an electrolysis compartment configured to receive an electrolyte solution comprising a saline mixture, the electrolysis compartment including first and second spaced apart electrodes at least partially submerged in the electrolyte solution; and a desalination compartment positioned between the fermentation compartment and the electrolysis compartment, the desalination compartment configured to receive a saline solution and comprising an anion exchange membrane separating the desalination compartment from the electrolysis compartment and a cation exchange membrane separating the desalination compartment from the fermentation compartment, wherein the desalination compartment is configured to perform ion exchange processes to produce freshwater.

HYDROGEN PRODUCTION AND SULFUR-CARBON SEQUESTRATION

NºPublicación:  US20260110234A1 23/04/2026
Solicitante: 
KOLOMA INC [US]
US_20260110234_A1

Resumen de: US20260110234A1

Embodiments of the invention relate to producing hydrogen from a subsurface formation by injecting a reactant into the subsurface formation and reacting the reactant with the subsurface formation to form at least one of hydrogen gas or a mineralized product within the subsurface formation. The hydrogen produced is collected or one or more components of the reactant is sequestered to form a mineralized product in the subsurface formation. Other embodiments of the invention relate to producing hydrogen by injecting a thermal fluid into the subsurface rock formation, where the thermal fluid includes a reactant. The reactant is reacted with components in the subsurface formation to form at least one of hydrogen gas mineralized sulfur, or mineralized carbon.

SYSTEM AND METHOD FOR GENERATING AND PROVIDING HYDROGEN GAS TO A COMBUSTION ENGINE

NºPublicación:  EP4728119A1 22/04/2026
Solicitante: 
ENERGEN AS [NO]
WO_2025029154_PA

Resumen de: WO2025029154A1

The present invention relates to a system and method for generating and providing hydrogen to a combustion engine, and for controlling the generation and provision of hydrogen to a combustion engine; comprising a combustion engine; an electrolysis cell for converting water into hydrogen gas and oxygen gas, wherein the electrolysis cell is at least fluidly connected to the combustion engine; an electronic process control system is operatively connected to the electrolysis cell to control the generation of hydrogen gas and delivery of hydrogen gas to the combustion engine; and an enclosure comprising an explosion protection system and/or walls of glass fibre or carbon fibre reinforced thermosetting polymer or metallic material, and wherein the enclosure comprises at least part of the electronic process control system.

BIPOLAR PLATE AND STACK FOR ELECTROLYZER

NºPublicación:  EP4729656A1 22/04/2026
Solicitante: 
SIEMENS ENERGY GLOBAL GMBH & CO KG [DE]
EP_4729656_PA

Resumen de: EP4729656A1

0001 A bipolar plate is provided that includes an inlet side, an outlet side opposite of the inlet side, a first side extending from the inlet side to the outlet side, and a second side parallel to the first side and extending from the inlet side to the outlet side. A perimeter is defined by the outer edges of the bipolar plate and an area is defined within the second perimeter. The perimeter is selected to reduce material in the bipolar plate. An electrolyzer stack is also provided.

電気化学電極構造、電気化学セル、バイポーラ電極アセンブリ、電気化学セル配置、および電気化学セルの電気化学電極構造の支持要素に電極素子を取り付ける方法

NºPublicación:  JP2026513042A 22/04/2026
Solicitante: 
ティッセンクルップ・ヌセラ・アクチェンゲゼルシャフト・ウント・コンパニー・コマンディトゲゼルシャフトアウフアクチェン
JP_2026513042_A

Resumen de: EP4446467A1

0001 The present invention relates to an electrochemical electrode structure comprising at least one electrode element and a supportive element. Each electrode element is a two-dimensionally extended electrically conductive element with an open structure and has a first edge portion. The supportive element has a resilient region extending areally in a plane of the main extension of the resilient region. The resilient region is adapted to push the at least one electrode member away from the supportive element in a direction at least substantially perpendicular to the plane of the main extension of the resilient region. The supportive element has a first tongue region arranged at an edge of the supportive element. The first edge portion of the at least one electrode element is bent around the first tongue region of the supportive element thereby attaching the at least one electrode element to the supportive element. Moreover, the invention relates to an electrochemical cell and to a bipolar electrode assembly each comprising such an electrode element, to an electrochemical cell arrangement with a plurality of such bipolar electrode assemblies, as well as to a method of attaching an electrode element to a supportive element of such an electrochemical electrode structure.

電気化学電極構造、電気化学セル、および有限ギャップ電気化学セルをゼロギャップ型電気化学セルに改造する方法

NºPublicación:  JP2026513041A 22/04/2026
Solicitante: 
ティッセンクルップ・ヌセラ・アクチェンゲゼルシャフト・ウント・コンパニー・コマンディトゲゼルシャフトアウフアクチェン
JP_2026513041_A

Resumen de: EP4446466A1

0001 The present invention relates to an electrochemical electrode structure comprising a current collector and at least one electrode element, wherein the at least one electrode element is a two-dimensionally extended electrically conductive element having an open structure. In this electrochemical electrode structure, the at least one electrode element has at least one edge with a hemming rim at which a strip portion of the electrode is hemming bent away. Moreover, the invention relates to an electrochemical cell comprising a first electrode, a second electrode and a separator, with either the first electrode or the second electrode or both electrodes being such an electrochemical electrode structure as well as to a method of retrofitting a finite-gap electrochemical cell into a zero-gap type electrochemical cell using such electrochemical electrode structure.

SYSTEM FOR PRODUCING SODIUM HYPOCHLORITE AND HYDROGEN GAS

NºPublicación:  EP4729490A1 22/04/2026
Solicitante: 
TECHWIN CO LTD [KR]
EP_4729490_PA

Resumen de: EP4729490A1

0001 One aspect of the present invention provides a system for manufacturing sodium hypochlorite and hydrogen gas, comprising: a desalination module generating a fresh water stream and a concentrated water stream by desalinating seawater; a crystallization module generating a solid raw material including sodium chloride by crystallizing the concentrated water stream; an electrolysis module generating sodium hypochlorite and by-product gas by electrolyzing reactants derived from the solid raw material and water; and a gas purification module generating hydrogen gas by purifying the by-product gas.

METHOD OF CONTROLLING AN ELECTROLYSER CELL STACK

NºPublicación:  EP4728116A1 22/04/2026
Solicitante: 
CERES IP CO LTD [GB]
KR_20260022313_PA

Resumen de: WO2024256820A1

The present invention provides a method of controlling an electrolyser cell stack within a system having a fluid temperature control system, a current control system, a voltage monitoring system, monitoring/control systems for the temperatures of the fluid inlet and outlet, by controlling the current to a fixed value, calculating a temperature delta between the fluid inlet and outlet, and adjusting the fluid input temperature if the delta is greater than a threshold value. The present invention also provides a method of determining a stack operating condition is the temperature delta as measured above is lower than a threshold value. The present invention also provides a control device and computer program capable of executing the method as outlined above.

ELECTROCHEMICAL CELL AND METHOD AND SYSTEM FOR MANUFACTURING AN ASSEMBLY FOR THE ELECTROCHEMICAL CELL

NºPublicación:  EP4728572A1 22/04/2026
Solicitante: 
CELLCENTRIC GMBH & CO KG [DE]
WO_2024256503_PA

Resumen de: WO2024256503A1

The invention relates to a method for manufacturing an assembly for an electrochemical cell, wherein the assembly comprises at least the following structural components: a first plate (10; 10') for supplying and/or discharging fluid, a proton exchange membrane (42), a first electrode (31) arranged between the first plate and the proton exchange membrane, and a first gas diffusion layer (21) arranged between the first plate and the first electrode, and wherein the method comprises the steps of A) providing a base comprising only a portion of the structural components, in particular the first plate and/or the first gas diffusion layer; and B) assembling the assembly, wherein the assembling involves adding the remaining structural components; or the steps of a) providing a base that is different from the structural components; and b) assembling the assembly, wherein the assembling involves adding the structural components; wherein a casing is formed by applying one or more layers of moulding material (70-72) to the provided base, a strength of this moulding material increases after said application, and at least one layer of the moulding material forming the casing or at least a circumferential section of the casing is applied before step B) or b). The invention also relates to an electrochemical cell, in particular a fuel cell or electrolysis cell, a cell stack with cells of this type, as well as a method and a system for manufacturing assemblies for cells or cell stacks of thi

ION-CONDUCTING MEMBRANE, METHOD FOR MANUFACTURING SUCH A MEMBRANE, ELECTROCHEMICAL CELL COMPRISING SUCH A MEMBRANE AND PLANT COMPRISING SUCH A CELL

NºPublicación:  EP4728123A1 22/04/2026
Solicitante: 
GEN HY CUBE [FR]
FR_3150048_PA

Resumen de: WO2024257054A1

The invention relates to an ion-conducting membrane (10) for an electrochemical device, said membrane comprising a layer of a material comprising: - 5% to 30% by weight of a polymer binder and - 70% to 95% by weight of a powdered ceramic, the powdered ceramic comprising ceramic doped with yttrium oxide and/or ceramic doped with cerium oxide. The invention can be used to produce a non-porous membrane for low-temperature electrolysis (0°C to 150°C).

スタックモジュール、スタックモジュールを備えた固体酸化物電解装置、及び固体酸化物電解装置のスタックモジュールの交換方法

NºPublicación:  JP2026512965A 22/04/2026
Solicitante: 
トプソー・アクチエゼルスカベット
JP_2026512965_A

Resumen de: WO2024088907A2

The present invention relates to stack module with at least one Solid Oxide electrolysis stack that comprises a plurality of stacked Solid Oxide electrolysis cells, wherein the stack module comprises two gas inlet connections and two gas outlet connections. According to the invention, the at least one Solid Oxide electrolysis stack is encapsulated in a metal container, wherein the two gas inlet connections and the two gas outlet connections are attached to the metal container. The invention further relates to Solid Oxide Electrolyzer with at least one stack module and a method of exchanging a stack module of a Solid Oxide Electrolyzer.

BIPOLAR PLATE, END PLATE AND ALKALINE ELECTROLYZER

NºPublicación:  EP4729659A1 22/04/2026
Solicitante: 
HYDOTECH HYDROGEN ENERGY TECH CO LTD [CN]
EP_4729659_PA

Resumen de: EP4729659A1

The present application provides a bipolar plate, an end plate and an alkaline electrolyzer. The positions of a first alkali liquor inlet through hole group and a second alkali liquor inlet through hole group are rationally arranged at the bottom of an electrode frame, such that when the bipolar plate is applied to the alkaline electrolyzer, alkali liquor firstly enters a first alkali liquor inlet channel formed by first through holes of the first alkali liquor inlet through hole group and a second alkali liquor inlet channel formed by first through holes of the second alkali liquor inlet through hole group from one end of the alkaline electrolyzer. After arriving at the other end of the alkaline electrolyzer, the alkali liquor enters individual electrolysis cells from second through holes of the first alkali liquor inlet through hole group and second through holes of the second alkali liquor inlet through hole group, so as to realize uniform distribution of the alkali liquor, and solves the problem of the uneven distribution of the alkali liquor caused by the excess length of an electrolyzer body of a large alkaline electrolyzer, thus preventing the operating conditions of the alkaline electrolyzer from getting worse, improving the efficiency of hydrogen production, and finally achieving the purpose of saving the electric energy consumption of the alkaline electrolyzer.

METHOD OF CONVERTING METHANE FROM NATURAL GAS WITH SIMULTANEOUS PRODUCTION OF HYDROGEN AND RECOVERY OF CARBON DIOXIDE AND ITS USE AS A STORAGE OF SURPLUS ENERGY FROM RENEWABLE ENERGY SOURCES

NºPublicación:  EP4729472A1 22/04/2026
Solicitante: 
FUEL CELL POLAND SP Z O O [PL]
EP_4729472_PA

Resumen de: EP4729472A1

The invention relates to a method of converting methane from a natural gas field with simultaneous production of hydrogen and recovery of carbon dioxide. The method includes the steps of a steam reforming reaction of desulfurized methane in a co-electrolyzer (1), resulting in carbon monoxide and hydrogen; a water gas conversion reaction between carbon monoxide and water, resulting in carbon dioxide and additional hydrogen; a reaction between the carbon dioxide formed in step b) and water, resulting in an additional hydrogen molecule and a carbonate anion; a molten carbonate electrolysis reaction in which the carbonate anion CO32- is decomposed, producing oxygen, electrons and carbon dioxide, which is returned to the storage. In addition, the invention relates to the use of this method to store surplus energy from renewable energy sources.

METHOD AND APPARATUS FOR GENERATING HYDROGEN BY A PEM CELL AND WATER ELECTROLYSIS

NºPublicación:  EP4729657A1 22/04/2026
Solicitante: 
MICROPROGEL S R L [IT]
EP_4729657_PA

Resumen de: EP4729657A1

0001 A method is described for generating hydrogen by means of a PEM cell and water electrolysis, wherein leads of a photovoltaic solar panel, through which the panel supplies an electrical voltage and current towards its outside, are electrically connected by electrical conductors to electrical supply terminals of a PEM electrolytic cell which is external to the panel and designed to operate directly with the electrical voltage and current as generated at the leads.

LAYERED BIPOLAR PLATE FOR ELECTROLYZER

NºPublicación:  EP4729655A1 22/04/2026
Solicitante: 
SIEMENS ENERGY GLOBAL GMBH & CO KG [DE]
EP_4729655_PA

Resumen de: EP4729655A1

A layered bipolar plate (208) is provided that includes a steel layer (402) and a titanium layer (404). The steel layer (402), which is configured to be exposed to water and H2, is in contact to the titanium layer (404), which is configured to be exposed to water and 02. The titanium layer has an area that is smaller than the steel layer.

SYSTEM AND METHODS OF WATER ELECTROLYSIS

NºPublicación:  EP4729660A2 22/04/2026
Solicitante: 
SERVICES PETROLIERS SCHLUMBERGER [FR]
SCHLUMBERGER TECHNOLOGY BV [NL]
EP_4729660_A2

Resumen de: EP4729660A2

Provided herein are alkaline electrolyzer systems comprising one or more components that improve the performance, efficiency, and/or longevity of the system. For example, the alkaline electrolyzer system may comprise one or more of (1) a filtration component comprising one or more filtration media, (2) an ion exchange component comprising at least one ion exchange resin, (3) a corrosion inhibition component configured to introduce at least one corrosion inhibitor into the electrolyte solution, and (4) a chelating agent component configured to introduce at least one chelating agent into the electrolyte solution.

グリーン水素を使用したアンモニア合成のためのプロセスおよびアンモニアプラントを改造するための方法

NºPublicación:  JP2026513058A 22/04/2026
Solicitante: 
カサーレソシエテアノニム
JP_2026513058_A

Resumen de: AU2024257970A1

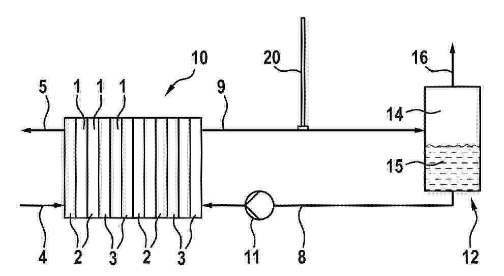
Process for synthesis of ammonia wherein: ammonia make-up gas (7) containing hydrogen and nitrogen is reacted in an ammonia converter (15) under ammonia forming conditions thus obtaining an ammonia-containing effluent (8); a first hydrogen portion contained in the ammonia make-up gas (7) is produced by reforming a hydrocarbon source (1) in a reforming process (100); a second hydrogen portion (19) contained in the ammonia make-up gas (7) is produced separately from said reforming process (100), by using at least a renewable energy source (SE, WE); a part of said hydrogen (19) produced in step (c) is stored in a hydrogen storage (103); hydrogen (20) from said hydrogen storage (103) is used to fully or partially replace said second hydrogen portion (19) when said renewable energy source (SE, WE) is fully or partially unavailable. Said process comprising the steps of: assessing an expected flow rate of the hydrogen (19) produced in step (c); adjusting a flow rate of the hydrocarbon source (1) so that a flow rate of the first hydrogen portion in said ammonia make- up gas (7) is in a desired ratio with respect to said expected flow rate; detecting an actual amount, e.g., a filling level, of said hydrogen in said hydrogen storage (103); detecting an actual flow rate of hydrogen produced using the renewable energy source (SE, WE), and adjusting a flow rate of the hydrogen (20) from said hydrogen storage (103) depending on said actual amount detected in said hydrogen storage (103) and

一种生产氢气的方法

NºPublicación:  CN121909161A 21/04/2026
Solicitante: 
太阳神工程有限公司
CN_121909161_PA

Resumen de: WO2025022382A1

The present invention relates to a process of producing hydrogen gas from water vapor in the presence of an alkali metal, which is being recycled through the process.

二酸化炭素還元光触媒粒子の製造方法

NºPublicación:  JP2026066495A 17/04/2026
Solicitante: 
住友金属鉱山株式会社
JP_2026066495_A

Resumen de: JP2026066495A

0001 【課題】優れた触媒性能を示す二酸化炭素還元光触媒粒子の製造方法を提供すること。 【解決手段】二酸化炭素還元光触媒粒子の製造方法であって、以下の工程;母材粒子の表面に金属銀粒子を助触媒として担持して助触媒担持母材粒子を作製する工程、及び前記助触媒担持母材粒子を含む分散液に超音波を照射して二酸化炭素還元光触媒粒子を作製する工程を含む方法。 【選択図】図4

含Cu-Co的电极和使用方法

NºPublicación:  CN121889536A 17/04/2026
Solicitante: 
环球公用事业公司
CN_121889536_PA

Resumen de: US12503781B2

0000 Herein discussed is a method of producing carbon monoxide or hydrogen or both simultaneously comprising: (a) providing an electrochemical reactor having an anode, a cathode, and a mixed-conducting membrane between the anode and the cathode; (b) introducing a first stream to the anode, wherein the first stream comprises a hydrocarbon; and (c) introducing a second stream to the cathode, wherein the second stream comprises carbon dioxide or water or both, wherein carbon monoxide is generated from carbon dioxide electrochemically and hydrogen is generated from water electrochemically.

AMMONIA DECOMPOSITION CATALYST

NºPublicación:  WO2026078971A1 16/04/2026
Solicitante: 
NIKKI UNIVERSAL CO LTD [JP]
\u65E5\u63EE\u30E6\u30CB\u30D0\u30FC\u30B5\u30EB\u682A\u5F0F\u4F1A\u793E
WO_2026078971_A1

Resumen de: WO2026078971A1

This ammonia decomposition catalyst comprises a core-shell carrier which has a core-shell structure that comprises a core which contains a core-forming material and a shell which contains a shell-forming material and covers the core, wherein: the shell-forming material in the shell carries a catalytically active metal and a reaction accelerator; the core-forming material is at least one selected from the group consisting of cordierite, α-alumina, silica, silica alumina, and silicon carbide; the shell-forming material is at least one selected from the group consisting of γ-alumina, θ-alumina, and cerium oxide; the catalytically active metal is at least one selected from the group consisting of Ru, Ni, Fe, and Co; and the reaction accelerator is at least one selected from the group consisting of alkali metals, alkaline earth metals, and rare earth elements.

HYDROGEN PRODUCTION SYSTEM FOR SHIP

NºPublicación:  WO2026079698A1 16/04/2026
Solicitante: 
POSCO HOLDINGS INC [KR]
\uD3EC\uC2A4\uCF54\uD640\uB529\uC2A4 \uC8FC\uC2DD\uD68C\uC0AC
WO_2026079698_A1

Resumen de: WO2026079698A1

A hydrogen supply system for a ship according to one embodiment of the present disclosure may comprise: an ammonia tank (100) for storing liquid ammonia; a reforming unit (300) for decomposing ammonia supplied from the ammonia tank to produce hydrogen; and a first heat exchanger (210) for raising the temperature of a heat exchange medium, which vaporizes ammonia supplied from the ammonia tank through heat exchange, by heat exchange with seawater.

METHOD FOR OPERATING WATER ELECTROLYSIS APPARATUS, CONTROL DEVICE FOR WATER ELECTROLYSIS APPARATUS, AND HYDROGEN PRODUCTION FACILITY

NºPublicación:  AU2025228315A1 16/04/2026
Solicitante: 
MITSUBISHI HEAVY INDUSTRIES LTD
AU_2025228315_PA

Resumen de: AU2025228315A1

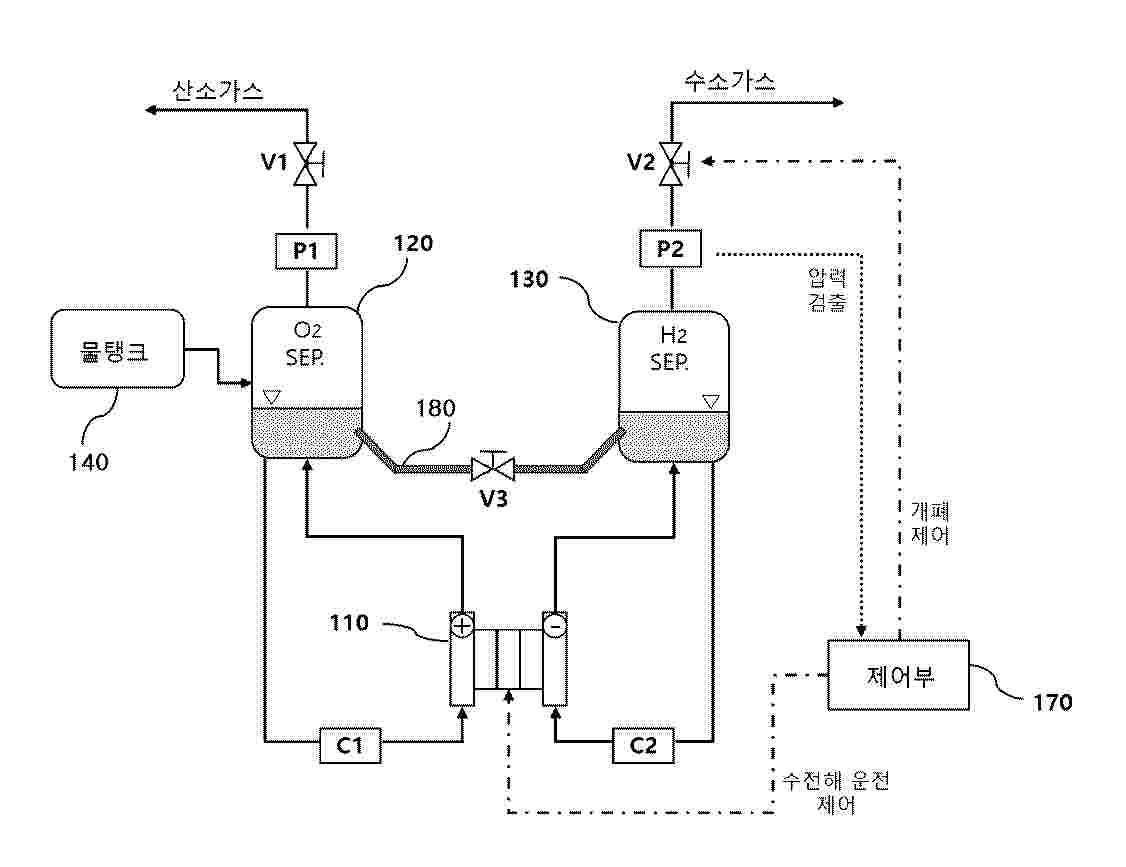
A method for operating a water electrolysis apparatus that comprises an electrolytic bath for electrolyzing water, a hydrogen separator to which hydrogen generated in the electrolytic bath is guided, an oxygen separator to which oxygen generated in the electrolytic bath is guided, and a vent line for discharging gas from the hydrogen separator or the oxygen separator and a vent valve provided to the vent line, the method comprising: a step for halting electrolysis of water in the electrolytic bath; and a step for determining whether or not a first index indicating the amount of increase in the concentration of oxygen in gas in the hydrogen separator or the concentration of hydrogen in gas in the oxygen separator has exceeded a first threshold after the electrolysis has been halted. When the first index exceeds the first threshold, the pressure in the hydrogen separator or the oxygen separator is lowered to a first prescribed value by opening the vent valve.

HYDROGEN GENERATION APPARATUS AND INFORMATION MANAGEMENT SYSTEM

NºPublicación:  US20260106196A1 16/04/2026
Solicitante: 
CANON KK [JP]
US_20260106196_A1

Resumen de: US20260106196A1

A hydrogen generation unit generates hydrogen by reacting a hydrogen carrier with a water-containing liquid. A main body includes the hydrogen generation unit. A collection container is attachable to and detachable from the main body, and collects a composition containing a byproduct generated together with hydrogen in the hydrogen generation unit. A detection unit detects a collected amount of the composition collected from the hydrogen generation unit by the collection container. A storage unit is provided on the collection container and stores information regarding the collected amount.

膜電極アセンブリおよび水電解セル

NºPublicación:  JP2026512407A 16/04/2026
Solicitante: 
グリナリティ・ゲーエムベーハー
JP_2026512407_A

Resumen de: WO2024200434A1

The invention relates to a membrane electrode assembly (1) for a water electrolysis cell, comprising an anode (2), a cathode (3) and a hydrocarbon membrane lying between the anode (2) and the cathode (3), further comprising a first gas recombination layer (5) which is arranged between the anode (2) and the hydrocarbon membrane (4), wherein the first gas recombination layer (5) comprises a noble metal (6), a ceramic material (7) and a proton-conductive polymer (8), and wherein a volume portion of proton-conductive polymer (8) is 24 to 84 volume %, in particular 35 to 75 volume % and in particular 46 to 65 volume %, based on the total volume of the gas recombination layer (5).

膜電極アセンブリおよび水電解セル

NºPublicación:  JP2026512406A 16/04/2026
Solicitante: 
グリナリティ・ゲーエムベーハー
JP_2026512406_A

Resumen de: WO2024200433A1

The invention relates to a membrane electrode assembly (1) for a water electrolysis cell, comprising an anode (2), a cathode (3) and a hydrocarbon membrane (4) located between the anode (2) and the cathode (3), further comprising a first gas recombination layer (5), which is arranged between the anode (2) and the hydrocarbon membrane (4), wherein at least one adhesion layer (6) is arranged between the gas recombination layer (5) and the hydrocarbon membrane (4), wherein the adhesion layer (6) comprises at least one ceramic material (7) and a proton-conductive polymer (8).

OPERATION METHOD FOR DEHUMIDIFIER DEVICE, CONTROL DEVICE FOR DEHUMIDIFIER DEVICE, DEHUMIDIFIER DEVICE, AND HYDROGEN PRODUCTION FACILITY

NºPublicación:  AU2024418733A1 16/04/2026
Solicitante: 
MITSUBISHI HEAVY INDUSTRIES LTD
AU_2024418733_PA

Resumen de: AU2024418733A1

Provided is an operation method for a dehumidifier device for dehumidifying hydrogen gas produced by a hydrogen production device. The dehumidifier device comprises; a dehumidifier; a discharge line for discharging hydrogen gas dehumidified by the dehumidifier from the dehumidifier; a dew point measurement line connected to the discharge line; a dew point meter provided on the dew point measurement line; and an inlet valve and an outlet valve provided on opposite sides of the dew point meter on the dew point measurement line. The method includes: a stop step of stopping discharge of the hydrogen gas from the dehumidifier to the discharge line; and a maintenance step of maintaining a state in which a dew point meter installation part including at least a installation place of the dew point meter on the dew point measurement line is filled with dry gas when the discharge of the hydrogen gas from the dehumidifier to the discharge line is stopped.

A METHOD OF MANUFACTURING A COATED NICKEL SUBSTRATE

NºPublicación:  WO2026077765A1 16/04/2026
Solicitante: 
THYSSENKRUPP NUCERA AG & CO KGAA [DE]
WO_2026077765_A1

Resumen de: WO2026077765A1

The present invention relates to a method of manufacturing a coated nickel substrate for use as an alkaline oxygen evolution anode, the coated nickel substrate obtainable by the method and the use of the coated nickel substrate as an alkaline oxygen evolution anode in an alkaline water electrolyser.

WATER ELECTROLYSIS ELECTRODE, WATER ELECTROLYSIS ANODE, WATER ELECTROLYSIS CATHODE, WATER ELECTROLYSIS CELL, AND WATER ELECTROLYSIS DEVICE

NºPublicación:  US20260103814A1 16/04/2026
Solicitante: 
PANASONIC INTELLECTUAL PROPERTY MAN CO LTD [JP]
US_20260103814_A1

Resumen de: US20260103814A1

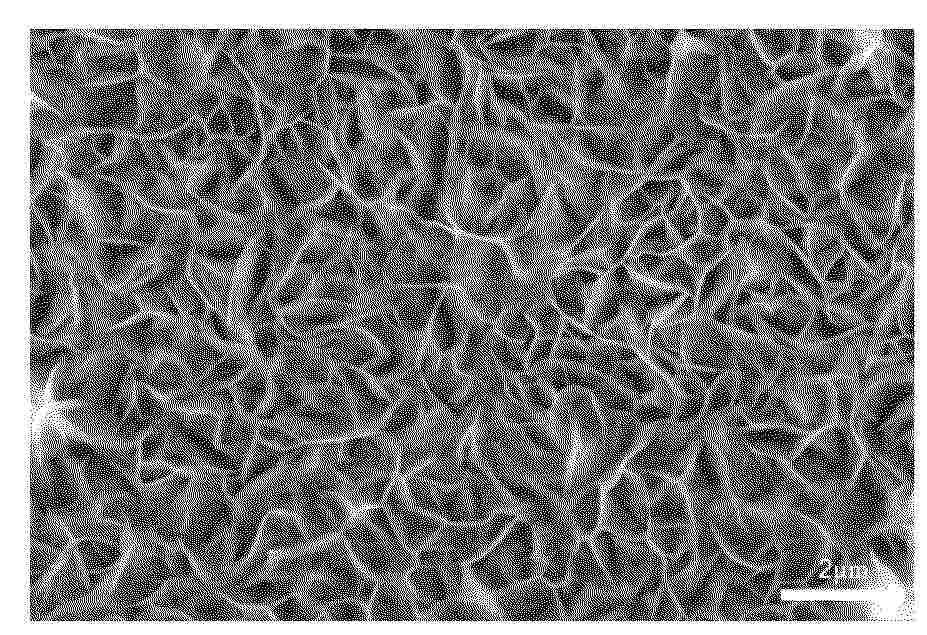
A water electrolysis electrode includes an electroconductive substrate and a layered double hydroxide layer. The layered double hydroxide layer is disposed on a surface of the electroconductive substrate. The layered double hydroxide layer includes a roughness layer. In the layered double hydroxide layer, the proportion of the thickness of the roughness layer to the thickness of the layered double hydroxide layer is 4.8% or more.

INTEGRATED SYSTEM FOR DEMINERALIZATION AND/OR PURIFICATION OF WATER AND FOR SIMULTANEOUS PRODUCTION OF HYDROGEN

NºPublicación:  AU2024352660A1 16/04/2026
Solicitante: 
GREEN INDEPENDENCE S R L
POLITECNICO DI TORINO
AU_2024352660_PA

Resumen de: AU2024352660A1

The present invention relates to an integrated system for demineralization and/or purification of water and for the simultaneous production of hydrogen comprising a heat-dissipating element thermally connected to a system for demineralization and/or purification of water which is hydraulically connected to an electrochemical cell producing hydrogen, wherein the system for demineralization and/or purification of water is a system operating through the principle of thermal distillation via membrane and comprises at least two units, each comprising a first chamber, inside which waste water to be demineralized and/or purified flows under pressure and a second chamber, inside which demineralized and/or purified water flows under pressure in the opposite direction with respect to the direction of flow of the waste water, the two chambers being separated by a preferably microporous hydrophobic membrane, wherein the at least two units are placed thermally in series and hydraulically in parallel with continuous flow, wherein each unit is hydraulically connected to a source of waste water and a source of demineralized and/or purified water, in particular wherein each first chamber comprises an inlet portion, hydraulically connected to the source of waste water, for introduction into the first chamber of waste water, while each second chamber comprises an inlet portion, hydraulically connected to the source of demineralized and/or purified water, for introduction into the second chamber

PROCESS FOR PRODUCING HYDROGEN GAS FROM THE CATALYTIC CRACKING OF AMMONIA

NºPublicación:  US20260103379A1 16/04/2026
Solicitante: 
JOHNSON MATTHEY PLC [GB]
US_20260103379_A1

Resumen de: US20260103379A1

Process A process for producing hydrogen gas from the catalytic cracking of ammonia. The process comprises the step of supplying a hydrogen containing recycle gas taken from downstream of an ammonia cracking reactor to one or more catalyst containing reaction tubes disposed within the ammonia cracking reactor. The invention may be used to provide hydrogen gas as a non-carbon containing fuel.

HYDROGEN SULFIDE CONVERSION

NºPublicación:  US20260103807A1 16/04/2026
Solicitante: 
SAUDI ARABIAN OIL COMPANY [SA]
US_20260103807_A1

Resumen de: US20260103807A1

Power is provided to an electrochemical cell. The electrochemical cell includes an anode side and a cathode side. Hydrogen sulfide in a liquid state is flowed to the anode side. Providing power to the electrochemical cell facilitates electrolysis of the hydrogen sulfide to produce sulfur and protons on the anode side. Providing power to the electrochemical cell facilitates reduction of protons to produce hydrogen on the cathode side. A membrane separating the anode side from the cathode side prevents flow of hydrogen sulfide and sulfur from passing through the membrane while allowing hydrogen cations to pass through the membrane. Sulfur is flowed out of the anode side. Hydrogen is flowed out of the cathode side.

DEVICE AND METHOD FOR LARGE SCALE HARVESTING OF SOLAR ENERGY THROUGH HYDROGEN PRODUCTION

NºPublicación:  WO2026080664A1 16/04/2026
Solicitante: 
PATHAK VIVEK [US]
WO_2026080664_A1

Resumen de: WO2026080664A1

Large scale harvesting of renewable energy is proposed by using floating devices which use solar, wind, ocean current, and wave energy to produce compressed hydrogen by electrolysis of deep sea water. Natural ocean currents and winds are used to allow the devices to gather energy from over a large area with minimum transportation cost. The present approach uses a combination of well understood technologies in an optimized manner and at scale. Hydrogen produced in this manner would pave the way for carbon free energy economy.

MANUFACTURING APPARATUS COMPRISING RECIRCULATION LINE OF HYDROGEN GENERATED DURING MANUFACTURE OF METHANE AND SOLID CARBON FROM CARBON DIOXIDE, MANUFACTURING METHOD USING SAME, AND SOLID CARBON MANUFACTURED THEREBY

NºPublicación:  WO2026079834A1 16/04/2026
Solicitante: 
KOREA INSTITUTE OF INDUSTRIAL TECH [KR]
\uD55C\uAD6D\uC0DD\uC0B0\uAE30\uC220\uC5F0\uAD6C\uC6D0
WO_2026079834_A1

Resumen de: WO2026079834A1

The present invention relates to a manufacturing apparatus comprising a recirculation line of hydrogen generated during the manufacture of methane and solid carbon from carbon dioxide, a manufacturing method using same, and solid carbon manufactured thereby. More specifically, the manufacturing apparatus comprises: a gas supplier for supplying a mixed gas comprising carbon dioxide and hydrogen; a first reactor for synthesizing carbon dioxide and hydrogen in the mixed gas supplied from the gas supplier into hydrocarbons according to a controlled supply ratio; a first gas separator for separating hydrocarbons from products and unreacted materials of the first reactor; a second reactor for generating solid carbon through decomposition of the hydrocarbons separated by the first gas separator; a second gas separator for recovering and storing hydrocarbons through gas separation of gas generated after reaction and unreacted hydrocarbons from the second reactor; and a recirculation line for recirculating at least one of gas by-products, unreacted carbon dioxide, and hydrogen generated from the first reactor, the first gas separator, the second reactor, and the second gas separator to the gas supplier.

LAMINATE, CATALYST LAYER FOR ELECTROLYTE MEMBRANE, CATALYST-COATED ELECTROLYTE MEMBRANE, WATER ELECTROLYSIS DEVICE, AND METHOD FOR PRODUCING HYDROGEN

NºPublicación:  WO2026079330A1 16/04/2026
Solicitante: 
NIPPON KAYAKU KK [JP]
\u65E5\u672C\u5316\u85AC\u682A\u5F0F\u4F1A\u793E
WO_2026079330_A1

Resumen de: WO2026079330A1

The present disclosure provides a laminate having excellent durability, a catalyst layer for an electrolyte membrane, a catalyst-coated electrolyte membrane, a water electrolysis device, and a method for producing hydrogen. This laminate has, in the given order, (α) an ionomer layer containing a metal, a metal oxide, or both, (β) an electrolyte membrane, and (γ) an ionomer layer containing a metal, a metal oxide, or both, the laminate satisfying numerical formula (1) when measurement by cyclic voltammetry was performed using carbon on a cathode side and nickel on an anode side, with the redox current difference at 0.7 V defined as I0.7 and the redox current difference at 1.1 V defined as I1.1. (Formula 1) (1) 0.84 ≦ I1.1/I0.7 ≦ 1.13

ELECTROLYSER AND METHOD FOR OPERATION THEREOF

NºPublicación:  WO2026078368A1 16/04/2026
Solicitante: 
OORT ENERGY LTD [GB]
WO_2026078368_A1

Resumen de: WO2026078368A1

An electrolyser and a method for operating the electrolyser for producing hydrogen are provided. The electrolyser and method mitigate performance degradation commonly 5 resulting during shutdown periods. The electrolyser comprises a stack of electrolysis cells, a primary power supply and a secondary power supply. During periods of operation the electrolyser is adapted to produce hydrogen when an electrical voltage from the primary power supply is applied to the stack, and during periods of non-operation the secondary power supply is configured to apply an electrical voltage to the stack sufficient to inhibit 10 degradation of the stack.

ELECTROCHEMICAL PROCESSES FOR ACIDIFICATION OF A LIQUID STREAM WITH IMPROVED EFFICIENCY

NºPublicación:  US20260103810A1 16/04/2026
Solicitante: 
EVOQUA WATER TECH LLC [US]
US_20260103810_A1

Resumen de: US20260103810A1

An apparatus for generation of carbon dioxide and hydrogen from a saline water source is disclosed. The apparatus includes an anodic compartment, an anode disposed on a first side of the anodic compartment, a cathodic compartment, a cathode disposed on a first side of the cathodic compartment, a first cation permeable fluidic separator disposed on a second side of the anodic compartment, a second cation permeable fluidic separator disposed on a second side of the cathodic compartment, a first center compartment, and a second center compartment. The first center compartment is defined between the second center compartment and the second cation permeable fluidic separator. The second center compartment is defined between the first cation permeable fluidic separator and the first center compartment. The outlet of the first center compartment is one of fluidly connectable to or in fluid communication with the inlet of the second center compartment.

ELECTROLYSIS CELL SYSTEMS INCLUDING PROTON CONDUCTING OXIDE MEMBRANES

NºPublicación:  US20260103812A1 16/04/2026
Solicitante: 
ESPOSITO DANIEL V [US]
COHEN LUCAS [US]
UNIV COLUMBIA [US]
US_20260103812_A1

Resumen de: US20260103812A1

Water electrolysis systems are provided with ultra-thin, porous oxide-compound membranes for the production of hydrogen and oxygen product effluent streams. The electrolysis systems include one or more membrane-electrode assemblies with oxide-compound membranes fabricated using atomic layer deposition and wet chemical processes. The membrane-electrode assemblies also include gas diffusion layer and porous transport layer electrodes, and porous hydrogen evolution reaction and oxygen evolution reaction catalyst layers disposed between the electrodes and the membrane. The oxide-compound membranes, composed of SiOx, TiOx, and/or WOx, can increase electrolysis efficiency by 20% at high current densities compared to conventional systems utilizing Nafion. The enhanced performance is in part due to the lower ionic resistance of the oxide-compound membranes that are several orders of magnitude thinner than conventional Nafion membranes (<1 μM), e.g., potential ionic resistances below 0.2 V at current densities of 5 A/cm2 or higher from reduced ohmic losses.

HYDROGEN GENERATOR

NºPublicación:  WO2026076795A1 16/04/2026
Solicitante: 
EVE HYDROGEN ENERGY CO LTD [CN]
\u60E0\u5DDE\u4EBF\u7EAC\u6C22\u80FD\u6709\u9650\u516C\u53F8
WO_2026076795_A1

Resumen de: WO2026076795A1

Disclosed in the present application is a hydrogen generator, comprising a housing, and an electrolytic cell, an electrolyte tank, a gas-liquid separator and a purification device which are mounted in the housing, wherein a diaphragm of the electrolytic cell is an anion exchange membrane, and the electrolytic cell is in communication with the electrolyte tank by means of a pipe; the gas-liquid separator is provided with a first gas intake end and a third gas output end, and the first gas intake end is in communication with a first gas output end of the electrolytic cell by means of a pipe; and the purification device is provided with a second gas intake end, and the third gas output end is in communication with the second gas intake end by means of a pipe.

METHOD AND SYSTEM FOR PRODUCING HYDROGEN AND/OR OXYGEN

NºPublicación:  EP4724630A1 15/04/2026
Solicitante: 
LINDE GMBH [DE]
EP_4477783_PA

Resumen de: EP4477783A1

0001 Es wird ein Verfahren (100) zur Herstellung von Wasserstoff und/oder Sauerstoff durch Elektrolyse vorgeschlagen, bei dem eine Elektrolyseeinheit (10) mit Gleichstrom (2) gespeist wird, der unter Verwendung eines Gleichrichters (20) aus Wechselstrom (1) bereitgestellt wird, wobei die Elektrolyseeinheit (10) unter Verwendung eines Wasserkreislaufs (110) mit Wasser gespeist wird. Es ist vorgesehen, dass der Gleichrichter (20) unter Verwendung von Kühlwasser gekühlt wird, das unter Verwendung eines Teilstroms (5) von in dem Wasserkreislauf (110) geführtem und/oder dem Wasserkreislauf zugeführtem Wasser bereitgestellt wird. Eine entsprechende Anlage ist ebenfalls Gegenstand der vorliegenden Erfindung.

PROCESS FOR THE PREPARATION OF METHANOL

NºPublicación:  EP4724631A1 15/04/2026
Solicitante: 
TOPSOE AS [DK]

ELECTROLYTIC CELL AND METHOD FOR OBTAINING A CERAMIC ELECTRODE

NºPublicación:  EP4726079A1 15/04/2026
Solicitante: 
LICITAR ANTONIJO [HR]
SIMA MARC [ES]
EP_4726079_PA

Resumen de: EP4726079A1

The present disclosure relates to methods for obtaining ceramic electrodes. The methods comprise providing a porous ceramic matrix comprising an inner matrix extending between a first outer surface and a second outer surface, and forming a cathode assembly, wherein the cathode assembly comprises a first electrode and the porous ceramic matrix, and wherein the assembly is formed contacting the first electrode at least with a portion of the second outer surface. The method further comprises providing a second electrode, immersing the cathode assembly and the second electrode in an electrolyte solution, and electroplating the ceramic matrix, wherein electroplating comprises applying an electric potential to the first and second electrodes, wherein the second electrode is an anode, such that cations in the electrolyte solution pass through the first outer surface and the inner matrix and deposit onto the portion of the second outer surface contacting the cathode. The method further comprises applying an electric potential to the ceramic matrix.

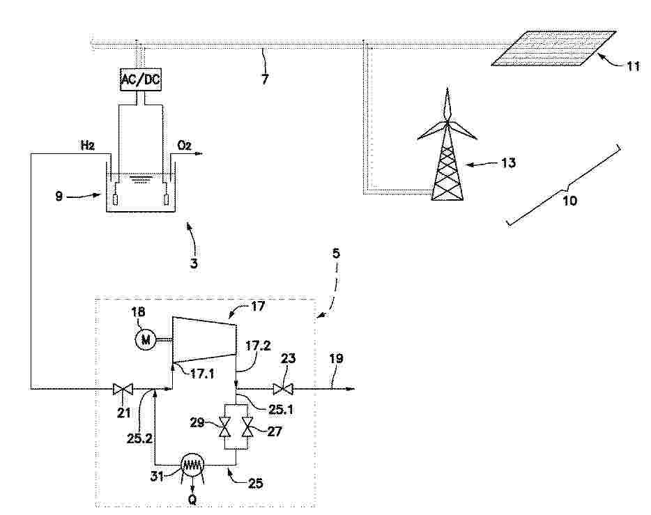
BALANCING CONTROL OF HYDROGEN PLANT

NºPublicación:  EP4726947A1 15/04/2026
Solicitante: 
HITACHI ENERGY LTD [CH]
EP_4726947_PA

Resumen de: EP4726947A1

Green-hydrogen plants, connected to weak power grids in geographically remote areas, are prone to frequency fluctuations and instability due to the variability in renewable-energy generation. Disclosed embodiments provide balancing control within the green-hydrogen plant to provide both fast frequency response during contingency conditions and automatic frequency regulation during normal conditions. The fast frequency response may be centralized or distributed, and may combine frequency droop response with fast frequency response or synthetic inertial response. The automatic frequency regulation may determine optimal allocations of a total net power adjustment, which compensates a balance control error in the system, to a plurality of different power resources of the green-hydrogen plant. These power resources may comprise electrolyzer plant(s), renewable energy source(s), and/or energy storage system(s).

CATALYSTS FOR ELECTROLYSIS

NºPublicación:  EP4726075A1 15/04/2026
Solicitante: 
SHELL INT RESEARCH [NL]
EP_4726075_PA

Resumen de: EP4726075A1

0001 The invention provides an anode catalyst for electrolysis, in particular for (PEM)-based water electrolysis. The catalyst is a ruthenium oxide catalyst doped with one or more metals, having the general formula RuM<1-a>O, wherein: M is one or more metal dopant; a is a number from 0.5 to 0.85; and O indicates an oxide of any possible ratio relative to the ruthenium and metal dopants.

METHOD OF PRODUCING A HYDROGEN STREAM AND AN OXYGEN STREAM AND PASSING THE HYDROGEN STREAM AND THE OXYGEN STREAM TO A REVERSE WATER-GAS SHIFT REACTOR

NºPublicación:  EP4724385A1 15/04/2026
Solicitante: 
JOHNSON MATTHEY DAVY TECHNOLOGIES LTD [GB]
AU_2024285985_PA

Resumen de: AU2024285985A1

A method of producing a hydrogen stream and an oxygen stream and passing the hydrogen stream and the oxygen stream to a reverse water-gas shift reactor is described, the method comprising: providing a water stream to an electrolysis system configured to form: a hydrogen stream at a first pressure, and an oxygen stream at a second pressure; passing the hydrogen stream, a carbon dioxide stream, and the oxygen stream to the reverse water-gas shift reactor, wherein the first pressure is lower than the second pressure.

化学合成设备

NºPublicación:  CN121847002A 14/04/2026
Solicitante: 
托普索公司
CN_121847002_PA

Resumen de: WO2020207926A1

A plant, such as a hydrocarbon plant, is provided, which consists of a syngas stage for syngas generation and a synthesis stage where said syngas is synthesized to produce syngas derived product, such as hydrocarbon product. The plant makes effective use of various streams; in particular CO2 and H2. A method for producing a product stream, such as a hydrocarbon product stream is also provided.

アンモニアを分解するためのプロセス

NºPublicación:  JP2026511394A 14/04/2026
Solicitante: 
ジョンソンマッセイデイヴィーテクノロジーズリミテッド
JP_2026511394_A

Resumen de: WO2024218498A1

A process for the catalytic cracking of ammonia, the process comprising: supplying an ammonia feed gas to one or more heated catalyst containing reaction vessels disposed within an ammonia cracking reactor; and cracking the ammonia in the ammonia feed gas in the one or more catalyst containing reaction vessels to produce a hydrogen containing stream, wherein the or each of the reaction vessels has a wall which is composed of at least a first alloy and a second alloy, wherein the first alloy is more resistant to nitriding than the second alloy and the second alloy provides mechanical support to the first alloy, and wherein at least a portion of the wall adjacent the catalyst is composed of the first alloy.

包括聚合物电解质膜的水电解电池的阻隔组件

NºPublicación:  CN121862900A 14/04/2026
Solicitante: 
通用汽车环球科技运作有限责任公司
CN_121862900_PA

Resumen de: US20260103815A1

A water electrolysis cell includes a cathode electrode, an anode electrode, and a polymer electrolyte membrane arranged between the cathode electrode and the anode electrode. A porous transport layer is arranged adjacent to the anode electrode. A gas diffusion layer is arranged adjacent to the cathode electrode. The cathode electrode, the anode electrode, and the polymer electrolyte membrane overlap in an active region. A barrier assembly includes a barrier layer including an inner edge defining an inner cavity and an outer edge. The inner edge of the barrier layer overlaps and is bonded by an adhesive to a first side of the polymer electrolyte membrane in the active region. The outer edge of the barrier layer surrounds the active region and extends into an inactive region.

触媒コーティング膜の製造方法

NºPublicación:  JP2026511352A 14/04/2026
Solicitante: 
ジョンソンマッセイハイドロジェンテクノロジーズリミテッド
JP_2026511352_A

Resumen de: WO2024201049A1

The present invention provides a method of manufacturing catalyst-coated ion-conducting membrane for use in an electrochemical device such as a fuel cell or electrolyser. The method comprises providing an electrolyte membrane having a first face and a second face, the first face being disposed opposite to the second face. A first catalyst ink is deposited onto the first face of the electrolyte membrane to form a first wet catalyst layer and then dried to form a first catalyst layer on the first surface of the electrolyte membrane. The first catalyst ink comprises a first ion-conducting polymer; a first electrocatalyst; and a first dispersant. Subsequently, a second catalyst ink is deposited onto the second face of the electrolyte membrane to form a second wet catalyst layer and dried to form a second catalyst layer. The second catalyst ink comprises a second ion-conducting polymer; a second electrocatalyst; and a second dispersant. The first catalyst layer is subjected to a temperature A of 130°C or more before the second catalyst ink is deposited onto the second face of the electrolyte membrane and the second catalyst layer is subjected to a temperature B which is lower than the temperature A.

用含钌的负载型催化剂产生氢气的方法

NºPublicación:  CN121866225A 14/04/2026
Solicitante: 
贺利氏贵金属有限两合公司
CN_121866225_PA

Resumen de: EP4524099A1

Die vorliegende Erfindung betrifft ein Verfahren zur Herstellung von Wasserstoff aus einem Ammoniak-haltigem Gas mit einem Trägerkatalysator in Form eines mit Ruthenium-ausgestatteten Trägerkörpers, sowie die Verwendung eines solchen Ruthenium-haltigen Trägerkatalysators in einem Verfahren zur Herstellung von Wasserstoff. Das Verfahren umfasst das Bereitstellen eines Trägerkatalysators in Form eines mit Ruthenium-ausgestatteten Trägerkörpers, wobei der Trägerkörper als Trägermaterial ein refraktäres Oxid umfasst, zylinderförmig ist und mindestens drei voneinander beabstandete Kanäle aufweist, die sich vollständig durch den Trägerkörper erstrecken, wobei einer der Kanäle sich entlang einer zentralen Längsachse erstreckt.

水素製造プラントの動作を制御する際に使用するための方法

NºPublicación:  JP2026511992A 14/04/2026
Solicitante: 
アーベーベー・シュバイツ・アーゲー
JP_2026511992_A

Resumen de: EP4442860A1

The invention provides computer-implemented method for use in controlling operation of a hydrogen production plant, the method comprising determining a maximum available amount of energy of a predetermined energy category in a current time interval; determining a target minimum amount of the energy of the predetermined energy category to be used for hydrogen production in the current time interval; and determining hydrogen setpoints for the current time interval using the maximum available amount and the target minimum amount as constraints.

炭化水素製造システム

NºPublicación:  JP2026063299A 10/04/2026
Solicitante: 
ENEOS株式会社
JP_2026063299_A

Resumen de: WO2022138910A1

This hydrocarbon production method comprises a first production step of using carbon dioxide contained in a source material gas to produce carbon monoxide, and a second production step of using hydrogen and carbon monoxide contained in a source material gas to produce a hydrocarbon. Each of the source material gases contains at least one among carbon dioxide, carbon monoxide, and hydrogen, which are not from fossil fuel origin.

電極取り付け組立品、セル及び使用の方法

NºPublicación:  JP2026063269A 10/04/2026
Solicitante: 
バーサムマテリアルズユーエス,リミティドライアビリティカンパニー
JP_2026063269_A

Resumen de: WO2022055528A1

Electrode attachment assemblies for electrolytic cells and electrolytic cells having one or more electrode attachment assemblies and the method of using the same are provided that comprise a carbon-containing electrode and one or more deformable attachment elements in direct or indirect contact with said carbon-containing electrode, wherein said one or more deformable attachment elements will deform at a stress lower than the stress that results in fracture of the carbon-containing electrode to accommodate the expansion of the carbon-containing electrode when in use.

極性を反転可能な電極およびその使用

NºPublicación:  JP2026062867A 10/04/2026
Solicitante: 
マグネトスペシャルアノードス(スーチョウ)カンパニーリミテッド
JP_2026062867_A

Resumen de: WO2021164702A1

The application discloses an electrode having polarity capable of being reversed and use thereof. The electrode includes a substrate comprising a metal or an alloy thereof; an intermediate layer arranged on the substrate and comprising a platinum group metal and a platinum group metal oxide; and a catalytic layer arranged on the intermediate layer and comprising a mixed metal oxide. The electrode may be used as an electrode for electrolysis, electrodialysis or electroplating. The electrode can simultaneously meet the working environment requirements of the cathode and the anode, which improves the environmental tolerance and realizes the protection of the substrate; and can carry out polarity reversal to clean deposits on the surface of the electrode quickly and efficiently.

電気化学セルプラント

NºPublicación:  JP2026062790A 10/04/2026
Solicitante: 
アイティーエムパワーユーケイリミテッド
JP_2026062790_A

Resumen de: GB2613128A

A system comprising an electrolyser stack connected to a water/gas separation vessel, via an inlet and an outlet pipe. The separation vessel is adapted to passively separate the water and gas and the separation vessel contains a heat exchanger. The separation vessel is constructed from polymeric material and the vessel also has at least two nozzles which are adapted to be in communication with the inlet pipe. At least two nozzles are also adapted to be in communication with the outlet pipe where the nozzles are integral to the separation vessel and constructed from the same polymeric material. The nozzles are located so that, in use, they create a cyclonic effect.

水電解システム

NºPublicación:  JP2026063327A 10/04/2026
Solicitante: 
トヨタ自動車株式会社
JP_2026063327_A

Resumen de: EP4403671A1

Provided is a water electrolysis system (10) that obtains hydrogen by water electrolysis with a water electrolysis cell (13), the water electrolysis system (10) including a water electrolysis stack (12) having a plurality of the water electrolysis cells (13), a water supply side passage (30) that supplies water to the water electrolysis stack (12), a hydrogen side passage (40) that discharges the hydrogen obtained in the water electrolysis stack (12) from the water electrolysis stack (12), a plurality of voltage sensors (22a) that measures voltages for the respective water electrolysis cells (13) or for each group of the water electrolysis cells (13), and a control device (23) configured to acquire a voltage from each of the voltage sensors (22a), determine whether the voltage is lower than a predetermined value and notify the water electrolysis cell (13) has a failure when it is determined that the voltage is lower than a predetermined value .

膜電極アセンブリ、その製造方法、燃料電池、および電解セル

NºPublicación:  JP2026511204A 10/04/2026
Solicitante: 
グリナリティ・ゲーエムベーハー
JP_2026511204_A

Resumen de: WO2024200435A2

The invention relates to a membrane electrode assembly (1) having an anode (2), a cathode (3) and a hydrocarbon membrane (4) between the anode (2) and the cathode (3). The membrane electrode assembly (1) further comprises a protective layer (5) which is arranged between the anode (2) and the hydrocarbon membrane (4) and/or between the cathode (3) and the hydrocarbon membrane (4), wherein the protective layer (5) comprises at least one ceramic material (6) and a fluorine-containing ionomer (7), wherein the ceramic material (6) is dispersed in the fluorine-containing ionomer (7).

電気化学システム、光電極および光電極の製造方法

NºPublicación:  JP2026510958A 10/04/2026
Solicitante: 
ザリージェンツオブザユニヴァシティオブミシガン
JP_2026510958_A

Resumen de: JP2026510958A

【課題】水分解および他の反応中、ならびに他のタイプのデバイス動作中のデバイス表面の安定化および活性化に資する電気化学システムを提供する。【解決手段】電気化学システムは、カウンター電極と、カウンター電極から離間した作用電極とを含む。作用電極は、基板と、基板によって支持され、基板から外向きに延在する導電性突起のアレイとを含む。導電性突起のアレイの各導電性突起は、半導体組成を有し、窒素を含む表面と、表面上に配置された酸窒化物層とを含む。カウンター電極および作用電極は、2電極構成で配置される。【選択図】図6

エネルギー生成、及び硝酸の生成などのグリーン産業用途のための統合エネルギーシステム

NºPublicación:  JP2026510781A 10/04/2026
Solicitante: 
ニュースケールパワーエルエルシー
JP_2026510781_A

Resumen de: US2024308850A1

Described herein are techniques that may be performed in an Integrated Energy System (IES) to produce Nitric Acid (HNO3) while minimizing a carbon footprint. Such techniques, as performed by a resource production plant, may comprise receiving electricity and steam from a power plant to produce Hydrogen (H2) gas from the steam at a Hydrogen (H2) production sub-plant, receiving electricity from the power plant and air from the environment to produce Nitrogen (N2) gas at a Nitrogen (N2) production sub-plant, producing Ammonia (NH3) from the Hydrogen (H2) gas and the Nitrogen (N2) gas at a nitrogen production sub-plant, and producing Nitric Acid (HNO3) from the Ammonia (NH3) at a Nitric Acid (HNO3) production sub-plant.

用作水电解电极的复杂针织结构

NºPublicación:  CN121844088A 10/04/2026
Solicitante: 
优美科股份公司及两合公司
CN_121844088_PA

Resumen de: WO2022101865A1

"Smart bracelet device containing glucose and/or glucagon" Ergonomic, wearable smart device, containing predetermined quantities of glucose and/or glucagon adapted to restore the concentration of glucose in the blood comprising: - a body of the device (1) with tubular shape containing predetermined quantities of glucose and/or glucagon; - a reload valve (4) housing at least a lip (6.1) of a reload cartridge (6), adapted to restore the reserves of glucose and/or glucagon; - a straw (3), a nasal spray (11) or both adapted for the consumption of a predetermined quantity of glucose and/or glucagon; - a smart valve (2) adapted to receive information regarding the exact quantity to be administered; - a magnetic closure (5); - a reload cartridge (6) comprising a tank (6.2) and a lip (6.1); - a display (7); - a glycemia detector (8) adapted to check the quantity of glucose in the blood, adapted to interact with said display (7) with latest-generation cellular device, CGM, insulin pumps.

REFORMER-ELECTROLYZER-PURIFIER (REP) ASSEMBLY FOR HYDROGEN PRODUCTION, SYSTEMS INCORPORATING SAME AND METHOD OF PRODUCING HYDROGEN

NºPublicación:  US20260100390A1 09/04/2026
Solicitante: 
FUELCELL ENERGY INC [US]
US_20260100390_A1

Resumen de: US20260100390A1

A high temperature electrolyzer assembly comprising at least one electrolyzer fuel cell including an anode and a cathode separated by an electrolyte matrix, and a power supply for applying a reverse voltage to the at least one electrolyzer fuel cell, wherein a gas feed comprising steam and one or more of CO2 and hydrocarbon fuel is fed to the anode of the at least one electrolyzer fuel cell, and wherein, when the power supply applies the reverse voltage to the at least one electrolyzer fuel cell, hydrogen-containing gas is generated by an electrolysis reaction in the anode of the at least one electrolyzer fuel cell and carbon dioxide is separated from the hydrogen-containing gas so that the at least one electrolyzer fuel cell outputs the hydrogen-containing gas and separately outputs an oxidant gas comprising carbon dioxide and oxygen.

TWIN-STACK ELECTROLYSIS SYSTEM AND A METHOD OF OPERATING IT

NºPublicación:  WO2026073537A1 09/04/2026
Solicitante: 
STIESDAL HYDROGEN AS [DK]
WO_2026073537_A1

Resumen de: WO2026073537A1

Twin-stack electrolysis system and a method of operating it An electrolysis system (1) comprising a first electrolyzer stack (2A) and a second elec trolyzer stack (2B) for producing hydrogen gas. Liquid-electrolyte is pumped by a pump (4) from the liquid-electrolyte supply (3) through a common conduit (5) to a split point (6) at which the electrolyte from the common conduit (5) is split into a first portion fed into the first stack (2A) through a first feedline (7A) and a second portion that is fed into the second stack (2B) through a second feedline (7B). The second feedline (7B) but not the first feedline (7A) comprises an adjustable throttle (8) that is configured for variably decreasing the second flow rate through the throttle (8). The first feedline (7A) is configured to have a first flow rate that is smaller than a second flow rate flow through the second feedline (7B) when the throttle (8) of the second feedline is fully open, and the throttle (8) is configured for variably decreasing the second flow rate through the throttle (8) and the second feedline (7B) to second flow rates lower than the first flow rate through the first feedline (7A).

GRID FORMING CONTROL IN A POWER SYSTEM COMPRISING A HYDROGEN ELECTROLYZER STACK

NºPublicación:  AU2024350634A1 09/04/2026
Solicitante: 
VESTAS WIND SYSTEMS AS
AU_2024350634_PA

Resumen de: AU2024350634A1

According to the invention it is provided a method for controlling a grid connected power converter having a DC side with a DC link and an AC grid side, and being configured to control power supply to a hydrogen electrolyzer stack. The power supply to the hydrogen electrolyzer stack is controlled by controlling the DC link to thereby control hydrogen production. The method comprises: determining a grid voltage reference; providing a grid forming control for controlling at least the phase angle of the voltage of the power converter using a grid forming controller, operating according to a grid forming algorithm, the grid forming controller being configured to emulate inertia through control of the voltage of the power converter towards the grid voltage reference; the grid forming controller emulating inertia by charging and discharging an inherent capacitance of the electrolyzer stack; monitoring at least one operating parameter of the hydrogen electrolyzer stack; and limiting a change in charging level of the inherent capacitance based on the monitored operating parameter of the electrolyzer stack.

MODULAR ELECTROLYSIS SYSTEM

NºPublicación:  AU2024351803A1 09/04/2026
Solicitante: 
LINDE GMBH
AU_2024351803_PA

Resumen de: AU2024351803A1

The invention relates to a modular electrolysis system comprising multiple modules, wherein each of the multiple modules comprises a support frame and at least one interface accessible from outside the support frame and configured to connect the module with at least one of the remaining modules, the multiple modules comprising a water-gas coarse separation module downstream an anode outlet of the electrolysis cell module, and a water-gas fine separation module downstream a liquid outlet of the water-gas coarse separation module.

OFFSHORE ELECTROLYSIS SYSTEM, AND METHOD FOR OPERATING AN OFFSHORE ELECTROLYSIS SYSTEM

NºPublicación:  AU2024352319A1 09/04/2026
Solicitante: 
SIEMENS ENERGY GLOBAL GMBH & CO KG
AU_2024352319_PA

Resumen de: AU2024352319A1

The invention relates to an offshore electrolysis system (100) comprising: a wind turbine (1) having a platform (3) and an electrolysis plant (5) which is arranged on the platform (3) and is connected to the wind turbine (1) in order to supply electrolysis current; and a water supply device (7) which is connected to the electrolysis plant (5) and has a water collector (13) which is designed such that it is possible, without relying on seawater, to obtain water with little or no salt content which can be used as feed water for operating the electrolysis plant (5). The invention also relates to a method for operating a corresponding offshore electrolysis system (100), wherein, without relying on seawater, water is obtained in a water collector (13), the obtained water being of a quality with little or no salt content.

ELECTROLYSIS SYSTEM, AND METHOD FOR OPERATING AN ELECTROLYSIS SYSTEM

NºPublicación:  AU2024352615A1 09/04/2026
Solicitante: 
SIEMENS ENERGY GLOBAL GMBH & CO KG
AU_2024352615_PA

Resumen de: AU2024352615A1

The invention relates to an electrolysis system (100) comprising: a wind turbine (1); an electrolysis plant (5) which is connected to the wind turbine (1) in order to supply electrolysis current, wherein an island network is implemented without connection to a power supply network; and a heat supply device (7) which is coupled to the electrolysis plant (5) and can be operated with a working medium (23), and which has an evaporator (13) and a condenser (11), and which is designed in such a way that, during a standstill mode, condensation heat of the working medium (23) can be transferred to the electrolysis plant (5) by means of the condenser (11) so as to maintain the temperature above a minimum temperature. During a standstill mode, the heat supply device (7) evaporates a working medium and condenses the evaporated working medium (23), condensation heat being generated and transferred to the electrolysis plant (5) so as to maintain the temperature above a minimum temperature and prevent freezing of water-carrying components of the electrolysis plant (5).

AMMONIA SYNTHESIS PLANT FOR PARTIAL-LOAD OPERATION WHICH CHANGES, AND METHOD FOR OPERATING AN AMMONIA SYNTHESIS PLANT

NºPublicación:  AU2024340468A1 09/04/2026
Solicitante: 
THYSSENKRUPP UHDE GMBH
THYSSENKRUPP AG
AU_2024340468_PA

Resumen de: AU2024340468A1

The present invention relates to an ammonia synthesis plant having a hydrogen device and a synthesis circuit, wherein the synthesis circuit has a conveying device, a converter and a first bypass line. The hydrogen device is designed to provide hydrogen. The conveying device is designed to cyclically convey a gas mixture, containing nitrogen, hydrogen and ammonia, in a synthesis circuit conveying direction, wherein the conveying device has a suction side and a pressure side. The converter is designed to catalytically convert nitrogen and hydrogen at least partially into ammonia, wherein the converter has an inlet and an outlet, wherein the inlet of the converter is fluidically connected to the pressure side of the conveying device and the outlet of the converter is fluidically connected to the suction side of the conveying device. The first bypass line is arranged from the suction side of the conveying device to the pressure side of the suction device parallel to the conveying device in the fluidically opposite direction and is designed for the stoppable return of a first partial stream of the gas mixture from the pressure side of the conveying device to the suction side of the conveying device, wherein the first bypass line has a cooling device which is designed to cool the first partial stream of the gas mixture. The first bypass line has a second bypass line, which is arranged parallel to the cooling device in the fluidically same direction, and which is designed for the st

POWER CONTROL DEVICE, POWER CONTROL METHOD, AND POWER CONTROL PROGRAM

NºPublicación:  WO2026074941A1 09/04/2026
Solicitante: 
IHI CORP [JP]
\u682A\u5F0F\u4F1A\u793E\uFF29\uFF28\uFF29
WO_2026074941_A1

Resumen de: WO2026074941A1

A power control device according to one aspect disclosed herein controls SOEC power supply using power based on renewable energy. This power control device comprises: a power separation unit that separates power based on renewable energy into a first power component and a second power component; a heat generation device that generates thermal energy using the first power component; a heat storage device that stores the thermal energy and outputs steam; and a cell stack that generates hydrogen using the second power component and the steam. The first power component includes a fluctuation component of the power based on renewable energy.

METHOD FOR IMPROVING EFFICIENCY OF WATER ELECTROLYSIS SYSTEM, APPARATUS AND SYSTEM THEREFOR

NºPublicación:  US20260098347A1 09/04/2026
Solicitante: 
HYUNDAI MOTOR CO LTD [KR]
KIA CORP [KR]
US_20260098347_A1

Resumen de: US20260098347A1

0000 A method for improving the efficiency of a water electrolysis system and a system therefor are disclosed. The system includes a stack, a power source configured to supply a voltage to an anode and a cathode of the stack, and a contact electrification pipe connected to the anode such that a fluid circulates within the pipe. The fluid includes at least water. Electric power generated in the contact electrification pipe is supplied to the power source to improve power efficiency.

AMMONIA DECOMPOSITION FACILITY

NºPublicación:  WO2026074759A1 09/04/2026
Solicitante: 
NGK INSULATORS LTD [JP]
\u65E5\u672C\u788D\u5B50\u682A\u5F0F\u4F1A\u793E
WO_2026074759_A1

Resumen de: WO2026074759A1

This ammonia decomposition facility comprises: a light collection device; an ammonia decomposition device; a detection device; and a control device. The light collection device collects sunlight. An ammonia decomposition unit decomposes ammonia using, as a heat source, the sunlight collected by the light collection device to generate hydrogen. The detection device detects at least one physical quantity selected from the group consisting of the irradiation quantity of sunlight and the temperature of the ammonia decomposition device. The control device controls the quantity of ammonia supplied to the ammonia decomposition device according to the physical quantity detected by the detection device.

OXYGEN EVOLUTION CATALYST COMPOSITIONS, FORMS, AND MANUFACTURING OF THE SAME

NºPublicación:  US20260098351A1 09/04/2026
Solicitante: 
EVOLOH INC [US]
US_20260098351_A1

Resumen de: US20260098351A1

A catalyst for an electrode of an electrolytic cell, comprising a metal-containing substance having at least two of the three elements Nickel (Ni), Iron (Fe), and Chromium (Cr).

Syntheseverfahren zur Wasserstoffgas-getriebenen Abscheidung von Iridium auf Platinoberflächen, Iridium-beschichtete Platinnanopartikel, und deren Verwendung in elektrochemischen Vorrichtungen

NºPublicación:  DE102024128720A1 09/04/2026
Solicitante: 
FORSCHUNGSZENTRUM JUELICH GMBH [DE]
DE_102024128720_PA

Resumen de: DE102024128720A1

Die Anmeldung betrifft Iridium-beschichtete Platinnanopartikel mit einem Iridiumgehalt der Iridium-beschichteten Platinnanopartikel von 1 bis 40 Gewichts-% bezogen auf das Gesamtgewicht der Iridium-beschichteten Platinnanopartikel, sowie ein Verfahren zur Wasserstoff-getriebenen Abscheidung von Iridium auf Platinoberflächen, insbesondere von Platinnanopartikeln, dadurch gekennzeichnet, dass die Oberfläche von Platinnanopartikeln in einem sauren flüssigen Reaktionsmedium in Anwesenheit von H2-Gas mit Ir-Kationen in Kontakt gebracht wird. Außerdem betrifft die Anmeldung die Anwendung von Irbeschichteten Pt-Nanopartikeln und nicht aus Platin bestehenden Trägermaterialien mit Iridium-beschichteten Pt-Oberflächen in elektrochemischen Vorrichtungen.

ELECTROCHEMICAL PROCESSES FOR PRODUCING DIFFERENT RATIOS OF H2 TO CO2 GASES

NºPublicación:  US20260098349A1 09/04/2026
Solicitante: 
EVOQUA WATER TECH LLC [US]
US_20260098349_A1

Resumen de: US20260098349A1

0000 Aspects and embodiments disclosed herein include an apparatus for generation of carbon dioxide and hydrogen from a saline water source. The apparatus comprises an electrolytic-cation exchange module (E-CEM) cell unit and at least one electrolyzer, each of the E-CEM cell unit and the at least one electrolyzer disposed between a set of endplates and endblocks.

PROCESS AND SYSTEM FOR PRODUCING HYDROGEN AND/OR SYNGAS

NºPublicación:  WO2026074433A1 09/04/2026
Solicitante: 
RUGGERI FABIO [IT]
WO_2026074433_A1

Resumen de: WO2026074433A1

A process for producing hydrogen and/or syngas comprises a first operation mode, wherein an active metal is reduced electrolytically to at least one first electrode (E1) immersed in an electrolytic solution, generating a solution enriched with negative ions, and the solution enriched with negative ions is used on a second electrode (E2 ) to produce oxygen gas; and a second operation mode, wherein the reduced metal of the first electrode (E1) is thermochemically oxidised in an oxidation reaction with oxidation reagents producing hydrogen or synthesis gas.

APPARATUS FOR GENERATING HYDROGEN AND OXYGEN FROM A WATER-CONTAINING LIQUID, USE AND ELECTROCHEMICAL CELL ARRANGEMENT

NºPublicación:  WO2026073297A1 09/04/2026
Solicitante: 
HYCENTA RES GMBH [AT]
WO_2026073297_A1

Resumen de: WO2026073297A1

The invention relates in particular to an apparatus (1), to a use and to an electrochemical cell arrangement (32) for generating hydrogen and oxygen, wherein the apparatus (1) comprises an anodic half-cell (6), a cathodic half-cell (7) and an ion exchange apparatus (10), wherein the apparatus (1) comprises a frame apparatus (11), wherein the frame apparatus (11) has a frame apparatus recess (12), wherein the apparatus (1) comprises current-conducting apparatuses (13, 36, 37), wherein the anodic half-cell (6), the cathodic half-cell (7) and the ion exchange apparatus (10) are arranged within the frame apparatus recess (12), wherein the frame apparatus has at least one feed apparatus (18), at least one drain apparatus (19) and at least one hydrogen removal apparatus (20), wherein the at least one feed apparatus (18) feeds a water-containing liquid to the anodic half-cell (6), wherein the at least one drain apparatus (19) drains a further water-containing liquid from the anodic half-cell (6), wherein the at least one hydrogen removal apparatus (20) removes hydrogen from the cathodic half-cell (7), and wherein the frame apparatus (11) is a non-conductor.

METHODS AND SYSTEMS FOR RENEWABLE ENERGY CONVERSION AND STORAGE

NºPublicación:  US20260098001A1 09/04/2026
Solicitante: 
ACLARA TECH LLC [US]
US_20260098001_A1

Resumen de: US20260098001A1

Disclosed herein are systems and methods for converting and storing renewable energy. An example system includes a source of electrical energy, an electrolyzer unit, a source of carbon dioxide, and a reactor unit that can produce synthetic methane in a Sabatier reaction. An example method includes using electrical energy to electrolyze water to produce hydrogen and oxygen, and reacting the hydrogen with carbon dioxide to produce synthetic methane in a Sabatier reaction.

HYDROCARBON PRODUCTION SYSTEM AND HYDROCARBON PRODUCTION METHOD

NºPublicación:  WO2026075057A1 09/04/2026
Solicitante: 
IHI CORP [JP]
\u682A\u5F0F\u4F1A\u793E\uFF29\uFF28\uFF29
WO_2026075057_A1

Resumen de: WO2026075057A1

A hydrocarbon production system (1) comprises: a carbon dioxide recovery device (10) that recovers carbon dioxide and water from air in the atmosphere; a hydrogen production device (30) that produces hydrogen from the water recovered by the carbon dioxide recovery device (10); and a hydrocarbon production device (40) that produces a reaction product containing hydrocarbons from a starting material containing the carbon dioxide recovered by the carbon dioxide recovery device (10) and the hydrogen produced by the hydrogen production device (30).

REGOLITH HEATING AND HYDROLOX FUEL PRODUCTION VIA ENERGY FROM A NUCLEAR POWERED BRAYTON CYCLE

NºPublicación:  US20260098488A1 09/04/2026
Solicitante: 
BLUE ORIGIN LLC [US]
US_20260098488_A1

Resumen de: US20260098488A1

0000 A system powered by a nuclear reactor to heat regolith, extract water from the regolith, perform electrolysis on the water to produce hydrogen and oxygen, and liquify the hydrogen and oxygen to produce fuel is presented. For example, among other possible celestial bodies, the regolith may be lunar regolith and the system may operate on the Moon to perform these activities on the Moon. The system may operate in a permanent shadow region of the Moon, such as at the bottom of a crater, where water-ice is present. In such regions, solar energy may not be available and thus a nuclear reactor provides a benefit in that it operates independently of solar illumination. Another benefit is that the primary loop of a nuclear reactor carries heat that may be used to heat regolith.

ELECTROLYZER SYSTEM REPAIR AND REVIVE TECHNIQUES

NºPublicación:  WO2026076343A1 09/04/2026
Solicitante: 
SCHLUMBERGER TECH CORPORATION [US]
SCHLUMBERGER CANADA LTD [CA]
SERVICES PETROLIERS SCHLUMBERGER [FR]
SCHLUMBERGER TECH B V [NL]
WO_2026076343_A1

Resumen de: WO2026076343A1

A method for repairing, rejuvenating or reviving at least one aging, or degraded, or underperforming electrolyzer cell, including an oxygen electrode and a hydrogen electrode in to improve, or to enhance electrolysis efficiency and/or to extend the service lifetime of the electrolyzer cell. The method includes providing one or more activation solutions to the electrolyzer cell. The method also includes providing one or more deposition solutions including one or more metal ions to deposit the one or more metals onto at least one of the oxygen electrode and hydrogen electrode after providing the one or more activation solutions. Further, the method includes forming an oxygen evolution reaction (OER) electrocatalyst onto the oxygen electrode using an OER precursor solution, a hydrogen evolution reaction (HER) electrocatalyst onto the hydrogen electrode using a HER precursor solution, or both, after providing the one or more deposition solutions.

DIRECT AIR CAPTURE-BASED RESOURCE RECOVERY SYSTEM

NºPublicación:  WO2026075463A1 09/04/2026
Solicitante: 
LOWCARBON CO LTD [KR]
(\uC8FC)\uB85C\uC6B0\uCE74\uBCF8
WO_2026075463_A1

Resumen de: WO2026075463A1

A direct air capture resource recovery apparatus, according to one embodiment of the present invention, comprises: a carbon dioxide capture device (100) which directly captures carbon dioxide in the atmosphere; a carbon dioxide desorption device (200) which uses a calcination furnace and desorbs carbon dioxide from carbonates generated in the carbon dioxide capture device; a carbon dioxide purification device (300) which uses a purification column and separates and purifies carbon dioxide desorbed in the carbon dioxide desorption device into liquefied carbonic acid and carbon dioxide; a hydrogen production device (600) which produces hydrogen by using a water electrolysis device; a sustainable aviation fuel (SAF) production device (400) which produces SAF by mixing liquefied carbonic acid obtained from the carbon dioxide purification device and hydrogen obtained from the hydrogen production device; an artificial gravel production device (500) which produces artificial gravel by using at least one of carbon dioxide captured in the carbon dioxide capture device, carbon dioxide obtained from the carbon dioxide purification device, or carbon dioxide unreacted and discharged from the SAF production device; and a calcium carbonate production device (700) which produces calcium carbonate by using at least one of carbon dioxide captured in the carbon dioxide capture device, carbon dioxide obtained from the carbon dioxide purification device, or carbon dioxide unreacted and discharged

DEVICE AND METHOD FOR SYNTHESIZING GREEN AMMONIA

NºPublicación:  AU2024357209A1 09/04/2026
Solicitante: 
THYSSENKRUPP UHDE GMBH
THYSSENKRUPP AG
AU_2024357209_PA

Resumen de: AU2024357209A1

The invention relates to a method for synthesizing ammonia, having the steps of: - providing hydrogen; - supplying the hydrogen to an ammonia synthesis circulator (10) comprising an ammonia converter (3) in which ammonia is catalytically synthesized; a circulator (1) which supplies a reactant gas mixture, containing the hydrogen and nitrogen, to the ammonia converter (3); and a cooling section (5) in which ammonia is condensed out of a product gas mixture of the ammonia converter (3), wherein the ammonia synthesis circuit (10) is first operated in a full-load operation, in which the ammonia synthesis circuit (10) provides a nominal flow rate of hydrogen, and the ammonia synthesis circuit (10) is converted from the full-load operation to a partial-load operation, in which the ammonia synthesis circuit (10) provides a flow rate of hydrogen which is lower than the nominal flow rate. In the partial-load operation, a first gas flow is branched off from the reactant gas flow and is conducted to the inlet of the circulator (1), and a second gas flow is branched off from the product gas mixture and is conducted to the inlet of the circulator (1).

A METHOD AND A DEVICE FOR PRODUCING HYDROGEN, AND USE OF BATCH COMPRISING METAL-CONTAINING MATERIAL

NºPublicación:  EP4719652A1 08/04/2026
Solicitante: 
NORTH HYDROGEN OY [FI]
WO_2024249360_PA

Resumen de: EP1000000A1

The invention relates to an apparatus (1) for manufacturing green bricks from clay for the brick manufacturing industry, comprising a circulating conveyor (3) carrying mould containers combined to mould container parts (4), a reservoir (5) for clay arranged above the mould containers, means for carrying clay out of the reservoir (5) into the mould containers, means (9) for pressing and trimming clay in the mould containers, means (11) for supplying and placing take-off plates for the green bricks (13) and means for discharging green bricks released from the mould containers, characterized in that the apparatus further comprises means (22) for moving the mould container parts (4) filled with green bricks such that a protruding edge is formed on at least one side of the green bricks.

AMMONIA DECOMPOSITION DEVICE AND METHOD FOR PRODUCING SAME

NºPublicación:  EP4722148A1 08/04/2026
Solicitante: 
TOKYO YOGYO KK [JP]
CATALER CORP [JP]
EP_4722148_PA

Resumen de: EP4722148A1

0001 Provided is an ammonia decomposition apparatus capable of achieving both an improved conversion of ammonia and an improved life of a catalyst. 0002 An ammonia decomposition apparatus (11) includes an ammonia gas inlet (13), a catalyst-supporting honeycomb structure (1) that decomposes ammonia to produce hydrogen and nitrogen, and a gas outlet (14). The catalyst-supporting honeycomb structure (1) includes a ceramic honeycomb structure, a catalyst layer 3 formed in a flow channel (2a) of the honeycomb structure and decomposes ammonia, and a pair of electrodes (4a and 4b) formed on lateral surfaces of the honeycomb structure. A current is applied to the honeycomb structure.

電気化学セル並びに水から水素及び酸素を生成する方法

NºPublicación:  JP2026510569A 08/04/2026
Solicitante: 
フラウンホーファー-ゲゼルシャフト・ツール・フェルデルング・デル・アンゲヴァンテン・フォルシュング・アインゲトラーゲネル・フェライン
JP_2026510569_A

Resumen de: EP1000000A1

The invention relates to an apparatus (1) for manufacturing green bricks from clay for the brick manufacturing industry, comprising a circulating conveyor (3) carrying mould containers combined to mould container parts (4), a reservoir (5) for clay arranged above the mould containers, means for carrying clay out of the reservoir (5) into the mould containers, means (9) for pressing and trimming clay in the mould containers, means (11) for supplying and placing take-off plates for the green bricks (13) and means for discharging green bricks released from the mould containers, characterized in that the apparatus further comprises means (22) for moving the mould container parts (4) filled with green bricks such that a protruding edge is formed on at least one side of the green bricks.

APPARATUS FOR GENERATING ELECTRICITY

NºPublicación:  EP4721161A2 08/04/2026
Solicitante: 
EMISSION FREE GENERATORS INC [US]
EP_1000000_PA

Resumen de: WO2024249360A2

A power generation system includes a housing, a lid defining an opening in the housing, and a chamber inside the housing configured to receive a cartridge comprising a powdered fuel mixture. The system also includes a fluid reservoir that stores a fluid configured to react with the powdered fuel mixture to produce hydrogen gas. A processor is configured to control ingress of the fluid from the fluid reservoir to the powdered fuel mixture in the cartridge and control egress of the gas from the cartridge to the gas storage compartment. The system also includes a generator configured to generate electricity from the gas in the gas storage compartment.

METHOD AND SYSTEM FOR PRODUCING HYDROGEN FROM AMMONIA CRACKING

NºPublicación:  EP4719970A1 08/04/2026
Solicitante: 
TOPSOE AS [DK]
EP_1000000_PA

Resumen de: EP1000000A1

The invention relates to an apparatus (1) for manufacturing green bricks from clay for the brick manufacturing industry, comprising a circulating conveyor (3) carrying mould containers combined to mould container parts (4), a reservoir (5) for clay arranged above the mould containers, means for carrying clay out of the reservoir (5) into the mould containers, means (9) for pressing and trimming clay in the mould containers, means (11) for supplying and placing take-off plates for the green bricks (13) and means for discharging green bricks released from the mould containers, characterized in that the apparatus further comprises means (22) for moving the mould container parts (4) filled with green bricks such that a protruding edge is formed on at least one side of the green bricks.

CONTROLLING OF AN ELECTROLYZING PLANT HAVING AT LEAST TWO ELECTROLYZING DEVICES

NºPublicación:  EP4723419A1 08/04/2026
Solicitante: 
SIEMENS ENERGY GLOBAL GMBH & CO KG [DE]
EP_4723419_PA

Resumen de: EP4723419A1

0001 The invention relates to a method for controlling an electrolyzing plant (10, 14) having at least two electrolyzing devices (16, 26), wherein the electrolyzing devices comprise a first and a second electrolyzing device, the method comprising: - converting an alternating voltage of an electric power network (12) into an electrolyzing voltage, wherein converting is affected by an electric converter (22, 24) connected with the electric power network at a connection point (20), - detecting an electric quantity with a sensor (36) at the connection point (20), wherein the electric quantity is indicative for a specific network condition, - comparing the sensor signal (42) with at least one predetermined reference value, and - dependent on a comparing result, a consumed electric power of the at least one first electrolyzing device is reduced and a consumed electric power of the at least one second electrolyzing device is maintained.

POROUS MEMBRANE, ITS METHOD OF PRODUCTION, AND AN ALKALINE ELECTROLYZER WITH SUCH MEMBRANE

NºPublicación:  EP4720173A1 08/04/2026
Solicitante: 
STIESDAHL HYDROGEN AS [DK]
WO_2024249360_PA

Resumen de: WO2024249360A2

A power generation system includes a housing, a lid defining an opening in the housing, and a chamber inside the housing configured to receive a cartridge comprising a powdered fuel mixture. The system also includes a fluid reservoir that stores a fluid configured to react with the powdered fuel mixture to produce hydrogen gas. A processor is configured to control ingress of the fluid from the fluid reservoir to the powdered fuel mixture in the cartridge and control egress of the gas from the cartridge to the gas storage compartment. The system also includes a generator configured to generate electricity from the gas in the gas storage compartment.

PROCESS FOR PRODUCING CRACKED GAS PRODUCT COMPRISING HYDROGEN

NºPublicación:  EP4719969A1 08/04/2026
Solicitante: 
AIR LIQUIDE [FR]
EP_1000000_PA

Resumen de: WO2024249360A2

A power generation system includes a housing, a lid defining an opening in the housing, and a chamber inside the housing configured to receive a cartridge comprising a powdered fuel mixture. The system also includes a fluid reservoir that stores a fluid configured to react with the powdered fuel mixture to produce hydrogen gas. A processor is configured to control ingress of the fluid from the fluid reservoir to the powdered fuel mixture in the cartridge and control egress of the gas from the cartridge to the gas storage compartment. The system also includes a generator configured to generate electricity from the gas in the gas storage compartment.

CONVERSION OF CO2 AND H2 TO SYNFUELS

NºPublicación:  EP4719973A1 08/04/2026
Solicitante: 
TOPSOE AS [DK]
WO_2024249360_PA

Resumen de: WO2024249360A2

A power generation system includes a housing, a lid defining an opening in the housing, and a chamber inside the housing configured to receive a cartridge comprising a powdered fuel mixture. The system also includes a fluid reservoir that stores a fluid configured to react with the powdered fuel mixture to produce hydrogen gas. A processor is configured to control ingress of the fluid from the fluid reservoir to the powdered fuel mixture in the cartridge and control egress of the gas from the cartridge to the gas storage compartment. The system also includes a generator configured to generate electricity from the gas in the gas storage compartment.

SYSTEM AND PROCESS FOR PRODUCING SYNTHETIC FUELS

NºPublicación:  EP4720228A1 08/04/2026
Solicitante: 
SPARK E FUELS GMBH [DE]
WO_2024249360_PA

Resumen de: EP1000000A1

The invention relates to an apparatus (1) for manufacturing green bricks from clay for the brick manufacturing industry, comprising a circulating conveyor (3) carrying mould containers combined to mould container parts (4), a reservoir (5) for clay arranged above the mould containers, means for carrying clay out of the reservoir (5) into the mould containers, means (9) for pressing and trimming clay in the mould containers, means (11) for supplying and placing take-off plates for the green bricks (13) and means for discharging green bricks released from the mould containers, characterized in that the apparatus further comprises means (22) for moving the mould container parts (4) filled with green bricks such that a protruding edge is formed on at least one side of the green bricks.

ELECTROLYTE MEMBRANE FOR SOLID POLYMER FUEL CELL, MEMBRANE ELECTRODE ASSEMBLY, SOLID POLYMER FUEL CELL, METHOD FOR PRODUCING SAME, AND ELECTROLYTE MEMBRANE FOR SOLID POLYMER WATER ELECTROLYSIS

NºPublicación:  EP4723255A1 08/04/2026
Solicitante: 
UNIV YAMAGATA NAT UNIV CORP [JP]
OJI HOLDINGS CORP [JP]
EP_4723255_A1

Resumen de: EP4723255A1

0001 A purpose of the present invention is to provide: an electrolyte membrane for a polymer electrolyte fuel cell, said electrolyte membrane having excellent proton conductivity; a membrane electrode assembly that includes the electrolyte membrane for the polymer electrolyte fuel cell; a polymer electrolyte fuel cell that includes the membrane electrode assembly; methods for producing the electrolyte membrane for a polymer electrolyte fuel cell, the membrane electrode assembly, and the polymer electrolyte fuel cell; and an electrolyte membrane for solid polymer water electrolysis. 0002 The electrolyte membrane for a polymer electrolyte fuel cell according to the present invention contains fine fibrous cellulose that is derived from wood or plants, wherein the average fiber width of the fine fibrous cellulose that is derived from wood or plants is 50 nm or less, and the fine fibrous cellulose has a phosphorus oxoacid group.

CATALYST-CARRYING HONEYCOMB STRUCTURE AND METHOD FOR MANUFACTURING THE SAME

NºPublicación:  EP4721857A1 08/04/2026
Solicitante: 
TOKYO YOGYO KK [JP]
EP_4721857_PA

Resumen de: EP4721857A1

Provided is a catalyst-supporting honeycomb structure capable of achieving both an improved conversion of ammonia and an improved life of a catalyst.A catalyst-supporting honeycomb structure (1) includes a ceramic honeycomb structure (2), a catalyst layer (3) that is formed in a flow channel (2a) of the honeycomb structure (2) and decomposes ammonia, and electrodes (4a, 4b) each formed on a lateral surface of the honeycomb structure (2). A current is applied to the honeycomb structure (2).

包含氧发生电极催化剂的电极

NºPublicación:  CN121816440A 07/04/2026
Solicitante: 
东曹株式会社国立研究开发法人理化学研究所
CN_121816440_A

Resumen de: WO2025041808A1

Provided is an electrode exhibiting high oxygen generating electrode catalytic activity as compared with conventional electrodes using manganese-based oxide as an oxygen generating electrode catalyst.

수소 가스 제조 시스템 및 수소 가스 제조 방법

NºPublicación:  KR20260046368A 07/04/2026
Solicitante: 
타이요닛폰산소가부시키가이샤
JP_2025027342_PA

Resumen de: JP2025027342A

To provide a system for producing hydrogen gas and a method for producing hydrogen gas at low cost and with high purity, by collecting high-purity hydrogen gas at a high collection rate without using large-scale equipment.SOLUTION: A system 100 for producing hydrogen gas includes: a degassing device 20 for degassing raw water; an electrolysis device 30 for generating the hydrogen gas by electrolysis of the raw water deaerated by the degassing device 20; a pipe 62 connecting the degassing device 20 and the electrolysis device 30 and partitioning a flow channel through which the raw water is sent from the degassing device 20 to the electrolysis device 30; and a first oxygen gas supply device 40 for supplying oxygen gas to the degassing device 20 as a gas for deaeration.SELECTED DRAWING: Figure 1

一种制氢电极片及其制备方法

NºPublicación:  CN121802454A 07/04/2026
Solicitante: 
上海莒纳新材料科技有限公司
CN_121802454_PA

Resumen de: CN222499404U

The utility model provides an AEM water electrolysis electrode and a water electrolysis device. The AEM water electrolysis electrode comprises a catalyst carrier, the catalyst is formed on the catalyst carrier; the gas dredging channel is arranged on the catalyst carrier, and at least part of the surface of the catalyst carrier is exposed through the gas dredging channel. The water electrolysis electrode provided by the utility model can be applied to a water electrolysis device, and has the advantages of high catalytic activity and low energy consumption.

化学合成设备

NºPublicación:  CN121797193A 07/04/2026
Solicitante: 
托普索公司
CN_121797193_PA

Resumen de: US2025091862A1

A plant, such as a hydrocarbon plant, is provided, which has a syngas stage for syngas generation and a synthesis stage where the syngas is synthesized to produce syngas derived product, such as hydrocarbon product. The plant makes effective use of various streams; in particular, CO2 and H2. The plant does not comprise an external feed of hydrocarbons. A method for producing a product stream, such as a hydrocarbon product stream is also provided.

一种基于块体硅单晶摩擦催化的产氢装置与方法

NºPublicación:  CN121797238A 07/04/2026
Solicitante: 
西安近代化学研究所
CN_121797238_PA

Resumen de: CN121797238A

0001 本发明提供了一种基于块体硅单晶摩擦催化的产氢装置与方法,包括顶部开放的反应容器,反应容器的顶部能够密封,反应容器的底部内表面上设有硅单晶片,反应容器内还装有悬浮液,悬浮液包括绝缘体粉末和去离子水;反应容器内还设置有磁子,磁子布设在硅单晶片的上表面,反应容器的外侧底部还设置有磁力搅拌器,磁力搅拌器驱动磁子转动,使悬浮液内的绝缘体粉末与硅单晶片摩擦,实现催化产氢。反应容器的侧壁上还开设有抽真空口,抽真空口与反应容器外的抽真空系统相连通。反应容器的侧壁上还开设有集气口,集气口与反应容器外的氢气收集单元相连通。本发明通过硅单晶片与绝缘体粉末的局部摩擦,激发电子空穴对,提升了产氢速率,催化剂利用效率高于传统纳米粉末体系。

一种基于地热闪蒸热电联产的离网光伏制氢热管理系统

NºPublicación:  CN121802434A 07/04/2026
Solicitante: 
西华大学
CN_121802434_PA

Resumen de: CN121802434A

0001 本发明提供一种基于地热闪蒸热电联产的离网光伏制氢热管理系统,涉及碱性电解水制氢技术领域,包括电解制氢子系统以及与其连接的地热闪蒸热电联产子系统,其中:所述电解制氢子系统包括多台并联的碱性水电解槽、气体处理单元以及碱液循环单元;所述地热闪蒸热电联产子系统包括地热水循环单元、和多环地热利用装置,所述多环地热利用装置内连接有电子三通阀门,所述电子三通阀门用于在所述电解制氢子系统切换工作状态时切换碱液流路以及地热水分配路径。本发明解决了现有技术中,对于高纬度严寒地区离网型碱性水电解制氢系统,在运行与停机过程中存在的供电依赖性强、碱液散热与保温能耗高、以及氢气纯化能效较低的问题。

一种针对非纯水直接电解制氢的水传质系统

NºPublicación:  CN121800242A 07/04/2026
Solicitante: 
深圳大学
CN_121800242_PA

Resumen de: CN121800242A

0001 本发明属于氢能技术领域,特别涉及一种针对非纯水直接电解制氢的水传质系统。其技术方案为:一种针对非纯水直接电解制氢的水传质系统,包括原位分离塔、一级非纯水舱、有机物诱导液舱和二级非纯水舱,原位分离塔上从上到下依次设置有有机物诱导液出口、一级非纯水入口、有机物诱导液入口和二级非纯水出口,有机物诱导液出口和有机物诱导液入口分别通过管道与有机物诱导液舱连接,一级非纯水入口通过管道与一级非纯水舱连接,二级非纯水出口通过管道与二级非纯水舱连接,二级非纯水舱内设置有水迁移组件。本发明提供了一种针对非纯水直接电解制氢的水传质系统,有效分离非纯水中的有机物和无机物杂质。

用于监测电解系统的膜的系统和方法

NºPublicación:  CN121802480A 07/04/2026
Solicitante: 
新氢能知识产权有限责任公司
CN_121802480_PA

Resumen de: EP1000000A1

The invention relates to an apparatus (1) for manufacturing green bricks from clay for the brick manufacturing industry, comprising a circulating conveyor (3) carrying mould containers combined to mould container parts (4), a reservoir (5) for clay arranged above the mould containers, means for carrying clay out of the reservoir (5) into the mould containers, means (9) for pressing and trimming clay in the mould containers, means (11) for supplying and placing take-off plates for the green bricks (13) and means for discharging green bricks released from the mould containers, characterized in that the apparatus further comprises means (22) for moving the mould container parts (4) filled with green bricks such that a protruding edge is formed on at least one side of the green bricks.

质子交换膜电解水膜电极的封装结构及包装方法

NºPublicación:  CN121802474A 07/04/2026
Solicitante: 
武汉理工氢电科技有限公司
CN_121802474_PA

Resumen de: CN121802474A

0001 本申请涉及氢能技术领域,提供了一种质子交换膜电解水膜电极的封装结构及包装方法,该方法通过在膜电极两面的边框上贴合带离型膜的衬体,覆盖活性区,再将膜电极与支撑板一同真空塑封,形成双重密封,有效隔绝湿气,保持活性区平整,防止存储运输中的溶胀变形与物理损伤。

一种普鲁士蓝类似物衍生Ce掺杂Co基催化剂及其制备方法

NºPublicación:  CN121797333A 07/04/2026
Solicitante: 
四川大学
CN_121797333_PA

Resumen de: CN121797333A

0001 本发明提供了一种普鲁士蓝类似物衍生Ce掺杂Co基催化剂及其制备方法,该制备方法是先将铈盐和钴盐溶解混合配制得到混合溶液,及配制得到钴氰化钾溶液,将钴氰化钾溶液滴加入混合溶液中,并通过在滴加前于混合溶液或钴氰化钾溶液中加入聚乙烯吡咯烷酮进一步调控反应速率,经搅拌反应及陈化后,得到非规则形貌金属有机框架前驱体,最后经煅烧制备得到Ce掺杂Co基催化剂。本发明基于前期科研成果,在额外加入钴盐调控Ce、Co元素配比时,偶然发现当存在其他钴盐与铈盐共存时,将会形成Co‑Co配位Ce掺杂的非规则形貌普鲁士蓝类似物,且在特定的Ce、Co元素配比条件下,经过煅烧后具有在相对低温条件下明显更高的氨分解转化率。

一种富氧空位氧化锌与硫化镉Ⅱ型异质结催化剂的制备

NºPublicación:  CN121797351A 07/04/2026
Solicitante: 
哈尔滨理工大学
CN_121797351_A

Resumen de: CN121797351A

0001 本发明涉及光催化析氢领域一种富氧空位氧化锌与硫化镉Ⅱ型异质结催化剂的制备及其应用。本发明的目的是提供一种制备工艺简便、成本低廉且具有高效光催化析氢性能的Ⅱ型异质结催化剂,以提升光催化析氢效率,缓解当前能源危机下对清洁能源的迫切需求。所采用的方法:以醋酸锌、氯化镉、硫脲、聚乙烯吡咯烷酮和硼氢化钠一同作为原料,采用水热合成方法,制备的一种富氧空位氧化锌与硫化镉Ⅱ型异质结催化剂可适用于光催化析氢领域且具有较高的催化活性和稳定性。

一种高熵过渡金属钒酸盐催化剂及其制备方法与应用

NºPublicación:  CN121802451A 07/04/2026
Solicitante: 
华北水利水电大学
CN_121802451_PA

Resumen de: CN121802451A

0001 本发明公开了一种高熵过渡金属钒酸盐催化剂及其制备方法与应用,所述高熵过渡金属钒酸盐催化剂的化学通式为M<3>V<2>O<8>;其中,M为4~6种过渡金属元素在单一晶体学位点上形成的高熵固溶体;且所述高熵过渡金属钒酸盐催化剂的构型熵 ΔS 范围为1.2R~1.8R,R为气体常数;所述M中所有过渡金属元素的表观平均价态为+2价。本发明方法利用多高熵金属协同效应,可以提升高熵过渡金属钒酸盐催化剂的催化活性,解决现有技术中在制备多元高熵钒酸盐时的不均匀的问题,同时避免由于金属的不同所导致的活性电位形成不完全的问题。

一种耐海洋环境干扰的原位制氢分体相变传质系统

NºPublicación:  CN121800283A 07/04/2026
Solicitante: 
深圳大学
CN_121800283_PA

Resumen de: CN121800283A

0001 本发明属于氢能技术领域,特别涉及一种耐海洋环境干扰的原位制氢分体相变传质系统。其技术方案为:一种耐海洋环境干扰的原位制氢分体相变传质系统,包括板式传质器组合和围绕于板式传质器组合外围的管式传质器组合,管式传质器组合为横排管式传质器组合或竖排管式传质器组合,板式传质器组合的疏水透气膜厚度为0.01~0.4mm,管式传质器组合的膜厚为0.5~1mm。本发明提供了一种耐海洋环境干扰的原位制氢分体相变传质系统,实现传质系统高密度集成,同时减轻海上风浪波动等干扰对传质系统的损坏,有力推动海水原位无淡化直接电解制氢技术的工程应用。

基于阻抗谱分析的碱性水电解槽内部状态在线监测系统

NºPublicación:  CN121802440A 07/04/2026
Solicitante: 
宏泽(江苏)科技股份有限公司
CN_121802440_PA

Resumen de: CN121802440A

本发明公开了基于阻抗谱分析的碱性水电解槽内部状态在线监测系统,涉及电化学监测技术领域。通过在电解槽内壁预设局部点位安装传感阵列,采集各局部点位阻抗谱原始数据,然后通过频带分解、多参数解耦及局部化反演对阻抗谱原始数据进行处理,获取各局部点位的温度、电解液浓度及健康状态参数,实现局部异常的定位与识别,避免无法检测局部状态的问题;还通过分别对局部温度、局部电解液浓度和局部健康状态指数进行分析输出温度、浓度及健康状态异常值,并将其耦合得到局部异常总值,进而输出局部状态信息,提升异常检测灵敏度,为工况优化提供数据支撑,保障电解槽稳定运行。

一种过流式水电解器

NºPublicación:  CN121802438A 07/04/2026
Solicitante: 
新余昊洪医用科技有限公司
CN_121802438_PA

Resumen de: CN121802438A

本发明提供一种过流式水电解器,水电解模块的一端依次贯通有进水管和对接管,所述水电解模块的另一端贯通有出水管,对接管的上端与万向球的下端呈垂直贯通,且对接管的上端与壳体内部的进水口呈垂直贯通,对接管通过进水管和水电解模块贯通,进水管和出水管均贯穿隔板的内部,出水管与壳体的出水口呈水平贯通,利用轴臂环绕圆环的旋转,轴臂在旋转过程中能够辅助壳体内部清水快速排出壳体的内部,避免壳体于万向球的下端呈水平状态时,由于清水依次进入过滤层和水电解模块的内部,导致出水管排出清水后,清水水压减小,从而导致清水无法快速排出壳体的内部。

离网型碱性制氢系统及其功率自适应分配与安全控制方法

NºPublicación:  CN121802433A 07/04/2026
Solicitante: 
内蒙古绿氢科技有限公司安徽华赛能源科技股份有限公司
CN_121802433_PA

Resumen de: CN121802433A

0001 本发明涉及离网可再生能源制氢技术领域,公开了离网型碱性制氢系统及其功率自适应分配与安全控制方法,包含可再生能源供电单元、并联电解槽模块、气液处理系统及主控制器;主控制器依据预测功率判定运行状态:在法拉第制氢模态,通过调节运行压力压缩气泡体积以调制电解槽阻抗特性,配合电流控制提升能效;在非法拉第极化热备模态,控制整流柜电压钳位至非析气极化区间,并利用流体静力学原理在U型连通管路构建液位封堵。系统还配置有基于气动容量的瞬态缓冲策略,在功率骤降时利用气体死区体积延缓压力衰减。本发明有效解决了宽功率波动下的制氢效率优化、低功率安全热备及机械防护问题。

一种太阳能电池耦合电解池分布式产氢气和排氧气的方法

NºPublicación:  CN121802441A 07/04/2026
Solicitante: 
武汉大学
CN_121802441_PA

Resumen de: CN121802441A

本发明提供了一种太阳能电池耦合电解池分布式产氢气和排氧气的方法,属于氢气制备方法技术领域。本发明将MnCoNi‑磷化物复合双功能催化剂作为工作电极,将锌膜作为辅助电极,与弱酸性缓冲电解液组装得到电解池,并采用2N个太阳能电池与3N个电解池进行耦合,在时间上通过交替进行锌氧化反应/析氢反应和锌还原反应/析氧反应,分别制备氢气和氧气,在电解反应切换的同时,通过切换气路导向即可分别收集氢气和排出氧气,解决了氢气和氧气气体交叉问题,实现了高效制氢;此外,本发明的分布式制氢和排氧的太阳能电池‑电解池耦合系统具有简单、成本低廉的优势,具有广阔的应用前景。

脱氧塔

NºPublicación:  CN121800142A 07/04/2026
Solicitante: 
石家庄安瑞科气体机械有限公司中集安瑞科投资控股(深圳)有限公司中国国际海运集装箱(集团)股份有限公司
CN_121800142_PA

Resumen de: CN121800142A

本发明提供了一种脱氧塔,其包括:塔体、催化填充结构、加热柱及转向筒;塔体内开设工作空间;塔体底部开设有排污口及位于排污口上方的出气口;催化填充结构设置于工作空间内;加热柱内开设有供混合气体由上方进气口至下方输出口流动的加热腔,加热腔用于将流经其内的混合气体加热至预设温度区间;转向筒间隔套设于加热柱上,以与加热柱之间形成转向通道;转向通道的入口连通输出口,转向通道的出口连通工作空间且位于催化填充结构上方。当混合气体经过加热器加热后输入至工作空间时,于工作空间内缓慢向下流经催化填充结构,从而延长混合气体在催化填充结构处的停留时间,提高氧气、氢气的氧化反应效果,以提高输出的氢气的纯度。

一种煤炭发电低碳化改造方法

NºPublicación:  CN121802484A 07/04/2026
Solicitante: 
黄潮黄小芸王卓
CN_121802484_A

Resumen de: CN121802484A

0001 本发明属于发电技术领域,涉及一种煤炭发电低碳化改造方法,其特征在于用金属锌和水系碱性电解液在催化剂作用下反应制氢,锌的反应产物用可再生能源电力电解再生成金属锌,形成锌的反应制氢和电解再生循环;产生的氢按5%‑100%比例替代煤炭燃烧发电;具有经济、安全、易实施的特点,在煤炭发电低碳化改造和吸纳可再生能源余电的应用中前景广阔。

一种用于电解水制氢的复合隔膜及其制备方法、制备装置与电解制氢装置

NºPublicación:  CN121802473A 07/04/2026
Solicitante: 
宁波中科氢易膜科技有限公司
CN_121802473_PA

Resumen de: CN121802473A

0001 本发明提供了一种用于电解水制氢的复合隔膜及其制备方法、制备装置与电解制氢装置,所述复合隔膜包括支撑体,及所述支撑体的至少一层表面上依次层叠设置的小孔径涂层与大孔径涂层;所述小孔径涂层的平均孔径为10nm~0.2μm,所述大孔径涂层的平均孔径为150nm~1μm;本发明提供的用于电解水制氢的复合隔膜,具有优异的导离子能力,面电阻低,能够满足电解水制氢对低运行成本的要求;另外,所述复合隔膜还具有优异的隔绝气体能力,且具有较高的泡点压力,能够保证电解槽的运行安全性;因此,所述复合隔膜满足电解槽对运行低成本和高运行安全性的双重要求。

一种基于气相界面工程的非贵金属酸性析氧催化涂层、其制备方法及应用

NºPublicación:  CN121802462A 07/04/2026
Solicitante: 
东华大学
CN_121802462_PA

Resumen de: CN121802462A

0001 一种基于气相界面工程的非贵金属酸性析氧催化涂层、其制备方法及应用。主要解决目前的非贵金属酸性析氧催化涂层耐久性不足的问题。本发明提供一种基于气相界面工程的非贵金属酸性析氧催化涂层、其制备方法及应用,该方法在基底上形成晶态金属氧化物涂层;然后采用原子层沉积或化学气相渗透工艺,将改性元素前驱体以气相形式引入,使其在所述涂层的内部晶界及孔隙表面发生吸附与反应,原位构建包裹晶粒的非晶态金属氧化物界面,该界面可显著强化晶界,提升涂层在强酸性环境(如质子交换膜电解水)中的电化学稳定性,同时保持了良好的析氧反应活性。

吸附铁的多孔双功能电极制备方法、电极及装置

NºPublicación:  CN121802447A 07/04/2026
Solicitante: 
保时来新材料科技(苏州)有限公司
CN_121802447_PA

Resumen de: CN121802447A

本发明公开了一种吸附铁的多孔双功能电极制备方法、电极及装置,其中方法,包括如下步骤:准备多孔电极;以多孔电极为阴极和阳极,在添加有铁源的强碱溶液中,周期性恒电流吸附铁反应4~20 h,其中任一周期包括一次还原性吸附和一次氧化性吸附。本发明通过对多孔电极进行铁吸附修饰,能够使得吸附的铁物种能够进入并富集于孔道内部,有效提升电极的OER性能,同时,确保电极的主体结构或表面具有抗铁吸附特性,维持其优异的HER催化活性。

一种基于电解水析臭氧的集成式阳极及其制备方法

NºPublicación:  CN121802450A 07/04/2026
Solicitante: 
武汉理工氢电科技有限公司
CN_121802450_PA

Resumen de: CN121802450A

本发明公开了一种基于电解水析臭氧的集成式阳极及其制备方法,其特征在于,包括如下步骤:将Pt黑催化剂与Nafion树脂分散在去离子水和乙醇的分散液中得到料浆;将所述料浆涂覆在膜上,得到Pt黑涂层;将Pt黑涂层热压转印到质子交换膜上,制成半膜电极;提供有阳极钛毡和所述半膜电极的电解槽,所述半膜电极有催化剂Pt黑的一侧面向所述阳极钛毡,阳极侧通入NaCl电解液,在1.3~1.8 V的电势窗口中进行CV扫描,在钛毡上沉积得到β‑PtO2,即得到所述基于电解水析臭氧的集成式阳极。本发明基于PEM析臭氧电解槽的一般设计,利用电化学的方法直接在阳极Ti毡上快速、高效、温和的生成稳定的商业化的β‑PtO2。

一种离子溶剂化膜及其制备方法和用途

NºPublicación:  CN121801260A 07/04/2026
Solicitante: 
远景能源技术私人有限公司
CN_121801260_PA

Resumen de: CN121801260A

0001 本申请提供了一种离子溶剂化膜及其制备方法和用途,该离子溶剂化膜包括支化聚芳撑氧吲哚、侧链型聚芳撑氧吲哚中的至少一种,所述支化聚芳撑氧吲哚包括化合物A1、化合物A2和化合物A3中的至少一种,所述侧链型聚芳撑氧吲哚的结构如化合物B所示: ;所述化合物A1包括若干第一链段 和若干第二链段 ,所述化合物A2包括若干第一链段 和若干第三链段 ,所述化合物A3包括若干第一链段 、若干第二链段 和若干第三链段 ,其中,a为侧链碳原子个数,M为芳香单元;Ar1为具有第一数量支化点的单体,Ar2为具有第二数量支化点的单体,且M与Ar1、Ar2均不相同。该类膜有效解决了目前离子溶剂化膜所存在的运行寿命低,电化学性能较差的问题。

一种用于氨分解的钌催化剂及其制备方法

NºPublicación:  CN121797310A 07/04/2026
Solicitante: 
福州大学国网浙江省电力有限公司电力科学研究院
CN_121797310_PA

Resumen de: CN121797310A

本发明公开了一种用于氨分解的钌催化剂及其制备方法,其是以氧化铝为载体,氧化铈为助剂,钌为活性组分的催化剂。催化剂的制备中先将铈的水溶液浸渍到氧化铝并在含氨气氛中进行热处理,然后浸渍钌的醇溶液引入钌活性组分,最后在含碳气氛中进行热处理、还原得到最终的催化剂。与现有方法制备的氧化铝负载钌催化剂相比,本发明所得催化剂具有较高的氨分解活性,有较好的应用前景。

一种晶态硫化钴-非晶态磷化钴复合材料及其制备方法和应用

NºPublicación:  CN121802469A 07/04/2026
Solicitante: 
浙江大学温州研究院
CN_121802469_PA

Resumen de: CN121802469A

本发明公开了一种晶态硫化钴‑非晶态磷化钴复合材料及其制备方法和应用,涉及析氢反应催化领域,由晶态硫化钴(c‑Co3S4)和非晶态磷化钴(a‑CoPx)构成,该复合材料具有空心纳米笼结构,以ZIF‑67为模板,经水热硫化、退火处理、气相磷化制备而成,所得空心纳米笼结构有利于电解液扩散和气泡释放,使其在高电流密度下仍具备优异的HER活性和长期稳定性;同时促进了界面电荷转移,调控了Co的局部电子结构并下移了d带中心,这种电子调控削弱了氢吸附作用,从而提升了HER动力学性能;非晶态相提供了丰富的界面区域并暴露了更多活性位点,相比全晶态材料进一步增强了催化性能。

一种基于熔盐法合成Ga掺杂NiTiO3光催化剂的方法

NºPublicación:  CN121797330A 07/04/2026
Solicitante: 
广东工业大学
CN_121797330_PA

Resumen de: CN121797330A

一种基于熔盐法合成Ga掺杂NiTiO3光催化剂的方法,它涉及一种光催化剂的制备方法。它是要解决现有的溶胶/凝胶法合成的Ga‑NiTiO3光催化全水分解制氢的产氢速率低的技术问题。本方法:将Ga2O3、NiO和TiO2研磨混合均匀,再与由KCl与NaCl混合而成的助熔剂研磨混合均匀,得到前驱体;前驱体煅烧后、用水洗去熔盐和杂质,再过滤干燥,得到Ga掺杂NiTiO3光催化剂。该光催化剂全水分解制氢时的产氢和产氧速率分别达到10.2和4.9 μmol·h‑1,比溶胶凝胶法合成的Ga‑NiTiO3和未掺杂的NiTiO3分别提高了5.6和2.4倍,且具有稳定性和重复使用能力,可用于光催化产氢领域。

一种基于纳米气泡制备富氢水的装置

NºPublicación:  CN121800308A 07/04/2026
Solicitante: 
惠州绿康源生物科技有限公司
CN_121800308_PA

Resumen de: CN121800308A

0001 本发明涉及纳米气泡制备领域,尤其涉及一种基于纳米气泡制备富氢水的装置。本发明提供一种基于纳米气泡制备富氢水的装置,能够使得纳米氢分子气泡与水能够更加充分和更加均匀地接触而形成氢水,以便于提高水的溶氢速率和含氢量,还能及时补充消耗的氢气,提高氢水的制备效率。一种基于纳米气泡制备富氢水的装置,包括有主支撑架、侧边圆板和旋转圆框等;主支撑架上固定连接有侧边圆板。旋转圆框转动带动翻搅板转动,从而翻搅架和翻搅板能够对旋转圆框内部的水和纳米氢分子气泡进行混合搅动,使得纳米氢分子气泡能够与水充分接触而形成氢水,以便于提高水的溶氢速率。

一种葡萄糖酸修饰析氧电催化剂的制备方法及其在催化海水氧化中的应用

NºPublicación:  CN121802470A 07/04/2026
Solicitante: 
河南师范大学
CN_121802470_PA

Resumen de: CN121802470A

0001 本发明公开了一种葡萄糖酸修饰析氧电催化剂的制备方法及其在催化海水氧化中的应用,将泡沫镍置于(NH<4>)<6>Mo<7>O<24>·4H<2>O和一元强酸的去离子水中进行反应,再将反应后的泡沫镍置于含有葡萄糖酸亚铁的反应体系中制得析氧电催化剂。该氧析出电催化剂可以在海水氧化过程中通过葡萄糖酸配体在外亥姆霍兹层形成氢键,有效降低水合钾离子层的稳定性,使OH<–>顺利转移至内亥姆霍兹层;同时所形成的氢键网络有助于降低析氧反应过程的脱氢能垒,在一定程度上解决海水析氧反应效率低的技术问题;葡萄糖酸的还原作用可以对催化剂表面电荷进行修饰,解决了海水氧化反应选择性差的技术问题,对开发高选择性和活性的海水析氧电催化剂具有重要意义。

一种阴离子交换膜电解水系统用停机保护系统及其保护方法

NºPublicación:  CN121802481A 07/04/2026
Solicitante: 
常州市氢舟能源科技有限公司
CN_121802481_PA

Resumen de: CN121802481A

0001 本发明涉及阴离子交换膜电解水系统领域,具体涉及一种阴离子交换膜电解水系统用停机保护系统及其保护方法。一种阴离子交换膜电解水系统用停机保护系统,包括:电解槽;碱液循环回路;纯水供给单元,所述纯水供给单元通过所述碱液循环回路对电解腔室内输送纯水以置换和/或稀释电解槽内残留的碱液;监测组件,所述监测组件设于所述电解槽的一侧,所述监测组件与所述碱液循环回路、纯水供给单元和电解槽内的电解系统均通过电信号相连接。本申请通过监测组件实时获取电解系统运行状态,当监测到停机状态时,触发纯水供给单元通过碱液循环回路向电解腔室输送纯水,避免膜因碱液作用发生降解,有效保护阴离子交换膜的结构完整性。

镉空位调控的硫化锌镉催化剂的制备

NºPublicación:  CN121797352A 07/04/2026
Solicitante: 
哈尔滨理工大学
CN_121797352_A

Resumen de: CN121797352A

本发明涉及光催化析氢领域一种镉空位调控的硫化锌镉催化剂的制备及其应用。本发明的目的是提供一种制备工艺简便、成本低廉且具有高效光催化析氢性能的镉空位调控的硫化锌镉催化剂,以提升光催化析氢效率,缓解当前能源危机下对清洁能源的迫切需求。所采用的方法:以醋酸锌、氯化镉、硫脲、聚乙烯吡咯烷酮和水合肼溶液为原料,采用一步水热合成方法,制备了镉空位调控的硫化锌镉催化剂可适用于光催化析氢领域且具有较高的催化活性和稳定性。

一种Ru合金单原子催化剂及其制备方法和在氨分解制氢中的应用

NºPublicación:  CN121797347A 07/04/2026
Solicitante: 
中国科学院大连化学物理研究所
CN_121797347_PA

Resumen de: CN121797347A

0001 本申请公开了一种Ru合金单原子催化剂及其制备方法和在氨分解制氢中的应用,属于催化剂制备技术领域。该催化剂以Fe或Ni为主体金属,通过控制金属间电子耦合及表面原子配位,实现Ru以单原子形式锚定于Fe或Ni金属表面或近表面位点,该催化剂在450 ℃下对氨分解的转化率可达90%以上。该催化剂可通过浸渍‑表面置换法结合低温氢还原法制备,工艺简单,易于规模化。Ru原子与Fe或Ni之间形成稳定的Ru–Fe(或Ru–Ni)配位键,能够有效降低氨分解中N–H键断裂能垒,显著提高氨分解活性与抗烧结稳定性。本申请实现了在极低贵金属用量下的高效氨分解制氢,具有良好的成本优势和工业应用前景。

一种非纯水制氢、氧电解气体发生装备

NºPublicación:  CN121802437A 07/04/2026
Solicitante: 
中车山东风电有限公司
CN_121802437_PA

Resumen de: CN121802437A

0001 本发明提供了一种非纯水制氢、氧电解气体发生装备,包括:多个环形极框,所述环形极框的外侧壁上设置有定位夹紧结构;相邻的所述环形极框之间设置有密封垫片;所述环形极框的两侧分别设置有固定环和环形槽;所述环形极框上设置有气液流道和电解液流道,所述气液流道和电解液流道沿环形极框的径向相对布置,所述气液流道由多个呈扇形分布的气液孔道组成,所述环形极框的内孔为电解小室,气液孔道呈锥形且细端与电解小室连通;电解小室中设置有选择性离子交换膜,所述选择性离子交换膜两侧均设置有电极,且相邻的环形极框之间的电极之间设置有主极板。解决了非纯水制氢、氧电解气体发生装备的腐蚀、定位错位、电解效率低、电解液分布不均的问题。

阴极催化剂及其制备方法、阴极气体扩散电极和电解槽

NºPublicación:  CN121802472A 07/04/2026
Solicitante: 
惠州亿纬氢能有限公司
CN_121802472_PA

Resumen de: CN121802472A

0001 本申请实施例公开了一种阴极催化剂及其制备方法、阴极气体扩散电极和电解槽,该阴极催化剂包括催化剂载体和负载于所述催化剂载体表面的活性物质,所述催化剂载体包括具有氧空位的金属氧化物,所述催化剂载体与所述活性物质的接触界面形成有异质结。本申请通过以具有氧空位的金属氧化物负载活性物质,在电解水制氢系统停机、负载波动或故障等情况下,阴极出现反极化现象时,金属氧化物具有较低的氧化还原电位,会先于活性物质被优先氧化,从而保护活性物质的活性位点不被氧化,进而减轻氧化反应对阴极气体扩散电极的破坏。

单原子负载异质结复合电极及其制备方法和电解装置

NºPublicación:  CN121802463A 07/04/2026
Solicitante: 
重庆大学
CN_121802463_PA

Resumen de: CN121802463A

0001 本发明公开单原子负载异质结复合电极、制备方法和电解装置,复合电极包括多孔导电金属基底、二氧化锰层、钴锰复合金属氧化物异质结层和铱(Ir)单原子活性中心层,二氧化锰层负载在所述多孔导电金属基底表面;在所述二氧化锰层上原位生长形成的钴锰复合金属氧化物异质结层,所述钴锰复合金属氧化物异质结层包含Co<3>O<4>和MnO<2>;以原子级分散形式负载在所述钴锰复合金属氧化物异质结层表面的铱活性中心层。制备方法用于制备本复合电极,电解装置利用根本复合电极作为阳极,本复合电极、制备方法和电解装置,解决了PEM电解水阳极催化剂铱用量高、利用率低、电荷传输慢、稳定性不足的难题。

一种海上制氢储氢储能一体化平台

NºPublicación:  CN121803088A 07/04/2026
Solicitante: 
华能盐城大丰新能源发电有限责任公司河海大学华能国际电力江苏能源开发有限公司清洁能源分公司
CN_121803088_PA

Resumen de: CN121803088A

0001 本发明公开了海洋绿色能源领域的一种海上制氢储氢储能一体化平台,旨在解决现有技术中如何在空间受限的海上平台整合工艺特性与安全等级不同的海水淡化、电化学储能、高压电解制氢及储氢等模块的问题。其包括厂房主体,所述厂房主体包括从低到高分层设置的海水淡化工序区、储能工序区、制氢工序区和储氢工序区;所述海水淡化工序区设有靠船平台和远离所述靠船平台设置的海水淡化间;所述储能工序区间隔设有储能间和换流间;所述制氢工序区设有氢气电解间和氢气纯化间;所述氢气纯化间用于对氢气电解间制取的氢气进行纯化处理;本发明适用于将海上风电场的电能进行储存与平台供电,利用海水进行海上制氢并将制备的氢能源储存至海上平台。

一种氮掺杂氧化钌负载石墨烯电催化剂及其制备方法与应用

NºPublicación:  CN121802457A 07/04/2026
Solicitante: 
中国矿业大学
CN_121802457_PA

Resumen de: CN121802457A

本发明公开了一种氮掺杂氧化钌负载石墨烯电催化剂及其制备方法与应用,属于电催化剂技术领域,本发明将氮源、钌源和石墨烯加入水中,搅拌,冷冻干燥,得到前驱体;将所述前驱体于空气氛围中升温至450~700℃,退火,得到氮掺杂氧化钌负载石墨烯电催化剂。本发明通过将氧化钌颗粒负载在石墨烯表面同时引入氮元素,即得到纳米片负载均匀分布的纳米小颗粒,其比表面积大,暴露出更多的活性位点,氮元素的引入进一步调节原子结构并优化了原子结构,抑制了氧化钌在阳极的过度氧化,从而极大地提高了氧化钌的电催化析氧性能和稳定性。

一种镍基含钌钕铁涂层的析氢反应电极及其制备方法

NºPublicación:  CN121802460A 07/04/2026
Solicitante: 
宏泽(江苏)科技股份有限公司
CN_121802460_A

Resumen de: CN121802460A

0001 本发明涉及一种镍基含钌钕铁涂层的析氢反应电极及其制备方法,属于电化学能源转换技术领域,一种镍基含钌钕铁涂层的析氢反应电极,包括基网以及设置在基网表面的涂层,所述基网为多孔镍材料,所述涂层中包含钌、钕和铁三种元素。本发明钌提供接近铂的优异HER本征活性;铁有效调节钌的电子结构,优化氢吸附自由能,并大幅降低成本;钕作为稀土元素,其掺入能引入晶格畸变和大量活性缺陷,增强结合力;通过使用廉价的铁和少量钕,大幅降低了贵金属钌的用量(最低至4%),使电极成本远低于纯钌或纯铂;多孔镍基底提供了巨大的比表面积和稳固的导电骨架;热处理后的涂层经过烧结处理工艺,结合牢固,确保了电极在苛刻电解条件下的长期稳定性。

一种用于制备富氢水的复合材料及其制备方法和应用

NºPublicación:  CN121800309A 07/04/2026
Solicitante: 
河南益星昌汇环保科技有限公司
CN_121800309_A

Resumen de: CN121800309A

0001 本发明涉及功能材料技术领域,具体为一种用于制备富氢水的复合材料及其制备方法和应用,所述复合材料由托玛琳石和镁橄榄石按质量比(1:9)至(4:6)混合,经研磨、高温烧结制成。有益效果是:该材料在与水接触时,能协同、持续地释放高浓度氢分子(氢值可达3000ppb以上),并有效减缓其逃逸,显著延长富氢水的保质期。同时,该材料能发射4‑16微米的远红外线,使处理后的水呈现弱碱性(pH约8.5)、总溶解固体含量低(TDS约20),并形成小分子团水结构。本发明还提供了该材料的制备方法,其工艺简单、环保。该复合材料可广泛应用于制备保健饮用水、功能性饮品或作为水处理滤芯的填充材料,具有高效、稳定、多功能集成和安全便利的优点。

一种基于AlAs/ZrS2范德华异质结的电催化氢还原反应设计方法

NºPublicación:  CN121811991A 07/04/2026
Solicitante: 
昆明理工大学
CN_121811991_PA

Resumen de: CN121811991A

0001 本发明公开了一种基于AlAs/ZrS<2>范德华异质结的电催化氢还原反应设计方法,属于电催化分解水制氢技术领域。本发明通过第一性原理计算构建AlAs/ZrS2异质结模型,设置20 Å真空层;基于单层AlAs平移形成四种堆叠构型;基于结合能筛选稳定结构;计算氢吸附吉布斯自由能。研究发现相比于Pt等贵金属催化剂以及传统的异质结催化剂,无贵金属的二维AlAs/ZrS2范德华异质结催化剂具有成本低廉,晶格失配低等特点,结果表明具有最负结合能的AZ‑2构型Al原子上吸附具有较低的氢吸附自由能,也证明了其良好的HER催化活性。

一种电子离域提高光催化产氢性能的富勒烯哑铃光催化剂

NºPublicación:  CN121800807A 07/04/2026
Solicitante: 
中国科学院化学研究所
CN_121800807_PA

Resumen de: CN121800807A

0001 本发明公开了一种电子离域提高光催化产氢性能的富勒烯哑铃光催化剂。所述富勒烯哑铃光催化剂具有受体‑给体‑受体特征,为富勒烯‑噻吩稠环哑铃型结构,包含两个对称修饰的富勒烯碳笼,中间由稠环电子给体桥连,形状类似哑铃。所述富勒烯哑铃化合物具有式I所示结构特点。本发明催化剂制备工艺简单,设计规律性强。重要的是,该类哑铃分子光催化剂具有显著的电子离域性质,这使得光催化产氢性能得到了极大提升。本发明为高效光催化剂的设计和光催化产氢提供了有益指导。

一种制氢用双极板加工翻转机械臂

NºPublicación:  CN121799901A 07/04/2026
Solicitante: 
翌嘉绿氢新能源(无锡)有限责任公司
CN_121799901_PA

Resumen de: CN121799901A

本发明公开了一种制氢用双极板加工翻转机械臂,本发明涉及机械臂技术领域。包括Y向模组,还包括:X向模组,所述X向模组设置在Y向模组的下方;滑动架,所述滑动架滑动连接在X向模组的外部;控制机构,所述控制机构包括第一滑动箱和第二滑动箱,所述第二滑动箱的内部设置有第二电机,所述第二滑动箱的底部设置有承接机构,所述第二电机用于驱动承接机构偏转;翻转机构,所述翻转机构包括第一电机,所述第一电机的外部设置有第一弧形架,所述第一弧形架的外部设置有第一接触组件,所述第一电机用于驱动第一弧形架与第一接触组件翻转至与双极板适配的角度。该制氢用双极板加工翻转机械臂,达到了提高设备的使用效率的目的。

一种高产氢活性的RNCDs/g-C3N4光催化材料及其制备方法与应用

NºPublicación:  CN121797382A 07/04/2026
Solicitante: 
大连海事大学
CN_121797382_PA

Resumen de: CN121797382A

本发明公开了一种高产氢活性的RNCDs/g‑C3N4光催化材料及其制备方法与应用,制备方法包括以下步骤:将芦竹、尿素和过氧化氢加入到去离子水中进行水热反应,得到碳点RNCDs;将尿素在真空、且氮气保护下进行煅烧,得到g‑C3N4;将g‑C3N4溶于去离子水中,加入碳点,超声至完全溶解后进行煅烧,得到RNCDs/g‑C3N4光催化材料。本发明以废弃芦竹这一生物质为原料,通过尿素辅助可控水热法制备氮掺杂高结晶度碳点,再采用原位煅烧法将其负载于g‑C3N4纳米片上,构建出三维分级结构的RNCDs/g‑C3N4光催化材料,该材料在可见光下展现出卓越的光催化析氢性能。

一种气液分离设备和电解制氢系统

NºPublicación:  CN121797025A 07/04/2026
Solicitante: 
清华大学内蒙古科学技术研究院
CN_121797025_PA

Resumen de: CN121797025A

0001 本申请公开了一种气液分离设备和电解制氢系统,用于分离电解制氢系统中的气液,气液分离设备包括:腔体组件和分离组件;腔体组件包括:容纳腔体,容纳腔体被构造具有气液进口、液体出口和气体出口;其中,气液进口被构造于容纳腔体的顶部;分离组件包括:喷淋管道、导流挡片和气流通道,喷淋管道竖直设置于容纳腔体内,气流通道连通喷淋管道和气液进口;导流挡片位于喷淋管道内,以使得导流挡片和喷淋管道之间形成气液挤压空间;喷淋管道的出液端设置有多个喷淋口。本技术方案,能够对气液混合物进行至少三次的气液分离,以大大地提高气液分离效率。同时还能对气液混合物进行彻底分离。

一种煤基碳材料负载氧化钌电催化剂及其制备方法与应用

NºPublicación:  CN121802458A 07/04/2026
Solicitante: 
中国矿业大学
CN_121802458_PA

Resumen de: CN121802458A

本发明公开了一种煤基碳材料负载氧化钌电催化剂及其制备方法与应用,属于电催化剂技术领域,以煤基炭材料与钌源为原料,通过离子吸附‑烧结法得到煤基碳材料负载氧化钌电催化剂;本发明利用煤基碳材料作为钌氧化物颗粒的载体,使钌氧化物颗粒均匀分散在煤基碳材料表面,使其更多的活性位点暴露在表面,并且钌氧化物在碳材料表面结合较紧密,从而提高了其在酸性条件下的OER性能和稳定性;本发明煤基碳材料负载氧化钌电催化剂的制备方法简单,煤基碳材料廉价丰富,极大地降低了OER催化剂的制备成本,有利于规模化生产,在目前的电解水制氢领域具有良好的应用前景。

一种碱性电解槽性能离散性蒙特卡洛分析方法及系统

NºPublicación:  CN121809058A 07/04/2026
Solicitante: 
中国科学院电工研究所
CN_121809058_PA

Resumen de: CN121809058A

本发明公开一种碱性电解槽性能离散性蒙特卡洛分析方法及系统,涉及电解制氢技术领域,包括:构建碱性电解槽的电化学‑热力学‑流体动力学多物理场耦合稳态模型;基于蒙特卡洛方法,对制造公差、老化效应及运行参数不确定性进行概率建模;通过大规模随机抽样模拟,量化碱性电解槽堆栈输出电压及碱性电解槽内部各电解小室电压的离散分布特征;识别高压“异常小室”及其对系统性能的影响;进行参数敏感性分析,识别高度敏感参数与低敏感参数。本发明可为碱性电解槽的稳健设计、健康监测、运维优化以及制造公差控制提供理论依据与方法支持。

一种铂单原子修饰的硫化锌镉催化剂的制备

NºPublicación:  CN121797357A 07/04/2026
Solicitante: 
哈尔滨理工大学
CN_121797357_A

Resumen de: CN121797357A

0001 本发明属于光催化析氢技术领域,公开了一种铂单原子修饰的硫化锌镉催化剂的制备及其应用。针对能源危机下清洁能源的迫切需求,以及现有光催化析氢材料存在的效率不足、制备复杂、成本偏高等问题,本发明旨在提供一种工艺简便、成本可控且析氢性能优异的催化剂。其制备以醋酸锌、氯化镉、硫脲、聚乙烯吡咯烷酮、四氯铂酸钾和水合肼溶液为原料,通过水热合成法与光沉积技术结合,实现铂单原子在硫化锌镉表面的精准修饰与稳定负载。该催化剂在光催化析氢领域表现出优异的催化活性和长期稳定性,能显著提升析氢效率,为清洁能源开发提供高效解决方案,应用价值广泛。

水素生成装置及び水素生成方法

NºPublicación:  JP2026058843A 06/04/2026
Solicitante: 
三桜工業株式会社
JP_2026058843_A

Resumen de: JP2026058843A

0001 【課題】水素発生材料から水素を発生させる構成において、水素発生サイクルを短くすることが可能な技術を提供する。 【解決手段】水素生成装置は、特定波長の光を受けることによって水素を発生し、水の供給によって水素発生機能を再生可能な水素発生材料を収容する容器と、前記水素発生材料に前記光を付与する光付与部と、前記水素発生材料に水を供給する水供給部と、前記光付与部と前記水供給部とを制御し、前記光の付与によって前記水素発生材料から水素を発生させる水素発生モードと、前記水の供給によって前記水素発生材料の水素発生機能を再生させる再生モードとを実行可能なように構成される制御部と、を備える。 【選択図】図1

암모니아를 사용하여 수소 함유 생성물을 얻는 방법 및 시스템

NºPublicación:  KR20260046150A 06/04/2026
Solicitante: 
린데게엠베하
KR_20260046150_PA

Resumen de: WO2025045387A1

The invention relates to a method and a system (100) for producing a hydrogen-containing product, wherein ammonia (2) is reacted in an ammonia cracker (20) to which heat is supplied, wherein the ammonia cracker (20) has a catalyst bed with at least two catalyst segments (20a, 20b, 20c), wherein in a first catalyst segment (20a) a fraction of the ammonia (2) is reacted at a first minimum temperature (T1) using a first catalyst and in a second catalyst segment (20b), which is downstream of the first catalyst segment (20a), a further fraction of the ammonia (2) is reacted at a second minimum temperature (T2) using a second catalyst. The invention is characterised in that the first minimum temperature (T1) is lower than the second minimum temperature (T2).

用于控制电解槽的气液分离器的系统和方法

NºPublicación:  CN121794421A 03/04/2026
Solicitante: 
约翰考克利尔氢气比利时公司
CN_121794421_PA

Resumen de: WO2025061814A1

The invention relates to a system and method for controlling the operation of the gas-liquid separators (GLSan, GLSca) of an electrolyser comprising a stack (10), and anode and cathode gas-liquid separators that separate the electrolyte and the gas along an alkaline solution level (lan, lca), wherein the dioxygen and dihydrogen gases flow from their respective chambers through a gas control valve (V <sb /> an <sb />, V <sb /> ca <sb />), such that the control system uses control data representative of the anode gas pressure (p <sb /> an <sb />), the cathode gas pressure (p <sb /> an <sb />), the anode alkaline solution level (lan) and the cathode alkaline solution level (lca) to control each of the two gas control valves (V <sb /> an <sb /> , V <sb /> ca <sb /> ), and wherein each of the sensors transmits operating signals to the two gas control valves (Van, Vca) in order to control the gas pressures (p <sb /> an <sb />, p <sb /> ca <sb />) and the alkaline solution levels (lan, lca) in the anode gas-liquid separator (GLSan) and the cathode gas-liquid separator (GLSca).

一种电解海水制氢系统及其控制方法

NºPublicación:  CN121781168A 03/04/2026
Solicitante: 
北京电力设备总厂有限公司
CN_121781168_PA

Resumen de: CN121781168A

本发明公开了一种电解海水制氢系统及其控制方法,所述系统包括海水处理系统、电解槽、碱液循环系统、析盐系统、气液分离系统和气体冷却装置;所述海水处理系统对海水进行净化以补充碱液循环系统中的水分、洗涤气液分离系统分离出的气体;气液分离系统、碱液循环系统对电解槽电解制氢产生的气液混合物进行气体和碱液分离并回收碱液至电解槽;析盐系统将部分碱液输入析盐系统以进行脱盐处理并送回所述气液分离系统,以控制碱液的盐浓度;气体冷却装置对气液分离系统分离出的气体进行降温。本发明可有效解决直接电解海水制氢系统长时间运行过程中钙镁离子结垢和氯化钠浓度过高析出问题,提高电解海水制氢系统效率及长时间运行稳定性。

一种隔离膜及其制备方法、碱性电解装置

NºPublicación:  CN121781215A 03/04/2026
Solicitante: 
远景氢能源科技(江苏)有限公司远景能源有限公司
CN_121781215_PA

Resumen de: CN121781215A

本申请实施例涉及电解领域,提供一种隔离膜及其制备方法、碱性电解装置。本申请实施例的隔离膜包括支撑层,支撑层的表面设置有功能层,且功能层部分嵌入至支撑层中;功能层的孔隙率为53%~65%,功能层中的孔的平均孔径为50nm~110nm,且支撑层中的孔的平均孔径大于功能层中的孔的平均孔径;功能层包括无机亲水填料和聚合物基体,无机亲水填料的D50粒径为0.3μm~1.5μm。本申请实施例中的隔离膜至少能同时具有良好的气体阻隔性能和良好的离子电导率,使得碱性隔离膜既具有良好的安全性能,同时能耗也较低。

一种铂单原子修饰的氧化锌与硫化镉异质结的制备与应用

NºPublicación:  CN121775872A 03/04/2026
Solicitante: 
哈尔滨理工大学
CN_121775872_A

Resumen de: CN121775872A

本发明涉及光催化析氢领域一种铂单原子修饰的氧化锌与硫化镉异质结的制备及其应用。本发明的目的是提供一种制备工艺简便、成本低廉且具有高效光催化析氢性能的异质结,以提升光催化析氢效率,缓解当前能源危机下对清洁能源的迫切需求。其制备以醋酸锌、氯化镉、硫脲、聚乙烯吡咯烷酮、四氯铂酸钾和硼氢化钠为原料,通过水热合成法与光沉积技术结合,制备的一种铂单原子修饰的氧化锌与硫化镉异质结可适用于光催化析氢领域且具有较高的催化活性和稳定性。

通过非均相催化电解生产和储存氢气的方法以及用于该方法的装置

NºPublicación:  CN121794420A 03/04/2026
Solicitante: 
L\u00B7M\u00B7\u6258\u96F7\u897F\u5229\u4E9A\u00B7\u7F57\u5FB7\u91CC\u683C\u65AF
CN_121794420_PA

Resumen de: WO2024261365A1

The invention relates to a method for producing and storing hydrogen by means of heterogeneous catalytic electrolysis and to a device for the method. The invention specifically concerns the electrolysis of freshwater or seawater (H2O) by means of direct current using electrodes (6, 7) having a structure defined by a porous substrate (8), preferably activated carbon, and a semiconductor formed by a coating layer (9) of oxides, nitrides or hydroxides of transition metals, preferably titanium dioxide, with a valence band energy level substantially below the oxidation potential of H2O and a conduction band energy level above the reduction potential of hydrogen in the standard hydrogen electrode (SHE), allowing dynamic H2 generation and static H2 generation involving simultaneous storage with cumulative electronic capacitance.

Non-precious metal-based alkaline water electrolysis hydrogen generation catalyst and its manufacturing method

NºPublicación:  KR20260045375A 03/04/2026
Solicitante: 
울산과학기술원
KR_20260045375_PA

Resumen de: KR20260045375A

본 발명은 알칼라인 수전해 촉매에 관한 것으로, 보다 상세하게는 비귀금속 기반의 알칼라인 수전해 촉매 및 이의 제조방법에 관한 것이다.

电解槽监测控制系统及方法

NºPublicación:  CN121781223A 03/04/2026
Solicitante: 
三峡科技有限责任公司
CN_121781223_PA

Resumen de: CN121781223A

0001 本公开涉及一种电解槽监测控制系统及方法,其中,电解槽包括多组电解小室,多组电解小室与多个监测控制系统一一相连;监测控制系统包括:参数监测模块、数据处理与控制模块和动作执行模块;其中,参数监测模块包括:电压监测子模块、温度监测子模块、电解液监测子模块和气体监测子模块;参数监测模块,用于按照预设采样频率采集电解小室的多种监测参数;其中,监测参数至少包括:电压、温度、电解液的关键理化参数和电解小室出气口的气体参数;数据处理与控制模块,用于通过状态检测模型根据多种监测参数,确定电解小室的当前运行状态;以及,确定当前运行状态对应的控制指令;动作执行模块,用于根据控制指令对电解小室进行控制。

一种贵金属钌单原子负载型催化剂及其制备方法和应用

NºPublicación:  CN121781189A 03/04/2026
Solicitante: 
厦门大学
CN_121781189_PA

Resumen de: CN121781189A

0001 本发明涉及催化剂领域,具体公开一种贵金属钌单原子负载型催化剂及其制备方法和应用。制备方法包括:S1.泡沫镍的预处理:将泡沫镍NF依次用HCl溶液、水和乙醇混合液清洗,得到前处理泡沫镍;S2.电催化剂Ru‑NiMn/NF‑IH的制备:a.将NiSO<4>·6H<2>O、MnCl<2>·6H<2>O和RuCl<3>·xH<2>O混合溶于水中,形成透明溶液后,加入尿素搅拌均匀,得到混合溶液A;b.将S1步骤得到的前处理泡沫镍平放入混合溶液A中,感应加热,即得。该电催化剂可同时用于选择性电催化氧化HMF制备高价值FDCA和电解水产氢。HMFOR和HER在较低的电位下均具有较高的电流密度和法拉第效率。

一种SOEC电解水系统及控制方法

NºPublicación:  CN121781167A 03/04/2026
Solicitante: 
稀陶能源技术(合肥)有限公司
CN_121781167_PA

Resumen de: CN121781167A

本发明涉及电解水制氢技术领域,具体涉及一种SOEC电解水系统及控制方法,包括:SOEC电堆、水蒸汽输入组件、空气输入组件、氢气输入组件、保护气输入组件和氢气输出组件;其中,水蒸汽输入组件包括:水箱、水泵、水预热器、水蒸发器、水蒸汽流量计、余水回流支路;通入系统中的水既作为在水预热器中冷却阴极尾气的冷却水,又作为水蒸汽来源供给SOEC电堆进行电解反应,无需另外设置独立的冷凝器,降低设备成本。通过在水预热器与水蒸发器之间接入余水回流支路,在水被水蒸发器蒸发前以及进入水蒸汽流量计之前,使超量的冷却水重新回流至水箱中,不仅使得水得以重复利用,而且使阴极尾气冷却所需的冷却水流量和电解所需的水蒸汽流量解耦,便于对冷却水流量和水蒸汽流量进行精准调控。

NiCoP基析氢催化材料及其制备方法

NºPublicación:  CN121781198A 03/04/2026
Solicitante: 
北京科技大学
CN_121781198_PA

Resumen de: CN121781198A

本申请公开了一种NiCoP基析氢催化材料及其制备方法。其中,制备方法包括:将镍网基底置于多元素掺杂的电沉积液中进行脉冲电沉积处理,在镍网基底上形成纳米片阵列,获得催化剂前驱体;将催化剂前驱体置于碱性溶液中进行阳极、阴极循环脉冲处理,在纳米片阵列表面形成多层复合异质结;其中,阳极脉冲使纳米片阵列的表面金属氧化形成氧化物,阴极脉冲部分还原形成的氧化物;对表面形成有多层复合异质结的纳米片阵列,进行退火处理,获得NiCoP基析氢催化材料。该方法制备的材料具备较高的催化活性、抗氧化性以及启停过程中的稳定性,制备简单、成本低。

一种Fe-NiO/CeO2/NF电催化材料及其制备方法和应用

NºPublicación:  CN121781199A 03/04/2026
Solicitante: 
厦门大学
CN_121781199_PA

Resumen de: CN121781199A

一种Fe‑NiO/CeO2/NF电催化材料及其制备方法和应用,属于电化学催化领域,其制备以负载氧化铈的泡沫镍为基底原位生长出NiFe‑MOF,进一步通过电化学活化制得Fe‑NiO/CeO2/NF,具有优异的OER催化性能和稳定性,在1 M KOH溶液中进行OER反应,在电流密度分别为10和100 mA cm‑2时,相应的过电势仅为209和250 mV。在50 ℃和1.5 A cm‑2电流密度的实际工况下Fe‑NiO/CeO2/NF可以稳定运行超过2000小时。本发明工艺简单,生产成本低廉,所制得的电催化材料具有超高OER稳定性,可用于低成本的非贵金属OER电催化材料的制备。

一种中空球状钌掺杂四氧化三钴催化剂材料及其制备方法和应用

NºPublicación:  CN121775867A 03/04/2026
Solicitante: 
浙大宁波理工学院
CN_121775867_PA

Resumen de: CN121775867A

本发明涉及水解制氢和烟气零价汞脱除技术领域,提供了一种中空球状钌掺杂Co3O4催化剂材料及其制备方法和应用。本发明将钌盐、钴盐、碱和溶剂混合进行反应,得到前驱体产物;将所述前驱体产物煅烧,得到所述中空球状钌掺杂Co3O4催化剂材料。本发明通过掺杂微量的Ru能够有效调节Co3O4的活性位点,提高催化剂的催化活性以及对微波的响应性,从而提高NaBH4水解制氢速率和零价汞的脱除效率。实施例结果表明,和原始Co3O4相比,本发明制备的中空球状钌掺杂Co3O4催化剂材料在传统加热和微波加热的条件下对NaBH4水解制氢的速率都有明显提升,对零价汞的吸附和氧化脱除效率也有明显的提升。

一种模块化S0EC电解系统及其快速启停运行方法

NºPublicación:  CN121781217A 03/04/2026
Solicitante: 
苏州华清京昆新能源科技有限公司
CN_121781217_PA

Resumen de: CN121781217A

本发明涉及固体氧化物电解池制氢技术领域,具体公开了一种模块化S0EC电解系统及其快速启停运行方法。该系统由多个可独立控制的电解模块、中央控制器及共享流体传热回路构成。方法的核心在于中央控制器将每个模块动态分配于运行态、热备用态或冷待机态,并通过协同控制传热回路与模块本地温控器,驱动模块在状态间快速切换。系统通过调整处于运行态的模块数量来调节总功率,实现从冷态至运行的快速启动及对波动功率的分钟级响应。单个模块故障可被在线隔离与替换,系统支持降额运行。本发明解决了传统SOEC系统启停缓慢、调节不灵活及可靠性低的问题。

一种高效析氢Cu-MoNi4@NF催化剂制备及其应用

NºPublicación:  CN121781195A 03/04/2026
Solicitante: 
中国科学院大连化学物理研究所
CN_121781195_A

Resumen de: CN121781195A

0001 本发明属于催化剂技术领域,涉及一种高效析氢Cu‑MoNi4@NF催化剂制备及其应用,所述制备方法,包括如下步骤:步骤1:将镍基材料置于钼盐、铜盐和镍盐的混合溶液中反应后干燥,得到NiCuMoO前驱体;步骤2:在非活性气氛下,将NiCuMoO前驱体进行退火处理,得到NiCuMoO催化剂前体;步骤3:在还原性气氛下,将NiCuMoO前驱体进行退火处理,得到Cu‑MoNi<4>@NF催化剂。本发明以镍基材料为导电基底,采用常温浸泡反应,高温退火的方法制备活性催化层,有效提高析氢反应活性并具有优异的稳定性,提高电解水制氢效率,具有替代贵金属催化剂的潜力;且制备方法简单,具有放大制备的潜力。

一种用于电解水制氢的脉冲电流调控方法及系统

NºPublicación:  CN121781219A 03/04/2026
Solicitante: 
广东优博瑞科技有限公司
CN_121781219_PA

Resumen de: CN121781219A

0001 本发明公开了一种用于电解水制氢的脉冲电流调控方法及系统,涉及制氢领域,解决了现有脉冲电流调控方法存在调控不佳的问题,包括步骤S1:对样本制氢批次所对应的电解质浓度进行周期性监测,根据监测结果获取周期浓度平均偏差度,步骤S2:根据周期浓度平均偏差度对样本制氢批次进行浓度变化类型分析,根据分析结果将样本制氢批次划分为溶质正常批次以及浓度异常批次,对溶质正常批次进行制氢效率分析,根据分析结果获取周期设备制氢速率,步骤S3:根据周期设备制氢速率对溶质正常批次制氢设备进行脉冲电流调控,本发明脉冲电流调控方法的针对性和准确性。

双金属磷酸盐析氧电极的制备方法及应用

NºPublicación:  CN121781239A 03/04/2026
Solicitante: 
保时来新材料科技(苏州)有限公司
CN_121781239_A

Resumen de: CN121781239A

0001 本发明公开了一种双金属磷酸盐析氧电极的制备方法及应用。该双金属磷酸盐析氧电极的制备方法包括:将镍基底在碱性溶液中清洗除油并用纯水洗净;将洗净后的镍基底放入酸性溶液浸泡并用纯水洗净,置于纯水内备用;将所述置于纯水内的镍基底作为阴极,两个纯镍材料放置于所述镍基底两侧作为两个阳极,在双金属磷酸盐溶液内对所述镍基底进行电沉积;将所述镍基底电沉积后得到的电极冲洗干净,烘干得到双金属磷酸盐电极。该制备方法通过两种金属的协同电子效应,优化了双金属磷酸盐析氧电极表面的催化层对反应中间体的吸附自由能,从而提升析氧反应的本征活性,同时形成较为稳定的催化层结构,提升双金属磷酸盐析氧电极在析氧过程中的稳定性。

一种碱性电解水制氢系统氧中氢协同调控系统及方法

NºPublicación:  CN121781218A 03/04/2026
Solicitante: 
内蒙古绿氢科技有限公司安徽华赛能源科技股份有限公司
CN_121781218_PA

Resumen de: CN121781218A

0001 本发明涉及氢能源应用与电解水制氢技术领域,公开了一种碱性电解水制氢系统氧中氢协同调控系统及方法,包括相互连通形成回路的碱性电解槽、气液分离器及循环泵,以及设置于回路上的热管理、压力调节、传感监测单元及多物理场耦合控制器。控制器包括数据采集、通量运算、粘度映射补偿及协同指令生成模块,系统基于监测数据计算溶解氢迁移通量指数,在指数超过安全阈值时生成协同调控指令,并基于温度粘度特性计算预期流阻变化量生成前馈补偿信号。通过将调控指令与前馈信号叠加处理,驱动执行机构在抑制氢气跨膜迁移的同时维持跨膜压差稳定,本发明解决了低负荷工况下氧中氢浓度超标及变温导致的压差失稳问题,拓宽了系统运行宽限度。

抗铁离子沉积的阴极、制备方法及设备

NºPublicación:  CN121781182A 03/04/2026
Solicitante: 
保时来新材料科技(苏州)有限公司
CN_121781182_PA

Resumen de: CN121781182A

本发明公开了一种抗铁离子沉积的阴极、制备方法及设备,其中阴极,包括析氢电极基体,以及形成于电极基体表面的复合层,复合层为多孔且疏水的聚四氟乙烯功能层,聚四氟乙烯功能层的厚度为50‑200nm。本发明方案通过从电极结构以及膜层组成两个角度进行优化,实现长效阻止铁离子接近并还原于电极活性表面,从而极大地缓解了因铁污染导致的性能衰减,保障了电解槽的长期运行效率与寿命。

一种PEM电解堆用钛双极板TiOxNy涂层及其制备方法

NºPublicación:  CN121781243A 03/04/2026
Solicitante: 
西部金属材料股份有限公司
CN_121781243_PA

Resumen de: CN121781243A

本发明属于金属表面涂层制备技术领域,具体来说是一种PEM电解堆用钛双极板TiOxNy涂层及其制备方法。本发明PEM电解堆用钛双极板TiOxNy涂层由层叠设置的微弧氧化TiO2致密层涂层和TiOxNy涂层组成,在钛双极板与TiN掺杂涂层之间引入了氧化物中间层,对电解液提供了阻隔效果,延缓了腐蚀速率,提高了PEM电解堆用钛双极板TiOxNy涂层的耐腐蚀性能,进而提高钛双极板的使用性能;另外,微弧氧化TiO2致密层涂层特有的孔隙结构提供了渗氮通道,增大了氮掺杂深度,提高了PEM电解堆用钛双极板TiOxNy涂层的导电性能,最终在钛双极板表面原位合成了高耐蚀、高导电的涂层。

一种SOEC电解水蒸汽系统及其运行方法

NºPublicación:  CN121781166A 03/04/2026
Solicitante: 
稀陶能源技术(合肥)有限公司
CN_121781166_PA

Resumen de: CN121781166A

0001 本发明涉及电解水制氢技术领域,具体涉及一种SOEC电解水蒸汽系统及其运行方法,包括SOEC电堆、水蒸汽输入组件、氢气输入组件、空气输入组件、水蒸汽二级加热器;水蒸汽二级加热器的热侧设置于空气输入组件的下游,SOEC电堆阳极入口的上游,空气输入组件中的热空气经由水蒸汽二级加热器的热侧进入SOEC电堆阳极;水蒸汽二级加热器的冷侧设置于水蒸汽输入组件和氢气输入组件的下游,SOEC电堆阴极入口的上游,水蒸汽和氢气经由水蒸汽二级加热器的冷侧进入SOEC电堆阴极;冷侧的水蒸汽和氢气与热侧的热空气在水蒸汽二级加热器中换热,并且水蒸汽二级加热器设置为顺流式换热器,以降低SOEC电堆阴极入口和SOEC电堆阳极入口的气体温差,便于控制SOEC电堆的阴极进口和阳极进口的温度。

一种Ni-NiO/CeO2异质结纳米催化剂及其制备方法和应用

NºPublicación:  CN121781208A 03/04/2026
Solicitante: 
陕西师范大学
CN_121781208_PA

Resumen de: CN121781208A

本发明公开了一种Ni‑NiO/CeO2异质结纳米催化剂及其制备方法和应用。所述催化剂以镍、铈离子为前驱体,通过一步可控不完全还原法制备,该工艺简易、产率接近100%,适于宏量生产。该催化剂中CeO2有效促进水分子解离,NiO物种精细调控邻近镍活性位点的氢中间体(H*)吸附自由能,协同解决了传统镍基材料H*吸附过强、水解离动力学缓慢的瓶颈问题,在1 M KOH电解液中表现出优异的析氢反应活性,在10 mA cm‑2电流密度下的过电位仅为62 mV(相对于可逆氢电极),性能与商用60% Pt/C催化剂相当;将其压制成整体式电极后,在1 A cm‑2的超高电流密度下可稳定运行300小时无活性衰减。本发明催化剂适用于碱性电解水及阴离子交换膜电解水系统的阴极析氢反应,具有重要的工业化应用前景。

雷尼镍析氢阴极及其制备方法

NºPublicación:  CN121781185A 03/04/2026
Solicitante: 
保时来新材料科技(苏州)有限公司
CN_121781185_PA

Resumen de: CN121781185A

本发明公开了一种雷尼镍析氢阴极及其制备方法,雷尼镍析氢阴极包括基体和设于基体表面的改性雷尼镍层;其中,所述改性雷尼镍层的原料包括雷尼镍合金粉和储氢合金粉,所述储氢合金粉为LaNi5系合金、Ti‑Ni系合金、Zr‑Ni系合金、Mm‑Ni系合金中的至少一种。本发明中的雷尼镍析氢阴极克服了现有技术中传统雷尼镍电极在频繁启停工况下因骨架腐蚀而导致使用寿命短的缺陷,具有寿命长、稳定性高的优势。

阴阳离子掺杂富含氧空位的镍钼基纳米复合材料及其制备与应用

NºPublicación:  CN121781202A 03/04/2026
Solicitante: 
西藏大学
CN_121781202_PA

Resumen de: CN121781202A

0001 本发明公开了阴阳离子掺杂富含氧空位的镍钼基纳米复合材料及其制备与应用,属于电催化材料技术领域。本发明的制备方法包括:通过水热法在泡沫镍上原位生长Cu掺杂的NiMoO<4>纳米棒阵列;通过二次水热反应进行表面硫化;最后在高电流密度下进行电化学重构,形成富含1T‑MoS<2>/Ni(OH)<2>异质结、羟基空位和介孔结构的镍钼基纳米复合材料。该催化剂在1.0M KOH电解液中表现出优异的析氢活性和稳定性,在1000mA cm<‑2>的工业级电流密度下过电位仅为247mV,并可稳定运行1000小时以上,适用于高效、长寿命的电解水制氢系统。

一种碳量子点-氮化碳复合光催化剂及其制备方法和应用

NºPublicación:  CN121775889A 03/04/2026
Solicitante: 
河南省化工研究所有限责任公司河南省科学院河南省科学院质量检验与分析测试研究中心
CN_121775889_PA

Resumen de: CN121775889A

本发明涉及纳米材料与光催化技术领域,具体涉及一种碳量子点‑氮化碳复合光催化剂及其制备方法和应用,所述复合光催化剂由表面富含含氧官能团的碳量子点与表面富含氨基官能团的富氮型氮化碳纳米片通过氢键非共价作用力紧密耦合而成,本发明创造性地将氢键界面工程与先进的富氮型氮化碳基底相结合,构建了高效的光生电子传输和转移通道,显著提升了光生载流子的分离效率和表面反应动力学,从而在光催化产氢应用中表现出显著增强的催化活性和稳定性,所述制备方法工艺简单、原料易得、条件温和,具有良好的工业化应用前景。

그린수소를 제조하기 위한 시스템 및 방법

NºPublicación:  KR20260045721A 03/04/2026
Solicitante: 
파워컨셉엘엘씨디비에이더크라이슬러그룹
KR_20260045721_PA

Resumen de: US2024392450A1

0000 A system and method of making hydrogen from water. A cylindrical reaction vessel is provided with an outer shell, a central shaft, and one or more concentric inner tubes separated by annular spaces. Water is delivered to the annular spaces by a water pump through an inlet defined in the reaction vessel. The water courses along a tortuous flow path. That path begins at an inner annular space around a central shaft. It ends at an outer annular space. The water emerges from the reaction vessel through an outlet associated with a manifold. A high-frequency vibratory stimulus is applied to the reaction vessel and water. Water molecules are dissociated into hydrogen molecules and oxygen atoms. These reaction products are delivered through the manifold along an effluent flow path to a receiving pressure vessel before deployment to a sub-assembly for harnessing clean energy.

NI-BASED CATALYST FOR NH3 REFORMING APPLICATIONS

NºPublicación:  US20260091374A1 02/04/2026
Solicitante: 
BASF SE [DE]
BASF SE
US_20260091374_A1

Resumen de: US20260091374A1

The present invention relates to a catalyst comprising Ni, Ru, and a promoter metal M1, wherein the catalyst displays an Ru:Ni weight ratio in the range of from 0.0001:1 to 0.5:1, wherein the promoter metal M1 is selected from the group consisting of Li, K, Na, Cs, Mg, Ca, Sr, and Ba, including mixtures of two or more thereof, and wherein the catalyst further comprises one or more support materials onto which Ni, Ru, and the promoter metal M1 are respectively supported. Furthermore, the present invention relates to a method for the preparation of a catalyst comprising Ni, Ru, and a promoter metal M1, as well as to a catalyst obtainable according to said method, and to a process for the reforming of ammonia employing the inventive catalyst.

ANODE SLURRY, PREPARATION METHOD THEREFOR, AND USE THEREOF

NºPublicación:  WO2026065648A1 02/04/2026
Solicitante: 
SHANGHAI H RAY S & T CO LTD [CN]
\u4E0A\u6D77\u6C22\u9510\u79D1\u6280\u6709\u9650\u516C\u53F8
WO_2026065648_A1

Resumen de: WO2026065648A1

Disclosed are an anode slurry, a preparation method therefor, and a use thereof. The present invention provides a method for preparing anode slurry C, which comprises the following steps: step 1, mixing an iridium catalyst, a perfluorosulfonic acid resin dispersion, and a solvent to obtain slurry A; step 2, adding a platinum precursor to slurry A to obtain slurry B; and step 3, reacting slurry B at 50-90 °C to prepare anode slurry C. In the present invention, by means of directly adding a water-soluble platinum precursor into an anode oxidation iridium catalyst slurry, the dispersion of platinum and the hydrogen removal capability in oxygen per unit mass of platinum are significantly improved.

ELECTRODE AND ELECTROCHEMICAL CELL

NºPublicación:  US20260094846A1 02/04/2026
Solicitante: 
CERES INTELLECTUAL PROPERTY COMPANY LTD [GB]
CERES INTELLECTUAL PROPERTY COMPANY LIMITED
US_20260094846_A1

Resumen de: US20260094846A1

An electrochemical cell is disclosed having a porous metal support, a gas transport layer on the porous metal support, and an electrode layer on the gas transport layer. The gas transport layer is electrically conductive and has an open pore structure comprising a pore volume fraction of 20% by volume or higher and wherein the electrode layer has a pore volume fraction lower than the pore volume fraction of the gas transport layer. Also disclosed is a stack of such electrochemical cells and a method of producing such an electrochemical cell.

CONTROL OF THE SOLID OXIDE ELECTROLYZER

NºPublicación:  US20260092384A1 02/04/2026
Solicitante: 
BLOOM ENERGY CORP [US]
Bloom Energy Corporation
US_20260092384_A1

Resumen de: US20260092384A1

A modular solid oxide electrolyzer cell (SOEC) system including a stack of electrolyzer cells configured to receive steam in combination with hydrogen, and a steam recycle outlet configured to recycle a portion of the steam.

COMBUSTION DEVICE AND COMBUSTION METHOD

NºPublicación:  WO2026069743A1 02/04/2026
Solicitante: 
CDS INSTITUTE OF MAN STRATEGY INC [JP]
TSUCHIYA MFG CO LTD [JP]
\u682A\u5F0F\u4F1A\u793E\uFF23\uFF24\uFF33\uFF29,
\u682A\u5F0F\u4F1A\u793E\u571F\u8C37\u88FD\u4F5C\u6240
WO_2026069743_A1

Resumen de: WO2026069743A1

To safely and easily burn hydrogen. A combustion device comprises: a hot water generation unit 1 provided with a storage unit 112 for storing water, an arrangement unit 113 for arranging a solid fuel that reacts with the water within the storage unit 112 to discharge hydrogen, and a combustion unit for burning the generated hydrogen; and a control unit for controlling the water temperature of the stored water.

RED TITANIUM DIOXIDE HETEROJUNCTION, AND PREPARATION METHOD THEREFOR AND USE THEREOF

NºPublicación:  WO2026066212A1 02/04/2026
Solicitante: 
SUZHOU TPRI ENER & ENVIRO TECH CO LTD [CN]
\u82CF\u5DDE\u897F\u70ED\u8282\u80FD\u73AF\u4FDD\u6280\u672F\u6709\u9650\u516C\u53F8
WO_2026066212_A1

Resumen de: WO2026066212A1

The present disclosure belongs to the technical field of material synthesis and utilization of renewable clean energy, and provides a red titanium dioxide heterojunction, and a preparation method therefor and the use thereof. The preparation method for a red titanium dioxide heterojunction comprises: forming a first precursor of B-doped titanium dioxide; calcining the first precursor at a high temperature to obtain a second precursor of a B-doped titanium dioxide heterojunction; and mixing any one of (NH4)2TiF6, NH4TiOF3 and (NH4)2TiOF4 with the second precursor, followed by a nitridation treatment in an ammonia gas flow to obtain a red titanium dioxide heterojunction uniformly doped with a rutile phase and an anatase phase. In the present disclosure, titanium dioxide in a rutile phase can be nitrided by means of an ammonium fluotitanate treatment, such that a red titanium dioxide heterojunction uniformly doped with both a rutile phase and an anatase phase is formed, which heterojunction exhibits relatively high water oxidation activity in a photocatalytic water decomposition reaction.

CHARGED LIGAND POST-MODIFIED PHOTOCATALYST, PREPARATION METHOD THEREFOR AND USE THEREOF

NºPublicación:  WO2026066209A1 02/04/2026
Solicitante: 
SUZHOU TPRI ENER & ENVIRO TECH CO LTD [CN]
XIAN THERMAL POWER RES INSTITUTE CO LTD [CN]
\u82CF\u5DDE\u897F\u70ED\u8282\u80FD\u73AF\u4FDD\u6280\u672F\u6709\u9650\u516C\u53F8
\u897F\u5B89\u70ED\u5DE5\u7814\u7A76\u9662\u6709\u9650\u516C\u53F8
WO_2026066209_A1

Resumen de: WO2026066209A1

Provided are a charged ligand post-modified photocatalyst, a preparation method therefor, and a use thereof, relating to the field of photocatalysis. A zirconium salt and 1,3,5-tris(4-carboxyphenyl)benzene are dissolved in N,N-dimethylformamide, and then formic acid is added to obtain Zr-BTB; Zr-BTB and a potassium chloroplatinate solution are added to ethanol to implement a reaction to obtain Zr-BTB@Pt; and Zr-BTB@Pt and a quaternary ammonium salt ligand are added to methanol to implement a reaction to obtain Zr-BTB@Pt-NH4 +. When used in a photocatalytic reaction, the prepared Zr-BTB@Pt-NH4 + can significantly improve the hydrogen production efficiency of a photocatalytic material.

CATALYST FOR AMMONIA DECOMPOSITION, METHOD OF PREPARING THE CATALYST, AND METHOD OF AMMONIA DECOMPOSITION USING THE CATALYST

NºPublicación:  US20260091373A1 02/04/2026
Solicitante: 
SK INNOVATION CO LTD [KR]
SK INNOVATION CO., LTD
US_20260091373_A1

Resumen de: US20260091373A1

In a method of preparing an ammonia decomposition catalyst according to embodiments of the present disclosure, a mixture of a metal oxide including lanthanum and a heterogeneous metal and aluminum oxide is prepared, the mixture was subjected to steam treatment to form a carrier, and a catalytically active metal is supported on the carrier to prepare an ammonia decomposition catalyst. The ammonia decomposition catalyst according to embodiments of the present disclosure is prepared by the above-described preparation method.

OFFSHORE ELECTROLYSIS SYSTEM, AND METHOD FOR OPERATING AN OFFSHORE ELECTROLYSIS SYSTEM

NºPublicación:  AU2024352604A1 02/04/2026
Solicitante: 
SIEMENS ENERGY GLOBAL GMBH & CO KG
SIEMENS ENERGY GLOBAL GMBH & CO. KG
AU_2024352604_PA

Resumen de: AU2024352604A1

The invention relates to an offshore electrolysis system (100) comprising: a wind turbine (1) with a platform (3) and with an electrolysis plant (5) which is arranged on the platform (3) and is connected to the wind turbine (1) in order to supply electrolysis current; and a heat supply device (7) which is coupled to the electrolysis plant (5) and is designed in such a way that heat can be transferred to the electrolysis plant by means of the heat supply device (7) during a standstill mode so as to maintain the temperature above a minimum temperature. The invention also relates to a method for operating a corresponding offshore electrolysis system. During a standstill mode, heat is transferred to the electrolysis plant (5) by means of the heat supply device (7) so as to maintain the temperature above a minimum temperature and prevent freezing of water-carrying components of the electrolysis plant (5).

OFFSHORE ELECTROLYSIS SYSTEM, AND METHOD FOR OPERATING AN OFFSHORE ELECTROLYSIS SYSTEM

NºPublicación:  AU2024349761A1 02/04/2026
Solicitante: 
SIEMENS ENERGY GLOBAL GMBH & CO KG
SIEMENS ENERGY GLOBAL GMBH & CO. KG
AU_2024349761_PA

Resumen de: AU2024349761A1

The invention relates to an offshore electrolysis system (100) comprising: a wind turbine (1) with a platform (3) and with an electrolysis plant (5) which is arranged on the platform (3) and is connected to the wind turbine (1) in order to supply electrolysis current; and a heat supply device (7) which is coupled to the electrolysis plant (5) and has a combustion device (13), wherein a fuel reservoir (15) is connected to the heat supply device (7) such that, during a standstill mode, heat generated by means of the combustion device (13) can be transferred to the electrolysis plant (5) so as to maintain the temperature above a minimum temperature. The invention also relates to a method for operating a corresponding offshore electrolysis system (100), wherein, during a standstill mode, heat is generated by means of the heat supply device (7) and transferred to the electrolysis plant (5) so as to maintain the temperature above a minimum temperature and prevent freezing of water-carrying components of the electrolysis plant (5).

THERMOCHEMICAL GAS SPLITTING REACTOR SYSTEM AND METHOD OF THERMOCHEMICALLY SPLITTING GAS

NºPublicación:  US20260091976A1 02/04/2026
Solicitante: 
UNIV COLORADO REGENTS [US]
The Regents of the University of Colorado, a body corporate
US_20260091976_A1

Resumen de: US20260091976A1

A thermochemical gas splitting reactor system and a method of splitting gas are disclosed. The system includes a reactor including a reaction zone comprising active material, a gas heating zone, and a gas distribution plate assembly interposed between the reaction zone and the gas heating zone. Exemplary systems can include multiple reactors. The method can include providing one or more reactors and performing one or more of an oxidation and/or reduction process using each of the reactors.

Verfahren zum Betreiben einer Wasserstoffproduktionsanlage und Wasserstoffproduktionsanlage

NºPublicación:  DE102024128012A1 02/04/2026
Solicitante: 
QUEST ONE GMBH [DE]
Quest One GmbH
DE_102024128012_PA

Resumen de: DE102024128012A1

Verfahren zum Betreiben einer Wasserstoffproduktionsanlage (10) mit mehreren Elektrolysevorrichtungen (11), die zur Erzeugung von Wasserstoff aus Wasser mit Hilfe von elektrischem Strom eingerichtet sind, wobei die Elektrolysevorrichtungen (11) vorzugsweise mehrere parallel geschaltete Kaskaden (12) aus jeweils in Reihe geschalteten Elektrolysevorrichtungen (11) bilden, wobei zur Wasserstoffproduktion die Elektrolysevorrichtungen (11) über einen Wasserkreislauf (13) mit Wasser versorgt werden, wobei zur Wasserstoffproduktion die Elektrolysevorrichtungen (11) von einer elektrischen Stromquelle oder elektrischen Spannungsquelle mit elektrischer Leistung versorgt werden. Zur Überprüfung, ob an einer Elektrolysevorrichtung (11) eine Wasserstoffleckage vorliegt, werden folgende Schritte einer Sicherheitsroutine ausgeführt werden: Die zu überprüfende Elektrolysevorrichtung (11) wird mit einer definierten elektrischen Eingangsgröße beaufschlagt. An der zu überprüfenden Elektrolysevorrichtung (11) wird eine von der definierten elektrischen Eingangsgröße abhängige, elektrische Ist-Ausgangsgröße erfasst. Die an der zu überprüfenden Elektrolysevorrichtung (11) erfasste Ist-Ausgangsgröße wird mit einer Soll-Ausgangsgröße verglichen. Abhängig von dem Vergleich der Ist-Ausgangsgröße mit der Soll-Ausgangsgröße wird auf eine Wasserstoffleckage oder die Wahrscheinlichkeit einer Wasserstoffleckage an der Elektrolysevorrichtung (11) geschlossen.

HYDROGEN REMOVAL LAYER, PREPARATION METHOD THEREFOR, HYDROGEN REMOVAL PROTON EXCHANGE MEMBRANE, MEMBRANE ELECTRODE, AND WATER ELECTROLYSIS HYDROGEN PRODUCTION APPARATUS

NºPublicación:  WO2026064984A1 02/04/2026
Solicitante: 
ANHUI CONTANGO NEW ENERGY TECH CO LTD [CN]
\u5B89\u5FBD\u67A1\u6C34\u65B0\u80FD\u6E90\u79D1\u6280\u6709\u9650\u516C\u53F8
WO_2026064984_A1

Resumen de: WO2026064984A1

The present application relates to the technical field of water electrolysis for hydrogen production and discloses a hydrogen removal layer, a preparation method therefor, a hydrogen removal proton exchange membrane, a membrane electrode, and a water electrolysis hydrogen production apparatus. The hydrogen removal layer comprises the following components in parts by weight: 10-20 parts of a metal oxide, 10-20 parts of a catalyst, and 2-10 parts of an ionomer. The catalyst comprises at least one of a platinum black catalyst, an iridium black catalyst, and a palladium black catalyst. The hydrogen removal layer described in the present application can effectively reduce the hydrogen content in oxygen on the anode side of a proton exchange membrane.

ACIDIFICATION OF SEAWATER IN AN ELECTROLYTIC - CATION EXCHANGE MODULE (E-CEM) DEVICE

NºPublicación:  WO2026072631A1 02/04/2026
Solicitante: 
EVOQUA WATER TECH LLC [US]
WO_2026072631_A1

Resumen de: WO2026072631A1

An apparatus for generation of at least one of carbon dioxide or hydrogen from saline water is disclosed. The apparatus includes an anodic compartment, an anode on a first side of the anodic compartment, a cathodic compartment, a cathode on a first side of the cathodic compartment, a first cation permeable fluidic separator on a second side of the anodic compartment, a second cation permeable fluidic separator on a second side of the cathodic compartment, a center compartment between the first and second cation permeable fluidic separators, and a mixing chamber including an inlet fluidly connectable to or in fluid communication with the outlet of the anodic compartment and an outlet, the center compartment having one of an outlet fluidly connectable to or in fluid communication with the inlet of the mixing chamber or an inlet fluidly connectable to or in fluid communication with the outlet of the mixing chamber.

ION EXCHANGE MEMBRANE, ELECTROLYTIC CELL, AND METHOD FOR PRODUCING HYDROGEN

NºPublicación:  WO2026071256A1 02/04/2026
Solicitante: 
ASAHI KASEI KK [JP]
\u65ED\u5316\u6210\u682A\u5F0F\u4F1A\u793E
WO_2026071256_A1

Resumen de: WO2026071256A1

This ion exchange membrane comprises: a sulfonic acid-type membrane body containing a polymer having a sulfonic acid group; and a reinforcing material disposed inside the sulfonic acid-type membrane body. The sulfonic acid-type membrane body has a first surface having a surface roughness R1 of 10 μm or more. The sulfonic acid-type membrane body also has a second surface having a surface roughness R2 of 10 μm or more.

ACIDIFICATION OF CATHOLYTE FEED IN AN ELECTROLYTIC - CATION EXCHANGE MODULE (E-CEM) DEVICE

NºPublicación:  WO2026072650A1 02/04/2026
Solicitante: 
EVOQUA WATER TECH LLC [US]
GRIFFIS JOSHUA [US]
LIANG LI SHIANG [US]
KUVAR DHRUTI [US]
WO_2026072650_A1

Resumen de: WO2026072650A1

An apparatus for generation of carbon dioxide and hydrogen a saline water source are disclosed. The apparatus may include an anodic compartment having an inlet and an outlet, an anode disposed on a first side of the anodic compartment, a cathodic compartment having an inlet and an outlet, a cathode disposed on a first side of the cathodic compartment, a first cation permeable fluidic separator disposed on a second side of the anodic compartment, a second cation permeable fluidic separator disposed on a second side of the cathodic compartment, a center compartment defined between the first cation permeable fluidic separator and the second cation permeable fluidic separator, and a source of acidic catholyte that is one of fluidly connectable to or in fluid communication with the inlet of the cathodic compartment. Methods of generating hydrogen, carbon dioxide, and oxygen from seawater using the apparatus are also disclosed.

STABILITY ENHANCEMENT OF ELECTRODE FOR SEAWATER ELECTROLYSIS

NºPublicación:  WO2026072719A1 02/04/2026
Solicitante: 
UNIV OF HOUSTON [US]
WO_2026072719_A1

Resumen de: WO2026072719A1

Methods for stabilizing metal electrodes in saltwater electrolysis include pretreating the saltwater to obtain pretreated saltwater. The pretreated saltwater is mixed with a metal hydroxide to create a basic saltwater solution. The basic saltwater solution has about a 3 molar (M) or greater concentration of metal hydroxide. The basic saltwater solution is electrolysed in an electrolyzer system comprising an anode and a cathode, the anode comprising NiFe layered double hydroxide (LDH) and the cathode comprising NiFe; and producing hydrogen gas by the cathode.

REDUCED WATER CONSUMPTION FOR HYDROCARBON PRODUCTION

NºPublicación:  WO2026072487A1 02/04/2026
Solicitante: 
EXXONMOBIL TECH AND ENGINEERING COMPANY [US]
WO_2026072487_A1

Resumen de: WO2026072487A1

Systems and methods are provided for conversion of renewable power into hydrocarbons, such as hydrocarbon fuels, via a methanol intermediate. In addition, it is desired to capture and reuse carbon dioxide in order to form these hydrocarbons. When the conversion of carbon dioxide is performed using hydrogen generated by electrolysis (preferably from renewable electricity), the management of process water is beneficial for reducing or minimizing the overall water requirements for the process as well as extending the lifetime of the electrolyzers. Systems and methods are also provided for recovery and purification of process water for recycle to the electrolyzers.

Elektrolyseur und Verfahren zur Trennung eines Elektrolysestapels vom Separator

NºPublicación:  DE102024209486A1 02/04/2026
Solicitante: 
SIEMENS ENERGY GLOBAL GMBH & CO KG [DE]
Siemens Energy Global GmbH & Co. KG
DE_102024209486_PA

Resumen de: DE102024209486A1

Die Erfindung betrifft eine Elektrolyseanlage (1) für die Zerlegung von Wasser in Wasserstoff und Sauerstoff umfassend einen Elektrolysestapel (2) mit einer ersten Elektrodenseite (3) und einer zweiten Elektrodenseite (4), einen ersten Separator (5), eine von der ersten Elektrodenseite (3) des Elektrolysestapels (2) abzweigende und in den ersten Separator (5) mündende erste Sammelleitung (6) und eine vom ersten Separator (5) abzweigende und in die erste Elektrodenseite (3) des Elektrolysestapels (2) mündende erste Flüssigkeitszirkulationsleitung (7) mit einem ersten Flüssigkeitszirkulationsventil (8), weiter umfassend einen zweiten Separator (9), eine von der zweiten Elektrodenseite (4) des Elektrolysestapels (2) abzweigende und in den zweiten Separator (9) mündende zweite Sammelleitung (10) und eine vom zweiten Separator (9) abzweigende und in die zweite Elektrodenseite (4) des Elektrolysestapels (2) mündende zweite Flüssigkeitszirkulationsleitung (11) mit einem zweiten Flüssigkeitszirkulationsventil (12), wobei ein erstes Sicherheitsventil (13) in der ersten Sammelleitung (6) angeordnet ist und ein zweites Sicherheitsventil (14) in der zweiten Sammelleitung (10) angeordnet ist. Die Erfindung betrifft ferner ein Verfahren zur Trennung eines Elektrolysestapels () von einem ersten Separator (5) in einer Elektrolyseanlage (1).

Mehrsträngige Elektrolyseanlage und deren Betrieb

NºPublicación:  DE102024209484A1 02/04/2026
Solicitante: 
SIEMENS ENERGY GLOBAL GMBH & CO KG [DE]
Siemens Energy Global GmbH & Co. KG
DE_102024209484_PA

Resumen de: DE102024209484A1

Die Erfindung betrifft eine mehrsträngige Elektrolyseanlage (1) für die Zerlegung von Wasser in Wasserstoff und Sauerstoff, umfassend mehrere parallel geschaltete Elektrolysestränge (2) mit jeweils mehreren in Reihe geschalteten Elektrolysestapeln (3), sowie einen ersten Separator (4), der über eine erste Hauptzufuhrleitung (5) und davon abgehende erste Zweigleitungen (6) mit ersten Eingängen (7) einer jeweils ersten Elektrodenseite (8) der Elektrolysestränge (2) verbunden ist, wobei erste Ausgänge (9) der jeweils ersten Elektrodenseite (8) der Elektrolysestränge (2) über erste Sammelleitungen (10), die in eine erste Hauptabfuhrleitung (12) münden, mit dem ersten Separator (4) verbunden sind, sowie einen zweiten Separator (12), der über eine zweite Hauptzufuhrleitung (13) und davon abgehende zweite Zweigleitungen (14) mit zweiten Eingängen (15) einer jeweils zweiten Elektrodenseite (16) der Elektrolysestränge (2) verbunden ist, wobei zweite Ausgänge (17) der jeweils zweiten Elektrodenseite (16) der Elektrolysestränge (2) über zweite Sammelleitungen (18), die in eine zweite Hauptabfuhrleitung (19) münden, mit dem zweiten Separator (12) verbunden sind, wobei in den ersten und zweiten Hauptzufuhrleitungen (5, 13), den ersten und zweiten Zweigleitungen (6, 14), den ersten und zweiten Sammelleitungen (10, 18) und den ersten und zweiten Hauptabfuhrleitungen (11, 19) Ventile (20) angeordnet sind. Ferner betrifft die Erfindung ein Verfahren zum Betrieb einer mehrstr�

REINFORCED COMPOSITE ELECTROLYTE MEMBRANE FOR WATER ELECTROLYSIS WITH INDEPENDENTLY CONTROLLED CONCENTRATION GRADIENT OF HYDROGEN GAS REDUCTION ADDITIVES AND ANTIOXIDANTS

NºPublicación:  KR20260044534A 02/04/2026
Solicitante: 
에이치디현대오일뱅크주식회사
KR_20260044534_PA

Resumen de: KR20260044534A

본 발명은 수전해 셀(cell)에서 애노드(anode) 쪽 전해질막과 캐소드(cathode)쪽 전해질막에서의 우세한 반응이 다르기 때문에 기능성 첨가제가 가장 효율적으로 작동할 수 있도록, 수소가스 저감 첨가제 및 산화방지제의 농도 구배가 독립적으로 조절된 수전해용 강화복합형 전해질막에 관한 것이다.

Dünne PEM-Wasser-Elektrolyse Zelle und Verfahren

NºPublicación:  DE102024209653A1 02/04/2026
Solicitante: 
SIEMENS ENERGY GLOBAL GMBH & CO KG [DE]
Siemens Energy Global GmbH & Co. KG
DE_102024209653_PA

Resumen de: DE102024209653A1

Die Erfindung betrifft eine Zelle (1) für die PEM-Wasser-Elektrolyse, die zumindest eine Abfolge von einer GDL Anode (GDLA), einer MEA, einer Kathode (GDLK)in einem Rahmen (10) aufweist, wobei die Stirnseiten (26, 28) der Anode (GDLA) und Kathode (GDLK) mit einer Dichtung (25, 27) versehen sind,die unter Druck dicht an den Rahmen (10) anlegen, sowie Bipolarplatten (BPP) auf der Anode (GDLA) und unter der Kathode (GDLK).

CATALYST LAYER-ATTACHED ELECTROLYTE MEMBRANE, METHOD FOR PRODUCING CATALYST LAYER-ATTACHED ELECTROLYTE MEMBRANE, MEMBRANE ELECTRODE ASSEMBLY, AND WATER ELECTROLYSIS DEVICE

NºPublicación:  WO2026070107A1 02/04/2026
Solicitante: 
FUJIFILM CORP [JP]
\u5BCC\u58EB\u30D5\u30A4\u30EB\u30E0\u682A\u5F0F\u4F1A\u793E
WO_2026070107_A1

Resumen de: WO2026070107A1

Provided is a catalyst layer-attached electrolyte membrane comprising an electrolyte membrane, a first catalyst layer, and a second catalyst layer in this order, wherein the first catalyst layer is an inorganic layer including a metal catalyst, the second catalyst layer is an inorganic layer or an organic layer including a metal catalyst, and the metal catalyst included in the first catalyst layer and the metal catalyst included in the second catalyst layer contain the same group element.

Sicherheitssystem und Verfahren zur Detektion von Strukturschäden in Elektrolysestapeln

NºPublicación:  DE102024209483A1 02/04/2026
Solicitante: 
SIEMENS ENERGY GLOBAL GMBH & CO KG [DE]
Siemens Energy Global GmbH & Co. KG
DE_102024209483_PA

Resumen de: DE102024209483A1

Die Erfindung betrifft ein Sicherheitssystem (1) mit einem Detektor (2) für Strukturschäden in einem Elektrolysestapel (3) mit einer Vielzahl von Elektrolysezellen (4), wobei der Detektor (2) als optischer Sensor, Ultraschallsensor, Kontaktband zur mechanischen Detektion, raumakustische Überwachung, Körperschallüberwachung an Endplatten des Elektrolysestapels oder als Sensorik in Blindflanschen, Gasverteilern oder Gassammlern ausgestaltet sein kann. Die Erfindung betrifft ferner eine Elektrolyseanlage mit einem solchen Sicherheitssystem (1) und ein Verfahren zur Detektion von Strukturschäden in einem Elektrolysestapel (3).

GASKET FOR ELECTROLYSIS, ELECTROLYTIC CELL, AND ELECTROLYSIS METHOD

NºPublicación:  WO2026070246A1 02/04/2026
Solicitante: 
ASAHI CHEMICAL IND [JP]
\u65ED\u5316\u6210\u682A\u5F0F\u4F1A\u793E
WO_2026070246_A1

Resumen de: WO2026070246A1

The purpose of the present invention is to provide a gasket that can prevent crevice corrosion while maintaining a sealing property, which is basic performance for a gasket. The gasket for electrolysis according to the present invention is frame-shaped and has a hollow part on an inner periphery thereof, and moreover: at least one protrusion having a peripherally continuous height of 1 mm or greater is provided on one surface thereof; at least one groove having a peripherally continuous depth of 0.1 mm or greater is provided to the other surface thereof; and L1/L2≤3 is satisfied, where L1 is the distance from the inner peripheral end to the protrusion provided most on the inner peripheral side, and L2 is the distance from the inner peripheral end to the groove provided most on the inner peripheral side.

MEMBRANE CATALYST LAYER STRUCTURE FOR WATER ELECTROLYSIS, MEMBRANE ELECTRODE ASSEMBLY FOR WATER ELECTROLYSIS, WATER ELECTROLYSIS CELL, WATER ELECTROLYSIS DEVICE, AND WATER ELECTROLYSIS METHOD

NºPublicación:  WO2026070655A1 02/04/2026
Solicitante: 
TORAY INDUSTRIES [JP]
\u6771\u30EC\u682A\u5F0F\u4F1A\u793E
WO_2026070655_A1

Resumen de: WO2026070655A1

The present invention addresses the problem of providing a membrane catalyst layer structure for water electrolysis, the membrane catalyst layer structure being capable of maintaining good electrolysis performance over a long period of time by improving adhesion between a cathode catalyst layer and a diaphragm that includes a polymer electrolyte membrane. In order to solve the problem, the present invention provides a membrane catalyst layer structure for water electrolysis, the membrane catalyst layer structure comprising at least: a diaphragm that includes a polymer electrolyte; and an anode catalyst layer and a cathode catalyst layer which are disposed so as to face each other with the diaphragm being interposed therebetween. The anode catalyst layer contains elemental iridium, the cathode catalyst layer contains elemental platinum, the cathode catalyst layer additionally contains carbon black and a polymer electrolyte, the ratio (I/C) of the mass (I) of the polymer electrolyte to the mass (C) of the carbon black in the cathode catalyst layer is not less than 0.40 but less than 1.00, and the carbon black contained in the cathode catalyst layer has a volatile content of less than 1.4 mass%.

Photoelektrochemischer Reaktor und Verfahren zur Durchführung einer photoelektrochemischen Reaktion

NºPublicación:  DE102024128389A1 02/04/2026
Solicitante: 
EBERHARD KARLS UNIV TUEBINGEN KOERPERSCHAFT DES OEFFENTLICHEN RECHTS [DE]
FRAUNHOFER GES FORSCHUNG [DE]
Eberhard Karls Universit\u00E4t T\u00FCbingen, K\u00F6rperschaft des \u00F6ffentlichen Rechts,
Fraunhofer-Gesellschaft zur F\u00F6rderung der angewandten Forschung eingetragener Verein
DE_102024128389_PA

Resumen de: DE102024128389A1

Die Erfindung betrifft einen photoelektrochemischer Reaktor, mit zumindest einem Behältnis, welches zumindest teilweise mit einem Elektrolyten befüllt ist und mit zumindest einer Solarzelle zur Umwandlung auf den Reaktor auftreffender elektromagnetischer Eingangsstrahlung in elektrische Leistung, wobei die Solarzelle eine Anodenseite und eine der Anodenseite gegenüberliegende Kathodenseite und eine oder mehrere Seitenflächen aufweist, wobei an der Kathodenseite eine kathodenseitige Katalysatorschicht und an der Anodenseite eine anodenseitige Katalysatorschicht angeordnet ist und wobei die Solarzelle derart angeordnet ist, dass die kathodenseitige Katalysatorschicht und die anodenseitige Katalysatorschicht mit dem Elektrolyten in Kontakt stehen. Wesentlich ist, dass der Reaktor derart ausgebildet ist, dass eine Strahlungseinkopplung der Eingangsstrahlung in die Solarzelle im Wesentlichen durch eine oder mehrere Seitenflächen der Solarzelle, bevorzugt im Wesentlichen durch eine Seitenfläche der Solarzelle, erfolgt.

Gas-Flüssigkeitsseparator für ein Elektrolysesystem, Elektrolysesystem

NºPublicación:  DE102024209677A1 02/04/2026
Solicitante: 
BOSCH GMBH ROBERT [DE]
Robert Bosch Gesellschaft mit beschr\u00E4nkter Haftung
DE_102024209677_PA

Resumen de: DE102024209677A1

Die Erfindung betrifft einen Gas-Flüssigkeitsseparator (1) zum Abscheiden von Gasen aus einem Gas-Flüssigkeitsgemisch für ein Elektrolysesystem, aufweisend einen im Querschnitt kreisrunden Grundkörper (2) mit einem Einlass (3) für das Gas-Flüssigkeitsgemisch sowie mit einem Gasauslass (4) und einem Flüssigkeitsauslass (5). Erfindungsgemäß ist der Einlass (3) für das Gas-Flüssigkeitsgemisch tangential in Bezug auf den Grundkörper (2) angeordnet und der Grundkörper (2) weist eine Temperiereinrichtung (6) auf.

ANODE ELECTRODE FOR ALKALINE WATER ELECTROLYSIS AND METHOD FOR MANUFACTURING SAME

NºPublicación:  WO2026070667A1 02/04/2026
Solicitante: 
PROTERIAL LTD [JP]
UNIV TOHOKU [JP]
\u682A\u5F0F\u4F1A\u793E\u30D7\u30ED\u30C6\u30EA\u30A2\u30EB
\u56FD\u7ACB\u5927\u5B66\u6CD5\u4EBA\u6771\u5317\u5927\u5B66
WO_2026070667_A1

Resumen de: WO2026070667A1

Provided are: an anode electrode for alkaline water electrolysis, which can be manufactured at a lower cost and in a simpler process than ever before and with which oxygen evolution overpotential at the anode electrode can be reduced; and a method for manufacturing the same. In the method for manufacturing the anode electrode for alkaline water electrolysis, the anode electrode is manufactured by forming a catalyst layer on an Fe-Ni-based alloy substrate that contains 15-85 mass% of Ni and has a thickness of 1.0 mm or less. A catalyst layer 2 is formed by a catalyst layer formation step in which the Fe-Ni-based alloy substrate is immersed in an aqueous alkaline solution and a voltage is applied thereto. The catalyst layer 2 has an oxide layer or a hydroxide layer containing 10% or more of Ni, and has a thickness of greater than 0 nm but not greater than 400 nm.

BIMETALLIC IRON-VANADIUM OXIDE ELECTROCATALYST FOR OXYGEN EVOLUTION REACTION

NºPublicación:  US20260092381A1 02/04/2026
Solicitante: 
UNIV KING FAHD PET & MINERALS [SA]
KING FAHD UNIVERSITY OF PETROLEUM AND MINERALS
US_20260092381_A1

Resumen de: US20260092381A1

An electrocatalyst including a first layer, including a porous nickel foam, and a second layer, including an iron-vanadium oxide (FeVOx). The iron-vanadium oxide includes an iron oxide and a vanadium oxide. The iron-vanadium oxide contains 10 to 30 atomic percent (at. %) iron and 15 to 30 at. % vanadium based on the total number of atoms in the iron-vanadium oxide. The second layer includes iron-vanadium oxide particles having the longest dimension of 0.5 to 5 micrometers (μm). The electrocatalyst of the present disclosure may be used in oxygen evolution reactions.

SLUDGE FORMATION DETECTION AND PREVENTION WITHIN A WATER ELECTROLYSIS INSTALLATION AND RELATED PROCESS

NºPublicación:  US20260092378A1 02/04/2026
Solicitante: 
TOTALENERGIES ONETECH [FR]
TotalEnergies OneTech
US_20260092378_A1

Resumen de: US20260092378A1

Water electrolysis installation, comprising of an electrochemical stack device comprising at least a stack having at least two electrodes immersed in an electrolyte; a balance of plant defining an inner fluid handling volume of the balance of plant to convey an incoming fluid to the electrochemical stack device and to recover an outcoming fluid from the electrochemical stack device; at least one sensor comprising at least one optical fiber probe having a sensing region, the sensing region measuring at least an information representative of sludge formation in the vicinity of the sensor; characterized in that the sensing region of the optical fiber probe is located inside the inner fluid handling volume of the balance of plant outside of the electrochemical stack device.

Electrolyser for hydrogen production

NºPublicación:  IL326552A 01/04/2026
Solicitante: 
IND DE NORA S P A [IT]
IL_326552_A

Resumen de: WO2025045641A1

The present invention refers to an electrolyser (1) for the production of hydrogen from an alkaline electrolyte. The electrolyser (1) comprises a first header (2) and a second header (3) between which a plurality of elementary cells (4) and a plurality of bipolar plates (5) are stacked. Each bipolar plate (5) separates two adjacent elementary cells. The electrolyser (1) further comprises a plurality of clamping elements (20) that mechanically connect said headers (2, 3). Each of the elementary cells (4) comprises a frame (6) defining a chamber (6A), having an anodic section and a cathodic section, in which an anodic electrode (7) and a cathodic electrode (8) are at least in part housed. Each of the elementary cells (4) further comprise a separator element (10) that separates the anodic section from the cathodic section. According to the invention, each of the frames (6) comprises first through holes (61) and each of the bipolar plates (5) comprises second through holes (51), wherein each of said first through holes (61) of one frame (6) is mutually aligned with a corresponding first through holes (61) of each of the another frames (6) and with one of said second through holes (51) of each bipolar plate (5), wherein each one of said clamping means (20) extends through said through holes (51, 61) mutually aligned.

SYSTEMS AND METHODS FOR PRODUCING RENEWABLE HYDROGEN

NºPublicación:  EP4716767A1 01/04/2026
Solicitante: 
KOLOMA INC [US]
Koloma, Inc
AU_2024303520_PA

Resumen de: AU2024303520A1

Methods for producing renewable hydrogen and systems related to the same are provided.

POLYMERIZABLE COMPOSITION, ION EXCHANGE RESIN, ION EXCHANGE MEMBRANE, MEMBRANE ELECTRODE ASSEMBLY, AND HYDROGEN PRODUCTION DEVICE

NºPublicación:  EP4717716A1 01/04/2026
Solicitante: 
TOKUYAMA CORP [JP]
TOKUYAMA CORPORATION
EP_4717716_PA

Resumen de: EP4717716A1

Provided are: a polymerizable composition containing a quaternary ammonium salt represented by formula (I), a polymerizable monomer, a linear or branched C1-4 alkylene glycol, and at least one hydroxyl group-containing compound selected from the group consisting of a C4-15 primary alcohol, a C4-15 secondary alcohol, and a C5-15 diol which has a hydroxy group bonded to a secondary carbon atom; an ion exchange resin; an ion exchange membrane; a membrane electrode assembly; and a hydrogen production device.

METHOD AND SYSTEM FOR PRODUCING HYDROGEN FROM A HEAT SOURCE, AND PLANT COMPRISING SUCH A SYSTEM

NºPublicación:  EP4716769A1 01/04/2026
Solicitante: 
GENVIA [FR]
SERVICES PETROLIERS SCHLUMBERGER SPS [FR]
SCHLUMBERGER TECHNOLOGY BV [NL]
Genvia,
Services Petroliers Schlumberger (SPS),
Schlumberger Technology B.V
WO_2024240599_PA

Resumen de: WO2024240599A1

The invention relates to a method for producing hydrogen by steam electrolysis, using the heat from a hot effluent (102) discharged by an industrial plant, the method comprising the following steps: - heat exchange, in a heat exchanger (106), between the hot effluent (102) and a flow of water (104) in order to produce a first flow of steam (108), - cogeneration of electricity (118) and a second flow of steam (116) by a cogeneration unit (110) supplied with the first flow of steam (108), and - electrolysis of at least part of the second flow of steam (116) in an electrolysis unit (120) powered by the electricity (118), in order to produce a hydrogen flow and an oxygen-rich flow. The invention further relates to a system (100) implementing such a method and to a plant implementing such a system.

MICROFLUIDIC THIN FILM ELECTROLYSER

NºPublicación:  EP4717795A1 01/04/2026
Solicitante: 
TNO [NL]
Nederlandse Organisatie voor toegepast- natuurwetenschappelijk onderzoek TNO
EP_4717795_PA

Resumen de: EP4717795A1

The present invention relates to an electrolyser architecture and a method for performing electrolysis. The electrolyser comprises a proton exchange membrane (PEM) and a plurality of electrodes arranged on a surface of the PEM. A microfluidic fluid channel structure is aligned with the electrodes, forming multiple channels parallel to the surface of the PEM. These channels are designed to feed water to the electrodes and are configured to collect gases produced during electrolysis above the electrodes.

SYSTEM AND METHOD TO CONTROL HYDROGEN-TO-OXYGEN RATIO IN AN ANODE SIDE AT TURNDOWN IN ELECTROLYZERS

NºPublicación:  EP4717797A2 01/04/2026
Solicitante: 
NEW HYDROGEN IP LLC [US]
New Hydrogen IP, LLC
EP_4717797_PA

Resumen de: EP4717797A2

An electrolysis system includes an electrolyzer stack having an anode side that provides an anode-side gas having a hydrogen-to-oxygen (HTO) ratio, an oxygen separator tank fluidically coupled the anode side, and an anode-side dilution system that is changeable between a closed-monitor state and an open-dilution state.

METHOD OF CLEANING IN-SITU A DIAPHRAGM AND/OR MEMBRANE IN AN ALKALINE ELECTROLYSIS SYSTEM

NºPublicación:  EP4717798A2 01/04/2026
Solicitante: 
SERVICES PETROLIERS SCHLUMBERGER [FR]
SCHLUMBERGER TECHNOLOGY BV [NL]
Services P\u00E9troliers Schlumberger,
Schlumberger Technology B.V
EP_4717798_PA

Resumen de: EP4717798A2

Provided herein are methods for cleaning a diaphragm and/or membrane in an electrolysis system. For example, provided herein is a method of chemically cleaning a diaphragm and/or membrane comprising immersing the diaphragm and/or membrane in an acidic medium, immersing the diaphragm and/or membrane in a weak alkaline medium, and rinsing the diaphragm and/or membrane with deionized water. Also provided herein is a method of electrochemically cleaning a diaphragm and/or membrane comprising reversing the direction of current applied across the diaphragm and/or membrane, applying a cathodic current to the electrolyte solution, applying an anodic current to the electrolyte solution, rinsing the diaphragm and/or membrane with deionized water, and removing deposits from the electrolyte solution. Also provided herein is a method of mechanically cleaning a diaphragm and/or membrane comprising applying a voltage across the diaphragm and/or membrane that is higher than the normal operating voltage, and mechanically agitating the electrolyte solution.

WATER ELECTROLYSIS CELL USING IRON PRECIPITATE AND METHOD OF MANUFACTURING ELECTRODE FOR WATER ELECTROLYSIS CELL

NºPublicación:  KR20260043662A 01/04/2026
Solicitante: 
한국과학기술원
KR_20260043662_PA

Resumen de: US20260103813A1

0000 A water electrolysis includes an anode structure, an electrolyte, a cathode structure, and an anion exchange membrane. The anode structure includes an electrode layer including a nickel and having a porosity, and a first catalyst layer including a NiFeOHand covering a first surface of the electrode layer and a second surface of the electrode layer opposite to the first surface. The electrolyte is provided to the anode structure and includes an alkaline solution and an iron precipitate dispersed in the alkaline solution. The cathode structure includes a carbonaceous gas diffusion layer and a second catalyst layer on a surface of the gas diffusion layer facing the anode structure. The anion exchange membrane is between the anode structure and the cathode structure.

METHOD FOR CONTROLLING AT LEAST ONE PHOTOVOLTAIC CONVERSION DEVICE ELECTRICALLY CONNECTED TO AN ELECTROLYSER

NºPublicación:  EP4716765A1 01/04/2026
Solicitante: 
VINCI CONSTRUCTION GRANDS PROJETS [FR]
Vinci Construction Grands Projets
WO_2024240830_PA

Resumen de: WO2024240830A1

The present invention relates to a method for controlling a hydrogen production installation (100), the method comprising the following successive steps: - determining a first magnitude of a nominal operating electric current (In) of at least one electrolyser (50); - measuring a second magnitude of an electric current (Imes flowing through a connection (22) between the electrolyser (50) or at least one of the electrolysers (50) and at least one photovoltaic conversion device (10); and - orienting the device (10) or at least one of the devices (10) such that the second magnitude (Imes) is less than or equal to the first magnitude (In).

用于产生氢气的多相反应器

NºPublicación:  CN121773232A 31/03/2026
Solicitante: 
清洁氢能有限公司
CN_121773232_A

Resumen de: AU2024308720A1

The disclosure provides a method of producing hydrogen. The method comprises conducting a thermochemical reaction by contacting an active reagent and a basic aqueous solution, to thereby cause water from the basic aqueous solution to react with the active reagent and to produce hydrogen and a basic aqueous solution comprising an oxidised product. The method further comprises disposing the basic aqueous solution comprising the oxidised product in an electrochemical cell comprising an anode and a cathode, such that at least a portion of the cathode contacts the solution; and conducting an electrochemical reaction by applying a voltage across the anode and the cathode to produce hydrogen, oxygen and the active reagent. The active reagent comprises a metal or metal ion in a first oxidation state and the oxidised product comprises the metal or metal ion in a second oxidation state which is higher than the first oxidation state.

PdIr/PdO催化剂及其制备方法

NºPublicación:  CN121760001A 31/03/2026
Solicitante: 
陕西氢能研究院有限公司
CN_121760001_PA

Resumen de: CN121760001A

本发明涉及电解水制氢技术领域,且公开了一种PdIr/PdO催化剂及其制备方法,所述催化剂组成包括:PdO及PdIr合金,以PdO为载体、PdIr合金金属活性组分负载于所述PdO载体,所述PdIr合金在PdO上的负载量为30wt%~60wt%,所述PdIr合金Pd与Ir的原子摩尔比为:1:1~0.5。所述催化剂制备方法包括以下步骤:S1、分别称取所需计量比的铱源、钯源及熔融盐,研磨混合;S2、将研磨后的混合物,在二氧化碳气氛下煅烧,得含杂固体粉末;S3、将得到的含杂固体粉末分散在硫酸溶液中搅拌酸洗,离心分离,真空干燥后收集纯化固体粉末,得到所述PdIr/PdO催化剂。本发明技术方案实现了提高催化剂稳定性、降低了贵金属Ir的载量以及削弱催化剂制备过程中颗粒间团聚驱动力的目的。

复合析氢电极及其制备方法

NºPublicación:  CN121760008A 31/03/2026
Solicitante: 
保时来新材料科技(苏州)有限公司
CN_121760008_PA

Resumen de: CN121760008A

本发明公开了一种复合析氢电极及其制备方法,复合析氢电极包括镍基底,所述镍基底上设置有镍硫合金层,所述镍硫合金层上负载有铜元素。制备方法为:将镍基底置于含有镍源和硫源的电镀液中进行电化学沉积,于镍基底上形成镍硫合金层;将形成有镍硫合金层的镍基底进行活化;将活化后的镍基底置于镀铜液中进行电镀,得到复合析氢电极。本发明通过在镍基底上沉积镍硫合金,并在镍硫合金表面沉积纳米铜,通过引入铜元素提升镍硫电极的析氢性能,在降低过电位的同时增强了稳定性。

一种全天候自适应的光-电-水-氢一体化漂浮装置

NºPublicación:  CN121757949A 31/03/2026
Solicitante: 
烟台大学
CN_121757949_PA

Resumen de: CN121757949A

本发明公开一种全天候自适应的光‑电‑水‑氢一体化漂浮装置,属于海水资源利用与氢能制备技术领域,包括基座,基座的顶部设有电解制氢机构,电解制氢机构包括与基座固接的电解槽,电解槽内设有电解部,电解槽连通有储氢环,电解槽的顶部连通有收集机构,收集机构包括与电解槽连通的集水槽,集水槽的顶部连通有收集部,收集部的顶部设有气腔和水凝胶夹层,气腔和水凝胶夹层之间设有间隙。本发明能够实现装置自主光伏供电,全天候水凝胶高效吸水蒸发,气腔内气体迅速流通,气腔表面快速冷凝液化,回收液化淡水供应电解槽电解制氢。本发明能够同时完成“海水水蒸气集水”与“光伏电解制氢”,显著降低了设备成本与占地面积。

一种钼酸根诱导高价镍的镍-钼泡沫复合析氧电催化材料及其制备方法

NºPublicación:  CN121760010A 31/03/2026
Solicitante: 
西华大学
CN_121760010_PA

Resumen de: CN121760010A

0001 本发明涉及电催化析氧技术领域,针对现有的析氧电催化材料存在的综合性能不足或性能稳定性较差的问题,具体公开了一种钼酸根诱导高价镍的镍‑钼泡沫复合析氧电催化材料及其制备方法,包括如下步骤:S1取镍‑钼合金泡沫,置于NaCl水溶液中浸泡,取出;S2再将镍‑钼合金泡沫与K<3>Fe(CN)<6>水溶液混合,加热,进行水热反应;S3最后将镍‑钼合金泡沫置于空气或氧气气氛下,加热升温至350‑450℃,保温处理2h,得到镍‑钼泡沫复合析氧电催化材料。采用钼酸根阴离子作为可持续诱导源,与NiO/Fe<3>O<4>异质界面耦合,并在镍‑钼泡沫骨架上实现一体化构筑,在兼顾低过电位、高稳定性、高活性、强结合力和长期耐久性的同时,具备工艺简洁和易于规模化放大等优势。

膜电极组件及制备方法、应用

NºPublicación:  CN121759990A 31/03/2026
Solicitante: 
西安隆基氢能科技有限公司
CN_121759990_PA

Resumen de: CN121759990A

本申请提供了一种膜电极组件及制备方法、应用,属于电解池技术领域。该膜电极组件,包括:隔膜、电子传导层和催化层;电子传导层位于隔膜的表面上,电子传导层具有含多个贯通孔道的多孔结构,且与隔膜之间具有直接接触的接触界面;催化层位于隔膜和/或电子传导层的除接触界面外的至少部分表面上。

一种可柔性调节最低运行负荷的碱性电解槽及其调节方法

NºPublicación:  CN121759976A 31/03/2026
Solicitante: 
中石化氢能机械(武汉)有限公司中石化石油机械股份有限公司
CN_121759976_PA

Resumen de: CN121759976A

0001 本发明公开了一种可柔性调节最低运行负荷的碱性电解槽及其调节方法,碱性电解槽包括电解槽紧固装置、阳极侧单元、第一双极板单元、中间集流双极板单元、第二双极板单元和阴极侧单元,阳极侧单元、中间集流双极板单元和阴极侧单元分别与整流器的正极铜排、第一负极铜排和第二负极铜排连接;第一双极板单元包括N1个第一双极板组件,第二双极板单元包括N2个第二双极板组件,N1:N2的数量比为(0.5~1):1;任一双极板组件的两侧设置有密封垫片;所述整流器被配置为:当整流器的输出负荷未达到电解槽设定最低运行负荷的(N1/(N1+N2))%时,整流器控制第一负极供电,第二负极不供电;反之,则控制第二负极供电,第一负极不供电。本发明对绿电的适应性好。

一种碱性电解水制氢氧装置

NºPublicación:  CN121759973A 31/03/2026
Solicitante: 
陕西清能动力科技有限公司
CN_121759973_PA

Resumen de: CN121759973A

本发明涉及电解水制氢氧技术领域,具体涉及一种碱性电解水制氢氧装置;包括电解槽、氧气气液分离器、氢气气液分离器;氧气气液分离器的气体排出口与储氧装置相连;氢气气液分离器的气体排出口与储氢装置相连;氧气气液分离器与氢气气液分离器的液体排出口之间设有闪蒸罐,闪蒸罐的顶部设有泄压阀,闪蒸罐的底部设有溶解氢氧气传感器,以及与溶解氢氧气传感器、泄压阀相连的PLC控制器,PLC控制器依据溶解氢氧气传感器采集的数据判断闪蒸罐内溶解氢氧气是否达到阈值,并控制泄压阀开启;闪蒸罐的出液口设有缓冲罐,缓冲罐与电解槽的进液口相连通。本发明可以使得碱性溶液中溶解氢气、溶解氧气的浓度保持在安全阈值以下,有助于维持系统安全工作。

一种基于改进多目标优化搜索算法的多对一碱性电解制氢系统分离器容量配置方法与装置

NºPublicación:  CN121768495A 31/03/2026
Solicitante: 
国网宁夏电力有限公司电力科学研究院四川大学
CN_121768495_PA

Resumen de: CN121768495A

本发明提供一种基于改进多目标优化搜索算法的多对一碱性电解制氢系统分离器容量设计方法与装置,属于制氢系统容量配置技术领域。包括:建立N‑in‑1碱性电解制氢系统的热‑质耦合动态模型,包括氢气中氧杂质HTO积累动态模型和热惯性模型;定义多维度性能指标,包括启动时间、HTO波动指数、温度一致性、低负荷运行时间;以分离器容量为决策变量,以最小化启动时间与HTO波动指数、最大化低负荷运行时间为优化目标,构建多目标优化模型;利用改进的非支配排序遗传算法NSGA‑II求解多目标优化模型,获得分离器容量的Pareto最优解集,得出分离器容量配置结果。

一种抗烧结氨分解制氢催化剂的制备方法及应用

NºPublicación:  CN121755212A 31/03/2026
Solicitante: 
浙江工业大学
CN_121755212_PA

Resumen de: CN121755212A

0001 本发明属于催化剂技术领域,具体涉及一种抗烧结氨分解制氢催化剂的制备方法及应用。制备方法包括如下步骤:在液体介质中分散金属氧化物粉末并持续搅拌,得到悬浊液;向所述悬浊液中滴加活性金属前驱体溶液,滴加过程中维持体系pH为3~6;调节体系pH为9~11,体系中产生沉淀;分离所述沉淀并进行分段热处理,得到催化剂。本发明通过酸处理载体表面使其羟基化,再将金属前驱体溶液与沉淀剂并流滴加进羟基化载体的悬浊液中,通过精确控制多段pH的条件特异性地诱导不饱和金属氢氧化物在载体表面发生异相成核与外延生长,最后进行分段热处理,将沉积前驱体转化为金属氧化物,从而构建具有稳定“载体‑O‑M”配位界面的抗烧结催化剂。

一种基于泡沫镍原位001晶面衍生的C,N-FeNbO4/NF微米棒及其衍生方法与应用

NºPublicación:  CN121760002A 31/03/2026
Solicitante: 
扬州大学
CN_121760002_PA

Resumen de: CN121760002A

0001 本发明公开了一种基于泡沫镍原位001晶面衍生的C,N‑FeNbO<4>/NF微米棒及其衍生方法与应用,其步骤为:在水热反应中,通过尿素水解释放OH<‑>取代草酸铌中的草酸根形成Nb‑OH单体。同时,Fe<3+>水解成Fe(OH)<3>胶体。在水热条件下Nb‑OH与Fe(OH)<3>液相成核形成FeNbO<4>前体,并原位生长在泡沫镍(NF)上。在此,通过F<‑>的强配位作用精确调控FeNbO<4>的001晶面形成棒结构。在高温(900 ℃)碳化下,FeNbO<4>进一步结晶成耐酸耐碱的单斜晶型,兼具C,N共掺杂(C,N‑FeNbO<4>)复合NF的三维微米棒(C,N‑FeNbO<4>/NF)。本发明所述方法缓解了FeNbO<4>的团聚现象;微米棒结构暴露出更多的催化活性位点,从而增大催化活性。此外,在C,N共掺杂协同高导电性的NF使得催化剂展现出高导电性。基于以上调控,C,N‑FeNbO<4>/NF在析氧反应中展现出良好的电化学性能。

一种电解氨制氢系统以及制氢方法

NºPublicación:  CN121759978A 31/03/2026
Solicitante: 
中国科学院上海应用物理研究所
CN_121759978_PA

Resumen de: CN121759978A

0001 本发明涉及一种电解氨制氢系统,阳极腔室与阴极腔室通过电解质隔膜连通,共同构成封闭电解槽体系;阳极的底部浸没于阳极腔室的阳极电解液中以发生氨氧化反应生成氮气,阳极电解液为碱性溶液与氨水的混合碱性溶液,阴极的底部浸没于阴极腔室的阴极电解液中以发生析氢反应生成氢气,阴极电解液为碱性溶液与氨水的混合碱性溶液,阳极、阴极分别与外部电源的正极、负极电连接,电解质隔膜为多孔隔膜,用于物理隔离阳极产生的氮气与阴极产生的氢气,并允许阴极生成的氢氧根离子向阳极迁移,实现阴阳极电荷平衡。本发明还涉及基于上述的电解氨制氢系统的制氢方法。本发明实现低能耗、低成本、高稳定性的绿氢制备,为推动绿氢产业规模化、商业化发展提供关键技术支撑。

一种低成本碳酸盐/Ni棒状复合电解水制氢电极的制备方法

NºPublicación:  CN121759743A 31/03/2026
Solicitante: 
哈尔滨绿锐新材料科技有限公司
CN_121759743_PA

Resumen de: CN121759743A

0001 一种低成本碳酸盐/Ni棒状复合电解水制氢电极的制备方法,本发明是要解决现有改善镍电极方法的工艺复杂,稀土氧化物或者过渡金属氧化物作为第二相材料的成本高等问题。制备方法:一、将氧化镍粉体和碳酸盐粉体混合研磨,得到混合粉末,对混合粉末进行压制成型,得到原料块体;二、在空气氛围下,在800‑1100℃的温度下对原料块体进行高温烧结;三、在惰性气体下将烧结产物升温到400‑700℃,通入氢气,在氢气氛围下还原处理。本发明制备的复合电极具有优异的电解水性能,棒状结构的BaCO<3>/Ni复合体系能赋予电极高效的催化活性,且BaCO<3>的强吸水特性使电极具备良好的亲水性,有效提升了电解水反应动力学特性。

一种镍钼共掺杂珊瑚状碱式碳酸钴的制备方法

NºPublicación:  CN121757926A 31/03/2026
Solicitante: 
山东理工大学
CN_121757926_PA

Resumen de: CN121757926A

0001 本发明提供了一种镍钼共掺杂珊瑚状碱式碳酸钴的制备方法,属于电催化材料的制备方法技术领域。本发明中首先合成的NiMoO<4>纳米棒阵列具有模板的作用,在后续合成过程中,溶液中尿素受热水解生成氨水和碳酸根离子,致使碱式碳酸钴纳米片逐渐生长于NiMoO<4>纳米棒上,与此同时,氨水逐渐溶解NiMoO<4>纳米棒,镍钼两种元素便逐渐掺杂进碱式碳酸钴纳米片中,最终生成镍钼共掺杂珊瑚状碱式碳酸钴。该纳米材料可以作为高效的电解水催化剂,有望应用到实际工业电解水领域中,并且,该纳米材料还可应用于污染物尿素的降解,在工农业污水治理领域中具有较好的应用前景。

CATALYST FOR ELECTROLYSIS OF WATER AND ELECTROLYSIS DEVICE USING THE SAME

NºPublicación:  KR20260043540A 31/03/2026
Solicitante: 
한국에너지공과대학교주식회사닐사이언스
KR_20260043540_PA

Resumen de: EP1000000A1

The invention relates to an apparatus (1) for manufacturing green bricks from clay for the brick manufacturing industry, comprising a circulating conveyor (3) carrying mould containers combined to mould container parts (4), a reservoir (5) for clay arranged above the mould containers, means for carrying clay out of the reservoir (5) into the mould containers, means (9) for pressing and trimming clay in the mould containers, means (11) for supplying and placing take-off plates for the green bricks (13) and means for discharging green bricks released from the mould containers, characterized in that the apparatus further comprises means (22) for moving the mould container parts (4) filled with green bricks such that a protruding edge is formed on at least one side of the green bricks.

一种基于液位和温度的多模态控制的PEM电解槽系统及方法

NºPublicación:  CN121759983A 31/03/2026
Solicitante: 
玉柴芯蓝(江苏)氢能源科技有限公司
CN_121759983_PA

Resumen de: CN121759983A

本发明涉及PEM电解槽系统技术领域,具体为一种基于液位和温度的多模态控制的PEM电解槽系统及方法,包括水箱、电解槽单元、换热回收单元及控制单元,换热回收单元包含氢侧和氧侧的气体中冷器与气水分离器。方法通过液位传感器判断水箱处于极低液位、正常液位或多水状态,并相应触发三种控制模式。核心在于,在正常液位模式下,控制单元根据水箱目标温度Tt、进水温度T0以及来自换热回收单元的多路回水温度与流量,通过热平衡方程实时计算所需的系统进水流量M0,并动态调节PTC加热器功率,从而实现液位管理与温度控制的深度协同。本发明能回收利用电解反应余热以降低系统整体能耗,并有效抑制补水过程中的水温波动,保障电解槽稳定高效运行。

一种电解水制氢装置

NºPublicación:  CN121759979A 31/03/2026
Solicitante: 
浙江明深科技有限公司
CN_121759979_PA

Resumen de: CN121759979A

0001 本发明涉及电解制氢技术领域,具体涉及一种电解水制氢装置,包括电解箱,还包括电解组件,包括设置在电解箱中的第一电极板和第二电极板,第一电极板和第二电极板之间设有隔膜;辅助清理组件,包括滑动安装在电解箱中的两个清理架,且清理架在电解箱中上下往复滑动,清理架上开设有通孔;电解箱底部设有回收组件,清理架下移时将附着物集中至回收组件处。通过在电解箱中滑动设置了清理架,并且在清理架上转动设置了滤网,根据清理架滑动方向的不同,将电解箱中产生的结晶集中到底部,并通过回收组件周期性排出电解箱外部,同时清理架的往复滑动动力来源于电解本身产生的气流,利用低成本完成内部自清洁,同时提高电解制氢效率。

一种复合隔膜及其制备方法、碱性电解槽

NºPublicación:  CN121760012A 31/03/2026
Solicitante: 
远景氢能源科技(江苏)有限公司远景能源有限公司
CN_121760012_A

Resumen de: CN121760012A

本申请实施例涉及电解技术领域,提供一种复合隔膜及其制备方法、碱性电解槽,本申请实施例中的复合隔膜包括聚合物增强层,聚合物增强层包括纤维结构,纤维结构中包括聚合物和亲水性填料;聚合物增强层的至少一表面设置有亲水性涂层,且亲水性涂层部分嵌入至聚合物增强层中。本申请实施例的复合隔膜至少可以同时改善复合隔膜的机械性能和面电阻。

一种析氢催化剂的制备方法

NºPublicación:  CN121760005A 31/03/2026
Solicitante: 
河北师范大学
CN_121760005_PA

Resumen de: CN121760005A

0001 本发明公开了一种析氢催化剂的制备方法。包括以下步骤:按照质量比为1:(1~3)分别称取LiFePO<4>和C<6>H<12>O<6>·H<2>O,将它们混合,研磨5~20 min得到一种混合物,将混合物放入马弗炉中在750 ℃~950 ℃下煅烧0.5~2.5 h,即得到一种含Li<3>Fe<2>(PO<4>)<3>和Fe<2>O<3>的析氢催化剂。利用CHI660B电化学工作站对所制备的催化剂进行析氢性能测试,结果表明,该催化剂具有优良的析氢性能。本发明制备工艺简单,成本低廉,适合规模化商业生产。

一种PEM电解槽整体式垫板组件及其PEM电解槽

NºPublicación:  CN121759987A 31/03/2026
Solicitante: 
常州兴燃科技有限公司
CN_121759987_PA

Resumen de: CN121759987A

0001 本发明涉及电解水制氢技术领域,具体提供一种PEM电解槽整体式垫板组件及其PEM电解槽。该整体式垫板组件包括呈台阶状结构的整体式垫板,其厚度减薄区开设有凹槽并嵌设缓冲拉伸条,周边设有多个定位件,用于对膜电极组件(MEA)进行周向限位;其通过单块材料正反面分别加工阳极流道与阴极流道,一体化整合阴阳极板功能,摒弃传统双极板分立结构。基于该组件的PEM电解槽,集成阴阳极流道于同一垫板,省去独立极板间密封胶条,增强密封性,避免氢氧泄漏;减少密封胶条及独立极板等部件,降低材料与装配成本;同时简化装配流程,装配时间缩短20%以上,提升电解槽安装效率,为规模化生产提供技术支撑。

一种镍铁钴基自支撑析氧电极及其制备和应用

NºPublicación:  CN121760000A 31/03/2026
Solicitante: 
上海氢鸾科技有限公司上海交通大学
CN_121760000_PA

Resumen de: CN121760000A

本发明公开了一种镍铁钴基自支撑析氧电极及其制备和应用。将清洗过的基底镍毡浸泡在金属盐溶液中,取出后进行真空干燥,然后在氢气气氛中还原即可制得自支撑电极。所形成的催化剂颗粒呈现出镍铁钴合金态,并且生长在镍纤维丝致密的孔隙中,这种独特的自支撑结构有助于传质过程的进行,减小电荷转移电阻,以及提高电极的稳定性。该电极用于阴离子交换膜电解槽时,在2.0 V槽压下,电流密度高达2.3 A cm‑2。耐久性性测试期间,电极在1 A cm‑2电流密度下保持了超过1400小时的稳定性。该制备过程无需使用粘结剂,降低了生产成本,出色的催化性能和耐久性使其有望能够在实际的电解水制氢过程中加以应用。

一种基于PEM电解水制氢集装箱热管理系统及方法

NºPublicación:  CN121759989A 31/03/2026
Solicitante: 
华东理工大学
CN_121759989_PA

Resumen de: CN121759989A

本发明涉及PEM电解水制氢的技术领域,提供一种基于PEM电解水制氢集装箱热管理系统及方法,包括热源采集模块、供暖循环模块的分配和智能控制模块,通过热源采集模块热量采集,供暖循环模块的分配和智能控制模块的精准控制,彻底解决了集装箱式PEM电解水制氢系统在寒冷地区启动困难、效率低下、设备寿命缩短的问题;以PEM电解槽在制氢过程中产生的废热作为集装箱供暖的主要热源,“以废为宝”实现了能源的梯级利用,省去了独立的供暖设备,简化了系统结构,减少额外能耗大幅降低了系统的运营成本。

一种CdS-AB-Co复合型光催化剂制备方法及用于CO2还原

NºPublicación:  CN121755271A 31/03/2026
Solicitante: 
武汉科技大学
CN_121755271_A

Resumen de: CN121755271A

0001 本发明属于光催化剂的制备领域,具体涉及一种通过3‑氨基丙基三乙氧基硅烷(APTS)连接金属联吡啶的硫化镉纳米棒(CdS‑AB‑Co)的复合型光催化剂及其制备方法和应用。该复合型催化剂以硫化镉纳米棒(CdS)为材料基底,通过加入APTS在硫化镉表面修饰提供连接链,与金属联吡啶配合物之间形成稳定的亚胺键,来调控表面电子结构且引入新的活性中心,提高了CdS‑AB‑Co复合型光催化剂的光催化性能。该催化剂用于光催化促进CO<2>还原反应生成CO,具有高催化活性。

一种光伏发电制氢系统的多对一与一对一制氢机集群最优配置选型方法及装置

NºPublicación:  CN121765920A 31/03/2026
Solicitante: 
国网宁夏电力有限公司电力科学研究院四川大学
CN_121765920_A

Resumen de: CN121765920A

本发明提供一种光伏发电制氢系统的多对一与一对一制氢机集群最优配置选型方法及装置,属于制氢系统配置优化技术领域。包括:建立光伏发电制氢系统的一对一集群调度模型;基于多对一制氢机集群调度耦合特性,将所述一对一集群调度模型拓展为多对一集群调度模型;以光伏制氢收益最大化为目标建立优化模型,对比不同类型制氢机集群调度的运行差异,进行制氢机配置选型,确定出制氢机的辅机与电解槽配置方案。本发明分别建立一对一与多对一的制氢机运行模型,进一步在同样的光伏条件下量化二者在光伏消纳能力上的差异,进一步给出制氢机最优配置选型。

一种基于海上风电制氢的电解槽轮值控制方法

NºPublicación:  CN121760014A 31/03/2026
Solicitante: 
中国电建集团华东勘测设计研究院有限公司
CN_121760014_PA

Resumen de: CN121760014A

本发明提供了一种基于海上风电制氢的电解槽轮换控制方法,电解槽阵列中的各电解槽均被不同编号,其特征在于,将电解槽的运行状态划分为:额定功率运行、波动功率运行、停机;所述方法根据电解槽的特性来确定轮换周期Tmin,本发明能够通过轮值控制来解决应用于海上风电制氢的电解槽受新能源发电波动性而影响寿命的问题。

电解槽模块和水电解制氢设备

NºPublicación:  CN121760016A 31/03/2026
Solicitante: 
上海清能合睿兹新能源科技有限公司
CN_121760016_PA

Resumen de: CN121760016A

0001 本公开提供一种电解槽模块和水电解制氢设备,模块包括:电解槽、循环泵、氧气/氢气先导瓶;第一阀门的进口为第一过程接口;第一阀门的出口与氧气先导瓶的进口连通;第二阀门的进口与电解槽的氧气出口和第三阀门的出口连通,第三阀门的进口与氧气先导瓶的出口连通;第二阀门的出口为第二过程接口;第五阀门的进口为第三过程接口;第五阀门的出口与循环泵的进口连通,循环泵的出口与电解槽的进口连通;第六阀门的进口为第四过程接口;第六阀门的出口与氢气先导瓶的进口连通;第七阀门的进口分别与电解槽的氢气出口和第八阀门的出口连通,第八阀门的进口与氢气先导瓶的出口连通;第七阀门的出口为第五过程接口。本公开实现独立启停,提升安全性。

接合型光催化剂

NºPublicación:  CN121772977A 31/03/2026
Solicitante: 
花王株式会社
CN_121772977_A

Resumen de: WO2025047802A1

Provided is a junction photocatalyst exhibiting higher catalytic activity and greater freedom in molecular design than conventional junction photocatalysts. The junction photocatalyst has a solid mediator between an oxygen generating photocatalyst and a hydrogen generating photocatalyst including an organic semiconductor, wherein the hydrogen generating photocatalyst and the solid mediator are bonded together, and the oxygen generating photocatalyst and the solid mediator are bonded together.

METHOD FOR MANUFACTURING A CATALYST ELECTRODE FOR HYDROGEN EVOLUTION REACTIONHER CATALYST ELECTRODE FOR HER MANUFACTURED THEREBY AND ELECTROLYTIC DEVICE FOR PRODUCING HYDROGEN THROUGH ELECTROCHEMICAL WATER SPLITTING

NºPublicación:  KR20260043353A 31/03/2026
Solicitante: 
국립부경대학교산학협력단

Resumen de: KR20260043353A

본 발명은 수소발생반응(HER) 촉매 전극 제조방법, 이에 의해 제조된 수소발생반응(HER) 촉매 전극 및 수전해를 통해 수소를 발생시키기 위한 전기분해 장치에 관한 것이다. 스테인리스 스틸 전극을 양극산화하여 니켈을 전해질 용액으로 용출시키는 니켈용출 단계; 및 상기 전해질 용액에서 상기 양극산화된 스테인리스 스틸 전극에 전압을 인가하여 상기 양극산화를 통해 용출된 니켈 이온을 상기 양극산화된 스테인리스 스틸 전극에 전착하는 니켈재전착 단계를 포함하는, 수소발생반응(HER) 촉매 전극 제조방법을 제공한다.

一种全智能生产氢氧气的系统设备

NºPublicación:  CN121759967A 31/03/2026
Solicitante: 
河南北方龙源电力发展有限公司
CN_121759967_PA

Resumen de: CN121759967A

本发明涉及清洁能源制备技术领域,且公开了一种全智能生产氢氧气的系统设备,包括控制管理系统、电解反应装置、分离提纯装置、物料储存装置、循环与冷却装置和结构支撑组件,控制管理系统与电解反应装置、分离提纯装置、物料储存装置、循环与冷却装置均电连接,用于实现全流程智能调控,结构支撑组件用于实现各装置的定位安装与整套设备的结构稳固。本发明所涉全智能氢氧气生产系统设备以电为动力、纯水加自主产权电解液为原料,电解产生的氢氧气作为高能燃气,可实现节能80%以上;采用即用即产模式,无需存储气源,从根源上消除燃气存储的安全隐患;燃烧后仅还原为水,吹灰运行过程碳排放为零且无有害气体产生,实现清洁环保。

适用于电解槽的极板、电解单元及电解槽

NºPublicación:  CN121759991A 31/03/2026
Solicitante: 
同方威视技术股份有限公司清华大学
CN_121759991_PA

Resumen de: CN121759991A

本公开提供了一种适用于电解槽的极板、电解单元及电解槽,其中极板包括:板体包括凹槽、进液孔和出气孔,凹槽与电解槽的隔膜形成容纳电解液的腔室,进液孔允许电解液进入腔室,出气孔允许电解液电解后形成的气体从腔室排出;多个嵌槽从板体的表面向下凹陷,并将进液孔或出气孔与凹槽连通;多个压片分别与多个嵌槽的形状匹配且分别密封结合在多个嵌槽中,每个压片包括:第一表面形成有多个第一沟槽,多个第一沟槽和一个嵌槽配合形成多个通孔,每个通孔用于连通凹槽与进液孔或出气孔;与第一表面相反设置的第二表面形成有多条第一子水线,板体上形成有多条第二子水线,多条第一子水线分别与多条第二子水线连接构成环绕凹槽的多条第一水线。

一种铁酸镍催化材料及其晶面可调控的制备方法和应用

NºPublicación:  CN121759994A 31/03/2026
Solicitante: 
核工业西南物理研究院
CN_121759994_PA

Resumen de: CN121759994A

本发明公开了一种铁酸镍催化材料及其晶面可调控的制备方法和应用,属于电催化技术领域。该制备方法包括:将导电基材固定在磁控溅射镀膜机腔体中,确保基材和靶面平行,设置靶基距为2~20cm;对磁控溅射镀膜机腔体预抽真空,通入惰性气体后,进行辉光清洗;以铁酸镍为靶材,采用物理气相沉积在导电基材表面原位沉积铁酸镍催化层,得到铁酸镍催化材料。该方法采用磁控溅射技术,通过改变靶基距,成功实现了对铁酸镍晶面结构的有效调控,晶体结构的细微变化即可显著影响材料的电子结构和表面吸附/脱附能垒,从而同步突破铁酸镍作为OER催化剂面临的“活性低、稳定性差、动力学缓慢”三大瓶颈,为AEM电解槽的商业化应用提供了关键的材料与技术支撑。

一种动态自适应电解海水电极材料及其制备方法

NºPublicación:  CN121759992A 31/03/2026
Solicitante: 
有研工程技术研究院有限公司
CN_121759992_PA

Resumen de: CN121759992A

0001 本发明提供了一种动态自适应电解海水电极材料及其制备方法,该电极材料为包括镍基基底和复合于基地表层Ni‑Fe(Ce)‑LDH动态自适应催化层、以及覆盖于催化层的LaMnO₃多孔的解毒层”,其中,所述催化剂层通过热压复合与所述基底紧密结合,且所述解毒层贯穿于整个催化层结构中。所述制备方法包括基底预处理、水热合成、热压复合、电化学沉积及活化处理,工艺简单可控。本发明的电极无需海水预处理,兼具优异的催化活性、抗Cl⁻腐蚀性能和波动工况适应性,可实现直接海水电解的稳定运行,适用于太阳能、风能等可再生能源制氢系统。

一种高活性大尺寸电解水析氢电极及其制备方法与应用

NºPublicación:  CN121759997A 31/03/2026
Solicitante: 
合肥理工学院
CN_121759997_PA

Resumen de: CN121759997A

0001 本发明公开了一种高活性大尺寸电解水析氢电极,涉及清洁能源材料技术领域,该电极包括泡沫镍基底以及通过脉冲激光烧蚀在所述泡沫镍基底的骨架表面原位生成的镍氧化物微纳结构层;本发明的高活性大尺寸电解水析氢电极中,通过脉冲激光的烧蚀,在泡沫镍基底的骨架表面原位生成镍氧化物微纳结构层,使得该镍氧化物微纳结构层与泡沫镍基底牢固连接,可提升电子传导效率和结构稳定性,进而提升电化学活性的稳定性;同时,该镍氧化物微纳结构层在碱性电解液中表现出高析氢催化活性,过电位低,电化学活性高,且长期稳定性卓越。

一种实现有序气泡调控的PEM电解槽及电解工艺

NºPublicación:  CN121759980A 31/03/2026
Solicitante: 
中国科学院过程工程研究所
CN_121759980_PA

Resumen de: CN121759980A

0001 本发明提供一种实现有序气泡调控的PEM电解槽及电解工艺,所述PEM电解槽包括质子交换膜,以及由所述质子交换膜依次对称设置的催化层、含挡流板直通孔多孔传输层、电极板和端板;其中,所述含挡流板直通孔多孔传输层含有三层结构:第一层均匀设有长方形凹槽,所述凹槽的短边外围为挡流板,所述凹槽的长边外围为肋条;第二层均匀设有直通孔;第三层均匀设有长方形凹槽,所述凹槽的短边外围为挡流板,所述凹槽的长边外围为肋条。该电解槽可实现有气泡序化流动,使气泡脱除频率高达50Hz,电解槽催化层的温度在毫秒内快速降温,彻底解决气泡堆积和局部过热问题。电解槽能够在1~10A/cm<2>的高电流密度操作条件下稳定运行,总能耗降低8.91%~30.92%。

一种水电解制氢膜电极及质子交换膜电解槽

NºPublicación:  CN121759982A 31/03/2026
Solicitante: 
江苏擎动新能源科技有限公司
CN_121759982_PA

Resumen de: CN121759982A

本申请涉及一种水电解制氢膜电极及质子交换膜电解槽,属于水电解制氢技术领域。该水电解制氢膜电极包括质子交换膜以及依次层叠设置于质子交换膜一侧表面的消氢层、阳极催化层和阳极扩散层;其中,阳极扩散层朝向阳极催化层一侧表面的表面粗糙度Ra、阳极催化层的厚度H1以及消氢层的厚度H2满足以下条件:0.25H1≤Ra≤0.75H1;0.3H1+0.25H2≥Ra。通过协同控制阳极扩散层的表面粗糙度Ra、阳极催化层的厚度H1和消氢层的厚度H2,可有效优化界面接触,提高催化活性、降低传质阻力,同时提高膜电极的耐久性。

ポリアリーレンスルフィド繊維

NºPublicación:  JP2026054606A 30/03/2026
Solicitante: 
東レ株式会社
JP_2026054606_A

Resumen de: JP2026054606A

【課題】優れた耐熱性、耐薬品性を維持しながら、優れた親水性を有するポリアリーレンスルフィド繊維を得ることができる。【解決手段】ポリフェニレンスルフィドと、ポリフェニレンエーテル樹脂、ポリカーボネート樹脂、ポリエーテルサルホン樹脂、ポリフェニレンサルホン樹脂、ポリエーテルイミド樹脂、ポリサルホン樹脂から選ばれる少なくとも1種の熱可塑性樹脂を原料とし、前記熱可塑性樹脂の少なくとも一部が表面に露出することを特徴とする繊維。【選択図】なし

암모니아 크래킹을 위한 반응기, 시스템 및 공정

NºPublicación:  KR20260041680A 27/03/2026
Solicitante: 
존슨매티데이비테크놀로지스리미티드
CN_121219225_PA

Resumen de: CN121219225A

An ammonia cleavage reactor, the ammonia cleavage reactor comprising: one or more reaction tubes, the reaction tubes containing an ammonia cleavage catalyst; one or more fuel combustion elements for combusting fuel in a fuel combustion zone surrounding the one or more reaction tubes to provide thermal energy to support ammonia cracking in the one or more reaction tubes; and one or more electrically powered heating elements for providing thermal energy to support the ammonia cracking in the one or more reaction tubes wherein the one or more fuel combustion elements and the one or more electrically powered heating elements are disposed in the same reactor to support the ammonia cracking in the same reaction tube, and together form an electrically assisted fuel combustion ammonia cracking reactor.

原位催化剂合成、沉积和利用

NºPublicación:  CN121753156A 27/03/2026
Solicitante: 
阿维姆有限责任公司
CN_121753156_PA

Resumen de: US2025011953A1

Disclosed herein is an electrolyte comprising H+ or OH− and precursors used to make a hydrogen evolution electrocatalyst, an oxygen evolution electrocatalyst, a bifunctional hydrogen/oxygen evolution electrocatalyst, or any combination thereof for use in in situ catalyst synthesis, deposition and/or utilization.

电化学设备

NºPublicación:  CN121752762A 27/03/2026
Solicitante: 
罗伯特·博世有限公司
CN_121752762_PA

Resumen de: WO2024261031A1

The invention relates to an electrochemical system (1), in particular an electrolysis system, comprising at least two modules (2), in particular electrolysis modules, each comprising at least one stack (19) which is connected to a main supply line (4) via a supply line (3) for supplying a medium, in particular water, wherein a respective at least one valve (5, 6, 7) is arranged in the supply lines (3) for switching a bypass (8) a) for bypassing the respective module (2) and/or the at least one stack (19) of the module (2) and/or b) for limiting, in particular throttling, the through-flow in the direction of the respective module (2) or the at least one stack (19).

Hydrogen production system

NºPublicación:  KR20260041196A 27/03/2026
Solicitante: 
한국원자력연구원

Resumen de: KR20260041196A

수소생산 시스템이 개시된다. 본 발명의 일 측면에 따른 수소생산 시스템은, 헬륨이 유입되고 상기 헬륨을 전기저항식 가열을 통해 제 1 온도까지 가열시키는 예열기 및 상기 예열기와 연결되고 상기 예열기를 통해 가열된 상기 헬륨을 전기저항식 가열을 통해 상기 제 1 온도보다 높은 제 2 온도까지 가열시키는 주가열기를 포함하는 헬륨 가열부, 물이 유입되고, 유입된 상기 물을 가열하여 증기를 발생시키는 증기 발생기, 상기 증기 발생기로부터 발생된 증기와 상기 헬륨 가열부로부터 가열된 상기 헬륨이 유입되고, 가열된 상기 헬륨을 이용하여 상기 증기를 과열시키는 과열증기 발생기, 공기와 상기 과열증기 발생기로부터 발생된 과열증기가 유입되고, 상기 과열증기를 수소와 산소로 분리하는 고체산화물 수전해 전지(SOEC) 스택 및 수소와 상기 고체산화물 수전해 전지(SOEC) 스택으로부터 발생된 산소가 유입되고, 상기 수소 및 상기 산소가 반응하여 전류가 발생되는 고체산화물 연료 전지(SOFC) 스택을 포함하고, 상기 증기 발생기는 상기 과열증기 발생기에서 유출되는 상기 헬륨이 유입되고, 유출된 상기 헬륨에 의해 상기 물이 가열된다.

一种原位转化的FeCoNi MOF纳米片催化剂及其制备方法和应用

NºPublicación:  CN121737753A 27/03/2026
Solicitante: 
山东建筑大学
CN_121737753_PA

Resumen de: CN121737753A

0001 本发明公开了一种原位转化的FeCoNi MOF纳米片催化剂及其制备方法和应用,属于电催化材料技术领域。本发明提供的制备方法包括如下步骤:将钴盐、亚铁盐、尿素和氟化铵溶于第一溶剂中,搅拌得到前驱体溶液;将泡沫镍浸入所述前驱体溶液中,进行水热反应,得到负载有铁钴碱式碳酸盐的泡沫镍;将对苯二甲酸溶于第二溶剂中,得到配体溶液;将所述负载有铁钴碱式碳酸盐的泡沫镍浸入所述配体溶液中,进行溶剂热反应,即得。本发明制备方法工艺条件温和、步骤简洁且重现性好,无需后续高温煅烧,所得催化剂可直接作为电极使用,且在强碱性环境中表现出优异的催化稳定性与结构耐久性。

基于太阳光热及光电催化集成水解制氢装置

NºPublicación:  CN121737734A 27/03/2026
Solicitante: 
黄淮学院
CN_121737734_PA

Resumen de: CN121737734A

本发明公开了基于太阳光热及光电催化集成水解制氢装置,包括一个浮力平台,所述浮力平台上设有用于水解的水解组件,所述水解组件包括一个发电基座,所述发电基座通过定位板与浮力平台连接,所述发电基座上端设有水解外筒,所述水解外筒上端设有用于产生氢气和氧气的产气模块,产气模块包括设置在水解外筒上端的正极接线座,所述正极接线座内侧设有负极接线座,所述正极接线座下端设有阳极环板,所述负极接线座下端设有阴极环板,本发明针对现有需要进行设计,可以为水解位置不断提供水源,同时对水源进行初步过滤和二次过滤,减少杂质在水解面的析出,保证了零件的寿命,将氢气和氧气隔离开,保证了气流的纯净度。

用于制备钌基催化剂的前驱体、钌基催化剂及其制备方法与应用

NºPublicación:  CN121736142A 27/03/2026
Solicitante: 
湖南大学
CN_121736142_PA

Resumen de: CN121736142A

0001 本发明属于电解水材料技术领域,公开了一种用于制备催化剂的前驱体的制备方法及其应用,以及催化剂的制备方法与应用。所述前驱体为环糊精分子中羟基上的氢原子被R基团取代,所述R基团中的多酚结构与金属钌形成配位结构,所述环糊精分子中R基团的个数为1~7个。本发明提供用于制备钌基催化剂的前驱体、钌基催化剂及其制备方法与应用,通过对前驱体中Ru的配位环境进行调控,制备得到的前驱体经过热解后得到析氢催化剂具有较高的HER活性,且性能稳定。

一种具有非晶镍钨合金界面桥的析氢电催化剂的制备方法和应用

NºPublicación:  CN121737754A 27/03/2026
Solicitante: 
河北工业大学
CN_121737754_PA

Resumen de: CN121737754A

0001 本发明为一种具有非晶镍钨合金界面桥的析氢电催化剂的制备方法和应用。该方法包括以下步骤:将W系杂多酸放置于管式炉下游,固体气氛源放于管式炉上游,然后向管式炉内通入混合气体,升温到500‑800℃热解还原1‑5 h,得到具有非晶镍钨合金界面桥的析氢电催化剂;W系杂多酸为钨酸镍NiWO<4>或6‑钨镍酸四铵(NH<4>)<4>NiW<6>O<24>H<6>);固体气氛源为尿素、三聚氰胺、氯化铵或双氰胺。本发明制备简单,催化剂组分可调,析氢反应活性高,服役稳定性好。

一种Mo/t-Se光催化复合材料的制备方法与应用

NºPublicación:  CN121732193A 27/03/2026
Solicitante: 
阜阳师范大学
CN_121732193_PA

Resumen de: CN121732193A

本发明涉及新能源纳米材料技术领域,且公开了一种Mo/t‑Se光催化复合材料的制备方法与应用,所述Mo/t‑Se光催化复合材料的制备方法,包括以下步骤:将聚乙烯吡咯烷酮K30、(NH4)6Mo7O24·4H2O加入去离子水与乙二醇的混合溶液中,得到溶液A;把SeO2溶解在HNO3水溶液中,加入抗坏血酸,调节pH,得到溶液B;将溶液A与溶液B混合,得到反应混合液;将反应混合液在机械搅拌下进行溶剂热反应,反应所得产物经洗涤后真空干燥,得到Mo/t‑Se光催化复合材料;本发明制备的Mo/t‑Se光催化复合材料结晶度好、形貌规则、纯度高、分散性好、尺寸均匀,具有优异的光催化性能。

一种提升NiFe基催化剂活性和稳定的普适性方法及其应用

NºPublicación:  CN121737755A 27/03/2026
Solicitante: 
合肥综合性国家科学中心能源研究院(安徽省能源实验室)
CN_121737755_PA

Resumen de: CN121737755A

0001 本发明提供了一种提升NiFe基催化剂活性和稳定的普适性方法及其应用,涉及清洁能源与新材料技术领域,包括步骤1、配置一定浓度的NiFe基催化剂分散液作为溶液A;配置一定浓度的有机膦酸缓蚀剂稀释溶液作为溶液B;步骤2、将溶液A与溶液B均匀混合,加入一定量的粘结剂,经高速剪切和/或高压均质分散,得到均匀稳定的最终浆料。本发明使用有机膦酸缓蚀剂对NiFe基催化剂进行修饰,使其在NiFe基催化剂表面形成强有效的螯合保护层,从而便于提升NiFe基催化剂的催化活性和稳定性,该方法工艺简便,与现有电极制造工艺兼容,能在保持催化剂高析氧活性的同时,大幅提升其长期运行的耐久性,适用于高性能、长寿命的AEM电解水制氢系统以及OER测试。

一种用于氨分解制氢的催化剂及其制备方法和应用

NºPublicación:  CN121732156A 27/03/2026
Solicitante: 
中国石油化工股份有限公司中石化石油化工科学研究院有限公司
CN_121732156_PA

Resumen de: CN121732156A

0001 本公开涉及一种用于氨分解制氢的催化剂及其制备方法和应用,该催化剂包括多面体氧化铈载体和活性金属组分,所述活性金属组分含有钌元素;以所述催化剂的干基重量为基准,所述钌元素的含量为0.1‑5重量%,钌元素的分散度为29‑86%。本公开的催化剂中钌的分散度较高,其具有良好的催化活性和稳定性。

一种质子交换膜电解水制氢装置

NºPublicación:  CN121737739A 27/03/2026
Solicitante: 
广东电网有限责任公司广州供电局
CN_121737739_PA

Resumen de: CN121737739A

本发明涉及电解水制氢技术领域,具体公开了一种质子交换膜电解水制氢装置,包括:电解槽,用于电解超纯水生成氢气;压缩前换热器,对电解槽生成的氢气进行初次降温,所述压缩前换热器依次连接有压缩机、气液分离器和精密过滤器;压缩后换热器,对压缩后的氢气进行再次降温,并连接有储氢罐;用于所述电解槽电解的原料水依次通过所述压缩后换热器和所述压缩前换热器与氢气进行换热,以解决传统的电解槽制氢设备存在压缩机运行负荷大、能效低以及系统热能浪费严重的问题。

一种二氧化钛/钛酸铋薄膜复合材料的制备方法及其光电催化析氢的应用

NºPublicación:  CN121737767A 27/03/2026
Solicitante: 
天津理工大学
CN_121737767_PA

Resumen de: CN121737767A

0001 本发明提供了一种二氧化钛/钛酸铋薄膜复合材料的制备方法及其光电催化析氢的应用,首先通过阳极氧化法在Ti基底上生长TiO<2>纳米管,然后利用连续离子层吸附与固相法相结合的方式在TiO<2>表面原位生长Bi<4>Ti<3>O<12>,得到TiO<2>/Bi<4>Ti<3>O<12>复合薄膜。该光阳极在中性电解液中表现出高效的光电催化水分解产氢性能,且在10 h 光电流响应测试中保持良好的稳定性。本发明通过SILAR与固相法的协同作用,有效构建了II型异质结结构。该结构显著促进了光生电子‑空穴对的分离与传输,提升了光阳极的光电化学性能与稳定性,同时该方法具有工艺简单、绿色合成、成本低等特点,所制备的光阳极在光电催化水分解、环境污染物降解等领域具有广阔的应用前景。

具有短程有序的钕元素掺杂氧化铱催化剂、氧化铱基催化剂及其制备方法与析氧应用

NºPublicación:  CN121737764A 27/03/2026
Solicitante: 
中国科学院山西煤炭化学研究所
CN_121737764_PA

Resumen de: CN121737764A

本发明属于电催化技术领域,具体涉及具有短程有序的钕元素掺杂氧化铱催化剂、氧化铱基催化剂及其制备方法与析氧应用。本发明先将铱源金属盐与强碱进行反应,然后与钕源金属盐进行碱辅助共沉淀反应,形成铱‑钕共配位的水合氢氧化物,再依次经烘干、热处理、酸处理,得到具有短程有序的钕元素掺杂氧化铱催化剂。本发明直接产生由边共享IrO6连通性主导的无定形氧化铱基体,同时,大的离子半径和明显的亲氧性低价Nd3+阳离子在无定形氧化铱基体的短程框架内,以协同激活OPM氧化物路径机制,OPM氧化物路径机制克服了现有LOM晶格氧机制存在的技术缺陷。

一种基于云观测数据的AI超短期预测光伏发电实现持续电解水制氢的系统

NºPublicación:  CN121749116A 27/03/2026
Solicitante: 
昆明理工大学
CN_121749116_PA

Resumen de: CN121749116A

0001 本发明涉及可再生能源制氢技术领域,具体涉及一种基于云观测数据的AI超短期预测光伏发电实现持续电解水制氢的系统,包括AI预测光伏出力系统、动态电网补偿系统、电解水系统和智能控制系统。通过卫星云图和地基云图数据预测未来2‑6小时光伏发电功率,利用动态电网补偿在功率不足时从电网获取补偿电力,在功率过剩时将多余电力反馈至电网,确保电解水系统获得持续稳定的电力供应。本发明解决了光伏发电间歇性导致的制氢过程不稳定的技术问题,实现了电解水制氢系统的持续高效运行,提高了光伏能源利用效率和氢能生产效率,为绿色氢能规模化生产提供了可靠的技术方案。

一种微波辅助催化剂低温分解水制氢的装置及方法

NºPublicación:  CN121732085A 27/03/2026
Solicitante: 
大连海事大学
CN_121732085_PA

Resumen de: CN121732085A

本发明公开了一种微波辅助催化剂低温分解水制氢的装置及方法,装置包括提供可调微波功率的微波源、加热催化剂分解水的微波分解水反应器、用于置换空气与降温的氮或氩气源、供水蒸气的发生器、处理氢气的气体系统及温度监测系统。反应器与催化剂协同,提升反应速率与制氢效率,实现低功率运行,功率不超过40W/g,仅为传统方法的6.7%;还原温度低至400℃,是传统方法的26.7%;循环周期短,平均单次为300s,仅为传统方法的50%。微波内加热助力低温制氢,降低反应能耗,减少对高温设备的依赖,降低运行成本;可调参数可定向控制氢氧生成,按需调整产物;装置部件协同性强、运行稳定,适配不同微波反应腔,灵活满足制氢需求。

钛基电解水制氢电极的制备方法及钛基电解水制氢电极

NºPublicación:  CN121737798A 27/03/2026
Solicitante: 
西安赛福斯材料防护有限责任公司
CN_121737798_PA

Resumen de: CN121737798A

本申请实施例提供了钛基电解水制氢电极的制备方法及钛基电解水制氢电极,涉及电解水制氢技术领域,方法包括:将钛电极基体作为阳极放入钝化溶液中进行通电处理,以基于阳极钝化反应在钛电极基体的表面形成钝化膜;在钛电极基体表面形成的钝化膜的外层制备催化活性层,以获得钛基电解水制氢电极。通过应用本申请实施例,能够提升钛基电解水制氢电极的抗氢脆性能及耐用性,延长钛基电解水制氢电极的工作寿命。

一种低铂的MOFs电催化析氢材料的合成和应用

NºPublicación:  CN121737752A 27/03/2026
Solicitante: 
重庆工商大学
CN_121737752_A

Resumen de: CN121737752A

本发明涉及一种低铂的MOFs电催化析氢材料的合成和应用,所述Pt原子簇与Pt单原子是利用具有金属中心的卟啉有机配体将其锚定,煅烧制成的碳基电催化剂。本发明采用的卟啉有机配体为5,10,15,20‑四(4‑羧基苯基)卟啉铂(PtTCPP),掺杂进MOF(UIO‑66)中,作为制备电催化剂的前驱体,其制备工艺成熟,适用于商业生产。为了获得高性能析氢反应(HER),采用一种原位策略将Pt原子簇和Pt单原子共嵌入N掺杂碳材料中获得一种复合电催化材料(PtSA‑PtAC),从而具有各自的优势甚至协同效应,实现其在电催化析氢方面可以媲美商业Pt/C的性能,适用于工业化生产。

基于水分自调节的氢缓释复合材料、氢缓释装置及方法

NºPublicación:  CN121735203A 27/03/2026
Solicitante: 
上海镁源动力科技有限公司
CN_121735203_PA

Resumen de: CN121735203A

0001 本发明公开了一种基于水分自调节的氢缓释复合材料、氢缓释装置及方法,所述复合材料以质量百分比计,包括产氢组分15~25 wt%,产氢组分包含固态产氢材料并用于与水反应释放氢气;吸水组分50~80 wt%,用于吸水保水;耗水组分5~25 wt%,用于与水反应以消耗水;其中,吸水组分与耗水组分对应的总固水量大于产氢组分完全反应所需的理论水量;将原材料混合后压实成型得到氢缓释复合材料。当外界供水存在波动时,该材料体系能够对进入反应环境的水分自发调节,使参与氢化镁水解反应的有效用水量更趋平稳,使产氢过程更易保持缓慢、稳定的释放状态,并降低对高精度外部供水设备及复杂控制环节的依赖。

一种基于毛细自驱动与相变循环的平板式光催化反应装置

NºPublicación:  CN121732089A 27/03/2026
Solicitante: 
上海理工大学
CN_121732089_PA

Resumen de: CN121732089A

本发明属于光催化反应器技术领域,尤其涉及一种基于毛细自驱动与相变循环的平板式光催化反应装置,包括中空腔体、储液腔、多孔反应核心层及冷凝透光机构。多孔反应核心层凭借毛细力自驱动泵送储液腔中的反应液,并在光照下发生催化反应;太阳能驱动液体蒸发相变,蒸发相变吸收反应体系内的过剩热量,实现精准、被动的温度控制;产生的蒸汽在冷凝透光机构处冷凝实现气液分离。本发明通过耦合毛细自驱动与反应热驱动的相变循环,在一个被动系统中协同解决了传统光催化反应器存在的外部依赖性强、传质效率低及热管理粗放的系统性问题,实现了结构简化与性能提升的统一。

一种氢气纯化单元和电解制氢系统

NºPublicación:  CN121737778A 27/03/2026
Solicitante: 
上海中集洋山物流装备有限公司中国国际海运集装箱(集团)股份有限公司中集集装箱(集团)有限公司
CN_121737778_PA

Resumen de: CN121737778A

0001 一种氢气纯化单元和电解制氢系统。氢气纯化单元包括输入管路、脱氧模块、冷凝模块、两个干燥塔和辅助再生塔。输入管路包括第一支路和第二支路。脱氧模块的入口与第一支路连接。冷凝模块包括第一冷凝流路,第一冷凝流路的入口与脱氧模块的出口连接。干燥塔通过第一工艺气流路与所述第一冷凝流路的出口连接。两个干燥塔中的一个处于再生工作模式时另一个处于吸附工作模式。辅助再生塔有第一腔和第二腔。第一腔具有与第二支路连接的第一管口和与脱氧模块的入口连接的第二管口。第二腔具有第三管口和第四管口,第三管口与第一工艺气流路连接,第四管口通过再生气供路与两个干燥塔连接,第二腔能够向处于再生工作模式的干燥塔提供再生气。

一种基于多壁碳纳米管负载的高熵合金催化剂及其制备方法和应用

NºPublicación:  CN121737757A 27/03/2026
Solicitante: 
中国科学院上海高等研究院
CN_121737757_PA

Resumen de: CN121737757A

本发明公开了一种基于多壁碳纳米管负载的高熵合金催化剂及其制备方法和应用,所述高熵合金催化剂由多壁碳纳米管载体以及负载于所述多壁碳纳米管载体表面的高熵合金纳米颗粒组成;所述高熵合金纳米颗粒以Fe、Co、Ni、Pt、In五种金属元素为组元,形成热力学稳定的FeCoNiPtIn高熵合金固溶体相;所述高熵合金纳米颗粒通过化学键合锚定在载体表面,具有d‑p/d‑d/sp杂化形成的离域电子结构。根据本发明方法制备的催化剂在析氢反应中表现出卓越的活性和耐久性,能够实现长期稳定运行,为电解水析氢反应的大规模工业化推广提供了性能可靠、制备高效的优质技术方案。

一种电解水制氢系统及系统压力控制方法

NºPublicación:  CN121737736A 27/03/2026
Solicitante: 
中国石油化工股份有限公司中国石化销售股份有限公司西安航天动力研究所
CN_121737736_PA

Resumen de: CN121737736A

本发明公开了一种电解水制氢系统及系统压力控制方法,涉及电解水制氢技术领域,包括:电解槽通过氢进气口管道连接氢分离器,氢分离器的氢出气口管道连接氢气洗涤器,电解槽通过氧进气口管道连接氧分离器,氧分离器的氧出气口管道连接氧气洗涤器,氢分离器和氧分离器的液体出口通过管路共同连接换热器的进液口,换热器的液体出口连接电解槽的进液口。本发明通过采用双反馈调节,氧侧气体出口处两气动薄膜阀并联,分别以系统实时负荷和系统实时压力为控制信号调节阀门开度,可以快速调节系统压力,更加适配光伏发电、风电等波动特性,提高压力控制精度,减小阀门开度震荡范围,提高薄膜阀寿命。

一种双金属电催化析氢材料的合成与应用

NºPublicación:  CN121737768A 27/03/2026
Solicitante: 
重庆工商大学
CN_121737768_A

Resumen de: CN121737768A

0001 发明名称一种双金属电催化析氢材料的合成与应用摘要本发明涉及一种双金属电催化析氢材料的合成与应用。材料中含有的Pt纳米粒子是通过还原氯铂酸钾在已合成的含有Co单原子的改性UIO‑66上,而Co单原子是利用具有金属中心的卟啉有机配体将其锚定,煅烧制成的碳基电催化剂。本发明采用的卟啉有机配体为5,10,15,20‑四(4‑羧基苯基)卟啉钴(CoTCPP),掺杂进MOF(UIO‑66)中,作为制备电催化剂的前驱体,其制备工艺成熟,适用于商业生产。为了获得高性能析氢反应(HER),采用一种原位策略将Pt纳米粒子和Co单原子共嵌入N掺杂碳材料中获得一种复合电催化材料(Pt@Co‑NC),从而具有各自的优势甚至协同效应,实现其在电催化析氢方面可以媲美商业Pt/C的性能,适用于工业化生产。

一种超薄高电密长耐久电解水质子交换膜及其制备方法和应用

NºPublicación:  CN121737772A 27/03/2026
Solicitante: 
苏州福氢氢能科技有限公司
CN_121737772_PA

Resumen de: CN121737772A

本发明涉及高分子材料技术领域,特别涉及一种超薄高电密长耐久电解水质子交换膜及其制备方法和应用。包括PBI‑H/PFSA复合骨架膜以及形成在复合骨架膜上并填充复合骨架膜的PBI‑S交联改性短侧链全氟磺酸聚合物树脂层,复合骨架膜的厚度为10~20µm;复合骨架膜和所述PBI‑S交联改性短侧链全氟磺酸聚合物树脂层的质量比为(2~7):(85~97.6)。制备时,先将氧化物固溶体经PBI‑S包覆并分散,再加入PBI‑S改性PFSA溶液中形成涂布浆料,涂覆填充于复合骨架膜两侧,经干燥、退火结晶制得成品。该膜兼具超薄、高机械强度、优异化学稳定性和长寿命,适用于高电密PEM电解水制氢。

一种电解水制氢系统的双缓冲罐与回流控制方法

NºPublicación:  CN121737774A 27/03/2026
Solicitante: 
上海舜华新能源系统有限公司
CN_121737774_PA

Resumen de: CN121737774A

本申请一种电解水制氢系统的双缓冲罐与回流控制方法,涉及可再生能源的技术领域,其包括智能供电模块,所述智能供电模块包括可再生能源发电单元、功率预测单元和供电管理单元,所述功率预测单元用于预测短期可再生能源出力,所述供电管理单元基于预测结果和电网调度信息生成供电计划;智能制氢模块,所述智能制氢模块与所述智能供电模块电连接,所述智能制氢模块包括电解槽和与之配套的电源变换电路。本申请,基于功率预测结果,能主动在储能优先、预降荷和稳流供氢三种模式间自适应切换,将被动响应变为主动规划,显著提升了运行平顺性,本申请,通过双缓冲罐的灵活调配与回流控制,确保了从制氢到压缩的全过程气路流量稳定。

电解制氢系统及控制方法

NºPublicación:  CN121737740A 27/03/2026
Solicitante: 
上海中集洋山物流装备有限公司中国国际海运集装箱(集团)股份有限公司中集集装箱(集团)有限公司
CN_121737740_PA

Resumen de: CN121737740A

0001 本申请提供一种电解制氢系统及控制方法,电解制氢系统包括电解槽、氧水一次分液器、循环泵、流量调节装置、循环主路、循环支路、换热器以及去离子器,氧水一次分液器的进口与电解槽的流体出口,氧水一次分液器包括液体出口。循环泵的进口与氧水一次分液器的液体出口连通。流量调节装置包括第一进口、第二进口以及总出口,总出口与电解槽的流体进口连通。循环主路连接在循环泵的出口和流量调节装置的第一进口之间。循环支路连接至循环泵和流量调节装置之间。换热器和去离子器设置于循环支路。其中,流量调节装置配置为能够调节流经循环主路和循环支路的液体流量。根据本申请的电解制氢系统,能够提升去离子器的使用寿命,降低故障率。

一种改性CeO2电催化剂及其制备方法与应用

NºPublicación:  CN121737769A 27/03/2026
Solicitante: 
南京师范大学
CN_121737769_PA

Resumen de: CN121737769A

本发明公开了一种改性CeO2电催化剂及其制备方法,所述催化剂为Ru掺杂的CeO2,结构为介孔纳米球状;由Ce4+与有机配体在形貌调节剂作用下形成MOF前驱体,然后加入Ru3+与Ce4+进行离子交换,最后通过煅烧制备得到。本发明基于MOF前驱体通得到Ru掺杂CeO2介孔纳米球,比表面积大,活性位点多,结构稳定,减少了Ru的使用,具有优异的电析氧催化活性。

光伏直驱型氢氧联产-储输调控-钢铁热工燃烧集成系统及其协同控制方法

NºPublicación:  CN121739401A 27/03/2026
Solicitante: 
安徽工业大学
CN_121739401_PA

Resumen de: CN121739401A

本发明公开了一种光伏直驱型氢氧联产‑储输调控‑钢铁热工燃烧集成系统及其协同控制方法,属于新能源与工业热工技术领域。所述系统包括:光伏发电模块;电解水制氢氧模块;氢气氧气消耗模块;中央调控模块。光伏发电模块发电之后经过中央调控算法计算用电比例,光伏直流微电网直接驱动质子交换膜电解槽电解水制氢气和氧气,氢气经纯度检测以及干燥之后经过再中央调控算法计算使用比例之后混合钢铁企业产生的副产煤气使用,氧气用于热工设备创造富氧环境,中央调控模块基于实时负荷与光伏功率预测数据动态优化氢气使用比例,同时用于实时调节产出的氢气与氧气进入储罐和直接使用的比例;从而实现燃烧效率提升、降低碳排放以及消纳光伏资源。

一种电解水循环制氢系统及其应用

NºPublicación:  CN121737741A 27/03/2026
Solicitante: 
桂林电子科技大学华南理工大学广西奥兰热管理科技有限公司
CN_121737741_PA

Resumen de: CN121737741A

0001 本发明涉及一种电解水循环制氢系统及其应用,涉及电解水制氢技术领域。本发明提供一种电解水循环制氢系统,包括恒温恒湿箱、水浴锅、蠕动泵、膜蒸馏‑PEM电解槽、气体收集装置;所述恒温恒湿箱、所述水浴锅、所述蠕动泵、所述膜蒸馏‑PEM电解槽、所述气体收集装置依次连接;所述膜蒸馏‑PEM电解槽的出口还分别与所述恒温恒湿箱的入口、所述水浴锅的入口连接。利用本发明的电解水循环制氢系统,输送氯化锂溶液进行制氢,充分利用了氯化锂的强吸湿性从而实现电解制氢的循环,消除了析氯反应、催化剂毒化、膜降解和金属离子污染等传统电解方案面临的致命危害。

一种等离子体点火技术的氨催化裂解装置及运行方法

NºPublicación:  CN121732098A 27/03/2026
Solicitante: 
合肥综合性国家科学中心能源研究院(安徽省能源实验室)
CN_121732098_PA

Resumen de: CN121732098A

本发明公开了一种等离子体点火技术的氨催化裂解装置及运行方法,本发明属于氨分解制氢领域,主要包括等离子体氨燃烧器、高温混合器、催化氨裂解模块、热交换模块和氢分离提纯模块。等离子体氨燃烧器在启动阶段等离子体放电点火、辅助氨燃烧产生高温尾气,与液氨喷雾混合形成高温混合气,高温混合气通入催化氨裂解模块,在催化剂作用下生成富氢裂解气;在工作阶段无需等离子体放电,富氢裂解气通入燃烧器直接燃烧。裂解气在换热模块中加热液氨提高系统能量利用效率,冷却后的裂解气进入分离模块提纯氢气。本发明的氨裂解装置利用燃烧器富氨燃烧的高温尾气直接混合预热氨气,无需单独设置两相换热器,装置紧凑能量利用率高,且无燃烧有害尾气排放。

一种泡沫镍基Ru@FeNi2S4纳米催化剂及制备方法和应用

NºPublicación:  CN121737763A 27/03/2026
Solicitante: 
广西科技大学
CN_121737763_A

Resumen de: CN121737763A

0001 本发明涉及一种泡沫镍基Ru@FeNi<2>S<4>纳米催化剂及制备方法及应用,首次采用电火花烧蚀沉积技术,结合水热法与原位硫化,制备出泡沫镍基Ru负载FeNi<2>S<4>纳米催化剂(Ru@FeNi<2>S<4>)。该技术实现Ru原子均匀分散,未破坏基体尖晶石结构。表征显示催化剂具有高比表面积与丰富活性位点,电化学测试表明,其在碱性条件下表现出优异OER性能:10mA·cm<‑2>电流密度下过电位仅87.2mV,Tafel斜率46.7mV·dec<‑1>,且在50mA·cm<‑2>下稳定运行5500分钟。本发明为低成本高效电催化剂的制备提供了新策略,具有潜在商业应用价值。

Solid state hydrogen fuel supply system

NºPublicación:  KR20260041560A 27/03/2026
Solicitante: 
에이치디한국조선해양주식회사
KR_20260041560_PA

Resumen de: EP1000000A1

The invention relates to an apparatus (1) for manufacturing green bricks from clay for the brick manufacturing industry, comprising a circulating conveyor (3) carrying mould containers combined to mould container parts (4), a reservoir (5) for clay arranged above the mould containers, means for carrying clay out of the reservoir (5) into the mould containers, means (9) for pressing and trimming clay in the mould containers, means (11) for supplying and placing take-off plates for the green bricks (13) and means for discharging green bricks released from the mould containers, characterized in that the apparatus further comprises means (22) for moving the mould container parts (4) filled with green bricks such that a protruding edge is formed on at least one side of the green bricks.

HYDROGEN GENERATION SYSTEM

NºPublicación:  WO2026064419A1 26/03/2026
Solicitante: 
AMHYTECH INC [US]
AMHYTECH INC
WO_2026064419_A1

Resumen de: WO2026064419A1

The present disclosure relates to compositions, systems, and methods that enable the electrochemical conversion of ammonia into hydrogen and nitrogen gases under mild operating conditions, including ambient temperature and pressure. This approach addresses key limitations of conventional ammonia thermal cracking, including the need for high temperatures and pressures and complex downstream gas separation, while overcoming media and catalyst constraints in electrolytic cracking of ammonia.

USE OF A DEVICE FOR GENERATING HYDROGEN AND OXYGEN

NºPublicación:  WO2026062314A1 26/03/2026
Solicitante: 
SANCHEZ PENA JONATHAN [ES]
SANCHEZ PE\u00D1A, Jonathan
WO_2026062314_A1

Resumen de: WO2026062314A1

The present invention relates to the use of a device for generating hydrogen and oxygen as a fuel source.

PROTON EXCHANGE MEMBRANE COMPRISING HYDROGEN BARRIER COATING AND PREPARATION METHOD THEREFOR, MEMBRANE ELECTRODE, AND DEVICE FOR HYDROGEN PRODUCTION VIA WATER ELECTROLYSIS

NºPublicación:  WO2026060686A1 26/03/2026
Solicitante: 
ANHUI CONTANGO NEW ENERGY TECH CO LTD [CN]
\u5B89\u5FBD\u67A1\u6C34\u65B0\u80FD\u6E90\u79D1\u6280\u6709\u9650\u516C\u53F8
WO_2026060686_A1

Resumen de: WO2026060686A1

The present application relates to the technical field of hydrogen production via water electrolysis, and specifically relates to a method for preparing a proton exchange membrane comprising a hydrogen barrier coating. The method comprises the following steps: S1, mixing an inorganic filler with a functional resin, adding a solvent, and stirring same to obtain a slurry; S2, coating a surface of a proton exchange membrane with the slurry, the wet thickness of the resulting coating being 10-100 μm, and drying the wet coating to obtain a dried proton exchange membrane; and S3, performing a heat treatment on the dried proton exchange membrane to obtain a proton exchange membrane comprising a hydrogen barrier coating. The present application further relates to a proton exchange membrane comprising a hydrogen barrier coating, a membrane electrode, and a device for hydrogen production via water electrolysis. The hydrogen barrier coating described herein can physically block hydrogen gas from permeating through the proton exchange membrane, thereby improving the efficiency of a water-electrolysis membrane electrode made of the proton exchange membrane, reducing the content of hydrogen in oxygen at an anode side, and further improving the service life and safety of the device for hydrogen production via water electrolysis.

System for producing clean hydrogen and clean hydrogen derived products using water electrolysis and time correlated renewable power

NºPublicación:  US20260088620A1 26/03/2026
Solicitante: 
INFINIUM TECHNOLOGY LLC [US]
Infinium Technology, LLC
US_20260088620_A1

Resumen de: US20260088620A1

A system for producing clean hydrogen and clean hydrogen derived products using water electrolysis and time correlated renewable power whereby the operation of the electrolysis is optimized for using time correlated renewable power amongst other factors. The system includes a hydrogen production unit that uses an electrolyzer to produce hydrogen from water and electricity, where the electricity is delivered via a connection to the electrical grid and/or behind the meter renewables and whereby a control unit manages the production of hydrogen based on the attributes of the renewable power, including time correlation and other factors. The hydrogen produced from time correlated renewables may be used directly to decarbonize industrial, transportation, or other applications or the hydrogen may be used to produce hydrogen derived products such as ammonia, methanol, transportation fuels (such as sustainable aviation fuel (SAF), diesel, gasoline), LPG, chemicals, or other low carbon products that use hydrogen as an input for the production process.

ELECTROLYZERS AND SYSTEMS COMPRISING THE SAME

NºPublicación:  US20260085434A1 26/03/2026
Solicitante: 
EDAC LABS INC [US]
US_20260085434_A1

Resumen de: US20260085434A1

Disclosed herein are systems comprising one or more electro-synthesizer units (ESU) and at least one hydrogen compensation unit (HCU), wherein the system is configured to efficiently loop hydrogen within the ESU and compensate by any lost hydrogen with HCU.

WATER ELECTROLYSIS SYSTEM

NºPublicación:  US20260085430A1 26/03/2026
Solicitante: 
TOYOTA MOTOR CO LTD [JP]
TOYOTA JIDOSHA KABUSHIKI KAISHA
US_20260085430_A1

Resumen de: US20260085430A1

A water electrolysis system includes: a water electrolysis device configured to perform water electrolysis; a water supply device configured to supply water to the water electrolysis device; a power supply configured to supply current to the water electrolysis device; and a control unit. The control unit is configured to adjust a current density of the current supplied from the power supply to the water electrolysis device, and adjust a water flow rate of the water supplied from the water supply device to the water electrolysis device. The control unit is configured to: measure the water flow rate and the current density during operation of the water electrolysis device; and perform an operation change when at least one of the water flow rate and the current density during the operation of the water electrolysis device is outside a corresponding one of threshold ranges.

OXYGEN EVOLUTION CATALYST, CATALYST INK, ELECTRODE, AND METHOD FOR PRODUCING OXYGEN EVOLUTION CATALYST

NºPublicación:  WO2026060623A1 26/03/2026
Solicitante: 
DAINIPPON INK & CHEMICALS [JP]
ZHAO HUI [CN]
WO_2026060623_A1

Resumen de: WO2026060623A1

Provided are a metal composite oxide, a composite product, an oxygen evolution catalyst, a catalyst ink, and an electrode that have excellent catalytic performance, and a method for producing the metal composite oxides. The metal composite oxide is a multi-element metal composite oxide including iridium, ruthenium, and a third metal (M) . The third metal (M) is one or more elements selected from the group consisting of Group 2 elements, Group 13 elements, Group 14 elements, and transition metals. The composite oxide is a low crystalline oxide or an amorphous oxide.

CHROMIUM AND NICKEL CO-DOPED RUTHENIUM OXIDE CATALYST FOR OXYGEN EVOLUTION REACTION IN ACIDIC MEDIA

NºPublicación:  US20260085437A1 26/03/2026
Solicitante: 
TOYOTA ENG & MFG NORTH AMERICA [US]
TOYOTA MOTOR CO LTD [JP]
Toyota Motor Engineering & Manufacturing North America, Inc,
Toyota Jidosha Kabushiki Kaisha
US_20260085437_A1

Resumen de: US20260085437A1

An oxygen evolution reaction (OER) catalyst for reaction in acidic media comprising: a chromium (Cr) and nickel (Ni) co-doped ruthenium oxide (RuO2) catalyst, and wherein the chromium (Cr) and nickel (Ni) co-doped ruthenium oxide (RuO2) catalyst comprises a Cr and a Ni co-doped in a ruthenium oxide (RuO2). Methods of preparing the OER catalyst are disclosed.

CAPPING LAYER-BASED PHOTOCATALYTIC DEVICE PROTECTION

NºPublicación:  WO2026064734A1 26/03/2026
Solicitante: 
UNIV MICHIGAN REGENTS [US]
THE REGENTS OF THE UNIVERSITY OF MICHIGAN
WO_2026064734_A1

Resumen de: WO2026064734A1

A device for catalyzing a reaction includes a substrate, an array of nanostructures supported by the substrate, each nanostructure of the array of nanostructures including a sidewall surface that extends outward from the substrate and an end surface at an outer end of the nanostructure, and a protection architecture composed of a metal oxide and disposed on each nanostructure of the array of nanostructures, the protection architecture including a continuous capping layer that covers the end surface of each nanostructure and a discontinuous distribution of the metal oxide disposed on the sidewall surface of each nanostructure.

電解セルおよび電解セルの製造方法

NºPublicación:  JP2026053994A 26/03/2026
Solicitante: 
株式会社東芝
JP_2026053994_A

Resumen de: JP2026053994A

【課題】電解セルに求められるガス透過性を維持しつつ、強度を高めた支持層を備えることにより、水蒸気の電解反応と機械的強度を両立させることを可能にした電解セルとその製造方法を提供する。【解決手段】電解セルは、ガス透過性を有し、かつ内部に流入した水蒸気を酸素イオンと水素に電気分解可能な水素極と、水素極で生成される酸素イオンを伝導可能な固体酸化物電解質層と、ガス透過性を有し、かつ固体酸化物電解質層から到達した酸素イオンから酸素分子を生成可能な酸素極と、水素極または酸素極を支持する支持層と、を具備する。支持層は、複数の酸化ニッケル粒子と、複数の部分安定化ジルコニア粒子と、を有する多孔質焼結層を有する。複数の部分安定化ジルコニア粒子の粒度分布を示す頻度分布曲線は、粒径30μm以上70μm以下の範囲の第1のピークと、粒径0.5μm以上4.0μm以下の範囲の第2のピークと、を有する。【選択図】図2

SOLID OXIDE ELECTROLYSIS CELL SYSTEM AND METHOD FOR CONTROLLING THEREOF

NºPublicación:  KR20260040823A 26/03/2026
Solicitante: 
삼성이앤에이주식회사
KR_20260040823_PA

Resumen de: EP1000000A1

The invention relates to an apparatus (1) for manufacturing green bricks from clay for the brick manufacturing industry, comprising a circulating conveyor (3) carrying mould containers combined to mould container parts (4), a reservoir (5) for clay arranged above the mould containers, means for carrying clay out of the reservoir (5) into the mould containers, means (9) for pressing and trimming clay in the mould containers, means (11) for supplying and placing take-off plates for the green bricks (13) and means for discharging green bricks released from the mould containers, characterized in that the apparatus further comprises means (22) for moving the mould container parts (4) filled with green bricks such that a protruding edge is formed on at least one side of the green bricks.

保守支援システム及び保守支援方法

NºPublicación:  JP2026053957A 26/03/2026
Solicitante: 
株式会社日立製作所
JP_2026053957_A

Resumen de: JP2026053957A

【課題】一部電解槽の劣化加速抑制の対策策定を支援する情報を提供する。【解決手段】本発明の一側面に係る保守支援システム200は、電解槽の電解特性情報と、電解槽の配置パターンの情報と、電解システムの運転条件に関する情報と、を少なくとも含む入力情報に基づいて、複数の電解槽のそれぞれにおける劣化状態の変化の情報を電解槽の配置パターン毎に予測し、予測した各電解槽の劣化状態の変化に関する情報を出力する演算部63を備える。【選択図】図2

BIPOLAR PLATE AND ELECTROCHEMICAL CELL

NºPublicación:  US20260088313A1 26/03/2026
Solicitante: 
SCHAEFFLER TECH AG & CO KG [DE]
Schaeffler Technologies AG & Co. KG
US_20260088313_A1

Resumen de: US20260088313A1

The invention relates to a bipolar plate and an electrochemical cell comprising a plurality of such bipolar plates. The bipolar plate comprises a first half-plate and a second half-plate which are fixedly connected to one another, wherein the bipolar plate has a plurality of fluid passage openings comprising fluid inlet openings and fluid outlet openings and a first distributor field for distributing a fluid, an active field, and a second distributor field for distributing the fluid are located on both sides of the bipolar plate.

METHOD, DEVICE FOR CHECKING AND TESTING A HYDROGEN PRODUCTION PLANT, AND USE THEREOF

NºPublicación:  WO2026062122A1 26/03/2026
Solicitante: 
QUEST ONE GMBH [DE]
QUEST ONE GMBH
WO_2026062122_A1

Resumen de: WO2026062122A1

The invention relates to a method and a device (10) for checking and testing a hydrogen production plant (100) having a plurality of electrolysis devices, which are designed to generate hydrogen from water with the aid of electrical current, having a water circuit for supplying the electrolysis devices with water, and having electrical connections for connecting the hydrogen production plant (100) to an electrical current source or electrical voltage source or an electrical power network which, for generating hydrogen, supplies the electrolysis devices of the hydrogen production plant (100) with electrical power (11), wherein the device (10) has an encapsulated receiving space (11) which is designed to receive the hydrogen production plant (100) to be checked or tested.

SEAWATER ELECTROLYSIS HYDROGEN PRODUCTION SYSTEM AND CONTROL METHOD THEREFOR

NºPublicación:  WO2026060816A1 26/03/2026
Solicitante: 
SHENZHEN ENERGY INNOVATION TECH CO LTD [CN]
RESEARCH INSTITUTE OF TSINGHUA UNIV IN SHENZHEN [CN]
\u6DF1\u80FD\u6E90\uFF08\u6DF1\u5733\uFF09\u521B\u65B0\u6280\u672F\u6709\u9650\u516C\u53F8,
\u6DF1\u5733\u6E05\u534E\u5927\u5B66\u7814\u7A76\u9662
WO_2026060816_A1

Resumen de: WO2026060816A1

The present invention relates to a seawater electrolysis hydrogen production system and a control method therefor. The seawater electrolysis hydrogen production system comprises: an electrolytic cell (16), an oxygen-liquid separator (1), a hydrogen-liquid separator (6), a seawater heat exchanger (28), a seawater condenser (32), an alkaline-solution heat exchanger (12), a demineralized low-salinity water storage tank (40), a salt-precipitation storage tank (45), an alkali tank (20) and a water tank (18). The seawater electrolysis hydrogen production system of the present invention can effectively use waste heat generated during electrolysis to remove easily deposited ions from seawater, and reduce the concentration of monovalent ions in the seawater so that the seawater can be used as feed water for water electrolysis hydrogen production; moreover, the content of salt accumulated in the hydrogen production system is reduced by means of evaporating a solvent to precipitate salt, so as to address the adverse effect of ions in the seawater on the performance of the seawater electrolysis hydrogen production system.

ELECTROLYTIC HYDROGEN PRODUCTION SYSTEM COUPLED WITH CAPTURING CARBON DIOXIDE FROM FLUE GAS

NºPublicación:  WO2026061302A1 26/03/2026
Solicitante: 
HUANENG CLEAN ENERGY RES INSTITUTE [CN]
\u4E2D\u56FD\u534E\u80FD\u96C6\u56E2\u6E05\u6D01\u80FD\u6E90\u6280\u672F\u7814\u7A76\u9662\u6709\u9650\u516C\u53F8
WO_2026061302_A1

Resumen de: WO2026061302A1

An electrolytic hydrogen production system coupled with capturing carbon dioxide from flue gas. The system comprises an absorption device (1), an electrolytic hydrogen production device (2), a first gas-liquid separation device (3) and a second gas-liquid separation device (4). The electrolytic hydrogen production device (2) comprises an anode chamber (21), an intermediate chamber (22) and a cathode chamber (23), which are separated by anion exchange membranes (24). In addition, the present invention further relates to a method for using the electrolytic hydrogen production system coupled with capturing carbon dioxide from flue gas. The method comprises: absorbing carbon dioxide from flue gas by using the absorption device (1); allowing the obtained absorption liquid to enter the anode chamber (21), so as to obtain a carbon-dioxide-containing gas-liquid mixture; allowing the gas-liquid mixture to enter the first gas-liquid separation device (3) to undergo separation, so as to obtain carbon dioxide and a first separation liquid; allowing the first separation liquid to enter the intermediate chamber (22), so as to realize the regeneration of the absorbent under the action of ion exchange; and returning the regenerated absorbent to the absorption device (1) again to continue the absorption of carbon dioxide.

WATER ELECTROLYSIS ELECTRODE, WATER ELECTROLYSIS CELL, WATER ELECTROLYSIS DEVICE, AND METHOD FOR MANUFACTURING WATER ELECTROLYSIS ELECTRODE

NºPublicación:  US20260085436A1 26/03/2026
Solicitante: 
PANASONIC INTELLECTUAL PROPERTY MAN CO LTD [JP]
Panasonic Intellectual Property Management Co., Ltd
US_20260085436_A1

Resumen de: US20260085436A1

A water electrolysis electrode includes an electroconductive substrate and a layered double hydroxide layer. The layered double hydroxide layer is disposed on a surface of the electroconductive substrate. The layered double hydroxide layer includes two or more transition metals. A contact angle of a surface of the layered double hydroxide layer is 20° or more and 100° or less. The contact angle on the surface of the layered double hydroxide layer may be 26° or more.

A FLOW ARRANGEMENT FOR AN ELECTROLYSER, AN ELECTROLYSER, ELECTROLYSIS INSTALLATION, OPERATING METHOD AND METHOD OF MANUFACTURE

NºPublicación:  US20260085433A1 26/03/2026
Solicitante: 
SUPERCRITICAL SOLUTIONS LTD [GB]
Supercritical Solutions Ltd
US_20260085433_A1

Resumen de: US20260085433A1

There is disclosed a flow arrangement 100 for an electrolyser, comprising: first and second porous walls 110, 120, corresponding to first and second electrodes of the electrolyser; an inlet chamber 102 disposed between the first and second porous walls and configured to receive a fluid through an inlet; first and second outlet chambers 130, 140 for retaining respective fluid reaction products of electrolysis. One of, or each of, the porous walls has a discontinuous porous structure comprising a body 116 and a plurality of porous regions 117 extending through the body at discrete locations to permit the fluid to flow from the inlet chamber to the respective outlet chamber, each porous region defining a respective network of flow paths through the body. There is also disclosed an electrolyser and electrolysis installation, methods of operation, and methods of manufacture.

AMMONIA DEHYDROGENATION CATALYST, METHOD FOR PRODUCING SAME, AND METHOD FOR PRODUCING HYDROGEN USING SAME

NºPublicación:  US20260084139A1 26/03/2026
Solicitante: 
HD HYUNDAI OILBANK CO LTD [KR]
HD HYUNDAI OILBANK CO., LTD
US_20260084139_A1

Resumen de: US20260084139A1

An ammonia dehydrogenation catalyst, a method for producing same, and a method for producing hydrogen using same are disclosed. More specifically, a catalyst for ammonia dehydrogenation capable of preparing hydrogen at a high yield from ammonia, a method of preparing the same, and a method of preparing hydrogen using the same are provided. The disclosed ammonia dehydrogenation catalyst comprises: a zeolite having an intracrystalline cation; and an alkali metal and ruthenium impregnated on the zeolite.

ELECTROCHEMICAL CELL

NºPublicación:  US20260088309A1 26/03/2026
Solicitante: 
CERES INTELLECTUAL PROPERTY COMPANY LTD [GB]
CERES INTELLECTUAL PROPERTY COMPANY LIMITED
US_20260088309_A1

Resumen de: US20260088309A1

An electrochemical cell is disclosed having a porous metal support, at least one layer of a first electrode on the porous metal support, a first electron-blocking electrolyte layer of rare earth doped zirconia on the at least one layer of the first electrode, and a second bulk electrolyte layer of rare earth doped ceria on the first electron-blocking electrolyte layer. The first electron-blocking electrolyte layer of rare earth doped zirconia may have a thickness of 0.5 μm or greater, and the second bulk electrolyte layer of rare earth doped ceria may have a thickness of 4 μm or greater.

ELECTROCHEMICAL PRODUCTION OF HYDROGEN AND LITHIUM HYDROXIDE UNDER DEFINED FLOW CONDITIONS

NºPublicación:  US20260085431A1 26/03/2026
Solicitante: 
EVONIK OPERATIONS GMBH [DE]
Evonik Operations GmbH
US_20260085431_A1

Resumen de: US20260085431A1

The problem addressed by the present invention is that of specifying a process for the electrochemical production of LiOH from Li+-containing water with the aid of an electrochemical cell with LiSICon membrane that can be operated economically on an industrial scale too. In particular, the process should have good energy efficiency and achieve a high membrane lifetime even when the employed feed contains impurities that are harmful to LiSICon materials. The problem is solved by the flow conditions in the anodic compartment of the electrochemical cell being established such that the anolyte flows along the membrane with a certain minimum crossflow velocity.

HYDROGEN GENERATING DEVICE PROVIDED WITH SOUND INSULATION COVER AND HYDROGEN GENERATING DEVICE PROVIDED WITH NOVEL POWER MODULE

NºPublicación:  EP4715089A1 25/03/2026
Solicitante: 
LIN HSIN YUNG [TW]
Lin, Hsin-Yung
EP_4715089_PA

Resumen de: EP4715089A1

Ahydrogen generator includes a water tank configured to contain electrolysis water, an electrolysis module disposed in the water tank and configured to electrolyze the electrolysis water to generate a gas comprising hydrogen, a humidifying module having a humidifying chamber configured to contain supplement water, a diffusing device disposed in the humidifying module and configured to diffuse the gas comprising hydrogen, and a sound-proof shield disposed in the humidifying module and including a sound-proof cavity, a connecting tube communicating the water tank and the diffusing device, and a gas outlet. The gas comprising hydrogen flows through the connecting tube and the diffusing device to the supplement water in the sound-proof cavity, and then passes through the gas outlet to the humidifying chamber. The sound-proof shield blocks sound generated by the gas comprising hydrogen flowing in the device, thereby improving user experience.

AN ELECTROLYSIS CELL AND A PROCESS FOR MANUFACTURING THEREOF

NºPublicación:  EP4713503A1 25/03/2026
Solicitante: 
ALLEIMA EMEA AB [SE]
EP_1000000_PA

Resumen de: EP1000000A1

The invention relates to an apparatus (1) for manufacturing green bricks from clay for the brick manufacturing industry, comprising a circulating conveyor (3) carrying mould containers combined to mould container parts (4), a reservoir (5) for clay arranged above the mould containers, means for carrying clay out of the reservoir (5) into the mould containers, means (9) for pressing and trimming clay in the mould containers, means (11) for supplying and placing take-off plates for the green bricks (13) and means for discharging green bricks released from the mould containers, characterized in that the apparatus further comprises means (22) for moving the mould container parts (4) filled with green bricks such that a protruding edge is formed on at least one side of the green bricks.

MULTIMETALLIC ALLOY ELECTROCATALYSTS FOR ACIDIC OXYGEN EVOLUTION REACTION

NºPublicación:  EP4713135A1 25/03/2026
Solicitante: 
BASF CORP [US]
UNIV CALIFORNIA [US]
BASF CORPORATION,
The Regents of the University of California
CN_121175118_PA

Resumen de: CN121175118A

Disclosed herein is a catalyst comprising a multi-component alloy having a single-phase structure. The multi-component alloy includes iridium, ruthenium, or a combination thereof in combination with at least four metals, wherein the at least four metals do not include platinum group metals. Methods of making the catalyst are also provided herein.

ELECTROLYSIS CELL, ELECTROLYSIS BLOCK COMPRISING A PLURALITY OF CORRESPONDING ELECTROLYSIS CELLS, AND ELECTROLYSIS DEVICE COMPRISING A PLURALITY OF ELECTROLYSIS CELLS

NºPublicación:  EP4713504A1 25/03/2026
Solicitante: 
ANDRITZ AG MASCHF [AT]
Andritz AG
WO_2024234026_PA

Resumen de: WO2024234026A1

The invention relates to an electrolysis cell (1) for alkaline hydrogen electrolysis, comprising an electric anode (2), an electric cathode (3), a separation layer (4) which is substantially permeable to ions, is electrically insulating, is preferably in the form of a membrane or a diaphragm and is placed between the anode (2) and the cathode (3), and two electrically conductive half-shells (5, 5') which are electrically insulatingly connected to one another at their edges, wherein: the anode (2) is electrically conductingly connected to the first half-shell (5), and the cathode (3) is electrically conductingly connected to the second half-shell (5'); the anode (2), the cathode (3) and the separation layer (4) are placed between the two half-shells (5, 5') such that an anode chamber (6) and a cathode chamber (7) are formed; each of the half-shells comprises at least one inflow pipe (8, 8') and at least one outflow pipe (9, 9') for a medium; and each of the half-shells (5, 5') comprises a metal support frame (10, 10') for absorbing compressive forces, and a substantially flat outer skin (11, 11'), the support frame (10, 10') and outer skin (11, 11') being integrally bonded together, preferably welded together.

CO2 AND H2O CO-ELECTROLYSER SYSTEM

NºPublicación:  EP4713502A1 25/03/2026
Solicitante: 
ECOLE POLYTECHNIQUE FED LAUSANNE EPFL [CH]
Ecole Polytechnique F\u00E9d\u00E9rale de Lausanne (EPFL)
KR_20250174963_PA

Resumen de: CN121152900A

A water and carbon dioxide co-electrolysis system (1) comprises an anion exchange membrane (AEM) cell (2) having at least one AEM cell (2c) comprising a cathode (8), an anode (12), and an AEM membrane (16) separating the cathode from the anode, and an anolyte circuit (18) in which the AEM membrane (16) is separated from the anode, an anolyte is fluidly connected to the anode (12) via an anolyte inlet (14i) and an anolyte outlet (14o) of the anode (12). The CO2 and H2O co-electrolysis system further comprises a mineralization system (3) comprising a mineralization unit (27) connected to the anolyte circuit (18) and comprising a mineralized metal configured to react with carbonate and bicarbonate ions circulating in the anolyte circuit (18) to form a metal carbonate.

A MEMBRANE ELECTRODE ASSEMBLY AND A METHOD FOR THE MANUFACTURE THEREOF

NºPublicación:  EP4713978A1 25/03/2026
Solicitante: 
GORE & ASS [US]
GORE W L & ASS GMBH [DE]
W L GORE & ASS G K [JP]
WO_2024236080_PA

Resumen de: WO2024236080A1

There is provided a membrane electrode assembly (MEA) for an electrochemical devices, such as for fuel cells and electrolyzers, particularly for polymer electrolyte membrane (PEM) fuel cells, said membrane electrode assembly comprising a composite electrolyte membrane comprising a reinforced electrolyte layer comprising at least one porous support, the porous support being at least partially imbibed with a first ion exchange material; and a first electrode comprising a reinforced electrode layer comprising a porous support, the porous support being at least partially imbibed with a first catalyst and a second ion exchange material, wherein the composite electrolyte membrane is in contact with the first electrode. Also provided is a composite electrolyte membrane, which can be used in the manufacture of the membrane electrode assembly and a fuel cell and electrolyzer comprising such a membrane electrode assembly. A method for the manufacture of the membrane electrode assembly, and a membrane electrode assembly obtainable by such a method are also disclosed.

WATER TREATMENT LOOP FOR CONNECTION TO AN ELECTROLYSIS STACK

NºPublicación:  EP4713297A1 25/03/2026
Solicitante: 
GRUNDFOS HOLDING AS [DK]
Grundfos Holding A/S
WO_2025016765_PA

Resumen de: WO2025016765A1

The invention relates to a water treatment loop (20) for connection to at least one electrolysis stack (8) of a hydrogen producing electrolysis plant (40), comprising: a water inlet section (21) into which water drained from at least one electrolysis stack (8) can be recirculated; an ion exchanger (2) arranged downstream of the water inlet section (21); a water outlet section (22) arranged downstream of the ion exchanger (2) and adapted to supply water treated by the ion exchanger (2) to said at least one electrolysis stack (8); and a catalytic surface (23) arranged downstream of the water inlet section (21) and upstream of the ion exchanger (2), so that water recirculated via the water inlet section (21) is made to contact the catalytic surface (23) prior to interaction with the ion exchanger (2), whereby oxidants such as peroxides are at least partly removed from the water, prior to being treated by the ion exchanger (2).

強化イオン伝導性膜

NºPublicación:  JP2026509703A 25/03/2026
Solicitante: 
ジョンソンマッセイハイドロジェンテクノロジーズリミテッド
JP_2026509703_A

Resumen de: CN120476490A

The present invention provides a reinforced ion conducting membrane comprising: (a) a reinforcement layer comprising a porous polymer structure; and (b) a polymer ion conducting membrane material impregnated within the porous polymer structure; wherein the porous polymer structure comprises a polymer backbone based on a nitrogen-containing heterocyclic ring, and the polymer ion-conducting membrane material has a transition temperature T alpha in the range of from 60 DEG C to 80 DEG C and including end values.

1つ以上の加圧電解槽スタックからの二相流出物を生成及び処理するための方法、並びに1つ以上の個々の加圧電解槽スタックを備える電解槽システム

NºPublicación:  JP2026509856A 25/03/2026
Solicitante: 
ティッセンクルップ・ヌセラ・アクチェンゲゼルシャフト・ウント・コンパニー・コマンディトゲゼルシャフトアウフアクチェン
JP_2026509856_A

Resumen de: CN120936421A

A method for generating and treating a two-phase effluent from one or more pressurized electrolysis cell stacks adapted to electrolyze water into hydrogen and oxygen, whereby a pump supplies a cathodic electrolysis fluid stream from a first gas-liquid gravity separator vessel to the electrolysis cell stack, whereby another pump supplies an anode electrolysis fluid flow from a second gas-liquid gravity separator vessel to the electrolysis cell stack, and whereby at least one cyclone gas-liquid separator receives a combined effluent from the cathode electrolysis chamber and/or receives a combined effluent from the anode electrolysis chamber, these combined effluents are respectively located within respective gas-liquid gravity separator containers, whereby further, the at least one cyclonic gas-liquid separator separates the gas from the liquid within the gas-liquid gravity separator container along a substantially horizontal cyclonic axis of rotation. An electrolytic cell system is also provided.

電気合成又は電気エネルギー液体ガスセル又はセルスタックのためのバランスオブプラント

NºPublicación:  JP2026509887A 25/03/2026
Solicitante: 
ハイサタ・ピーティーワイ・リミテッド
JP_2026509887_A

Resumen de: CN121100420A

Gas pressure equalization systems (400-401) and methods of operation for electrosynthetic or electrical energy liquid gas cells or cell stacks (210) are disclosed in one example. The gas pressure equalization systems (400-401) include a first pressure equalization tank (410) for partially containing a first liquid (470) and a first gas. The first gas is positioned above a first liquid level (471). A first gas conduit (430) is provided for transporting the first gas between the battery or battery stack (210) and the first pressure equalization tank (410). In another example, a second pressure equalization tank (420) may additionally be provided for partially containing a second liquid (473) and a second gas positioned above a second liquid level (472). A second gas conduit (440) is then provided for conveying the second gas between the cell or cell stack (210) and the second pressure equalization tank (420).

ELECTROLYSIS INSTALLATION COMPRISING A SUPERVISION UNIT CONFIGURED FOR IMPROVED OPERATION

NºPublicación:  EP4716049A1 25/03/2026
Solicitante: 
JOHN COCKERILL HYDROGEN FRANCE [FR]
John Cockerill Hydrogen France
EP_4716049_PA

Resumen de: EP4716049A1

The invention relates to a water electrolysis installation (P) drawing power from an electrical network (NET) and providing an hydrogen production rate, the installation (P) comprising a plurality of clusters (C<sub>i</sub>). The installation (P) comprises a supervision unit (SU) defining, repetitively at successive sampling periods (k), the operating mode of the clusters (Ci) and a current setpoint (x<sup>i</sup><sub>k</sub>) of each active cluster (C<sub>i</sub>). The supervision unit (SU) comprises a candidate module (CM) configured to establish, during each sampling period, a candidate list (SL) consisting of all cluster pools capable of satisfying a production constraint and an optimization module (COM) configured to calculate, during each sampling period (k), for each cluster pool of the candidate list (SL), optimal current setpoints of the clusters and an associated efficiency value of said pool, the optimal current setpoints optimizing an objective function under the production constraint.

SEALING DEVICE WITH A COMPRESSION LIMITER

NºPublicación:  EP4715093A1 25/03/2026
Solicitante: 
AVL LIST GMBH [AT]
AVL FUEL CELL CANADA INC [CA]
AVL List GmbH,
AVL Fuel Cell Canada Inc
EP_4715093_PA

Resumen de: EP4715093A1

The present invention relates to a sealing device (100) for sealing a membrane electrode assembly (210) of an electrolyser cell (200) against one or more bipolar plates (220) of the electrolyser cell (200). The sealing device (100) comprises a seal (110), which extends in a width direction (101) between two opposite seal surface sides (111, 112) for sealing against respective seal counter-surfaces (211, 221) of the electrolyser cell (200) and further comprises a seal lateral side (113), which is provided laterally of the seal surface sides (111, 112). The sealing device (100) comprises further at least one limiter (120) for limiting a compression of the seal (110) in the width direction (101) by engaging two opposite limiter surface sides (121, 122) of the limiter (120) with the seal counter-surfaces (211, 221). The limiter (120) comprises further a limiter lateral side (123), which is provided laterally of the limiter surface sides (121, 122). At least a part of the limiter lateral side (123) is mechanically connected to at least a part of the seal lateral side (113).

PROTON EXCHANGE MEMBRANE AND CATALYST-COATED PROTON EXCHANGE MEMBRANE

NºPublicación:  EP4713509A1 25/03/2026
Solicitante: 
UOP LLC [US]
UOP LLC
KR_20260012274_PA

Resumen de: CN121358894A

Proton exchange membranes are described. The proton exchange membrane includes: a reinforcing membrane; a continuous non-porous hydrogen recombination catalyst coating, the continuous non-porous hydrogen recombination catalyst coating comprising a mixture of a hydrogen recombination catalyst and a proton conducting ionomer; and a continuous non-porous cross-linked polyelectrolyte multilayer coating, the continuous non-porous cross-linked polyelectrolyte multilayer coating comprising alternating layers of a polycationic polymer and a polyanionic polymer. Catalyst coated membranes incorporating proton exchange membranes and methods of making proton exchange membranes are also described.

A porous separator for water electrolysis

NºPublicación:  KR20260040470A 24/03/2026
Solicitante: 
아그파게바에르트엔브이
KR_20260040470_PA

Resumen de: WO2024249360A2

A power generation system includes a housing, a lid defining an opening in the housing, and a chamber inside the housing configured to receive a cartridge comprising a powdered fuel mixture. The system also includes a fluid reservoir that stores a fluid configured to react with the powdered fuel mixture to produce hydrogen gas. A processor is configured to control ingress of the fluid from the fluid reservoir to the powdered fuel mixture in the cartridge and control egress of the gas from the cartridge to the gas storage compartment. The system also includes a generator configured to generate electricity from the gas in the gas storage compartment.

阳极电极及其催化层的制备方法和阳极电极

NºPublicación:  CN121718904A 24/03/2026
Solicitante: 
北京氢太科技有限公司
CN_121718904_PA

Resumen de: CN121718904A

本申请涉及一种阳极电极及其催化层的制备方法和制备得到的阳极电极。其中,阳极电极催化层的制备方法包括以下步骤:采用电沉积法在所述基底载体上制备镍钴层状双金属氢氧化物;将负载有镍钴层状双金属氢氧化物的基底载体浸泡于含有铁离子的溶液中,利用铁离子置换镍离子和钴离子,得到镍钴铁三元层状金属氢氧化物作为基底载体负载的阳极电极催化层。相比较现有阳极电极,本申请所提供的阳极电极催化层及具有其的阳极电极过电位更低,电解水制氢反应整体所需工作电压更低,催化活性更高。同等产出的情况下,电解制氢的耗能更少。

一种电解水制氢系统及其控制方法

NºPublicación:  CN121718897A 24/03/2026
Solicitante: 
中国天楹股份有限公司江苏天楹环保能源成套设备有限公司
CN_121718897_PA

Resumen de: CN121718897A

本发明公开了一种电解水制氢系统及其控制方法,包括电解槽、热解槽、缓冲冷却装置、缓冲加热装置与换极机构,电解槽内分别设置有阴极和辅助电极,电解槽内灌注碱性电解液,电解槽顶部于辅助电极上部设置有可电动开启的第一活动门,热解槽内放置有多组辅助电极,热解槽顶部于辅助电极上部设置有可电动开启的第二活动门,热解槽内灌注热解液,换极机构包括多组机械手,机械手于电解槽、热解槽、缓冲冷却装置、缓冲加热装置上方活动并抓取辅助电极进行快速替换。本发明的优点在于既能够在空间上对析氧和析氢过程进行分离,以提升安全性,又能通过换极机构实现辅助电极的高效利用,从而提升电解槽装置的利用率,降低单位制氢的造价。

一种用于可见光驱动全水分解的富铋溴氧化铋固溶体单晶纳米片的合成及应用

NºPublicación:  CN121715195A 24/03/2026
Solicitante: 
福州大学
CN_121715195_PA

Resumen de: CN121715195A

0001 本发明公开了一种用于可见光驱动全水分解的富铋溴氧化铋固溶体单晶纳米片的合成方法及其应用。本发明以氧化铋与氧化镧为原料,采用溴化钾和溴化锂的二元熔盐体系作为溴源,原位合成富铋型溴氧化铋固溶体单晶,其过程中通过调控氧化铋与氧化镧的化学计量比,可实现镧与铋在晶格中的完全互溶,从而使形成的富铋溴氧化铋固溶体结构稳定。所制备的富铋溴氧化铋固溶体单晶纳米片具有合成工艺简单、重复性好等优点,符合规模化生产需求,且该材料不仅具备适配全水分解反应所需的能带结构,还能有效抑制光生电子‑空穴对的复合过程,显著提升载流子的分离效率及表面迁移速率,因此展现出广阔的应用前景。

一种电解水制氢系统的安全控制方法、装置、设备及介质

NºPublicación:  CN121718921A 24/03/2026
Solicitante: 
国华(河北)新能源有限公司
CN_121718921_PA

Resumen de: CN121718921A

本发明公开了一种电解水制氢系统的安全控制方法、装置、设备及介质,涉及电解水制氢领域,包括:S1、实时同步采集串联电解槽中每一个电解小室的实时电压值;S2、计算表征电压一致性的实时统计特征,并为所述实时统计特征建立动态基线;S3、若所述实时统计特征相对于所述动态基线的偏离满足预设的预警条件,则触发早期一致性风险预警;S4、基于各电解小室的所述实时电压值定位至少一个疑似故障小室;该方法,通过实时同步采集并分析所有串联电解小室的电压数据,利用电压一致性的统计特征变化作为早期风险敏感指标,能够在故障初期、远早于气体浓度超标之前即发出预警,并精准定位至疑似故障小室。

一种抑制质子交换膜电解槽过冲电压的方法

NºPublicación:  CN121718894A 24/03/2026
Solicitante: 
湖北英特利电气有限公司
CN_121718894_PA

Resumen de: CN121718894A

本发明涉及一种抑制质子交换膜电解槽过冲电压的方法,旨在提高电解槽的性能和可靠性,特别是在氢能生产领域。该方法通过控制电源输出与电解槽工作状态相匹配的特定参数的直流偏置电压,并叠加特定参数的正弦波电压,优化电解槽内部的动态过程,有效抑制过冲电压,延长电解槽的使用寿命,并提高氢气生产效率。该方法适用于不同容量等级的质子交换膜电解槽,并根据不同电解槽的特性调整相关参数,为电解水制氢技术的发展提供了新的技术路径。通过实施例验证,本发明方法在低功率和高功率间歇运行条件下均能有效抑制过冲电压,与现有技术相比,展现出显著的性能优势和更高的可靠性。

阴极电极及其催化层的制备方法和阴极电极

NºPublicación:  CN121718905A 24/03/2026
Solicitante: 
北京氢太科技有限公司
CN_121718905_A

Resumen de: CN121718905A

0001 本申请提供一种阴极电极及其催化层的制备方法和阴极电极,适用于电解制氢。该阴极电极催化层的制备方法包括以下步骤:采用电沉积法在基底载体上制备镍钴层状双金属氢氧化物;对基底载体上负载的镍钴层状双金属氢氧化物进行水热硫化处理,得到镍钴硫三元化合物作为基底载体上负载的阴极电极催化层。相比较现有的Ni(OH)<2>催化层,本申请的导电性能和电化学催化性能更佳,在制氢反应析氢过程中的电位更低,电解制氢的工作电压低,耗能少。

离子溶剂膜及其制备方法和应用、电解水装置

NºPublicación:  CN121718065A 24/03/2026
Solicitante: 
氢和元泰(常州)新材料科技有限公司
CN_121718065_A

Resumen de: CN121718065A

0001 本申请提供了离子溶剂膜及其制备方法和应用、电解水装置,属于电解水阴离子交换膜技术领域。所述离子溶剂膜的制备方法,包括以下步骤:采用聚苯并咪唑、主致孔剂和增强剂,制备铸膜液;将所述铸膜液制备成膜后,与碱进行反应,制备离子溶剂膜;其中,所述主致孔剂包括聚醚类致孔剂和聚乙烯内酰胺类致孔剂中的至少一种;所述增强剂包括纤维素和二氧化硅中的至少一种。本申请通过在聚苯并咪唑中引入主致孔剂和增强剂,可改善离子溶剂膜的机械性能和离子传导性能。

智能化AEM电解制氢移动工业装备

NºPublicación:  CN121718891A 24/03/2026
Solicitante: 
大连理工大学
CN_121718891_PA

Resumen de: CN121718891A

0001 本发明提供了智能化AEM电解制氢移动工业装备,属于新能源技术领域。该装备主要包括车体外壳、储液罐、电解柜、电控柜、换热器、气液分离器和气瓶。本发明具有灵活性和便捷性的特点,能满足偏远地区、临时能源需求场景及应急响应等情况的用氢需求。

一种耐腐蚀且高效的非铱镍基催化剂及其制备方法

NºPublicación:  CN121718901A 24/03/2026
Solicitante: 
苏州工业园区和顺电气股份有限公司
CN_121718901_PA

Resumen de: CN121718901A

0001 本发明涉及一种耐腐蚀且高效的非铱镍基催化剂及其制备方法。催化剂以经硫氟双配位诱导电子重排改性的镍钴层状双氢氧化物为主体,复合含邻对位酚羟基和酰胺基的有机小分子2,4‑二羟基苯乙酰胺,并引入碳源、还原剂以及稳定助剂,通过溶液分散、干燥及热处理获得。该方法通过硫元素的柔性配位与氟元素的强电负性诱导,实现催化剂电子结构的定向调控,并在有机小分子界面作用下形成稳定的电子传输通道。所得催化剂在碱性电解液中表现出低过电位、低塔菲尔斜率和小电荷转移电阻,兼具优异的耐腐蚀性和长期电化学稳定性。本发明催化剂在活性、导电性及结构稳定性方面均优于传统单一改性体系,适用于高效电解水制氢及其他碱性电催化反应领域。

一种二氧化钛纳米带载体的制备方法及PEM电解水阳极催化剂

NºPublicación:  CN121718906A 24/03/2026
Solicitante: 
龙子湖新能源实验室中国科学院过程工程研究所郑州中科新兴产业技术研究院河南省中科科技成果转移转化中心
CN_121718906_PA

Resumen de: CN121718906A

0001 本发明提出了一种二氧化钛纳米带载体的制备方法及PEM电解水阳极催化剂,属于PEM电解水制氢技术领域,用以解决二氧化钛基催化剂催化活性差的技术问题。本发明所述二氧化钛纳米带载体为掺杂型二氧化钛纳米带载体;所述掺杂元素为硫、硒中的至少一种;所述载体呈纳米带形貌。通过形貌调控和掺杂改性,采用本发明中的二氧化钛纳米带载体,一方面可调控膜电极运行时的气液传质行为,另一方面改善了其导电性能,使其在PEM电解水阳极反应活性方面展现出卓越的活性(在电解性能接近情况下,贵金属用量降低了70%)和使用寿命(在1A cm<‑2>恒定电流下持续运行1000小时),使能源转换效率明显提升。

一种水蒸汽制氢工艺

NºPublicación:  CN121717325A 24/03/2026
Solicitante: 
中国石油集团渤海石油装备制造有限公司中国石油天然气集团有限公司
CN_121717325_PA

Resumen de: CN121717325A

一种水蒸汽制氢工艺。本发明水蒸汽制氢工艺步骤如下,水蒸汽制取系统提供的饱和水蒸汽经过制氢系统的分气缸进入制氢反应容器;在制氢反应容器内,饱和水蒸汽与复合金属材料发生化学和电化学反应,产物是含有少量水蒸汽的氢气;含有少量水蒸汽的氢气依次经过冷凝装置、气液分离器去除氢气中的水蒸汽;去除水蒸汽的氢气经过中转缓冲罐进行稳压稳流之后通过氢气输出管线输送;安装在连接中转缓冲罐与用氢端的氢气输出管线上的氢气纯度检测仪在线检测氢气纯度,输送至用氢端;制氢工艺中,还包括计量监测工艺、安全控制工艺、冷凝水排出控制工艺、吹扫工艺。其有益效果是,低成本、安全稳定、可控性强、环保,实现绿色氢气制备。

制氢系统的故障检测方法、装置及电子设备

NºPublicación:  CN121723183A 24/03/2026
Solicitante: 
阳光氢能科技有限公司
CN_121723183_PA

Resumen de: CN121723183A

0001 本申请公开了一种制氢系统的故障检测方法、装置及电子设备,属于制氢技术领域。该方法包括:获取制氢系统的当前故障数据和故障数据库,故障数据库存储有不同类型故障对应的系统故障数据;基于当前故障数据和系统故障数据,确定当前故障数据中各故障特征参数对应的目前权重信息,并确定当前故障数据中各故障特征参数与系统故障数据中对应的故障特征参数的第一相似度;基于各故障特征参数对应的目前权重信息和第一相似度,确定当前故障数据与系统故障数据的目标相似度;基于当前故障数据与故障数据库中各个系统故障数据的目标相似度,确定制氢系统的故障检测结果。该方法故障匹配精准,故障检测结果准确率高,可以保证制氢系统的正常运行。

一种非对称电解液供应时空分步制氢系统

NºPublicación:  CN121718896A 24/03/2026
Solicitante: 
华东理工大学
CN_121718896_PA

Resumen de: CN121718896A

本发明公开了一种非对称电解液供应时空分步制氢系统,包括电化学反应模块和电解液循环模块。所述电化学反应模块包括阳极室、离子交换膜、阴极室和外接电源;所述阳极室内置阳极催化电极;在阴极室内将含三价钒离子离子的电解液还原为二价钒离子以替代析氢反应储存电子;所述电解液循环模块包括再生循环池、氢气收集池和缓冲池;再生循环池用于接收从阴极室流出反应结束的阴极电极液形成循环电解质溶液,通过控制催化剂在此池的投入实现氢气产物的生成。本发明可以实现氢气和氧气在时间和空间上的分离,且不需要额外的阳极电解液供应,并能够在室温下实现过程的高效生产和连续操作。

碱性水电解电极及制备方法、应用

NºPublicación:  CN121718902A 24/03/2026
Solicitante: 
湖南中伟新氢材料科技有限公司
CN_121718902_A

Resumen de: CN121718902A

本发明公开了一种碱性水电解电极,其结构包括基体及依次包覆于基体上的金属复合氧化层和贵金属催化层。金属复合氧化层中镍、钽、铂元素的质量比为(6.5‑8.5):(1.5‑2.5):(1.5‑2.5),且铂的负载量为0.25‑2 g/m²;贵金属催化层中贵金属的上载量为6‑16 g/m²。本发明针对碱性电解槽启停及故障工况下因反向电流引发的阴极氧化、腐蚀与活性衰减问题,通过设计具有特定成分比例的双层结构,利用贵金属催化层优先触发析氧反应进行电流分流,并借助金属复合氧化层形成稳定化学屏障,显著提升了电极的抗反极能力与运行稳定性,适用于碱性水电解制氢领域。

绝缘故障检测电路、制氢系统及其绝缘故障检测方法

NºPublicación:  CN121721438A 24/03/2026
Solicitante: 
深圳市禾望科技有限公司
CN_121721438_PA

Resumen de: CN121721438A

0001 本发明公开了一种绝缘故障检测电路、制氢系统及其绝缘故障检测方法,其中绝缘故障检测电路应用于制氢系统,其包括:电流分配模块,其第一端连接于制氢系统的功率模块输出端第一极与电解槽第一极之间,其第二端连接于制氢系统的功率模块输出端第二极与电解槽第二极之间,其第三端接地;漏电流检测模块,其第一端连接电流分配模块第三端,其第二端连接制氢系统的电解槽中性点,其第三端连接制氢系统的控制模块。本申请的电路可实现制氢系统电解槽正常运行时的在线绝缘故障检测,且适用于电解槽中间极板接地和负极接地的情况。

一种超疏水钛酸锶基光催化剂的制备方法及其应用

NºPublicación:  CN121715223A 24/03/2026
Solicitante: 
福州大学
CN_121715223_PA

Resumen de: CN121715223A

本发明公开了一种超疏水钛酸锶基光催化剂的制备及其在光催化全分解水反应中的应用。所述光催化剂是将含助催化剂Rh、CoOx的光催化剂前驱体SrTiO3与硫醇混合,经溶剂热处理制得。本发明通过将硫醇以金属‑硫键锚定在助催化剂表面位点,有效地调节了助催化剂的气‑液‑固三相界面,这既可以促进氢气产物的脱附,显著降低氧气在助催化剂表面的吸附,抑制光催化过程中的氢氧逆反应;又可以利用硫醇与助催化剂的强配位作用,抑制反应过程中硫醇的分解或脱附,从而提升催化剂稳定性。因此,本发明提供了一种开发稳定、高效催化剂的实用方法,具有潜在的应用前景。

一种用于碱性电解水的多孔导电催化层结构及其构筑方法

NºPublicación:  CN121718914A 24/03/2026
Solicitante: 
国家能源投资集团有限责任公司北京低碳清洁能源研究院
CN_121718914_A

Resumen de: CN121718914A

本发明公开了一种用于碱性电解水的多孔导电催化层结构及其构筑方法,该方法包括:1)将导电剂﹑非贵金属催化剂﹑成孔剂以及粘结剂混合,并配置得到浆体形态的催化剂前驱体分散液,导电剂为高导电性的高分子聚合物或高导电性的金属材料;2)将催化剂前驱体分散液负载于基底表面,得到催化层与基底复合的催化层结构;3)将步骤2)得到的催化层结构中的成孔剂去除,得到多孔催化层结构;4)将步骤3)得到的多孔催化层结构进行烘干以及热压处理。本发明通过各组分的选择以及与处理工艺配合,提高了催化层在大电流密度下的稳定性和耐久性,降低了界面传质阻力和传荷阻抗,以及提高了大规模制备过程中的一致性和均匀性。

一种工业源CO2耦合的海水电解制氢处理方法

NºPublicación:  CN121718926A 24/03/2026
Solicitante: 
浙江大学嘉兴研究院浙江大学
CN_121718926_PA

Resumen de: CN121718926A

本发明提供一种工业源CO2耦合的海水电解制氢处理方法,该方法包括以下步骤:将从碱性电解槽回流的稀碱液母液与工业源CO2进行逆流吸收反应,生成液体沉淀剂;将原料海水引入第一沉淀反应单元,投加液体沉淀剂,pH值控制在9.0‑9.8的区间内,固液分离,得到上清液和碳酸钙沉淀;将上清液引入第二沉淀反应单元,投加碱性调节剂,pH值提升至10.5以上,固液分离,得到初步精制海水和氢氧化镁沉淀;将初步精制海水进行深度净化,电解,得到氢气和稀碱液母液;将氢气与未反应的工业源CO2混合后进行催化加氢反应,生成含有甲醇或甲烷的反应产物。本发明实现海水杂质去除、CO2资源化利用与氢能增值的一体化协同。

一种氧化铱纳米片催化剂及其制备方法与应用

NºPublicación:  CN121717413A 24/03/2026
Solicitante: 
中国科学院大连化学物理研究所榆林中科洁净能源创新研究院
CN_121717413_PA

Resumen de: CN121717413A

0001 本发明涉及电解催化剂技术领域,具体涉及一种氧化铱纳米片催化剂及其制备方法与应用。该方法通过将铱金属盐溶解于特定配比的去离子水与乙醇混合溶剂中,结合硝酸调节体系pH值,随后引入乙酰丙酮构建稳定络合体系,通过添加环氧丙烷诱导凝胶化过程,在室温条件下完成溶胶‑凝胶相转变,最终经干燥、研磨、焙烧制得具有厚度为2‑5 nm、直径为20‑100nm的纳米片结构的氧化铱。本发明制得的氧化铱纳米片催化剂具有优异的质子传导特性,表现出卓越的析氧反应催化性能,特别适用于质子交换膜电解水制氢系统的阳极催化层,可显著降低阳极过电位并提升电解效率。

合成氨控制系统及方法

NºPublicación:  CN121717379A 24/03/2026
Solicitante: 
中国石油天然气股份有限公司中国寰球工程有限公司
CN_121717379_PA

Resumen de: CN121717379A

本申请提供一种合成氨控制系统及方法,涉及能源化工技术领域。该系统包括:电解水制氢装置、制氮装置、储合成气装置、第一压缩机、合成氨装置、流量检测装置和控制装置;电解水制氢装置、第一压缩机和合成氨装置依次管路连接;制氮装置分别与电解水制氢装置和第一压缩机管路连接;第一压缩机的出口与储合成气装置的入口连接;储合成气装置的出口与第一压缩机的入口连接;流量检测装置与电解水制氢装置、第一压缩机、储合成气装置和合成氨装置通信连接;控制装置用于获取流量检测装置的实时流量检测结果,基于实时流量检测结果确定出第一管路通路和第二管路通路的氮气通入量,并控制第一管路通路和第二管路通路按照对应的氮气通入量进行通入。

一种多孔镍钼钴析氢阴极及其制备方法、应用

NºPublicación:  CN121718913A 24/03/2026
Solicitante: 
浙江工业大学
CN_121718913_PA

Resumen de: CN121718913A

本发明涉及多孔电极技术领域,具体公开了一种多孔镍钼钴析氢阴极及其制备方法、应用。阴极通过以下步骤制得:S1.将经过清洗预处理的镍基置于无水乙醇中备用;S2.向去离子水中依次加入六水合硫酸镍、七水合硫酸钴、四水合钼酸铵、导电剂和络合剂并充分搅拌得到第一混合液,再加入辅助络合剂并调整pH值达到5~11,得到电镀液;S3.以镍基为阴极、钌钛电极为阳极置入电镀液中,进行电化学沉积,获取电沉积镍基材料;S4.将电沉积镍基材料冲洗并干燥,得到多孔镍钼钴析氢阴极。本发明制得的阴极中在镍基表面形成了合金镀层,该镀层结合泡沫镍基底本身的多孔特性,提高了电极在碱性电解水制氢的催化活性,同时提高了电极的抗腐蚀能力。

一种阴离子交换膜电解槽的故障分类方法及系统

NºPublicación:  CN121723279A 24/03/2026
Solicitante: 
国网浙江省电力有限公司信息通信分公司
CN_121723279_PA

Resumen de: CN121723279A

本发明涉及电解槽管理技术领域,公开了一种阴离子交换膜电解槽的故障分类方法及系统,所述方法包括:采集待分类阴离子交换膜电解槽在被施加交流扰动信号后产生的激励响应信号和氧气中氢气的交叉浓度,交流扰动信号被设定为由一个高频正弦波和一个低频正弦波复合而成;根据激励响应信号中的高频激励响应信号,得到第一欧姆电阻;根据激励响应信号中的低频激励响应信号和第一欧姆电阻,得到电荷转移电阻;基于预训练的故障诊断模型和预构建的故障规则库,对第一欧姆电阻、电荷转移电阻和交叉浓度进行分析,得到故障分类结果。本申请的方法,实现阴离子交换膜电解槽各个具体组件健康状况的预测,适应范围广泛,故障分类结果更准确。

一种基于离子液体调控的二氧化钛载体的制备方法及PEM电解水阳极催化剂

NºPublicación:  CN121717398A 24/03/2026
Solicitante: 
郑州中科新兴产业技术研究院中国科学院过程工程研究所龙子湖新能源实验室
CN_121717398_PA

Resumen de: CN121717398A

本发明提出了一种基于离子液体调控的二氧化钛载体的制备方法及PEM电解水阳极催化剂,属于PEM电解水制氢的技术领域。本发明采用水热法并通过离子液体辅助制备出具有特定形貌的二氧化钛,改善了其导电性能,在将低贵金属用量的情况下,其负载的贵金属铱催化剂在PEM电解水阳极反应活性方面超越商业铱黑催化剂,并展现出卓越的耐久性,使能源转换效率明显提升。该方法操作简便,在电催化技术、石油化工等领域具有巨大的市场需求和应用前景。

基于分布式光热的离网光伏制氢热管理系统

NºPublicación:  CN121718922A 24/03/2026
Solicitante: 
深能北方能源控股有限公司
CN_121718922_PA

Resumen de: CN121718922A

本发明的实施例提供了基于分布式光热的离网光伏制氢热管理系统,涉及制氢领域。该离网光伏制氢热管理系统包括光热储热罐、多台光热集热器与储热循环管路,多台光热集热器并联于储热循环管路,储热循环管路与光热储热罐连通。本发明实施例的离网光伏制氢热管理系统通过设置多台光热集热器采集太阳能,将太阳能转化为热能储存在光热储热罐内,同时设置保温回路单元,通过在氢气气液分离器与氧气气液分离器的内部设置换热盘管,换热盘管通过保温循环管路与光热储热罐连通,从而对碱液进行加热升温,升温加热后的碱液回流至电解槽,保证电解槽的温度处于工作温度范围内,以便于在需要工作时快速启动。

一种稀土钆掺杂的镍钴基氧化物催化剂的制备方法和应用

NºPublicación:  CN121718915A 24/03/2026
Solicitante: 
新乡医学院第一附属医院
CN_121718915_PA

Resumen de: CN121718915A

本发明公开了一种稀土钆掺杂的镍钴基氧化物催化剂的制备方法和应用,属于电催化技术领域。其制备过程为,首先制备微乳液、碱溶液和金属盐溶液,再将碱溶液和金属盐溶液分别于微乳液混合后再混匀制备凝胶,最后将凝胶分离、干燥、磨成粉末后进行高温煅烧,得到稀土钆掺杂的镍钴基氧化物催化剂。本发明制备的稀土钆掺杂的镍钴基氧化物催化剂微观为纳米片状结构,钆元素自身的强供电子特性可调控镍钴活性中心的电子结构,提高催化剂的电催化性能。将本发明制备的稀土钆掺杂的镍钴基氧化物催化剂用在氧析出反应(OER)中表现出优异的催化活性和长期运行稳定性。

一种核能耦合光催化分解水制氢系统及制氢方法

NºPublicación:  CN121715132A 24/03/2026
Solicitante: 
华能山东石岛湾核电有限公司
CN_121715132_PA

Resumen de: CN121715132A

本发明涉及核能‑光能耦合制氢技术领域,公开一种核能耦合光催化分解水制氢系统及制氢方法。本发明核能耦合光催化分解水制氢系统,包括:光催化反应单元,用于在光催化剂作用下分解含牺牲剂的水溶液产生氢气;热化学反应单元,与所述光催化反应单元连接,用于接收光催化反应产生的硫酸铵并进行热化学分解产生氧气;气体吸收再生单元,与所述热化学反应单元连接,用于将热化学分解产生的气体吸收并再生为牺牲剂返回光催化反应单元;核能供热单元,为所述热化学反应单元提供反应所需的热量。本发明实现太阳能与核能高效协同,氢气纯度≥99.9%,系统综合能效≥85%,解决了传统光催化牺牲剂消耗难题,为绿氢规模化生产提供新路径。

一种布朗气制氢系统及制氢方法

NºPublicación:  CN121718887A 24/03/2026
Solicitante: 
浙江和利氢能科技股份有限公司
CN_121718887_PA

Resumen de: CN121718887A

0001 本申请公开了一种布朗气制氢系统及制氢方法,包括原料气提供单元,所述原料气提供单元适于提供布朗气;气体分离单元,所述气体分离单元适于设置吸附剂以选择性吸附除氢气之外的气体;所述原料气提供单元通过生成或转运的方式来提供布朗气,布朗气进入所述气体分离单元后选择性吸附除氢气之外的气体,未被吸附的氢气离开所述气体分离单元进行排出使用或收集。本布朗气制氢系统及制氢方法采用布朗气作为原料气,布朗气中具有较高的氢气含量,由于杂质较少,仅除去氧气和少量水不需要较高的压力,可以保证整个系统在较低的压力下进行气体分离,兼顾安全性和经济效益。

一种镍锰硫酸盐及其制备方法和应用,以及工作电极的制备方法

NºPublicación:  CN121717410A 24/03/2026
Solicitante: 
中国科学技术大学
CN_121717410_A

Resumen de: CN121717410A

0001 本发明涉及清洁能源技术领域,特别涉及一种镍锰硫酸盐及其制备方法和应用,以及工作电极的制备方法。本发明提供的镍锰硫酸盐的制备方法包括:S1、将硫酸镍、锰盐和溶剂混合,得到金属盐溶液;S2、将碱性物质溶于溶剂中,得到碱溶液;S3、将所述金属盐溶液与碱溶液混合共沉淀,得到金属盐悬浊液;S4、将所述金属盐悬浊液加热反应,洗涤和干燥,得到镍锰硫酸盐;其中,步骤S1和步骤S2没有顺序限制。上述制备方法无需使用模板剂、表面活性剂或惰性气氛保护,原料来源广泛且反应条件相对温和,大大简化了工艺流程,提高了生产效率,有利于规模化生产。

一种用于碱性电解水的梯度型催化层结构及其构筑方法

NºPublicación:  CN121718903A 24/03/2026
Solicitante: 
国家能源投资集团有限责任公司北京低碳清洁能源研究院
CN_121718903_A

Resumen de: CN121718903A

0001 本发明公开了一种用于碱性电解水的梯度型催化层结构及其构筑方法,该构筑方法包括如下步骤:1)将催化剂、粘结剂﹑压电材料混合,并配置得到浆体形态的催化剂前驱体分散液;2)采用电极基底作为载体,将催化剂前驱体分散液负载于基底表面,之后对基底表面进行干燥和热压处理,在基底表面成形第一催化层;3)在步骤2)得到第一催化层表面复合导电陶瓷材料,得到第二催化层;4)对经步骤3)处理得到的包含第一催化层与第二催化层复合的催化层结构进行表面改性,增加催化层结构表面材料的亲水性。本发明能够在保持催化层高活性的同时,实现亲水性和导电性的梯度变化,有助于提高电解水的效率和稳定性。

一种纳秒-飞秒脉冲激光耦合的水裂解制氢方法

NºPublicación:  CN121717324A 24/03/2026
Solicitante: 
青岛科技大学
CN_121717324_PA

Resumen de: CN121717324A

本发明属脉冲激光制氢技术,涉及纳秒‑飞秒脉冲激光同轴耦合光解水/海水制氢工艺。两脉冲时序由纳秒光路延迟模块调控,当纳秒脉冲延迟至最佳匹配时,飞秒脉冲诱导等离子体形成空泡作瞬态反应室,纳秒激光补能持续产氢。关键技术为抑制逆反应及持续供能。装置接气分与色谱仪在线检氢,较单飞秒源显著提升产率、能效,突破产率低、效率低及过程不可控瓶颈。

一种光照诱导调控制备高活性二氧化锰耐酸析氧电极的方法

NºPublicación:  CN121718916A 24/03/2026
Solicitante: 
昆明理工大学
CN_121718916_PA

Resumen de: CN121718916A

本发明公开了一种光照诱导调控制备高活性二氧化锰耐酸析氧电极的方法,属于功能材料制备技术领域。本发明在含MnSO4为锰源的H2SO4溶液中,采用阳极电沉积法制备了纳米片状结构的ε‑MnO2低析氧活性电极,然后引入光照处理将ε‑MnO2转变为γ‑MnO2活性相,并产生了丰富的氧缺陷,从而诱导生成了更多的催化活性中心,成功激活了电极催化析氧性能。在酸性体系中,γ‑MnO2驱动100mA/cm2电流密度所需析氧过电位较ε‑MnO2显著降低,催化析氧稳定性能显著增强。本发明的光照处理增强传统惰性MnO2电极催化性能的方法在技术上能实现规模化应用,为非贵金属基酸性析氧活性电极的开发提供了一种新思路。

표면 플라스몬 공명 촉매 및 화학 반응 시스템

NºPublicación:  KR20260039774A 20/03/2026
Solicitante: 
모던밸류주식회사
KR_20260039774_PA

Resumen de: EP1000000A1

The invention relates to an apparatus (1) for manufacturing green bricks from clay for the brick manufacturing industry, comprising a circulating conveyor (3) carrying mould containers combined to mould container parts (4), a reservoir (5) for clay arranged above the mould containers, means for carrying clay out of the reservoir (5) into the mould containers, means (9) for pressing and trimming clay in the mould containers, means (11) for supplying and placing take-off plates for the green bricks (13) and means for discharging green bricks released from the mould containers, characterized in that the apparatus further comprises means (22) for moving the mould container parts (4) filled with green bricks such that a protruding edge is formed on at least one side of the green bricks.

一种析氢阴极及其制备方法和应用

NºPublicación:  CN121700436A 20/03/2026
Solicitante: 
滨化技术有限公司
CN_121700436_PA

Resumen de: CN121700436A

本发明属于析氢电极技术领域,提供了一种析氢阴极及其制备方法和应用。本发明在镍基体上重复依次涂覆催化剂溶液体系和烧结的过程,得到前驱体;将所述前驱体置于无机碱溶液中进行电活化,得到所述析氢阴极;所述催化剂溶液体系包括催化金属化合物、盐酸和溶剂;所述催化金属化合物包括镍化合物、铈化合物、钌化合物、钼化合物、铂化合物和铁化合物中的一种或多种;所述烧结的温度独立地为400~600℃,时间独立地为10~60min,所述烧结的气氛为空气。本发明通过涂覆、烧结和电活化在镍基体上得到了具有复合纳米结构的析氢阴极。本发明制得析氢阴极中催化层与镍基体结合力强,延长了使用寿命。

电解系统、能量平衡系统、用于平衡电网中的电功率的方法、计算机程序、控制器和电能量源

NºPublicación:  CN121713345A 20/03/2026
Solicitante: 
西门子能源国际公司
CN_121713345_PA

Resumen de: EP4513701A1

0001 Electrolysis system, energy balancing system, method for balancing electrical power in an electrical network, computer program, controller and an electrical energy source 0002 The present invention pertains to an electrolysis system (1) and an energy balancing system (10) comprising a renewable electrical energy source (2) and the electrolysis system (1) that are electrically connected, wherein a production of electrical power of the renewable electrical energy source (2) is controlled by generator controller (5) and an absorption of electrical power by an electrolysis process (5) of the electrolysis system (3) is controlled by a main power controller (2) and an electrolysis controller (4). The electrolysis controller (4) is adapted to determine a capacity of the electrolysis system (3) of converting any additional electrical power and to transmit an indicator value (7) indicative of the electrolysis process (5) being capable or not capable of absorbing any additional electrical power to the main power controller (2) and/or to the generator controller (12) for adjusting the production and/or absorption of electrical power.

引入参比电极的阴离子交换膜水电解系统及其制造方法

NºPublicación:  CN121712928A 20/03/2026
Solicitante: 
韩国科学技术院
CN_121712928_PA

Resumen de: WO2026019015A1

One embodiment of the present invention provides an anion-exchange membrane water electrolysis system incorporating a reference electrode, and a method for producing same. The anion-exchange membrane water electrolysis system incorporating a reference electrode according to one embodiment of the present invention places the reference electrode not between reduction (cathode) and oxidation (anode) electrodes but outside of a membrane electrode assembly, thereby allowing overvoltage of each electrode to be measured without degrading system performance.

Sistemas integrados de energía a amoníaco de múltiples niveles.

NºPublicación:  CL2025003766A1 20/03/2026
Solicitante: 
KELLOGG BROWN & ROOT LLC [US]
US_2024400404_PA

Resumen de: US2024400404A1

0000 A multi-tier integrated power-to-ammonia system includes a converter for generating ammonia and heat through a reaction involving a compressed mixture of hydrogen and nitrogen gases. The system includes a steam generator that can generate steam using the heat from the reaction, and a reversible solid-oxide system in fluid communication with the steam generator that can separate the steam into oxygen gas and hydrogen gas.

一种多金属析氢催化剂及其制备方法与应用

NºPublicación:  CN121700446A 20/03/2026
Solicitante: 
湖南大学
CN_121700446_PA

Resumen de: CN121700446A

本发明属于电解水材料技术领域,公开了一种多金属析氢催化剂,所述催化剂为碳封装的纳米颗粒结构,所述催化剂为三维多孔结构,所述纳米颗粒为金属合金结构,所述纳米颗粒均匀分散在掺杂氮的碳骨架的表面以及嵌入碳骨架的内部,多金属中一种金属为Pt,其他金属M选自过渡金属中的一种或多种,Pt与金属M之间的原子距离为本发明制备得到的催化剂,利用铂与其他过渡金属的合金化作用,不仅可以减少铂的用量,降低成本,而且还能提高铂基催化剂在碱性和酸性介质中具有优异的HER性能。

制氢电极及其制备方法、水电解装置

NºPublicación:  CN121700483A 20/03/2026
Solicitante: 
阳光氢能科技有限公司
CN_121700483_PA

Resumen de: CN121700483A

本申请属于电解水制氢技术领域,公开了一种制氢电极及其制备方法、水电解装置。该制备方法包括将可溶性镍盐、缓冲剂、添加剂和金属掺杂的金属化合物纳米颗粒混合,得到电镀液;将导电基底作为阴极,置于所述电镀液中进行电镀,以在所述导电基底的表面形成镀层,得到制氢电极。采用本申请提供的方法制备得到的制氢电极具有优异的催化活性和稳定性。

一种富磷型磷化镍催化剂的制备方法及其应用

NºPublicación:  CN121700442A 20/03/2026
Solicitante: 
英凯模金属网有限公司齐鲁工业大学(山东省科学院)
CN_121700442_PA

Resumen de: CN121700442A

本发明属于电解水用催化剂技术领域,提供了一种富磷型磷化镍催化剂的制备方法及其应用。所述方法包括以下步骤:氯化镍经水热反应制备氢氧化镍纳米片作为前驱体;前驱体在磷酸二氢铵溶液中,于氩气保护下进行微波反应、磷化;再经过电热耦合反应即得目标产物。所述富磷型磷化镍催化剂呈现多孔且富含晶界的二维纳米片形貌,大量的表面原子排布可暴露丰富的催化活性位点;富磷的引入可显著改变镍的电子结构使其具有独特的类金属特性,催化剂表面的氢吸附自由能非常接近于零,具备最优的吸附和脱附氢的动力学平衡,在工业电解水制氢领域具有广阔的应用前景。

一种二氧化锡负载的非晶氧化铱钴催化剂及其制备方法和在质子交换膜电解水中的应用

NºPublicación:  CN121700444A 20/03/2026
Solicitante: 
中国科学院上海硅酸盐研究所
CN_121700444_PA

Resumen de: CN121700444A

本发明涉及一种用于质子交换膜电解池阳极的水氧化电催化剂,特别涉及一种SnO2负载的非晶IrCoOx阳极电催化剂及其制备方法与应用。IrCoOx@SnO2质子交换膜电解水阳极电催化剂包括SnO2纳米颗粒以及负载于SnO2纳米颗粒表面的非晶IrCoOx纳米颗粒,1.5≤x≤1.9,其中,SnO2纳米颗粒的质量含量为16%~42%,IrCoOx纳米颗粒的质量含量为58%~84%。本发明克服了现有OER催化剂不能同时兼顾高活性和长久稳定性、从而不适宜大规模商业化应用的缺陷。

集成式金属裂解水蒸汽制氢系统

NºPublicación:  CN121695792A 20/03/2026
Solicitante: 
中国石油集团渤海石油装备制造有限公司中国石油天然气集团有限公司
CN_121695792_PA

Resumen de: CN121695792A

一种集成式金属裂解水蒸汽制氢系统。本发明的水蒸汽装置、分气缸、裂解反应装置、冷凝装置、气液分离器、缓冲罐、转运设备通过管线依次连通;制氢系统还设置有,计量监测装置,对制氢过程的压力、流量、温度进行监测;安全控制装置,执行安全控制工艺;冷凝水管汇,制氢过程产生的冷凝水通过冷凝水管汇排出;吹扫装置,对制氢系统进行吹扫清洁作业。其有益效果是,结构设计合理,提高裂解水蒸汽制氢效率,能耗低;降低成本,具有较高的实用价值和经济效益;采用橇装化设计,机动性强,便于布置、安装连接和运移,实现高效、环保、安全的氢气生产。

一种稀土掺杂二硫化钒电析氢催化剂的制备方法及应用

NºPublicación:  CN121700451A 20/03/2026
Solicitante: 
四川大学
CN_121700451_PA

Resumen de: CN121700451A

本发明公开了一种稀土掺杂二硫化钒电析氢催化剂的制备方法与应用,属于电催化制氢技术领域。该方法以偏钒酸铵为前驱体、硫代乙酰胺为硫源,稀土氯化物作为掺杂剂,在聚乙烯吡咯烷酮辅助下经水热反应制得稀土掺杂VS₂粉末。所获得的催化剂呈花状纳米片阵列结构,稀土元素均匀分布于晶格中,保持了1T相结构的高导电性并优化了氢原子的吸附自由能。与未掺杂VS₂相比,该催化剂在电解水析氢反应中表现出更低的过电位和更优的反应动力学,其中Ce掺杂1.5%的样品在‑10mA·cm⁻²时过电位低至150mV。该方法工艺简单、成本低廉,所得催化剂稳定性高,具有广阔的应用前景,可应用于新能源电解水制氢等领域。

基于地热梯级利用的离网光伏制氢热管理系统

NºPublicación:  CN121700423A 20/03/2026
Solicitante: 
深能北方能源控股有限公司
CN_121700423_PA

Resumen de: CN121700423A

本申请提供了一种基于地热梯级利用的离网光伏制氢热管理系统,涉及碱性电解水制氢技术领域。该基于地热梯级利用的离网光伏制氢热管理系统包括电解槽、换热器、第一气液分离器、第二气液分离器、储热罐、碱液循环泵和换热介质循环泵,电解槽的氢气出口与第一气液分离器相连通,电解槽的氧气出口与第二气液分离器相连通,第一气液分离器和第二气液分离器的液相出口均与碱液循环泵的入口相连通,碱液循环泵的出口与换热器的碱液入口相连通,换热器的碱液出口与电解槽的入口相连通,换热器的介质出口与储热罐的介质入口相连通,该基于地热梯级利用的离网光伏制氢热管理系统能够保障碱液温度适宜,进而缩短系统启动时间。

水电解系统

NºPublicación:  CN121700434A 20/03/2026
Solicitante: 
丰田自动车株式会社
CN_121700434_PA

Resumen de: EP1000000A1

The invention relates to an apparatus (1) for manufacturing green bricks from clay for the brick manufacturing industry, comprising a circulating conveyor (3) carrying mould containers combined to mould container parts (4), a reservoir (5) for clay arranged above the mould containers, means for carrying clay out of the reservoir (5) into the mould containers, means (9) for pressing and trimming clay in the mould containers, means (11) for supplying and placing take-off plates for the green bricks (13) and means for discharging green bricks released from the mould containers, characterized in that the apparatus further comprises means (22) for moving the mould container parts (4) filled with green bricks such that a protruding edge is formed on at least one side of the green bricks.

一种多孔纳米层叠结构制氢电极材料的制备方法

NºPublicación:  CN121700441A 20/03/2026
Solicitante: 
有研工程技术研究院有限公司
CN_121700441_PA

Resumen de: CN121700441A

本发明提供一种多孔纳米层叠结构制氢电极材料的制备方法,包括以下步骤:步骤1、先将金属基体依次清洗并干燥,以备用;步骤2、采用溅射法将镍、硅沉积在步骤1清洗后的底层金属基体上,在其上形成镍‑硅掺杂表层;步骤3、将步骤2掺杂表层后的金属基体置于酸洗液中,进行酸洗去除表层中的硅,从而在底层金属基体上形成中间层多孔镍层;步骤4、将步骤3得到的具有多孔镍层的金属基体置于前驱体溶液中,在所述中间层多孔镍层上原位生长表层纳米催化剂层,从而制备多孔纳米层叠结构制氢电极材料。该层叠结构的电极材料为多种催化元素互相协同作用,活性位点增多,活化势垒降低,制氢反应速率加快,制氢所需能耗降低。

一种用于水电解制氢的多级离子膜耦合系统及方法

NºPublicación:  CN121700428A 20/03/2026
Solicitante: 
西安热工研究院有限公司华能山东发电有限公司众泰电厂
CN_121700428_PA

Resumen de: CN121700428A

本发明属于水电解制氢技术领域,涉及一种用于水电解制氢的多级离子膜耦合系统及方法。包括原料水处理单元、多级离子膜电解槽、氢侧分离器和梯度补水罐;原料水处理单元包括依次连接的反渗透装置和电渗析装置;电渗析装置和多级离子膜电解槽的第一水入口连接;多级离子膜电解槽内自下而上依次设置有阳极层、复合离子交换膜和阴极层;多级离子膜电解槽的阴极层上设置有氢气出口;多级离子膜电解槽的阳极层上设置有氧气出口;氢气出口和氢侧分离器的气液混合入口连接;氢侧分离器的液体出口和多级离子膜电解槽的第二水入口连接;梯度补水罐和氢侧分离器的液体入口连接。本发明实现了能耗降低、氢气纯度提升和运行稳定性增强的效果。

双空位ZnCdS固溶体光催化剂及其制备方法和应用

NºPublicación:  CN121695891A 20/03/2026
Solicitante: 
长沙理工大学
CN_121695891_PA

Resumen de: CN121695891A

本发明公开了一种双空位ZnCdS固溶体光催化剂及其制备方法和应用,制备方法包括将镉源、锌源和硫源加入无水乙醇中搅拌溶解,镉源、锌源、硫源的质量比为1∶9∶3,于70℃~90℃水浴条件下反应,经抽滤、洗涤、干燥,得到粉末状ZnCdS固溶体,将NaOH加入水中并搅拌溶解,然后加入粉末状ZnCdS固溶体,再超声处理,经抽滤、洗涤、干燥,得到双空位ZnCdS固溶体光催化剂。本发明的制备方法具有产氢率高、重复稳定性好、制备简便、成本低等优点,所得双空位ZnCdS固溶体光催化剂可应用于光催化产氢领域,产氢效率高达12.69mmol·g‑1·h‑1,是纯ZnS的23.94倍,纯CdS的11.64倍。

一种碱性电制氢系统碱液结晶堵塞的预测及预防方法

NºPublicación:  CN121708716A 20/03/2026
Solicitante: 
内蒙古绿氢科技有限公司安徽华赛能源科技股份有限公司
CN_121708716_PA

Resumen de: CN121708716A

本发明涉及碱性电解水制氢技术领域,尤其涉及一种碱性电制氢系统碱液结晶堵塞的预测及预防方法,包括:监测氢侧与氧侧气动调节阀的实时开度值;分析开度值在一个连续时间段内的变化趋势;当趋势表明开度持续单向增加且累计增幅超第一阈值时,触发一级预警并输出预警信息;当未触发一级预警但开度值超过第二阈值时,触发二级预警并自动调整系统工艺参数;当未触发上述预警但开度值超过更高的第三阈值时,触发三级预警并自动降低系统制氢负荷;在触发二级或三级预警后,若开度值未恢复正常,则对堵塞管路执行在线冲洗和吹扫维护;维护完成后,返回实时监测步骤以重新开始循环监测。该方法实现了对碱液结晶堵塞的早期预测、分级干预与闭环预防。

一种矿井水电解纯化处理并同步电解制氢的装置及方法

NºPublicación:  CN121700463A 20/03/2026
Solicitante: 
西安科技大学
CN_121700463_PA

Resumen de: CN121700463A

本发明公开了一种矿井水电解纯化处理并同步电解制氢的装置及方法,包括水平串联设置的四级阳极电解絮凝池,每一级阳极电解絮凝池内均对称安装有两块板状阳极,每一级阳极电解絮凝池两侧均对称设置有阴极电解水制氢反应池;每一级阳极电解絮凝池与所对应的阴极电解水制氢反应池之间均设置有隔膜;所述阴极电解水制氢反应池内设置有盘状微通道,盘状微通道与隔膜之间安装有板状阴极。本发明采用四级阳极电解絮凝池,通过多级连续电解及电絮凝反应,逐步深入去除矿井水中的污染物,相比传统单级处理方式,净化效果显著提升,能更有效地降低矿井水中悬浮物、重金属离子等杂质含量,使处理后的水质更优。

一种多孔离子溶剂化膜及其制备方法和用途

NºPublicación:  CN121700456A 20/03/2026
Solicitante: 
远景氢能源科技(江苏)有限公司远景能源有限公司
CN_121700456_PA

Resumen de: CN121700456A

本发明提供了一种多孔离子溶剂化膜及其制备方法和用途,该离子溶剂化膜的制备方法包括:将聚芳撑氧吲哚、支化聚芳撑氧吲哚、侧链型聚芳撑氧吲哚中的一种、或所述聚芳撑氧吲哚、所述支化聚芳撑氧吲哚、所述侧链型聚芳撑氧吲哚中的至少两种溶解于第一有机溶剂中,得到成膜液;将所述成膜液通过相转换的方法进行成膜,得到离子溶剂化膜。该类膜有效解决了目前离子溶剂化膜所存在的运行寿命低,电化学性能较差的问题,在碱性电解水应用方面表现出极大的前景。

一种太阳能制氢设备

NºPublicación:  CN121700430A 20/03/2026
Solicitante: 
锦矽半导体(上海)有限公司
CN_121700430_PA

Resumen de: CN121700430A

本发明涉及制氢技术的技术领域,特别是涉及一种太阳能制氢设备。本发明的太阳能制氢设备,高温蒸发模块的蒸发腔室用于引入纯水并利用热源将纯水蒸发为水蒸气;电解模块的供电单元用于向正极电解单元和负极电解单元供电,正极电解单元和负极电解单元布置在电解腔室中以分别将水蒸气电解为氧气和氢气;气体储存模块的氢气存储单元用于接收电解出的氢气并存储,氧气存储单元用于接收电解出的氧气并存储。本申请的太阳能制氢设备,通过聚光集热单元汇聚太阳光向所述蒸发腔室直接提供热源,使纯水充分吸收太阳能并转换为高温水蒸气,热转化率较高,后续进一步对高温水蒸气电解时所需电能较少,运行时成本较低。

一种水电解槽多场智能仿真技术的实验验证方法

NºPublicación:  CN121706442A 20/03/2026
Solicitante: 
南京赛宝工业技术研究院有限公司
CN_121706442_A

Resumen de: CN121706442A

本发明公开了一种水电解槽多场智能仿真技术的实验验证方法,涉及水电解槽仿真实验技术领域;包括:S1、构建包含热场、流体场及至少一个选自电场、化学场或结构场的其他物理场的多物理场仿真模型,所述模型通过场间关联参数实现动态耦合,其中热场与流体场的耦合包括:基于热场温度分布动态修正流体场的气泡生成动力学参数,所述修正采用Arrhenius方程关联温度与气泡生成活化能。优点在于:本方法通过热流场动态耦合闭环捕捉温度‑气泡‑传热联动并带动多场优化,以热流优先迭代、仿真实验实时同步提升效率,动态调整收敛阈值与全维验证保精度,为水电解槽结构优化、参数调试提供精准可靠仿真支撑。

一种高稳定强抗氯MOF基电解海水催化剂的制备方法

NºPublicación:  CN121700455A 20/03/2026
Solicitante: 
华南理工大学
CN_121700455_PA

Resumen de: CN121700455A

本发明属于纳米材料技术领域,公开了一种高稳定强抗氯MOF基电解海水催化剂的制备方法。制备方法包括:(1)处理产品基底泡沫镍;(2)利用铁盐、镍盐、对甲基苯甲酸、对硝基苯甲酸、水、乙醇和N,N‑二甲基甲酰胺配置合成材料;(3)通过水热法合成最终的硝基功能化的NiFe‑MOF‑PNBA@NF。本发明的电催化材料应用于碱性真实海水析氧反应时,不仅催化性能更优,还能在高电流密度下保持更高的运行稳定性。此外,本发明制备的催化剂还表现出优秀的电解稳定性,在1.5A/cm2的电流密度下保持稳定性能超过4000h。

一种苝酰亚胺基COF材料及其制备方法和在光催化中的应用

NºPublicación:  CN121699088A 20/03/2026
Solicitante: 
中国科学院福建物质结构研究所
CN_121699088_PA

Resumen de: CN121699088A

本发明公开一种苝酰亚胺基COF材料及其制备方法和在光催化中的应用。该材料以苝酰亚胺作为电子供体,以具有高析氢催化活性的单体作为电子受体,采用传统COF合成技术进行制备,具备全解水所需的双活性位点,和广泛的光吸收范围与优异的电荷分离能力。该PDI‑COF催化剂在可见光下实现了低成本、高效的光催化全解水制氢,在商业化太阳能制氢领域具有巨大潜力。

一种阴离子交换膜水电解制氢系统及其运行控制方法

NºPublicación:  CN121700459A 20/03/2026
Solicitante: 
天津大学
CN_121700459_PA

Resumen de: CN121700459A

本发明属于AEMWE电解槽制氢技术领域,公开了一种阴离子交换膜水电解制氢系统及其运行控制方法。本发明通过提供AEM电解槽,所述AEM电解槽的阳极电极采用以镍毡或泡沫镍为载体的镍铁层状双氢氧化物催化剂;建立所述AEM电解槽的电流密度‑法拉第效率关系模型;基于所述电流密度‑法拉第效率关系模型,计算在波动电流输入条件下的综合法拉第效率;根据所述综合法拉第效率,调整所述AEM电解槽的运行参数,优化制氢效率和安全性能。本发明通过定量模型与智能控制,实现制氢系统对可再生能源波动的高效、安全响应,实现可再生能源的高比例消纳,提升了绿氢制备的经济性与可靠性,为AEMWE制氢系统的动态运行策略提供定量依据。

一种高暴露{111}晶面氧化镁的制备方法及其应用

NºPublicación:  CN121698366A 20/03/2026
Solicitante: 
浙江工业大学
CN_121698366_PA

Resumen de: CN121698366A

本发明提供一种高暴露{111}晶面氧化镁的制备方法及其应用,所述制备方法包括以下步骤:(1)将表面活性剂的水溶液与混合盐溶液混合均匀,反应后得到沉淀悬浮液;所述混合盐溶液中含有Mg2+、Zn2+和Ba2+;(2)将沉淀悬浮液静置老化,固液分离,干燥,焙烧,得高暴露{111}晶面氧化镁。本发明制得的高暴露{111}晶面氧化镁作为催化剂载体用于氨分解制氢反应中的催化性能优异,活性高,稳定性强。

一种高性能镍铁双金属氢氧化物催化电极、制备方法及应用

NºPublicación:  CN121700443A 20/03/2026
Solicitante: 
中国工程物理研究院材料研究所
CN_121700443_PA

Resumen de: CN121700443A

本发明公开了一种高性能镍铁双金属氢氧化物催化电极、制备方法及应用,包括如下步骤:步骤1:分别将一定量的镍盐溶液、铁盐溶液混合均匀,然后将活化后的含镍基底材料放入混合溶液中;步骤2:室温沉积一定时间后得到表面生长镍铁双金属氢氧化物析氧催化剂的催化电极。本发明设计了一种在含镍基底材料上常温原位生长镍铁双金属氢氧化物(NiFe‑LDH)析氧催化剂的合成方法,实现了近100%原料利用率、零废液、无尺寸限制的低成本批量化绿色合成,获得的催化电极具有优异的析氧催化性能和长时间稳定性,可直接应用于碱性(ALK)电解槽和阴离子交换膜(AEM)电解槽,显著降低了ALK电解槽和AEM电解槽的成本,有着重要的工业应用价值。

一种金属镍掺杂的不规则球状纳米材料及其制备方法和在电催化的应用

NºPublicación:  CN121700449A 20/03/2026
Solicitante: 
安徽师范大学
CN_121700449_PA

Resumen de: CN121700449A

本发明提供了一种金属镍掺杂的不规则球状纳米材料及其制备方法和在电催化的应用,制备方法为:第一步电沉积,外加钨源、镍源和2‑甲基咪唑与去离子水混合均匀成电解液,利用外电场的作用将金属离子沉积在阴极表面;第二步退火,将部分Ni离子还原成金属镍,形成一种较小的不规则球状纳米结构使得活性面积增大从而增强了催化剂的HER性能。同时也表现出对两个竞争反应的双功能催化活性,可同时应用于碱性全水解的阴阳极,协调促进整体水裂解。与现有技术相比,本发明合成的催化剂也不仅用于碱性尿素全水解的两个竞争反应,还能分解富水体中的尿素,实现了双功能使用。

一种用于碱性电解槽的极板极框组件及制造方法

NºPublicación:  CN121700429A 20/03/2026
Solicitante: 
中船重庆液压机电有限公司
CN_121700429_PA

Resumen de: CN121700429A

本发明公开了一种用于碱性电解槽的极板极框组件及制造方法,包括:极板,包括由非金属材料制成的基板,基板表面设有导电层;基板周向边缘设有导流环带,导流环带与所述导电层形成欧姆接触,以使电流在极板的两边导通;极框,设置于极板周侧,极板与极框连接。本发明能够降低成本、重量和风险,具有优良导电性和可靠性。

一种钴铜双金属纳米催化剂及其制备方法与应用

NºPublicación:  CN121695862A 20/03/2026
Solicitante: 
江西科特碳基新材料有限公司
CN_121695862_PA

Resumen de: CN121695862A

本发明公开了一种钴铜双金属纳米催化剂及其制备方法与应用。涉及催化化学技术领域,该方法具体步骤如下:S1,将活性炭在酸性溶液中处理,然后洗涤至中性并干燥,得到酸处理的活性炭;S2,将可溶性钴盐和可溶性铜盐溶于水中,配制成混合金属盐溶液A;将尿素溶于水中,配制成溶液B;将溶液B与溶液A混合,搅拌均匀后加入步骤S1所得酸处理的活性炭,经分散形成均匀悬浮液;将悬浮液进行水热反应;本发明通过层状双金属氢氧化物衍生形成层状双金属氧化物,形成Co、Cu双活性位点的纳米催化剂。Co的引入可以通过电子效应和几何效应调节Cu的电子结构和空间位置,显著提高催化活性,其性能优于对应的单金属钴或铜基催化剂。

一种高熵硫化物催化剂的制备方法及应用

NºPublicación:  CN121700478A 20/03/2026
Solicitante: 
大连海事大学
CN_121700478_PA

Resumen de: CN121700478A

本发明属于高熵催化剂技术领域,具体涉及一种高熵硫化物催化剂的制备方法及应用。包括以下步骤:(1)将金属前驱体、金属氰酸盐前驱体和电解质溶于水,超声预处理,得到电镀液;(2)将还原剂溶于溶剂中,得到还原剂溶液;(3)将步骤(1)得到的电镀液置于电解池中,启动电沉积过程;(4)在电沉积开始后的特定时间点,将还原剂溶液一次性注入电解池中,继续完成电沉积过程;(5)将电沉积得到的催化剂进行清洗、真空干燥。本发明制得的催化剂在电催化分解水中展现出卓越的催化活性和稳定性,性能显著优于传统一次性加入还原剂制备的对比样品。本发明工艺简单,重现性好,稳定性优异,为高性能催化材料的可控制备提供了全新的解决方案。

极框组件、双极板组件以及电解槽

NºPublicación:  CN121700431A 20/03/2026
Solicitante: 
西安隆基氢能科技有限公司
CN_121700431_PA

Resumen de: CN121700431A

本申请涉及一种极框组件、双极板组件以及电解槽,属于电解水制氢技术领域。该极框组件包括:环形极板外框;第一通道件,设置于环形极板外框的内侧边缘并形成有第一出气通道和第二出气通道;以及第二通道件,设置于环形极板外框的内侧边缘并形成有进液通道;其中,第一通道件和/或第二通道件边缘设有沿环形极板外框的厚度方向凹陷形成的第一安装部,环形极板外框的内侧边缘设有沿环形极板外框的厚度方向凹陷形成的第三安装部,第三安装部与第一安装部连通,并位于同一平面上。本申请提供的极框组件、双极板组件以及电解槽可以减少极板外框的加工工序,并且有效确保阳极室和阴极室之间不会发生相互渗透,避免影响出气纯度和生产安全。

一种碱性电解水制氢冷启动控制方法

NºPublicación:  CN121700462A 20/03/2026
Solicitante: 
浙江昊臻氢能源有限公司
CN_121700462_PA

Resumen de: CN121700462A

本发明涉及工业电解装置的自动化控制技术领域,尤其涉及一种碱性电解水制氢冷启动控制方法,包括包括以下步骤:S1、加载预设的冷启动运行参数序列并读取本地存储的断点记录文件,解析所述断点记录文件中的步骤记录标识,确定当前系统的启动阶段指针,生成包含目标温升曲线与电流爬坡速率的初始启动状态参数;S2、基于所述初始启动状态参数驱动碱液循环泵与辅助加热器运行,实时监测电解槽出口温度。本发明中,通过滑动时间窗口计算电压和温度的变化率,确保了系统仅在工况稳定时更新断点状态记录,这有效地提高了系统在断电或异常情况下的恢复能力,避免了从剧烈波动状态恢复可能引发的控制超调,显著增强了系统的可靠性和安全性。

一种金属基活性材料及其制备方法和应用

NºPublicación:  CN121700447A 20/03/2026
Solicitante: 
陕西华秦新能源科技有限责任公司
CN_121700447_PA

Resumen de: CN119020815A

The invention provides an electrode and a preparation method and application thereof, and belongs to the technical field of functional materials. The electrode comprises a substrate, a nickel transition layer wrapping the surface of the substrate and a porous active layer wrapping the surface of the nickel transition layer, the porous active layer is made of nickel-based alloy or cobalt-based alloy, and alloy elements in the nickel-based alloy and the cobalt-based alloy comprise zinc. The electrode provided by the invention has the characteristics of high activity, high stability and high binding force when being used for producing hydrogen by electrolyzing water.

BLOCK COPOLYMER, POLYMER ELECTROLYTE MATERIAL USING SAME, POLYMER ELECTROLYTE MOLDED ARTICLE, POLYMER ELECTROLYTE MEMBRANE, CATALYST-COATED ELECTROLYTE MEMBRANE, MEMBRANE ELECTRODE COMPOSITE BODY, SOLID POLYMER FUEL CELL, AND WATER ELECTROLYTIC HYDROGEN GENERATOR

NºPublicación:  US20260078218A1 19/03/2026
Solicitante: 
TORAY IND INC [JP]
TORAY INDUSTRIES, INC
US_20260078218_A1

Resumen de: US20260078218A1

A block copolymer including one or more segments containing an ionic group (hereinafter referred to as an “ionic segment(s)”) and one or more segments containing no ionic group (hereinafter referred to as a “nonionic segment(s)”), wherein the ionic segment has an aromatic hydrocarbon polymer having a number-average molecular weight of more than 40,000 and 50,000 or less, and wherein the block copolymer satisfies the relation of: Mn3/(Mn1+Mn2)>1.5, wherein Mn1 represents the number-average molecular weight of the ionic segment, Mn2 represents the number-average molecular weight of the nonionic segment, and Mn3 represents the number-average molecular weight of the block copolymer. Provided is a block copolymer and a polymer electrolyte material produced using the same, wherein the block copolymer has excellent proton conductivity even under low-humidity conditions, has excellent mechanical strength and physical durability, and has an excellent in-process capability.

NITRIDE TA3N5, AND PREPARATION METHOD THEREFOR AND USE THEREOF

NºPublicación:  WO2026056375A1 19/03/2026
Solicitante: 
SUZHOU TPRI ENER & ENVIRO TECH CO LTD [CN]
\u82CF\u5DDE\u897F\u70ED\u8282\u80FD\u73AF\u4FDD\u6280\u672F\u6709\u9650\u516C\u53F8
WO_2026056375_A1

Resumen de: WO2026056375A1

The present application discloses a nitride Ta3N5, and a preparation method therefor and a use thereof. The specific method comprises: subjecting a precursor I to high-temperature hydrolysis to prepare TaOx having a small size; and by utilizing the characteristics of TaOx being amorphous and having a small particle radius, performing short-duration nitridation on same to prepare Ta3N5. The formation of low-valence metal defects is effectively reduced, the charge separation efficiency is improved, and water-splitting activity is exhibited in a photocatalytic water splitting reaction. Compared with Ta3N5 prepared by a conventional method, the activity of the product of the present application is significantly improved.

Co3O4@IrOx catalyst, its preparation method and application

NºPublicación:  US20260078509A1 19/03/2026
Solicitante: 
XIAN JIAOTONG UNIV [CN]
Xi'an Jiaotong University
US_20260078509_A1

Resumen de: US20260078509A1

This invention discloses a Co3O4@IrOx catalyst, its preparation method, and its applications, belonging to the technical field of catalyst materials for hydrogen production through water electrolysis. The preparation method of the Co3O4@IrOx catalyst is as follows: using ZIF-67 as the core, adding a quaternary ammonium salt surfactant and an imidazole organic ligand, and reacting it with a zinc source to obtain a ZIF-67@ZIF-8 core-shell material; coating it on carbon paper to obtain a ZIF-67@ZIF-8 electrode sheet; pyrolyzing it to obtain a Co3O4@defective ZIF-8 electrode sheet; using a standard three-electrode system, with the Co3O4@defective ZIF-8 electrode sheet as the working electrode, performing pulsed potential etching in potassium hydroxide solution to obtain a Co3O4@vacancy-type ZIF-8 electrode sheet; and electrochemically depositing it in an iridium-containing potassium hydroxide solution to obtain the Co3O4@IrOx catalyst. The Co3O4@IrOx catalyst exhibits excellent hydrogen production capacity through water electrolysis.

Nickel Oxide-Based Iron-Iridium Co-Electrodeposited Catalyst, Preparation Method Thereof, and Application Thereof

NºPublicación:  US20260078508A1 19/03/2026
Solicitante: 
XIAN JIAOTONG UNIV [CN]
Xi'an Jiaotong University
US_20260078508_A1

Resumen de: US20260078508A1

The present invention discloses a nickel oxide-based iron-iridium bi-electrocatalytic catalyst, its preparation method and application, belonging to the technical field of catalytic materials. In the present invention, a nickel oxide material is prepared as a nickel oxide working electrode, and a mixed solution of an iron precursor, an iridium precursor, and an OH- source is used as an electrolyte. Iron-iridium bimetal is deposited on the nickel oxide working electrode by electrochemical deposition to obtain a nickel oxide-based iron-iridium bi-electrocatalytic catalyst. The preparation method provided by the present invention realizes the multi-scale dispersion of two metal elements, iron and iridium, on the surface of the nickel oxide support. This multi-scale structure not only provides abundant catalytic active sites, enabling the catalyst to more efficiently adsorb and activate reactants during the reaction process, but also significantly enhances the electron transfer efficiency, thereby improving the catalytic activity of the catalyst. In addition, the synergistic effect of iron and iridium optimizes the electronic structure of the catalyst, further improving its catalytic performance.

APPARATUS FOR PRODUCING HYDROGEN FROM WATER BY MEANS OF ELECTRICAL CURRENT, AND METHOD FOR OPERATING SAME

NºPublicación:  WO2026057209A1 19/03/2026
Solicitante: 
QUEST ONE GMBH [DE]
QUEST ONE GMBH
WO_2026057209_A1

Resumen de: WO2026057209A1

The invention relates to an apparatus (10) for producing hydrogen from water by means of electrical current, the apparatus comprising: a plurality of electrolysis devices (11), each electrolysis device (11) having at least one water supply connection (13), at least one water discharge connection (14), and at least one hydrogen discharge connection (15), each electrolysis device (11) being connected, via its at least one water supply connection (13), to a water supply line (16), via its at least one water discharge connection (14) to a discharge line (17) for water and oxygen, and via its at least one hydrogen discharge connection (15) to a discharge line (18) for hydrogen; a housing or frame (19) in which the electrolysis devices (11) are arranged; an inert gas generation device (20) which is designed to generate inert gas in situ within the apparatus (10), wherein each electrolysis device (11) and/or the discharge line (18) for hydrogen and/or a device (22) arranged in the hydrogen discharge line (18) for processing the hydrogen and/or the discharge line (17) for water and oxygen and/or a device (23) arranged in the discharge line (17) for water and oxygen for removing oxygen from the discharged water and/or the housing or frame (19) can be flushed with inert gas generated by the inert gas generation device (20).

水電解用途のための選択セパレータ及びその製造方法

NºPublicación:  JP2026509522A 19/03/2026
Solicitante: 
ザケマーズカンパニーエフシーリミテッドライアビリティカンパニー
JP_2026509522_A

Resumen de: CN120981607A

A selective membrane is described that includes a porous polymer membrane and a selective material on at least one outer surface. A selective material comprising a composite material of an ion exchange polymer and zirconia particles (ZrO2) distributed throughout the ion exchange polymer may be applied as a liquid by a spray method. Selective membranes made by the methods described herein are suitable for alkaline water electrolysis applications.

電解槽システム

NºPublicación:  JP2026509463A 19/03/2026
Solicitante: 
セレスインテレクチュアルプロパティーカンパニーリミテッド
JP_2026509463_A

Resumen de: CN120882908A

The invention relates to an electrolysis cell system (10) comprising at least one electrolysis cell (20) comprising at least one steam inlet (41) and at least one exhaust gas outlet (38; 39), and a turbocharger (62) for compressing the exhaust gas from the electrolysis cell (20). The turbocharger (62) comprises a driving fluid inlet, a driving fluid outlet, a compressed fluid inlet, a compressed fluid outlet, a compressor (13) and a turbine (12). The turbine (12) is configured to drive the compressor (13). A driving fluid outlet of the turbocharger (62) is fluidly connected to at least one steam inlet (41) of the electrolysis cell (20). At least one exhaust gas outlet (38; 39) is fluidly connected to a compressed fluid inlet of the turbocharger (62). The system (10) may further include a steam source in fluid connection with the drive fluid inlet of the turbocharger (62) to power the turbine (12) using pressurized steam.

LOW-HYDROGEN-PERMEABILITY PROTON EXCHANGE MEMBRANE, AND PREPARATION METHOD THEREFOR AND USE THEREOF

NºPublicación:  AU2025268573A1 19/03/2026
Solicitante: 
SHANDONG DONGYUE FUTURE HYDROGEN ENERGY MAT CO LTD [CN]
SHANDONG DONGYUE FUTURE HYDROGEN ENERGY MATERIAL CO.LTD
AU_2025268573_PA

Resumen de: AU2025268573A1

The present invention relates to the technical field of the electrolysis of water, and specifically relates to a low-hydrogen-permeability proton exchange membrane, and a preparation method therefor and the use thereof. The proton exchange membrane comprises a Pt-containing additive layer and a matrix membrane, wherein the Pt-containing additive layer is composed of a Pt additive and a fluorine-containing proton exchange resin, the Pt-containing additive layer comprises an array layer and a flattening layer, the thickness ratio and the active-component ratio of the array layer to the flattening layer are respectively within the ranges of 1:(0.5-30) and 1:(1-50), and the array layer is composed of arrays arranged in order and an array layer resin coating the arrays. In the low-hydrogen-permeability proton exchange membrane provided by the present invention, by providing the Pt-containing additive layer consisting of the array layer and the flattening layer, the specific surface area of the Pt-containing additive layer is effectively increased by means of the arrays in the array layer, thereby achieving the efficient utilization of an additive; moreover, the hydrogen permeability improvement effect is further improved by controlling the thickness ratio and the active-component ratio of the array layer to the flattening layer and the parameters of the arrays.

PRODUCTION AND USE OF AQUA-AMMONIA FOR STORAGE OF ENERGY OR HYDROGEN

NºPublicación:  AU2024341133A1 19/03/2026
Solicitante: 
KOLOMA INC
KOLOMA, INC
AU_2024341133_PA

Resumen de: AU2024341133A1

Provided herein are systems and methods for utilizing aqua-ammonia as an energy or hydrogen storage and transport medium. A method for delivering power, the method comprises converting enriched ammonia to electrical power and heat; and using the heat to remove water from aqua-ammonia, thereby producing the enriched ammonia.

APPARATUS AND METHOD FOR CLEAN POWER GENERATION FROM ATMOSPHERIC CARBON DIOXIDE

NºPublicación:  WO2026059567A1 19/03/2026
Solicitante: 
EVAPCO INC [US]
EVAPCO, INC
WO_2026059567_A1

Resumen de: WO2026059567A1

A method and system for capturing carbon dioxide from the air with a carbon contactor (also referred as to a carbon capture device), using an carbonate lean/poor alkaline solution to produce a carbonate rich alkaline rich solution, sending the resulting carbonate rich solution to an electrolyzer to generate hydrogen gas, and using the hydrogen gas to power a power plant, the hydrogen gas either used alone, or blended with natural gas or ammonia, and at least some of the power generated by the power plant is used to power the contactor and the electrolyzer.

ELECTROLYZER SYSTEM AND METHOD OF OPERATING SAME IN STANDBY MODE

NºPublicación:  US20260078513A1 19/03/2026
Solicitante: 
BLOOM ENERGY CORP [US]
Bloom Energy Corporation
US_20260078513_A1

Resumen de: US20260078513A1

A method of operating an electrolyzer system includes operating the electrolyzer system in a steady state mode by providing steam, heat and electric power to at least one stack of electrolyzer cells to electrolyze the steam and generate a hydrogen containing product stream that is provided to a hydrogen processor; and operating the electrolyzer system in a hot isolated standby mode by stopping the provision of the steam to the at least one stack of electrolyzer cells, stopping the provision of the hydrogen containing product stream to the hydrogen processor, recycling the hydrogen containing product stream through the at least one stack of electrolyzer cells while providing the heat to the at least one stack of electrolyzer cells, and not providing external hydrogen from outside the electrolyzer system to the at least one stack of electrolyzer cells.

PHOTOELECTRODE

NºPublicación:  WO2026057149A1 19/03/2026
Solicitante: 
AIGEO GMBH [DE]
AIGEO GMBH
WO_2026057149_A1

Resumen de: WO2026057149A1

The invention relates to the field of photocatalytic hydrogen generation using sunlight and water. It addresses the technical problem of efficiently splitting water into hydrogen and oxygen using a specially designed photoelectrode. The photoelectrode comprises a semiconductive photo-harvester containing metal silicide, an oxidation cocatalyst with magnesium tin oxide, and a reduction cocatalyst of cobalt, nickel, and manganese alloys. The manufacturing method includes preparing a silicon-based photosensitive material, applying protective and anti-reflective coatings, and bonding the cocatalysts using techniques like sputtering. The photoelectrode is used in a transparent container filled with water and exposed to sunlight to generate hydrogen and oxygen, which can be collected and stored for energy applications, such as fuel cells. This invention aims to provide a renewable and environmentally friendly method for hydrogen production, overcoming challenges related to material stability and water impurities.

WATER ELECTROLYSIS SYSTEM AND METHOD FOR CONTROLLING WATER ELECTROLYSIS SYSTEM

NºPublicación:  WO2026058474A1 19/03/2026
Solicitante: 
HITACHI LTD [JP]
\u682A\u5F0F\u4F1A\u793E\u65E5\u7ACB\u88FD\u4F5C\u6240
WO_2026058474_A1

Resumen de: WO2026058474A1

This water electrolysis system is provided with: a hydrogen production device unit that comprises a water electrolysis stack unit that includes one or more water electrolysis stacks that produce oxygen and hydrogen through an electrolytic reaction; a power source that supplies direct-current power to the one or more water electrolysis stacks; a pure water supply piping system that supplies pure water; an oxygen outflow piping system that causes oxygen produced by the water electrolysis stack unit to flow out to the outside; a hydrogen outflow piping system that causes hydrogen produced by the water electrolysis stack unit to flow out to the outside; an insulation unit that electrically insulates between the hydrogen production device unit and the ground; electrically insulating first insulated piping that is disposed in part of the pure water supply piping system; electrically insulating second insulated piping that is disposed in part of the oxygen outflow piping system; and electrically insulating third insulated piping that is disposed in part of the hydrogen outflow piping system.

WATER ELECTROLYSIS SYSTEM

NºPublicación:  US20260078501A1 19/03/2026
Solicitante: 
TOYOTA MOTOR CO LTD [JP]
TOYOTA JIDOSHA KABUSHIKI KAISHA
US_20260078501_A1

Resumen de: US20260078501A1

A water electrolysis system having: a membrane-electrode assembly; a first separator in contact with a hydrogen electrode of the membrane-electrode assembly; a hydrogen flow passage provided between the first separator and the hydrogen electrode; a second separator in contact with an oxygen electrode of the membrane-electrode assembly; an oxygen flow passage provided between the second separator and the oxygen electrode; and a cooling device that cools the hydrogen electrode such that a temperature of the hydrogen electrode becomes lower than a temperature of the oxygen electrode.

CONDUCTIVE ALL-POLYMER GAS DIFFUSION LAYERS FOR ELECTROCHEMICAL DEVICES

NºPublicación:  US20260078505A1 19/03/2026
Solicitante: 
PURDUE RESEARCH FOUNDATION [US]
Purdue Research Foundation
US_20260078505_A1

Resumen de: US20260078505A1

A method of forming a gas diffusion material layer (GDL) includes depositing a metallic layer over a porous polytetrafluoroethylene (PTFE) layer, oxidizing 3,4-ethylenedioxythiophene (EDOT) over the metallic layer, and forming a porous poly(3,4-ethylenedioxythiophene) (PEDOT) layer over the porous PTFE layer. The porous PEDOT layer directly contacts the porous PTFE layer. The resulting PEDOT-PTFE GDL combines electrical conductivity with hydrophobicity and gas permeability, enabling efficient electrochemical conversion processes, particularly carbon dioxide reduction reaction. The PEDOT-PTFE GDL can be used in electrochemical systems comprising an electrochemical reactor and a catalyst layer supported on the PEDOT-PTFE GDL, to provides stable, selective, and efficient CO2 reduction performance across alkaline, neutral, and acidic electrolytes. Compared with carbon-based GDLs, the PEDOT-PTFE electrodes exhibit reduced hydrogen evolution, high product selectivity, and durability under high current operation.

ELECTROLYSIS DEVICE

NºPublicación:  US20260078510A1 19/03/2026
Solicitante: 
TOSHIBA KK [JP]
Kabushiki Kaisha Toshiba
US_20260078510_A1

Resumen de: US20260078510A1

According to an embodiment, an electrolysis device includes a cathode for reducing a reduction target to generate a reduction product, an anode for oxidizing an oxidation target to produce an oxidation product, an electrolyte layer provided between the cathode and the anode, and the electrolyte layer including an electrolyte layer material containing at least one selected from the group consisting of a heat-resistant polymer, a solid acid, a solid acid salt, and a molten salt, and a first ion conductive material, and a control layer that is provided at least one of between the cathode and the electrolyte layer and between the anode and the electrolyte layer, and that includes a porous material and a second ion-conductive material supported in at least a part of pores of the porous material, wherein 0≤A≤B is satisfied, where A is an area of the second ion conductive material on a surface of the control layer on the cathode side or/and the anode side, and B is an area of the second ion conductive material on a surface of the control layer on the electrolyte layer side.

SUPER-ANAEROBIC DUAL-FUNCTION WATER ELECTROLYSIS ELECTRODE BASED ON NON-NOBLE METAL-NON-METAL MIXED CATALYST AND MANUFACTURING METHOD THEREFOR

NºPublicación:  WO2026059202A1 19/03/2026
Solicitante: 
UNIV KOREA RES & BUS FOUND [KR]
\uACE0\uB824\uB300\uD559\uAD50 \uC0B0\uD559\uD611\uB825\uB2E8
WO_2026059202_A1

Resumen de: WO2026059202A1

The present invention relates to a super-anaerobic dual-function water electrolysis electrode based on a non-noble metal-non-metal mixed catalyst and a manufacturing method therefor. According to the present invention, by reducing the size of gas bubbles, which are generated during a water electrolysis reaction, to be easily separated from the electrode surface and at the same time, to maximize the active surface area of a catalyst, a super-anaerobic water electrolysis electrode having excellent performance can be provided.

PROCESS AND PLANT

NºPublicación:  WO2026057993A1 19/03/2026
Solicitante: 
JOHNSON MATTHEY DAVY TECHNOLOGIES LTD [GB]
JOHNSON MATTHEY DAVY TECHNOLOGIES LIMITED
WO_2026057993_A1

Resumen de: WO2026057993A1

A process for the catalytic cracking of a liquid ammonia feedstock to produce a cracked gas stream, comprising the steps of i) heating the liquid ammonia feedstock to an intermediate temperature by heat exchange with a liquid heat exchange medium to produce a cooled liquid heat exchange medium; and ii) using the cooled liquid heat exchange medium to provide cooling to one or more downstream processes.

Photocatalyst

NºPublicación:  US20260077337A1 19/03/2026
Solicitante: 
SEIKO EPSON CORP [JP]
SEIKO EPSON CORPORATION
US_20260077337_A1

Resumen de: US20260077337A1

A photocatalyst has a perovskite type crystal, the photocatalyst has, present on a surface, a stepped structure including a terrace and a step, and an occupancy ratio of a projected area of the stepped structure to a total projected area in an observation image of the surface is 20% or more. It is preferable that the terrace is formed of a {100} facet, and the step is formed of the {100} facet or a {110} facet.

PROCESS AND PLANT

NºPublicación:  WO2026057995A1 19/03/2026
Solicitante: 
JOHNSON MATTHEY DAVY TECHNOLOGIES LTD [GB]
JOHNSON MATTHEY DAVY TECHNOLOGIES LIMITED
WO_2026057995_A1

Resumen de: WO2026057995A1

A process for the catalytic cracking of a liquid ammonia feedstock to produce a cracked gas stream, comprising the steps of i) heating the liquid ammonia feedstock to an intermediate temperature by heat exchange with a liquid heat exchange medium to produce a cooled liquid heat exchange medium; and ii) using the intermediate temperature liquid ammonia feedstock to provide cooling to one or more downstream processes.

AMMONIA SUPPLY SYSTEM HYDROGEN PRODUCTION SYSTEM CARBON-FREE POWER GENERATING SYSTEM AND SOLID OXIDE FUEL CELL SYSTEM

NºPublicación:  KR20260038751A 19/03/2026
Solicitante: 
에스케이이노베이션주식회사
KR_20260038751_PA

Resumen de: EP1000000A1

The invention relates to an apparatus (1) for manufacturing green bricks from clay for the brick manufacturing industry, comprising a circulating conveyor (3) carrying mould containers combined to mould container parts (4), a reservoir (5) for clay arranged above the mould containers, means for carrying clay out of the reservoir (5) into the mould containers, means (9) for pressing and trimming clay in the mould containers, means (11) for supplying and placing take-off plates for the green bricks (13) and means for discharging green bricks released from the mould containers, characterized in that the apparatus further comprises means (22) for moving the mould container parts (4) filled with green bricks such that a protruding edge is formed on at least one side of the green bricks.

A WATER ELECTROLYSER SYSTEM AND METHOD FOR PRODUCING COMPRESSED HYDROGEN

NºPublicación:  AU2024336964A1 19/03/2026
Solicitante: 
HYSTAR AS
HYSTAR AS
AU_2024336964_A1

Resumen de: AU2024336964A1

The present invention relates to a water electrolyser system for production of compressed hydrogen, comprising a water electrolyser stack, a multiphase pump arranged downstream of the electrolyser stack and a hydrogen gas/liquid separator. The multiphase pump is arranged between the water electrolyser stack and the hydrogen gas/liquid separator. The present invention also relates to a method for production of compressed hydrogen in a water electrolyser system including: supplying deionized water or liquid electrolyte to a water electrolyser stack; producing hydrogen in a water electrolyser stack; compressing a mixture of produced hydrogen and entrained deionized water or liquid electrolyte in a multiphase pump; and separating the compressed mixture of produced hydrogen and entrained deionized water or liquid electrolyte in a hydrogen gas/liquid separator.

CXATALYTIC REACTOR FOR THE CONVERSION OF CARBON DIOXIDE AND HYDROGEN TO SYNGAS

NºPublicación:  US20260077326A1 19/03/2026
Solicitante: 
INFINIUM TECH LLC [US]
Infinium Technology, LLC
US_20260077326_A1

Resumen de: US20260077326A1

The present invention is generally directed to a reactor for the production of low-carbon syngas from captured carbon dioxide and renewable hydrogen. The hydrogen is generated from water using an electrolyzer powered by renewable electricity or from any other method of low-carbon hydrogen production. The improved catalytic reactor is energy efficient and robust when operating at temperatures up to 1800° F. Carbon dioxide conversion efficiencies are greater than 75% with carbon monoxide selectivity of greater than 98%. The catalytic reactor is constructed of materials that are physically and chemically robust up to 1800° F. As a result, these materials are not reactive with the mixture of hydrogen and carbon dioxide or the carbon monoxide and steam products. The reactor materials do not have catalytic activity or modify the physical and chemical composition of the conversion catalyst. Electrical resistive heating elements are integrated into the catalytic bed of the reactor so that the internal temperature decreases by no more than 100° F. from the entrance at any point within the reactor. The catalytic process exhibits a reduction in performance of less than 0.5% per 1000 operational hours.

アンモニア分解触媒およびアンモニア分解方法

NºPublicación:  JP2026509343A 18/03/2026
Solicitante: 
エルジー・ケム・リミテッド
JP_2026509343_A

Resumen de: WO2025028897A1

The present invention relates to a catalyst for decomposition of ammonia and a method for decomposition of ammonia. The catalyst comprises a carrier and a catalytically active component supported by the carrier, the catalytically active component comprising; i) ruthenium as a first metal; ii) a second metal; and iii) a third metal, wherein the second metal and the third metal are each independently at least one selected from the group consisting of lanthanum (La), cerium (Ce), aluminum (Al), and zirconium (Zr).

助触媒、光触媒材、分散液、組成物、塗膜、基材

NºPublicación:  JP2026049210A 18/03/2026
Solicitante: 
住友大阪セメント株式会社
JP_2026049210_A

Resumen de: JP2026049210A

【課題】従来のCo酸化物助触媒と比較して、水の酸化に対する活性が高い可視光応答光触媒用の助触媒、助触媒を含む光触媒材、光触媒材を含む分散液、分散液を含む組成物、分散液の乾燥物または組成物の硬化物である塗膜、および塗膜を有する基材を提供する。【解決手段】コバルトと、鉄およびニッケルの少なくとも1種と、を含む、可視光応答光触媒用の助触媒。イリジウムをドープしたチタン酸ストロンチウム粒子と、前記チタン酸ストロンチウム粒子に担持した助触媒と、を含む、光触媒材。【選択図】なし

ELECTRODE CATALYST INK FOR WATER ELECTROLYSIS, ELECTRODE CATALYST, WATER ELECTROLYSIS CELL, AND WATER ELECTROLYSIS DEVICE

NºPublicación:  EP4711504A1 18/03/2026
Solicitante: 
PANASONIC HOLDINGS CORP [JP]
Panasonic Holdings Corporation
EP_4711504_PA

Resumen de: EP4711504A1

An ink 1a for water electrolysis electrode catalyst includes a catalyst 11, a support 15, an organic polymer 12, and a solvent 13 including water. The catalyst 11 includes at least one transition metal. The support 15 supports the catalyst 11 and includes a transition metal. The organic polymer 12 includes a water-insoluble polymer 12b and a nonionic water-soluble polymer 12a.

Hydrogen extraction system and method

NºPublicación:  GB2700815A 18/03/2026
Solicitante: 
TOKAMAK ENERGY LTD [GB]
Tokamak Energy Ltd
GB_2641899_PA

Resumen de: GB2700815A

A hydrogen extraction system for extracting hydrogen from a liquid electrolyte 102 comprising at least one isotopologue of lithium hydride (LiH), the system including an electrolysis cell 100 comprising an anode 108 for generating hydrogen from the liquid electrolyte 102, a cathode 110 spaced apart from the anode 108, and a solid-state electrolyte 112 comprising a lithium-containing high entropy oxide (HEO) material physically isolating the cathode 110 from the liquid electrolyte 102 and conducting lithium ions from the liquid electrolyte 102 to the cathode 110. Use of a HEO comprising solid-state electrolyte in the electrolytic extraction of hydrogen from a liquid electrolyte comprising at least one isotopologue of lithium hydride, and a method of extracting hydrogen from a liquid electrolyte comprising at least one isotopologue of lithium hydride using the extraction system are defined. Further specified is a tritium breeding system comprising the hydrogen extraction system and a breeder blanket, the breeding system configured to supply liquid electrolyte comprising at least one tritium-containing isotopologue of lithium hydride to the electrolysis cell from the breeder blanket and to return liquid electrolyte to the breeder blanket from the electrolysis cell following electrolysis of the at least one tritium-containing isotopologue of lithium hydride. Figure 1

COMPOSITE PROTON EXCHANGE MEMBRANE AND CATALYST-COATED COMPOSITE PROTON EXCHANGE MEMBRANE

NºPublicación:  EP4709906A1 18/03/2026
Solicitante: 
UOP LLC [US]
UOP LLC
KR_20260010755_PA

Resumen de: CN121311631A

Composite proton exchange membranes are described. The composite proton exchange membrane comprises three layers, wherein the three layers comprise a proton exchange membrane layer, a continuous nonporous organic-inorganic composite coating layer and a continuous nonporous cross-linked polyelectrolyte multilayer coating. Catalyst coated membranes incorporating the composite proton exchange membranes and methods of making the composite proton exchange membranes are also described.

ELECTROCHEMICAL CELL AND ELECTROCHEMICAL DEVICE

NºPublicación:  EP4711506A1 18/03/2026
Solicitante: 
DE NORA PERMELEC LTD [JP]
De Nora Permelec Ltd
EP_4711506_PA

Resumen de: EP4711506A1

Provided are an electrochemical cell and an electrochemical device that are easily manufactured and capable of retrofitting. The electrochemical cell includes: a first plate and a second plate between which an anode chamber and a cathode chamber are respectively formed on respective opposing inner surface sides thereof; and a sealing portion provided between the first plate and the second plate, in which the sealing portion includes plural frame bodies disposed at intervals from an inner side to an outer side, and plural sealing members disposed between the plural frame bodies and disposed in a compressed state between the first plate and the second plate. The electrochemical device includes the electrochemical cell.

REACTION CELL FOR AMMONIA ELECTROLYSIS REACTION AND ELECTROCHEMICAL HYDROGEN EXTRACTION SYSTEM COMPRISING SAME

NºPublicación:  KR20260037969A 18/03/2026
Solicitante: 
포항공과대학교산학협력단
WO_2026059005_A1

Resumen de: WO2026059005A1

A reaction cell for an ammonia electrolysis reaction and an electrochemical hydrogen extraction system including same are disclosed. Specifically, a reaction cell (10) for use in an ammonia electrolysis reaction is provided, the reaction cell (10) comprising: an anode (100) comprising a first metal; a cathode (200) comprising a second metal; and a separator (300) positioned between the anode and the cathode and comprising a cation exchange membrane (310). The present invention provides a hydrogen production technology based on anhydrous ammonia electrolysis through cation exchange, thereby enabling production of high-purity, high-pressure hydrogen with low energy consumption.

METHOD AND APPARATUS FOR DETECTING THE PRESENCE OF HYDROGEN IN THE OXYGEN STREAM GENERATED BY A PEM CELL

NºPublicación:  EP4711497A1 18/03/2026
Solicitante: 
MICROPROGEL S R L [IT]
MicroPROGEL S.R.L
EP_4711497_PA

Resumen de: EP4711497A1

A method is described for detecting the presence of hydrogen in the oxygen stream generated by a PEM cell, wherein the PEM cell comprises a membrane permeable to H<sup>+</sup> ions , a first inlet conduit for water, a second outlet conduit for hydrogen, and a third outlet conduit for the generated oxygen. The hydrogen and the oxygen being produced by the molecular dissociation of water inside the PEM cell.In the method the temperature of a catalyst placed in contact with said oxygen stream, is detected.

ELECTROLYSER CELL STACK

NºPublicación:  EP4711495A1 18/03/2026
Solicitante: 
AVL LIST GMBH [AT]
AVL FUEL CELL CANADA INC [CA]
AVL List GmbH,
AVL Fuel Cell Canada Inc
EP_4711495_PA

Resumen de: EP4711495A1

The present invention relates to an electrolyser cell stack (100) for producing a hydrogen-based e-fuel, including an electrochemical system (10) with a plurality of electrolyser cells for an electrochemical reaction of water with electric power, an electrical system (20) for supplying electric power to the stacked electrolyser cells, and a compression system (30) with compression plates (33) for compressing at least the electrochemical system (10) in a stacking direction (D). According to the invention, the electrochemical system (10) is divided into at least two parallel stacked sub-stacks (11) of the electrolyser cells arranged within an area (A) of the compression plates (33), for a common compression of all sub-stacks (11) by the same compression system (30).

NICKEL MOLYBDENUM CATALYSTS AND THEIR METHODS OF PREPARATION

NºPublicación:  EP4709905A1 18/03/2026
Solicitante: 
ECOLE POLYTECHNIQUE FED LAUSANNE EPFL [CH]
Ecole Polytechnique F\u00E9d\u00E9rale de Lausanne (EPFL)
CN_121443774_A

Resumen de: CN121443774A

The present invention relates to a method of synthesizing a transition metal catalyst consisting of electrodeposition on a substrate electrode from an electrolyte solution comprising at least one transition metal precursor wherein the electrodeposition is carried out at a deposition current density of 500 to 2000 mA/cm2. The invention also relates to a transition metal catalyst characterized in that it is stable on a base electrode at a current density of at least 400 A/cm2 for at least 30 minutes.

CASING STRUCTURE DESIGN FOR ELECTROLYTIC CELLS

NºPublicación:  EP4709904A1 18/03/2026
Solicitante: 
VIERING JENTSCHURA & PARTNER MBB PATENT UND RECHTSANWAELTE [DE]
Viering, Jentschura & Partner mbB Patent- und Rechtsanw\u00E4lte
WO_2024231175_PA

Resumen de: WO2024231175A1

The present invention concerns composite casing structures for electrolytic cells wherein each casing structure is made of a plurality of casing components, optionally made of at least two different materials, which are subsequently joined together to form a structure suitable to house one or more of the following elements: electrodes, separators, bipolar elements, elastic elements and/or current collectors. The casing structure may be advantageously employed in electrolysers for high pressure alkaline water electrolysis.

HEAT RESISTANT ALLOY HAVING NITRIDING RESISTANCE

NºPublicación:  EP4711483A1 18/03/2026
Solicitante: 
KUBOTA KK [JP]
Kubota Corporation
EP_4711483_PA

Resumen de: EP4711483A1

The present invention provides a heat-resistant alloy that is excellent in nitriding resistance and high-temperature creep rupture strength. The heat-resistant alloy of the present invention comprises, in mass %, C: 0.2% to 0.6%, Si: greater than 0% to 2.5% or less, Mn: greater than 0% to 2.0% or less, P: 0.03% or less, S: 0.03% or less, Ni: 33.0% to 50.0%, Cr: 24.0% to 50.0%, with the remainder being Fe and impurities, and optionally including: Nb: greater than 0% to 1.8% or less, Rare Earth Elements: greater than 0% to 0.5% or less, Ti: greater than 0% to 0.5% or less and/or Zr: greater than 0% to 0.5% or less, W: greater than 0% to 2.0% or less and/or Mo: greater than 0% to 0.5% or less.

Method and apparatus for forming feedstock for cracking

NºPublicación:  FI20246132A1 18/03/2026
Solicitante: 
TEKNOLOGIAN TUTKIMUSKESKUS VTT OY [FI]
Teknologian tutkimuskeskus VTT Oy
FI_20246132_A1

Resumen de: FI20246132A1

The application relates to a method and an apparatus for forming a feedstock for a steam cracking process. Hydrogen gas (4) and a feed (1) comprising at least carbon dioxide are fed to a first reactor (2) in which the feed reacts with the hydrogen to form a synthesis gas (3) comprising at least carbon monoxide, and the synthesis gas is supplied to a second reactor (6) in which the synthesis gas is treated in the presence of a synthesis catalyst to form a hydrocarbon composition (7) comprising at least naphtha range hydrocarbons. Undesired hydrocarbons, unreacted gases and/or water are separated from the hydrocarbon composition (7) and a fraction of the hydrocarbon composition (8) which comprises at east naphtha range hydrocarbons is formed. The fraction of the hydrocarbon composition is treated by a hydrotreatment (10) in which hydrogenation and hydrodeoxygenation reactions are carried out in the presence of at least one hydrotreatment catalyst in one or more reactors for modifying the fraction (8) to form a modified hydrocarbon composition (11), and the feedstock is formed from the modified hydrocarbon composition.

MULTIFUNCTIONAL ELECTROCHEMICAL CATALYST FOR PRODUCING GREEN HYDROGEN

NºPublicación:  KR20260037813A 18/03/2026
Solicitante: 
전남대학교산학협력단

Resumen de: KR20260037813A

본 발명은 탄소 섬유 기판, 상기 기판 상에 코팅된 전도성 고분자층, 상기 전도성 고분자층 상에 형성된 나노 섬유층을 포함하며, 상기 나노 섬유층은 니켈 코발트 옥시하이드록사이드를 포함하는 전기화학 촉매에 관한 것으로서, 보다 상세하게는, 탄소 섬유, 전도성 고분자 및 니켈 코발트 옥시하이드록사이드를 포함함으로써 바인더가 필요하지 않고 수소 발생 반응, 산소 발생 반응 및 요소 산화 반응에 모두 사용될 수 있는 다기능 전기화학 촉매에 관한 것이다.

CHEMICAL DECOMPOSITION USING CATALYTIC REACTOR HEATED BY MAGNETIC INDUCTION

NºPublicación:  EP4711036A1 18/03/2026
Solicitante: 
TECHNIP ENERGIES FRANCE [FR]
Technip Energies France
EP_4711036_PA

Resumen de: EP4711036A1

A system can include a catalytic reactor heated using magnetic induction to perform a magnetically induced decomposition reaction. The catalytic reactor can include a housing coupled with a feedstock source to receive a flow of an inorganic compound in gaseous form that can flow through the catalytic reactor. The housing can include a metal-based catalyst selected to decompose the inorganic compound into one or more reaction products within a predefined temperature range. The metal-based catalyst can include a heating agent that can increase in temperature when exposed to a magnetic field. A coil can be positioned around the housing to provide the magnetic field to heat the metal-based catalyst using magnetic induction to be within the predefined temperature range.

水素ガス製造装置、および水素ガスの製造方法

NºPublicación:  JP2026049668A 18/03/2026
Solicitante: 
エア・ウォーター・メカトロニクス株式会社
JP_2026049668_A

Resumen de: JP2026049668A

【課題】高純度の水素ガスを製造できる装置を提供する。高純度の水素ガスを製造できる方法を提供する。【解決手段】陰極と、前記陰極の一方側に対向して配されている陽極と、前記陰極と前記陽極の間に配されている固体電解質部材とを有する水素ガス製造装置であって、前記陰極の他方側に水素ガス回収通路が配されている水素ガス製造装置。【選択図】図3

ELECTROCHEMICAL DEVICE, IN PARTICULAR ELECTROLYSIS DEVICE

NºPublicación:  EP4709902A1 18/03/2026
Solicitante: 
QUEST ONE GMBH [DE]
Quest One GmbH
DE_102023112290_PA

Resumen de: WO2024230958A1

An electrochemical device (10'), with a cell stack consisting of a plurality of cell stack elements, with a force application unit (13) which exerts a force on the cell stack in order to press the cell stack elements of the cell stack fluid-tightly in sealing regions (17) of the cell stack, wherein the force application unit (13) is designed in such a manner that the force for pressing the cell stack acts on the cell stack and therefore on the sealing regions (17) of the cell stack depending on the operating state of the electrochemical device (10').

用于制造膜电极组件的方法

NºPublicación:  CN121693595A 17/03/2026
Solicitante: 
株式会社化学
CN_121693595_PA

Resumen de: WO2025053532A1

The present invention relates to a membrane electrode assembly manufacturing method comprising the steps of: (S1) forming a first catalyst layer on the other surface of a separation membrane having a first carrier film attached to one surface thereof; (S2) attaching a second carrier film to the other surface of the separation membrane on which the first catalyst layer is formed; (S3) removing the first carrier film attached to one surface of the separation membrane; and (S4) forming a second catalyst layer on one surface of the separation membrane from which the first carrier film is removed, wherein the second carrier film includes a first area corresponding to the first catalyst layer on the other surface of the separation membrane, and a second area, which is the remaining area that excludes the first area, and the second area of the second carrier film is coated with an adhesive on a surface facing the other surface of the separation membrane on which the first catalyst layer is formed.

물로부터 수소 가스를 생산하기 위한 방법 및 방법을 수행하기 위한 디바이스

NºPublicación:  KR20260037067A 17/03/2026
Solicitante: 
올손안데르스
KR_20260037067_PA

Resumen de: WO2024248706A1

Method and device for the production of hydrogen gas by splitting a media flow containing sodium ions or other metal ions in an aqueous solution, wherein the ion-splitting effect of a magnetic field is enhanced by the arrangement of a controllable electric field (E) generated between electrodes (9, 10) by means of a voltage source (13) which extends within the magnetic field (2) and the force direction of which coincides with the direction of the force that the magnetic field (2) imposes on the ions in the media flow. The electric voltage source (13) is connected in series with the electrodes (9, 10).

一种电解槽部件的测试方法及测试系统

NºPublicación:  CN121678792A 17/03/2026
Solicitante: 
苏州莒纳新材料科技有限公司
CN_121678792_PA

Resumen de: CN119024088A

The invention provides a test system and method for evaluating an electrode for a hydrogen production electrolytic bath in a laboratory, and the test system at least comprises an electrode clamp which is used for clamping an electrode to be evaluated; the heat exchanger is connected to the electrode clamp, and electrolyte is preheated through the heat exchanger and then input into the electrode clamp; and a heating unit connected to the electrode holder to heat the electrode holder. According to the test system and method for the electrode for the hydrogen production electrolytic cell in the laboratory, the temperature of the electrode clamp and the electrolyte in the electrode clamp can be accurately controlled, the accuracy of the test result is improved, the energy consumption of the test system can be reduced, and the test efficiency is improved.

电极以及用于制备电极的方法

NºPublicación:  CN121693597A 17/03/2026
Solicitante: 
韩华思路信株
CN_121693597_PA

Resumen de: TW202513891A

The present disclosure relates to an electrode and a method for preparing the same. According to the present disclosure, an electrode for anion exchange membrane water electrolysis that can achieve improved electrochemical performance and also has excellent durability can be provided.

使用次磷酸钠置换和热解的用于碱性水电解中析氧反应的镍基磷化物及其制备方法

NºPublicación:  CN121693391A 17/03/2026
Solicitante: 
韩华思路信株延世大学校产学协力团
CN_121693391_PA

Resumen de: TW202508703A

The present disclosure relates to a method for preparing a nickel-based phosphide catalyst for oxygen evolution reaction in alkaline water electrolysis anode using sodium hypophosphite(NaH2PO2) substitution and pyrolysis.

ELECTRODE FOR ELECTROCHEMICAL EVOLUTION OF HYDROGEN

NºPublicación:  KR20260036596A 17/03/2026
Solicitante: 
인두스트리에데노라에스피에이
KR_20260036596_A

Resumen de: EP1000000A1

The invention relates to an apparatus (1) for manufacturing green bricks from clay for the brick manufacturing industry, comprising a circulating conveyor (3) carrying mould containers combined to mould container parts (4), a reservoir (5) for clay arranged above the mould containers, means for carrying clay out of the reservoir (5) into the mould containers, means (9) for pressing and trimming clay in the mould containers, means (11) for supplying and placing take-off plates for the green bricks (13) and means for discharging green bricks released from the mould containers, characterized in that the apparatus further comprises means (22) for moving the mould container parts (4) filled with green bricks such that a protruding edge is formed on at least one side of the green bricks.

암모니아 분해를 위한 시스템 및 프로세스

NºPublicación:  KR20260037063A 17/03/2026
Solicitante: 
존슨매티데이비테크놀로지스리미티드
KR_20260037063_PA

Resumen de: CN121219226A

The present specification relates to a system for catalytic cracking of ammonia to produce hydrogen, the system comprising: a main ammonia cracking reactor, the primary ammonia cracking reactor includes one or more reaction tubes containing an ammonia cracking catalyst and a fuel combustion zone surrounding the one or more reaction tubes to provide thermal energy to support cracking of ammonia in the one or more reaction tubes to produce a primary hydrogen-containing gas stream; and an auxiliary ammonia cracking reactor for cracking ammonia to produce an auxiliary hydrogen-containing gas stream, the system configured to direct the auxiliary hydrogen-containing gas stream to both the ammonia cracking catalyst within the one or more reaction tubes of the main ammonia cracking reactor and the combustion zone of the main ammonia cracking reactor, to at least partially fuel the primary ammonia cracking reactor.

アンモニアを分解するためのプロセス

NºPublicación:  JP2026509216A 17/03/2026
Solicitante: 
ジョンソンマッセイデイヴィーテクノロジーズリミテッド
JP_2026509216_A

Resumen de: WO2024218500A1

A process for the catalytic cracking of ammonia, the process comprising: supplying an ammonia feed gas to one or more heated catalyst containing reaction vessels disposed within an ammonia cracking reactor; and cracking the ammonia in the ammonia feed gas in the one or more catalyst containing reaction vessels to produce a hydrogen containing stream, wherein the ammonia feed gas is fed into the or each reaction vessel at a pressure of at least 10 bar, wherein the or each reaction vessel is heated to a temperature of at least 500°C, and wherein the or each of the reaction vessels has a wall comprising or consisting of an alloy selected to be resistant to both nitriding and creep deformation at said temperature and pressure over an operating period of at least 1000 hours, 5000 hours, 10,000 hours, 50,000 hours, or 100,000 hours without failure.

使用碱性介质的水电解槽堆

NºPublicación:  CN121693594A 17/03/2026
Solicitante: 
星门氢能解决方案有限公司
CN_121693594_PA

Resumen de: WO2025078381A1

The various embodiments of the present invention disclose a water electrolyser using alkaline medium, comprising: a first end plate and a second end plate and a plurality of cells stacked in-between the first and the second end plate. Each cell comprises an anode cell frame and a cathode cell frame, each cell frame further comprises a central opening, at least one inlet channel transversing through the cell frame, and at least one inlet pathway grooved in the cell frame for connecting the inlet channel to the central opening. The inlet pathway comprises an inlet orifice <b>characterized by</b> a minimum cross-sectional area in the inlet pathway. The cross-sectional area of the inlet channel in the stack is greater than the sum of the cross-sectional area of the plurality of inlet orifices in the stack by at least a predetermined factor, the predetermined factor being larger than 1 and smaller than or equal to 4.

利用太阳能设备获得的氢燃料电池

NºPublicación:  CN121693593A 17/03/2026
Solicitante: 
乔纳斯·维拉鲁比亚·鲁伊斯
CN_121693593_PA

Resumen de: ES2992538A1

Hydrogen fuel cell obtained by equipment with ionization by means of solar energy characterized by being constituted by a fuel cell (CD) and a hydrogen generation equipment, where the elements of the set are the following: Fuel cell (50), constituted by an external perimeter profile in cylindrical form that contains two sheets resistant to oxidation, spirally wound on themselves, of variable extension: external anode membrane (51), internal cathode membrane (52) and between them an electrolyte (53) in a closed circuit (57), with an external cooling device (58) and a more external catalytic membrane (59), being located at the end of the membranes (51) and (52) the electricity outputs (+) (55) and (-) (56) produced and, where the hydrogen is constituted by an attached hydrogen generating equipment. (Machine-translation by Google Translate, not legally binding)

METHOD FOR PRODUCING WATER ELECTROLYSIS CATALYST COMPRISING TRANSITION METAL CHALCOGENIDE

NºPublicación:  KR20260037078A 17/03/2026
Solicitante: 
주식회사지에이치에스
KR_20260037078_PA

Resumen de: KR20250043804A

The present invention discloses a catalyst electrode for water electrolysis, comprising: a metal foam; and a composite transition metal chalcogenide heterostructure formed on the metal foam. The catalyst electrode for water electrolysis can exhibit improved electrochemical catalytic activity in both hydrogen evolution reaction (HER) and oxygen evolution reaction (OER) in water electrolysis reaction, can efficiently produce hydrogen with lower energy supply than existing noble metal electrodes, and can be used in both anion exchange membrane water electrolyzer and solar cell-water electrolysis system.

전극, 전해조, 전극의 제조 방법 및 전극의 용도

NºPublicación:  KR20260037140A 17/03/2026
Solicitante: 
막스플랑크게젤샤프트츄어푀르더룽데어비쎈샤프텐에파우
KR_20260037140_PA

Resumen de: WO2025017013A1

The present invention relates to an electrode comprising or consisting of an electrocatalyst, the electrocatalyst comprising a metal boride, wherein the metal boride comprises at least one element M1 selected from Ti, Zr and Hf, and at least one element M2 selected from Co, Ni, Ru, Rh, Pd, Ir and Pt; and the metal boride contains more than 10 atomic % of M2. The present invention also provides an electrode obtainable by subjecting the electrode to an electrocatalytic reaction. It also relates to an electrolyzer comprising said electrode. It is also concerned with a method for producing an electrode, and use of an electrode in an electrocatalytic reaction.

一种序构功能化析氧电极及其制备方法

NºPublicación:  CN121674997A 17/03/2026
Solicitante: 
重庆大学张伶
CN_121674997_PA

Resumen de: CN121674997A

针对碱水电解槽析氧电极构筑领域,现有方法制备的析氧催化电极存在活性差、稳定性不足,不足以满足碱水电解制氢工业的要求。本发明公开了一种序构功能化的析氧电极的制备方法,其具体流程如下:(1)粗化、除油、除氧化物层;2)三阶段脉冲电镀;3)磁控加热致密化处理4)有氧刻蚀。

一种用于电解制氢的自适应密封控制装置及控制方法

NºPublicación:  CN121674988A 17/03/2026
Solicitante: 
中石化氢能机械(武汉)有限公司中石化石油机械股份有限公司
CN_121674988_PA

Resumen de: CN121674988A

本发明公开了一种用于电解制氢的自适应密封控制装置及控制方法,所述自适应密封控制装置包括液压油缸、一对大梁以及沿所述大梁的纵向依次间隔设置在一对所述大梁之间的活动端板和固定端板;活动端板和固定端板的两侧分别与两个大梁滑动连接,且固定端板的两侧与两个大梁的端部之间设置有弹性缓冲组件,弹性缓冲组件用以限制所述固定端板不脱离所述大梁,并在受压后向固定端板提供反弹力;液压油缸设置在大梁的另一端,其活动端与活动端板固定连接;活动端板远离固定端板的一端设置有锁紧机构,锁紧机构用以将所述活动端板与所述大梁固定。本发明可保证在较大的热‑机械波动载荷下将预紧力自适应控制在设计范围内,提高控制精度。

一种微量贵金属掺杂材料Pt-FeS/Co3S4@NF及其制备方法和应用

NºPublicación:  CN121675011A 17/03/2026
Solicitante: 
广东工业大学
CN_121675011_PA

Resumen de: CN121675011A

本发明涉及一种微量贵金属掺杂材料Pt‑FeS/Co3S4@NF及其制备方法和应用;旨在提供一种用作水电解中的阴极析氢反应和阳极析氧反应时,具有电催化活性高、电化学反应速率快、过电位低等优点的催化剂,解决了现有异质结构催化剂材料所存在的高过电位等问题;其制备方法包括如下步骤S1:清洗泡沫镍;S2:将Co(NO3)2·6H2O、Fe(NO3)3·9H2O、尿素和氟化铵、去离子水加入反应釜,搅拌均匀得到混合溶液,升温至130~170℃,维持10~15h,得到FeaCob(OH)x(NO3)y·mH2O/FeO(OH)@NF粗品,干燥得到FeaCob(OH)x(NO3)y·mH2O/FeO(OH)@NF前驱体;S3:将氯铂酸均匀分散在FeaCob(OH)x(NO3)y·mH2O/FeO(OH)@NF前驱体的表面,待其自然烘干后,得到Pt‑FeaCob(OH)x(NO3)y·mH2O/FeO(OH)@NF;S4:将制备好的Pt‑FeaCob(OH)x(NO3)y·mH2O/FeO(OH)@NF和硫脲分别放在瓷舟的两端,置于管式炉中间位置,硫脲位于管式炉的上游,通入氩气,在250~350℃下硫化2~3h,然后自然冷却至室温,得到微量贵金属掺杂的材料Pt‑FeS/Co3S4@NF。

一种基于交流频率调制的离网制氢系统综合效率优化方法

NºPublicación:  CN121689231A 17/03/2026
Solicitante: 
合肥工业大学
CN_121689231_PA

Resumen de: CN121689231A

本发明提供了一种基于交流频率调制的离网制氢系统综合效率优化方法,属于新能源制氢技术领域。包括以下步骤:电解槽性能评价体系建立;性能指标权重获取;改进TOPSIS法划分工作区间;交流频率信息传递及电解槽功率自适应控制。相比现有技术,本发明用频率信号传递系统状态信息,无需依赖通信,解决了通信故障影响系统稳定性的问题。除此之外,结合电解槽工作区间设计制氢功率自适应控制策略,考虑了电解槽工作状态的影响,对于多种天气工况均适用。

WO3-NiO/ZnO载氧体及其制备方法和应用

NºPublicación:  CN121669256A 17/03/2026
Solicitante: 
潍坊学院
CN_121669256_PA

Resumen de: CN121669256A

本发明公开了一种WO3‑NiO/ZnO载氧体及其制备方法和应用,属于氨制氢技术领域。其技术方案包括以下步骤:1)ZnO载体的合成:将乙酸锌溶解于水中,调节pH,搅拌,过滤洗涤,干燥煅烧得到ZnO;2)NiO/ZnO的制备:将ZnO分散于水中,加入六水合硝酸镍、尿素反应;所得沉淀在室温下老化,过滤,并洗涤,然后干燥;最后,煅烧,得到NiO/ZnO;3)WO3‑NiO/ZnO载氧体的制备:将NiO/ZnO分散于水中,加入六水合硝酸钨,室温沉淀,过滤、洗涤,干燥,得到的固体进行煅烧,并二次煅烧,得到载氧体。本发明制备的载氧体用于催化氨制氢具有好的催化活性、选择性和稳定性。

一种贵金属掺杂过渡金属氧化物电催化剂及其制备方法和应用

NºPublicación:  CN121675016A 17/03/2026
Solicitante: 
南京理工大学
CN_121675016_PA

Resumen de: CN121675016A

本发明公开了一种贵金属掺杂过渡金属氧化物电催化剂及其制备方法和应用,属于电催化剂领域,本发明以金属有机框架(MOF)作为自牺牲模板,通过通过分步掺杂与可控热解工艺得到贵金属掺杂过渡金属氧化物催化剂,实现了贵金属原子在过渡金属氧化物晶格中的均匀分散,有效调控了材料的电子结构,提高了其导电性和活性位点数量。本发明的方法有效地提升了过渡金属氧化物作为电催化剂的催化性能,且制备流程简单,设计的反应条件温和,显著降低了贵金属用量,体现出显著的技术进步性和工业应用价值。

一种用于碱性电解水制氢电极寿命的检测方法

NºPublicación:  CN121678506A 17/03/2026
Solicitante: 
中集中电(扬州)制氢设备有限公司
CN_121678506_A

Resumen de: CN121678506A

本发明公开了一种用于碱性电解水制氢电极寿命的检测方法,包括实验设备的搭建和实验操作,实验设备包括烧杯电解槽、清洗烧杯、脉冲电源、超声清洗器、温度计、真空干燥箱和四氟板夹持件,烧杯电解槽内盛装有测试溶液A,烧杯电解槽与脉冲电源连接,四氟板夹持件上设有多个电极固定孔,每个电极固定孔内装载一个电极样品,四氟板夹持件上还设有测温孔,测温孔能固定温度计;清洗烧杯内盛装有测试溶液B,四氟板夹持件能夹持着电极样品放入测试溶液A中进行电化学反应,或者将电极样品放入测试溶液B中清洗,烧杯电解槽和清洗烧杯均能放置在超声清洗器中进行震荡操作;本方法通过在烧杯电解槽内进行高电密反复启停测试,预测出实际电极的使用寿命。

一种镍铁钼三元金属氢氧化物纳米片及其制备方法和应用

NºPublicación:  CN121675010A 17/03/2026
Solicitante: 
国华(哈密)新能源有限公司
CN_121675010_PA

Resumen de: CN121675010A

本发明涉及碱性电解水制氢技术领域,尤其涉及一种镍铁钼三元金属氢氧化物纳米片及其制备方法和应用。本发明提供的镍铁钼三元金属氢氧化物纳米片,具有独特的“掺杂‑缺陷”双功能协同体系,实现了“金属元素协同掺杂”与“缺陷位点增强活性”的双重作用,为其优异的催化性能奠定了基础。同时,由纳米花组装而成的褶皱纳米片形态以及超薄的纳米片微观结构,不仅增大了镍铁钼三元金属氢氧化物纳米片的比表面积,还为析氧反应过程中的物质传输提供了便利通道,灵活的结构也让镍铁钼三元金属氢氧化物纳米片在催化条件下能够进行一定的自我调节,更好地适应反应环境,增加活性物种并优化原子配位。

一种Fe2O3FeS纳米片异质结构电催化剂、其制备方法及应用

NºPublicación:  CN121675000A 17/03/2026
Solicitante: 
齐鲁理工学院
CN_121675000_PA

Resumen de: CN121675000A

本发明涉及一种Fe2O3/FeS纳米片异质结构电催化剂、其制备方法及应用。本发明的制备方法:将六水合氯化铁、硫源和乙二醇加热混合,得到低共熔溶剂DESs;将低共熔溶剂DESs置于微波反应器中加热,之后用清洗剂进行洗涤,干燥,得到所述Fe2O3/FeS纳米片异质结构电催化剂。本发明所提供的制备工艺简单,条件温和,制备成本低,可工业化生产。得到的异质结构Fe2O3/FeS纳米片电催化剂具有优异的电催化活性。

一种金属-卟啉聚合物/钒酸铋复合光阳极及其制备方法和应用

NºPublicación:  CN121675017A 17/03/2026
Solicitante: 
华中科技大学
CN_121675017_PA

Resumen de: CN121675017A

本申请属于光电化学分解水制氢应用领域,更具体地,涉及一种金属‑卟啉聚合物/钒酸铋复合光阳极及其制备方法和应用。本发明通过电聚合方法,首次在BiVO4表面成功原位聚合了聚过渡金属‑5,10,15,20‑四(四二苯氨基苯基)卟啉催化剂,成功使得过渡金属锚定的分子聚合物催化均匀分散在BiVO4复合光阳极,显著的提高了BiVO4的水氧化动力学和光生电荷转移效率,促进了光电催化的性能,并呈现了良好的稳定性。

一种多钼酸晶体衍生的电极材料的制备方法及在电解水析氢中的应用

NºPublicación:  CN121675008A 17/03/2026
Solicitante: 
大庆师范学院
CN_121675008_PA

Resumen de: CN121675008A

一种多钼酸晶体衍生的电极材料的制备方法及在电解水析氢中的应用,它涉及一种电极材料的制备方法和应用。本发明的目的是要解决MoS2基催化剂的边缘活性位点少、导电性差及易团聚的问题。方法:一、制备氧化石墨烯溶液;二、制备MoS2‑rGO@CC;三、电沉积Ru制备Ru/MoS2‑rGO@CC复合材料。所述多钼酸晶体衍生的电极材料在电解水析氢中应用。本发明在已构建的MoS2‑rGO@CC三维导电骨架上,采用电沉积方法,利用MoS2边缘及还原氧化石墨烯缺陷处的成核优势,实现Ru纳米颗粒的尺寸可控、均匀负载;Ru与MoS2之间的金属‑半导体界面进一步优化了电子结构,提升了复合材料的电化学活性与稳定性。

电解硫化氢制氢的方法和系统

NºPublicación:  CN121674978A 17/03/2026
Solicitante: 
大连海事大学北京怀柔实验室
CN_121674978_PA

Resumen de: CN121674978A

本发明涉及硫化氢制氢技术领域,公开了一种电解硫化氢制氢的方法和系统,包括:将硫化氢和氢气分别通入电解池中,进行电解反应,得到氢气和硫磺;其中,所述电解池包括固体电解质层,固体电解质层将电解池分隔成阳极室和阴极室,所述阳极室包括阳极,所述阴极室包括阴极;所述阳极包括钙钛矿氧化物阳极材料和第一质子导体;所述固体电解质层包括第二质子导体;所述第一质子导体和第二质子导体分别选自钙钛矿型质子导体。本发明创造性地提出了将质子导体用于H2S电解制氢的电解装置中,能够兼具高效、稳定、低能耗的制氢特性,实现了高效制氢与硫磺联产。

一种稀土掺杂型催化剂及其制备方法和在氧析出反应中的应用

NºPublicación:  CN121669316A 17/03/2026
Solicitante: 
北京师范大学珠海校区
CN_121669316_PA

Resumen de: CN121669316A

本发明属于催化材料技术领域,公开了一种稀土掺杂型催化剂及其制备方法和在氧析出反应中的应用。该稀土掺杂型催化剂的制备方法,包括以下步骤:在保护气体氛围下,将四氨基对苯醌、氯化铁、稀土盐、溶剂混合,然后加入泡沫镍,升温进行反应,分离得到稀土掺杂型催化剂;稀土盐包括铈盐、铒盐或镧盐。该稀土掺杂型催化剂具有良好OER催化活性、高稳定性,且不含贵金属,低成本,而且性能还优于商业RuO2。这有利于催化剂的广泛应用。

一种多元合金析氢电极及其制备方法

NºPublicación:  CN121675041A 17/03/2026
Solicitante: 
湖南中伟新氢材料科技有限公司
CN_121675041_PA

Resumen de: CN121675041A

本发明提供了一种多元合金析氢电极及其制备方法,涉及析氢材料制备技术领域。一种多元合金析氢电极的制备方法,包括以下步骤:采用两电极电镀法,以导电基体作为阴极置于电镀液中,进行电镀;电镀液中包括:pH缓冲剂、络合剂、铁源、钴源、钼源和镍源;电镀两电极电镀法的电镀温度为20~50℃;络合剂包括柠檬酸三钠和酒石酸钾钠中的至少一种。本发明通过复合电镀方法,在导电镍基金属基体表面构建一层成分可控、结构致密的镍基多元合金析氢镀层。解决了现有技术中存在的析氢电位高、稳定性差、镀层结合力弱的问题,制备得到低能耗、长寿命的碱性制氢电极。

PHOTOCATALYST HOMOZYGOUS-BONDED BY DUAL DOPING METHOD OF MANUFACTURING SAME AND METHOD OF HYDROGEN PRODUCTION USING SAME

NºPublicación:  KR20260037461A 17/03/2026
Solicitante: 
포항공과대학교산학협력단
KR_20260037461_PA

Resumen de: EP1000000A1

The invention relates to an apparatus (1) for manufacturing green bricks from clay for the brick manufacturing industry, comprising a circulating conveyor (3) carrying mould containers combined to mould container parts (4), a reservoir (5) for clay arranged above the mould containers, means for carrying clay out of the reservoir (5) into the mould containers, means (9) for pressing and trimming clay in the mould containers, means (11) for supplying and placing take-off plates for the green bricks (13) and means for discharging green bricks released from the mould containers, characterized in that the apparatus further comprises means (22) for moving the mould container parts (4) filled with green bricks such that a protruding edge is formed on at least one side of the green bricks.

一种高韧性碱性电解水制氢用复合隔膜及其制备方法

NºPublicación:  CN121675018A 17/03/2026
Solicitante: 
东华大学
CN_121675018_PA

Resumen de: CN121675018A

本发明涉及一种高韧性碱性电解水制氢用复合隔膜及其制备方法,所述复合隔膜由主体聚合物、增韧聚合物、造孔剂、亲水性无机填料和增强骨架组成。本发明实现了复合隔膜在高温、碱性环境下服役寿命长、面电阻低,且制备工艺简洁、成本可控,有效解决了传统复合隔膜在制氢过程中易弯折开裂的难题。

一种4BX交联给受体异质结纳米颗粒的制备及其光催化产氢应用

NºPublicación:  CN121669310A 17/03/2026
Solicitante: 
天津工业大学
CN_121669310_PA

Resumen de: CN121669310A

本发明提供了一种4BX交联给受体异质结纳米颗粒的制备及其光催化产氢应用,属于光催化领域。本发明提供了一种4BX交联给受体异质结材料,所述4BX交联给受体异质结材料包括4BX交联的给受体异质结基体;所述4BX交联的给受体异质结基体的制备原料包括给体、受体和交联剂;所述交联剂包括4BX。本发明含4BX的交联剂插入到给受体异质结基体和小分子的C‑H键中,从而在纳米颗粒内部形成贯穿整个颗粒的三维共价交联网络,实现了从热力学亚稳态到共价稳固态的根本性跨越,并将给体与受体组分牢固锁定,增强了分子间相互作用,并成功保留了纳米尺度的本体异质结互穿网络结构。

一种高活性氮掺杂碳负载CoRu纳米合金的制备方法

NºPublicación:  CN121669949A 17/03/2026
Solicitante: 
青岛科技大学
CN_121669949_PA

Resumen de: CN121669949A

一种高活性氮掺杂碳负载CoRu纳米合金的制备方法,用于增强增强pH通用型析氢,其特征在于,包括以下步骤:将盐酸多巴胺溶解于含有H2O2和CuSO4·5H2O的水溶液中,经磁力搅拌形成均匀混合物。将碳布经乙醇预润湿后,浸入上述多巴胺溶液中10分钟,取出后用去离子水洗涤三次,经真空干燥得到聚多巴胺修饰的碳布,记为PDA/CC。将所得PDA/CC浸入含有Co(NO3)2·6H2O和RuCl3的20 mL水溶液中6小时,实现金属离子吸附。随后将样品洗涤并干燥,在管式炉中于N₂气氛下、700℃煅烧2小时,得到自支撑型氮掺杂多孔碳负载CoRu合金材料,记为CoxRu@CN/CC。通过出了一种基于活性离子捕获与原位碳热还原的合成策略,通过构建氮掺杂碳的钴钌合金纳米结构及强金属‑载体协同效应,实现高效氢溢流与稳定活性位点的创建,从而突破传统电催化剂在宽pH范围内高活性与高稳定性难以协同的性能瓶颈。

一种基于联邦安全强化学习的绿氢综合能源园区协同调控方法

NºPublicación:  CN121684529A 17/03/2026
Solicitante: 
河海大学北京京能科技有限公司
CN_121684529_PA

Resumen de: CN121684529A

本发明提出一种基于联邦安全强化学习的绿氢综合能源园区协同调控方法,包括步骤:1、获取所述异构制氢集群的运行参数;步骤2、根据获取的异构制氢集群运行参数,针对碱性电解槽ALK与质子交换膜电解槽PEM的不同响应特性,分别建立涵盖电化学反应、瞬态热动力学演化及气体纯度演化过程的非线性多物理场模型;步骤3、根据步骤2中建立的模型,针对可再生能源的不确定性波动,基于多情景鲁棒预测构建系统的鲁棒安全运行约束;步骤4、根据建立的鲁棒安全运行约束,构建集成安全防御机制的多智能体强化学习奖励函数,生成本地分布式运行策略;步骤5、根据步骤4中生成的本地分布式运行策略,利用联邦学习机制实现异构制氢集群的全局协同控制。

一种高效制备富氢水的水壶

NºPublicación:  CN121672727A 17/03/2026
Solicitante: 
毛玲
CN_121672727_PA

Resumen de: CN121672727A

本发明涉及富氢水制备领域,具体为一种高效制备富氢水的水壶,包括外壳,所述外壳内部设置有清水槽和富氢水槽,清水槽和富氢水槽的下方连接制备槽,制备槽内部一侧设置有气压卡块,制备槽的两侧设置有清理板与阻水板,制备槽的底部两侧设置有升降板,两侧升降板之间设置有控制板,控制板的上方设置有矩形凹槽状的固定滑槽,升降板上方设置有与固定滑槽相同的矩形凹槽,制备槽下方与控制板对应的位置设有升降槽,升降槽的一侧设置有镁块槽,镁块槽内部设置有夹持件,夹持件一端夹持着镁块,且镁块与固定滑槽相适配,清理板的上方设置有矩形的固定卡槽;本发明可对镁块进行挂刷,将镁块上反应产生的氢氧化物进行清理,便于后续的反应发生。

一种电解水制氢系统及制氢方法

NºPublicación:  CN121675019A 17/03/2026
Solicitante: 
广东优博瑞科技有限公司
CN_121675019_PA

Resumen de: CN121675019A

本发明涉及吸氢机控制技术领域,公开了一种电解水制氢系统及制氢方法;通过调取用户的呼吸生理参数,并结合炎症因子指数以及制氢环境参数得到电解制氢特征,并获取吸氢机智能控制方法,利用电解制氢特征和吸氢机智能控制方法构建电解制氢调控模型,本发明基于处理后的用户炎症因子指数结合呼吸生理参数及制氢环境参数来构建吸氢机制氢线性判别分析模型,基于吸氢抗炎症作用,结合处理用户多重强相关生理参数得到电解制氢特征,根据测试集中的炎症因子指数综合修正模型,使得模型更加精准智能地得出吸氢机实时智能控制方法,降低常规模型输出控制方法的错乱率,获得的吸氢机智能控制方法更具操作性。

一种高结晶度氮化碳胶体及其制备方法和应用

NºPublicación:  CN121669286A 17/03/2026
Solicitante: 
岭南师范学院
CN_121669286_PA

Resumen de: CN121669286A

本发明公开了一种高结晶度氮化碳胶体及其制备方法和应用。本发明在含有空气的密闭环境中,将盐酸胍与硫氰酸钾混匀,并于520~575℃下煅烧后,加水分散即得。本发明采用特定的原料盐酸胍与硫氰酸钾,经特定工艺制得的产物具有较高的结晶度、亲水性与稳定性,进而具有优异的光催化性能,尤其在分解水制氢的催化中,5 h内的平均产氢活性高达235.4μmol.h‑1(为体相氮化碳的17.1倍)。

一种制氢用PPS纱线及其面料的制备方法

NºPublicación:  CN121675119A 17/03/2026
Solicitante: 
山东恒泰纺织有限公司
CN_121675119_A

Resumen de: CN121675119A

本发明涉及纺织科学技术领域,公开了一种制氢用PPS纱线及其面料的制备方法,所述纱线制备方法包括:对PPS短纤维开松并喷洒非离子抗静电油剂混合液;采用轻定量、慢速度原则进行梳理,并经过两道并条工艺提升均匀度;经粗纱后,在紧密纺细纱机上牵伸加捻制成单纱;将2‑6根单纱合股并施加反向捻得到PPS股线。面料制备方法采用前述股线为经纬纱,整经并精确控制上机张力,在剑杆或喷气织机上以平纹组织制成克重为300‑500g/m2的织物。本发明通过系统性工艺优化,制得的PPS纱线具有毛羽少、强度高、条干均匀的优点,其织物结构稳定、孔隙均匀,特别适用于制氢用隔膜等高性能工业领域。

碱性电解系统氧中氢预测方法、系统、介质及设备

NºPublicación:  CN121687239A 17/03/2026
Solicitante: 
西安交通大学
CN_121687239_PA

Resumen de: CN121687239A

一种碱性电解系统氧中氢预测方法、系统、介质及设备,方法中,基于气液分离器未分离溶解氢、气液分离器未分离气态氢、电解槽饱和扩散和电解槽过饱和扩散机制对系统氧中氢的贡献,得到碱性电解系统氧中氢预测的计算总公式,根据碱性电解系统在不同碱液循环流量工况下的实验数据,标定待拟合系数;根据碱性电解系统在不同系统压力工况下的实验数据,标定待拟合系数;根据碱性电解系统在不同工作电流工况下的实验数据,标定待拟合系数;根据碱性电解系统在不同温度工况下的实验数据,标定待拟合系数和;输入碱性电解系统的温度、压力、碱液循环流量和电流实验数据,计算碱性电解系统氧中氢以实时输出不同运行工况下的系统HTO。

铜掺杂硫化锌镉/铬掺杂钒酸铋中空球复合光催化剂及其制备方法与应用

NºPublicación:  CN121669273A 17/03/2026
Solicitante: 
青岛科技大学
CN_121669273_A

Resumen de: CN121669273A

本发明提供一种铜掺杂硫化锌镉/铬掺杂钒酸铋中空球复合光催化剂及其制备方法,以及该光催化剂在分解水制氢中的应用。所述材料由如下方法制备:(1)利用水热法制备铜掺杂硫化锌镉纳米粒子;(2)利用水热法制备铬掺杂钒酸铋中空球;(3)将铜掺杂硫化锌镉修饰于铬掺杂钒酸铋中空球表面得到铜掺杂硫化锌镉/铬掺杂钒酸铋中空球复合光催化剂。本发明制备的铜掺杂硫化锌镉/铬掺杂钒酸铋中空球复合光催化剂易于合成,原料来源广泛,具有高催化活性和稳定性,在光催化制氢测试中,3小时内的光催化制氢量可以达到49.1 mmol·g‑1。

一种纳米粒子电催化剂、其制备方法及应用

NºPublicación:  CN121674999A 17/03/2026
Solicitante: 
齐鲁理工学院
CN_121674999_PA

Resumen de: CN121674999A

本发明公开了一种纳米粒子电催化剂、其制备方法及应用。本发明的制备方法:将NiCl2·6H2O、四丁基氯化膦和乙二醇混合加热得到低共熔溶剂DESs;所得DESs置于微波反应器中进行微波反应,得到所述纳米粒子电催化剂。该方法具有工艺简单、反应迅速(仅需分钟级)、成本低廉且易于工业化放大等显著优势。所制备的Ni3P‑Ni12P5异质结构纳米粒子具有形貌均一、结晶度良好等特点,在电催化析氢反应中表现出优异的催化活性和稳定性。特别地,该微波辅助一步合成法避免了传统多步工艺的复杂性,为高性能电催化剂的大规模制备提供了新思路。

Method for producing metal oxide nanoparticles anion exchange membrane electrolysis oxygen electrode catalyst comprising metal oxide nanoparticles produced thereby and catalyst ink dispersion comprising the same

NºPublicación:  KR20260036722A 17/03/2026
Solicitante: 
주식회사라피스타
KR_20260036722_PA

Resumen de: EP1000000A1

The invention relates to an apparatus (1) for manufacturing green bricks from clay for the brick manufacturing industry, comprising a circulating conveyor (3) carrying mould containers combined to mould container parts (4), a reservoir (5) for clay arranged above the mould containers, means for carrying clay out of the reservoir (5) into the mould containers, means (9) for pressing and trimming clay in the mould containers, means (11) for supplying and placing take-off plates for the green bricks (13) and means for discharging green bricks released from the mould containers, characterized in that the apparatus further comprises means (22) for moving the mould container parts (4) filled with green bricks such that a protruding edge is formed on at least one side of the green bricks.

一种过渡金属掺杂硫催化剂的制备方法及其析氧应用

NºPublicación:  CN121674990A 17/03/2026
Solicitante: 
南京工业大学南京瑞邦电池有限公司
CN_121674990_PA

Resumen de: CN121674990A

本发明提供一种过渡金属掺杂硫催化剂的制备方法及其析氧应用,涉及催化剂技术领域,包括下述步骤:S1、将乙酰丙酮铁、乙酰丙酮钴、乙酰丙酮镍、乙酰丙酮钼按物质的量分别为0.5‑4 mmol混合,得到第一混合物;S2、将所述第一混合物加入含15‑100mL十八烯的聚四氟乙烯反应釜内衬中,混合均匀后,加入正十二硫醇和油胺,得到第二混合物;其中,正十二硫醇的加入量为5‑10mL,油胺的加入量为5‑10mL;S3、将所述第二混合物投入50‑100mL反应釜,在180‑250℃下一次反应6‑12h,投入2cm×2.8cm‑5cm×5cm的泡沫镍,在180‑230℃下二次反应2‑12h;S4、反应结束后,用正庚烷、乙醇冲洗泡沫镍的表面,真空干燥,得到黑色表面的负载型催化剂FeCoMo‑Ni3S2/NF。本发明能够实现催化材料从实验室样品到小试尺度的面积放大制备。

一种铈镧钆三元稀土合金催化剂及其制备方法及应用

NºPublicación:  CN121669209A 17/03/2026
Solicitante: 
新乡医学院第一附属医院
CN_121669209_PA

Resumen de: CN121669209A

本发明公开了一种铈镧钆三元稀土合金催化剂及其制备方法和应用,属于稀土合金纳米材料合成技术领域,该催化剂采用简便的微乳液法结合一步煅烧工艺制备而成,将三种稀土金属盐溶解加入到到微乳液中,加入氢氧化钾反应得到凝胶前驱体,煅烧凝胶前驱体成功得到具有高结晶度的三元稀土合金纳米粒子。本申请制备工艺简便高效,产物收率高,采用的微乳液结合一步煅烧的合成路线操作简单、反应周期短,有利于实现高产量制备;本发明突破了传统认知中稀土元素难以单独作为催化活性主体材料的局限,拓展了稀土材料在催化领域的应用范围。

一种用于分解水制氢的xM%Co/CemLa1-mO2-δ催化剂及其制备方法

NºPublicación:  CN121669247A 17/03/2026
Solicitante: 
大连海事大学
CN_121669247_PA

Resumen de: CN121669247A

本发明公开了一种用于分解水制氢的xM%Co/CemLa1‑mO2‑δ催化剂及其制备方法,制备方法包括:将硝酸铈六水合物与硝酸镧六水合物溶于去离子水,滴加碳酸铵溶液,经恒温搅拌、静置陈化、过滤洗涤、干燥得La‑Ce前驱体粉末;再将硝酸钴溶液浸渍于前驱体粉末,干燥后得到含Co‑La‑Ce的前驱体粉末,高温煅烧制得目标催化剂。本催化剂钴负载诱导氧空位形成,强化了Ce3+/Ce4+循环,加速氧物种迁移,且抑制金属团聚;镧掺杂形成缺陷介电结构,钴颗粒作微波热点,90%以上微波能转化为热能,10s内升温至550℃以上,适配间歇式微波制氢;本催化剂可完全分解水制氢无副产物,减低碳排放,在2.45GHz微波场下制氢效率高,适用于氢气生产、燃料电池等领域,应用前景广泛。

一种催化剂、其制备方法及应用

NºPublicación:  CN121675003A 17/03/2026
Solicitante: 
山东省海洋科学研究院(青岛国家海洋科学研究中心)
CN_121675003_PA

Resumen de: CN121675003A

本发明公开了一种催化剂、其制备方法及应用,属于催化剂技术领域。该催化剂为以铜纳米线为基底、多元金属纳米团簇负载在铜纳米线上形成的级联结构纳米催化剂;多元金属纳米团簇与铜纳米线基底的功函数差值为0.05eV以下。本发明应用于电解水/海水制氢方面,解决如何在不使用昂贵贵金属的前提下,开发出一种能同时兼具高本征活性、优异导电性和长期运行稳定性的氢溢流型析氢催化剂,突破现有材料“性能”、“动力学”与“成本”不可兼得的困局,催化剂具有优异的析氢活性和稳定性。

稀土元素掺杂碳包覆磷化钼双功能催化剂及制备方法

NºPublicación:  CN121675012A 17/03/2026
Solicitante: 
江苏常诺能源环保科技有限公司
CN_121675012_PA

Resumen de: CN121675012A

本发明属于电催化和能源材料技术领域,具体涉及稀土元素掺杂碳包覆磷化钼双功能催化剂及制备方法。该方法包括以下步骤:1)筛选制备原料,所述原料包括稀土金属盐、四水七钼酸铵、碳源和含磷螯合剂;2)对步骤1)得到的所述原料按比例称量,并在一定量去离子水中进行均匀混合,随后在60‑100℃温度下蒸干得到预产物;3)将步骤2)得到的所述预产物进行研磨并在800‑1000℃温度下热解处理,得到稀土金属掺杂碳包覆磷化钼双功能催化剂。含磷螯合剂的引入有效实现稀土元素均匀掺入磷化钼晶格。稀土元素的引入,实现磷化钼表面电荷密度重新分布,优化反应中间吸附物的吸附能,其本身作为反应活性位点,进一步激活磷化钼析氧活性。

一种富铁钼双金属氧化物电催化剂及其制备方法和应用

NºPublicación:  CN121675013A 17/03/2026
Solicitante: 
东莞理工学院
CN_121675013_PA

Resumen de: CN121675013A

本发明公开了一种富铁钼双金属氧化物电催化剂及其制备方法和应用,属于新能源材料与电催化技术领域,制备方法包括以下步骤:将泡沫镍、含铁源和钼源的前驱体溶液充分溶解混合,进行微波水热处理,再将所得产物进行洗涤和真空干燥,制备得到所述富铁钼双金属氧化物电催化剂。即本发明利用微波快速成核实现铁钼双金属氧化物在泡沫基底上的原位构筑,通过钼限域掺杂诱导晶格畸变,形成高密度活性位点与强结构稳定性;催化剂在碱性析氧反应中仅需309 mV过电位即可驱动> 2 A cm‑2电流,并在> 500 mA cm‑2下稳定运行超120小时,显著突破高电流电解水制氢中阳极催化剂活性与耐久性瓶颈。

基于水伏效应增强光催化性能的薄膜器件及其产氢方法

NºPublicación:  CN121672416A 17/03/2026
Solicitante: 
格林美(江苏)钴业股份有限公司
CN_121672416_PA

Resumen de: CN121672416A

本发明公开一种基于水伏效应增强光催化性能的薄膜器件及其产氢方法,其包括:PVC基底层;多条相互间隔设置的碳浆导线,覆盖于PVC基底层上;以及二氧化钛薄膜,设置于PVC基底层上的一个连续区域内,且覆盖连续区域内的全部PVC基底层以及至少两条碳浆导线。本申请以PVC为基底层,并在基底层上形成碳浆导线,再由二氧化钛薄膜连通碳浆导线以形成基于水伏效应增强光催化性能的薄膜器件,该器件在蒸发及光照条件下,可实现水伏效应与光催化过程原位耦合,提升产氢效率。

一种阴离子掺杂CoFe基LDH材料的制备方法及应用

NºPublicación:  CN121672594A 17/03/2026
Solicitante: 
湖南师范大学
CN_121672594_PA

Resumen de: CN121672594A

本发明涉及LDH材料制备技术领域,公开一种阴离子掺杂CoFe基LDH材料的制备方法,包括如下步骤:S1、先将纯净泡沫镍置于丙酮、HCl溶液中清洗,再用无水乙醇和去离子水冲洗,干燥处理;S2、将Co源与Fe源溶解在去离子水中搅拌得到A;S3、将S1得到的材料浸入不锈钢高压釜中的溶液A内;S4、高压釜密封反应后,取出样品,用去离子水冲洗3次,干燥得到催化剂CoFe‑LDH;S5、将CoFe‑LDH与含阴离子的溶液进行阴离子掺杂,反应后清洗干燥得到CoFe‑LDH‑NO2‑产物。本发明调控工艺简单、易于操作、重复性强且对环境友好,并且可通过市面上普遍的阴离子掺杂方法合成不同的双金属LDH催化剂,优化其催化性能。

电化学反应装置和电化学反应装置的制造方法

NºPublicación:  CN121674986A 17/03/2026
Solicitante: 
株式会社东芝
CN_121674986_PA

Resumen de: EP4711496A1

The electrochemical reaction device includes: an electrochemical reaction structure including a cathode, an anode, a diaphragm having a first surface on the cathode and a second surface on the anode, a cathode flow path, and an anode flow path; a first flow path through which a first fluid containing a reducible material to the cathode flow path flows; a second flow path through which a second fluid containing water to the anode flow path flows; a third flow path through which a third fluid containing the reduction product from the cathode flow path flows; and a fourth flow path through which a fourth fluid containing water and oxygen from the anode flow path flows. The diaphragm has concentration gradient in which a concentration of a chemical species decreases from the second surface to the first surface, the chemical species being configured to decompose, capture, or inactivate an active oxygen specie.

Electrolysis method of ammonia using electrolyte circulation

NºPublicación:  KR20260037454A 17/03/2026
Solicitante: 
롯데케미칼주식회사
KR_20260037454_PA

Resumen de: US2019313905A1

0001 The present disclosure relates to techniques for receiving glucose data from a continuous glucose sensor and controlling the use and redistribution of that data so it is used in an intended manner. In one aspect, a system includes a plurality of continuous glucose monitor (CGM) devices; a plurality of display devices to receive data from the CGM devices classified into a plurality of classifications based on data type; a cloud server architecture to receive the data from the display devices on an intermittent basis, in which the data routed to a particular server of the plurality of servers is determined by the data type, and in which the intermittent basis varies depending upon data type; a plurality of remote monitor display devices; and an analysis and report engine.

一种亲水性富氮氮化碳纳米片的制备方法及应用

NºPublicación:  CN121669287A 17/03/2026
Solicitante: 
岭南师范学院
CN_121669287_PA

Resumen de: CN121669287A

本发明提供了一种亲水性富氮氮化碳纳米片的制备方法,该方法为:将5‑氨基四氮唑和氯化钾通过研磨混合均匀,在空气气氛下,升温至550℃,恒温煅烧,自然冷却至室温,得到煅烧后的粉末,加入水,搅拌分散,通过透析除去盐,得到样品的水溶液进行冷冻干燥,得到亲水性富氮氮化碳纳米片。还提供了应用,该亲水性富氮氮化碳纳米片用于光催化产氢。本发明的亲水性富氮氮化碳纳米片一步合成,合成周期短,产量较高,可以通过调节氯化钾的投入量调节富氮氮化碳的亲水性,用于与光催化产氢。

一种H-ZISv/Au-Ag HAPs复合材料及其制备方法和应用

NºPublicación:  CN121669274A 17/03/2026
Solicitante: 
南阳理工学院
CN_121669274_PA

Resumen de: CN121669274A

本发明属于复合材料制备领域,公开了一种H‑ZISv/Au‑Ag HAPs复合材料及其制备方法和应用,解决现有光催化剂的光催化析氢性能差的问题。H‑ZISv/Au‑Ag HAPs复合材料为空心Au‑Ag合金纳米粒子负载在含硫空位的空心ZnIn2S4纳米笼上形成的,是一种新型的双空心等离子体肖特基异质结光催化剂。该材料通过协同多光散射/反射效应与定向电荷转移,促进载流子的大量生成;且具有高效的热电子激发及卓越的光热转换性能。优化后的肖特基结、等离子体近场增强以及双腔体约束所产生的协同效应,提升了光热辅助光电化学反应。该催化剂在AM 1.5G光照、25℃条件下具有16 mmol g‑1 h‑1的氢气生成速率和优异的稳定性。

一种通过电化学刻蚀提高Mn基高熵合金催化剂电解水析氧反应性能的方法

NºPublicación:  CN121674994A 17/03/2026
Solicitante: 
西安交通大学中国电力工程顾问集团西北电力设计院有限公司
CN_121674994_PA

Resumen de: CN121674994A

本发明公开了一种通过电化学刻蚀提高Mn基高熵合金催化剂电解水析氧反应性能的方法,属于电化学领域。将基底置于包含Fe、Co、Ni、Mn、Mo五种金属的均匀混合盐溶液中进行水热反应,得到高熵合金前驱体,煅烧,得到高熵合金;然后将高熵合金置于(NH4)2SO4溶液中,电化学刻蚀处理,从而实现Mn基高熵合金催化剂析氧反应性能的提高。本方法简单,效果明显,可以获得具有良好的微观形貌的Mn基高熵合金材料,显著增加催化剂的比表面积,提高Mn基高熵合金材料的电解水析氧反应性能。

一种电解水制氢用防止水污染的高效气液分离装置

NºPublicación:  CN121674987A 17/03/2026
Solicitante: 
浙江亿孚氢能装备有限公司
CN_121674987_PA

Resumen de: CN121674987A

本发明公开了一种电解水制氢用防止水污染的高效气液分离装置,涉及电解制氢气液分离技术领域,包括:AEM制氢设备以及安装在其上的第一组件,AEM制氢设备包括换热组件、循环水箱、AEM电解槽、接口面板以及气液分离组件;混合产物气流驱动正向叶片部件旋转,其弧形扭曲叶片的“螺旋加速”效应可进一步增强离心力场强度,弧形叶面对气流动能的捕捉效率提升,确保叶片稳定高速旋转;正向叶片部件通过联动锥齿轮传动带动反向叶片部件反向旋转,反向叶片的锯齿形倾斜结构与气流形成剪切角,可高效破碎未完全分离的液滴团聚体,锯齿边缘对中心涡流的“切割”作用减少微小液滴逃逸率,使气液分离效率整体提升,氢气纯度升高。

一种自支撑W-NiCoP/NF复合材料及其制备方法与应用

NºPublicación:  CN121674991A 17/03/2026
Solicitante: 
齐鲁工业大学(山东省科学院)
CN_121674991_PA

Resumen de: CN121674991A

本发明属于电催化水分解技术领域,涉及一种自支撑W‑NiCoP/NF复合材料及其制备方法与应用。将钴盐、对苯二甲酸、乙酸以及泡沫镍进行第一溶剂热反应,获得缺陷型Co‑MOF/NF;将缺陷型Co‑MOF/NF浸入至钨酸盐溶液后进行第二溶剂热反应,获得缺陷型W‑Co‑MOF/NF前驱体;将缺陷型W‑Co‑MOF/NF前驱体与磷源在惰性气氛下进行磷化热处理,即得。本发明通过分步溶剂热与气相磷化策略,成功在泡沫镍基底上构建了具有丰富缺陷结构的钨掺杂镍钴双金属磷化物,实现了双金属协同效应与缺陷工程的有机结合,使得制备的自支撑复合材料具有更多的活性位点、更优的电子结构调控效果以及更好的稳定性。

一种基于磁控溅射的镍铁基碱性水分解催化剂、其制备方法及其应用

NºPublicación:  CN121675007A 17/03/2026
Solicitante: 
清华大学鄂尔多斯市碳中和研究应用有限公司
CN_121675007_A

Resumen de: CN121675007A

本发明提供了一种基于磁控溅射的镍铁基碱性水分解催化剂的制备方法,包括以下步骤:S1)将导电基体进行预处理;S2)利于磁控溅射技术在预处理后的导电基体表面依次沉积镍铁基合金层和碳层;S3)重复步骤S2)至少1次;S4)开启脉冲偏压电源对步骤S3)得到的材料进行脉冲处理,再进行低温退火,得到镍铁基碱性水分解催化剂。本申请还提供了镍铁基碱性水分解催化剂及其应用。本申请制备的镍铁基碱性水分解催化剂,具有机械稳定性,高比表面积、活性位点密度高的特点,从而提高了催化剂在碱性水分解应用中的催化活性,并且本申请提供的制备方法简单。

一种生物炭电极及其制备方法与应用

NºPublicación:  CN121672474A 17/03/2026
Solicitante: 
北京建筑材料科学研究总院有限公司
CN_121672474_A

Resumen de: CN121672474A

本发明属于电化学能源材料技术领域,涉及一种生物炭电极及其制备方法与应用,所述生物炭电极的原料包括以下重量份的组分:水热生物炭2‑6份;导电炭黑1‑3份;聚四氟乙烯1‑3份;所述水热生物炭由小麦秸秆、水稻秸秆或玉米秸秆经水热反应制备而成。本发明的生物炭电极具有成本极低且绿色可持续;电催化活性高,性能接近商用活性炭催化剂;稳定性优异,在恒定电流为100mAcm‑2工作85小时后才出现电压显著升高的情况;且制备工艺简单、可规模化,具有极高的商业化应用前景。

一种碱性电解水制氢复合隔膜涂布装置

NºPublicación:  CN121669499A 17/03/2026
Solicitante: 
无锡宏瑞机器制造有限公司
CN_121669499_PA

Resumen de: CN121669499A

本发明公开了一种碱性电解水制氢复合隔膜涂布装置,属于隔膜涂布技术领域,包括用于将涂布液涂抹到载膜上的涂抹机构,涂抹机构上设置有用于将载膜和待涂布的基膜送入的送入机构和用于将载膜和基膜进行贴合以将涂布液均匀涂抹在基膜两面的涂布机构;本发明设置的涂抹机构通过设置两个反向转动的涂布辊,并利用齿轮系统确保其同步性,该装置能够将涂布液从两个液腔中同步、等量地转移至两个载膜的内表面,随后,带有涂布液的载膜与基膜在贴合轮处精准汇合,实现了基膜两侧涂布液的同步、均匀施加,这种设计从根本上避免了传统单面涂布或分步涂布可能存在的两面涂层厚度不均、性能差异大的问题,有效保证了复合隔膜两侧理化性能的一致性与可靠性。

一种用于氨分解制氢的整体式催化剂及其制备方法和应用

NºPublicación:  CN121669281A 17/03/2026
Solicitante: 
昆明贵研催化剂有限责任公司
CN_121669281_PA

Resumen de: CN121669281A

一种用于氨分解制氢的整体式催化剂及其制备方法和应用,所述整体式催化剂包括蜂窝载体、涂覆在蜂窝载体上的涂层材料、均匀分散于涂层材料表面的活性贵金属Ru纳米颗粒;所述蜂窝载体为堇青石载体或碳化硅载体或金属蜂窝载体,蜂窝载体的蜂窝孔密度为300‑750目;所述涂层材料为氧化铝、氧化钛、氧化锆、氧化铈中的一种或几种,涂层材料负载量为120‑240 g/L;所述活性贵金属Ru纳米颗粒的总负载量为0.37‑1.23 wt.%。本发明的整体式催化剂兼具低温高活性、低背压、高稳定性等优点。

一种咪唑鎓基离子交换聚合物及其制备方法和在电解水中的应用

NºPublicación:  CN121673502A 17/03/2026
Solicitante: 
中国科学院长春应用化学研究所
CN_121673502_PA

Resumen de: CN121673502A

一种咪唑鎓基离子交换聚合物及其制备方法和在电解水中的应用,涉及离子交换膜技术领域,解决了现有阴离子难以在保证高碱稳定性的同时提升电化学性能的问题。将大位阻咪唑型单体、靛红单体、芳香单体以及酮类单体加入容器中,加入二氯甲烷,搅拌溶解,冰水浴下滴加三氟甲烷磺酸,室温下反应得到聚合物溶液,乙醇中析出,洗涤干燥。酮类单体为N‑甲基‑4‑哌啶酮或3‑奎宁环酮时,将聚合物溶于二甲亚砜,碱性加热条件下与卤代化合物进行季铵化反应。将聚合物在盐酸溶液中离子交换3次后烘干,再溶于极性溶剂,在玻璃板上流延浇铸成膜;聚合物膜在碱性溶液中浸泡得到离子交换膜。本发明可用作阴离子交换膜电解水隔膜,具备显著的商业化潜力。

Method and substance for hydrogen production

NºPublicación:  NO20240933A1 16/03/2026
Solicitante: 
UNIV I SOEROEST NORGE [NO]
WO_2026059452_A1

Resumen de: WO2026059452A1

The present invention relates to a cell, an electrode and a method for producing hydrogen. The cell comprises a first and second electrode, wherein the first electrode is constituted by a cathode constituted by a Ni-SGPA material deposited on a substrate and the second electrode is constituted by an anode and a reference electrode, an electrolyte comprising H2SO4, and an electric power supply for applying a pulsed voltage.

222 나노미터 파장의 자외선 조사를 이용한 PFAS 분해 방법 및 시스템

NºPublicación:  KR20260035934A 13/03/2026
Solicitante: 
CLAROS TECH INC [US]
\uD074\uB77C\uB85C\uC2A4 \uD14C\uD06C\uB180\uB85C\uC9C0\uC2A4 \uC778\uCF54\uD3EC\uB808\uC774\uD2F0\uB4DC
KR_20260035934_A

Resumen de: US12515974B2

Methods, systems and devices for removing iodide from an aqueous solution including submerging an iodophilic electrode in an aqueous solution containing iodide, applying a current to the electrode, and electrochemically oxidizing the iodide to iodine within the electrode. The electrode may include an iodophilic material and an electrically conductive material. It may also include a binder. The iodophilic material may be a starch, chitosan, carboxycellulose, cationic polymer, or an anion exchange membrane material, for example. After oxidizing the iodide to iodine within the electrode, the electrode may be submerged in a second solution and a current may be applied to reduce the iodine and release it from the electrode in the form of iodide into the second solution.

镍铁基催化电极的制备方法及应用

NºPublicación:  CN121653711A 13/03/2026
Solicitante: 
保时来新材料科技(苏州)有限公司
CN_121653711_A

Resumen de: CN121653711A

本发明公开了一种镍铁基催化电极的制备方法及应用,该镍铁基催化电极的制备方法包括:将第一纯镍材料作为阴极,第二纯镍材料作为阳极并对所述第一纯镍材料进行预处理;将镍盐溶液、铁盐溶液和添加剂混合搅拌均匀并调节pH至酸性,得到电镀液;将所述电镀液转移至电镀槽并将所述第一纯镍材料和第二纯镍材料浸入电镀液中,在20至30 ℃温度下,以20至60 mA/cm2的电流密度对所述第一纯镍材料恒电流电沉积20至40 min,以在所述第一纯镍材料表面形成镍铁基催化层;将表面形成镍铁基催化层的第一纯镍材料清洗并烘干,得到镍铁基催化电极。该制备方法通过控制电沉积电流密度及时间可以有效地避免因铁沉积量过多导致催化层性能不佳的问题。

二次アルミドロスから水素を生成する際に発生する廃水の処理方法

NºPublicación:  JP2026045990A 13/03/2026
Solicitante: 
広東匯江▲ケイ▼能産業工程技術研究有限公司
JP_2026045990_PA

Resumen de: CN120004436A

The invention relates to the technical field of industrial solid waste comprehensive treatment, and discloses a water treatment method and system after secondary aluminum ash hydrogen production, and the method comprises the following steps: collecting hydrolysate after secondary aluminum ash hydrogen production to obtain high saline-alkaline ammonia nitrogen hydrolysate; carrying out ammonia-nitrogen separation on the high-salt-alkali ammonia-nitrogen hydrolysate to obtain a gas phase and a first-stage liquid phase; dissolving carbon dioxide in the first-stage liquid phase until a specified pH value is reached to obtain a second-stage liquid phase; dissolving carbon dioxide in the second-stage liquid phase until the specified pH value is reached to obtain a third-stage liquid phase; adding an extracting solvent into the third-stage liquid phase, dissolving carbon dioxide until the specified pH value is reached, and extracting and separating to obtain a fourth-stage liquid phase of an organic phase and a fourth-stage liquid phase of an inorganic phase; evaporating moisture of a fourth-stage liquid phase of the inorganic phase; and carrying out back extraction separation on the fourth-stage liquid phase of the organic phase to obtain an inorganic liquid phase and an organic liquid phase. By adopting the method, aluminum hydroxide and various valuable salts can be efficiently recovered, and the obtained product is rich and high in value.

用于氢电解槽的多电极封装件-电解池框架、包括该电解池框架的电解槽以及制造方法

NºPublicación:  CN121666467A 13/03/2026
Solicitante: 
约翰科克里尔氢能法国公司
CN_121666467_PA

Resumen de: WO2025021544A1

The invention relates to a cell frame (100) configured to be integrated in an electrolyzer. The frame is forming a closed shape having an inner contour (InnCont) that defines an opening (Op) extending in an extension plane (ExtP1). The inner contour is presenting at least two steps (St1, St2, St3, St4, St5, St6) each comprising a first surface (S1) perpendicular to the extension plane and a second surface (S2) parallel to the extension plane. The respective second surfaces of two (St1, St3, St5) of the steps is configured to support two respective bipolar plates (BP-1, BP-21, BP-22).

氨-氢混合燃料制造装置、燃料供给系统及氢的制造方法

NºPublicación:  CN121666357A 13/03/2026
Solicitante: 
三菱化工机株式会社
CN_121666357_PA

Resumen de: TW202511178A

To provide: an ammonia-hydrogen mixed fuel production apparatus capable of stably obtaining hydrogen from ammonia even when there is a change in the required ratio of fuel; and a fuel supply system. An ammonia-hydrogen mixed fuel production apparatus 1010A comprises: an oxygen separation device 13 that separates oxygen (O2) 12 at a desired concentration from air 11; a reforming reactor 15 that converts ammonia (NH3) supplied from a raw material supply unit 14 into hydrogen (H2) by using the oxygen having the desired concentration from the oxygen separation device 13; and a gas component analyzer 17 that measures the concentration of one or both of hydrogen and ammonia in a reformed gas 16 from the reforming reactor 15.

一种用于碱性电解水制氢的电极及其制备方法、装置

NºPublicación:  CN121653700A 13/03/2026
Solicitante: 
清华大学清华大学山西清洁能源研究院
CN_121653700_PA

Resumen de: CN121653700A

本发明涉及一种用于碱性电解水制氢的电极及其制备方法、装置。其中的制备方法包括以下步骤,S1:提供金属电极基底,并对其进行预处理,以形成第一电极基底;S2:将第一电极基底置于抽真空的反应腔中的电极托盘上,通入惰性气体并形成等离子体,对第一电极基底进行表面活化处理,以形成第二电极基底;以及S3:向反应腔中通入含掺杂元素的反应性气体并形成等离子体,对第二电极基底进行表面掺杂处理,在其表面上形成掺杂层,以形成第三电极基底;由此形成电极。本发明提供的制备方法能够实现对电极表面掺杂层厚度的纳米级精准调控,从而改善电极性能。

一种稀土改性镍铁层状氢氧化物-氧化物的催化剂材料及其制备方法

NºPublicación:  CN121653730A 13/03/2026
Solicitante: 
内蒙古工业大学
CN_121653730_A

Resumen de: CN121653730A

本发明涉及催化剂技术领域,具体公开了一种稀土改性镍铁层状氢氧化物‑氧化物的催化剂材料及其制备方法,催化剂材料的化学式为:NixFe1‑yRey ‑LDH/NixFe1‑yReyOx+3/2/NF(x=2‑4;y=0.01(x+1)‑0.1(x+1)),其中Re为稀土元素,x是Ni2+的摩尔数,y是稀土元素的摩尔数,1‑y是Fe3+的摩尔数;所述催化剂材料具有层状微观结构的阴离子插层的粘土材料。本发明通过采用水热‑烧结‑水热的制备方法制备催化剂材料,制备出具有稳定二维层状结构的催化剂材料,这种结构能够有效防止催化剂在反应过程中的团聚和结构崩塌,从而保持长期稳定的高活性运作。

一种电解水析氧催化剂的制备方法、产品及应用

NºPublicación:  CN121653724A 13/03/2026
Solicitante: 
保山学院
CN_121653724_PA

Resumen de: CN121653724A

本发明涉及电解水制氢技术领域,特别是涉及一种电解水析氧催化剂的制备方法、产品及应用。电解水析氧催化剂的制备方法包括以下步骤:将2‑甲基咪唑与钴盐和铁盐混匀研磨,之后碳化,得到所述电解水析氧催化剂。本发明成功通过一锅热解法制备了铁钴双金属碳基催化剂,其独特的单原子‑合金纳米粒子协同结构通过铁钴间的电子调控作用优化了反应路径,显著提升了析氧反应(OER)的活性和稳定性。本发明催化剂在1.0 M KOH中表现出低于商用RuO2的过电位和更高的催化活性,同时兼具良好的稳定性与低成本优势。铁钴协同效应源于电子结构优化、合金纳米粒子与单原子在反应中的互补作用以及合金纳米粒子对单原子位点的稳定作用。

一种粗糙蜂窝状泡沫镍铁催化剂及其制备方法和应用

NºPublicación:  CN121653701A 13/03/2026
Solicitante: 
黄淮学院
CN_121653701_PA

Resumen de: CN121653701A

本发明属于电催化材料改性技术领域,具体涉及一种粗糙蜂窝状泡沫镍铁催化剂及其制备方法和应用。本发明提供的粗糙蜂窝状泡沫镍铁催化剂的制备方法,包括以下步骤:将预处理后的泡沫铁和复合盐溶液混合,于50~70℃进行水热反应,然后清洗,即得;其中,复合盐溶液是将氯化钠、碘化钠、氯化镍溶于水中制备得到。本发明提供的制备方法,在水热反应中同时引入氯和碘离子进行协同调控,不仅改善了泡沫铁的多孔蜂窝状结构,还克服了单一氯离子引入时的腐蚀问题,尤其是有效增加了表面粗糙度和活性位点,显著提升了材料的析氧催化性能,实现了形貌和析氧催化活性的双重优化,能够为开发新型高效自支撑电催化剂提供新的途径。

一种双S型异质结复合材料及其制备方法与应用

NºPublicación:  CN121648905A 13/03/2026
Solicitante: 
大连民族大学
CN_121648905_PA

Resumen de: CN121648905A

本发明提供了一种双S型异质结复合材料及其制备方法与应用,所述异质结复合材料包括TiO2纳米片,所述TiO2纳米表面负载有Na+‑Bi2O3纳米颗粒。本发明在{101}/{001}晶面共暴露的锐钛矿TiO2纳米片特定晶面上定向生长Na+‑Bi2O3纳米颗粒,构建了具有双S型异质结结构的TiO2{101}/Na+‑Bi2O3双功能光催化剂,可解决传统单S型异质结电荷传输路径单一和复合率高的问题,同时突破三元双S型异质结制备工艺复杂和界面可控性差的局限,从而实现光生载流子的高效分离与迁移。本发明的异质结复合材料具有光催化分解水制氢的优异活性,此外其在协同光催化产氢与四环素降解应用中也展现出优异性能。

一种碱性电解水制氢系统

NºPublicación:  CN121653689A 13/03/2026
Solicitante: 
上海中集洋山物流装备有限公司中国国际海运集装箱(集团)股份有限公司中集集装箱(集团)有限公司
CN_121653689_PA

Resumen de: CN121653689A

一种碱性电解水制氢系统,其包括电解槽、氢侧分液器、氢侧洗涤器、纯水管路、第一监测装置和控制装置。电解槽包括氢侧出口。氢侧分液器包括氢侧混合液入口、氢侧分离气出口和氢侧回流液入口,氢侧出口与氢侧混合液入口连通。氢侧洗涤器包括氢侧洗涤入口、第一回流口和第一纯水入口,氢侧洗涤入口与氢侧分离气出口通过第一管路连通,第一回流口与氢侧回流液入口连通。纯水管路设置有纯水调节阀,纯水管路与第一纯水入口连通。第一监测装置设置于第一管路,用于监测第一管路的流体中碱的质量浓度。控制装置与第一监测装置以及纯水调节阀信号连接,并配置为当第一监测装置的数值大于或等于第一质量浓度时,增大纯水调节阀的开度。

一种富含Pt-C键的催化剂及其制备与应用

NºPublicación:  CN121653718A 13/03/2026
Solicitante: 
上海交通大学
CN_121653718_PA

Resumen de: CN121653718A

本发明涉及电解水制氢技术领域,尤其是涉及一种富含Pt‑C键的催化剂及其制备与应用。本发明首先将含Pt原料浸渍在碳材料上,后处理后得到Pt‑C前驱体;然后将上述得到的Pt‑C前驱体研磨后置于水蒸气氛围中,利用惰性气体产生的等离子体进行低温还原处理,得到富含Pt‑C键的催化剂。本发明提供的方法简单、处理温度低、处理速度快、电子能量高、步骤简单、安全可靠、不使用有毒试剂;所制备得到的富含Pt‑C键的催化剂可在全pH范围下应用于电催化产氢,远优于现有商用铂催化剂。

ALK电解槽的槽模块结构、槽模块的控制方法和系统

NºPublicación:  CN121653680A 13/03/2026
Solicitante: 
上海清能合睿兹新能源科技有限公司
CN_121653680_PA

Resumen de: CN121653680A

本发明公开了一种ALK电解槽的槽模块结构、槽模块的控制方法和系统,包括:氧气先导瓶的一端通过氧气压力管线与电解槽连接,氧气先导瓶的另一端通过氧分离器压力进先导瓶管线与氧分离器连接,氧气先导瓶的另一端通过氧先导瓶泄压管线与外部连接;氢气先导瓶的一端通过氢气压力管线与所述电解槽连接,氢气先导瓶的另一端通过氢分离器压力进先导瓶管线与氢分离器连接,氢气先导瓶的另一端通过氢先导瓶泄压管线与外部连接;每个阀门分别设置于不同管线上,用于控制每条管线的连通状态。本发明利用氢氧先导瓶和若干管线构建的槽模块结构,在低功率时隔离无需启动的电解槽,实现AKL单槽模块独立运行和停机操作,延长ALK电解槽寿命。

一种自支撑多尺度多孔NiCrFeAlZn高熵合金全解水产氢催化剂及其制备方法

NºPublicación:  CN121653722A 13/03/2026
Solicitante: 
济南大学
CN_121653722_PA

Resumen de: CN121653722A

本发明涉及催化剂技术领域,发明公开了一种自支撑多尺度多孔NiCrFeAlZn高熵合金全解水产氢催化剂及其制备方法,在泡沫NiCrFeAl合金表面通过电镀锌、退火和腐蚀锌原位构筑多孔高熵合金;泡沫NiCrFeAl合金作为基底载体的同时为多孔高熵合金的原位构筑提供金属来源;基底与高熵合金层间的无缝一体化结合可以为NiCrFeAlZn高熵合金催化剂提供优异的电解水传质效率,高熵合金效应可以产生丰富的高活性位点,大孔结构可以显著提高催化剂在碱性溶液中的长期催化稳定性与耐腐蚀能力;该催化剂在碱性介质中均展现出优异的析氢、析氧以及全水分解电催化活性和稳定性,并可以在安培级电流密度下实现长期稳定的全水电解制氢,同时具有制备工艺经济、简便、高效,适合大量制备的特点。

一种锡掺杂非晶态羟基氧化镍铁电催化剂及其制备方法与应用

NºPublicación:  CN121653732A 13/03/2026
Solicitante: 
石河子大学
CN_121653732_PA

Resumen de: CN121653732A

本发明属于电催化材料技术领域,公开了一种锡掺杂非晶态羟基氧化镍铁电催化剂及其制备方法与应用。本发明提供了合成锡掺杂非晶态羟基氧化镍铁电催化剂的方法,摒弃贵金属元素,以铁、锡等廉价金属为主要原料,结合低温水热法与快速浸泡工艺,显著降低能耗与设备投入,避免传统高温煅烧或复杂溶剂热步骤,工艺流程可控性强,适合规模化生产。本发明不仅制备出了电催化活性高、稳定性优异的锡掺杂非晶态羟基氧化镍铁电催化剂,无高污染副产物,且泡沫镍基底可直接作为电极使用,省去后续负载工序,大幅缩短制备周期,具备良好的工业推广前景。

镍铁基析氧催化电极的制备方法及应用

NºPublicación:  CN121653712A 13/03/2026
Solicitante: 
保时来新材料科技(苏州)有限公司
CN_121653712_A

Resumen de: CN121653712A

本发明公开了一种镍铁基析氧催化电极的制备方法及应用,镍铁基析氧催化电极的制备方法包括:选用镍基底为阴极、纯铁材料为可溶性阳极并进行预处理,且所述纯铁材料的尺寸大于所述镍基底;将镍盐溶液和添加剂混合搅拌均匀并调节pH,得到电镀液;将所述电镀液转移至电镀槽并将作为可溶性阳极的纯铁材料和作为阴极的镍基底浸入电镀液中,对所述镍基底进行恒电流电沉积并在所述镍基底表面形成镍铁基催化层;将恒电流电沉积得到的镍基底清洗并烘干,得到镍铁基析氧催化电极。该镍铁基析氧催化电极的制备方法能够保证镍铁基催化层与镍基底的稳定连接,提高了催化层的性能。

一种Ni-Ho-MOFs复合催化剂及其制备方法和应用

NºPublicación:  CN121653737A 13/03/2026
Solicitante: 
广东工业大学中国电器科学研究院股份有限公司
CN_121653737_PA

Resumen de: CN121653737A

本发明属于电解水催化剂技术领域,公开了一种Ni‑Ho‑MOFs复合催化剂及其制备方法和应用。所述复合催化剂是将镍源、钬源、有机配体加入溶剂中磁力搅拌,再将溶液pH值调至5~6,制得MOFs前驱液,在80~150℃进行水热反应制得。将该复合催化剂负载到基体上制得负载Ni‑Ho‑MOFs复合催化剂的电极。本发明的Ni‑Ho‑MOFs复合催化剂具有较好的析氢效率和稳定性,提高了水电解制氢的电解效率,可用于碱式电解水制氢气领域。

一种适用于电解海水的木质素碳基高熵合金复合材料及其制备方法

NºPublicación:  CN121653723A 13/03/2026
Solicitante: 
广东工业大学
CN_121653723_PA

Resumen de: CN121653723A

本发明属于电解海水技术领域,具体涉及一种适用于电解海水的木质素碳基高熵合金复合材料及其制备方法。本发明以可再生木质素为碳源,先经模板碳化‑酸蚀工艺制备多孔活性炭载体,再采用脉冲焦耳热技术实现高熵合金的快速负载,通过瞬时高温‑快速冷却完成合金纳米颗粒原位生长,无需长时间高温保温,制备工艺简便高效、参数易控,适合规模化生产;所制复合材料形成单相固溶体结构,合金颗粒分散均匀,活性位点多、电子传输效率高;在真实海水电解中OER催化性能优异,过电位低、塔菲尔斜率小,100h稳定性测试无衰减,抗氯离子毒化能力与耐久性远超商用RuO2催化剂,应用前景广阔。

一种用于制备不同氘丰度水样的装置

NºPublicación:  CN121655960A 13/03/2026
Solicitante: 
中国原子能科学研究院
CN_121655960_PA

Resumen de: CN121655960A

本申请提供了一种用于制备不同氘丰度水样的装置,该装置包括进料单元,用于提供天然水,天然水包括氘水和氢水;电解制氢单元电解天然水生成标气,标气包括氢气和氘气;水氢液相催化交换单元,包括在第一方向上依次连通的第一进料口、催化交换柱和第二进料口,第一进料口用于将天然水传输至催化交换柱,第二进料口用于将氘气传输至催化交换柱。催化交换柱催化氢水和氘气发生氢同位素交换反应,得到沿第一方向上氘丰度依次增大的水样。催化交换柱包括沿第一方向依次设置的至少两个出料口,每个出料口与至少一个积液器连接,每个出料口输出的水样的氘丰度不同。本申请的装置通过液相催化交换联合电解的方法,可以同时获得不同氘丰度的水样。

一种耦合氨分解的正压防爆系统及控制方法

NºPublicación:  CN121648845A 13/03/2026
Solicitante: 
福大紫金氢能科技股份有限公司福州大学
CN_121648845_PA

Resumen de: CN121648845A

本发明公开了一种耦合氨分解的正压防爆系统及控制方法。该系统包括依次连接的氨气供应模块、正压防爆柜、第一纯化模块、第二纯化干燥模块、钯触媒反应器、纯化干燥模块和氮气储罐。氨气在防爆柜内反应器中被催化分解为氢氮混合气,经纯化分离后,氮气及残余氢气进入钯触媒反应器与空气反应除氢,最终获得高纯氮气存储并回用于维持防爆柜正压。该系统创新性地实现了脱附气中氢气与氮气的综合利用,通过增压机和钯触媒反应器协同调压,精确控制防爆柜压力。采用低温催化剂及优化设计的方管式反应器结构,热效率高、能耗低、体积紧凑,安全可靠,适用于爆炸性危险环境。

一种NiCoFeRu四元合金氧化物材料的制备方法及作为碱性析氢/析氧反应电催化剂的应用

NºPublicación:  CN121653746A 13/03/2026
Solicitante: 
青岛大学
CN_121653746_PA

Resumen de: CN121653746A

本发明属于材料合成及电催化领域,涉及一种简单的四元合金氧化物的制备方法及其在电化学碱性析氢、析氧反应中的催化应用。先将含镍盐、钴盐、铁盐和钌盐的金属盐溶液与有机配体溶液充分混合后,加入载体,进行水热反应,得到四元金属有机配合物前驱体;再将金属有机配合物前驱体在惰性气体保护下进行热解处理得到四元金属合金氧化物。通过有机配体对金属离子的预分散与配位作用,在相对较低温度下实现了四元金属的均匀合金化;以镍、钴、铁为主体结构,掺入少量贵金属钌形成多元合金氧化物,减少了钌的用量,降低了成本,且制备的四元合金氧化物具有更高的OER、HER活性和稳定性,本发明制备方法简单,成本低,具备良好的工业化应用前景。

制氢系统的控制方法、装置、电子设备、介质及程序产品

NºPublicación:  CN121653754A 13/03/2026
Solicitante: 
吉林电力股份有限公司国核自仪系统工程有限公司
CN_121653754_PA

Resumen de: CN121653754A

本公开提供了一种制氢系统的控制方法、装置、电子设备、介质及程序产品,控制方法包括:基于混合预测模型获取风光出力预测功率;构建制氢系统多状态模型;基于风光出力预测功率融合制氢系统多状态模型,构建多级优化框架;基于多级优化框架获取制氢系统中各电解槽的制氢分配量。本公开基于风光出力预测功率融合制氢系统多状态模型,构建多级优化框架;并基于多级优化框架获取制氢系统中各电解槽的制氢分配量,提高了风光出力预测精度低和系统运行效率,降低了运行维护成本。

电解中气体逸出的改进

NºPublicación:  CN121653683A 13/03/2026
Solicitante: 
斯伦贝谢技术有限公司
CN_121653683_PA

Resumen de: EP4711499A1

An electrochemical half-cell operates to form a gas at a solid surface which may be an electrode. The electrolyte liquid contains an additive, which is a high molecular weight flexible linear polymer or a viscoelastic linear surfactant. A flow path through the half-cell is configured to compel flow of liquid through the half-cell to make a succession of changes of direction. The electrolyte liquid is pumped through the half-cell at rate which is sufficient that the additive and flow path configuration put the flowing electrolyte in a state of elastic turbulence which causes bubbles of gas to detach from the surface on which they are formed while they are still small, freeing the surface area for further reaction. The half-cell may be part of an electrolyser making hydrogen and oxygen from water.

双功能电极的制备方法、电极及应用

NºPublicación:  CN121653713A 13/03/2026
Solicitante: 
保时来新材料科技(苏州)有限公司
CN_121653713_PA

Resumen de: CN121653713A

本发明公开了一种双功能电极的制备方法、电极及应用,其中制备方法,包括以下步骤:(1)电镀液配置:以去离子水为溶剂,依次加入硫酸镍、硫酸铵、氯化铵、硫代硫酸钠,搅拌均匀后调节pH值至4.5‑5.5;(2)电极预处理:取用双面喷砂的镍丝网作为阴极,再依次除油、去除氧化层;(3)电化学沉积:将预处理后的阴极与镍基拉伸网阳极放入电镀液中,阴阳极分别连接电源负极与正极,室温下以5‑20mA/cm2的电流密度恒电流沉积30‑90min,得到双功能电极。本发明通过优化电镀共沉积工艺制备NiS合金,利用多硫化物保护层的双重抗铁机制,实现高电化学活性与抗铁吸附性能的统一,降低电解槽能耗,延长运行寿命。

制氢系统

NºPublicación:  CN121653688A 13/03/2026
Solicitante: 
阳光氢能科技有限公司
CN_121653688_PA

Resumen de: CN121653688A

本申请公开了一种制氢系统,属于电解制氢技术领域。制氢系统,包括:电解槽;第一通路,第一通路包括第一加热器和用于储存纯水的储罐,第一加热器用于给流经其上的纯水加热,第一通路可选择性地与电解槽连通;第一气液分离器,第一气液分离器的进口和出口均可选择性地与电解槽连通;其中,制氢系统具有第一工作模式,在制氢系统处于第一工作模式的情况下,第一气液分离器的进口和出口均被配置为与电解槽断开,第一通路被配置为与电解槽连通且第一加热器工作。根据本申请的制氢系统,可在电解槽冷启动时提高电解槽升温效率,同时减小第一加热器加热过程中的能耗,并在制氢系统处于待机状态时,可维持电解槽的温度。

碱性电解水制氢系统氧中氢含量的优化控制系统及方法

NºPublicación:  CN121653752A 13/03/2026
Solicitante: 
中国石油化工股份有限公司中石化石油机械股份有限公司
CN_121653752_PA

Resumen de: CN121653752A

本发明公开了一种碱性电解水制氢系统氧中氢含量的优化控制系统及方法,优化控制系统在碱性电解水制氢系统上对应设置冷却水流量调节阀、碱液换热器、碱液循环泵、加热器、碱液流量计、碱液流量调节阀、温度变送器、压力变送器、氧中氢检测仪表、氧气出口薄膜调节阀、真空脱气装置、控制器,对碱性电解水制氢系统运行过程中的关键工艺参数电流密度、碱液流量、槽温、系统压力进行整体调控,同时协同处理碱液循环系统中碱液溶有的氢气气泡,使最后输出的氧中氢含量进一步大幅度降低,显著提高系统降低氧中氢含量的效率,保证系统安全性的同时,提高系统的性能。

磁感应加热驱动氨分解快速冷启动的系统、工艺及催化剂

NºPublicación:  CN121648829A 13/03/2026
Solicitante: 
浙江工业大学
CN_121648829_PA

Resumen de: CN121648829A

本发明公开了一种磁感应加热驱动氨分解快速冷启动的系统、工艺及催化剂,属于氢能制备技术领域。所述系统包括气路单元、装有磁性钴基催化剂的催化剂床、检测单元、磁感应加热装置和氢燃料电池集成单元。所述催化剂以Al2O3为载体,负载金属钴纳米颗粒,具有高饱和磁化强度。系统工作时,磁感应加热装置产生交变磁场,使催化剂自身快速生热,可在10秒内达到氨分解反应温度,实现“秒级”冷启动。同时,该催化剂对氨分解具有高活性,氨转化率接近100%。本发明解决了传统氨分解系统启动慢、能耗高的难题,特别适用于氨动力车辆、便携式燃料电池等需要快速即时制氢的移动场景。

一种用于电解池析氧的复合微孔层结构及其制备方法

NºPublicación:  CN121653705A 13/03/2026
Solicitante: 
上海交通大学布尔津县国源天立风力发电有限责任公司
CN_121653705_PA

Resumen de: CN121653705A

本发明属于电解池技术领域,具体涉及一种用于电解池析氧的复合微孔层结构及其制备方法,包括依次层叠设置的基底层、气泡脱离层、气泡生长层、气泡形核层和驱除气泡层;气泡脱离层与电解池的阳极侧腔口连接;气泡形核层与气泡生长层的内部设置有连续的分支状孔喉;气泡形核层为周期性结构,其中:谷部形成优先形核区域,且底部与孔喉相连;驱除气泡层设置于气泡形核层上优先形核区域以外的位置;驱除气泡层朝向电极界面设置。与现有技术相比,本发明解决现有技术中无法充分解决气泡积聚带来的负面影响。本方案的复合微孔层结构具有增强电极界面反应并促进生成物排出的特点,可实现电解池高效析氧并促进氧气以小气泡形态快速排出。

一种利用铝在碱性条件下水解制备氢气的装置及方法

NºPublicación:  CN121648823A 13/03/2026
Solicitante: 
浙江海洲制药股份有限公司
CN_121648823_PA

Resumen de: CN121648823A

本发明公开了一种利用铝复合粉末和氢氧化钠制备氢气的装置,包括氢气发生器,所述氢气发生器的内部设有分级反应池;所述氢气发生器的上方设有储液罐和储粉罐,所述储液罐和储粉罐分别通过带单向阀的管道连接至反应池;所述氢气发生器的顶部通过带单向阀的管道与氢气缓冲罐连接,所述氢气缓冲罐设有连接至发动机的带电控单向阀的加料管;所述氢气发生器的底部通过带电力可控阀的管道与接收罐连接。本装置整体结构简单,体积小,具体可根据发动机的体量,制备成不同体积大小的装置,易于更换和维修,且该制氢工艺所需的原料成本低、铝的理论产氢量高、制氢速率快且可控、产氢效率高,能够满足发动机燃烧的动态需求。

一种电解水制氢电极的制备方法和应用

NºPublicación:  CN121653702A 13/03/2026
Solicitante: 
中集海洋工程有限公司
CN_121653702_PA

Resumen de: CN121653702A

本发明公开一种电解水制氢电极的制备方法和应用。本发明将基底材料作为阴极在含镍电镀液中进行电镀,然后作为阳极在酸性溶液中进行电化学/化学刻蚀;其中,酸性溶液中的氢离子浓度为0.1‑1mol/L;电化学/化学刻蚀的电流密度为0.1~5mA/cm2,时间为30~120s。本发明采用电镀+刻蚀工艺,合成了具有微球状镍催化剂的制氢电极,不仅通过电镀使催化剂和基底具有高结合力,使催化剂不易脱离,还通过阳极电化学刻蚀+化学刻蚀工艺刻蚀,使微球增加表面积,提高其电催化活性,能够有效降低电解槽能耗。

制氢系统动态协同控制方法及系统

NºPublicación:  CN121653759A 13/03/2026
Solicitante: 
卫卫阿尔(杭州)工程技术有限公司
CN_121653759_PA

Resumen de: CN121653759A

本发明公开了一种制氢系统动态协同控制方法及系统,通过中央控制器对负荷、温度、压力、液位、气体浓度等多参数进行融合判断,实现各子系统间的协调联动,防止因某一项调节滞后或过冲导致整体失衡,显著提高系统在变工况下的稳定性和抗干扰能力,制氢系统动态协同控制方法不仅提升了设备运行的安全性、稳定性与智能化水平,还为大规模、高效率、低成本的绿色制氢提供了可靠的技术支撑。

一种负载过渡金属催化剂的纳米刻蚀银电极及其制备方法和应用

NºPublicación:  CN121653709A 13/03/2026
Solicitante: 
河海大学
CN_121653709_PA

Resumen de: CN121653709A

本发明公开了一种负载过渡金属催化剂的纳米刻蚀银电极及其制备方法和应用,属于电催化材料技术领域,制备方法包括:(1)清洗银基片,利用HNO3对清洗后的银基片进行刻蚀处理,得到刻蚀银电极;(2)向可溶性钴盐和可溶性铁盐的混合溶液中滴加碱溶液,待混合溶液完全沉淀后将溶液pH值调至10~11,在加热条件下反应,制备得到FeCoOOH;(3)使FeCoOOH溶解于乙醇后,将得到的溶液滴加至步骤(1)的刻蚀银电极上,得到所述的负载过渡金属催化剂的纳米刻蚀银电极。本发明方法制得的产品电极催化性能优异,实现了SPR效应诱导的OER性能增强。

一种自支撑析氢催化电极、制备方法及应用

NºPublicación:  CN121653727A 13/03/2026
Solicitante: 
福州大学
CN_121653727_PA

Resumen de: CN121653727A

本发明涉及一种快速制备高性能自支撑析氢催化电极的方法,属于电解水制取氢气技术领域,该制备方法包括:首先对基底材料进行酸洗、醇洗和水洗等预处理步骤,然后在一定温度和压力条件下,将预处理后的基底材料浸入前驱体溶液中进行化学反应,施加适当时间的超声处理,使其充分反应,随后取出进行洗涤干燥。本技术方案可快速、低成本和大批量的制备电解水析氢电极材料,同时条件温和、效率高,所制备电极具有高催化析氢活性,有望推动碱性电解水制氢技术的商业化发展。

一种自支撑钼/氮化钼复合催化剂及其制备方法和应用

NºPublicación:  CN121653733A 13/03/2026
Solicitante: 
英凯模金属网有限公司齐鲁工业大学(山东省科学院)
CN_121653733_PA

Resumen de: CN121653733A

本发明提供了一种自支撑钼/氮化钼复合催化剂的制备方法,所述制备方法主要包括以下步骤:1)以高温回流反应在碳布上生长氧化钼纳米阵列作为前驱体;2)将氧化钼纳米阵列进行氮化反应得到氮化钼;3)将氮化钼在氢气和氩气的混合还原气氛下进行涡流加热还原反应,使氮化钼部分还原为钼单质,即制备得到自支撑钼/氮化钼复合催化剂。本发明所制备的自支撑钼/氮化钼复合催化剂中钼和氮化钼之间以异质界面的形式共存,存在丰富的异质界面。同时金属钼单质的引入也加快了钼/氮化钼复合催化剂的电子传输速率,从而增强电解水过程的析氢反应动力学。该方法制备的复合催化剂在电解水制氢领域具备广阔的应用前景。

碱性水电解系统预测方法、系统、介质及设备

NºPublicación:  CN121662191A 13/03/2026
Solicitante: 
西安交通大学
CN_121662191_PA

Resumen de: CN121662191A

一种碱性水电解系统多参数动态性能预测方法、系统、介质及设备,方法中,根据电解单体内部结构和反应机理建立电解单体的电化学、相平衡、两相流模型;根据电解堆内部流道结构,建立电解堆流道的相平衡、两相流模型;根据气液分离器的物理结构及其工作原理,建立气液分离器的气液分离、容积、相平衡、两相流模型;根据连通器内部流道结构,建立连通器的热力学、相平衡、两相流模型,并根据管网的流道结构和流动机理,建立管网的流量分配模型;将建立的各模型进行耦合,形成覆盖电解槽、气液分离器、连通器及管网的全系统多物理场耦合模型,基于动态响应特性预测结果,对氧中氢的生成机制进行动态贡献量化分析。

一种高熵合金催化剂及其制备方法和应用

NºPublicación:  CN121653725A 13/03/2026
Solicitante: 
太原理工大学
CN_121653725_A

Resumen de: CN121653725A

本发明属于碱性电解水析氧反应技术领域,尤其涉及一种高熵合金催化剂及其制备方法和应用,催化剂以碳为载体,记作FeCoNiWCd/C。所述高熵合金催化剂的制备方法,包括如下步骤:S1:将碳载体分散于溶剂中,在冰水介质中超声均匀后,再将Fe、Co、Ni、W、Cd五种金属的盐溶液依次加入到溶剂中,继续超声得到均匀悬浊液;S2:将S1获得的悬浊液转移至高压微射流分散仪进行分散,随后将其转移至蒸发仪中进行干燥;S3:将S2中的粉末进行研磨后在管式炉中进行热分解还原,冷却至室温即得到催化剂FeCoNiWCd/C。本发明方法通过高压微射流分散促进碳载体上合金的均匀分布,得到的高熵合金粒径较小且具有较大的比表面积和优异的电催化性能。

隔膜及其制备方法、电解水装置以及应用

NºPublicación:  CN121653684A 13/03/2026
Solicitante: 
江苏天合元氢科技有限公司天合元氢(扬州)科技有限公司
CN_121653684_A

Resumen de: CN121653684A

本申请记载了一种隔膜及其制备方法、电解水装置以及应用。隔膜的制备方法包括以下步骤:在支撑层的一侧表面或两侧表面形成铸膜液的液膜;对形成有所述液膜的所述支撑层进行相转化处理,固化所述液膜,制备复合膜,将所述复合膜置于助交联溶液中进行助交联处理,制备所述隔膜;其中,所述助交联溶液包括助交联剂。本申请提供的隔膜通过优化制备流程,在复合膜制备完成后浸入助交联剂溶液的后处理可以优化复合膜各层结构间界面相容性,可以提高隔膜的耐高温的稳定性。

一种电解水制氢紧固装置及其使用方法

NºPublicación:  CN121653690A 13/03/2026
Solicitante: 
中车山东风电有限公司
CN_121653690_PA

Resumen de: CN121653690A

本发明公开了一种电解水制氢紧固装置及其使用方法,属于电解水制氢技术领域,包括第一均压杆和第二均压杆,第一均压杆和第二均压杆分别平行对称设置在电解槽待紧固的两端外侧,第一均压杆的两端安装有第一连杆组件,第二均压杆的两端安装有第二连杆组件,第一连杆组件和第二连杆组件以电解槽对称设置,第一连杆组件和第二连杆组件之间设有驱动机构,驱动机构能够带动第一连杆组件和第二连杆组件相对运动。本发明解决了传统液压紧固方法成本高、预紧力不均及效率低下的问题,实现对电解槽的均匀、精准、高效的压紧并进行紧固作业,保障电解槽的密封安全。

应用于海洋场景下的封闭式电解水制氢系统及方法

NºPublicación:  CN121653678A 13/03/2026
Solicitante: 
中国海洋工程研究院(青岛)
CN_121653678_PA

Resumen de: CN121653678A

本发明涉及电解海水制氢技术领域,具体涉及一种应用于海洋场景下的封闭式电解水制氢系统及方法。本发明包括密封壳体,以及设置于密封壳体内的电解制氢管路、氧侧分离管路、氢侧分离管路、电解冷却管路和消氢除湿管路;消氢除湿管路,包括位于氧侧分离管路和氢侧分离管路之间的风机、消氢装置,消氢装置的一端通过管路与氧气排放口相连,另一端通过电磁阀与氮气瓶相连;消氢除湿管路还包括氢气浓度报警器和氧气浓度报警器;本发明集成电解制氢、氧/氢侧分离、电解冷却、消氢除湿等多管路;各管路协同运作,实现气液高效分离、温度精准控制、安全消氢除湿,形成完整且高效的制氢体系,能稳定适应海洋复杂环境,保障制氢过程安全、持续、稳定进行。

一种基于改性氧化铈的碱性电解水制氢隔膜及其制备方法

NºPublicación:  CN121653751A 13/03/2026
Solicitante: 
内蒙古大学
CN_121653751_PA

Resumen de: CN121653751A

本发明公开了一种基于改性氧化铈的碱性电解水制氢隔膜及其制备方法,涉及碱性电解水制氢隔膜技术领域。通过酸溶液对二氧化铈进行改性处理,然后将其分散于聚砜树脂、N‑甲基吡咯烷酮、聚乙烯吡咯烷酮的混合溶液制备得到铸膜液。将聚苯硫醚网浸润铸膜液中,通过刮涂确定厚度,然后预蒸发,通过去离子水中进行相转化,清洗,获得所述隔膜。本发明工艺简单,所制备隔膜表面均匀平整,在强碱性电解环境中兼具高化学惰性、亲水特性、保障氢氧根离子高效迁移通道,且具备低面电阻。

一种具有隔膜固定结构的电解槽及隔膜固定方法

NºPublicación:  CN121653686A 13/03/2026
Solicitante: 
山东大学青达低碳绿氢产业技术研究院(青岛)有限公司青岛达能环保设备股份有限公司
CN_121653686_PA

Resumen de: CN121653686A

本发明涉及电解槽技术领域,尤其涉及一种具有隔膜固定结构的电解槽及隔膜固定方法。电解槽包括极框、隔膜和流道压片;所述极框上具有安装电极片的电极承载面以及孔道面,所述孔道面高于所述电极承载面,且位于电极承载面的径向外侧,孔道面上开设有环形凹槽,所述环形凹槽沿极框的轴线方向布置,环形凹槽的径向内侧形成环形凸条;所述隔膜安装在电极片上,隔膜的外圈弯折形成折边结构,所述折边结构嵌入所述环形凹槽内;所述流道压片位于所述隔膜的径向外侧,并抵接在所述折边结构的径向外侧。隔膜在电解槽整个生命周期内能够与电极板保持恒定位置,从而提升电解槽的长期运行稳定性与安全性。

一种自支撑氮氧化钛催化剂的制备方法及其应用

NºPublicación:  CN121653710A 13/03/2026
Solicitante: 
齐鲁工业大学(山东省科学院)英凯模金属网有限公司
CN_121653710_PA

Resumen de: CN121653710A

本发明属于催化剂材料技术领域,提供一种自支撑氮氧化钛催化剂的制备方法及其应用。所述制备方法包括以下步骤:1)将碳布通过三电极体系进行氧化处理;2)通过水热反应在碳布表面生长氧化钛纳米阵列;3)将所得氧化钛纳米阵列通过氮化反应制备自支撑氮氧化钛L;4)将氮氧化钛L置于双氧水取出后进行微波加热得到自支撑氮氧化钛阵列催化剂。本发明所制备的自支撑氮氧化钛催化剂呈现紧密结合的方式排列,可暴露丰富的催化活性位点,通过调节氮化反应可调控氮氧比进而优化催化剂的电子结构,从而表现优异的电解水析氢性能;该方法具备操作简便、成本低、可控性强等优点,适用于大规模生产,在电解水制氢工业中展现出广阔的应用潜力。

一种自支撑碳氧化钼催化剂及其制备方法和应用

NºPublicación:  CN121653734A 13/03/2026
Solicitante: 
英凯模金属网有限公司齐鲁工业大学(山东省科学院)
CN_121653734_PA

Resumen de: CN121653734A

本发明提供了一种自支撑碳氧化钼催化剂及其制备方法和应用,所述制备方法主要包括以下步骤:1)加热不锈钢网;2)将不锈钢网在尿素和含钼盐溶液中进行淬火反应引入钼源和碳源;3)交替加热不锈钢网和淬火过程,得到生长含碳的氧化钼纳米片作为前驱体;4)将含碳的氧化钼纳米片前驱体在惰性气氛保护下,通过闪蒸焦耳技术进行快速瞬时加热处理,获得自支撑碳氧化钼催化剂。本发明提供的自支撑碳氧化钼催化剂呈现二维超薄纳米片结构,该纳米片富含氧缺陷具备超亲水能力,能有效增强水分子的吸附并降低析氢反应中间体转化的能量势垒。该方法工艺流程短,制备效率高,适合规模化工业生产,在电解水制氢领域展现出巨大的发展潜力。

金属原子负载层状氧化锰电催化剂、制备方法及应用

NºPublicación:  CN121653745A 13/03/2026
Solicitante: 
中国科学院深圳先进技术研究院
CN_121653745_PA

Resumen de: CN121653745A

本申请提供的金属原子负载层状氧化锰电催化剂的制备方法,将前驱体溶液与泡沫镍进行水热反应,反应结束冷却至室温,将反应后的泡沫镍干燥处理,得到层状氧化锰电催化剂;将层状氧化锰电催化剂置于金属盐电解液中进行电化学沉积以获取金属原子负载层状氧化锰电催化剂,本申请通过异种原子在氧化锰表面形成金属负载来提升催化剂电催化活性、选择性和稳定性是一个有效的途径。金属负载可进一步调控层间距和电子结构,暴露更多活性位点,通过双金属协同和电子结构调控,可以优化反应动力学;本发明采用水热法结合电沉积法制备金属原子掺杂针状氧化锰电催化剂,制备方法相对更加简单。另外,本申请还提供了金属原子负载层状氧化锰电催化剂及应用。

一种电催化剂及其制备方法和应用

NºPublicación:  CN121653748A 13/03/2026
Solicitante: 
安徽工业大学
CN_121653748_PA

Resumen de: CN121653748A

本发明公开了一种电催化剂及其制备方法和应用,属于电催化分解水制氢技术领域。所述电催化剂为镍铁合金/氧化镍铁/羧甲基聚苯胺/泡沫铁(NiFe‑O@c‑PANI/IF);该电催化剂微观结构呈纳米片状。该电催化剂的制备方法是:首先把乙酸镍、硫酸铵、苯胺溶解在水中,电沉积反应30 min后,烘干;后加入溴乙酸溶液浸泡6 h;便得到复合材料NiFe‑O@c‑PANI/IF。以该复合材料为电催化剂,用于催化OER反应,反应活性高,稳定性好。以本发明所制备的NiFe‑O@c‑PANI/IF同时作为阳极和阴极,组成电解池(NiFe‑O@c‑PANI/IF||NiFe‑O@c‑PANI/IF)用于电解水,取得了良好的催化效果;同时该电解池电解水的催化稳定性好,在经历了1100 h i‑t测试后,电解水的性能没有明显降低。

一种电解制氢系统承压自动排水的方法

NºPublicación:  CN121653758A 13/03/2026
Solicitante: 
新疆化工设计研究院有限责任公司
CN_121653758_PA

Resumen de: CN121653758A

本发明涉及电解制氢技术领域,特别涉及一种电解制氢系统承压自动排水的方法,所述方法包括:同步获取目标系统氢气侧和氧气侧的阀门状态数据和压力数据,构成氢气侧状态数据集和氧气侧状态数据集;基于氢气侧状态数据集,通过氢气侧排水控制策略,监控阀门状态并与系统压力协调控制;基于氢气侧排水和氧气侧排水之间的耦合关系,建立协调排水策略并结合自适应排水时长控制策略,形成整体排水策略,以提高目标系统的整体运行效率。

一种过渡金属氮化物CuInP2Nx、制备方法、应用

NºPublicación:  CN121653708A 13/03/2026
Solicitante: 
江苏投特新能源有限公司
CN_121653708_PA

Resumen de: CN121653708A

本发明属于电催化领域,尤其涉及一种过渡金属氮化物CuInP2Nx、制备方法、应用。本发明将Cu、In、P、S置于真空环境中,于600‑750℃下反应2‑8天制备得到CuInP2S6,将CuInP2S6进行纳米化处理得到CuInP2S6纳米片;CuInP2S6纳米片在氨气氛围下进行氮化,得到过渡金属氮化物CuInP2Nx。原料不含贵金属,成本低廉且易获得;过渡金属氮化物CuInP2Nx的制备过程简单,设备条件容易满足。将本发明得到的CuInP2Nx用于电催化分解水的阳极析氧反应(能够取得良好的催化效果,达到商用IrO2水准;且长期使用后性能未发生明显衰减,稳定性明显优于商用IrO2。

一种双齿配体支撑的共价有机框架析氢催化剂及其制备方法和应用

NºPublicación:  CN121653749A 13/03/2026
Solicitante: 
浙江工业大学
CN_121653749_PA

Resumen de: CN121653749A

本发明公开了一种双齿配体支撑的共价有机框架析氢催化剂及其制备方法和应用,将1,3,5‑三甲酰基间苯三酚与邻苯二胺加入到有机溶剂Ⅰ中混合均匀,脱气后加入酸催化剂进行反应,反应结束后将得到的滤固经有机溶剂Ⅱ洗涤并干燥,得到共价有机框架,将其与金属盐加入到有机溶剂Ⅰ中混合均匀,脱气后加入酸催化剂进行反应,反应结束后将得到的滤固经有机溶剂Ⅱ洗涤并干燥,得到金属掺杂共价有机框架,将其与双齿配体加入到有机溶剂Ⅰ中混合均匀,脱气后加入酸催化剂进行反应,反应结束后将得到的滤固经有机溶剂Ⅱ洗涤并干燥,即为所要制备的双齿配体支撑的共价有机框架析氢催化剂。本发明制备方法简易,合成周期短,制备成本低,对环境非常友好。

一种基于2-甲基咪唑配位效应制备的自支撑电极及其衍生方法与应用

NºPublicación:  CN121653714A 13/03/2026
Solicitante: 
扬州大学
CN_121653714_PA

Resumen de: CN121653714A

本发明公开了一种基于2‑甲基咪唑配位效应制备的自支撑电极及其衍生方法与应用,本发明先将泡沫镍(NF)经盐酸处理后,去除了NF表面氧化物。再通过水热反应使得2‑甲基咪唑N的孤对电子与Ni的3d空轨道发生配位效应,在泡沫镍表面形成配体层,避免Ni在空气中以及电解液中的氧化。最后,高温碳化使得2‑甲基咪唑在NF表面演化成碳氮层(CN),获得自支撑电极NF@CN。CN层的引入增加了非金属活性位点,提高了自支撑电极NF@CN的反应活性,使得NF@CN在电解水中展现出良好的电化学性能。同时,NF表面形成的CN层缓解了电极在酸性或中性电解液中的氧化溶解。此外,在CN和Ni的协同作用下形成了高导电性的三维网络,并增大电解水的反应动力学。

一种具有提纯净化功能的管道检测用制氢设备

NºPublicación:  CN121653760A 13/03/2026
Solicitante: 
吉林省禹承建设有限公司
CN_121653760_PA

Resumen de: CN121653760A

本发明公开了一种具有提纯净化功能的管道检测用制氢设备,涉及制氢设备技术领域,包括制氢箱、集氢罐、过滤提纯设备、检测装置、冷却装置和水泵,制氢箱内设有多安装腔及连接结构,电极电解电解液产生氢气后,经过滤装置滤除杂质与水分,再通过提纯装置去除残存微量氧气及水分,控制设备通过储气罐与控制阀动态调节气体流通速率,匹配氢气产出与提纯速率;检测装置基于可汽化液体、滑动变阻器实现温度监测,联动冷却装置及水泵完成电解液温控,避免温度骤升骤降。

一种分区点状碱性电解水制氢极板流道

NºPublicación:  CN121653691A 13/03/2026
Solicitante: 
哈尔滨锅炉厂有限责任公司哈尔滨哈锅能源动力科技有限公司
CN_121653691_PA

Resumen de: CN121653691A

一种分区点状碱性电解水制氢极板流道,它涉及水电解制氢技术领域。本发明解决了现有的碱性电解槽流道结构中,由于电解液流动不均匀、存在流动死区,导致气体产物局部累积、气泡滞留电极表面,进而引起局部过热、电压升高和能耗增大的问题。本发明流道本体沿电解液流动方向被依次划分为六个功能区,区域Ⅰ为阶梯状排布的正方形单元,区域Ⅱ为尺寸较小的菱形单元,区域Ⅲ至Ⅴ为纵置矩形单元,其中区域Ⅳ与区域Ⅲ错列布置,区域Ⅴ与区域Ⅳ顺列布置,区域Ⅵ为菱形单元。这些单元的形状、尺寸与排布相配合,共同提高了流道内电解液流动的均匀性。本发明可用于碱性水电解制氢装置的极板中,能有效提升制氢效率并降低能耗。

一种PEM电解槽的寿命判断方法、系统、介质及设备

NºPublicación:  CN121653761A 13/03/2026
Solicitante: 
山东国创燃料电池技术创新中心有限公司
CN_121653761_PA

Resumen de: CN121653761A

本发明涉及PEM电解水制氢领域,为解决现有技术难以满足PEM电解槽长期运行监测的需求的问题,提供一种PEM电解槽的寿命判断方法、系统、介质及设备。一种PEM电解槽的寿命判断方法适用于PEM电解槽处于额定工况且密封正常的情况,包括根据氢气中氧气的瞬时值及氧气中氢气的瞬时值分别与相应设定瞬时值阈值进行比较,来判断是否异常;根据氢气中氧气的瞬时值及氧气中氢气的瞬时值的异常情况,触发相应寿命计算步骤。其能够为部件维护提供依据,同时保障生产安全。

一种利用飞秒激光实现微结构调控的一体化凝胶复合电极制备方法

NºPublicación:  CN121653721A 13/03/2026
Solicitante: 
北京理工大学
CN_121653721_PA

Resumen de: CN121653721A

本发明涉及催化电极制备加工技术领域,具体涉及一种利用飞秒激光实现微结构调控的一体化凝胶复合电极制备方法,包括S1:配制金属盐凝胶溶液;S2:在电极基底上涂覆凝胶溶液,形成凝胶薄膜;S3:利用飞秒激光处理基底表面的凝胶薄膜;S4:用去离子水冲洗电极基底表面,获得一体化凝胶复合电极。实现了催化剂与基体结合紧密,不易脱落,延长电极使用寿命。

一种电解水制氢的动态调节方法、系统及装置

NºPublicación:  CN121653755A 13/03/2026
Solicitante: 
上海舜华新能源系统有限公司
CN_121653755_PA

Resumen de: CN121653755A

本发明涉及能源转换与存储技术领域,公开了一种电解水制氢的动态调节方法、系统及装置,包括:接收下游实时氢气需求信号、实际产氢速率和电解槽健康状态向量;基于所述信号及历史数据,利用氢气需求预测模型,预测未来氢气需求序列;根据该预测序列,结合电解槽性能模型,通过求解一个优化函数,确定最优目标产氢速率;基于该最优目标产氢速率作为设定值,执行闭环控制算法,生成调节控制指令;以及,在一定情况下控制制氢任务从主电解槽组平滑切换至备用电解槽组。本发明通过集成需求预测、动态优化与智能诊断,实现了对制氢过程的前瞻性精细调节,显著提升了能源利用效率、系统响应速度以及氢气供应的连续性与可靠性。

一种碳负载高熵金属/高熵金属化合物复合催化剂的制备方法

NºPublicación:  CN121653750A 13/03/2026
Solicitante: 
中国地质大学(北京)
CN_121653750_PA

Resumen de: CN121653750A

本发明涉及一种碳负载高熵金属/高熵金属化合物复合催化剂的制备方法,属于电催化材料领域。结构特征在于:高熵金属颗粒原位锚定在生物质炭材料表面,并经热氧化处理形成高熵金属/高熵金属化合物复合相,均匀负载于碳载体上,所述方法包括以下步骤:将生物质材料浸渍于高熵金属化合物盐溶液,经冷冻干燥得到碳负载高熵金属合金前驱体材料;随后将前驱体材料在惰性气氛下进行高温热处理,得到碳负载高熵金属合金复合材料;最后通过热氧化处理,制备得到碳负载高熵金属/高熵金属化合物复合催化剂。该方法所制备的催化剂具有高熵金属/高熵金属化合物均匀锚定于生物质炭表面的复合结构,有效调控了碳载体的微观形貌并暴露出丰富的活性位点。其在酸性电解水析氢反应中表现出优异的催化活性和长期稳定性,且制备工艺简便、成本低廉,在能源转换与催化领域具有良好的应用前景。

一种镍铁双金属氢氧化物催化剂及其制备方法与应用

NºPublicación:  CN121651455A 13/03/2026
Solicitante: 
中国石油化工股份有限公司中石化石油化工科学研究院有限公司
CN_121651455_PA

Resumen de: CN121651455A

本公开涉及一种镍铁双金属氢氧化物催化剂及其制备方法与应用,在所述催化剂的XRD图中,仅在2θ为30~40°之间有非晶态峰包,且在所述催化剂的Raman图中,在460~480 cm‑1和540~550 cm‑1处分别存在特征峰。本公开的催化剂该镍铁氢氧化物催化剂为非晶态,催化剂形貌呈现纳米片状颗粒,且具备NiOOH的活性物质,在碱性电解水析氧反应中具有较高的活性和优异的稳定性。

一种多组集装组合撬装式制氢系统及控制方法

NºPublicación:  CN121653692A 13/03/2026
Solicitante: 
京莱(张家口)新能源有限公司
CN_121653692_PA

Resumen de: CN121653692A

本发明公开了一种多组集装组合撬装式制氢系统及控制方法,涉及制氢技术领域,包括制氢集装箱、电气集装箱、控制集装箱、辅助集装箱、储能应急单元和氮气置换单元。本发明中控制集装箱采用阶梯式调控策略,实现了柔性启停与协同调控,降低电流骤变和温度波动对电解槽的损害,延长部件寿命。间歇待机模式可减少完全停机后冷却与重启的制氢系统设备损耗,实现停机和重启快速切换,满足每日间歇运行需求。同时在长周期停机时,无需排出碱液,氮气置换与充氮保压流程的自动化执行,能够避免碱液浪费与人工操作成本,恢复运行时,也无需重新配碱与长时间预热,大幅缩短重启周期,降低能耗与运维工作量,从而提高制氢的效率。

一种杂多酸锚定硫化镍自支撑电极的制备方法和应用

NºPublicación:  CN121653703A 13/03/2026
Solicitante: 
徐州工程学院
CN_121653703_PA

Resumen de: CN121653703A

一种杂多酸锚定硫化镍自支撑电极的制备方法和应用,它涉及能源材料技术领域。本发明的目的是要改善硫化镍的碱性析氧反应性能,解决硫化镍催化剂存在活性位点对OER关键中间体*OH的吸附能力弱,导致水分子活化效率低、中间体转化慢,催化活性与反应动力学受限的问题。方法:一、制备多酸FeMo6;二、泡沫镍预处理;三、制备Ni(OH)2/NF;四、POM晶粒陈化;五、制备POM@Ni3S2/NF。本发明通过FeMo6与Ni3S2的强静电锚定,优化电子结构、提升*OH吸附能力,有效提升了硫化镍电极材料的催化活性和稳定性,其制备工艺无需复杂设备、原料成本低,为非贵金属OER电催化剂的规模化应用提供支撑。

一种多孔活化生物炭和负载铂的生物炭基催化剂及其制备方法和应用

NºPublicación:  CN121651362A 13/03/2026
Solicitante: 
石河子大学
CN_121651362_PA

Resumen de: CN121651362A

本发明公开一种多孔活化生物炭和负载铂的生物炭基催化剂及其制备方法和应用。该多孔活化生物炭以红花秸秆为原料,所述多孔活化生物炭具有丰富的多孔结构和层状堆叠形貌,所述多孔活化生物炭以无定形碳结构为主,所述多孔活化生物炭的比表面积为1500‑3300m2/g;所述多孔活化生物炭的孔容积为0.6‑1.6cm3/g,所述多孔活化生物炭中的平均孔径不大于3nm。与传统催化剂碳载体(如炭黑、石墨烯、碳纳米管等)相比,本发明以农业废弃物红花秸秆为原料,通过炭化与活化制备的多孔生物炭材料具有成本低、环境友好、可持续性强等优点。

氧中氢检测滞后时间的预测方法、系统、介质及设备

NºPublicación:  CN121662192A 13/03/2026
Solicitante: 
西安交通大学
CN_121662192_PA

Resumen de: CN121662192A

一种电解系统氧中氢检测滞后时间的预测方法、系统、介质及设备,方法中,基于电解槽和槽出口管道的传输滞后时间、气液分离器的气体置换滞后时间、氧中氢检测管路的传输滞后时间、氧中氢检测仪固有滞后时间构建电解系统氧中氢检测滞后时间预测的计算总公式;根据电解槽和槽出口管道的结构尺寸和运行参数计算电解槽和槽出口管道的传输滞后时间;根据气液分离器的结构尺寸和运行参数计算气液分离器的气体置换滞后时间;根据氧中氢检测管路的结构尺寸和运行参数计算氧中氢检测管路的传输滞后时间;根据监测数据的延迟特性确定氧中氢检测仪的固有滞后时间,最后求和得到电解系统氧中氢检测滞后时间。

镍合金包覆铜骨架催化电极及其制备方法

NºPublicación:  CN121653726A 13/03/2026
Solicitante: 
北京科技大学
CN_121653726_PA

Resumen de: CN121653726A

本申请公开了一种镍合金包覆铜骨架催化电极及其制备方法。其中,方法包括:对三维多孔泡沫铜基底依次进行溶液原子层沉积成核、自催化放大沉积处理,获得包覆有非贵金属镀层的沉积样品;对沉积样品进行退火热扩散处理,获得退火样品;退火过程中,三维多孔泡沫铜基底中的铜原子向非贵金属镀层扩散,使非贵金属镀层转化为固溶体过渡层,固溶体过渡层中的铜原子浓度由内向外递减;对退火样品依次进行化学脱合金、电化学选择性脱合金处理,溶解固溶体过渡层中的铜富集位点形成贯通纳米孔道,获得镍合金包覆铜骨架催化电极。该方法获得的结构稳定性好,材料表面能暴露高密度晶界与氧空位,显著提升电荷传输效率与活性位点密度,提高催化性能。

一种利用掺杂增强Bi4Ti3O12铁电材料光生电荷空间分离的制备方法

NºPublicación:  CN121648906A 13/03/2026
Solicitante: 
青岛科技大学
CN_121648906_A

Resumen de: CN121648906A

本发明涉及材料制备领域,具体为一种利用掺杂增强Bi4Ti3O12铁电材料光生电荷空间分离的制备方法,解决当前原始Bi4Ti3O12电荷分离效果较差的问题。具体为,按设定比例称取NaCl和KCl作为熔融盐,加入Bi2O3与TiO2为反应物,通过改变熔融盐的种类或者加入其他氧化物来实现不同元素的掺杂,提高Bi4Ti3O12光生电荷空间分离效果。本发明通过熔盐法制备,操作简单、成本低廉,所得产品形貌规则,具有较高的产率和纯度,且光生电荷空间分离效率较高,具备大规模应用的潜力。

Aparatos de electrólisis.

NºPublicación:  CL2025003117A1 13/03/2026
Solicitante: 
HYDEP S R L [IT]
WO_2024214055_PA

Resumen de: WO2024214055A1

An electrolysis apparatus for the production of gaseous hydrogen and oxygen by water electrolysis is disclosed, with an electrolyzer (100) comprising a plurality of cells arranged next to each other to form a cell stack (116), wherein each cell includes an anode plate (122) and a cathode plate (124), and wherein the electrolyzer (100) further includes an anode end plate (118) and a cathode end plate (120) between which the cell stack (116) is clamped. The electrolyzer (100) has an active chamber (102) integrated therein, in which the electrolysis reaction of water contained in an electrolyte solution with which the electrolyzer (100) is fed takes place, a first liquid/gas phase separator (104) for separating oxygen gas from the electrolyte solution, and a second liquid/gas phase separator (106) for separating hydrogen gas from the electrolyte solution. The electrolyzer (100) also includes a plurality of sensors mounted on at least one of said anode and cathode end plates (118, 120) and configured to detect appropriate operating parameters of the first and second liquid/gas phase separator (104, 106).

REACTION MEDIUM AND TREATMENT METHOD

NºPublicación:  AU2024328562A1 12/03/2026
Solicitante: 
NIIGATA UNIV
NIIGATA UNIVERSITY
AU_2024328562_PA

Resumen de: AU2024328562A1

A reaction medium according to the present invention is characterized by having a chemical structure in which Mn is introduced into a composite iron oxide. It is preferable that this reaction medium is used in a method for producing hydrogen by thermally decomposing water. It is preferable that this reaction medium contains a composite metal oxide of Fe, Co, Ni, and Mn, contains a composite metal oxide of Fe, Ni, Mg, and Mn, or contains a composite metal oxide of Fe, Co, Mg, and Mn. A treatment method according to the present invention includes: a first step for thermally reducing the reaction medium; and a second step for bringing the thermally reduced reaction medium into contact with an object to be treated, thereby oxidizing the reaction medium and decomposing the object to be treated.

アンモニア分解触媒およびその製造方法、アンモニアの分解方法、水素製造方法、水素製造装置

NºPublicación:  JP2026043878A 12/03/2026
Solicitante: 
国立大学法人東海国立大学機構
JP_2026043878_PA

Resumen de: JP2026043878A

【課題】非貴金属系でアンモニア分解活性を示すアンモニア分解触媒、その製造方法、アンモニアの分解方法、水素製造方法、又、水素製造装置を提供する。【解決手段】アンモニア分解触媒は、複合酸化物、これに担持された非貴金属粒子を含む。複合酸化物は、AxMg1-xOy(但し、Aはアルカリ金属元素及びMgを除くアルカリ土類金属元素からなる群より選択される少なくとも1種の元素であるアルカリ系金属元素、0<x≦0.1、yは複合酸化物が電気的に中性を保つのに必要な酸素原子の数)の組成で表される。非貴金属粒子の非貴金属は、Co、Ni、Fe、又は、これらの合金である。アンモニア分解触媒の製造方法は、準備した上記複合酸化物に上記非貴金属を含む非貴金属前駆体を含浸させて得た含浸体を、不活性ガス雰囲気下にて熱処理し、得られた熱処理物を、水素を含む還元雰囲気下、還元温度300℃~800℃で水素還元処理する。【選択図】図4

METHOD FOR OBTAINING A CATALYTIC MEMBRANE, CATALYTIC MEMBRANE OBTAINED AND USES THEREOF

NºPublicación:  US20260070025A1 12/03/2026
Solicitante: 
UNIV DE MURCIA [ES]
UNIVERSIDAD DE MURCIA
US_20260070025_PA

Resumen de: US20260070025A1

Calcined or pyrolyzed metal compounds immobilized in membranes based on ionic liquids and/or eutectic solvents. The invention relates to new catalytic membranes synthesized from ionic liquids or deep eutectic solvents and oxidized or pyrolyzed immobilized metal compounds in the membranes. The use of these new catalytic membranes in oxidation/reduction reactions, for application in fuel cells and in water electrolyzers for hydrogen production, is described.

SYSTEM AND METHOD FOR PRODUCTION OF A FUEL FROM A CO2-RICH FLUE GAS

NºPublicación:  US20260071342A1 12/03/2026
Solicitante: 
ALICECO IP OY [FI]
ALICECO IP OY
US_20260071342_PA

Resumen de: US20260071342A1

There is provided a system comprising burning facility (101); a synthetic fuel production facility (102); a hydrogen production facility; and an oxygen production facility (114); wherein the oxygen production facility (114) is configured to feed the produced oxygen to the burning facility (101) for combustion of fuel at the burning facility (101) using the produced oxygen, and the burning facility (101) is configured to produce a CO2-rich flue gas based on the combustion of the fuel at the burning facility (101) using the produced oxygen, and the burning facility (101) is configured to feed the produced CO2-rich flue gas to the synthetic fuel production facility (102) for capturing the CO2 generated at the combustion in a fuel synthesis.

HYDROGEN PRODUCTION SYSTEM AND METHOD FOR CONTROLLING HYDROGEN PRODUCTION SYSTEM

NºPublicación:  US20260071341A1 12/03/2026
Solicitante: 
MITSUBISHI HEAVY IND LTD [JP]
MITSUBISHI HEAVY INDUSTRIES, LTD
US_20260071341_PA

Resumen de: US20260071341A1

A hydrogen production system includes: an electrolysis module that supplies steam to a hydrogen electrode including a metal component and produces hydrogen through steam electrolysis; a hydrogen storage facility that stores generated hydrogen; a steam supply unit that supplies steam to the hydrogen electrode; a regulation unit that regulates a supply amount of the hydrogen supplied from the hydrogen storage facility to the hydrogen electrode and a supply amount of the steam supplied from the steam supply unit to the hydrogen electrode; and a control device for controlling the regulation unit to switch a heating medium supply state in which a heating medium is supplied from a heating medium supply unit to the hydrogen electrode to a steam supply state in which steam is supplied from the steam supply unit to the hydrogen electrode, in response to the electrolysis module exceeding a first switching temperature when activating the electrolysis module.

Solid Oxide Fuel Cell System with Carbon Capture and Increased Efficiency

NºPublicación:  US20260074251A1 12/03/2026
Solicitante: 
VERSA POWER SYSTEMS LTD [US]
VERSA POWER SYSTEMS, LTD
US_20260074251_PA

Resumen de: US20260074251A1

A fuel cell system including a fuel cell module having an anode inlet configured to receive an anode inlet stream including fuel and an anode outlet configured to output an anode exhaust stream including carbon dioxide and steam, a solid oxide electrolysis cell module configured to receive waste heat and a first portion of the anode exhaust stream from the solid oxide fuel cell module and output an electrolysis output stream including hydrogen and carbon monoxide, wherein at least a portion of the electrolysis output stream is redirected to become a component of the anode inlet stream of the fuel cell module, and a controller configured to operate the solid oxide electrolysis cell module at an endothermic current density

Inertial hydrodynamic pump and wave engine

NºPublicación:  AU2026201233A1 12/03/2026
Solicitante: 
LONE GULL HOLDINGS LTD
Lone Gull Holdings, Ltd
AU_2026201233_A1

Resumen de: AU2026201233A1

WO 2021/168125 PCT/US2021/018596 The present invention provide a method for manufacturing hydrogen, comprising: deploying a hydrodynamic pump to an ocean, the hydrodynamic pump including an inertial water tube comprising a constricting feature to pressurize ocean water, a pressurized fluid reservoir partially filled with ocean water transported from the ocean to the pressurized fluid reservoir via the inertial water tube, a turbine energized by a flow of pressurized ocean water exiting the pressurized fluid reservoir, an electrical generator coupled to the turbine, an electrolyzer, and a hydrogen tank; transmitting electrical energy from the electrical generator to the electrolyzer to generate hydrogen; and storing the hydrogen in the hydrogen tank. eb e b

DEVICE FOR ELECTROCHEMICAL COMPRESSION USING PEM AND AEM

NºPublicación:  WO2026050788A1 12/03/2026
Solicitante: 
HYCENTA RES GMBH [AT]
WO_2026050788_PA

Resumen de: WO2026050788A1

The invention relates to a device (1) for electrochemically compressing and/or purifying hydrogen, the device comprising a first cell stack (2) having a first electrochemical cell (3) with a first half-cell (4) and a second half-cell (5), wherein the first half-cell (4) and the second half-cell (5) are separated from one another by a first membrane (6), wherein the first membrane (6) comprises a semipermeable first membrane layer (9a) adjacent to the first half-cell (4), a semipermeable second membrane layer (10a) adjacent to the second half-cell (5), and a porous transport layer (11a), disposed in a sandwich-like manner between the first membrane layer (9a) and the second membrane layer (10a), for transporting water by capillary action, wherein the porous transport layer (11) is fluidically coupled to a water reservoir by means of a transport structure (12) such that the first membrane layer (9a) can be humidified with water from the water reservoir.

DEVICE FOR ELECTROCHEMICAL COMPRESSION COMPRISING A POROUS TRANSPORT LAYER

NºPublicación:  WO2026050789A1 12/03/2026
Solicitante: 
HYCENTA RES GMBH [AT]
WO_2026050789_PA

Resumen de: WO2026050789A1

The invention relates to a device (1) and a method for electrochemically compressing and/or purifying hydrogen, the device (1) comprising a first half-cell (2), a second half-cell (3), and a membrane (5) separating the first half-cell (2) and the second half-cell (3), wherein the membrane (5) comprises a semipermeable first membrane layer (10) adjacent to the first half-cell (2) and a porous transport layer (11) for transporting water by capillary action, wherein the porous transport layer (11) is fluidically coupled to a water reservoir (14) by means of a transport structure (12) such that the first membrane layer (10) can be humidified with water from the water reservoir (14).

HYDROGEN GENERATION AMOUNT ADJUSTMENT DEVICE, AND VEHICLE HYDROGEN GENERATOR HAVING SAME

NºPublicación:  WO2026054154A1 12/03/2026
Solicitante: 
KAMFTY CO LTD [KR]
\uC8FC\uC2DD\uD68C\uC0AC \uCEA0\uD504\uD2F0
WO_2026054154_PA

Resumen de: WO2026054154A1

According to one embodiment, a vehicle hydrogen generator having a hydrogen generation amount adjustment device may comprise a PEM water electrolysis stack for generating hydrogen by electrolyzing water, wherein the PEM water electrolysis stack includes: a water tank for storing water for generating hydrogen through electrolysis; an electrolysis cell for generating hydrogen by electrolyzing the water provided from the water tank; a water separator which removes moisture contained in the hydrogen provided from the electrolysis cell and which provides the removed moisture to the water tank; and a control unit electrically connected to the electrolysis cell and the water tank.

전기분해 시스템

NºPublicación:  KR20260035193A 12/03/2026
Solicitante: 
디카브클린테크솔루션즈코퍼레이션디카브오스트레일리아피티와이엘티디
CN_121368648_PA

Resumen de: CN121368648A

The present invention relates to an electrolysis system comprising: a tank adapted to contain water or an aqueous solution; the electrolysis array comprises a conductive plate; the temperature-resistant cathode is close to but separated from the cathode end of the electrolysis array; a cell anode proximate but spaced apart from opposing anode ends of the electrolysis array; wherein a cathode terminal and an anode terminal of the electrolysis array are electrically connected to a cathode terminal and an anode terminal of a first power source adapted to provide direct current (DC) power thereto, respectively; the temperature-resistant cathode and the tank anode are electrically connected to a negative terminal and a positive terminal of a second power source adapted to provide DC power thereto, respectively; and at least the temperature resistant cathode is adapted to generate a plasma arc in the water or aqueous solution between the end of the temperature resistant cathode and the closest plate in the electrolysis array.

CONVERSION OF AMMONIA TO HYDROGEN AND NITROGEN USING AMMONIA AS A SWEEP GAS

NºPublicación:  US20260070783A1 12/03/2026
Solicitante: 
SAUDI ARABIAN OIL COMPANY [SA]
Saudi Arabian Oil Company
US_20260070783_PA

Resumen de: US20260070783A1

The disclosure relates to systems and methods for the production of hydrogen (H2) from ammonia (NH3) in a membrane reactor that include using ammonia as a sweep gas. Ammonia is converted to hydrogen and nitrogen (N2), and the hydrogen is separated from the nitrogen and unreacted ammonia by passing the hydrogen through a hydrogen-permeable membrane while using ammonia as a sweep gas. The ammonia sweep gas can be separated from the permeated hydrogen and continuously recycled.

Elektrolysesystem zur elektrolytischen Spaltung von Wasser

NºPublicación:  DE102024208694A1 12/03/2026
Solicitante: 
BOSCH GMBH ROBERT [DE]
Robert Bosch Gesellschaft mit beschr\u00E4nkter Haftung
DE_102024208694_PA

Resumen de: DE102024208694A1

Elektrolysesystem zur elektrolytischen Spaltung von Wasser, mit einer Elektrolysezelle (1), die zwei Reaktionsräume (2; 3) aufweist, die durch eine semipermeable Barriere getrennt sind, wobei ein Reaktionsraum (2; 3) mit einer Ablaufleitung (9) verbunden ist, durch die Wasser und Gas aus dem Reaktionsraum (2; 3) abgeführt werden. Von der Ablaufleitung (9) zweigt ein Steigrohr 20 ab, in dem ein Gassensor (17) angeordnet ist, der die Konzentration eines Gases im Steigrohr (20) detektiert.

HYDROGEN GENERATING DEVICE

NºPublicación:  US20260070784A1 12/03/2026
Solicitante: 
TOYOTA MOTOR CO LTD [JP]
TOYOTA JIDOSHA KABUSHIKI KAISHA
US_20260070784_PA

Resumen de: US20260070784A1

A hydrogen generating device may include a water supply device for cartridges; a first hydrogen supply valve provided in a first hydrogen supply passage through which hydrogen gas is supplied from the first cartridge to a buffer tank; a second hydrogen supply valve provided in a second hydrogen supply passage through which hydrogen gas is supplied from the second cartridge to the buffer tank; and a main hydrogen supply passage for supplying hydrogen gas from the buffer tank to outside. For switching a hydrogen supply source from the first cartridge to the second cartridge, a controller may perform: a first process to stop supplying water to the first cartridge and supply water to the second cartridge with the second hydrogen supply valve closed, and a second process to open the second hydrogen supply valve to supply hydrogen gas from the second cartridge to the buffer tank.

AMMONIA SUPPLY SYSTEM, HYDROGEN PRODUCTION SYSTEM, CARBON-FREE POWER GENERATION SYSTEM, AND FUEL CELL SYSTEM

NºPublicación:  US20260070782A1 12/03/2026
Solicitante: 
SK INNOVATION CO LTD [KR]
SK INNOVATION CO., LTD
US_20260070782_PA

Resumen de: US20260070782A1

Disclosed are an ammonia supply system, a hydrogen production system, a carbon-free power generation system and a fuel cell system. The ammonia supply system includes an ammonia supply unit; an ammonia demand unit; a connection line that connects the ammonia supply unit and the ammonia demand unit; a hydrogen supply unit; and one or more first hydrogen supply lines that connect the hydrogen supply unit and the connection line, and are configured to supply a hydrogen gas stream, wherein the connection line includes a first pipe controlled to an average temperature of 410° C. or lower and a second pipe controlled to an average temperature of greater than 410° C., and the second pipe includes a nickel-based alloy (NT) satisfying Equation 1 below.T≤15⁢µmEquation⁢1

CORROSION-RESISTANT SYSTEM, CARBON-FREE POWER GENERATION SYSTEM, AND FUEL CELL SYSTEM

NºPublicación:  US20260074250A1 12/03/2026
Solicitante: 
SK INNOVATION CO LTD [KR]
SK INNOVATION CO., LTD
US_20260074250_PA

Resumen de: US20260074250A1

A corrosion-resistant system, a carbon-free power generation system, and a fuel cell system are provided. The corrosion-resistant system includes an ammonia supply unit; a first conduit connected to the ammonia supply unit; an ammonia decomposition unit comprising a chamber connected to the first conduit; and a second conduit connected to the chamber, wherein an operating temperature of the chamber is 410° C. or lower, the first conduit and the chamber comprise at least one selected from the group consisting of carbon steel, low alloy steel, stainless steel and a nickel-based alloy, and the second conduit comprises a nickel-based alloy (NT) satisfying Equation 1: T≤15 μm.

RUTHENIUM-NICKEL FOAM COMPOSITE CATALYST AND METHOD FOR PRODUCING SAME

NºPublicación:  WO2026054416A1 12/03/2026
Solicitante: 
POSCO HOLDINGS INC [KR]
POSTECH RES AND BUSINESS DEVELOPMENT FOUNDATION [KR]
\uD3EC\uC2A4\uCF54\uD640\uB529\uC2A4 \uC8FC\uC2DD\uD68C\uC0AC,
\uD3EC\uD56D\uACF5\uACFC\uB300\uD559\uAD50 \uC0B0\uD559\uD611\uB825\uB2E8
WO_2026054416_PA

Resumen de: WO2026054416A1

A method for producing a catalyst for ammonia decomposition according to an embodiment of the present invention comprises the steps of: preparing an aqueous metal precursor solution and a porous support; and forming a metal-support composite by supporting a metal of the aqueous metal precursor solution on the surface of the porous support using a cyclic voltametric electrodeposition method, wherein the content of the metal may be 0.3-3.0 wt% on the basis of the total weight of the catalyst for ammonia decomposition. A catalyst for ammonia decomposition according to another embodiment of the present invention comprises: a porous support; and a metal supported on the surface of the porous support using a cyclic voltametric electrodeposition method, wherein the content of the metal may be 0.3-3.0 wt% on the basis of the total weight of the catalyst.

ELECTRODE FOR WATER ELECTROLYSIS AND METHOD FOR MANUFACTURING SAME

NºPublicación:  WO2026054554A1 12/03/2026
Solicitante: 
LG CHEM LTD [KR]
\uC8FC\uC2DD\uD68C\uC0AC \uC5D8\uC9C0\uD654\uD559
WO_2026054554_PA

Resumen de: WO2026054554A1

The present invention relates to an electrode for water electrolysis and a method for manufacturing same, the electrode comprising a metal substrate and a catalyst layer formed on at least one surface of the metal substrate, wherein the catalyst layer includes CoxFeyO4 (0≤x≤4, 0≤y≤3) and satisfies formula 1.

AMMONIA DECOMPOSITION REACTOR, HYDROGEN PRODUCTION APPARATUS AND METHOD FOR PRODUCING HYDROGEN USING THE SAME

NºPublicación:  US20260070031A1 12/03/2026
Solicitante: 
SK INNOVATION CO LTD [KR]
SK INNOVATION CO., LTD
US_20260070031_PA

Resumen de: US20260070031A1

An ammonia decomposition reactor, a hydrogen production apparatus and a method for producing hydrogen are provided. The ammonia decomposition reactor may include a first chamber and a second chamber, wherein an operating temperature of the first chamber is 410° C. or lower, the first chamber includes at least one selected from the group consisting of carbon steel, low alloy steel, stainless steel, and a nickel-based alloy, and the second chamber includes a nickel-based alloy (NT) satisfying Equation 1 below.T≤15⁢μmEquation⁢1

光による水分解方法

NºPublicación:  JP2026043978A 12/03/2026
Solicitante: 
国立大学法人京都大学
JP_2026043978_PA

Resumen de: JP2026043978A

【課題】水素生成光触媒を用いて、可視光照射下においても水を効率的に水素と酸素に分解できる方法を提供すること。【解決手段】本発明の光による水分解方法は、一種類の光触媒を含み、酸化還元能を有する化合物が溶解した水溶液に対して光を照射する方法である。【選択図】図3

HYDROGEN GAS PRODUCTION DEVICE AND HYDROGEN GAS PRODUCTION METHOD

NºPublicación:  WO2026053829A1 12/03/2026
Solicitante: 
AIR WATER MECHATRONICS INC [JP]
BALL WAVE INC [JP]
\u30A8\u30A2\u30FB\u30A6\u30A9\u30FC\u30BF\u30FC\u30FB\u30E1\u30AB\u30C8\u30ED\u30CB\u30AF\u30B9\u682A\u5F0F\u4F1A\u793E,
\u30DC\u30FC\u30EB\u30A6\u30A7\u30FC\u30D6\u682A\u5F0F\u4F1A\u793E
WO_2026053829_PA

Resumen de: WO2026053829A1

Provided is a device capable of producing high purity hydrogen gas. Provided is a method capable of producing high purity hydrogen gas. This hydrogen gas production device comprises a cathode, an anode disposed facing one side of the cathode, and a solid electrolyte member disposed between the cathode and the anode, the hydrogen gas production device being provided with a hydrogen gas recovery passage disposed on the other side of the cathode.

A MEMBRANE ELECTRODE ASSEMBLY FOR AN ELECTROCHEMICAL HYDROGEN COMPRESSOR

NºPublicación:  WO2026050800A1 12/03/2026
Solicitante: 
THE UNIV OF MELBOURNE [AU]
THE UNIVERSITY OF MELBOURNE
WO_2026050800_PA

Resumen de: WO2026050800A1

The invention provides a membrane electrode assembly for an electrochemical hydrogen compressor, the membrane electrode assembly comprising a proton exchange membrane arranged between an anode and a cathode, wherein the anode comprises an electrocatalyst for dihydrogen oxidation and the cathode comprises an electrocatalyst for proton reduction, and wherein the proton exchange membrane comprises a semicrystalline polymeric matrix comprising a hydrophilic polymer and particles of an inorganic metal compound dispersed in the semicrystalline polymeric matrix.

MULTIPURPOSE GENERATOR FOR PRODUCING GASEOUS OXYGEN AND HYDROGEN, WATER AND ELECTRICITY

NºPublicación:  WO2026052984A1 12/03/2026
Solicitante: 
COLICCHIA CARLOS ANTONIO [AR]
BOIZEAU ANTONY JOHN PRICE [CL]
COLICCHIA, Carlos Antonio,
BOIZEAU, Antony John Price
WO_2026052984_PA

Resumen de: WO2026052984A1

The present invention relates to a multipurpose generator for producing gaseous oxygen and hydrogen, water and electricity, comprising a spherical reactor with two external branches of operatively connected components, namely a warm air flow branch and a cold air flow branch. The warm air flow branch contains: a water inlet connected to a vaporiser associated with a water vapour fan device having a non-return valve that channels said flow to a water vapour intake pipe connected to a diffuser. The cold air flow branch comprises: a cold air mass inlet connected to a cold air circulation intake pipe associated with a cooler in turn coupled to a cold air fan having a non-return valve that channels said flow to a pipe connected to a fluid inlet diffuser distributing the cold air mass to the reactor. The invention also comprises two radially opposite electrical connectors.

ELECTROLYZER USING RECOVERABLE PROCESS HEAT

NºPublicación:  US20260071336A1 12/03/2026
Solicitante: 
ADVANCED IONICS INC [US]
Advanced Ionics, Inc
US_20260071336_PA

Resumen de: US20260071336A1

A system for producing hydrogen gas comprising: a heat exchanger module; the heat exchanger comprising: a warming module; and a boiler; a converter module; the converter module comprising a superheater, vaporizer, and/or compressor; an electrolyzer in communication with the converter module; and the electrolyzer in communication with the heat exchanger module. A method for producing hydrogen gas comprising: passing a working fluid into a heat exchanger module comprising warming module and a boiler to form a vapor-phase working fluid; passing the vapor-phase working fluid into a converter module comprising a superheater, vaporizer, and/or compressor to form a converted working fluid; passing the converted working fluid into an electrolyzer to form hot hydrogen gas and hot oxygen gas; passing the hot oxygen gas and/or hot hydrogen gas into the heat exchanger module.

POROUS WATER ELECTROLYSIS SEPARATION MEMBRANE USING BORON NITRIDE COMPOUND AND MANUFACTURING METHOD THEREOF

NºPublicación:  WO2026054606A1 12/03/2026
Solicitante: 
SOOKMYUNG WOMENS UNIV INDUSTRY ACADEMIC COOPERATION FOUNDATION [KR]
\uC219\uBA85\uC5EC\uC790\uB300\uD559\uAD50\uC0B0\uD559\uD611\uB825\uB2E8
WO_2026054606_PA

Resumen de: WO2026054606A1

The present invention relates to a porous water electrolysis separation membrane using a boron nitride compound. More specifically, the porous water electrolysis separation membrane comprises a porous polymer support and a boron nitride compound inserted into the inside of the porous polymer support or formed on a surface thereof. The water electrolysis separation membrane according to the present invention as described above exhibits excellent heat resistance and stability and has smaller pore sizes, thereby reducing the permeability of hydrogen and oxygen and achieving high hydrogen gas purity. In addition, with a reduced thickness, the water electrolysis separation membrane exhibits low sheet resistance and thus increases current density to improve electrolytic cell efficiency.

MINERAL RECOVERY AND CHEMICAL PRODUCTION FROM PRODUCED WATER IN A GAS OIL SEPARATION PLANT

NºPublicación:  US20260070826A1 12/03/2026
Solicitante: 
SAUDI ARABIAN OIL COMPANY [SA]
Saudi Arabian Oil Company
US_20260070826_PA

Resumen de: US20260070826A1

A produced water stream in a GOSP is pretreated to remove total suspended solids, emulsified oil, total organic carbon, chemical organics and inorganics, and biodegradable matter. The pretreated produced water stream is further processed to remove hydrogen sulfide gas, which is split in an electrolysis cell to produce hydrogen, sulfur, and water. Following this, bromine gas is removed. The pretreated produced water stream, after the removal of hydrogen sulfide and bromine gas, is further treated using CO2 to produce several minerals. The pretreated produced water stream, after mineral production, is desalinated to produce fresh water and a reject stream. Several valuable chemicals are produced from the reject stream. This process recovers valuable minerals and chemicals from a produced water stream in a GOSP.

ALKALINE WATER ELECTROLYSIS MEMBRANE

NºPublicación:  WO2026051918A1 12/03/2026
Solicitante: 
TOYOBO MC SHANGHAI CO LTD [CN]
\u4E1C\u6D0B\u7EBA\u827E\u7766\u5E0C\uFF08\u4E0A\u6D77\uFF09\u56FD\u9645\u8D38\u6613\u6709\u9650\u516C\u53F8
WO_2026051918_A1

Resumen de: WO2026051918A1

The aim of the present invention is to provide an alkaline water electrolysis membrane having good gas barrier property, which can maintain hydrophilicity during operation in long-term electrolysis, inhibit the reduction in ion permeability caused by bubble attachment, and improve the hydrogen production efficiency during the long-term operation of an alkaline electrolytic cell. The alkaline water electrolysis membrane is an electrolysis membrane capable of inhibiting the reduction of hydrophilicity thereof during long-term use and achieving a high production yield of hydrogen. The electrolysis membrane comprises: a porous support, and a porous resin containing a surfactant.

WATER SPLITTING DEVICE

NºPublicación:  WO2026053545A1 12/03/2026
Solicitante: 
PANASONIC HOLDINGS CORP [JP]
\u30D1\u30CA\u30BD\u30CB\u30C3\u30AF\u30DB\u30FC\u30EB\u30C7\u30A3\u30F3\u30B0\u30B9\u682A\u5F0F\u4F1A\u793E
WO_2026053545_PA

Resumen de: WO2026053545A1

This water splitting device produces hydrogen through irradiation with light and comprises: an electrolytic cell filled with an electrolyte solution and a water splitting cell immersed in the electrolyte solution. The water splitting cell has: a laminate in which an anode electrode, a hole transport layer, a perovskite battery layer, an electron transport layer, and a cathode electrode are stacked in this order; and an electrically insulating protective material that covers the outer periphery of the laminate. Two or more perovskite battery cells are connected in series in the perovskite battery layer.

高純度水素および高純度酸素の製造方法および製造装置

NºPublicación:  JP2026043516A 12/03/2026
Solicitante: 
大陽日酸株式会社
JP_2026043516_PA

Resumen de: JP2026043516A

【課題】水電解を用いて発生させた酸素および水素から高純度水素および高純度酸素を効率よく製造することが可能な高純度水素および高純度酸素の製造方法および製造装置を提供する。【解決手段】原料純水3の脱気手段32と、高分子電解質膜を用いる水電解により酸素と水素とを発生させる電解手段33と、酸素精製手段35と、水素精製手段37と、酸素精製手段35で用いる吸着剤の再生時に流通したパージガスを原料純水3の脱気手段32に供給する手段を備える。【選択図】図1

水電解用隔膜支持体及び水電解用隔膜

NºPublicación:  JP2026044182A 12/03/2026
Solicitante: 
日本バイリーン株式会社
JP_2026044182_A

Resumen de: JP2026044182A

【課題】親水性無機粒子の充填性に優れる水電解用隔膜支持体を提供すること。そして、当該水電解用隔膜支持体の提供を通し、水電解の過程で発生したガスを透過しづらくできるという効果や、イオン透過性を向上できるという効果が、効率よく向上している水電解用隔膜を提供すること。【解決手段】本発明の水電解用隔膜支持体は、構成繊維にポリフェニレンサルファイド繊維を含む不織布を備える。そして、本発明にかかる不織布は、繊維の絡合のみにより構成繊維同士が結合している。そのため、本発明にかかる水電解用隔膜支持体が備える不織布は、熱融着するため構成繊維が変形している箇所や、バインダなどにより構成繊維同士が結合している箇所を有していない。その結果、当該不織布は繊維間隙が意図せず閉塞していないものであり、本発明によって親水性無機粒子の充填性に優れる水電解用隔膜支持体を提供できる。【選択図】なし

水素製造装置

NºPublicación:  JP2026043106A 12/03/2026
Solicitante: 
東芝エネルギーシステムズ株式会社
JP_2026043106_PA

Resumen de: JP2026043106A

【課題】セルスタックの集積率を向上させるとともに高温環境の下でセルスタックに圧縮荷重を安定的に負荷させる水素製造技術を提供する。【解決手段】水素製造装置10は、加熱炉12の内部の架台15に固定されるガス流路11と、ガス流路11を上下方向から挟み込むように集積される複数のセルスタック21(21a,21b,21c,21d)と、最下部に位置するセルスタック21dの下部プレート23に下先端が固定されかつその上部プレート22を貫通するとともにその他のセルスタック21(21a,21b,21c)の下部プレート23及び上部プレート22を貫通する複数のタイロッド25と、各々のタイロッド25の上先端を結束する結束プレート26と、結束プレート26に設けられ最上部に位置するセルスタック21の上部プレート22を付勢する付勢手段30と、を備える。【選択図】図3

水素製造システム、水素製造方法、及びプログラム

NºPublicación:  JP2026043786A 12/03/2026
Solicitante: 
NTTイノベーティブデバイス株式会社
JP_2026043786_PA

Resumen de: JP2026043786A

【課題】太陽光パネルから安定的に電流を取り出して水素を製造することが可能な水素製造システム、水素製造方法、及びプログラムを提供する。【解決手段】太陽光パネル1の出力特性における最大電力点を推定する推定部21と、最大電力点を基準として、MPPT制御の動作範囲を設定する設定部22と、太陽光パネル1の出力電力を取得して、電圧を出力するDC/DC変換器24と、DC/DC変換器の出力電圧にて水を電気分解する電気分解セル3と、太陽光パネル1の動作点が最大電力点に近づくように、DC/DC変換器24の出力電圧を制御する制御部23を備える。制御部23は、動作点が動作範囲内であるときには、第1の変動電圧ΔVでDC/DC変換器24の出力電圧を制御し、動作点が動作範囲外であるときには、第2の変動電圧ΔV/nでDC/DC変換器24の出力電圧を制御する。【選択図】 図1

PRODUCTION OF HYDROGEN AND SOLID LITHIUM HYDROXIDE

NºPublicación:  US20260071333A1 12/03/2026
Solicitante: 
EVONIK OPERATIONS GMBH [DE]
Evonik Operations GmbH
US_20260071333_PA

Resumen de: US20260071333A1

The problem addressed by the invention is that of specifying a process for producing lithium hydroxide that is very energy-efficient. The process should in particular manage without using thermal energy. As a raw material, the process should be able to process Li-containing waters that arise when used lithium-ion batteries are digested. The LiOH produced by the process should be of sufficiently high purity that it can be used directly for the production of new LIBs. The process should achieve a high throughput and have a low space requirement so that it can be combined with existing processes for reprocessing used LIBs or for producing new LIBs to form a closed, continuous production cycle. The process according to the invention is an electrolytic membrane process that is operated using an LiSICon membrane. A particular aspect of the process is that the electrolysis is operated up to the precipitation limit of the lithium hydroxide.

HYDROGEN GENERATION SYSTEM

NºPublicación:  EP4707232A2 11/03/2026
Solicitante: 
IMAGEN INC [US]
EP_4707232_A2

Resumen de: EP4707232A2

A hydrogen generation system with controlled water distribution is disclosed. The system comprises a reaction chamber containing a hydrogen-producing fuel, a liquid distribution mechanism, and a control system. The liquid distribution mechanism includes a rotating arm with liquid injection ports that move vertically through the fuel chamber. This allows for precise and efficient liquid delivery to unreacted fuel, optimizing hydrogen production. A proprietary fuel blend utilizes chemicals that store significant amounts of hydrogen in a solid-state form. A feature of the device is the arm's controlled vertical movement, achieved through a screw mechanism that adjusts the arm's height as it rotates, creating a spiral liquid distribution pattern. The control system regulates liquid injection rates, arm rotation speed, and vertical movement to optimize hydrogen production based on demand. The system can also operate at low pressures and be scaled to different sizes in a safer, more efficient, on-demand manner.

WATER ELECTROLYSIS HYDROGEN PRODUCTION SYSTEM, AND METHOD AND APPARATUS FOR CONTROLLING GAS PURITY IN WATER ELECTROLYSIS HYDROGEN PRODUCTION PROCESS

NºPublicación:  EP4707429A1 11/03/2026
Solicitante: 
XIAN LONGI HYDROGEN TECH CO LTD [CN]
XI'AN LONGI HYDROGEN TECHNOLOGY CO., LTD
EP_4707429_A1

Resumen de: EP4707429A1

The present application relates to the field of electrolysis hydrogen production technologies, and discloses a water electrolysis hydrogen production system and a method and an apparatus for controlling gas purity in a water electrolysis hydrogen production process, to implement separate control of flow rates at a hydrogen-side inlet and an oxygen-side inlet of an electrolyzer. The water electrolysis hydrogen production system includes an electrolyzer, a hydrogen gas-liquid separation unit, and an oxygen gas-liquid separation unit. A liquid outlet of the hydrogen gas-liquid separation unit is connected to a first pipeline, a liquid outlet of the oxygen gas-liquid separation unit is connected to a second pipeline, the first pipeline and the second pipeline converge and connect to one end of an alkali electrolyte return main pipeline, and the other end of the alkali electrolyte return main pipeline is connected to an oxygen-side pipeline and a hydrogen-side pipeline. The hydrogen-side pipeline is connected to a hydrogen-side alkali electrolyte flow channel inlet of the electrolyzer, and the oxygen-side pipeline is connected to an oxygen-side alkali electrolyte flow channel inlet of the electrolyzer. The hydrogen-side pipeline and the oxygen-side pipeline are respectively provided with a flow rate detection assembly and a flow rate regulation assembly. A hydrogen-side gas outlet of the electrolyzer is connected to the hydrogen gas-liquid separation unit, and an oxygen-side gas o

取り外し可能なろ過構造を備えた水素発生装置

NºPublicación:  JP2026508570A 11/03/2026
Solicitante: 
林信涌
JP_2026508570_PA

Resumen de: TW202436694A

A hydrogen generator with extractable filter includes a water tank, an electrolysis module configured in the water tank, a filtering device coupled to the water tank, a humidifying module vertically configured above the water tank, an integrated passageway module vertically configured above the humidifying module, and a condenser configured on the integrated passageway module. The electrolysis module is configured to electrolyze water contained in the water tank to generate gas comprising hydrogen. The humidifying module includes a humidifying chamber and a gas passage isolated from the humidifying chamber. The filtering device is disposed in the gas passage to receive and filter the gas comprising hydrogen generated by the electrolysis module. The condenser is configured to condense the gas comprising hydrogen outputted by the filtering device. The integrated passageway module includes a gas input channel for guiding the gas comprising hydrogen outputted from the condenser into the humidifying chamber.

METHOD AND APPARATUS FOR DELIVERING HYDROGEN

NºPublicación:  EP4705670A2 11/03/2026
Solicitante: 
H2 CLIPPER INC [US]
H2 Clipper, Inc
AU_2024265029_PA

Resumen de: AU2024265029A1

A system and method for transporting and distributing hydrogen, reducing the risk of hydrogen leakage, maintaining a record of provenance, and measuring and recording its purity level as it flows from source to destination to assure it complies with a predetermined range of values. The system includes a hydrogen delivery line made from metallic or non-metallic pipe that may be placed inside a safety pipe such that a channel is formed between an exterior of the hydrogen delivery line and an interior of the safety pipe. A sweeper gas or liquid may be injected into the channel to purge any hydrogen that might escape from the hydrogen delivery line, and one or more sensors may be used to detect and avoid the presence of an unacceptable level of hydrogen, or to stop the flow of hydrogen and remediate the problem well before a safety or environmental risk can occur.

ELECTROLYSIS ARRANGEMENT

NºPublicación:  EP4707432A1 11/03/2026
Solicitante: 
AIR LIQUIDE [FR]
L'AIR LIQUIDE, SOCIETE ANONYME POUR L'ETUDE ET L'EXPLOITATION DES PROCEDES GEORGES CLAUDE
EP_4707432_PA

Resumen de: EP4707432A1

The invention relates to an electrolysis arrangement comprising an electrolyzer for performing the electrolysis of an electrolyte, wherein a biphasic flow containing a gas flow and a liquid electrolyte flow is produced in the electrolyzer, and a separator downstream of the electrolyzer and comprising a vessel with a receiving chamber for receiving the biphasic flow from the electrolyzer, wherein the separator is configured to separate the gas flow and the liquid electrolyte flow in the receiving chamber. An explosion damper is arranged within the receiving chamber

Hydrogen production intergarated system and method of producing green hydrogen using the same

NºPublicación:  KR20260034269A 11/03/2026
Solicitante: 
동국대학교산학협력단
KR_20260034269_PA

Resumen de: KR20260034269A

원자력으로부터의 전력으로 물을 수전해하여 핑크 수소 및 핑크 산소를 생산하는 핑크 수소 생산 시스템 및 천연가스를 열분해하여 청록 수소를 청록 수소 생산 시스템을 포함하는 수소 생산 통합 시스템을 제공한다. 상기 시스템은 상기 핑크 수소 생산 시스템의 부생성물인 핑크 산소가 상기 청록 수소 생산 시스템에 필요한 열 에너지를 생산하는데 이용되고, 상기 청록 수소 생산 시스템에서 배출되는 폐열이 상기 핑크 수소 생산 시스템에서 수전해되는 물에 공급되어 공정 효율성 및 에너지 효율이 우수한 수소 생산 시스템이다. 상기 수소 생산 통합 시스템을 활용한 수소 생산 방법은 고순도의 수소를 제공할 수 있다.

AMMONIA CRACKING: HYDROGEN PURIFICATION WITH COLDBOX AND PRESSURE SWING ADSORBER

NºPublicación:  EP4707231A1 11/03/2026
Solicitante: 
AIR LIQUIDE [FR]
L'AIR LIQUIDE, SOCIETE ANONYME POUR L'ETUDE ET L'EXPLOITATION DES PROCEDES GEORGES CLAUDE
EP_4707231_PA

Resumen de: EP4707231A1

A process and apparatus for the production of hydrogen, wherein the process comprises the steps of: introducing an ammonia feed (2) into a catalytic cracker (10) under conditions effective for producing a cracked stream (12) ; drying the cracked stream with a temperature swing adsorption (TSA) unit (20) comprising at least two adsorbent beds (A, B) to form a dry cracked stream (22); introducing the dry cracked stream into a coldbox (30), wherein the cold box encloses a heat exchanger and a partial condensation vessel, wherein the heat exchanger is configured to cool the dry cracked stream, wherein the partial condensation vessel is configured to produce a nitrogen enriched stream (34) and a hydrogen enriched stream (32); and introducing the hydrogen enriched stream (32), after warming in the heat exchanger, to a pressure swing adsorber (PSA) unit (40) to form a hydrogen product stream 42 and a PSA off-gas (44).

PROCESS AND REACTOR FOR GENERATION OF THERMAL AND RADIANT ENERGY, HYDROGEN AND CARBON MONOXIDE BY OXIDIZING PARTICULATE METAL

NºPublicación:  EP4707230A1 11/03/2026
Solicitante: 
ENERGY 13 GMBH [DE]
Energy 13 GmbH
EP_4707230_A1

Resumen de: EP4707230A1

Disclosed is a process for oxidizing a metal and for generating hydrogen and carbon monoxide comprising the steps:i) introduce an organic compound containing carbon and covalently attached thereto hydrogen, a particulate metal selected from the group consisting of silicon, magnesium, iron, titanium, zinc, aluminum or alloy containing two or more of these metals and an oxidant into a reaction chamber, andii) react the organic compound, the particulate metal and the oxidant from step i) in the reaction chamber to generate heat, electromagnetic radiation, oxidized metal, hydrogen and carbon monoxide.The reactor contains a reaction chamber for reacting organic compound, particulate metal and oxidant. Via feed lines the reactants are introduced into the reaction chamber. One or more metering devices are present for metering the amount of reactants introduced into the reaction chamber. In the reaction chamber a flame is generated by the reaction of the reactants. The reaction of metal fuel with oxidant results in an oxidized metal and in the generation of thermal and radiant energy, hydrogen and carbon monoxide. The thermal and radiant energy generated by the oxidation reaction is recovered by using one or more heat exchangers.

ELECTROCHEMICAL CELL STACK AND METHOD FOR OPERATING AN ELECTROCHEMICAL CELL STACK

NºPublicación:  EP4705542A1 11/03/2026
Solicitante: 
SCHAEFFLER TECHNOLOGIES AG [DE]
Schaeffler Technologies AG & Co. KG
CN_120835942_PA

Resumen de: CN120835942A

An electrochemical cell stack (1) comprising a plurality of electrochemical cells (2) separated from one another by bipolar plates (5) wherein each electrochemical cell (2) consists of two half-cells (3, 4) having a membrane (6) as a common component, which membrane is held by a multi-piece support frame (7), according to the invention, the multi-part support frame (7) consists of two frame elements (16, 17) of different widths, each of which is stacked on one another from belonging to one half-cell (3, 4) and by inserting a plurality of layers of sheet devices (9) overlapping the membrane (6), on the inner side of each frame element (16, 17) facing the interior of the respective half-cell (3, 4), the frame elements (16, 17) are each provided with a seal (14, 15) which contacts the bipolar plate (5), and the two seals (14, 15) which are offset from each other due to different cross-sectional shapes of the frame elements (16, 17) each contact an outer layer (18, 20) of the sheet device (9).

一种用于水中氢气探测的光纤氢气传感器

NºPublicación:  CN121633013A 10/03/2026
Solicitante: 
南京邮电大学
CN_121633013_PA

Resumen de: CN121633013A

本发明属于氢气检测传感技术领域,具体涉及一种用于水中氢气探测的光纤氢气传感器。所述光纤氢气传感器由解调仪和氢敏光纤组成,所述氢敏光纤自内而外由光纤、包覆在光纤外的WO3/Pt层和包覆在WO3/Pt层外的ePTFE疏水透气膜组成。本发明提供的光纤氢气传感器体积小,克服了传统氢气传感器不适合电解水制氢槽小室内狭小空间的缺点。利用疏水透气薄膜克服了传统光纤氢气传感器在电解槽环境中受水影响造成的光谱抖动,异常干扰问题。本发明的氢气传感器针对电解水制氢槽小室内和出水口及氧气出口中氢氧气体混合无法有效测量氢气浓度的问题提出了实时且稳定的定量手段。

一种电解水制氢阳极电极及其优化方法

NºPublicación:  CN121629442A 10/03/2026
Solicitante: 
清华大学上海氢器时代科技有限公司
CN_121629442_PA

Resumen de: CN121629442A

本发明公开了一种电解水制氢阳极电极及其优化方法,涉及电解水制氢技术领域。该阳极电极包括基底和经硫化处理的非贵金属基催化层,非贵金属合金/化合物选自FeNi合金、FeNi层状双氢氧化物中的至少一种;优化方法通过将非贵金属基阳极基材置于保护性气氛的加热设备中,引入硫源进行高温硫化后冷却实现。本发明可在维持阳极催化活性的同时显著提升其耐碱性与结构稳定性,工艺简易可控、与现有生产流程兼容,可实现米级尺寸电极的均匀优化,为电解水制氢技术工业化推广提供支撑。

一种自支撑三金属CC@M-trimental/PBA材料其制备方法

NºPublicación:  CN121629460A 10/03/2026
Solicitante: 
湖南理工学院
CN_121629460_PA

Resumen de: CN121629460A

本发明公开了一种自支撑三金属CC@M‑trimental/PBA材料及其制备方法。该方法先使用聚苯乙烯微球在导电基底上生长CC@PS微米阵列,然后通过电沉积的方法得到CC@PS‑trimental纳米阵列,接着通过浸泡的方法得到CC@PS‑trimental/PBA,最后通过将聚苯乙烯微球模板溶解。该材料是具备独特的大孔特性的自支撑电极,且材料表面具有方块状的PBA物质。本发明提出的方法简单安全,所得产品比表面积高,结构稳固性好,导电性能好且荷质传递速度快,在电催化水解中表现出优异的催化活性,具备良好的应用前景。

水电解系统多参数动态性能预测方法、系统、介质及设备

NºPublicación:  CN121629466A 10/03/2026
Solicitante: 
国能氢创科技北京有限责任公司
CN_121629466_PA

Resumen de: CN121629466A

一种水电解系统多参数动态性能预测方法、系统、介质及设备,方法中,根据电解堆内部结构和反应机理建立电解堆的电化学、相平衡、两相流和热力学模型;根据气液分离器的物理结构及其工作原理建立气液分离器的气液分离、容积、相平衡、两相流和热力学模型;根据换热器和加热器的内部结构和流动机理建立换热器和加热器的热力学、相平衡、两相流模型;根据管网的流道结构和流动机理建立管网的流量分配模型;形成覆盖电解堆、气液分离器、换热器、加热器及管网的全系统多物理场耦合模型;利用全系统多物理场耦合模型同步预测不同宽功率波动工况下系统内氧中氢浓度、氢中氧浓度、温度、压力、流量、气相分压及液相饱和度的动态响应特性。

一种用于电解槽内部电极支撑及气液配流结构的双极板

NºPublicación:  CN121629437A 10/03/2026
Solicitante: 
苏州希倍优氢能源科技有限公司
CN_121629437_PA

Resumen de: CN121629437A

本发明公开了一种用于电解槽内部电极支撑及气液配流结构的双极板,包括圆形基板和外周上的环形边框,圆形基板厚度小于环形边框厚度且设置于环形边框厚度方向的中部,圆形基板表面设置有直L形导电筋条和圆弧L形导电筋条;直L形导电筋条沿电解液流动方向布置,直L形导电筋条底部设置有V型导流结构;圆弧L形导电筋条设置在V型导流结构与圆形基板底边之间;V型导流结构对应的圆弧L形导电筋条上设置有导流口。本发明能够优化电解液在双极板上的流量分布,促进电解液在双极板上的侧向流动和电解液传质速率,使得电解液流动均匀性和出氢效率提高,同时达到降低隔膜温度,防止隔膜损伤,减小电解槽能量损失的效果。

一种双极板密封结构及其监控方法

NºPublicación:  CN121629432A 10/03/2026
Solicitante: 
上海舜华新能源系统有限公司
CN_121629432_PA

Resumen de: CN121629432A

本发明公开了一种双极板密封结构及其监控方法,其中,双极板密封结构包括双极板,在双极板上设有水封线,密封垫片设置在相邻的双极板之间,且通过压合双极板与水封线形成第一级密封;在密封垫片的外侧设有固定环,在固定环上设有若干第一压力传感器和第二压力传感器;第一压力传感器设置在固定环与双极板的接触面上,其用于监测双极板在压合时的压紧力和均匀性;第二压力传感器设置在固定环的内环面,用于监测双极板在运行时的密封状态。本发明通过在密封垫片外侧设置固定环和压力传感器,实现了对压合压紧力和密封状态的实时监测,具有能够实时监测双极板压合时的压紧力和均匀性,以及运行时的密封状态,从而提高密封可靠性和设备安全性的优点。

水电解系统

NºPublicación:  CN121629430A 10/03/2026
Solicitante: 
丰田自动车株式会社
CN_121629430_PA

Resumen de: CN121629430A

本发明的课题在于提供一种能够抑制电力成本并且抑制氧电极的电位降低的水电解系统。一种水电解系统,其具有氢电极及氧电极,所述水电解系统具备:电压测定部,其在水电解系统停止时,测定作为氧电极相对于氢电极的电位差的电压;及供氧部,其在所测得的电压降低至预先设定的阈值的情况下,向氧电极供给包含氧的气体。

一种利用电解水制氢来促进伤口愈合的便携装置

NºPublicación:  CN121622448A 10/03/2026
Solicitante: 
北京工业大学
CN_121622448_PA

Resumen de: CN121622448A

本发明公开了一种利用电解水制氢来促进伤口愈合的便携装置,包括制氢机构、输送机构、连接机构和贴敷部;制氢机构包括相互连通的电水解制氢组件和存储组件,电水解制氢组件包括外壳,外壳分隔为阳极室和阴极室,阳极室和阴极室相连,且阳极室和阴极室的连接处设有质子交换膜,质子交换膜的两侧均设有催化电极,外壳的顶面设有单向流通组件,单向流通组件和阳极室连通,阴极室连通存储组件;输送机构为管状,连接存储组件及连接机构,输送机构内设有对氢气输送的气体通断控制装置;连接机构连接输送机构和贴敷部。能够在安全可控的条件下实时生成氢气,并可将氢气精准、定向地输送至创面区域。

一种铁镍钼羟基氧化物及其制备方法和应用

NºPublicación:  CN121627071A 10/03/2026
Solicitante: 
深圳市德兰明海新能源股份有限公司
CN_121627071_PA

Resumen de: CN121627071A

本申请公开了一种铁镍钼羟基氧化物及其制备方法和应用。提供的铁镍钼羟基氧化物的制备方法包括如下步骤:将钼酸铵、氯化镍和水混合进行反应,制备含钼酸镍的悬浊液;将三氯化铁水溶液与含钼酸镍的悬浊液混合,制备含铁离子修饰钼酸镍的悬浊液;将含铁离子修饰钼酸镍的悬浊液与尿素水溶液混合,进行水热反应,通过固液分离得到中间产物;将中间产物与碱溶液混合,进行刻蚀,制备铁镍钼羟基氧化物。提供的铁镍钼羟基氧化物的制备方法,通过调控原料的混合顺序,解决了传统水热法制备铁镍钼羟基氧化物易产生的无序堆叠和元素偏析,导致活性低、稳定性低的问题,提供的制备方法产量高,能够大规模的制备铁镍钼羟基氧化物,易于产业化。

一种制氢电解槽乳突板的抓取装置及其使用方法

NºPublicación:  CN121626697A 10/03/2026
Solicitante: 
常州大学
CN_121626697_PA

Resumen de: CN121626697A

本发明涉及氢能装备智造技术领域,尤其是涉及一种制氢电解槽乳突板的抓取装置及其使用方法,包括箱体,所述箱体上设置有夹持机构,所述夹持机构包括若干夹持组件,每个所述夹持组件包括支撑板、夹板、上楔形块和下楔形块,所述支撑板滑动设置在箱体上,所述下楔形块设置在支撑板上,所述上楔形块位于下楔形块上方且两者的楔形面相对应设置,所述夹板设置在支撑板上,若干所述夹持机构上的夹板相对设置并围合呈夹持区,使用时,通过调节机构对每个夹持组件上的夹板位置进行调节,使得若干个夹持组件之间围合呈所需形状板材的夹持,提高了抓取机构的适用性,同时,配合锁定机构确保在板材抓取过程中,将夹板和支撑板之间锁定,确保板材抓取稳定可靠。

電解システム

NºPublicación:  JP2026040917A 10/03/2026
Solicitante: 
株式会社アイシン
JP_2026040917_PA

Resumen de: JP2026040917A

【課題】複数の電解モジュールを起動する際に昇圧機によるエネルギ消費の無駄を少なくして、システム全体の効率をより向上させる。【解決手段】電解システムは、電解セルと燃焼部とをそれぞれに含む複数の電解モジュールと、それぞれ対応する電解モジュールの電解セルと燃焼部とに燃料ガスを供給可能な複数の燃料供給系と、複数の電解モジュールの水素極で生成された生成水素を昇圧機により昇圧してタンクに回収する回収ラインと、回収ラインにおける昇圧機の上流側から生成水素を複数の燃料供給系のそれぞれに還流させる還流ラインと、を備える。【選択図】図1

气体扩散层及其制备方法以及电解水制氢装置

NºPublicación:  CN121629436A 10/03/2026
Solicitante: 
惠州亿纬氢能有限公司
CN_121629436_PA

Resumen de: CN121629436A

本申请提供一种气体扩散层及其制备方法以及电解水制氢装置。气体扩散层包括导电基底及结合在导电基底上的微孔层,微孔层的材料包括石墨化碳材、富氧空位添加剂和耐碱性聚合物。气体扩散层通过在导电基底上设置微孔层,其中微孔层包括石墨化碳材、富氧空位添加剂和耐碱性聚合物,石墨化碳材具有石墨的三维有序结构,使其具有高化学稳定性和抗氧化性,同时富氧空位添加剂可以提供氧空位,石墨化碳材和富氧空位添加剂相互配合从而增强微孔层抵抗碳氧化腐蚀的能力;耐碱性聚合物作为粘结剂将石墨化碳材和富氧空位添加剂粘接在一起并粘接在导电基底上,使得气体扩散层在碱性环境下也具有良好的抗腐蚀性能,延长气体扩散层的使用寿命。

一种用于析氧反应的多金属磷化物异质结电极的制备方法

NºPublicación:  CN121629478A 10/03/2026
Solicitante: 
厦门稀土材料研究所
CN_121629478_PA

Resumen de: CN121629478A

本发明公开一种用于析氧反应的多金属磷化物异质结电极的制备方法,包括采用多种非贵金属盐为前体,通过电化学还原法,在导电基底上沉积得到均匀的多金属磷化物组分活性镀层,其中多种金属磷化物结合形成磷化物异质结结构,其与导电基底紧密结合构成自支撑电极材料。本发明的电极材料具有普适性,操作简单、组分可控的优点,在电解水析氧的反应中展现出了优异的催化活性和广阔的应用前景。

水电解电极用催化剂、水电解电极用催化剂的制造方法及水电解电极

NºPublicación:  CN121629447A 10/03/2026
Solicitante: 
SK\u65B0\u6280\u672F\u682A\u5F0F\u4F1A\u793E
CN_121629447_PA

Resumen de: US20260071340A1

A catalyst for water electrolysis electrode, a method for preparing the catalyst, and a water electrolysis electrode including the catalyst are provided. A catalyst for water electrolysis electrode according to an embodiment of the present disclosure includes a carbon structure doped with a first element and a second element, and an alloy nanoparticle doped with the first element. The alloy nanoparticle is supported on a surface of the carbon structure, and the first element is iron (Fe).

水电解系统及其控制方法

NºPublicación:  CN121629426A 10/03/2026
Solicitante: 
现代自动车株式会社起亚株式会社
CN_121629426_PA

Resumen de: DE102025116656A1

Das vorliegende System verwendet einen Wasserelektrolysestapel, um Wasser in Wasserstoff und Sauerstoff aufzuspalten. Der Wasserstoff wird an der negativen Elektrode abgeleitet und in einem Wasserstofftank gespeichert, während der Sauerstoff an der positiven Elektrode abgeleitet und in einem Sauerstofftank gespeichert wird. Die gespeicherten Gase können bei Bedarf in den Elektrolysestapel zurückgeführt werden. Sensoren messen die Wasserstoff- und Sauerstoffkonzentration in dem abgeleiteten Fluid, und eine Steuerung vergleicht diese Messwerte mit sicheren Grenzwerten. Ist die Konzentration zu hoch, werden Ventile automatisch eingestellt, um den Durchfluss der gespeicherten Gase zu steuern. Zusätzliche Komponenten wie ein Ejektor und Druckregler tragen zu einem effizienten Betrieb bei und verhindern eine gefährliche Gasansammlung.

一种锥状阵列光催化光热双层凝胶及其制备方法与应用

NºPublicación:  CN121623864A 10/03/2026
Solicitante: 
西安交通大学
CN_121623864_PA

Resumen de: CN121623864A

本申请公开了一种锥状阵列光催化光热双层凝胶及其制备方法与应用,属于氢能制备技术领域。将第一原料混合物填充至模具的阵列结构空腔中,静置形成光催化层前驱体;将第二原料混合物填充至模具的基底层空腔中,静置形成光热层前驱体;对光催化层和光热层前驱体进行冻融循环处理,使其形成具有多孔结构的结构稳定的凝胶材料;进行脱模及后处理,得到一体化结构的光催化光热双层材料;光催化层为从光热层表面突出的阵列结构。本申请通过独特的结构设计,实现了光热层与光催化层的紧密耦合,无需疏水处理即可物理隔离水体与催化剂,有效避免了海水成分干扰,在保证高产水速率的同时,实现了无牺牲剂条件下的高效、稳定光催化制氢。

一种电解水用质子交换膜电极的评价方法及评价系统

NºPublicación:  CN121633200A 10/03/2026
Solicitante: 
成都莒纳新材料科技有限公司
CN_121633200_PA

Resumen de: CN121633200A

本发明提出了一种电解水用质子交换膜电极的评价方法及评价系统,所述评价方法至少包括以下步骤:提供多个质子交换膜电极;对所述质子交换膜电极进行不同的性能测试,获得多个性能测试数据;对各所述性能测试数据进行数据处理,获得多个性能指标数据;以及基于多个所述性能指标数据,评价所述质子交换膜的综合性能。通过本发明提出的电解水用质子交换膜电极的评价方法及评价系统,能够为质子交换膜电极的性能测试提供统一、全面且客观的行业标准,还能对质子交换膜电极进行综合评价,为电解水用电解电极的选择提供可靠性参考。

一种单原子自旋催化剂及其制备方法和应用

NºPublicación:  CN121629438A 10/03/2026
Solicitante: 
中山大学·深圳北京科技大学
CN_121629438_A

Resumen de: CN121629438A

本发明属于催化剂技术领域,公开了一种单原子自旋催化剂及其制备方法和应用。该单原子自旋催化剂,包括磁性元素‑NC基底,以及负载在所述磁性元素‑NC基底上的重金属。本发明的单原子自旋催化剂通过引入强自旋轨道耦合(SOC)重金属(如Ta)与Fe单原子形成间接键合结构(Fe‑N‑Ta),协同调控Fe的自旋态和自旋极化,显著降低氧中间体的能垒,具有良好的氧析出反应催化效果。

一种金属原子掺杂针状氧化锰电催化剂及其制备方法和应用

NºPublicación:  CN121629459A 10/03/2026
Solicitante: 
中国科学院深圳先进技术研究院
CN_121629459_PA

Resumen de: CN121629459A

本发明公开了一种金属原子掺杂针状氧化锰电催化剂及其制备方法和应用,涉及电催化剂技术领域。所述方法采用一步水热法直接在碳纸基底上生长金属原子掺杂的针状氧化锰,制备过程仅需混合前驱体金属离子化合物和高锰酸钾、水热反应和后处理,无需多步合成或复杂插层。本发明通过异种原子掺杂(如Ru、Ni、Co等)诱导晶格畸变和氧空位形成,稳定催化剂表面的活性位点并增加活性位点的数量,从而优化了电子结构和反应动力学,提高催化剂的的电催化活性。

一种含有高价态Ru物种碱性HER催化剂及制备方法和应用

NºPublicación:  CN121629455A 10/03/2026
Solicitante: 
华燚新能源材料(上海)有限公司
CN_121629455_PA

Resumen de: CN121629455A

本发明属于电催化技术领域,具体涉及一种Ru基负载型HER催化剂的制备方法和应用。所述催化剂为KTN负载的Ru基催化剂,Ru高度分散在KTN基底中,形成负载型Ru/KTN结构。催化剂通过控制在不同温度和气氛中退火,使Ru均匀负载在载体表面,同时优化了高价态Ru含量。通过调节水热时间及前驱体比例,得到了复合型异质结载体,大大提高了氧化物载体的导电性。协同作用显著增强其在碱性环境下的HER活性与耐久性,同时大幅降低贵金属Ru的使用量,具有优异的性价比和工业化应用前景。

一种PPS包芯纱制备的碱性电解水制氢用隔膜及用途

NºPublicación:  CN121629462A 10/03/2026
Solicitante: 
浙江海利得科技有限公司浙江海利得新材料股份有限公司海利得新材料研究(上海)有限公司
CN_121629462_PA

Resumen de: CN121629462A

本发明属于电解水制氢用隔膜技术领域,具体涉及一种PPS包芯纱制备的碱性电解水制氢用隔膜及用途。该隔膜的芯纱为沟槽深度/纤维当量半径大于0.05的十字形或三叶形PPS长丝,外包纱为磺化度10%~12%的短纤,包芯纱芯部占比为60~70wt%,将包芯纱在特定条件下蒸纱后进行织造,然后轻度磺化处理即可制得。该隔膜无需复杂的热轧定型工艺即可显著提高气密性且可显著改善面电阻等指标,具有良好的产业应用价值,且可进行后续亲水无机纳米颗粒负载改性。

脱氧装置的温度控制方法、装置及脱氧装置

NºPublicación:  CN121635571A 10/03/2026
Solicitante: 
阳光氢能科技有限公司
CN_121635571_PA

Resumen de: CN121635571A

本申请公开了一种脱氧装置的温度控制方法、装置及脱氧装置,属于水电解制氢技术领域。所述方法包括:获取脱氧装置的气体出口端的当前出口温度;基于所述气体出口端的目标出口温度和所述当前出口温度,控制所述脱氧装置的加热器的加热温度;其中,所述目标出口温度在所述脱氧装置进行脱氧工作的第一目标时段内呈阶梯式变化。该方法可以在基于目标出口温度和当前出口温度,对加热器的加热温度进行控制时,避免超调现象,且在保证加热器的加热温度稳定的同时,可以保证气体出口端的气体温度稳定,从而保证稳定控制整个脱氧装置的温度。

磁场调控镁铁双金属氢氧化物有序碱性隔膜及制备方法

NºPublicación:  CN121628179A 10/03/2026
Solicitante: 
内蒙古大学
CN_121628179_PA

Resumen de: CN121628179A

本发明公开了一种磁场调控镁铁双金属氢氧化物有序碱性隔膜及制备方法。属于碱性电解水制氢技术领域。针对现有复合隔膜中功能填料无序分布、离子传导通道不通畅的问题,本发明提出磁场辅助构筑定向结构的新方法。该方法在聚合物溶液中,以氯化镁和氯化铁为原料原位合成具有磁性的镁铁双金属氢氧化物,在施加特定方向外加磁场的基板上刮涂成膜,利用磁场力驱动镁铁双金属氢氧化物定向排列,经干燥固化得到复合隔膜。通过该工艺,在隔膜内部成功构筑沿厚度方向贯穿的定向离子传输通道。该方法工艺简单、效果显著,制得的隔膜具有优异的离子电导率和电解性能,为高性能碱性隔膜的制备提供新思路。

一种用于阴离子交换膜电解水的三明治结构泡沫电极及其制备方法和应用

NºPublicación:  CN121629434A 10/03/2026
Solicitante: 
上海交通大学上海交通大学绍兴新能源与分子工程研究院
CN_121629434_PA

Resumen de: CN121629434A

本发明涉及一种用于阴离子交换膜电解水的三明治结构泡沫电极及其制备方法。所述三明治结构泡沫电极具有三明治式的夹层结构,用通式M1M2M1‑NC表示,具体为表面修饰了氮掺杂碳(NC)材料的由两片泡沫金属M1夹一片泡沫金属M2组成的三层泡沫金属结合体(M1M2M1)。与现有技术相比,本发明所制备的M1M2M1‑NC三明治结构泡沫电极中,泡沫金属同时作为结构基底和催化活性位点;表面外延生长的NC包覆层在优化电子传输通道的同时可有效缓解催化剂材料的脱金属溶解问题,有利于延长催化电极的使用寿命;此外,本发明还具有催化活性高、稳定性好,制备方法简单、便捷,可有效降低工业应用成本等优点。

一种机械稳定性强的磷化镍泡沫网的制备方法及其在电解水产氢的应用

NºPublicación:  CN121629440A 10/03/2026
Solicitante: 
电子科技大学长三角研究院(湖州)
CN_121629440_PA

Resumen de: CN121629440A

本发明公开了一种机械稳定性强的磷化镍泡沫网的制备方法及其在电解水产氢的应用,制备步骤为:原材料装载;气氛清洗及保护性气体通入;煅烧获得机械稳定性强的磷化镍泡沫网;组装电解水产氢装置。本发明的制备方法通过降低煅烧温度以及缩短煅烧时间,降低了制备过程中的成本和时间,并且泡沫网表面形成磷化镍的同时也保留了泡沫网内部的金属镍,使得磷化镍泡沫网表现出高催化活性和强机械稳定性,比现有技术具有显著的技术优势。

一种碱性电解水制氢用复合隔膜及制备方法和应用

NºPublicación:  CN121629463A 10/03/2026
Solicitante: 
浙江海利得新材料股份有限公司海利得新材料研究(上海)有限公司
CN_121629463_PA

Resumen de: CN121629463A

本发明属于制氢用隔膜技术领域,具体涉及一种碱性电解水制氢用复合隔膜及制备方法和应用。该复合隔膜的支撑网上覆盖有机‑无机复合涂层,其特点在于,该有机‑无机复合涂层至少含有有机聚合物粘结剂、无机亲水颗粒和氢键有机框架材料。该复合隔膜利用氢键有机框架材料可显著降低隔膜孔径,降低面电阻和碱失率,并提高气密性。

一种电解水制氢用流道结构

NºPublicación:  CN121629431A 10/03/2026
Solicitante: 
杰锋汽车动力系统股份有限公司
CN_121629431_PA

Resumen de: CN121629431A

本发明属于电解水制氢技术领域的电解水制氢用流道结构。多道下凹组合条(1)上按间隙设置多个下凹部(3),多道上凸组合条(2)上设置多个上凸部(4),每道下凹组合条(1)侧面和相邻一道上凸组合条(2)侧面连接,每道上凸组合条(2)侧面和相邻一道下凹组合条(1)侧面连接,下凹组合条(1)上的每个下凹部(3)水平方向对准上凸组合条(2)上的对应上凸部(4),多道下凹组合条(1)的对应下凹部(3)和多道上凸组合条(2)的对应上凹部(4)形成多道流道直通孔(5)。本发明所述的电解水制氢用流道结构,成本低、加工方式简易,能够有效提供传质通道,降低部件间的接触阻抗,提高电解槽整体性能。

涂层件的制备方法、质子交换膜水电解槽及部件

NºPublicación:  CN121629474A 10/03/2026
Solicitante: 
湖南大学
CN_121629474_PA

Resumen de: CN121629474A

本发明提供一种涂层件的制备方法、质子交换膜水电解槽及部件,包括采用电刷镀方式,在质子交换膜水电解槽导电部件的表面进行电化学沉积;其中,电刷镀被配置为:仅在导电部件表面预设的目标区域形成贵金属或贵金属合金涂层,目标区域为导电部件表面在微观尺度上的粗糙峰区域,使得当导电部件在质子交换膜水电解槽中间隔地与其他部件压合装配时,粗糙峰区域能够与其他部件形成微观点接触;通过控制电刷镀的施镀区域,使贵金属或贵金属合金涂层优先覆盖于粗糙峰区域,而避免在导电部件表面的除粗糙峰区域之外的区域或非接触区域形成功能性涂层。本发明提高涂层附着力,减少贵金属浪费,提升生产效率,增强部件抗腐蚀性和导电性,延长电解槽寿命。

一种氮化硼修饰碳纸负载金属自支撑析氧催化剂的制备方法及应用

NºPublicación:  CN121629450A 10/03/2026
Solicitante: 
辽宁大学
CN_121629450_PA

Resumen de: CN121629450A

本发明属于电化学析氧催化剂材料技术领域,涉及一种氮化硼修饰碳纸负载金属自支撑析氧催化剂的制备方法及应用。该方法通过超声辅助浸渍将二维氮化硼纳米片均匀负载于碳纸表面,构建稳定的导电支撑层。将Fe和Ni在表面活性剂作用下溶解于水中,搅拌至完全溶解,以处理后碳纸作为工作电极,铂片和饱和甘汞电极作为对电极和参比电极,进行电沉积,冲洗,干燥后得到氮化硼修饰碳纸负载金属自支撑析氧催化剂。本发明利用BN进行界面调控增强镍铁催化剂与碳纸基底之间相互作用、优化电子传递;同时为活性组分提供锚定位点,抑制催化剂团聚,提升体系稳定性。该方法简单、低成本、环保,制得的NiFe-BN/CP自支撑催化剂具有高活性、高稳定性。

一种水电解制氢隔膜用PEEK纤维及隔膜基布和用途

NºPublicación:  CN121629528A 10/03/2026
Solicitante: 
浙江海利得科技有限公司浙江海利得新材料股份有限公司海利得新材料研究(上海)有限公司
CN_121629528_A

Resumen de: CN121629528A

本发明属于水电解制氢用隔膜材料技术领域,具体涉及一种水电解制氢隔膜用PEEK纤维及隔膜基布和用途。该PEEK纤维采用特定冷却和拉伸工艺制备,具有高强度等优势;该基布采用特定织造结构制成且进行了浅磺化处理。由该PEEK纤维及基布制备的隔膜具有强度高、耐久性优良且面电阻和气密性良好的优势,实现了低电阻、高气密性、高强度与长寿命的统一,既适于作为质子交换膜水电解制氢设备的制氢隔膜,也适于作为碱性阴离子交换膜水电解制氢设备的制氢隔膜。

一种制备钠米CoP的工艺流程

NºPublicación:  CN121626944A 10/03/2026
Solicitante: 
极永氢能源科技(江苏)有限公司
CN_121626944_PA

Resumen de: CN121626944A

本发明涉及纳米材料制备技术领域,尤其涉及一种制备钠米CoP的工艺流程,所述工艺流程选用粒径约为20nm的钴粉及选用粒径约为30µm的红磷粉末,在真空手套箱中,使用精密电子天平按照摩尔比1:1的比例准确称量纳米钴粉和红磷粉末,手套箱提供无氧环境,防止原料氧化,在真空手套箱内,使用适当的搅拌工具将称量好的纳米钴粉和红磷粉末混合均匀,混合过程中注意控制搅拌速度和时间;之后将混合后的粉末在手套箱内密封至金属管中,将金属管在管式炉内在惰性气氛下加热至700‑1000K,保温2h。最后降至室温后取出样品,研磨,获得20‑50nm的磷化钴颗粒,本发明提供了一种纳米CoP的制备工艺及应用方法,该工艺流程简单,制备得到的纳米CoP颗粒细小,催化性能高。

镍铁铬催化电极的制备方法及应用

NºPublicación:  CN121629443A 10/03/2026
Solicitante: 
保时来新材料科技(苏州)有限公司
CN_121629443_A

Resumen de: CN121629443A

本发明公开了一种镍铁铬催化电极的制备方法及应用,该制备方法包括将镍盐溶液、铁盐溶液和铬盐溶液及添加剂混合并调节pH得到电镀液;将作为阴极的第一纯镍材料和作为阳极的第二纯镍材料放入电镀液,对第一纯镍材料进行脉冲电沉积得到NiFeCr基底;以NiFeCr基底为工作电极,饱和甘汞为参比电极,光镍网为对电极,硫酸为电解质,对NiFeCr基底进行阳极氧化,得到表面具有Ni/Fe‑Cr2O3钝化层的NiFeCr‑A基底;以NiFeCr‑A基底为工作电极,饱和甘汞为参比电极,光镍网为对电极,氢氧化钾为电解质,对NiFeCr‑A基底进行碱性电化学刻蚀,使得Cr3+浸出,Ni、Fe被氧化并与OH‑反应形成NiFe‑OOH层,得到镍铁铬催化电极。该制备方法能避免多金属体系重构过程中元素不受控浸出的问题,确保镍铁铬催化电极的稳定性。

Mg/ Mg/ Manufacturing method of catalyst for water splitting and Mg/seawater batteries and catalyst for water splitting and Mg/seawater batteries manufactured thereby

NºPublicación:  KR20260033150A 10/03/2026
Solicitante: 
전북대학교산학협력단
KR_20260033150_PA

Resumen de: KR20260033150A

본 발명은 티타늄 소스의 수열 반응을 통하여 탄소섬유(CC) 상에 TiO2 나노로드 어레이(NRs)를 합성하여 TiO2 NRs/CC를 준비하는 단계; TiO2 나노로드 어레이가 형성된 탄소섬유를 수소, 메탄 및 아르곤 가스 분위기 하에서 열처리하여, 상기 탄소섬유 상에 Ti4O7 나노로드 어레이를 형성하여 Ti4O7 NRs/CC를 준비하는 단계; 및 상기 Ti4O7 NRs/CC를 작동전극으로 하는 3전극 시스템에서, 니켈염 화합물, 몰리브덴염 화합물, 인산염화합물 및 백금염 화합물을 포함하는 전해질 용액의 전착에 의하여 백금(Pt) 및 인(P)이 이중 도핑된 Ni4Mo으로 코팅된 Ti4O7 나노로드 어레이(Pt, PNi4MoTi4O7 NRs/CC)를 합성하는 단계를 포함하는 수분해 및 Mg/해수 배터리용 촉매의 제조방법을 제공한다.

触媒

NºPublicación:  JP2026039612A 09/03/2026
Solicitante: 
日本特殊陶業株式会社
JP_2026039612_PA

Resumen de: JP2026039612A

【課題】貴金属以外の材料で形成され、耐久性が向上した触媒を提供する。【解決手段】触媒は、Hf(ハフニウム)とNb(ニオブ)とZr(ジルコニウム)とを含み、さらに、Ti(チタン)と、V(バナジウム)と、Ta(タンタル)と、Mo(モリブデン)と、W(タングステン)とのうちの少なくとも2種類の金属を含む合金で形成され、合金に含まれる金属元素の種類数をXとしたとき、合金に含まれる各金属元素のモル分率は、(100/X-4)%以上(100/X+4)%以下である。【選択図】図1

전해조

NºPublicación:  KR20260032450A 09/03/2026
Solicitante: 
인두스트리에데노라에스피에이
KR_20260032450_PA

Resumen de: CN121195089A

The invention relates to an electrolyser (1) for producing hydrogen from an alkaline electrolyte. The electrolyzer (1) comprises a first header (11) and a second header (12) between which a plurality of base cells (20) and a plurality of bipolar plates (5, 5 ', 5' ') are stacked. Each bipolar plate (5) separates two adjacent base cells. According to the invention, each of the bipolar plates (5, 5 ', 5' ') comprises two plate-like parts (5A, 5B) coupled together and configured to define one or more internal cavities (66) for the circulation of a cooling fluid. Furthermore, each bipolar plate (5, 5 ', 5' ') comprises an inlet section (SI) and an outlet section (SV) for an inlet and an outlet, respectively, of the cooling fluid in the one or more inner cavities (66).

分隔膜和包括其的电化学电解槽

NºPublicación:  CN121620615A 06/03/2026
Solicitante: 
株式会社化学
CN_121620615_A

Resumen de: WO2025048510A1

The present invention relates to a separator in which an anode catalyst layer is coated on one surface of a porous substrate, and an electrochemical cell comprising same, the separator allowing ions to smoothly move through pores of the porous substrate and exhibiting low overpotential due to having the anode catalyst layer coated on one surface thereof.

一种水基基础雷管

NºPublicación:  CN121612123A 06/03/2026
Solicitante: 
王中华
CN_121612123_PA

Resumen de: CN121612123A

本发明公开了一种水基基础雷管,包括:水基基础雷管密封罐体,所述水基基础雷管密封罐体一端固定套设有水基基础雷管密封罩,所述水基基础雷管密封罩一端固定穿设有雷管电解负电极,所述水基基础雷管密封罩中部固定穿设有水基基础雷管点火装置,所述水基基础雷管密封罩另一端固定穿设有雷管电解正电极;本发明中通过分别在雷管电解负电极和雷管电解正电极上连接电解电路,在水基基础雷管点火装置上连接点火引爆电路,首先通过雷管电解负电极和雷管电解正电极电解雷管内部电解液,接着通过水基基础雷管点火装置通电,通过点火装置桥丝实现引爆,如此结构雷管在使用时无论是在生产、运输、存储还是安装各个环节都更加安全。

水素および酸素生成装置を封入体に封入する方法ならびに水素および酸素生成装置に適合された封入体

NºPublicación:  JP2026507844A 06/03/2026
Solicitante: 
グリーンハイドロジェンシステムズエー/エス
JP_2026507844_PA

Resumen de: US20260002270A1

An enclosure adapted for a hydrogen and oxygen generating apparatus arranged in a movable has an interior and an interior surface and an exterior surface whereby the hydrogen and oxygen generating apparatus comprises at least one electrolyser stack adapted for electrolysing water to hydrogen product gas and oxygen product gas and accompanying gas and electrolyte handling equipment. The exterior surface of the enclosure comprises at least a heat insulating, flexible polymer cover element which is attached to a metal frame.

水性反応器

NºPublicación:  JP2026507818A 06/03/2026
Solicitante: 
アドバンスドコンバスチョンテクノロジーズインコーポレイテッド
JP_2026507818_PA

Resumen de: CN120659908A

A hydrogen generating battery includes a pair of input electrode plates, a pair of output electrode plates, an additional X-plate electrode positioned adjacent the pair of output electrode plates, and a plurality of intermediate electrode plates disposed between the pair of input electrode plates and the pair of output electrode plates. The plasma torch is spaced apart from and inductively coupled to the pair of input electrode plates. A pulsed DC voltage is applied to the plasma torch and the X-plate, while a lower pulsed DC voltage is applied to the pair of input and output electrode plates such that hydrogen gas is generated from the aqueous solution in which the battery is immersed.

废弃PET瓶衍生钌基三元金属氧化物的制备方法及其催化酸性电解水析氧的应用

NºPublicación:  CN121610823A 06/03/2026
Solicitante: 
中国科学院广州能源研究所
CN_121610823_PA

Resumen de: CN121610823A

本发明公开了一种废弃PET瓶衍生钌基三元金属氧化物的制备方法及其催化酸性电解水析氧的应用,以废弃PET瓶为碳源,在金属盐的化学配位作用下构建双金属的MOF材料,并通过引入钌元素以及煅烧法制备了Co和Mn均匀分布于RuO2晶相结构的Co,Mn共掺杂的RuO2材料。本发明由废弃PET瓶通过MOF路径形成钌基三元金属氧化物,借助于MOF中配体实现氧化物形貌的调整,相比于纯金属盐制备的钌基三元金属氧化物粒径大幅降低,分散度大幅提升,从而提高了电解水析氧性能。

一种水电解制氢装置及电子设备

NºPublicación:  CN121610810A 06/03/2026
Solicitante: 
三峡科技有限责任公司
CN_121610810_PA

Resumen de: CN121610810A

本公开涉及一种水电解制氢装置及电子设备,涉及电解技术领域,用于实现水电解制氢设备在宽负荷功率波动范围下稳定运行、压力可控;水电解制氢装置包括:电解槽、控制器、气液分离模块、压力检测单元和至少两个并联设置的调节阀;电解槽的输出端与气液分离模块连接,压力检测单元设置在气液分离模块上,控制器的输入端与压力检测单元连接,控制器的输出端与调节阀连接;至少两个并联设置的调节阀设置在气体排放管路上;压力检测单元用于检测气液分离模块的压力信号,并将压力信号转换为电信号;控制器用于接收电信号,并比较是否大于预设压力设定值;若是,控制调节阀开度增大;若否,控制调节阀开度减小。

一种电解液及应用、输送装置和输送方法

NºPublicación:  CN121610806A 06/03/2026
Solicitante: 
三峡科技有限责任公司
CN_121610806_PA

Resumen de: CN121610806A

本发明属于电解液制备技术领域,尤其涉及一种电解液及应用、输送装置和输送方法。该电解液包括K+;电解液还包括浓度为0.05~0.25mol/L的Zn2+、浓度为5~40μmol/L的Fe3+、浓度为5~50mmol/L的PO43‑、浓度为1.6~34mmol/L的Cr2O72‑、浓度为2.2~22mmol/L的VO43‑;电解液还包括不可避免的杂质,杂质包括Ca2+和/或Mg2+,电解液中Ca2+的浓度≤0.01mol/L,Mg2+的浓度≤0.1mol/L。本发明电解液同时包含上述离子,可以改善现有电解液导致电池电阻上升、电压升高和电流密度下降等情况,进而减少气体测混以及提高气体纯度。

一种基于碳球限域多酸辅助制备钼基氮化物催化剂及其方法和应用

NºPublicación:  CN121610825A 06/03/2026
Solicitante: 
黑龙江大学
CN_121610825_PA

Resumen de: CN121610825A

本发明公开了一种基于碳球限域多酸辅助制备钼基氮化物催化剂及其方法和应用,属于电解水制氢催化材料技术领域。该方法以葡萄糖为碳源,通过水热法合成碳纳米球,并引入多酸(如磷钼酸)作为钼源,形成内置钼源的碳球复合结构;随后与过渡金属盐溶液复合,经干燥、研磨得到均相前驱体;最后在氨气气氛中氮化处理,使金属物种原位转化,得到分级结构的钼基氮化物纳米球。本发明方法通过调控金属比例与氮化工艺,实现对材料组成、晶相与孔结构的精确调控,所得催化剂具有分级多孔结构、高导电性与充分暴露的活性位点,在电解水析氢和析氧反应中均表现出高催化活性与稳定性,适用于能源转化领域,具备良好的规模化应用前景。

一种PdPt双金属烯催化剂及其制备方法与应用

NºPublicación:  CN121610822A 06/03/2026
Solicitante: 
浙江理工大学
CN_121610822_PA

Resumen de: CN121610822A

本发明公开了一种PdPt双金属烯催化剂,所述催化剂的微观结构包括纳米片,所述纳米片具有线缺陷、点缺陷和孔洞,所述PdPt双金属烯由Pd和Pt两种元素合金化所构成,本发明具有活性较高和稳定性较高的特点。本申请还公开了PdPt双金属烯催化剂的制备方法和应用。

一种多孔煤基碳纤维负载钴/氮化钴/铈氧化物复合催化剂的制备方法及其在电解水制氢中的应用

NºPublicación:  CN121610831A 06/03/2026
Solicitante: 
新疆大学
CN_121610831_PA

Resumen de: CN121610831A

本发明公开了一种多孔煤基碳纤维负载钴/氮化钴/铈氧化物复合催化剂的制备方法及其在电解水制氢中的应用,属于电解水催化剂技术领域,该复合催化剂以分级多孔煤基碳纤维为载体,其内部封装有铈氧化物,其外部负载有钴/氮化钴活性组分。制备方法包括以下步骤:采用静电纺丝技术将不溶性三氟化铈作为铈源和可溶性聚乙烯吡咯烷酮作为造孔剂封装在纤维内部,经预氧化后通过水热法在其表面生长Co‑MOF,同时由可溶性的聚乙烯吡咯烷酮在水热反应过程中的去除对纤维造孔,再经低温氮化、高温碳化处理得到多孔煤基碳纤维负载钴/氮化钴/铈氧化物复合催化剂。该催化剂具有分级多孔结构、电解水催化性能。

一种无定形金属氢氧化物及其制备方法与应用

NºPublicación:  CN121610820A 06/03/2026
Solicitante: 
中国化学工程第七建设有限公司衢州资源化工创新研究院
CN_121610820_PA

Resumen de: CN121610820A

本发明公开了一种无定形金属氢氧化物及其制备方法与应用,首先利用成核反应器快速成核,使金属盐溶液与含氧酸根溶液共沉淀,获得无定形前驱体;再通过阴离子交换处理,最终得到具有长程无序结构的无定形金属氢氧化物催化剂。本发明方法具有工艺简单、连续、可控、无需高温煅烧、能耗降低、可规模化制备催化剂的特点,利用本方法制备的无定形金属氢氧化物催化剂不仅具有优异的催化活性,结构稳定性,而且在电解水耦合5‑羟甲基糠醛氧化反应中具有优异的选择性和法拉第效率。

一种高性能低成本碱性电解水复合隔膜及其制备方法

NºPublicación:  CN121610833A 06/03/2026
Solicitante: 
苏州希倍优氢能源科技有限公司
CN_121610833_PA

Resumen de: CN121610833A

本发明公开了一种高性能低成本碱性电解水复合隔膜及其制备方法。本发明包括亲水支撑网布基底和外部高亲水涂层;所述外部高亲水涂层包括聚合物、无机亲水填料、增强纤维填料和水溶性分散剂。本发明通过在复合隔膜的浆料中引入聚苯硫醚纤维、玄武岩纤维、高耐碱玻璃纤维、尼龙纤维、聚丙烯纤维等绝缘、不溶于有机溶剂且具有较好的耐高温碱液的材料,这些纤维材料可以起到“增强筋”作用,在复合隔膜中可以承担一部分的拉伸力,增强复合隔膜涂层韧性,能明显提升复合膜的抗拉强度、耐弯折及涂层耐摩擦性。

一种在线检测碱性电解系统气液分离器分离效果的方法

NºPublicación:  CN121613053A 06/03/2026
Solicitante: 
内蒙古绿氢科技有限公司安徽华赛能源科技股份有限公司
CN_121613053_PA

Resumen de: CN121613053A

本发明涉及碱性电解水制氢技术领域,尤其涉及一种在线检测碱性电解系统气液分离器分离效果的方法,包括以下步骤:从氢氧分离器气相出口管路引出气液混合流体,以内置旋流结构与定时反吹执行防堵型富集处理,避免碱液残留堵塞,得到可测量液相;检测采样气体与可测量液相瞬时流量并计算实时夹带率;对可测量液相电导率检测确定分离状态,基于该状态校核实时夹带率,后续结合夹带率变化率、功率预测数据执行分级控制,按预设周期更新控制阈值并记录参数快照供回退。本发明实现分离效果连续在线监测与双向验证,达成分离实时感知,可视化界面展示参数、配置离线存储与故障报修功能,有效改善传统监测滞后性与系统盲运行问题。

一种用于电解水制氢的SOEC设备的控制系统及方法

NºPublicación:  CN121610834A 06/03/2026
Solicitante: 
苏州华清京昆新能源科技有限公司
CN_121610834_PA

Resumen de: CN121610834A

本发明涉及固体氧化物电解池制氢技术领域,具体公开了一种用于电解水制氢的SOEC设备的控制系统及方法。该系统包括多频阻抗获取单元和动态区间匹配与协同控制器。方法的核心在于:同步获取表征电解质体相状态与电极界面状态的不同频段交流阻抗参量;根据电堆实时直流工作状态,动态确定一个在多维阻抗状态空间内的优化运行区间;通过比对阻抗参量与该动态区间的相对位置,生成协同控制指令,同时按差异化权重调节直流电源、加热装置及气体供给装置,驱使电堆状态进入并保持在目标区间内。本发明利用阻抗参量直接反映电堆内部综合状态,实现了全局、快速的自适应协同控制,能够提升SOEC系统运行的效率、稳定性与耐久性。

WATER ELECTROLYSIS SYSTEM WITH LIQUID CONNECTING PIPE

NºPublicación:  KR20260030254A 06/03/2026
Solicitante: 
주식회사테크로스
KR_20260030254_PA

Resumen de: KR20260030254A

본 발명에 따른 액관을 구비한 수전해 시스템은, 수전해 스택과, 양극측 기액분리기와, 음극측 기액분리기와, 제어부를 포함한다. 특히, 상기 양극측 기액분리기 내에 저장된 물과 상기 음극측 기액분리기 내에 저장된 물을 연통시키는 액관을 더 포함한다. 여기서, 상기 액관은, 수평방향으로 연장되는 가로관과, 상기 가로관의 제1단부로부터 위쪽으로 연장되어 상기 양극측 기액분리기 내에 저장된 물에 연통하는 제1경사관과, 상기 가로관의 제2단부로부터 위쪽으로 연장되어 상기 음극측 기액분리기 내에 저장된 물에 연통하는 제2경사관으로 구성된다.

一种碱性电解系统过滤器故障诊断方法

NºPublicación:  CN121614734A 06/03/2026
Solicitante: 
内蒙古绿氢科技有限公司安徽华赛能源科技股份有限公司
CN_121614734_PA

Resumen de: CN121614734A

本发明涉及电解水制氢技术领域,公开了一种碱性电解系统过滤器故障诊断方法,实时采集过滤器前后压差、循环泵出口流量和循环泵电机功率,经滤波后计算各参数变化率及预设时间窗口内标准差,构建多维特征向量。采用阈值逻辑进行初步判别,区分轻度、中度、重度堵塞、滤芯破裂及传感器故障。同时以当前运行电流值为索引,从覆盖额定电流10%~100%的多工况特征模板库检索相似工况模板,计算加权欧氏距离确定智能匹配结果。本发明通过实时采集过滤器前后压差、构建包含变化率与标准差的多维特征向量,使系统能够准确区分轻度堵塞、中度堵塞、重度堵塞、滤芯破裂及传感器故障,避免传统单一压差监测的误报与漏报。

WATER ELECTROLYSIS SYSTEM INCLUDING SCRUBBER COMBINED WITH GAS-LIQUID SEPARATOR

NºPublicación:  KR20260030253A 06/03/2026
Solicitante: 
주식회사테크로스
KR_20260030253_PA

Resumen de: KR20260030253A

본 발명은, 기액분리기와 결합된 스크러버를 포함하는 수전해 시스템에 관한 것이다. 수전해 시스템은, 수전해 스택과, 기액분리기와, 스크러버와, 물탱크와, 제어부를 포함한다. 여기서, 상기 스크러버와 상기 기액분리기와 상기 물탱크는, 펌프의 입력측과 상기 물탱크를 연결하며 제1밸브가 설치된 제1배관; 상기 펌프의 출력측과 상기 스크러버를 연결하며 제2밸브가 설치된 제2배관; 상기 펌프의 출력측과 상기 기액분리기를 연결하며 제3밸브가 설치된 제3배관; 상기 펌프의 입력측과 상기 스크러버를 연결하며 제4밸브가 설치된 제4배관에 의해 결합된다. 상기 제어부는, 상기 스크러버의 내부세척수의 레벨이 미리설정된 하한 이하이면, 상기 물탱크의 물을 상기 스크러버로 공급하고, 상기 스크러버의 내부세척수의 레벨이 미리설정된 상한 이상이면, 상기 내부세척수를 상기 기액분리기로 배출하고, 상기 기액분리기의 내부에 저장된 물의 레벨이 하한 이하이면, 상기 물탱크의 물을 상기 기액분리기로 공급하도록, 상기 제1 내지 제4밸브 및 상기 펌프의 동작을 제어할 수 있다.

BOG AMMONIA BOG REDUCTION SYSTEM USING AMMONIA CRACKING PROCESS

NºPublicación:  KR20260030406A 06/03/2026
Solicitante: 
주포스코이앤씨
KR_20260030406_PA

Resumen de: KR20260030406A

본 발명의 일 실시예인 암모니아 BOG 감축 시스템은 암모니아를 저장하는 암모니아 저장 탱크; 상기 암모니아를 분해하여 수소 및 질소를 생성하는 개질부 및 상기 개질부에서 생성된 가스를 배출하는 덕트부를 포함하는 암모니아 분해 장치; 상기 덕트부에서 배출된 가스를 이용하여 과열 증기를 생산하는 증기 발생부; 상기 증기 발생부에서 생산된 과열 증기를 이용하여 전기를 생산하는 증기 터빈; 및 상기 암모니아 저장 탱크에서 발생한 암모니아 BOG(Boiled-off gas)냉매와 열교환시켜, 상기 암모니아 BOG를 액화시키는 열교환기를 포함할 수 있다.

光催化剂及其制备方法和应用

NºPublicación:  CN121607174A 06/03/2026
Solicitante: 
中国石油化工股份有限公司中石化石油化工科学研究院有限公司
CN_121607174_PA

Resumen de: CN121607174A

本发明公开一种光催化剂以及制备方法和应用。所述光催化剂包括掺杂有磷的氮化碳载体和负载在所述载体上的钛酸锶。本发明的光催化剂利用钛酸锶与氮化碳之间的协同作用,调节活性中心的电子及化学结构,同时促进光生电荷产生及迁移。同时,本发明的光催化剂表面被磷修饰,可以进一步促进反应物H2O分子的吸附和活化。本发明的光催化剂价格便宜,制备工艺简单,重复性好,易于进行规模放大生产。

一种质子交换膜电解水制氢膜电极及其制备方法和应用

NºPublicación:  CN121610819A 06/03/2026
Solicitante: 
青岛中石大新能源科技有限公司
CN_121610819_PA

Resumen de: CN121610819A

本发明公开了一种质子交换膜电解水制氢膜电极及其制备方法和应用,属于电解制氢技术领域,该膜电极包括:质子交换膜以及形成于其两侧的阴极催化层和阳极催化层;阴极催化层和阳极催化层是通过将低温的阴极催化剂浆液和阳极催化剂浆液分别直接涂布于质子交换膜表面,依次经负压预干燥和高温热处理后形成的固化层;低温的范围为‑5℃至3℃。该膜电极具有高性能、低贵金属负载的特性,整个过程不采用转印膜和喷涂,膜电极制备效率高、流程短、操作简单、综合成本低。

一种氨基功能化金属有机框架插层MoS2复合材料的制备方法与应用

NºPublicación:  CN121609364A 06/03/2026
Solicitante: 
常州大学
CN_121609364_PA

Resumen de: CN121609364A

本发明公开了一种氨基功能化金属有机框架插层MoS2复合材料的制备方法及其应用,包括以下步骤:将氨基功能化金属有机框架Ni‑Val和四硫代钼酸铵在水及还原剂的存在下进行水热反应,得到所述氨基功能化金属有机框架插层MoS2复合材料;该氨基功能化金属有机框架Ni‑Val的化学式为{Ni(L‑Val)(H2O)3(CH3COO)},其中L‑Val为4‑吡啶甲醛修饰的缬氨酸配体。本发明通过将氨基金属有机框架Ni‑Val作为添加剂加入四硫代钼酸铵水热还原反应中,显著扩大了产物中MoS2的层间距,提高了活性位点的暴露程度,同时引入的过渡金属Ni及氨基可提供更多的活性位点,协同提高复合材料电催化性能。由上述复合材料作为电催化剂用于电催化析氢,达到10mA cm‑2电流密度的过电位可低至138mV,表现出优异的电催化活性。

一种碳纳米管桥联氮化碳/钛酸铁材料及其制备方法和应用

NºPublicación:  CN121607177A 06/03/2026
Solicitante: 
河南省化工研究所有限责任公司河南省科学院河南省科学院质量检验与分析测试研究中心
CN_121607177_PA

Resumen de: CN121607177A

本发明属于催化材料技术领域,具体涉及一种碳纳米管桥联氮化碳/钛酸铁材料及其制备方法和应用。本发明提供了一种碳纳米管桥联氮化碳/钛酸铁材料,包括C3N5、Fe2TiO5和CNT;CNT“桥联”在C3N5和Fe2TiO5之间。本发明巧妙地结合了S型异质结与高导电性CNT的优势,S型异质结的内建电场负责驱动光生电子和空穴向相反方向分离,而CNT桥梁则为分离后的电子提供了极低电阻的迁移通道,协同提升了光催化性能。

一种自支撑多元非贵金属析氢电极、制备方法及其应用

NºPublicación:  CN121610830A 06/03/2026
Solicitante: 
常州市氢舟能源科技有限公司
CN_121610830_PA

Resumen de: CN121610830A

本发明属于氢电极材料技术领域,特别涉及一种自支撑多元非贵金属析氢电极、制备方法及其应用。一种自支撑多元非贵金属析氢电极,其特征在于,包括导电基体和包覆在所述导电基体表面的多元非贵金属催化剂层,所述多元非贵金属催化剂层包括Ni、Co、Fe、Cu、Cr、Ce、La、Yb中的金属元素中的至少两种。本申请限定了催化剂层的金属元素选择范围。通过多元非贵金属的协同作用提升催化性能,选择的多种金属元素均适配碱性电解环境,从材料根源上保障了电极的热力学稳定性。“包覆”的连接方式替代了传统粉体催化剂的涂覆方式,无需添加粘结剂和导电剂,既简化了结构设计,又能增强催化剂层与基体的结合力,避免催化剂脱落。

一种电解水制氧调控系统

NºPublicación:  CN121610835A 06/03/2026
Solicitante: 
上海舜华新能源系统有限公司
CN_121610835_PA

Resumen de: CN121610835A

本发明涉及电解水制氧技术领域,公开了一种电解水制氧调控系统,该系统包括:氧气浓度检测模块、二氧化碳浓度检测模块、电解水制氧模块、在线电化学阻抗谱测量单元和控制模块。所述控制模块基于实时二氧化碳浓度计算二氧化碳浓度变化率;并基于该变化率是否满足预设的稳态判据,来调度在线电化学阻抗谱测量单元执行电化学阻抗参数的测量;还基于该变化率和实时氧气浓度,计算总目标产氧速率,并据此调节向电解水制氧模块输送的电能。本发明通过前馈‑反馈双环控制,解决了调控响应滞后与精度不高的问题;并通过自适应EIS测量与模型更新,克服了电解槽性能衰减导致的能效低下。

一种电解脱硫废水析氯制氢系统及工艺

NºPublicación:  CN121610809A 06/03/2026
Solicitante: 
山东大学
CN_121610809_PA

Resumen de: CN121610809A

本发明公开了一种电解脱硫废水析氯制氢系统及工艺,属于电催化处理废水技术领域。本发明的电解脱硫废水析氯制氢系统包括脱硫废水供给单元、阴极液供给单元、电解单元、资源回收单元、再生水回用单元以及控制单元;电解单元包括阳极室、阴极室以及将阳极室和阴极室隔开的复合膜组件,脱硫废水供给单元与阳极室连通,阴极液供给单元与阴极室连通;电解单元还包括膜污染控制组件,膜污染控制组件包括邻近复合膜组件设置的机械刮刷件,以及驱动机械刮刷件沿复合膜组件表面移动的升降驱动机构。本发明有效解决了高硬度脱硫废水电解过程中膜结垢严重与系统抗负荷波动能力差的技术难题,实现了废水的稳定高效处理与资源化利用。

一种使用镍基催化剂电解水制氢耦合氕氘分离的方法

NºPublicación:  CN121610805A 06/03/2026
Solicitante: 
深圳氢致能源有限公司
CN_121610805_PA

Resumen de: CN121610805A

本发明属于电解水技术领域,具体涉及一种使用镍基催化剂电解水制氢耦合氕氘分离的方法。所述方法包括:使用镍基催化剂材料用作析氢反应电极,所述镍基催化剂包含镍元素。本发明发现,采用含镍元素的镍基催化剂作为析氢反应电极用于电解水/海水制氢耦合氕氘分离副产重水具有优异的氕氘分离性能,分离比普遍可达3以上。调控后的镍基催化剂对氕氘吸附选择性强,更容易吸附氕生成氢气,从而将氘富集在电解液中,在产氢同时副产重水,分离比可达8.3。

一种钴铁双金属氧化物催化剂及其制备方法与应用

NºPublicación:  CN121610828A 06/03/2026
Solicitante: 
常州大学
CN_121610828_PA

Resumen de: CN121610828A

本发明公开了一种钴铁双金属氧化物催化剂及其制备方法与应用,属于电催化材料技术领域。本发明将含有钴源、铁源的金属盐溶于水中,得到钴铁双金属盐溶液;将其与碳悬浮液混合均匀,蒸发溶剂得到负载于碳源上的FeCo金属盐前驱体;氮气保护下,对前驱体施加恒电流,通入体积分数1~5% H2O/N2混合气,热处理得到通过水热‑静电场协同制备的CoFe2O4/C纳米复合材料,即钴铁双金属氧化物催化剂。本发明制备出具有低结晶度、小颗粒尺寸、高电化学活性面积、丰富表面氧物种、高比例高价态活性位点以及快速电荷传输能力的CoFe2O4/C纳米复合材料,从而显著提高了析氧反应的催化活性和稳定性。

电解槽集群系统、控制方法、控制器及存储介质

NºPublicación:  CN121610816A 06/03/2026
Solicitante: 
国家能源投资集团有限责任公司北京低碳清洁能源研究院
CN_121610816_PA

Resumen de: CN121610816A

本公开涉及一种电解槽集群系统、控制方法、控制器及存储介质。所述系统包括:多个电解单元、第一气液分离单元、第二气液分离单元和碱液循环设备;多个所述电解单元通过主气管道连接所述第一气液分离单元,多个所述电解单元用于电解水制氢,所述第一气液分离单元用于所述系统的气体和碱液分离;多个所述电解单元通过辅气管道连接所述第二气液分离单元,所述第二气液分离单元用于目标电解单元的气体和碱液分离;所述碱液循环设备通过碱液管道连接所述多个电解单元、所述第一气液分离单元和所述第二气液分离单元,用于所述系统的碱液循环。本公开实施例能够实现故障电解槽的快速无影响脱离系统以及新电解槽的快速无缝接入系统。

一种持续高效氢氧气吸入治疗仪

NºPublicación:  CN121606791A 06/03/2026
Solicitante: 
壹号氢(深圳)科技有限公司
CN_121606791_PA

Resumen de: CN121606791A

本发明公开了一种持续高效氢氧气吸入治疗仪,包括壳体:壳体的内腔设置有氢氧制造机构,壳体的顶部设置有氢氧气排出端遮挡的防护机构;本发明通过在壳体顶部设置由连接组件、封堵组件及弹性组件构成的防护机构,闲置时保护套可紧密封堵接入孔,有效避免灰尘、异物侵入氢氧气排出端;防护机构采用医用级液态硅胶制成的保护套,搭配第二弹簧驱动的弹性支撑结构,避免意外触碰造成的损坏,还能防止排出端污染影响治疗气体纯度;使用时仅需拉伸并旋转即可带动封堵组件移位,弹性组件的自适应调节不阻碍气体输出,既保证防护效果又不影响使用便捷性,有效延长设备核心排气部件的使用寿命,使用安全性与耐用性大幅提升。

用于产生合成气体的电解系统

NºPublicación:  CN121620610A 06/03/2026
Solicitante: 
AVL\u674E\u65AF\u7279\u6709\u9650\u8D23\u4EFB\u516C\u53F8
CN_121620610_PA

Resumen de: WO2025039019A1

The present invention relates to an electrolysis system (10), comprising: - an electrolysis cell stack (100) with a cathode portion (110) which has a cathode supply portion (112) and a cathode discharge portion (114), and with an anode portion (120) which has an anode supply portion (122) and an anode discharge portion (124), - an anode gas port (202) fluidically coupled to the anode supply portion (112) by means of an anode supply connection (200) for supplying anode gas to the anode portion (120), - an anode discharge port (316) fluidically coupled to the anode discharge portion (124) by means of an anode discharge connection (300) for discharging anode exhaust gases produced by the electrolysis cell stack (100), - a cathode supply port (502) fluidically coupled to the cathode supply portion (112) by means of a cathode supply connection (500n) for supplying cathode gas to the cathode portion (110), and - a cathode discharge port (612) fluidically coupled to the cathode discharge portion (114) by means of a cathode discharge connection (600) for discharging synthesis gas produced by the electrolysis cell stack (100).

ELECTROLYZER WITH MINIMISED SHUNT-CURRENTS AND USE THEREOF

NºPublicación:  AU2024337380A1 05/03/2026
Solicitante: 
STIESDAL HYDROGEN AS
STIESDAL HYDROGEN A/S
AU_2024337380_PA

Resumen de: AU2024337380A1

An electrolyzer stack in which gas passages (16C, 16D) and thin and long shunt-current reducing liquid passages (16A, 16B) are provided inside a gasket that is a combination of a first and a second gasket part (12A, 12B) for ease of assembly.

METHOD FOR CATALYTICALLY PRODUCING METHANOL FROM BIOMASS

NºPublicación:  WO2026046719A1 05/03/2026
Solicitante: 
OXFA GMBH [DE]
OXFA GMBH
WO_2026046719_PA

Resumen de: WO2026046719A1

The invention relates to a method for catalytically producing methanol from biomass by means of electric current, wherein in a first stage, O2 and H2 are produced from water by electrolysis, wherein in a second stage, the biomass is converted into formic acid by means of an aqueous solution of a first catalyst in a first reaction vessel (R1), wherein the first catalyst reduced in the catalytic reaction is converted back into its initial state by oxidation, wherein for the oxidation thereof the oxygen produced in the first stage is introduced into the solution in the first reaction vessel (R1), wherein the solution with the formic acid resulting therein is transferred to a second reaction vessel (R2), wherein methanol is added to the solution during transfer into the second reaction vessel or in the second reaction vessel (R2), wherein the second reaction vessel (R2) is designed as a rectification column which optionally contains an acidic second catalyst which catalyses esterification of the methanol with the formic acid, wherein the second catalyst is present in solid form as a bed or in liquid form as an acid, wherein a reactive distillation is carried out in the second reaction vessel (R2) and the resulting methyl formate is transferred into a tank (T), wherein in a third stage, the methyl formate is evaporated from the tank (T) and is transferred to a third reaction vessel (R3) and there is hydrogenated with the H2 from the first stage by means of a third catalyst which c

BISMUTH VANADATE PHOTOELECTRODE

NºPublicación:  US20260062823A1 05/03/2026
Solicitante: 
KING FAHD UNIV OF PETROLEUM AND MINERALS [SA]
KING FAHD UNIVERSITY OF PETROLEUM AND MINERALS
US_20260062823_A1

Resumen de: US20260062823A1

A method of preparing bismuth vanadate particles is described. The bismuth vanadate particles prepared via ultrasonication and hydrothermal treatment exhibit controlled morphology (e.g., octahedral shape) and crystallinity (e.g., tetragonal crystal symmetry). A photoelectrode containing bismuth vanadate particles and a method of using the photoelectrode in a photoelectrochemical cell for water splitting is also provided.

RAW MATERIAL FLUID TREATMENT PLANT AND RAW MATERIAL FLUID TREATMENT METHOD

NºPublicación:  US20260063069A1 05/03/2026
Solicitante: 
MITSUBISHI HEAVY IND LTD [JP]
MITSUBISHI HEAVY INDUSTRIES, LTD
US_20260063069_PA

Resumen de: US20260063069A1

A raw material fluid treatment plant is provided with a raw material reaction apparatus for reacting a raw material fluid to form a reaction gas. The raw material reaction apparatus includes preheaters and a reactor. The preheaters are heat exchangers that perform heat exchange between a second heat transfer medium and the raw material fluid to heat the raw material fluid. The reactor is a heat exchanger that performs heat exchange between a first heat transfer medium differing from the second heat transfer medium and the raw material fluid having been heated by the preheaters to heat and react the raw material fluid.

SEPARATOR PLATE FOR AN ELECTROLYSER AND METHOD OF MANUFACTURING THE SEPARATOR PLATE

NºPublicación:  US20260062824A1 05/03/2026
Solicitante: 
REINZ DICHTUNGS GMBH [DE]
Reinz-Dichtungs-GmbH
US_20260062824_PA

Resumen de: US20260062824A1

The present disclosure relates to a separator plate for an electrolyser, comprising a metal layer which has a surface structuring in sections, and an elastomer coating designed as a sealing element and applied to the metal layer for sealing at least one region of the separator plate. The surface structuring comprises a plurality of channel-shaped depressions produced by laser surface treatment. The elastomer coating is arranged at least in some regions on the surface structuring. The present disclosure additionally relates to a method for manufacturing the separator plate.

ELECTROLYSER UNIT COMPRISING A PLURALITY OF INDIVIDUAL ELECTROLYSER STACKS AND METHOD FOR CONNECTING ELECTROLYSER STACKS TO FORM UNITS

NºPublicación:  US20260062820A1 05/03/2026
Solicitante: 
GREEN HYDROGEN SYSTEMS AS [DK]
GREEN HYDROGEN SYSTEMS A/S
US_20260062820_PA

Resumen de: US20260062820A1

In a method for connecting a pair of electrolyser stacks with electrolyte, electric current and gas drain piping, each pair of stacks of the electrolyser: through interconnection endplates are supplied with alkaline electrolyte at elevated pressure by common electrolyte supply pipes and further, through the interconnection endplate drain off oxygen gas containing electrolyte, and hydrogen gas containing electrolyte, to common gas separation vessels for oxygen and hydrogen respectively, pull first electrically interconnected current injection electrodes adjacent to interconnection endplates to zero electrical potential through a zero potential conductor, and supply second current injection electrodes placed adjacent to distal endplates with electric current at potentials equally higher and lower respectively than the zero potential at the first electrodes.

ELECTROLYTIC CELL, ANODE CATALYTIC MATERIAL, PREPARATION METHOD THEREFOR, AND USE THEREOF

NºPublicación:  WO2026045877A1 05/03/2026
Solicitante: 
XIAN LONGI HYDROGEN TECH CO LTD [CN]
\u897F\u5B89\u9686\u57FA\u6C22\u80FD\u79D1\u6280\u6709\u9650\u516C\u53F8
WO_2026045877_PA

Resumen de: WO2026045877A1

The present application provides an electrolytic cell, an anode catalytic material, a preparation method therefor, and a use thereof. The anode catalytic material in the present application comprises: a substrate, which is an alloy comprising nickel and iron elements; and a nickel-rich oxide layer, which covers the surface of the substrate, wherein the nickel-rich oxide layer comprises nickel oxide and/or nickel hydroxide, and the mass content of nickel element in metal components of the nickel-rich oxide layer is greater than 70%. The anode catalytic material uses a nickel-iron alloy as a substrate, and the addition of iron element can effectively reduce the oxygen evolution overpotential of the substrate material; the nickel-rich oxide layer covering the surface of the substrate can passivate the substrate, and inhibit the dissolution of metal ions, preventing collapse of the skeleton structure of the alloy substrate, thereby maintaining mechanical stability; when the nickel-rich oxide layer is used as an anode, the thickness of the nickel-rich oxide layer does not increase significantly, thus not affecting the catalytic performance thereof; the nickel oxide and/or nickel hydroxide contained in the nickel-rich oxide layer and nickel iron hydroxide which may also be contained therein are also used as active components, thereby further ensuring the catalytic activity of the material.

PLANT NETWORK INCLUDING AN ELECTROLYSIS PLANT AND A POWER SUPPLY SOURCE

NºPublicación:  US20260066650A1 05/03/2026
Solicitante: 
SIEMENS ENERGY GLOBAL GMBH & CO KG [DE]
Siemens Energy Global GmbH & Co. KG
US_20260066650_PA

Resumen de: US20260066650A1

A plant network has an electrolysis plant, a power supply source, and a central supply line connected to a DC voltage output of the power supply source for feeding a direct current into the central supply line. The electrolysis plant is connected to a central DC network for a high voltage via the central supply line. The power supply source has a wind turbine as a power generator and a rectifier with a DC voltage output for the high voltage. An energy storage system can feed a direct current into the central supply line. A DC supply network controls three different DC voltage levels independently, namely, a first DC voltage for charging and discharging an electrical storage battery of the energy storage system, a DC-Bus high voltage on the central supply line, and a DC operating voltage of the electrolysis plant.

ALUMINUM COMPOSITE MATERIAL FOR HYDROGEN PRODUCTION BY HYDROLYSIS, PREPARATION METHOD THEREFOR, AND USE THEREOF

NºPublicación:  WO2026045952A1 05/03/2026
Solicitante: 
SHANGHAI TIANYANG STEEL TUBE CO LTD [CN]
\u4E0A\u6D77\u5929\u9633\u94A2\u7BA1\u6709\u9650\u516C\u53F8
WO_2026045952_A1

Resumen de: WO2026045952A1

An aluminum composite material for hydrogen production by hydrolysis, comprising an aluminum-based core and a composite layer formed on the surface of the aluminum-based core. The aluminum-based core comprises, by mass fraction: 90-95% of aluminum and the balance being a magnesium-sodium alloy. The composite layer comprises a carbon-based skeleton attached to the surface of the aluminum-based core and a titanium-iron oxide formed on the carbon-based skeleton. According to the composite material, the aluminum-based core can be prevented from reacting with oxygen to generate an aluminum oxide thin film, thereby increasing the hydrogen yield and hydrogen production rate of the aluminum composite material during hydrogen production. The present invention also relates to a preparation method for and a use of the aluminum composite material for hydrogen production by hydrolysis.

METHOD FOR GENERATING POWER OR PRODUCING HYDROGEN AND ENERGY CONVERSION SYSTEM

NºPublicación:  US20260066320A1 05/03/2026
Solicitante: 
KYOTO UNIV [JP]
KYOTO UNIVERSITY
US_20260066320_PA

Resumen de: US20260066320A1

A method for generating power or producing hydrogen from a carbon source, the method including a chemical conversion step of making, in a chemical conversion unit, a mixture obtained by mixing a solution containing an intermediate medium with a carbon source to react at a temperature at which chemical exergy of the carbon source exceeds chemical exergy in a reduced state of the intermediate medium to reduce the intermediate medium while oxidizing the carbon source, an electrochemical conversion step of bringing the intermediate medium reduced at the chemical conversion step into contact with an anode of a battery structure in an electrochemical conversion unit including the battery structure, and bringing oxygen or air into contact with a cathode of the battery structure to generate power, or bringing water into contact to produce hydrogen, and a reuse step of returning a solution containing the intermediate medium after the electrochemical conversion step to the mixture, and an energy conversion system.

WATER ELECTROLYSIS MODULE HAVING IMPROVED STACKING STABILITY

NºPublicación:  US20260062819A1 05/03/2026
Solicitante: 
ACROLABS INC [KR]
ACROLABS INC
US_20260062819_PA

Resumen de: US20260062819A1

There is disclosed a water electrolysis stack in which a current collector, a cathode cell frame, a membrane electrode assembly, and an anode cell frame are sequentially stacked and fastened by a fastening member, wherein the water electrolysis stack has one or more through holes through which the current collector, the cathode cell frame, and the anode cell frame pass, the anode cell frame has a counter bore continued from the through hole and has a greater size than the through hole, and the fastening member includes a head seated on the counter bore, a shaft extending from the head and passing through the through hole, and a hook provided along an outer circumferential surface of one end portion of the shaft and protruding outward from the through hole to provide a compression force in a stacking direction.

DEVICE AND METHOD FOR GREEN AMMONIA SYNTHESIS

NºPublicación:  WO2026046825A1 05/03/2026
Solicitante: 
THYSSENKRUPP UHDE GMBH [DE]
THYSSENKRUPP AG [DE]
THYSSENKRUPP UHDE GMBH,
THYSSENKRUPP AG
WO_2026046825_PA

Resumen de: WO2026046825A1

The invention relates to a method for ammonia synthesis, comprising: providing hydrogen and nitrogen; supplying the hydrogen and the nitrogen to an ammonia synthesis circuit (20) comprising an ammonia converter (3) in which ammonia is catalytically synthesized, wherein a reactant gas mixture is supplied to the ammonia converter (4) and a product gas mixture is discharged from the ammonia converter (6); a circulator (1) which supplies a reactant gas mixture containing the hydrogen and the nitrogen to the ammonia converter (3); and a separator (11) in which ammonia is separated from a product gas mixture of the ammonia converter (4); wherein the ammonia synthesis circuit (20) is operated in a full-load operation in which a nominal flow rate of the hydrogen is provided to the ammonia synthesis circuit (20), and wherein the ammonia synthesis circuit (20) is either transferred from the full-load operation to a partial-load operation or from a partial-load operation to the full-load operation, wherein a flow rate of hydrogen is provided to the ammonia synthesis circuit (20) in the partial-load operation which is lower than the nominal flow rate, wherein, in the partial-load operation, a bypass gas flow branches off from the reactant gas mixture between the circulator (1) and the ammonia converter (4) and is supplied to the product gas mixture between the ammonia converter (4) and the separator (11).

Elektrolysesystem

NºPublicación:  DE102024208419A1 05/03/2026
Solicitante: 
BOSCH GMBH ROBERT [DE]
Robert Bosch Gesellschaft mit beschr\u00E4nkter Haftung
DE_102024208419_PA

Resumen de: DE102024208419A1

Elektrolysesystem zur elektrolytischen Spaltung von Wasser in Wasserstoff und Sauerstoff, mit einer elektrolytischen Zelle (1), die einen Anodenraum (2) und einen Kathodenraum (3) aufweist, die voneinander durch eine semipermeable Barriere getrennt sind, und mit einem Anoden-Wasserkreislauf (4), der über einen Anodenzulauf (5) den Anodenraum (2) mit Wasser versorgt und der über einen Anodenablauf (6) Wasser aus dem Anodenraum (2) aufnimmt, wobei im Anoden-Wasserkreislauf (4) ein Gas-Wasser-Separator (8) und eine Pumpvorrichtung (9) angeordnet sind. Das Wasser aus dem Kathodenraum (3) wird in einem Kathoden-Wasserpfad (14) aufgenommen und in den Anoden-Wasserkreislauf (4) einspeist, wobei im Kathoden-Wasserpfad (14) ein zweiter Gas-Wasser-Separator (17) angeordnet ist und im Anoden-Wasserkreislauf (4) ein Ionentauscher (10) zum Entfernen von Metall-Ionen. Im Kathoden-Wasserpfad (14) ist ein Radikalfänger (20) angeordnet.

LUNAR REGOLITH REDUCTION REACTOR SYSTEM AND METHOD OF PROCESSING LUNAR REGOLITH

NºPublicación:  US20260063035A1 05/03/2026
Solicitante: 
PLAZA NOAH [US]
Plaza Noah
US_20260063035_PA

Resumen de: US20260063035A1

A lunar regolith reduction reactor system includes a housing, a crucible, and a pair of electrodes. The housing includes a base structure and a cover structure detachably connected to the base structure, a gas input port to permit input of hydrogen gas into the housing, and a gas output port to permit outgassing of water vapor and gases. The crucible is designed to hold an amount of lunar regolith in the housing. The electrodes are disposed apart from one another and adjacent the crucible, wherein the electrodes are connectable to a power source to generate an electric arc to heat lunar regolith in the crucible and initiate a reduction reaction to separate oxygen gas and reduce separated material into a molten state.

WATER ELECTROLYSIS CELL AND WATER ELECTROLYSIS SYSTEM

NºPublicación:  WO2026048255A1 05/03/2026
Solicitante: 
MITSUBISHI HEAVY IND LTD [JP]
\u4E09\u83F1\u91CD\u5DE5\u696D\u682A\u5F0F\u4F1A\u793E
WO_2026048255_PA

Resumen de: WO2026048255A1

A water electrolysis cell and a water electrolysis system comprising: an ion exchange membrane; a cathode-side catalyst layer disposed on one side of the ion exchange membrane; an anode-side catalyst layer disposed on the other side of the ion exchange membrane; and a metal impurity removal layer disposed between the ion exchange membrane and the cathode-side catalyst layer and/or between the ion exchange membrane and the anode-side catalyst layer.

STRUCTURE AND REDUCTION DEVICE

NºPublicación:  WO2026048152A1 05/03/2026
Solicitante: 
TOSHIBA KK [JP]
RIKEN [JP]
\u682A\u5F0F\u4F1A\u793E\u3000\u6771\u829D,
\u56FD\u7ACB\u7814\u7A76\u958B\u767A\u6CD5\u4EBA\u7406\u5316\u5B66\u7814\u7A76\u6240
WO_2026048152_PA

Resumen de: WO2026048152A1

Provided are a structure and a reduction device capable of more efficiently generating hydride ions. A structure according to an embodiment of the present invention comprises a first electrode, a second electrode, and an electrolyte. The first electrode and the second electrode are porous and allow a fluid to pass therethrough. The electrolyte is a solid disposed between the first electrode and the second electrode. The electrolyte is electrically connected to the first electrode and the second electrode. Hydride ions can move through the electrolyte.

MEMBRANE-BASED AUTOTHERMAL AMMONIA REACTOR

NºPublicación:  US20260061384A1 05/03/2026
Solicitante: 
SAUDI ARABIAN OIL CO [SA]
Saudi Arabian Oil Company
US_20260061384_PA

Resumen de: US20260061384A1

An autothermal ammonia reactor includes a chamber, a hydrogen-separation membrane within the chamber, and an ammonia decomposition catalyst. The chamber receives ammonia and air. The chamber including a combustion zone, a catalytic zone, and a hydrogen zone. The catalytic zone is in thermal communication with the combustion zone. The chamber directs the air and a portion of the ammonia from the fluid inlet to the combustion zone to allow the air and ammonia to exothermically react to generate thermal energy. The chamber directs another portion of the ammonia into the catalytic zone to decompose into hydrogen and nitrogen as the ammonia is exposed to the thermal energy from the combustion zone and contacts the catalyst. The chamber directs the hydrogen from the catalytic zone, through a surface of the hydrogen-separation membrane, to the hydrogen zone to allow the hydrogen to exit the chamber through the fluid outlet.

WATER ELECTROLYSIS DEVICE, CONTROL METHOD, AND PROGRAM

NºPublicación:  WO2026048251A1 05/03/2026
Solicitante: 
MITSUBISHI HEAVY IND LTD [JP]
\u4E09\u83F1\u91CD\u5DE5\u696D\u682A\u5F0F\u4F1A\u793E
WO_2026048251_PA

Resumen de: WO2026048251A1

This water electrolysis device comprises: a water electrolysis stack that has a water electrolysis cell having a solid polymer electrolyte membrane disposed between a pair of separators, and that electrolyzes an electrolytic solution by using the water electrolysis cell; a power supply unit that is electrically connected to the water electrolysis stack; an electrolytic solution path that circulates and supplies the electrolytic solution to the water electrolysis cell; a first temperature sensor that is capable of measuring an inlet temperature of the electrolytic solution flowing through an inlet of the water electrolysis stack; a second temperature sensor that is capable of measuring flow-path outlet temperatures of the electrolytic solution flowing through outlets of a plurality of flow paths formed in electrolysis units of the separators; and a control unit that performs, on the basis of the inlet temperature from the first temperature sensor and the flow-path outlet temperatures from the second temperature sensor, control on the electrolysis units to regulate at least one of the flow rate, temperature, and electric current of the electrolytic solution so as to lower a temperature that has increased in a portion of the electrolysis units of the separators.

ELECTROLYSIS SYSTEM AND CONTROLLING METHOD OF THEREOF

NºPublicación:  KR20260029968A 05/03/2026
Solicitante: 
주테크윈
KR_20260029968_PA

Resumen de: KR20260029968A

본 발명은 수전해 반응을 통해 수소와 산소를 생산하는 수전해 스택; 상기 수전해 스택의 작동에 필요한 에너지를 공급하는 전력 공급부; 상기 수전해 스택에서 생산된 수소와 산소를 이용하여 수소 가스 및 산소가스를 물과 분리하는 기액 분리기; 상기 수소 가스 및 상기 산소 가스를 배출시키는 압력 제어 밸브; 상기 기액 분리기의 압력을 측정하고 차압 데이터를 획득하는 차압 센서; 상기 수소 가스 및 상기 산소 가스를 배출시켜, 상기 기액 분리기의 압력을 유지시키는 역 압력 조절기; 및 상기 차압 데이터를 기초로 필요한 수소 가스 및 산소 가스의 양을 자동으로 계산하고, 계산 데이터를 기초로 상기 압력 제어 밸브 및 상기 역 압력 조절기 중 적어도 하나를 제어하는 제어부를 포함하는 수전해 시스템을 제공한다.

COMBINED SOLID OXIDE ELECTROLYZER CELL AND POLYMER ELECTROLYTE ELECTROLYZER CELL HYDROGEN GENERATION SYSTEM AND METHOD OF OPERATING THEREOF

NºPublicación:  US20260062816A1 05/03/2026
Solicitante: 
BLOOM ENERGY CORP [US]
Bloom Energy Corporation
US_20260062816_PA

Resumen de: US20260062816A1

A method of operating an electrolyzer system includes electrolyzing water into oxygen and inlet hydrogen using a polymer electrolyte cell (PEC) module including PECs, providing the inlet hydrogen to solid oxide electrolyzer cell (SOEC) modules that each include at least one SOEC stack, providing steam to the SOEC modules, and electrolyzing the steam to generate oxygen and a main product stream containing hydrogen.

REGENERATIVE FUEL CELL UTILIZING LIQUID HYDROGEN CARRIER

NºPublicación:  WO2026047671A1 05/03/2026
Solicitante: 
QUINIX POWER LTD [IL]
QUINIX POWER LTD
WO_2026047671_PA

Resumen de: WO2026047671A1

The invention provides a method of storing and producing energy with the aid of a liquid hydrogen carrier (LHC) as a fuel material in a unified regenerative fuel cell having bifunctional electrocatalyst on its oxygen electrode. A fuel cell system comprising the unified regenerative fuel cell and a fuel supply and regeneration installation for the LHC is also provided.

APPARATUSES, SYSTEMS, AND METHODS FOR GENERATING HYDROGEN

NºPublicación:  WO2026050250A1 05/03/2026
Solicitante: 
QWAVE SOLUTIONS INC [US]
QWAVE SOLUTIONS, INC
WO_2026050250_PA

Resumen de: WO2026050250A1

Methods of producing a product, such as methods that include irradiating a susceptor material with electromagnetic radiation, and contacting the susceptor material and a fluid to produce the product. The irradiating of the susceptor material may produce an electric current, a field, and/or generate heat, which can effect a chemical reaction of the fluid or a component thereof. Apparatuses and systems, which include a susceptor material disposed in a container.

SOLID OXIDE STEAM ELECTROLYSIS SYSTEM AND METHOD

NºPublicación:  WO2026047273A1 05/03/2026
Solicitante: 
ELCOGEN OY [FI]
ELCOGEN OY
WO_2026047273_PA

Resumen de: WO2026047273A1

An object of the invention is a solid oxide steam electrolysis system comprising a steam feed (1), a gas recycle device (10) that supplies hydrogen from feed-in line (51) to the steam feed (1), and flow rate of the hydrogen from the gas recycle device (10) is being configured to control the partial pressure of hydrogen in the inlet of the cathode compartment from fuel gas supply structure (22) of the solid oxide electrolysis stack structure (30). A first heat management system (20) is being configured to heat the steam-hydrogen gas mixture in line (21) to 400 - 900 °C and is being configured to supply the gas from fuel gas supply structure (22) to the cathode compartment of the solid oxide electrolysis stack structure (30) to reduce steam into hydrogen and oxygen ions by a first controlled current from a power source (70). In the system the hydrogen-steam mixture in product gas line (23) being fed to the first heat management system (20) transferring energy to the inlet gas mixture from line (21), and the hydrogen-steam mixture from the first heat management system (20) in fluid line (24) being fed through a second heat management system (40) where the gas mixture is partly condensing and producing two-phase hydrogen-water-steam mixture to line (41). The steam flow rate in fuel gas supply structure (22) to the cathode compartment of the solid oxide electrolysis stack structure (30) is being controlled based on the first controlled current of a power supply (70). The steam fl

TITANIUM POROUS BODY, TITANIUM LAMINATE, WATER ELECTROLYSIS DEVICE, WATER ELECTROLYSIS METHOD, AND HYDROGEN PRODUCTION METHOD

NºPublicación:  WO2026048903A1 05/03/2026
Solicitante: 
TOHO TITANIUM CO LTD [JP]
\u6771\u90A6\u30C1\u30BF\u30CB\u30A6\u30E0\u682A\u5F0F\u4F1A\u793E
WO_2026048903_A1

Resumen de: WO2026048903A1

A titanium porous body according to the present invention comprises a powder sintered body and is formed in a sheet shape having a thickness of 200 μm or greater. In the titanium porous body, holes present in a cross-section extending along the thickness direction have an average aspect ratio of 3.2 or higher, the aspect ratio being calculated as a ratio of the thickness-direction length of a hole to the width-direction length of the hole, within a visual field measuring 200 μm × 200 μm in the cross-section.

Apparatus that decomposes ammonia to produce hydrogen and the facility including the same

NºPublicación:  KR20260029661A 05/03/2026
Solicitante: 
현대건설주
KR_20260029661_PA

Resumen de: KR20260029661A

본 발명은 유입된 암모니아 기체가 유동하며, 상기 유입된 암모니아 기체를 수소 기체와 질소 기체로 분해하는 촉매 물질을 포함하는 반응부, 상기 반응부를 가열하여, 상기 반응부에서 암모니아 분해를 가능하게 하는 히터 및 상기 히터의 질화 현상을 방지하기 위하여, 상기 히터의 일부 또는 전체를 덮도록 배치되는 질화 방지용 금속층을 포함하는 암모니아 분해 장치를 제공한다. 따라서 히터의 일부 또는 전체를 덮도록 질화 방지용 금속층이 형성되어 있어서, 암모니아 분해 반응이 고온에서 장시간 동안 진행되더라도 질화 현상이 감소되고, 따라서 질화 현상에 의해 경화가 되어 내구도가 저하되는 문제를 미연에 방지할 수 있는 장점이 있다.

Ru CuMnBP Ru-doped CuMnBP micro cluster electrocatalyst for electrochemical water splitting application and preparation method therefor

NºPublicación:  KR20260029812A 05/03/2026
Solicitante: 
광운대학교산학협력단
KR_20260029812_PA

Resumen de: KR20260029812A

본 발명의 일 측면에 따르면, (a) 니켈 폼 기판 준비단계; (b) 상기 니켈 폼 기판 및 Cu, Mn, B, P 전구체를 포함하는 전구체 수용액을 밀폐된 반응용기 내에 넣어서 수열반응법(hydrothermal approach)에 의해 상기 Ni 폼 기판에 CuMnBP 구조체를 제조하는 단계; (c) 상기 CuMnBP 구조체에 대해 후- 어닐링 공정을 수행하는 단계; 및 (d) 상기 후 어닐링 공정을 거친 CuMnBP 구조체를 침지법에 의해Ru 전구체 수용액에 침지시켜서 Ru도핑 CuMnBP 마이크로 클러스터 전기 촉매를 제조하는 것을 특징으로 하는 전기 촉매 구조체 제조방법이 제공된다.

ELECTROLYSIS SYSTEM AND CONTROLLING METHOD OF THEREOF

NºPublicación:  KR20260029969A 05/03/2026
Solicitante: 
주테크윈
KR_20260029969_PA

Resumen de: KR20260029969A

본 발명은 수전해 반응을 통해 수소와 산소를 생산하는 수전해 스택; 상기 수전해 스택의 작동에 필요한 에너지를 공급하는 전력 공급부; 상기 수전해 스택에서 생산된 수소와 산소를 이용하여 수소 가스 및 산소 가스를 물과 분리하는 기액 분리기; 상기 기액 분리기의 압력을 측정하고 차압 데이터를 획득하는 차압 센서; 상기 수소 가스 및 상기 산소 가스를 배출시켜, 상기 기액 분리기의 압력을 유지시키는 역 압력 조절기; 및 상기 차압 데이터를 기초로 필요한 수소 가스 및 산소 가스의 양을 자동으로 계산하고, 계산 데이터를 기초로 상기 역 압력 조절기를 제어하는 제어부를 포함하는 수전해 시스템을 제공한다.

SYSTEM FOR COMPRESSING, STORING AND PROVIDING GAS AND CORRESPONDING METHOD

NºPublicación:  US20260063249A1 05/03/2026
Solicitante: 
LINDE GMBH [DE]
Linde GmbH
US_20260063249_PA

Resumen de: US20260063249A1

A system for compressing, storing and providing gas, in particular hydrogen, having a compressing device, a storage device, an expansion machine and a refrigeration machine, in particular an absorption-type refrigeration machine, wherein the system is configured to compress received gas by means of the compressing device, in particular in multiple stages, and to store the compressed gas in the storage device, wherein the system is configured to refrigerate the compressing device using the refrigeration machine and the expansion machine.

改善された電気化学膜

NºPublicación:  JP2026035892A 04/03/2026
Solicitante: 
ダブリュ.エル.ゴアアンドアソシエイツ,インコーポレイティド
JP_2026035892_PA

Resumen de: AU2024220092A1

This disclosure relates to polymer electrolyte membranes, and in particular, to a composite membrane having at least two reinforcing layers comprising a microporous polymer structure and a surprisingly high resistance to piercing. This disclosure also relates to composite 5 membrane-assemblies and electrochemical devices comprising the composite membranes of the disclosure, and to methods of manufacture of the composite membranes. 21188108_1 (GHMatters) P120981.AU.1

물 및 철로부터 수소 및 자철석의 제조방법

NºPublicación:  KR20260029461A 04/03/2026
Solicitante: 
카에스이페에르우게
CN_121399056_PA

Resumen de: CN121399056A

The invention relates to a method for producing hydrogen and magnetite from water and iron in the presence of a ferrous (II) salt catalyst. The invention also relates to the use of the obtained iron as indirect hydrogen storage.

電解酸素の精製

NºPublicación:  JP2026507687A 04/03/2026
Solicitante: 
アルケマフランス
JP_2026507687_A

Resumen de: CN120813541A

The invention relates to a method for purifying an oxygen stream contaminated by water, hydrogen and possibly nitrogen, said method comprising contacting the oxygen stream to be purified with a zeolite-based adsorbent material comprising at least one metal in the form of a zero-valent metal, or in the oxidized or reduced form, and recovering the purified oxygen stream. The invention also relates to the use of a zeolite-based adsorbent material comprising at least one transition metal for purifying oxygen, and to the use of the oxygen thus purified in industrial processes.

A METHOD FOR STORING HYDROGEN IN A REACTOR OR A SYNTHESIS LOOP

NºPublicación:  EP4701983A1 04/03/2026
Solicitante: 
TOPSOE AS [DK]
Topsoe A/S
WO_2024223472_A1

Resumen de: WO2024223472A1

A method for storing hydrogen in a reactor or a synthesis loop comprising the steps of (a) providing a gaseous stream of a reaction compound; (b) providing an excess of a hydrogen stream as required for stoichiometric molar ratio of reactants to hydrogen in the synthesis loop or reactor from an electrolysis unit; (c) storing the excess of hydrogen provided in step (b) by introducing at least an amount of the hydrogen stream into the gaseous stream of a reaction compound and to provide a mixed stream of hydrogen and gaseous reaction compound with at least 25 mol % excess hydrogen than what is required for a reaction of the reaction compound with hydrogen in the hydrogen stream; (d) introducing the mixed stream into the reactor or the synthesis loop; (e) withdrawing a mixed stream of gaseous reaction product and unreacted gaseous hydrogen and reaction compound from the reactor or the synthesis loop; (f) separating the reaction product from the unreacted gaseous hydrogen and reaction compound (g) recycling all or a part of unreacted amounts of hydrogen and reaction compound to the reactor or synthesis loop.

SOC STACK COMPRISING CONNECTION PLATE

NºPublicación:  EP4702174A1 04/03/2026
Solicitante: 
TOPSOE AS [DK]
Topsoe A/S
KR_20260003730_PA

Resumen de: CN121039328A

A solid-state oxide cell stack has at least one connection plate between the solid-state oxide cell stack and adjacent end plates, between two adjacent end plates, and/or between adjacent five solid-state oxide cell sub-stacks.

Method for Producing a Methane-Containing Fluid and Apparatus for Producing a Methane-Containing Fluid

NºPublicación:  KR20260029201A 04/03/2026
Solicitante: 
닛끼홀딩스가부시끼가이샤
JP_2026038393_PA

Resumen de: KR20260029201A

(과제) 암모니아 메타네이션을 통해 메탄 함유 유체를 효율적으로 제조하는 기술을 제공한다. (해결수단) 암모니아와 이산화탄소를 포함하는 원료 유체로부터 메탄 함유 유체를 생성함에 있어서, 암모니아 분해 활성 및 메타네이션 활성을 갖는 제1 촉매가 충전된 제1 반응기(31)에 상기 원료 유체를 공급하여 암모니아 분해 및 메타네이션을 진행시켜 중간 생성 유체를 얻는다. 이어서, 제1 반응기(31)에서 유출된 상기 중간 생성 유체를 냉각시킨 후, 메타네이션 활성을 갖는 제2 촉매가 충전된 제2 반응기(32)에 공급하여 메타네이션을 진행시켜 메탄 함유 유체를 얻는다.

ELECTROCHEMICAL DEVICE

NºPublicación:  EP4702605A1 04/03/2026
Solicitante: 
SOLYDERA SA [CH]
SolydEra SA
KR_20260003661_PA

Resumen de: MX2025012716A

An electrochemical device including: - at least one electrochemical cell, - two fluid lines, - a pre-heating unit for preheating at least one of the fluids before feeding the at least one fluid to the system, a load device for electrically oading the at least one electrochemical cell, - temperature sensors, - pressure sensors for detecting a pressure and/or a differential pressure, the device comprises a control management system. The control management system : - is configured to keep a temperature gradient between the inlet side and the exhaust side of at least one fluid line below a predefined system critical temperature gradient and/or to control a minimum temperature and/or a maximum temperature cross the electrochemical device compared with a pre-defined temperature reference; and/or - is configured to control the di f ferential pressure between the two fluid lines; and/or - is configured to control the pressure drop of at least one fluid line; and/or - is configured to control at least one maximum pressure and/or at least one minimum pressure of the fluid in the electrochemical device compared to a pre-defined pressure reference.

COATING OF CATION EXCHANGE MEMBRANES

NºPublicación:  EP4702604A1 04/03/2026
Solicitante: 
EVONIK OPERATIONS GMBH [DE]
Evonik Operations GmbH
KR_20260003684_PA

Resumen de: AU2024262986A1

The invention relates to the coating of cation exchange membranes with catalytically active substances. The catalytically actively coated cation exchange membranes are used in electrochemical cells, especially in fuel cells (proton exchange membrane fuel cells - PEMFC) or in electrolysers for water electrolysis (polymer electrolyte membrane water electrolysis - PEMWE). In order to counteract the disadvantages of conventional decal processes, an alterative process for coating cation exchange membranes was sought which enables the transfer of electrocatalysts without the need for high temperatures, high pressures and PFAS-based substrates. It was surprisingly found that catalyst layers which are treated, shortly before the transfer step, with a polymer-swelling solvent conducting the cations can be transferred far more easily.

ELECTRODE FOR GASEOUS EVOLUTION IN ELECTROLYTIC PROCESS

NºPublicación:  EP4702178A1 04/03/2026
Solicitante: 
INDUSTRIE DE NORA SPA [IT]
Industrie De Nora S.P.A
KR_20260003014_A

Resumen de: AU2024263112A1

The present invention relates to an electrode and in particular to an electrode suitable for gas evolution comprising a metal substrate and a catalytic coating. Such electrode can be used as an anode for the development of oxygen in electrolytic processes such as, for example, in the alkaline electrolysis of water.

Energy storage system

NºPublicación:  GB2643827A 04/03/2026
Solicitante: 
LINA ENERGY LTD [GB]
Lina Energy Ltd
GB_2643827_PA

Resumen de: GB2643827A

An energy storage system (60) comprises a high temperature electrolyser (70), and a battery pack (65) with cells (10) that comprise a ceramic electrolyte, means (75) to supply steam at above 400°C to the high temperature electrolyser (70), and means to carry a gas stream (77) containing hydrogen away from the high temperature electrolyser (70). The system (60) includes means (78, 82) to maintain the battery pack at an operating temperature above 170°C by use of heat from the high temperature electrolyser (70). The system (60) may be used in conjunction with a renewable energy source (62) of variable power output.

ELECTROCHEMICAL STACK AND MOUNTING ASSEMBLY FOR A STACK OF THIS TYPE

NºPublicación:  EP4702606A1 04/03/2026
Solicitante: 
BOSCH GMBH ROBERT [DE]
Robert Bosch GmbH
KR_20260002996_PA

Resumen de: WO2024223362A1

The invention provides an electrochemical stack (1) comprising a plurality of electrochemical cells (2) oriented horizontally and arranged between a top plate (4) and a bottom plate (3) of the stack (1), wherein the top plate (4) and the bottom plate (3) are braced relative to one another by a bracing means (5). At least one connection for supplying gaseous and/or liquid media to or removing them from the electrochemical cells (2) is provided on the top plate (4). The top plate (4) has suspension means (17) configured to fasten the electrochemical stack (1) to a frame (15), wherein the bottom plate (3) is free-floating. The mounting assembly for mounting the electrochemical stack comprises a frame (15), on which the electrochemical stack (1) rests with its suspension means (17) such that the bottom plate (3) is free-floating and the electrochemical cells (2) are oriented horizontally.

CELL-LAYER, FRAME AND BIPOLAR-PLATE FOR AN ELECTROLYSIS CELL STACK

NºPublicación:  EP4702173A1 04/03/2026
Solicitante: 
BOSCH GMBH ROBERT [DE]
Robert Bosch GmbH
CN_121013919_PA

Resumen de: CN121013919A

The invention relates to a cell layer (200) for an electrolysis cell stack (60) of an electrolysis device group (51), in particular a water electrolysis device group (51), comprising a frame (250), in particular a cathode frame (250), in the main central region of which a transport structure (210) of the electrolysis cell stack (60) is accommodated, said frame (250) comprising at least one circumferentially open through-passage opening (256), in which the transport structure (210) of the electrolysis cell stack (60) is accommodated, the access through hole is used for electrolyzing an effluent product medium (56) of the cell stack (60); a fluid flow path (257) is arranged between the inner edge of the frame (250) and the outer edge of the transport structure (210) beside the product medium passage through-holes (256), the fluid flow path (257) leading to at least one of the product medium passage through-holes (256).

用于水电解槽的膜-电极组件

NºPublicación:  CN121605217A 03/03/2026
Solicitante: 
庄信万丰氢能科技有限公司
CN_121605217_PA

Resumen de: AU2024324493A1

A membrane-electrode assembly for a water electrolyser is provided. The membrane- electrode assembly comprises a polymer electrolyte membrane with a first face and a second face; an anode catalyst layer on the first face of the membrane, the anode catalyst layer comprising an oxygen evolution reaction catalyst; and a porous web of polymer fibres in contact with the anode catalyst layer, the polymer fibres comprising a conductive metal additive.

电解槽功率实时调节方法、设备及制氢系统

NºPublicación:  CN121593130A 03/03/2026
Solicitante: 
许继电气股份有限公司许昌许继软件技术有限公司
CN_121593130_PA

Resumen de: CN121593130A

本发明属于水电解制氢技术领域,具体涉及一种电解槽功率实时调节方法、设备及制氢系统。本发明通过在电解槽处于可进行功率调节的状态下,计算为电解槽分配的初始目标功率与电解槽的当前功率的差值的绝对值;若所述差值的绝对值大于电解槽的最大调节步长,则当所述初始目标功率大于当前功率时,计算当前功率与所述最大调节步长之和;当所述初始目标功率小于当前功率时,计算当前功率与所述最大调节步长之差;并将计算得到的数值作为更新目标功率;根据更新目标功率对电解槽进行功率调节;解决了传统的电解槽控制方式导致电解槽不能安全可靠运行的问题。

无定形硫化钼负载氧掺杂石墨相氮化碳催化剂及其制备方法和应用

NºPublicación:  CN121588869A 03/03/2026
Solicitante: 
中油(新疆)石油工程有限公司中国石油工程建设有限公司中国石油天然气集团有限公司
CN_121588869_PA

Resumen de: CN121588869A

本发明涉及无机功能材料制备技术领域,是一种无定形硫化钼负载氧掺杂石墨相氮化碳催化剂及其制备方法和应用,将所需量前驱体尿素煅烧得到g‑C3N4,再复烧,得到O‑C3N4,将合成的(NH4)2Mo2S12·2H2O负载于O‑C3N4上,将Mo2S12/O‑C3N4进行煅烧,得到无定形硫化钼负载氧掺杂石墨相氮化碳催化剂。本发明首次通过浸渍法将Mo2S122‑纳米团簇负载在石墨相氮化碳上,并通过原位热解将Mo2S122‑纳米团簇原位转化为无定形硫化钼a‑MoSx,a‑MoSx与石墨相氮化碳以成键的方式紧密结合,可用于光催化制氢,使光催化剂的产氢活性大幅提高,析氢表现也足够稳定。

一种二氧化钛纳米棒/异金属MOFs异质结材料及其制备方法与应用

NºPublicación:  CN121591251A 03/03/2026
Solicitante: 
太原理工大学
CN_121591251_PA

Resumen de: CN121591251A

本发明公开了一种二氧化钛纳米棒/异金属MOFs异质结材料及其制备方法与应用,属于光电化学海水制氢技术领域,本发明采用可溶性镍盐、可溶性镉盐或可溶性钴盐和钼酸铵作为金属源,在TiO2纳米棒表面原位生长出球形异金属MOFs,经后续酸蚀刻与退火处理,获得氧缺陷调控的异金属MOFs材料(即二氧化钛纳米棒/异金属MOFs异质结材料),该材料在OER过程中发生原位重构,自发形成阴离子保护(MoO42‑)的活性氢氧化物(NiOOH),展现出卓越的稳定性,在高氯离子环境(3.5wt%‑7wt% NaCl)中仅出现微小法拉第效率损失(1.2‑2.3%),为利用海水实现工业规模太阳能制氢提供了可扩展路径。

水电解系统

NºPublicación:  CN121593092A 03/03/2026
Solicitante: 
丰田自动车株式会社
CN_121593092_PA

Resumen de: CN121593092A

本发明提供一种能够抑制电解质膜的进一步劣化的水电解系统。水电解系统具有氢极、氧极、以及位于氢极与氧极之间的电解质膜,并且进一步具备:劣化检测部,其检测电解质膜的劣化状况;以及氢调压部,在水电解系统启动时,氢调压部根据检测出的所述劣化状况,对在氢极中产生的氢的压力的上升速度和压力的上限值中的至少一方进行调整。

用于在电解系统中使用的污染缓解系统

NºPublicación:  CN121593097A 03/03/2026
Solicitante: 
新氢能知识产权有限责任公司
CN_121593097_PA

Resumen de: EP4700154A1

0001 An electrolysis system includes an electrolyzer stack and a contamination mitigation system. The electrolyzer stack includes an injection port fluidly connected with a cathode compartment of the electrolyzer stack. The contamination mitigation system is configured to remove ions from the electrolyzer stack to mitigate ion contamination in the electrolyzer stack. The contamination mitigation system includes a storage tank including formic acid therein and an injection line fluidly coupled between the storage tank and the injection port. The injection line is configured to direct the formic acid from the storage tank to the injection port for injection into the cathode compartment of the electrolyzer stack.

纳米金属氧化物及氢气的制造方法

NºPublicación:  CN121591171A 03/03/2026
Solicitante: 
真环科技股份有限公司
CN_121591171_A

Resumen de: CN121591171A

一种纳米金属氧化物及氢气的制造方法,包含有以下步骤:步骤A、备一第一反应器,将一金属材料、一醇类化合物与一第一触煤置入于该第一反应器内,并进行加热,以反应生成金属醇盐化合物,在此同时即产生大量氢气;步骤B、备一第二反应器,待步骤A中该第一反应器内的该金属材料反应完全后,将第一反应器内的剩余溶液导入至该第二反应器中,再加入一第二触煤及控制定量的水,经过适当加热后,形成为呈粉体状的纳米金属氧化物;借以达到生产成本大幅降低、安全性提高、普及氢燃料电池、碳排量极低、能定义为“绿氢”、减少储存成本及风险的功效。

具有中空结构的RuNiFe金属气凝胶的制备方法及其应用

NºPublicación:  CN121593106A 03/03/2026
Solicitante: 
河北工业大学
CN_121593106_PA

Resumen de: CN121593106A

本发明涉及具有中空结构的RuNiFe金属气凝胶的制备方法及其应用,属于电催化技术领域。采用一步还原法制备了具有核壳结构的NiFe金属气凝胶前驱体,通过精确调控Ni、Fe的投料比实现了对前驱体结构的优化。在此基础上,进一步通过电偶置换法合成了具有中空结构的RuNiFe金属气凝胶。合成方法简单,制备及原料成本低廉,适合大规模应用。本发明中Ru的引入与NiFe非晶合金的协同作用全方位提高了该催化剂析氧性能,中空结构增加纳米颗粒表面的活性位点和比表面积。

一种快速制备金属掺杂SiO2@TiO2基光子晶体催化微球的方法

NºPublicación:  CN121588912A 03/03/2026
Solicitante: 
北京交通大学
CN_121588912_PA

Resumen de: CN121588912A

本发明属于功能纳米催化材料的制备领域,提供了一种快速制备金属掺杂SiO2@TiO2基光子晶体催化微球的方法,包括S01.将去离子水、硝酸加入无水乙醇中,得溶液A;S02.将钛酸四丁酯、金属乙酰丙酮盐加入无水乙醇,得溶液B;S03.将溶液A滴入溶液B中,获得TiO2前驱体分散液;S04.将二氧化硅纳米颗粒分散在TiO2前驱体分散液中,制得SiO2@TiO2前驱体分散液;S05.将SiO2@TiO2前驱体分散液作为分散相,经微流控芯片中的连续相剪切后,得到SiO2@TiO2基液滴;S06.将SiO2@TiO2基液滴,经过烘干、洗涤、煅烧、过氧化氢改性后制得。本发明提供的方法成功解决了高性能光子晶体催化微球制备中存在的尺寸不均、结构不可控、工艺复杂、难以批量生产等关键技术难题,能够极大的提升制备效率和产率。

制氢系统和制氢站场

NºPublicación:  CN121593101A 03/03/2026
Solicitante: 
阳光氢能科技有限公司
CN_121593101_PA

Resumen de: CN121593101A

本申请公开了一种制氢系统和制氢站场,属于电解水制氢领域。制氢系统包括:第一电解槽和对应的第一循环泵、第二电解槽和对应的第二循环泵、配液器、气液分离器以及换热器;配液器的出口与第一电解槽和第二电解槽的进液口相连;第一电解槽和第二电解槽的气液出口与气液分离器的进口相连;换热器的第一路的进口与气液分离器的液相出口相连;其中,第一循环泵的进口与换热器的第一路的出口相连,第一循环泵的出口与第一电解槽的进液口及配液器的进口相连。本申请可以缩短待启动第二电解槽从启动到进入正常工作状态的时间,同时对已启动第一电解槽的多余热量进行回收利用,减少了能源浪费。

一种改性四氧化三钴催化剂及其制备方法与应用

NºPublicación:  CN121593113A 03/03/2026
Solicitante: 
南京师范大学
CN_121593113_PA

Resumen de: CN121593113A

本发明公开了一种改性四氧化三钴催化剂及其制备方法与应用,所述催化剂包括载体泡沫镍和负载在载体上的钨与氯共掺杂的四氧化三钴纳米片W,Cl‑Co3O4,所述催化剂以氯化钴和钨盐为前驱体,先通过水热反应得到泡沫镍负载的钨掺杂的碱式氯化钴纳米片W‑Co2(OH)3Cl2,随后通过煅烧将Co2(OH)3Cl2原位转化为泡沫镍负载的钨与氯共掺杂的四氧化三钴纳米片W,Cl‑Co3O4。本发明通过在四氧化三钴中引入氯和钨,提高了电催化氧气析出的活性和稳定性,用于电催化海水分解阳极催化剂,具有优越的电催化氧气析出的活性和稳定性。

一种电解水制氢余热绿氢制备系统及方法

NºPublicación:  CN121593099A 03/03/2026
Solicitante: 
中国石油工程建设有限公司中国石油天然气集团有限公司
CN_121593099_PA

Resumen de: CN121593099A

本发明提供一种电解水制氢余热绿氢制备系统及方法,属于制氢技术领域。该系统包括:电解水制氢模块、软化水处理模块、余热回收模块、金属裂解制氢模块、氢气后处理模块;所述余热回收模块包含软化水碱液换热器和蓄热罐;所述电解水制氢模块包含制氢装置、循环冷却水碱液换热器、碱液循环泵和电解槽;所述电解水制氢模块通过软化水碱液换热器与余热回收模块连接;所述软化水处理模块、余热回收模块、金属裂解制氢模块、氢气后处理模块依次连接。本发明与常规技术相比从本质上降低了常规电解水制氢系统中余热资源浪费的问题,降低了电解水制氢系统中循环冷却水的冷负荷需求,提升了能源的利用率,降低了绿氢的综合制备成本。

一种氧缺陷氧化钨/三嗪骨架催化剂及其制备方法与应用

NºPublicación:  CN121588900A 03/03/2026
Solicitante: 
常州工学院
CN_121588900_PA

Resumen de: CN121588900A

本发明属于催化剂材料技术领域,具体涉及一种氧缺陷氧化钨/三嗪骨架催化剂及其制备方法与应用。本发明采用4,4’‑联苯二腈和双氰胺进行环加成反应,然后与双氰胺进行热聚合反应,再通过高温煅烧,得到共价三嗪骨架;以钨酸钠二水合物为钨源,柠檬酸和葡萄糖为表面活性剂,通过水热反应,得到三氧化钨前驱体,随后在惰性气氛下进行第一次煅烧,再在氧化性气氛中进行第二次煅烧,得到氧空位掺杂的三氧化钨纳米片;将共价三嗪骨架与氧空位掺杂的三氧化钨纳米片在水中进行自组装,制得氧缺陷氧化钨/三嗪骨架催化剂。本发明构建具有可控氧空位浓度的WO3与联苯型COF的S型异质结催化剂,实现了高效的一步双电子光催化ORR制备H2O2。

一种基于气控背压阀的水电解制氢装置及控制方法

NºPublicación:  CN121593134A 03/03/2026
Solicitante: 
中国船舶集团有限公司第七一八研究所国网浙江省电力有限公司电力科学研究院
CN_121593134_PA

Resumen de: CN121593134A

本发明提出了一种基于气控背压阀的水电解制氢装置及控制方法,能够解决新能源发电耦合工况下,水电解制氢设备因产氢/产氧量动态波动导致的系统压力失控、氢氧侧液位失衡问题。包括:电解槽,气液处理器和控制柜,电解槽用于向气液处理器提供电解液,控制柜用于控制气液处理器的系统压力稳定。本发明仅通过氧侧气控背压阀控制氧侧分离器排放氧气的量,进而控制系统压力达到设定压力目标;通过氢侧的气控背压阀调节氢侧分离器排放氢气的量,使氢侧分离器内的氢气压力始终跟随氧侧分离器内的气体压力,从而控制液位平衡。

一种绝缘电阻在线监测装置及方法

NºPublicación:  CN121595957A 03/03/2026
Solicitante: 
江苏鸿源绿能科技有限公司国鸿氢能科技(嘉兴)股份有限公司
CN_121595957_PA

Resumen de: CN121595957A

本发明公开了一种绝缘电阻在线监测装置及方法,应用于通过直流电源供电以处于工作状态的水电解槽,装置包括:信号采集模块、信号处理模块及监测模块;信号采集模块与水电解槽、信号处理模块连接,信号处理模块与监测模块连接;信号采集模块隔离采集水电解槽的泄漏电流并传输至信号处理模块,信号处理模块根据泄漏电流确定水电解槽的绝缘电阻,并根据绝缘电阻生成用于指示水电解槽绝缘状态的反馈信号,监测模块根据反馈信号工作。通过信号采集模块和信号处理模块在水电解槽工作时实时监测其绝缘电阻,同时用户还可通过监测模块的工作状态确定此时水电解槽的绝缘状态是否异常,替代传统的离线监测手段。

一种强机械稳定性碱性的电解水制氢隔膜及其制备方法

NºPublicación:  CN121593127A 03/03/2026
Solicitante: 
西安泰金新能科技股份有限公司
CN_121593127_PA

Resumen de: CN121593127A

本发明提供了一种强机械稳定性碱性的电解水制氢隔膜,由增韧内核和亲水耐磨防刮层组成,增韧内核由支撑基网两侧涂覆铸膜液而成;亲水耐磨防刮层由待交联物质发生交联反应而成。制备该方法包括:制备铸膜液、增韧内核、喷涂溶液、超声喷涂结合交联固化处理。本发明旨在解决传统复合隔膜在运输、组装及长期运行中涂层脱落的问题,提升隔膜使用寿命与电解系统安全性。通过“内部增韧+表面耐磨”的双层协同优化的方式,交联形成的三维网状结构的亲水耐磨防刮层可以避免涂层脱落,同时交联型聚乙烯醇或交联型聚乙二醇含羟基,赋予隔膜良好的亲水性,有利于保持低电阻和高气密的优势,可满足碱性电解水制氢系统长期稳定运行需求。

水电解小室

NºPublicación:  CN121593093A 03/03/2026
Solicitante: 
丰田自动车株式会社
CN_121593093_PA

Resumen de: CN121593093A

本发明提供一种耐久性高的水电解小室。水电解小室具备树脂制的框体。框体具备开口部、和配置于开口部的周围的氧排出用的歧管孔。水电解小室具备配置于开口部的内部的膜电极接合体。水电解小室具备第一隔膜以及第二隔膜。第一隔膜以及第二隔膜经由框体以及膜电极接合体而相互对置,并通过框体而相互接合。框体的划定开口部和歧管孔的内周面具有水的接触角为100°以上的疏水性。

用于制备多元金属氧化物纳米复合物的装置及制备多元金属氧化物纳米复合物的方法

NºPublicación:  CN121588755A 03/03/2026
Solicitante: 
中国科学院生态环境研究中心
CN_121588755_PA

Resumen de: CN121588755A

本发明提出一种用于制备多元金属氧化物纳米复合物的装置及制备多元金属氧化物纳米复合物的方法,属于金属粉末的专用装置或设备领域。该装置包括:前体反应气发生模块,用于制备多元金属前体反应气,多元金属前体反应气包括主金属前体反应气和多种掺杂金属前体反应气;氧化气发生模块用于制备臭氧;扰流混合模块,用于接收多种掺杂金属前体反应气并预混合;反应掺杂模块,使主金属前体反应气、掺杂组分与臭氧发生气相氧化掺杂反应,生成多元金属氧化物纳米复合物,用于催化电解水制氢,掺杂组分为预混合的掺杂金属前体反应气或金属单原子;热分解模块,当掺杂组分为金属单原子时接收并加热预混合的掺杂金属前体反应气,使其热解得到金属单原子。

一种圆角多面体钛酸锶单晶颗粒、钛酸锶催化剂及其制备方法

NºPublicación:  CN121591247A 03/03/2026
Solicitante: 
中国科学院过程工程研究所
CN_121591247_PA

Resumen de: CN121591247A

本发明提供了一种圆角多面体钛酸锶单晶颗粒、钛酸锶催化剂及其制备方法。所述单晶颗粒的制备方法包括:将钛酸锶、铝源、铈源和助熔剂混合后得到混合物料;对混合物料进行熔融处理后依次进行降温、洗涤和干燥,得到所述圆角多面体钛酸锶单晶颗粒。本发明提供的钛酸锶单晶颗粒是一种具有圆角的二十六面体结构,具有(100)、(110)与(112)融合圆角晶面;该颗粒圆角处更容易负载助催化剂,使得催化颗粒具有更高的光催化性能;所述钛酸锶催化剂具有优异的光解水产氢效率。

一种碱性电解系统及其温度控制方法

NºPublicación:  CN121593100A 03/03/2026
Solicitante: 
清华大学清华大学山西清洁能源研究院
CN_121593100_PA

Resumen de: CN121593100A

本申请公开了一种碱性电解系统及其温度控制方法,涉及电解制氢领域,包括:在电解回路处于升温运行状态时,第一开关阀和第三开关阀导通,第二开关阀和第四开关阀关断,换热介质循环泵将换热介质储存容器中的饱和换热介质的蒸汽泵入电解回路的碱液换热器,在电解回路处于降温运行状态时,第二开关阀和第四开关阀导通,第一开关阀和第三开关阀关断,换热介质循环泵将换热介质储存容器中的饱和换热介质泵入碱液换热器。本申请利用饱和换热介质的相变等温特性,通过饱和换热介质相变为蒸汽,实现对降温运行时电解回路的热量收集,并在升温运行时,通过蒸汽相变为饱和换热介质,实现对电解系统的加热,降低了碱性电解系统的运行能耗。

一种碳/氮基燃料分解制氢催化剂及其制备方法和应用

NºPublicación:  CN121588852A 03/03/2026
Solicitante: 
西安交通大学
CN_121588852_PA

Resumen de: CN121588852A

本发明提供一种碳/氮基燃料分解制氢催化剂及其制备方法和应用,所述制备方法,包括:S1,将镍源和载体前驱体溶于水中,加入络合剂和硝酸,搅拌,得到前驱体溶液;S2,将前驱体溶液加热至燃烧,收集并研磨燃烧后的产物,得到前驱体粉末;S3,将前驱体粉末煅烧,得到单金属催化剂;S4,将钌源溶于水中,采用得到的钌源溶液对所述单金属催化剂进行表面浸渍,然后烘干,得到所述碳/氮基燃料分解催化剂。所述制备得到的催化剂具有高催化活性、低成本等优势,可以用于氨气或甲醇的分解制氢,具备大规模工业化应用潜力。

一种OER电催化剂的制备方法及其应用

NºPublicación:  CN121593126A 03/03/2026
Solicitante: 
中国科学院福建物质结构研究所
CN_121593126_PA

Resumen de: CN121593126A

本申请公开了一种OER电催化剂的制备方法及其应用,属于催化剂制备技术领域。制备方法包括如下步骤:S1、将含有Ru元素前驱体、Ir元素前驱体、溶剂的混合液,加热蒸发去除溶剂,得到前驱体粉末;S2、将步骤S1的前驱体粉末加入到熔融态金属盐中,反应得到所述OER电催化剂。该催化剂为二维钌铱氧化物纳米片材料,通过该方法制备的电催化剂富含晶界,能够提供丰富的催化反应活性位点,从而在酸性析氧反应中展现出优异的电催化性能。此外,该制备方法工艺流程简单,可实现大规模制备,具有广泛的工业应用前景。

一种多孔网状纳米硫化镍电催化剂及其制备方法

NºPublicación:  CN121593111A 03/03/2026
Solicitante: 
华能山东发电有限公司华能山东发电有限公司众泰电厂西安热工研究院有限公司
CN_121593111_PA

Resumen de: CN121593111A

本发明属于电解水制氢能源转换技术领域,具体涉及一种多孔网状纳米硫化镍电催化剂及其制备方法。多孔网状纳米硫化镍电催化剂的原料包括泡沫镍和镍的硫化物;所述泡沫镍通过挂浆法制得,使用的浆料包括以下质量百分数的组分:30‑40%镍粉、3.0‑3.5%粘结剂、0.4‑0.45%分散剂,余量为水。本发明的多孔网状纳米硫化镍电催化剂通过泡沫镍硫化处理制备,催化剂材料表面呈现纳米多孔网状设计,比表面积大且活性位点多,作为电解水析氢催化剂具备低成本、高活性的性能优势,以该催化剂设计的电解水制氢设备能够实现低电耗、高容量、高效率的产品优势。

一种三维亲水电极材料及其制备方法和应用

NºPublicación:  CN121593120A 03/03/2026
Solicitante: 
天府绛溪实验室
CN_121593120_PA

Resumen de: CN121593120A

本发明属于功能材料技术领域,特别涉及一种三维亲水电极材料及其制备方法和应用。首先通过水热和磷化反应在泡沫镍基底上得到磷化钴纳米线阵列,之后在纳米线阵列上生长ZIF‑67,高温碳化后得到钴氮碳/磷化钴/泡沫镍三维电极材料。该电极材料表现出优异的亲水特性,以及析氢和尿素电氧化性能。与现有技术相比,该电极在尿素辅助海水电解制氢中大幅降低了电解电位,避免了氯氧化反应的发生,提高了电解效率,有利于推动高效无氯海水电解制氢技术的发展。

一种球形多面体钛酸锶单晶颗粒及其制备方法与应用

NºPublicación:  CN121591248A 03/03/2026
Solicitante: 
中国科学院过程工程研究所
CN_121591248_PA

Resumen de: CN121591248A

本发明提供了一种球形多面体钛酸锶单晶颗粒及其制备方法与应用。所述球形多面体钛酸锶单晶颗粒的制备方法包括:混合钛源、锶源、形貌调控剂、铝源和碱液,超声分散后得到混合溶液;对混合溶液进行水热反应,而后进行洗涤和干燥处理,得到所述球形多面体钛酸锶单晶颗粒。本发明采用水热法,利用钛源、锶源和铝源,制备得到了规则的球形多面体钛酸锶单晶颗粒,实现了(100)、(110)与(111)等多个不同取向的微小晶面的有效暴露,将其用于光催化领域,可以在太阳光照条件下,显示出高效的光解水产氢速率。

电解制氢方法及系统

NºPublicación:  CN121593098A 03/03/2026
Solicitante: 
宁德时代新能源科技股份有限公司
CN_121593098_PA

Resumen de: CN121593098A

本申请实施例提供一种电解制氢方法及系统,其中,电解制氢方法包括:对制氢装置的制氢量与氢气应用端的动态用氢需求进行对比,得到对比结果;制氢装置基于核电池装置和光伏发电装置产生的电能进行制氢;其中,制氢量是基于制氢装置的电解制氢功率计算得到的;电解制氢功率至少包括最小电解制氢功率,核电池装置的电能输出功率不小于制氢装置的最小电解制氢功率;响应于对比结果表征制氢量不等于动态用氢需求,对光伏发电装置的输出功率或动态用氢需求进行调整,直至制氢量等于动态用氢需求。如此,基于氢气应用端的动态用氢需求,对系统的制氢量进行了动态调整,可以有效平衡供需关系。

一体式保温富氢水杯

NºPublicación:  CN121587544A 03/03/2026
Solicitante: 
深圳市富氢生活科技有限公司
CN_121587544_A

Resumen de: CN121587544A

本发明涉及富氢水杯技术领域,更具体的涉及一体式保温富氢水杯,包括杯体,所述杯体上设置有杯把和杯盖,所述杯体内设置有制氢上模块,所述制氢上模块上设置有安装开口,所述安装开孔内依次设置有制氢上硅胶圈、制氢上钛片和制氢下钛片,所述制氢上钛片和所述制氢下钛片之间设置有制氢离子膜,所述制氢下钛片下方设置有制氢下硅胶圈,所述制氢下硅胶圈下方设置有制氢模块硅胶圈,所述制氢模块硅胶圈下方通过制氢固定螺丝安装有制氢下模块。解决了现有内部结构多采用分离式设计导致电解产生的副产物氧气处置不完善以及氧气排放通道、压力不平衡的技术问题。

HYDROXY GAS GENERATOR

NºPublicación:  MX2026000178A 02/03/2026
Solicitante: 
MATTUR HOLDINGS INC [US]
CA_3195234_PA

Resumen de: MX2026000178A

Methods and systems for improved generation of hydroxy gas are presented. In one embodiment, a hydroxy gas generator is provided that includes a gas generation chamber that contains water and anode-cathode pairs. The anode-cathode pairs may be configured to generate hydroxy gas using a continuously-flowing supply of water. The hydroxy gas generator may also include a water structuring device that reduces the surface tension of the continuously-flowing supply of water. The water structuring device may also magnetically orient the molecules of the continuously-flowing supply of water. The hydroxy gas generator may further include a gas isolation system for extracting hydroxy gas from the gas generation chamber.

ELECTROLYTE MATERIALS FOR SOLID OXIDE ELECTROLYZER CELLS

NºPublicación:  CA3291475A1 02/03/2026
Solicitante: 
BLOOM ENERGY CORP [US]
EP_1000000_PA

Resumen de: EP1000000A1

The invention relates to an apparatus (1) for manufacturing green bricks from clay for the brick manufacturing industry, comprising a circulating conveyor (3) carrying mould containers combined to mould container parts (4), a reservoir (5) for clay arranged above the mould containers, means for carrying clay out of the reservoir (5) into the mould containers, means (9) for pressing and trimming clay in the mould containers, means (11) for supplying and placing take-off plates for the green bricks (13) and means for discharging green bricks released from the mould containers, characterized in that the apparatus further comprises means (22) for moving the mould container parts (4) filled with green bricks such that a protruding edge is formed on at least one side of the green bricks.

PROCESS FOR CAPTURE OF CARBON DIOXIDE FROM AIR AND THE DIRECT CONVERSION OF CARBON DIOXIDE INTO FUELS AND CHEMICALS

NºPublicación:  CA3247245A1 02/03/2026
Solicitante: 
INFINIUM TECH LLC [US]
EP_1000000_PA

Resumen de: EP1000000A1

The invention relates to an apparatus (1) for manufacturing green bricks from clay for the brick manufacturing industry, comprising a circulating conveyor (3) carrying mould containers combined to mould container parts (4), a reservoir (5) for clay arranged above the mould containers, means for carrying clay out of the reservoir (5) into the mould containers, means (9) for pressing and trimming clay in the mould containers, means (11) for supplying and placing take-off plates for the green bricks (13) and means for discharging green bricks released from the mould containers, characterized in that the apparatus further comprises means (22) for moving the mould container parts (4) filled with green bricks such that a protruding edge is formed on at least one side of the green bricks.

AN INTEGRATED PROCESS AND CATALYSTS FOR MANUFACTURING HYDROGEN IODIDE FROM HYDROGEN AND IODINE

NºPublicación:  MX2026000172A 02/03/2026
Solicitante: 
HONEYWELL INT INC [US]
CN_113767064_A

Resumen de: MX2026000172A

The present invention provides a process for producing hydrogen iodide. The process includes providing a vapor-phase reactant stream comprising hydrogen and iodine and reacting the reactant stream in the presence of a catalyst to produce a product stream comprising hydrogen iodide. The catalyst includes at least one selected from the group of nickel, cobalt, iron, nickel oxide, cobalt oxide, and iron oxide. The catalyst is supported on a support.

SMALL MODULAR NUCLEAR REACTOR INTEGRATED ENERGY SYSTEMS FOR ENERGY PRODUCTION AND GREEN INDUSTRIAL APPLICATIONS

NºPublicación:  CA3293670A1 02/03/2026
Solicitante: 
NUSCALE POWER LLC [US]
EP_1000000_PA

Resumen de: EP1000000A1

The invention relates to an apparatus (1) for manufacturing green bricks from clay for the brick manufacturing industry, comprising a circulating conveyor (3) carrying mould containers combined to mould container parts (4), a reservoir (5) for clay arranged above the mould containers, means for carrying clay out of the reservoir (5) into the mould containers, means (9) for pressing and trimming clay in the mould containers, means (11) for supplying and placing take-off plates for the green bricks (13) and means for discharging green bricks released from the mould containers, characterized in that the apparatus further comprises means (22) for moving the mould container parts (4) filled with green bricks such that a protruding edge is formed on at least one side of the green bricks.

アンモニア分解活性に優れたアンモニア分解反応用ルテニウム触媒およびその製造方法

NºPublicación:  JP2026507292A 02/03/2026
Solicitante: 
ウォニックマテリアルズカンパニーリミテッド
JP_2026507292_A

Resumen de: CN120787177A

The invention provides a ruthenium catalyst for ammonia decomposition reaction and a production method thereof. The ruthenium catalyst exhibits a conversion rate of almost 100% at a reaction temperature of 550 DEG C, even further exhibits a conversion rate of 93.6% or more at 500 DEG C, and also exhibits a conversion rate of about 60% or more at a low reaction temperature of 450 DEG C, so that the catalyst has excellent ammonia decomposition activity and low manufacturing cost, and can be used in the field of catalytic cracking. And therefore, the method is economical for ammonia decomposition processes even in large-scale decomposition processes at relatively low temperatures.

PRODUCTION OF SYNTHETIC HYDROCARBONS

NºPublicación:  MX2025014290A 02/03/2026
Solicitante: 
ARCADIA EFUELS US INC [US]
WO_2024249094_PA

Resumen de: MX2025014290A

An eFuels plant and process for producing synthetic hydrocarbons using renewable energy are disclosed. The eFuels plant comprises a hydrocarbon synthesis (HS) system and a renewable feed and carbon/energy recovery (RFCER) system. The RFCER comprises an electrolysis unit to convert water to hydrogen and oxygen. The hydrogen and carbon dioxide are fed to the HS system to produce synthetic hydrocarbon products. The process further comprises a thermal desalination unit, a direct air capture unit, an oxygen-fired heater, a steam turbine generator, a heat recovery unit, anaerobic and/or aerobic wastewater treatment, or a combination thereof. Process streams of and heat generated in the HS and RFCER systems are integrated to improve energy, hydrogen, and carbon efficiency and maintain stable operations during power fluctuations to the eFuels plant.

PROCESS FOR THE PRODUCTION OF FUEL AND CHEMICALS FROM WASTE MATERIALS BY UTILIZING CARBON DIOXIDE-RICH FEEDSTOCK

NºPublicación:  MX2025014346A 02/03/2026
Solicitante: 
KT TECH S P A [IT]
WO_2024245542_PA

Resumen de: MX2025014346A

Process for the production of fuels and chemicals from waste materials comprising the steps of: a) Oxidative gasification of said waste materials to produce synthesis gas; b) Cleaning of said synthesis gas; c) Production of hydrogen and oxygen streams by electrolysis of steam or water; d) Addition of the hydrogen produced in said step c) to said synthesis gas to modify its composition to achieve a desired ratio (H2-CO2/(CO+CO2); e) Use of said synthesis gas to produce methanol with the methanol synthesis and/or hydrocarbons with the Fischer â¿¿ Tropsch synthesis.

A PROCESS AND A SYSTEM OF CARBON OXIDES-FREE HYDROGEN PRODUCTION

NºPublicación:  MX2026000607A 02/03/2026
Solicitante: 
NUOVO PIGNONE TECNOLOGIE S R L [IT]
WO_2025016560_PA

Resumen de: MX2026000607A

The disclosure concerns a process of carbon oxides-free hydrogen production is disclosed. The process comprises the following steps: - heating a gas stream of a reacting compound including hydrogen atoms in absence of oxidizing agents, to thermally decompose the reacting compound into smaller product compounds, including hydrogen molecules, obtaining a stream of decomposition product compounds; - separating hydrogen molecules from other product compounds of the stream of decomposition product compounds; - reacting a portion of the stream of separated hydrogen molecules with a stream of an oxidizing agent, in particular oxygen or air, to obtain combustion product compounds, including steam and heat, in a stream of combustion product compounds; - providing heat obtained in the previous step to the step of heating the reacting compound; and wherein the process can comprise a step of - recovering energy from the stream of decomposition product compounds and/or from the stream of combustion product compounds. Additionally, a system of hydrogen production is also disclosed, the system being configured to operate according to the above process.

一种含有偶极诱导体的阴离子交换膜及其制备方法和应用

NºPublicación:  CN121574352A 27/02/2026
Solicitante: 
吉林大学
CN_121574352_PA

Resumen de: CN121574352A

本发明公开了一种含有偶极诱导体的阴离子交换膜及其制备方法和应用,其属于高分子膜技术领域,其中,该阴离子交换膜含有刚性扭曲偶极诱导芳基单体Ar1和刚性扭曲芳基单体Ar2。本发明提供的阴离子交换膜具有良好的超高离子导电率和良好的尺寸稳定性,可以促进水电解的高效稳定进行,这是因为该阴离子交换膜的微孔结构能够有效地促进离子的传输,其中包含的全刚性聚合物主链可以限制阴离子交换膜的溶胀,可应用于碱性电解水。

Method for the control of pressure in a loop for the preparation of ammonia or methanol

NºPublicación:  NZ795701A 27/02/2026
Solicitante: 
TOPSOE AS
WO_2021233780_A1

Resumen de: NZ795701A

A method that keeps the pressure in an ammonia or methanol synthesis loop essentially constant by mixing fresh gas with recycled gas, compressing the mixture, monitoring loop pressure, and actively adjusting flow through the compressor’s anti‑surge and/or flow‑regulation valve to stabilize pressure.

一种具备电解水催化功能的钛基抗结垢阴极制备方法

NºPublicación:  CN121575432A 27/02/2026
Solicitante: 
大连理工大学
CN_121575432_PA

Resumen de: CN121575432A

本发明属于电极技术领域,公开了一种具备电解水催化功能的钛基抗结垢阴极制备方法,步骤如下:在钛网基底表面构建微结构;在微结构上负载过渡金属催化剂;在具有催化功能的微结构材料表面涂覆惰性涂层。这种阴极表面的惰性涂层会阻碍电子与水分子接触,使仅未被惰性涂层覆盖的微结构尖端充当晶体的初始成核位点。当晶体生长至微米级时,其与微结构尖端的附着力会减弱。同时,电解水产生的气泡会沿惰性涂层生长,并在微结构尖端附近破裂,推动晶体自发脱落,避免沉淀在电极表面堆积。同时微结构上负载的金属阳离子如Ni2+、Co2+可以降低电解海水的过电位。这两种性质使得该阴极可以应用于海水中镁资源的提取。

珊瑚状铁钴镍铝钼高熵合金催化材料及制备方法和应用

NºPublicación:  CN121575439A 27/02/2026
Solicitante: 
安徽大学中国科学院合肥物质科学研究院
CN_121575439_PA

Resumen de: CN121575439A

本发明属于催化材料技术领域,具体涉及一种珊瑚状铁钴镍铝钼高熵合金催化材料及其制备方法,以及该材料在碱水析氧反应中的应用。本发明通过精准调控电解液中铁、钴、镍、铝、钼五种元素的浓度比例,采用直流恒电流共沉积法,在洁净镍网表面直接生长出铁钴镍铝钼高熵合金珊瑚状结构(简称FeCoNiAlMo HEA)。制备的FeCoNiAlMo HEA催化电极具备较高的反应活性和快速的传质速率,而且表现出优异的稳定性,同时在大电流密度下展现出优异的催化效果;本发明通过组分和结构双重调控,解决传统高熵材料应用中需要粘结剂的使用导致传质受阻和稳定性不足的难题,为解决工业化电极大电流密度下性能较差的痛点提供了新的解决方案。

Hydrogen compression device, system comprising same and method

NºPublicación:  CN121586809A 27/02/2026
Solicitante: 
NUOVO PIGNONE TECNOLOGIE SRL
\u8BFA\u6C83\u76AE\u5C3C\u5965\u5185\u6280\u672F\u80A1\u4EFD\u6709\u9650\u516C\u53F8
CN_121586809_PA

Resumen de: CN121586809A

A compression device includes a hydrogen compressor and a return circuit having an inlet fluidly coupled with a discharge side of a centrifugal compressor and an outlet fluidly coupled with a suction side of the centrifugal compressor. A head loss control valve is positioned in the return circuit. The head loss control valve is adapted to generate a controlled head loss in the return circuit when the compressor operates at a lower flow rate than the surge control line.

SOC STACK COMPRISING CONNECTION PLATE

NºPublicación:  MA73371A1 27/02/2026
Solicitante: 
TOPSOE AS [DK]
TOPSOE A/S
MA_73371_A1

Resumen de: MA73371A1

A Solid Oxide Cell stack has at least one connection plate between the solid oxide cell stack and an adjacent end plate, two adjacent end plates and/or between adjacent solid oxide cell sub-stacks.

Electrolytic bath for electrolyzing brine

NºPublicación:  CN121586692A 27/02/2026
Solicitante: 
IND DE NORA S P A
\u5FB7\u8BFA\u62C9\u5DE5\u4E1A\u6709\u9650\u516C\u53F8
CN_121586692_PA

Resumen de: CN121586692A

An electrolytic cell (1) for electrolyzing brine comprises: a housing (10) extending in a longitudinal direction (X-X) between a first end portion (11) and an opposite second end portion (12) and having a feed fluid inlet (13) and a product fluid outlet (14); two or more electrolytic cells (20) fluidly connected between the feed fluid inlet (13) and the product fluid outlet (14) and configured to electrolyze brine entering the housing (10) to produce an electrolytic fluid comprising hydrogen, hypochlorite and brine; each electrolytic tank (20) comprises an anode (21) and a cathode (22); the housing (10) comprises: an inner wall (30) extending along a longitudinal direction (X-X) from a first end portion (11) towards a second end portion (12) and dividing at least a portion of the housing (10) into an inlet channel (15) and an outlet channel (16) associated with a feed fluid inlet (13) and a product fluid outlet (14), respectively; a diverting channel (40) at the second end portion (12) configured to divert electrolytic fluid from the inlet channel (15) to the outlet channel (16), the two or more electrolytic cells (20) being arranged along the inlet channel (15), the outlet channel (16) and the diverting channel (40).

アンモニアクラッキング反応用三重金属触媒、その製造方法、及びそれを用いた水素製造方法

NºPublicación:  JP2026507203A 27/02/2026
Solicitante: 
ヒソンカタリスツコーポレイション
JP_2026507203_PA

Resumen de: KR20240154110A

The present invention relates to a method for preparing a complex metal catalyst in the form of a tri-metal of ruthenium, yttrium, and potassium by using a thermally transformed delta-alumina support and to a method for preparing hydrogen through an ammonia cracking reaction using the same. An ammonia cracking catalyst according to the present invention adjusts the ratio of ruthenium/potassium + yttrium, along with a thermally transformed alumina support in a specific phase, even when using a low content of ruthenium metal, minimizes the contents of chlorine and nitrogen compounds, which are impurities in the catalyst, and localizes active metals in the catalyst, thereby achieving a very high ammonia conversion rate and hydrogen production efficiency even at low temperatures, compared with a catalyst having the same content of the ruthenium metal.

ナノ金属酸化物および水素の製造方法

NºPublicación:  JP2026034357A 27/02/2026
Solicitante: 
真環科技股▲ふん▼有限公司
JP_2026034357_A

Resumen de: US20260048995A1

A method for manufacturing nano metal oxides and hydrogen includes the following steps: Step A, providing a first reactor, and placing a metal material, an alcohol compound, and a first catalyst in the first reactor and applying heating thereto for reacting to generate a metal alkoxide compound, while simultaneously generating a substantial amount of hydrogen; and Step B, providing a second reactor, and, after the metal material in the first reactor has fully reacted in Step A, transferring remaining solution in the first reactor into the second reactor, and adding a second catalyst and a controlled amount of water, and applying appropriate heating to generate nano metal oxide in powder form. As such, effects of significant reduction of production cost, enhancement of safety, widespread application of hydrogen fuel cells, extremely low carbon emissions, being defined as “green hydrogen”, and reduction of storage costs and risks can be achieved.

电解水制氢隔膜及其制备方法和电解水制氢装置

NºPublicación:  CN121575449A 27/02/2026
Solicitante: 
北京元泰能材科技有限公司
CN_121575449_PA

Resumen de: CN121575449A

本申请设计制氢技术领域,提供电解水制氢隔膜及其制备方法和电解水制氢装置。电解水制氢隔膜,包括基材层和多孔亲水层。其中,多孔亲水层设置于基材层的至少一侧表面,多孔亲水层中分散有多个改性无机颗粒,改性无机颗粒包括无机颗粒以及包覆于无机颗粒至少部分表面的改性材料。改性材料中含有的硅氧烷主链以及聚醚链段和烷基链段,不仅改善了无机颗粒与有机聚合物之间的相容性,而且实现了隔膜的高离子电导率、优异的气体阻隔性、良好的机械强度和长期运行稳定性。

一种具有低耗能干燥舱的电解水制氢设备

NºPublicación:  CN121575454A 27/02/2026
Solicitante: 
江苏海蓝优能新能源科技有限公司
CN_121575454_PA

Resumen de: CN121575454A

本发明涉及电解水制氢技术领域,具体为一种具有低耗能干燥舱的电解水制氢设备,包括制备机构和循环机构,所述循环机构设在制备机构的左侧,所述制备机构包括储存组件、输送组件和电解组件,所述输送组件设在储存组件的顶部,所述电解组件设在储存组件的内侧,所述循环机构包括导流组件、干燥组件、冷却组件、散热组件、导热组件和回收组件,所述导流组件设在输送组件的左侧,所述干燥组件设在导流组件的内侧。本发明提供了一种具有低耗能干燥舱的电解水制氢设备,具有对含有水蒸气的氢气进行低能耗干燥除湿的结构,因此可以采用低能耗的方式为氢气中的水蒸气进行干燥除湿,提高了长期对氢气中水蒸气干燥除湿稳定性的优点。

Direct-current coupling hydrogen production power supply

NºPublicación:  CN121585009A 27/02/2026
Solicitante: 
SHENZHEN GENERAL HYDROGEN TECH CO LTD
\u6DF1\u5733\u5E02\u901A\u7528\u6C22\u80FD\u79D1\u6280\u6709\u9650\u516C\u53F8
CN_121585009_PA

Resumen de: CN121585009A

The invention discloses a direct-current coupling hydrogen production power supply, which comprises a four-switch BUCK-BOOST circuit connected with an external direct-current power supply and used for carrying out voltage stabilization and maximum power point tracking on the voltage of the external direct-current power supply; the three-phase LLC circuit is connected with the four-switch BUCK-BOOST circuit and operates in an open-loop fixed-frequency mode, a 120-degree phase difference is formed between driving pulses of the three-phase LLC circuit and the four-switch BUCK-BOOST circuit, and the three-phase LLC circuit is used for isolating transformation so as to adapt to the rated working voltage range of the electrolytic cell; and the electrolytic bath is connected with the three-phase LLC circuit so as to receive the direct-current power supply output by the three-phase LLC circuit to perform water electrolysis hydrogen production. The core contradiction of direct-driven hydrogen production of an external power supply such as a photovoltaic power supply can be solved, the influence of fluctuation of photovoltaic direct-current voltage on the electrolytic cell is reduced, the requirement of the electrolytic cell for the working voltage range of the direct-current power supply is met, the load adaptability is enhanced, the energy consumption is reduced, and the stability is enhanced.

TSA dehydration system and method suitable for large-scale wind-solar hydrogen production

NºPublicación:  CN121570933A 27/02/2026
Solicitante: 
INNER MONGOLIA LYUQING TECH CO LTD
ANHUI HUASAI ENERGY TECH CO LTD
\u5185\u8499\u53E4\u7EFF\u6C22\u79D1\u6280\u6709\u9650\u516C\u53F8
\u5B89\u5FBD\u534E\u8D5B\u80FD\u6E90\u79D1\u6280\u80A1\u4EFD\u6709\u9650\u516C\u53F8
CN_121570933_PA

Resumen de: CN121570933A

The invention relates to the technical field of hydrogen purification, and discloses a TSA dehydration system and method suitable for large-scale wind and light hydrogen production, and the system comprises the following modules: an adsorption module which is composed of a plurality of drying towers and is used for adsorbing moisture in upstream crude hydrogen; the regeneration treatment module comprises a regeneration gas heater, a regeneration gas heat exchanger, a regeneration gas cooler and a regeneration gas gas-liquid separator which are sequentially connected in series and are respectively used for regeneration gas heating, heat exchange of hot-state and cold-state regeneration gas, regeneration gas cooling and gas-water separation, and the regeneration treatment module is provided with a regulating valve for controlling the gas taking amount of the regeneration gas; a valve control module; a monitoring module; and a main control module. Four operation modes are divided according to the real-time crude hydrogen flow, mode switching is executed only when an adsorption time sequence period is finished and dew point monitoring and temperature monitoring both meet qualified conditions, and therefore the number of online towers of an adsorption unit is adjusted along with the change of the crude hydrogen flow, and adaptation to the change of the crude hydrogen flow under the wind-solar hydrogen production condition is achieved.

Automatic spraying system for hydrogen production electrode

NºPublicación:  CN121571324A 27/02/2026
Solicitante: 
HUNAN ZHONGXIAN INTELLIGENT TECH CO LTD
\u6E56\u5357\u4E2D\u5148\u667A\u80FD\u79D1\u6280\u6709\u9650\u516C\u53F8
CN_121571324_PA

Resumen de: CN121571324A

The invention belongs to the technical field of hydrogen production, and particularly relates to a hydrogen production electrode automatic spraying system which comprises an automatic truss mechanical arm, a feeding device and a discharging device are installed on the two sides of the lower portion of one side wall of the automatic truss mechanical arm respectively, and a weighing platform is installed between the feeding device and the discharging device and used for weighing products. A first plasma spraying machine and a second plasma spraying machine are installed below the other side wall of the automatic truss mechanical arm, and a sand blasting machine is installed on one side of the first plasma spraying machine. By arranging the integrated production line, instability of manual operation is avoided, the occupied area of the production line is reduced, the production efficiency and the product quality are remarkably improved, personnel allocation is greatly reduced, and full automation is achieved.

Multi-machine parallel current sharing algorithm for 5.7 MW high-power hydrogen production power supply

NºPublicación:  CN121584975A 27/02/2026
Solicitante: 
WUHAN ZHONGZHI ELECTRIC CO LTD
\u6B66\u6C49\u4E2D\u76F4\u7535\u6C14\u80A1\u4EFD\u6709\u9650\u516C\u53F8
CN_121584975_PA

Resumen de: CN121584975A

The invention relates to the technical field of hydrogen production power supplies, and discloses a 5.7 MW high-power hydrogen production power supply multi-machine parallel current sharing algorithm, which effectively improves the current sharing precision of a 5.7 MW high-power hydrogen production power supply multi-machine parallel system through droop control and PI regulation current sharing control improved by combining a master-slave architecture, and can control the current imbalance degree of each parallel module within +/-3%. The method is far better than a traditional method, ensures that each power supply module uniformly shares a load, gives full play to the overall power output capability of the system, improves the hydrogen production efficiency, has a rapid dynamic response characteristic, can rapidly adjust current distribution under the condition of sudden change of the load, enables the system to recover a stable current-sharing state within 20ms, avoids equipment damage caused by current impact, and improves the hydrogen production efficiency. Reliable operation of the system is guaranteed, and complex and changeable load requirements in the hydrogen production process are met.

一种可浸入式亲水性多孔钛PEM电解槽

NºPublicación:  CN121575423A 27/02/2026
Solicitante: 
青岛中石大新能源科技有限公司
CN_121575423_PA

Resumen de: CN121575423A

本发明涉及富氢水制备及氢氧混合供气技术领域,公开了一种可浸入式亲水性多孔钛PEM电解槽,包括阳极端板和阴极端板,阳极端板和阴极端板通过若干紧固螺丝和若干紧固螺母可拆卸连接;电解堆体,位于阳极端板和阴极端板之间,且电解堆体两端与阳极端板和阴极端板之间进行绝缘隔绝;电解堆体两端分别从阳极端板和阴极端板伸出,且分别与外部电源的正极和负极连接。本发明彻底省去传统PEM电解槽的密封结构、输气管道及外部水泵,不仅具备结构极致简化、成本低廉、氢气溶解效率高的优势,更通过明确的材料选型与工艺设计实现“富氢水制备‑氢氧混合供气”一体化,大幅提升高原户外使用的便捷性与实用性。

Hydrogen production system

NºPublicación:  KR20260026808A 27/02/2026
Solicitante: 
순천향대학교산학협력단

Resumen de: KR20260026808A

수소 생산 시스템이 제공된다. 본 발명의 일 측면에 따른 수소 생산 시스템은 물과 유기 연료를 이용하여 수소 혼합 유체를 생산하는 제1 수소생성기와, 상기 제1 수소생성기로 유입되는 상기 물과 상기 유기 연료를 가열하는 하나 이상의 히터를 포함하는 제1 수소생성부; 상기 제1 수소생성부에 상기 유기 연료를 공급하는 연료공급부; 상기 제1 수소생성부에 상기 물을 공급하는 물공급부; 및 상기 수소 혼합 유체로부터 수소 기체를 분리하는 흡착부;를 포함하되, 상기 제1 수소생성부는 상기 제1 수소생성기의 하류에 제1 열교환부를 더 포함하고, 상기 제1 수소생성기로 공급되는 상기 물은 상기 제1 열교환부를 경유하여 상기 수소 혼합 유체와 열교환한 후에 상기 제1 수소생성기로 공급될 수 있다.

Pure Ti coating corrosion-resistant bipolar plate based on atmospheric plasma spraying and preparation method of pure Ti coating corrosion-resistant bipolar plate

NºPublicación:  CN121575342A 27/02/2026
Solicitante: 
JIANGXI HENGDA ZHIZAO TECH CO LTD
NANCHANG UNIV
\u6C5F\u897F\u6052\u5927\u667A\u9020\u79D1\u6280\u6709\u9650\u516C\u53F8
\u5357\u660C\u5927\u5B66
CN_121575342_PA

Resumen de: CN121575342A

The invention discloses a pure Ti coating corrosion-resistant bipolar plate based on atmospheric plasma spraying and a preparation method of the pure Ti coating corrosion-resistant bipolar plate, and belongs to the technical field of coating preparation. Pure Ti powder is sputtered on the surface of stainless steel through an atmospheric plasma spraying method to obtain the metal coating. Wherein the coating with better corrosion resistance is obtained by controlling experimental parameters, the experimental parameters mainly comprise experimental current, primary Ar gas quantity, H2 quantity and the like, and the performance of the coating is tested. According to the invention, based on coating preparation parameter control, selection of appropriate process parameters is realized, and finally, the corrosion resistance of the additive manufacturing stainless steel bipolar plate is enhanced, so that the service life and the stability of the battery are improved.

Wind, light and nuclear energy efficient coupling system for methanol preparation and storage

NºPublicación:  CN121584616A 27/02/2026
Solicitante: 
CHONGQING UNIV OF TECHNOLOGY
\u91CD\u5E86\u7406\u5DE5\u5927\u5B66
CN_121584616_PA

Resumen de: CN121584616A

The invention provides a wind-light nuclear energy efficient coupling system for methanol preparation and storage. The wind-light nuclear energy efficient coupling system comprises a wind-light power generation system, a water electrolysis hydrogen production system, a methanol preparation system, a pressurized water reactor coupling heat pump system and a methanol reforming hydrogen production system. A multi-energy cooperative operation mechanism of'green electricity hydrogen production-nuclear heat driving-carbon source closed loop-methanol energy storage-on-demand hydrogen release 'is constructed by deeply coupling three major technologies of wind, light, green electricity hydrogen production, nuclear energy waste heat temperature raising energy supply and runner carbon capture alcohol production, so that efficient matching of wind/light-nuclear-carbon multi-dimensional elements in energy flow, material flow and time scale is realized; therefore, a high-toughness, near-zero-carbon and schedulable comprehensive energy system is formed.

一种具有催化水解离功能胶黏剂的制备方法及应用

NºPublicación:  CN121574680A 27/02/2026
Solicitante: 
河北铭榜鹏达环保科技有限公司
CN_121574680_PA

Resumen de: CN121574680A

本发明公开了一种具有催化水解离功能胶黏剂的制备方法及应用,属于新能源领域,一种具有催化水解离功能胶黏剂的制备方法,包括以下步骤:S1:将丙烯酸、丙烯酸甲酯、NN‑亚甲基双丙烯酸酰胺、乳化剂、以及纯水进行充分搅拌,升温至40‑60℃,搅拌时间为0.5‑2h,得单体溶液,S2:将引发剂溶解于纯水中得溶液A,且将金属离子化合物溶解于纯水中得溶液B,S3:采用缓慢连续滴加的方式向单体溶液中滴加溶液A和溶液B,滴加时间为0.5‑2h,升温至50‑75℃,反应1‑5h,得到具有催化水解离功能胶黏剂。本发明制得的胶黏剂通过内部活性催化粒子,显著降低了水分子解离的活化能垒,促进电解制氢过程中水的解离效率,进而提高制氢能效。

Resourceful treatment system and method for lean nitrate solution

NºPublicación:  CN121573838A 27/02/2026
Solicitante: 
CHINA COAL ENERGY RES INSTITUTE CO LTD
\u4E2D\u7164\u80FD\u6E90\u7814\u7A76\u9662\u6709\u9650\u8D23\u4EFB\u516C\u53F8
CN_121573838_PA

Resumen de: CN121573838A

According to the resourceful treatment system and method for the lean nitrate solution, the evaporative crystallization process section at the industrial wastewater zero discharge position is coupled with the process of preparing acid and alkali from strong brine and preparing hydrogen and oxygen from condensed water through electrolysis, the treatment route of the existing evaporative crystallization process section is optimized, and the treatment and investment cost of the evaporative crystallization process section is reduced; the saltpeter-poor liquid in the existing sodium sulfate evaporative crystallization process section is innovatively subjected to ultrafiltration impurity removal and nanofiltration salt separation, corresponding concentrated water and produced water are generated, and the produced water is electrolyzed through special bipolar membrane electrodialysis to prepare corresponding acid and alkali; according to the ingenious design, nanofiltration concentrated water, special bipolar membrane electrodialysis saline water and electrolyte are subjected to energy exchange, and then hydrogen and oxygen are generated through electrolysis. Meanwhile, hydrogen and oxygen are used for supplying energy to the special bipolar membrane electrodialysis electrolysis through the fuel cell.

Proportioning and operation optimization method of coal electricity-SOE coupling peak shaving system

NºPublicación:  CN121584618A 27/02/2026
Solicitante: 
NORTH CHINA ELECTRIC POWER UNIV
\u534E\u5317\u7535\u529B\u5927\u5B66
CN_121584618_PA

Resumen de: CN121584618A

The invention relates to the technical field of coal-fired power generation and hydrogen energy, and discloses a matching and operation optimization method of a coal power-SOE coupling peak shaving system, which comprises the following steps: S1, establishing a matching benefit model of a coal-fired unit and a solid oxide electrolysis coupling system, the matching benefit model comprises a system cost model and a system income model; S2, constructing a collaborative peak regulation model, and performing SOEC capacity matching and operation optimization by adopting a bilevel planning method; s3, solving the upper layer model and the lower layer model by using a CPLEX solver; generating an optimal capacity configuration and coordinated operation optimization scheme of the coal-fired unit and the solid oxide electrolysis coupling system; and S4, monitoring the operation state of the system in real time, verifying the power balance constraint of the power grid and the hydrogen mass balance constraint, and updating lower-layer scheduling or feeding back to an upper layer for periodic correction according to an operation result. According to the coupling peak regulation system, electricity, heat and hydrogen multi-energy coupling operation is achieved, so that the peak regulation depth and the variable load rate of a coal-fired power plant are remarkably improved.

一种复合电极材料及其制备方法

NºPublicación:  CN121575443A 27/02/2026
Solicitante: 
新疆大学
CN_121575443_PA

Resumen de: CN121575443A

本发明公开了一种复合电极材料及其制备方法,属于电解水析氢催化剂合成技术领域。本发明的复合电极材料的制备方法,包括以下步骤:将煤质炭、导电剂和粘结剂配制成浆料,涂敷在电极基材上,然后以阶梯型递增电压进行电沉积,得到复合电极材料。本发明制备的复合电极材料具有较低的过电位,电催化性能良好,且具有优异的电催化稳定性。

Near-zero carbon emission energy supply system and method based on reversible SOC

NºPublicación:  CN121584710A 27/02/2026
Solicitante: 
ANHUI UNIV OF SCIENCE & TECHNOLOGY
\u5B89\u5FBD\u7406\u5DE5\u5927\u5B66
CN_121584710_PA

Resumen de: CN121584710A

The invention discloses a near-zero carbon emission energy supply system and method based on a reversible SOC. The near-zero carbon emission energy supply system comprises a power supply system, a hydrogen production system and a methanol preparation system. A reversible oxide battery technology is applied to a fossil energy base, and a transformation path to a green energy supply base is realized; electricity, hydrogen and carbon are organically combined by utilizing the technical characteristics of a reversible oxide battery, and the proportion of clean energy is increased and the industrial chain is optimized under the premise of utilizing coal and gas in a mining area in a cooperative mode of electric hydrogen production, carbon combination alcohol production, alcohol splitting hydrogen production and hydrogen power generation, so that renewable energy sources such as water, photoelectricity and the like in a fossil energy base can be fully utilized; the method has the advantages that the carbon emission reduction requirement is met, CO2 on the whole energy conversion line is captured, a carbon library is built underground in a fossil energy base for storage, near-zero carbon emission in the whole coal mining process is achieved, and resource utilization is maximized.

Norbornene-containing bis-benzocyclobutane polyaryl piperidine anion exchange membrane material as well as preparation method and application thereof

NºPublicación:  CN121571012A 27/02/2026
Solicitante: 
NINGBO INSTITUTE OF MATERIALS TECH AND ENGINEERING CHINESE ACADEMY OF SCIENCES
\u4E2D\u56FD\u79D1\u5B66\u9662\u5B81\u6CE2\u6750\u6599\u6280\u672F\u4E0E\u5DE5\u7A0B\u7814\u7A76\u6240
CN_121571012_PA

Resumen de: CN121571012A

The invention discloses an anion exchange membrane material containing norbornene dibenzocyclobutane polyaryl piperidine as well as a preparation method and application of the anion exchange membrane material, and relates to the field of anion exchange membrane materials for hydrogen production by electrolysis of water. According to the invention, norbornene bis-benzocyclobutane is introduced into a polymer main chain of aromatic hydrocarbon and piperidone to form a distorted and difficult-to-rotate space structure. By adopting the technical scheme, the structural rigidity and larger free volume of a polymer skeleton are improved, the formation of a large number of microporous structures is promoted, the agglomeration of ion clusters is facilitated, more phase separation structures are formed, and the ionic conductivity of the membrane material is improved through the synergistic effect of the two, so that the membrane material is more stable in performance. And meanwhile, the problem of relatively poor dimensional stability caused by excessive water absorption of the membrane material is inhibited, and the prepared anion exchange membrane has a wide application prospect in the field of hydrogen production by water electrolysis.

一种自支撑异质结构电催化析氧电极及其制备方法和应用

NºPublicación:  CN121575447A 27/02/2026
Solicitante: 
陕西科技大学
CN_121575447_PA

Resumen de: CN121575447A

本发明公开了一种自支撑异质结构电催化析氧电极及其制备方法和应用,涉及电解水制氢技术领域。通过一种简单的两步水热方法直接在泡沫镍上生长一种新型的纳米棒(Ni3S2)负载高活性纳米簇(FeS/MoS2)异质结构的三维复合材料。第一步合成的短棒状Ni3S2有利于反应物(H2O、OH‑)的吸附和中间体(如O*、OOH*)的形成,而第二步合成的FeS/MoS2/Ni3S2@NF,其中FeS提供了大量的活性位点,MoS2优化了异质结构电子结构。FeS/MoS2/Ni3S2@NF具有较小的电荷转移电阻和优异的电催化性能。在1M KOH溶液中具有优异的OER性能,并保持了较长的工作寿命,在析氧电池中具有应用前景。

Scheduling method for carbon capture of deep peak regulation coal-fired unit under consideration of new energy consumption

NºPublicación:  CN121584745A 27/02/2026
Solicitante: 
HUBEI ENERGY GROUP EZHOU POWER GENERATION CO LTD
HUBEI ENERGY GROUP CO LTD
\u6E56\u5317\u80FD\u6E90\u96C6\u56E2\u9102\u5DDE\u53D1\u7535\u6709\u9650\u516C\u53F8
\u6E56\u5317\u80FD\u6E90\u96C6\u56E2\u80A1\u4EFD\u6709\u9650\u516C\u53F8
CN_121584745_PA

Resumen de: CN121584745A

The invention relates to a scheduling method for carbon capture of a deep peak regulation coal-fired unit under consideration of new energy consumption, and the method comprises the steps: constructing a comprehensive energy system which comprises a deep peak regulation coal-fired unit, a first device, a conventional coal-fired unit, a second device, a wind turbine generator, a gas-fired boiler, and a heat storage device; the first device and the second device respectively comprise a carbon capture device, a methane reactor, an electrolytic bath, a hydrogen storage device and a hydrogen fuel cell; establishing an operation model, a total operation cost model and a total load constraint condition of the integrated energy system; obtaining total load prediction data; obtaining wind power output prediction data; the scheduling strategy is obtained for the operation model, the total operation cost model and the total load constraint condition of the integrated energy system by taking the minimization of the total operation cost of the integrated energy system as the target, so that the coordination and unification of the safety, low carbon and low operation cost of the power system can be realized while the efficient consumption of new energy can be ensured.

一种自支撑镧钼钴硼双功能全解水催化剂及其制备方法和应用

NºPublicación:  CN121575431A 27/02/2026
Solicitante: 
辽宁大学
CN_121575431_A

Resumen de: CN121575431A

本发明涉及一种自支撑镧钼钴硼双功能全解水催化剂及其制备方法与应用,属于电催化材料技术领域。所述方法包括将镧盐、七钼酸铵与四水合乙酸钴按设定摩尔比溶于含硼酸与柠檬酸钠的水溶液中,再加入少量硫酸,加热形成均匀电解液;以泡沫镍为工作电极,在‑300至‑200mA cm‑2的电流密度和20-50℃条件下电沉积100-200分钟,得到负载于泡沫镍上的镧钼钴硼材料。该催化剂具备自支撑结构,无需粘结剂,制备过程简单、成本低且环境友好,在析氢反应与析氧反应中均表现出高催化活性与优异的稳定性,适用于高效全水分解系统。

Macro-quantity preparation method of phase change reversible nickel-iron-sulfur catalyst capable of resisting reverse current

NºPublicación:  CN121575433A 27/02/2026
Solicitante: 
HARBIN INSTITUTE OF TECH
\u54C8\u5C14\u6EE8\u5DE5\u4E1A\u5927\u5B66
CN_121575433_A

Resumen de: CN121575433A

The invention discloses a macro preparation method of an anti-reverse-current phase-change reversible nickel-iron-sulfur catalyst, and belongs to the technical field of hydrogen production by electrolysis of water. The invention aims to solve the problem that large size, high uniformity, excellent catalytic activity and high phase change reversibility capable of resisting reverse current cannot be realized at the same time by the existing preparation method of the non-noble metal-based catalyst. The method comprises the following steps: 1, preparing a ferric salt mixed solution; 2, preparing a sulfur-containing mixed solution; and 3, performing ultrasonic ice bath synthesis. The method is used for macro preparation of the phase-change reversible nickel-iron-sulfur catalyst capable of resisting reverse current.

Mesoporous carbon loaded cobalt phosphide synergistic monatomic material as well as preparation method and application thereof

NºPublicación:  CN121575442A 27/02/2026
Solicitante: 
HEBEI UNIV OF SCIENCE AND TECHNOLOGY
\u6CB3\u5317\u79D1\u6280\u5927\u5B66
CN_121575442_PA

Resumen de: CN121575442A

The invention discloses a mesoporous carbon-loaded cobalt phosphide synergistic monatomic material as well as a preparation method and application thereof. The material comprises a mesoporous carbon carrier, cobalt phosphide nanodots (Co1-xP) which are loaded on the mesoporous carbon carrier and have cobalt vacancies, and a metal monatomic, the metal monatomic and the cobalt phosphide nanodots have electron interaction to generate a synergistic effect, so that the catalytic performance is remarkably improved. The preparation method comprises the following steps: mixing a mesoporous carbon loaded Co < 1-x > P nanodot material with a metal precursor, performing freeze drying, and performing heat treatment in a reducing atmosphere, so that the metal precursor is decomposed and anchored in a monatomic form. The material shows excellent activity and stability in an electro-catalysis hydrogen evolution reaction, the mass activity and conversion efficiency of the material are far better than those of a commercial platinum-carbon catalyst, and the material has a wide application prospect in the field of electro-catalysis.

Method for preparing ferromagnetic NiFeCo/CNFs alkaline OER catalyst based on Joule heat

NºPublicación:  CN121575445A 27/02/2026
Solicitante: 
CHANGZHOU UNIV
\u5E38\u5DDE\u5927\u5B66
CN_121575445_PA

Resumen de: CN121575445A

The invention belongs to the field of electrochemical catalytic materials, and particularly relates to a method for preparing a ferromagnetic NiFeCo/CNFs alkaline OER catalyst based on Joule heat, which comprises the following steps: preparing a spinning solution, preparing CNFs precursor fibers by electrostatic spinning, and preparing the catalyst by Joule heat at different temperatures (600/800/1000/1200/1400 DEG C). Compared with other temperature samples, the NiFeCo/CNFs prepared by Joule heat at 1200 DEG C has the highest saturation magnetization intensity (13.7 emu/g) and the optimal alkaline OER performance, and the 30h stability retention rate exceeds 95%. The preparation method is simple and controllable, the material has high magnetism and high catalytic activity, a high-quality catalyst can be provided for the field of hydrogen production through water electrolysis, and the application prospect is good.

Alkaline electrolytic cell chamber voltage monitoring method, device, equipment and medium

NºPublicación:  CN121575450A 27/02/2026
Solicitante: 
ENVISION ENERGY LTD
\u8FDC\u666F\u80FD\u6E90\u6709\u9650\u516C\u53F8
CN_121575450_PA

Resumen de: CN121575450A

The embodiment of the invention relates to the technical field of water electrolysis hydrogen production, and discloses a method, a device, equipment and a medium for monitoring the voltage of cells of an alkaline electrolytic cell, and the method comprises the following steps: setting a cycle execution period, executing in each period, and obtaining the voltage of a plurality of cells of the electrolytic cell; according to the voltages of the plurality of electrolytic cell small chambers, the voltage variation of each electrolytic cell small chamber between the current period and the previous period is obtained; and the monitoring operation of each electrolytic cell small chamber in the current period is executed according to the voltage variation. The problem that voltage state misjudgment is easily caused during equipment attenuation and working condition dynamic change due to the fact that an existing alkaline electrolytic cell small chamber voltage monitoring method adopts a fixed voltage threshold value alarm can be solved.

Shipborne multi-metal nodule low-carbon green smelting method

NºPublicación:  CN121575219A 27/02/2026
Solicitante: 
CHANGSHA RES INSTITUTE OF MINING AND METALLURGY CO LTD
\u957F\u6C99\u77FF\u51B6\u7814\u7A76\u9662\u6709\u9650\u8D23\u4EFB\u516C\u53F8
CN_121575219_PA

Resumen de: CN121575219A

The invention discloses a shipborne polymetallic nodule-oriented low-carbon green smelting method which comprises the following steps: firstly, carrying out deck dehydration on deep-sea polymetallic nodules collected from the seabed, and then drying and pre-reducing the obtained dehydrated polymetallic nodules, and then the obtained pre-reduced material is subjected to deep reduction smelting through a hydrogen plasma smelting furnace, a melt is poured out after smelting is finished, smelting slag and smelting alloy are separated, the smelting alloy is collected for standby application, and the smelting slag is discharged to the seabed in situ after being detected to be harmless. The method is simple in processing technology, short in process, small in equipment amount and small in occupied space, auxiliary materials do not need to be transported from land, and carbon-free green directional separation of the multi-metal nodule valuable metal can be directly achieved on a ship.

一种模拟阴离子交换膜水电解槽产生反向电流的方法及反向电流对电极影响的加速应力测试应用

NºPublicación:  CN121577725A 27/02/2026
Solicitante: 
哈尔滨工业大学国能粤电台山发电有限公司
CN_121577725_PA

Resumen de: CN121577725A

一种模拟阴离子交换膜水电解槽产生反向电流的方法及反向电流对电极影响的加速应力测试应用,它涉及电化学技术领域。产生反向电流的方法:在恒定电解状态下,停机瞬间施加0V,阳极电位会跨越平衡电位,出现‑1.0 V vs. RHE的瞬时反向极化信号,随后快速衰减并趋近于零,表明反向电流已被成功诱发。加速应力测试方法:在不同电流密度下分别运行,每个电流密度下运行后需要重新停机、再启动的操作,重复循环上述操作。本发明实现了对AEMWE阳极失效过程的实时追踪与定量评估,明确了阳极在反向电流条件下的活性衰减路径与惰性覆盖层形成过程,为波动工况下AEMWE电极可靠性评估提供了借鉴。

一种钛酸锶单晶颗粒及其制备方法与应用

NºPublicación:  CN121575483A 27/02/2026
Solicitante: 
中国科学院过程工程研究所
CN_121575483_PA

Resumen de: CN121575483A

本发明提供了一种钛酸锶单晶颗粒及其制备方法与应用。所述钛酸锶单晶颗粒的暴露晶面包括(100)晶面和(111)晶面;且所述钛酸锶单晶颗粒呈锥形多面体结构。本发明提供的钛酸锶单晶颗粒呈锥形多面体结构,暴露晶面只有(100)晶面和(111)晶面,且每个颗粒的(111)晶面暴露比例和面积更大,使得本发明提供的钛酸锶单晶颗粒具有更高的光量子利用率。

考虑温度-压力-水影响的质子交换膜电解槽自适应调频控制方法

NºPublicación:  CN121584591A 27/02/2026
Solicitante: 
重庆大学
CN_121584591_PA

Resumen de: CN121584591A

本发明公开考虑温度‑压力‑水影响的质子交换膜电解槽自适应调频控制方法,包括以下步骤:1)基于PEMEL动态运行特性,构建考虑温度、压力和含水量耦合效应的PEMEL动态模型,为调频控制策略设计提供精确的模型基础;2)剖析PEMEL在不同稳态运行点下的调频性能;3)剖析PEMEL的温度、压力、含水量对其最大制氢功率的影响机理;4)提出PEMEL在温度、压力、含水量影响下的调频功率补偿方法;5)基于模糊控制理论及PEMEL的运行点实时状态,设计PEMEL的虚拟惯量和一次调频参数自适应整定机制,研究PEMEL自适应调频策略。本发明通过考虑温度‑压力‑水影响的PEMEL自适应调频控制策略实现PEMEL调频性能的精准感知与动态优化控制。

高温固相制备酰胺键桥连有机聚合物产氧光催化剂的方法

NºPublicación:  CN121574362A 27/02/2026
Solicitante: 
福建技术师范学院
CN_121574362_A

Resumen de: CN121574362A

本发明涉及一种高温固相制备酰胺键桥连有机聚合物产氧光催化剂的方法,包括以下步骤:将芳香多元胺单体与芳香多元酰氯单体混合后进行高温处理,冷却,即得;高温处理的温度T满足T1≤T≤T2,高温处理的时间为10~60min,其中,T1为高于芳香多元酰氯单体的熔点且不低于260℃的温度,T2为比芳香多元胺单体的起始分解温度低20℃以上的温度。本发明采用一步高温固相法,通过将反应温度调控在T1与T2之间,利用芳香多元酰氯单体熔融自成溶剂的特性作为反应介质,使得氨基与酰氯基团直接、快速地缩合生成酰胺键,合成周期短;同时,该反应温度条件能够为分子链运动与有序排列提供充足能量,形成高结晶度的聚合物网络,从而表现出较好的光解水产氧性能。

一种双位点催化剂及其制备方法与应用

NºPublicación:  CN121575436A 27/02/2026
Solicitante: 
厦门大学
CN_121575436_PA

Resumen de: CN121575436A

本发明涉及电催化剂技术领域,具体公开了一种双位点催化剂及其制备方法与应用,本发明提供一种电解水阳极催化剂制备方案,该方案采用温和的低温水热法及乙二醇原位热还原工艺,成功构建了催化位点‑质子传输位点的双位点协同体系,片状磷酸氧铌载体提供了较大的比表面积和优异的质子导电性,确保质子能够迅速传导至电解液中,避免了质子积累带来的负面效应,有效抑制了局部微环境酸化导致的金属铱溶解与脱落,维持催化剂的热力学稳定性,将金属铱纳米颗粒负载在片状磷酸氧铌载体上,金属铱作为反应活性位点,提供了高效的析出反应活性,磷酸氧铌载体作为质子导电位点,协同金属铱提高了反应效率,二者的协同作用显著提升了催化活性和稳定性。

一种PdPtCu三元金属烯催化剂及其制备方法与应用

NºPublicación:  CN121575437A 27/02/2026
Solicitante: 
浙江理工大学
CN_121575437_PA

Resumen de: CN121575437A

本发明公开了一种PdPtCu三元金属烯催化剂,所述催化剂的表面具有晶体、非晶、线缺陷、点缺陷和孔洞,所述PdPtCu三元金属烯由Pd、Pt和Cu三种元素合金化所构成,本发明具有活性和稳定性较高的特点。本申请还公开了PdPtCu三元金属烯催化剂的制备方法和应用。

一种质子交换膜电解槽密封垫片装配用粘接剂及其制备方法

NºPublicación:  CN121574674A 27/02/2026
Solicitante: 
东方电气集团东方锅炉股份有限公司
CN_121574674_PA

Resumen de: CN121574674A

本发明涉及质子交换膜电解槽装配技术领域,本发明公开了一种质子交换膜电解槽密封垫片装配用粘接剂及其制备方法,粘接剂包括质量分数如下的原料:原胶5%‑40%、乳化剂1%‑10%、增粘剂2%‑10%和溶剂40%‑90%组成。将原料在20℃‑50℃的环境下充分搅拌,搅拌混合均匀即得到本申请的粘接剂。本发明的粘接剂粘结强度高的同时粘性低、固化时间短,相较传统的粘结剂具有显著的优势;同时,使用方法操作简单、易于点胶,适配各种自动化操作过程,应用本申请的粘接剂能够解决低表面能橡胶和钛金属件难以固定的问题,提升密封垫片搭接效率和搭接稳定性。

一种结合等离子体与催化剂的氨裂解制氢装置

NºPublicación:  CN121571061A 27/02/2026
Solicitante: 
北京亿能氢源科技有限公司
CN_121571061_PA

Resumen de: CN121571061A

本发明涉及制氢设备技术领域,具体为一种结合等离子体与催化剂的氨裂解制氢装置,催化单元包括固定设置在底板上的支架,且其中一组支架上固定设置有控制器,控制器上固定设置有用于添加原料的存料器,底板上固定设置有转化器,存料器与转化器之间通过连接管连通,输料管二的另一端与转化器相连通,催化单元用于对氨气进行裂解反应,氨气通过转化器和输料管一输送至装置的反应罐内,设置在底板上的调节器能够保持氨气输送的稳定性和安全性,同时设置在输料管一上的结合器能够保持反应过程中氨气的稳定性,支撑框架上的混合器能够搅拌催化剂能够保持与溶液的充分接触,增加表面羟基数量,增强与活性组分的结合力。

一种用于光热氨分解制氢的MoN/Mo2C复合材料的制备方法及应用

NºPublicación:  CN121571185A 27/02/2026
Solicitante: 
江西省科学院能源研究所江西省碳中和研究中心
CN_121571185_PA

Resumen de: CN121571185A

本发明公开了一种用于光热氨分解制氢的MoN/Mo2C复合材料的制备方法及应用。该方法将以MoCl5·7H2O与尿素为原料,在氮气气氛中煅烧得到Mo2C,随后通过氨气和氦气的混合气体气氛条件下热得到MoN/Mo2C复合材料。该类复合材料在带有凸透镜聚焦的光源照射下有着优异的氨分解产氢效率。该催化剂在光照作用下不仅能够产生大量的热能,同时生成载流子能够有效地参与催化过程,极大程度地降低反应活化能,光热催化产氢效率远高于其在相同温度下未光照条件下的性能。该发明所涉及的催化剂合成方法简便易放大,光热催化氨分解制氢的方法具有条件温和,能耗低,效率高等特点,具有良好的应用前景。

动力装置废热供能的甲酸液相/汽相梯级制氢系统

NºPublicación:  CN121571065A 27/02/2026
Solicitante: 
河南科技大学
CN_121571065_PA

Resumen de: CN121571065A

本发明涉及新能源制氢技术领域,具体是一种动力装置废热供能的甲酸液相/汽相梯级制氢系统。该系统可充分利用氢燃料电池发动机等动力装置运行过程中的废热,加热甲酸制氢反应液,提高反应液温度进而强化甲酸分解制氢性能,甲酸所产氢气经纯化后进入氢动力装置,为氢动力装置提供氢气来源。

一种双单晶CoS@CoSe2异质结电极及其制备方法和应用

NºPublicación:  CN121575440A 27/02/2026
Solicitante: 
德州学院
CN_121575440_PA

Resumen de: CN121575440A

本发明属于电极材料技术领域,特别涉及一种双单晶CoS@CoSe2异质结电极及其制备方法和应用。所述异质结电极的结构为在碳布表面原位均匀生长单晶CoS纳米块,并于CoS纳米块表面外延生长单晶CoSe2纳米棒。所制备的双单晶CoS@CoSe2异质结电极在碱性OER测试中表现出卓越的性能。在1 M KOH电解液中,仅需115 mV的极低过电位即可驱动10 mA cm‑2的电流密度。

一种基于多状态协同调度的光伏制氢并网系统及方法

NºPublicación:  CN121584757A 27/02/2026
Solicitante: 
深能智慧能源科技有限公司深圳能源集团股份有限公司
CN_121584757_PA

Resumen de: CN121584757A

一种基于多状态协同调度的光伏制氢并网系统及方法,涉及新能源综合利用领域。解决现有因光伏发电的间歇性和波动性导致电解槽运行不稳定、能源综合利用率低及经济效益不佳等问题,所述系统包括光伏发电单元、储能单元、至少一个电解槽单元、储氢单元以及一个控制器。控制器实时监测光伏发电功率、储能单元充电状态和储氢单元储氢状态,并根据预设的多状态协同调度策略执行以下操作:依据光伏功率阈值分级启动电解槽单元;利用储能单元平滑光伏功率波动,为电解槽稳定供电;并且,基于储能单元达到上限或储氢单元达到上限这两个独立的触发条件,动态地将系统富余电能并网售卖。本发明还适用于集成光伏发电、电化学储能、电解水制氢领域。

一种甲烷化方法和系统

NºPublicación:  CN121586761A 27/02/2026
Solicitante: 
赛瑞斯知识产权有限公司
CN_121586761_PA

Resumen de: AU2024321116A1

The present invention relates to a methanation method comprising providing an electrolyser system, the electrolyser system (20) comprising an electrolyser (10) that has at least one electrolyser cell (11), at least one fuel input (14) through which fuel enters the electrolyser (10) and at least one offgas output (46) from which offgas exits the electrolyser (10), the method further comprising supplying fuel to the at least one fuel inlet, the fuel comprising at least water and either or both carbon dioxide and carbon monoxide, operating the electrolyser system (20) by powering the electrolyser cell (11) with electricity to electrolyse the fuel in the at least one electrolyser cell (11) such that a part of the water splits into hydrogen and oxygen, wherein the electrolyser (10) is operated at a temperature at or in excess of 150 degrees C, and methanation occurs to the carbon dioxide and/or carbon monoxide in the electrolyser (10). The gas mixture can be released from the at least one offgas output (46) and then passed through a gas separation process to separate at least the methane from the gas mixture. The present invention also relates to an electrolyser system (20) configured to operate using the above method. The electrolyser system (20) comprises a fuel fluid flow path connecting a fuel inlet and a fuel outlet. The method may comprise providing to the fuel inlet a fuel gas containing water and a source of carbon selected from one or more of CO and CO2, operating the ele

アンモニア脱水素用触媒、その製造方法、及びこれを用いた水素製造方法

NºPublicación:  JP2026506921A 27/02/2026
Solicitante: 
エイチディーヒュンダイオイルバンクカンパニーリミテッド
JP_2026506921_A

Resumen de: CN120857975A

The invention discloses a catalyst for ammonia dehydrogenation, a preparation method thereof and a method for preparing hydrogen by using the catalyst. The disclosed catalyst for ammonia dehydrogenation comprises a clay, and an alkali metal and ruthenium impregnated in the clay.

一种可稳定连续独立产生双气泡的双电极结构及制备方法

NºPublicación:  CN121575428A 27/02/2026
Solicitante: 
西安交通大学
CN_121575428_PA

Resumen de: CN121575428A

本发明提供一种可稳定连续独立产生双气泡的双电极结构及制备方法,双电极结构包括外部绝缘管、电极线、内部绝缘管、导线和密封体;内部绝缘管中有第一电极线,外部绝缘管中设有第二电极线,第一电极线和第二电极线平行,第一电极线和第二电极线的第一端连接导线,第一电极线和第二电极线的第二端与外部绝缘管端面平齐并密封,第一端处外部绝缘管、导线以及内部绝缘管之间的间隙设置密封体;内部绝缘管的第一端和第一电极线的第一端均置于密封体中,两根电极线在外部绝缘管内绝缘;在电极表面产生微米级单气泡,防止电解液渗漏导致的短路或腐蚀,从根源上杜绝了电极表面多气泡的产生,保障了电极在同一时刻只产生单气泡,并延长了装置使用寿命。

PROCESSES FOR PREPARING LITHIUM HYDROXIDE

NºPublicación:  US20260055526A1 26/02/2026
Solicitante: 
NEMASKA LITHIUM INC [CA]
NEMASKA LITHIUM INC
US_20260055526_PA

Resumen de: US20260055526A1

There are provided system for preparing lithium hydroxide from an aqueous composition comprising a lithium compound and use of the system thereof to prepare lithium hydroxide, the system comprising an electrochemical cell, a pH probe and at least one inlet for receiving acid or base for maintaining pH. For example, the lithium compound can be lithium sulphate and the aqueous composition can be at least substantially maintained at a pH having a value of about 2 to about 4.

HYDROGEN EVOLUTION ELECTROCATALYST, PREPARATION METHOD THEREFOR, AND USE THEREOF

NºPublicación:  WO2026040290A1 26/02/2026
Solicitante: 
PETROCHINA SHENZHEN NEW ENERGY RES INSTITUTE CO LTD [CN]
PETROCHINA COMPANY LTD [CN]
\u4E2D\u77F3\u6CB9\u6DF1\u5733\u65B0\u80FD\u6E90\u7814\u7A76\u9662\u6709\u9650\u516C\u53F8,
\u4E2D\u56FD\u77F3\u6CB9\u5929\u7136\u6C14\u80A1\u4EFD\u6709\u9650\u516C\u53F8
WO_2026040290_PA

Resumen de: WO2026040290A1

A hydrogen evolution electrocatalyst, a preparation method therefor, and the use thereof. The hydrogen evolution electrocatalyst comprises a nickel foam substrate, a Ni3S2 nanosheet layer and a graphdiyne coating layer; at least part of the outer surface of the nickel foam substrate is provided with the Ni3S2 nanosheet layer; nickel atoms in the Ni3S2 nanosheet layer come from the nickel foam substrate; at least part of the outer surface of the Ni3S2 nanosheet layer is provided with the graphdiyne coating layer. The hydrogen evolution electrocatalyst has the characteristic of high catalytic activity.

ELECTROLYSIS APPARATUS OPERATION SYSTEM

NºPublicación:  US20260055519A1 26/02/2026
Solicitante: 
DENSO CORP [JP]
DENSO CORPORATION
US_20260055519_PA

Resumen de: US20260055519A1

An electrolysis apparatus operation system includes an electrolysis apparatus, a control unit, a target state-of-health value input unit, and a control parameter calculating unit. The electrolysis apparatus has a plurality of electrolytic stacks in which a plurality of electrolytic cells that produce hydrogen by electrolyzing water are stacked. The control unit controls a controlled subject based on a control parameter that affects state-of-health of the controlled subject. The target state-of-health value input unit allows a system user to input a target state-of-health value that is a target value for state-of-health. The control parameter calculating unit calculates a control parameter of the controlled subject based on the target state-of-health value. The controlled subject is the electrolysis apparatus.

Catalyst structure for hydrogen evolution reaction and fabrication method of the same

NºPublicación:  KR20260026365A 26/02/2026
Solicitante: 
성균관대학교산학협력단

Resumen de: KR20260026365A

본 발명에 따른 촉매 구조체 제조 방법은, 전도성 집전체를 준비하는 단계, 전이금속 및 칼코겐 원소를 포함하는 촉매층 소스를 준비하는 단계, 상기 전도성 집전체 상에 상기 촉매층 소스를 코팅하여 예비 촉매층을 포함하는 예비 촉매 구조체를 제조하는 단계, 및 상기 예비 촉매 구조체, 알칼리 금속 전극, 및 전해질을 이용한 전기화학적 양이온 주입 방법으로, 상기 예비 촉매 구조체의 상기 예비 촉매층을 촉매층으로 전환시켜 상기 촉매층을 포함하는 상기 촉매 구조체를 제조하는 단계를 포함하고, 전기화학적 양이온 주입 과정에서, 과전압의 방전에 의해 상기 촉매층의 결정 구조가 반도체 특징을 갖는 결정 구조에서 금속 특징을 갖는 결정 구조로 전환되는 것을 포함할 수 있다.

Bipolarplatte für ein Elektrolysesystem

NºPublicación:  DE102024207916A1 26/02/2026
Solicitante: 
BOSCH GMBH ROBERT [DE]
Robert Bosch Gesellschaft mit beschr\u00E4nkter Haftung
DE_102024207916_PA

Resumen de: DE102024207916A1

Die vorgestellte Erfindung betrifft eine Bipolarplatte (100) für ein Elektrolysesystem (200),wobei die Bipolarplatte (100) umfasst:- einen Grundkörper (101) mit einer ersten Seite (103) und einer der ersten Seite (103) gegenüberliegenden zweiten Seite (105),wobei zumindest auf der ersten Seite (103) eine Vielzahl Kanäle (107) von einem ersten Ende zu einem dem ersten Ende gegenüberliegenden zweiten Ende der Bipolarplatte (100) verlaufen,wobei zwischen jeweiligen benachbarten Kanälen (107) Leitpfade (109) ausgebildet sind, undwobei jeweilige Kanäle (107) eine Anzahl Öffnungen (111) umfassen, die dazu konfiguriert sind, durch die Kanäle (107) strömendes Fluid in die Leitpfade (109) zu leiten.

METHOD AND SYSTEM FOR HYDROGEN PRODUCTION

NºPublicación:  US20260054981A1 26/02/2026
Solicitante: 
SAUDI ARABIAN OIL CO [SA]
SAUDI ARABIAN OIL COMPANY
US_20260054981_PA

Resumen de: US20260054981A1

A method for hydrogen production may comprise: feeding a steam stream and a natural gas stream to a methane reforming unit to produce a gray hydrogen gas and CO2 stream; feeding the gray hydrogen and CO2 stream to a CO2 capture unit to produce blue hydrogen; feeding a water stream and electricity to an electrolyzer unit to produce a green hydrogen gas and oxygen; and collecting the blue hydrogen from the CO2 capture unit and the green hydrogen from the electrolyzer unit. A hydrogen production system may comprise: a methane reforming unit; a CO2 capture unit; and an electrolyzer.

WATER ELECTROLYSIS CELL

NºPublicación:  US20260055516A1 26/02/2026
Solicitante: 
TOYOTA MOTOR CO LTD [JP]
TOYOTA JIDOSHA KABUSHIKI KAISHA
US_20260055516_PA

Resumen de: US20260055516A1

A water electrolysis cell includes a membrane-electrode assembly, a frame body made of resin that is provided along a peripheral edge of the membrane-electrode assembly, and a first separator and a second separator that face each other through the membrane-electrode assembly and the frame body and are joined to each other by the frame body. An outer peripheral portion of the membrane-electrode assembly is extended to between a first face of the frame body and the first separator. A surface of the first face includes an antioxidant.

WATER ELECTROLYSIS METHOD FOR BUFFER SOLUTION AND SYSTEM THEREFOR

NºPublicación:  WO2026042828A1 26/02/2026
Solicitante: 
UNIV TOKYO [JP]
\u56FD\u7ACB\u5927\u5B66\u6CD5\u4EBA\u3000\u6771\u4EAC\u5927\u5B66
WO_2026042828_PA

Resumen de: WO2026042828A1

Problem To provide a water electrolysis method and a water electrolysis system with which water electrolysis can be highly efficiently performed under non-extreme pH conditions. Solution Provided is a water electrolysis method in a buffer solution having a pH of 7 to 12, wherein the buffer solution is composed of an electrolyte solution containing at least one cation species selected from the group consisting of alkali metal cations and at least one anion species selected from the group consisting of borates and carbonates, and the electrolyte solution contains 0.1 to 6.0 mol/kg of phosphate ions.

HYDROGEN STORAGE MEDIUM

NºPublicación:  WO2026039871A1 26/02/2026
Solicitante: 
GRAPHENEX PTY LTD [AU]
GRAPHENEX PTY LTD
WO_2026039871_A1

Resumen de: WO2026039871A1

The present disclosure relates to hydrogen storage mediums comprising sodium borohydride, magnesium oxide, and magnesium which release hydrogen when contacted with a proton source. The present disclosure also relates to methods of producing hydrogen storage mediums.

RENEWABLE ENERGY SOURCE USING PRESSURE DRIVEN FILTRATION PROCESSES AND SYSTEMS

NºPublicación:  AU2024327448A1 26/02/2026
Solicitante: 
IDE WATER TECH LTD
IDE WATER TECHNOLOGIES LTD
AU_2024327448_PA

Resumen de: AU2024327448A1

The present invention relates generally to the production of a desalinated, filtrated or other way treated water simultaneously with generation of renewal energy source, in particular hydrogen, using osmotic and/or gauge pressure driven filtration processes and systems. The co-generation of hydrogen 11 from water 8 produced during pressure driven water desalination/filtration processes, such as reverse osmosis, forward osmosis, pressure retarded osmosis or ultrafiltration. A small part of feed, raw saline solution and/or permeate involved in a desalination/filtration processes is subjected to electrolysis thereby splitting the water to produce hydrogen. This is achieved by the provision of novel RO type semi- permeable membranes and UF type membrane that incorporate electrodes 9, 10 within the membrane to allow splitting of the water via electrolysis.

MIXED METAL OXIDE AEROGELS FOR ELECTROLYZERS

NºPublicación:  US20260055523A1 26/02/2026
Solicitante: 
UNIV BAR ILAN [IL]
BAR ILAN UNIVERSITY
US_20260055523_A1

Resumen de: US20260055523A1

The technology generally concerns novel aerogels of mixed metal oxides and uses thereof as electrocatalysts.

ELECTROCHEMICAL HYDROGEN PRODUCTION UTILIZING AMMONIA WITH OXIDANT INJECTION

NºPublicación:  US20260055518A1 26/02/2026
Solicitante: 
UTILITY GLOBAL INC [US]
Utility Global, Inc
US_20260055518_PA

Resumen de: US20260055518A1

Herein discussed is a method of producing hydrogen comprising: (a) providing an electrochemical reactor having an anode, a cathode, and a membrane between the anode and the cathode, wherein the membrane is both electronically conducting and ionically conducting; (b) introducing a first stream to the anode, wherein the first stream comprises ammonia; (c) introducing an oxidant to the anode; and (d) introducing a second stream to the cathode, wherein the second stream comprises water and provides a reducing environment for the cathode; wherein hydrogen is generated from water electrochemically; wherein the first stream and the second stream are separated by the membrane; and wherein the oxidant and the second stream are separated by the membrane.

Hydrogen Gas Production Assembly and Method for Production of Hydrogen Gas

NºPublicación:  US20260055522A1 26/02/2026
Solicitante: 
RSJ OOSM B V [NL]
RSJ Oosm B.V
US_20260055522_PA

Resumen de: US20260055522A1

Provided herein is a hydrogen gas production assembly includes a hydrogen gas production device, a container including an aqueous electrolyte solution, a storage container for storing produced hydrogen gas an input providing the aqueous electrolyte solution from the container to the hydrogen gas production device and an output for transferring produced hydrogen gas from the hydrogen gas production device to the storage container.

Water electrolyzer

NºPublicación:  AU2026200812A1 26/02/2026
Solicitante: 
EVOLOH INC
EvolOH, Inc
AU_2026200812_A1

Resumen de: AU2026200812A1

22418031_1 (GHMatters) P121123.AU.1 The present application relates to water electrolyzers, including water electrolyzers incorporating anion exchange membranes. The present applications also 5 relates to materials incorporated into water electrolyzers and approaches for manufacturing water electrolyzers, as well as methods of using water electrolyzers. eb e b

Pure-Phase Cubic Ni1-xMox Alloy Nanoparticles as Low-Cost and Earth Abundant Electrocatalysts

NºPublicación:  US20260055524A1 26/02/2026
Solicitante: 
VIRGINIA COMMONWEALTH UNIV [US]
VIRGINIA COMMONWEALTH UNIVERSITY
US_20260055524_PA

Resumen de: US20260055524A1

Low-cost and earth abundant, Ni1-xMox alloy nanocrystals, with sizes ranging from 18-43 nm and varying Mo composition (0.0-11.4%), were produced by a colloidal chemistry method for alkaline HER reactions. For a water splitting current density of −10 mA/cm2, these alloys demonstrate over-potentials of −62 to −177 mV, which are comparable to commercial Pt-based electrocatalysts (−68 to −129 mV). The cubic Ni0.934Mo0.066 alloy nanocrystals exhibit the highest activity as alkaline HER electrocatalysts, outperforming commercial Pt/C (20 wt %) catalyst.

Device And Method For Investigating Chemical Processes

NºPublicación:  US20260054247A1 26/02/2026
Solicitante: 
HTE GMBH THE HIGH THROUGHPUT EXPERIMENTATION COMPANY [DE]
HTE GMBH THE HIGH THROUGHPUT EXPERIMENTATION COMPANY
US_20260054247_PA

Resumen de: US20260054247A1

The invention relates to a device, stacked plate reactor and to a method for investigating chemical processes to be carried out simultaneously or almost at the same time on a large number of functional element variations of the process parameters.

MICROORGANISMS AND ARTIFICIAL ECOSYSTEMS FOR THE PRODUCTION OF PROTEIN, FOOD, AND USEFUL CO-PRODUCTS FROM C1 SUBSTRATES

Nº publicación: US20260055517A1 26/02/2026

Solicitante:

KIVERDI INC [US]
Kiverdi, Inc

US_20260055517_PA

Resumen de: US20260055517A1

Microorganisms and bioprocesses are provided that convert gaseous C1 containing substrates, such as syngas, producer gas, and renewable H2 combined with CO2, into nutritional and other useful bioproducts.

traducir