Ministerio de Industria, Turismo y Comercio LogoMinisterior
 

Alerta

Resultados 161 resultados
LastUpdate Última actualización 25/02/2026 [06:47:00]
pdfxls
Solicitudes publicadas en los últimos 60 días / Applications published in the last 60 days
previousPage Resultados 25 a 50 de 161 nextPage  

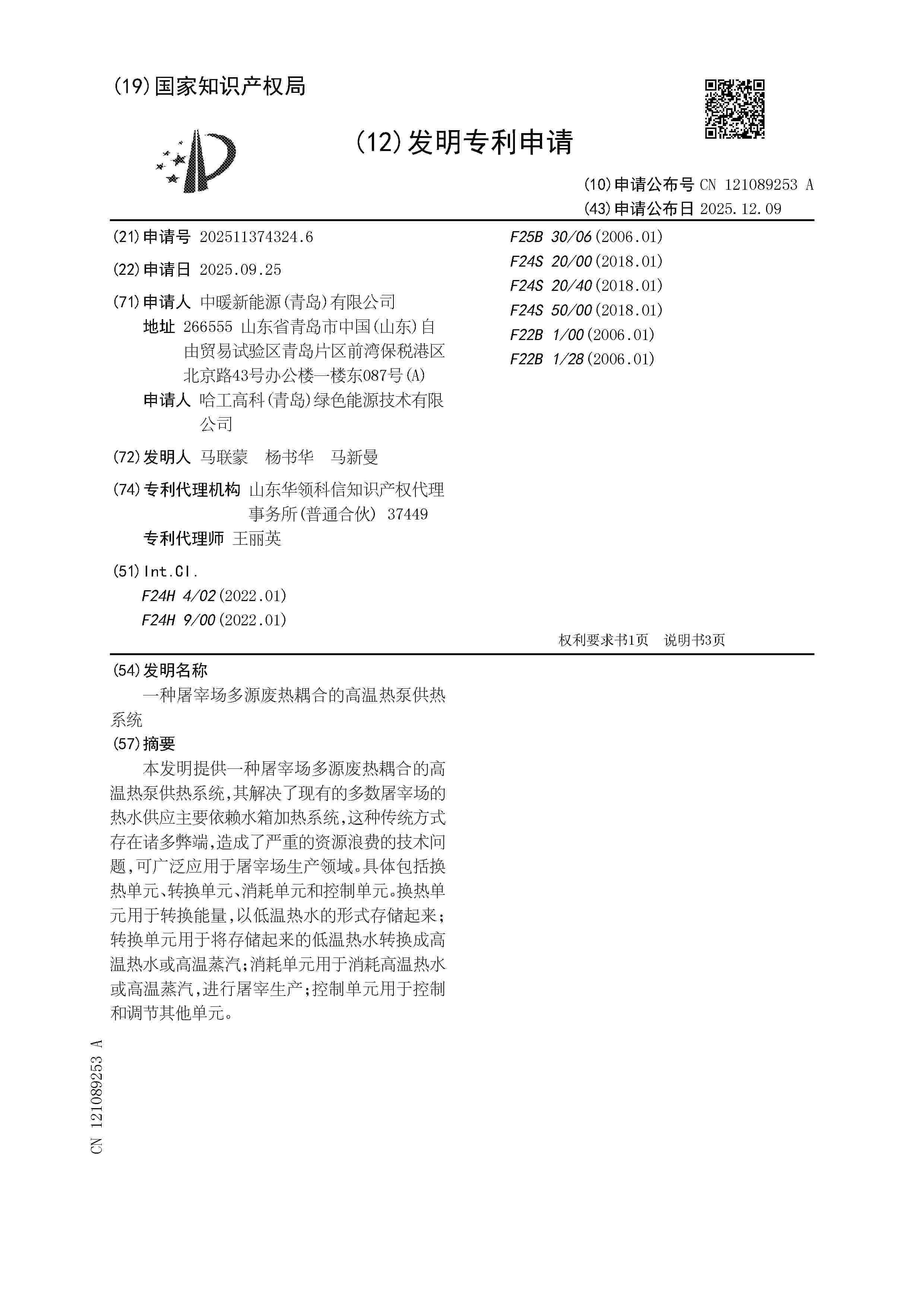
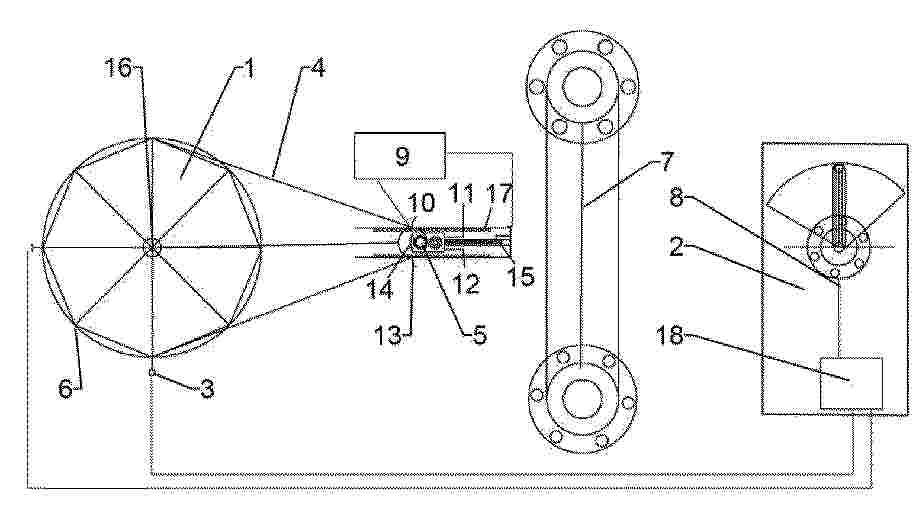
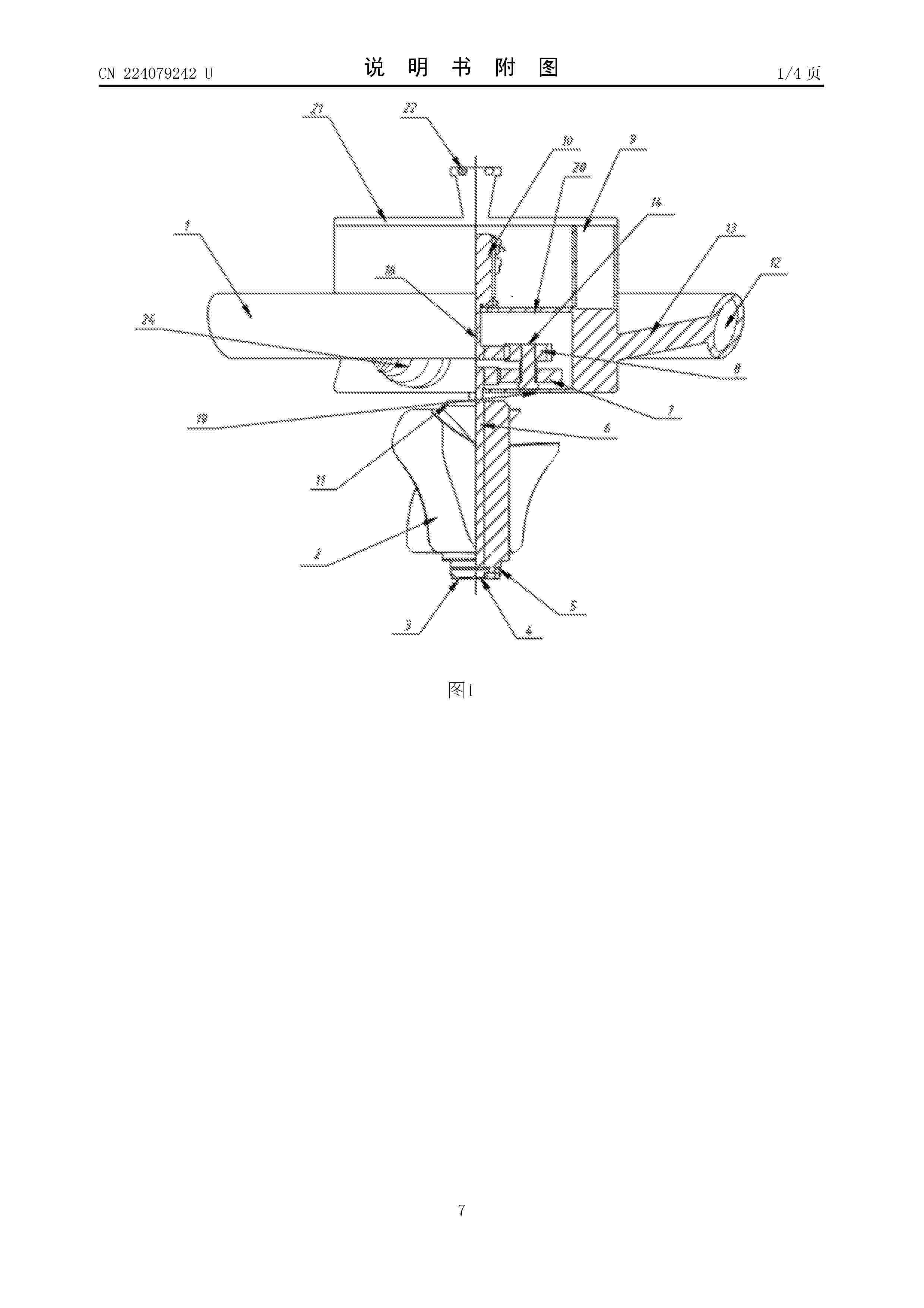
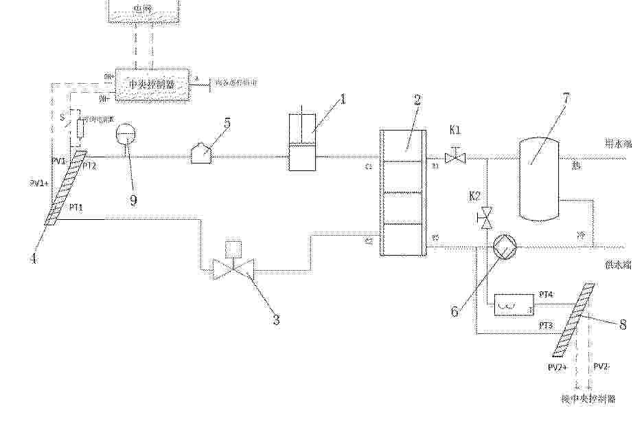
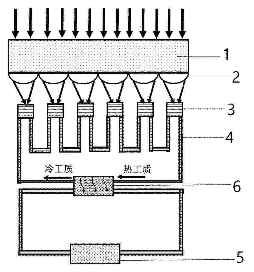
APPARATUS AND METHOD FOR PRODUCING WATER BY MEANS OF A VAPOUR CONVECTION TYPE SOLAR RECEIVER

NºPublicación:  EP4689301A1 11/02/2026
Solicitante: 
AKUA S R L [IT]
Akua S.r.l
WO_2024209421_PA

Resumen de: WO2024209421A1

Convection type solar receiver for producing water from the ambient humidity which comprises a thermal absorber which is positioned in the region of a focusing axis and a casing which is transparent and concentric with respect to the thermal absorber. The thermal absorber contains drying material which allows the adsorption of the humidity contained in the air and the desorption of the water vapour. The solar receiver also comprises an intake valve and an emission valve which connect the thermal absorber to the external environment and a circuit which connects the thermal absorber to the casing in a fluid-dynamic manner. It is possible via a two-directional fan to introduce humid air inside the thermal absorber and, once the drying material is saturated, it is possible to close the valves and to allow the air inside the casing and the thermal absorber to be heated. Once the optimum temperature is reached, the fan is activated with a flow of air counter to the intake flow in order to enable the desorption of the water from the drying material and to collect the condensate and the water vapour in a condenser.

复合抛物面聚光器装置

NºPublicación:  CN121506555A 10/02/2026
Solicitante: 
月球氦开采有限责任公司
CN_121506555_PA

Resumen de: US12410709B1

Described herein are embodiments directed to collecting vaporize gas via a CPC arrangement. The CPC arrangement generally comprises a transporter that carries around a cover with one or more cryogenically cooled plates (or some other cryogenically cooled surface) therein. A plurality of CPCs dispersed on the transporter each have a concave reflective bowl that captures and directs sunlight through a fiberoptic cable where the sunlight is focused on regolith in an internal environment defined within the cover when resting atop the regolith. The focused sunlight heats the regolith and liberates the gas from the regolith, which is trapped in the internal environment. The gas in the internal environment condenses on the cooled plates where it can be collected and processed.

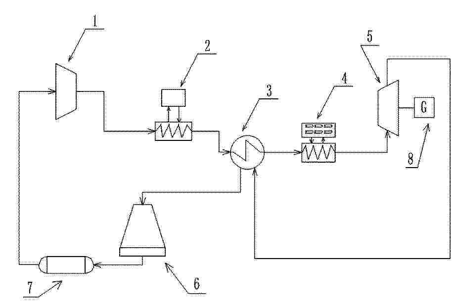
梯级温区调控式太阳能-谷电互补储热供能系统及方法

NºPublicación:  CN121498257A 10/02/2026
Solicitante: 
中国长江电力股份有限公司中国长江三峡集团有限公司
CN_121498257_PA

Resumen de: CN121498257A

本发明涉及储热供能技术领域,公开了一种梯级温区调控式太阳能‑谷电互补储热供能系统及方法,该系统包括:镜场集热系统、循环油箱、高温固体储热换热系统,高温固体储热换热系统的蓄热体室中包含有多个储热段,不同储热段的蓄热体材料不同,各储热段分别连接有独立的惰性气体循环模块和电加热器;镜场集热系统,用于聚集太阳辐射能量并将太阳辐射能量产生的热能传输至循环油箱;循环油箱将热能分配至各储热段;高温固体储热换热系统利用各储能段中的蓄热体存储热能,并通过惰性气体循环模块将蓄热体室中的热能输出;电加热器将电能转换为热能并存储至各储热段。本发明实现了储热密度与温度上限的双重突破,且能适应不同的符合需求。

分布储能式光热系统

NºPublicación:  CN121498254A 10/02/2026
Solicitante: 
浙江可胜技术股份有限公司
CN_121498254_A

Resumen de: CN121498254A

本发明提供了一种分布储能式光热系统,包括动力岛单元和至少两个光热系统;各光热系统包括光热模块;至少一个光热系统为特征光热系统;特征光热系统还包括第一储存模块、第一管路及一号管组;各特征光热系统的高温储热介质输出端通过第一管路连接动力岛单元的高温储热介质输入端;光热模块的高温储热介质通过一号管组输送至第一储存模块的高温储热介质输入端,第一储存模块输出的高温储热介质输入第一管路;一号管组包括至少一个第三管路;当第一管路中的高温储热介质流速与一号管组中各第三管路中的高温储热介质流速相同时,一号管组的最大流量大于第一管路的最大流量。本发明解决了现有技术中规模较大的槽式光热电站增加了运行成本的问题。

混合轴向模块化线聚焦集热镜场及其优化配置方法

NºPublicación:  CN121498255A 10/02/2026
Solicitante: 
中国大唐集团科学技术研究总院有限公司西北电力试验研究院
CN_121498255_PA

Resumen de: CN121498255A

本发明公开了混合轴向模块化线聚焦集热镜场及其优化配置方法,混合轴向模块化线聚焦集热镜场,包括依次连接的热储罐、热母管、混合轴向镜场、冷母管和冷储罐,热储罐和冷储罐均连接终端用户;混合轴向镜场包括至少2种轴向不同的镜场模块。使用其优化配置方法能够平滑季节出力曲线减少储热系统的配置容量需求,降低因季节集热量差异导致的系统停机,适合于需要连续稳定供能的场景;同时具有灵活性与可扩展性,可根据项目选址纬度和终端用户负荷特性、电力市场交易策略等,灵活调整两种模块的面积配比和布局,实现定制化设计,可扩展性强。

多塔定日镜场设置方法、系统、设备以及计算机存储介质

NºPublicación:  CN121502840A 10/02/2026
Solicitante: 
华北电力大学
CN_121502840_PA

Resumen de: CN121502840A

本申请公开了一种多塔定日镜场设置方法、系统、设备以及计算机存储介质。所述方法包括:获取预设参数;根据各所述预设参数通过预定区域划分方式确定所述候选定日镜区域数量、各所述候选定日镜区域内的区域参数以及各所述定日镜预设区域之间的交界线属性信息,所述交界线由各所述定日镜预设区域相交生成;基于所述候选定日镜区域数量、所述区域参数以及各所述交界线属性信息通过径向交错方式生成各所述集热塔对应的各所述候选定日镜坐标;基于各所述候选定日镜坐标以及对应的所述定日镜预设区域的参数确定各所述定日镜实际坐标,并根据各所述定日镜实际坐标生成所述多塔定日镜场布局图。

一种PV/T与双源热泵的耦合换热系统

NºPublicación:  CN121474621A 06/02/2026
Solicitante: 
兰州太阳桥节能环保科技有限公司
CN_121474621_PA

Resumen de: CN121474621A

本发明公开一种PV/T与双源热泵的耦合换热系统,涉及太阳能与空气能互补耦合技术领域。该系统包括双源热泵单元、太阳能供热单元、用户侧供热单元及电控单元,可实现光伏发电、光热利用与热泵供暖制冷协同运行。本发明可通过切换PV/T热源与空气热源用于冬季保障供暖,非采暖季兼顾制冷与生活热水供应,同时针对性为PV/T集热器降温提升光电效率,PV/T集热器产生的电能进行储存、上网或者自用。本发明可显著提升热泵的COP值以及PV/T集热器的发电效率,提升太阳能的整体转换使用效率。

一种多能互补的高原盐湖提锂系统及方法

NºPublicación:  CN121470705A 06/02/2026
Solicitante: 
山东国辰实业集团热能装备有限公司山东建筑大学昌吉回族自治州方夏生态与环境保护研究所
CN_121470705_PA

Resumen de: CN121470705A

一种多能互补的高原盐湖提锂系统及方法,属于盐湖卤水提锂和多能互补技术领域。该系统中盐差能发电单元无需外界提供的电能或化石燃料热能,利用太阳能光热驱动盐差能发电的同时对盐湖卤水进行浓缩,节省了盐湖卤水蒸发浓缩的成本。利用光伏光热组件带走的低品位热量预热盐湖卤水,节省了其蒸发能耗;以太阳能平板集热器生成的热水作为盐湖提锂蒸发浓缩和蒸发结晶的热源,低成本减少了盐湖卤水自然蒸发的周期,提高了盐湖提锂连续生产的效率。利用光伏发电和盐差能发电加热储热水箱,热水为盐湖提锂系统提供驱动热能,将电能存储成热水的热能,既实现了低品位热水和高品位电能的互补,又实现了在早晚太阳能平板集热器热水温度不足时盐湖提锂连续生产。

太阳能集热设备

NºPublicación:  CN121474730A 06/02/2026
Solicitante: 
岳阳捷鑫暖通工程有限公司
CN_121474730_PA

Resumen de: CN121474730A

本发明公开了太阳能集热设备,涉及到太阳能集热装置技术领域,包括固定支架组件,还包括保持架组件、底座架组件、安装架组件、集热管组件、驱动组件,升降组件,所述保持架组件与所述固定支架组件转动连接,所述驱动组件用于驱动所述保持架组件相对所述固定支架组件转动。本发明中,弧形反光板和集热管组件可随太阳角度变化转动,一方面延长了集热管组件的光照接收时间,提高了集热效果,另一方面增加了弧形反光板反光时间,增加对集热管组件反照光时间,提升光能利用率,集热管组件至弧形反光板的距离可调,随着太阳光的强弱,通过调节相对距离,以充分利用光照,进一步提高太阳能装置的集热效果。

一种太阳能储热增强型海洋温差能水电联产系统及方法

NºPublicación:  CN121474082A 06/02/2026
Solicitante: 
北京理工大学
CN_121474082_PA

Resumen de: CN121474082A

本发明提供了一种太阳能储热增强型海洋温差能水电联产系统及方法,属于海洋可再生能源与储能技术领域,包括海上风电场、太阳能加热熔盐储热单元、混合式温差能水电联产单元,太阳能加热熔盐储热单元包括温海水泵、光伏光热一体化系统PV/T、熔盐加热器、热熔盐储存罐、冷熔盐储存罐、熔盐换热器;混合式温差能水电联产单元包括开式循环部分和闭式循环部分。本发明采用上述的一种太阳能储热增强型海洋温差能水电联产系统及方法,旨在实现对海上风能、太阳能与海洋温差能的协同高效利用。

SYSTEMS FOR AND METHODS OF POSITIONING SOLAR PANELS IN AN ARRAY OF SOLAR PANELS TO EFFICIENTLY CAPTURE SUNLIGHT

NºPublicación:  US20260036661A1 05/02/2026
Solicitante: 
NEXTRACKER LLC [US]
Nextracker LLC
US_20260036661_PA

Resumen de: US20260036661A1

A solar tracking system comprises a plurality of solar panel modules, each independently orientatable relative to a solar source. A control system determines a topography associated with the solar panel modules and generates, for each module, a performance model based at least in part on the topography and weather data. The control system independently orients each solar panel module to the solar source based on the respective performance model to optimize energy output from the array. The topography may indicate relative positions or heights of the modules and can be determined using laser site surveys, energy readings from photovoltaics, or aerial imaging. The weather data may include direct normal irradiance, global horizontal irradiance, or diffuse horizontal irradiance. The control system may periodically update the performance model for each module and account for interactions between neighboring modules due to shading.

LIGHT ENERGY HARVESTING SYSTEMS AND METHODS

NºPublicación:  US20260036338A1 05/02/2026
Solicitante: 
PURDUE RES FOUNDATION [US]
Purdue Research Foundation
US_20260036338_PA

Resumen de: US20260036338A1

A light energy harvesting apparatus includes an optical element, at least one LED, and a power storage device. The optical element is configured to receive at least one incoming light beam and disperse the at least one incoming light beam into a light spectrum, the light spectrum being defined by a plurality of spectral light beams. Each LED of the at least one LEDs is positioned to receive one of the plurality of spectral light beams and output an electrical power signal therefrom.

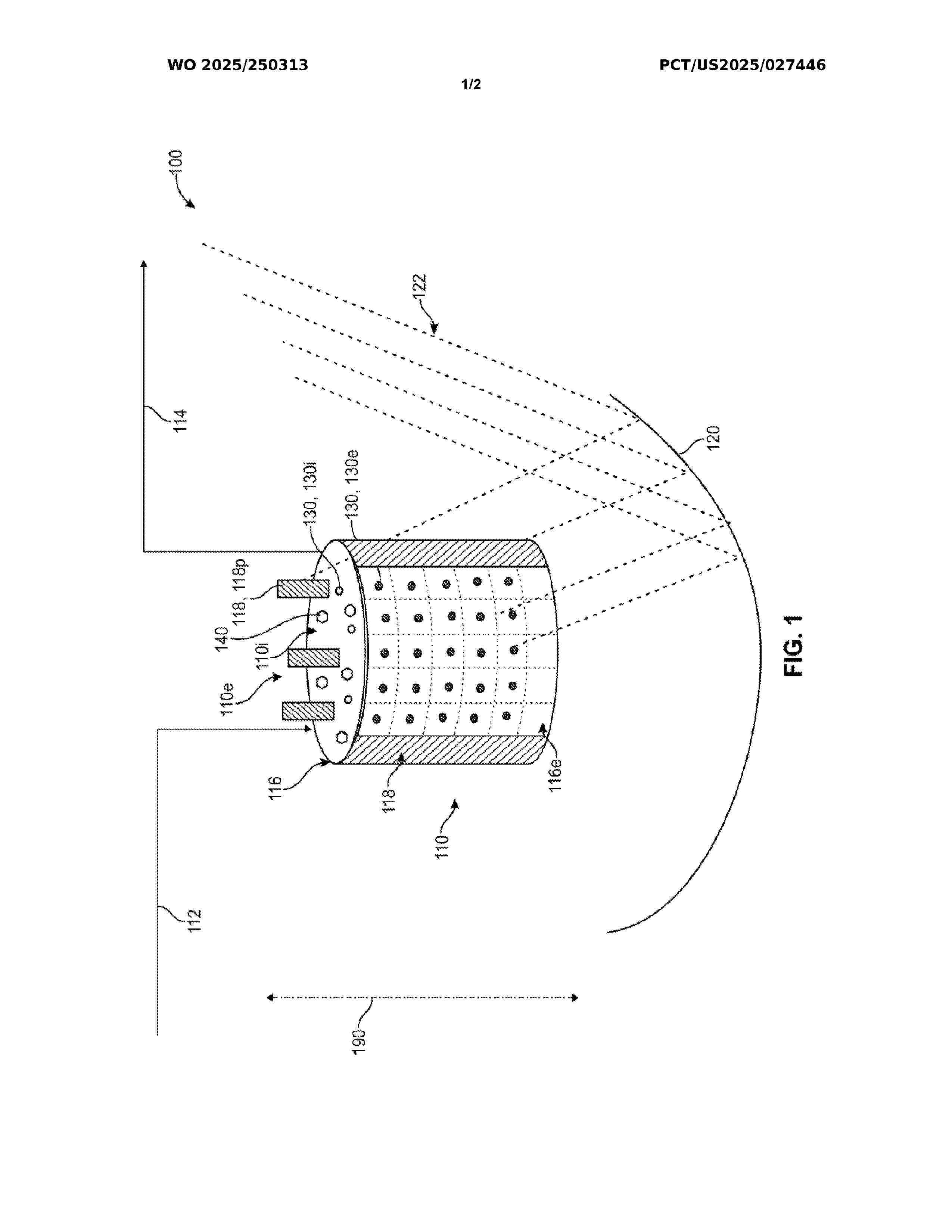
METHOD FOR PRODUCING HYDROGEN BY DISSOCIATING WATER THROUGH THERMOCHEMICAL REACTIONS AND DEVICE FOR CARRYING OUT SAME

NºPublicación:  US20260035241A1 05/02/2026
Solicitante: 
UNIV POLITECNICA DE MADRID [ES]
UNIVERSIDAD POLIT\u00C9CNICA DE MADRID
US_20260035241_PA

Resumen de: US20260035241A1

The present invention relates to a method and device for producing hydrogen by dissociating the water molecule through thermochemical reactions, using a small amount of active material. The thermochemical reactions are induced by solar energy with a moderate concentration of up to 50 suns, which can be achieved through linear or parabolic concentrators.

Montageschiene zum Montieren von Solarpanelen

NºPublicación:  DE102024122074A1 05/02/2026
Solicitante: 
HULIN BISCHOF PETER [DE]
W I R L ELEKTROTECHNIK GMBH [DE]
Hulin-Bischof, Peter,
W I R L Elektrotechnik GmbH

Resumen de: DE102024122074A1

Die Erfindung betriff eine Montageschiene zum Montieren von Solarpanelen an einer Tragstruktur wie einer Gebäudefassade oder einer Dachkonstruktion. Die Montageschiene umfasst ein erstes und ein zweites Profilelement mit je einer inneren Kopplungseinrichtung und je einer äußeren Befestigungseinrichtung zum Befestigen von Solarpanelen an der Montageschiene, wobei die Profilelemente mittels der Kopplungseinrichtungen miteinander koppelbar sind. Die Erfindung betrifft auch ein Solarpanelmodul, umfassend ein erstes und eine zweites Profilelement mit je einem inneren Kopplungsabschnitt und wenigstens ein mit den Profilelementen gekoppeltes und zwischen den Profilelementen angeordnetes Solarpanel. Die Erfindung betrifft ferner ein Verfahren zum Montieren von Solarpanelen an eine Tragstruktur, wobei verfahrensgemäß wenigstens zweie Solarpanelmodule vormontiert werden.

Kombinierte luft- und solarthermische Kollektoren

NºPublicación:  DE102024002496A1 05/02/2026
Solicitante: 
LEITHNER REINHARD [DE]
Leithner, Reinhard

Resumen de: DE102024002496A1

Bei solarthermischen Kollektoren wird hauptsächlich die direkte Solarstrahlung genutzt und der konvektive Wärmeaustausch mit der Umgebung möglichst behindert. Dies hat den Vorteil, dass hohe Temperaturen, weit über der Umgebungstemperatur, erreicht werden können. Nachteilig ist, dass die Wärme der Umgebungsluft nicht genutzt werden kann, auch dann nicht, wenn es keine direkte Solarstrahlung gibt.Erfindungsgemäß wird dieser Nachteil dadurch überwunden, dass das Gehäuse, in dem sich der eigentliche Kollektor befindet, in dem das Wärmeträgermedium fließt, mindestens zwei Öffnungen hat, die bei ausreichend hoher direkter Solarstrahlung durch Klappen oder vergleichbare Vorrichtungen dicht verschlossen sind, bei Bedarf, d.h. bei niedriger direkter Solarstrahlung, aber geöffnet werden können, sodass Luft über den eigentlichen Kollektor entweder durch Naturzug oder angetrieben durch einen Ventilator strömen kann. Öffnen und Schließen der Klappen oder vergleichbarer Vorrichtungen und der Betrieb des gegebenenfalls zumindest einen vorhandenen Ventilators wird durch eine Steuerung veranlasst, die die durch direkte Solarstrahlung und Luftströmung gewinnbaren Wärmen berechnet und vergleicht und darauf entsprechend durch Ein- bzw. Ausschalten des Ventilators und Öffnen bzw. Schließen der Klappen reagiert. Durch eine weitere Steuerung wird in Abhängigkeit von der Temperatur des Wärmeträgermediums und des Warmwassers im Warmwasserspeicher sowie des Heizungsbedarfs

一种超声波-纳米流体耦合的聚光集热装置

NºPublicación:  CN121452709A 03/02/2026
Solicitante: 
内蒙古工业大学
CN_121452709_PA

Resumen de: CN121452709A

本发明公开了一种超声波‑纳米流体耦合的聚光集热装置,属于太阳能热利用设备技术领域。所述装置包括集热管,所述集热管由玻璃外管和金属内管组成,两者之间为真空状态。金属内管内壁布置有内嵌式超声波板,该板由耐温型基板和均匀点阵排列的超声换能器组成。外部电路通过引线连接换能器电极,提供突变电场,使压电/磁致伸缩元件产生高频机械振动,形成超声波。该超声波作用于流经集热管的纳米流体,有效防止纳米颗粒沉积,增强纳米流体稳定性,提高光热转化效率。同时,超声波强化了流体混合与换热,降低管壁温度分布和热损失。本发明结构简单,适用多种纳米流体和聚光镜类型,适用于太阳能热利用系统。

太阳能跟踪系统

NºPublicación:  CN121455221A 03/02/2026
Solicitante: 
耐克斯特拉克尔有限责任公司
CN_121455221_PA

Resumen de: US2025004088A1

A solar tracking system comprises multiple solar panel modules forming a grid of solar panel modules, wherein the multiple solar panel modules are orientatable to a solar source independently of each other; and a control system configured to orient each of the multiple solar panel modules to the solar source independently of each other based on a performance model to optimize an energy output from the grid of solar panel modules, wherein the performance model predicts an energy output from the grid of solar panel modules based on a topography of the area containing the grid of solar panel modules and weather conditions local to each of the solar panel modules.

SOLAR CONCENTRATING ROOF-INTEGRATED MULTI-PROCESS ENERGY SUPPLY SYSTEM

NºPublicación:  MX2025004388A 03/02/2026
Solicitante: 
CARL BRENT ANDREWS [US]
Carl Brent ANDREWS
WO_2024081208_PA

Resumen de: MX2025004388A

In order to provide power and heat to the various energy demands of a building, the invention includes a combination of optical devices, light-channeling geometry, intelligent control, aerogel insulation, phase-change materials, method for connection and upgrading, and methods for regulating a heat transfer fluid, to produce a solar capture, processing, and distribution system that can be built up from modules. The invention is highly flexible and has many possible applications. For example, it can be a PV/ daylighting array, a PV/T array, a PV/T/Hydrogen array, a solar cooling, heating, and hot water system, a system for chemical processing, etc. The invention enables one external structure to house over a dozen different configurations (species), using various technologies, accessories, drop-in units and plug -in units that can make solar collection and processing more efficient at using limited roof space and better able to meet the demands of a particular built environment.

集成光照追寻与超声强化的柔性光催化制氢氧系统及方法

NºPublicación:  CN121446389A 03/02/2026
Solicitante: 
清华大学深圳国际研究生院
CN_121446389_PA

Resumen de: CN121446389A

本发明提出一种集成光照追寻与超声强化的柔性光催化制氢氧系统及方法,系统的驱动装置根据辐照度信息采集仪采集的太阳光照射强度信息驱动移动组件运动,移动组件带动调整菲涅尔透镜使其达到最佳光照角度;帕尔贴元件表面纳米颗粒催化剂接收来自菲涅尔透镜的太阳光,将水分解为氢气和氧气,超声换能器产生催化作用促进分解,产生的氢气由多孔氢气吸附材料吸附保存,帕尔贴元件两极产生温差从而产生电能。本发明利用太阳能作为能量来源制造氢气、氧气,提高太阳能的利用效率,能够解决目前渔业生产中的问题,并为未来海洋勘探、出海作业等提供生活保障。

基于辐射制冷-光热耦合的沙漠空气取水自灌溉系统及方法

NºPublicación:  CN121444815A 03/02/2026
Solicitante: 
西南交通大学
CN_121444815_PA

Resumen de: CN121444815A

本发明公开了基于辐射制冷‑光热耦合的沙漠空气取水自灌溉系统及方法,属于空气取水与节水灌溉技术领域。本发明解决了现有主动式空气取水系统存在的问题。本发明包括空气取水机构,空气取水机构包括吸水腔,吸水腔内设有相变吸湿水凝胶;集冷集热机构包括辐射制冷件和光热加热件,辐射制冷件用于降低吸水腔内的温度,并在低温环境下通过冷凝作用吸水,光热加热件用于提高吸水腔的温度;吸水腔可形成密闭腔室或与外界连通的开放腔室,所述吸水腔连接有自灌溉机构。本发明无需外部能量驱动,能在沙漠环境中实现空气取水、储水与自滴灌功能,具有结构简单、材料易得、适应性强和长期稳定的优点,可为沙漠植物灌溉提供稳定的水源。

一种基于塔式聚光集热发电装置和压缩蒸汽制冷循环系统的SOEC电解水制氢系统

NºPublicación:  CN121451202A 03/02/2026
Solicitante: 
陕西清能动力科技有限公司
CN_121451202_PA

Resumen de: CN121451202A

本发明公开了一种基于塔式聚光集热发电装置和压缩蒸汽制冷循环系统的SOEC电解水制氢系统,利用电解槽出口的高温气体预热进入电解槽的空气和氢气,加热纯水变为水蒸汽进行电解和带动发电机发电;所述塔式聚光集热发电系统产生的高温、热量和产生供给SOEC电解水系统电解槽进行电解制氢;所述压缩蒸汽制冷循环系统通过回收热量对进入SOEC电解水系统电解槽的纯水进行预热;将SOEC电解水系统、塔式聚光集热发电系统和压缩蒸汽制冷循环系统充分结合,使电解槽始终处于最佳运行温度从而提高电解效率,成功实现产氢、储热和发电三者的完美结合,降低新能源发电功率波动对整个系统的影响,从而提高整个系统运行的稳定性、可靠性和连续性。

建筑围护结构覆盖系统及组件

NºPublicación:  CN121443815A 30/01/2026
Solicitante: 
塔卡佐里有限公司
CN_121443815_PA

Resumen de: MX2025010564A

An aspect of the present invention provides a building tile made from a plastic material, having a top surface and a bottom surface and generally comprising a top section and a bottom section, and wherein the top section of the building tile is configured to interlock with the top section of adjacent building tiles in a horizontal row and the bottom section of another building tile positioned above it in a vertical row, and the bottom section of the building tile is configured to interlock with the bottom section of adjacent building tiles in a horizontal row.

一种耦合聚光太阳能驱动碳质颗粒气化和SOFC-MGT混合发电装置的分布式能源系统

NºPublicación:  CN121429496A 30/01/2026
Solicitante: 
重庆大学国家电投集团科学技术研究院有限公司
CN_121429496_PA

Resumen de: CN121429496A

本发明公开一种耦合聚光太阳能驱动碳质颗粒气化和SOFC‑MGT混合发电装置的分布式能源系统,包括聚光太阳能储热系统、碳质颗粒气化系统、高温净化系统、合成气储存系统、固体氧化物燃料电池‑燃气轮机混合发电系统和有机朗肯循环发电系统。所述聚光太阳能储热系统用于为碳质颗粒气化系统提供热量、以及为碳质颗粒气化系统的循环反应提供原料;碳质颗粒气化系统驱动碳质颗粒气化;高温净化系统为一级储能装置,用于储存白天的富余热量;合成气储存系统二级储能装置为合成气储罐,用于满足阴雨天气和冬季的连续运行;固体氧化物燃料电池‑燃气轮机混合发电系统为一级发电装置;有机朗肯循环发电系统为二级发电装置,充分提升系统发电效率。

DISPOSITIF PHOTOVOLTAIQUE COMPORTANT UN SUPPORT APTE A SE DEFORMER ET SYSTEME DE DEPLIEMENT OU REPLIEMENT ASSOCIE

NºPublicación:  FR3165126A1 30/01/2026
Solicitante: 
SOLEIL SUR YVETTE PHOTOVOLTAIQUE [FR]
SOLEIL SUR YVETTE PHOTOVOLTAIQUE
FR_3165126_PA

Resumen de: FR3165126A1

L’invention concerne un dispositif photovoltaïque (1) pour la conversion de l’énergie lumineuse en énergie électrique comportant un support (2) léger et flexible apte à se replier, caractérisé en ce que ledit support (2) comporte des logements (3) configurés pour contenir chacun un module photovoltaïque (4), ledit support (2) comportant au moins une ouverture (5), ladite ouverture étant positionnée entre deux logements (3) et permet la circulation de l’air. L’invention concerne en outre un système de déploiement ou de repliement dudit dispositif photovoltaïque (1) et un bâtiment comportant un tel système. Figure de l’abrégé : Fig. 1

基于常规水泥生产系统改造的清洁能源煅烧水泥熟料系统

Nº publicación: CN121430320A 30/01/2026

Solicitante:

天津水泥工业设计研究院有限公司

CN_121430320_PA

Resumen de: CN121430320A

本发明涉及水泥熟料生产的技术领域,尤其涉及一种基于常规水泥生产系统改造的清洁能源煅烧水泥熟料工艺系统,所述太阳能聚光摆动窑包括:窑体,所述窑体被转动机构驱动,使窑体以其中心线为轴往复式摆动,所述窑体在其上部通过弧梁安装有石英玻璃。本发明提供一种基于常规水泥生产系统改造的清洁能源煅烧水泥熟料工艺系统。

traducir