Ministerio de Industria, Turismo y Comercio LogoMinisterior
 

Almacenamiento en baterías

Resultados 1001 resultados
LastUpdate Última actualización 14/01/2026 [07:05:00]
pdfxls
Publicaciones de los últimos 15 días/Last 15 days publications (excluidas pubs. CN y JP /CN and JP pubs. excluded)
Resultados 1 a 1001  

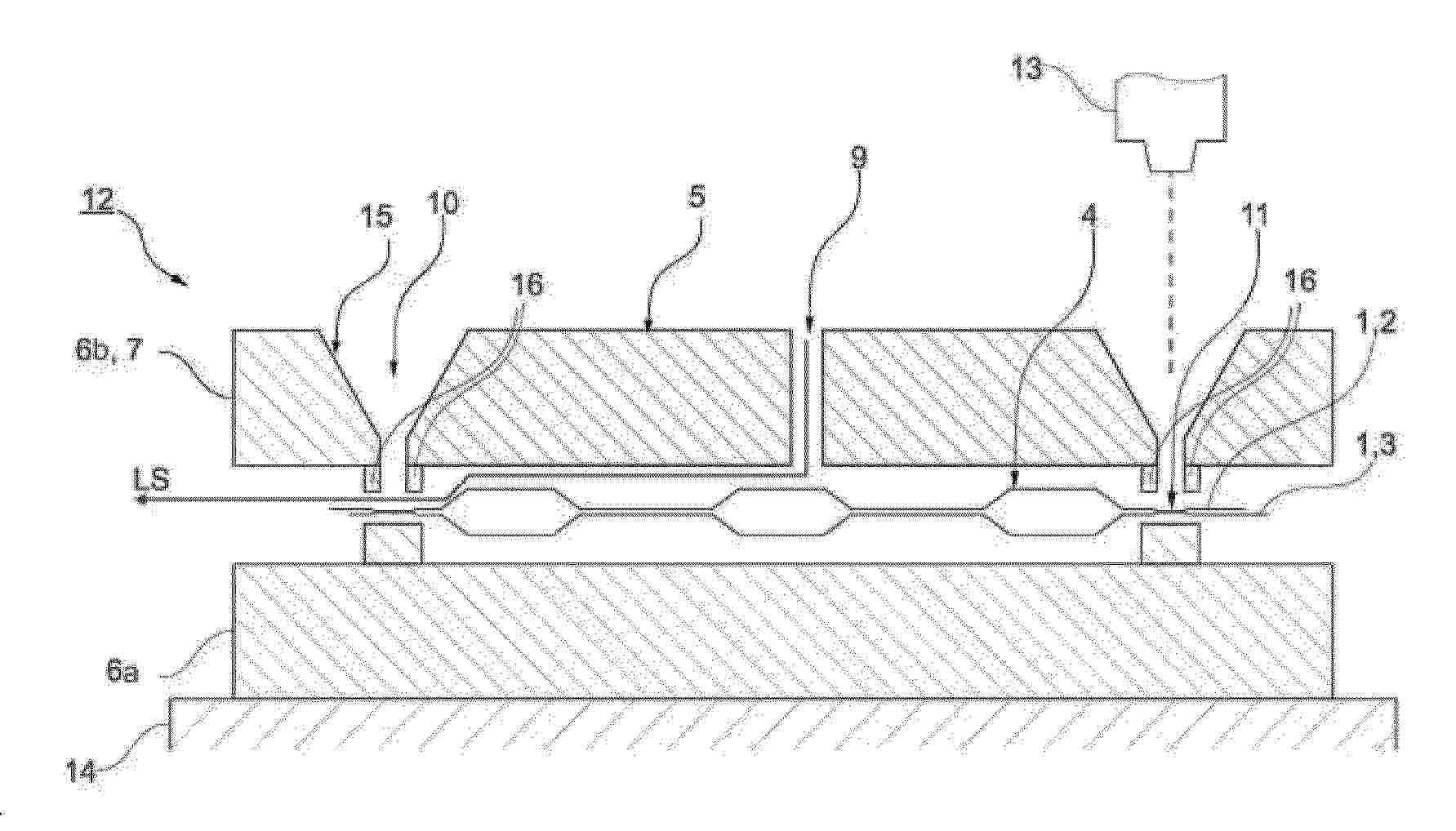
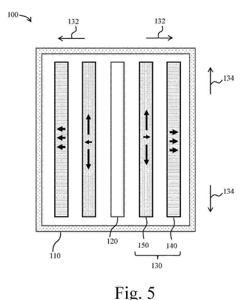
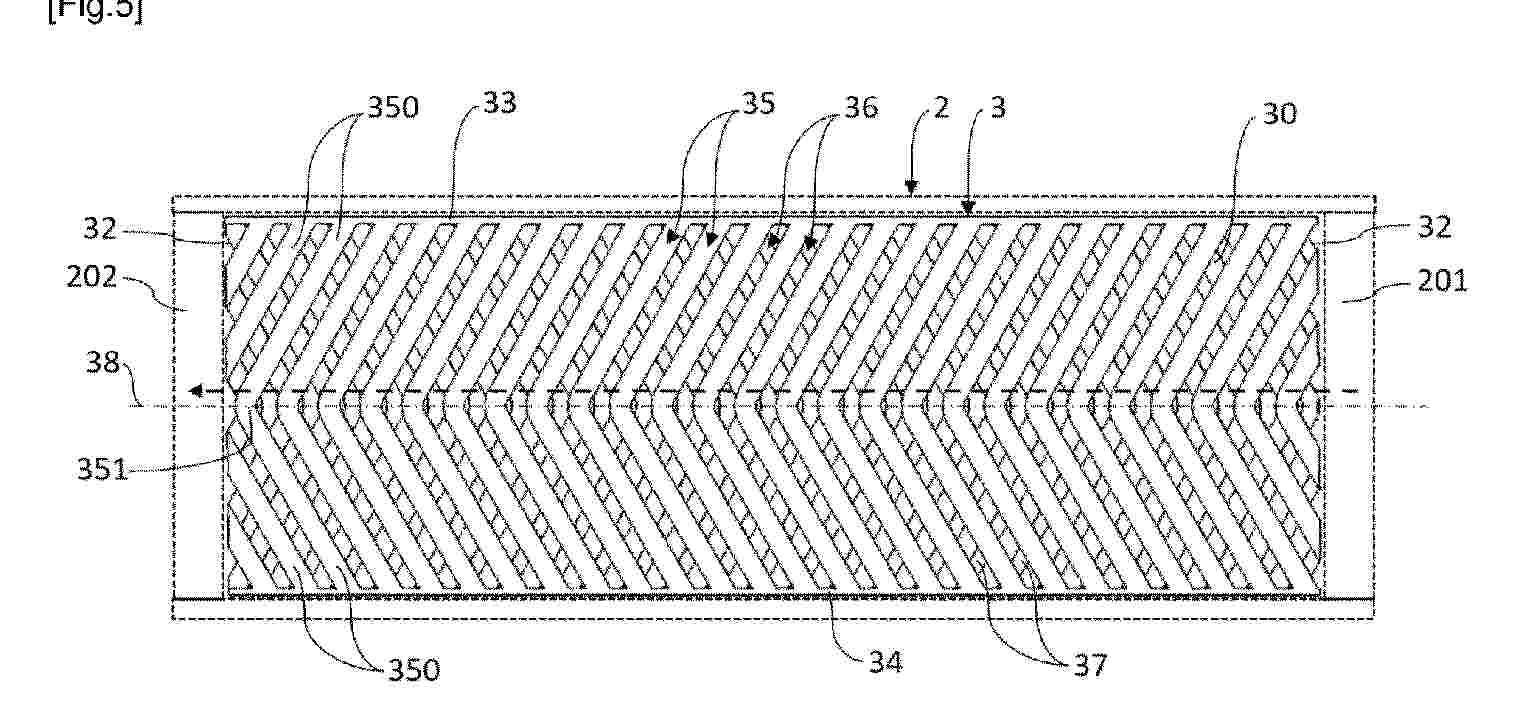
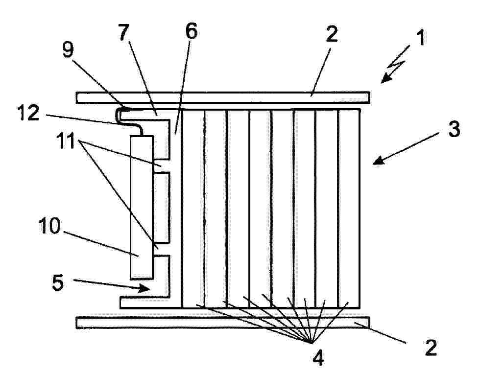
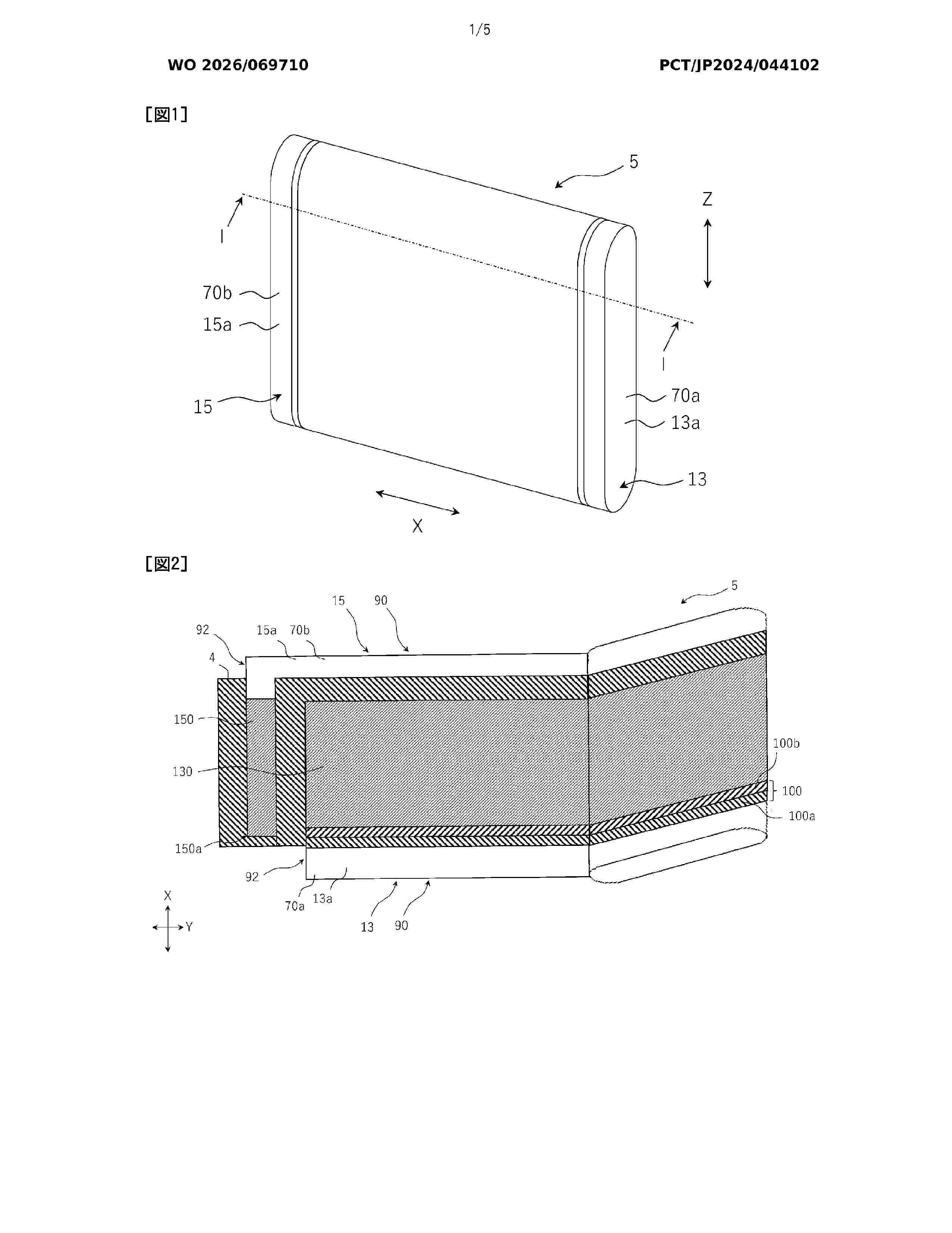
Module pour véhicule électrique

NºPublicación:  FR3164319A1 09/01/2026
Solicitante: 
VERKOR [FR]
VERKOR
FR_3164319_PA

Resumen de: FR3164319A1

Module (1) électrique comprenant une cavité (2) interne destinée à être remplie d’un fluide (3) caloporteur en mouvement, ledit module (1) comprenant une pluralité de cellules (4) électriques agencées dans la cavité (2) interne, ledit module (1) comprenant au moins un dispositif (18, 26, 33, 39) déviateur apte à orienter le fluide (3) caloporteur dans la cavité (2) interne de sorte que ledit fluide (3) caloporteur se déplace autour desdites cellules (4). Figure pour l'abrégé : Figure 5

Composition d’électrolyte pour élément électrochimique lithium-ion

NºPublicación:  FR3164320A1 09/01/2026
Solicitante: 
SAFT [FR]
SAFT
FR_3164320_PA

Resumen de: FR3164320A1

Un électrolyte comprenant :- un mélange de solvants comprenant du propionate de méthyle, au moins un carbonate cyclique et/ou au moins un carbonate linéaire,- du carbonate de vinylène ou du monofluorocarbonate d’éthylène ou un mélange de ceux-ci, du sulfate d’éthylène et du difluorophosphate de lithium,- un ou plusieurs sels de lithium autres que du difluorophosphate de lithium.Le propionate de méthyle, le sulfate d’éthylène et le difluorophosphate de lithium interagissent pour limiter la croissance de la couche de passivation à la surface de l’électrode négative et ainsi limiter l’augmentation de la résistance interne de l’élément électrochimique. Figure d’abrégé : Figure 1

Batterie lithium-ion à recyclage facilitée

NºPublicación:  FR3164316A1 09/01/2026
Solicitante: 
ARKEMA FRANCE [FR]
ARKEMA FRANCE
FR_3164316_A1

Resumen de: FR3164316A1

La présente invention concerne une batterie secondaire lithium-ion comprenant une cathode, une anode et un séparateur disposé entre ladite cathode et ladite anode ; ladite cathode comprenant un collecteur de courant C’ et une couche C comprenant une première matière active, un agent conducteur et un premier liant ; ladite anode comprenant un collecteur de courant A’ et une couche A comprenant une seconde matière active et un second liant ; ledit séparateur comprenant soit un support polymérique poreux S et un revêtement SC disposé sur ledit support poreux S soit un électrolyte solide comprenant un revêtement SC caractérisé en ce que ledit premier liant L1, ledit second liant L2 et ledit revêtement SC comprennent chacun au moins un polymère P ayant une solubilité supérieure à 0,01 g/ml à température ambiante dans un solvant S1 ayant un nombre donneur supérieur à 4 kcal/mol.

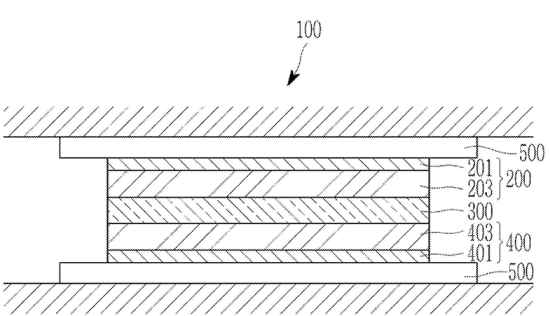
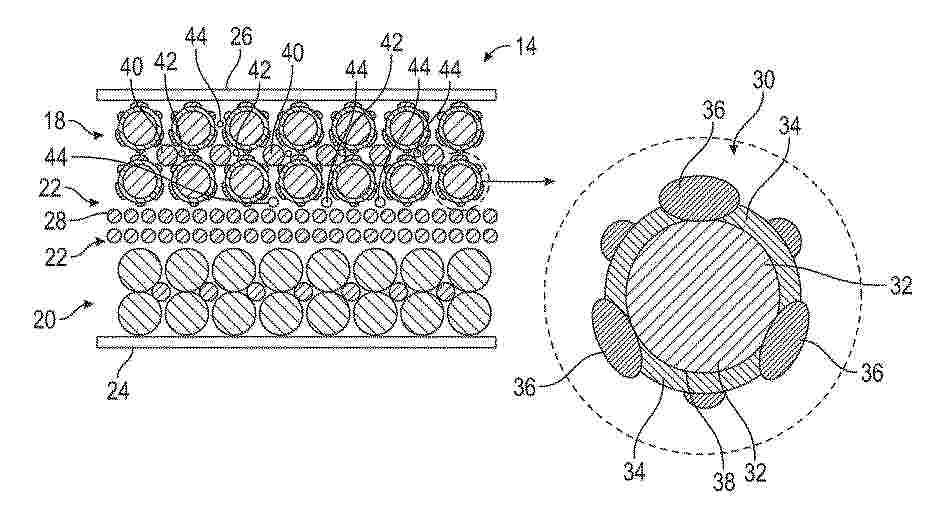
Cellule électrochimique, unité mère pour sa préparation, utilisation et procédé de préparation

NºPublicación:  FR3164315A1 09/01/2026
Solicitante: 
ARKEMA FRANCE [FR]
I TEN [FR]
CONSERVATOIRE NAT DES ARTS ET METIERS [FR]
ARKEMA FRANCE,
I-TEN,
CONSERVATOIRE NATIONAL DES ARTS ET METIERS
FR_3164315_A1

Resumen de: FR3164315A1

La présente invention concerne le domaine des cellules électrochimiques, une unité mère et un procédé pour leur préparation.

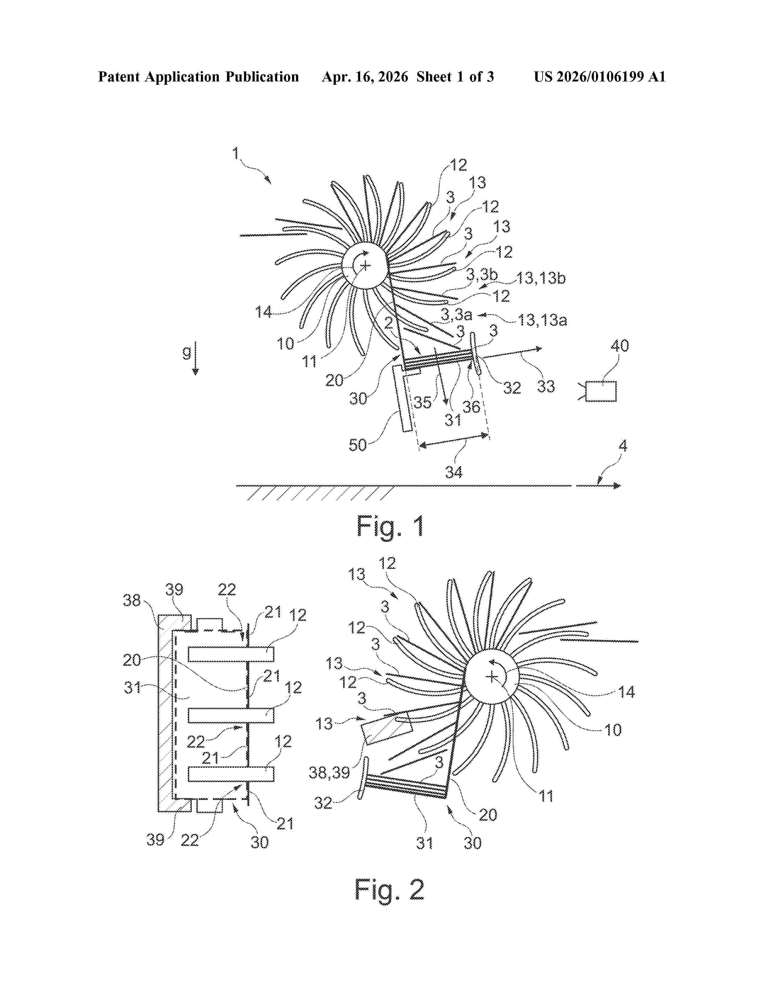
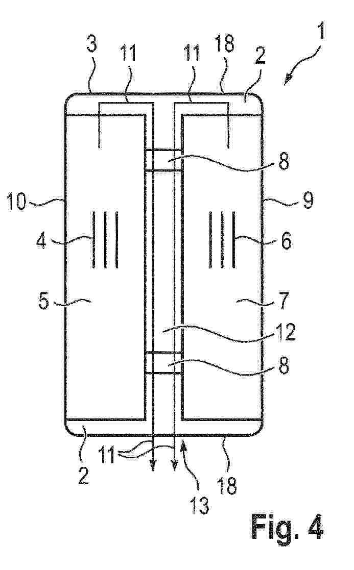
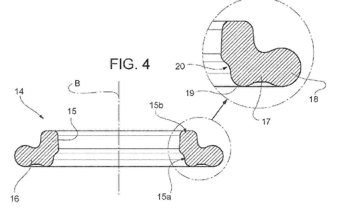
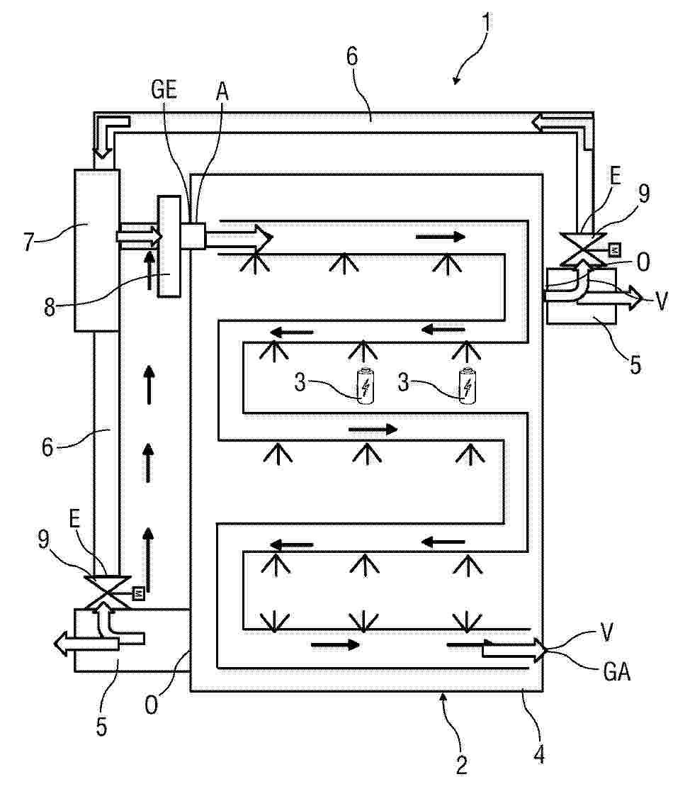
Dispositif de régulation thermique, notamment pour véhicule automobile

NºPublicación:  FR3164265A1 09/01/2026
Solicitante: 
VALEO SYSTEMES THERMIQUES [FR]
VALEO SYSTEMES THERMIQUES
FR_3164265_PA

Resumen de: FR3164265A1

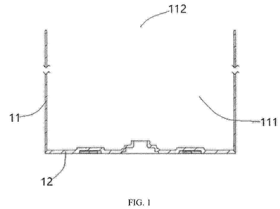
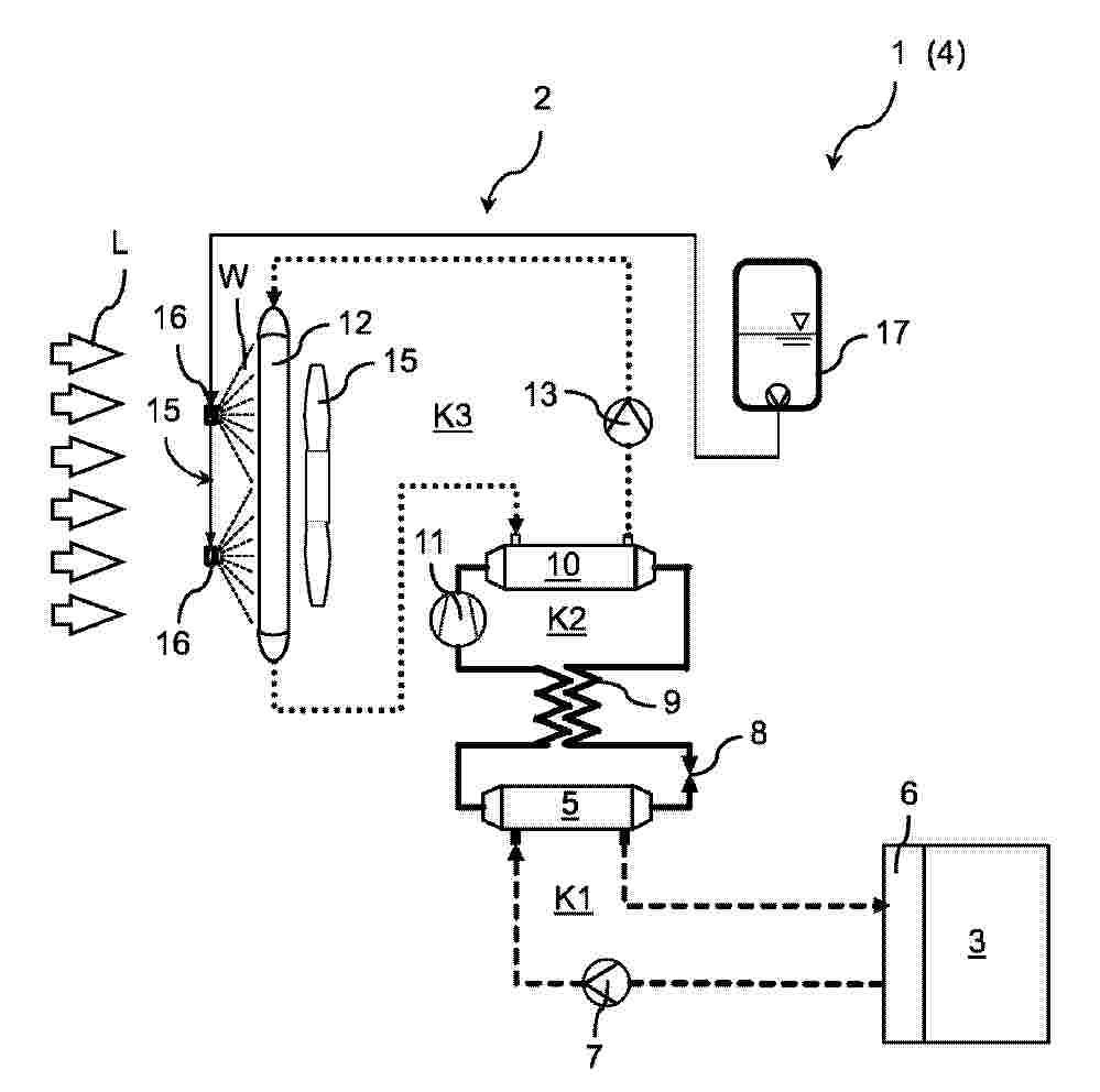
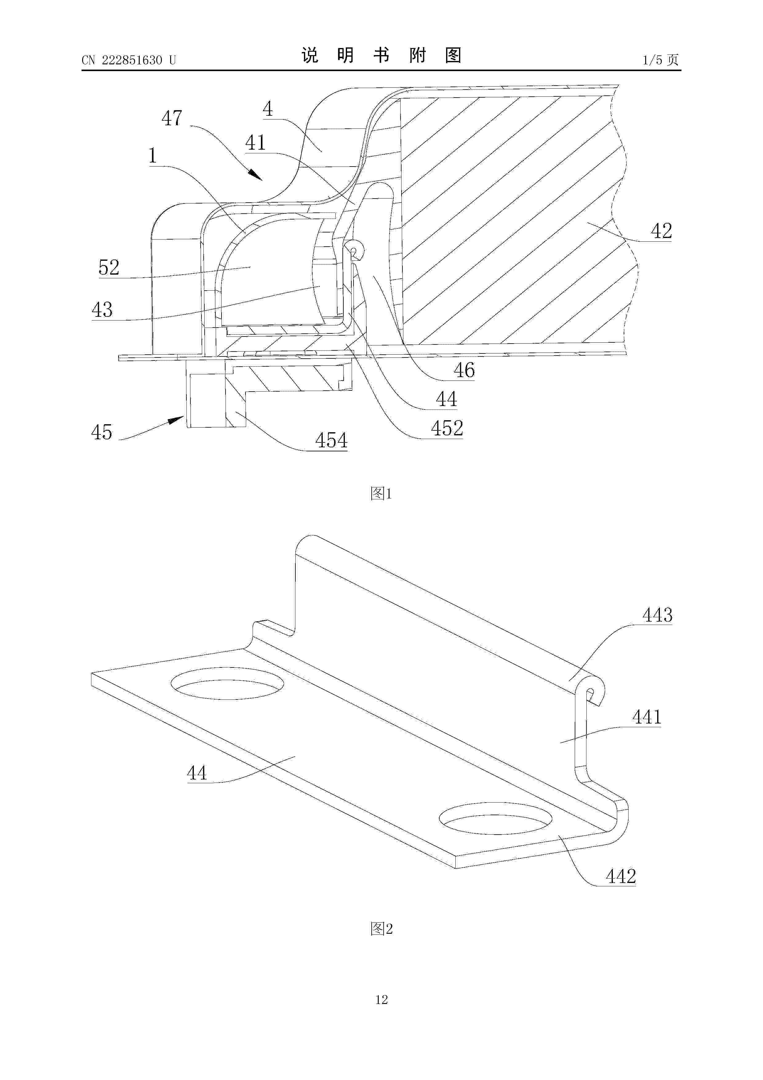
Dispositif de régulation thermique, notamment pour véhicule automobile L’invention concerne un organe anti-retour comprenant un corps de valve et un volet dans lequel le volet (22) comprend une charnière (23) coopérant par complémentarité de forme et de façon amovible avec une première partie du corps de valve (21) de façon à former ledit axe de rotation du volet (22), le corps de valve (21) étant configuré pour être inséré dans un élément (110) formant au moins partiellement le chemin de circulation de fluide et à être fixé de façon amovible audit élément (110) de façon à ce que la charnière (23) du volet (22) soit prise en sandwich entre ladite première partie du corps de valve (21) et ledit élément (110) afin d’empêcher ladite charnière (23) de sortir de la première partie du corps de valve (21) avec laquelle elle coopère, tout en la laissant libre en rotation selon ledit axe de rotation R. Figure pour l’abrégé : Fig. 4

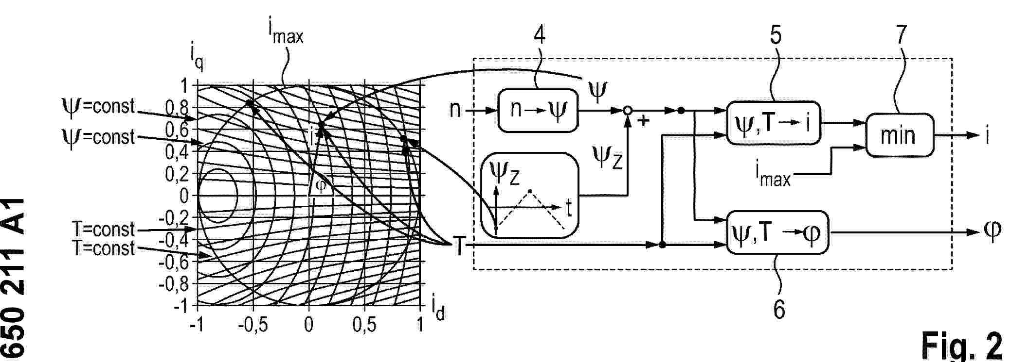
PROCEDE DE COMMANDE D’UN SYSTEME ELECTRIQUE POLYPHASE POUR UNE CHARGE RAPIDE EN TENSION CONTINUE

NºPublicación:  FR3164155A1 09/01/2026
Solicitante: 
STELLANTIS AUTO SAS [FR]
CENTRALESUPELEC [FR]
CENTRE NATIONAL DE LA RECHERCHE SCIENT [FR]
SAFT [FR]
SORBONNE UNIV [FR]
UNIV PARIS SACLAY [FR]
STELLANTIS AUTO SAS,
CENTRALESUPELEC,
CENTRE NATIONAL DE LA RECHERCHE SCIENTIFIQUE,
SAFT,
SORBONNE UNIVERSITE,
UNIVERSITE PARIS-SACLAY
FR_3164155_PA

Resumen de: FR3164155A1

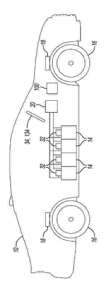
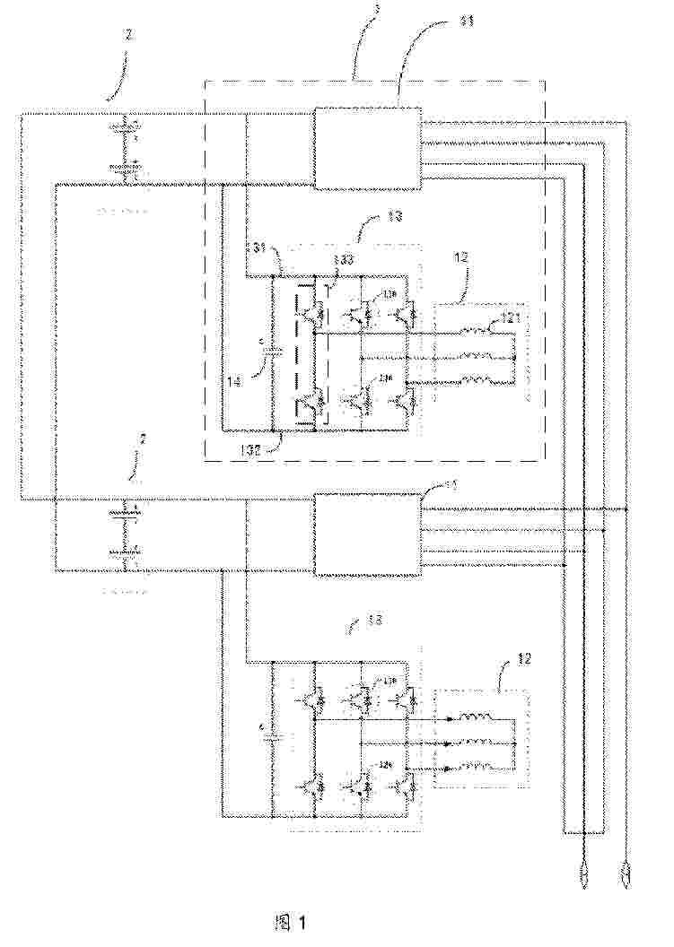
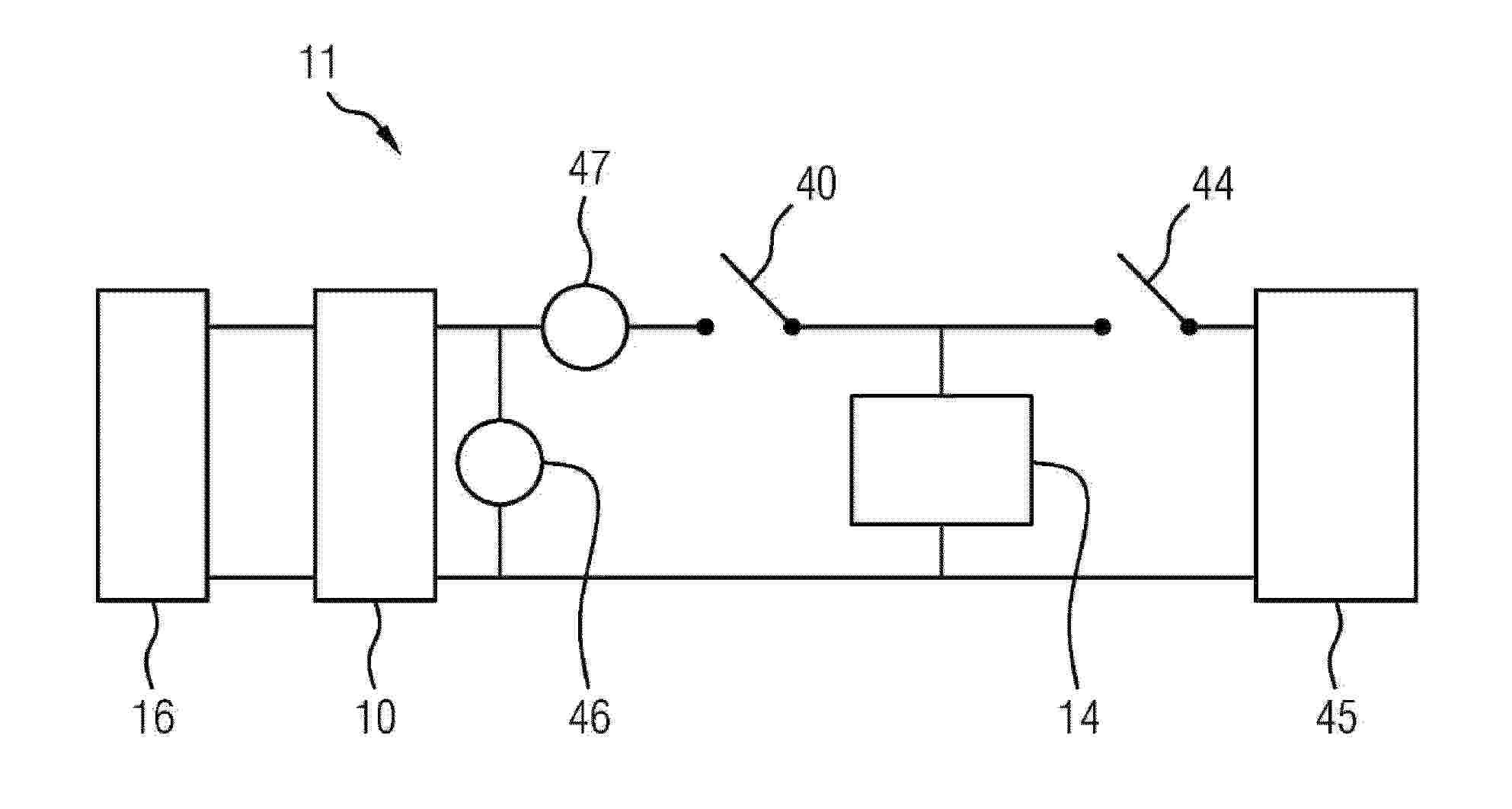
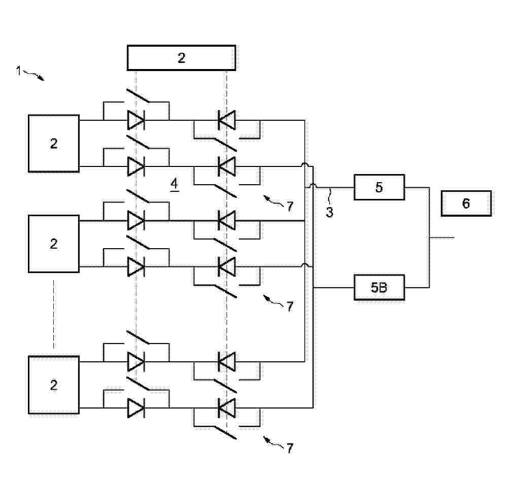
La présente invention a pour objet un procédé de commande d’un système électrique comportant une batterie (2) comprenant une architecture en onduleur multiniveaux distribué formée de lignes de courant (LT1, LT2, LT3) constituées de modules électrochimiques connectés en série et comprenant des ponts en H. Le procédé concerne une charge rapide en tension continue. Selon l’invention, le procédé comporte la commande de modules électrochimiques de la batterie (2) de sorte à générer une onde de tension continue aux bornes de chaque ligne de courant (LT1, LT2, LT3) à partir d’une sélection commandée desdits modules reliés en série, l’équilibrage en état de charge d’au moins une ligne par rapport à une autre ligne parmi lesdites trois lignes, la configuration d’un ensemble de contacteurs de puissance de sorte à connecter en parallèle lesdites trois lignes pour une connexion à une interface de charge (3) et la charge en parallèle desdites trois lignes en tension continue par la source. Figure 1.

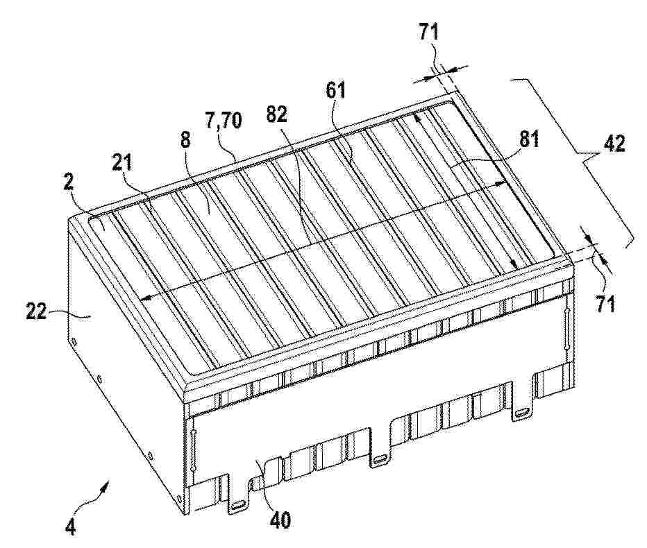
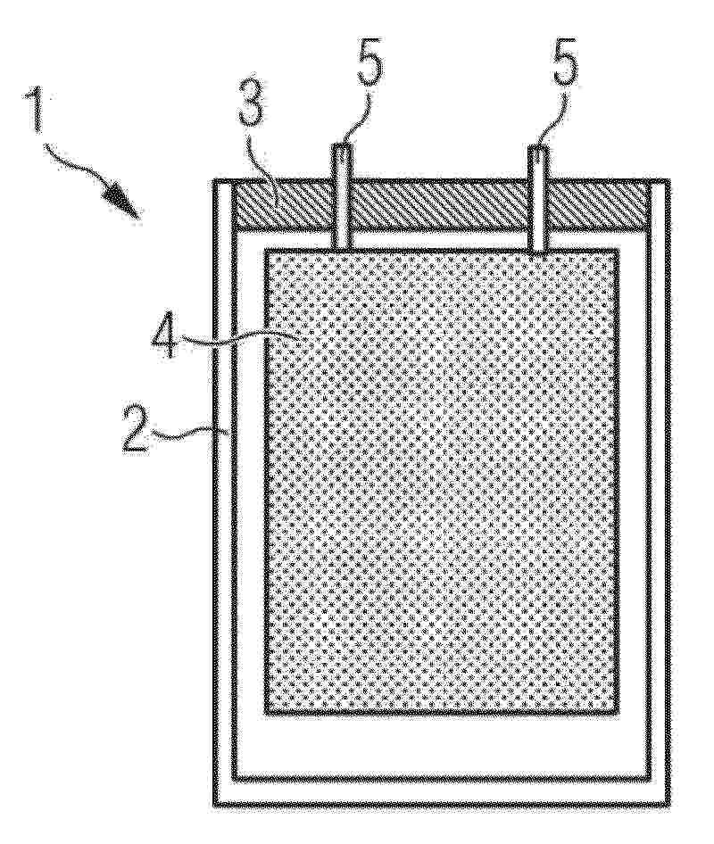
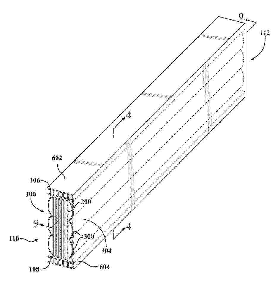
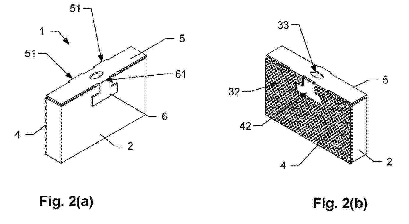
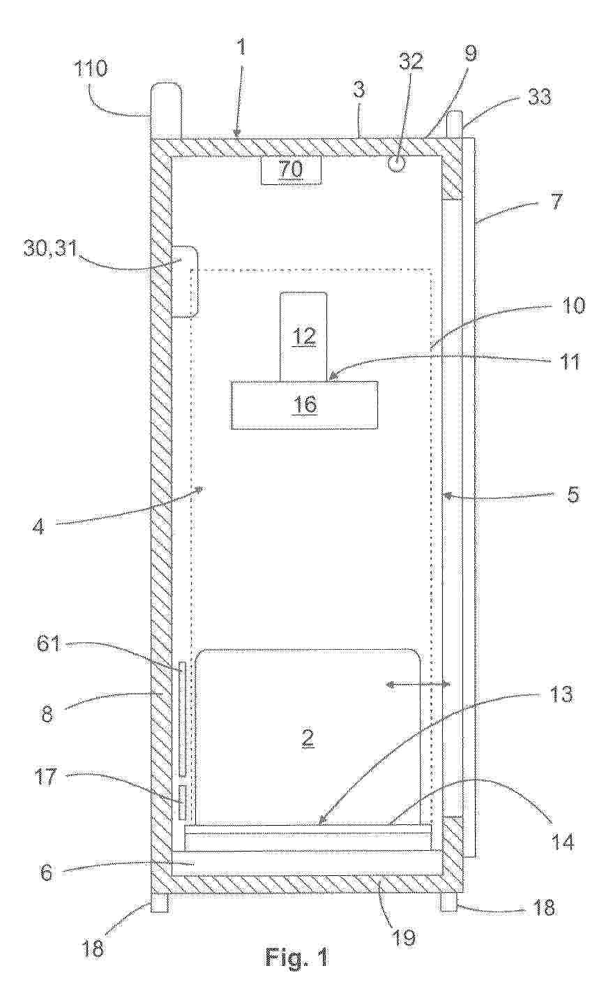
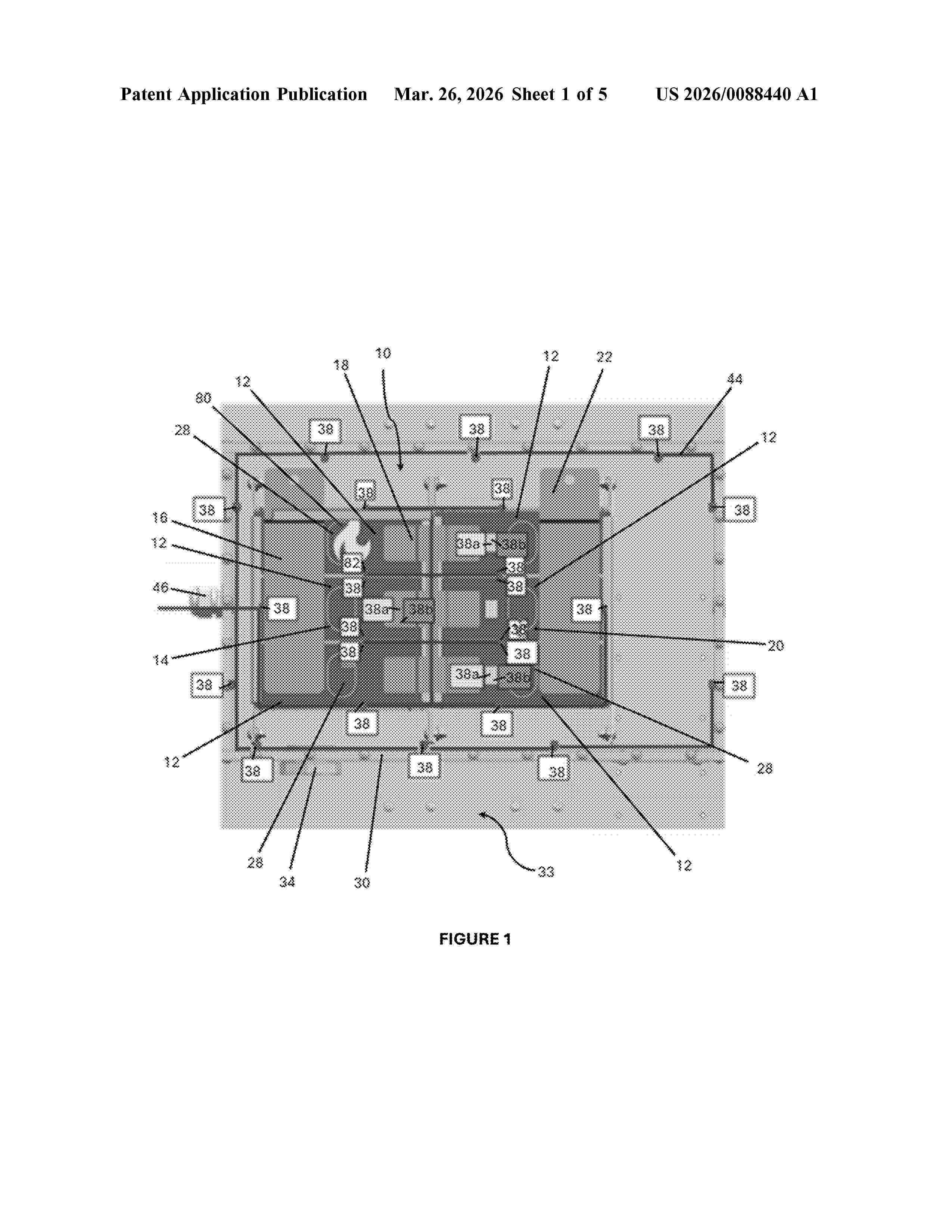
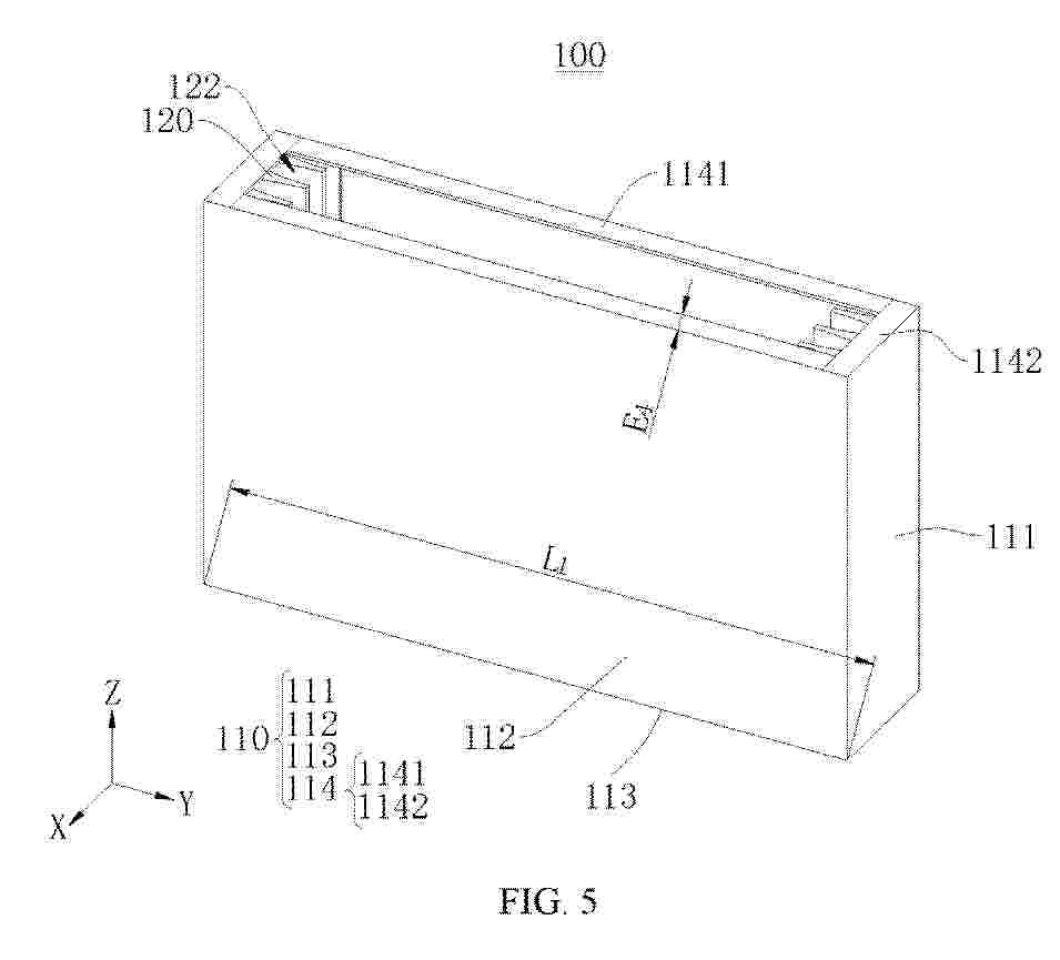
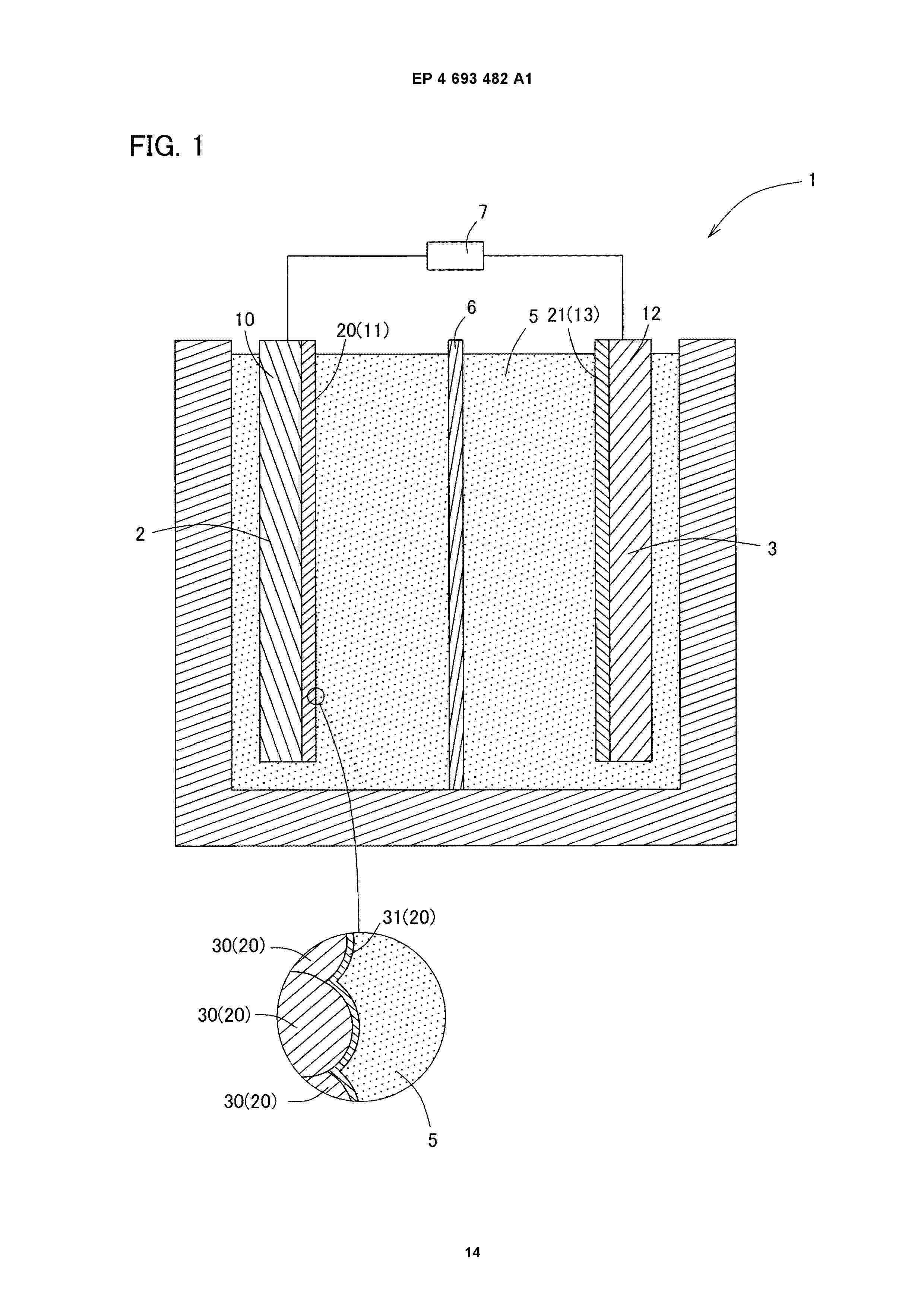
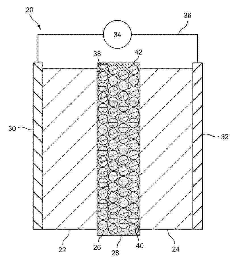
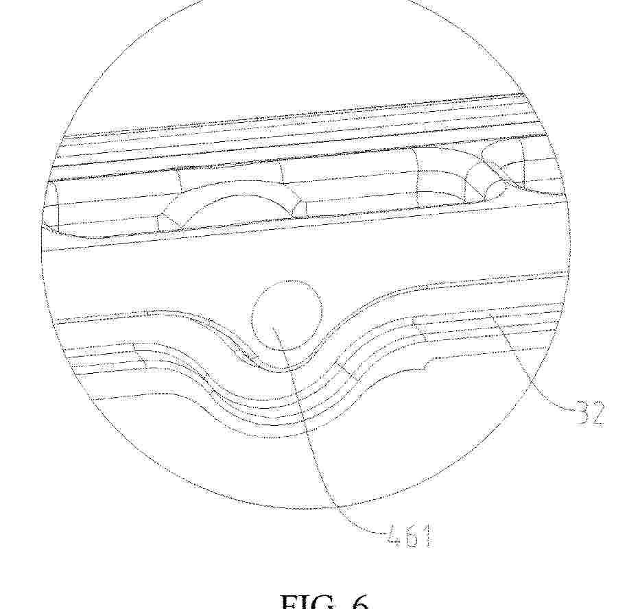
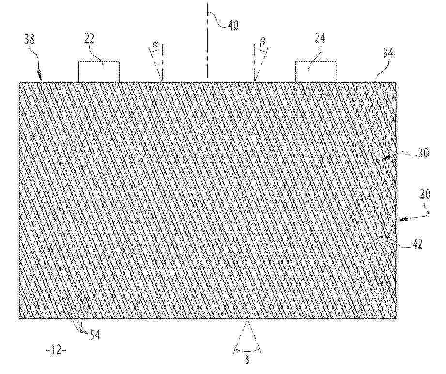
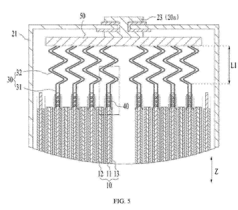
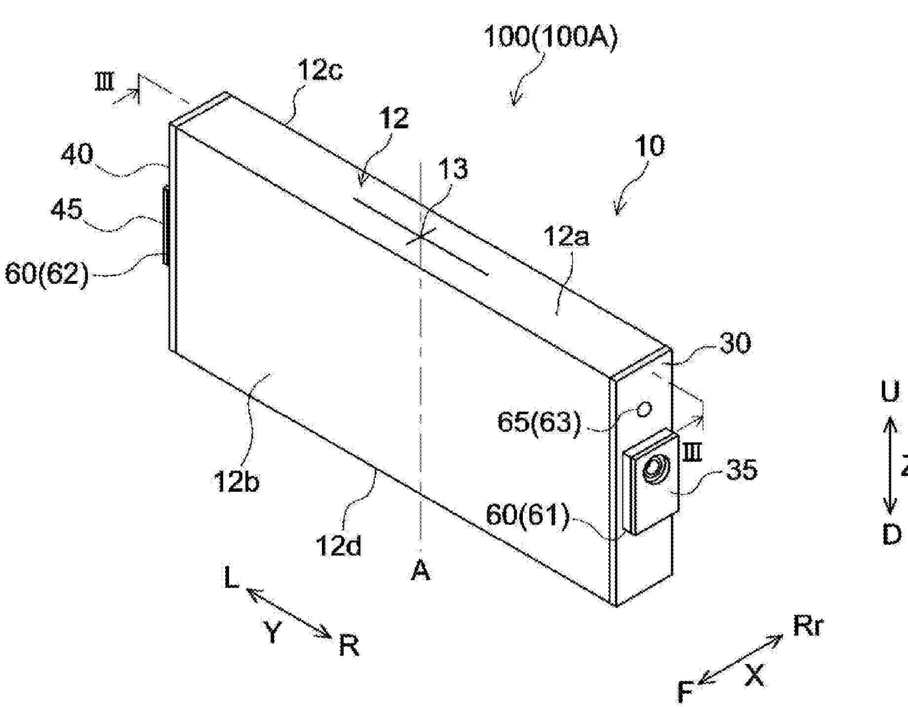
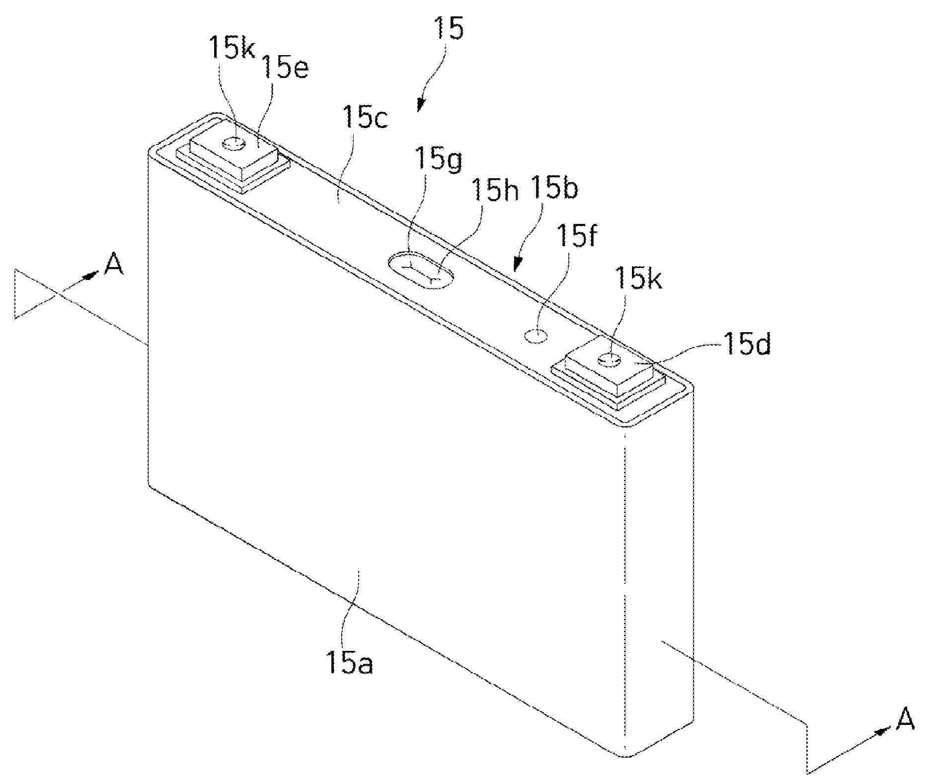
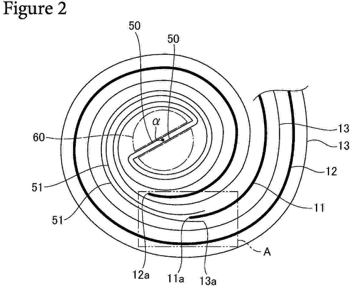
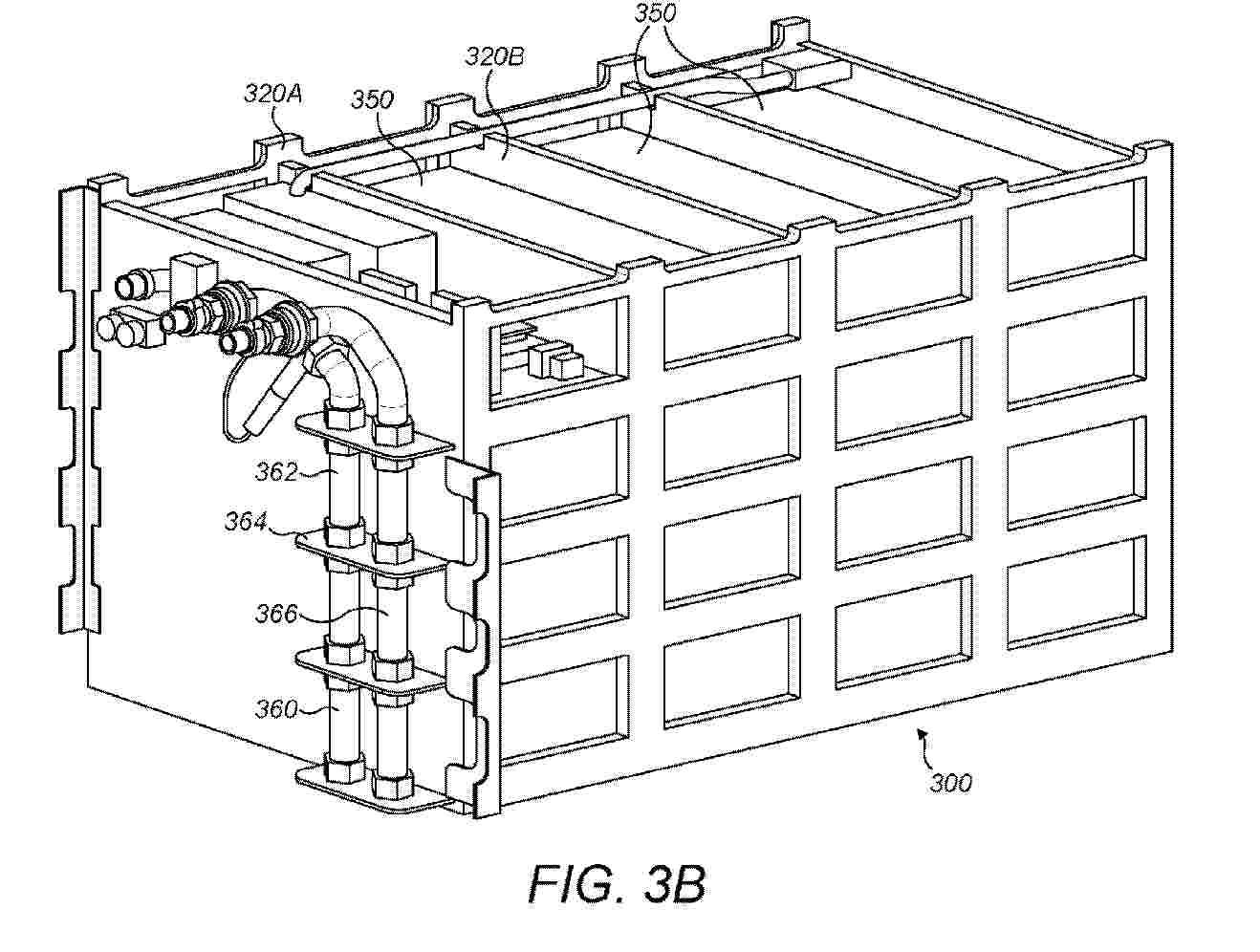
Cellule de batterie pour immersion dans un liquide de refroidissement

NºPublicación:  FR3164321A1 09/01/2026
Solicitante: 
AUTOMOTIVE CELLS COMPANY SE [FR]
AUTOMOTIVE CELLS COMPANY SE
FR_3164321_PA

Resumen de: FR3164321A1

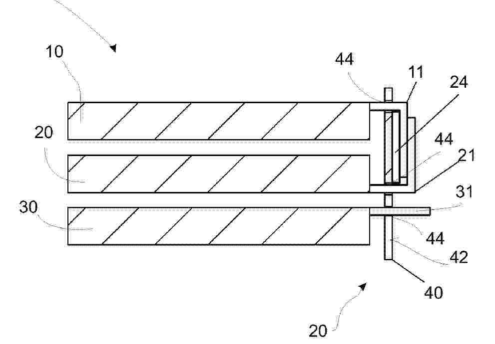
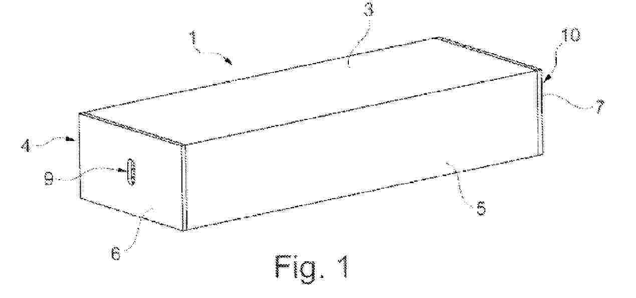
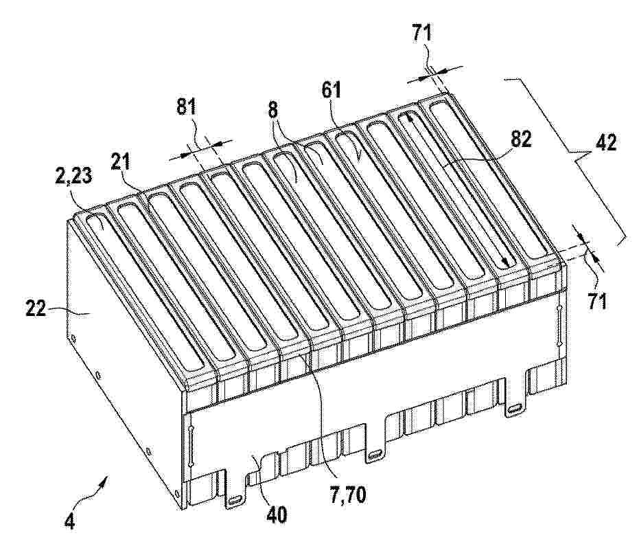
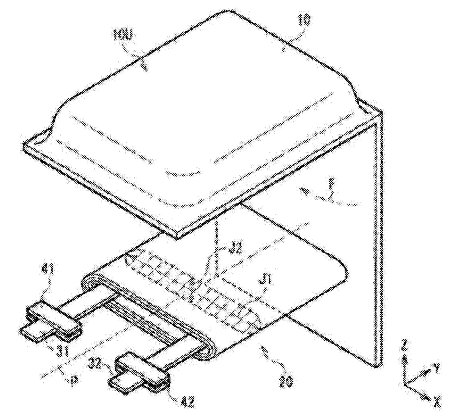
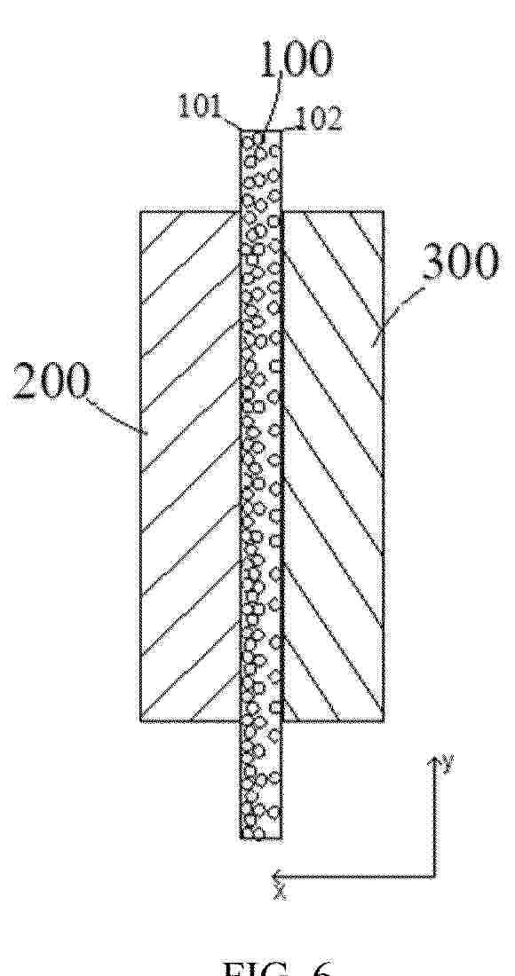
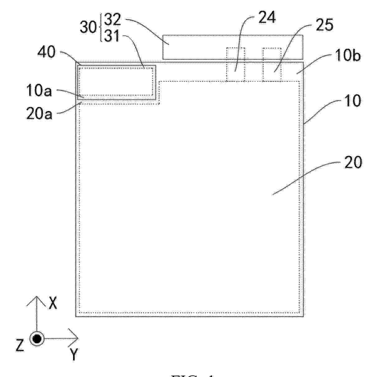
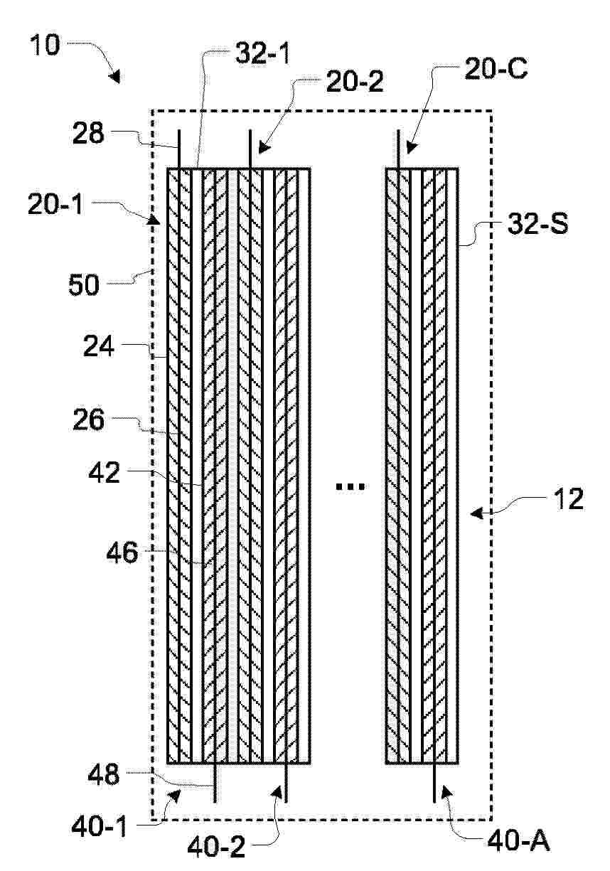
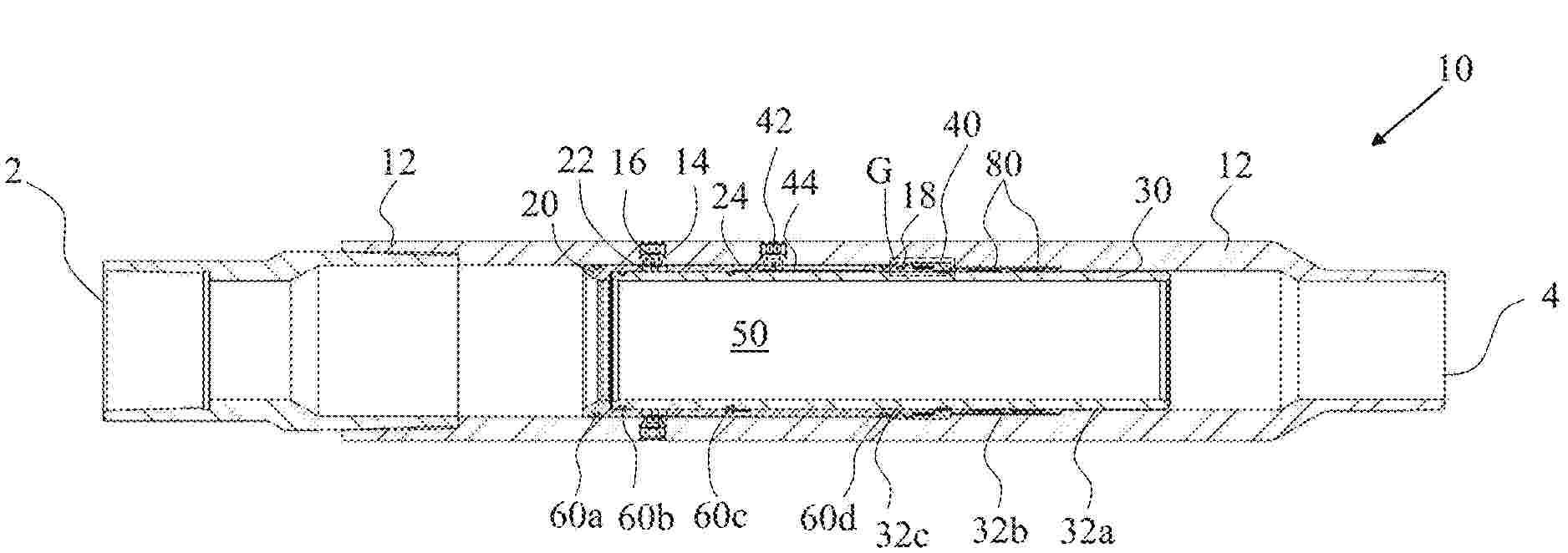
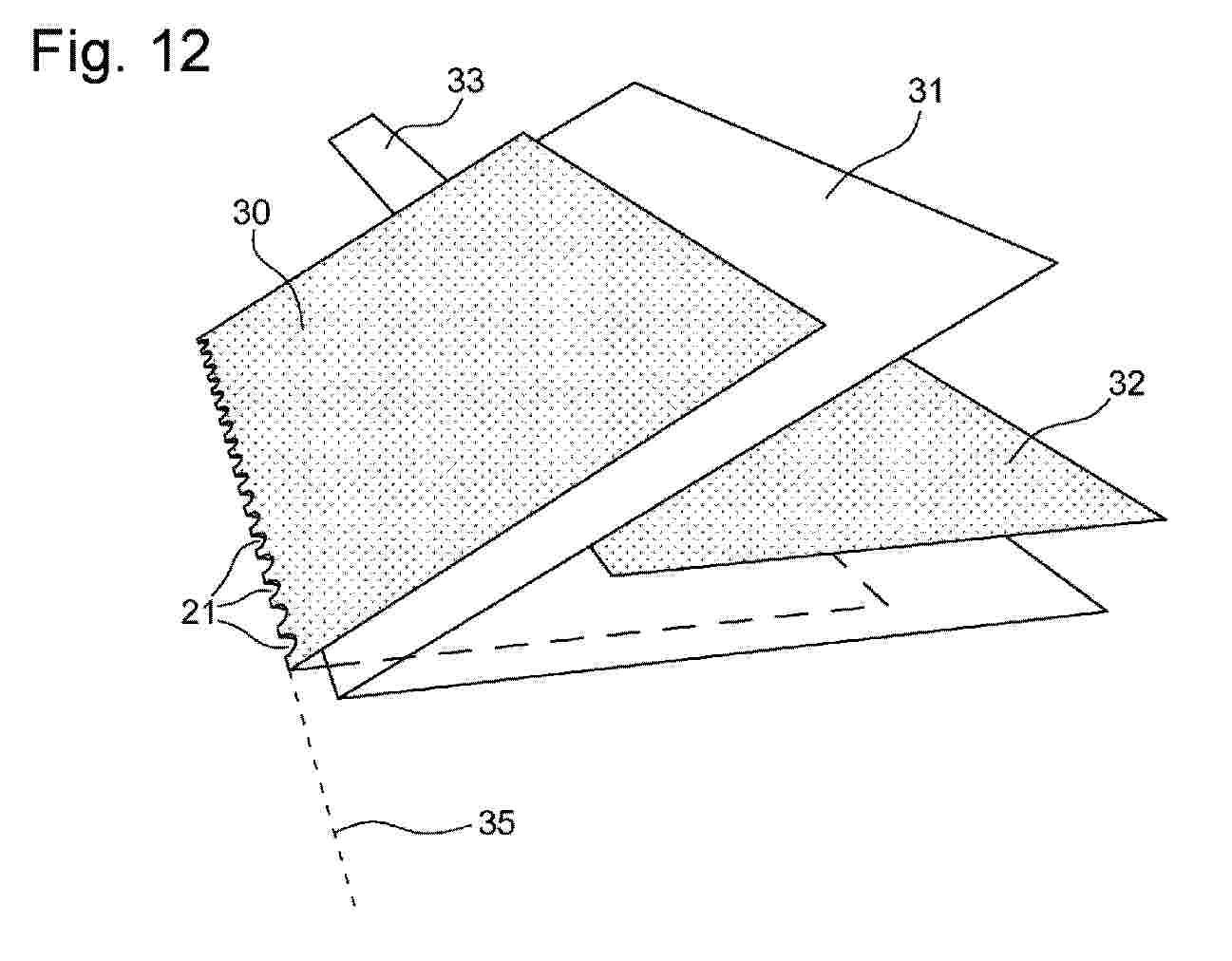
Cellule de batterie pour immersion dans un liquide de refroidissement L’invention concerne une cellule (12) de batterie, comportant un boîtier (20) de cellule, ledit boîtier comprenant : une première (30) et une deuxième faces principales, parallèles et opposées ; et une face supérieure (38), perpendiculaire aux faces principales ; un axe de boîtier (40) étant perpendiculaire à la face supérieure. La première face principale (30) comprend une première série de rainures (42), sensiblement rectilignes et parallèles entre elles ; la deuxième face principale (32) comprend une deuxième série de rainures (44), sensiblement rectilignes et parallèles entre elles. Les rainures (42, 44) de la première et de la deuxième séries forment respectivement un premier (α) et un deuxième (β) angle avec l’axe (40) de boîtier, chacun des premier et deuxième angles étant strictement supérieur à 0° et strictement inférieur à 90°. Figure pour l’abrégé : Figure 2

Procédé de synthèse de particules de thiophosphate Li3PS4

NºPublicación:  FR3164317A1 09/01/2026
Solicitante: 
IFP ENERGIES NOW [FR]
IFP ENERGIES NOUVELLES
FR_3164317_PA

Resumen de: FR3164317A1

La présente invention concerne un procédé de synthèse de particules de thiophosphate Li3PS4, à partir d’un solvato-complexe formé entre Li3PS4 et un premier solvant S1, ledit procédé comprenant :a) une étape de dispersion du solvato-complexe entre Li3PS4 et le premier solvant S1 dans un deuxième solvant S2 non complexant, ledit deuxième solvant S2 étant miscible avec le première solvant S1 et présentant- un logarithme du coefficient de répartition eau/octanol logP égal ou supérieur à 1,1,- une densité moléculaire égale ou supérieure à 0,869 g/cm3 ,- un moment dipolaire inférieur ou égal à 2,32 D,de façon à faire précipiter des particules de thiophosphate Li3PS4b)une étape de séparation des particules de thiophosphate Li3PS4 précipitées à l’étape a)c) une étape de séchage des particules de thiophosphate Li3PS4séparées à l’étape b). Figure 1 à publier

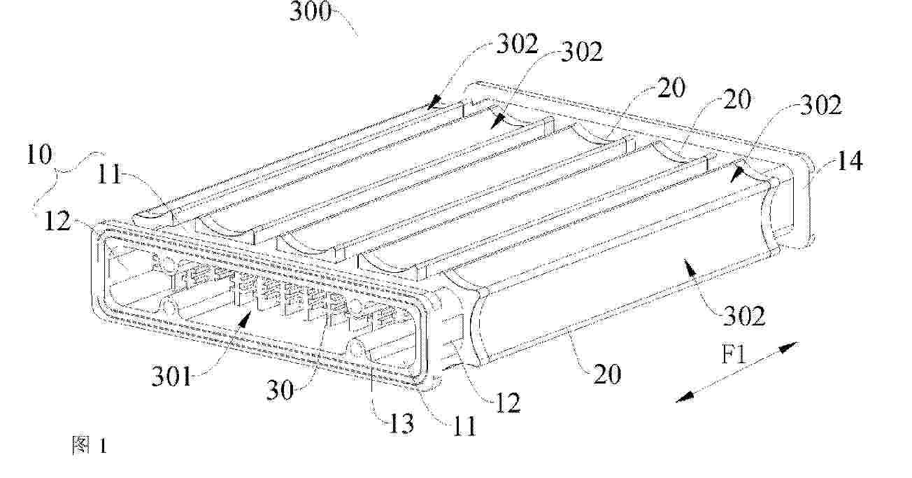
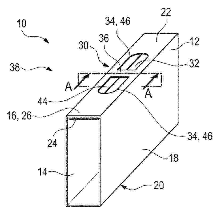
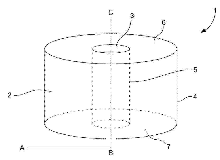
Cellule de batterie électrique de type cylindrique sans languettes

NºPublicación:  FR3164323A1 09/01/2026
Solicitante: 
VERKOR [FR]
VERKOR
FR_3164323_PA

Resumen de: FR3164323A1

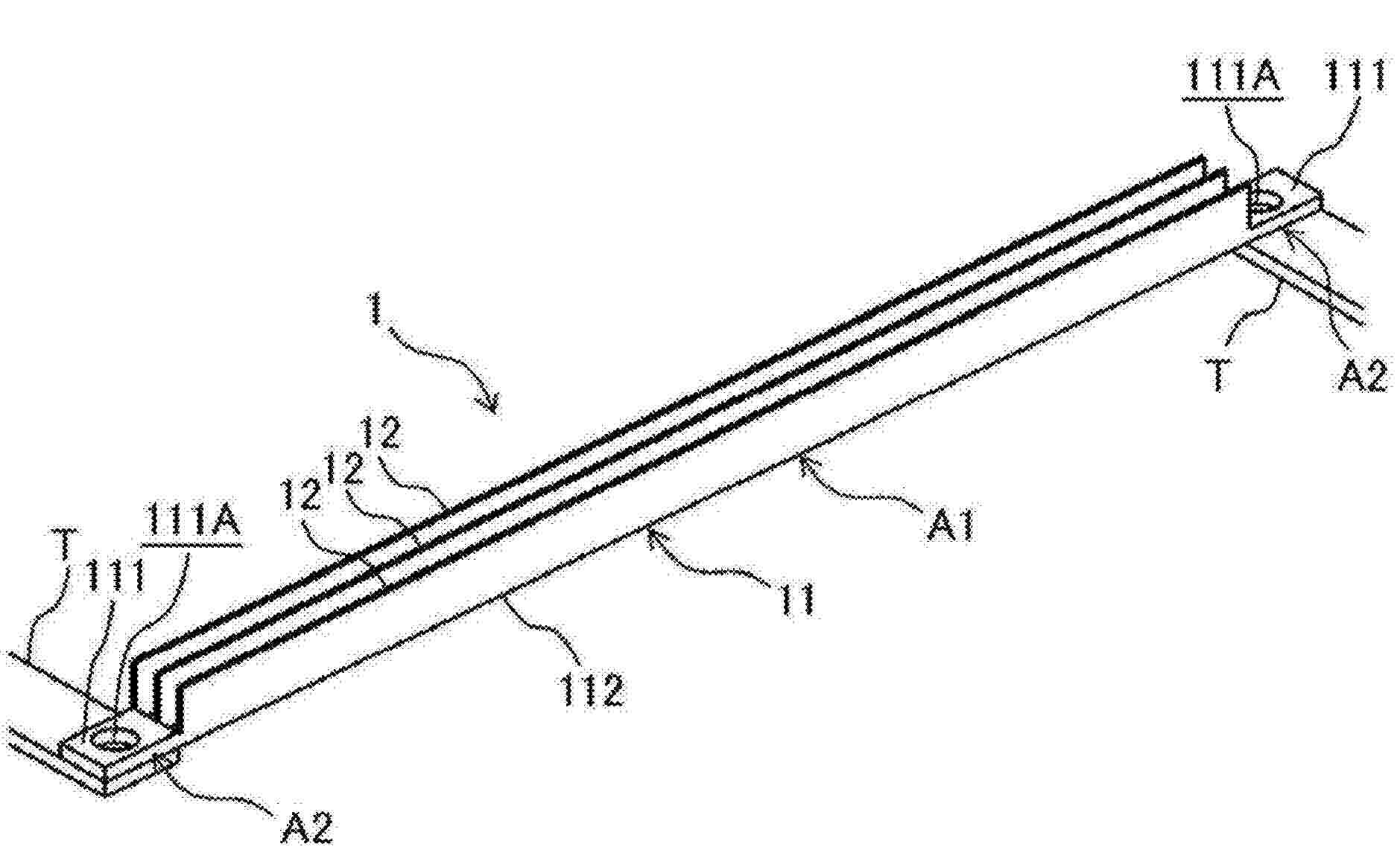
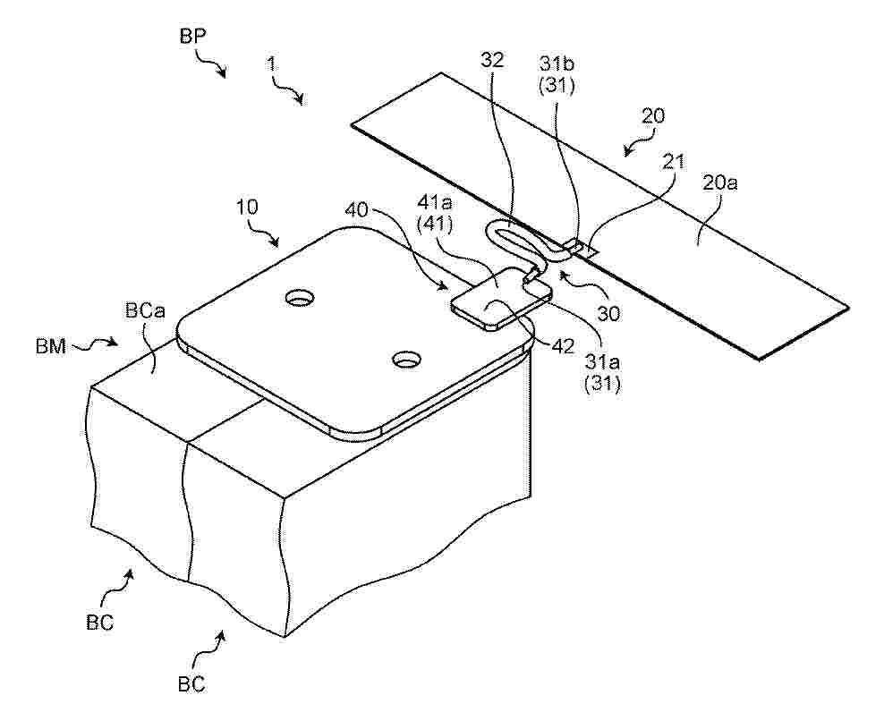
Procédé de fabrication d’une cellule (10) cylindrique de batterie électrique pour véhicule à propulsion électrique, cette cellule (10) comprenant - un enroulement (1) d'électrodes et de séparateurs comportant successivement une première feuille (3) d’électrode, un premier séparateur, une deuxième feuille d’électrode de polarité opposée à la première feuille d’électrode et un deuxième séparateur ;- au moins une languette (4) de collecte de courant reliée à la première feuille d'électrode faisant saillie à une première extrémité dudit enroulement ;- un boîtier (2) métallique cylindrique logeant ledit enroulement,ledit procédé comprenant une étape de fabrication additive métallique, à ladite première extrémité, d'un collecteur de courant en contact avec le boîtier métallique cylindrique et fusionnant au moins une partie de ladite languette de collecte de courant de sorte à connecter électriquement la première feuille d’électrode au boîtier métallique cylindrique. Figure pour l’abrégé : Fig.1

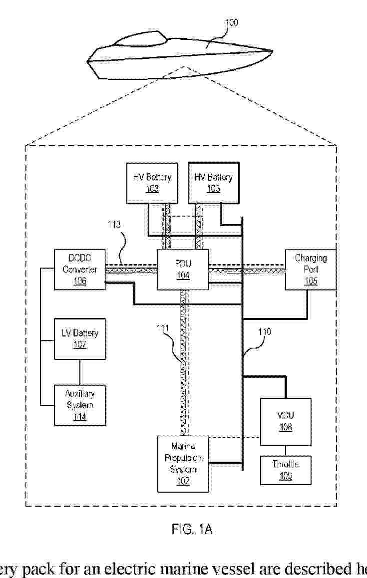
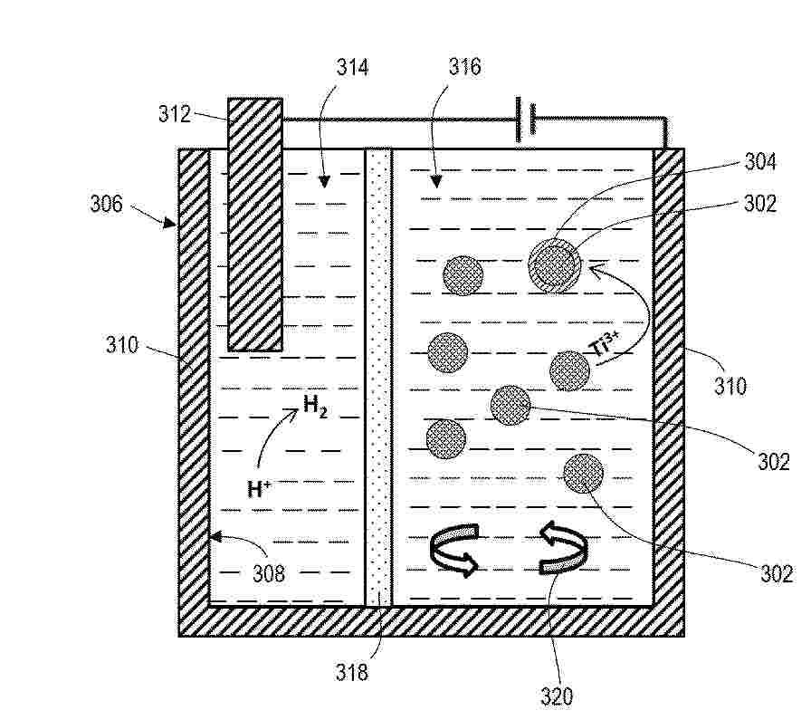
BATTERY BANK SYSTEM FOR FLOATING FISH FARMS

NºPublicación:  WO2026008608A1 08/01/2026
Solicitante: 
NEVA MARINE AS [NO]
NEVA MARINE AS

Resumen de: WO2026008608A1

The invention relates to a battery bank system for a fish cage (1) with a floating part (2), wherein the battery bank system comprises a waterproof battery container (5) comprising a heat exchange part (6) and a cable outlet (7). Furthermore, the battery bank system comprises batteries (8) positioned inside the battery container (5) wherein the weight of the batteries (8) and the battery container (5) relative to the volume of the battery container (5) provides buoyancy. The battery container (5) is directly or indirectly attached to the floating part (2) such that the heat exchange part (6) of the battery container is at least partially submerged in water and wherein the buoyancy ensures that the weight of the batteries provides a reduced load on the floating part (2).

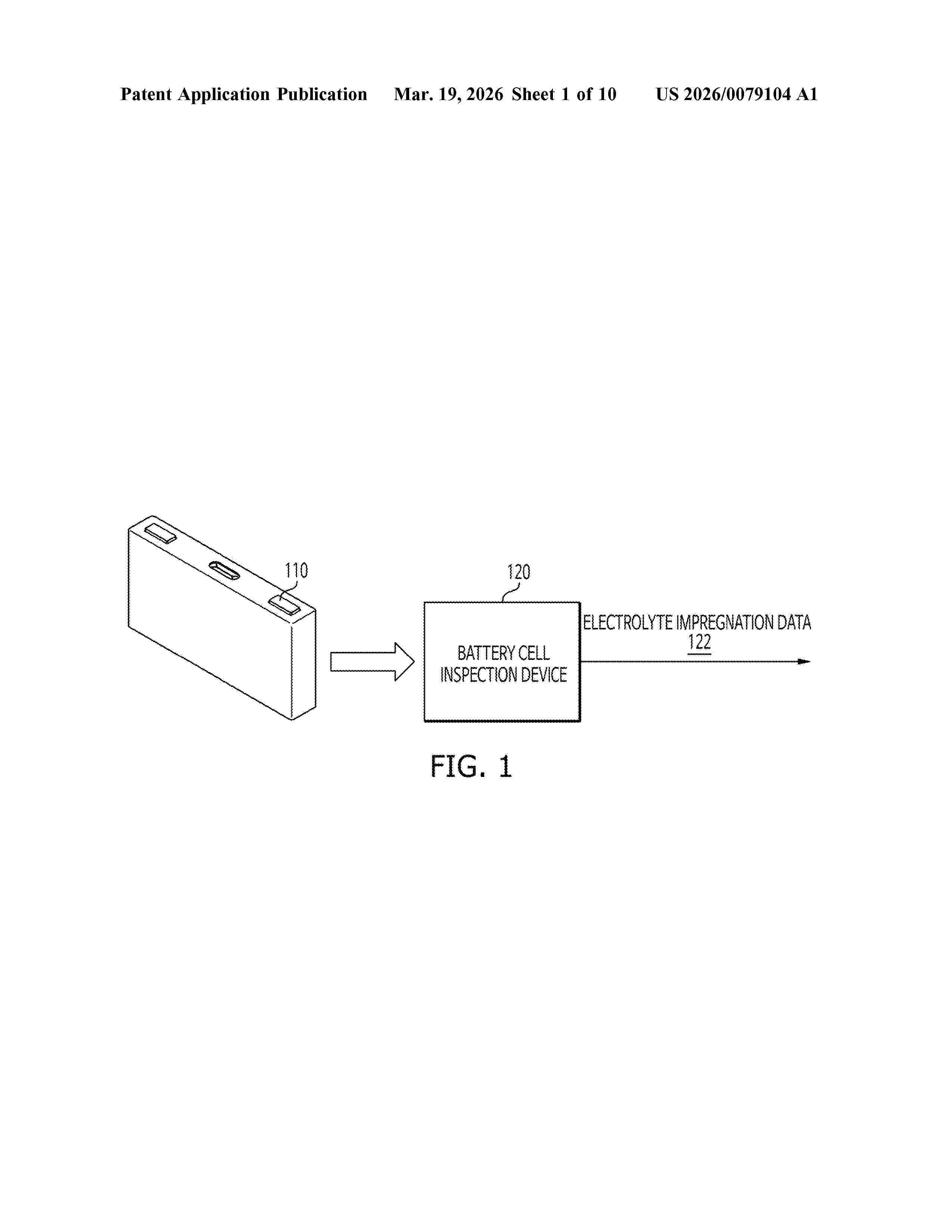
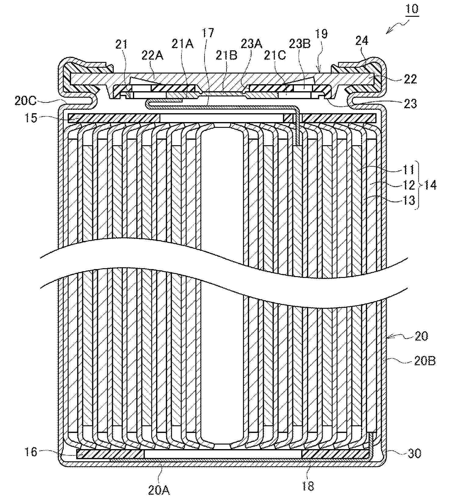
BATTERY

NºPublicación:  WO2026008272A1 08/01/2026
Solicitante: 
BAYERISCHE MOTOREN WERKE AG [DE]
BAYERISCHE MOTOREN WERKE AKTIENGESELLSCHAFT
DE_102024118928_PA

Resumen de: WO2026008272A1

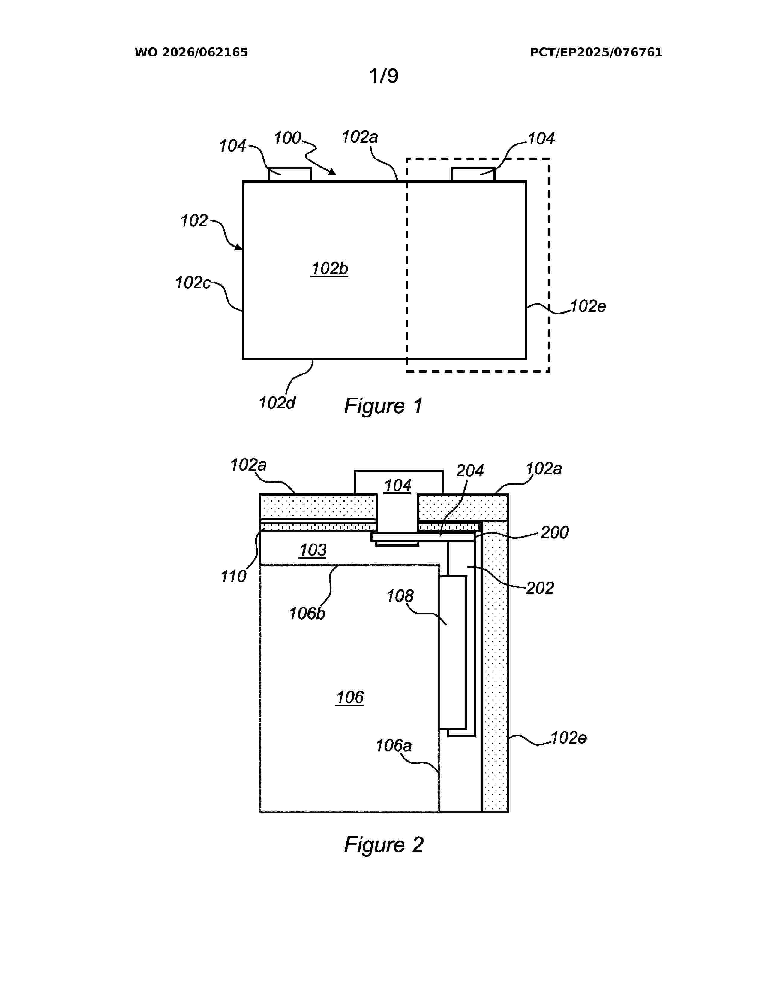
A battery has an electrode assembly with two electrodes, namely a positive and a negative electrode; an electrically conductive cover plate; a contact element; and a housing. The electrode assembly and the electrically conductive cover plate are accommodated in the housing, and the electrically conductive cover plate is electrically conductively connected to a first electrode of the two electrodes and to the contact element. The contact element is guided outwards through an opening in the housing. An additional structure is provided between the cover plate and the housing, the additional structure being electrically conductively connected directly or indirectly to the contact element, and a current path from the additional structure to the contact element has a higher resistance than a current path from the cover plate to the contact element, which can reduce the potential risk of a short circuit during a nail penetration test.

METHOD FOR SYNTHESISING THIOPHOSPHATE LI3PS4 PARTICLES

NºPublicación:  WO2026008313A1 08/01/2026
Solicitante: 
IFP ENERGIES NOW [FR]
IFP ENERGIES NOUVELLES
FR_3164317_PA

Resumen de: WO2026008313A1

The present invention relates to a method for synthesising thiophosphate Li3PS4 particles, from a solvate complex formed between Li3PS4 and a first solvent S1, the method comprising: a) a step of dispersing the solvate complex of Li3PS4 and the first solvent S1 in a non-complexing second solvent S2, the second solvent S2 being miscible with the first solvent S1 and having: - a logarithm of the octanol-water partition coefficient logP greater than or equal to 1.1, - a molecular density greater than or equal to 0.869 g/cm3, and - a dipole moment less than or equal to 2.32 D, so as to cause thiophosphate Li3PS4 particles to precipitate; b) a step of separating the thiophosphate Li3PS4 particles precipitated in step a); and c) a step of drying the thiophosphate Li3PS4 particles separated in step b).

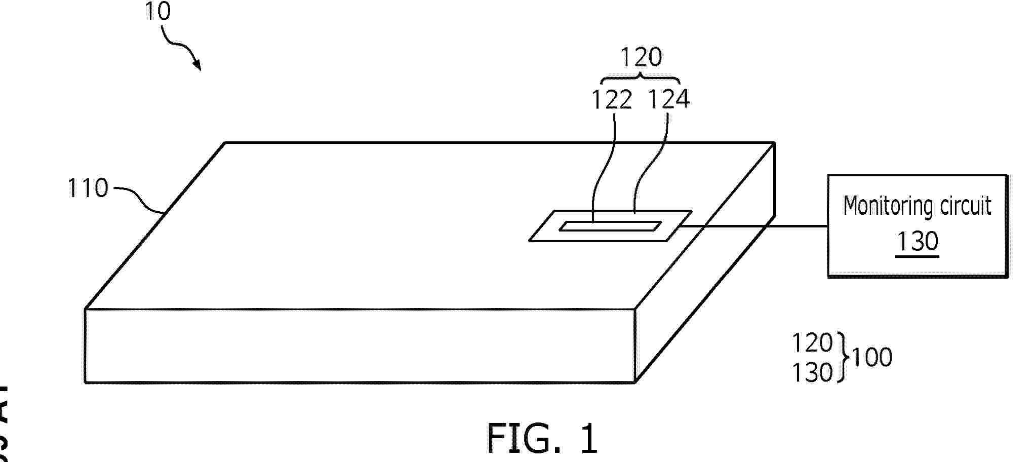
TEMPERATURE SENSOR FOR A BATTERY

NºPublicación:  WO2026010640A1 08/01/2026
Solicitante: 
CPS TECH HOLDINGS LLC [US]
CLARIOS ADVANCED SOLUTIONS GMBH [DE]
CPS TECHNOLOGY HOLDINGS LLC,
CLARIOS ADVANCED SOLUTIONS GMBH

Resumen de: WO2026010640A1

An apparatus is described. The apparatus is arranged for measuring temperature of one or more cells of a battery. The battery includes a battery management system (BMS). At least one cell of the one or more cells is comprised in a cell can. The apparatus includes an arm couplable to the battery and including a tensioner. The apparatus also includes a flexible printed circuit (FPC) electrically couplable to the BMS. The FPC is wrapped around and secured to the arm. The tensioner and/or the FPC include a sensor electrically coupled to the FPC. The tensioner is arranged to cause at least the sensor to physically contact the cell can. The sensor is configured to measure a temperature associated with the one or more cells via the cell can.

ELECTROLYTE COMPOSITION FOR A LITHIUM-ION ELECTROCHEMICAL ELEMENT

NºPublicación:  WO2026008453A1 08/01/2026
Solicitante: 
SAFT [FR]
SAFT
FR_3164320_PA

Resumen de: WO2026008453A1

The invention relates to an electrolyte comprising: - a mixture of solvents comprising methyl propionate, at least one cyclic carbonate and/or at least one linear carbonate; - vinylene carbonate or ethylene monofluorocarbonate or a mixture thereof, ethylene sulphate and lithium difluorophosphate; - one or more lithium salts other than lithium difluorophosphate; the methyl propionate, ethylene sulphate and lithium difluorophosphate interact to limit the growth of the passivation layer on the surface of the negative electrode and thereby limit the increase in the internal resistance of the electrochemical element.

METHOD FOR PRODUCING AN ELECTRODE WINDING FOR A ROUND CELL

NºPublicación:  WO2026008336A1 08/01/2026
Solicitante: 
BAYERISCHE MOTOREN WERKE AG [DE]
BAYERISCHE MOTOREN WERKE AKTIENGESELLSCHAFT
DE_102024118929_PA

Resumen de: WO2026008336A1

The invention relates to a method for producing an electrode winding for a round cell, to an electrode winding that can be produced by said method, and to a round cell comprising the electrode winding.

PLANT FOR THE PRODUCTION OF ELECTRIC BATTERY CELLS AND METHOD THEREOF

NºPublicación:  WO2026009062A1 08/01/2026
Solicitante: 
COMAU S P A [IT]
COMAU S.P.A

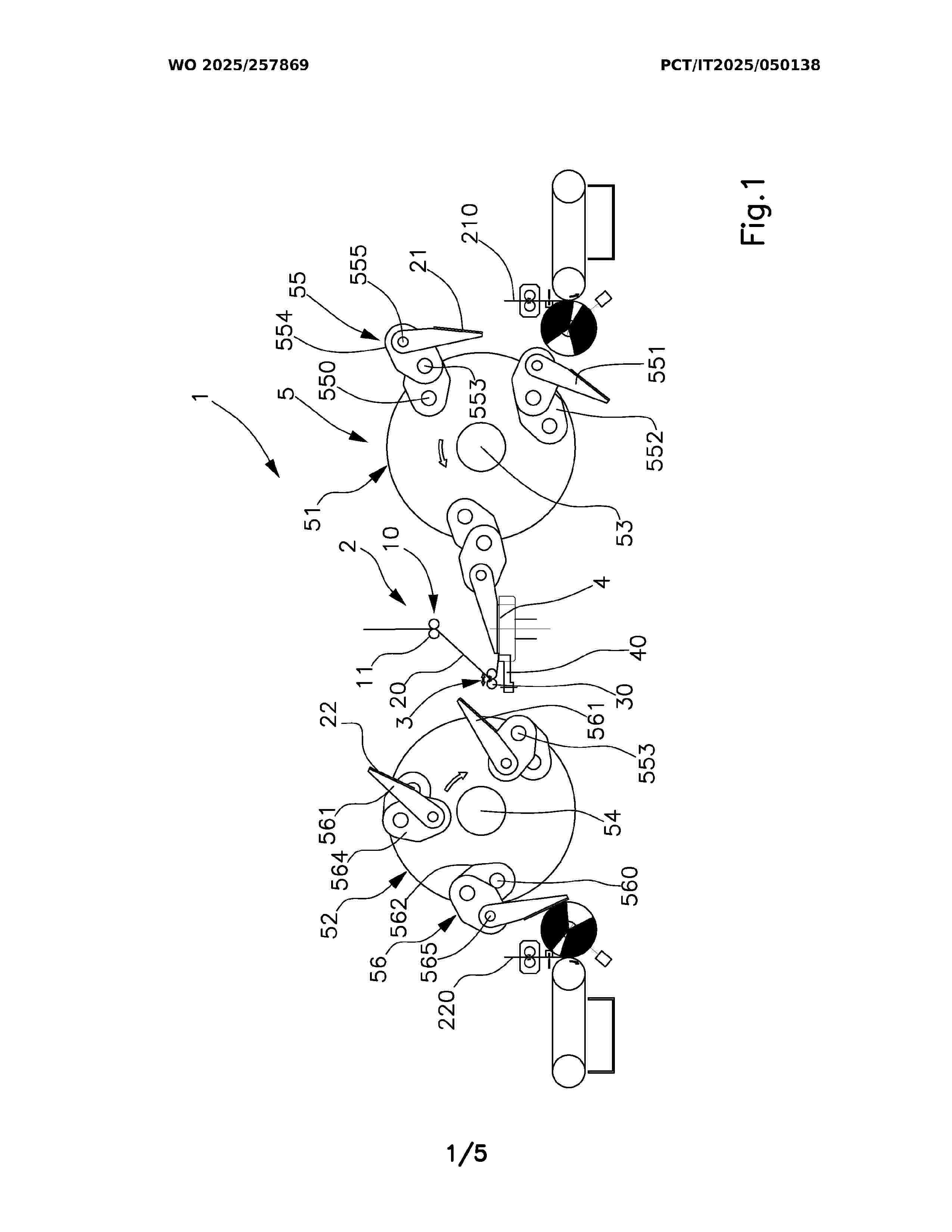
Resumen de: WO2026009062A1

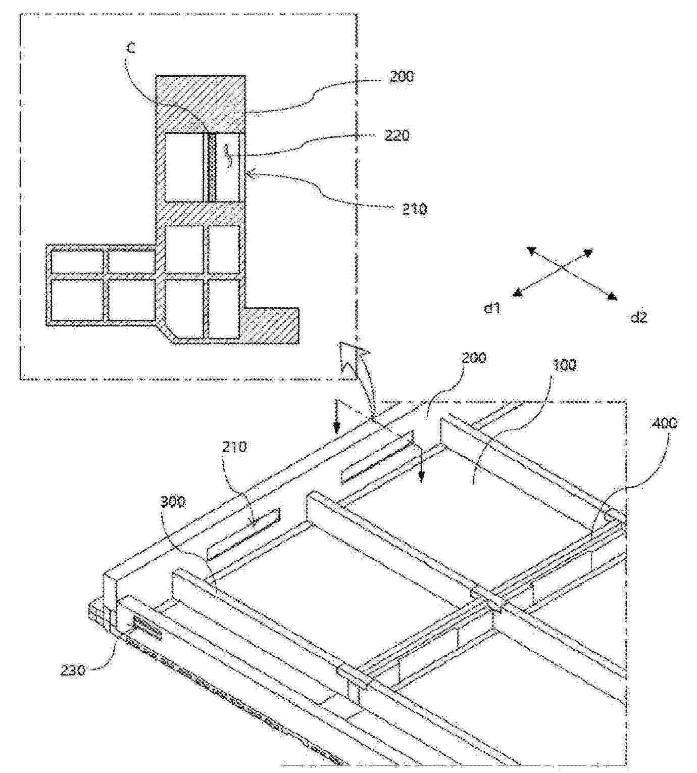
It is described a plant (1, 60) for the production of electric battery cells (C) comprising one or more operating areas (10) configured to perform a series of operations on a plurality of electric battery cells (C) so as to make formed and finished battery cells. The electric battery cells (C) are carried in groups on support trays (6), and each comprises a degassing hole (14) closed by a removable closing element (16). The plant comprises at least one controlled environmental chamber (28) including a device for removing the closing element (16) from the degassing hole (14) of each battery cell (C), such that the controlled-atmosphere environment can be limited to an area of the plant in which the operation of removing the closing elements from the degassing holes of the cells is performed, as the cells pass through such area.

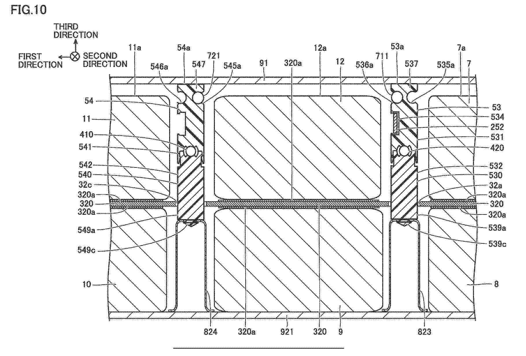
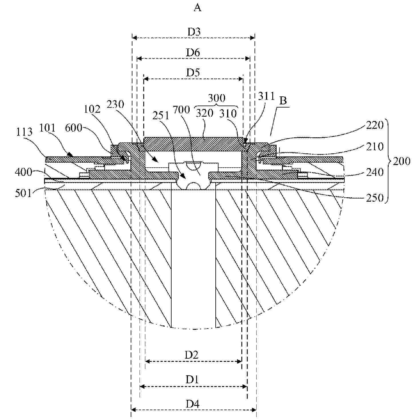
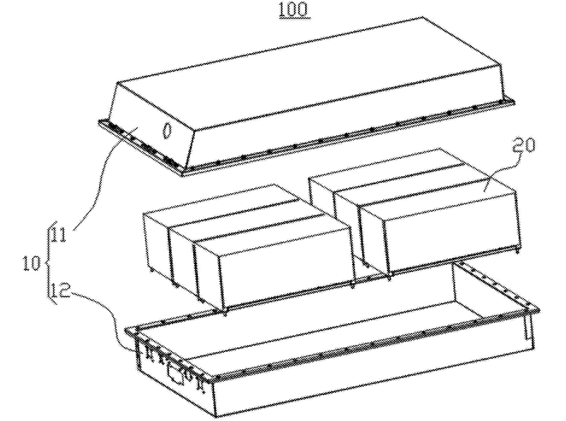
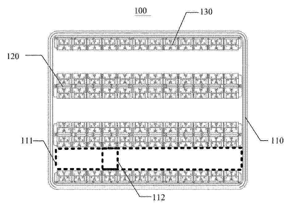
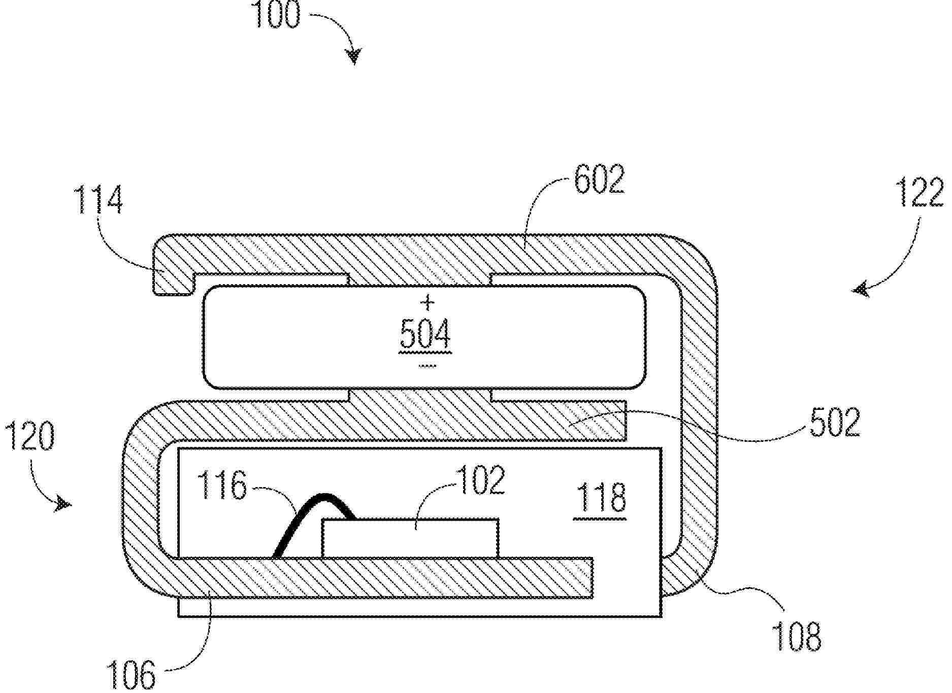
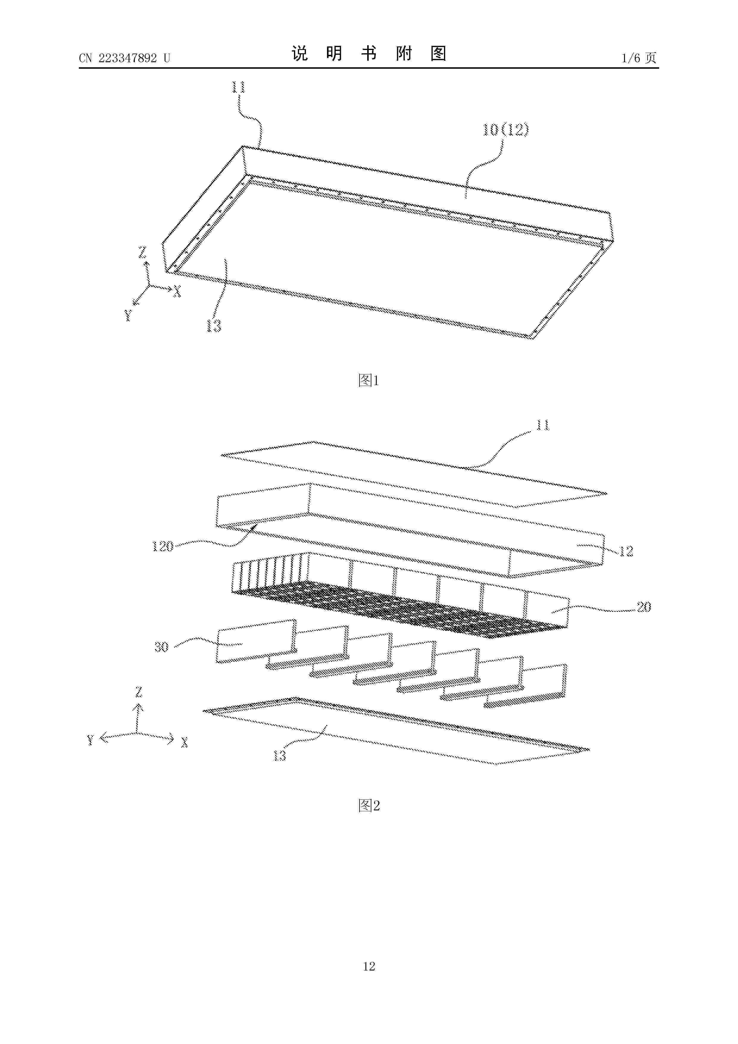
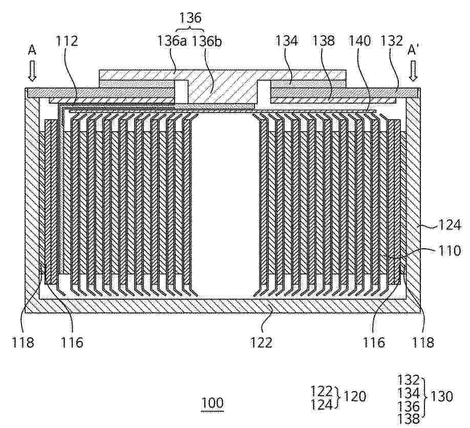
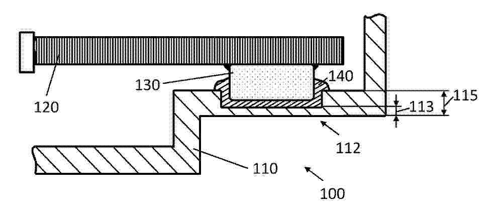
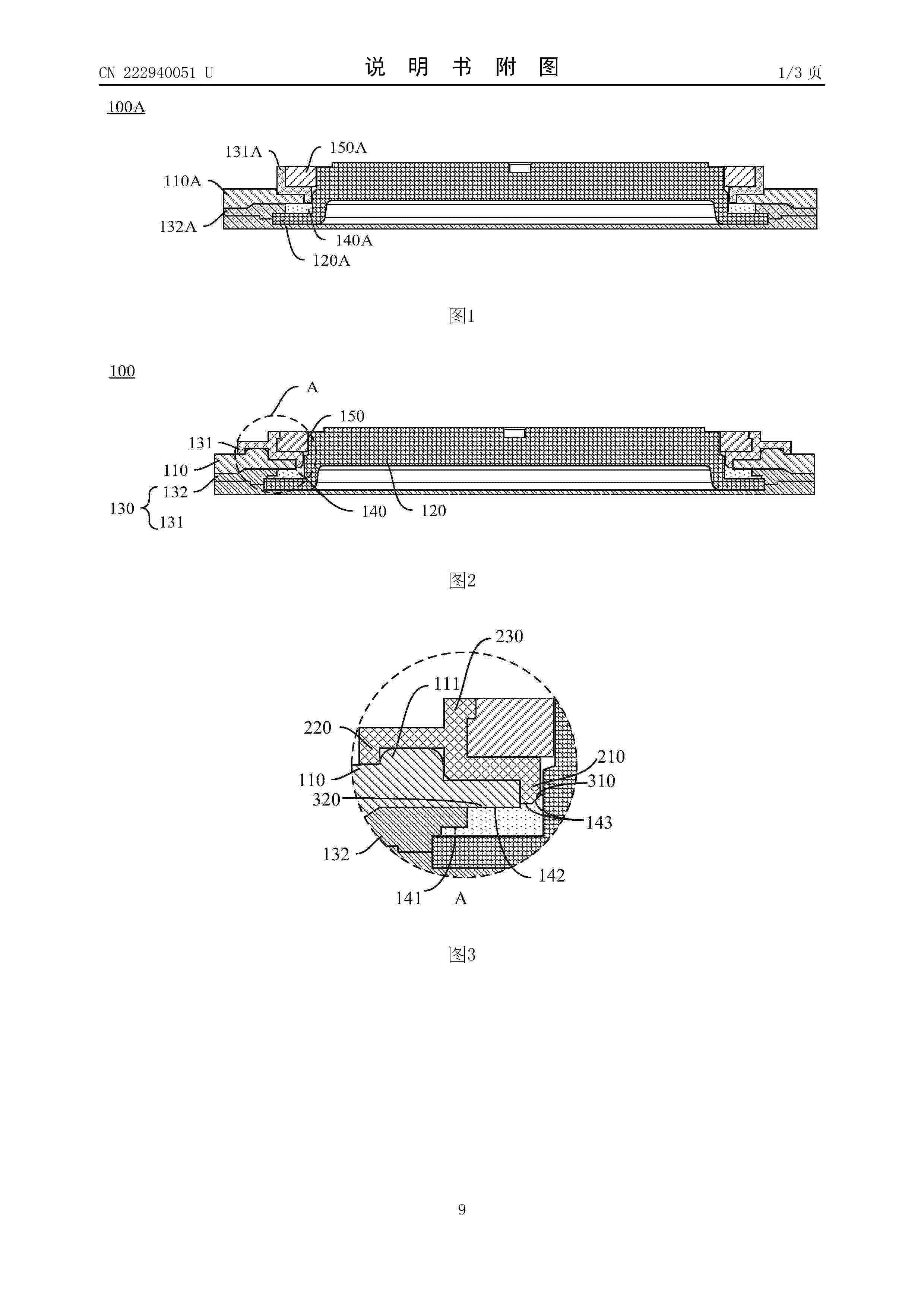
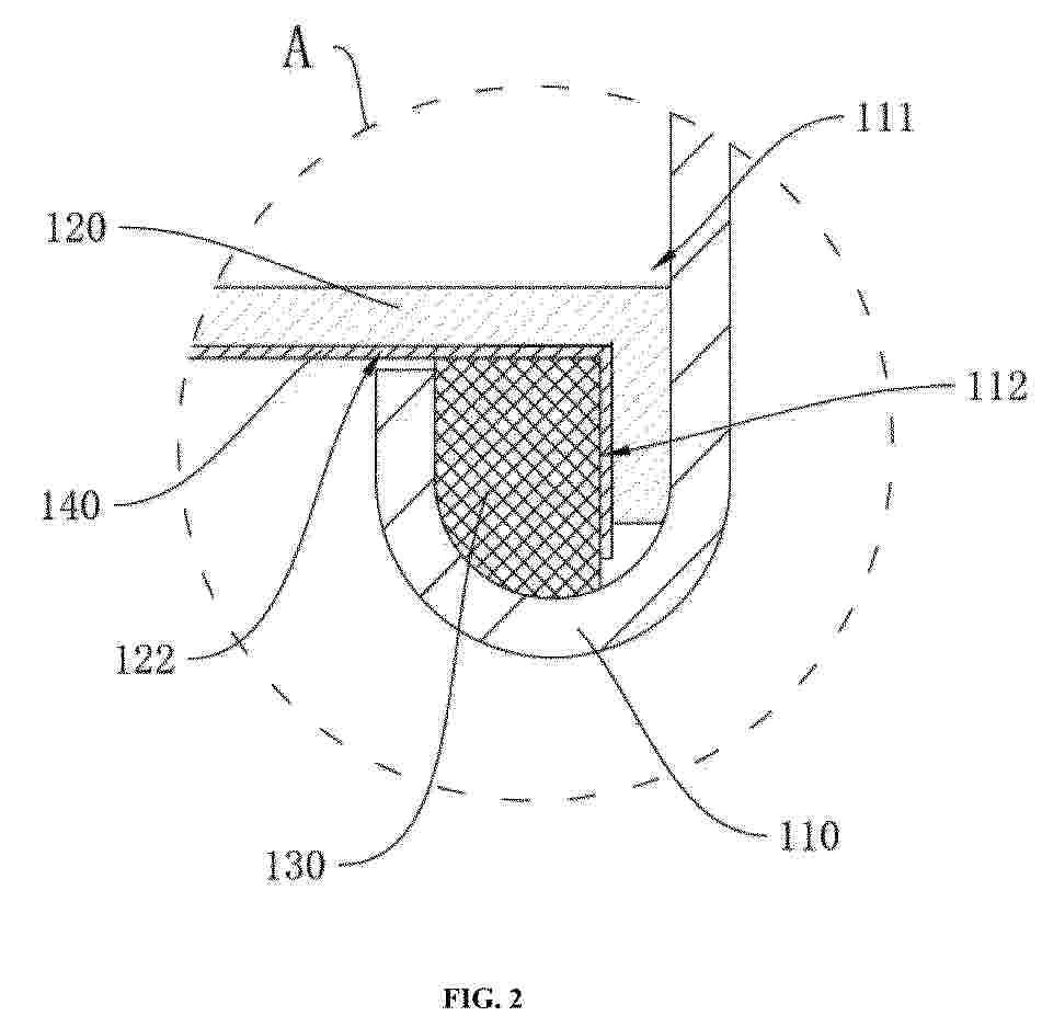
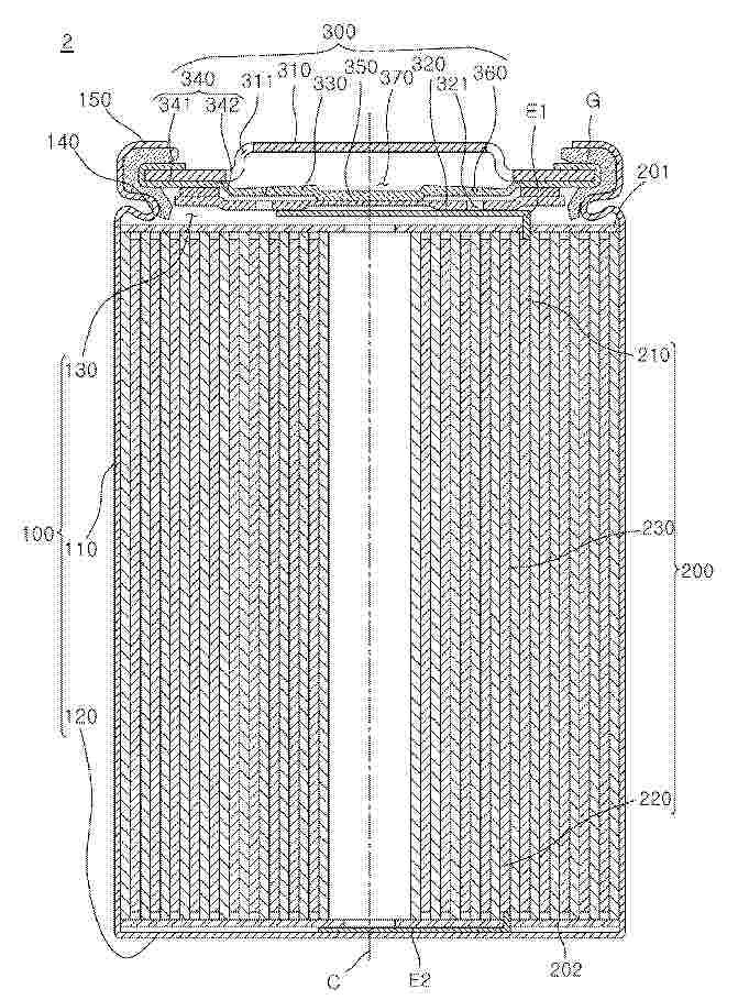
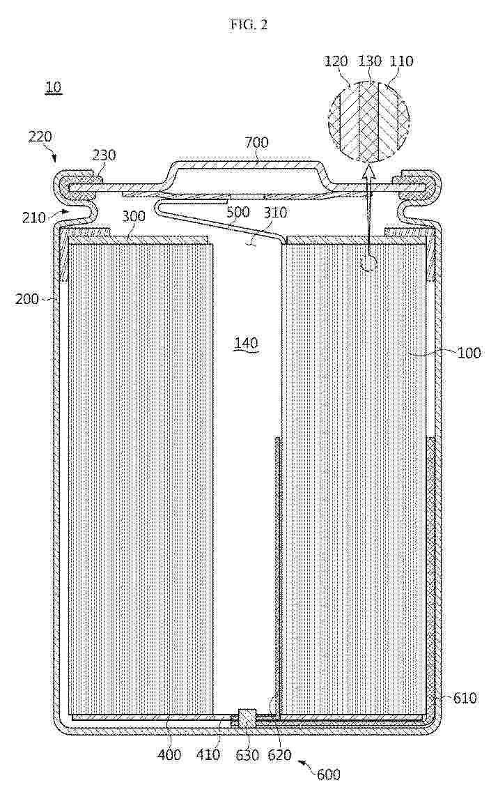
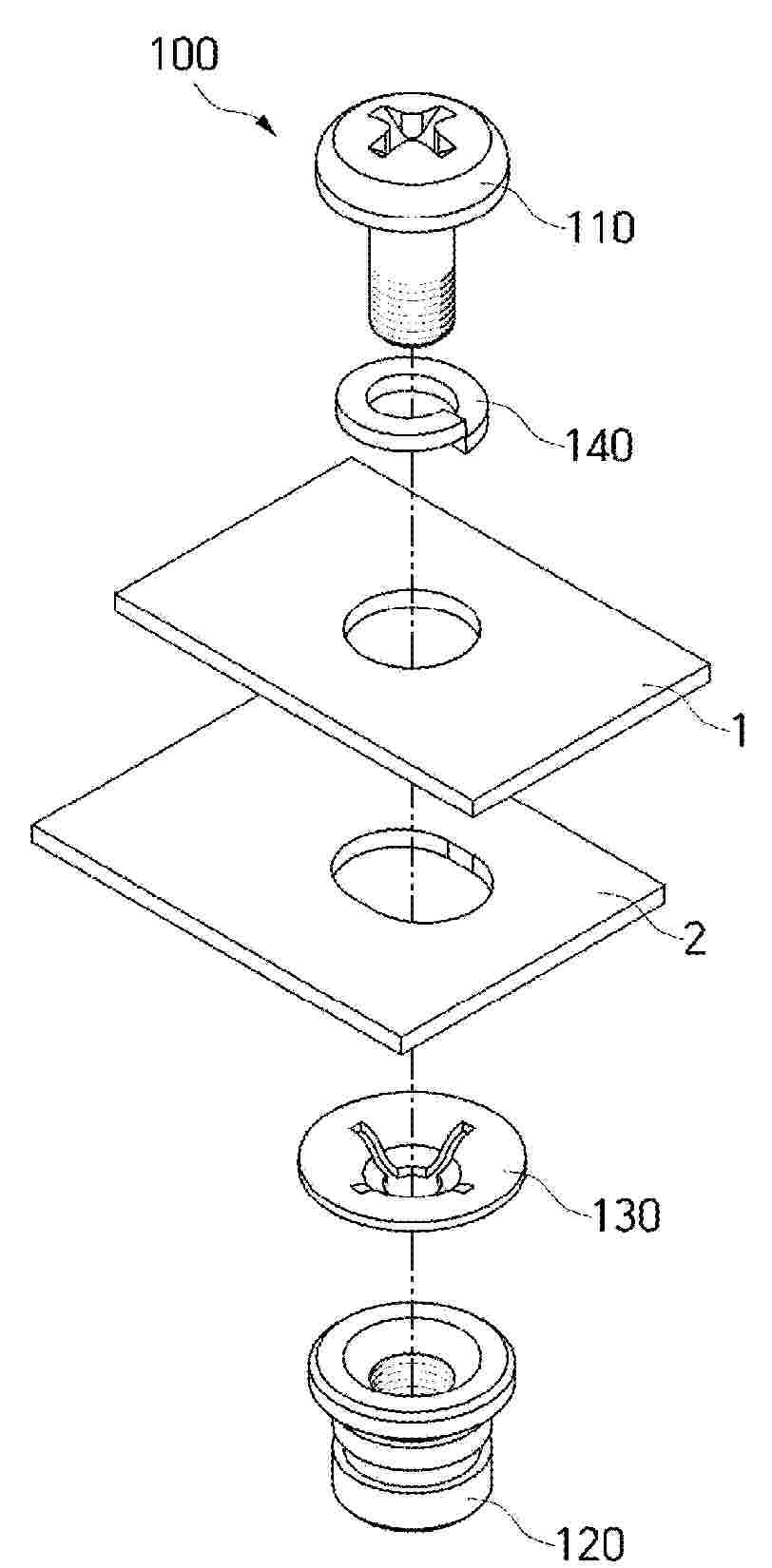
TOP COVER ASSEMBLY, BATTERY PACK, AND ELECTRIC DEVICE

NºPublicación:  WO2026007273A1 08/01/2026
Solicitante: 
EVE POWER CO LTD [CN]
\u6E56\u5317\u4EBF\u7EAC\u52A8\u529B\u6709\u9650\u516C\u53F8
CN_222940051_U

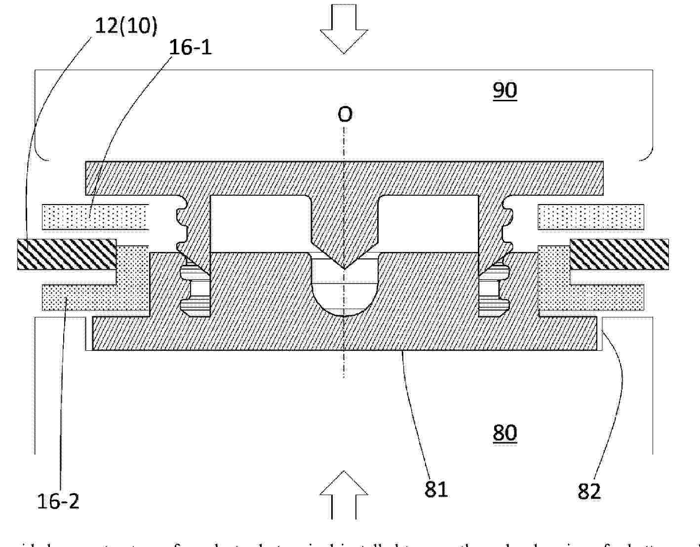
Resumen de: WO2026007273A1

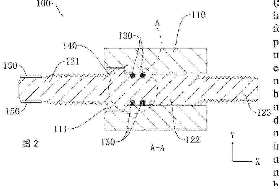
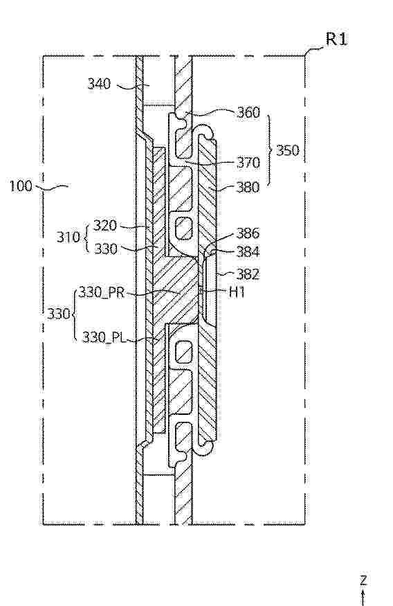
A top cover assembly (100), a battery pack, and an electric device. The top cover assembly (100) comprises a cover plate (110), a pole (120), an insulating assembly (130), and a sealing member (140). The insulating assembly (130) comprises an upper insulating member (131) and a lower insulating member (132). The sealing member (140) abuts between the pole (120) and the cover plate (110). The outer side surface of the sealing member (140) away from the pole (120) comprises at least one step surface. The sealing member (140) further abuts between the upper insulating member (131) and the lower insulating member (132), so as to be in a compressed state.

A METHOD FOR RECYCLING BATTERY-GRADE GRAPHITE FROM WASTE LITHIUM-ION BATTERIES AND THE RECYCLED BATTERY-GRADE GRAPHITE THEREOF

NºPublicación:  WO2026007068A1 08/01/2026
Solicitante: 
BASF SE [DE]
BASF CHINA COMPANY LTD [CN]
BASF SE,
BASF (CHINA) COMPANY LTD

Resumen de: WO2026007068A1

The present invention provides a method for preparing battery-grade graphite from waste lithium-ion batteries comprising steps of: (i) implementing heat treatment on scrap mixture comprising cathode and anode materials of waste lithium-ion batteries and their components thereof; (ii) adding an acid solution containing redox agent into the mixture to obtain leaching liquid and leaching slag and washing the leaching slag with water; (iii) adding a solvent to the washed leaching slag comprising at one selected from hydrocarbon, alcohol, ketone, ether and water and mixing by stirring, milling or sonication and further adding a carbon source material that is completely dispersed in the slurry, and removing the solvent from the slurry to obtain mixed graphite; (iv) putting the mixed graphite into a furnace for oxygen-free heating and carbonization to obtain coated graphite; and (v) putting the coated graphite into a high temperature graphitization furnace for oxygen-free heating and graphitization to obtain recycled graphite.

LITHIUM IRON PHOSPHATE COMPOSITE CATHODE ACTIVE MATERIAL, PREPARATION METHOD THEREFOR AND APPLICATION THEREOF

NºPublicación:  WO2026009007A1 08/01/2026
Solicitante: 
BORSODCHEM ZRT [HU]
WANHUA CHEMICAL YANTAI BATTERY MAT SCIENCE CO LTD [CN]
BORSODCHEM ZRT,
WANHUA CHEMICAL (YANTAI) BATTERY MATERIAL SCIENCE CO., LTD

Resumen de: WO2026009007A1

The present application belongs to the technical field of secondary batteries, and specifically relates to a lithium iron phosphate composite cathode active material, and further discloses a preparation method thereof, as well as an application thereof for use in the preparation of battery plates and secondary batteries. The lithium iron phosphate composite cathode active material of the present application comprises a core containing a lithium iron phosphate material and iron phosphide particles, as well as a carbon coating layer and/or a LiBO2-containing coating layer at least partially coated on the surface of the core.

POLYOL ESTER OILS AND THEIR USES AS HEAT TRANSFER FLUIDS AND, OPTIONALLY, COMPRESSOR LUBRICANTS IN ELECTRIC VEHICLES

NºPublicación:  WO2026006956A1 08/01/2026
Solicitante: 
THE LUBRIZOL CORP [US]
CHEN ZHAOFEI [CN]
THE LUBRIZOL CORPORATION,
CHEN, Zhaofei

Resumen de: WO2026006956A1

Methods of direct cooling electrical componentry, wherein the electrical componentry are contacted with a heat transfer fluid comprising at least 50 wt%of a polyol ester (POE) oil. A vehicle having a thermal management system and, optionally, a vehicle climate control system, wherein the thermal management system and the optional vehicle climate control system are charged with a heat transfer fluid comprising at least 50 wt%of a polyol ester (POE) oil.

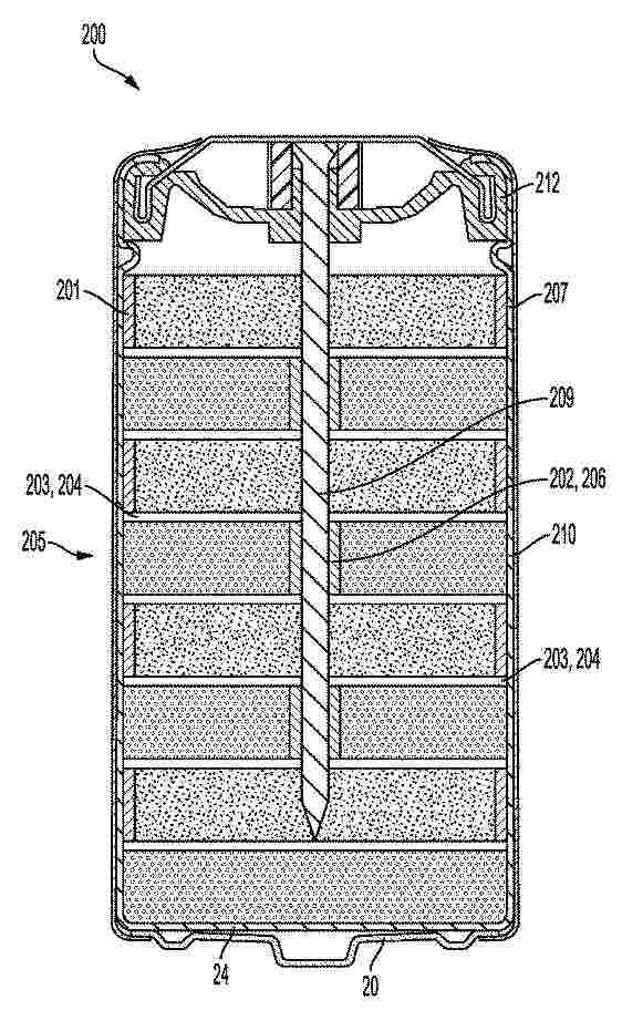
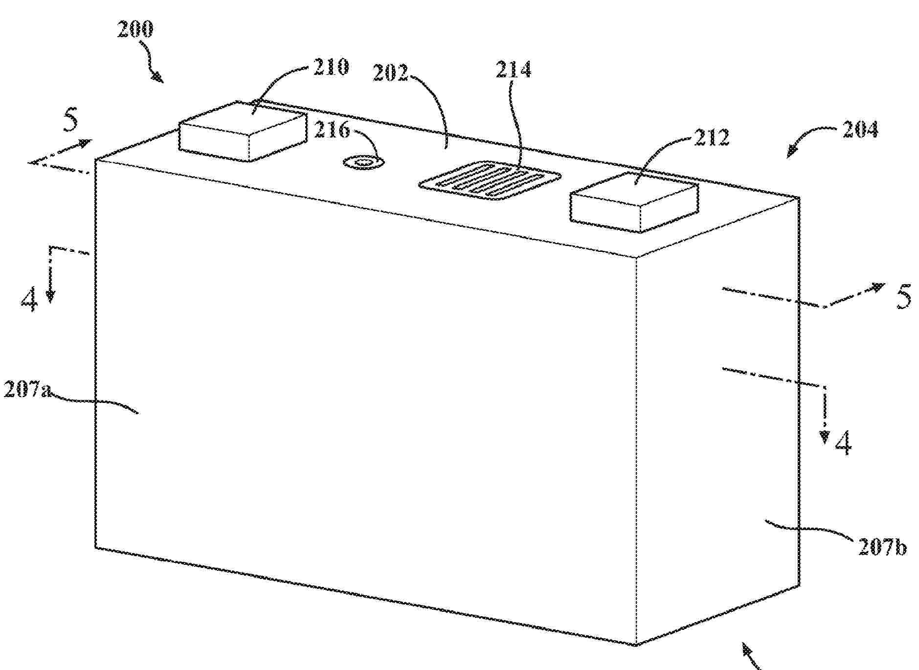
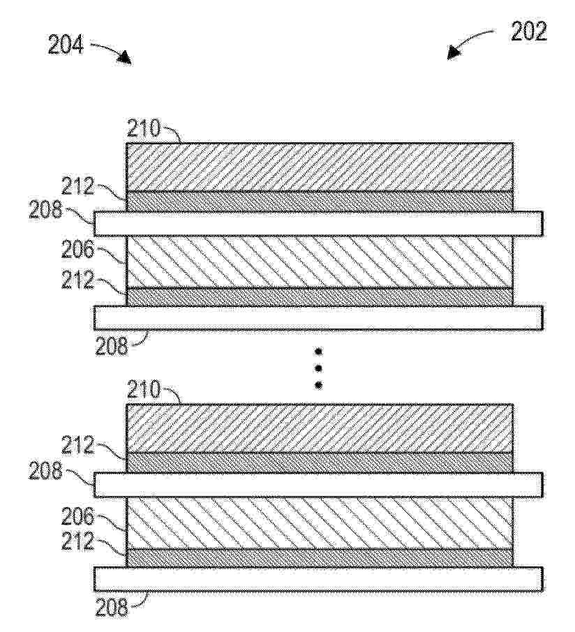
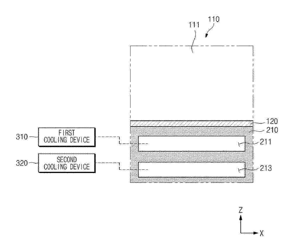
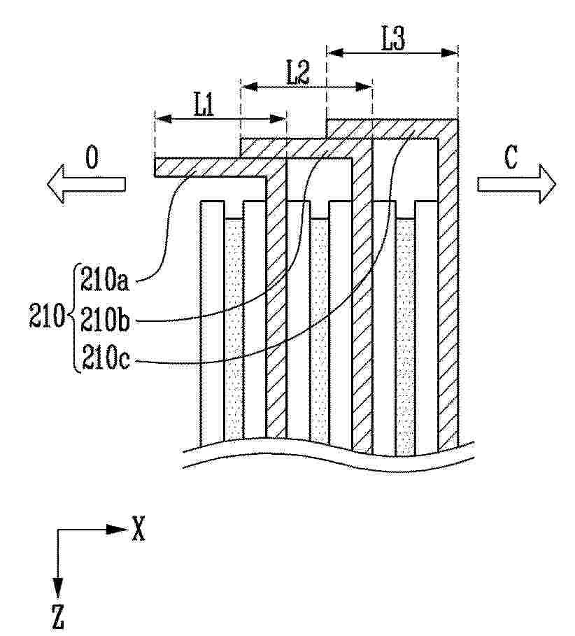
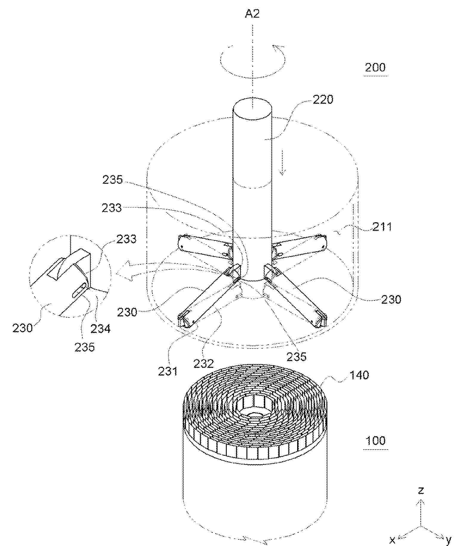
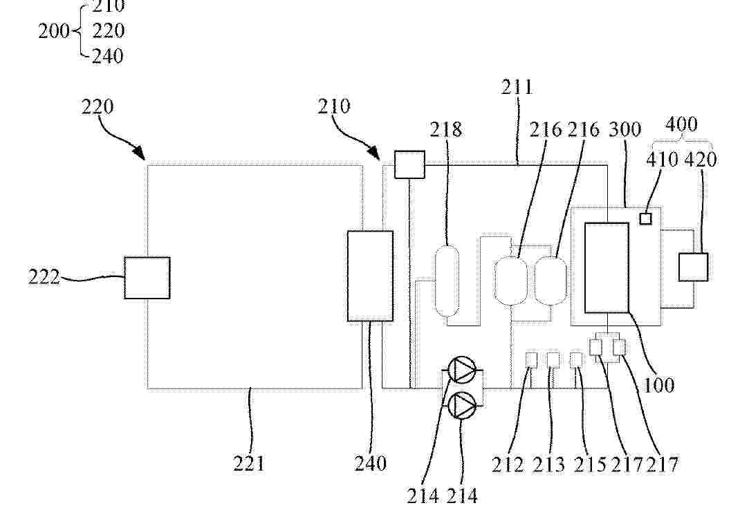
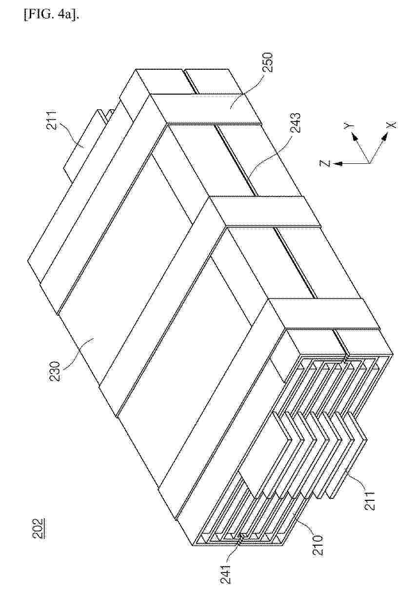
Batteriemodul mit einer Anzahl von Batteriezellen und einem Kühlsystem mit einer Anzahl aktiver Kühlelemente und Batteriespeichersystem sowie Betriebsverfahren für ein Batteriespeichersystem

NºPublicación:  DE102024119058A1 08/01/2026
Solicitante: 
ROLLS ROYCE SOLUTIONS GMBH [DE]
Rolls-Royce Solutions GmbH

Resumen de: DE102024119058A1

Die Erfindung betrifft ein Batteriemodul (200) mit einer Anzahl von Batteriezellen (210) und einem Kühlsystem. Erfindungsgemäß ist dabei das Kühlsystem mit einer Anzahl aktiver Kühlelemente (110) vorgesehen, wobei:- ein aktives Kühlelement (110) ausgebildet ist, einen Luftstrom aktiv zu erzeugen, und- die Anzahl der Batteriezellen (210) innerhalb des Batteriemoduls (200) in einem Raster unter Bildung eines Spaltgitters angeordnet ist, und- wenigstens ein Spalt des Spaltgitters eine offene Lüftungsverbindung zwischen wenigstens einer Teilanzahl der Batteriezellen (210) bildet, und- das aktive Kühlelement (110) in Form eines Festkörper-Kühlelements in dem Spalt angeordnet ist.

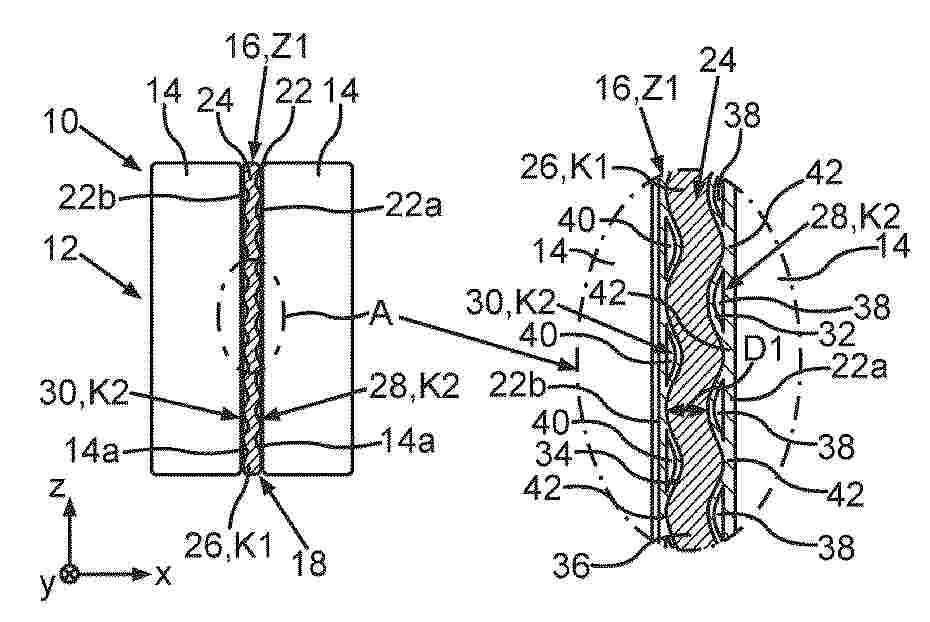
Verfahren zur Herstellung eines Elektrodenwickels für eine Rundzelle

NºPublicación:  DE102024118929A1 08/01/2026
Solicitante: 
BAYERISCHE MOTOREN WERKE AG [DE]
Bayerische Motoren Werke Aktiengesellschaft

Resumen de: DE102024118929A1

Die vorliegende Erfindung betrifft ein Verfahren zur Herstellung eines Elektrodenwickels für eine Rundzelle, ein Elektrodenwickel herstellbar durch das Verfahren, und eine Rundzelle umfassend den Elektrodenwickel.

Batteriemodul und Verfahren zur Herstellung

NºPublicación:  DE102024119124A1 08/01/2026
Solicitante: 
PORSCHE AG [DE]
Dr. Ing. h.c. F. Porsche Aktiengesellschaft

Resumen de: DE102024119124A1

Die vorliegende Erfindung betrifft ein Batteriemodul für ein Kraftfahrzeug mit einer Anzahl Batteriezellen (4), wobei eine Kühlanordnung (12) für die Batteriezellen (4) vorgesehen ist, die mindestens ein die Batteriezellen (4) zumindest teilweise umgebendes Schlauchorgan (6) aufweist, das ungefüllt montierbar ist und im montierten Zustand das mindestens eine Schlauchorgan (6) mit Kühlmittel (10) gefüllt ist, wobei im Montagezustand vorhandene Zwischenräume (16) mit einem aushärtbaren Schaummaterial (14) gefüllt sind, wobei im montierten Zustand die Batteriezellen (4) durch die Kühlanordnung (12) und das Schaummaterial (14) positionsgenau fixiert sind. Zudem betrifft die Erfindung ein Verfahren zum Herstellen eines derartigen Batteriemoduls (2).

ANODENMISCHUNG UND FESTKÖRPERBATTERIE

NºPublicación:  DE102025123176A1 08/01/2026
Solicitante: 
TOYOTA MOTOR CO LTD [JP]
TOYOTA JIDOSHA KABUSHIKI KAISHA
CN_121215717_PA

Resumen de: DE102025123176A1

Ein Hauptziel der vorliegenden Erfindung ist es, eine Anodenmischung bereitzustellen, die in der Lage ist, eine Anodenschicht zu erhalten, deren Volumenänderung aufgrund von Ladung und Entladung unterdrückt wird. Die vorliegende Erfindung erreicht das Ziel, indem sie eine Anodenmischung bereitstellt, die ein aktives Material für die Anode und einen Festelektrolyten umfasst, wobei die Anodenmischung als aktives Material für die Anode ein Sekundärpartikel umfasst, das eine Aggregation einer Mehrzahl von Primärpartikeln ist; das Primärpartikel ein Si-basiertes aktives Material ist, das ein Si-Element enthält; eine Partikelgröße D50 des Sekundärpartikels 2,5 µm oder mehr und weniger als 20 µm beträgt; und eine Partikelgröße D50des Festelektrolyten 0,05 µm oder mehr und weniger als 2,0 µm beträgt.

Verfahren zur Lagerung eines Elektrodenwickels mit einem Druckelement, Elektrodenwickel mit dem Druckelement und Verwendung des Druckelements

NºPublicación:  DE102024118931A1 08/01/2026
Solicitante: 
BAYERISCHE MOTOREN WERKE AG [DE]
Bayerische Motoren Werke Aktiengesellschaft

Resumen de: DE102024118931A1

Die Erfindung betrifft ein Verfahren zur Lagerung eines Elektrodenwickels für Energiespeicher, umfassend die Verfahrensschritte:A) Bereitstellen eines Elektrodenwickels, der eine aufgewickelte Stromkollektorschicht und eine auf der Stromkollektorschicht aufgebrachte Elektrodenschicht umfasst, undB) Anlegen eines Druckelements umlaufend um den gesamten Umfang des Elektrodenwickels, wobei das Druckelement auf die Außenfläche des Elektrodenwickels einen Druck ausübt.Ein derartiges Verfahren für eine Lagerung eines Elektrodenwickels ist besonders dazu geeignet, eine verbiegende Verformung der Außenflächen des Elektrodenwickels während der Lagerung zu verhindern.

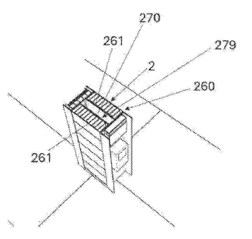
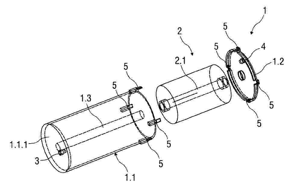
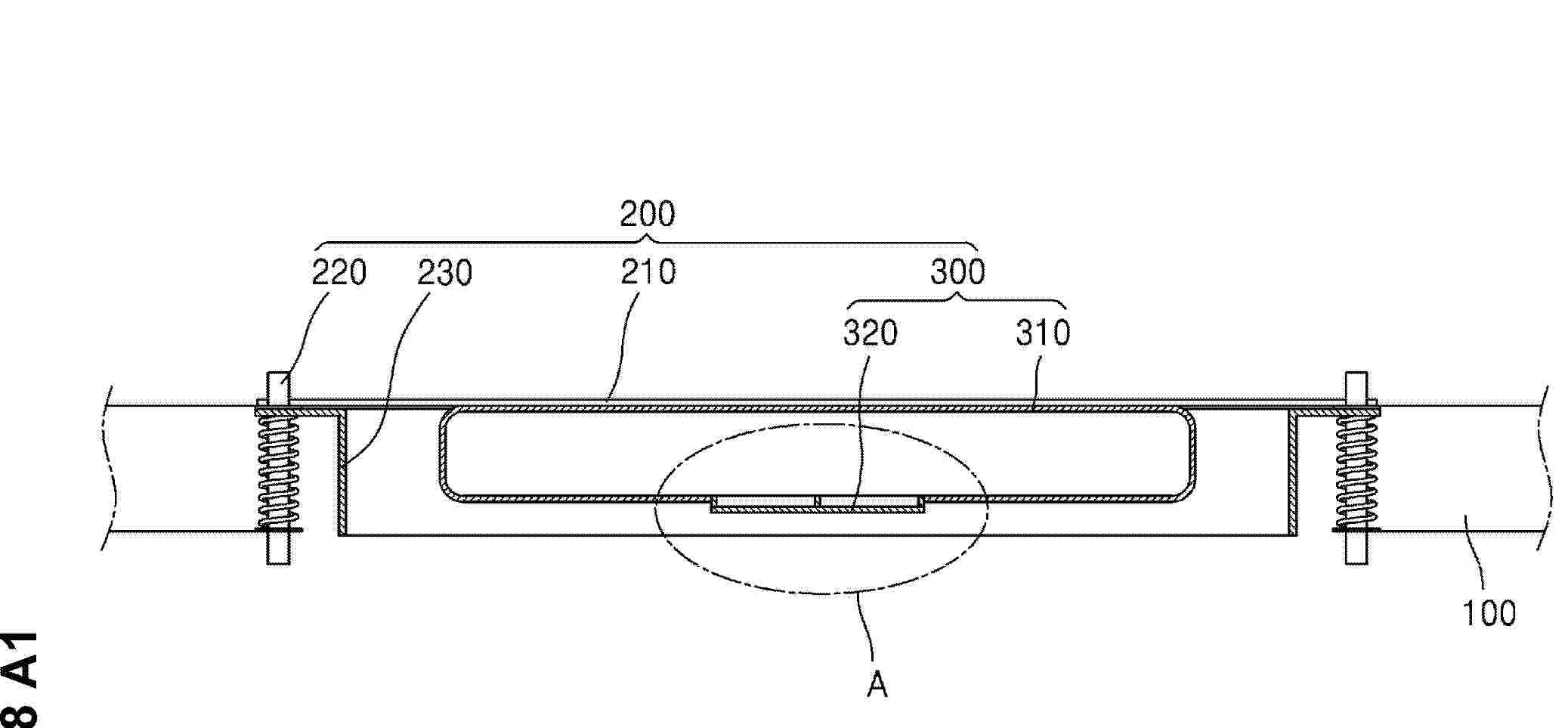
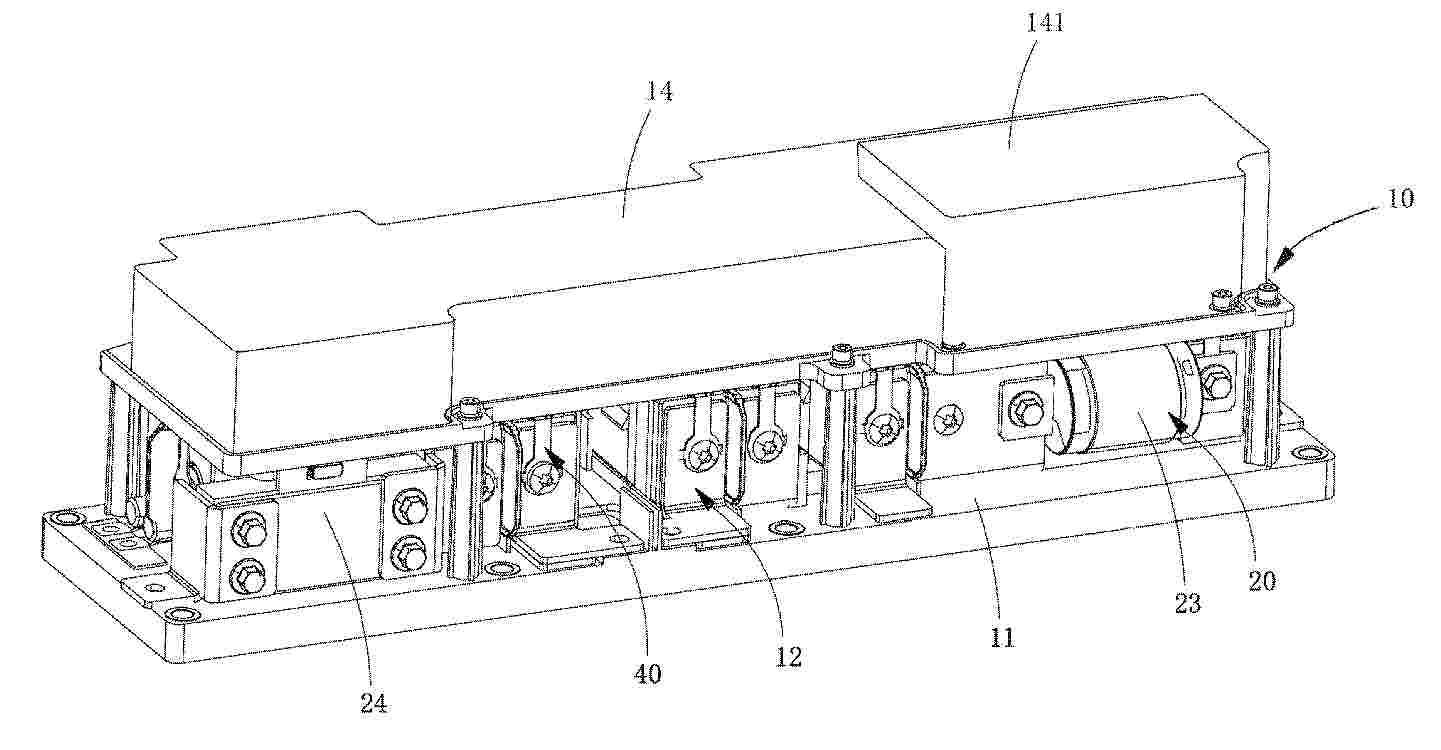
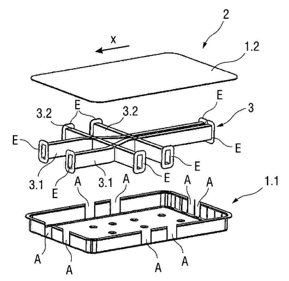
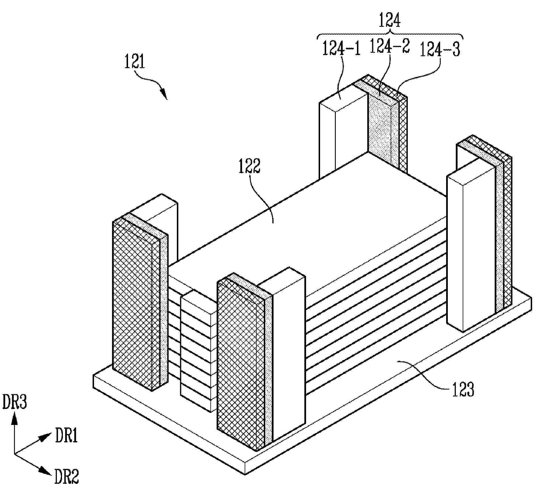
Batteriezellstapel und Batterie

NºPublicación:  DE102024119132A1 08/01/2026
Solicitante: 
PORSCHE AG [DE]
Dr. Ing. h.c. F. Porsche Aktiengesellschaft

Resumen de: DE102024119132A1

Die vorliegende Erfindung betrifft einen Batteriezellstapel (100) umfassend: mehrere Batteriezelllagen (1), die jeweils mehrere nebeneinanderliegende Batteriezellen (1.1) umfassen, wobei die Batteriezelllagen (1) in einer Stapelrichtung (S) übereinanderliegend angeordnet sind, und mindestens eine Positionierleiste (2), die zwischen zwei benachbarten Batteriezelllagen (1) angeordnet ist, und die auf beiden in der Stapelrichtung (S) gegenüberliegenden Stapelseiten (S1, S2) jeweils eine der Anzahl von Batteriezellen (1.1) der an die jeweilige Stapelseite (S1, S2) angrenzenden Batteriezelllage (1) entsprechende Anzahl von Batteriezellaufnahmen (2.1) aufweist, in denen jeweils eine Batteriezelle (2.1) aufgenommen ist, wobei zwischen zwei benachbarten Batteriezelllagen (1) jeweils mindestens eine Positionierleiste (2) angeordnet ist. Die vorliegende Erfindung betrifft ferner eine Batterie (200) umfassend: ein Gehäuse (201), das eingerichtet ist, von einer Kühlflüssigkeit durchströmt zu werden, und einen erfindungsgemäßen Batteriezellstapel (100), der in dem Gehäuse (201) angeordnet ist, wobei durch die mindestens eine Positionierleiste (2) ein Einströmbereich (201.5) des Gehäuses (201) von einem Ausströmbereich (201.6) des Gehäuses (201) separiert ist.

VERFAHREN UND SYSTEM ZUM HERSTELLEN EINER FESTKÖRPERBATTERIE

NºPublicación:  DE102025126235A1 08/01/2026
Solicitante: 
HYUNDAI MOTOR CO LTD [KR]
KIA CORP [KR]
Hyundai Motor Company,
Kia Corporation
CN_121282367_PA

Resumen de: DE102025126235A1

Verfahren und System zum Herstellen einer Festkörperbatterie, die in der Lage sind, eine Leistungsänderung zu steuern, wenn die Festkörperbatterie Feuchtigkeit und Sauerstoff ausgesetzt wird.

FESTKÖRPERELEKTROLYT, ELEKTRODENMISCHUNG, BATTERIE UND VERFAHREN ZUM HERSTELLEN EINER BATTERIE

NºPublicación:  DE102025124750A1 08/01/2026
Solicitante: 
TOYOTA MOTOR CO LTD [JP]
TOYOTA JIDOSHA KABUSHIKI KAISHA
CN_121282326_PA

Resumen de: DE102025124750A1

Ein Hauptziel der vorliegenden Offenbarung ist es, einen Festkörperelektrolyten bereitzustellen, der in der Lage ist, den Anstieg des Batteriewiderstands zu unterdrücken. Die vorliegende Offenbarung erreicht dieses Ziel durch Bereitstellen eines Festkörperelektrolyten, dessen Bruchenergie, wenn er zu einem Pellet mit einer Länge in X-Achsenrichtung von 5 mm, einer Länge in Y-Achsenrichtung von 20 mm und einer Länge in Z-Achsenrichtung von 1 mm gebildet wird, bei einer Füllrate von 100% 6,0 * 103kJ/m3oder mehr und 21,4 * 103kJ/m3oder weniger beträgt.

VERFAHREN ZUM HERSTELLEN EINER ELEKTROCHEMISCHEN FESTSTOFFZELLE UND ELEKTROCHEMISCHE FESTSTOFFZELLE

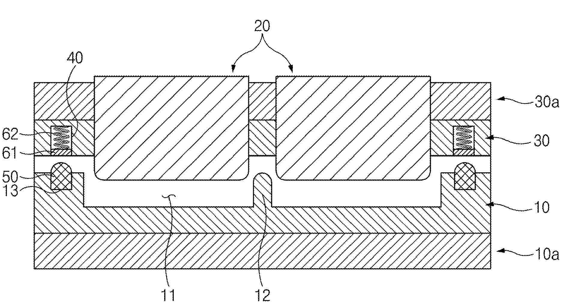
NºPublicación:  DE102024118930A1 08/01/2026
Solicitante: 
BAYERISCHE MOTOREN WERKE AG [DE]
Bayerische Motoren Werke Aktiengesellschaft

Resumen de: DE102024118930A1

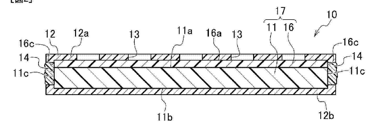
Eine Elektrodenanordnung für eine elektrochemische Feststoffzelle umfasst einen Zellstapel mit einer zwischen Stromabnehmern (11, 12) angeordneten laminierten Schichtenfolge (20). Die Schichtenfolge (20) umfasst eine Kathodenlage (21), eine Anodenlage (22) und eine Separatorlage (23), wobei die Separatorlage (23) einen Feststoffelektrolyten aufweist und mit der Kathodenlage (21) und der Anodenlage (22) laminiert ist. Die Kathodenlage (21) und die Anodenlage (22) sind jeweils mit einer Metalllage (30) laminiert. Zudem ist eine unter Druck reversibel verformbare Dichtung (40) zwischen den Stromabnehmern (11; 12) angeordnet und eingerichtet, die Schichtenfolge (20) abzudichten.

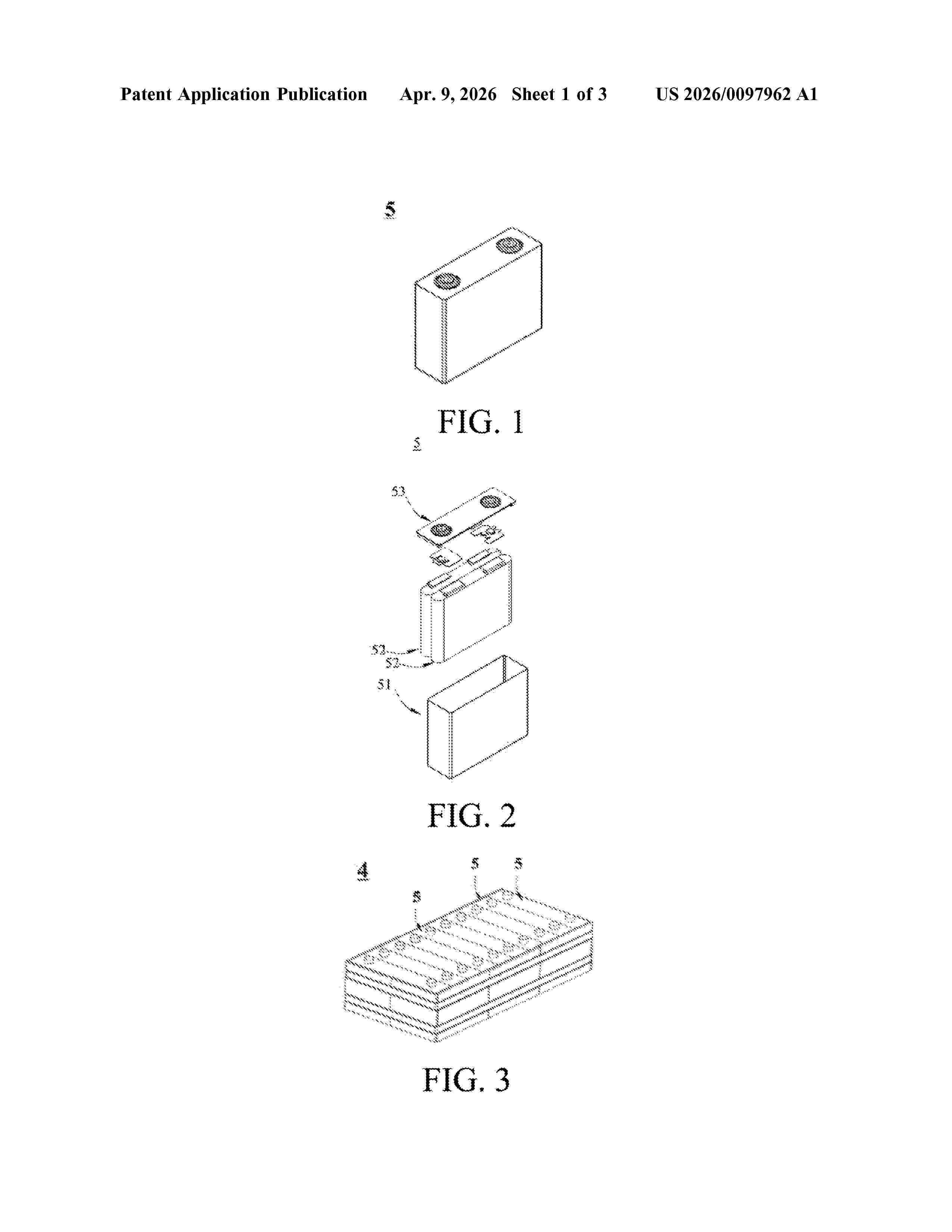
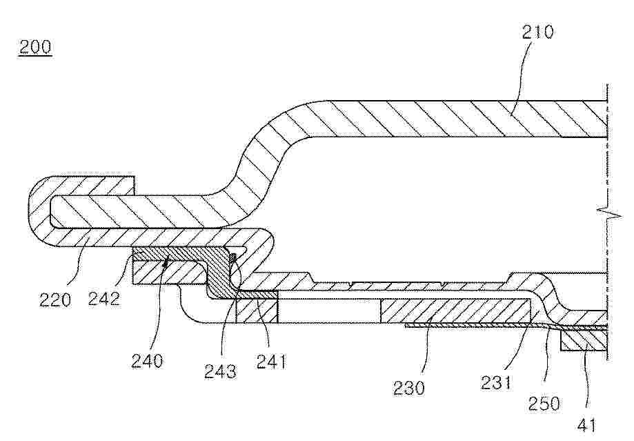
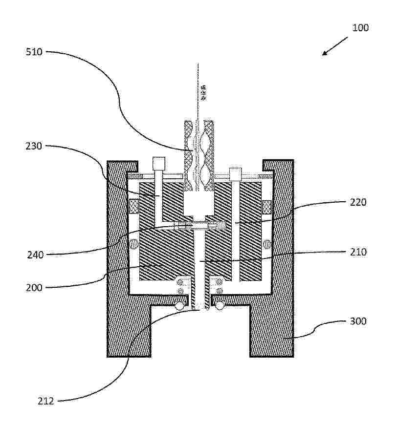
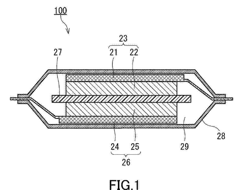
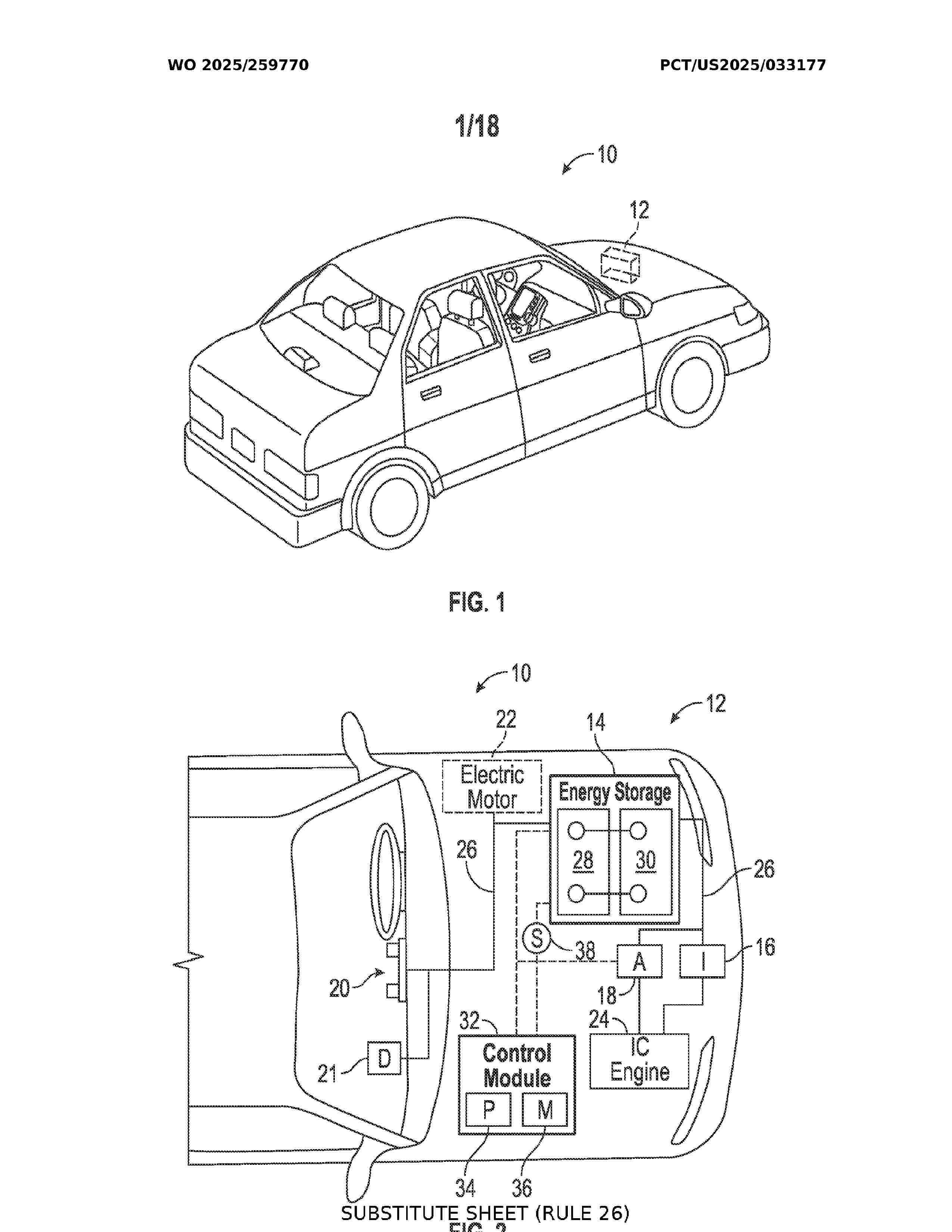
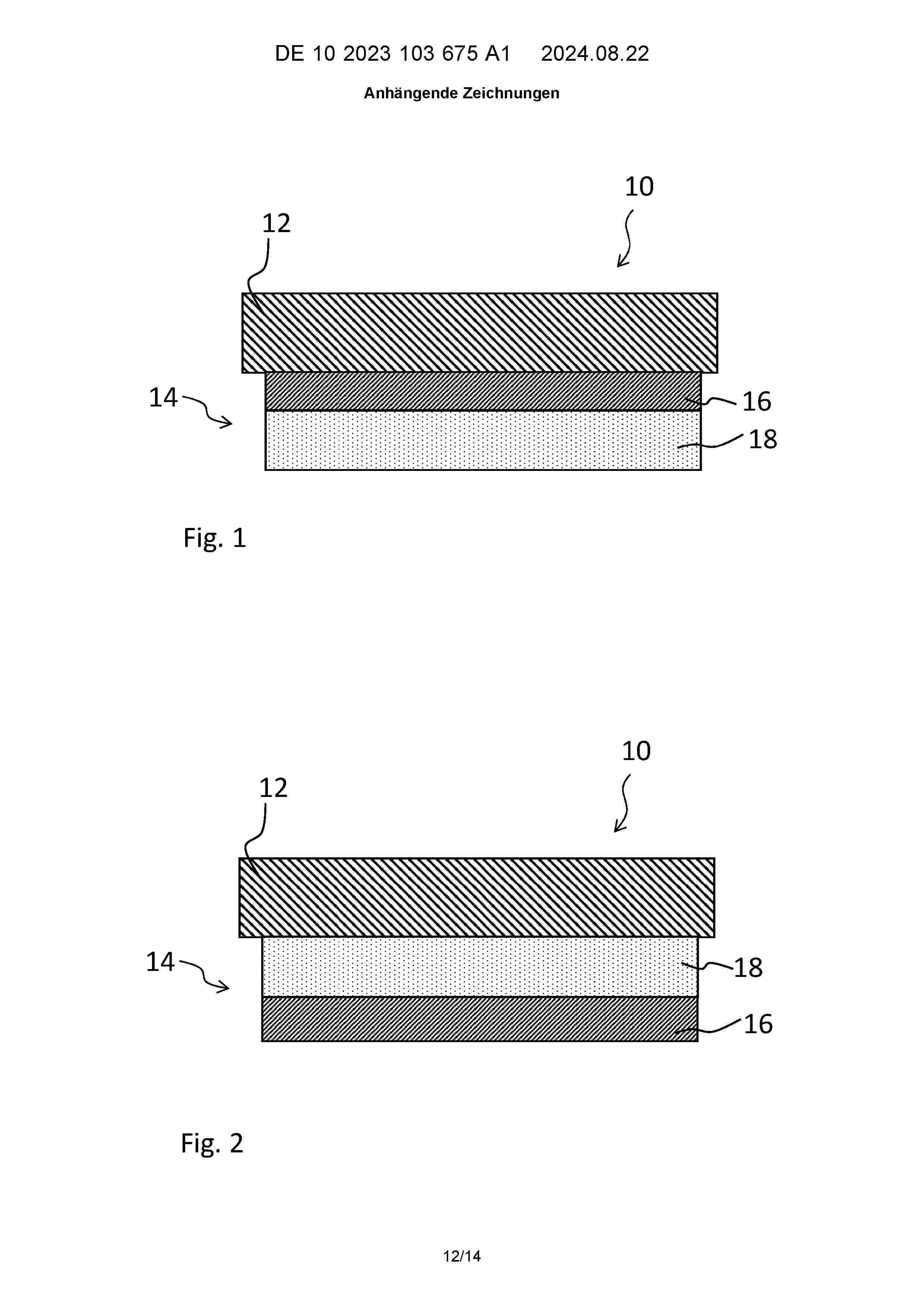
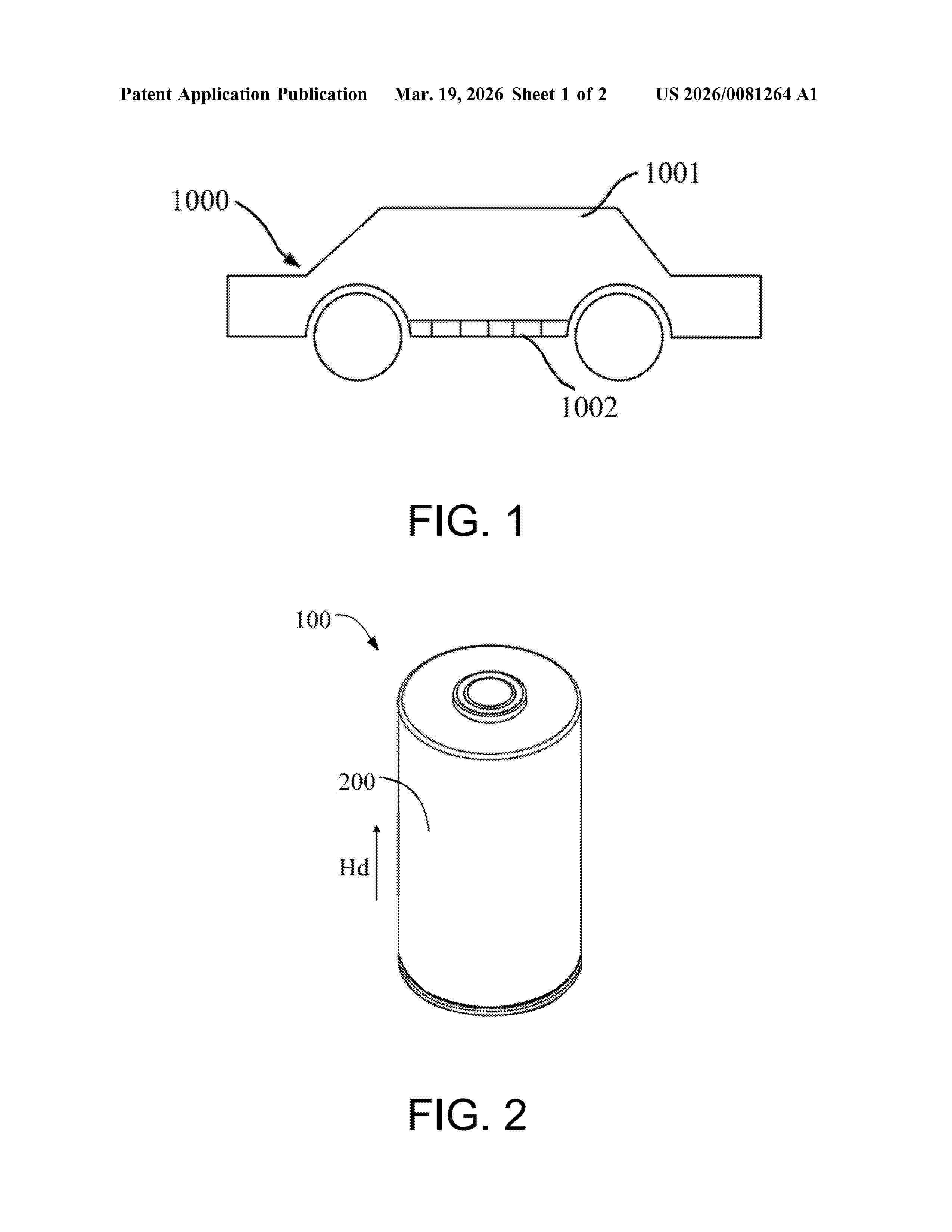
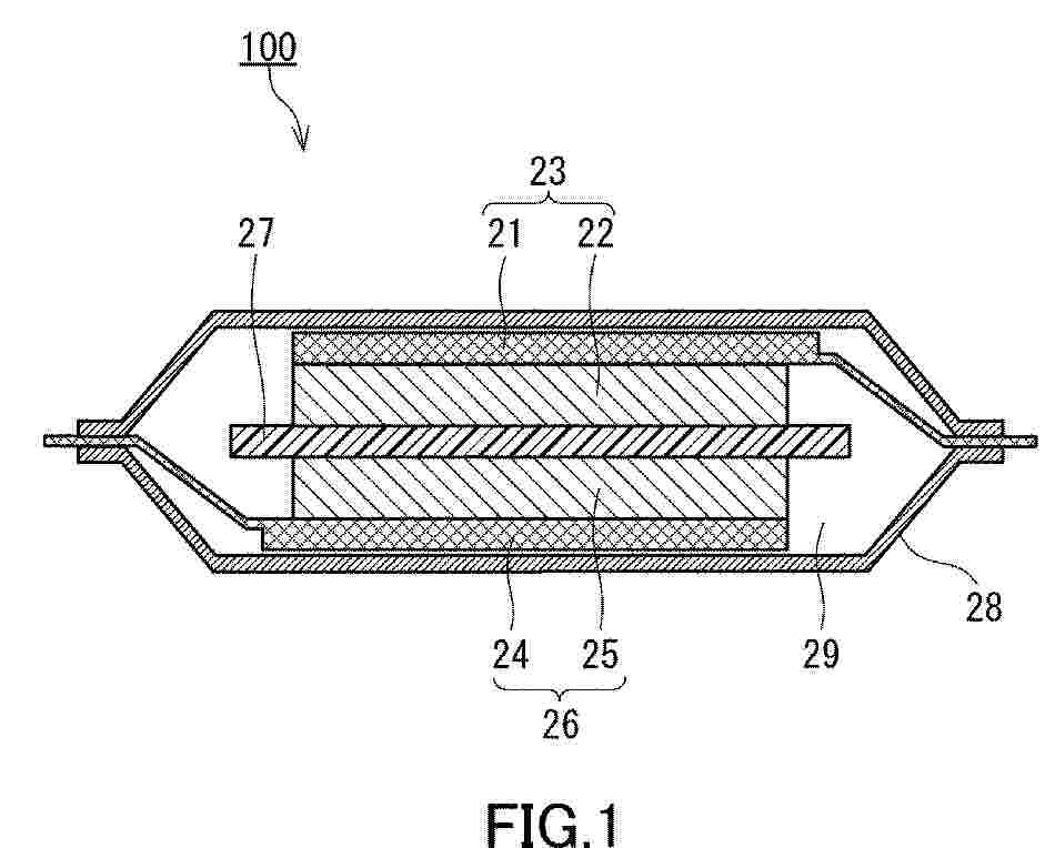
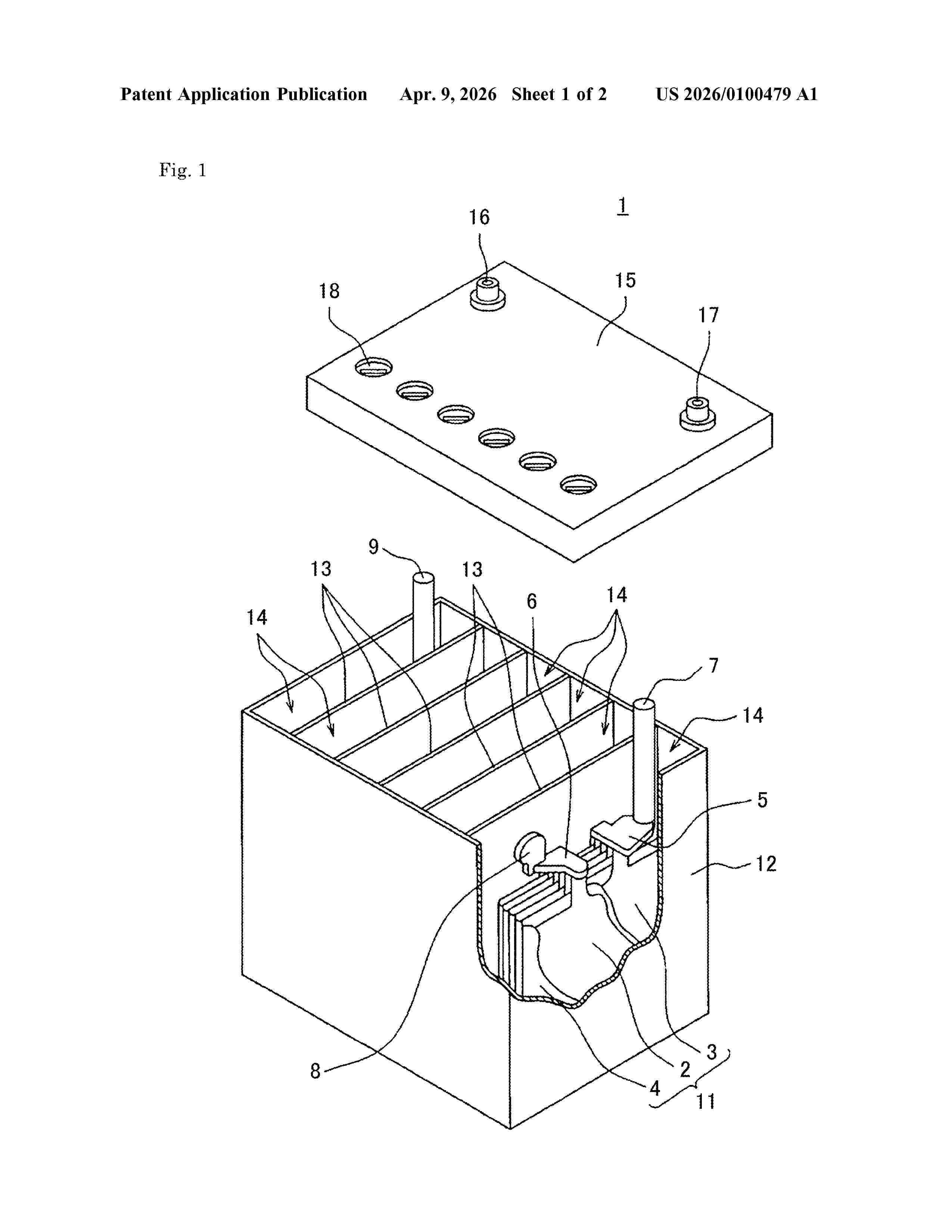
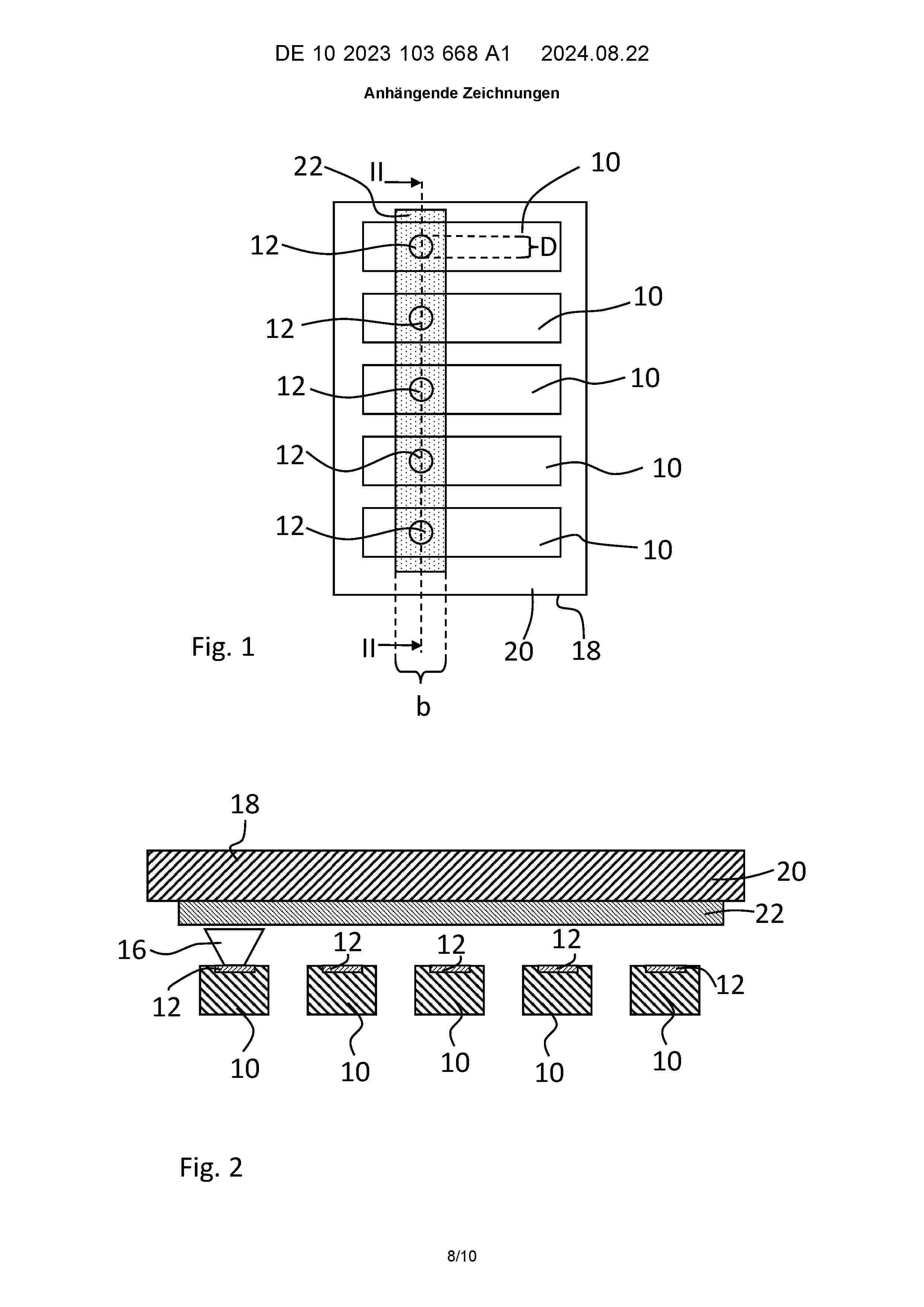
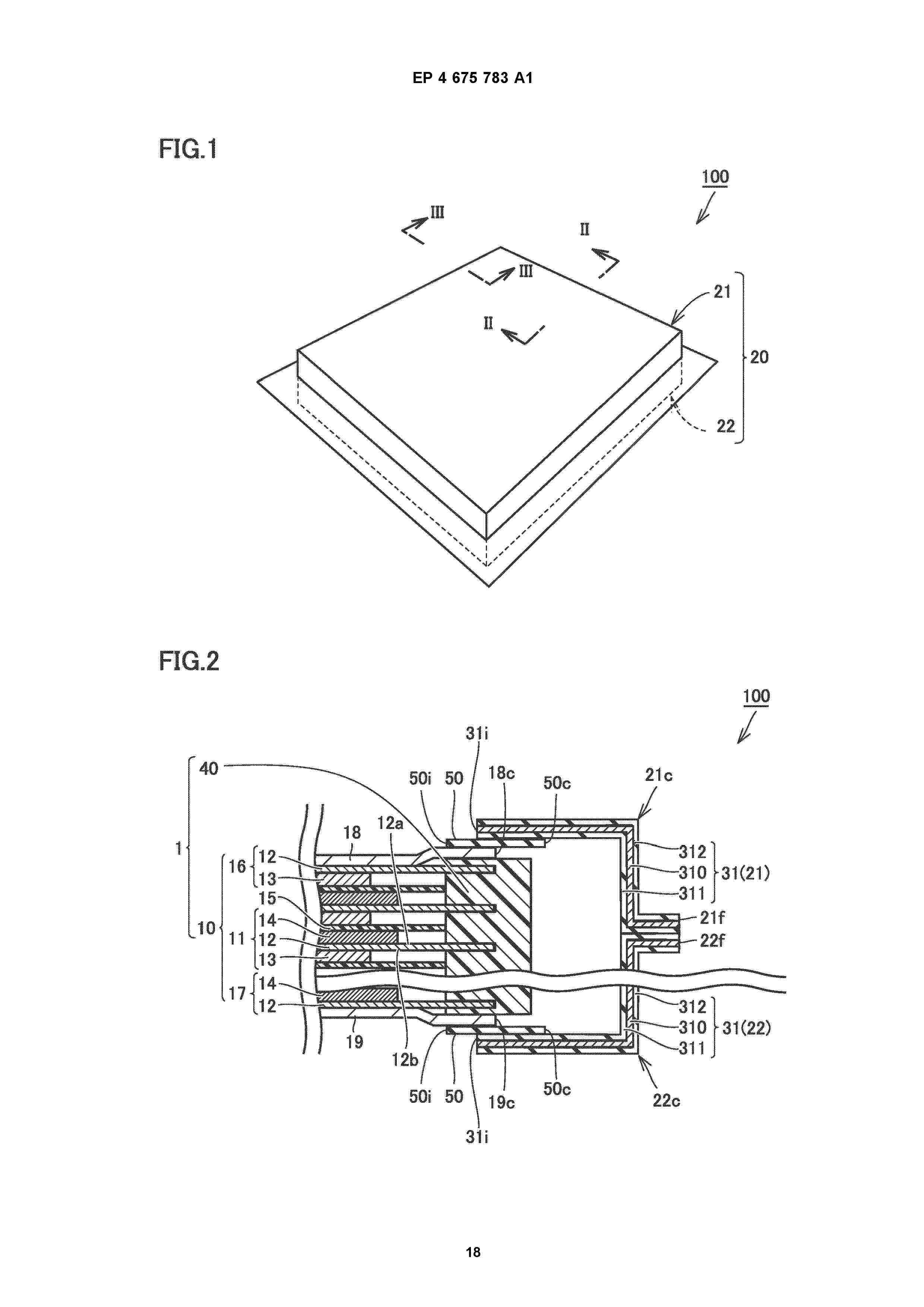
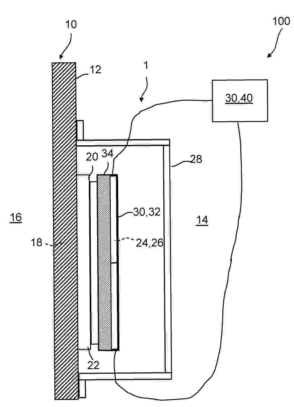
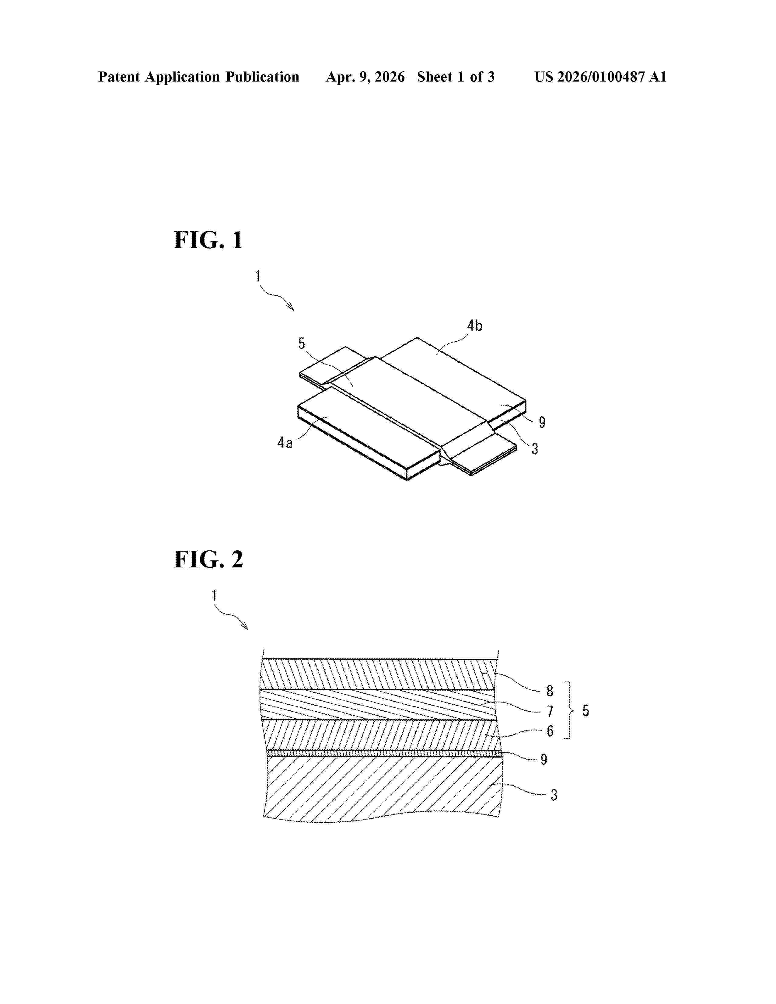
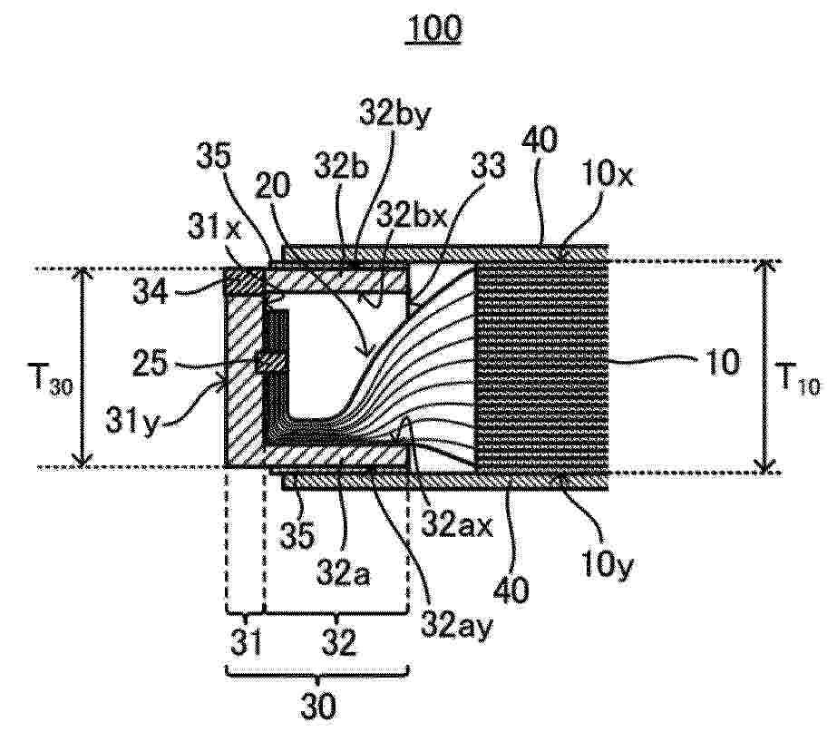
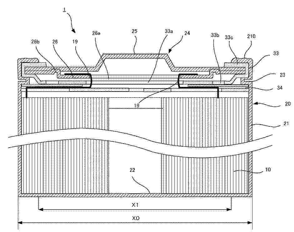
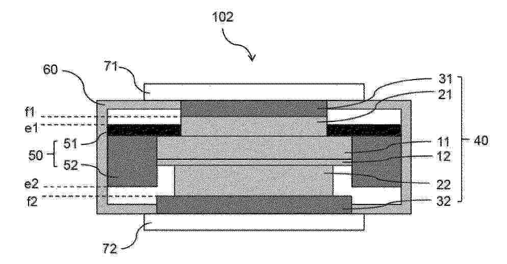
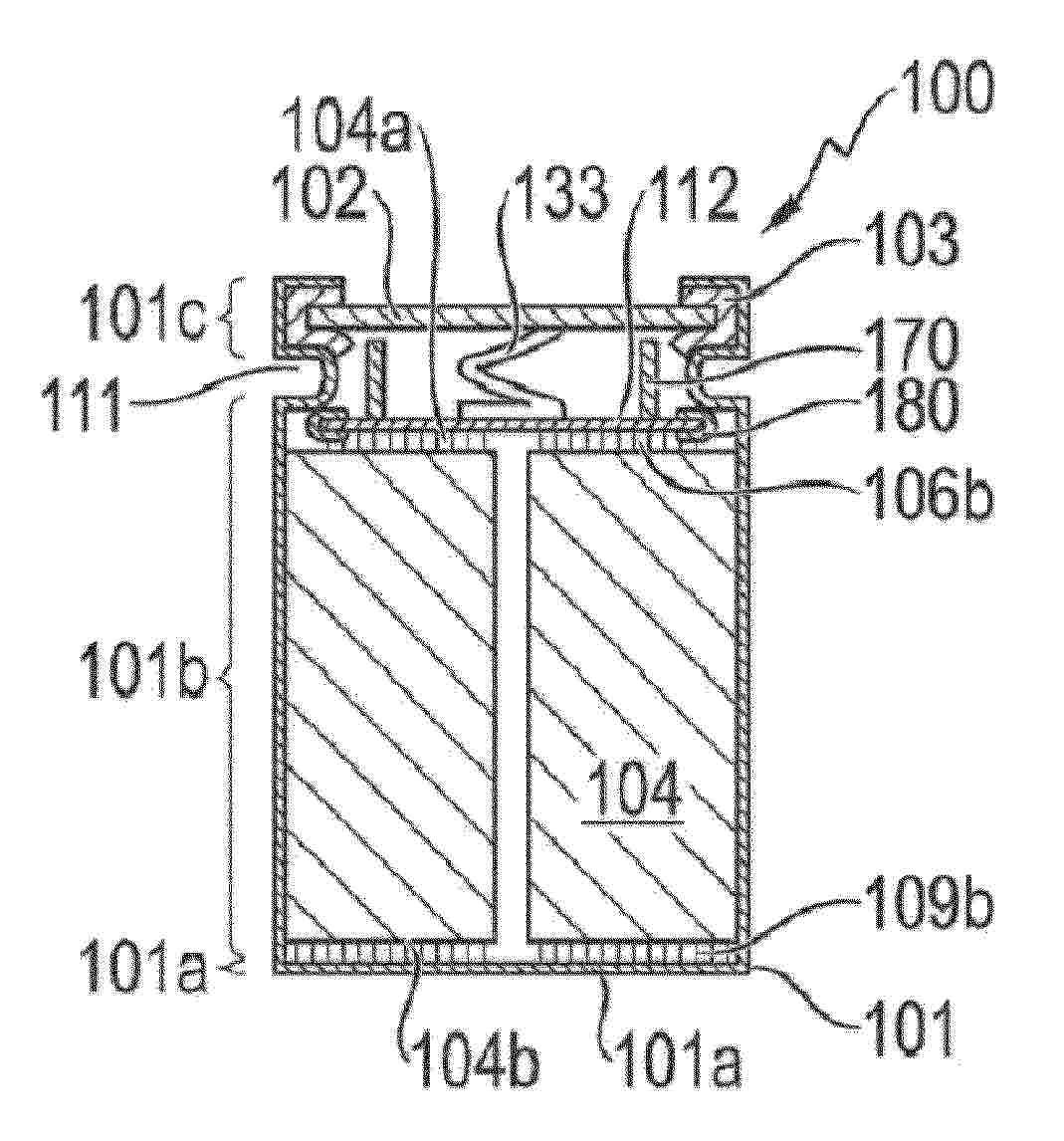
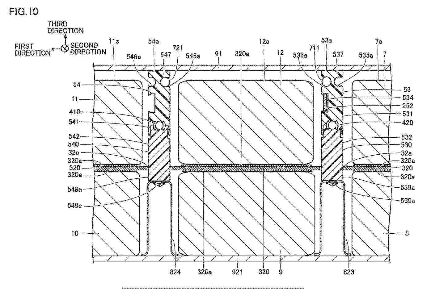
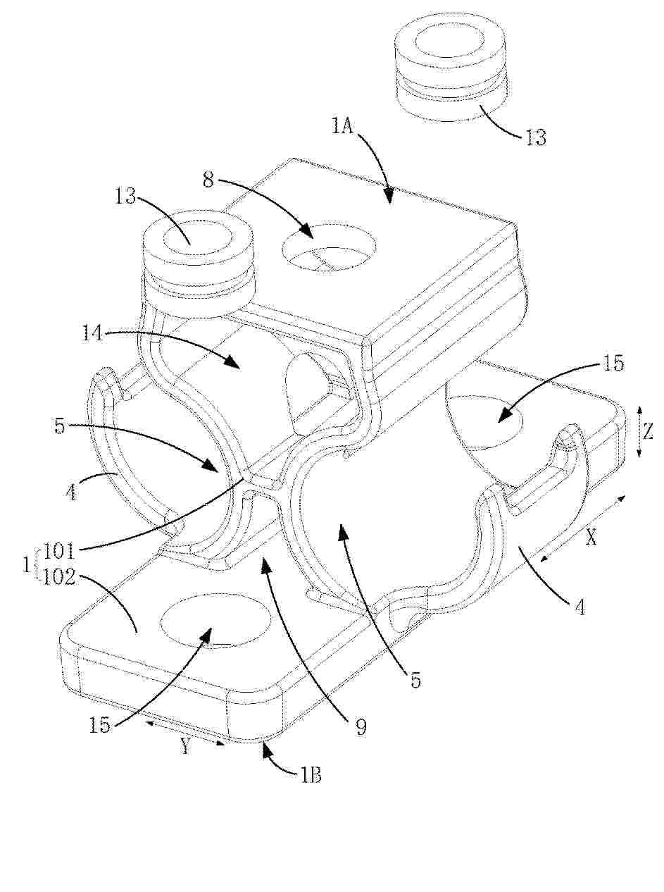
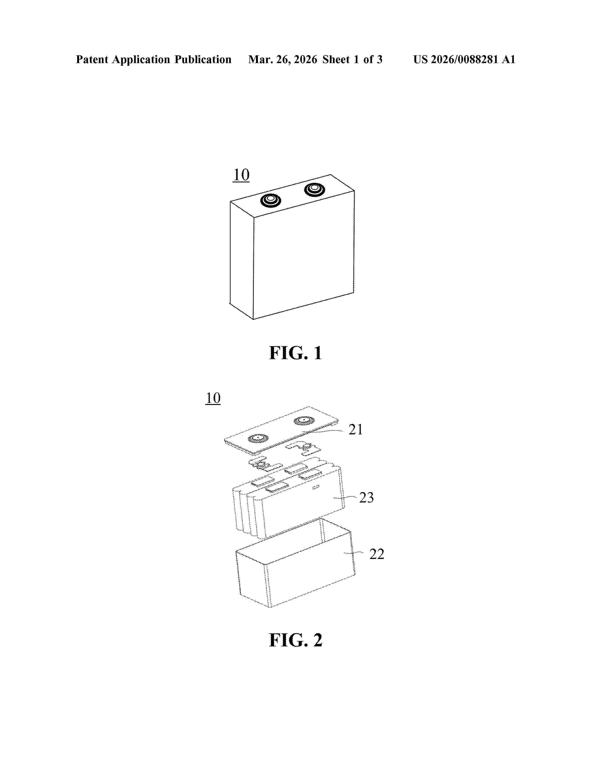
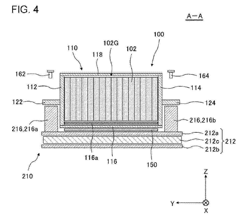
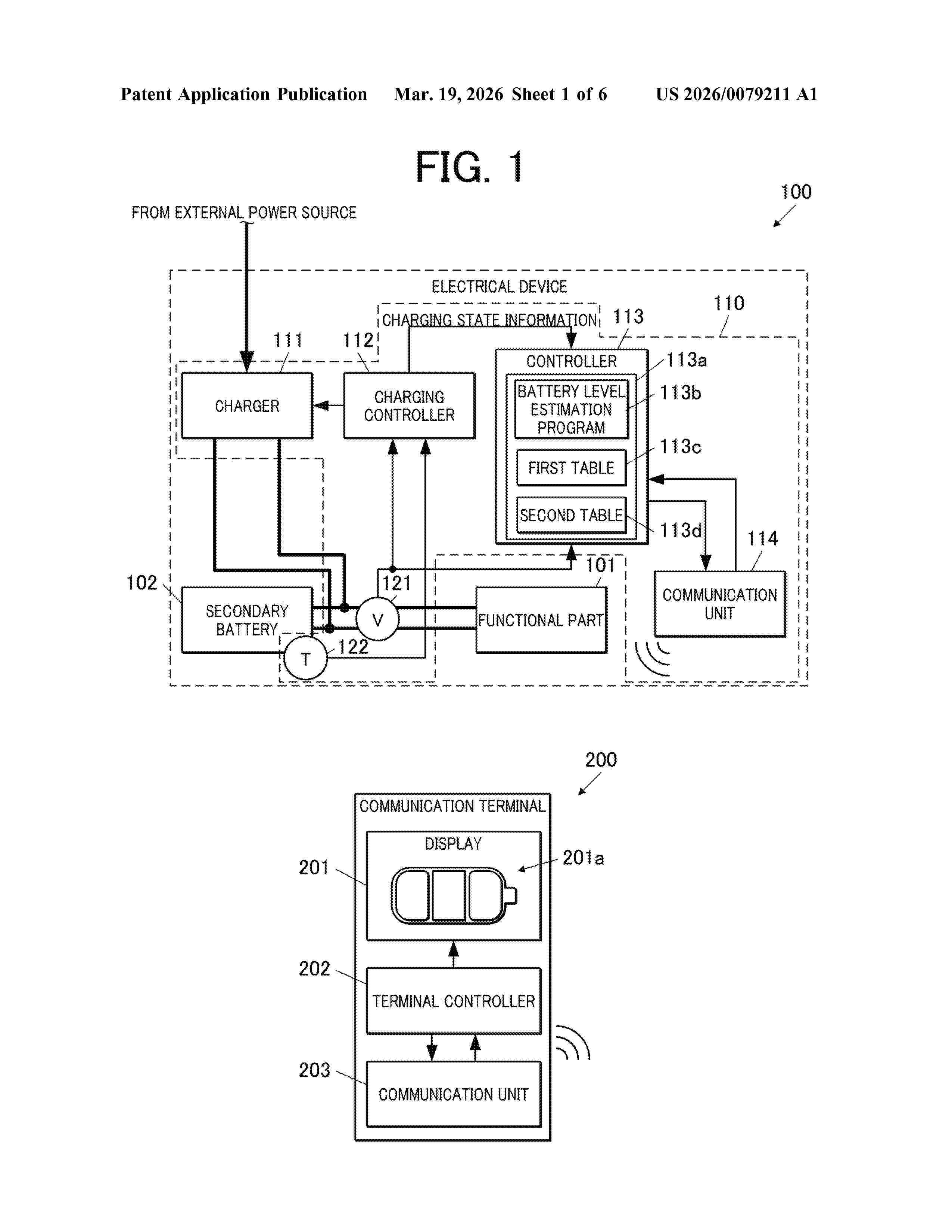
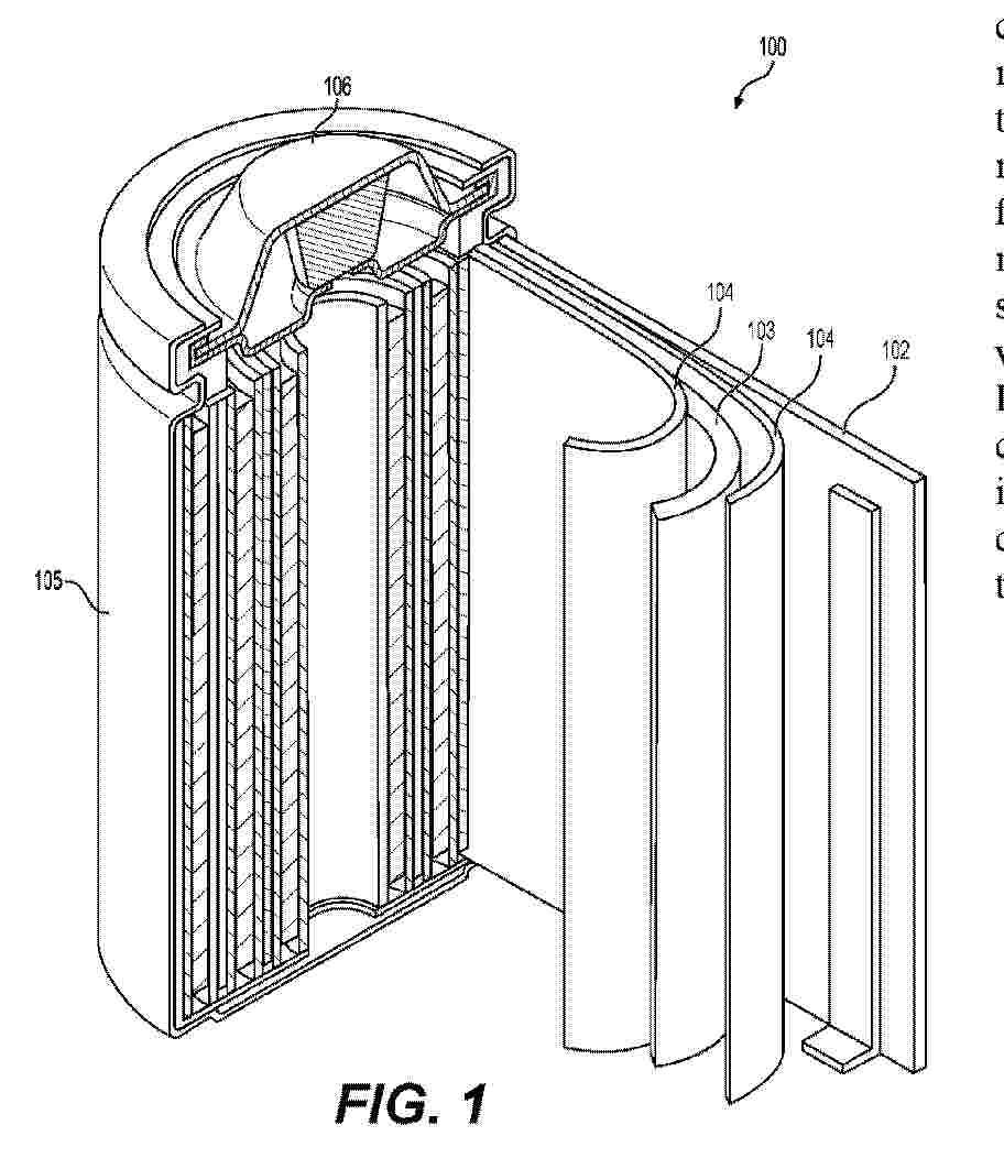
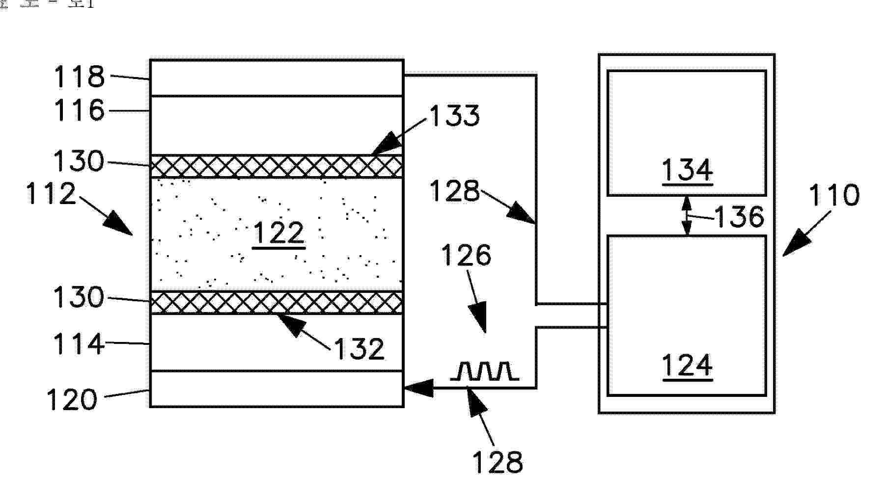
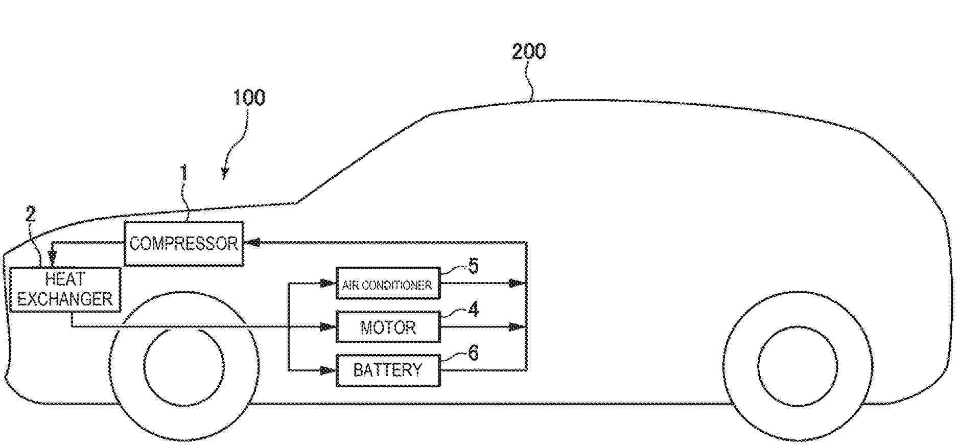
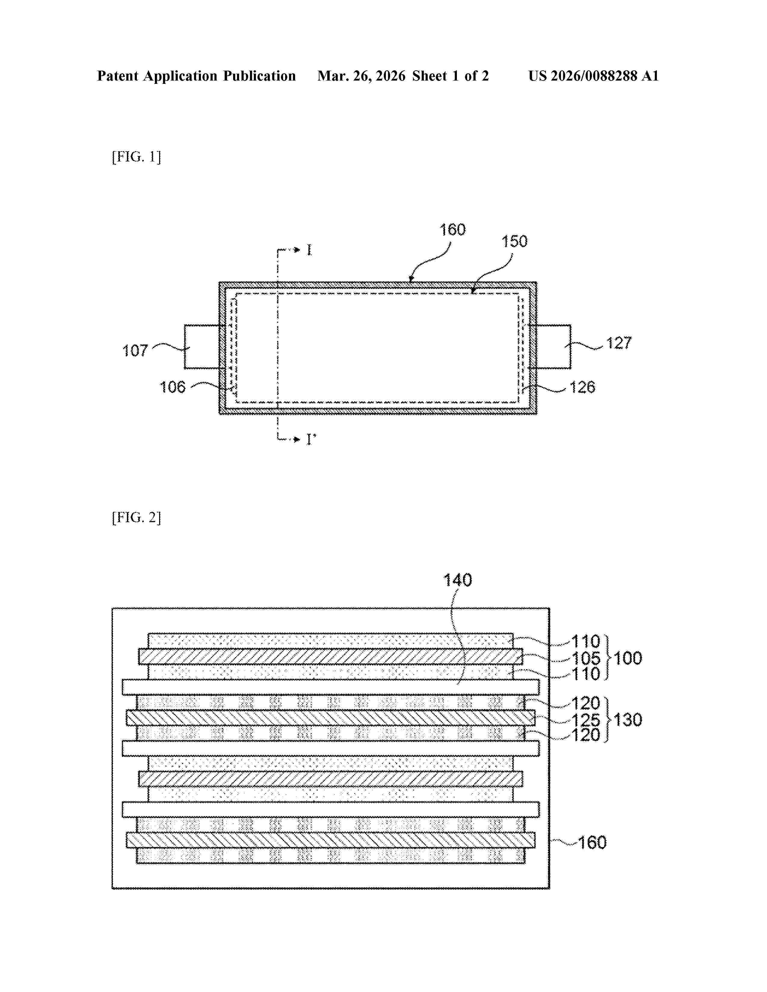
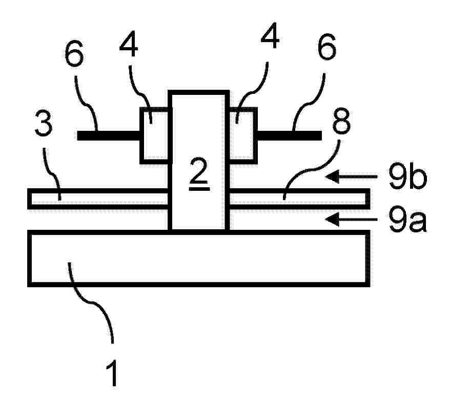
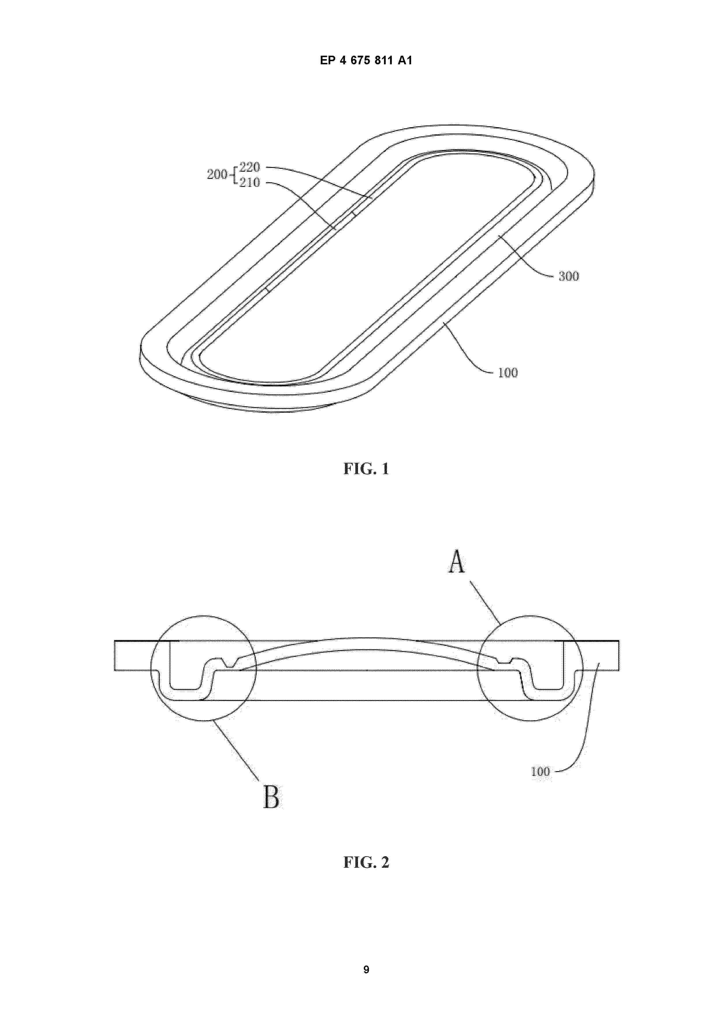
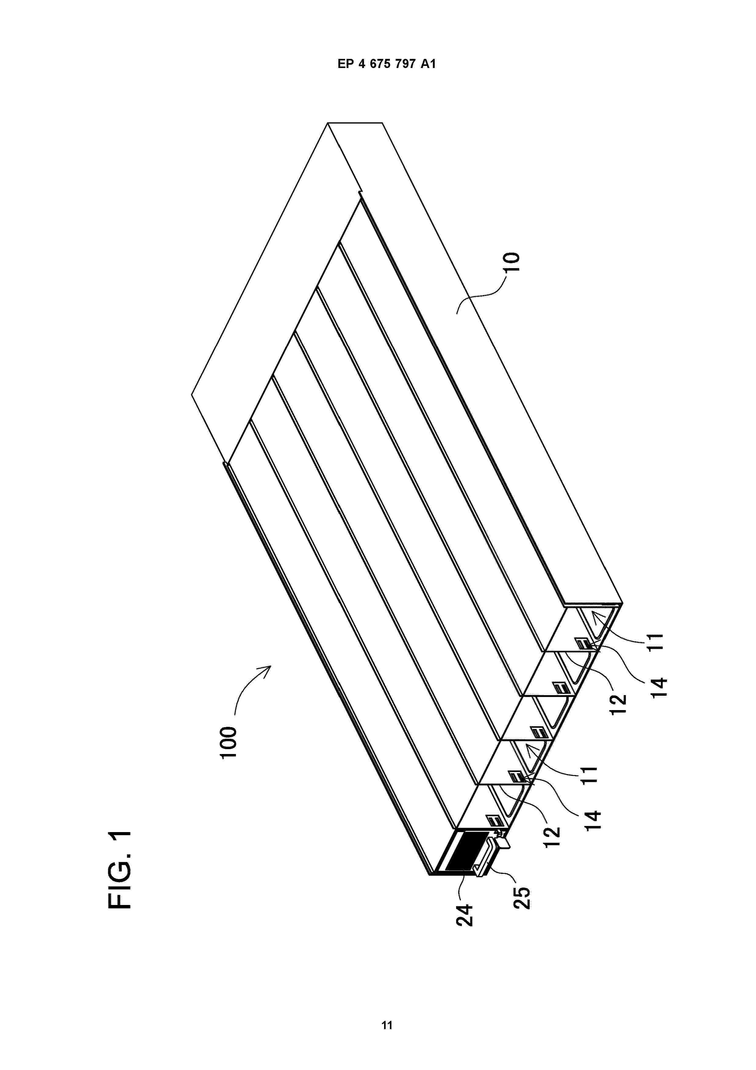
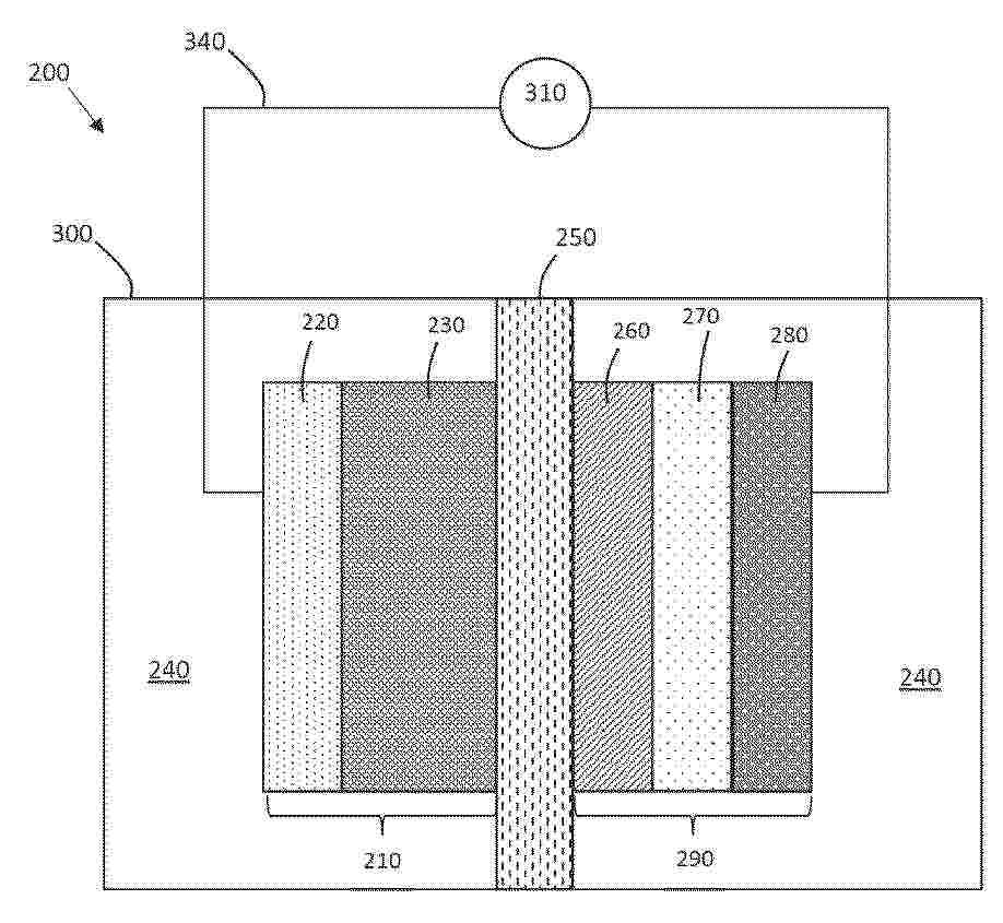
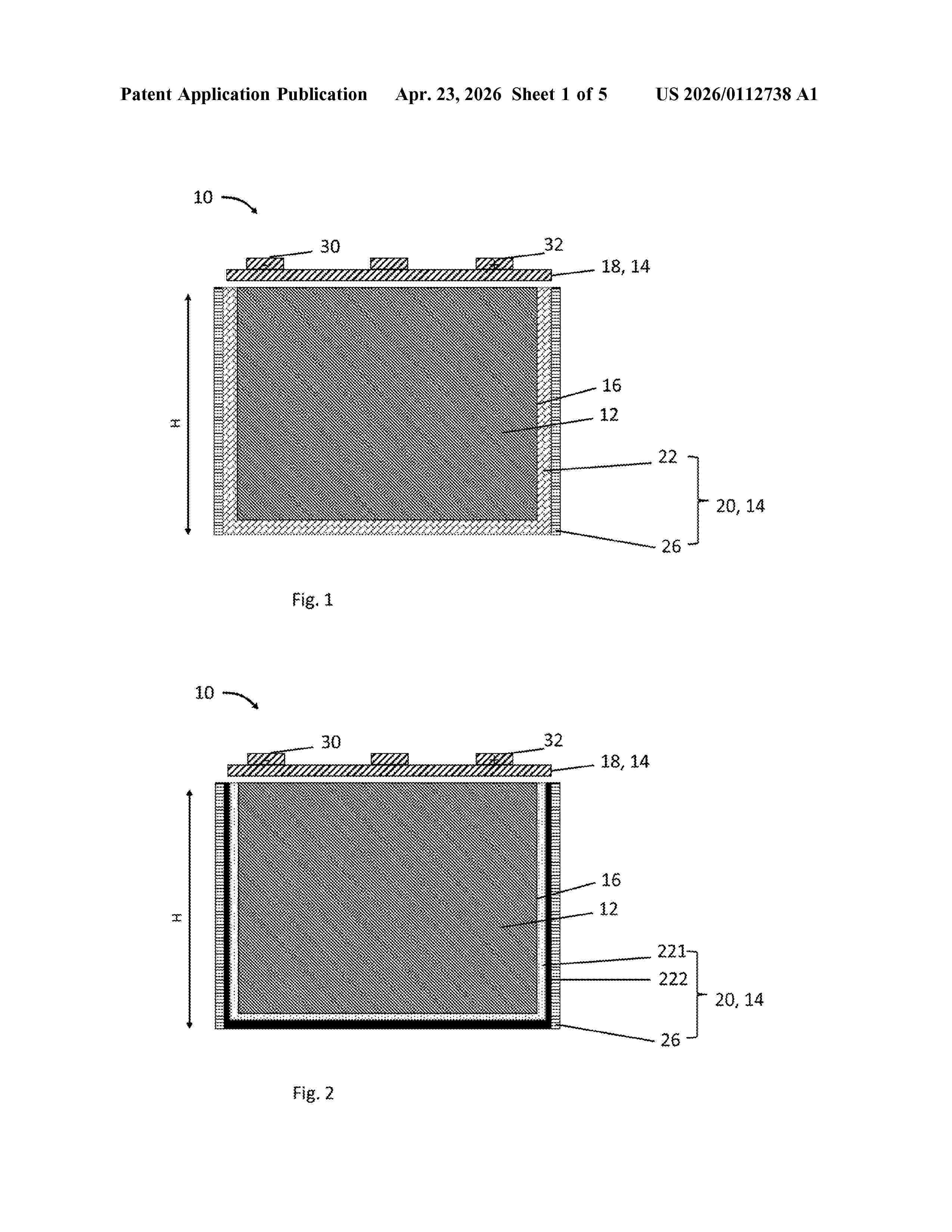
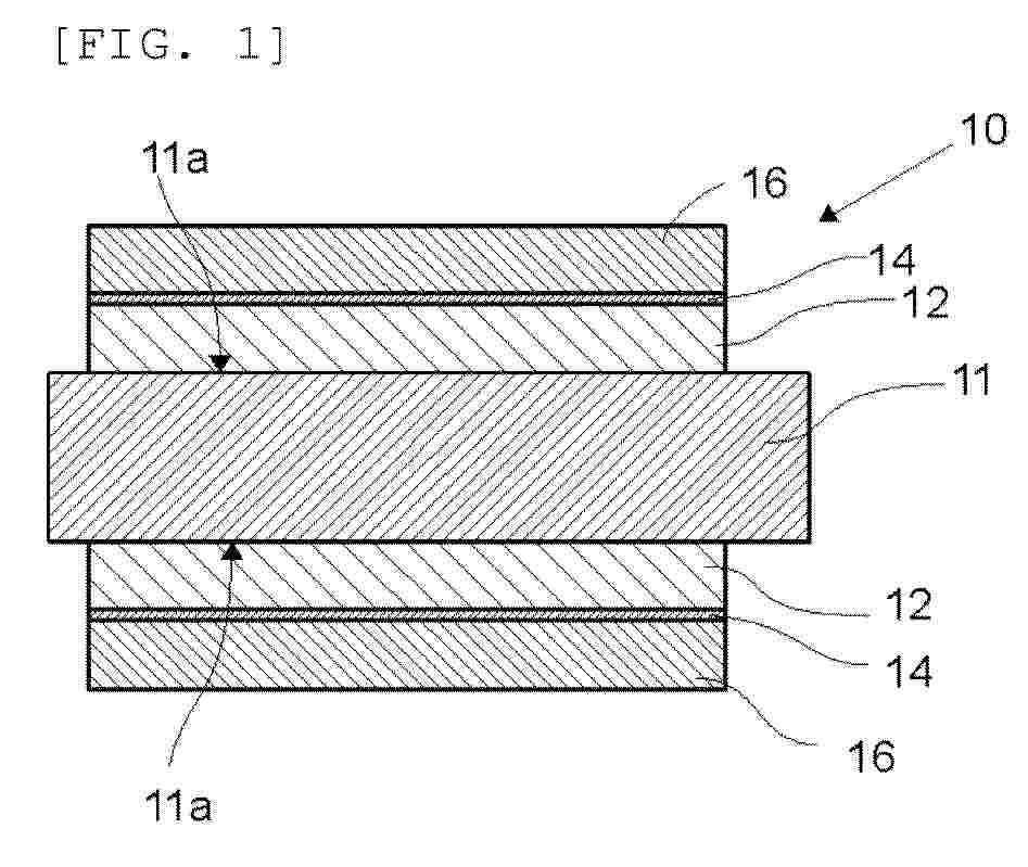
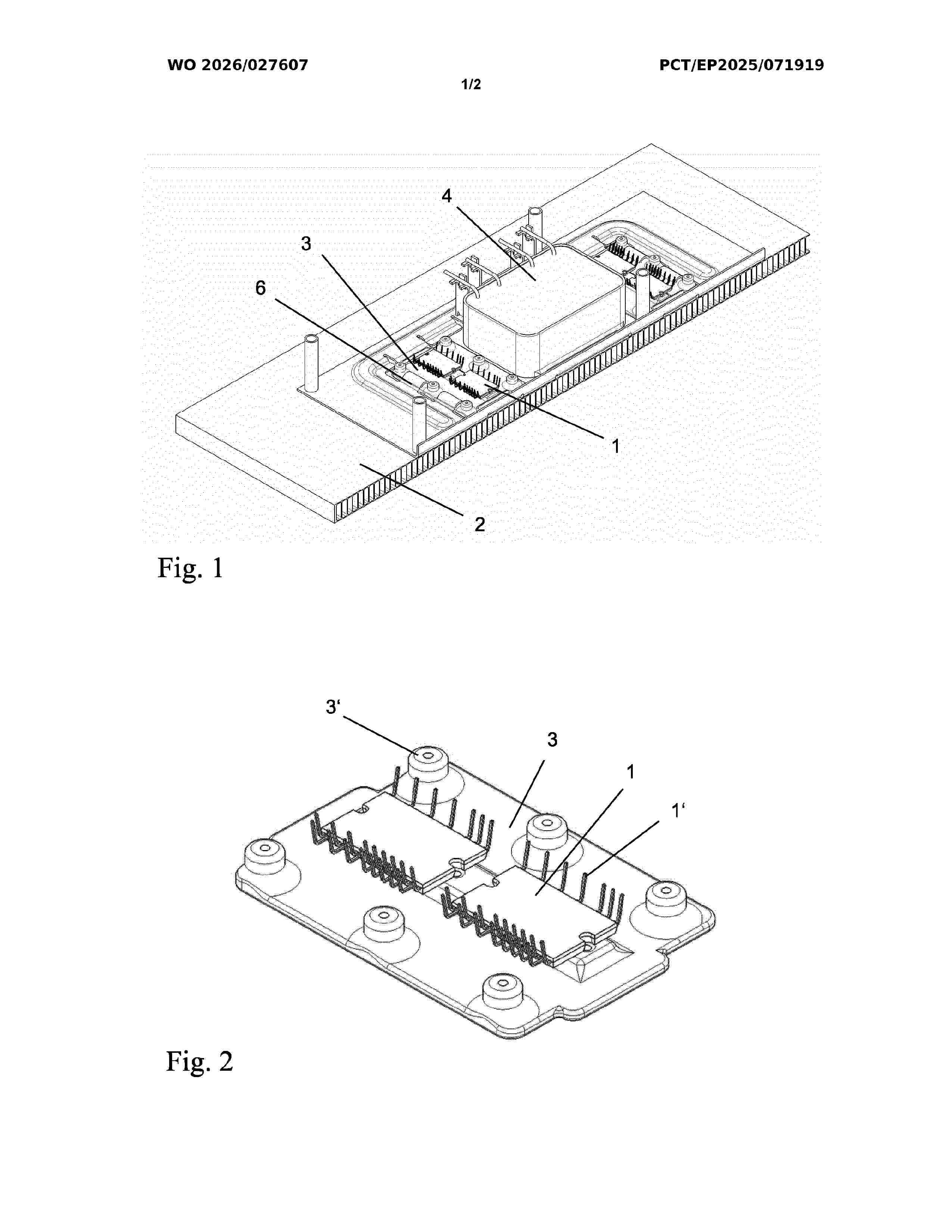
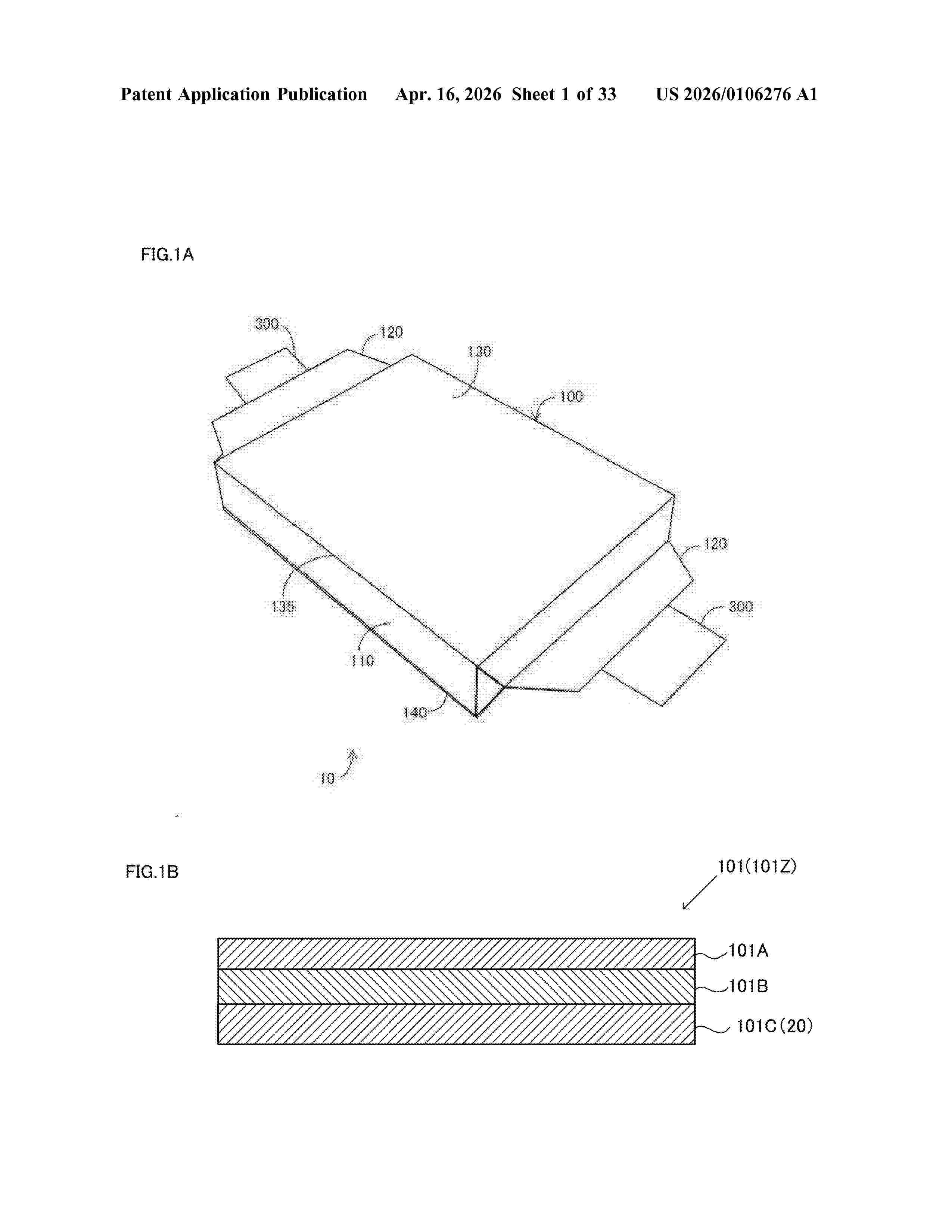
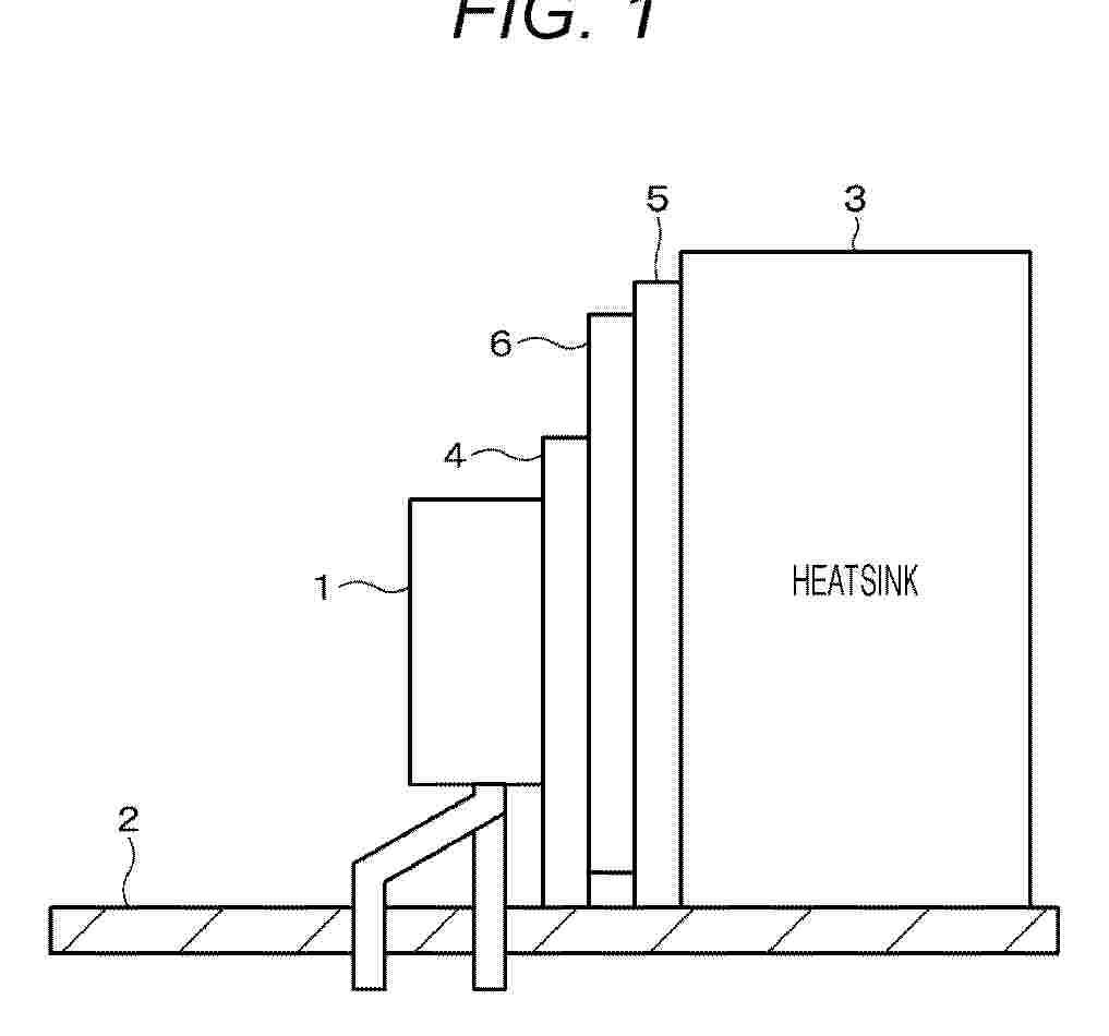
Batterie

NºPublicación:  DE102024118928A1 08/01/2026
Solicitante: 
BAYERISCHE MOTOREN WERKE AG [DE]
Bayerische Motoren Werke Aktiengesellschaft

Resumen de: DE102024118928A1

Eine Batterie weist eine Elektrodenanordnung mit zwei Elektroden, nämlich einer positiven und einer negativen Elektrode, eine elektrisch leitfähige Abdeckscheibe, ein Kontaktelement und ein Gehäuse auf. Die Elektrodenanordnung und die elektrisch leitfähige Abdeckscheibe sind in dem Gehäuse aufgenommen. Die elektrisch leitfähige Abdeckscheibe ist elektrisch leitend mit einer ersten der zwei Elektroden verbunden ist und elektrisch leitend mit dem Kontaktelement verbunden. Das Kontaktelement ist durch eine Öffnung in dem Gehäuse nach außen geführt. Eine zusätzliche Struktur ist zwischen der Abdeckscheibe und dem Gehäuse angeordnet, wobei die zusätzliche Struktur direkt oder indirekt mit dem Kontaktelement elektrisch leitend verbunden ist und wobei ein Strompfad von der zusätzlichen Struktur zu dem Kontaktelement höherohmig ist als ein Strompfad von der Abdeckscheibe zu dem Kontaktelement. Dies kann die Gefahr, die bei einem Nageltest durch einen Kurzschluss entstehen kann, reduzieren.

Haltevorrichtung für eine Kühlmittelleitung für ein Elektronikgehäuse eines elektrischen Energiespeichers, Elektronikgehäuse, elektrischer Energiespeicher sowie Kraftfahrzeug

NºPublicación:  DE102024117808A1 08/01/2026
Solicitante: 
BAYERISCHE MOTOREN WERKE AG [DE]
Bayerische Motoren Werke Aktiengesellschaft

Resumen de: DE102024117808A1

Die Erfindung betrifft eine Haltevorrichtung (14) für eine Kühlmittelleitung (16, 18) für ein Elektronikgehäuse (20) eines elektrischen Energiespeichers (12) eines zumindest teilweise elektrisch betriebenen Kraftfahrzeugs (10), wobei die Haltevorrichtung (14) zum Anordnen an dem Elektronikgehäuse (20) des elektrischen Energiespeichers (12) ausgebildet ist, wobei die Haltevorrichtung (14) eine Dichtungsnut (22) aufweist, welche im Wesentlichen umlaufend um die Haltevorrichtung (14) ausgebildet ist, wobei in der Dichtungsnut (22) eine Einlegedichtung (24) angeordnet ist, und wobei die Einlegedichtung (24) zum Abdichten der Haltevorrichtung (14) gegenüber dem Elektronikgehäuse (20) ausgebildet ist. Ferner betrifft die Erfindung ein Elektronikgehäuse (20), einen elektrischen Energiespeicher (12), sowie ein Kraftfahrzeug (10).

Ausgleichsbehälter und Fahrzeug

NºPublicación:  DE102024119157A1 08/01/2026
Solicitante: 
PORSCHE AG [DE]
Dr. Ing. h.c. F. Porsche Aktiengesellschaft

Resumen de: DE102024119157A1

Ein Ausgleichsbehälter (20) für ein dielektrisches Temperierfluid (90) weist eine Öffnung (21) mit einem Deckel (22) und eine Markierungsanordnung (30) auf, wobei die Markierungsanordnung (30) Markierungen (31-36) für den Füllstand aufweist und im Ausgleichsbehälter (20) angeordnet ist, wobei die Markierungen (31-36) eine Minimum-Markierung (36), eine Maximum-Markierung (31) und mindestens eine Zwischen-Markierung (32-35) umfassen, wobei die Markierungsanordnung (30) relativ zur Öffnung (21) derart positioniert ist, dass die Markierungen (31-36) bei zumindest teilweise geöffnetem Deckel (22) von der Außenseite des Ausgleichsbehälters (20) durch die Öffnung (21) hindurch sichtbar ist, um ein Ablesen des Füllstands des Ausgleichsbehälters (20) mit Hilfe der Markierungsanordnung (30) zu ermöglichen.

Batteriepackanschluss-Temperaturüberwachung

NºPublicación:  DE102025125516A1 08/01/2026
Solicitante: 
MILWAUKEE ELECTRIC TOOL CORP [US]
MILWAUKEE ELECTRIC TOOL CORPORATION

Resumen de: DE102025125516A1

Batteriepackanschluss-Temperaturüberwachung. Das Batteriepack umfasst ein Gehäuse, eine Batteriezelle innerhalb des Gehäuses, einen Leistungsanschluss und einen Temperaturanschluss sowie eine integrierte Temperaturschaltung, die in thermischem Kontakt mit dem Leistungsanschluss steht und elektrisch mit dem Temperaturanschluss verbunden ist. Die integrierte Temperaturschaltung ist so konfiguriert, dass sie eine Temperatur des Leistungsanschlusses erfasst, eine Temperatur des Leistungsanschlusses mit einem Temperaturgrenzwert vergleicht und den Temperaturanschluss absenkt, wenn die Temperatur des Leistungsanschlusses den Temperaturgrenzwert erfüllt.

Deaktivierungsanordnung und Verfahren zum elektrischen Deaktivieren einer Batterieeinheit

NºPublicación:  DE102024118884A1 08/01/2026
Solicitante: 
AUDI AG [DE]
AUDI Aktiengesellschaft

Resumen de: DE102024118884A1

Die Erfindung betrifft ein Verfahren zum elektrischen Deaktivieren einer Batterieeinheit (12) mit mindestens einer Batteriezelle (14), wobei die Batterieeinheit (12) entladen wird. Dabei wird die Batterieeinheit (12) unter Umkehr einer der Batterieeinheit (12) zugeordneten Polarität durch externes Aufprägen eines bestimmten Entladestroms (I2) auf einen negativen Ladezustand mindestens so lange entladen, bis ein bestimmter Spannungsabfall (30) eines Betrags einer Spannung (U, U2) der Batterieeinheit (12) auftritt.

Verfahren zum Laden von zumindest einem zumindest teilweise elektrisch betriebenen Werkzeug in einem zumindest teilweise elektrisch betriebenen Kraftfahrzeug, Computerprogrammprodukt sowie Ladevorrichtung

NºPublicación:  DE102024206325A1 08/01/2026
Solicitante: 
VOLKSWAGEN AG [DE]
VOLKSWAGEN AKTIENGESELLSCHAFT

Resumen de: DE102024206325A1

Die Erfindung betrifft ein Verfahren zum Laden von zumindest einem zumindest teilweise elektrisch betriebenen Werkzeug (7, 8) in einem zumindest teilweise elektrisch betriebenen Kraftfahrzeug (1) mittels einer Ladevorrichtung (2) des Kraftfahrzeugs (1), mit den Schritten Bereitstellen einer Ladeeinrichtung (4) der Ladevorrichtung (2), wobei die Ladeeinrichtung (4) zum Bereitstellen von elektrischer Energie einer elektrischen Energiespeichervorrichtung (11) des Kraftfahrzeugs (1) ausgebildet ist; und Erfassen einer Kopplung des zumindest einen zumindest teilweise elektrisch betriebenen Werkzeugs (7, 8) mit der Ladeeinrichtung (4) mittels einer elektronischen Recheneinrichtung (5) der Ladevorrichtung (2); und Laden des zumindest einen zumindest teilweise elektrisch betriebenen Werkzeugs (7, 8) mittels elektrischer Energie aus der elektrischen Energiespeichervorrichtung (11) mittels der Ladeeinrichtung (4). Ferner betrifft die Erfindung ein Computerprogrammprodukt sowie eine Ladevorrichtung (2).

Verfahren zum Betreiben einer Heizeinrichtung für einen Fluidkreislauf eines Kraftfahrzeugs sowie entsprechende Heizeinrichtung

NºPublicación:  DE102024119009A1 08/01/2026
Solicitante: 
AUDI AG [DE]
AUDI Aktiengesellschaft

Resumen de: DE102024119009A1

Die Erfindung betrifft ein Verfahren zum Betreiben einer Heizeinrichtung (9) für einen Fluidkreislauf (2) eines Kraftfahrzeugs (1), wobei die Heizeinrichtung (9) ein an einen ersten Stromanschluss (12) angeschlossenes Heizelement (10) und ein an einen zweiten Stromanschluss (13) angeschlossenes Steuergerät (11) zum Ansteuern des Heizelements (10) aufweist, wobei das Steuergerät (11) zumindest zeitweise eine erste elektrische Verbindung zwischen dem ersten Stromanschluss (12) und dem Heizelement (10) zum Beheizen des Fluidkreislaufs (2) herstellt. Dabei ist vorgesehen, dass bei einem Überschreiten eines Schwellenwerts durch eine Temperatur eine zweite elektrische Verbindung zwischen dem zweiten Stromanschluss (13) und dem Steuergerät (11) zum Abschalten des Heizelements (10) unterbrochen wird. Die Erfindung betrifft weiterhin eine Heizeinrichtung (9) für einen Fluidkreislauf (2) eines Kraftfahrzeugs (1).

Batteriemodul oder Pack und daraus aufgebautes Batteriesystem

NºPublicación:  DE102024119101A1 08/01/2026
Solicitante: 
ELRINGKLINGER AG [DE]
ElringKlinger AG

Resumen de: DE102024119101A1

Die vorliegende Erfindung betrifft ein Batteriemodul und/oder Pack auf Basis elementarer Zellen insbesondere zylindrischer Bauform, in dem die elementaren Zellen durch ein Zellkontaktiersystem miteinander in Serien- und Parallelschaltungen elektrisch verschaltet sind, wobei die elementaren Zellen in einem geschlossenen Gehäuse des Batteriemoduls oder Packs durch eine Immersionskühlung zwischen einem Kühlmitteleinlass und einem Kühlmittelauslass von einem Kühlfluid durchströmt angeordnet ist.Um ein Batteriemodul und/oder ein Modul mit einer verbesserten Immersionskühlung zu schaffen, durch dessen Verwendung eine Kühlung auch bei thermischer Propagation mit dem Ziel länger und zuverlässiger kühlend aufrecht-erhalten werden kann, dass geltende Sicherheitsvorgaben auch im Fall fataler Fehler in dem Batteriesystem eingehalten werden können, wird vorgeschlagen, dass das Gehäuse (3) eine Überdruck-Entgasungsöffnung (8) oder Berst-Sicherung zur Druckentlastung aufweist, die in direkter Nähe des Kühlmittelauslasses (7) angeordnet ist.

WÄRMEBARRIEREBAUGRUPPEN FÜR TRAKTIONSBATTERIEPACKS

NºPublicación:  DE102025125151A1 08/01/2026
Solicitante: 
FORD GLOBAL TECH LLC [US]
Ford Global Technologies, LLC

Resumen de: DE102025125151A1

Es sind Wärmebarrierebaugruppen zum Verwalten der Übertragung von Wärmeenergie innerhalb von Traktionsbatteriepacks bereitgestellt. Eine beispielhafte Wärmebarrierebaugruppe kann axial zwischen Batteriezellen eines Batteriearrays angeordnet sein und kann einen Wärmeunterdrückungsbehälter, der eine äußere Pouch und ein Wärmeunterdrückungsmittel aufweist, das freisetzbar innerhalb der äußeren Pouch zurückgehalten wird, und mindestens ein Zellexpansionskissen beinhalten, das sich entweder innerhalb oder außerhalb der äußeren Pouch befindet. Der Wärmeunterdrückungsbehälter kann dazu konfiguriert sein, das Wärmeunterdrückungsmittel freizusetzen, wenn eine Temperatur nahe der äußeren Pouch einen vordefinierten Temperaturschwellenwert überschreitet. Das Wärmeunterdrückungsmittel kann Partikel erfassen oder einfangen, die Batterieentlüftungsnebenprodukten zugeordnet sind, wodurch die Übertragung von Wärmeenergie auf nahegelegene Strukturen verwaltet oder sogar verhindert wird. Das Zellexpansionskissen kann dazu konfiguriert sein, Batteriezellkompressions- und - expansionskräfte aufzunehmen.

Verfahren und Vorrichtung zur Steuerung einer Kälteanlage für ein Elektrofahrzeug

NºPublicación:  DE102025147553A1 08/01/2026
Solicitante: 
MERCEDES BENZ GROUP AG [DE]
Mercedes-Benz Group AG

Resumen de: DE102025147553A1

Die Erfindung betrifft ein Verfahren und eine Vorrichtung zur bedarfsabhängigen Steuerung einer Kälteanlage für ein Elektrofahrzeug, wobei die aktivierte Kälteanlage zur Kühlung eines Innenraums des Elektrofahrzeugs und/oder einer Batterie des Elektrofahrzeugs vorgesehen ist. Das Verfahren umfasst die Schritte: im Falle einer aktivierten Kälteanlage des Elektrofahrzeugs, vor oder während eines aktuellen Abstellvorgangs des Elektrofahrzeugs Ermitteln (101), ob nach Beendigung des Abstellvorgangs ein externes Laden der Batterie erfolgt und/oder Ermitteln (102), ob nach Beendigung eines aktuellen externen Ladens der Batterie ein Fahrbetrieb des Elektrofahrzeugs erfolgt, und davon abhängiges Steuern (103) eines Abschaltens der aktivierten Kälteanlage, insbesondere eines Kompressors der Kälteanlage

Verfahren und Anlage zur Separation von Schichten eines Laminats

NºPublicación:  DE102024206144A1 08/01/2026
Solicitante: 
FRAUNHOFER GES FORSCHUNG [DE]
Fraunhofer-Gesellschaft zur F\u00F6rderung der angewandten Forschung eingetragener Verein

Resumen de: DE102024206144A1

Es wird ein Verfahren zur Separation von Schichten eines Laminats bereitgestellt. In dem Verfahren wird ein Laminat bereitgestellt, das eine erste Schicht, die ein Metall aufweist, und eine zweite Schicht, die ein Bindermaterial aufweist, enthält oder daraus besteht, wobei das Bindermaterial die zweite Schicht mit der ersten Schicht verbindet. Im Bereich der ersten Schicht des Laminats wird mit mindestens einer Spule, die mit Wechselstrom aus einer elektrischen Spannungsquelle versorgt wird, ein magnetisches Wechselfeld erzeugt, um die erste Schicht des Laminats induktiv auf eine Temperatur zu erwärmen, die unterhalb der Schmelztemperatur der ersten Schicht des Laminats liegt, wobei dabei oder danach ein Separieren der zweiten Schicht von der ersten Schicht erfolgt. Hierbei wird die elektrische Spannungsquelle so eingestellt, dass sie die mindestens eine Spule mit Wechselstrom einer Oszillationsfrequenz im Bereich von ≥ 1 MHz versorgt. Ferner wird eine entsprechende Anlage zur Separation von Schichten eines Laminats bereitgestellt.

Zellkontaktiersystem und Hochvolt-Batteriesystem

NºPublicación:  DE102024118829A1 08/01/2026
Solicitante: 
ELRINGKLINGER AG [DE]
ElringKlinger AG

Resumen de: DE102024118829A1

Die vorliegende Erfindung betrifft ein Zellkontaktiersystem, durch das in einem Zell-Träger angeordnete elementare Speicherzellen miteinander in Serien- und/oder Parallelschaltungen zur Bildung eines Batteriemoduls und/oder Packs durch einen Stromsammler zu einem Pol hin elektrisch verschaltet sind, und ein aus Zellstapeln bzw. Zell-Stacks mit einem derartigen Zellkontaktiersystem aufgebautes Batteriesystem, das als Vorrichtung zur Abgabe sowie zur Einspeicherung elektrischer Energie vorgesehen ist.Um ein verbessertes Zellkontaktiersystem zu schaffen, wird vorgeschlagen, dass der Stromsammler (4) als säulenartiger Abschnitt mit einer dem jeweiligen Zell-Träger (8) angepassten Form einer Querschnittsfläche in dem Zell-Träger (8) fixiert angeordnet und mit einem Teil-Zellkontaktiersystem (6) elektrisch verbunden ist.

Ausgleichsbehältervorrichtung, Kühlvorrichtung und Fahrzeug

NºPublicación:  DE102024119141A1 08/01/2026
Solicitante: 
PORSCHE AG [DE]
Dr. Ing. h.c. F. Porsche Aktiengesellschaft

Resumen de: DE102024119141A1

Eine Ausgleichsbehältervorrichtung (20) weist einen ersten Ausgleichsbehälter (21), einen zweiten Ausgleichsbehälter (22), einen dritten Ausgleichsbehälter (23) und eine Verbindungsanordnung (30) auf und ist für einen Einbau mit vorgegebener Orientierung in ein Fahrzeug (10) vorgesehen, wobei die vorgegebene Orientierung durch ein kartesisches Koordinatensystem mit der x-Achse in Fahrtrichtung, der y-Achse nach links und der z-Achse nach oben definiert ist, wobei die Verbindungsanordnung (30) einen Verbindungskanal (35), einen ersten Anschluss (31), einen zweiten Anschluss (32) und einen dritten Anschluss (33) aufweist, wobei der Verbindungskanal (35) über den ersten Anschluss (31) mit dem ersten Ausgleichsbehälter (21) verbunden ist, über den zweiten Anschluss (32) mit dem zweiten Ausgleichsbehälter (22) verbunden ist und über den dritten Anschluss (33) mit dem dritten Ausgleichsbehälter (23) verbunden ist, wobei der erste Ausgleichsbehälter (21) über den ersten Anschluss (31) und den Verbindungskanal (35) in Fluidverbindung steht mit dem zweiten Ausgleichsbehälter (22) und dem dritten Ausgleichsbehälter (23), und wobei der erste Anschluss (31) in einem ersten Bereich (91) zwischen dem zweiten Anschluss (32) und dem dritten Anschluss (33) vorgesehen ist.

BATTERIEZELLENAUSGESTALTUNGEN, DIE EINE ERHÖHTE WÄRMEÜBERTRAGUNG UND THERMISCHE LEISTUNG ERMÖGLICHEN

NºPublicación:  DE102025124386A1 08/01/2026
Solicitante: 
FORD GLOBAL TECH LLC [US]
Ford Global Technologies, LLC

Resumen de: DE102025124386A1

Batteriezellen sind zur Verwendung innerhalb von Traktionsbatteriepacks beschrieben. Die beispielhaften Batteriezellen beinhalten Ausgestaltungen, die eine erhöhte Wärmeübertragung und thermische Leistung ermöglichen. Zum Beispiel kann eine beispielhafte prismatische Batteriezelle eine Elektrodenbaugruppe beinhalten, die eine Vielzahl von Elektrodenstapelschichten aufweist, und jede Elektrodenstapelschicht der Vielzahl von Elektrodenstapelschichten beinhaltet eine Hauptseitenfläche, die normal zu einer Hauptfläche eines prismatischen Außengehäuses der Zelle positioniert ist. Eine beispielhafte zylindrische Batteriezelle kann eine erste Vielzahl von Abstandshaltern, die von einer Basis eines zylindrischen Außengehäuses der Zelle nach außen vorsteht, und eine zweite Vielzahl von Abstandshaltern, die von einer Abdeckung der Zelle nach außen vorsteht, beinhalten. Die Abstandshalter wirken zusammen, um Kühlkanäle zu bilden, wenn die zylindrische Batteriezelle zusammen mit zusätzlichen zylindrischen Batteriezellen gestapelt ist.

Heizelement und Heizeinrichtung für eine elektrische oder elektronische Komponente eines Kraftfahrzeugs

NºPublicación:  DE102024119001A1 08/01/2026
Solicitante: 
BAYERISCHE MOTOREN WERKE AG [DE]
Bayerische Motoren Werke Aktiengesellschaft

Resumen de: DE102024119001A1

Die Erfindung betrifft ein Heizelement (11) für eine elektrische oder elektronische Komponente (12, 13, 30) eines Kraftfahrzeugs, insbesondere eine Zellpackung (12) an Batteriezellen (13) eines Hochvoltspeichers (10) eines Kraftfahrzeugs, wobei das Heizelement (11) zur Wärmeübertragung an der der Komponente (12, 13, 30) anordenbar ausgebildet ist.

Verfahren, Trocknervorrichtung, Batterierecyclingsystem und Steuer- und/oder Regeleinheit

NºPublicación:  DE102024119232A1 08/01/2026
Solicitante: 
EKATO SYSTEMS GMBH [DE]
EKATO SYSTEMS GmbH

Resumen de: DE102024119232A1

Es wird ein Verfahren zur Trocknung von zumindest einem Batteriematerial mit einer Trocknervorrichtung (10), insbesondere einer industriellen Trocknervorrichtung (12), mit zumindest folgenden Schritten:Trocknen (100) des Batteriematerials in einem Niedertemperaturbereich und/oder Niederdruckbereich,wobei in zumindest einem Trocknungsschritt (120) Leichtsieder aus dem Batteriematerial entfernt werden,wobei in zumindest einem weiteren Trocknungsschritt (122) Hochsieder aus dem Batteriematerial entfernt werden,vorgeschlagen.

Verfahren zur Klassifizierung einer Eignung einer automobilen Batterie

NºPublicación:  DE102024206261A1 08/01/2026
Solicitante: 
BOSCH GMBH ROBERT [DE]
Robert Bosch Gesellschaft mit beschr\u00E4nkter Haftung
CN_121279364_PA

Resumen de: DE102024206261A1

Die Erfindung betrifft ein Verfahren zur Klassifizierung einer Eignung einer automobilen Batterie für eine Weiterverwendung in einer nicht automobilen Anwendung, wobei in einem ersten Verfahrensschritt aus Messpunkten der automobilen Batterie ein Eingangsvektor für Verhaltensmustermodelle aggregiert wird; in einem zweiten Verfahrensschritt mittels eines ersten Verhaltensmustermodels basierend auf dem aggregierten Eingangsvektor und einem erlernten Verhalten der automobilen Batterie ein Ausgangsvektor bereitgestellt wird; in einem dritten Verfahrensschritt aus einem Vergleich des Eingangsvektors und des Ausgangsvektors eine Abweichung bestimmt wird und; in einem vierten Verfahrensschritt mittels eines mit kategorisierten Daten trainierten zweiten Verhaltensmustermodells basierend auf dem Eingangsvektor und der Abweichung eine Eignung der automobilen Batterie für eine Weiterverwendung in einer nicht automobilen Anwendung klassifiziert wird.

BATTERIEPACK

NºPublicación:  DE102025124106A1 08/01/2026
Solicitante: 
TOYOTA MOTOR CO LTD [JP]
TOYOTA JIDOSHA KABUSHIKI KAISHA
CN_121282521_PA

Resumen de: DE102025124106A1

Es wird ein Batteriepack (1) bereitgestellt, das die Schutzleistung für ein Batteriemodul (2) verbessern kann. Ein Batteriepack (1) gemäß einem Aspekt der vorliegenden Offenbarung umfasst ein Batteriemodul (2), ein Gehäuse (3), das das Batteriemodul (2) aufnimmt, und ein Kühlrohr (4), wobei das Gehäuse (3) eine Seitenplatte (32) umfasst, die entlang einer Seitenfläche des Batteriemoduls (2) angeordnet ist, die Seitenplatte (32) einen räumlichen Bereich (33) umfasst, der in einem Bereich ausgebildet ist, der sich von einem Einbaubereich eines an einer Außenfläche der Seitenplatte (32) eingebauten Aufprallabsorptionselements unterscheidet, und das Kühlrohr (4) in dem räumlichen Bereich (33) angeordnet ist. Daher ist das Batteriepack (1) gemäß einem Aspekt der vorliegenden Offenbarung ein Batteriepack (1), bei dem die Klemme zum Befestigen des Kühlrohrs (4) und das Kühlrohr (4) weniger dazu neigen, mit dem Batteriemodul (2) in Eingriff zu kommen, selbst wenn das Batteriepack (1) einen Stoß von seiner Seite erhält.

Verfahren zur Ermittlung eines Warnsignals, Steuervorrichtung, System, Fahrzeug, Computerprogramm, computerlesbares Speichermedium

NºPublicación:  DE102024118927A1 08/01/2026
Solicitante: 
BAYERISCHE MOTOREN WERKE AG [DE]
Bayerische Motoren Werke Aktiengesellschaft

Resumen de: DE102024118927A1

Es wird ein Verfahren zur Ermittlung eines Warnsignals angegeben, das charakteristisch für eine Fehlfunktion zumindest einer Energiespeicherzelle (1) ist, wobei die zumindest eine Energiespeicherzelle (1) einen ersten Endbereich (2) und einen zweiten Endbereich (3) umfasst und sich eine Haupterstreckungsrichtung (4) der zumindest einen Energiespeicherzelle (1) von dem ersten Endbereich (2) zu dem zweiten Endbereich (3) erstreckt, umfassend:- Bereitstellen einer Zustandsinformation, die charakteristisch für eine Ausdehnung des zweiten Endbereichs (3) in Richtung zumindest einer Detektionsvorrichtung (16) ist, wobei die Ausdehnung entlang der Haupterstreckungsrichtung (4) erfolgt, und- Ermitteln des Warnsignals in Abhängigkeit von der Zustandsinformation.Des Weiteren werden eine Steuervorrichtung, ein System, ein Fahrzeug, ein Computerprogramm und ein computerlesbares Speichermedium angegeben.

Hilfsvorrichtung zur Befüllung eines Batteriemoduls mit einer Wärmeleitpaste

NºPublicación:  DE102024119153A1 08/01/2026
Solicitante: 
PORSCHE AG [DE]
Dr. Ing. h.c. F. Porsche Aktiengesellschaft

Resumen de: DE102024119153A1

Die Erfindung betrifft eine Hilfsvorrichtung (26) zur Befüllung eines Batteriemoduls (10) mit einer Wärmeleitpaste (16), umfassend eine Begrenzungsstruktur (24), insbesondere zur Begrenzung der Ausbreitung der Wärmeleitpaste (16) in dem Batteriemodul (10), wobei die Begrenzungsstruktur (24) eine Speiseleitung (28) zur Einspeisung eines Fluids in die Begrenzungsstruktur (24) umfasst. Mithilfe der Hilfsvorrichtung (26) kann die Wärmeleitpaste (16) präzise und besonders einfach in einen Zielbereich (20) innerhalb des Batteriemoduls (10) eingebracht werden.

Elektrodenstapel

NºPublicación:  DE102024002161A1 08/01/2026
Solicitante: 
MERCEDES BENZ GROUP AG [DE]
Mercedes-Benz Group AG

Resumen de: DE102024002161A1

Die Erfindung betrifft einen Elektrodenstapel (1) für eine Batterieeinzelzelle, umfassend anodenseitige Stromableiter (5), die als Folien ausgebildet und an zumindest einer ihrer flächenmäßig größten Oberflächen mit dem Anodenmaterial (20) beschichtet sind; umfassend kathodenseitige Stromableiter (6), die als Folien ausgebildet und an zumindest einer ihrer flächenmäßig größten Oberflächen mit dem Kathodenmaterial (40) beschichtet sind; und Separatoren (3), welche zwischen dem Anodenmaterial (20) und dem Kathodenmaterial (40) angeordnet sind. Der erfindungsgemäße Elektrodenstapel ist dadurch gekennzeichnet, dass zumindest einer der Stromableiter (5, 6) perforiert ausgebildet sind. Ein solcher Elektrodenstapel (1) kann für eine Batterieeinzelzelle eingesetzt werden, von welchen mehrere eine Batterie ausbilden. Die Batterie lässt sich in einem Fahrzeug verwenden.

Natrium-Ionen-Batteriezelle

NºPublicación:  DE102024206295A1 08/01/2026
Solicitante: 
VOLKSWAGEN AG [DE]
VOLKSWAGEN AKTIENGESELLSCHAFT

Resumen de: DE102024206295A1

Eine erfindungsgemäße Natrium-Ionen-Batteriezelle (1) weist eine Anode (8), gebildet aus einem Kohlenstoff, eine Kathode (10), die aus einem Material gebildet ist, das eine reversible Aufnahme und Abgabe von Natrium, insbesondere Natrium-Ionen, ermöglicht, und einen nicht-wässrigen Elektrolyten (14) auf, der zumindest ein Lösungsmittel, zumindest ein Natriumsalz, ein Additiv A, ein Additiv B und ein Additiv C enthält. Das Additiv A enthält eine halogenierte zyklische Carbonatverbindung, die ausgewählt ist aus einer Gruppe enthaltend Fluoroethylen-Carbonat (FEC), Difluoroethylen-Carbonat (DFEC) und Chloroethylen-Carbonat (CIEC). Das Additiv B enthält eine Phosphorverbindung, die aus einer Gruppe ausgewählt ist bestehend aus Tris(trimethylsilyl)-Phosphit (TMSPi), Tri(hexafluoro-iso-propyl)-Phosphat (HFiP), Tripropargyl-Phosphat (TPP) und Tris(pentafluorophenyl)-Phospin (TPFPP). Das Additiv C ist durch Monofluorophosphat (Na2PO3F) und/oder MPO2F2, M ausgewählt aus den Alkalimetallen, gebildet.

Verfahren zum Herstellen einer Kühlungsplatte für einen Wärmeübertrager

NºPublicación:  DE102024119350A1 08/01/2026
Solicitante: 
MAHLE INT GMBH [DE]
MAHLE International GmbH

Resumen de: DE102024119350A1

Die Erfindung betrifft ein Verfahren (1) zum Herstellen einer Kühlungsplatte (2) für einen Wärmeübertrager in einer Anlage (7). Dabei werden eine Grundplatte (3), eine Kanalplatte (4) und eine Adhäsionsschicht (5) kontinuierlich durch wenigstens ein Temperierungsmodul (8) und wenigstens ein Druckerzeugungsmodul (10) der Anlage (7) befördert und dadurch die Kühlungsplatte (2) hergestellt.Die Erfindung betrifft auch die Anlage (7) zum Ausführen des Verfahrens (1) und die in dem Verfahren (1) hergestellte Kühlungsplatte (2).

ABSTANDHALTER FÜR EIN TAUCHWÄRMEMANAGEMENTSYSTEM EINES TRAKTIONSBATTERIEPACKS

NºPublicación:  DE102025125140A1 08/01/2026
Solicitante: 
FORD GLOBAL TECH LLC [US]
Ford Global Technologies, LLC

Resumen de: DE102025125140A1

Eine Traktionsbatteriepackbaugruppe beinhaltet eine Gehäusebaugruppe, die eine Gehäusewand aufweist. Ein Zellstapel befindet sich innerhalb eines Innenraums der Gehäusebaugruppe. Der Zellstapel weist eine oder mehrere Batteriezellen auf, die entlang einer Zellstapelachse angeordnet sind. Die Baugruppe beinhaltet ferner eine Stützfolie und eine Vielzahl von Abstandhaltern, die zwischen dem Zellstapel und einem Bereich der Gehäusebaugruppe angeordnet ist.

LITHIUM-SEKUNDÄRBATTERIE

NºPublicación:  DE102025125641A1 08/01/2026
Solicitante: 
SK ON CO LTD [KR]
SK On Co., Ltd

Resumen de: DE102025125641A1

Eine Lithium-Sekundärbatterie gemäß der vorliegenden Offenbarung enthält: eine Kathode, die eine Kathoden-Aktivmaterialschicht enthält, die ein Lithium-Übergangsmetalloxid enthält; eine Anode, die gegenüber der Kathode angeordnet ist und eine Anoden-Aktivmaterialschicht enthält; und einen Elektrolyten, der ein Lithiumsalz, ein Lösungsmittel, das ein Carbonatlösungsmittel und ein Etherlösungsmittel enthält, und Lithiumnitrat (LiNO3) enthält. In dem Elektrolyten beträgt ein Lithiumnitrat-Auflösungsverhältnis, das durch die Gleichung 1 definiert ist, in dem Elektrolyten 0,01 bis 0,07.

GEWELLTE ABSCHIRMUNG FÜR EINEN TRAKTIONSBATTERIEPACK

NºPublicación:  DE102025125139A1 08/01/2026
Solicitante: 
FORD GLOBAL TECH LLC [US]
Ford Global Technologies, LLC

Resumen de: DE102025125139A1

Eine Traktionsbatteriepackbaugruppe beinhaltet eine Umhüllungsbaugruppe, einen Zellstapel innerhalb eines Inneren der Umhüllungsbaugruppe und eine gewellte Abschirmung. Der Zellstapel weist eine oder mehrere Batteriezellen auf. Die gewellte Abschirmung ist zwischen dem Zellstapel und einem Bereich der Umhüllungsbaugruppe angeordnet. Die gewellte Abschirmung kann die Umhüllungsbaugruppe vor Ausgasungsnebenprodukten abschirmen.

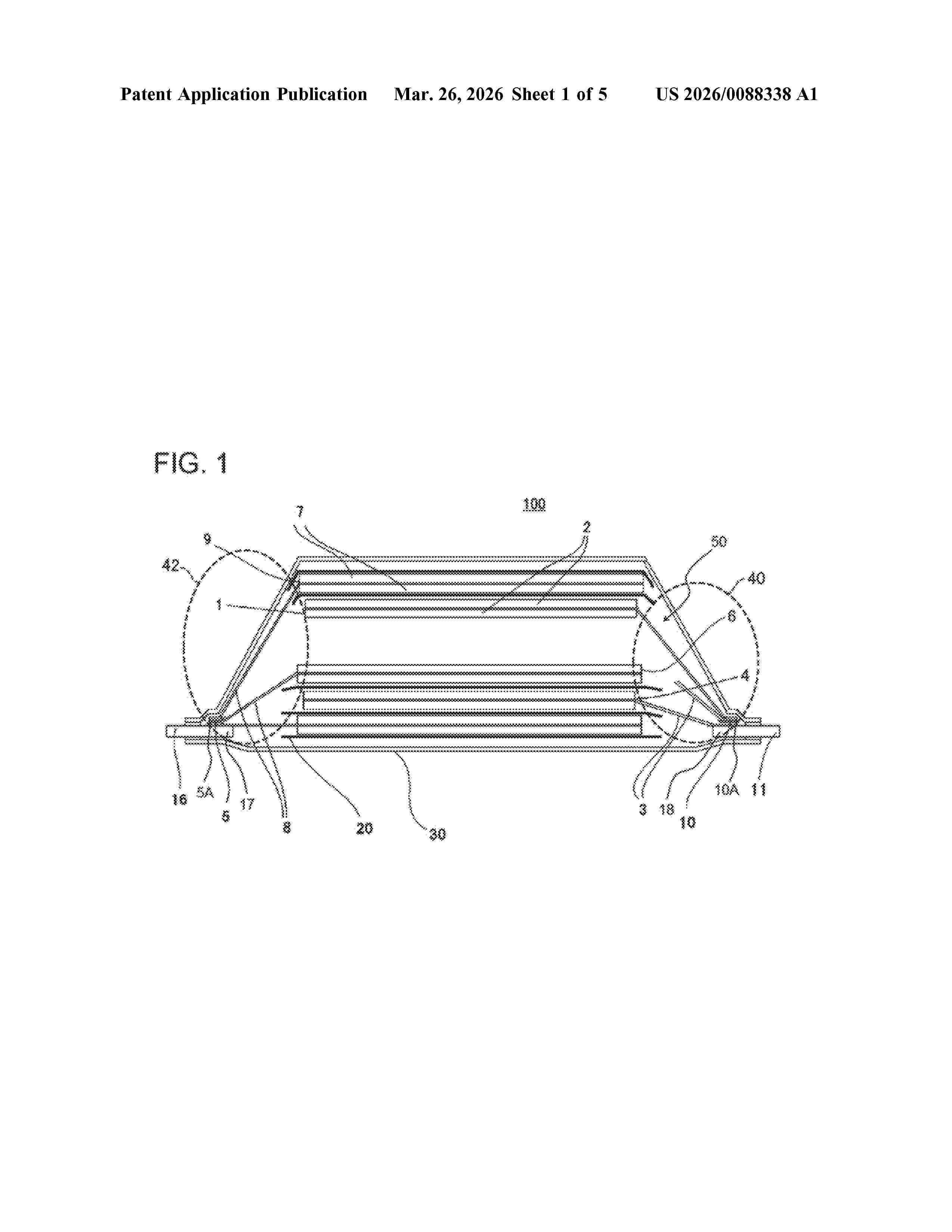
TABLESS CYLINDRICAL ELECTRIC BATTERY CELL

NºPublicación:  WO2026009197A1 08/01/2026
Solicitante: 
VERKOR [FR]
VERKOR
FR_3164323_PA

Resumen de: WO2026009197A1

The invention relates to a method for manufacturing a cylindrical electric battery cell (10) for an electric propulsion vehicle, the cell (10) comprising: - a winding (1) of electrodes and separators including, in series, a first electrode sheet (3), a first separator, a second electrode sheet of opposite polarity to the first electrode sheet and a second separator; - at least one current-collecting tab (4) connected to the first electrode sheet, projecting at a first end of the winding; and - a cylindrical metal housing (2) housing the winding, the method comprising a metal additive manufacturing step, at the first end, of a current collector in contact with the cylindrical metal housing and fusing at least a portion of the current-collecting tab so as to electrically connect the first electrode sheet to the cylindrical metal housing.

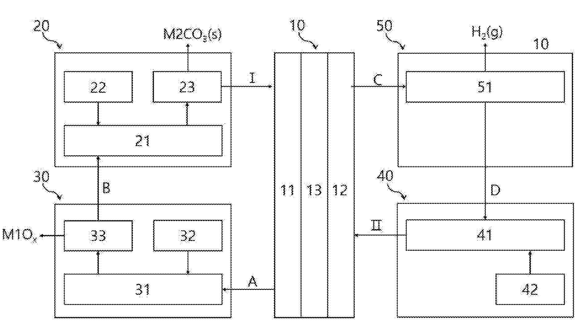
PROCESS FOR SEPARATING LITHIUM AND MANGANESE FROM A POLYMETALLIC SAMPLE

NºPublicación:  WO2026008851A1 08/01/2026
Solicitante: 
UNIV CLAUDE BERNARD LYON 1 [FR]
CENTRE NATIONAL DE LA RECHERCHE SCIENT [FR]
MECAWARE [FR]
UNIVERSITE CLAUDE BERNARD LYON 1,
CENTRE NATIONAL DE LA RECHERCHE SCIENTIFIQUE,
MECAWARE
EP_4674812_A1

Resumen de: WO2026008851A1

The invention relates to a process for separating metals of interest from polymetallic samples. Especially, it relates to the separation of lithium and/or manganese from a polymetallic sample originating from end-of-life batteries. The process comprises a lithium leaching step in absence of mineral acid, a step of recovering lithium in a solid form, a step of forming manganese formate, and a step of recovering manganese in a solid form.

PROCESS FOR SEPARATING CHEMICAL ELEMENTS FROM A POLYMETALLIC SAMPLE

NºPublicación:  WO2026008830A1 08/01/2026
Solicitante: 
MECAWARE [FR]
MECAWARE
EP_4674992_A1

Resumen de: WO2026008830A1

The present application relates to a process for separating chemical elements M1, M2 and/or M3 contained in a solid sample, such as end of life batteries or black masses, wherein M1 is an alkali metal, M2 is a transition metal and M3 is aluminum.

PROCESS FOR SELECTIVE EXTRACTION AND RECOVERY OF CHEMICAL ELEMENTS FROM A POLYMETALLIC SAMPLE

NºPublicación:  WO2026008831A1 08/01/2026
Solicitante: 
MECAWARE [FR]
MECAWARE
EP_4674993_A1

Resumen de: WO2026008831A1

The invention relates to a process for separating chemical elements from a polymetallic solid sample, such as a sample originating from end-of-life batteries. The process comprises a step of recovering nickel and/or cobalt in a solid form after contacting the sample with ammonium carbonate and a reducing agent. The process comprises a further step of recovering manganese in a solid form after contacting the sample with ammonium carbonate.

ELECTROCHEMICAL CELL, MOTHER UNIT FOR THE PREPARATION THEREOF, USE, AND PREPARATION METHOD

NºPublicación:  WO2026008828A1 08/01/2026
Solicitante: 
ARKEMA FRANCE [FR]
I TEN [FR]
CONSERVATOIRE NAT DES ARTS ET METIERS [FR]
ARKEMA FRANCE,
I-TEN,
CONSERVATOIRE NATIONAL DES ARTS ET METIERS
FR_3164315_A1

Resumen de: WO2026008828A1

The present invention relates to the field of electrochemical cells, a mother unit and a method for preparing said cells. The electrochemical cells have a structure comprising at least 2 units. Each unit comprises at least one thermoplastic electronically conductive collector layer, at least one anode layer, at least one electrolyte layer and at least one cathode layer.

CURABLE SILANE-TERMINATED POLYMER COMPOSITION WITH HIGH THERMAL CONDUCTIVITY AND ENHANCED DIMENSIONAL STABILITY

NºPublicación:  WO2026008770A1 08/01/2026
Solicitante: 
SIKA TECH AG [CH]
SIKA TECHNOLOGY AG
EP_4674906_A1

Resumen de: WO2026008770A1

The invention relates to a curable silane-terminated polymer composition with high thermal conductivity and enhanced dimensional stability to accommodate for battery breathing, comprising at least one organic polymer P containing reactive silane groups, wherein the reactive silane groups correspond to dialkoxy(alkyl) silanes, and at least 70 wt.-% of thermally conductive filler F and at least one plasticizer PL and at least one catalyst C. The inventive curable composition is especially suitable as an adhesive, sealant or gap filler for batteries and other electronic equipment, especially in the automotive industry.

β-H-FREE TETRAALKYLAMMONIUM SALTS OF SUBSTITUTED TRIFLUOROBORATE-CONTAINING ANIONS AND USE THEREOF IN AN ELECTROLYTE COMPOSITION IN AN ENERGY STORE

NºPublicación:  WO2026008445A1 08/01/2026
Solicitante: 
TECHNISCHE UNIV DARMSTADT KOERPERSCHAFT DES OEFFENTLICHEN RECHTS [DE]
TECHNISCHE UNIVERSIT\u00C4T DARMSTADT, K\u00D6RPERSCHAFT DES \u00D6FFENTLICHEN RECHTS
DE_102024119236_PA

Resumen de: WO2026008445A1

The present disclosure relates to β-H-free tetraalkylammonium salts of trifluoroborates substituted with electron-withdrawing groups, and to the use thereof in an electrolyte composition. The present disclosure relates in particular to their use in an electrolyte composition in electrochemical supercapacitors and ultracapacitors, for example in double-layer capacitors in electric motors.

METHOD AND SYSTEM FOR SEPARATING LAYERS OF A LAMINATE

NºPublicación:  WO2026008421A1 08/01/2026
Solicitante: 
FRAUNHOFER GES ZUR FOERDERUNG DER ANGEWANDTEN FORSCHUNG E V [DE]
FRAUNHOFER-GESELLSCHAFT ZUR F\u00D6RDERUNG DER ANGEWANDTEN FORSCHUNG E.V
DE_102024206144_PA

Resumen de: WO2026008421A1

The invention relates to a method for separating layers of a laminate. In the method, a laminate is provided which contains or consists of a first layer comprising a metal and a second layer comprising a binder material, wherein the binder material connects the second layer to the first layer. In the region of the first layer of the laminate, an alternating magnetic field is generated by at least one coil which is supplied with alternating current from an electrical voltage source, in order to inductively heat the first layer of the laminate to a temperature which is below the melting temperature of the first layer of the laminate, wherein the second layer is separated from the first layer during the process or thereafter. The electrical voltage source is adjusted in such a way that it supplies the at least one coil with alternating current with an oscillation frequency in the range of ≥ 1 MHz. The invention further relates to a corresponding system for separating layers of a laminate.

THERMAL PROTECTIVE ASSEMBLY FOR A CELL HOUSING AND BATTERY CELL

NºPublicación:  WO2026008672A1 08/01/2026
Solicitante: 
CELLFORCE GROUP GMBH [DE]
CELLFORCE GROUP GMBH
EP_4675757_PA

Resumen de: WO2026008672A1

The invention relates to an assembly for thermally reinforcing a cell housing of a battery cell, having a cell housing with an inner volume and having at least one electrode stack which is arranged in the inner volume of the cell housing, wherein the cell housing is thermally reinforced at least in some regions and/or is insulated at least in some regions with respect to the electrode stack. Moreover, the invention relates to a battery cell having an assembly.

THERMAL PROTECTIVE ARRANGEMENT FOR BATTERY CELLS

NºPublicación:  WO2026008671A1 08/01/2026
Solicitante: 
CELLFORCE GROUP GMBH [DE]
CELLFORCE GROUP GMBH
EP_4675810_PA

Resumen de: WO2026008671A1

The invention relates to a protective arrangement, in particular for a battery cell, comprising at least one carrier element and at least one heat-protection element, wherein the carrier element is configured to receive the at least one heat-protection element and at least one burst diaphragm and to position same over a battery outlet opening in at least one spatial direction; or wherein the carrier element is configured to position the at least one heat-protection element at least in regions over a burst diaphragm arranged on or in a battery wall, wherein the at least one heat-protection element and/or the carrier element has at least one cutout configured to form an access to at least one burst diaphragm. Furthermore, the invention relates to a battery cell comprising a protective arrangement.

Elektrisch betriebenes Fahrzeug

NºPublicación:  DE102024206345A1 08/01/2026
Solicitante: 
VOLKSWAGEN AG [DE]
VOLKSWAGEN AKTIENGESELLSCHAFT

Resumen de: DE102024206345A1

Die Erfindung betrifft ein Elektrisch betriebenes Fahrzeug mit einem in Fahrzeugboden (3) verbauten Batteriesystem, in dessen Batteriegehäuse (5) Batteriezellen (7) angeordnet sind, wobei das Batteriegehäuse (5) bodenseitig einen Unterfahrschutz (11) aufweist, der die Batteriezellen (7) vor einem Einschlagereignis, bei dem ein Störkörper im Fahrbetrieb gegen den Unterfahrschutz (11) schlägt, oder vor einem Aufsetzereignis schützt, bei dem das Fahrzeug auf eine fahrbahnseitige Störkontur aufsetzt, wobei sich mit Überschreiten einer kritischen Lasteinwirkung im Einschlag- oder Aufsetzereignis eine Vorschädigung des Batteriesystems einstellt, die zu einem Langzeitschaden des Batteriesystems führt. Erfindungsgemäß ist für eine eindeutige Detektion der Vorschädigung infolge des Einschlag- oder Aufsetzereignisses eine Detektionseinheit (33) bereitgestellt, mittels der die Vorschädigung erfassbar ist.

Bipolare Elektrode, Bipolarbatterie und Verfahren zum Herstellen eines Recyclingmaterials

NºPublicación:  DE102025120369A1 08/01/2026
Solicitante: 
TOYOTA MOTOR CO LTD [JP]
TOYOTA JIDOSHA KABUSHIKI KAISHA
CN_121282092_PA

Resumen de: DE102025120369A1

Eine bipolare Elektrode umfasst in einer Ebenen-Senkrechtenrichtung der Reihe nach: eine Positivelektroden-Kompositmaterialschicht (11); eine Positivelektroden-Stromsammelfolie (12); einen Zwischenfilm (13); eine Negativelektroden-Stromsammelfolie (14); und eine Negativelektroden-Kompositmaterialschicht (15). Sowohl die Positivelektroden-Stromsammelfolie (12) als auch die Negativelektroden-Stromsammelfolie (14) sind an dem Zwischenfilm (13) angebracht. Die Positivelektroden-Kompositmaterialschicht (11) ist an der Positivelektroden-Stromsammelfolie (12) angebracht. Die Negativelektroden-Kompositmaterialschicht (15) ist an der Negativelektroden-Stromsammelfolie (14) angebracht. Der Zwischenfilm (13) weist eine Leitfähigkeit auf. Die bipolare Elektrode ist derart konfiguriert, dass die Positivelektroden-Stromsammelfolie (12) und/oder die Negativelektroden-Stromsammelfolie (14) von dem Zwischenfilm (13) getrennt wird/werden, bevor der Zwischenfilm (13) bricht, wenn der Zwischenfilm (13) in einer Ebenenrichtung gestreckt wird.

Verfahren zum elektrischen Verschalten von Batteriezellen eines Batteriemoduls, Batteriemodul und Produktionssystem

NºPublicación:  DE102024117835A1 08/01/2026
Solicitante: 
PORSCHE AG [DE]
Dr. Ing. h.c. F. Porsche Aktiengesellschaft

Resumen de: DE102024117835A1

Die vorliegende Erfindung betrifft ein Verfahren zum elektrischen Verschalten von Batteriezellen (10, 20) eines Batteriemoduls. Ferner betrifft die Erfindung ein Batteriemodul sowie ein Produktionssystem. Das Verfahren weist die folgenden Schritte auf:- Verwenden von mehreren Batteriezellen (10, 20), wobei die jeweilige Batteriezelle (10, 20) einen bekannten zellindividuellen Zellinnenwiderstand aufweist,- Herstellen einer elektrischen Verbindung zwischen der jeweiligen Batteriezelle (10; 20) und einem dieser Batteriezelle (10; 20) zugeordneten elektrisch leitenden Zellverbinder (30) des Batteriemoduls, wobei das Herstellen der elektrischen Verbindung mittels eines Schweißverfahrens unter Ausbildung einer zellindividuellen Schweißnaht (41, 42) erfolgt, derart, dass ein durch die jeweilige Schweißnaht (41; 42) bedingter Übergangswiderstand abhängig von dem zellindividuellen Zellinnenwiderstand der Batteriezelle (10, 20) angepasst wird zum zumindest teilweisen Ausgleichen von Unterschieden zwischen den zellindividuellen Zellinnenwiderstände der mehreren Batteriezellen (10, 20).

METHOD FOR FILLING BATTERY CELLS WITH ELECTROLYTE AND RELATED FILLING DEVICE

NºPublicación:  WO2026008515A1 08/01/2026
Solicitante: 
I M A INDUSTRIA MACCH AUTOMATICHE S P A [IT]
I.M.A. INDUSTRIA MACCHINE AUTOMATICHE S.P.A

Resumen de: WO2026008515A1

A method and a device (2) for filling electrochemical cells (1) particularly of the prismatic type with electrolyte, wherein vacuum is created in the internal volume of the case of the cell before injecting the liquid electrolyte and the subsequent injection is such as to force an elastic deformation of at least one side wall (11a-11b) of the case away from the electrode assembly (12) contained in the case, due to the filling, with the complete dose of the electrolyte, of the interspace (13a-13b) between the at least one side wall (11a-11b) and the electrode assembly (12). The filling hole (14) is then plugged after the injection and the elastic return of the side walls previously deformed by the injection occurs during the step of wetting the electrode assembly (12), preferably in a buffer station (300).

ALIOVALENTLY SUBSTITUTED ARGYRODITE-TYPE SOLID ELECTROLYTES

NºPublicación:  WO2026008479A1 08/01/2026
Solicitante: 
UMICORE [BE]
UMICORE

Resumen de: WO2026008479A1

The present invention relates to an aliovalently substituted argyrodite-type solid electrolyte having a composition according to formula (I): Li11-a1-b1Y1O5-a1X1 1+a1, wherein -1.0 ≤ a1 ≤ 1.0, wherein b1 is the oxidation state of Y1, wherein b1 is +2, +3, +4, +5 or +6, wherein Y is at least one element selected from the group consisting of Be, As, Bi, Sb, Ag, Ho, Lu, Pb, Hf, Se, Cr, Zr, Ti, Te, Cr, V, Mo, Nb, Re and Ru, wherein X1 is F, Cl, Br, I or combinations thereof.

ULTRA FINE SOLID SULFIDE PARTICLES COMPRISING Li, P AND S ELEMENTS

NºPublicación:  WO2026008471A1 08/01/2026
Solicitante: 
SPECIALTY OPERATIONS FRANCE [FR]
SPECIALTY OPERATIONS FRANCE

Resumen de: WO2026008471A1

The present invention relates to a process for manufacturing a powder (P) comprising particles of at least one sulfide solid material (M) comprising Li, P and S elements comprising the steps of: (a) providing a powder (P1) comprising particles of the solid sulfide material (M), an organic solvent (S) and an ester compound (E) to obtain a suspension (S1); (b) submitting the suspension (S1) to a mechanical treatment thereby reducing the size of the particles of the solid sulfide material (M) and obtaining a suspension (S2); (c) removing by evaporation under stirring, the organic solvent (S) and the ester (E) from the suspension (S2) to recover a powder (P2); (d) drying under stirring the powder (P2) until a constant weight of the desired powder (P) is recovered. It also relates to the powder (P) obtained by the process and its use as solid electrolyte.

METHOD FOR MOUNTING AN ELECTRODE WINDING HAVING A PRESSURE ELEMENT, ELECTRODE WINDING HAVING THE PRESSURE ELEMENT, AND USE OF THE PRESSURE ELEMENT

NºPublicación:  WO2026008374A1 08/01/2026
Solicitante: 
BAYERISCHE MOTOREN WERKE AG [DE]
BAYERISCHE MOTOREN WERKE AKTIENGESELLSCHAFT
DE_102024118931_PA

Resumen de: WO2026008374A1

The invention relates to a method for mounting an electrode winding for stored energy sources, comprising the method steps of: A) providing an electrode winding which comprises a wound current collector layer and an electrode layer applied to the current collector layer; and B) placing a pressure element circumferentially around the entire circumference of the electrode winding, the pressure element exerting a pressure on the outer surface of the electrode winding. Such a method for mounting an electrode winding is particularly suitable for preventing bending deformation of the outer surfaces of the electrode winding during mounting.

BUSBAR, BATTERY CELL AND BATTERY

NºPublicación:  WO2026007222A1 08/01/2026
Solicitante: 
EVE ENERGY CO LTD [CN]
\u60E0\u5DDE\u4EBF\u7EAC\u9502\u80FD\u80A1\u4EFD\u6709\u9650\u516C\u53F8
CN_222940160_U

Resumen de: WO2026007222A1

Disclosed are a busbar, a battery cell and a battery. The busbar comprises a busbar body (1) and a surface aluminum layer (2), wherein the busbar body (1) is a copper layer, and the surface aluminum layer (2) covers the outer surface of the busbar body (1).

CROSSLINKED ORGANOPOLYSILOXANE ARTICLE WITH CALCINED SILICA

NºPublicación:  WO2026010777A1 08/01/2026
Solicitante: 
DOW GLOBAL TECH LLC [US]
DOW SILICONES CORP [US]
ROHM AND HAAS COMPANY [US]
DOW GLOBAL TECHNOLOGIES LLC,
DOW SILICONES CORPORATION,
ROHM AND HAAS COMPANY

Resumen de: WO2026010777A1

The present invention relates to an article comprising, based on the weight of the article, from 35 to 95 weight percent of a crosslinked polyorganosiloxane; and from 1 to 20 weight percent of calcined silica particles The article of the present invention is useful for providing a heat-insulating spacer in a rechargeable battery module.

CONTROLLING A THERMAL SYSTEM OF AN ELECTRIC VEHICLE

NºPublicación:  WO2026010925A1 08/01/2026
Solicitante: 
GARRETT TRANSP I INC [US]
GARRETT TRANSPORTATION I INC
GB_2642327_PA

Resumen de: WO2026010925A1

Disclosed is processing circuitry for controlling a thermal system. The thermal system is configured to change a temperature of a component of an electric vehicle and comprises a plurality of fluidic circuits each comprising at least one component of the thermal system. A subset of fluidic circuits are connectable via a multimodal valve having a number of configurations and fluid flow through the subset of fluidic circuits is controlled by the configuration of the multimodal valve. The processing circuitry is configured to obtain data indicating the temperature of the component of the electric vehicle, determine whether the temperature of the component of the electric vehicle is greater than, or less than, a setpoint temperature, and determine a set of operating modes in which the thermal system could be configured for the thermal system to change the temperature of the component of the electric vehicle so that it approaches the setpoint temperature, each operating mode corresponding to an operating state of at least one component of the thermal system and to a configuration of the multimodal valve. The processing circuitry is configured to determine, for each operating mode, a measure of impact associated with operating the thermal system to change the temperature of the component of the electric vehicle according to the operating mode, and to control the thermal system to be configured in the operating mode associated with the lowest measure of impact by controlling the ope

CUSTOMIZABLE BATTERY

NºPublicación:  WO2026010852A1 08/01/2026
Solicitante: 
CPS TECH HOLDINGS LLC [US]
CLARIOS ADVANCED SOLUTIONS GMBH [DE]
CPS TECHNOLOGY HOLDINGS LLC,
CLARIOS ADVANCED SOLUTIONS GMBH

Resumen de: WO2026010852A1

A battery system, comprising: a first battery (14) having a first battery power capacity, the first battery (14) comprising a first battery housing, first battery terminals, a first plurality of bus bars (104), and a first battery management system, BMS (16); a second battery having a second battery power capacity, the first power capacity being different from the second power capacity, the second battery comprising a second battery housing, second battery terminals, a second plurality of bus bars, and a second BMS; the first battery terminals being the same as the second terminals, at least one of the first plurality of bus bars (104) being the same as at least one of the second plurality of bus bars, and the first BMS (16) being the same as the second BMS; and at least one dimension of the first battery housing being different from a corresponding dimension of the second battery housing.

CLAD ALUMINUM ALLOY FOIL HAVING HIGH RECYCLED CONTENT AND HIGH ELECTRICAL CONDUCTIVITY

NºPublicación:  WO2026010929A1 08/01/2026
Solicitante: 
NOVELIS INC [US]
NOVELIS INC

Resumen de: WO2026010929A1

Disclosed herein are high recycled content clad aluminum alloy products that exhibit high electrical conductivity and methods for preparing the same. More particularly, disclosed are clad aluminum alloy products that are produced from at least two aluminum alloys selected from different aluminum alloy series and that exhibit good electrical conductivity despite being produced from less primary aluminum than conventional 1xxx series aluminum alloys. The clad aluminum alloy products can be used in electrochemical applications, including as current collectors in batteries.

A METHOD FOR RECYCLING BATTERY-GRADE GRAPHITE FROM WASTE LITHIUM-ION BATTERIES AND THE RECYCLED BATTERY-GRADE GRAPHITE THEREOF

NºPublicación:  WO2026008005A1 08/01/2026
Solicitante: 
BASF SE [DE]
BASF CHINA COMPANY LTD [CN]
BASF SE,
BASF (CHINA) COMPANY LTD

Resumen de: WO2026008005A1

The present invention provides a method for preparing battery-grade graphite from waste lithium-ion batteries comprising steps of: (i) implementing heat treatment on scrap mixture comprising cathode and anode materials of waste lithium-ion batteries and their components thereof; (ii) adding an acid solution containing redox agent into the mixture to obtain leaching liquid and leaching slag and washing the leaching slag with water; (iii) adding a solvent to the washed leaching slag comprising at one selected from hydrocarbon, alcohol, ketone, ether and water and mixing by stirring, milling or sonication and further adding a carbon source material that is completely dispersed in the slurry, and removing the solvent from the slurry to obtain mixed graphite; (iv) putting the mixed graphite into a furnace for oxygen-free heating and carbonization to obtain coated graphite; and (v) putting the coated graphite into a high temperature graphitization furnace for oxygen-free heating and graphitization to obtain recycled graphite.

Akkumulator für Arbeitsgeräte

NºPublicación:  DE102024119228A1 08/01/2026
Solicitante: 
EINHELL GERMANY AG [DE]
Einhell Germany AG
EP_4675840_PA

Resumen de: DE102024119228A1

Die Erfindung betrifft einen Akkumulator (1), insbesondere Arbeitsgeräteakkumulator, für Arbeitsgeräte mit einem Gehäuse (2), das einen Innenraum (3) umgibt, mit zumindest einer im Innenraum (3) angeordneten Energiespeichereinheit (4), mit zumindest zwei Kontaktelementen (7) und mit einer Steuereinheit (15) zum Steuern des Akkumulators (1). Die Steuereinheit (15) ist derart ausgebildet und/oder eingerichtet, dass diese zumindest ein Kontaktelement (7) für einen und/oder während eines Transport- und/oder Lagerzustands des Akkumulators (1) spannungslos schalten kann. Außerdem betrifft die Erfindung ein Verfahren zum Betreiben und/oder zum Versetzen eines Akkumulators (1) in einen Transport- und/oder Lagerzustand.

EASIER-TO-RECYCLE LITHIUM-ION BATTERY

NºPublicación:  WO2026008952A1 08/01/2026
Solicitante: 
ARKEMA FRANCE [FR]
ARKEMA FRANCE
FR_3164316_A1

Resumen de: WO2026008952A1

The present invention relates to a lithium-ion secondary battery comprising a cathode, an anode, and a separator arranged between the cathode and the anode; the cathode comprising a current collector C' and a layer C comprising a first active material, a conductive agent and a first binder; the anode comprising a current collector A' and a layer A comprising a second active material and a second binder; the separator comprising either a porous polymer support S and a coating SC arranged on the porous support S, or a solid electrolyte comprising a coating SC, characterised in that the first binder L1, the second binder L2 and the coating SC each comprise at least one polymer P having a solubility greater than 0.01 g/ml at room temperature in a solvent S1 having a donor number greater than 4 kcal/mol.

THERMAL MANAGEMENT DEVICE FOR AN ELECTRIC BATTERY

NºPublicación:  WO2026008946A1 08/01/2026
Solicitante: 
HUTCHINSON [FR]
HUTCHINSON
FR_3164061_PA

Resumen de: WO2026008946A1

The present disclosure relates to a thermal management device (200) for an electric battery, the thermal management device comprising a structure (202) made of a compressible material comprising one or more housings (204) arranged in at least one surface of the structure, each housing being filled with an insulator (205), the insulator having thermal insulation properties superior to the thermal insulation properties of the material of the structure.

METHOD, DRYER DEVICE, BATTERY RECYCLING SYSTEM AND OPEN-LOOP AND/OR CLOSED-LOOP CONTROL UNIT

NºPublicación:  WO2026008883A1 08/01/2026
Solicitante: 
EKATO SYSTEMS GMBH [DE]
EKATO SYSTEMS GMBH
DE_102024119232_PA

Resumen de: WO2026008883A1

The invention relates to a method for drying at least one battery material using a dryer device (10), in particular an industrial dryer device (12), comprising at least the following steps: drying (100) the battery material in a low-temperature region and/or low-pressure region, wherein, in at least one drying step (120), low boilers are removed from the battery material, wherein, in at least one further drying step (122), high boilers are removed from the battery material.

A BATTERY MODULE, A BATTERY PACK AND A METHOD FOR CONTROLLING TEMPERATURE INSIDE A BATTERY PACK

NºPublicación:  WO2026008769A2 08/01/2026
Solicitante: 
ZEN AS [NO]
ZEN AS

Resumen de: WO2026008769A2

A battery module (10) comprising: a plurality of battery cells (20), wherein each of the battery cells (20) comprises a first surface (21) which comprises a positive cell terminal (22A) and a negative cell terminal (22B), wherein the battery cells (20) are arranged in a battery cell stack (31) extending in a first direction (D1), wherein the first direction (D1) is perpendicular to a contact surface (CS) between two adjacent battery cells (20), wherein all the battery cells (20) of the battery cell stack (31) are oriented in a second direction (D2), wherein the second direction (D2) is perpendicular to the first direction (D1) and is also perpendicular to the first surfaces (21) of the battery cells (20), wherein the battery cell stack (31) has a third direction (D3), wherein the third direction is perpendicular to the first direction (D1) and the second direction (D2); a strapping device (40), wherein the strapping device (40) extends at least in the first direction (D1) such as to compress the battery cells (20) towards each other; an outer containment (50), wherein the outer containment (50) encloses the battery module (10).

POWERED WHEELED COMPUTING WORKSTATION

NºPublicación:  WO2026008807A1 08/01/2026
Solicitante: 
CHROMIS UK LTD [GB]
CHROMIS UK LIMITED
GB_2628945_PA

Resumen de: WO2026008807A1

A wheeled workstation comprises: an electric power outlet; and a power housing. The power housing includes a housing body having an inverter compartment for housing an inverter; a battery compartment for housing a battery; and a partition within the housing body for separating the inverter compartment and the battery compartment with the battery compartment above the inverter compartment; wherein the power housing further includes a power inverter having an air intake and a fan for drawing air into the power inverter via the air intake; and wherein the inverter compartment surrounds the power inverter and forms an intake plenum from which it draws air such that the velocity of air passing through the plenum is substantially lower than the velocity of air passing through the air intake.

COMPOSITE SEPARATOR, AND CERIUM OXIDE HAVING OXYGEN VACANCIES, PREPARATION METHOD THEREFOR AND USE THEREOF

NºPublicación:  WO2026007829A1 08/01/2026
Solicitante: 
BEIJING WELION NEW ENERGY TECH CO LTD [CN]
\u5317\u4EAC\u536B\u84DD\u65B0\u80FD\u6E90\u79D1\u6280\u80A1\u4EFD\u6709\u9650\u516C\u53F8
CN_118431673_A

Resumen de: WO2026007829A1

A composite separator, and cerium oxide having oxygen vacancies, a preparation method therefor and a use thereof. The composite separator comprises a separator substrate and a functional coating applied to the surface of the separator substrate. The functional coating comprises (111)-CeO2-x, wherein 0

BATTERY CELL AND BATTERY PACK AND VEHICLE INCLUDING SAME

NºPublicación:  WO2026010339A1 08/01/2026
Solicitante: 
LG ENERGY SOLUTION LTD [KR]
\uC8FC\uC2DD\uD68C\uC0AC \uC5D8\uC9C0\uC5D0\uB108\uC9C0\uC194\uB8E8\uC158

Resumen de: WO2026010339A1

A battery cell according to an embodiment of the present invention includes: an electrode assembly in which a first electrode, a second electrode, and a separator therebetween are wound around a winding axis; a can configured to accommodate the electrode assembly through an open end portion formed on one side of the can; a lead covering the open end portion and having a liquid injection hole; and a plug configured to seal the liquid injection hole. The plug may include: a lead coupling portion located on the lead; an insertion portion located radially inward from the lead coupling portion and configured to protrude from the lead coupling portion and be inserted into the liquid injection hole; and an edge portion located at an edge of the lead coupling portion and more recessed downward in the winding axis direction than the lead coupling portion.

BATTERY, BATTERY PACK, AND VEHICLE INCLUDING SAME

NºPublicación:  WO2026010333A1 08/01/2026
Solicitante: 
LG ENERGY SOLUTION LTD [KR]
\uC8FC\uC2DD\uD68C\uC0AC \uC5D8\uC9C0\uC5D0\uB108\uC9C0\uC194\uB8E8\uC158

Resumen de: WO2026010333A1

A battery according to the present invention includes: an electrode assembly provided wound around a central axis of a winding central hole in a state in which a separator interposed between a first electrode and a second electrode is interposed; a cell housing accommodating the electrode assembly and having an opening on one side; and current collecting plates electrically coupled to both the electrode assembly and the cell housing, wherein the current collecting plates have a plurality of electrode coupling portions which are coupled to the electrode assembly and spaced apart from each other from the inside.

VARIABLE RESISTOR STRUCTURE, ELECTRODE ASSEMBLY INCLUDING SAME, BATTERY CELL, BATTERY CELL ASSEMBLY, AND BATTERY PACK

NºPublicación:  WO2026010308A1 08/01/2026
Solicitante: 
LG ENERGY SOLUTION LTD [KR]
\uC8FC\uC2DD\uD68C\uC0AC \uC5D8\uC9C0\uC5D0\uB108\uC9C0\uC194\uB8E8\uC158

Resumen de: WO2026010308A1

According to exemplary embodiments, an electrode assembly is provided. The electrode assembly comprises: a positive electrode including a positive electrode current collector, a first positive electrode active material layer on the positive electrode current collector, and a second positive electrode active material layer spaced apart from the first positive electrode active material layer with the positive electrode current collector therebetween; a negative electrode including a negative electrode current collector, a first negative electrode active material layer on the negative electrode current collector, and a second negative electrode active material layer spaced apart from the first negative electrode active material layer with the negative electrode current collector therebetween; a separator between the positive electrode and the negative electrode; and a variable resistor structure in contact with the positive electrode and the negative electrode. The variable resistor structure includes a conductive foil and a variable resistor film on the conductive foil, and the variable resistor film includes a transition metal oxide.

DEVICE FOR INSPECTING CYLINDRICAL BATTERY CASE

NºPublicación:  WO2026010295A1 08/01/2026
Solicitante: 
LG ENERGY SOLUTION LTD [KR]
\uC8FC\uC2DD\uD68C\uC0AC \uC5D8\uC9C0\uC5D0\uB108\uC9C0\uC194\uB8E8\uC158

Resumen de: WO2026010295A1

The present invention relates to a device for inspecting a cylindrical battery case, comprising: a fixing unit that fixes a cylindrical battery case; a support member attached to the fixing unit so as to support the fixing unit; a stand to which the support member is coupled; an inner diameter measuring unit that measures the inner diameter of the cylindrical battery case; and a pressure measuring unit coupled to a lower portion of the inner diameter measuring unit, wherein a measuring unit including the inner diameter measuring unit and the pressure measuring unit moves so as to be inserted into the cylindrical battery case while the cylindrical battery case is fixed to the fixing unit, thereby enabling inspection of whether the inner diameter of the cylindrical battery case is within an appropriate range.

SECONDARY BATTERY AND ELECTRONIC DEVICE

NºPublicación:  WO2026007657A1 08/01/2026
Solicitante: 
NINGDE AMPEREX TECH LIMITED [CN]
\u5B81\u5FB7\u65B0\u80FD\u6E90\u79D1\u6280\u6709\u9650\u516C\u53F8
CN_118645689_A

Resumen de: WO2026007657A1

A secondary battery and an electronic device. The secondary battery comprises a positive electrode sheet, a negative electrode sheet and an electrolyte. The positive electrode sheet comprises a composite current collector and a positive electrode material layer provided on at least one surface of the composite current collector. The positive electrode material layer comprises lithium iron phosphate. The electrolyte comprises propylene carbonate and 1,3-propane sultone. On the basis of the mass of the electrolyte, the mass percentage content of propylene carbonate is Z1, and the mass percentage content of 1,3-propane sultone is Z2, wherein 1 ≤ Z1/Z2 ≤ 40. The method can improve the capacity retention rate and the lithium ion acceptability of secondary batteries after high and low temperature impact tests.

POSITIVE ELECTRODE SHEET, PREPARATION METHOD THEREFOR, BATTERY, AND ELECTRICAL SYSTEM

NºPublicación:  WO2026007614A1 08/01/2026
Solicitante: 
XIAMEN HITHIUM ENERGY STORAGE TECH CO LTD [CN]
\u53A6\u95E8\u6D77\u8FB0\u50A8\u80FD\u79D1\u6280\u80A1\u4EFD\u6709\u9650\u516C\u53F8
CN_118630216_PA

Resumen de: WO2026007614A1

The present application belongs to the technical field of batteries, and specifically discloses a positive electrode sheet, a preparation method therefor, a battery, and an electrical system. The positive electrode sheet comprises: a positive electrode current collector; and a positive electrode active material layer, the positive electrode active material layer being disposed on at least a portion of a surface of the positive electrode current collector, the positive electrode active material layer comprising a positive electrode conductive agent, and the positive electrode conductive agent comprising artificial graphite and conductive carbon black. The distance between two end points of the artificial graphite in the length direction is a, the actual length of the artificial graphite is b, K=a/b, and 0.6≤K<1 is satisfied.

NON-AQUEOUS ELECTROLYTE FOR IMPROVING FAST-CHARGING CAPABILITY, SECONDARY BATTERY, AND ELECTRIC DEVICE

NºPublicación:  WO2026007654A1 08/01/2026
Solicitante: 
CONTEMPORARY AMPEREX TECH CO LIMITED [CN]
\u5B81\u5FB7\u65F6\u4EE3\u65B0\u80FD\u6E90\u79D1\u6280\u80A1\u4EFD\u6709\u9650\u516C\u53F8
CN_121282341_PA

Resumen de: WO2026007654A1

A non-aqueous electrolyte for improving fast-charging capability, a secondary battery, and an electric device. The non-aqueous electrolyte comprises an organic solvent and an additive; the organic solvent comprises a first organic solvent, and the first organic solvent is a linear carboxylic acid ester; and the additive comprises a first additive, and the first additive is a cyclic organic base additive. By using the cyclic organic base additive in combination with the linear carboxylic acid ester solvent, good cycle performance and storage performance of batteries can be ensured, while the effect of the linear carboxylic acid ester solvent on improving the conductivity of electrolytes can be fully exerted, and gas generation during storage is reduced.

BATTERY CELL AND MANUFACTURING METHOD THEREFOR, BATTERY, AND ELECTRIC DEVICE

NºPublicación:  WO2026007643A1 08/01/2026
Solicitante: 
CONTEMPORARY AMPEREX TECH CO LIMITED [CN]
\u5B81\u5FB7\u65F6\u4EE3\u65B0\u80FD\u6E90\u79D1\u6280\u80A1\u4EFD\u6709\u9650\u516C\u53F8
CN_121282105_PA

Resumen de: WO2026007643A1

The present application discloses a battery cell and a manufacturing method therefor, a battery, and an electric device. The battery cell comprises a negative electrode sheet. The negative electrode sheet comprises a negative electrode current collector and a lithium metal layer arranged on at least one surface of the negative electrode current collector. The surface of the lithium metal layer is provided with a plurality of pits. The average size of the pits is 20 μm to 160 μm, and the number density of the pits is 208/mm2 to 320/mm2. The battery cell has a long cycle life.

APPARATUS AND METHOD FOR LAMINATING AN ELECTRODE ASSEMBLY AND BATTERY PART COMPRISING AN ELECTRODE ASSEMBLY

NºPublicación:  WO2026010267A1 08/01/2026
Solicitante: 
LG ENERGY SOLUTION LTD [KR]
LG ENERGY SOLUTION, LTD
EP_4674556_PA

Resumen de: WO2026010267A1

Disclosed is an apparatus for laminating an electrode assembly. The apparatus (100) is configured to receive an electrode assembly comprising a separator sheet and an electrode sheet. The apparatus comprises a lamination roller assembly with one or more rotatable lamination rollers for laminating the electrode sheet and the separator sheet to each other by application of pressure and/or heat. The apparatus is configured to roll the one or more lamination rollers across the electrode assembly along a lamination direction by moving one or both of the electrode assembly and the one or more lamination rollers. The lamination roller assembly is configured to laminate the electrode sheet and the separator sheet to each other in a plurality of spatially separated lamination areas that are displaced with respect to each other along the lamination direction and a lateral direction perpendicular to the lamination direction.

BATTERY AND ELECTRONIC DEVICE COMPRISING SAME

NºPublicación:  WO2026010266A1 08/01/2026
Solicitante: 
SAMSUNG ELECTRONICS CO LTD [KR]
\uC0BC\uC131\uC804\uC790 \uC8FC\uC2DD\uD68C\uC0AC

Resumen de: WO2026010266A1

Embodiments of the present disclosure relate to a battery and an electronic device comprising same, the battery comprising: an electrode stack (6101) in which a plurality of electrode assemblies (610) including a cathode (611), an anode (612), and a separator (613) disposed between the cathode (611) and the anode (612) are stacked in the thickness direction; a battery case (510) including a case area, which cases the electrode stack (6101), and a protruding area (512), which extends from one side of the case area; a plurality of substrate tabs (620) extending from the plurality of electrode assemblies (610) to the protruding area (512); and electrode tabs (520) welded (710) to the plurality of substrate tabs (620) in the protruding area (512), wherein, in the protruding area (512), a portion of each of the electrode tabs (520) can be disposed in a folded state. Other various embodiments can also be included.

PACK STRUCTURE FILLED WITH PHASE CHANGE MATERIAL

NºPublicación:  WO2026010270A1 08/01/2026
Solicitante: 
LG ENERGY SOLUTION LTD [KR]
\uC8FC\uC2DD\uD68C\uC0AC \uC5D8\uC9C0\uC5D0\uB108\uC9C0\uC194\uB8E8\uC158

Resumen de: WO2026010270A1

The disclosed invention relates to a pack structure forming at least a part of a pack case and having a plurality of hollow passages therein, wherein at least some of the plurality of hollow passages are filled with a phase change material that undergoes a phase change from solid to liquid when the temperature rises above a preset temperature.

BATTERY MANUFACTURING METHOD AND CORRESPONDING BATTERY

NºPublicación:  WO2026010269A1 08/01/2026
Solicitante: 
LG ENERGY SOLUTION LTD [KR]
LG ENERGY SOLUTION, LTD
EP_4675688_PA

Resumen de: WO2026010269A1

Disclosed is a battery manufacturing method. A first stack part is formed by applying a positive active material on one of two main surfaces of a first separator sheet and applying a negative active material on the other one of the two main surfaces of the first separator sheet. A second stack part is formed by applying the positive active material onto one of two main surfaces of a second separator sheet and applying the negative active material onto the other one of the two main surfaces of the second separator sheet. The first stack part and the second stack part are stacked upon each other with a current collector plate interposed between the first stack part and the second stack part.

BATTERY CELL AGING DEVICE AND BATTERY CELL AGING METHOD USING SAME

NºPublicación:  WO2026010263A1 08/01/2026
Solicitante: 
LG ENERGY SOLUTION LTD [KR]
\uC8FC\uC2DD\uD68C\uC0AC \uC5D8\uC9C0\uC5D0\uB108\uC9C0\uC194\uB8E8\uC158

Resumen de: WO2026010263A1

According to exemplary embodiments of the present invention, a battery cell aging device is provided. The battery cell aging device may comprise: a plastic cover including an opening into which an electrode terminal is inserted; and a moisture supply layer in the plastic cover.

SOLID ELECTROLYTE, AND PREPARATION METHOD THEREFOR AND USE THEREOF

NºPublicación:  WO2026007362A1 08/01/2026
Solicitante: 
LIONGO CHANGZHOU NEW ENERGY CO LTD [CN]
\u84DD\u56FA\uFF08\u5E38\u5DDE\uFF09\u65B0\u80FD\u6E90\u6709\u9650\u516C\u53F8
CN_118693332_A

Resumen de: WO2026007362A1

Provided in the present disclosure are a solid electrolyte, a preparation method therefor and a secondary battery. The solid electrolyte comprises an oxide solid electrolyte and a shell layer coating the surface of the oxide solid electrolyte, wherein the shell layer comprises a monomer polymer and an ionic liquid. The monomer polymer is obtained by copolymerizing a first polymeric monomer and a second polymeric monomer, wherein the first polymeric monomer comprises one or more of ethylene glycol monomethyl ether acrylic acid, ethylene glycol monomethyl ether methacrylate, ethylene glycol monoethyl ether methacrylate and ethylene glycol monopropyl ether methacrylate; and the second polymeric monomer comprises a fluoroacrylate. F doping is firstly selected to modify LATP in the present disclosure, thereby significantly improving the ionic conductivity of the LATP, and widening the electrochemical window thereof, which is beneficial to improving the hydrophobicity thereof. The inner structure selected in the present disclosure is an LATP material doped with F, which can form better attraction to a C-containing group in the coating layer and cations of the ionic liquid, thereby improving the coating effect of the outer layer.

BATTERY CELL ELECTRODE SHEET, BATTERY CELL, BATTERY, BATTERY PACK, AND ELECTRIC DEVICE

NºPublicación:  WO2026007488A1 08/01/2026
Solicitante: 
BYD COMPANY LTD [CN]
\u6BD4\u4E9A\u8FEA\u80A1\u4EFD\u6709\u9650\u516C\u53F8
CN_222995406_U

Resumen de: WO2026007488A1

Disclosed are a battery cell electrode sheet, a battery cell, a battery, a battery pack, and an electric device. The battery cell electrode sheet comprises: a substrate, comprising a tab region and a coating region, wherein the tab region is located on one side of the coating region in a first direction; and a grafting member, extending from the end portion of the battery cell electrode sheet in the first direction toward the coating region and covering at least part of at least one surface of the tab region. In the solution of the present disclosure, the grafting member extends from the end portion of the battery cell electrode sheet in the first direction toward the coating region and covers at least part of the at least one surface of the tab region, and forms a tab together with the tab region, such that the current-carrying area of the tab can be increased, thereby reducing the internal resistance of the tab and improving the current-carrying capability of the tab, effectively mitigating the problem of excessive temperature rise of the tab during fast charging.

BATTERY PACK AND ENERGY STORAGE SYSTEM

NºPublicación:  WO2026007468A1 08/01/2026
Solicitante: 
HUAWEI DIGITAL POWER TECH CO LTD [CN]
\u534E\u4E3A\u6570\u5B57\u80FD\u6E90\u6280\u672F\u6709\u9650\u516C\u53F8
CN_118919897_PA

Resumen de: WO2026007468A1

The present application relates to the technical field of energy storage, and provides a battery pack and an energy storage system. A DC/DC conversion circuit in the battery pack provided by the present application is used for providing a first excitation current for a plurality of battery cells. An impedance detection circuit is used for detecting a second excitation current flowing through the plurality of battery cells, detecting a voltage generated by the second excitation current at two ends of the battery pack, and determining the impedance of the battery pack on the basis of the second excitation current and the voltage. The DC/DC conversion circuit and the impedance detection circuit are both provided in the battery pack, and the process in which the DC/DC conversion circuit provides the first excitation current and the process in which the impedance detection circuit detects the second excitation current and the voltage and determines the impedance would not affect the normal operation (such as normal charging and discharging) of the battery pack. Therefore, on-line detection of the impedance of the battery pack is achieved during operation of the battery pack. In this way, on-line monitoring of the state of health of the battery pack can be achieved, thereby ensuring that potential safety risks of the battery pack can be detected in a timely manner.

APPARATUS AND METHOD FOR PRE-DETECTING THERMAL RUNAWAY USING BMS HAVING EIS FUNCTION

NºPublicación:  WO2026010046A1 08/01/2026
Solicitante: 
HUNATE CO LTD [KR]
\uC8FC\uC2DD\uD68C\uC0AC \uD734\uB124\uC774\uD2B8
KR_102817657_B1

Resumen de: WO2026010046A1

The present invention relates to an apparatus and method for pre-detecting thermal runaway using a battery management system (BMS) having an electrochemical impedance spectroscopy (EIS) function and, more specifically, to an apparatus and method for pre-detecting thermal runaway using a BMS having an EIS function, in which a quick diagnosis mode for measuring impedance using only one preset frequency among a plurality of impedance measurement frequencies of an EIS of a module BMS when a thermal runaway prediction event occurs is set, the impedance of cells is measured for each battery module by the set frequency through the EIS in the quick diagnosis mode, and a thermal runaway probability based on a variation deviation of the measured impedance is predicted and reported.

NEGATIVE ELECTRODE FOR ALL-SOLID-STATE BATTERY, ALL-SOLID-STATE BATTERY COMPRISING SAME, AND METHOD FOR MANUFACTURING NEGATIVE ELECTRODE FOR ALL-SOLID-STATE BATTERY

NºPublicación:  WO2026010043A1 08/01/2026
Solicitante: 
SAMSUNG SDI CO LTD [KR]
\uC0BC\uC131\uC5D0\uC2A4\uB514\uC544\uC774 \uC8FC\uC2DD\uD68C\uC0AC

Resumen de: WO2026010043A1

The present invention relates to a negative electrode for an all-solid-state battery, an all-solid-state battery comprising same, and a method for manufacturing a negative electrode for an all-solid-state battery. More specifically, the all-solid-state battery comprises: a positive electrode layer; a negative electrode layer; and a solid electrolyte layer between the positive electrode layer and the negative electrode layer. The negative electrode layer comprises a negative electrode current collector, a first coating layer on the negative electrode current collector, and a second coating layer on the first coating layer, and the second coating layer includes a composite of lithium sulfide and a lithium salt.

CATHODE ACTIVE MATERIAL FOR LITHIUM SECONDARY BATTERY, METHOD OF PREPARING SAME, AND LITHIUM SECONDARY BATTERY COMPRISING SAME

NºPublicación:  WO2026010034A1 08/01/2026
Solicitante: 
POSCO FUTURE M CO LTD [KR]
(\uC8FC)\uD3EC\uC2A4\uCF54\uD4E8\uCC98\uC5E0

Resumen de: WO2026010034A1

A cathode active material for a lithium secondary battery, according to the present invention, comprises: a core including a lithium transition metal oxide that does not include cobalt; and an oxide coating layer positioned on the surface of the core, wherein the oxide coating layer is an oxide including lithium (Li) and at least one element selected from the group consisting of titanium (Ti), zirconium (Zr), aluminum (Al), and silicon (Si).

COMPOSITE POSITIVE ACTIVE MATERIAL, PREPARATION METHOD THEREOF, POSITIVE ELECTRODE COMPRISING SAME, AND ALL-SOLID-STATE RECHARGEABLE BATTERIES

NºPublicación:  WO2026010036A1 08/01/2026
Solicitante: 
SAMSUNG SDI CO LTD [KR]
\uC0BC\uC131\uC5D0\uC2A4\uB514\uC544\uC774 \uC8FC\uC2DD\uD68C\uC0AC

Resumen de: WO2026010036A1

The present invention relates to a composite positive active material, a preparation method thereof, a positive electrode comprising same, and all-solid-state rechargeable batteries, the composite positive active material comprising: a core particle including a lithium transition metal-based composite oxide; and a first coating layer positioned on the surface of the core particle and including a composite solid electrolyte, wherein the composite solid electrolyte includes a first particle and a second coating layer positioned on the surface of the first particle and including a second particle, the first particle including a first solid electrolyte having an elastic modulus of less than 20 GPa, and the second particle including a second solid electrolyte having an elastic modulus of greater than or equal to 20 GPa.

BATTERY CELL ASSEMBLY, BATTERY PACK AND ELECTRIC DEVICE

NºPublicación:  WO2026007729A1 08/01/2026
Solicitante: 
BYD COMPANY LTD [CN]
\u6BD4\u4E9A\u8FEA\u80A1\u4EFD\u6709\u9650\u516C\u53F8
CN_223140962_U

Resumen de: WO2026007729A1

A battery cell assembly, a battery pack and an electric device. The battery cell assembly comprises a plurality of first battery cells, a plurality of second battery cells, a first exhaust member, and a second exhaust member. The plurality of first battery cells and the plurality of second battery cells are alternately arranged in sequence and stacked in a first direction, each first battery cell is provided with a first pressure relief member, and each second battery cell is provided with a second pressure relief member. The first exhaust member extends in the first direction, and a plurality of first exhaust holes are formed in the first exhaust member, and respectively face and are in communication with the plurality of first pressure relief members. The second exhaust member extends in the first direction, and a plurality of second exhaust holes are formed in the second exhaust member, and respectively face and are in communication with the plurality of second pressure relief members.

NON-AQUEOUS ELECTROLYTE FOR IMPROVING HIGH-TEMPERATURE CYCLING AND STORAGE, SECONDARY BATTERY, AND ELECTRICAL APPARATUS

NºPublicación:  WO2026007649A1 08/01/2026
Solicitante: 
CONTEMPORARY AMPEREX TECH CO LIMITED [CN]
\u5B81\u5FB7\u65F6\u4EE3\u65B0\u80FD\u6E90\u79D1\u6280\u80A1\u4EFD\u6709\u9650\u516C\u53F8
CN_121282344_PA

Resumen de: WO2026007649A1

A non-aqueous electrolyte for improving high-temperature cycling and storage, a secondary battery, and an electrical apparatus. The non-aqueous electrolyte comprises an organic solvent and an additive. The organic solvent comprises a first organic solvent, the first organic solvent comprising ethylene carbonate (EC), the mass content of EC in the electrolyte being W1, and W1 satisfying 0

SECONDARY BATTERY HAVING IMPROVED CYCLE STORAGE PERFORMANCE, AND ELECTRIC DEVICE

NºPublicación:  WO2026007647A1 08/01/2026
Solicitante: 
CONTEMPORARY AMPEREX TECH CO LIMITED [CN]
\u5B81\u5FB7\u65F6\u4EE3\u65B0\u80FD\u6E90\u79D1\u6280\u80A1\u4EFD\u6709\u9650\u516C\u53F8
CN_121282364_PA

Resumen de: WO2026007647A1

The present application provides a secondary battery having improved cycle storage performance, and an electric device. The secondary battery comprises a positive electrode sheet, a negative electrode sheet and a non-aqueous electrolyte, wherein the non-aqueous electrolyte comprises an additive, the additive comprising a first additive, which is a cyclic organic base additive; and the positive electrode sheet comprises a positive electrode active material. The positive electrode active material comprises: an inner core and a carbon coating layer, wherein the inner core is lithium iron manganese phosphate, and the carbon coating layer at least covers part of the surface of the inner core. In the present invention, by introducing the organic base additive, which captures protons, into the electrolyte of the secondary battery, in which lithium iron manganese phosphate serves as a positive electrode active material, the interaction effect of protons is reduced, thereby realizing the long service life of a cell.

BATTERY CELL ACTIVATION SYSTEM AND METHOD

NºPublicación:  WO2026010200A1 08/01/2026
Solicitante: 
LG ENERGY SOLUTION LTD [KR]
\uC8FC\uC2DD\uD68C\uC0AC \uC5D8\uC9C0\uC5D0\uB108\uC9C0\uC194\uB8E8\uC158

Resumen de: WO2026010200A1

The present invention provides a battery cell activation system comprising: a pre-charging unit (100) for pre-charging a battery cell which may be in a pre-impregnation state in which the battery cell has yet to be sufficiently impregnated with an electrolyte injected therein; a profile acquisition unit (200) for acquiring a voltage or capacity profile of the battery cell on the basis of information measured while the battery cell is being pre-charged by the pre-charging unit (100); and a quality determination unit (300) for predicting or determining the quality of the battery cell on the basis of the profile.

APPARATUS FOR MANUFACTURING ALL-SOLID-STATE BATTERIES AND METHOD FOR MANUFACTURING ALL-SOLID-STATE BATTERIES USING SAME

NºPublicación:  WO2026010018A1 08/01/2026
Solicitante: 
SAMSUNG SDI CO LTD [KR]
\uC0BC\uC131\uC5D0\uC2A4\uB514\uC544\uC774 \uC8FC\uC2DD\uD68C\uC0AC

Resumen de: WO2026010018A1

The apparatus for manufacturing an all-solid-state batteries according to the present invention comprises: a gasket feed unit comprising a first rotating device; and an upper film removal unit comprising a second rotating device. The first rotating device unwinds gasket structures from a roll into a flat state, each gasket structure comprising a carrier film, a gasket thereon, and a protective film on the gasket. The second rotating device winds the protective film from a flat state into a roll.

ELECTRONIC APPARATUS INCLUDING CIRCUIT FOR PROTECTING FLEXIBLE PRINTED CIRCUIT BOARD AND OPERATING METHOD THEREOF

NºPublicación:  WO2026010117A1 08/01/2026
Solicitante: 
SAMSUNG ELECTRONICS CO LTD [KR]
\uC0BC\uC131\uC804\uC790 \uC8FC\uC2DD\uD68C\uC0AC

Resumen de: WO2026010117A1

According to an embodiment, an electronic apparatus may include: a first housing; a second housing; a first battery disposed in the first housing; a printed circuit board (PCB) including a power management circuit disposed in the second housing; and a flexible printed circuit board (FPCB) configured to connect the first battery to the PCB, and including a first connector connected to the first battery, a second connector configured to connect to the PCB, and a protection circuit. The protection circuit may be configured to supply, provide, or apply battery power or battery voltage to the PCB through the second connector only after the first connector of the FPCB is fully connected or fastened to the first battery and the second connector of the FPCB is fully connected or fastened to the PCB.

BATTERY MANAGEMENT DEVICE

NºPublicación:  WO2026010021A1 08/01/2026
Solicitante: 
LG INNOTEK CO LTD [KR]
\uC5D8\uC9C0\uC774\uB178\uD14D \uC8FC\uC2DD\uD68C\uC0AC

Resumen de: WO2026010021A1

A battery management device according to one embodiment of the present invention comprises a main substrate and a wireless communication module arranged on the main substrate, wherein the wireless communication module has an independent module including: a module substrate; a wireless communication unit arranged at the module substrate; and an antenna radiating wireless signals, the antenna being patterned on the module substrate and being arranged inside a battery pack so as to perform wireless communication with another battery management device.

POSITIVE ELECTRODE SLURRY COMPOSITION, POSITIVE ELECTRODE, AND LITHIUM SECONDARY BATTERY COMPRISING SAME

NºPublicación:  WO2026010253A1 08/01/2026
Solicitante: 
LG ENERGY SOLUTION LTD [KR]
\uC8FC\uC2DD\uD68C\uC0AC \uC5D8\uC9C0\uC5D0\uB108\uC9C0\uC194\uB8E8\uC158

Resumen de: WO2026010253A1

The present invention relates to a positive electrode slurry composition, a positive electrode, and a lithium secondary battery comprising same and, specifically, to a positive electrode slurry composition for a lithium secondary battery, a positive electrode for a lithium secondary battery, and a lithium secondary battery comprising same, the positive electrode slurry composition comprising a positive electrode active material, a film-forming additive, and a solvent, wherein the film-forming additive is a compound represented by chemical formula 1.

SECONDARY BATTERY AND ELECTRONIC DEVICE

NºPublicación:  WO2026007658A1 08/01/2026
Solicitante: 
NINGDE AMPEREX TECH LIMITED [CN]
\u5B81\u5FB7\u65B0\u80FD\u6E90\u79D1\u6280\u6709\u9650\u516C\u53F8
CN_119050446_A

Resumen de: WO2026007658A1

Provided in the present application are a secondary battery and an electronic device. The secondary battery comprises a positive electrode sheet, a negative electrode sheet, and an electrolyte solution. The positive electrode sheet comprises a composite current collector and a positive electrode material layer provided on at least one surface of the composite current collector. The positive electrode material layer comprises a lithium nickel cobalt manganese oxide compound. On the basis of the total molar amount of metal elements other than lithium, the molar percentage content of nickel in the lithium nickel cobalt manganese oxide compound is X, wherein X>80%. The electrolyte solution comprises ethylene carbonate and fluoroethylene carbonate. On the basis of the mass of the electrolyte solution, the mass percentage content of the ethylene carbonate is Y1, and the mass percentage content of the fluoroethylene carbonate is Y2, wherein 1≤Y1/Y2≤35. The present application can improve the capacity retention ratio and lithium ion acceptance of a secondary battery after a high- or low-temperature impact test.

IN-SITU BATTERY FAILURE ANALYSIS SYSTEM AND METHOD

NºPublicación:  WO2026007563A1 08/01/2026
Solicitante: 
CVC TESTING TECH CO LTD [CN]
\u5A01\u51EF\u68C0\u6D4B\u6280\u672F\u6709\u9650\u516C\u53F8
CN_118943540_PA

Resumen de: WO2026007563A1

Disclosed in the present invention are an in-situ battery failure analysis system and method, which are applicable to a rechargeable battery preset with an optical fiber probe. The in-situ battery failure analysis system comprises: a battery model, a charging and discharging test system, an optical fiber stress test system and a differential electrochemical mass spectrometry test system, wherein by means of the battery model, a rechargeable battery to be analyzed and an optical fiber probe thereof are respectively coupled to the optical fiber stress test system and the differential electrochemical mass spectrometry test system, such that when the charging and discharging test system performs charging and discharging on the rechargeable battery, the following operations can be synchronously implemented: the optical fiber stress test system performs a test to obtain a stress change feature of an electrode material of the rechargeable battery during charging, and the differential electrochemical mass spectrometry test system performs a test to obtain a gas generation characteristic of the electrode material of the rechargeable battery during charging. Thus, by means of the stress change feature and the gas generation characteristic, a failure mechanism of the electrode material of the rechargeable battery during charging is clarified.

HIGH-ENTROPY LITHIUM-RICH MANGANESE-BASED PRECURSOR, AND PREPARATION METHOD THEREFOR AND USE THEREOF

NºPublicación:  WO2026007344A1 08/01/2026
Solicitante: 
JINGMEN GEM CO LTD [CN]
GEM CO LTD [CN]
\u8346\u95E8\u5E02\u683C\u6797\u7F8E\u65B0\u6750\u6599\u6709\u9650\u516C\u53F8,
\u683C\u6797\u7F8E\u80A1\u4EFD\u6709\u9650\u516C\u53F8
CN_118851288_A

Resumen de: WO2026007344A1

Disclosed in the present application are a high-entropy lithium-rich manganese-based precursor, and a preparation method therefor and the use thereof. The preparation method comprises the following steps: 1) preparing an aluminum-niobium co-doped nickel-manganese precursor by using a co-precipitation method; 2) introducing a doping and coating solution into the reaction system for preparing the aluminum-niobium co-doped nickel-manganese precursor, wherein the doping and coating solution comprises zirconium, tungsten and titanium, proceeding with the co-precipitation reaction to coat the aluminum-niobium co-doped nickel-manganese precursor, thereby obtaining a doped and coated precursor; and 3) sintering the doped and coated precursor to make doping elements in the doped and coated precursor diffuse, thereby obtaining the high-entropy lithium-rich manganese-based precursor. In the present application, by combining wet doping and coating in a synthesis stage of the high-entropy lithium-rich manganese-based precursor, elements are uniformly distributed without affecting the morphology and structure of the precursor, thereby effectively improving the structural stability of the high-entropy lithium-rich manganese-based positive electrode material prepared from the precursor, and improving the electrochemical performance thereof.

BATTERY PACK AND DEVICE INCLUDING SAME

NºPublicación:  WO2026010250A1 08/01/2026
Solicitante: 
LG ENERGY SOLUTION LTD [KR]
\uC8FC\uC2DD\uD68C\uC0AC \uC5D8\uC9C0\uC5D0\uB108\uC9C0\uC194\uB8E8\uC158

Resumen de: WO2026010250A1

A battery pack according to an embodiment of the present invention includes: a plurality of battery cells including electrode terminals; bus bars connected to the electrode terminals; and a printed circuit board (PCB) which is connected to the bus bars, senses voltage data of the battery cells, and transmits the voltage data to a BMS module which monitors and controls operations of the battery cells. The printed circuit board and the bus bars include metal materials, and thus are connected to each other by bonding the metal materials.

AEROGEL COMPOSITE MATERIAL, HEAT-RESISTANT PAD COMPRISING SAME, AND METHOD FOR MANUFACTURING HEAT-RESISTANT PAD

NºPublicación:  WO2026010247A1 08/01/2026
Solicitante: 
LG ENERGY SOLUTION LTD [KR]
\uC8FC\uC2DD\uD68C\uC0AC \uC5D8\uC9C0\uC5D0\uB108\uC9C0\uC194\uB8E8\uC158

Resumen de: WO2026010247A1

A method for manufacturing a heat-resistant pad according to the present invention comprises the steps of: mixing a fluorine-based resin and aerogel particles at a weight ratio of 1:1 to 1:1.5 in a solid phase to form an aerogel composite material; and sheeting the aerogel composite material to form an insulation layer.

BATTERY PACK

NºPublicación:  WO2026010241A1 08/01/2026
Solicitante: 
LG ENERGY SOLUTION LTD [KR]
\uC8FC\uC2DD\uD68C\uC0AC \uC5D8\uC9C0\uC5D0\uB108\uC9C0\uC194\uB8E8\uC158

Resumen de: WO2026010241A1

The technical concept of the present invention is to provide a battery pack comprising a pack housing and a cell assembly disposed within the pack housing, the cell assembly comprising: a plurality of battery cells; and a heat transfer structure comprising a top plate disposed on the plurality of battery cells, and a plurality of side plates in contact with the plurality of battery cells, wherein each of the plurality of side plates is fitted to the top plate.

POWER STORAGE FACILITY AND METHOD FOR CONTROLLING POWER STORAGE FACILITY

NºPublicación:  WO2026009755A1 08/01/2026
Solicitante: 
GS YUASA INT LTD [JP]
\u682A\u5F0F\u4F1A\u793E\uFF27\uFF33\u30E6\u30A2\u30B5

Resumen de: WO2026009755A1

A power storage facility 10 according to the present disclosure comprises: a housing; banks A, B, C, and D configured by electrically connecting a plurality of power storage elements in series; and a protection unit 100 that opens and closes power lines of the banks A, B, C, and D. The plurality of banks A, B, C, and D are housed in the housing. The plurality of banks A, B, C, and D have a first bank A and a second bank B arranged side by side in the vertical direction. The first bank A has first bank rows A1 and A2 in which the plurality of power storage elements are arranged side by side in a direction intersecting the vertical direction. The second bank B has second bank rows B1 and B2 in which the plurality of power storage elements are arranged side by side in the direction intersecting the vertical direction. The first bank A and the second bank B are electrically connected in parallel.

SOLID-STATE BATTERY AND METHOD FOR PRODUCING SAME

NºPublicación:  WO2026009696A1 08/01/2026
Solicitante: 
MURATA MFG CO LTD [JP]
\u682A\u5F0F\u4F1A\u793E\u6751\u7530\u88FD\u4F5C\u6240

Resumen de: WO2026009696A1

This solid-state battery comprises: a battery element that is obtained by alternately laminating positive electrode layers and negative electrode layers with solid electrolyte layers interposed therebetween; insulating layers that are respectively disposed on side surfaces of the battery element, the insulating layers facing each other in parallel with the lamination direction; and a pair of external electrodes that are disposed so as to cover the respective insulating layers. The pair of external electrodes each include lead-out portions that extend so as to penetrate local sections of the insulating layers, are respectively formed in recesses disposed on connection end surfaces of electrode layers of one type selected from the positive electrode layers and the negative electrode layers, and electrically connect the electrode layers of the one type to one of the pair of external electrodes.

BATTERY PACK AND ENERGY STORAGE SYSTEM

NºPublicación:  WO2026007469A1 08/01/2026
Solicitante: 
HUAWEI DIGITAL POWER TECH CO LTD [CN]
\u534E\u4E3A\u6570\u5B57\u80FD\u6E90\u6280\u672F\u6709\u9650\u516C\u53F8
CN_118919898_PA

Resumen de: WO2026007469A1

The present application belongs to the technical field of energy storage, and provides a battery pack and an energy storage system. The battery pack provided in the present application is provided with a DC/DC conversion circuit, and the DC/DC conversion circuit can provide a first excitation current for a plurality of battery cells in the battery pack. A BMS in the battery pack can detect, by means of a current sampling circuit, a second excitation current flowing through the plurality of battery cells, and measure the voltages generated by the second excitation current at two ends of each battery cell to then determine the impedance of each battery cell on the basis of the second excitation current and the voltages. Since the DC/DC conversion circuit is disposed independent of the BMS and is not integrated into the BMS, the heat dissipation performance of the BMS is not affected when the DC/DC conversion circuit provides the first excitation current. Correspondingly, the first excitation current provided by the DC/DC conversion circuit can be large, thereby ensuring that the voltages sampled by the BMS are large, so as to accurately measure the impedances of the battery cells.

HOUSING, ENERGY STORAGE CABINET, AND ENERGY STORAGE DEVICE

NºPublicación:  WO2026007493A1 08/01/2026
Solicitante: 
BYD COMPANY LTD [CN]
\u6BD4\u4E9A\u8FEA\u80A1\u4EFD\u6709\u9650\u516C\u53F8
CN_222995633_U

Resumen de: WO2026007493A1

The present disclosure relates to an energy storage device, having an energy storage cabinet. The energy storage cabinet comprises a housing, the housing comprising a cabinet door and a cabinet body. A side of the cabinet body is provided with an opening. An end of the cabinet door is movably connected to the cabinet body and is suitable for opening or closing the opening. The cabinet door is structured as a cabinet door that opens vertically. The cabinet door cooperates with the cabinet body and defines an accommodating cavity, and the accommodating cavity is suitable for accommodating a battery module.

LITHIUM-ION CYLINDRICAL BATTERY AND ELECTRICAL APPARATUS

NºPublicación:  WO2026007451A1 08/01/2026
Solicitante: 
JIANGSU RELIANCE ENERGY TECH CO LTD [CN]
\u6C5F\u82CF\u777F\u6069\u65B0\u80FD\u6E90\u79D1\u6280\u6709\u9650\u516C\u53F8
CN_118398920_PA

Resumen de: WO2026007451A1

The present invention belongs to the technical field of lithium-ion batteries. Disclosed is a lithium-ion cylindrical battery, comprising a housing, a cylindrical rolled core located in the housing, and an electrolyte. The cylindrical battery satisfies the following relational expression during charging and discharging: (|△a|+|△b|)/((a+b)/2)≤3%, a and b being the longest diameter and the shortest diameter, respectively, of the cylindrical battery in a fully discharged state, and △a and △b being change values of the longest diameter and the shortest diameter, respectively, at 0% SOC and 100% SOC. The cylindrical battery provided in the present invention obtains a specific initial internal stress by means of limiting the external deformation amount of the cylindrical battery, reserving a deformation release space for a later formation cycle of the cylindrical battery, and avoiding distortion or even fracture of a local electrode sheet caused by excessive internal stress.

ELECTROLYTE, BATTERY, AND ELECTRIC DEVICE

NºPublicación:  WO2026007414A1 08/01/2026
Solicitante: 
GUANGZHOU AUTOMOBILE GROUP CO LTD [CN]
\u5E7F\u5DDE\u6C7D\u8F66\u96C6\u56E2\u80A1\u4EFD\u6709\u9650\u516C\u53F8
CN_118712480_A

Resumen de: WO2026007414A1

An electrolyte, a battery, and an electric device. The electrolyte comprises an organic solvent, a lithium salt, and an additive, the organic solvent comprises an ionic liquid, the ionic liquid comprises a cation and an anion, and the cation comprises one or more of the following structural formulas: (I)-(V). In structural formulas I-V, R1-R10 each independently comprise one or more of C1-C8 alkyl or a C1-C8 alkyl isomer; and the anion comprises one or more of the following structural formulas: (VI)-(X). By introducing the ionic liquid, a large number of anions are driven to enter a Li+ solvation sheath, a solvation structure is regulated and controlled by means of a series of weak interactions, and multiple regulation and control of an interface are completed under the condition that fluorinated anions dominate the solvation structure, such that the solvation structure of Li+ and a derived interface can be effectively adjusted, the service temperature range of a battery is widened, the cycle life of the battery is prolonged, the energy density and the power density of the battery are increased, and the safety of the battery is improved.

CHARGING CONTROL DEVICE, POWER STORAGE DEVICE, AND CHARGING CONTROL METHOD

NºPublicación:  WO2026009744A1 08/01/2026
Solicitante: 
GS YUASA INT LTD [JP]
\u682A\u5F0F\u4F1A\u793E\uFF27\uFF33\u30E6\u30A2\u30B5

Resumen de: WO2026009744A1

This charging control device: changes the charging current value in a process of charging a power storage element; charges the power storage element so that the charging current value becomes minimum at the end of charging; calculates the charging electricity amount from a change point, where the charging current value has changed, to the end of charging; and changes a next charging condition when the calculated charging electricity amount is equal to or greater than a prescribed threshold value.

SOLID-STATE BATTERY, SOLID-STATE BATTERY PACKAGE PROVIDED WITH SOLID-STATE BATTERY, AND METHOD FOR MANUFACTURING SOLID-STATE BATTERY

NºPublicación:  WO2026009697A1 08/01/2026
Solicitante: 
MURATA MFG CO LTD [JP]
\u682A\u5F0F\u4F1A\u793E\u6751\u7530\u88FD\u4F5C\u6240

Resumen de: WO2026009697A1

A solid-state battery according to the present invention is provided with: a battery element in which a positive electrode layer and a negative electrode layer are alternately laminated with a solid electrolyte layer therebetween, in which the positive electrode layer and the negative electrode layer are exposed, and which has at least one side surface parallel to the lamination direction; an insulating layer disposed so as to cover at least a portion of a first end surface of the first electrode layer of one of the electrode layers from among the positive electrode layer and the negative electrode layer exposed at the side surface; and an external electrode disposed on a portion of the side surface so as to cover the insulating layer and a second end surface of the second electrode layer of the other electrode layer from among the positive electrode layer and the negative electrode layer exposed at the side surface, wherein mathematical expression (1), (1): W ≥ W1 > W2, is satisfied in mathematical expression (1), W represents the width, in the extension direction, of the first end surface, W1 represents the width, in the extension direction, of the insulating layer disposed on the first end surface, and W2 represents the width, in the extension direction, of the external electrode disposed on the insulating layer.

AQUEOUS SECONDARY BATTERY

NºPublicación:  WO2026009938A1 08/01/2026
Solicitante: 
ICHIYAMA MIKIO [JP]
\u5E02\u5C71\u3000\u5E79\u96C4

Resumen de: WO2026009938A1

This zinc/zinc sulfate/manganese oxide aqueous secondary battery uses a zinc alloy that contains indium (In) and bismuth (Bi) as a negative electrode active material and can thereby suppress generation of hydrogen gas.

POWER STORAGE ELEMENT

NºPublicación:  WO2026009917A1 08/01/2026
Solicitante: 
GS YUASA INT LTD [JP]
\u682A\u5F0F\u4F1A\u793E\uFF27\uFF33\u30E6\u30A2\u30B5

Resumen de: WO2026009917A1

This power storage element comprises an electrode body, wherein the electrode body includes a wound electrode plate, the electrode plate includes a formation part in which an active material layer is formed, and a non-formation part in which the active material layer is not formed. The non-formation part is arranged on one side in the winding axis direction of the electrode plate of the formation part. The formation part has a plurality of recessed parts recessed in the thickness direction of the electrode plate. The formation part comprises a first region including one end in the winding axis direction and a second region including the other end in the winding axis direction. A first opening ratio, which is the opening ratio of the recessed parts in the first region, is larger than a second opening ratio, which is the opening ratio of the recessed parts in the second region.

POWDER, ION CONDUCTOR, SHEET, ELECTRODE, SEPARATOR, AND POWER STORAGE DEVICE

NºPublicación:  WO2026009724A1 08/01/2026
Solicitante: 
NITERRA CO LTD [JP]
\u65E5\u672C\u7279\u6B8A\u9676\u696D\u682A\u5F0F\u4F1A\u793E

Resumen de: WO2026009724A1

Provided are a powder (19), an ion conductor (10), a sheet (12), an electrode (12), a separator (15), and a power storage device (11) capable of reducing changes in crystal structure. The powder is a solid electrolyte and includes: a first phase that has lithium ion conductivity and a garnet-type crystal structure containing Li; and a second phase that has a non-garnet structure having proton conductivity. Examples of the second phase include phases having a perovskite-type or perovskite-like crystal structure. The ion conductor contains the powder and an electrolyte solution obtained by dissolving a lithium salt in a solvent. The sheet, the electrode, the separator, and the power storage device contain the powder.

SURFACE-MODIFIED GRAPHITE NEGATIVE ELECTRODE MATERIAL, PREPARATION METHOD THEREFOR, AND USE THEREOF

NºPublicación:  WO2026007684A1 08/01/2026
Solicitante: 
HEFEI GOTION HIGH TECH POWER ENERGY CO LTD [CN]
\u5408\u80A5\u56FD\u8F69\u9AD8\u79D1\u52A8\u529B\u80FD\u6E90\u6709\u9650\u516C\u53F8
CN_118431453_A

Resumen de: WO2026007684A1

The present application relates to the technical field of solid-state batteries, and discloses a surface-modified graphite negative electrode material, a preparation method therefor, and a use thereof. The surface-modified graphite negative electrode material comprises a graphite core, an inner coating layer, and an outer coating layer, the inner coating layer coats the surface of the graphite core, and the outer coating layer coats the surface of the inner coating layer; the inner coating layer is made of a LiX-doped binary sulfide electrolyte, and the outer coating layer is made of a ternary sulfide electrolyte; X is a halogen element; and the mass ratio of the graphite core to the inner coating layer to the outer coating layer is (85-99.5):(0.25-5):(0.25-10). In the present application, coating modification is performed on the graphite negative electrode material, so that the probability of side reactions between the graphite negative electrode material and an electrolyte material is reduced, thereby improving the ionic conductivity and the electronic conductivity of the negative electrode material, and improving the rate performance of the negative electrode material and a solid-state battery.

POWER BATTERY COOLING SYSTEM AND METHOD, VEHICLE, AND STORAGE MEDIUM

NºPublicación:  WO2026007674A1 08/01/2026
Solicitante: 
CHINA FAW CO LTD [CN]
\u4E2D\u56FD\u7B2C\u4E00\u6C7D\u8F66\u80A1\u4EFD\u6709\u9650\u516C\u53F8
CN_118867473_PA

Resumen de: WO2026007674A1

Disclosed in the present disclosure are a power battery cooling system and method, a vehicle, and a storage medium. The system comprises: a power battery case, a power battery being mounted in the power battery case, and the power battery being connected to temperature sensors; a refrigerant storage device, the refrigerant storage device being connected to the power battery case by means of a liquid outlet line and a liquid return line; a pressure regulating device, the pressure regulating device being arranged on the liquid outlet line; a solenoid valve, the solenoid valve being arranged on the liquid outlet line between the pressure regulating device and the refrigerant storage device; a circulating pump, the circulating pump being arranged on the liquid return line; and a controller, the controller being communicationally connected to the temperature sensors, the pressure regulating device, the solenoid valve, and the circulating pump. The present disclosure solves the technical problem in the related art that cooling schemes exhibit insufficient cooling capacity when high-temperature chain reactions occur inside batteries.

SECONDARY BATTERY AND ELECTRONIC DEVICE

NºPublicación:  WO2026007660A1 08/01/2026
Solicitante: 
NINGDE AMPEREX TECH LIMITED [CN]
\u5B81\u5FB7\u65B0\u80FD\u6E90\u79D1\u6280\u6709\u9650\u516C\u53F8
CN_119208524_A

Resumen de: WO2026007660A1

Provided in the present application are a secondary battery and an electronic device. The secondary battery comprises a positive electrode sheet, a negative electrode sheet, and an electrolyte solution. The positive electrode sheet comprises a composite current collector and a positive electrode material layer provided on at least one surface of the composite current collector. The positive electrode material layer comprises a lithium nickel cobalt manganese oxide compound. On the basis of the total molar amount of metal elements other than lithium, the molar percentage content of nickel in the lithium nickel cobalt manganese oxide compound is X, wherein X>80%. The electrolyte solution comprises adiponitrile and succinonitrile. On the basis of the mass of the electrolyte, the mass percentage content of adiponitrile is B1, and the mass percentage content of succinonitrile is B2, wherein 0.01≤X×B1/B2≤90. The present application can improve the capacity retention ratio and lithium ion acceptance of a secondary battery after a high- or low-temperature impact test.

POWER SOURCE DEVICE AND POWER SOURCE CONTROL METHOD

NºPublicación:  WO2026009534A1 08/01/2026
Solicitante: 
MIRAI LABO CO LTD [JP]
\uFF2D\uFF29\uFF32\uFF21\uFF29\uFF0D\uFF2C\uFF21\uFF22\uFF2F\u682A\u5F0F\u4F1A\u793E
JP_7644548_B1

Resumen de: WO2026009534A1

Provided are a power source device and a power source control method with which, even when connections of a plurality of secondary batteries to a load are switched, it is possible to maintain a stable supply of power by suppressing fluctuations in output voltage while preventing instantaneous interruptions. This power source device is provided with a plurality of batteries (12a to 12d) to be charged/discharged, and a charging/discharging control unit (11) that selects a battery to be discharged from among the plurality of batteries (12a to 12d) and connects the selected battery to a load, and selects a battery to be charged and connects the selected battery to a source of power. While excluding the battery to be charged from the plurality of batteries (12a to 12d), the charging/discharging control unit (11) selects a battery from a battery-to-be-discharged group included in a first potential range, as the battery to be discharged. If there is no battery included in the first potential range among the plurality of batteries (12a to 12d), the charging/discharging control unit (11) resets the first potential range and switches the battery to be discharged between a first battery and a second battery included in the battery-to-be-discharged group.

METHOD FOR MANUFACTURING ALL-SOLID BATTERY, AND ALL-SOLID BATTERY

NºPublicación:  WO2026009385A1 08/01/2026
Solicitante: 
NISSAN MOTOR CO LTD [JP]
\u65E5\u7523\u81EA\u52D5\u8ECA\u682A\u5F0F\u4F1A\u793E

Resumen de: WO2026009385A1

Provided is a method for manufacturing an all-solid battery with which, during manufacturing, even when a short circuit has occurred in a battery cell including a Li metal or a Li alloy in a negative electrode, it is possible to prevent a large current from flowing to a short-circuited cell. Also provided is an all-solid battery. The present invention comprises: a step for pressing a layered body, in which a negative electrode containing a lithium metal or a lithium alloy, a solid electrolyte layer, and a positive electrode are repetitively arranged in one direction, to form an all-solid battery layered body in which a plurality of battery cells are layered; and a step for welding a tab lead to a protruding portion, which is a part of a current collector of at least one of the negative electrode and the positive electrode and which protrudes from the all-solid battery layered body. The protruding portion is provided with an insulating material before pressing. The insulating material is an insulating film or an insulating sheet composed of a low-melting-point insulating material. A welded portion where the protruding portion and the tab lead are welded forms a non-insulating portion.

BATTERY AND METHOD FOR PRODUCING SAME

NºPublicación:  WO2026009502A1 08/01/2026
Solicitante: 
PANASONIC INTELLECTUAL PROPERTY MAN CO LTD [JP]
\u30D1\u30CA\u30BD\u30CB\u30C3\u30AF\uFF29\uFF30\u30DE\u30CD\u30B8\u30E1\u30F3\u30C8\u682A\u5F0F\u4F1A\u793E

Resumen de: WO2026009502A1

A battery according to the present disclosure comprises a unit cell that includes an electrode current collector, an electrode active material layer, a solid electrolyte layer, a counter electrode active material layer, and a counter electrode current collector in this order. In a plan view of the counter electrode current collector, at least one of a plurality of corner parts of the counter electrode active material layer is provided with a non-covered region that is not covered by the counter electrode current collector, and among a plurality of corner parts of the counter electrode current collector, a corner part that is provided with the non-covered region is provided with a first round part which has an R-chamfered shape.

A BATTERY PACK AND METHOD FOR ASSEMBLING A BATTERY PACK

NºPublicación:  WO2026009252A1 08/01/2026
Solicitante: 
DREAMFLY INNOVATIONS PRIVATE LTD [IN]
DREAMFLY INNOVATIONS PRIVATE LIMITED

Resumen de: WO2026009252A1

The present disclosure relates to a battery pack (100) and method (300) assembling a battery pack (100). The battery pack (100) includes a plurality of battery cells (102) coupled to each other. The battery pack (100) further includes a plurality of busbars (104) coupled to the plurality of battery cells. The battery pack (100) further includes a thermal sheet (106) including multiple layers. The thermal sheet (106) is adapted to be spaced between each of the plurality of battery cells (102) such that the one or more battery cells of the plurality of battery cells (102) are wrapped utilizing the thermal sheet (106). Further, the thermal sheet (106) is adapted to house the plurality of battery cells (102). The thermal sheet (106) is adapted to absorb, transport and dissipate heat generated from the plurality of battery cells (102).

POWER SOURCE MANAGEMENT SYSTEM, METHOD FOR CHARGING SECONDARY BATTERY, AND VEHICLE

NºPublicación:  WO2026009360A1 08/01/2026
Solicitante: 
SUBARU CORP [JP]
\u682A\u5F0F\u4F1A\u793E\uFF33\uFF35\uFF22\uFF21\uFF32\uFF35

Resumen de: WO2026009360A1

This power source management system includes a battery, which is a power source for a high-voltage system, a power supply unit that receives a supply of power from the outside to charge the battery, a DC-DC converter that steps down power of the battery and supplies the power to a low-voltage system, and a charge control device that controls charging of the battery, wherein the power source management system executes charge/discharge processing that promotes the elimination of battery polarization by alternately performing first control for supplying power from the power supply unit to the battery and the DC-DC converter, and second control for stopping the supply of power from the power supply unit to the battery and the DC-DC converter and supplying power from the battery to the DC-DC converter.

LITHIUM-ION BATTERY

NºPublicación:  WO2026009121A1 08/01/2026
Solicitante: 
SEMICONDUCTOR ENERGY LABORATORY CO LTD [JP]
\u682A\u5F0F\u4F1A\u793E\u534A\u5C0E\u4F53\u30A8\u30CD\u30EB\u30AE\u30FC\u7814\u7A76\u6240

Resumen de: WO2026009121A1

The purpose of the present invention is to provide a lithium-ion battery having a large discharge capacity and good rate characteristics. This lithium-ion battery has a positive electrode, a negative electrode, and a first electrolyte. The positive electrode has a positive electrode active material. The positive electrode active material has an olivine-type crystal structure, and has lithium, manganese, iron, zinc, phosphorus, and oxygen, where the atomic ratio of manganese to the sum of manganese, iron, and zinc contained in the positive electrode active material (Mn/(Mn + Fe + Zn)) exceeds 0.5, and the atomic ratio of zinc in the sum of manganese, iron, and zinc contained in the positive electrode active material (Zn/(Mn + Fe + Zn)) is 0.01 or more and less than 0.05.

CELL MODULE INSPECTION DEVICE

NºPublicación:  WO2026009010A1 08/01/2026
Solicitante: 
NISSAN MOTOR CO LTD [JP]
RENAULT S A S [FR]
\u65E5\u7523\u81EA\u52D5\u8ECA\u682A\u5F0F\u4F1A\u793E,
\u30EB\u30CE\u30FC \u30A8\u30B9\uFF0E\u30A2\uFF0E\u30A8\u30B9\uFF0E

Resumen de: WO2026009010A1

Provided is a cell module inspection device that makes it possible to easily inspect the degree of deterioration of a cell module. This cell module inspection device comprises: an impedance detection circuit that detects a measurement current which is applied to a plurality of cell modules connected in series, that detects a response voltage which occurs at each terminal of the plurality of cell modules, and that calculates the internal impedance of each of the plurality of cell modules on the basis of the measurement current and the response voltage; and a connection polarity switching circuit that is disposed between the impedance detection circuit and the terminal of each of the plurality of cell modules. Even if a cell module is reverse-connected to the connection polarity switching circuit, the connection polarity switching circuit uses the stored power of the cell module to automatically switch the output polarity of the connection polarity switching circuit to the same polarity as in the case of normal connection. The output polarity of the connection polarity switching circuit is set by combining, per cell module, inversion and non-inversion in the direction of the series connection.

METHOD FOR PRODUCING POSITIVE ELECTRODE ACTIVE MATERIAL, METHOD FOR PRODUCING SECONDARY BATTERY, METHOD FOR PRODUCING POROUS CARBON, POSITIVE ELECTRODE ACTIVE MATERIAL, AND SECONDARY BATTERY

NºPublicación:  WO2026009120A1 08/01/2026
Solicitante: 
SEMICONDUCTOR ENERGY LABORATORY CO LTD [JP]
\u682A\u5F0F\u4F1A\u793E\u534A\u5C0E\u4F53\u30A8\u30CD\u30EB\u30AE\u30FC\u7814\u7A76\u6240

Resumen de: WO2026009120A1

Provided are a high-capacity lithium-ion secondary battery, and a positive electrode active material used for the same. Also provided is a porous carbon that can be used in the positive electrode active material. Provided is a method for producing a positive electrode active material, in which a porous carbon and sulfur are mixed and subjected to a heat treatment at from 120°C to 160°C for from 1 to 10 hours. The porous carbon is obtained by: mixing a spherical resin, a base having a weight of from 1.0 to 2.0 times a weight of the spherical resin, and water; subjecting the mixture to a first heat treatment performed in an inert atmosphere at from 700°C to 1000°C for from 1 to 20 hours; and then washing, performing a treatment with an acidic solution, washing, and crushing. The volume of pores of the porous carbon having a pore diameter of 2.0 nm or less as calculated by an MP method is from 0.70 to 1.2 cm3/g.

NEGATIVE ELECTRODE MATERIAL AND BATTERY

NºPublicación:  WO2026008082A1 08/01/2026
Solicitante: 
BTR NEW MAT GROUP CO LTD [CN]
\u8D1D\u7279\u745E\u65B0\u6750\u6599\u96C6\u56E2\u80A1\u4EFD\u6709\u9650\u516C\u53F8
CN_119275277_PA

Resumen de: WO2026008082A1

Provided in the present application are a negative electrode material and a battery. The negative electrode material comprises an active material, the active material comprising a first matrix and a second matrix. The negative electrode material has pores, wherein the volume of the pores of the negative electrode material is M cm3/g, the volume of the pores of the negative electrode material measured after being maintained for 1 h under a pressure of 80 Mpa is N cm3/g, and the particle space collapse ratio of the negative electrode material is P, P=(M-N)/M, wherein 0.002≤M≤0.12, and 0.05≤P≤0.85. In the present application, the rigidity of the negative electrode material is adjusted by means of controlling the pore volume of the negative electrode material before and after pressurization, thereby improving the electrochemical performance of the negative electrode material while ensuring the structural stability of the negative electrode material.

NEGATIVE ELECTRODE PLATE, BATTERY, BATTERY PACK, AND ELECTRONIC DEVICE

NºPublicación:  WO2026008056A1 08/01/2026
Solicitante: 
BYD COMPANY LTD [CN]
\u6BD4\u4E9A\u8FEA\u80A1\u4EFD\u6709\u9650\u516C\u53F8
CN_120453279_A

Resumen de: WO2026008056A1

The present application provides a negative electrode plate, a battery, a battery pack, and an electronic device. The negative electrode plate comprises a current collector, and a negative electrode active material layer provided on at least one functional surface of the current collector. The negative electrode active material layer comprises graphite and a binder. The negative electrode plate satisfies the following expression: a0.98/b×0.02c+1.2≤X≤a0.98/b×0.02c+1.4, X being the content of the binder, in units of g/100 ggraphite, a being the OI value of the graphite, b being the OI value of the negative electrode plate, and c being the D50 of the graphite, in units of μm. The negative electrode plate provided by the present application can have both high peel strength and low resistivity, by means of defining a median particle size of graphite, an OI value, and a relationship between the OI value of the negative electrode plate and an amount of binder.

POSITIVE ELECTRODE MATERIAL AND PREPARATION METHOD THEREFOR, POSITIVE ELECTRODE SHEET, AND SODIUM ION BATTERY

NºPublicación:  WO2026008034A1 08/01/2026
Solicitante: 
BYD COMPANY LTD [CN]
\u6BD4\u4E9A\u8FEA\u80A1\u4EFD\u6709\u9650\u516C\u53F8
CN_118572089_A

Resumen de: WO2026008034A1

A positive electrode material and a preparation method therefor, a positive electrode sheet, and a sodium ion battery. The positive electrode material comprises a layered oxide serving as a core and an MOF material coating layer coating the surface of the layered oxide. The MOF material comprises a first metal and an organic ligand, and the organic ligand is selected from one or more of compounds having a structure represented by formula (1) below.

HIGH-NICKEL POSITIVE ELECTRODE MATERIAL, PREPARATION METHOD THEREFOR AND USE THEREOF

NºPublicación:  WO2026008001A1 08/01/2026
Solicitante: 
NINGBO RONBAY NEW ENERGY TECH CO LTD [CN]
\u5B81\u6CE2\u5BB9\u767E\u65B0\u80FD\u6E90\u79D1\u6280\u80A1\u4EFD\u6709\u9650\u516C\u53F8
CN_118431460_A

Resumen de: WO2026008001A1

The present application relates to a high-nickel positive electrode material, a preparation method therefor and a use thereof. Phases of the high-nickel positive electrode material include a layered phase and a rock-salt phase, the space group of the layered phase is R-3m, the space group of the rock-salt phase is Fm-3m, the mass fraction of the rock-salt phase in the high-nickel positive electrode material is 3-23%, and a lithium vacancy defect is present in the rock-salt phase. The high-nickel positive electrode material of the present application has high specific capacity, excellent cycling performance, and low cost.

SILICON-CARBON-COATED LITHIUM IRON PHOSPHATE POSITIVE ELECTRODE MATERIAL AND PREPARATION METHOD THEREFOR, POSITIVE ELECTRODE SHEET, LITHIUM-ION BATTERY, AND ELECTRIC DEVICE

NºPublicación:  WO2026007934A1 08/01/2026
Solicitante: 
SVOLT ENERGY TECH CO LTD [CN]
\u8702\u5DE2\u80FD\u6E90\u79D1\u6280\u80A1\u4EFD\u6709\u9650\u516C\u53F8
CN_118738337_PA

Resumen de: WO2026007934A1

The present disclosure relates to the technical field of lithium-ion battery positive electrode materials, and specifically to a silicon-carbon-coated lithium iron phosphate positive electrode material and a preparation method therefor, a positive electrode sheet, a lithium-ion battery, and an electric device. The silicon-carbon-coated lithium iron phosphate positive electrode material comprises lithium iron phosphate and a coating layer coated on the surface of the lithium iron phosphate; the coating layer comprises a lithium-intercalated silicon-carbon material and an amorphous carbon material; the percentage W1 of the mass of a silicon-carbon material in the lithium-intercalated silicon-carbon material to the mass of the lithium iron phosphate is 0.5%-3.5%; the percentage W2 of the mass of a silicon element in the lithium-intercalated silicon-carbon material to the mass of the silicon-carbon material in the lithium-intercalated silicon-carbon material is 10%-80%; and W1 and W2 satisfy: 5≤350W1+3150W1×W2≤65. The silicon-carbon-coated lithium iron phosphate positive electrode material provided by the present disclosure has high capacity, high energy density, high initial Coulombic efficiency, and excellent cycle performance.

BUS VOLTAGE MODULATION METHOD FOR DYNAMICALLY RECONFIGURABLE SERIES-CONNECTED BATTERY SYSTEM

NºPublicación:  WO2026007519A1 08/01/2026
Solicitante: 
LBATTERYCLOUD CO LTD [CN]
\u4E91\u50A8\u65B0\u80FD\u6E90\u79D1\u6280\u6709\u9650\u516C\u53F8
CN_118412977_A

Resumen de: WO2026007519A1

The present invention belongs to the technical field of energy storage in new energy power systems. Disclosed is a bus voltage modulation method for a dynamically reconfigurable series-connected battery system. The method comprises: numbering all battery modules and denoting same as i, collecting voltage values of the battery modules and performing sorting in descending order of the voltage values; selecting a battery module corresponding to the highest voltage value; determining whether the number i of the selected battery module is less than the total number N of battery modules connected in series, and if the determination result is positive, accumulating a voltage value corresponding to the selected battery module, and determining whether an accumulated voltage value of battery modules is within a preset range; and on the basis of the accumulated voltage value of the battery modules, performing an i++ operation, and repeating the above content until an output bus voltage meets a preset range requirement. In the dynamically reconfigurable battery system based on software-defined technology in the present invention, real-time reconfiguration can be performed on the basis of the voltage of each battery module to output an ideal power bus voltage, thereby meeting the requirement for an output power bus voltage.

β-H-freie Tetraalkylammonium-Salze von substituierten trifluorborathaltigen Anionen und deren Verwendung in einer Elektrolytzusammensetzung in einem Energiespeicher

NºPublicación:  DE102024119236A1 08/01/2026
Solicitante: 
TECHNISCHE UNIV DARMSTADT KOERPERSCHAFT DES OEFFENTLICHEN RECHTS [DE]
Technische Universit\u00E4t Darmstadt, K\u00F6rperschaft des \u00F6ffentlichen Rechts

Resumen de: DE102024119236A1

Die vorliegende Offenbarung betrifft β-H-freie Tetraalkylammonium-Salze von mit elektronenziehenden Gruppen substituierten Trifluorboraten sowie deren Verwendung in einer Elektrolytzusammensetzung. Sie betrifft insbesondere deren Verwendung in einer Elektrolytzusammensetzung in elektrochemischen Super- und Ultrakondensatoren, beispielsweise in Doppelschichtkondensatoren in Elektromotoren.

POSITIVE ELECTRODE MATERIAL PRECURSOR, PREPARATION METHOD THEREFOR, AND USE THEREOF

NºPublicación:  WO2026007256A1 08/01/2026
Solicitante: 
NINGBO RONBAY NEW ENERGY TECH CO LTD [CN]
\u5B81\u6CE2\u5BB9\u767E\u65B0\u80FD\u6E90\u79D1\u6280\u80A1\u4EFD\u6709\u9650\u516C\u53F8
CN_118420005_A

Resumen de: WO2026007256A1

A positive electrode material precursor, a preparation method therefor, and a use thereof. The positive electrode material precursor has a core-shell structure, comprising an inner core, an outer shell, and an intermediate layer located between the inner core and the outer shell. The inner core is formed by stacking a first sheet material, the first sheet material being formed by stacking multiple layers of primary sheet material; the intermediate layer is formed by stacking the primary sheet material; the outer shell is formed by stacking a second sheet material, the second sheet material being formed by stacking multiple layers of the primary sheet material. The number of primary sheet material layers in the second sheet material is less than the number of primary sheet material layers in the first sheet material. The positive electrode material precursor has a specific surface area of ​​10m2/g-20m2/g. The precursor has a unique structure with a compact inner core and outer shell and a loose intermediate layer, resulting in a large specific surface area. When used to prepare positive electrode materials, said precursor has high tap density and sintering yield, and can achieve excellent cycle stability and rate performance in batteries.

VAPOR CHAMBER, BATTERY CELL, AND BATTERY MODULE

NºPublicación:  WO2026007250A1 08/01/2026
Solicitante: 
EVE ENERGY CO LTD [CN]
\u60E0\u5DDE\u4EBF\u7EAC\u9502\u80FD\u80A1\u4EFD\u6709\u9650\u516C\u53F8
CN_222940012_U

Resumen de: WO2026007250A1

Provided in the present application are a vapor chamber, a battery cell, and a battery module, relating to the technical field of batteries. The vapor chamber comprises a first substrate and a second substrate, the second substrate and the first substrate are connected to one another so as to define a closed heat exchange cavity, and a heat exchange medium is provided in the heat exchange cavity; a plurality of first protrusions are provided on the side of the second substrate facing the first substrate and protrude towards the first substrate, the first protrusions are located within the heat exchange cavity, and the first protrusions are spaced apart from the first substrate.

BATTERY DRYING DEVICE AND BATTERY PRODUCTION SYSTEM

NºPublicación:  WO2026007224A1 08/01/2026
Solicitante: 
CONTEMPORARY AMPEREX TECH CO LIMITED [CN]
\u5B81\u5FB7\u65F6\u4EE3\u65B0\u80FD\u6E90\u79D1\u6280\u80A1\u4EFD\u6709\u9650\u516C\u53F8
CN_221764015_U

Resumen de: WO2026007224A1

A battery drying device (100) and a battery production system. The battery drying device (100) comprises a frame (10), a vacuum assembly (80), and an evaporation member (20). The frame (10) is provided with an accommodating cavity (11), and the accommodating cavity (11) is used for accommodating battery cells (300). The vacuum assembly (80) comprises an air suction member (81) and an air suction pipe (82). The air suction member (81) is communicated with openings of the battery cells (300) by means of the air suction pipe (82), and the air suction member (81) is used for suctioning internal air of the battery cells (300) so as to form a vacuum inside the battery cells (300). The interior of the vacuum assembly (80) is hermetically isolated from the accommodating cavity (11). The evaporation member (20) is disposed in the accommodating cavity (11), the evaporation member (20) is used for generating steam, and the steam can come into contact with casings of the battery cells (300) so as to dry the interiors of the battery cells (300). The battery drying device (100) and the battery production system can accelerate the heating speed of the battery cells (300) during drying, thereby improving the drying efficiency of the battery cells (300).

BATTERY CELL HOUSING, BATTERY CELL, AND BATTERY

NºPublicación:  WO2026007249A1 08/01/2026
Solicitante: 
EVE ENERGY CO LTD [CN]
\u60E0\u5DDE\u4EBF\u7EAC\u9502\u80FD\u80A1\u4EFD\u6709\u9650\u516C\u53F8

Resumen de: WO2026007249A1

Provided in the present application are a battery cell housing, a battery cell, and a battery, relating to the technical field of batteries. The battery cell housing comprises a housing body, the housing body defines an electrode assembly accommodating cavity, a heat exchange space is formed on at least part of the housing body, and the heat exchange space is filled with a heat exchange medium.

BATTERY CASE, BATTERY PACK AND VEHICLE

NºPublicación:  WO2026007191A1 08/01/2026
Solicitante: 
EVE ENERGY STORAGE CO LTD [CN]
\u6B66\u6C49\u4EBF\u7EAC\u50A8\u80FD\u6709\u9650\u516C\u53F8
CN_222940086_U

Resumen de: WO2026007191A1

A battery case (100), a battery pack and a vehicle. The battery case (100) comprises a case body (110A) provided with a mounting cavity (140) and a supporting assembly (130). The mounting cavity (140) is used for mounting a plurality of battery cells (120); the case body (110A) comprises a side plate (110) defining at least part of the mounting cavity (140); and the supporting assembly (130) comprises a supporting plate (131) and an adjustment set (150) configured to adjust a gap between the supporting plate (131) and the side plate (110). The supporting plate (131) is used for abutting against one side of the plurality of battery cells (120), so that the plurality of battery cells (120) abut against the case body (110A).

BATTERY PACK AND VEHICLE

NºPublicación:  WO2026007233A1 08/01/2026
Solicitante: 
DONGFENG MOTOR GROUP CO LTD [CN]
\u4E1C\u98CE\u6C7D\u8F66\u96C6\u56E2\u80A1\u4EFD\u6709\u9650\u516C\u53F8
CN_118825545_PA

Resumen de: WO2026007233A1

A battery pack (1000) and a vehicle. The battery pack (1000) comprises a box body assembly (100), an upper cover (300), a battery cell assembly (200), a control assembly (500), a first plate member (10), and a second plate member (20). The box body assembly (100) comprises a frame (110) and a first cross beam (120), and an inner cavity of the frame (110) is divided into a control compartment (101) and a main mounting area (102) by means of the first cross beam (120). An explosion-proof valve (30) is provided on the frame (110). The first plate member (10) sealingly covers an upper opening of the main mounting area (102), the second plate member (20) sealingly covers a lower opening of the inner cavity of the frame (110), the upper cover (300) sealingly covers an upper opening of the inner cavity of the frame (110), and the first plate member (10) is provided with a wiring channel (11) and a wiring sealing member (12). Independent closed spaces are isolated by means of the box body assembly (100), the first plate member (10), and the second plate member (20) for mounting the battery cell assembly (200), and the first plate member (10) separates the control assembly (500) and a conductive member (230) used for connecting the control assembly (500) to the battery cell assembly (200) from the battery cell assembly (200), thereby preventing problems such as adhesion of electronic components in the interior of the control assembly (500) and short circuiting of wiring harnesses caus

BATTERY CELL, BATTERY AND ELECTRIC DEVICE

NºPublicación:  WO2026007229A1 08/01/2026
Solicitante: 
CONTEMPORARY AMPEREX TECH CO LIMITED [CN]
\u5B81\u5FB7\u65F6\u4EE3\u65B0\u80FD\u6E90\u79D1\u6280\u80A1\u4EFD\u6709\u9650\u516C\u53F8
CN_223285137_U

Resumen de: WO2026007229A1

Provided in the present application are a battery cell, a battery and an electric device. The battery cell comprises a casing, an insulating film and connectors. An outer surface of the casing comprises two first surfaces, a second surface and third surfaces, wherein the two first surfaces are disposed opposite each other; the second surface is connected to the two first surfaces; the third surfaces are connected to the two first surfaces; and the first surfaces, the second surface and the third surfaces intersect each other. The insulating film is integrally provided and comprises a main body region and ending regions, wherein the main body region covers the two first surfaces and the second surface; the ending regions cover the third surfaces and are connected to the main body region; each ending region comprises a plurality of folding tabs; the plurality of folding tabs at least partially overlap; the plurality of folding tabs comprise first folding tabs and a second folding tab; a portion of each first folding tab is self-folded to form a folded portion having a multi-layer insulating film; and the folded portion is stacked on the side of the second folding tab facing away from one third surface. At least part of one connector is connected between the folded portion and the second folding tab.

FIXTURE, WARM ISOSTATIC PRESSING DEVICE, CENTRIFUGAL DEVICE, AND BATTERY PRODUCTION LINE

NºPublicación:  WO2026007213A1 08/01/2026
Solicitante: 
CONTEMPORARY AMPEREX TECH CO LIMITED [CN]
\u5B81\u5FB7\u65F6\u4EE3\u65B0\u80FD\u6E90\u79D1\u6280\u80A1\u4EFD\u6709\u9650\u516C\u53F8

Resumen de: WO2026007213A1

A fixture (200), a warm isostatic pressing device, a centrifugal device, and a battery production line. The fixture (200) comprises a material frame (10) and a clamping assembly (20); the clamping assembly (20) is fixed in the material frame (10); the clamping assembly (20) comprises at least two clamping plates (21), all the clamping plates (21) are arranged at intervals in a first direction, and an accommodating space (29) for placing a processed member (90) is formed between every two adjacent clamping plates (21); each clamping plate (21) can float in the first direction, so as to adjust the width of the accommodating space (29) in which the clamping plate (21) is located; the first direction is a normal direction of plate surfaces of the clamping plates (21); the material frame (10) comprises support members (11) and at least two cover plates (12); and all the cover plates (12) are oppositely arranged at intervals in a vertical direction, the support members (11) are supported between two adjacent cover plates (12), the area between the two adjacent cover plates (12) forms a placement space (13), and the clamping assembly (20) is erected in the placement space (13).

COMMISSIONING MECHANISM AND BATTERY PRODUCTION SYSTEM

NºPublicación:  WO2026007212A1 08/01/2026
Solicitante: 
CONTEMPORARY AMPEREX TECH CO LIMITED [CN]
\u5B81\u5FB7\u65F6\u4EE3\u65B0\u80FD\u6E90\u79D1\u6280\u80A1\u4EFD\u6709\u9650\u516C\u53F8
CN_221727192_U

Resumen de: WO2026007212A1

The present application relates to a commissioning mechanism and a battery product system. During commissioning, an elastic member is used to clamp a tab between a clamping member and a base body, such that the tab and the base body serve as a whole, so that the tab can perform a corresponding commissioning operation. Since the tab is elastically clamped between the clamping member and the base body, multiple commissioning operations can be completed by swapping different tabs, thereby achieving the purpose of effective commissioning. In addition, when swapping different tabs, the base body can always be recycled, thereby effectively reducing the waste of material and reducing the commissioning cost.

BATTERY CASE AND BATTERY PACK

NºPublicación:  WO2026007175A1 08/01/2026
Solicitante: 
EVE ENERGY STORAGE CO LTD [CN]
\u6B66\u6C49\u4EBF\u7EAC\u50A8\u80FD\u6709\u9650\u516C\u53F8
CN_222940065_U

Resumen de: WO2026007175A1

A battery case and a battery pack. The battery case comprises: a bottom plate; side plates surrounding the periphery of the bottom plate (10) and jointly forming an accommodating cavity with the bottom plate, the accommodating cavity being used for accommodating battery modules; and a plurality of protruding portions (40) arranged in the accommodating cavity and located on the bottom plate (10), wherein the protruding portions (40) protrude from the bottom plate (10) in a first direction, the plurality of protruding portions (40) are arranged in an array in a second direction and a third direction, the tops of the protruding portions (40) are in contact with the bottoms of the battery modules so as to support the battery modules, and the first direction, the second direction and the third direction are perpendicular to each other in pairs.

ELECTROCHEMICAL CELL

NºPublicación:  AU2024305070A1 08/01/2026
Solicitante: 
FORTESCUE FUTURE IND PTY LTD
FORTESCUE FUTURE INDUSTRIES PTY LTD
AU_2024305070_PA

Resumen de: AU2024305070A1

An electrochemical cell comprising a non electrically-conductive structural frame for supporting components of the electrochemical cell and a tensioning element, wherein the structural frame comprises engagement means adapted to engage the tensioning element, wherein the engagement means comprises at least two bosses on the structural frame, each boss adapted to engage with a corresponding aperture on the tensioning element.

CYLINDRICAL BATTERY CELL, BATTERY, AND ELECTRICAL DEVICE

NºPublicación:  WO2026007024A1 08/01/2026
Solicitante: 
CONTEMPORARY AMPEREX TECH CO LIMITED [CN]
\u5B81\u5FB7\u65F6\u4EE3\u65B0\u80FD\u6E90\u79D1\u6280\u80A1\u4EFD\u6709\u9650\u516C\u53F8

Resumen de: WO2026007024A1

The present application provides a cylindrical battery cell, a battery, and an electrical device. The cylindrical battery cell comprises a casing, an electrode assembly, and an elastic insulating member, the electrode assembly being accommodated in the casing. The electrode assembly comprises a first electrode sheet, a second electrode sheet, and a separator. The first electrode sheet and the second electrode sheet have opposite polarities, and the first electrode sheet, the separator, and the second electrode sheet are wound. The casing comprises a side wall disposed around the electrode assembly. The elastic insulating member is disposed between the electrode assembly and the side wall, and the elastic insulating member separately abuts against an outer surface of the electrode assembly and an inner surface of the side wall. The elastic insulating member can fill a gap between the electrode assembly and the side wall, inhibit expansion of the electrode assembly to a certain extent, reduce the risk of excessive expansion of the electrode assembly, reduce the amount of sliding of the electrode sheets, reduce shear force generated during sliding, reduce the risk of the electrode sheets cracking, reduce the risk of burrs generated at a cracking position piercing the separator, and improve the reliability of the cylindrical battery cell.

SILICON-CARBON COMPOSITE MATERIAL AND SECONDARY BATTERY

NºPublicación:  WO2026006982A1 08/01/2026
Solicitante: 
NINGDE AMPEREX TECH LIMITED [CN]
\u5B81\u5FB7\u65B0\u80FD\u6E90\u79D1\u6280\u6709\u9650\u516C\u53F8

Resumen de: WO2026006982A1

A silicon-carbon composite material, a negative electrode sheet, and a secondary battery. The silicon-carbon composite material comprises elemental silicon and silicon nitride. The silicon-carbon composite material satisfies: 2≤α≤3, wherein the value of α represents the peak intensity ratio of ISi2p to IN1s, and ISi2p and IN1s are respectively the intensities of the characteristic peaks of the silicon-carbon composite material at 103±0.5 eV and 399±0.5 eV in an X-ray photoelectron spectrum. The silicon-carbon composite material has a relatively high specific capacity, and can also achieve good rate capability, cycling performance and expansion performance.

BATTERY AND ELECTRIC APPARATUS

NºPublicación:  WO2026007208A1 08/01/2026
Solicitante: 
CONTEMPORARY AMPEREX TECH CO LIMITED [CN]
\u5B81\u5FB7\u65F6\u4EE3\u65B0\u80FD\u6E90\u79D1\u6280\u80A1\u4EFD\u6709\u9650\u516C\u53F8
CN_221766936_U

Resumen de: WO2026007208A1

A battery (100) and an electric apparatus. The battery (100) comprises a plurality of battery cells (10) and a casing (20); the plurality of battery cells (10) are arranged within the casing (20), the casing (20) comprises a first casing wall (23), the first casing wall (23) comprises a support region (231) and an edge region (232) disposed around the support region (231), the support region (231) being configured for supporting the plurality of battery cells (10), the edge region (232) being provided with a protective structure (30), the protective structure (30) comprising a recess (31), the recess being recessed relative to a surface of the support region (231) facing the plurality of battery cells (10); and/or, the protective structure comprises a protrusion (32), the protrusion protruding from a surface of the support region (231) facing the plurality of battery cells (10), and at least a surface of the protrusion (32) facing the plurality of battery cells (10) being insulatingly arranged. The protective structure (30) is capable of extending or interrupting the creepage distance from the battery cells (10) to an edge of the casing (20), thereby solving the problem of insulation failure between the battery cells (10) and the casing (20) following thermal runaway.

SUPPORT TUBE, BATTERY CASING, BATTERY, BATTERY PACK, AND BATTERY MOUNTING METHOD

NºPublicación:  WO2026007210A1 08/01/2026
Solicitante: 
HUIZHOU EVE POWER CO LTD [CN]
EVE POWER CO LTD [CN]
\u60E0\u5DDE\u4EBF\u7EAC\u52A8\u529B\u7535\u6C60\u6709\u9650\u516C\u53F8,
\u6E56\u5317\u4EBF\u7EAC\u52A8\u529B\u6709\u9650\u516C\u53F8

Resumen de: WO2026007210A1

The present application provides a support tube, a battery casing, a battery, a battery pack, and a battery mounting method. The support tube is configured to be embedded in a jelly roll and to support the jelly roll. Thus, supporting the jelly roll by means of the support tube is beneficial for mitigating the problem of the jelly roll collapsing toward a middle position.

THERMALLY CONDUCTIVE COMPOSITION, THERMALLY CONDUCTIVE GEL, AND USE THEREOF

NºPublicación:  WO2026006978A1 08/01/2026
Solicitante: 
HENKEL AG & CO KGAA [DE]
ABLESTIK SHANGHAI LTD [CN]
HENKEL CHINA INVEST CO LTD [CN]
HENKEL ADHESIVE TECH SHANGHAI CO LTD [CN]
HENKEL AG & CO. KGAA,
ABLESTIK (SHANGHAI) LTD,
HENKEL (CHINA) INVESTMENT CO., LTD,
HENKEL ADHESIVE TECHNOLOGIES (SHANGHAI) CO., LTD

Resumen de: WO2026006978A1

Provided are a novel thermally conductive composition, a thermally conductive gel cured therefrom, a process for preparing the thermally conductive gel, an article comprising the thermally conductive gel, and uses thereof. The thermally conductive gel cured from the thermally conductive composition exhibits excellent gap stability and dispensing performance, while maintaining good flowability and thermal conductivity.

GRAPHITE MATERIAL APPLIED TO FIELD OF LITHIUM BATTERIES, PREPARATION METHOD THEREFOR, AND USE THEREOF

NºPublicación:  WO2026007020A1 08/01/2026
Solicitante: 
UNIV OF SCIENCE AND TECHNOLOGY OF CHINA [CN]
\u4E2D\u56FD\u79D1\u5B66\u6280\u672F\u5927\u5B66

Resumen de: WO2026007020A1

Provided are a graphite material applied to the field of lithium batteries, and a preparation method therefor. The single-electron defect concentration of the graphite material is less than 10-3 spins/C atom. Additionally, further provided is a lithium ion battery using the graphite material as a negative electrode, wherein the lithium ion battery comprises a positive electrode, a negative electrode, an electrolyte solution, and a separator. The electrolyte solution comprises a lithium salt solution, wherein the concentration of the lithium salt solution is 0.8-1.2 mol/L, solvents of the lithium salt solution comprise a first solvent and a second solvent, the volume fraction of the first solvent is 30-100%, the volume fraction of the second solvent is 0-70%, the first solvent is propylene carbonate or an ether solvent, and the second solvent comprises ethylene carbonate, diethyl carbonate, dimethyl carbonate, and ethyl methyl carbonate. The graphite material as a negative electrode of a lithium ion battery can be effectively compatible with propylene carbonate and ether solvents, thereby mitigating the reduction of the service life of the lithium ion battery caused by an intercalation effect of an electrolyte solution, and improving the low-temperature working performance of the lithium ion battery.

BATTERY CELL, BATTERY AND ELECTRIC DEVICE

NºPublicación:  WO2026007129A1 08/01/2026
Solicitante: 
CONTEMPORARY AMPEREX TECH CO LIMITED [CN]
\u5B81\u5FB7\u65F6\u4EE3\u65B0\u80FD\u6E90\u79D1\u6280\u80A1\u4EFD\u6709\u9650\u516C\u53F8

Resumen de: WO2026007129A1

A battery cell (100), a battery (1000) and an electric device. The battery cell (100) comprises: an electrode assembly (20), which comprises at least one positive electrode sheet (21) and at least one negative electrode sheet (22), wherein the at least one positive electrode sheet (21) and the at least one negative electrode sheet (22) are stacked to form a straight region (23), and at least a portion of the positive electrode sheet (21) and at least a portion of the negative electrode sheet (22) are stacked in a first direction in the straight region (23); a casing (10), which is used for accommodating the electrode assembly (20), the casing (10) comprising a first wall portion (11); and a pressure relief component (40), which is arranged on the first wall portion (11), wherein the pressure relief component (40) is provided with a first scored groove (41), and the pressure relief component (40) is configured to crack along at least a portion of the first scored groove (41) when the battery cell (100) undergoes pressure relief; the first scored groove (41) comprises a first groove section (411) extending along a linear path, the lengthwise direction of the first groove section (411) being perpendicular to the first direction, and the dimension of the bottom surface of the first groove section (411) in the first direction being W, where 0.3 mm≤W≤0.8 mm.

CYLINDRICAL SECONDARY BATTERY AND ELECTRIC DEVICE

NºPublicación:  WO2026007118A1 08/01/2026
Solicitante: 
XIAMEN AMPACE TECH LIMITED [CN]
\u53A6\u95E8\u65B0\u80FD\u5B89\u79D1\u6280\u6709\u9650\u516C\u53F8
CN_120226188_PA

Resumen de: WO2026007118A1

The present application provides a cylindrical secondary battery and an electric device. The cylindrical secondary battery comprises a casing and a wound core; the wound core is accommodated in the casing; the wound core comprises a first electrode sheet and a separator; the first electrode sheet sequentially comprises a first main body portion and a first uncoated foil region; the first main body portion comprises a first current collector and a first active material layer; the first uncoated foil region comprises a first tab portion, and at least part of the first tab portion forms a first flattened portion; the surface of the first active material layer is provided with a first groove, the first groove extends in the axial direction of the wound core, and the first groove passes through one end surface of the first active material layer in the axial direction of the wound core; the cylindrical secondary battery satisfies: 0.53×104≤P1/S1≤6×104, wherein the density of the first flattened portion is P1g/cm3, wherein 0.6≤P1≤3.5, and the cross-sectional area of the first groove in the radial direction of the wound core is S1mm2. By means of the described configurations, electrolyte infiltration is facilitated, and the cycle performance of the cylindrical secondary battery is improved.

CYLINDRICAL SECONDARY BATTERY, BATTERY PACK, AND ELECTRIC DEVICE

NºPublicación:  WO2026007076A1 08/01/2026
Solicitante: 
XIAMEN AMPACE TECH LIMITED [CN]
\u53A6\u95E8\u65B0\u80FD\u5B89\u79D1\u6280\u6709\u9650\u516C\u53F8
CN_120958653_PA

Resumen de: WO2026007076A1

A cylindrical secondary battery, a battery pack (200), and an electric device (300). The cylindrical secondary battery comprises a casing (10), an electrode assembly (20), a first electrode terminal (30), and a current interrupt device (40). The current interrupt device (40) is electrically connected to the electrode assembly (20) and the first electrode terminal (30), and the first electrode terminal (30) is a negative electrode of the cylindrical secondary battery.

Primary alkaline battery with integrated in-cell resistances

NºPublicación:  AU2025271563A1 08/01/2026
Solicitante: 
DURACELL U S OPERATIONS INC
Duracell U.S. Operations, Inc
AU_2025271563_A1

Resumen de: AU2025271563A1

22267228_1 The invention is directed toward a primary AA alkaline battery. The primary AA alkaline battery includes an anode; a cathode; an electrolyte; and a separator between the anode and the cathode. The anode comprises an electrochemically active anode material. The cathode comprises an electrochemically active cathode material. The electrolyte comprises a hydroxide. The separator has a porosity greater than about 70%. The primary AA alkaline battery has an integrated in-cell ionic resistance (Ri) at 22 °C of less than about 39 mΩ. The electrochemically active cathode material comprises electrolytic manganese dioxide, the electrolytic manganese dioxide having a specific cathode loading from about 2.9 g/cm3 to about 3.45 g/cm3. ec e c

BATTERY THERMAL MANAGEMENT MODULE FOR WORK MACHINE

NºPublicación:  AU2025203537A1 08/01/2026
Solicitante: 
CATERPILLAR INC
CATERPILLAR INC
AU_2025203537_A1

Resumen de: AU2025203537A1

-17- Abstract BATTERY THERMAL MANAGEMENT MODULE FOR WORK MACHINE A battery thermal management module (200, 202, 204) for a work machine (100) includes a housing (206). The housing (206) includes a first side (106) wall (208), a second side (108) wall (210) disposed opposite the first side (106) wall (208) along a first axis (X1), a top wall (212) extending along the first axis (X1) and connecting the first side (106) wall (208) with the second side (108) wall (210), and a bottom wall (214) disposed opposite the top wall (212) and connecting the first side (106) wall (208) with the second side (108) wall (210). The battery thermal management module (200, 202, 204) is adapted to be removably coupled with the work machine (100), proximal to a front end (102) of the work machine (100), via at least one of the first side (106) wall (208), the second side (108) wall (210), the top wall (212), and the bottom wall (214) of the housing (206). The battery thermal management module (200, 202, 204) also includes a cooling assembly (264) disposed within the housing (206) and adapted to supply a coolant to a battery system (116) associated with the work machine (100). -17- Abstract BATTERY THERMAL MANAGEMENT MODULE FOR WORK MACHINE A battery thermal management module (200, 202, 204) for a work machine (100) includes a housing (206). The housing (206) includes a first side (106) wall (208), a second side (108) wall (210) disposed opposite the first side (106) wall (208) along a first axis (

Battery module

NºPublicación:  AU2025204319A1 08/01/2026
Solicitante: 
FORTESCUE ZERO LTD
Fortescue Zero Limited
AU_2025204319_A1

Resumen de: AU2025204319A1

Battery Module There is described a battery module comprising: an array of battery cells electrically coupled to provide electrical power to a load; a cell space housing the array of battery cells, the cell space arranged to receive flow of a coolant fluid past the battery cells; the battery cells mounted on a base of the cell space, the base comprising one or more flow paths for the coolant fluid; one or more inlets to receive the coolant flow into either the cell space or 10 the base; one or more outlets to deliver the coolant flow out of the other of the cell space or the base; and one or more fluid flow couplings between the cell space and the base to direct flow of coolant fluid between the base and the cell space. The inlets, outlets and fluid couplings may be arranged to provide counterflow cooling such that flow of coolant in the base is in the opposite direction to the flow of coolant in the cell space. 15 Battery Module There is described a battery module comprising: an array of battery cells electrically coupled to provide electrical power to a load; a cell space housing the array of battery cells, the cell space arranged to receive flow of a coolant fluid past the battery cells; the battery cells mounted on a base of the cell space, the base comprising one or more flow paths for 10 the coolant fluid; one or more inlets to receive the coolant flow into either the cell space or the base; one or more outlets to deliver the coolant flow out of the other of the cell sp

BATTERY RACK AND ENERGY STORAGE SYSTEM INCLUDING SAME

NºPublicación:  AU2024342326A1 08/01/2026
Solicitante: 
LG ENERGY SOLUTION LTD
LG ENERGY SOLUTION, LTD
AU_2024342326_PA

Resumen de: AU2024342326A1

A battery rack, according to one embodiment of the present invention, accommodates batteries and comprises: a first sub-rack including a first column positioned to stand vertically upright and including a plurality of battery accommodation spaces formed along the first column; and a second sub-rack including a second column positioned to stand vertically upright and including a plurality of battery storage spaces formed along the second column, wherein the first sub-rack and the second sub-rack are arranged along the longitudinal direction of the battery rack, and the first sub-rack and the second sub-rack have a structure in which the upper ends thereof are open.

LITHIUM SECONDARY BATTERY

NºPublicación:  WO2026007689A1 08/01/2026
Solicitante: 
PROLOGIUM TECH CO LTD [CN]
\u8F89\u80FD\u79D1\u6280\u80A1\u4EFD\u6709\u9650\u516C\u53F8

Resumen de: WO2026007689A1

The present invention provides a lithium secondary battery, characterized in that a lithium deposition guide layer is provided on the surface of a negative electrode of the lithium secondary battery, thereby transforming the mode of relatively high-speed and excessively concentrated lithium ion deposition into the mode of relatively low-speed and high-uniformity lithium atom deposition; and a high-uniformity lithium metal layer is formed between the lithium deposition guide layer and the negative electrode, thereby effectively avoiding the formation of lithium dendrites.

NEGATIVE ELECTRODE MATERIAL AND PREPARATION METHOD THEREFOR, NEGATIVE ELECTRODE SHEET, BATTERY AND ELECTRIC DEVICE

NºPublicación:  WO2026007932A1 08/01/2026
Solicitante: 
JIANGXI ZICHEN TECH CO LTD [CN]
LIYANG ZICHEN NEW MATERIALS TECH CO LTD [CN]
\u6C5F\u897F\u7D2B\u5BB8\u79D1\u6280\u6709\u9650\u516C\u53F8,
\u6EA7\u9633\u7D2B\u5BB8\u65B0\u6750\u6599\u79D1\u6280\u6709\u9650\u516C\u53F8
CN_118693263_PA

Resumen de: WO2026007932A1

The present disclosure relates to the technical field of negative electrode materials of a secondary battery, and particularly relates to a negative electrode material and a preparation method therefor, a negative electrode sheet, a battery and an electric device. The negative electrode material comprises composite particles, and the composite particles comprise an inner core and an amorphous carbon coating layer coating the outer surface of the inner core, wherein the inner core comprises a graphite skeleton and amorphous carbon filled in the graphite skeleton; and the average thickness of the amorphous carbon coating layer is 15-45 nm. The negative electrode material is subjected to Raman spectrum surface scanning, wherein the number of Raman spectrum surface scanning points is 400. The average value of ID/IG of the Raman spectrum of the negative electrode material is 0.40-0.50, wherein the number of the scanning points having an ID/IG single point value greater than 0.4 is greater than 70%. The negative electrode material has a low expansion rate and good rate capability.

ENERGY STORAGE POWER SUPPLY

NºPublicación:  WO2026007516A1 08/01/2026
Solicitante: 
SHENZHEN HELLO TECH ENERGY CO LTD [CN]
\u6DF1\u5733\u5E02\u534E\u5B9D\u65B0\u80FD\u6E90\u80A1\u4EFD\u6709\u9650\u516C\u53F8
US_2025329851_PA

Resumen de: WO2026007516A1

An energy storage power supply (100). The energy storage power supply (100) comprises a casing (10), a battery module (20), and an inverter (30). The casing (10) comprises a first case (11) and a second case (12). The first case (11) is detachably connected to the second case (12). The first case (11) comprises a first inner wall (1111) opposite to the second case (12) and is provided with a first positioning portion (1112) on the first inner wall (1111). The second case (12) comprises a second inner wall (1212) opposite to the first case (11) and is provided with a second positioning portion (1213) on the second inner wall (1212). Two ends of the battery module (20) are respectively inserted into the first positioning portion (1112) and the second positioning portion (1213). The inverter (30) is provided in the interior of the casing (10) and is electrically connected to the battery module (20).

METALLOPHILIC MATRICES FOR RECHARGEABLE BATTERIES

NºPublicación:  WO2026011176A1 08/01/2026
Solicitante: 
BOARD OF REGENTS THE UNIV OF TEXAS SYSTEM [US]
BOARD OF REGENTS, THE UNIVERSITY OF TEXAS SYSTEM

Resumen de: WO2026011176A1

Disclosed herein is an anode comprising a conductive substrate material comprising an effective amount of a metallophilic seed material catalyzing nucleation of one or more metals comprising Na, Li, K, Mg, Zn, or any combination thereof, wherein the metallophilic seed material is a salt comprising cations of Bi3+, Sb5+, Sb3+, Pb2+, In3+, Te4+, Al3+, Ag+, Fe2+, Fe3+, Mn2+, Co2+, Ni2+, Mo2+/3+/5+/6+, W2+/3+/5+/6+, Nb4+/5+, Y3+, La3+, Sr2+ Mg2+ or any combination thereof; and a metallic layer disposed on the conductive substrate, wherein the metallic layer comprises an active anode material comprising Na, Li, K, Mg, Zn, or any combination thereof. Also disclosed herein are electrochemical cells comprising the same.

METHOD FOR PREPARING BATTERY ASSEMBLY AND BATTERY ASSEMBLY PREPARED THEREBY

NºPublicación:  WO2026010812A1 08/01/2026
Solicitante: 
FACTORIAL INC [US]
FACTORIAL INC

Resumen de: WO2026010812A1

Disclosed is a method of preparing an assembly of a battery with a high yield. In some embodiments, the method comprises laminating one pre-pressed unit of a first type over one or more pre-pressed units of a second type, wherein the first type and the second type have a different configuration, the bottom of the pre-pressed unit of the first type is functionally complementary to the top of the pre-pressed unit of the second type without structural redundancy at the interface between adjacent units. In some embodiments, the bottom of a first pre-pressed unit of the second type is functionally complementary to the top of a second pre-pressed unit of the second type with no structural redundancy at interface therebetween.

BIODEGRADABLE BATTERY SYSTEM WITH MODULAR ENERGY PODS

NºPublicación:  WO2026010707A1 08/01/2026
Solicitante: 
MAGVOLTS ENERGY INC [US]
MAGVOLTS ENERGY, INC

Resumen de: WO2026010707A1

The present disclosure provides a modular biodegradable battery system addressing limitations of conventional batteries. The system comprises removable energy pods, each containing a first electrode, a second electrode, separate compartments for organic material and vinegar, and an activation mechanism to mix these components into a biodegradable slurry. A reusable modular base removably couples with the energy pods. This design enables customizable power configurations while utilizing environmentally friendly materials. The activation mechanism allows on-demand power generation, overcoming shelf-life issues of pre-mixed biodegradable batteries. The modular base facilitates easy replacement of depleted pods and supports series or parallel connections for voltage or current amplification. This system offers a sustainable alternative to traditional batteries, reducing electronic waste and environmental impact.

ANODE, AND ELECTROCHEMICAL DEVICE COMPRISING SAME

NºPublicación:  WO2026010456A1 08/01/2026
Solicitante: 
LG ENERGY SOLUTION LTD [KR]
\uC8FC\uC2DD\uD68C\uC0AC \uC5D8\uC9C0\uC5D0\uB108\uC9C0\uC194\uB8E8\uC158

Resumen de: WO2026010456A1

Presented are an anode for an electrochemical device and an electrochemical device comprising same, the anode comprising: a current collector; and an anode active material layer located on the current collector, wherein: the anode active material layer includes powder including a silicon-based active material, a linear conductive material, and a binder for powder; the degree of dispersion of the powder in the anode active material layer is 1 x 10-2 to 10 x 10-2; the standard deviation of the degree of dispersion of the powder is 1 x 10-3 to 3 x 10-3; and the volume expansion rate of the anode active material layer is 3 to 30%.

POSITIVE ELECTRODE ACTIVE MATERIAL FOR LITHIUM SECONDARY BATTERY, AND METHOD FOR MANUFACTURING SAME

NºPublicación:  WO2026010475A1 08/01/2026
Solicitante: 
SEOUL NATIONAL UNIV R&DB FOUNDATION [KR]
\uC11C\uC6B8\uB300\uD559\uAD50\uC0B0\uD559\uD611\uB825\uB2E8

Resumen de: WO2026010475A1

The present invention relates to a positive electrode active material having high energy density and excellent thermal stability, a method for manufacturing same, and a secondary battery including same and having excellent discharge capacity and retention rate thereof. Specifically, the present invention relates to: a positive electrode active material having excellent energy density, wherein the occurrence of cracks in particles during charge-discharge cycles is suppressed such that the capacity retention rate of the secondary battery is excellent and the thermal stability of the positive electrode active material is excellent, thereby enabling manufacture at high temperature; and a method for manufacturing the positive electrode active material having the above effects.

BATTERY MODULE AND ENERGY STORAGE SYSTEM

NºPublicación:  WO2026007809A1 08/01/2026
Solicitante: 
SHENZHEN HITHIUM ENERGY STORAGE TECH CO LTD [CN]
XIAMEN HITHIUM ENERGY STORAGE TECH CO LTD [CN]
\u6DF1\u5733\u6D77\u8FB0\u50A8\u80FD\u79D1\u6280\u6709\u9650\u516C\u53F8,
\u53A6\u95E8\u6D77\u8FB0\u50A8\u80FD\u79D1\u6280\u80A1\u4EFD\u6709\u9650\u516C\u53F8
CN_222867924_U

Resumen de: WO2026007809A1

A battery module and an electric device, relating to the technical field of energy storage. The battery module comprises: a battery pack and a first end plate, wherein the battery pack comprises a plurality of battery cells arranged in a first direction; when the battery module comprises a plurality of battery packs, the plurality of battery packs are arranged in a second direction, the second direction intersecting the first direction; and the first end plate is located at one end of the battery pack in the first direction, the first end plate being provided with fastening zones of the same number as the battery packs; when the battery module comprises a plurality of battery packs, a plurality of fastening zones are arranged corresponding to the plurality of battery packs on a one-to-one basis. A first reinforcing rib structure is provided on each fastening zone, the first reinforcing rib structure being in the shape of a mesh, and the distribution density of the first reinforcing rib structure decreasing from the central area towards the edge areas of said fastening zone. In the battery module provided in the present disclosure, the structural strength of the end plate is improved.

END COVER ASSEMBLY, ENERGY STORAGE APPARATUS, AND ELECTRICITY-CONSUMPTION DEVICE

NºPublicación:  WO2026007795A1 08/01/2026
Solicitante: 
XIAMEN HITHIUM ENERGY STORAGE TECH CO LTD [CN]
XIAMEN HITHIUM ENERGY STORAGE TECHNOLOGY CO., LTD
CN_222953222_U

Resumen de: WO2026007795A1

An end cover assembly, an energy storage apparatus, and an electricity-consumption device are provided in the present disclosure. The end cover assembly includes an end cover, a lower plastic member, a terminal post, and a current-collector disk. The lower plastic member includes a lower-plastic-member body and a limiting protrusion portion. The limiting protrusion portion is implemented as two limiting protrusion portions that both protrude from the second surface. Each of the two limiting protrusion portions has a first sidewall surface, a second sidewall surface, and an end surface. The first sidewall surface is inclined. The second sidewall surface is inclined. The end surface is connected between the first sidewall surface and the second sidewall surface. Each of the two limiting protrusion portions defines a flow guiding groove. The current-collector disk includes a connecting portion and a disk body. In the thickness of the end cover assembly, the disk body is positioned at one side of the two limiting protrusion portions positioned facing away from the lower-plastic-member body. An orthographic projection of the disk body on the second surface is positioned within the lower-plastic-member body. An orthographic projection of the end surface of each of the two limiting protrusion portions on the second surface is positioned within the orthographic projection of the disk body on the second surface. In the present disclosure, the utilization rate of the electrolyte can be

BIPOLAR CURRENT COLLECTOR, ELECTROCHEMICAL DEVICE, AND ELECTRONIC DEVICE

NºPublicación:  WO2026007803A1 08/01/2026
Solicitante: 
XIAMEN AMPACE TECH LIMITED [CN]
\u53A6\u95E8\u65B0\u80FD\u5B89\u79D1\u6280\u6709\u9650\u516C\u53F8
CN_118738403_PA

Resumen de: WO2026007803A1

The present application provides a bipolar current collector, an electrochemical device, and an electronic device. The bipolar current collector comprises a copper layer, an aluminum layer, and a polymer layer. The polymer layer is located between the copper layer and the aluminum layer. The thickness of the copper layer is T1 μm, the thickness of the aluminum layer is T2 μm, the porosity of the copper layer is A1, and the porosity of the aluminum layer is A2, wherein T2(1-A2)>T1(1-A1). In the present application, T1, T2, A1 and A2 of the bipolar current collector are regulated to meet the described relationship, and structural optimization is performed for different features of the copper layer and the aluminum layer, thereby improving the energy density, power density and cycle performance of the electrochemical device.

BATTERY, AND BATTERY PACK AND VEHICLE COMPRISING SAME

NºPublicación:  WO2026010439A1 08/01/2026
Solicitante: 
LG ENERGY SOLUTION LTD [KR]
\uC8FC\uC2DD\uD68C\uC0AC \uC5D8\uC9C0\uC5D0\uB108\uC9C0\uC194\uB8E8\uC158

Resumen de: WO2026010439A1

The present invention provides a battery pack characterized by comprising: a battery housing having a side wall member, a bottom member connected to one end of the side wall member in the axial direction, and an open portion provided at the other end of the side wall member in the axial direction; an electrode assembly in which a first electrode, a second electrode, and a separator interposed therebetween are wound around a winding axis, and which is accommodated in the battery housing such that a tab of the second electrode faces the open portion; and a lid seated on the outer surface of the other end of the side wall member in the axial direction so as to cover the open portion of the battery housing, wherein a coupling portion is formed such that the edge of the inner surface of the lid and the edge of the other end of the side wall member in the axial direction are bonded to each other, and the coupling portion is recessed inward in the radial direction.

BATTERY, BATTERY PACK AND VEHICLE INCLUDING SAME

NºPublicación:  WO2026010362A1 08/01/2026
Solicitante: 
LG ENERGY SOLUTION LTD [KR]
\uC8FC\uC2DD\uD68C\uC0AC \uC5D8\uC9C0\uC5D0\uB108\uC9C0\uC194\uB8E8\uC158

Resumen de: WO2026010362A1

A battery according to the present invention comprises: a cell housing; an electrode assembly which is disposed in the cell housing, and which includes a first electrode having a first polarity, a second electrode having a polarity opposite to the first polarity, and a separator interposed between the first electrode and the second electrode; and a current-collecting plate disposed in the cell housing and electrically connected to the cell housing and the second electrode, wherein the current-collecting plate includes: an electrode coupling part electrically connected to the second electrode; a peripheral part electrically connected to the cell housing; and at least one bridge extending between the electrode coupling part and the peripheral part and connecting same, the at least one bridge including an adjustment part deformed in response to an applied force.

BATTERY DEVICE

NºPublicación:  WO2026010240A1 08/01/2026
Solicitante: 
LG ENERGY SOLUTION LTD [KR]
\uC8FC\uC2DD\uD68C\uC0AC \uC5D8\uC9C0\uC5D0\uB108\uC9C0\uC194\uB8E8\uC158

Resumen de: WO2026010240A1

The technical concept of the present invention is to provide a battery device comprising a cooling frame and a cell assembly disposed on the cooling frame, the cell assembly comprising: a plurality of battery cells; a heat transfer structure comprising a first heat transfer plate connected to electrode leads of the plurality of battery cells, and a second heat transfer plate connected to the cooling frame; and an outer cover connected to the first heat transfer plate, wherein, at the interface between the first heat transfer plate and the outer cover, the outer cover is in continuous contact with the outer surface of the first heat transfer plate.

BATTERY CELL, BATTERY CELL ASSEMBLY, AND BATTERY PACK

NºPublicación:  WO2026010221A1 08/01/2026
Solicitante: 
LG ENERGY SOLUTION LTD [KR]
\uC8FC\uC2DD\uD68C\uC0AC \uC5D8\uC9C0\uC5D0\uB108\uC9C0\uC194\uB8E8\uC158

Resumen de: WO2026010221A1

According to exemplary embodiments, a battery cell is provided. The battery cell comprises: an electrode comprising a cathode, an anode, and a separator; a cell case comprising an accommodation part in which the electrode is accommodated and a terrace surrounding the accommodation part; and a bit generator coupled to the cell case, wherein the bit generator is configured to apply an acoustic beat to the inside of the cell case.

BATTERY BOX

NºPublicación:  WO2026010217A1 08/01/2026
Solicitante: 
LG ENERGY SOLUTION LTD [KR]
\uC8FC\uC2DD\uD68C\uC0AC \uC5D8\uC9C0\uC5D0\uB108\uC9C0\uC194\uB8E8\uC158

Resumen de: WO2026010217A1

The present invention relates to a battery box. According to one aspect of the present invention, the battery box may comprise: a battery cell including an electrode assembly extending in one direction, an exterior film for accommodating the electrode assembly, and a cap coupled to the exterior film and shielding one side of the electrode assembly in a longitudinal direction; and a frame supporting the battery cell and having an opening, wherein the exterior film includes: an accommodation unit surrounding the electrode assembly; and a venting unit provided on one side of the accommodation unit, and the venting unit is disposed to face the opening.

BATTERY PACK AND ELECTRIC DEVICE

NºPublicación:  WO2026007811A1 08/01/2026
Solicitante: 
SUNWODA MOBILITY ENERGY TECH CO LTD [CN]
\u6B23\u65FA\u8FBE\u52A8\u529B\u79D1\u6280\u80A1\u4EFD\u6709\u9650\u516C\u53F8
CN_223347892_U

Resumen de: WO2026007811A1

A battery pack comprising: a top cover (11), a frame (12) and a bottom plate (13), which jointly define an accommodating space (120), wherein the top cover (11) and the bottom plate (13) are respectively connected to two sides of the frame (12) in a first direction (Z); supports (30), which each comprise a main body portion (31) and a support portion (32), wherein the main body portion (31) is connected to the top cover (11) and the bottom plate (13) respectively, the support portion (32) is connected to the side of the main body portion (31) facing the bottom plate (13) and is also connected to the bottom plate (13), and the support portion (32) has a first plate surface (321) facing away from the bottom plate (13); a buffer layer (40), which is provided in the accommodating space (120) and is connected to the first plate surface (321); and battery cells (20), which each comprise a shell (21), wherein the shell (21) has a first side portion (211) facing the bottom plate (13), and the first side portion (211) is connected to the side of the buffer layer (40) facing the top cover (11). In a second direction (X), the size of the main body portion (31) is smaller than that of the support portion (32).

CYLINDRICAL SECONDARY BATTERY, BATTERY PACK, AND ELECTRIC DEVICE

NºPublicación:  WO2026007792A1 08/01/2026
Solicitante: 
XIAMEN AMPACE TECH LIMITED [CN]
\u53A6\u95E8\u65B0\u80FD\u5B89\u79D1\u6280\u6709\u9650\u516C\u53F8
CN_118867341_PA

Resumen de: WO2026007792A1

A cylindrical secondary battery, a battery pack, and an electric device. The cylindrical secondary battery comprises a housing, an electrode assembly, a first electrode terminal, and a current cut-off device; the current cut-off device comprises a connection plate, an explosion-proof piece, and a first insulating member; the connection plate comprises a first portion and a second portion; the explosion-proof piece comprises a third portion and a fourth portion; and the current cut-off device is electrically connected to the first electrode terminal and the electrode assembly. In the axial direction of the cylindrical secondary battery, at least part of the first insulating member is arranged between the first portion and the fourth portion, and the melting point of the first insulating member is t1, wherein t1≥300°C. The first insulating member has a high melting point, and is not prone to melting in a high-temperature environment, which is beneficial for maintaining good insulation between the first portion and the fourth portion, thereby reducing the risk of failure of current cut-off devices, and improving the use safety performance of cylindrical secondary batteries, battery packs, and electric devices.

BATTERY PACK AND ELECTRIC DEVICE

NºPublicación:  WO2026007942A1 08/01/2026
Solicitante: 
XIAMEN AMPACK TECH LIMITED [CN]
\u53A6\u95E8\u65B0\u80FD\u8FBE\u79D1\u6280\u6709\u9650\u516C\u53F8
CN_118712643_PA

Resumen de: WO2026007942A1

The present application discloses a battery pack and an electric device. The battery pack comprises a battery module and a pressure relief assembly, the pressure relief assembly is connected to the battery module, the pressure relief assembly comprises a passage, first through holes, and pressure relief members, the first through holes are configured to guide gas generated by the battery module to the passage, at least part of the passage is bent, and the pressure relief members are configured to guide gas in the passage to the outside of the battery pack. The battery pack and the electric device provided in the present application improve the battery safety.

BATTERY MODULE, BATTERY PACK AND VEHICLE

NºPublicación:  WO2026007821A1 08/01/2026
Solicitante: 
BYD COMPANY LTD [CN]
\u6BD4\u4E9A\u8FEA\u80A1\u4EFD\u6709\u9650\u516C\u53F8
CN_222995690_U

Resumen de: WO2026007821A1

A battery module (1000), a battery pack and a vehicle. The battery module comprises a housing (100), a battery cell (200), a collection circuit board (400) and a terminal (500), wherein the housing (100) is provided with an accommodating cavity (101), the battery cell (200) and the collection circuit board (400) are both disposed in the accommodating cavity (101), and the collection circuit board (400) is electrically connected to a terminal post (201) of the battery cell (200); the terminal (500) is a female connector or a male connector, and the terminal (500) is disposed on the collection circuit board (400) and is electrically connected to the collection circuit board (400); and the housing (100) is provided with a through hole (22), and at least a portion of the terminal (500) extends out of the accommodating cavity (101) via the through hole (22).

METHOD FOR RECOVERING LITHIUM

NºPublicación:  WO2026010394A1 08/01/2026
Solicitante: 
LG ENERGY SOLUTION LTD [KR]
\uC8FC\uC2DD\uD68C\uC0AC \uC5D8\uC9C0\uC5D0\uB108\uC9C0\uC194\uB8E8\uC158

Resumen de: WO2026010394A1

The present invention relates to a method for recovering lithium and, more specifically, to a method for recovering lithium, the method comprising the steps of: (a) dissolving cathode material powder including a cathode active material having an olivine structure in an acidic solution to prepare a solution; (b) adding the solution with an aqueous hydrogen peroxide (H2O2) solution to obtain a first leachate and a first leach residue, followed by separating same; (c) adding a calcium compound to the separated first leachate to obtain a second leachate and a second leachate residue, followed by separating same; (d) diluting the separated second leachate with water; (e) injecting carbon dioxide to the diluted second leachate to obtain a third leachate and a third leachate residue, followed by separating same; and (f) concentrating the separated third leachate. According to the present invention, there is an effect of providing a method for recovering lithium, in which cathode active material powder including a cathode active material having an olivine structure is dissolved in an acidic solution and an aqueous hydrogen peroxide solution is added thereto to obtain a leachate to which a calcium compound is then added to precipitate and remove impurities such as Fe, P, etc., followed by adding carbon dioxide to precipitate and remove residual calcium components, thereby increasing the purity and recovery rate of lithium.

BATTERY CELL ASSEMBLY PROCESS SIMULATION SYSTEM

NºPublicación:  WO2026010189A1 08/01/2026
Solicitante: 
LG ENERGY SOLUTION LTD [KR]
\uC8FC\uC2DD\uD68C\uC0AC \uC5D8\uC9C0\uC5D0\uB108\uC9C0\uC194\uB8E8\uC158

Resumen de: WO2026010189A1

Provided are a battery cell assembly process simulation system and operating method thereof capable of efficiently educating a new worker about actual process equipment without affecting the operation of the actual process equipment. The system comprises: a server in which basic information and education information about educational equipment, which is training target equipment in battery cell processes, are stored and a work history of a worker participating in training is stored; a terminal providing the educational information to the worker participating in the training; an input interface provided in the terminal so that information about the worker participating in the training is input; and an education content selection logic for extracting the work history of the worker corresponding to the input information about the worker and constructing, on the basis of the extracted work history, a training scenario to be provided to the terminal.

COOLING DEVICE AND BATTERY PACK COMPRISING SAME

NºPublicación:  WO2026010347A1 08/01/2026
Solicitante: 
LG ENERGY SOLUTION LTD [KR]
\uC8FC\uC2DD\uD68C\uC0AC \uC5D8\uC9C0\uC5D0\uB108\uC9C0\uC194\uB8E8\uC158

Resumen de: WO2026010347A1

A cooling device according to some embodiments of the present invention comprises: a heat sink including a plurality of cooling channels and a plurality of hollows; and a manifold coupled to the heat sink. The manifold includes a plurality of sub-flow paths positioned on a side close to the heat sink so as to correspond to the plurality of cooling channels, and a plurality of main flow paths on a side far from the heat sink. The plurality of sub-flow paths may branch from the plurality of main flow paths. Some embodiments of the present invention can quickly cool a battery. Accordingly, the stability of the battery can be improved, and the battery can be quickly charged.

SEPARATOR FOR ELECTROCHEMICAL DEVICE, ELECTROCHEMICAL DEVICE COMPRISING SAME, AND MANUFACTURING METHOD THEREOF

NºPublicación:  WO2026010343A1 08/01/2026
Solicitante: 
LG ENERGY SOLUTION LTD [KR]
\uC8FC\uC2DD\uD68C\uC0AC \uC5D8\uC9C0\uC5D0\uB108\uC9C0\uC194\uB8E8\uC158

Resumen de: WO2026010343A1

The present invention relates to a separator for an electrochemical device, an electrochemical device comprising same, and a manufacturing method thereof, and specifically relates to: a separator for an electrochemical device, the separator having improved adhesion and reducing resistance due to the coverage of an adhesive layer on a coating layer being adjusted so as to be uniform; an electrochemical device comprising the separator; and a manufacturing method thereof.

ELECTRODE PREPARATION METHOD, ELECTRODE PREPARED THEREBY, AND ENERGY STORAGE DEVICE COMPRISING SAID ELECTRODE

NºPublicación:  WO2026007896A1 08/01/2026
Solicitante: 
TSINGHUA UNIV [CN]
\u6E05\u534E\u5927\u5B66
CN_120164904_PA

Resumen de: WO2026007896A1

The present invention relates to an electrode preparation method, an electrode prepared thereby, and an energy storage device comprising said electrode. The preparation method comprises: (1) preparing an electrode film, comprising: (a) material mixing, uniformly mixing an electrode active material, a conductive additive, and a non-fibrillatable binder, then adding a fibrillatable binder, and forming the resulting mixture into a fluffy or dough-like mass; or uniformly mixing an electrode active material, a conductive additive, a non-fibrillatable binder and a fibrillatable binder, and forming the resulting mixture into a fluffy or dough-like mass; and (b) forming, forming the fluffy or dough-like product obtained in step (a) into an electrode film; and (2) current collector depositing, comprising: by means of a physical deposition method, depositing a metal layer on one surface of the electrode film obtained in step (1) as a current collector. The energy storage device in the present invention has improved cycle performance, rate performance, and initial coulombic efficiency.

CYLINDRICAL SECONDARY BATTERY, BATTERY PACK, AND ELECTRICAL APPARATUS

NºPublicación:  WO2026007789A1 08/01/2026
Solicitante: 
XIAMEN AMPACE TECH LIMITED [CN]
\u53A6\u95E8\u65B0\u80FD\u5B89\u79D1\u6280\u6709\u9650\u516C\u53F8
CN_118867604_PA

Resumen de: WO2026007789A1

A cylindrical secondary battery, a battery pack, and an electrical apparatus. The cylindrical secondary battery comprises: a casing, a first electrode terminal, and a first insulating member. The casing comprises a top wall, and the top wall is provided with a through hole. At least part of the first electrode terminal is provided in the through hole. The first insulating member insulatingly connects the top wall and the first electrode terminal. The melting point of the first insulating member is t1, where t1≥300°C. The first insulating member has a high melting point and can withstand a higher temperature. The first insulating member does not easily melt at high temperatures, which helps the first insulating member to maintain good insulation between the top wall and the first electrode terminal, and reduces the risk of an internal short circuit of the cylindrical secondary battery caused by an electrical connection between the top wall and the first electrode terminal.

BATTERY AND ELECTRIC DEVICE

NºPublicación:  WO2026007510A1 08/01/2026
Solicitante: 
CONTEMPORARY AMPEREX TECH CO LIMITED [CN]
\u5B81\u5FB7\u65F6\u4EE3\u65B0\u80FD\u6E90\u79D1\u6280\u80A1\u4EFD\u6709\u9650\u516C\u53F8
CN_121282492_PA

Resumen de: WO2026007510A1

Disclosed in the present application are a battery and an electric device, which belong to the technical field of batteries. The battery of the present application comprises: a battery cell comprising a housing and an electrode terminal, the electrode terminal being arranged in the housing; a case assembly comprising a case, the case comprising a body part and a partition part, an accommodating space being formed inside the body part, the partition part being located in the accommodating space and dividing the accommodating space into two first accommodating cavities, the two first accommodating cavities respectively extending through surfaces of the body part in opposite directions and respectively forming openings on the surfaces of the body part, and at least one battery cell being arranged in each first accommodating cavity. Two first accommodating cavities are arranged in the box body, a battery cell can be placed in each first accommodating cavity, and the electrode terminal is located on the side of the housing facing away from the partition part. When there are a plurality of battery cells, the plurality of battery cells can be attached to each other, so that the space in the first accommodating cavity is more fully utilized, thereby improving the volumetric energy density of the battery.

BATTERY SEPARATOR AND BATTERY

NºPublicación:  WO2026010407A1 08/01/2026
Solicitante: 
LG CHEM LTD [KR]
\uC8FC\uC2DD\uD68C\uC0AC \uC5D8\uC9C0\uD654\uD559

Resumen de: WO2026010407A1

The present invention relates to a battery separator and a battery. A battery separator and a battery of the present invention comprise: a base layer; an outer layer positioned on one surface or both surfaces of the base layer and comprising a first binder, which is a fluorine-based binder, and a second binder, which is a vinyl-based binder; and an inner layer positioned between the base layer and an organic layer and comprising inorganic particles, wherein the ratio (P1:P2) of the content (P1) of the first binder of the separator to the content (P2) of the second binder of the separator can be adjusted.

ELECTRONIC DEVICE AND DRIVING METHOD THEREOF

NºPublicación:  WO2026010150A1 08/01/2026
Solicitante: 
SAMSUNG ELECTRONICS CO LTD [KR]
\uC0BC\uC131\uC804\uC790 \uC8FC\uC2DD\uD68C\uC0AC

Resumen de: WO2026010150A1

An electronic device according to one embodiment of the present disclosure may comprise: a first battery; a second battery connected in parallel with the first battery; a first power conversion circuit including a switching converter and a first switching element, which is arranged between a first output node connected to an output terminal of the switching converter and the first battery; a second power conversion circuit; a first flexible circuit board arranged between the first output node and a second battery node connected to the second battery; a first current limiting circuit arranged between the first flexible circuit board and the second battery node; and a processor, wherein, in response to a first trigger, the first switching element is controlled such that a first battery current flowing from the first output node to a first battery node connected to the first battery is lowered and, in response to a second trigger, the first current limiting circuit is controlled such that a second battery current flowing from the first output node to the second battery node is lowered.

BATTERY, BATTERY PACK, AND VEHICLE INCLUDING SAME

NºPublicación:  WO2026010340A1 08/01/2026
Solicitante: 
LG ENERGY SOLUTION LTD [KR]
\uC8FC\uC2DD\uD68C\uC0AC \uC5D8\uC9C0\uC5D0\uB108\uC9C0\uC194\uB8E8\uC158

Resumen de: WO2026010340A1

A battery according to the present invention comprises: an electrode assembly provided by winding a first electrode and a second electrode with a separator interposed therebetween, around the central axis of a winding central hole; a cell housing accommodating the electrode assembly and having an opening at one side thereof; and a current collecting plate electrically coupled to each of the electrode assembly and the cell housing, and having a circumferential portion at an edge thereof, wherein the circumferential portion includes: at least one contact circumferential portion in contact with the cell housing; and at least one variable circumferential portion configured to be deformable.

BATTERY, BATTERY PACK, AND VEHICLE INCLUDING SAME

NºPublicación:  WO2026010329A1 08/01/2026
Solicitante: 
LG ENERGY SOLUTION LTD [KR]
\uC8FC\uC2DD\uD68C\uC0AC \uC5D8\uC9C0\uC5D0\uB108\uC9C0\uC194\uB8E8\uC158

Resumen de: WO2026010329A1

A battery according to the present invention comprises: an electrode assembly provided while being wound around a central axis of a winding central hole in a state in which a separator interposed between a first electrode and a second electrode is interposed; a cell housing accommodating the electrode assembly and having an opening at one side thereof; and a current collecting plate electrically coupled to each of the electrode assembly and the cell housing, and having a circumferential portion at an edge thereof, wherein the circumferential portion has a rigidity reinforcing portion configured to reinforce rigidity of the circumferential portion.

SECONDARY BATTERY AND MANUFACTURING METHOD THEREOF

NºPublicación:  WO2026010305A1 08/01/2026
Solicitante: 
LG ENERGY SOLUTION LTD [KR]
\uC8FC\uC2DD\uD68C\uC0AC \uC5D8\uC9C0\uC5D0\uB108\uC9C0\uC194\uB8E8\uC158
KR_102798697_B1

Resumen de: WO2026010305A1

Provided is a secondary battery comprising: a first group of unit electrodes and a second group of unit electrodes, which are stacked in a first direction; first electrode tabs extending from one end of the first group of unit electrodes and laminated with one another; second electrode tabs extending from one end of the second group of unit electrodes and laminated with one another; and an electrode lead electrically connected to the first electrode tabs and the second electrode tabs. The first electrode tabs include: a first merge part; a first tab ending part extending substantially parallel to the extension direction of the first group of unit electrodes; and a first connection part connecting the first merge part and the first tab ending part, wherein the first merge part and the first connection part are connected in a V-shape.

POROUS ALUMINUM GRADIENT LITHIUM-RICH MANGANESE-BASED PRECURSOR, PREPARATION METHOD THEREFOR AND USE THEREOF

NºPublicación:  WO2026007345A1 08/01/2026
Solicitante: 
GEM CO LTD [CN]
\u683C\u6797\u7F8E\u80A1\u4EFD\u6709\u9650\u516C\u53F8
CN_118771478_PA

Resumen de: WO2026007345A1

The present application provides a porous aluminum gradient lithium-rich manganese-based precursor, a preparation method therefor, and a use thereof. In the preparation method, a porous aluminum gradient lithium-rich manganese-based precursor particle prepared by means of a two-step co-precipitation reaction comprises a dense nickel-cobalt-manganese core and a loose porous aluminum concentration gradient shell layer coated on the surface of the core, so that the particle has a dense interior, providing relatively high tap density and energy density; the porous aluminum-containing shell layer formed on the surface enhances the transmission and diffusion of lithium ions, thereby improving the rate performance of a positive electrode material; in addition, the porous structure on the surface can also alleviate stress changes during charging and discharging, reduce the generation of microcracks induced by lithium ion deintercalation, and improve the structural stability of the positive electrode material.

INTERNAL COMMUNICATION METHOD AND APPARATUS FOR BATTERY CELL, DEVICE, STORAGE MEDIUM, AND PRODUCT

NºPublicación:  WO2026007329A1 08/01/2026
Solicitante: 
DONGFENG MOTOR GROUP CO LTD [CN]
\u4E1C\u98CE\u6C7D\u8F66\u96C6\u56E2\u80A1\u4EFD\u6709\u9650\u516C\u53F8
CN_118867432_A

Resumen de: WO2026007329A1

The present application relates to the technical field of battery management, and in particular to an internal communication method and apparatus for a battery cell, a device, a storage medium, and a product. The method comprises: transmitting, on the basis of a first direction of a bidirectional daisy chain, battery cell monitoring data acquired by each sampling chip to a main board, and initiating timing at the beginning of transmission; and when a preset communication time is reached, transmitting, on the basis of a second direction opposite to the first direction, the battery cell monitoring data acquired by each sampling chip to the main board, until the preset communication time is reached again.

HOUSING, BATTERY PACK AND ELECTRIC VEHICLE

NºPublicación:  WO2026007328A1 08/01/2026
Solicitante: 
DONGFENG MOTOR GROUP CO LTD [CN]
\u4E1C\u98CE\u6C7D\u8F66\u96C6\u56E2\u80A1\u4EFD\u6709\u9650\u516C\u53F8
CN_118867528_PA

Resumen de: WO2026007328A1

The present application relates to the technical field of batteries. Disclosed are a housing, a battery pack and an electric vehicle. The housing comprises an upper cover and a lower cover, wherein the upper cover comprises an upper cover left portion and an upper cover right portion which are separately arranged, the upper cover left portion comprising a first top portion, an upper left side portion, a first upper front side portion and a first upper rear side portion, and the upper cover right portion comprising a second top portion, an upper right side portion, a second upper front side portion and a second upper rear side portion; the lower cover comprises a lower cover left portion and a lower cover right portion which are separately arranged, the lower cover left portion comprising a first bottom portion, a lower left side portion, a first lower front side portion and a first lower rear side portion, and the lower cover right portion comprising a second bottom portion, a lower right side portion, a second lower front side portion and a second lower rear side portion; and the upper cover left portion is connected to the upper cover right portion by means of an upper connecting structure, the upper cover left portion is connected to the upper cover right portion by means of a lower connecting structure, and the upper connecting structure and the lower connecting structure are adjustable in size in the left-right direction.

CATHODE ACTIVE MATERIAL FOR LITHIUM SECONDARY BATTERY, METHOD FOR PREPARING SAME, AND LITHIUM SECONDARY BATTERY COMPRISING SAME

NºPublicación:  WO2026010294A1 08/01/2026
Solicitante: 
POSCO FUTURE M CO LTD [KR]
(\uC8FC)\uD3EC\uC2A4\uCF54\uD4E8\uCC98\uC5E0

Resumen de: WO2026010294A1

A cathode active material for a lithium secondary battery, a method for preparing same, and a lithium secondary battery comprising same are disclosed. The cathode active material for a lithium secondary battery, according to the present invention, comprises: a core including a lithium transition metal oxide that does not include cobalt; and an oxide coating layer positioned on the surface of the core, wherein the oxide coating layer is an oxide including lithium (Li) and at least one element from among titanium (Ti), cobalt (Co), tungsten (W), zirconium (Zr), aluminum (Al) and silicon (Si).

SECONDARY BATTERY SELF-FOAMING FOAM COMPOSITE PAD AND MANUFACTURING METHOD THEREFOR

NºPublicación:  WO2026010102A1 08/01/2026
Solicitante: 
CESSMAT CO LTD [KR]
\uC8FC\uC2DD\uD68C\uC0AC \uC138\uC2A4\uB9F7

Resumen de: WO2026010102A1

The present invention relates to a secondary battery safety pad between secondary battery cells/modules, and to a secondary battery self-foaming foam composite pad and a manufacturing method therefor, the pad having a porous structure with an expansion buffer characteristic for ensuring the safety of a secondary battery pack by preventing a fire occurring in a single cell from spreading to adjacent cells. The objectives of the present invention are to: provide a pad having an open-cell porous structure so as to be utilized as a heat dissipation path for discharging heat generated during normal operation; provide a heat-insulating fire-extinguishing foam having a porous structure with an expansion buffer characteristic and exhibiting a compression rate of a specific value or higher, so as to respond to volumetric expansion/contraction that inevitably occurs during battery use and swelling occurring over a lifespan; and enable a foam-shaped multifunctional safety composite pad to be manufactured utilizing foaming of a self-foaming flame retardant.

METHOD FOR RECOVERING LITHIUM COMPOUND FROM CATHODE MATERIAL OF LITHIUM-ION BATTERY

NºPublicación:  WO2026010311A1 08/01/2026
Solicitante: 
LG ENERGY SOLUTION LTD [KR]
\uC8FC\uC2DD\uD68C\uC0AC \uC5D8\uC9C0\uC5D0\uB108\uC9C0\uC194\uB8E8\uC158

Resumen de: WO2026010311A1

The present invention relates to a method for recovering a lithium compound and, more specifically, to a method for recovering a lithium compound, comprising the steps of: (a) using an organic solvent containing a cation-exchange extractant, so as to extract a reduction roasted product of a cathode material of a lithium-ion battery, thereby obtaining an extraction residue and an organic solvent in which lithium is extracted; (b) separating the extraction residue and the organic solvent in which lithium is extracted; (c) stripping, with an acidic solution, the separated organic solvent in which lithium is extracted, so as to obtain a lithium-containing aqueous solution and the organic solvent; (d) separating the lithium-containing aqueous solution and the organic solvent; and (e) carbonating lithium in the separated lithium-containing aqueous solution so as to obtain lithium carbonate. The present invention relates to the method for recovering a lithium compound from a cathode material of a lithium-ion battery, comprising using an organic solvent containing a cation-exchange extractant, so as to directly extract lithium from a reduction roasted product of a cathode material of a lithium-ion battery, and then performing stripping with an acidic solution so as to have a high lithium recovery rate and reduce the energy, time and costs required for lithium recovery, and thus even economic feasibility and efficiency are improved.

COMPOSITE POSITIVE ELECTRODE MATERIAL LAYER, AND PREPARATION METHOD THEREFOR AND USE THEREOF

NºPublicación:  WO2026007685A1 08/01/2026
Solicitante: 
HEFEI GOTION HIGH TECH POWER ENERGY CO LTD [CN]
\u5408\u80A5\u56FD\u8F69\u9AD8\u79D1\u52A8\u529B\u80FD\u6E90\u6709\u9650\u516C\u53F8
CN_118431406_A

Resumen de: WO2026007685A1

The present application relates to the technical field of new energy materials, and discloses a composite positive electrode material layer, and a preparation method therefor and a use thereof. The composite positive electrode material layer disclosed in the present application comprises 70-90 parts by weight of a positive electrode active material and 8-30 parts by weight of a sulfide electrolyte. In the thickness direction of the composite positive electrode material layer, the content of the positive electrode active material and the content of the sulfide electrolyte are in gradient distribution. In the thickness direction of the composite positive electrode material layer, the mass fraction of the positive electrode active material decreases from 74%-95% to 60%-85% and the mass fraction of the sulfide electrolyte increases from 5%-24% to 10%-32%, or the increase and decrease directions of the two are reversed; and the difference between the maximum mass fraction and the minimum mass fraction of each of the positive electrode active material and the sulfide electrolyte is larger than 5% and smaller than 30%. The composite positive electrode material layer has high areal capacity, can improve the energy density of solid-state batteries, and can further improve the power density of solid-state batteries.

TRAY, TRANSFER DEVICE AND TEST APPARATUS

NºPublicación:  WO2026007731A1 08/01/2026
Solicitante: 
NUCTECH COMPANY LTD [CN]
TSINGHUA UNIV [CN]
\u540C\u65B9\u5A01\u89C6\u6280\u672F\u80A1\u4EFD\u6709\u9650\u516C\u53F8,
\u6E05\u534E\u5927\u5B66
CN_118529355_A

Resumen de: WO2026007731A1

A tray, a transfer device and a test apparatus. The tray (100) comprises a support plate (10), a limiting assembly (20) and a pressure plate assembly (30). The support plate is configured to carry a battery cell (200). The limiting assembly comprises a base (22), a moving member (21) and a mounting seat (23), wherein the base and the mounting seat define a moving channel, the moving member is movably arranged at the moving channel, and the moving member is provided with a first connecting part (211). The pressure plate assembly comprises a pressure plate (31) and a rotating member (32), wherein the pressure plate is rotatably connected to the mounting seat, the pressure plate can switch between a first positional state and a second positional state, and a second connecting part (311) is provided on the side of the pressure plate facing the support plate. When the pressure plate is rotated to a first position, by moving the moving member to a locking position, the first connecting part and the second connecting part are connected, thus keeping the pressure plate in the first position to press the battery cell; by moving the moving member to an unlocking position, the second connecting part separates from the first connecting part, enabling the pressure plate to rotate to a second position to release the battery cell. The tray enables easy and quick pressing or releasing of battery cells.

POLYESTER FILM, RESIN CURRENT-COLLECTOR, RESIN CURRENT-COLLECTOR FOR BIPOLAR BATTERY, ELECTRODE FOR HYPERBOLIC BATTERY, ENERGY STORAGE ELEMENT, SECONDARY BATTERY, ELECTRIC VEHICLE, AND ELECTRIC FLYING OBJECT

NºPublicación:  EP4674896A1 07/01/2026
Solicitante: 
TORAY INDUSTRIES [JP]
Toray Industries, Inc
EP_4674896_A1

Resumen de: EP4674896A1

The objects of the present invention are to provide a polyester film that has excellent electrical conductivity, uniform in-plane electrical conductivity in the thickness direction of the film, and little decrease in electrical conductivity due to processing, and a resin current collector for bipolar batteries that has little variation in battery characteristics, and the present invention attains the objects by providing the polyester film satisfying the following (1) to (3):(1) a volume resistivity at 23°C and 65% RH is 1.0 × 10<0> Ωcm or more and less than 1.0 × 10<8> Ωcm;(2) a film thickness is 1 µm or more and less than 500 µm; and(3) the polyester film comprises a polyester resin layer (layer P1) containing 1.0% by mass or more and 30% by mass or less of conductive particles, and the conductive particles are carbon materials.

HIGH-TEMPERATURE-RESISTANT CONTACT AND FILLING MATERIAL AND USE THEREOF

NºPublicación:  EP4673499A1 07/01/2026
Solicitante: 
POLYTEC PT GMBH POLYMERE TECH [DE]
POLYTEC PT GMBH Polymere Technologien
CN_120769882_A

Resumen de: CN120769882A

The invention relates to a high-temperature-resistant contact and filling material. The high-temperature-resistant contact and filling material consists of a component A and a component B, component A comprises: a polyacrylate based silylated prepolymer or a silylated prepolymer mixture comprising at least one polyacrylate based silylated prepolymer; a plasticizer which is a multifunctional carboxylic acid ester; having at least one greater than gt as determined according to DIN 19645; a wetting and dispersing additive having an amine value of 20 mg KOH/g; a mixture of functionalized organosilanes; znO and another thermal conductive filler or a mixture of a plurality of thermal conductive fillers. The component B comprises a plasticizer which is a multifunctional carboxylic ester; a wetting and dispersing additive having at least one amine value of greater than 20 mg KOH/g as determined according to DIN 19645; a thermally conductive filler or a mixture of a plurality of thermally conductive fillers; water and an organometallic catalyst; and an antioxidant or a mixture of a plurality of antioxidants. The volume mixing ratio of the component A to the component B is (1: 1)-(10: 1).

SINGLE PIECE FILTERING ELEMENT FOR A FLUID RECIRCULATION SYSTEM FOR AN AIR CONDITIONING SYSTEM SUCH AS A SYSTEM FOR COOLING A BATTERY ASSEMBLY IN PARTICULAR FOR ELECTRIC VEHICLES

NºPublicación:  EP4673244A1 07/01/2026
Solicitante: 
GVS SPA [IT]
GVS S.p.A
CN_120359074_PA

Resumen de: CN120359074A

A filter element (1) suitable for use in a fluid recirculation system of an air conditioning system for cooling or heating one or more components, such as, for example, a battery pack, in particular for a vehicle, comprising a hollow filter portion (4) and a hollow constrained end portion (3). The filter portion (4) is manufactured as a single piece with the constraining portion (3) and, in use, is inserted directly into a first conduit (60) of a cooling system, the first conduit (60) and a second conduit (50) of the system being directly connected to said hollow constraining end portion (3).

METHOD OF MANUFACTURING ALL-SOLID-STATE BATTERY

NºPublicación:  EP4675735A1 07/01/2026
Solicitante: 
SANOH IND CO LTD [JP]
Sanoh Industrial Co., Ltd
EP_4675735_PA

Resumen de: EP4675735A1

A method of manufacturing an all-solid-state battery having an improved contact state between an electrode layer and a solid electrolytic layer and achieving charging/discharging without pressurization during use of the all-solid-state battery is provided. The means for this adopts a method of manufacturing an all-solid-state battery including: a step of forming slurry by kneading raw materials including an electrode active material; a step of applying the slurry onto a current collector; a step of stacking a solid electrolytic layer onto the applied slurry; and a vacuum-drying step of forming an electrode layer by vacuum-drying the slurry on which the solid electrolytic layer is stacked.

SECONDARY BATTERY

NºPublicación:  EP4675693A1 07/01/2026
Solicitante: 
PANASONIC ENERGY CO LTD [JP]
Panasonic Energy Co., Ltd
EP_4675693_PA

Resumen de: EP4675693A1

A secondary battery (10) according to an embodiment comprises an electrode body in which a positive electrode (11) and a negative electrode are wound with a separator interposed therebetween. The positive electrode (11) has a wide portion (30) and a narrow portion (40) which have different widths from each other, the narrow portion (40) being provided further toward the winding start side than the center in the lengthwise direction of the positive electrode (11).

NON-AQUEOUS ELECTROLYTE SECONDARY BATTERY

NºPublicación:  EP4675742A1 07/01/2026
Solicitante: 
PANASONIC IP MAN CO LTD [JP]
Panasonic Intellectual Property Management Co., Ltd
EP_4675742_PA

Resumen de: EP4675742A1

A nonaqueous electrolyte secondary battery includes a positive electrode, a negative electrode, a separator, and a nonaqueous electrolyte. The positive electrode includes a positive electrode current collector, a positive electrode active material layer, and a positive electrode tab. The positive electrode current collector has a first region and a second region. The first region carries the positive electrode active material layer. The second region does not carry the positive electrode active material layer and has a tab connecting portion. The positive electrode tab is connected to the tab connecting portion. When the positive electrode is viewed in plan, the outer contour of the positive electrode active material layer has at least one first side adjacent to the second region, a plurality of second sides not adjacent to the second region, and first corners where the first side and corresponding second sides intersect. The positive electrode active material layer has edge treatment at the first corners.

ALL-SOLID-STATE BATTERY AND METHOD OF MANUFACTURING ALL-SOLID-STATE BATTERY

NºPublicación:  EP4675736A1 07/01/2026
Solicitante: 
SANOH IND CO LTD [JP]
Sanoh Industrial Co., Ltd
EP_4675736_PA

Resumen de: EP4675736A1

An all-solid-state battery having an improved contact state between an electrode layer and a solid electrolytic layer and achieving charging/discharging without pressurization during use of the all-solid-state battery, and a method of manufacturing the same are provided. The means for this adopts the all-solid-state battery including a current collector, an electrode layer provided on the current collector, and a solid electrolyte layer stacked on and being in contact with the electrode layer, in which a plurality of voids are formed at a contact interface between the electrode layer and the solid electrolyte layer, and in which the voids contain electrolytic solution.

THERMAL REGULATION DEVICE FOR COMPONENTS

NºPublicación:  EP4673702A1 07/01/2026
Solicitante: 
VALEO SYSTEMES THERMIQUES [FR]
VALEO SYSTEMES THERMIQUES
CN_120752490_PA

Resumen de: CN120752490A

A thermal conditioning device for components, the operation of which is temperature-sensitive, in particular for energy storage and may be battery cells, in particular for vehicles, the device comprising: a discharge channel; a heat transfer fluid flow branch comprising a branch channel having an intermediate section located between an upstream section and a downstream section, where the upstream and downstream sections oppositely pass through at least one component interior placement area; a component end placement region distinct from the component interior placement region, where the region is at least partially in thermal contact with the intermediate section and the discharge channel; the heat transfer fluid circulation branch is provided with a component end placement area, so that the component placed in the component end placement area can exchange heat with the heat transfer fluid circulating in the following components: in the middle section of the heat transfer fluid circulation branch; and in the discharge channel; the intermediate section of the channel in the fluid flow branch includes at least one heat transfer fluid spoiler element.

NONAQUEOUS ELECTROLYTE SECONDARY BATTERY

NºPublicación:  EP4675748A1 07/01/2026
Solicitante: 
PANASONIC ENERGY CO LTD [JP]
Panasonic Energy Co., Ltd
EP_4675748_PA

Resumen de: EP4675748A1

Disclosed is a non-aqueous electrolyte secondary battery including: a band-shaped positive electrode; a band-shaped negative electrode; a band-shaped separator; and a non-aqueous electrolyte, wherein the positive electrode and the negative electrode are wound with the separator interposed therebetween, to form an electrode assembly, the positive electrode includes a positive electrode core body, and a positive electrode mixture layer formed on a surface of the positive electrode core body, the negative electrode includes a negative electrode core body, and a negative electrode mixture layer formed on a surface of the negative electrode core body, the negative electrode mixture layer includes, on the negative electrode starting end side of the winding, a mixture starting end region that has a first length L1 along a winding direction and that is not opposed to the positive electrode mixture layer, the positive electrode includes a positive electrode starting end region that has a second length L2 along the winding direction from the positive electrode starting end of the winding and that is opposed to the negative electrode, a first width W1 of the positive electrode starting end is smaller than a maximum second width W2 of the positive electrode excluding the positive electrode starting end, and the first length L1 is a length of 0.4 turns or more and 0.8 turns or less from the negative electrode starting end side.

BATTERY ANALYSIS SYSTEM, BATTERY ANALYSIS METHOD, BATTERY ANALYSIS PROGRAM, AND STORAGE MEDIUM WITH BATTERY ANALYSIS PROGRAM RECORDED THEREIN

NºPublicación:  EP4675888A1 07/01/2026
Solicitante: 
PANASONIC IP MAN CO LTD [JP]
Panasonic Intellectual Property Management Co., Ltd
EP_4675888_A1

Resumen de: EP4675888A1

The balance between the accuracy of monitoring a battery pack and the amount of battery data stored is optimized. In a battery analysis system, a data receiving unit receives battery data of a battery pack installed in an apparatus via an apparatus (1) or a data relay system. A battery data retention unit stores the received battery data. A battery state analysis unit reads the stored battery data and analyzes the read battery data to estimate a battery state. In accordance with the state of the battery pack, a data acquisition control unit adaptively increases or decreases at least one of the acquisition frequency or a data acquisition item of the battery data received from the apparatus or the data relay system and stored in the battery data retention unit.

METHOD FOR PRODUCING LITHIUM HYDROXIDE, METHOD FOR PRODUCING LITHIUM-CONTAINING SULFIDE SOLID ELECTROLYTE RAW MATERIAL, AND METHOD FOR PRODUCING SULFIDE SOLID ELECTROLYTE

NºPublicación:  EP4674813A1 07/01/2026
Solicitante: 
AGC INC [JP]
AGC INC
EP_4674813_PA

Resumen de: EP4674813A1

Provided is a method for producing lithium hydroxide, the method comprising: reacting lithium carbonate and calcium hydroxide in a liquid to obtain a solution containing lithium hydroxide; subjecting the solution to solid-liquid separation into a liquid component containing the lithium hydroxide and a solid component containing lithium derived from the lithium carbonate; and recovering lithium hydroxide from the liquid component.

LITHIUM SECONDARY BATTERY

NºPublicación:  EP4675741A1 07/01/2026
Solicitante: 
PANASONIC IP MAN CO LTD [JP]
Panasonic Intellectual Property Management Co., Ltd
EP_4675741_PA

Resumen de: EP4675741A1

Disclosed is a lithium secondary battery including: a positive electrode; a negative electrode; a separator; a spacer; and a nonaqueous electrolyte, wherein the separator is provided between the positive and negative electrodes, the spacer is provided between the separator and at least one of the positive and negative electrodes, in the negative electrode, a lithium metal deposits during charging and the lithium metal dissolves into the nonaqueous electrolyte during discharging, the spacer includes a plurality of first linear portions and a plurality of second linear portions that face each other with the positive electrode or the negative electrode interposed therebetween, and when the plurality of first linear portions and the plurality of second linear portions are viewed in an overlapping manner, each of the plurality of first linear portions crosses at least a portion of the plurality of second linear portions at a plurality of points.

LITHIUM SECONDARY BATTERY

NºPublicación:  EP4675740A1 07/01/2026
Solicitante: 
PANASONIC IP MAN CO LTD [JP]
Panasonic Intellectual Property Management Co., Ltd
EP_4675740_PA

Resumen de: EP4675740A1

A lithium secondary battery includes a positive electrode, a negative electrode, a separator, a spacer, and a nonaqueous electrolyte. The separator is disposed between the positive electrode and the negative electrode, and the spacer is arranged between at least one of the positive electrode and the negative electrode and the separator. At the negative electrode, lithium metal deposits during charging, and the lithium metal dissolves during discharging, the spacer has a plurality of linear portions. The separator has an elongated shape having a length L1 in a first direction, and a length L2 in a second direction perpendicular to the first direction, where L1 > L2, and an angle θ of the plurality of linear portions with respect to the first direction, where θ ≤ π/2, satisfies θ ≥ tan<-1>(L2/L1).

SECONDARY BATTERY

NºPublicación:  EP4675726A1 07/01/2026
Solicitante: 
PANASONIC ENERGY CO LTD [JP]
Panasonic Energy Co., Ltd
EP_4675726_PA

Resumen de: EP4675726A1

According to the present invention, a plurality of positive-electrode core exposed sections (11a) are arranged touching one end of the two ends, in the width direction, of a positive electrode (11) and at regular intervals in a longitudinal direction of the positive electrode. The base of each of a plurality of positive electrode tabs (19) is connected to a corresponding positive-electrode core exposed section (11a) and a distal-end side of each of the positive electrode tabs is guided out from the one end of the positive electrode. A plurality of insulating members (15) are provided which cover the positive-electrode core exposed sections (11a) and the bases of the positive electrode tabs (19) and which cover at least a section of a positive-electrode mixture layer (11-2). The plurality of insulating members (15) have a first insulating member (15-1) disposed on an outer peripheral side, and a second insulating member (15-2) disposed on an inner peripheral side. The second insulating member is thicker than the first insulating member.

SECONDARY BATTERY

NºPublicación:  EP4675725A1 07/01/2026
Solicitante: 
PANASONIC ENERGY CO LTD [JP]
Panasonic Energy Co., Ltd
EP_4675725_PA

Resumen de: EP4675725A1

This secondary battery includes an electrode body in which a positive electrode (11) and a negative electrode (12) are spirally wound with a separator (13) therebetween. The positive electrode (11) has positive electrode tabs (19) protruding in one direction from the electrode body (10). The negative electrode (12) includes a non-facing section (12a) which does not face the positive electrode (11) via the separator (13) on the winding inner side. The non-facing section (12a) has a negative electrode mixture layer (12-2) which has a different coating lengths in the longitudinal direction, and in which a minimum coating length section and a maximum coating length section are formed.

SECONDARY BATTERY

NºPublicación:  EP4675824A1 07/01/2026
Solicitante: 
PANASONIC ENERGY CO LTD [JP]
Panasonic Energy Co., Ltd
EP_4675824_PA

Resumen de: EP4675824A1

A cylindrical battery (10) comprises an electrode body (14) that includes a positive electrode (11), a negative electrode (12), and a separator (13), the positive electrode (11) and the negative electrode (12) being wound with the separator (13) interposed therebetween. The separator (13) has a folded-back portion (50) that is formed more toward the winding center side than the winding start end portion of the positive electrode (11), and an extended portion (51) that extends from the folded-back portion (50) to the winding end side of the electrode body (14) and covers the winding start end portion of the positive electrode (11) from both sides.

ELECTRODE FOR NONAQUEOUS ELECTROLYTE SECONDARY BATTERY, AND NONAQUEOUS ELECTROLYTE SECONDARY BATTERY

NºPublicación:  EP4675692A1 07/01/2026
Solicitante: 
PANASONIC ENERGY CO LTD [JP]
Panasonic Energy Co., Ltd
EP_4675692_PA

Resumen de: EP4675692A1

According to the present disclosure, provided is an electrode for a nonaqueous electrolyte secondary battery whereby reaction unevenness is suppressed. The electrode for a nonaqueous electrolyte secondary battery comprises a current collector and a mixture layer arranged on the surface of the current collector. The mixture layer has a stacked structure comprising n layers (n ≥ 2) from a first layer arranged on the surface of the current collector to an nth layer arranged on the outer surface, and the exchange current density I1 at a 50% SOC of the first layer is greater than the exchange current density In at a 50% SOC of the nth layer.

Controlling a thermal system of an electric vehicle

NºPublicación:  GB2642327A 07/01/2026
Solicitante: 
GARRETT TRANSPORTATION I INC [US]
Garrett Transportation I Inc
GB_2642327_PA

Resumen de: GB2642327A

A thermal system 100 configured to change a temperature of a component 101 of an electric vehicle comprises fluidic circuits. A subset of circuits are connectable via a multimodal valve 110. Processing circuitry obtains data indicating the component’s temperature and determines whether it exceeds or is less than, a setpoint temperature, and determines a set of operating modes in which the thermal system 100 could change the component temperature to approach the setpoint temperature, each mode corresponding to a state of at least one component of the thermal system and to a configuration of the valve 110. The processing circuitry determines, for each mode, a measure of impact associated with operating the thermal system 100 to change the temperature of the component 101, and controls the thermal system to be configured in the mode with the lowest measure of impact by controlling the thermal system component(s) operating state and valve configuration. The invention may maximise battery capacity and usable life or may reduce impact to other power electronics such as an inverter.

Intumescent battery charging enclosure

NºPublicación:  GB2642249A 07/01/2026
Solicitante: 
ENVIROGRAF LTD [GB]
Envirograf Ltd
GB_2642249_PA

Resumen de: GB2642249A

A fire-proofed enclosure (Fig. 1, 10) to house batteries when charging, comprising a housing made from a material coated or impregnated with an intumescent material and an internal scaffold, and including openings through which cabling may pass and at least one vent 36 which is closed by expansion of the intumescent material in the event of excessive heat. The housing may comprise front (Fig. 1, 12), rear (Fig. 1, 16) and side walls (Fig. 1, 14) covered by a lid (Fig. 3, 18) connected to the rear wall by a hinge (Fig. 3, 24). The scaffold may comprise support members 38 substantially located on the upper internal margin of the housing front and side walls, optionally formed of stainless steel. The lid may comprise side (Fig. 3, 20) and front pieces (Fig. 3, 22) extending downwardly. Hook-and-eye tapes 26 may be located on these side pieces and the corresponding walls of the housing. The housing may include a sealed thermoplastic tube containing an extinguishing gas or fluid released from the tube in the event of a fire within the housing, and a base to locate the battery.

Methods of preparing a composition

NºPublicación:  GB2642216A 07/01/2026
Solicitante: 
DYSON TECHNOLOGY LTD [GB]
Dyson Technology Limited
GB_2642216_A

Resumen de: GB2642216A

A method of preparing a composition having the general formula AX where A = LieMfcd; c is a cation vacancy; M is Ti, V, Fe, Cr, Mn, Co, Ni, Mo, W, Al, Nb, P, Si, B, Sn or a combination thereof; 0 ≤ d ≤ 0.5; 0 < e < 1; 0 < f ≤ 1; and the sum of d, e and f is 1; X = OpSqFlClkam; a is an anion vacancy; 0 ≤ p ≤ 1; 0 ≤ q ≤ 1; 0 ≤ l ≤ 1; 0 ≤ k ≤ 1; 0 ≤ m ≤ 0.5; and the sum of p, q, l, k and m is 1. The method comprises ball milling a precursor mixture comprising Li and M and at least one polar aprotic solvent. The composition may be Li1.1Mn0.9O2 or Li1.1Mn0.7Ti0.2O2, each with a disordered rock salt structure. The solvent is preferably dimethyl sulphoxide DMSO, or δ-valerolactone.

Maintaining state of charge of a battery of an electric vehicle

NºPublicación:  GB2642210A 07/01/2026
Solicitante: 
CATERPILLAR INC [US]
Caterpillar Inc
GB_2642210_PA

Resumen de: GB2642210A

A method and apparatus for maintaining a state of charge of a battery of an electric vehicle comprises charging the battery of the electric vehicle to a specified state of charge, resting the battery at the specified state of charge for a resting time period, determining a resting voltage, VR, of the battery at the end of the resting time period, setting an onboard charger to a constant voltage charging mode having a constant voltage, VC, based on the resting voltage, VR, and maintaining the specified state of charge of the battery whilst powering one or more ancillary electrical devices such as water heaters, air conditioning or lights of the electric vehicle. The ancillary electrical devices may be powered by either the onboard charger or the battery depending on which has a higher output voltage. The constant voltage VC output by the onboard charge is calculated by the resting voltage VR and a calibrated offset based on a measured ambient temperature, the battery temperature or the ambient temperature and the battery temperature. The electric vehicle may be a work machine including those in agriculture, construction and mining, for example.

BATTERY PACK AND METHOD FOR MANUFACTURING SAME

NºPublicación:  EP4675844A1 07/01/2026
Solicitante: 
PANASONIC ENERGY CO LTD [JP]
Panasonic Energy Co., Ltd
EP_4675844_PA

Resumen de: EP4675844A1

Provided is, for example, a battery pack that achieves a thinner size while ensuring a path for discharging gas. A battery pack 100 includes a plurality of secondary battery cells 1, each of which has, at an end face, a gas discharge port that opens in response to an increase in internal pressure, a plurality of lead plates 30, each of which connects the plurality of secondary battery cells 1, and a plurality of battery holders 20, each of which stores the plurality of secondary battery cells 1 and the lead plates 30. The plurality of battery holders 20 are coupled in such an orientation that end faces of adjacent battery holders 20 face each other to form a battery module 2, and a gas discharge space 50 is defined between the end faces, which face each other, of the battery holders 20. Each of the battery holders 20 includes a holder tube 21 that stores the secondary battery cells 1, and a holder lid 24 that closes an end of the holder tube 21. The lead plates 30 are disposed on an inner face of the holder lid 24, and the holder lid 24 is made of a material having higher heat resistance than that of the holder tube 21.

POWER SUPPLY DEVICE

NºPublicación:  EP4675788A1 07/01/2026
Solicitante: 
PANASONIC ENERGY CO LTD [JP]
Panasonic Energy Co., Ltd
EP_4675788_A1

Resumen de: EP4675788A1

To safely discharges a jet substance from battery cells to prevent an external fire and have improved cooling performance, a power supply device includes a case 2 housing a battery block 10. The case 2 has a closed structure, with a case body 20 having two ends closed with end face plates 23. The battery block 10 includes a discharge surface 10A including first end faces 15 of a plurality of battery cells 1 aligned flush with one another and a cooling surface 10B that cools the battery block 10. The case 2 has a guide clearance 51 for the jet substance and an expansion chamber 53 inside. The guide clearance 51 is located between the case body 20 and the discharge surface 10A. The expansion chamber 53 is located inward from one of the end face plates 23 and between the end face plate 23 and the cooling surface 10B. The end face plates 23 have air holes 40 through which cooling air flows into the case 2 and the jet substance is discharged outside the case 2. The expansion chamber 53 includes a redirection area 54 to redirect the jet substance flowing in through the guide clearance 51 and a blowing duct area 55 through which the cooling air is blown to cool the cooling surface 10B.

POWER SUPPLY DEVICE

NºPublicación:  EP4675797A1 07/01/2026
Solicitante: 
PANASONIC ENERGY CO LTD [JP]
Panasonic Energy Co., Ltd
EP_4675797_A1

Resumen de: EP4675797A1

The present disclosure reduces air leakage during air cooling. A power supply device 100 includes a rack 10 that holds one or more housings 20 while allowing the housings 20 insertable and removable into/from the rack 10, a latch mechanism 30 that holds each of the housings 20 so as to prevent the housing 20 from falling out of the rack 10, the latch mechanism 30 being provided in at least a part of a facing region where each of the housings 20 and an inner face of the rack 10 face each other, and one or more air cooling mechanisms 40 that forcibly blow cooling air into each of the housings 20. In the facing region, the latch mechanism 30 includes a projection 32 biased to protrude toward the inner face of the rack 10 from a surface of each of the housings 20, and a rack-side hole 14 opened at a position in the rack 10 facing the projection 32. Each of the housings 20 includes a housing-side hole 31 formed in a part of a surface facing the facing region to allow the projection 32 to protrude outward, and an elastic body 50 that elastically presses and seals a region including the housing-side hole 31 from an inner face side of the housing 20 in a state where the projection 32 protrudes from the housing-side hole 31.

PROCESS FOR SEPARATING LITHIUM AND MANGANESE FROM A POLYMETALLIC SAMPLE

NºPublicación:  EP4674812A1 07/01/2026
Solicitante: 
UNIV CLAUDE BERNARD LYON [FR]
CENTRE NAT RECH SCIENT [FR]
MECAWARE [FR]
UNIVERSITE CLAUDE BERNARD - LYON 1,
Centre National de la Recherche Scientifique,
Mecaware
EP_4674812_A1

Resumen de: EP4674812A1

The invention relates to a process for separating metals of interest from polymetallic samples. Especially, it relates to the separation of lithium and/or manganese from a polymetallic sample originating from end-of-life batteries. The process comprises a lithium leaching step in absence of mineral acid, a step of recovering lithium in a solid form, a step of forming manganese formate, and a step of recovering manganese in a solid form.

PROCESS FOR SELECTIVE EXTRACTION AND RECOVERY OF CHEMICAL ELEMENTS FROM A POLYMETALLIC SAMPLE

NºPublicación:  EP4674993A1 07/01/2026
Solicitante: 
MECAWARE [FR]
Mecaware
EP_4674993_A1

Resumen de: EP4674993A1

The invention relates to a process for separating chemical elements from a polymetallic solid sample, such as a sample originating from end-of-life batteries. The process comprises a step of recovering nickel and/or cobalt in a solid form after contacting the sample with ammonium carbonate and a reducing agent. The process comprises a further step of recovering manganese in a solid form after contacting the sample with ammonium carbonate.

PROCESS FOR SEPARATING CHEMICAL ELEMENTS FROM A POLYMETALLIC SAMPLE

NºPublicación:  EP4674992A1 07/01/2026
Solicitante: 
MECAWARE [FR]
Mecaware
EP_4674992_A1

Resumen de: EP4674992A1

The present application relates to a process for separating chemical elements M1, M2 and M3 contained in a solid sample, such as end of life batteries or black masses, wherein M1 is an alkali metal, M2 is a transition metal and M3 is aluminum.

BATTERY MODULE, AND POWER SUPPLY DEVICE COMPRISING MULTIPLE BATTERY MODULES

NºPublicación:  EP4675796A1 07/01/2026
Solicitante: 
PANASONIC ENERGY CO LTD [JP]
Panasonic Energy Co., Ltd
EP_4675796_PA

Resumen de: EP4675796A1

A battery module is smoothly insertable into and removable from a storage case in a slidable manner. A battery module 1 is stored in a storage case 24 being a front-open box. The battery module 1 includes a plurality of battery cells 3 being rechargeable, and an outer case 10 containing the plurality of battery cells 3. The outer case 10 is a box including a bottom plate 11, a top plate 12, two side plates 13, a front plate 14, and a rear plate 15. The outer case 10 has a closed internal container space 2. The rear plate 15 includes a bent portion 15B at a lower end of the rear plate 15. The bent portion 15B is bent frontward at a corner 16 at the lower end. The bent portion 15B includes a bottom connector 15a extending frontward from the corner 16, a layered portion 15c layered on and fastened to an upper surface of a rear end of the bottom plate 11, and a step 15b between the bottom connector 15a and the layered portion 15c. The bottom connector 15a has a lower surface flush with a lower surface of the bottom plate 11.

POWER SOURCE DEVICE

NºPublicación:  EP4675787A1 07/01/2026
Solicitante: 
PANASONIC ENERGY CO LTD [JP]
Panasonic Energy Co., Ltd
EP_4675787_A1

Resumen de: EP4675787A1

To safely discharge a jet substance from battery cells to prevent an external fire and have improved cooling performance, a power supply device includes a battery block 10 including multiple battery cells 1 and a case 2 housing the battery block 10. The case 2 includes a mesh portion 40 having air holes 41 with an opening size (a) less than or equal to 4 mm through which cooling air to cool an internal component is drawn in, an expansion chamber 53 between an inner surface of the case 2 including the mesh portion 40 and the battery block 10, and a guide clearance 51 between the inner surface of the case 2 and the battery block 10. The air holes 41 have a total opening area larger than a cross-sectional area of the guide clearance 51. The power supply device allows the jet substance discharged to the guide clearance 51 and expanding adiabatically to flow into the expansion chamber 53 to be discharged outside the case 2 through the air holes 41, and allows the cooling air flowing into the expansion chamber 53 through the air holes 41 to be blown to a surface of the battery block 10.

SEPARATOR FOR NONAQUEOUS SECONDARY BATTERY, AND NONAQUEOUS SECONDARY BATTERY

NºPublicación:  EP4675822A1 07/01/2026
Solicitante: 
TEIJIN LTD [JP]
Teijin Limited
EP_4675822_PA

Resumen de: EP4675822A1

The separator for a non-aqueous secondary battery has a porous layer containing inorganic particles and a binder resin and an adhesive layer which contains a phenyl group-containing acrylic type resin and a butadiene-acrylonitrile type resin and in which the amount of the butadiene unit in the total amount of the acrylic type unit, the styrene type unit, the butadiene unit, and the acrylonitrile unit contained in both resins is 3 mol% to 50 mol%.

LAYERED BATTERY

NºPublicación:  EP4675783A1 07/01/2026
Solicitante: 
TOYOTA MOTOR CO LTD [JP]
TOYOTA JIDOSHA KABUSHIKI KAISHA
EP_4675783_A1

Resumen de: EP4675783A1

A stacked-type battery includes: a stacked-electrode assembly including a plurality of electrodes stacked in a stacking direction; and an exterior package that accommodates the stacked-electrode assembly, wherein the exterior package includes a first conductive plate (18) provided on one surface of the stacked-electrode assembly in the stacking direction, a second conductive plate provided on the other surface of the stacked-electrode assembly in the stacking direction, a first laminate sheet portion joined to a peripheral edge of the first conductive plate, and a second laminate sheet portion joined to a peripheral edge of the second conductive plate, each of the first laminate sheet portion and the second laminate sheet portion includes one or more first sheets (31) and one or more second sheets (32), and the one or more first sheets (31) and the one or more second sheets (32) cover each of the peripheral edge of the first conductive plate (18) and the peripheral edge of the second conductive plate together in a state in which a part of each of the second sheets (32) is overlapped with a part of a corresponding one of the first sheets (31).

BUS BAR, MANUFACTURING METHOD FOR BUS BAR, AND POWER STORAGE DEVICE

NºPublicación:  EP4675834A1 07/01/2026
Solicitante: 
IBIDEN CO LTD [JP]
Ibiden Co., Ltd
EP_4675834_PA

Resumen de: EP4675834A1

To provide a bus bar capable of stably ensuring an insulation property and capable of being protected from a high temperature or a flame from a battery cell in an abnormal state, and a method for producing a bus bar. A bus bar (1) includes a bus bar body (5) containing a conductive material and a heat-resistant insulating film (10) containing a filler and covering the bus bar body, in which the heat-resistant insulating film (10) has a surface roughness (Ry) of 0 < Ry < 50 µm. In addition, a method for producing the bus bar (1) includes a step of immersing the bus bar body (5) containing a conductive material in a heat-resistant insulating coating material to apply the heat-resistant insulating coating material to a surface of the bus bar body (5), and then drying the heat-resistant insulating coating material to form the heat-resistant insulating film (10).

BUS BAR AND METHOD FOR PRODUCING SAME, AND ELECTRIC POWER STORAGE DEVICE

NºPublicación:  EP4675833A1 07/01/2026
Solicitante: 
IBIDEN CO LTD [JP]
IBIDEN CO., LTD
EP_4675833_PA

Resumen de: EP4675833A1

To provide a bus bar that can be produced at a low cost and that can stably ensure an insulation property. A bus bar (1a) for use in a power storage device including a battery cell includes a bus bar body (25) containing a conductive material and having a plurality of main surfaces (a first main surface (25a) and a second main surface (25b)) orthogonal to a plate-thickness direction (27), and an insulating film (26) covering the bus bar body (25). A predetermined first main surface (25a) among the plurality of main surfaces of the bus bar body (25) has a first region (21) in which the insulating film (26) formed on the first main surface (25a) has a maximum film thickness T1max and a second region (22) in which the insulating film (26) formed on the first main surface (25a) has a minimum film thickness T1min. A ratio (T1max/T1min) of the maximum film thickness T1max to the minimum film thickness T1min is larger than 1.0 and 7.0 or less.

BUS BAR AND METHOD FOR PRODUCING SAME, AND ELECTRIC POWER STORAGE DEVICE

NºPublicación:  EP4675832A1 07/01/2026
Solicitante: 
IBIDEN CO LTD [JP]
IBIDEN CO., LTD
EP_4675832_PA

Resumen de: EP4675832A1

To provide a bus bar capable of stably ensuring an insulation property, a method for producing a bus bar, and a power storage device. A bus bar (1) for use in a power storage device including a battery cell includes a bus bar body (5) containing a conductive material and covered with an insulating film (10). A corner portion (7) of the bus bar body (5) is subjected to R processing. A method for producing the bus bar (1) includes a step of performing R processing on the corner portion of the bus bar body (5) containing a conductive material, and a step of applying an insulating coating material to the bus bar body (5) and then curing the insulating coating material to form the insulating film (10). A power storage device includes a plurality of battery cells or battery modules connected to each other by the bus bar.

BUS BAR AND METHOD FOR MANUFACTURING SAME, AND ELECTRIC POWER STORAGE DEVICE

NºPublicación:  EP4675831A1 07/01/2026
Solicitante: 
IBIDEN CO LTD [JP]
IBIDEN CO., LTD
EP_4675831_PA

Resumen de: EP4675831A1

To provide a bus bar that does not require a winding operation using a ceramic tape or the like, that does not have problems of winding unevenness, a gap, or peeling off, that can even easily cope with a complicated shape, and that is also easy to produce. A bus bar (20) is for use in a power storage device including a battery cell, and includes a bus bar body (25) having a plurality of planar portions (5a, 5c, and 5e) and corner portions (5d and 5b) formed between adjacent planar portions and extending linearly, and an insulating film (10) formed on a surface of the bus bar body (25). A film thickness of the insulating film formed on the corner portion (5d and 5b) of the bus bar body (25) is smaller than a film thickness of the insulating film formed on the planar portion (5a, 5c, and 5e) of the bus bar body (25).

CURABLE SILANE-TERMINATED POLYMER COMPOSITION WITH HIGH THERMAL CONDUCTIVITY AND ENHANCED DIMENSIONAL STABILITY

NºPublicación:  EP4674906A1 07/01/2026
Solicitante: 
SIKA TECH AG [CH]
Sika Technology AG
EP_4674906_A1

Resumen de: EP4674906A1

The invention relates to a curable silane-terminated polymer composition with high thermal conductivity and enhanced dimensional stability to accommodate for battery breathing, comprising at least one organic polymer P containing reactive silane groups, wherein the reactive silane groups correspond to dialkoxy(alkyl) silanes, and at least 70 wt.-% of thermally conductive filler F and at least one plasticizer PL and at least one catalyst C.The inventive curable composition is especially suitable as an adhesive, sealant or gap filler for batteries and other electronic equipment, especially in the automotive industry.

SENSOR DEVICE

NºPublicación:  EP4675235A1 07/01/2026
Solicitante: 
HOSIDEN CORP [JP]
HOSIDEN CORPORATION
EP_4675235_PA

Resumen de: EP4675235A1

A sensor device (D1) is attachable for use to a gauge (G1) and configured to obtain a measurement from the gauge (G1) contactlessly, the gauge (G1) including: a dial plate (G16) provided with a scale mark (G161); a needle (G14) rotatable over the dial plate (G16); and a shaft configured to rotate the needle (G14). The sensor device (D1) includes a body (M1) and a battery unit (B1). The body (M1) includes a body casing (1) containing a sensor circuit configured to obtain the measurement. The battery unit (B1) includes a battery casing (5) containing at least one battery cell configured to supply electric power to the sensor circuit. The body (M1) and the battery unit (B1) are configured to be assembled to each other as a result of the body casing (1) and the battery casing (5) being stacked on top of each other.

QUALITY MANAGEMENT DEVICE, QUALITY MANAGEMENT SYSTEM, QUALITY MANAGEMENT PROGRAM, AND QUALITY MANAGEMENT METHOD

NºPublicación:  EP4675721A1 07/01/2026
Solicitante: 
HITACHI HIGH TECH CORP [JP]
HITACHI HIGH-TECH CORPORATION
EP_4675721_PA

Resumen de: EP4675721A1

Provided is a quality management device capable of reducing production loss cost by predicting a yield in a battery inspection process based on foreign matter inspection data of a battery material or a product in process.A quality management device 10 includes: a model storage unit 11 configured to store a relational expression that formulates a relation between foreign matter inspection data from a foreign matter inspection device 21 configured to measure a foreign matter mixed as an impurity in a battery material or a product in process in a battery production process (an electrode production process 31 and a cell production process 32) and battery inspection data from a battery inspection device 22 configured to inspect, in a battery inspection process 33, electrical characteristics of a battery produced in the battery production process; a yield prediction value calculation unit 12 configured to calculate a yield prediction value in the battery inspection process using the relational expression of the model storage unit 11 with the foreign matter inspection data as an input; and a yield prediction value display unit 13 configured to display the yield prediction value on a display device 23.

POWER SUPPLY UNIT FOR AEROSOL-GENERATING DEVICE, CONTROL METHOD, AND CONTROL PROGRAM

NºPublicación:  EP4674297A1 07/01/2026
Solicitante: 
JAPAN TOBACCO INC [JP]
Japan Tobacco Inc
EP_4674297_PA

Resumen de: EP4674297A1

An inhalation device (100) which is an example of a power supply unit for an aerosol-generating device comprises a power source unit (111), and a control unit (116). The power source unit (111) is configured to be capable of supplying power to a heating unit for heating an aerosol source and to be chargeable by means of power received from an external power source (PS). The control unit (116) acquires a temperature of the power source unit (111) and is configured to be capable of controlling charging of the power source unit (111) based on the temperature of the power source unit (111). The control unit (116) then varies a current value of a charging current for charging the power source unit (111) within a predetermined range in accordance with the temperature of the power source unit (111) when the temperature of the power source unit (111) is included in a first temperature zone, which is a temperature zone below a threshold temperature, and meanwhile makes the current value of the charging current even smaller than a lower limit value of the range when the temperature of the power source unit (111) is included in a second temperature zone, which is a temperature zone at or above the threshold temperature.

CURRENT COLLECTOR AND MANUFACTURING METHOD THEREFOR, ELECTRODE SHEET, BATTERY, AND ELECTRIC DEVICE

NºPublicación:  EP4675711A1 07/01/2026
Solicitante: 
UNIV HONG KONG POLYTECHNIC [CN]
The Hong Kong Polytechnic University
EP_4675711_A1

Resumen de: EP4675711A1

The present application discloses a current collector, a preparation method thereof, an electrode plate, a battery, and an electrical apparatus. The current collector comprises a densified carbon nanotube film layer and a metal layer bonded to a surface of the densified carbon nanotube film layer. Compared to a commercial metal foil, the current collector provided in the present application has a weight which is 15% to 19% of a weight of a commercial metal foil and has a thickness which is 24% to 32% of a thickness of the commercial metal foil; while exhibiting similar electrical conductivity, electrochemical stability, and obviously higher mechanical strength and flexibility; and a battery using the current collector achieve increases in gravimetric energy density and volumetric energy density by 10.2% to 25.7% and 5.1% to 11.45%, respectively.

CONNECTION MEMBER AND CIRCUIT BOARD FOR BATTERY PACK, BATTERY PACK, AND METHOD FOR MANUFACTURING SAME

NºPublicación:  EP4675750A1 07/01/2026
Solicitante: 
AKKU POWER GMBH [DE]
Akku Power GmbH
EP_4675750_PA

Resumen de: EP4675750A1

Die Erfindung betrifft ein Verbindungselement für eine Leiterplatte für ein Batteriepack, eine Leiterplatte für ein Batteriepack und ein Batteriepack mit mindestens einer Batteriezelle, wobei das Verbindungselement (10) einen Bodenabschnitt (12) zur elektrischen und mechanischen Verbindung mit der Batteriezelle und einen schräg von dem Bodenabschnitt (12) abragenden Randabschnitt (13) zur elektrischen und mechanischen Verbindung mit der Leiterplatte aufweist, und wobei das Verbindungselement (10) aus einem elektrische leitenden, lötbaren und/oder schweißbaren Material hergestellt ist und/oder zumindest abschnittsweise eine schweißbare, lötbare und/oder elektrisch leitende Beschichtung aufweist. Die Erfindung betrifft weiter ein Verfahren zur Herstellung einer Leiterplatte und ein Verfahren zur Herstellung eines Batteriepacks. Außerdem betrifft die Erfindung eine Verwendung einer Leiterplatte zur Herstellung eines Batteriepacks.

COMPOSITION FOR USE IN MANUFACTURING OF BATTERIES

NºPublicación:  EP4675689A1 07/01/2026
Solicitante: 
ELANTAS GMBH [DE]
ELANTAS EUROPE SRL [IT]
BYK JAPAN KK [JP]
Elantas GmbH,
Elantas Europe Srl,
BYK Japan KK
EP_4675689_A1

Resumen de: EP4675689A1

The invention relates to a composition comprising- A diluent or a mixture of diluents- Dispersed particles, wherein the dispersed particles comprise at least one of an electrically conductive carbon-based material and an electrode active material,wherein the diluent comprises one or more 3-alkyloxy-N,N-dialkylpropionamide compounds,wherein the alkyl groups are independently selected from alkyl groups having 1, 2 or 3 carbon atoms.

BATTERY MODULE, ASSEMBLY OF A BATTERY MODULE AND AN INTERFACE PLATE, AND BATTERY PACK COMPRISING THE BATTERY MODULE AND ASSEMBLY

NºPublicación:  EP4675758A1 07/01/2026
Solicitante: 
KB INTELLECTUAL PROPERTY GMBH & CO KG [DE]
KB Intellectual Property GmbH & Co. KG
EP_4675758_PA

Resumen de: EP4675758A1

A battery module (1) comprises battery cells (3), a module housing (2) having a upper and lower side and accommodating the battery cells (3), and a first module upper connector (4) and a second module upper connector (5) connected to the battery cells (3), a first module lower connector (6) connected to the first module upper connector (4), and a second module lower connector (7) connected to the second module upper connector (5). A first module upper connector location horizontally corresponds to a first module lower connector location and a second module upper connector location horizontally correspond to a second module lower connector location. The first module upper connector (4) fits to the first (6) and second (7) module lower connector to create contact, and the second module upper connector (5) fits to the second module lower connector (7) to create contact.

SAFE HYDROMETALLURGICAL METHOD OF RECOVERING ALKALI METALS FROM MATERIALS INCLUDING FREE ALKALI ELEMENTS

NºPublicación:  EP4674990A1 07/01/2026
Solicitante: 
TECHNISCHE UNIV CLAUSTHAL [DE]
Technische Universit\u00E4t Clausthal
EP_4674990_PA

Resumen de: EP4674990A1

In a method (1) of recovering an alkali metal from a material (2) including the alkali metal as a free alkali element, the material (2) is contacted with an aqueous solution (3) such as to convert the free alkali element into an alkali salt dissolved in the aqueous solution (3). The aqueous solution (3) with the alkali salt dissolved therein is separated from solid remainders of the material (2); and the separated aqueous solution (3) is hydrometallurgically processed to recover the alkali metal. In order to reduce an emission of hydrogen from the aqueous solution (3) contacting the material (2), a metal salt of a more noble metal that is higher in the galvanic series than the alkali metal is added to the aqueous solution (3).

CONNECTING STRUCTURE FOR MOVABLE REED AND BASE, AND ELECTROMAGNETIC RELAY

NºPublicación:  EP4675663A1 07/01/2026
Solicitante: 
XIAMEN HONGFA ELECTRIC POWER CONTROLS CO LTD [CN]
Xiamen Hongfa Electric Power Controls Co., Ltd
EP_4675663_PA

Resumen de: EP4675663A1

A connecting structure for connecting a movable reed and a base. The movable reed comprises a movable reed piece and a movable reed outlet unit; a first end part of the movable reed piece is connected to a movable contact, and a second end part is fixedly connected to a first end part of the movable reed outlet unit; the movable reed piece and the movable reed outlet unit form a V shape; a second end part of the movable reed outlet unit is configured as an outlet connecting part; the base is provided with a slot; a thinned structure extends outwards from the first end part of the movable reed outlet unit; the thinned structure is fitted in the slot of the base; positioning ribs are arranged in the slot of the base, and the positioning ribs abut against a side surface of the thinned structure. By utilizing the thinned structure, the material thickness variation of the movable reed outlet unit can be reduced, and the clamping reliability is improved.

BATTERY TRAY, BATTERY PACK AND ELECTRIC DEVICE

NºPublicación:  EP4675839A1 07/01/2026
Solicitante: 
BYD CO LTD [CN]
BYD Company Limited
EP_4675839_PA

Resumen de: EP4675839A1

A battery tray, a battery pack, and an electric device are provided. The battery tray includes: a tray body, configured to carry a plurality of cells; a side beam, disposed around the tray body, and configured to cooperate with the tray body to accommodate the cell; and a protection apparatus, disposed on the side beam, where the protection apparatus includes a fuse and a relay that are configured to be connected in series between the plurality of cells, and the relay is connected to a controller of the battery pack, to control connection or disconnection of the relay by using the controller.

THERMAL PROTECTION ASSEMBLY FOR BATTERY CELLS

NºPublicación:  EP4675810A1 07/01/2026
Solicitante: 
CELLFORCE GROUP GMBH [DE]
Cellforce Group GmbH
EP_4675810_PA

Resumen de: EP4675810A1

Die Erfindung betrifft eine Schutzanordnung, insbesondere für eine Batteriezelle, aufweisend mindestens ein Trägerelement und mindestens ein Hitzeschutzelement, wobei das Trägerelement dazu eingerichtet ist, das mindestens eine Hitzeschutzelement und mindestens eine Berstmembran aufzunehmen und entlang zumindest einer Raumrichtung über einer batterieseitigen Austrittsöffnung zu positionieren; oder wobei das Trägerelement dazu eingerichtet ist, das mindestens eine Hitzeschutzelement zumindest bereichsweise über einer an oder in einer batterieseitigen Wandung angeordneten Berstmembran zu positionieren, wobei das mindestens eine Hitzeschutzelement und/oder das Trägerelement zumindest eine Aussparung aufweist, welche dazu eingerichtet ist, einen Zugang zu mindestens einer Berstmembran auszubilden. Des Weiteren betrifft die Erfindung eine Batteriezelle mit einer Schutzanordnung.

TEMPERATURE-CONTROL PLATE AND BATTERY STORAGE ARRANGEMENT HAVING SUCH A TEMPERATURE-CONTROL PLATE

NºPublicación:  EP4675214A1 07/01/2026
Solicitante: 
BENTELER AUTOMOBILTECHNIK GMBH [DE]
Benteler Automobiltechnik GmbH
EP_4675214_PA

Resumen de: EP4675214A1

Die Erfindung betrifft eine Temperierplatte 1 mit folgenden Merkmalen: Eine Tragplatte 4 ist zwischen einer glatten oberen Abdeckplatte 5 und einer glatten unteren Abdeckplatte 6 angeordnet und mit den beiden Abdeckplatten 5 verbunden. Die Tragplatte 4 ist zur Ausbildung von Temperierkanälen 13, 14 zwischen der Tragplatte 4 und den angrenzenden Abdeckplatten 5 mit einer Temperierkanalprofilierung versehen, wobei die oberen Temperierkanäle 13 zwischen der oberen Abdeckplatte 5 und der Tragplatte 4 verlaufen und die unteren Temperierkanäle 14 zwischen der unteren Abdeckplatte 6 und der Tragplatte 4 verlaufen. Die Tragplatte 4 weist Durchgangsöffnungen auf, um die oberen und die unteren Temperierkanäle 13, 14 zur Temperiermittelumlenkung miteinander zu verbinden. Die Tragplatte 1 wird zu Temperierungen zwischen Zellebenen einer Batteriespeicheranordnung platziert.

THERMAL PROTECTION ASSEMBLY FOR A CELL HOUSING AND BATTERY CELL

NºPublicación:  EP4675757A1 07/01/2026
Solicitante: 
CELLFORCE GROUP GMBH [DE]
Cellforce Group GmbH
EP_4675757_PA

Resumen de: EP4675757A1

Die Erfindung betrifft eine Anordnung zur thermischen Verstärkung eines Zellgehäuses einer Batteriezelle, aufweisend ein Zellgehäuse mit einem Innenvolumen und aufweisend mindestens einen Elektrodenstapel, welcher in dem Innenvolumen des Zellgehäuses angeordnet ist, wobei das Zellgehäuse zumindest bereichsweise thermisch verstärkt und/oder zumindest bereichsweise gegenüber dem Elektrodenstapel isoliert ausgeführt ist. Des Weiteren betrifft die Erfindung eine Batteriezelle mit einer Anordnung.

A LIQUID RESERVOIR FOR THERMAL RUNAWAY MANAGEMENT

NºPublicación:  EP4675768A1 07/01/2026
Solicitante: 
VOLVO TRUCK CORP [SE]
VOLVO TRUCK CORPORATION
EP_4675768_PA

Resumen de: EP4675768A1

A liquid reservoir (10) for thermal runaway management, comprising: a housing (20) adapted to accommodate a liquid coolant (12), the housing (20) comprising an outlet (22) to an interior (34) of a battery pack (30) comprising one or more battery modules (32), and an openable seal (24) arranged to seal the outlet (22), wherein in response to a thermal runaway event occurring in the battery pack (30), the openable seal (24) is configured to release accommodated liquid coolant (12) into the interior (34) of the battery pack (30), and wherein at least one of a volume of the housing (20) and a volume of the accommodated liquid coolant (12) is limited by a height limit (H) defined by a terminal circuit (36) of a lowest battery module (32-1) from among said one or more battery modules (32).

BATTERY MANUFACTURING METHOD AND CORRESPONDING BATTERY

NºPublicación:  EP4675688A1 07/01/2026
Solicitante: 
LG ENERGY SOLUTION LTD [KR]
LG Energy Solution, Ltd
EP_4675688_PA

Resumen de: EP4675688A1

Disclosed is a battery manufacturing method. A first stack part (10) is formed by applying a positive active material on one of two main surfaces of a first separator sheet (2.1) and applying a negative active material on the other one of the two main surfaces of the first separator sheet. A second stack part (20) is formed by applying the positive active material onto one of two main surfaces of a second separator sheet (2.2) and applying the negative active material onto the other one of the two main surfaces of the second separator sheet. The first stack part and the second stack part are stacked upon each other with a current collector plate interposed between the first stack part and the second stack part.

BATTERY CELL, BATTERY MODULE, AND VEHICLE

NºPublicación:  EP4675720A1 07/01/2026
Solicitante: 
BYD CO LTD [CN]
BYD Company Limited
EP_4675720_PA

Resumen de: EP4675720A1

A battery cell (100), a battery module, and a vehicle are provided. The battery cell (100) includes a housing (1) and an electrode core (3). In a first direction, cover plates (2) are disposed on two opposite sides of the housing (1), and a terminal pole (21) is disposed on each cover plate (2). The electrode core (3) is disposed in the housing, the electrode core (3) includes a positive electrode plate (31), a negative electrode plate (32), and a diaphragm (33), the diaphragm (33) is disposed between the positive electrode plate (31) and the negative electrode plate (32), the positive electrode plate (31) is electrically connected to one of the terminal poles (21) through a positive tab, and the negative electrode plate (32) is electrically connected to the other of the terminal poles (21) through a negative tab (321). Support portions (5) abutting against the diaphragm (33) are disposed on inner sides of the two cover plates (2). In the first direction, a length of the diaphragm (33) is 'L diaphragm', a minimum distance between the support portions (5) on two sides of the electrode core (3) is 'L spacing', and the battery cell meets the following condition: L diaphragm - 6 mm < L spacing ≤ L diaphragm.

BATTERY CASE, BATTERY PACK, AND VEHICLE

NºPublicación:  EP4675794A1 07/01/2026
Solicitante: 
BYD CO LTD [CN]
BYD Company Limited
EP_4675794_PA

Resumen de: EP4675794A1

A battery box, a battery pack, and a vehicle are provided. The battery box includes a tray configured to carry a battery cell and a sealing cover covering a top of the tray. The tray includes a first plate body, a first support plate is disposed at two ends of the first plate body along an extension direction of the battery cell, and at least part of a projection of the first support plate on the first plate body covers an end area of the battery cell. The sealing cover includes a second plate body, a first reinforcing plate is disposed at two ends of the second plate body along the extension direction of the battery cell, and at least part of a projection of the first reinforcing plate on the second plate body covers the end area of the battery cell.

COOLING ASSEMBLY, BATTERY PACK COMPRISING SAME, AND VEHICLE

NºPublicación:  EP4675755A1 07/01/2026
Solicitante: 
BYD CO LTD [CN]
BYD Company Limited
EP_4675755_PA

Resumen de: EP4675755A1

This application provides a cooling assembly, a battery pack having the same, and a vehicle. The cooling assembly includes a framework and a filler. The framework includes a plurality of holes penetrating the framework in a thickness direction of the framework. The filler fills the holes, the filler includes a matrix and a liquid phase change medium, and the matrix includes a lyophilic polymer material.

ADAPTER STRUCTURE, BATTERY PACK AND VEHICLE

NºPublicación:  EP4675828A1 07/01/2026
Solicitante: 
BYD CO LTD [CN]
BYD Company Limited
EP_4675828_PA

Resumen de: EP4675828A1

An adapter structure, a battery pack and a vehicle. The adapter structure is applied to the battery pack, and comprises a first adapter, a second adapter and an insulating bracket, wherein the first adapter comprises a first bending structure, which is electrically connected between a first output pole of a battery cell assembly and a power distribution box; the second adapter is spaced apart from the first adapter; the second adapter comprises a second bending structure, which is electrically connected between a second output pole of the battery cell assembly and the power distribution box; and the first bending structure and the second bending structure can pass through the insulating bracket, such that the first adapter and the second adapter are insulated from each other.

BATTERY CELL, BATTERY MODULE AND VEHICLE

NºPublicación:  EP4675719A1 07/01/2026
Solicitante: 
BYD CO LTD [CN]
BYD Company Limited
EP_4675719_PA

Resumen de: EP4675719A1

A battery cell (100), a battery module (200) and a vehicle (1000) are provided. The battery cell (100) includes: a housing assembly (10) and an electrode core (20). The housing assembly (10) includes a housing body (11) and a cover plate (12), the cover plate (12) is disposed at an end of the housing body (11) to define an accommodation cavity, and the cover plate (12) is provided with a terminal pole (101). An electrode core (20) is arranged in the accommodation cavity, the electrode core (20) is provided with a tab (21), and the tab (21) is electrically connected to the terminal pole (101). A support portion (30) is disposed on an inner side of the cover plate (12), and in a first direction, support portions (30) are disposed on two sides of the tab (21). In the first direction, a support width of each support portion (30) is W1, a width of the electrode core (20) is W, and the support width and the width of the electrode core (20) satisfy the following relationship: W1≤1/3W.

APPARATUS AND METHOD FOR LAMINATING AN ELECTRODE ASSEMBLY AND BATTERY PART COMPRISING AN ELECTRODE ASSEMBLY

NºPublicación:  EP4674556A1 07/01/2026
Solicitante: 
LG ENERGY SOLUTION LTD [KR]
LG Energy Solution, Ltd
EP_4674556_PA

Resumen de: EP4674556A1

Disclosed is an apparatus for laminating an electrode assembly. The apparatus (100) is configured to receive an electrode assembly comprising a separator sheet and an electrode sheet. The apparatus comprises a lamination roller assembly with one or more rotatable lamination rollers for laminating the electrode sheet and the separator sheet to each other by application of pressure and/or heat. The apparatus is configured to roll the one or more lamination rollers across the electrode assembly along a lamination direction by moving one or both of the electrode assembly and the one or more lamination rollers. The lamination roller assembly is configured to laminate the electrode sheet and the separator sheet to each other in a plurality of spatially separated lamination areas that are displaced with respect to each other along the lamination direction and a lateral direction perpendicular to the lamination direction.

BATTERY CELL, BATTERY MODULE AND VEHICLE

NºPublicación:  EP4675845A1 07/01/2026
Solicitante: 
BYD CO LTD [CN]
BYD Company Limited
EP_4675845_PA

Resumen de: EP4675845A1

A battery cell (100), which is formed into a rectangular body. The battery cell (100) comprises: an electrode core (10), two insulating films (20) and adhesive members (30), wherein the electrode core (10) is provided with first surfaces (11) which are arranged opposite each other in the thickness direction, and second surfaces (12) which are arranged opposite each other in the width direction; the two insulating films (20) are bonded to the two first surfaces (11) respectively; and the adhesive members (30) are bonded to the second surfaces (12), and each adhesive member (30) has an overlapping area with each insulating film (20).

RECHARGEABLE BATTERY, PREPARATION METHOD AND ELECTRIC DEVICE

NºPublicación:  EP4675737A1 07/01/2026
Solicitante: 
SUNWODA MOBILITY ENERGY TECHNOLOGY CO LTD [CN]
Sunwoda Mobility Energy Technology Co., Ltd
EP_4675737_A1

Resumen de: EP4675737A1

A secondary battery, a preparation method, and an electric device. The secondary battery includes a positive electrode plate, a separator, a negative electrode plate and an electrolyte, where the negative electrode plate includes a lithium metal sheet and a modification layer disposed on at least one surface of the lithium metal sheet, and the modification layer includes phosphate and lithium metal alloy. The surface of the lithium metal sheet is provided with the modification layer which can effectively conduct lithium ions, and the lithium metal alloy is able to achieve uniform deposition of lithium ions, prevent the growth of lithium dendrites, and improve the electrochemical and safety performance of the battery.

METHOD FOR IMPROVING AIR STABILITY OF SODIUM ION LAYERED OXIDE, MATERIAL, AND USE

NºPublicación:  EP4675705A1 07/01/2026
Solicitante: 
INST PHYSICS CAS [CN]
Institute of Physics, Chinese Academy of Sciences
EP_4675705_PA

Resumen de: EP4675705A1

A method for improving air stability of a sodium ion layered oxide, a material, and a use. The method for improving air stability of a sodium ion layered oxide comprises: regulating the weighted average ionic potential ΦM of cations other than sodium ions of a copper-based sodium ion layered oxide positive electrode material NaxCuyMzO2 and regulating a particle size r of primary particles of a crystal, so that 47.5 nm<-1>≤ΦM≤ 50.5 nm<-1> and 1.4 µm≤r≤100 µm,thereby reducing the amount of sodium loss of the sodium ion layered oxide positive electrode material after deterioration in air, and obtaining a sodium ion battery layered oxide positive electrode material having air stability, wherein M is selected from one or more of Ni<2+>, Zn<2+>, Mg<2+>, Fe<3+>, La<3+>, Lu<3+>, Sb<3+>, Mn<4+>, Ti<4+>, Zr<4+>, Sn<4+>, and Bi<5+>; and 0.9≤x≤1, and y+z=1.

ELECTROCHEMICAL DEVICE AND ELECTRONIC DEVICE

NºPublicación:  EP4675746A1 07/01/2026
Solicitante: 
NINGDE AMPEREX TECHNOLOGY LTD [CN]
Ningde Amperex Technology Limited
EP_4675746_PA

Resumen de: EP4675746A1

The present application relates to an electrochemical device and an electronic device. Specifically, the present application provides an electrochemical device including a cell, where the cell includes a positive electrode, a negative electrode, an electrolyte, and a separator, an outermost electrode of the cell has a curved portion and a straight portion, a length of the straight portion is L mm, a radius of the curved portion is D mm, and 5 ≤ L/D ≤ 10; and the electrolyte includes a dinitrile compound, and based on a mass of the electrolyte, a percentage of the dinitrile compound is A%, and 4 ≤ A ≤ 10. The electrochemical device of the present application has significantly improved high-temperature cycling performance.

ELECTROCHEMICAL APPARATUS AND ELECTRONIC APPARATUS

NºPublicación:  EP4675745A1 07/01/2026
Solicitante: 
NINGDE AMPEREX TECHNOLOGY LTD [CN]
Ningde Amperex Technology Limited
EP_4675745_PA

Resumen de: EP4675745A1

The present application relates to an electrochemical apparatus and an electronic apparatus. Specifically, the present application provides an electrochemical apparatus including a cell, the cell including a positive electrode, a negative electrode, an electrolyte, and a separator, where an outermost electrode of the cell has a curved portion and a straight portion, a length of the straight portion is L mm, a radius of the curved portion is D mm, and 5 ≤ L/D ≤ 10; and the electrolyte includes propylene carbonate, and based on a mass of the electrolyte, a percentage of the propylene carbonate is A%, and 5 ≤ A ≤ 15. The electrochemical apparatus of the present application has significantly improved room-temperature cycling performance.

METHOD FOR PRODUCING A LITHIUM-CONTAINING ELECTRODE, AND ELECTROCHEMICAL CELL

NºPublicación:  EP4673993A1 07/01/2026
Solicitante: 
SIEMENS AG [DE]
Siemens Aktiengesellschaft
CN_121195383_PA

Resumen de: WO2024200100A1

The invention relates to a method for producing a lithium-containing electrode (4) for a lithium-ion-containing accumulator, having the following steps: - producing a porous metal structure (6), - coating a surface (26) of the porous structure (6) with an iron phosphate layer (28), - introducing the porous structure (6) provided with the iron phosphate layer (28) into an electrochemical cell (2) as a first electrode (8) which is used as a cathode (10), - introducing a second lithium-containing electrode (12) into the cell (2), said electrode being used as an anode (14), wherein - lithium compounds (30) are introduced into the second lithium-containing electrode (12), said lithium compounds originating from thermally decomposed electrode material of a lithium-ion accumulator, - introducing a non-aqueous electrolyte (16) into the electrochemical cell (2), - closing the electrochemical cell (2) under inert conditions, - applying an electrical current to the electrodes (8), (12) of the electrochemical cell (2) such that lithium ions (18) migrate from the lithium-containing anode (14) to the cathode (10) in the form of the porous structure (6) through the non-aqueous electrolyte (16), and - the surface (26) of the porous structure (6) provided with the iron phosphate layer (28) is converted into a lithium iron phosphate layer (32).

BATTERY RECYCLING PROCESS

NºPublicación:  EP4675754A1 07/01/2026
Solicitante: 
TUPY S A [BR]
UNIV SAO PAULO [BR]
Tupy S.A,
Universidade de S\u00E3o Paulo - USP
EP_4675754_A1

Resumen de: EP4675754A1

The present invention relates to a new recycling route for batteries used in the consumer electronics and automotive sectors. This invention encompasses batteries with different types of cathode active materials, such as LCO (LiCoO2), NCA (LiNiCoAlO2), LMO (LiMnO2 or LiMn2O4), NMC (LiNixMnγCozO2), and LMO-NMC (LiNiCoAlO2-LiNixMnγCozO2), in prismatic, cylindrical, and pouch formats. The process comprises the steps of: discharging the batteries, disassembling and separating battery components, grinding the battery cells, precipitating fluorine and lithium, acid leaching, separating manganese via ozonation, precipitating aluminum, extracting cobalt using solvents, precipitating nickel, and precipitating the remaining lithium. The present invention introduces an acid leaching step without the use of a reducing agent, which can achieve efficiencies close to 99% for Ni, Co, Mn, and Li, as well as mechanical processing without any thermal treatment to concentrate the metals of interest from the battery cathodes. The present invention further aims to provide a lithium-ion battery recycling process that employs a metal separation route via ozonation followed by electrodialysis, as well as a lithium-ion battery recycling process that utilizes a metal separation route via electrodialysis.

ALL-SOLID-STATE BATTERY

NºPublicación:  EP4675739A1 07/01/2026
Solicitante: 
NISSAN MOTOR [JP]
Nissan Motor Co., Ltd
EP_4675739_PA

Resumen de: EP4675739A1

Provided is a means capable of further suppressing a short circuit while suppressing a decrease in energy density in an all-solid-state battery including a solid electrolyte layer. An all-solid-state battery, including a power generating element including: a positive electrode including a positive electrode active material layer, a negative electrode including a negative electrode active material layer, and a solid electrolyte layer interposed between the positive electrode and the negative electrode and containing a solid electrolyte, wherein the solid electrolyte layer includes a first solid electrolyte layer adjacent to the positive electrode active material layer and containing a first solid electrolyte and a first binder, and a second solid electrolyte layer adjacent to the negative electrode active material layer and containing a second solid electrolyte and a second binder, the first binder and the second binder each contain a specific binder, and when the power generating element is viewed in plan view, at least a part of an outer peripheral end of the positive electrode active material layer is located inside an outer peripheral end of the first solid electrolyte layer or an outer peripheral end of the second solid electrolyte layer.

ELECTROLYTE FOR ULTRA EFFICIENT STATIC ZINC-BASED BATTERY

NºPublicación:  EP4673991A1 07/01/2026
Solicitante: 
OFFGRID ENERGY LABS PRIVATE LTD [IN]
OFFGRID ENERGY LABS INC [US]
Offgrid Energy Labs Private Limited,
Offgrid Energy Labs Inc
WO_2024180484_A1

Resumen de: WO2024180484A1

An electrolyte of a static zinc-based battery, includes a) zinc bromide in molar concentration from 1.5M to 3.0M, b) tetraethylammonium bromide as a bromine complexing agent in half of the molar concentration of the zinc bromide, c) a glycol based anti-freezing agent in molar concentration from 1.0M to 2.0M, d) zinc chloride as supporting ionic conducting agent in molar concentration from 1.0M to 4.0M, and e) an additional supporting ionic conducting agent in molar concentration from about 2.0M to 4.0M. The electrolyte minimizes the self¬ discharge of the static zinc -based battery and improves the energy density of the static zinc-based battery.

BINDER FOR AN ELECTRODE, ELECTRODE FORMULATION FOR A LI-ION BATTERY, AND METHOD FOR MANUFACTURING AN ELECTRODE

NºPublicación:  EP4673981A1 07/01/2026
Solicitante: 
ARKEMA FRANCE [FR]
ARKEMA France
KR_20250160954_A

Resumen de: CN120731513A

The present invention relates to a binder for an electrode of a secondary battery, comprising a fluorinated polymer A and an acrylic polymer B, characterized in that the acrylic polymer B comprises monomer units containing one or more CO2-Li + functional groups, and the acrylic polymer B has a lithiation rate of at least 30%.

SYSTEM AND DEVICE FOR REGULATING ELECTRONIC COMPONENTS

NºPublicación:  EP4673701A1 07/01/2026
Solicitante: 
VALEO SYSTEMES THERMIQUES [FR]
VALEO SYSTEMES THERMIQUES
CN_120659963_PA

Resumen de: CN120659963A

The invention relates to a thermal conditioning device (200, 210, 220) for components (410), in particular electronic components capable of being heated, the operation of which is sensitive to the temperature, said device (200, 210, 220) comprising an upper plate and a lower plate assembled together with the upper plate to form a plurality of flow-through channels (21) extending mainly along a longitudinal axis for a heat transfer fluid, the invention relates to a cooling device (200, 210, 220) for cooling a component (410), in particular a refrigerant fluid, the upper plate of which is configured to be in thermal contact with the component (410), the device (200, 210, 220) comprising at least one spoiler element (270) in at least a portion of the flow channel (216, 217, 218) configured to face the component (410), the flow disturbing element (270) extends along a main longitudinal extension axis of the channel only partially over the length of the channel (216, 217, 218) of the plate, the device being characterized in that the flow disturbing element (270) extends along the main longitudinal extension axis of the channel (216, 217, 218). The surface of the spoiler element (270) of the device is configured to have a surface area ratio of between 15 and 60, preferably between 15 and 36, relative to the surface of the component (410) in contact with the upper plate of the device.

THERMAL REGULATION DEVICE FOR COOLING ELECTRICAL ENERGY STORAGE MEMBERS

NºPublicación:  EP4673699A1 07/01/2026
Solicitante: 
VALEO SYSTEMES THERMIQUES [FR]
VALEO SYSTEMES THERMIQUES
WO_2024180142_PA

Resumen de: WO2024180142A1

The present invention relates to a thermal regulation device for cells of an electric battery, comprising: - a distribution box (100) comprising a fluid inlet chamber (410) and a fluid return chamber (420); - a tube (60) having two fluid circulation assemblies (61, 62) secured by a material bridge (64), one communicating with the inlet chamber and the other communicating with the return chamber, the material bridge (64) forming at least one material clearance gap between the two assemblies (61, 62), the distribution box (100) comprising a rib (441) which separates the inlet chamber from the return chamber and is partially housed in the material clearance gap (65), and the material bridge (64) comprising a notch (642) that opens onto an end face of the tube (60), the rib (441) comprising a longitudinal thickened portion (442) partially housed in the notch (642).

THERMAL REGULATION DEVICE, AND CHARGING DEVICE COMPRISING A THERMAL REGULATION DEVICE

NºPublicación:  EP4673698A1 07/01/2026
Solicitante: 
VALEO SYSTEMES THERMIQUES [FR]
VALEO SYSTEMES THERMIQUES
CN_120712452_PA

Resumen de: CN120712452A

A thermal conditioning method and a thermal conditioning device, in particular for a motor vehicle. The invention relates to a thermal conditioning device, in particular a cooling device, for an electrical component susceptible to release heat during operation, in particular for an electrical energy storage module, comprising a first plate (2) and a second plate (3) assembled with the first plate, each plate being delimited by an edge, the invention relates to a device (1) for producing a heat transfer fluid, in particular a refrigerant fluid, in order to together form a plurality of flow-through channels (40) for a heat transfer fluid, in particular a refrigerant fluid, which channels define a channel region (4), at which the two plates (2, 3) are assembled by laser welding, preferably by transparent laser welding, characterized in that the two plates (2, 3) are arranged in the channel region (4). The apparatus comprises additional joining means different from the transparent laser welding, which join the edge of at least one sheet (2, 3) to the other sheet.

CATHODE FOR LI-S BATTERY

NºPublicación:  EP4673984A1 07/01/2026
Solicitante: 
NORWEGIAN UNIV SCI & TECH NTNU [NO]
Norwegian University of Science and Technology (NTNU)
CN_121219852_A

Resumen de: US2025391998A1

A lithium sulphur battery comprising a Li anode, a separator between the anode and cathode, a Li-containing electrolyte; and a sulphur-containing cathode; wherein the separator comprises a porous substrate carrying a metal-organic framework comprising at least two different metal ions one of which is an iron ion. Also, a process for the preparation of a cathode material for a Li—S battery comprising nucleating metal ions on a graphene oxide or reduced graphene oxide sheet such that the metal ions are chemically bound to the basal plane of the graphene oxide or reduced graphene oxide sheet; growing a metal-organic framework comprising said chemically bound metal ions by adding a polyfunctional ligand to form a metal organic framework bound to a reduced graphene oxide sheet (MOF@rGO); and infusing elemental sulphur into the metal organic framework to form S-MOF@rGO.

SEPARATOR FOR LI-S BATTERY

NºPublicación:  EP4673983A1 07/01/2026
Solicitante: 
NORWEGIAN UNIV SCI & TECH NTNU [NO]
Norwegian University of Science and Technology (NTNU)
CN_121219852_A

Resumen de: US2025391998A1

A lithium sulphur battery comprising a Li anode, a separator between the anode and cathode, a Li-containing electrolyte; and a sulphur-containing cathode; wherein the separator comprises a porous substrate carrying a metal-organic framework comprising at least two different metal ions one of which is an iron ion. Also, a process for the preparation of a cathode material for a Li—S battery comprising nucleating metal ions on a graphene oxide or reduced graphene oxide sheet such that the metal ions are chemically bound to the basal plane of the graphene oxide or reduced graphene oxide sheet; growing a metal-organic framework comprising said chemically bound metal ions by adding a polyfunctional ligand to form a metal organic framework bound to a reduced graphene oxide sheet (MOF@rGO); and infusing elemental sulphur into the metal organic framework to form S-MOF@rGO.

METHOD FOR PRODUCING A BATTERY CELL, A BATTERY CELL COMPONENT, AND A BATTERY CELL

NºPublicación:  EP4673990A1 07/01/2026
Solicitante: 
POWERCO SE [DE]
PowerCo SE
DE_102023201904_PA

Resumen de: WO2024179962A1

The invention relates to a method for producing a battery cell (1), comprising at least the following steps: a) providing a stack (2) of electrodes, the stack (2) having two mutually opposite end faces (3, 4) and a circumferential surface (5) therebetween; b) providing a winding body (6), which has at least one foil portion (7) and a fastening portion (8); c) wrapping the stack (2) with the winding body (6), at least the circumferential surface (5) being enclosed by the winding body (6); d) arranging a first cover element (9) on a first end face (3); e) producing an overlap (10) between a joining region (11) of the first cover element (9) and the fastening portion (8); f) connecting the fastening portion (8) to the joining region (11) in the region of the overlap (10) by means of a joining element (12) which is made of a plastics material. The invention further relates to a battery cell component (16), comprising at least a stack (2) of electrodes, a winding body (6) and at least one cover element (9, 13), as well as to a battery cell (1).

SULPHIDE BASED LITHIUM-ION CONDUCTING SOLID MATERIALS AND METHODS FOR THE PRODUCTION THEREOF

NºPublicación:  EP4673398A1 07/01/2026
Solicitante: 
UMICORE NV [BE]
Umicore
KR_20250154487_A

Resumen de: CN120693298A

The present invention relates to solid materials obtainable by melt quenching a mixture of lithium sulfide, boron sulfide, boron oxide and Se, Te, In or a combination thereof, thereby forming a glassy solid suitable for use in electrochemical cells, for example as a lithium ion and electron conductive coating, and exhibiting high thermal stability.

THERMAL REGULATION DEVICE FOR COOLING ELECTRICAL ENERGY STORAGE ELEMENTS

NºPublicación:  EP4673697A1 07/01/2026
Solicitante: 
VALEO SYSTEMES THERMIQUES [FR]
VALEO SYSTEMES THERMIQUES
WO_2024180140_PA

Resumen de: WO2024180140A1

The present invention relates to a thermal regulation device for an electric storage battery, comprising: - a distribution box comprising a fluid inlet chamber and a fluid return chamber; - a tube (60) with two fluid circulation assemblies (61, 62) secured by a material bridge (64), one communicating with the inlet chamber and the other communicating with the return chamber, the fluid circulation assemblies (61, 62) having, in a cross-section of the tube (60), long edges which lie on two parallel straight lines, the material bridge (64) forming, in a cross-section of the tube (60), at least one segment lying on one of the parallel straight lines, defining a material clearance between the two fluid circulation assemblies (61, 62) and extending over a thickness of the tube (60) comprised between the two parallel straight lines.

THERMAL REGULATION DEVICE, AND CHARGING DEVICE COMPRISING A THERMAL REGULATION DEVICE

NºPublicación:  EP4673696A1 07/01/2026
Solicitante: 
VALEO SYSTEMES THERMIQUES [FR]
VALEO SYSTEMES THERMIQUES
CN_120712451_PA

Resumen de: CN120712451A

The invention relates to a thermal conditioning device (1), in particular a cooling device, for an electrical component (2) susceptible to release heat during operation, in particular for an electrical energy storage module, comprising a first plate (2) and a second plate (3) assembled with the first plate, each plate being delimited by an edge, the invention relates to a device (1) for producing a heat transfer fluid, in particular a refrigerant fluid, comprising a plurality of plates (2), in order to together form a plurality of flow-through channels (5) for a heat transfer fluid, in particular a refrigerant fluid, which define channel regions (6), at least one of said plates being stamped in order to form part of the walls of the channels, the assembly of the two plates being effected by laser welding (7) at the walls of the channels, said device being characterized in that the two plates are welded together by means of laser welding (7). A region at least partially defining a perimeter of the channel region includes a different assembly means feature (8) than laser transmission welding (7) selected from the group consisting of laser welding with filler wire, adhesive bonding, friction stir welding, or a combination thereof.

THERMAL REGULATION DEVICE WITH CENTRAL COLLECTOR

NºPublicación:  EP4673989A1 07/01/2026
Solicitante: 
VALEO SYSTEMES THERMIQUES [FR]
VALEO SYSTEMES THERMIQUES
WO_2024179944_PA

Resumen de: WO2024179944A1

The present invention relates to a thermal regulation device (1) extending in a longitudinal-transverse plane, comprising a first tube (12), a second tube (14) and a collector (6), the tubes (12, 14) comprising channels (24) configured for the circulation of a heat-transfer fluid, these channels being distributed in a first circulation set (26) and a second circulation set (28), the collector (6) comprising a heat-transfer fluid inlet (8) and a heat-transfer fluid outlet (10), the fluid inlet (8) being arranged on a first side of the longitudinal-transverse plane and the fluid outlet (10) being arranged on a second side, the first circulation set (26) of the tubes (12, 14) opening into the fluid inlet (8) and the second circulation set (28) of the tubes (12, 14) opening into the fluid outlet (10).

CATHODE MATERIAL COMPRISING IRON HYDROXY FLUORIDE

NºPublicación:  EP4673402A1 07/01/2026
Solicitante: 
BELENOS CLEAN POWER HOLDING AG [CH]
Belenos Clean Power Holding AG
CN_120659761_PA

Resumen de: CN120659761A

The invention relates to a method for producing a cathode active material, comprising at least partially dissolving iron fluoride trihydrate (IFH) in a polar solvent, thereby obtaining a solution; adding water to the solution, thereby precipitating a compound comprising pyrochlore hydrated iron hydroxyfluoride (Pyr-IHFH); separating the precipitated compound from the solution; and heating the separated precipitated compound to a temperature of 50-400 DEG C, thereby obtaining a cathode active material comprising pyrochlore iron hydroxyfluoride (Pyr-IHF) wherein water is added to the solution to convert the IFH into Pyr-IHFH. The invention further relates to a cathode active material comprising Pyr-IHF, a cathode comprising the cathode active material and a battery comprising the cathode.

THERMAL REGULATION DEVICE FOR COMPONENTS

NºPublicación:  EP4673994A1 07/01/2026
Solicitante: 
VALEO SYSTEMES THERMIQUES [FR]
VALEO SYSTEMES THERMIQUES
CN_120752783_PA

Resumen de: CN120752783A

The invention relates to a device (4) for thermally conditioning a temperature-sensitive component (6), said device (4) comprising:-a heat transfer fluid discharge channel (30); -at least two placement areas (204), each placement area (204) being arranged to receive said component, each placement area (204) being in thermal contact with the heat transfer fluid discharge channel (30) such that a component (6) placed in this placement area (204) is able to exchange heat with the heat transfer fluid circulating in the heat transfer fluid discharge channel (30).

THERMAL REGULATION DEVICE FOR COMPONENTS

NºPublicación:  EP4673995A1 07/01/2026
Solicitante: 
VALEO SYSTEMES THERMIQUES [FR]
VALEO SYSTEMES THERMIQUES
CN_120712679_PA

Resumen de: CN120712679A

The invention relates to a thermal conditioning device (4) for a component (6), the operation of which is temperature-sensitive, the device (4) comprising: a heat transfer fluid distribution channel (8); a heat transfer fluid slowing cavity (10), the distribution channel (8) passing through the heat transfer fluid slowing cavity (10); a heat transfer fluid flow branch (100) in which the heat transfer fluid from the distribution channel (8) is distributed; and at least one placement area (202, 204) for receiving the component (6), the placement area (202, 204) facing the heat transfer fluid slowing cavity (10) such that the component (6) placed in the placement area (202, 204) can exchange heat with the heat transfer fluid circulating in the heat transfer fluid circulation branch (100).

SECONDARY BATTERY

NºPublicación:  EP4675727A1 07/01/2026
Solicitante: 
PANASONIC ENERGY CO LTD [JP]
Panasonic Energy Co., Ltd
EP_4675727_PA

Resumen de: EP4675727A1

A cylindrical secondary battery (1) comprises an electrode body (10). A positive electrode (11) that constitutes the electrode body (10) has an elongated positive electrode core body (13), and a positive electrode mixture layer (14) that is positioned on the positive electrode core body (13). A plurality of exposed portions (15) where the surface of the positive electrode core body (13) is exposed are provided in the length direction of the positive electrode (11) to a widthwise end portion of the positive electrode (11). The positive electrode mixture layer (14) includes a first region (14a) and a second region (14b), the compressive elastic modulus of the first region (14a) being greater than the compressive elastic modulus of the second region (14b).

CURRENT COLLECTOR, POLYESTER FILM, NEGATIVE-ELECTRODE CURRENT COLLECTOR, ELECTRIC POWER STORAGE ELEMENT, ELECTRIC VEHICLE, AND ELECTRIC MISSILE

NºPublicación:  EP4675713A1 07/01/2026
Solicitante: 
TORAY INDUSTRIES [JP]
Toray Industries, Inc
EP_4675713_PA

Resumen de: EP4675713A1

The present invention addresses the problem of providing: a current collector in which it is possible to suppress the occurrence of voids caused by resin breakdown gases or the like that arise due to charging/discharging, etc., of a secondary battery, particularly when the current collector is used in a negative electrode; and a polyester film in which there is little occurrence of voids caused by breakdown gases or the like when charging/discharging is performed, particularly when the polyester film is used as a negative-electrode current collector. The means for solving the aforementioned problem is a current collector comprising a polyester film and a layer (M layer) that is composed of metal and/or a metal-based compound, the maximum reduction current peak intensity of the current collector in CV measurement (0.01-2.0 V, 10 cycles) being 0.000 mA/cm<sup>2</sup> to 0.050 mA/cm<sup>2</sup> inclusive.

SECONDARY BATTERY, POLYESTER FILM, LAMINATED POLYESTER FILM, RESIN CURRENT COLLECTOR, MONOPOLAR CURRENT COLLECTOR, POWER STORAGE ELEMENT, ELECTRIC VEHICLE, ELECTRIC FLYING BODY, AND LAMINATED POLYESTER FILM MANUFACTURING METHOD

NºPublicación:  EP4675712A1 07/01/2026
Solicitante: 
TORAY INDUSTRIES [JP]
Toray Industries, Inc
EP_4675712_A1

Resumen de: EP4675712A1

A problem to be solved by the present invention is to provide a film that is resistant to heat defeat when directly depositing a thick layer composed of a metal and/or metal-based compound, a current collector with excellent external stress resistance using the film, and a secondary battery with excellent pressure durability using the film. A solution to the problem is a secondary battery including a current collector having a layer (hereinafter referred to as layer M) composed of a metal and/or metal-based compound and having a thickness of 0.2 µm or more and 3.0 µm or less on surfaces on surfaces on both sides of a polyester film that satisfies the following (1) and (2):(1) a thickness of the polyester film is 1 µm or more and 30 µm or less; and(2) the polyester film has a resin layer containing 0.1% by mass or more and less than 5.0% by mass of conductive particles.

BATTERY EXPLOSION-PROOF STRUCTURE AND BATTERY

NºPublicación:  EP4675812A1 07/01/2026
Solicitante: 
SHENZHEN BAK POWER BATTERY CO LTD [CN]
Shenzhen Bak Power Battery Co., Ltd
EP_4675812_PA

Resumen de: EP4675812A1

The present disclosure provides a battery explosion-proof structure and a battery, involving the technical field of batteries. The battery explosion-proof structure includes a housing body, a current collector, a sealing member, and an explosion-proof sheet. The housing body is provided with an opening; the current collector is arranged in the opening, and is connected to the housing body to define a mounting groove; the sealing member is arranged in the mounting groove, and the sealing member is arranged between the current collector and the housing body; the explosion-proof sheet is snapped into the mounting groove; a part of the explosion-proof sheet can abut against the current collector and the sealing member; and the explosion-proof sheet is provided with an explosion-proof part. The housing body and the current collector of the present disclosure define the mounting groove to mount the explosion-proof sheet, and the mounting groove is sealed by the sealing member, making the housing body form a sealing structure, reducing the situation where the explosion-proof sheet becomes loose after mounting. When the pressure inside the housing body increases, it reaches the preset bursting threshold of the explosion-proof sheet, thereby causing the explosion-proof part of the explosion-proof sheet to deform and form a pressure relief channel for pressure relief, avoiding the occurrence of an explosion due to excessive housing pressure.

INSERT DEVICE

NºPublicación:  EP4675731A1 07/01/2026
Solicitante: 
LG ENERGY SOLUTION LTD [KR]
LG ENERGY SOLUTION, LTD
EP_4675731_PA

Resumen de: EP4675731A1

An insert device according to an embodiment of the present disclosure inserts an electrode assembly into a battery can, and the insert device includes a can holder holding the battery can, a lower stopper supporting the electrode assembly from below and configured to be movable in a direction parallel to a central axis of the electrode assembly, a side stopper configured to advance or retreat in a direction perpendicular to the central axis of the electrode assembly at a side of the electrode assembly, a transfer member configured to transfer the electrode assembly and the battery can, and a lower holder supporting the electrode assembly transferred by the transfer member from below and configured to be movable in a direction parallel to the central axis of the electrode assembly.

APPARATUS AND METHOD FOR DIAGNOSING BATTERY

NºPublicación:  EP4675294A1 07/01/2026
Solicitante: 
LG ENERGY SOLUTION LTD [KR]
LG Energy Solution, Ltd
EP_4675294_PA

Resumen de: EP4675294A1

An apparatus for diagnosing a battery according to the present disclosure includes a profile obtaining unit configured to obtain a first differential profile based on a differential voltage and capacity of the battery corresponding to a charging process and a second differential profile based on a differential voltage and capacity of the battery corresponding to a discharging process; and a control unit configured to calculate the number of charging peaks included in a first capacity section from the first differential profile, calculate the number of discharging peaks included in a second capacity section from the second differential profile, and diagnose a state of the battery based on the number of the charging peaks and the discharging peaks.

POWER DISTRIBUTION MANAGEMENT INTEGRATED ASSEMBLY OF BATTERY SYSTEM, BATTERY PACK, AND AUTOMOBILE

NºPublicación:  EP4674666A1 07/01/2026
Solicitante: 
ZHEJIANG LEAPENERGY TECH CO LTD [CN]
ZHEJIANG LEAPMOTOR TECH CO LTD [CN]
Zhejiang Leapenergy Technology Co., Ltd,
Zhejiang Leapmotor Technology Co., Ltd
EP_4674666_PA

Resumen de: EP4674666A1

A power distribution management integrated assembly of a battery system, a battery pack, and an automobile are provided and include a structure assembly (10), including a base (11) and a copper bar component (12); an electrical assembly (20), including a fast charging relay assembly (21), a main relay assembly (22), and a fuse (23) all arranged on the base (11) and all electrically connected to the copper bar component (12); and a hardware circuit assembly (30), including a control plate (31), a sampling component (32), a pre-charging resistor (33), and a pre-charging relay (34), the control plate (31) being arranged on the base (11), and the pre-charging resistor (33) and pre-charging relay (34) being integrated on the control plate (31), the fast charging relay assembly (21), main relay assembly (22), and fuse (23) being all electrically connected to the control plate (31).

SYSTEM AND METHOD FOR CONTROLLING BATTERY CONDITION AWARE ENERGY STORAGE SYSTEMS

NºPublicación:  EP4674026A1 07/01/2026
Solicitante: 
FLUENCE ENERGY LLC [US]
Fluence Energy, LLC
WO_2024182335_PA

Resumen de: WO2024182335A1

A system includes a plurality of energy storage nodes and a control system. The energy storage nodes include a battery storage element, a power conversion subsystem, and a control subsystem to receive battery data. The control subsystem or the control system is configured to determine at least one battery condition about one or more of the energy storage nodes from the battery data. The control system is configured to create one or more limits, restrictions, or preferences on operation of the one or more energy storage nodes based on: (1) the at least one battery condition; and (2) a required power flow or an overall operating intent. The control system is configured to dispatch the required power flow or the overall operating intent across the plurality of energy storage nodes based on the one or more limits, restrictions, or preferences on operation.

SOLID ELECTROLYTE WITH PROTRUSION AND ALL SOLID-STATE BATTERIES COMPRISING SAME

NºPublicación:  EP4673985A1 07/01/2026
Solicitante: 
FACTORIAL INC [US]
Factorial Inc
KR_20250078541_PA

Resumen de: CN119731810A

A battery assembly has a plurality of first electrodes, a plurality of second electrodes, and a plurality of solid electrolyte layers. The solid electrolyte layers have protrusions in at least one of the solid electrolyte layers. The protrusion is aligned with the first electrode tab of one of the first electrodes. The folding of the first electrode tab causes the protrusion to be positioned to separate the first electrode tab from the second electrode, thereby preventing a short circuit between the first electrode tab and the second electrode. In one aspect, the present disclosure provides an all-solid-state battery including one or more anodes, one or more cathodes, and one or more solid electrolyte layers having protrusions. The invention also discloses a preparation method of the battery assembly.

SECONDARY BATTERY ELECTRODE AND SECONDARY BATTERY INCLUDING SAME

NºPublicación:  EP4675697A1 07/01/2026
Solicitante: 
SK ON CO LTD [KR]
SK On Co., Ltd
EP_4675697_PA

Resumen de: EP4675697A1

According to exemplary embodiments, an electrode for a lithium secondary battery includes an electrode current collector, an electrode active material layer formed on the electrode current collector and including an electrode active material, and a coating layer formed on the electrode active material layer. The average value, obtained by measuring the arithmetic average roughness 15 times within a scan range of 0.5 µm × 0.5 µm on an outer surface of the coating layerusing an atomic force microscope (AFM), and then removing the maximum and minimum values, is 30 nm or less.

CURRENT COLLECTOR HAVING ANODIC, CATHODIC, OR BOTH ANODIC AND CATHODIC PROPERTIES AND SECONDARY BATTERY COMPRISING SAME

NºPublicación:  EP4675710A1 07/01/2026
Solicitante: 
FRAMTO INC [KR]
Framto Inc
EP_4675710_PA

Resumen de: EP4675710A1

The present invention relates to a current collector having excellent corrosion resistance when a lithium metal negative electrode or a sulfide-based solid electrolyte is applied thereto, and having both negative electrode and positive electrode characteristics, and a secondary battery including the current collector.The current collector according to the present invention includes a current collector substrate made of an alloy including iron (Fe) and nickel (Ni), and a positive electrode characteristic material layer formed on one surface of the current collector substrate.

CONDUCTIVE MATERIAL COMPOSITE PARTICLES, CONDUCTIVE MATERIAL FOR BATTERY ELECTRODES, AND METHOD FOR PRODUCING CONDUCTIVE MATERIAL COMPOSITE PARTICLES

NºPublicación:  EP4674809A1 07/01/2026
Solicitante: 
MIKUNI COLOR WORKS [JP]
Mikuni Shikiso Kabushiki Kaisha
EP_4674809_A1

Resumen de: EP4674809A1

Electrically conductive material composite particles contain a carbon nanotube and a dispersant. The electrically conductive material composite particles have a maximum particle size of 150 µm or less, and a mixing amount of the dispersant is 1 part by mass or more and 200 parts by mass or less with respect to 100 parts by mass of the carbon nanotube.

ELECTRODE MANUFACTURING APPARATUS

NºPublicación:  EP4675690A1 07/01/2026
Solicitante: 
LG ENERGY SOLUTION LTD [KR]
LG Energy Solution, Ltd
EP_4675690_PA

Resumen de: EP4675690A1

The present technology provides an electrode manufacturing apparatus including a plurality of guide rollers arranged in a moving path of an electrode sheet, a plurality of cameras arranged at a plurality of detection positions corresponding to the plurality of guide rollers, a controller configured to detect a physical defect of the electrode sheet, based on a signal transmitted from the plurality of cameras, and a plurality of actuators configured to move the plurality of guide rollers in a width direction of the electrode sheet

BATTERY SEPARATOR, SECONDARY BATTERY, AND ELECTRICAL APPARATUS

NºPublicación:  EP4675823A1 07/01/2026
Solicitante: 
CONTEMPORARY AMPEREX TECHNOLOGY CO LTD [CN]
Contemporary Amperex Technology Co., Limited
EP_4675823_A1

Resumen de: EP4675823A1

The present application provides a battery separator. The battery separator includes a base film and a ceramic coating located on at least one side of the base film, where a difference between a contact angle of the base film and a contact angle of the ceramic coating is less than or equal to 15 degrees. The battery separator in the present application has high adhesion, high liquid retention, and high ionic conductivity, thereby improving the cycle characteristics and the rate characteristics of a battery.

A CYLINDRICAL BATTERY WITH AN INSULATION ASSEMBLY

NºPublicación:  EP4675846A1 07/01/2026
Solicitante: 
TECHTRONIC CORDLESS GP [US]
Techtronic Cordless GP
EP_4675846_A1

Resumen de: EP4675846A1

The present invention provides a cylindrical battery with an insulation assembly, the cylindrical battery comprising: an outer housing; a rolled core accommodated in the outer housing; and an insulation assembly. The insulation assembly is positioned between the outer housing and the rolled core, and is configured to separate a portion of the rolled core from the outer housing, wherein the insulation assembly comprises: an insulating cap and insulating tape; the insulating cap comprises: a neck part, the neck part having a central through hole; a skirt part, the skirt part being perpendicular to the neck part; and a corner part, the corner part connecting the neck part and the skirt part; the insulating tape is used for winding on a side face of an upper part of the rolled core, and the skirt part of the insulating cap at least partially covers the insulating tape. The insulation assembly and the cylindrical battery containing the insulation assembly of the present invention can achieve a lower assembly difficulty, a greater operational displacement tolerance, and can achieve safe and stable assembly and connection of a wound battery.

BATTERY PACK AND DEVICE INCLUDING SAME

NºPublicación:  EP4675793A1 07/01/2026
Solicitante: 
LG ENERGY SOLUTION LTD [KR]
LG Energy Solution, Ltd
EP_4675793_PA

Resumen de: EP4675793A1

A battery pack according to one embodiment of the present disclosure comprises: a battery cell stack in which a plurality of battery cells are stacked; a pack case which includes an opening portion whose at least one surface is opened, and in which the battery cell stack is housed; a circuit breaker(CB) member which is located between the battery cell stack and the opening portion, and is electrically connected to the battery cell stack; and a cover member which covers the opening portion, wherein the cover member includes a through hole through which the circuit breaker member is exposed to the outside, and a circuit breaker cover section that opens and closes the through hole.

LITHIUM LANTHANUM ZIRCONIUM OXIDE-BASED CERAMIC, METHOD FOR PRODUCING SAME, AND ALL-SOLID-STATE LITHIUM SECONDARY BATTERY INCLUDING SAME

NºPublicación:  EP4674827A1 07/01/2026
Solicitante: 
SK ON CO LTD [KR]
DANKOOK UNIV CHEONAN CAMPUS INDUSTRY ACADEMIC CORPORATION FOUNDATION [KR]
SK On Co., Ltd,
Dankook University Cheonan Campus Industry Academic Corporation Foundation
EP_4674827_PA

Resumen de: EP4674827A1

A method for producing a lithium lanthanum zirconium oxide (LLZO)-based ceramic according to an embodiment of the present invention comprises a sintering operation of sintering an oxide sheet that includes LLZO powder particles including the elements lithium, lanthanum, and zirconium. The sintering operation may include a first sintering operation of sintering at a temperature of T<sub>1</sub> and a second sintering operation of sintering at a temperature of T<sub>2</sub> lower than T<sub>1</sub>. An LLZO-based ceramic according to another embodiment of the present invention has a relative density of at least 88% and is composed of grains having a size of 1-10 µm, wherein the standard deviation of the grain size is 80% or less of the average grain size, and the grains may have a cubic crystal structure.

ENERGY STORAGE SYSTEM

NºPublicación:  EP4675880A1 07/01/2026
Solicitante: 
LG ENERGY SOLUTION LTD [KR]
LG ENERGY SOLUTION, LTD
EP_4675880_PA

Resumen de: EP4675880A1

An energy storage system (ESS) includes a plurality of battery units, a plurality of direct current (DC)-DC converters each connected to each of the plurality of battery units to convert an input voltage from a connected battery unit into an output voltage, and a controller configured to control the plurality of DC-DC converters such that a summed voltage of output voltages of the plurality of DC-DC converters is an alternating current (AC) voltage.

METHOD AND SYSTEM FOR CALCULATING HEAT GENERATION OF BATTERY DISCHARGING/CHARGING

NºPublicación:  EP4675752A1 07/01/2026
Solicitante: 
PROLOGIUM TECH CO LTD [TW]
Prologium Technology Co., Ltd
EP_4675752_PA

Resumen de: EP4675752A1

A method for calculating heat generation of battery discharging/charging includes the following steps: configuring a battery in a heat insulation component; discharging/charging the battery and measuring the temperature during the discharging/charging of the battery to obtain a measured temperature curve; obtaining an Nth-degree curve fitting equation of temperature-time gradient to temperature by curve fitting a cooling phase of the measured temperature curve; substituting the temperatures of the measured temperature curve into the Nth-degree curve fitting equation to obtain temperature compensation values and forming a compensated temperature curve according to the temperatures and the corresponding temperature compensation values; and, calculating the heat generation value of the battery according to the compensated temperature curve and a thermal conversion model of battery discharging/charging. The method is capable of obtaining the temperature curve of battery discharging/charging in a nearly adiabatic condition, to precisely calculate the heat generation value of battery discharging/charging.

ELECTRODE STACK TAPING METHOD, TAPING DEVICE, AND SECONDARY BATTERY

NºPublicación:  EP4675734A1 07/01/2026
Solicitante: 
SAMSUNG SDI CO LTD [KR]
SAMSUNG SDI CO., LTD
EP_4675734_PA

Resumen de: EP4675734A1

The present disclosure provides an electrode stack taping method, a taping device, and a secondary battery. The electrode stack taping method comprises a support tool driving step in which an upper support tool presses an upper side of an electrode stack and a lower support tool presses a lower side of the electrode stack; a unit head driving step in which an upper unit head applies tension to an upper tape by pulling the upper tape away from the electrode stack while a side of the upper tape is attached to the upper side of the electrode stack, and a lower unit head applies tension to a lower tape by pulling the lower tape away from the electrode stack a side of the lower tape is attached to the lower side of the electrode stack. The method may form a secondary battery in which salt extraction is prevented by increased adhesion and fixing force to a plurality of electrode plates.

CURRENT-COLLECTING TABS FOR ELECTRODES

NºPublicación:  EP4673982A1 07/01/2026
Solicitante: 
VERKOR [FR]
Verkor
WO_2025243189_PA

Resumen de: WO2025243189A1

The invention relates to an electrode comprising a metal sheet (1) that comprises - an active portion (3) coated with an active material; - a metal portion (4) free of active material and extending along a longitudinal edge of the metal sheet, this metal portion comprising a current-collecting tab (6) projecting from a longitudinal edge of the active portion; the current-collecting tab comprising - a proximal portion (61) connected to the metal sheet, which portion is intended to be electrically connected to a current collector; - a distal portion (62), the distal portion projecting from the proximal portion; the distal portion comprising - a first lateral edge (63); - a second lateral edge (64) facing the first lateral edge, wherein this second lateral edge converges towards the first lateral edge as it extends away from the proximal portion.

DEGASSING APPARATUS AND DEGASSING METHOD

NºPublicación:  EP4675729A1 07/01/2026
Solicitante: 
LG ENERGY SOLUTION LTD [KR]
LG ENERGY SOLUTION, LTD
EP_4675729_PA

Resumen de: EP4675729A1

A degassing device according to one example of the present invention is a device for degassing gases inside a battery cell after an activation process of the battery cell including an electrode assembly, which may comprise a degassing pretreatment part provided to irradiate the battery cell with a microwave, for vibrating and heating the gases in the battery cell, and a degassing part provided so that after the microwave irradiation, a gas pocket in the battery cell is pierced and the gases are vacuum-sucked through the pierced portion.

POSITIVE ELECTRODE ACTIVE MATERIAL AND PREPARATION METHOD THEREFOR, POSITIVE ELECTRODE SHEET, BATTERY AND ELECTRIC DEVICE

NºPublicación:  EP4675701A1 07/01/2026
Solicitante: 
CONTEMPORARY AMPEREX TECHNOLOGY CO LTD [CN]
Contemporary Amperex Technology Co., Limited
EP_4675701_PA

Resumen de: EP4675701A1

A positive electrode active material, a preparation method thereof, a positive electrode plate, a battery, and an electric device are provided. The positive electrode active material includes a core and a coating layer. The core includes a sodium-ion transition metal oxide containing the iron element and/or nickel element. In the sodium-ion transition metal oxide, a molar amount of the iron element is denoted as b, a molar amount of the nickel is denoted as c, 0 ≤ b ≤ 0.4, and 0 ≤ c ≤ 0.4. The coating layer is disposed on at least a portion of a surface of the core, the coating layer contains an alkaline sodium compound, and based on a total mass of the positive electrode active material, a mass proportion of the alkaline sodium compound is w%, which satisfies: 0.1 ≤ (b + c)/w ≤ 0.5.

BATTERY MODULE

NºPublicación:  EP4675830A1 07/01/2026
Solicitante: 
LG ENERGY SOLUTION LTD [KR]
LG Energy Solution, Ltd
EP_4675830_PA

Resumen de: EP4675830A1

A battery module is disclosed. The battery module of the present invention includes: a plurality of inner bus bars disposed in the bus bar frame and connected to a first electrode lead and a second electrode lead; a first terminal bus bar disposed in the bus bar frame and connected to the first electrode lead; a second terminal bus bar disposed in the bus bar frame and connected to the second electrode lead having an polarity opposite to the first terminal bus bar; a circuit board provided with a plurality of circuit joints; a joint member bonded to the second terminal bus bar; and a wire soldered to the first electrode lead and the circuit joint, or soldered to the joint member and the circuit joint.

SEPARATOR, SECONDARY BATTERY, AND ELECTRICAL DEVICE

NºPublicación:  EP4675821A1 07/01/2026
Solicitante: 
CONTEMPORARY AMPEREX TECHNOLOGY HONG KONG LTD [HK]
Contemporary Amperex Technology (Hong Kong) Limited
EP_4675821_PA

Resumen de: EP4675821A1

This application provides a separator, a secondary battery, and an electric apparatus, where the separator includes a first base film, a second base film, and an adhesive layer. The adhesive layer is disposed between the first base film and the second base film. A melting point of the second base film is higher than a melting point of the first base film. A tortuosity of the first base film is greater than a tortuosity of the second base film.

NEGATIVE ELECTRODE AND PREPARATION METHOD THEREFOR, SOLID-STATE BATTERY AND ELECTRIC DEVICE

NºPublicación:  EP4675698A1 07/01/2026
Solicitante: 
SUNWODA MOBILITY ENERGY TECHNOLOGY CO LTD [CN]
Sunwoda Mobility Energy Technology Co., Ltd
EP_4675698_PA

Resumen de: EP4675698A1

The present invention relates to the technical field of lithium battery materials, and in particular relates to a negative electrode and a preparation method therefore, a solid-state battery and an electric device. The negative electrode comprises a metal lithium layer and a modification layer positioned on at least one surface of the metal lithium layer, wherein the modification layer comprises organic matter and a non-metal lithium compound, the organic matter comprises halogen and an ether group, and the arithmetic average roughness of the modification layer is 0.05 - 1.6 nm. In the negative electrode, the metal lithium layer is modified with the specific organic matter and the non-metal lithium compound, such that direct contact between a solid electrolyte and metal lithium can be reduced, the interface impedance is reduced, and the deposition of lithium ions is facilitated; therefore, the utilization rate of the battery is increased, and the cycle life of the battery is prolonged.

POLYOLEFIN-BASED MICROPOROUS MEMBRANE, METHOD FOR MANUFACTURING THE SAME, AND SECONDARY BATTERY INCLUDING THE SAME

NºPublicación:  EP4675825A1 07/01/2026
Solicitante: 
SK INNOVATION CO LTD [KR]
SK IE TECH CO LTD [KR]
SK Innovation Co., Ltd,
SK ie technology Co., Ltd
EP_4675825_PA

Resumen de: EP4675825A1

Provided are a polyolefin-based microporous membrane or a separator for a secondary battery, a method for manufacturing the same, and a secondary battery including the same. The polyolefin-based microporous membrane or the separator for a secondary battery has a puncture strength of 0.3 N/µm or more, a gas permeability of 0.8×10<sup>-5</sup> Darcy or more, a porosity of 30.0% or more, and a surface roughness of 2.1 µm or less, the surface roughness being a value obtained by selecting 5 random points on a front surface and 5 random points on a back surface, each having an area of 284 µm (width) × 220 µm (length), measuring a maximum height difference (µm, R<sub>max</sub>) which is a difference between the highest surface height and the lowest surface height in the area of each point, and adding an average value of values measured in each of the 5 points on the front surface and an average value of values measured in each of the 5 points on the back surface.

BATTERY CELL, BATTERY, AND ELECTRIC DEVICE

NºPublicación:  EP4675827A1 07/01/2026
Solicitante: 
CONTEMPORARY AMPEREX TECHNOLOGY CO LTD [CN]
Contemporary Amperex Technology Co., Limited
EP_4675827_A1

Resumen de: EP4675827A1

Disclosed are a battery cell (20), a battery (100), and an electric device. The battery cell (20) includes an electrode assembly (23), a positive electrode lead-out portion (24), a positive electrode connecting assembly (25), a negative electrode lead-out portion (26), and a negative electrode connecting assembly (27); the positive electrode connecting assembly (25) is connected to a positive plate (231) and the positive electrode lead-out portion (24); the negative electrode connecting assembly (27) is electrically connected to a negative plate (232) and the negative electrode lead-out portion (26); a minimum current-carrying cross-sectional area of the positive electrode connecting assembly (25) is smaller than a current-carrying cross-sectional area of the positive electrode lead-out portion (24), a melting point of the positive electrode connecting assembly (25) is smaller than a melting point of the negative electrode connecting assembly (27), and the minimum current-carrying cross-sectional area of the positive electrode connecting assembly (25) is A1, with a unit of mm<2>; the minimum current-carrying cross-sectional area of the negative electrode connecting assembly (27) is A2, with a unit of mm<2>; the melting point of the positive electrode connecting assembly (25) is B1, with a unit of °C, and the melting point of the negative electrode connecting assembly (27) is B2, with a unit of °C; resistivity of the positive electrode connecting assembly (25) is C1, with a

THERMAL MANAGEMENT SYSTEM AND CONTROL METHOD THEREFOR, ENERGY STORAGE SYSTEM, AND ELECTRICAL APPARATUS

NºPublicación:  EP4675756A1 07/01/2026
Solicitante: 
CONTEMPORARY AMPEREX TECHNOLOGY CO LTD [CN]
Contemporary Amperex Technology Co., Limited
EP_4675756_PA

Resumen de: EP4675756A1

The present application relates to the field of batteries, and provides a thermal management system and a control method therefor, an energy storage system, and an electric apparatus. The thermal management system comprises a first confluence unit, a second confluence unit, a thermal management unit, and an adjustment apparatus. The first confluence unit comprises at least one liquid outlet; the second confluence unit comprises at least one liquid return port; the thermal management unit comprises a plurality of refrigerating branches, and the plurality of refrigerating branches are respectively in fluid connection with the first confluence unit and the second confluence unit in a parallel mode; the adjustment apparatus is used for adjusting the refrigerating capacity of at least one refrigerating branch among the plurality of refrigerating branches.

POWER STORAGE MODULE

NºPublicación:  EP4675819A1 07/01/2026
Solicitante: 
PANASONIC ENERGY CO LTD [JP]
Panasonic Energy Co., Ltd
EP_4675819_PA

Resumen de: EP4675819A1

A power storage module (10) comprises: a plurality of power storage devices (20); and a housing (30) for accommodating the plurality of power storage devices (20). In a case of abnormality, the power storage devices (20) discharge an internal gas to one side in a first direction. Inside the housing (30), a protective member (40) is provided on the one side in the first direction of the power storage devices (20) located on the one side in the first direction, and a metal/foamed body (50) is provided on a surface, facing the power storage devices (20), in the first direction of the protective member (40).

POWER STORAGE DEVICE

NºPublicación:  EP4675775A1 07/01/2026
Solicitante: 
PANASONIC IP MAN CO LTD [JP]
Panasonic Intellectual Property Management Co., Ltd
EP_4675775_PA

Resumen de: EP4675775A1

Comprised are: an electrode body (10); a cylinder (21); an outer can (20) that has an opening formed at one end of this cylinder (21), and that houses the electrode body (10); and a sealing member (24) that closes the opening. In the opening of the cylinder (21), a ring-shaped groove (23) is formed recessed inward, a bending part (210) bent inward is formed in the margin part of the opening, the peripheral part of the sealing member (24) is sandwiched from both sides by the groove (23) and the bending part (210), and the thickness of a bent part that leads from the margin part extending in the axial direction of the outer can (20) to the bending part (210) that extends facing inward is thicker than at least a portion of the bending part (210).

POSITIVE ELECTRODE ACTIVE MATERIAL FOR LITHIUM SECONDARY BATTERY, POSITIVE ELECTRODE FOR LITHIUM SECONDARY BATTERY, AND LITHIUM SECONDARY BATTERY

NºPublicación:  EP4675707A1 07/01/2026
Solicitante: 
SUMITOMO CHEMICAL CO [JP]
Sumitomo Chemical Company, Limited
EP_4675707_PA

Resumen de: EP4675707A1

A positive electrode active material for a lithium secondary battery, contains a lithium metal composite oxide and barium sulfate, in which the lithium metal composite oxide is represented by Formula (1).        LiLia(Ni(1-b-c)M1bM2c)1-aO2 ...     (1)(in Formula (1), M1 is at least one element of Co, Mn, or Al, M2 is at least one element of Ti, Zn, Zr, Mg, Ca, B, Si, Nb, W, Mo, Ta, or P, and Formula (1) satisfies -0.1 ≤ a ≤ 0.2, 0 < b ≤ 0.4, 0 ≤ c ≤ 0.4, and 0 < b + c ≤ 0.4)

POWER STORAGE DEVICE

NºPublicación:  EP4675774A1 07/01/2026
Solicitante: 
PANASONIC IP MAN CO LTD [JP]
Panasonic Intellectual Property Management Co., Ltd
EP_4675774_PA

Resumen de: EP4675774A1

The present invention includes an electrode body (10), an outer casing (20) having an opening portion formed on one end side of a tubular portion (21), and the tubular portion (21), as well as a sealing member (24) closing the opening portion. An annular groove portion (23) recessed inward is formed on the opening portion side of the tubular portion (21). A bent portion (210) bent inward is formed in the opening portion. The peripheral edge portion of the sealing member (24) is sandwiched from both sides by the groove portion (23) and the bent portion (210). At an intermediate portion from the outside to the inside of the bent portion (210), there is a thick portion that is thicker than both sides thereof and protrudes toward the sealing member (24).

POWER STORAGE DEVICE

NºPublicación:  EP4675781A1 07/01/2026
Solicitante: 
PANASONIC IP MAN CO LTD [JP]
Panasonic Intellectual Property Management Co., Ltd
EP_4675781_PA

Resumen de: EP4675781A1

This power storage device comprises: an electrode body (10); an outer can (20) housing the electrode body (10) and having a cylinder portion (21) with an opening portion at one end side thereof; and a sealing member (24) closing the opening. A bent portion (210) that is folded inward is formed at the peripheral portion of the opening of the outer can (20). The sealing member (24) includes a plate-like sealing body provided so as to close the opening, and a gasket (33) interposed between the upper surface of the sealing body and the bent portion. A recessed portion (25a) is formed in a part of the sealing body. A protruding portion (33d) is formed in a part of the gasket (33). The protruding portion of the gasket fits in the recessed portion (25a) of the sealing body.

CASING, BATTERY CELL, BATTERY AND ELECTRIC DEVICE

NºPublicación:  EP4675809A1 07/01/2026
Solicitante: 
CONTEMPORARY AMPEREX TECHNOLOGY CO LTD [CN]
Contemporary Amperex Technology Co., Ltd
EP_4675809_PA

Resumen de: EP4675809A1

A casing (10), a battery cell (20), a battery (100) and an electric device. A first notch (11) and a second notch (12) are formed on the same wall of the casing (10), the second notch (12) is located on one side of the first notch (11) in the direction of width, the projections of the first notch (11) and the second notch (12) in the direction of thickness of the casing (10) are spaced apart from each other, and the thickness of the casing (10) at the first notch (11) is less than the thickness of the casing (10) at the second notch (12). When the pressure inside the casing is extremely large, the casing (10) can preferentially crack at the first notch (11) and is folded at the second notch (12) to form an opening for pressure relief, thereby reducing the risk of explosion of the battery cell (20).

BATTERY CELL, BATTERY, AND ELECTRICAL APPARATUS

NºPublicación:  EP4675808A1 07/01/2026
Solicitante: 
CONTEMPORARY AMPEREX TECHNOLOGY CO LTD [CN]
Contemporary Amperex Technology Co., Limited
EP_4675808_PA

Resumen de: EP4675808A1

A battery cell (200), a battery (400), and an electrical apparatus (500). The battery cell (200) comprises an electrode assembly (300), a housing (60), and a pressure relief part (40). The electrode assembly (300) comprises a positive pole piece and a negative pole piece. The positive pole piece and the negative pole piece are stacked to form a straight flat region (301). The housing (60) is used for accommodating the electrode assembly (300), wherein the housing (60) comprises a first wall part (11) and two second wall parts (12). The two second wall parts (12) are respectively located on two sides of the straight flat region (301). The pressure relief part (40) is arranged on the first wall part (11), and the pressure relief part (40) is formed with a score groove (41). First weak sections (42) and second weak sections (43) are formed at the bottom of the score groove (41), and the thickness of the second weak sections (43) is less than the thickness of the first weak sections (42).

ANODE FOR SECONDARY BATTERY AND SECONDARY BATTERY INCLUDING SAME

NºPublicación:  EP4675699A1 07/01/2026
Solicitante: 
LG ENERGY SOLUTION LTD [KR]
LG ENERGY SOLUTION, LTD
EP_4675699_PA

Resumen de: EP4675699A1

A negative electrode for a secondary battery according to the present disclosure includes a porous polymer substrate and a negative electrode active material loaded into the porous polymer substrate, wherein the porous polymer substrate has a lattice structure including a line portion and an open portion, wherein each open portion of the porous polymer substrate is filled with the negative electrode active material in whole or in at least part, and wherein the negative electrode active material includes at least one of a lithium metal or a lithium alloy.The negative electrode for the secondary battery including the porous polymer substrate of the lattice structure may have high mechanical strength, and suppress dendrite formation on the negative electrode and volume expansion of the negative electrode during charging and discharging.

BATTERY CELL AND BATTERY DEVICE

NºPublicación:  EP4675837A1 07/01/2026
Solicitante: 
SK ON CO LTD [KR]
SK On Co., Ltd
EP_4675837_PA

Resumen de: EP4675837A1

A battery cell according to one embodiment of the present invention comprises: a cell case; a cathode terminal disposed on one side of the outside of the cell case so as to be insulated from the cell case; an anode terminal spaced apart from the cathode terminal and disposed on the other side of the outside of the cell case so as to be insulated from the cell case; a cell material part disposed inside the cell case and having a cathode tab electrically connected to the cathode terminal and an anode tab electrically connected to the anode terminal; a fuse which is electrically connected to the cathode terminal and the cathode tab and opens during operation to disconnect the cathode terminal and the cathode tab; and a connection part for electrically connecting the cathode tab of the cell material part and the cell case.

BATTERY, ELECTRIC DEVICE AND ENERGY STORAGE DEVICE

NºPublicación:  EP4675730A1 07/01/2026
Solicitante: 
CONTEMPORARY AMPEREX TECHNOLOGY CO LTD [CN]
Contemporary Amperex Technology Co., Limited
EP_4675730_PA

Resumen de: EP4675730A1

Embodiments of the present application provide a battery, an electrical device, and an energy storage device, which can improve the service performance of the battery. The battery includes: a battery cell, a first wall of the battery cell being provided with a pressure relief mechanism; an attachment component, a first surface of the attachment component being attached to the first wall by an adhesive; an isolation component connected to the attachment component and configured to prevent the adhesive from being applied between the attachment component and the pressure relief mechanism; and a protective component connected to a surface of the isolation component facing away from the pressure relief mechanism to protect the isolation component; where the attachment component is provided with a first through hole corresponding to the position of the pressure relief mechanism.

POWER STORAGE DEVICE

NºPublicación:  EP4675791A2 07/01/2026
Solicitante: 
TOYOTA MOTOR CO LTD [JP]
TOYOTA JIDOSHA KABUSHIKI KAISHA
EP_4675791_PA

Resumen de: EP4675791A2

A power storage device (10) includes: a plurality of power storage cells (100); a plurality of heat insulation members (200); an upper cover (320) disposed above the plurality of power storage cells and the plurality of heat insulation members; a cooler (500) disposed on an upper surface of the upper cover; and a shield portion (600) provided between each of the heat insulation members and the upper cover. Each of the plurality of power storage cells includes: an electrode assembly; a cell case that accommodates the electrode assembly; and an external terminal that protrudes from the cell case in a second direction. The shield portion (600) shields a gap between the upper cover (320) and an end portion of each of the heat insulation members (200) in the second direction.

SOLUTION TYPE BINDER, PREPARATION METHOD THEREFOR, AND USE THEREOF

NºPublicación:  EP4674877A1 07/01/2026
Solicitante: 
WANHUA CHEMICAL YANTAI BATTERY MAT SCIENCE CO LTD [CN]
WANHUA CHEMICAL GROUP BATTERY TECH CO LTD [CN]
Wanhua Chemical (Yantai) Battery Material Science Co., Ltd,
Wanhua Chemical Group Battery Technology Co., Ltd
EP_4674877_A1

Resumen de: EP4674877A1

The present application discloses a solution type binder, a preparation method therefor, and a use thereof. The preparation of the binder mainly comprises the following steps: first, carrying out emulsion polymerization on an alkyl acrylate monomer, a nitrile monomer, and a functional monomer acid to prepare latex particles, wherein the latex particles are uniform in particle size and rich in polar functional groups, and can be used as seeds for precipitation polymerization; using the nitrile monomer, the functional monomer acid, acrylamide, etc. as precipitation polymerization monomers, and depositing an oligomer, which is generated by reaction, on the surface of a seed polymer under the action of hydrogen bonds and hydrophobicity to form precipitation particles; and neutralizing the precipitation particles and alkali liquor to obtain the solution type binder. The solution type binder provided by the present application is suitable for a negative electrode of a lithium ion battery, and has high bonding strength, a low electrolyte solution swelling degree, certain processing flexibility, a simple preparation process, and good batch stability.

ELECTRODE SHEET, BATTERY CELL, BATTERY, AND ELECTRIC DEVICE

NºPublicación:  EP4675694A1 07/01/2026
Solicitante: 
CONTEMPORARY AMPEREX TECHNOLOGY CO LTD [CN]
Contemporary Amperex Technology Co., Limited
EP_4675694_PA

Resumen de: EP4675694A1

The present application relates to an electrode sheet, a battery cell, a battery, and an electric device. The electrode sheet includes a current collector, a coating, and an active material layer. The coating is provided on at least one surface of the current collector and includes at least one coating area. The coating area includes a decomposable material. The decomposable material is configured to decompose under at least one condition of charging and discharging of the battery cell. The decomposable material includes at least one of a lithium supplementing material and a pore forming material. The lithium supplementing material includes a lithium ion-containing compound. The active material layer is provided on at least one surface of the current collector and covers the coating.

CHARGING APPARATUS, CHARGING PILE AND CHARGING AND STORAGE SYSTEM

NºPublicación:  EP4675883A1 07/01/2026
Solicitante: 
CONTEMPORARY AMPEREX TECHNOLOGY CO LTD [CN]
CONTEMPORARY AMPEREX FUTURE ENERGY TECH SHENZHEN LIMITED [CN]
Contemporary Amperex Technology Co., Limited,
Contemporary Amperex Future Energy Technology (Shenzhen) Limited
EP_4675883_PA

Resumen de: EP4675883A1

This application discloses a charging apparatus, a charging pile, and a charging and storage system. The charging apparatus includes: an energy storage module, where the energy storage module includes one or more energy storage units, each of the energy storage units has a first positive power supply terminal and a first negative power supply terminal, the one or more energy storage units are connected to a second positive power supply terminal and a second negative power supply terminal of the energy storage module via the first positive power supply terminal(s) and the first negative power supply terminal(s), and the energy storage module is configured to provide a first direct current; and a charging module, where the charging module is connected to the second positive power supply terminal and the second negative power supply terminal of the energy storage module, and the charging module is configured to be adapted to provide charging output based on the first direct current; where maximum charging output power of the charging module is greater than or equal to 350 kilowatts, and/or rated charging output power of the charging module is greater than or equal to 290 kilowatts. In this way, configuring the energy storage unit inside the charging apparatus not only can achieve high-power charging such as super charging/fast charging, but also can reduce the costs.

BATTERY CASE BODY, BATTERY AND ELECTRICAL APPARATUS

NºPublicación:  EP4675799A1 07/01/2026
Solicitante: 
CONTEMPORARY AMPEREX TECHNOLOGY CO LTD [CN]
Contemporary Amperex Technology Co., Ltd
EP_4675799_PA

Resumen de: EP4675799A1

A battery box, a battery (100), and an electric device (200) are disclosed. The battery box has an accommodation space (13), and the battery box includes: a bottom plate (14) provided with a first through hole (15); and a mounting apparatus (30) including a mounting block (31) and a connection structure (32), where the mounting block (31) is disposed on a side of the bottom plate (14) facing the accommodation space (13), the mounting block (31) is aligned with the first through hole (15), the connection structure (32) passes through the first through hole (15) and has one end connected to the mounting block (31), and the other end of the connection structure (32) is configured to be connected to a fixed installation body. This solution addresses the issue in existing battery packs where the mounting portions, due to bearing complex load stress, are prone to unstable connections with the vehicle chassis.

METHOD FOR MULTI-FIELD SYNERGISTIC REPAIR OF RETIRED BATTERY, AND APPARATUS

NºPublicación:  EP4675751A1 07/01/2026
Solicitante: 
TIANJIN CHUXI TECH CO LTD [CN]
Tianjin Chuxi Technology Co., Ltd
EP_4675751_PA

Resumen de: EP4675751A1

A multi-field synergistic repair method for retired batteries and devices thereof relates to the technical field of battery repair, which comprises the following steps: charging and discharging a retired battery in sequence; the charging and/or discharging are performed under the action of synergistic fields to obtain a regenerated battery; the synergistic fields are at least one of magnetic fields, pressure fields or temperature fields; the charging and discharging are cycled 1 time to 20 times in total. The invention solves the problems of complex process, high cost and poor effect of existing battery recycling processes; the battery performance can be restored to more than 80% of the initial capacity of the new battery, realizing the regeneration of lithium-ion batteries and sodium-ion batteries; the battery regeneration method has the advantages of no need to disassemble the battery, short time, low energy consumption, low cost, and zero emission.

SINGLE-SIDED ELECTRODE FOR SECONDARY BATTERY, METHOD FOR MANUFACTURING SAME, AND ELECTRODE ASSEMBLY AND SECONDARY BATTERY COMPRISING SAME

NºPublicación:  EP4675695A1 07/01/2026
Solicitante: 
LG ENERGY SOLUTION LTD [KR]
LG Energy Solution Ltd
EP_4675695_PA

Resumen de: EP4675695A1

According to an embodiment of the present disclosure, there is provided a one-sided electrode for a secondary battery, in which: the one-sided electrode comprises a current collector, and an active material layer formed on one surface of the current collector, the active material layer comprises a flat portion where the thickness of the active material layer is constant and an inclined portion where the thickness of the active material layer decreases compared to the flat portion, and a tape is attached to a portion corresponding to the inclined portion on the other surface of the current collector of the one-sided electrode, a method for manufacturing the same, and an electrode assembly and a secondary battery comprising the same.

OBJECT LOADING SYSTEM

NºPublicación:  EP4674795A1 07/01/2026
Solicitante: 
LG ENERGY SOLUTION LTD [KR]
LG Energy Solution, Ltd
EP_4674795_PA

Resumen de: EP4674795A1

An object loading system of the present invention includes a first stator having a circulation traveling path that sequentially passes through a first section, an acceleration section, and a second section, one or more first loading parts repeatedly circulated through the first section, the acceleration section, and the second section and configured to hold an object disposed in the first section to load the object in the second section, and a controller configured to control the first loading part to be repeatedly circulated through the first section, the acceleration section, and the second section, wherein the controller is configured to control the first loading part to pass through the acceleration section at a faster speed than each of the first section and the second section.

BATTERY CELL, BATTERY, AND ELECTRICAL DEVICE

NºPublicación:  EP4675779A1 07/01/2026
Solicitante: 
CONTEMPORARY AMPEREX TECHNOLOGY CO LTD [CN]
Contemporary Amperex Technology Co., Limited
EP_4675779_PA

Resumen de: EP4675779A1

A battery cell (100), a battery (1000), and an electrical device. The battery cell (100) comprises: an electrode assembly (20), at least one positive electrode sheet (21) and at least one negative electrode sheet (22), wherein the positive electrode sheet (21) and the negative electrode sheet (22) are stacked to form a straight area, and at least part of the positive electrode sheet (21) and at least part of the negative electrode sheet (22) are stacked in a first direction in the straight area; and a casing (10) comprising a first wall portion (11) provided with a pressure relief portion (40) and two second wall portions (12), the two second wall portions (12) being respectively located on two sides of the straight area in the first direction, and the first wall portion (11) being located on a side of the electrode assembly (20) in a second direction. The thickness of the first wall portion (11) in the second direction is greater than the thickness of the second wall portions (12) in the first direction.

BATTERY AND ELECTRICAL APPARATUS

NºPublicación:  EP4675815A1 07/01/2026
Solicitante: 
CONTEMPORARY AMPEREX TECHNOLOGY CO LTD [CN]
Contemporary Amperex Technology Co., Limited
EP_4675815_PA

Resumen de: EP4675815A1

The present application provides a battery (10) and an electric apparatus (100), the battery (10) includes a cell (11) and a support member (12), the support member (12) is provided with a configuration compartment (120) and an exhaust compartment (122), the cell (11) is disposed in the configuration compartment (120), the cell (11) includes a housing (113), an electrode (111), and a valve member (112), the valve member (112) is disposed on a side of the housing (113) facing the exhaust compartment (122) and is in communication with the exhaust compartment (122) in an open state, and the electrode (111) is disposed on a side of the housing (113) facing away from the valve member (112).

BATTERY CELL, BATTERY AND ELECTRIC DEVICE

NºPublicación:  EP4675807A1 07/01/2026
Solicitante: 
CONTEMPORARY AMPEREX TECHNOLOGY CO LTD [CN]
Contemporary Amperex Technology Co., Limited
EP_4675807_PA

Resumen de: EP4675807A1

A battery cell (100), a battery (1000) and an electric device. The battery cell (100) comprises: an electrode assembly (20), which comprises at least one positive electrode sheet (21) and at least one negative electrode sheet (22); and a casing (10), which is configured to accommodate the electrode assembly (20), and comprises a first wall portion (11), wherein the first wall portion (11) is provided with a pressure relief portion (40), the pressure relief portion (40) being provided with an indented groove (41), and the pressure relief portion (40) being configured to crack along at least part of the indented groove (41) when the battery cell (100) is subjected to pressure relief; and the thickness dimension of the first wall portion (11) is E1, which satisfies 0.4 mm≤E1≤2 mm.

BATTERY PACK AND ELECTRIC DEVICE

NºPublicación:  EP4675776A1 07/01/2026
Solicitante: 
CONTEMPORARY AMPEREX TECHNOLOGY CO LTD [CN]
Contemporary Amperex Technology Co., Ltd
EP_4675776_A1

Resumen de: EP4675776A1

A battery pack and an electric device are provided. The battery pack (100) includes a box (10), an electrode post (20), a partition assembly (30), an electrode assembly (40), and an electrolyte, a sealed cavity (11) is defined within the box (10), the electrode post (20) is disposed at the box (10), the partition assembly (30) is disposed within the sealed cavity (11) and partitions the sealed cavity (11) into a plurality of independent mounting cavities (12), the electrode assembly (40) is arranged within at least a part of the mounting cavities (12), and the electrode assembly (40) is electrically connected to the electrode post (20); and the electrolyte is filled within the mounting cavities (12) in which the electrode assembly (40) is placed. By providing the partition assembly (30) within the box (10), the sealed cavity (11) can be divided into a plurality of independent mounting cavities (12) in which at least a part of the mounting cavities (12) are provided with the electrode assembly (40), and the mounting cavities (12) provided with the electrode assembly (40) are provided with the electrolyte, and thus, the space within the box (10) can be fully utilized, and the electrolyte and the electrode assemblies (40) can fully utilize the space in the mounting cavities (12), increasing an utilization rate of a space within the battery pack (100) to increase the grouping efficiency of the battery pack (100).

BATTERY BOX AND BATTERY PACK

NºPublicación:  EP4675760A1 07/01/2026
Solicitante: 
EVE ENERGY STORAGE CO LTD [CN]
Eve Energy Storage Co., Ltd
EP_4675760_A1

Resumen de: EP4675760A1

A battery box (1) and a battery pack are provided. The battery box (1) includes: a bottom plate (10); a side plate (20), where the side plate (20) surrounds a peripheral edge (11) of the bottom plate (10) and is combined with the bottom plate to form an accommodating cavity (30) for accommodating a battery module (70); and a plurality of protrusions (40) disposed in the accommodating cavity (30) and disposed on the bottom plate (10), where the protrusions (40) are protruded from the bottom plate (10) in a first direction (X) and arranged in an array in a second direction (Y) and a third direction (Z), a top portion of each of the protrusions (40) is configured to contact a bottom portion of the battery module (70) to lift the battery module (70).

BATTERY AND ELECTRICAL DEVICE

NºPublicación:  EP4675801A1 07/01/2026
Solicitante: 
CONTEMPORARY AMPEREX TECHNOLOGY CO LTD [CN]
Contemporary Amperex Technology Co., Ltd
EP_4675801_A1

Resumen de: EP4675801A1

A battery (100) and an electric apparatus are provided. The electric apparatus includes the battery (100). The battery (100) includes a battery unit (10), a box (20), and a reinforcing member (30). The box (20) includes a box body (21) and a first box wall (221) covering an end of the box body (21), and the battery unit (10) is accommodated in a space enclosed by the box body (21) and the first box wall (221). At least part of the reinforcing member (30) is disposed on the first box wall (221), and is fixedly connected to the box body (21). By disposing the at least part of the reinforcing member (30) on the first box wall (221) of the box (20), the structural strength of the first box wall (221) can be improved through the provision of the reinforcing member (30). Furthermore, by fixedly connecting the reinforcing member (30) to the box body (21), the first box wall (221) can be fixed relative to the box body (21) under joint constraint by the reinforcing member (30) and the box body (21). In this way, shaking of the first box wall (221) can be mitigated, thereby reducing abnormal noise in the battery (100).

BATTERY CELL, BATTERY AND ELECTRIC DEVICE

NºPublicación:  EP4675804A1 07/01/2026
Solicitante: 
CONTEMPORARY AMPEREX TECHNOLOGY CO LTD [CN]
Contemporary Amperex Technology Co., Limited
EP_4675804_PA

Resumen de: EP4675804A1

A battery cell (100), a battery (1000), and an electric device. The battery cell (100) comprises: an electrode assembly (20), and a housing (10), the housing (10) comprising a first wall portion (11) and two second wall portions (12), wherein the first wall portion (11) is provided with a pressure relief portion (40), and the pressure relief portion (40) is provided with a notch groove (41) recessed in a second direction; the pressure relief portion (40) is configured to crack along at least part of the notch groove (41) when the battery cell (100) is subjected to pressure relief; and in a first direction, the notch groove (41) is spaced apart from the outer surface of either of the two second wall portions (12).

BATTERY PACK

NºPublicación:  EP4675766A1 07/01/2026
Solicitante: 
LG ENERGY SOLUTION LTD [KR]
LG Energy Solution, Ltd
EP_4675766_PA

Resumen de: EP4675766A1

The present technology provides a battery pack including a pack housing including a bottom plate with a cooling channel, and a battery assembly mounted in the pack housing, in which the battery assembly includes a separation structure with a plurality of cell accommodation spaces separated from each other in a first direction, a plurality of battery cells accommodated in the plurality of cell accommodation spaces of the separation structure and extending in a second direction perpendicular to the first direction, and a heat dissipation fin configured to thermally couple at least one of electrode leads of the plurality of battery cells to the bottom plate.

CATHODE AND LITHIUM SECONDARY BATTERY COMPRISING SAME

NºPublicación:  EP4675696A1 07/01/2026
Solicitante: 
LG ENERGY SOLUTION LTD [KR]
LG Energy Solution, Ltd
EP_4675696_A1

Resumen de: EP4675696A1

The present invention provides a positive electrode for a lithium secondary battery, comprising: a positive electrode current collector; and a positive electrode active material layer positioned on the positive electrode current collector, and satisfying Equation (1) below. Y=10×L/P×T2<7In Equation (1), L is a loading amount (mg/cm<sup>2</sup>) of the positive electrode, P is a porosity (%) of the positive electrode, and T is a tap density (g/cc) of a positive electrode active material comprised in the positive electrode active material layer.

BATTERY MANAGEMENT DEVICE AND OPERATING METHOD THEREOF

NºPublicación:  EP4675291A1 07/01/2026
Solicitante: 
LG ENERGY SOLUTION LTD [KR]
LG ENERGY SOLUTION, LTD
EP_4675291_PA

Resumen de: EP4675291A1

A battery management apparatus according to an embodiment disclosed herein includes a voltage measurement unit configured to measure a voltage of each of a plurality of battery banks and a controller configured to calculate a first voltage, which is a voltage variance of each of the plurality of battery banks in a specific period, calculate a second voltage of each of the plurality of battery banks based on a maximum value among first voltages of the plurality of battery banks and an average of the first voltage of each of the plurality of battery banks, and diagnose at least one battery bank among the plurality of battery banks based on an average value of second voltages of the plurality of battery banks and the second voltage of each of the plurality of battery banks.

NEGATIVE ELECTRODE FOR LITHIUM-FREE SECONDARY BATTERY, AND LITHIUM-FREE SECONDARY BATTERY COMPRISING SAME

NºPublicación:  EP4675743A1 07/01/2026
Solicitante: 
LG ENERGY SOLUTION LTD [KR]
KOREA ADVANCED INST SCI & TECH [KR]
LG Energy Solution, Ltd,
Korea Advanced Institute of Science and Technology
EP_4675743_PA

Resumen de: EP4675743A1

The present disclosure relates to a negative electrode for lithium-free secondary battery and a lithium-free secondary battery comprising the same, which suppress side reactions between the electrolyte and the lithium metal layer electrodeposited on the negative electrode during charging and discharging and thus can improve the efficiency and life characteristics of a lithium-free secondary battery.

BATTERY PACK

NºPublicación:  EP4675817A1 07/01/2026
Solicitante: 
LG ENERGY SOLUTION LTD [KR]
LG Energy Solution, Ltd
EP_4675817_PA

Resumen de: EP4675817A1

Disclosed is a battery pack. A battery pack according to an embodiment of the present disclosure may include a case having an open upper surface and providing an internal space; a plurality of battery cells accommodated inside the case; and a pack cover that covers the upper surface of the case and has a flat plate portion and a protrusion protruding upward from the flat plate portion.

COOLING STRUCTURE, BATTERY, AND ELECTRIC DEVICE

NºPublicación:  EP4675761A1 07/01/2026
Solicitante: 
CONTEMPORARY AMPEREX TECHNOLOGY CO LTD [CN]
Contemporary Amperex Technology Co., Limited
EP_4675761_PA

Resumen de: EP4675761A1

This application provides a cooling structure, a battery, and an electric apparatus. The cooling structure includes a side plate and a cooling channel disposed on at least one side of the side plate, and the side plate is configured to be deformable toward the side where the cooling channel is located, producing a deformable amount, where the side plate has varying deformable amounts in at least one direction. The side plate is deformable toward the side where the cooling channel is located, producing a deformable amount, where the deformable amount varies at different positions of the side plate. A side surface of a cooled component in contact with the side plate exhibits different degrees of swelling, and the different degrees of swelling exert different magnitudes of resistance force on different regions of the side plate. The varying deformable amounts on the side plate provide swelling spaces required for the different degrees of swelling, allowing the cooled component to swell differently according to changes in internal stress, thereby maintaining the normal service life or extending the service life of the cooled component.

POSITIVE ELECTRODE FOR RECHARGEABLE LITHIUM BATTERY AND RECHARGEABLE LITHIUM BATTERY INCLUDING SAME

NºPublicación:  EP4675709A1 07/01/2026
Solicitante: 
SAMSUNG SDI CO LTD [KR]
SAMSUNG SDI CO., LTD
EP_4675709_PA

Resumen de: EP4675709A1

Disclosed are a positive electrode for a rechargeable lithium battery, and a rechargeable lithium battery including the positive electrode. The positive electrode includes a current collector, a positive active material layer including a positive active material, and a functional layer between the current collector and the positive active material layer. The functional layer includes an additive configured to decompose at 160 °C or more and configured to fulfill an endothermic function, a thermally expandable polymer, and a conductive material.

BATTERY CELL, BATTERY AND ELECTRICAL APPARATUS

NºPublicación:  EP4675798A1 07/01/2026
Solicitante: 
CONTEMPORARY AMPEREX TECHNOLOGY CO LTD [CN]
Contemporary Amperex Technology Co., Limited
EP_4675798_PA

Resumen de: EP4675798A1

A battery cell, a battery, and an electric device are provided, and relate to the field of battery technologies. The battery cell includes a housing and a protruding structure, where the housing defines an accommodating cavity and includes a first housing wall, the protruding structure is disposed on the first housing wall and at least partially protrudes to a side of an outer surface of the first housing wall away from the accommodating cavity, a liquid filling hole is formed in the protruding structure, two ends of the liquid filling hole are an outer hole end and an inner hole end, respectively, which are sequentially disposed along a direction from the outer surface to an inner surface of the first housing wall, and the inner hole end is located on a side of the inner surface of the first housing wall away from the accommodating cavity.

SECONDARY BATTERY

NºPublicación:  EP4675770A1 07/01/2026
Solicitante: 
SAMSUNG SDI CO LTD [KR]
SAMSUNG SDI CO., LTD
EP_4675770_PA

Resumen de: EP4675770A1

The present disclosure relates to a secondary battery capable of additionally supplementing an electrolyte, and at least one problem to be solved is to provide a secondary battery capable of additionally supplementing the electrolyte. To this end, provided is a secondary battery comprising: an electrode assembly including a first electrode plate, a second electrode plate, and a separator; a case accommodating the electrode assembly; a cap plate sealing an upper opening of the case and having an injection hole that is a supply passage for electrolyte; and a safety valve installed on the cap plate, sealing the injection hole by a magnetic force and moving by external force to open the injection hole.

CYLINDRICAL BATTERY

NºPublicación:  EP4675747A1 07/01/2026
Solicitante: 
PANASONIC ENERGY CO LTD [JP]
Panasonic Energy Co., Ltd
EP_4675747_PA

Resumen de: EP4675747A1

This cylindrical battery comprises: an electrode body in which a long positive electrode, which has a positive electrode core body and a positive electrode mixture layer, and a long negative electrode (12), which has a negative electrode core body (12a) and a negative electrode mixture layer (12b), are wound with a separator therebetween; a bottomed tubular exterior can that houses the electrode body; and a sealing body that seals an opening in the exterior can. In a case where the number of windings of the negative electrode (12) is counted from the side where the winding starts on the basis of a range, of the negative electrode (12), opposing the positive electrode via the separator, the negative electrode (12) is wound ten or more times, and in the negative electrode mixture layer (12b), a first mixture layer region (15a), which is located in a winding 25% to 35% through the total number of windings of the negative electrode (12), has a low-density region (14b), in the negative electrode mixture layer (12b), which has a lower density than a second mixture layer region (15b) located on the outside of the first mixture layer region.

CYLINDRICAL BATTERY

NºPublicación:  EP4675724A1 07/01/2026
Solicitante: 
PANASONIC ENERGY CO LTD [JP]
Panasonic Energy Co., Ltd
EP_4675724_PA

Resumen de: EP4675724A1

A cylindrical battery (10) comprises a wound electrode body (14) in which a positive electrode (11) and a negative electrode (12) are wound spirally with a separator (13) interposed therebetween. The negative electrode (12) comprises a negative electrode core body (40), a negative electrode lead (21) joined to a winding-start-side end portion of the negative electrode core body (40), and a negative electrode mixture layer (18) formed on the winding end side relative to the negative electrode lead (21). The negative electrode core body (40) (core body exposed portion (43)) includes a folded portion (45) that is folded in a Z-shape between the negative electrode lead (21) and a winding-start-side end of the negative electrode mixture layer (41).

SECONDARY BATTERY

NºPublicación:  EP4675723A1 07/01/2026
Solicitante: 
PANASONIC ENERGY CO LTD [JP]
Panasonic Energy Co., Ltd
EP_4675723_PA

Resumen de: EP4675723A1

A cylindrical battery (1) comprises an electrode body (10). A positive electrode (11) constituting the electrode body (10) includes an elongated positive electrode core body (13), and a positive electrode mixture layer (14) disposed on the positive electrode core body (13). A plurality of exposed portions (15) where the surface of the positive electrode core body (13) is exposed are provided on the width-direction end of the positive electrode (11) in the length direction of the positive electrode (11). The plurality of exposed portions (15) include a first exposed portion group having, counting from the inner peripheral side of the electrode body 10, first to third exposed portions, and a second exposed portion group having fourth and greater exposed portions, and an average value (L1) of the length of the exposed portions (15) constituting the first exposed portion group is less than an average value (L2) of the length of the exposed portions (15) constituting the second exposed portion group.

CYLINDRICAL BATTERY

NºPublicación:  EP4675722A1 07/01/2026
Solicitante: 
PANASONIC ENERGY CO LTD [JP]
Panasonic Energy Co., Ltd
EP_4675722_PA

Resumen de: EP4675722A1

A negative electrode mixture layer (12b) has an extension section (38) that extends to the winding starting side from the winding inside of a starting end (40) on the winding starting side of a positive electrode (11). A first distance (d1) between the center (40a) of the starting end (40) in the width direction and a mixture layer starting end (50) on the winding starting side of the negative electrode mixture layer (12b) is greater than at least one of a second distance (d2) between one end (40b) of the starting end (40) in the width direction and the mixture layer starting end (50), and a third distance (d3) between the other end (40c) of the starting end (40) in the width direction and the mixture layer starting end (50).

COATING APPARATUS

NºPublicación:  MX2025013932A 07/01/2026
Solicitante: 
LG ENERGY SOLUTION LTD [KR]
LG ENERGY SOLUTION, LTD
CN_121219084_PA

Resumen de: MX2025013932A

The present invention relates to a coating apparatus comprising: a first block having a receiving part which is open through an open area having a predetermined horizontal length and a predetermined vertical length, and can receive a coating liquid; a second block spaced apart from the first block by a predetermined distance and disposed opposite to the open area of the receiving part; a slot defining the space between the first block and the second block and provided to be able to receive the coating liquid from the receiving part and discharge to the outside; and a plate shim which is disposed in the slot to change the flow of the coating liquid transferred from the receiving part to the slot by closing a portion of the open area of the receiving part, wherein the plate shim may comprise: a width-limiting part which closes a partial area in the horizontal direction from at least one of the side ends in the horizontal direction of the open area of the receiving part; and a height-limiting part which closes a partial area in the vertical direction of the open area of the receiving part.

BATTERY ASSEMBLY AND BATTERY PACK

NºPublicación:  MX2025013725A 07/01/2026
Solicitante: 
LG ENERGY SOLUTION LTD [KR]
LG ENERGY SOLUTION, LTD
CN_121153145_PA

Resumen de: MX2025013725A

The present application may provide a battery assembly comprising a plurality of battery cells and a cooling member interposed between the plurality of battery cells, wherein the cooling member comprises: a main body portion including a refrigerant flow path provided to allow a refrigerant to flow therein; an inlet portion communicating with the refrigerant flow path and provided to introduce the refrigerant; and an outlet portion communicating with the refrigerant flow path and provided to discharge the refrigerant, and the inlet portion and the outlet portion extend from one side of the main body portion corresponding to the venting direction of the plurality of battery cells.

CONNECTING PIECE, BATTERY AND PUNCH

NºPublicación:  MX2025012942A 07/01/2026
Solicitante: 
EVE POWER CO LTD [CN]
EVE POWER CO., LTD
US_2025349986_PA

Resumen de: MX2025012942A

A connecting piece, a battery and a punch. The connecting piece comprises a tab connection portion (101) and an electrode-pole connection portion (102), wherein the electrode-pole connection portion (102) is connected to one side of the tab connection portion (101), and the electrode-pole connection portion (102) is provided with a welding region (103); the welding region (103) is configured to be in contact with welding laser light; a rough surface (104) is provided on the part of the electrode-pole connection portion (102) within the welding region (103); and a plurality of grooves (105) are formed on the rough surface (104), and the shapes and/or sizes of the plurality of grooves (105) are different.

STEEL BATTERY HOUSING AND METHODS OF MANUFACTURING THEREOF

NºPublicación:  MX2025013799A 07/01/2026
Solicitante: 
TERNIUM MEXICO S A DE C V [MX]
TERNIUM M\u00C9XICO, S.A. DE C.V
US_2024396124_PA

Resumen de: MX2025013799A

A steel battery housing for a vehicle including an internal crash structure attached to two side crash structures. Each crash structure comprises a first plate, a second plate, and a third plate. The crash section of each plate includes a first portion, two secondary portion which extend from the first portion at a first angle, and flange portions which extend from each secondary portion at a second angle.

ELECTROCHEMICAL EXFOLIATION OF GRAPHITE FOR PRODUCTION OF GRAPHENE FLAKES

NºPublicación:  MX2025012739A 07/01/2026
Solicitante: 
AVADAIN LLC [US]
AVADAIN, LLC
AU_2024263157_PA

Resumen de: MX2025012739A

A method for producing graphene. The method includes loading an open-cell porous backbone material with particulate graphite, submersing at least part of the graphite-loaded porous backbone material in a solution, and applying a cathodic potential to the graphite-loaded porous backbone material, wherein the cathodic potential suffices to exfoliate graphene.

FLAME-RESISTANT, COATED FABRIC INSULATOR

NºPublicación:  MX2025008594A 07/01/2026
Solicitante: 
SYSTEMS PROT GROUP US LLC [US]
SYSTEMS PROTECTION GROUP US LLC
CN_120548348_PA

Resumen de: MX2025008594A

A flexible thermal insulator having a fabric layer, a flame resistant outer coating bonded to an outer side of the fabric layer, and a pressure-sensitive adhesive layer bonded to an inner side of the fabric layer.

PROCESS FOR THE RECOVERY OF LITHIUM

NºPublicación:  MX2025013780A 07/01/2026
Solicitante: 
UMICORE [BE]
UMICORE
CN_121152891_A

Resumen de: MX2025013780A

The present invention relates to a process for the concentration of lithium in metallurgical fumes wherein a metallurgical charge is smelted, thus obtaining a molten bath comprising a slag phase and optionally an alloy phase and fuming the lithium from the molten slag, by addition of a halogen intermediate, wherein the halogen intermediate is produced from the Li halide fumed from the molten slag. The halide is thus efficiently re-used in the process, while the lithium is recovered and isolated.

SYSTEMS AND METHODS FOR LITHIUM-ION BATTERY DURABILITY

NºPublicación:  MX2025014138A 07/01/2026
Solicitante: 
THE NOCO COMPANY [US]
THE NOCO COMPANY
CN_121195377_PA

Resumen de: MX2025014138A

A battery configured to have improved thermal management and structural stability. The battery including a battery pack construction with at least one battery cell spacer having a first surface contacting substantially all of the bottom surface of a first battery cell and a second surface contacting substantially all of the top surface of a second battery cell, the battery cell spacer including an adhesive component. Additionally, the battery may include a battery management system (BMS) in electrical communication with the first and second battery cells, the BMS having one or more thermal components configured to disperse heat from the BMS, and a thermal epoxy contacting the one or more thermal components and a battery housing. The battery further including a stability cage at least partially enclosing the battery pack construction and positioned between the battery cells and the battery housing.

ELECTRODE, MANUFACTURING METHOD THEREOF, AND ELECTROCHEMICAL DEVICE COMPRISING SAME

NºPublicación:  MX2025013929A 07/01/2026
Solicitante: 
LG ENERGY SOLUTION LTD [KR]
LG ENERGY SOLUTION, LTD
CN_120500753_PA

Resumen de: MX2025013929A

Provided are: an electrode; a manufacturing method thereof; and an electrochemical device comprising same. The electrode comprises a current collector and an electrode active material layer disposed on at least one surface of the current collector, wherein the electrode active material layer contains: granules including an electrode active material and a first binder; and second binder particles.

POSITIVE ELECTRODE ACTIVE MATERIAL AND METHOD FOR PREPARING SAME

NºPublicación:  MX2025014010A 07/01/2026
Solicitante: 
LG ENERGY SOLUTION LTD [KR]
LG ENERGY SOLUTION, LTD
CN_121100415_PA

Resumen de: MX2025014010A

The present invention provides a positive electrode active material, a method for preparing same, and a positive electrode and lithium secondary battery comprising the positive electrode active material, the positive electrode active material comprising: a lithium nickel cobalt manganese composite oxide which has, among the metals excluding lithium, a nickel content of at least 90 mol%; and a metal element M1 doped into the lithium nickel cobalt manganese composite oxide, wherein the metal element M1 includes two or more elements selected from the group consisting of Al, Zr, and Ti and essentially includes Al, the weight of Al is equal to or greater than 8,000 ppm with respect to the total weight of the positive electrode active material, and the total weight of the metal element M1 is 9,000 ppm to 12,000 ppm with respect to the total weight of the positive electrode active material.

ANODE AND LITHIUM SECONDARY BATTERY COMPRISING SAME

NºPublicación:  MX2025013990A 07/01/2026
Solicitante: 
LG ENERGY SOLUTION LTD [KR]
LG ENERGY SOLUTION, LTD
KR_20250174879_PA

Resumen de: MX2025013990A

The present application relates to an anode comprising an anode active material layer that includes a silicon-based active material, wherein, when the cohesion strength is measured at respective positions of 25%, 50% and 75% of the total thickness from a first surface of the anode active material layer on the basis of the total thickness T, which is the distance between the first surface and a second surface that face each other, the average of the measured cohesion strengths is 1 Mpa to 20 Mpa, the deviation of the measured cohesion strengths is 140% or less, and the vertical resistance is 0.005 Ω to 0.3 Ω.

SEAL ELEMENT FOR A PRISMATIC BATTERY CELL LID ASSEMBLY AND LID ASSEMBLY HAVING SUCH SEAL ELEMENT

NºPublicación:  MX2025012707A 07/01/2026
Solicitante: 
FREUDENBERG SEALING TECH S A S DI EXTERNA ITALIA S R L U [IT]
FREUDENBERG SEALING TECHNOLOGIES S.A.S. DI EXTERNA ITALIA S.R.L.U
WO_2024224140_PA

Resumen de: MX2025012707A

There is described a seal element (14; 14') for a lid assembly (1) apt to close in a fluid-tight manner an inner compartment (3) of a prismatic battery cell, the seal element (14; 14') is configured to be interposed between a current collector (5) of the lid assembly (1) and a base plate (4) of the lid assembly (1) for electrically insulating the current collector (5) and the lid assembly (1) from one another and for fluid-tightly sealing the inner compartment (3), the seal element (14; 14') has a central axis (B), presents a substantially L-shaped semi-profile with respect to the central axis (B), and comprises: an axial collar (15) extending annularly about the central axis (B) and configured to electrically insulate the current collector (5) from the base plate (4); and a radial sealing portion (16) protruding from the collar (15) in a cantilevered manner and configured to fluid-tightly seal the inner compartment (3); the sealing portion (16) includes a main body (17) and a bulge or bump (18) extending from the main body (17) and defining a free end of the sealing portion (16), the bulge or bump (18) has an axial size greater than the axial size of the main body (17).

SYSTEM AND METHOD FOR FILLING A BATTERY CELL WITH LIQUID ELECTROLYTE

NºPublicación:  MX2025011594A 07/01/2026
Solicitante: 
PROJECT ENG AND CONTRACTING NV [BE]
PROJECT ENGINEERING AND CONTRACTING NV
KR_20250168551_PA

Resumen de: MX2025011594A

The present invention relates to a filling head assembly for filling a battery cell with a liquid electrolyte, the filling head assembly comprising a filling head; â¿¿ wherein the filling head comprises a first and a second fluid channel and a valve; â¿¿ wherein the inlet of the first fluid channel is connected to a pump; â¿¿ wherein the inlet of the second fluid channel is connected to a vacuum pump; â¿¿ wherein the outlet of the first fluid channel engages with a filling opening of the battery cell; â¿¿ wherein the valve determines whether the outlet of the first fluid channel is connected to the inlet of the first fluid channel. The present invention also relates to an apparatus comprising the filling head, to a production line comprising the apparatus and to a method for filling a battery cell with liquid electrolyte using the apparatus.

ELECTRODE ASSEMBLY, AND BATTERY AND BATTERY PACK COMPRISING SAME

NºPublicación:  EP4675732A1 07/01/2026
Solicitante: 
LG ENERGY SOLUTION LTD [KR]
LG Energy Solution, Ltd
EP_4675732_PA

Resumen de: EP4675732A1

An electrode assembly according to the present disclosure includes a stack including a first electrode, a second electrode, and a separator interposed therebetween, and configured to be wound around a winding axis to form a central winding hole and an outer surface, and a fixing member configured to cover at least a portion of the outer surface along a circumferential direction of the outer surface.

ACCUMULATOR FOR WORKING DEVICES

NºPublicación:  EP4675840A1 07/01/2026
Solicitante: 
EINHELL GERMANY AG [DE]
Einhell Germany AG
EP_4675840_PA

Resumen de: EP4675840A1

Die Erfindung betrifft einen Akkumulator (1), insbesondere Arbeitsgeräteackumulator, für Arbeitsgeräte mit einem Gehäuse (2), das einen Innenraum (3) umgibt, mit zumindest einer im Innenraum (3) angeordneten Energiespeichereinheit (4), mit zumindest zwei Kontaktelementen (7) und mit einer Steuereinheit (15) zum Steuern des Akkumulators (1). Die Steuereinheit (15) ist derart ausgebildet und/oder eingerichtet, dass diese zumindest ein Kontaktelement (7) für einen und/oder während eines Transport- und/oder Lagerzustands des Akkumulators (1) spannungslos schalten kann. Außerdem betrifft die Erfindung ein Verfahren zum Betreiben und/oder zum Versetzen eines Akkumulators (1) in einen Transport- und/oder Lagerzustand.

CHARGING DEVICE, CHARGING METHOD, AND ELECTRONIC DEVICE

NºPublicación:  EP4675885A2 07/01/2026
Solicitante: 
XIAMEN AMPACE TECH LIMITED [CN]
XIAMEN AMPACE TECHNOLOGY LIMITED
EP_4675885_PA

Resumen de: EP4675885A2

A charging device includes: a communication unit; and a processor, configured to obtain charge-and-discharge data of a battery through the communication unit, where the charge-and-discharge data includes: the number of cycles of the battery and/or a cycling time of the battery. The processor is configured to perform the following operations: reducing a charge rate of the battery in response to a condition that the number of cycles of the battery exceeds a first threshold within a preset temperature range and/or in response to a condition that the cycling time of the battery exceeds a second threshold within a preset temperature range.

BATTERY FIXING APPARATUS FOR UNINTERRUPTIBLE POWER SUPPLY

NºPublicación:  EP4675790A1 07/01/2026
Solicitante: 
LIAN ZHENG ELECTRONICS SHENZHEN CO LTD [CN]
Lian Zheng Electronics (Shenzhen) Co., Ltd
EP_4675790_PA

Resumen de: EP4675790A1

A battery fixing apparatus for an uninterruptible power supply comprises:a bottom plate (101), configured to carry batteries of the uninterruptible power supply, wherein the bottom plate defines an X-axis direction along a length direction of the bottom plate, a Y-axis direction along a width direction of the bottom plate, and a Z-axis direction along a height direction of the bottom plate;an intermediate separating plate (102), wherein the intermediate separating plate is vertically connected to the bottom plate along a direction in which the length of the intermediate separating plate is parallel to the X-axis,the intermediate separating plate has an extension arm (1022), and the extension arm has a first connection structure; anda first holder (104), wherein the first holder has a second connection structure corresponding to the first connection structure,the first holder (104) is connected, through the first connection structure and the second connection structure, to a position with a predetermined distance from the top end of the intermediate separating plate, andthe bottom plate (101), the intermediate separating plate (102), and the first holder (104) form a first battery (103) accommodating area.

SEPARATOR FOR RECHARGEABLE LITHIUM BATTERY AND RECHARGEABLE LITHIUM BATTERY INCLUDING THE SAME

NºPublicación:  EP4675738A1 07/01/2026
Solicitante: 
SAMSUNG SDI CO LTD [KR]
SAMSUNG SDI CO., LTD
EP_4675738_PA

Resumen de: EP4675738A1

The present disclosure related to a separator for a rechargeable lithium battery and a rechargeable lithium battery including the separator, wherein the separator for a rechargeable lithium battery includes a porous substrate, and a coating layer located on at least one surface of the porous substrate, the coating layer includes a binder, the binder includes an aramid-based resin.

BATTERY CELL AND BATTERY MODULE INCLUDING THE SAME

NºPublicación:  EP4675836A1 07/01/2026
Solicitante: 
SK ON CO LTD [KR]
SK On Co., Ltd
EP_4675836_PA

Resumen de: EP4675836A1

Provided are a battery cell and a battery module. The battery cell includes a cell assembly including at least one electrode assembly and a current collecting assembly disposed on at least one side of the cell assembly and including a first current collecting portion electrically connected to an electrode tab of the electrode assembly, wherein the first current collecting portion is formed stepwise and contacts the electrode tab on a first surface facing the cell assembly.

BATTERY PACK AND ELECTRIC DEVICE

NºPublicación:  EP4675753A1 07/01/2026
Solicitante: 
XIAMEN AMPACK TECHNOLOGY LTD [CN]
Xiamen Ampack Technology Limited
EP_4675753_PA

Resumen de: EP4675753A1

A battery pack(100) includes a housing(10), a battery module(20), an insulator(30), and a thermally conductive adhesive(40). The insulator(30) is provided with a first space(30a), at least a portion of the battery module(20) is accommodated in the first space(30a), and both the insulator(30) and the battery module(20) are disposed in the housing(10). The thermally conductive adhesive(40) is disposed in the first space(30a), the thermally conductive adhesive(40) is formed by curing a flowable thermally conductive material injected into the first space(30a), and the thermally conductive adhesive(40) is connected to the insulator(30) and the battery module(20).

IMPROVED SAFETY SYSTEM FOR A FUEL CELL VEHICLE

NºPublicación:  EP4674669A1 07/01/2026
Solicitante: 
IVECO SPA [IT]
IVECO S.P.A
EP_4674669_PA

Resumen de: EP4674669A1

Safety system (6) for a vehicle (1), the vehicle comprising at least a battery pack (5) and at least a tank (4) for storing a pressurized gas, the safety system (6) comprising at least one valve means (7) configured to assume at least a first position in which to deny the fluid communication between the tank (4) and the environment and a second position in which allow the fluid communication between the tank (4) and the environment, the valve means (7) being controlled to move between the first and second positions during a critical condition related to thermal runaway of the battery pack (5).

CONNECTING PIECE, BATTERY AND PUNCH

NºPublicación:  EP4675835A1 07/01/2026
Solicitante: 
EVE POWER CO LTD [CN]
Eve Power Co., Ltd
EP_4675835_PA

Resumen de: EP4675835A1

A connecting plate, a battery and a punch are provided. The connecting plate includes a tab connecting part and a post connecting part. The post connecting part is connected to one side of the post connecting part, and the post connecting part is provided with a welding area configured to be in contact with a welding laser. The post connecting part in the welding area 103 is provided with a rough surface, and the rough surface is provided with a plurality of grooves with different shapes and/or sizes

BATTERY AND ELECTRIC DEVICE

NºPublicación:  EP4675784A1 07/01/2026
Solicitante: 
CONTEMPORARY AMPEREX TECHNOLOGY CO LTD [CN]
Contemporary Amperex Technology Co., Limited
EP_4675784_PA

Resumen de: EP4675784A1

Embodiments of the present application provide a battery and an electric device. The battery comprises a frame body, a battery cell, a first beam, and a heat exchange plate. The frame body defines an accommodating space. A first opening is formed in one end of the accommodating space. The battery cell is arranged in the accommodating space. The first beam is arranged in the accommodating space, two ends of the first beam are connected to the frame body, and the first beam is used for limiting expansion of the battery cell. The heat exchange plate covers the first opening and is used for exchanging heat with the battery cell, and the heat exchange plate is fixedly connected to the frame body and the first beam. When the battery is subjected to an external impact, the frame body and the first beam can restrain the heat exchange plate, so as to reduce the relative movement between the heat exchange plate and the battery cell, and improve the uniformity of heat exchange. In addition, the first beam can disperse the stress at the joint of the heat exchange plate and the frame body, reduce the risk of failure of the connection between the heat exchange plate and the frame body, improve the sealing performance of the battery, and improve the reliability of the battery.

POSITIVE ELECTRODE PLATE AND LITHIUM-ION BATTERY

NºPublicación:  EP4675703A1 07/01/2026
Solicitante: 
ZHUHAI GUANQI NEW MAT CO LTD [CN]
ZHUHAI COSMX BATTERY CO LTD [CN]
Zhuhai Guanqi New Material Co., Ltd,
Zhuhai CosMX Battery Co., Ltd
EP_4675703_A1

Resumen de: EP4675703A1

Provided are a positive electrode plate and a lithium-ion battery. The positive electrode plate includes a positive electrode current collector and a positive electrode active layer located on at least part of a surface of the positive electrode current collector, where the positive electrode active layer sequentially includes a first positive electrode active layer and a second positive electrode active layer in a direction away from the positive electrode current collector. The positive electrode plate not only enables a lithium-ion battery to have excellent discharge capacity, but also has a relatively low internal resistance, which contributes to the realization of fast charging and extended cycle life of the battery.

MULTI-LAYER BIPOLAR BATTERY AND METHOD THEREFOR

NºPublicación:  EP4675714A1 07/01/2026
Solicitante: 
LASAGNA ONE INC [US]
Lasagna.one Inc
EP_4675714_PA

Resumen de: EP4675714A1

A method of forming a stacked bipolar battery laminates a plurality of layered cells of the stacked bipolar battery together at a single time.

STRUCTURE FOR DETECTING TEMPERATURE OF ELECTRONIC DEVICE

NºPublicación:  EP4675244A1 07/01/2026
Solicitante: 
SAMSUNG ELECTRONICS CO LTD [KR]
Samsung Electronics Co., Ltd
EP_4675244_PA

Resumen de: EP4675244A1

The present disclosure concerns an electronic device comprising a housing including a rear housing forming an external shape of the electronic device, a first board disposed in a first direction from the rear housing of the housing, wherein at least one processor is mounted at the first board, a second board disposed between the rear housing and the first board and electrically connected with the first board, the second board being spatially separated from the rear housing, a thermistor mounted on the second board, wherein the thermistor is disposed at a surface of the second board in a second direction that is towards the rear housing, the second direction being opposite to the first direction, and at least one first structure for securing a disposition space in which the thermistor is disposed, wherein the at least processor is configured to receive an electrical signal from the thermistor for identifying information corresponding to a temperature of the rear housing.

BATTERY PACK AND MANUFACTURING METHOD

NºPublicación:  EP4675792A2 07/01/2026
Solicitante: 
ZHEJIANG JINKO ENERGY STORAGE CO LTD [CN]
Zhejiang Jinko Energy Storage Co., Ltd
EP_4675792_A2

Resumen de: EP4675792A2

Battery pack and manufacturing method are provided. Battery pack includes cells contact system (CCS) assembly and cell assembly. CCS assembly includes injection molded member, vacuum-molded member, electrical connection plate, wiring harness. Injection molded member is connected to vacuum-molded member. Part of electrical connection plate is connected to injection molded member. Electrical connection plate is connected to vacuum-molded member. Wiring harness is connected to injection molded member, and further connected to electrical connection plate. Cell assembly includes battery cells electrically connected to electrical connection plate. Structural stiffness of injection molded member is greater than vacuum-molded member. Connection between injection molded member and vacuum-molded member reduces possibility of warping and deformation. Electrical connection plate mounted on vacuum-molded member is less prone to bending and deformation, and electrical connection plate is less prone to virtual electrical connection with cell. Electrical connection between electrical connector and cell has higher degree of operational reliability.

END COVER, BATTERY CELL, BATTERY, AND POWER CONSUMING DEVICE

NºPublicación:  EP4675780A2 07/01/2026
Solicitante: 
CONTEMPORARY AMPEREX TECHNOLOGY HONG KONG LTD [HK]
Contemporary Amperex Technology (Hong Kong) Limited
EP_4675780_PA

Resumen de: EP4675780A2

The present application discloses an end cap, a battery cell, a battery and a power consuming device. The end cap according to an embodiment of the present application includes: a first recess recessed from the side of the end cap facing toward an electrode assembly in a direction away from the electrode assembly; a second recess recessed from the side of the end cap facing away from the electrode assembly of the battery cell in a direction toward the electrode assembly, wherein a bottom wall of the second recess includes a first part and a second part surrounding an outer side of the first part, and the first part and a bottom wall of the first recess are arranged opposite to each other in a thickness direction of the end cap; and a pressure relief portion formed between the first part and the bottom wall of the first recess, wherein the pressure relief portion is configured to be actuated, when an internal pressure of the battery cell reaches a threshold, to relieve the internal pressure, and the side of the second part facing away from the electrode assembly forms an avoidance space to avoid the pressure relief portion when the pressure relief portion is actuated. In the present application, the safety of the battery cell can be improved.

SECONDARY BATTERY AND ELECTRICAL DEVICE

NºPublicación:  EP4675838A2 07/01/2026
Solicitante: 
NINGDE AMPEREX TECHNOLOGY LTD [CN]
Ningde Amperex Technology Limited
EP_4675838_PA

Resumen de: EP4675838A2

A secondary battery (001) includes a housing (400), an electrode assembly (100), a first tab group (200), and a first adapter piece (500). The first tab group (200) is connected to the electrode assembly (100). The first tab group (200) includes a first outer-layer tab (210), an inner-layer tab (220), and a second outer-layer tab (230) sequentially disposed along a third direction (Z). The first adapter piece (500) includes a first protruding portion (510) and a first adapter portion (520). The first protruding portion (510) extends out of the housing (400) along a first direction (X). The first adapter portion (520) is located in the housing (400). When viewed along the first direction (X), the first adapter portion (520) is located on one side of the second outer-layer tab (230) facing away from the inner-layer tab (220) . The first adapter portion (520) is connected to the second outer-layer tab (230).

BATTERY PACK WITH IMPROVED SAFETY

NºPublicación:  EP4675769A2 07/01/2026
Solicitante: 
LG ENERGY SOLUTION LTD [KR]
LG Energy Solution, Ltd
EP_4675769_A2

Resumen de: EP4675769A2

Disclosed herein relates to a battery pack, wherein the cell stack assemblies are housed in a pack case with the frame of the module excluded, thereby providing good heat dissipation during normal operation. In addition, the battery pack has the advantage of improving safety against ignition or explosion of the battery pack, since in the event of abnormal operation in which any of the plurality of cell stack assemblies provided therein generates heat or undergoes thermal runaway, the heat of the cell stack assembly can be suppressed from propagating to adjacent cell stack assemblies by forming a separation space between the base plate and the corresponding cell stack assembly due to vaporization of the heat-conducting pad.

METHODS AND DEVICES FOR SECURE COMMUNICATION WITH AND OPERATION OF AN IMPLANT

NºPublicación:  EP4675943A2 07/01/2026
Solicitante: 
IMPLANTICA PATENT LTD [SE]
Implantica Patent Ltd
EP_4675943_PA

Resumen de: EP4675943A2

A method for updating a control program of an internal computing unit comprised in an implant. The implant is adapted for communication with a first external device and a second external device, the method comprising: receiving, by the internal computing unit, an update or configuration to the control program from the first external device, wherein the update is received using a first communication channel; installing, by the internal computing unit, the update; and transmitting, by the internal computing unit, logging data relating to the receipt of the update or configuration and/or logging data relating to an installation of the update to the second external device using a second communication channel. The first and the second communication channels are different communication channels.

BATTERY CELL AND METHOD FOR MANUFACTURING SAME

NºPublicación:  EP4675782A1 07/01/2026
Solicitante: 
LG ENERGY SOLUTION LTD [KR]
LG ENERGY SOLUTION, LTD
EP_4675782_PA

Resumen de: EP4675782A1

Disclosed are a battery cell and a method for manufacturing the same. A battery cell according to an embodiment of the present disclosure includes an electrode assembly including a first electrode, a second electrode, and a separator; a can having an open part formed therein and accommodating the electrode assembly; a current collector plate connected to the electrode assembly; and a cap covering the open part of the can, wherein the cap is bonded at an outer side of the can.

BATTERY PACK AND VEHICLE INCLUDING SAME

NºPublicación:  EP4675818A1 07/01/2026
Solicitante: 
LG ENERGY SOLUTION LTD [KR]
LG Energy Solution, Ltd
EP_4675818_PA

Resumen de: EP4675818A1

Disclosed are a battery pack and a vehicle including the same. The battery pack according to an embodiment of the disclosure may include: a plurality of battery modules in which a plurality of battery cells are stacked; and a pack case configured to store the plurality of battery modules, wherein a discharge path is formed in at least a part of the pack case so as to discharge flame or gas generated from the battery cell.

BUSBAR ASSEMBLY AND BATTERY PACK INCLUDING SAME

NºPublicación:  EP4675843A1 07/01/2026
Solicitante: 
LG ENERGY SOLUTION LTD [KR]
LG Energy Solution, Ltd
EP_4675843_PA

Resumen de: EP4675843A1

BUSBAR ASSEMBLY AND BATTERY PACK INCLUDING THE SAMEA busbar assembly according to certain embodiments of the present disclosure comprises: a busbar; a first insulating part that surrounds a main body of the busbar; and a second insulating part that surrounds both ends of the busbar, wherein the second insulating part comprises: a pair of cap parts that surround the upper and side surfaces of both ends of the busbar, and a connecting part located between the pair of cap parts and integrated with the pair of cap parts, and wherein the connecting part extends along a longitudinal direction of the busbar and is located on an outer surface of the main body of the busbar.

CALENDER FOR PRODUCING AN ELECTRODE FILM FROM A POWDER-TYPE ELECTRODE PRECURSOR MATERIAL, CORRESPONDING METHOD AND CORRESPONDING ELECTRODE FILM

NºPublicación:  EP4675117A2 07/01/2026
Solicitante: 
MATTHEWS INTERNATIONAL GMBH [DE]
MATTHEWS INT CORP [US]
Matthews International GmbH,
Matthews International Corporation
EP_4675117_PA

Resumen de: EP4675117A2

Die Erfindung betrifft einen Kalander zur Herstellung eines Elektrodenfilms aus einem pulverförmigen Elektrodenvorläufermaterial, mit zumindest einer ersten und einer zweiten, gegenläufig zur ersten rotierenden, Quetschwalze, zwischen welchen ein Walzenspalt ausgebildet ist, wobei der Kalander dazu eingerichtet ist, das pulverförmige Elektrodenvorläufermaterial beim Hindurchführen durch den Walzenspalt mit Scherkräften zu beaufschlagen und dabei einen Elektrodenfilm auszubilden, dadurch gekennzeichnet, dass zumindest eine der ersten oder zweiten Quetschwalze zumindest eine Vorspanneinrichtung zum Vorspannen der Quetschwalze gegen einen im Walzenspalt durch den Komprimiervorgang erzeugten nichtaxialen, insbesondere radialen und/oder tangentialen, auf die jeweilige Quetschwalze wirkenden Kraftvektor aufweist, mittels welcher die Vorspannrichtung und/oder die Größe der Vorspannkraft einstellbar ist. Die Erfindung betrifft ferner ein Verfahren zum Herstellen eines eine homogene Dicke aufweisenden Elektrodenfilms aus einem pulverförmigen Elektrodenvorläufermaterial sowie einen entsprechenden Elektrodenfilm.

BATTERY CELL, BATTERY, AND ELECTRIC DEVICE

NºPublicación:  EP4675814A1 07/01/2026
Solicitante: 
CONTEMPORARY AMPEREX TECHNOLOGY CO LTD [CN]
Contemporary Amperex Technology Co., Limited
EP_4675814_PA

Resumen de: EP4675814A1

Provided are a battery cell (20), a battery, and an electrical device. The reliability of the battery cell (20) can be improved. The battery cell (20) comprises: a shell (21), where the shell (21) has a first wall (211), and the first wall (211) is provided with a pressure relief mechanism (213); an electrode assembly (22), where the electrode assembly (22) is accommodated in the shell (21); an insulating member (23), where the insulating member (23) is arranged between the electrode assembly (22) and the first wall (211), the insulating member (23) has an accommodating cavity (26), and the insulating member (23) has a discharge channel in communication with the pressure relief mechanism (213) and the electrode assembly (22); and a supporting member (24), where the supporting member (24) is accommodated in the accommodating cavity (26) for restricting a deformation of the discharge channel.

BATTERY CELL, BATTERY, AND ELECTRIC DEVICE

NºPublicación:  EP4675777A1 07/01/2026
Solicitante: 
CONTEMPORARY AMPEREX TECHNOLOGY CO LTD [CN]
Contemporary Amperex Technology Co., Ltd
EP_4675777_A1

Resumen de: EP4675777A1

The present application is applicable to the technical field of batteries (100), and provides a battery cell (10), a battery (100), and an electric device. The electric device comprises the battery cell (10) and the battery (100), wherein the battery (100) comprises battery cells (10), and the battery cells (10) each comprise a casing (12) and an electrode assembly (11). At least part of the casing (12) is a steel casing, and the casing (12) comprises a body (121) and a bottom (122). The bottom (122) is formed at one end of the body (121) in a first direction (Z), and is separated from or integrated with the body (121). At least part of the body (121) is welded. At least part of the electrode assembly (11) is provided in a space defined by the body (121) and the bottom (122). Therefore, the wall thickness of the casing (12) can be reduced while the structural strength of the battery cell (10) is relatively high, thereby reducing the proportion of the casing (12) in the battery cell (10), and achieving high energy density of the battery cell (10).

POWER STORAGE DEVICE

NºPublicación:  EP4675763A1 07/01/2026
Solicitante: 
TOYOTA MOTOR CO LTD [JP]
TOYOTA JIDOSHA KABUSHIKI KAISHA
EP_4675763_PA

Resumen de: EP4675763A1

A power storage device (10) includes: at least one power storage cell (100); an upper cover (220) disposed above the at least one power storage cell (100); a cooler (300) that cools the at least one power storage cell, the cooler (300) being disposed on an upper surface of the upper cover; and a cover (400) that covers the at least one power storage cell, the cover (400) being disposed between the at least one power storage cell and the upper cover.

POWER STORAGE DEVICE

NºPublicación:  EP4675764A1 07/01/2026
Solicitante: 
TOYOTA MOTOR CO LTD [JP]
TOYOTA JIDOSHA KABUSHIKI KAISHA
EP_4675764_PA

Resumen de: EP4675764A1

A power storage device (100) comprises a first power storage module (7), a second power storage module (12) spaced apart from the first power storage module (7), a cooling pipe (420) passing between the first power storage module (7) and the second power storage module (12), a bus bar (252) connected to the second power storage module (12) and passing between the first power storage module (7) and the second power storage module (12), and a resin member (53) that is disposed between the first power storage module (7) and the second power storage module (12) and that covers the cooling pipe (420) and the bus bar (252) between the first power storage module (7) and the second power storage module (12).

BATTERY BOX, BATTERY PACK AND VEHICLE

NºPublicación:  EP4675733A1 07/01/2026
Solicitante: 
EVE ENERGY STORAGE CO LTD [CN]
Eve Energy Storage Co., Ltd
EP_4675733_PA

Resumen de: EP4675733A1

The present disclosure provides a battery box, a battery pack and a vehicle. The battery box includes a box body provided with a mounting cavity and a support assembly. The mounting cavity is configured for mounting a plurality of battery cells. The box body includes a side plate forming at least a part of the mounting cavity. The support assembly includes a support plate and an adjustment set configured for adjusting a spacing between the support plate and the side plate. Particularly, the support plate is configured to abut against one side of the plurality of battery cells, so that the plurality of battery cells can abut against the box body.

CATHODE ACTIVE MATERIAL, CATHODE, AND LITHIUM SECONDARY BATTERY

NºPublicación:  EP4675708A1 07/01/2026
Solicitante: 
LG CHEMICAL LTD [KR]
LG Chem, Ltd
EP_4675708_A1

Resumen de: EP4675708A1

The present invention relates to a positive electrode active material, and to a positive electrode active material which may resolve both an issue of a typical secondary particle and an issue of a single particle, wherein the positive electrode active material includes a particle, such as a typical single particle, as a primary particle, and a secondary particle formed by aggregation of a plurality of primary particles, and may thus improve energy density through excellent density characteristics as well as cell characteristics, such as improved lifetime and reduced gas generation amount of a lithium secondary battery, and a positive electrode and a lithium secondary battery which include the same.

CURRENT COLLECTORS FOR RECHARGEABLE LITHIUM BATTERIES, ELECTRODES INCLUDING THE SAME, AND RECHARGEABLE LITHIUM BATTERIES INCLUDING THE SAME

NºPublicación:  EP4675704A2 07/01/2026
Solicitante: 
SAMSUNG SDI CO LTD [KR]
SAMSUNG SDI CO., LTD
EP_4675704_PA

Resumen de: EP4675704A2

Examples of the disclosure include a current collector for a rechargeable lithium battery, an electrode including the current collector, and a rechargeable lithium battery including the current collector. The current collector for a rechargeable lithium battery includes a first electrically conductive layer, a second electrically conductive layer, and a fiber-reinforcing layer located between the first electrically conductive layer and the second electrically conductive layer, the fiber-reinforcing layer including a reinforcing fiber and a polymer.

POWER STORAGE DEVICE

NºPublicación:  EP4675826A2 07/01/2026
Solicitante: 
TOYOTA MOTOR CO LTD [JP]
TOYOTA JIDOSHA KABUSHIKI KAISHA
EP_4675826_PA

Resumen de: EP4675826A2

A power storage device (100) comprises a first power storage module (7), a second power storage module (12) spaced apart from the first power storage module (7), a bus bar (252) connected to the second power storage module (12) and passing between the first power storage module (7) and the second power storage module (12), and a resin member (53) that is disposed between the first power storage module (7) and the second power storage module (12) and that covers the bus bar (252) between the first power storage module (7) and the second power storage module (12).

POWER STORAGE DEVICE

NºPublicación:  EP4675762A1 07/01/2026
Solicitante: 
TOYOTA MOTOR CO LTD [JP]
TOYOTA JIDOSHA KABUSHIKI KAISHA
EP_4675762_PA

Resumen de: EP4675762A1

A power storage device (100) comprises a first power storage module (7), a second power storage module (12) spaced apart from the first power storage module (7), a cooling pipe (420) passing between the first power storage module (7) and the second power storage module (12), and a resin member (53) that is disposed between the first power storage module (7) and the second power storage module (12) and that covers the cooling pipe (420) between the first power storage module (7) and the second power storage module (12).

BATTERY DIAGNOSIS DEVICE AND OPERATION METHOD THEREOF

NºPublicación:  EP4675292A1 07/01/2026
Solicitante: 
LG ENERGY SOLUTION LTD [KR]
LG Energy Solution, Ltd
EP_4675292_PA

Resumen de: EP4675292A1

A battery diagnosis apparatus according to an embodiment disclosed herein includes an obtaining unit configured to obtain voltage data in a rest period of a plurality of battery cells included in a battery module, a deviation calculating unit configured to calculate a voltage deviation between adjacent periods at designated time intervals from a designated point in time, in the unit of cell groups connected in parallel to each other among the plurality of battery cells, based on the voltage data, a cumulative calculating unit configured to calculate a cumulative deviation by cumulatively summing the voltage deviation in the unit of cell group, when a maximum voltage deviation among a plurality of voltage deviations of a plurality of cell groups in a target period is greater than or equal to a first threshold value, and a diagnosing unit configured to diagnose, as abnormal battery cells, battery cells included in a cell group which satisfies designated conditions among the plurality of cell groups, based on the voltage deviation and the cumulative deviation.

BATTERY CELL AND BATTERY PACK

NºPublicación:  EP4675759A1 07/01/2026
Solicitante: 
EVE ENERGY CO LTD [CN]
Eve Energy Co., Ltd
EP_4675759_PA

Resumen de: EP4675759A1

The present application relates to the technical field of batteries, and in particular to, a battery cell and a battery pack. A battery cell and a battery pack are provided. The battery cell includes a core (100), a housing (200), an explosion-proof valve (210) and a first bracket (300). The core (100) is disposed in the housing (200), and the explosion-proof valve (210) is disposed at a bottom of the housing (200). The first bracket (300) is disposed in the housing (200), and the core (100) is disposed on the first bracket (300). The first bracket (300) is provided with a first through hole (330), the first bracket (300) and the bottom of the housing (200) are enclosed to form an accommodation space (350), the explosion-proof valve (210) is located in the accommodation space (350), and the first through hole (330) communicates with the accommodation space (350) so that gas generated by the core (100) may flow into the accommodation space (350) via the first through hole (330). The battery cell has the improved stability and reliability, enables the explosion-proof valve to be normally activated, and reduces the safety hazard.

POSITIVE ELECTRODE ACTIVE MATERIAL, AND POSITIVE ELECTRODE AND LITHIUM SECONDARY BATTERY COMPRISING SAME

NºPublicación:  EP4675706A1 07/01/2026
Solicitante: 
LG ENERGY SOLUTION LTD [KR]
LG Energy Solution, Ltd
EP_4675706_PA

Resumen de: EP4675706A1

A positive electrode active material includes a lithium-rich manganese-based oxide represented by Formula 1, wherein a sulfur content of the positive electrode active material is 4,000 ppm or more based on a total weight of the positive electrode active material. A method for preparing the positive electrode active material, a positive electrode including the positive electrode active material, and a lithium secondary battery including the positive electrode active material are also provided.

CELL COMBINATION, BATTERY, AND ELECTRIC APPARATUS

NºPublicación:  EP4675691A1 07/01/2026
Solicitante: 
CONTEMPORARY AMPEREX TECHNOLOGY CO LTD [CN]
Contemporary Amperex Technology Co., Limited
EP_4675691_PA

Resumen de: EP4675691A1

A cell combination, a battery, and an electric apparatus. The cell combination comprises first cells and second cells, wherein the number of first cells is greater than or equal to the number of second cells, and each of the first cells and the second cells comprises a positive electrode sheet and a negative electrode sheet; the cell combination satisfies: 0.7≤NPA1≤1.05 NPB1 and NPA1<1, or 0.75≤NPA2≤1.05 NPB2 and NPA2<1.2; and when the state of charge of a single-cell battery comprising a second cell is in the range of 95% to 100%, each time the state of charge of the single-cell battery is changed by 1%, a voltage change of the second cell is correspondingly greater than 5 mV.

BATTERY CELL, BATTERY AND ELECTRICAL APPARATUS

NºPublicación:  EP4675765A1 07/01/2026
Solicitante: 
CONTEMPORARY AMPEREX TECHNOLOGY CO LTD [CN]
Contemporary Amperex Technology Co., Limited
EP_4675765_A1

Resumen de: EP4675765A1

The present application relates to a battery cell, a battery and an electrical apparatus. The battery cell comprises a casing, at least one electrode component and a thermal conduction structure; the casing is provided with a heat exchange casing wall, the heat exchange casing wall being used for transferring heat inside the battery cell to a heat exchange structure outside the casing; the thermal conduction structure and all of the electrode component are accommodated inside the casing, the thermal conduction structure being arranged between the electrode component and the heat exchange casing wall for heat transfer. In the technical solution of the present application, the casing is provided with the heat exchange casing wall in contact with the heat exchange structure outside, and the thermal conduction structure is provided between the electrode component and the heat exchange casing wall, so that the heat of the electrode component can be rapidly transferred to the heat exchange casing wall via the thermal conduction structure, and then is rapidly transferred to the heat exchange structure outside via the heat exchange casing wall so as to undergo a rapid heat exchange with the heat exchange structure, thereby improving the heat exchange efficiency of the battery cell and thus improving the reliability of a battery.

BATTERY DIAGNOSIS APPARATUS AND BATTERY DIAGNOSIS METHOD

NºPublicación:  EP4675295A1 07/01/2026
Solicitante: 
LG ENERGY SOLUTION LTD [KR]
LG Energy Solution, Ltd
EP_4675295_PA

Resumen de: EP4675295A1

A battery diagnosis apparatus and a battery diagnosis method are disclosed. The battery diagnosis apparatus according to the present disclosure includes a data processing unit configured to acquire a differential profile indicating charge/discharge characteristics of a battery cell, a calculation unit configured to determine a peak comparison value based on a first peak point and a second peak point, wherein the first peak point and the second peak point are any two of a plurality of peak points when the plurality of peak points exist in the differential profile, and a diagnosis unit configured to diagnose a condition of the battery cell based on the peak comparison value.

BATTERY AND ELECTRIC DEVICE

NºPublicación:  EP4675816A1 07/01/2026
Solicitante: 
CONTEMPORARY AMPEREX TECHNOLOGY CO LTD [CN]
Contemporary Amperex Technology Co., Ltd
EP_4675816_PA

Resumen de: EP4675816A1

The present application provides a battery and an electric apparatus. The battery includes a casing and a battery cell, the casing is provided with an exhaust hole penetrating the casing along a thickness direction of the casing, and the battery cell is accommodated in the casing. The battery cell includes a housing, and a first pressure relief mechanism and two electrodes that are provided on the housing, where the first pressure relief mechanism in an open state communicates the exhaust hole with an interior of the housing, and at least one of the two electrodes and the first pressure relief mechanism are provided on a same side of the housing. The exhaust hole penetrates the casing along the thickness direction of the casing, and the first pressure relief mechanism in the open state communicates the exhaust hole with the exhaust hole with the interior of the housing, such that gas discharged from the first pressure relief mechanism is expelled from the casing through the exhaust hole. This utilizes the external space of the casing to cool and depressurize the gas, reducing or eliminating the risk of gas explosion inside the casing, thereby helping to improve the safety performance of the battery.

BATTERY MODULE AND BATTERY PACK AND VEHICLE INCLUDING SAME

NºPublicación:  EP4675802A1 07/01/2026
Solicitante: 
LG ENERGY SOLUTION LTD [KR]
LG ENERGY SOLUTION, LTD
EP_4675802_PA

Resumen de: EP4675802A1

The present disclosure relates to a battery module including: a plurality of battery cells; an elastic member coupled to ends of at least some of the plurality of battery cells, and configured to be deformed in shape by external pressure; and a fixing member configured to pressurize the elastic member from the outside.

BATTERY PACK AND ELECTRIC VEHICLE INCLUDING SAME

NºPublicación:  EP4675767A1 07/01/2026
Solicitante: 
LG ENERGY SOLUTION LTD [KR]
LG Energy Solution, Ltd
EP_4675767_PA

Resumen de: EP4675767A1

The present technology provides a battery pack including a cell block with a plurality of battery cells, and a pack housing accommodating the cell block and including a cooling plate connected to the cell block, in which the cooling plate includes a first cooling channel spaced a first distance from the cell block and configured to allow a first cooling fluid to flow therethrough, and a second cooling channel spaced a second distance, which is greater than the first distance, from the cell block and configured to allow a second cooling fluid to flow therethrough, and the first cooling fluid and the second cooling fluid are different from each other.

BATTERY AND ELECTRIC DEVICE

NºPublicación:  EP4675795A1 07/01/2026
Solicitante: 
CONTEMPORARY AMPEREX TECHNOLOGY CO LTD [CN]
Contemporary Amperex Technology Co., Limited
EP_4675795_PA

Resumen de: EP4675795A1

A battery (100) and a power consuming apparatus (1000). The battery (100) includes a box (20), a battery cell (10), and a protective component (30). The box (20) includes a first wall (21) and a support assembly (22). The battery cell (10) is accommodated in the box (20), and a side of the battery cell (10) facing the first wall (21) is provided with a pressure relief mechanism (105). The protective component (30) is accommodated in the box (20) and separates the pressure relief mechanism (105) from the first wall (21). In an arrangement direction, at least part of the support assembly (22) is located between the first wall (21) and the protective component (30).

SECONDARY BATTERY AND MANUFACTURING METHOD THEREFOR

NºPublicación:  EP4675728A1 07/01/2026
Solicitante: 
LG ENERGY SOLUTION LTD [KR]
LG Energy Solution, Ltd
EP_4675728_PA

Resumen de: EP4675728A1

A secondary battery of the present invention includes an accommodation part configured to accommodate an electrode assembly by coupling upper and lower pouches, each of which has a structure in which a protective layer, a metal layer, and an insulating layer are sequentially disposed from the inside to the outside, to each other and a case provided with a sealing part configured to seal the accommodation part, wherein the sealing part includes: a sealing area defined by coupling the protective layer of the upper pouch to the protective layer of the lower pouch; an adhesion area defined by withdrawing a portion of the protective layer of each of the upper and lower pouches disposed on the sealing area toward the accommodation part; and an irregular area disposed between the adhesion area and the accommodation part and having an irregular layer provided by allowing a portion of the protective layer of the upper pouch or the protective layer of the lower pouch to ascend, wherein a surface of the irregular layer has a horizontal plane.

BATTERY PROTECTION AT ALTITUDE

NºPublicación:  EP4674017A2 07/01/2026
Solicitante: 
BAE SYS CONTROLS INC [US]
BAE Systems Controls Inc
KR_20250157503_PA

Resumen de: CN120836102A

A battery assembly includes a plurality of first battery cells, a plurality of second battery cells, and a switch between the plurality of first battery cells and the plurality of second battery cells. In one example, a plurality of first battery cells, a switch, and a plurality of second battery cells are connected in series to a load. In one example, a plurality of first battery cells, a plurality of second battery cells, and a switch are located inside a housing located inside a pressure regulating region of an aircraft. The load may be located outside the housing. The battery assembly also includes a controller configured to turn off the switch and disconnect the plurality of first battery cells from the plurality of second battery cells in response to an air pressure near the plurality of first battery cells and the plurality of second battery cells falling below a threshold.

REDUNDANCY FOR BATTERY PROTECTION

NºPublicación:  EP4673992A2 07/01/2026
Solicitante: 
BAE SYS CONTROLS INC [US]
BAE Systems Controls Inc
KR_20250159179_PA

Resumen de: CN120826813A

A battery assembly includes a housing including a plurality of battery cells, and a sensor located inside the housing. The sensor is configured to measure a parameter inside the housing and generate a sensing signal. The battery assembly also includes a processor located inside the housing, where the processor is configured to process the sensing signal and generate information related to the sensing signal. The first communication link is configured to transmit a discrete signal from the housing to a system external to the housing, the discrete signal indicating whether the sensing signal indicates a fault condition. A second communication link is configured to transmit a digital signal including the information from the housing to the system. Accordingly, transmitting the discrete signal through the first communication link and transmitting the information related to the sensing signal through the second communication link may provide redundancy and improve reliability of the battery assembly.

SYSTEM FOR ENERGY STORAGE AND DISTRIBUTION

NºPublicación:  EP4674023A1 07/01/2026
Solicitante: 
MGES GO INC [US]
MGES Go Inc
AU_2024230325_PA

Resumen de: AU2024230325A1

An energy storage and distribution system includes one or more battery energy storage systems (BESS) for storing electrical energy in batteries, and a power distribution module (PCM) for distributing power from the batteries to AC and/or DC electric vehicle chargers for charging electric vehicles (EVs). Incoming AC power is provided to each BESS, which may be connected or disconnected from the incoming AC power. In one embodiment, two BESS systems may be independently isolated from the incoming AC power such that the batteries in one BESS system may be charging while the other BESS is providing output power from its batteries. In another embodiment, connection to the incoming AC power is scheduled to allow the batteries to be charged during off-peak times. In another embodiment, connection to the incoming AC power is combined with the BESS stored electrical power to provide a higher available capacity that either operating alone.

BATTERY CELL, BATTERY, AND ELECTRIC DEVICE

NºPublicación:  EP4675744A1 07/01/2026
Solicitante: 
CONTEMPORARY AMPEREX TECHNOLOGY CO LTD [CN]
Contemporary Amperex Technology Co., Limited
EP_4675744_PA

Resumen de: EP4675744A1

Embodiments of the present application provide a battery cell, a battery, and an electric device. The battery cell comprises an electrode assembly, a separator, and a support member. The electrode assembly comprises a first electrode sheet body and a second electrode sheet body which have opposite polarities and are stacked in a first direction; the first electrode sheet body comprises a body portion and flange portions; the projection of the body portion on the second electrode sheet body in the first direction overlaps at least part of the second electrode sheet body; the flange portions are connected to at least part of the peripheral side of the body portion and protrude out of the outer edge of the second electrode sheet body; the separator wraps the electrode assembly; the support member is located in the separator; the support member is arranged on at least one side of the electrode assembly in the first direction; and the projection of the support member on the first electrode sheet body in the first direction covers at least part of the corresponding flange portion and at least part of the body portion. The present application can improve the reliability of the battery cell.

GENETIC ALGORITHM OPTIMIZATION-BASED FUZZY PID CONTROL METHOD, APPARATUS AND DEVICE

NºPublicación:  EP4675375A1 07/01/2026
Solicitante: 
HEFEI GOTION HIGH TECH POWER ENERGY CO LTD [CN]
Hefei Gotion High-Tech Power Energy Co., Ltd
EP_4675375_A1

Resumen de: EP4675375A1

Disclosed are a genetic algorithm optimization-based fuzzy Proportional-Integral-Derivative (PID) control method, apparatus, and device. The method includes: S1, acquiring a preset standard electrode plate quality, a measured electrode plate quality, and a system default ray intensity, acquiring an ambient temperature parameter, retrieving a monitoring index, and monitoring the stability of a surface density measurement system according to the monitoring index; S2, setting a data sampling interval according to a preset system parameter of the surface density measurement system; S3, according to the data sampling interval, continuously sampling N pieces of data using a median average filtering algorithm, removing extreme values, calculating an arithmetic mean value of the N-2 pieces of data, and eliminating a sampling value deviation of the arithmetic mean value to obtain surface density sampling data; S4, performing fuzzification processing on the surface density sampling data, determining a fuzzy rule, and performing optimization in real time according to the fuzzy rule and by means of fuzzy reasoning, to obtain applicable PID parameters; and S5, according to the applicable PID parameters, controlling a servo motor of the surface density measurement system using a genetic algorithm. Therefore, the technical problems of difficulty in parameter tuning and low robustness of closed-loop control are solved.

BATTERY CELL, BATTERY AND ELECTRIC DEVICE

NºPublicación:  EP4675820A1 07/01/2026
Solicitante: 
CONTEMPORARY AMPEREX TECHNOLOGY CO LTD [CN]
Contemporary Amperex Technology Co., Limited
EP_4675820_PA

Resumen de: EP4675820A1

Disclosed in the present application are a battery cell, a battery and an electric device. The battery cell comprises a case, an insulating member and an electrode assembly, wherein the case is configured to be provided with a mounting cavity; the insulating member and the electrode assembly are both located in the mounting cavity; the insulating member comprises an insulator and a first buffer, which are connected to each other; the insulator covers the exterior of the electrode assembly; the electrode assembly comprises a main body portion, and a bending portion connected to an end of the main body portion; and the first buffer is located between the bending portion and the case. The first buffer can relieve an expansion force of the bending portion, thereby reducing the risk of an excessively large spacing occurring between a negative electrode sheet and a positive electrode sheet, reducing the risk of an electrolyte bridge cutoff, alleviating the phenomenon of lithium plating of the bending portion, improving the cycling performance of the battery cell, and prolonging the service life of the battery.

EXPLOSION-PROOF VALVE AND BATTERY

NºPublicación:  EP4675811A1 07/01/2026
Solicitante: 
GEELY HOLDING GROUP CO LTD [CN]
VIRIDI ENERGY MOBILITY TECH NINGBO CO LTD [CN]
ZHEJIANG ZEEKR INTELLIGENT TECH CO LTD [CN]
Zhejiang Geely Holding Group Co., Ltd,
Viridi Energy Mobility Technology (Ningbo) Co., Ltd,
ZHEJIANG ZEEKR INTELLIGENT TECHNOLOGY CO., LTD
EP_4675811_A1

Resumen de: EP4675811A1

Disclosed are an explosion-proof valve and a battery. The explosion-proof valve includes a main body (100), the main body (100) being provided with a score (200) and a buffer groove (300), both of which are racetrack-shaped. The score (200) includes a deep groove section (220) and a shallow groove section (210), the shallow groove section (210) has a depth of D, a distance between a bottom wall of the shallow groove section (210) and a bottom wall of the main body (100) is T1, and a distance between a bottom wall of the deep groove section (220) and the bottom wall of the main body (100) is T2; and a distance between a bottom wall of the buffer groove (300) and the bottom wall of the main body (100) is T3, wherein D>0, T3>T2, and T1>T2. The explosion-proof valve is provided with the buffer groove (300), so as to prevent fatigue cracking and failure of the score (200) due to excessive stress on the score (200) under the working conditions of battery cell production, pack assembly, and vibration of the whole vehicle. The score (200) can be fractured and opened when the main body (100) is subjected to a pressure above a preset pressure value, thereby ensuring timely pressure relief of the battery cell when the internal air pressure of the battery cell is abnormally increased due to thermal runaway. The score (200) is racetrack-shaped and includes the deep groove section (220) and the shallow groove section (210), which can effectively reduce a set opening pressure of th

ELECTRODE ASSEMBLY INCLUDING ADHESIVE COATING LATER AND METHOD OF MANUFACTURING SAME

NºPublicación:  EP4675749A2 07/01/2026
Solicitante: 
SAMSUNG SDI CO LTD [KR]
SAMSUNG SDI CO., LTD
EP_4675749_PA

Resumen de: EP4675749A2

An electrode assembly includes a separator, a first electrode on a first side surface of the separator, a first electrode tab extending from an upper outer periphery of the first electrode, a second electrode on a second side surface of the separator opposite to the first side surface, a second electrode tab extending from an upper outer periphery of the second electrode, and a first adhesive coating layer, wherein the first adhesive coating layer partially covers an upper portion of the separator.

BATTERY AND ELECTRIC DEVICE

NºPublicación:  EP4675805A1 07/01/2026
Solicitante: 
CONTEMPORARY AMPEREX TECHNOLOGY CO LTD [CN]
Contemporary Amperex Technology Co., Limited
EP_4675805_A1

Resumen de: EP4675805A1

A battery (100) and an electric apparatus are disclosed. The battery includes a cell (101), an insulating structure (103), and a metal plate member (105). The insulating structure (103) is sandwiched between the cell (101) and a first portion (1051). The first portion (1051) is provided with a collection structure (1051a) on a side facing the insulating structure (103). A second portion (1052) is provided with an exhaust structure (1052a), and a valve member (106) and the exhaust structure (1052a) are disposed opposite each other. The collection structure (1051a) is configured to collect at least a portion of electrolyte vapor ejected through the valve member (106) and diffused between the insulating structure (103) and the first portion (1051). Based on this, the insulating structure (103) maintains insulation in a thermal runaway state, preventing electrical conduction between the cell (101) and the metal plate member (105), thereby avoiding high-voltage sparking.

ELECTRODE FOR LITHIUM-SULFUR BATTERY COMPRISING METAL OXIDE NANOPARTICLE LAYER, MANUFACTURING METHOD THEREOF, AND LITHIUM-SULFUR BATTERY USING SAME

NºPublicación:  WO2026005462A1 02/01/2026
Solicitante: 
KOREA UNIV RESEARCH AND BUSINESS FOUNDATION [KR]
\uACE0\uB824\uB300\uD559\uAD50\uC0B0\uD559\uD611\uB825\uB2E8

Resumen de: WO2026005462A1

In an electrode for a lithium-sulfur battery according to a preferred embodiment of the present invention, a metal oxide nanoparticle layer can be formed on the surface of a carbon substrate by performing a carbothermal reduction reaction on a metal oxide shell, formed on the surface of the carbon substrate, by an atomic layer deposition process. A metal oxide nanoparticle layer formed by dry-etching at least a portion of the metal oxide shell through reductive sublimation is chemically anchored to the carbon substrate and induces the growth of lithium sulfide (Li2S) having a low film density in the form of three-dimensional particles on the surface thereof, and thus a high discharge capacity and a fast conversion rate can be exhibited even under high sulfur loading and lean electrolyte conditions.

ELECTRODE, ELECTRODE ASSEMBLY, AND SECONDARY BATTERY

NºPublicación:  WO2026005329A1 02/01/2026
Solicitante: 
LG ENERGY SOLUTION LTD [KR]
\uC8FC\uC2DD\uD68C\uC0AC \uC5D8\uC9C0\uC5D0\uB108\uC9C0\uC194\uB8E8\uC158

Resumen de: WO2026005329A1

An electrode according to an embodiment of the present invention may comprise: a sheet part; and a tab part protruding from the sheet part and disposed closer to one side of the sheet part in the width direction. The edge of the tab part may include: an end line located at the outermost side of the tab part; a first side line located on one side of the tab part in the width direction; a second side line located on the other side of the tab part in the width direction; a first connection line connecting the first side line and the sheet part; and a second connection line connecting the second side line and the sheet part and longer than the first connection line.

COMPOSITE TRANSITION METAL OXIDE PRECURSOR AND PREPARING METHOD THEREOF, AND POSITIVE ACTIVE MATERIAL USING SAME

NºPublicación:  WO2026005358A1 02/01/2026
Solicitante: 
POSCO FUTURE M CO LTD [KR]
(\uC8FC)\uD3EC\uC2A4\uCF54\uD4E8\uCC98\uC5E0

Resumen de: WO2026005358A1

A composite transition metal oxide precursor according to the present invention has a structure of spherical secondary particles including a plurality of plate-shaped primary particles, wherein the primary particles may have a pore density of 22 ㎛-1 to 50 ㎛-1 on the (002) and (111) crystal planes.

BATTERY PACK AND VEHICLE INCLUDING SAME

NºPublicación:  WO2026005314A1 02/01/2026
Solicitante: 
LG ENERGY SOLUTION LTD [KR]
\uC8FC\uC2DD\uD68C\uC0AC \uC5D8\uC9C0\uC5D0\uB108\uC9C0\uC194\uB8E8\uC158

Resumen de: WO2026005314A1

The present invention relates to a battery pack including: a plurality of battery cells; a pack case configured to accommodate the plurality of battery cells and having in one side thereof a venting device configured so as to discharge venting gas generated in the battery cells to the outside; and a fire-extinguishing member provided in the pack case and configured so as to provide a fire-extinguishing material to the venting device.

ELECTRODE ASSEMBLY, BATTERY INCLUDING ELECTRODE ASSEMBLY, AND BATTERY PACK AND VEHICLE INCLUDING BATTERY

NºPublicación:  WO2026005357A1 02/01/2026
Solicitante: 
LG ENERGY SOLUTION LTD [KR]
\uC8FC\uC2DD\uD68C\uC0AC \uC5D8\uC9C0\uC5D0\uB108\uC9C0\uC194\uB8E8\uC158

Resumen de: WO2026005357A1

The present invention may provide an electrode assembly in which a positive electrode, a negative electrode, and a separator interposed therebetween are wound, wherein at least one among the positive electrode and the negative electrode comprises an uncoated portion on a long side end portion thereof, a winding turn portion of the uncoated portion is provided on an end portion on one side of the electrode assembly, and the winding turn portion comprises a cut portion and a bent portion which comprises a plurality of uncoated portion layers configured to be bent by being pressed.

BATTERY DIAGNOSIS APPARATUS AND METHOD THEREOF

NºPublicación:  WO2026005233A1 02/01/2026
Solicitante: 
LG ENERGY SOLUTION LTD [KR]
\uC8FC\uC2DD\uD68C\uC0AC \uC5D8\uC9C0\uC5D0\uB108\uC9C0\uC194\uB8E8\uC158

Resumen de: WO2026005233A1

A battery diagnosis apparatus according to one embodiment of the present invention comprises: a memory for storing at least one instruction; and one or more processors for executing the at least one instruction, wherein the one or more processors can identify an identifier and the state of a battery unit, identify, on the basis of the state of the battery unit, a utilization grade for reuse or recycling of the battery unit, and generate a certificate on the basis of the identifier of the battery unit, the certificate including at least one of the utilization grade of the battery unit, information about components predicted to be recovered from the battery unit, information about the predicted mass of each of the components predicted to be recovered from the battery unit, information about the predicted price of the battery unit, or any combination thereof.

ELECTROLYTE ADDITIVE, BATTERY ELECTROLYTE COMPRISING SAME, AND SECONDARY BATTERY COMPRISING SAME

NºPublicación:  WO2026005524A1 02/01/2026
Solicitante: 
SOULBRAIN CO LTD [KR]
\uC194\uBE0C\uB808\uC778 \uC8FC\uC2DD\uD68C\uC0AC

Resumen de: WO2026005524A1

The present invention relates to an electrolyte additive, and an electrolyte and a secondary battery which comprise same. According to the present invention, a stable film is formed on anodes and cathodes of various lithium secondary batteries including high-nickel, Si anode, LFP, lithium manganese rich (LMR), and cobalt-free batteries. As a result, side reactions inside a battery are suppressed, charging efficiency and output can be enhanced due to low charge/discharge resistance, an increase in battery resistance can be suppressed even if stored for a long time under high-temperature conditions, gas generation due to decomposition of electrolyte components can also be remarkably suppressed so as to have excellent long-term lifespan and high-temperature capacity retention ratios, and hydrofluoric acid from among side reaction products caused by instability of a cathode of a battery can be effectively scavenged so as to suppress an increase in acidity of the electrolyte and elution of transition metal ions from the cathode, and thus secondary batteries having excellent battery characteristics and an excellent lifespan can be provided.

POSITIVE ELECTRODE AND LITHIUM SECONDARY BATTERY COMPRISING SAME

NºPublicación:  WO2026005487A1 02/01/2026
Solicitante: 
LG ENERGY SOLUTION LTD [KR]
\uC8FC\uC2DD\uD68C\uC0AC \uC5D8\uC9C0\uC5D0\uB108\uC9C0\uC194\uB8E8\uC158
CN_121237818_A

Resumen de: WO2026005487A1

The present invention provides a positive electrode including a positive electrode composite layer including a single particle-type positive electrode active material in which a volume cumulative particle size distribution satisfies Equation 1 below, wherein the single particle-type positive electrode active material has an average particle diameter of 4 ㎛ to 10 ㎛. Equation 1 0.6 ≤ SL/(SR+SL)≤0.8 In Equation 1, SR is an area obtained by integrating the right region of a particle size having the maximum peak in a log-scale volume cumulative particle size distribution graph of the single particle-type positive electrode active material included in the positive electrode, and SL is an area obtained by integrating the left region of the particle size having the maximum peak in the log-scale volume cumulative particle size distribution graph of the single particle-type positive electrode active material included in the positive electrode.

CONDUCTIVE POLYMER BINDER FOR SILICON NEGATIVE ELECTRODE, MANUFACTURING METHOD THEREFOR, AND ALL-SOLID-STATE BATTERY COMPRISING SAME

NºPublicación:  WO2026005406A1 02/01/2026
Solicitante: 
UIF UNIV INDUSTRY FOUNDATION YONSEI UNIV [KR]
\uC5F0\uC138\uB300\uD559\uAD50 \uC0B0\uD559\uD611\uB825\uB2E8

Resumen de: WO2026005406A1

The present invention relates to a conductive polymer binder for a silicon negative electrode, a manufacturing method therefor, and an all-solid-state battery including same. More specifically, by applying, as a conductive polymer binder, a crosslinked copolymer in which a polystyrene-based copolymer polymer containing an anionic functional group serving as a binder is introduced to a conductive polymer having electronic conductivity, the conductive polymer binder for a silicon negative electrode of the present invention has excellent electronic conductivity even in a low-pressure operating environment and can significantly improve lifespan characteristics while maintaining the shape of an electrode during charging and discharging. In addition, when applied to a silicon negative electrode, the conductive polymer binder of the present invention can improve the rate-limiting characteristics of the battery, can realize an eco-friendly process due to the employment of an aqueous solvent instead of a toxic solvent such as NMP, and can further implement an all-solid-state battery that can operate under low pressure and at high current density.

BATTERY THERMAL RUNAWAY PREVENTION SHEET AND BATTERY CELL ASSEMBLY COMPRISING SAME

NºPublicación:  WO2026005266A1 02/01/2026
Solicitante: 
KCC CORP [KR]
\uC8FC\uC2DD\uD68C\uC0AC \uCF00\uC774\uC528\uC528

Resumen de: WO2026005266A1

The present invention relates to a battery thermal runaway prevention sheet (100) comprising a flame-retardant composite sheet (110), wherein the flame-retardant composite sheet (110) has an upper surface and a lower surface and includes a fiber-reinforced core material and silica, and the flame-retardant composite sheet (110) is manufactured by immersing the fiber-reinforced core material in an impregnation solution containing the silica and has a compression force deflection (CFD) of 0 to 15% points under a pressure of 1.0 to 2.0 MPa, the CFD being calculated by a mathematical formula high temperature (600 °C or higher) compression rate - room temperature (25 °C) compression rate.

PRESSING DEVICE FOR POUCH-TYPE SECONDARY BATTERY, AND PRESSING METHOD USING SAME

NºPublicación:  WO2026005195A1 02/01/2026
Solicitante: 
LG ENERGY SOLUTION LTD [KR]
\uC8FC\uC2DD\uD68C\uC0AC \uC5D8\uC9C0\uC5D0\uB108\uC9C0\uC194\uB8E8\uC158

Resumen de: WO2026005195A1

The present invention relates to: a pressing device for a pouch-type secondary battery that comprises a first pocket part accommodating an electrode assembly in which a pair of electrode leads are positioned at opposite sides, and a first sealing part which is at the edge of the first pocket part; and a pressing method using same. The pressing device for a pouch-type secondary battery comprises a first pressing part for pressing one surface of the first pocket part and a second pressing part for pressing the other surface of the first pocket part, wherein the first pressing part has a first pressing pad having a plurality of first embossings formed toward one surface of the first pocket part, and the second pressing part has a second pressing pad having a plurality of second embossings formed toward the other surface of the first pocket part.

LOW-EXPANSION SILICON-CARBON COMPOSITE, MANUFACTURING METHOD THEREFOR, NEGATIVE ELECTRODE MATERIAL COMPRISING SAME, AND LITHIUM-ION BATTERY AND ALL-SOLID-STATE BATTERY COMPRISING SAME

NºPublicación:  WO2026005426A1 02/01/2026
Solicitante: 
HANWHA SOLUTIONS CORP [KR]
\uD55C\uD654\uC194\uB8E8\uC158 \uC8FC\uC2DD\uD68C\uC0AC

Resumen de: WO2026005426A1

The present invention relates to a low-expansion silicon-carbon composite, which comprises: a carbon-silicon composite particle comprising a carbon support including a surface layer portion and a core portion and silicon disposed on the surface of the carbon support; and a carbon coating layer disposed on the outermost surface of the carbon-silicon composite particle.

ION-CONDUCTIVE LITHIATED POLYMER BINDER AND LITHIUM-SULFUR BATTERY USABLE IN LEAN ELECTROLYTE COMPRISING SAME

NºPublicación:  WO2026005456A1 02/01/2026
Solicitante: 
INDUSTRY ACADEMIC COOPERATION FOUNDATION GYEONGSANG NATIONAL UNIV [KR]
\uACBD\uC0C1\uAD6D\uB9BD\uB300\uD559\uAD50\uC0B0\uD559\uD611\uB825\uB2E8

Resumen de: WO2026005456A1

The present invention relates to an ion conductive lithiated polymer binder and a lithium-sulfur battery usable in a lean electrolyte and, more specifically, to a lithium-sulfur battery exhibiting high performance even in a lean electrolyte, manufactured using a sulfur positive electrode material including an ion conductive lithiated polymer binder in which a tragacanth polymer is lithiated by ion exchange with LiOH.

LOW-EXPANSION SILICON-CARBON COMPOSITE WITH IMPROVED ELECTRICAL CONDUCTIVITY, METHOD FOR MANUFACTURING SAME, NEGATIVE ELECTRODE MATERIAL INCLUDING SAME, AND LITHIUM ION BATTERY AND ALL-SOLID-STATE BATTERY INCLUDING SAME

NºPublicación:  WO2026005439A1 02/01/2026
Solicitante: 
HANWHA SOLUTIONS CORP [KR]
\uD55C\uD654\uC194\uB8E8\uC158 \uC8FC\uC2DD\uD68C\uC0AC

Resumen de: WO2026005439A1

The present invention relates to a silicon-carbon composite used as a negative electrode material of a secondary battery, a method for manufacturing same, and a negative electrode material using same. More specifically, the present invention relates to a low-expansion silicon-carbon composite, a method for manufacturing same, and a negative electrode material using same, wherein a carbon coating layer is formed on the surface of carbon-silicon composite particles to minimize a volume increase of the composite when the composite is applied as an anode material of a secondary battery, thereby increasing long-term stability, and electrical conductivity is improved by doping a heterogeneous element into the carbon coating layer of the composite.

LITHIUM SECONDARY BATTERY, AND BATTERY MODULE AND BATTERY PACK COMPRISING SAME

NºPublicación:  WO2026005350A1 02/01/2026
Solicitante: 
LG ENERGY SOLUTION LTD [KR]
\uC8FC\uC2DD\uD68C\uC0AC \uC5D8\uC9C0\uC5D0\uB108\uC9C0\uC194\uB8E8\uC158

Resumen de: WO2026005350A1

A lithium secondary battery according to exemplary embodiments comprises: a battery case; and an electrode assembly accommodated in the battery case, wherein the electrode assembly comprises a unit cell stack in which n unit cells (n is an integer of 2 or more), each comprising a positive electrode and a negative electrode, are arranged in the thickness direction, wherein the unit cell stack comprises a first unit cell and a second unit cell, the first unit cell comprises a first positive electrode, and a positive electrode active material of the first positive electrode is composed of a first positive electrode active material represented by chemical formula 1. Chemical formula 1 LipFe(1-q)M1 qO4 In chemical formula 1, M1 is any one of W, Cu, V, Cr, Ti, Zr, Zn, Al, In, Ta, Y, La, Sr, Ga, Sc, Gd, Sm, Ca, Ce, Nb, Mg, B, and Mo, and p and q satisfy 5≤p≤7 및 0≤q≤0.5, respectively.

GEL POLYMER ELECTROLYTE AND LITHIUM METAL BATTERY COMPRISING SAME

NºPublicación:  WO2026005279A1 02/01/2026
Solicitante: 
SAMSUNG SDI CO LTD [KR]
\uC0BC\uC131\uC5D0\uC2A4\uB514\uC544\uC774 \uC8FC\uC2DD\uD68C\uC0AC

Resumen de: WO2026005279A1

Disclosed is a gel polymer electrolyte comprising: a first polymer including a repeating unit derived from a first crosslinking monomer having three or more reactive functional groups and a repeating unit derived from a second crosslinking monomer having a cyano group (CN); a lithium salt; and a first organic solvent, which is a nitrile-based organic solvent.

PROCESS FOR PRODUCING BATTERY-GRADE LITHIUM CARBONATE FROM WASTE WATER SOLUTION CONTAINING LITHIUM AND SODIUM RECOVERED FROM TERNARY BATTERY

NºPublicación:  WO2026001877A2 02/01/2026
Solicitante: 
HEBEI LEHENG ENERGY SAVING EQUIPMENT CO LTD [CN]
\u6CB3\u5317\u4E50\u6052\u8282\u80FD\u8BBE\u5907\u6709\u9650\u516C\u53F8
CN_118561301_A

Resumen de: CN118561301A

The invention relates to the technical field of lithium extraction, and provides a process for producing battery-grade lithium carbonate by recycling a wastewater solution containing lithium and sodium in a ternary battery, which comprises the following steps: S1, adding activated carbon into the wastewater solution containing lithium and sodium, and mixing to obtain a pretreatment solution; s2, adding an extracting agent into the pretreatment solution, mixing, and carrying out first post-treatment and lithium precipitation to obtain lithium precipitation slurry and lithium precipitation mother liquor; and S3, carrying out secondary post-treatment on the lithium deposition slurry to obtain battery-grade lithium carbonate, in the step S2, the extraction agent comprises 2-ethylhexyl phosphate (2-ethylhexyl ester) and 1-ethyl ester methyl-3-methylimidazole tetraborate. According to the technical scheme, the problem that the yield is low when lithium carbonate is extracted in the prior art is solved.

SYSTEM AND METHOD FOR SELECTIVE ACCESS TO BATTERY CELL TERMINALS

NºPublicación:  WO2026006353A1 02/01/2026
Solicitante: 
KYMA BATTERIES LLC [US]
KYMA BATTERIES, LLC

Resumen de: WO2026006353A1

A system includes an apparatus including a cap configured to fit over an end of a battery cell having a terminal. The cap forms an opening arranged to be over the terminal. The apparatus further includes a protective element for the opening that provides selective access to the terminal and a securing feature for removably securing the cap to the battery cell.

BATTERY FIRE SUPPRESSION ARRANGEMENT

NºPublicación:  WO2026005798A1 02/01/2026
Solicitante: 
HELLER PATRICK SCOTT [US]
HELLER, Patrick Scott
US_2025007045_PA

Resumen de: WO2026005798A1

A battery arrangement for fire suppression. The battery has a plurality of cells, each having an outer surface. A portion of the surfaces of adjacent cells are spaced from each other. Space between the cells is filled with a granular insulating material. The granular insulation may be a microporous insulation. In the case that microporous insulation is used, one of the compounds in the microporous insulation may be an endothermic compound that absorbs heat applied to the microporous insulation.

SOLID ELECTROLYTE DOPED WITH NITROGEN AND ALL SOLID-STATE BATTERY COMPRISING SAME

NºPublicación:  WO2026006031A1 02/01/2026
Solicitante: 
FACTORIAL INC [US]
FACTORIAL INC

Resumen de: WO2026006031A1

Disclosed is a solid argyrodite electrolyte doped with nitrogen (N). In some embodiments, the solid argyrodite electrolyte has a formula (I), Li7-n+xPS6-n-xNxHan (I), wherein Ha is a halogen element, 0.01 ≤ x ≤ 0.1, and 1.0 < n < 2.0. In some embodiments, 1.2 ≤ n ≤ 1.8. In some embodiments, 1.2 ≤ n ≤ 1.6. In some embodiments, the ASSB comprising the solid electrolyte exhibits an increased CCD and an improved electrochemical performance.

ELECTROLYTE ADDITIVE, BATTERY ELECTROLYTE COMPRISING SAME, AND SECONDARY BATTERY COMPRISING SAME

NºPublicación:  WO2026005393A1 02/01/2026
Solicitante: 
SOULBRAIN CO LTD [KR]
\uC194\uBE0C\uB808\uC778 \uC8FC\uC2DD\uD68C\uC0AC

Resumen de: WO2026005393A1

The present invention relates to an electrolyte additive, an electrolyte comprising same, and a secondary battery comprising same. According to the present invention, formation of a stable protective film at the interface between the positive electrode and the negative electrode in various lithium secondary battery systems such as high nickel (NCM, NCA) positive electrodes, silicon (Si) negative electrodes, lithium iron phosphate (LFP) batteries, lithium manganese rich (LMR) batteries, or cobalt-free batteries allows for the suppression of side reactions inside the battery and the reduction of charge resistance, thereby improving charging efficiency and output performance. In addition, even after long-term storage under high-temperature conditions, the increase in internal resistance is suppressed, and gas generation resulting from decomposition of electrolyte components is significantly reduced, thereby achieving excellent long-term lifespan and high-temperature capacity retention. In particular, the electrolyte additive of the present invention forms stable SEI and CEI at the interface between the negative electrode and the positive electrode, respectively, thereby protecting the interface from aggressive decomposition products such as hydrofluoric acid (HF) generated due to structural instability of the high-nickel positive electrode, and suppressing an increase in the acidity of the electrolyte and elution of transition metal ions of the positive electrode. Consequently,

METHOD FOR PREPARING ALL-SOLID-STATE ELECTROLYTE AND SECONDARY BATTERY USING SAME

NºPublicación:  WO2026005389A1 02/01/2026
Solicitante: 
DUCKSAN FUTURECELL CO LTD [KR]
\uC8FC\uC2DD\uD68C\uC0AC \uB355\uC0B0\uD4E8\uCC98\uC140

Resumen de: WO2026005389A1

The present invention relates to a method for preparing a ceramic solid electrolyte, the method comprising: a liquid precursor preparation step of preparing a liquid precursor slurry by introducing, into a co-precipitation reactor, a La(NO3)3‧6H2O aqueous solution and a ZrOCl2‧8H2O aqueous solution together with a complexing agent and a pH adjusting agent and performing a co-precipitation reaction at 20-40°C for 2-5 hours; a liquid precursor drying step of drying the liquid precursor slurry at 110-130°C for 22-26 hours; a solid precursor preparation step of mixing the dried precursor with a doping agent capable of providing a dopant selected from Al, Ga, Nb, and Ta and a lithium source capable of providing lithium and performing a solid-phase reaction to prepare a solid-phase precursor; and a solid-phase precursor sintering step of sintering the solid-phase precursor at 800-1200°C for 2-4 hours to prepare a ceramic solid electrolyte.

METHOD FOR MONITORING BENDING POSITION OF ELECTRODE TAB AND ELECTRODE ASSEMBLY WINDING DEVICE USING SAME

NºPublicación:  WO2026005168A1 02/01/2026
Solicitante: 
LG ENERGY SOLUTION LTD [KR]
\uC8FC\uC2DD\uD68C\uC0AC \uC5D8\uC9C0\uC5D0\uB108\uC9C0\uC194\uB8E8\uC158

Resumen de: WO2026005168A1

Provided is a method for monitoring the bending position of a pre-bent electrode tab in real time prior to a winding process of an electrode assembly. The monitoring target is the position where the electrode tab has been bent. The method comprises the steps of: acquiring an image by means of a camera positioned such that the photographing direction thereof is substantially perpendicular to a plane including an electrode, the image being acquired by detecting reflected light from a bent non-coated portion that has been irradiated in a direction substantially parallel to the photographing direction; and measuring, from the image acquired by the image acquisition device, a distance from a cutting groove, which constitutes an inner end of a cut portion in the width direction, to the bending line.

SEPARATOR RUNNING APPARATUS

NºPublicación:  WO2026005343A1 02/01/2026
Solicitante: 
LG ENERGY SOLUTION LTD [KR]
\uC8FC\uC2DD\uD68C\uC0AC \uC5D8\uC9C0\uC5D0\uB108\uC9C0\uC194\uB8E8\uC158

Resumen de: WO2026005343A1

The present invention provides a separator running apparatus comprising: a sheet roll around which is wound a sheet having a protection film formed from a synthetic resin material attached to a first surface of a separator; a separation roll by which the sheet, unwound from the sheet roll, is separated into the separator and the sheet while continuously running; a recovery roll around which the protection film, separated from the sheet by passing through the separation roll, is wound and recovered; and nip rolls which supply the separator, separated from the sheet by passing through the separation roll, to a stack table, wherein a separator of the separator and the protection film is 45 degrees or greater.

CARBON-SILICON/OXIDE COMPOSITE, MANUFACTURING METHOD THEREFOR, AND SILICON NEGATIVE ELECTRODE MATERIAL INCLUDING SAME

NºPublicación:  WO2026005188A1 02/01/2026
Solicitante: 
HANWHA SOLUTIONS CORP [KR]
\uD55C\uD654\uC194\uB8E8\uC158 \uC8FC\uC2DD\uD68C\uC0AC

Resumen de: WO2026005188A1

The present invention relates to a carbon-silicon/oxide composite used for a silicon negative electrode material, a manufacturing method therefor, and a silicon negative electrode material using same. More specifically, the present invention relates to: a silicon-carbon composite that can reduce volume expansion of the composite while suppressing side reactions with an electrolyte caused by the leakage of silicon from the carbon-silicon/oxide composite; a manufacturing method therefor; and a silicon negative electrode material using same.

NEGATIVE ELECTRODE MATERIAL FOR LI SECONDARY BATTERY

NºPublicación:  WO2026005411A1 02/01/2026
Solicitante: 
POSCO FUTURE M CO LTD [KR]
(\uC8FC)\uD3EC\uC2A4\uCF54\uD4E8\uCC98\uC5E0

Resumen de: WO2026005411A1

A negative electrode material for a Li secondary battery, according to one disclosure, comprises: a core comprising natural graphite; and a carbon-containing surface layer that covers the core. A nitrogen adsorption isotherm and a nitrogen desorption isotherm are different in a nitrogen relative pressure region of at least 0.20 to 0.95, and physical properties 1 and 2 are satisfied. Physical property 1: In PSD (DS), which is a pore volume distribution graph obtained by a nitrogen desorption isotherm, two peaks are positioned in a pore size range from 2 nm to 5 nm. Physical property 2: In PSD (AS), which is a pore volume distribution graph obtained by a nitrogen adsorption isotherm, pore size increases and pore volume increases in a pore size range from 10 nm to 100 nm.

METAL CARBIDE-CARBON COMPOSITE HAVING SELECTIVELY COATED BILAYER STRUCTURE, ELECTRODE COMPRISING SAME, LITHIUM-SULFUR BATTERY COMPRISING SAME, AND METHOD FOR MANUFACTURING SAME

NºPublicación:  WO2026005403A1 02/01/2026
Solicitante: 
KOREA UNIV RESEARCH AND BUSINESS FOUNDATION [KR]
\uACE0\uB824\uB300\uD559\uAD50\uC0B0\uD559\uD611\uB825\uB2E8

Resumen de: WO2026005403A1

A metal carbide-carbon composite according to a preferred embodiment of the present invention comprises: a first carbon layer including a metal carbide coating layer; and a second carbon layer in contact with the first carbon layer and having no metal carbide coating layer, wherein the metal carbide-carbon composite can be used for a positive electrode and a negative electrode as an electrode of a lithium-sulfur battery. In particular, since the metal carbide coating layer (first carbon layer) is located on the side away from a separator of the lithium-sulfur battery, when an electrode including the metal carbide-carbon composite is used as a positive electrode, the elution of lithium polysulfides can be structurally suppressed and the sulfur content can be increased, and when the electrode is used as a negative electrode, there is an effect of suppressing lithium dendrite growth by suppressing electrodeposition caused by limiting the diffusion of lithium ions.

COATING COMPOSITION FOR COATING SURFACE OF SECONDARY BATTERY ELECTRODE ACTIVE MATERIAL, AND SECONDARY BATTERY ELECTRODE MATERIAL COMPRISING SAME

NºPublicación:  WO2026005423A1 02/01/2026
Solicitante: 
HANWHA SOLUTIONS CORP [KR]
\uD55C\uD654\uC194\uB8E8\uC158 \uC8FC\uC2DD\uD68C\uC0AC

Resumen de: WO2026005423A1

The present invention relates to a coating composition for coating the surface of a secondary battery electrode active material, and a secondary battery electrode material comprising same, the composition comprising petroleum pitch having a softening point of 200-270° C.

BATTERY CELLS WITH EXHAUST VENTING

NºPublicación:  WO2026005924A1 02/01/2026
Solicitante: 
KYMA BATTERIES LLC [US]
KYMA BATTERIES LLC

Resumen de: WO2026005924A1

In accordance with some embodiments of the present disclosure, a battery cell includes an exhaust plate including first and second sides and a passageway therebetween, a plurality of energy units, each including a vent at an end, where the ends of a first subset of the energy units are affixed to the first side, the ends of a second subset of the energy units are affixed to the second side, and the vents of the energy units are configured to vent into the passageway, and a vent structure coupled to the passageway and configured to cause gas released from one or more of the energy units to vent out of the battery cell. In some embodiments, a first end of the vent structure is coupled to the exhaust plate and a second end of the vent structure has an opening vented outside of the battery cell.

ANODE PROTECTIVE LAYER COMPRISING MULTI-SUBLAYERS AND ALL SOLID-STATE BATTERY COMPRISING SAME

NºPublicación:  WO2026006097A1 02/01/2026
Solicitante: 
FACTORIAL INC [US]
FACTORIAL INC

Resumen de: WO2026006097A1

Disclosed is an all solid-state battery (ASSB) comprising an anode layer, an anode protective layer, a solid electrolyte layer, and a cathode layer in the order, wherein the protective layer comprises a first sublayer adjacent to the anode layer; and a second sublayer between the SE layer and the first sublayer, wherein each sublayer comprises a carbonaceous material, and the second sublayer contains a lithium alloyable material with a content greater than that in the first sublayer. In some embodiments, the ASSB comprising the anode protective layer exhibits an improved electrochemical performance.

BATTERY CELLS WITH THERMALLY CONDUCTIVE POTTING

NºPublicación:  WO2026005877A1 02/01/2026
Solicitante: 
KYMA BATTERIES LLC [US]
KYMA BATTERIES LLC

Resumen de: WO2026005877A1

In accordance with some embodiments of the present disclosure, a battery cell includes a cooling structure, a plurality of energy units thermally coupled to the cooling structure via a first interface, and a thermally conductive potting material that thermally couples the plurality of energy units to each other and to the cooling structure via a second interface. In some embodiments, the thermally conductive potting material is electrically conductive. In some embodiments, the first interface is between a side of the cooling structure and respective ends of the cylindrical energy units, and the second interface is between the side of the cooling structure and respective cylindrical sides of the energy units. In some embodiments, the plurality of energy units are electrically coupled in parallel. In some embodiments, the battery cell also includes an adhesive that thermally couples the plurality of energy units to the cooling structure via the first interface.

BATTERY CELLS WITH INTEGRATED THERMAL MANAGEMENT

NºPublicación:  WO2026005876A1 02/01/2026
Solicitante: 
KYMA BATTERIES LLC [US]
KYMA BATTERIES LLC

Resumen de: WO2026005876A1

In accordance with some embodiments of the present disclosure, a battery cell includes a housing including at least one inlet port and at least one outlet port, at least one coolant line extending between the at least one inlet port and the at least one outlet port, at least one energy unit arranged within the housing, and a cooling structure coupled to the at least one coolant line, wherein the cooling structure is thermally coupled to the at least one energy unit. In some embodiments, respective ends of the coolant line include respective sockets, each configured to couple to one of the at least one inlet port and the at least one outlet port. In some embodiments, at least one of the sockets is configured to mate with a cooling line of an additional battery cell.

PRISMATIC BATTERY CELLS WITH A CENTER POST

NºPublicación:  WO2026005824A1 02/01/2026
Solicitante: 
KYMA BATTERIES LLC [US]
KYMA BATTERIES LLC

Resumen de: WO2026005824A1

In accordance with some embodiments of the present disclosure, a prismatic battery cell includes a housing defining an internal volume, wherein a smallest dimension component of the housing is between first and second sides of the housing, and a center post coupled between the first and second sides of the housing. In some embodiments, the smallest dimension component corresponds to an axis and wherein the center post is parallel to the axis. In some embodiments, the center post includes first and second end plates, and a rod connecting the first and second end plates, where the first end plate is affixed to the first side and the second end plate is affixed to the second side. In some embodiments, the center post spans respective regions of the first and second sides, and the respective regions do not extend to any edges of the first and second sides.

MULTILAYER STRUCTURED NEGATIVE ELECTRODE FOR SECONDARY BATTERY, METHOD OF MANUFACTURING MULTILAYER STRUCTURED NEGATIVE ELECTRODE FOR SECONDARY BATTERY, AND SECONDARY BATTERY INCLUDING SAME

NºPublicación:  WO2026005335A1 02/01/2026
Solicitante: 
LG ENERGY SOLUTION LTD [KR]
\uC8FC\uC2DD\uD68C\uC0AC \uC5D8\uC9C0\uC5D0\uB108\uC9C0\uC194\uB8E8\uC158

Resumen de: WO2026005335A1

Provided is a multilayer structured negative electrode for a secondary battery. The multilayer structured negative electrode for a secondary battery comprises a current collector and a negative electrode active material layer, wherein the negative electrode active material layer includes a first negative electrode active material layer and a second negative electrode active material layer sequentially stacked on the current collector, the first negative electrode active material layer contains a first negative electrode active material and a first binder, the second negative electrode active material layer contains a second negative electrode active material and a second binder, the mass% content of the first binder in the first negative electrode active material layer is greater than the mass% content of the second binder in the second negative electrode active material layer, and the ratio of the thickness of the second negative electrode active material layer to the thickness of the first negative electrode active material layer is 8 to 10.

NEGATIVE ELECTRODE ACTIVE MATERIAL FOR SECONDARY BATTERY AND NEGATIVE ELECTRODE MATERIAL AND SECONDARY BATTERY COMPRISING SAME

NºPublicación:  WO2026005513A1 02/01/2026
Solicitante: 
DONGJIN SEMICHEM CO LTD [KR]
\uC8FC\uC2DD\uD68C\uC0AC \uB3D9\uC9C4\uC384\uBBF8\uCF10

Resumen de: WO2026005513A1

The present invention relates to: a negative electrode active material for a secondary battery; and a negative electrode material and a secondary battery each comprising same, the negative electrode active material comprising silicon particles and a compound on the silicon particles, the compound comprising carbon atoms and at least one of oxygen atoms and nitrogen atoms, wherein the compound has a ratio of the number of carbon atoms: the number of nitrogen atoms or oxygen atoms of 1: 0.35 to 0.85.

METHOD FOR PREPARING SPHERICAL HARD CARBON AND SPHERICAL HARD CARBON MANUFACTURED THEREBY

NºPublicación:  WO2026005478A1 02/01/2026
Solicitante: 
DOOSAN CORP [KR]
\uC8FC\uC2DD\uD68C\uC0AC \uB450\uC0B0

Resumen de: WO2026005478A1

The present invention relates to a method for preparing spherical hard carbon and spherical hard carbon prepared thereby. The preparation method comprises the steps of: subjecting an aqueous solution containing sugars and a capping agent to a hydrothermal synthesis reaction to form a carbon precursor; and carbonizing the carbon precursor by heat treatment under an inert gas atmosphere.

BATTERY PACK HAVING CELL EDGE COOLING STRUCTURE AND DEVICE INCLUDING SAME

NºPublicación:  WO2026005336A1 02/01/2026
Solicitante: 
LG ENERGY SOLUTION LTD [KR]
\uC8FC\uC2DD\uD68C\uC0AC \uC5D8\uC9C0\uC5D0\uB108\uC9C0\uC194\uB8E8\uC158

Resumen de: WO2026005336A1

A battery pack according to an embodiment of the present invention includes: a cell module assembly including a battery cell stack including a plurality of stacked battery cells, and a bus bar frame covering both side surfaces of the battery cell stack; and a pack frame in which the cell module assembly is seated, wherein a gap is formed between the pack frame and the upper end of the cell module assembly and between the pack frame and the lower end of the cell module assembly, and air is introduced into the gap through holes formed in the bus bar frame to cool the edge portion of the battery cells.

NEGATIVE ELECTRODE ACTIVE MATERIAL AND LITHIUM SECONDARY BATTERY COMPRISING SAME

NºPublicación:  WO2026005473A1 02/01/2026
Solicitante: 
POSCO FUTURE M CO LTD [KR]
(\uC8FC)\uD3EC\uC2A4\uCF54\uD4E8\uCC98\uC5E0

Resumen de: WO2026005473A1

A negative electrode active material according to an embodiment of the present invention includes spherical natural graphite, wherein the value of expression 1 below is 0.11 to 0.32. (A-B2)/A In expression 1, A represents the cumulative volume (ml/g) of mercury permeated into the spherical natural graphite in a mercury intrusion curve when the pressure is raised from 1.4x10-4 MPa to 400 MPa, and B represents the cumulative volume (ml/g) of mercury remaining in the spherical natural graphite in a mercury discharge curve when the pressure is reduced to 0.14 MPa after being raised.

MULTILAYER HEAT-ABSORBING PAD

NºPublicación:  WO2026005551A1 02/01/2026
Solicitante: 
LG CHEM LTD [KR]
\uC8FC\uC2DD\uD68C\uC0AC \uC5D8\uC9C0\uD654\uD559

Resumen de: WO2026005551A1

The present application relates to a multilayer heat-absorbing pad. The multilayer heat-absorbing pad has a low adiabatic flame temperature and can exhibit excellent thermal propagation delay characteristics. The heat-absorbing pad can be effectively used to delay thermal propagation to adjacent battery cells in the event of thermal runaway of a battery cell.

HEAT-ABSORBING PAD

NºPublicación:  WO2026005552A1 02/01/2026
Solicitante: 
LG CHEM LTD [KR]
\uC8FC\uC2DD\uD68C\uC0AC \uC5D8\uC9C0\uD654\uD559

Resumen de: WO2026005552A1

The present application relates to a heat-absorbing pad. The heat-absorbing pad can exhibit excellent thermal transfer delay characteristics, and can exhibit a uniform insulation temperature by forming a carbonized film against flames. The heat-absorbing pad can be effectively used to delay heat transfer to adjacent battery cells in the event of thermal runaway in a battery cell.

BATTERY APPEARANCE INSPECTION DEVICE AND BATTERY SORTING SYSTEM

NºPublicación:  WO2026005575A1 02/01/2026
Solicitante: 
LG ENERGY SOLUTION LTD [KR]
\uC8FC\uC2DD\uD68C\uC0AC \uC5D8\uC9C0\uC5D0\uB108\uC9C0\uC194\uB8E8\uC158

Resumen de: WO2026005575A1

A battery appearance inspection device according to one aspect of the present invention comprises: a lighting unit configured to change lighting conditions, including at least one of the direction, angle, or intensity of light, at intervals of time while shining the light onto a battery; an image generation unit configured to capture a target portion of the battery on the basis of the light emitted by the lighting unit, and thereby generate a plurality of images of the target portion captured under different lighting conditions; an image processing unit configured to generate at least one composite image having depth information about the target portion by synthesizing at least two images among the plurality of images; a first inspection unit configured to determine whether the battery is defective on the basis of at least one image among the plurality of images; and a second inspection unit configured to determine whether the battery is non-defective on the basis of the at least one composite image.

NEGATIVE ELECTRODE ACTIVE MATERIAL AND ELECTROCHEMICAL DEVICE COMPRISING SAME

NºPublicación:  WO2026005549A1 02/01/2026
Solicitante: 
DONGJIN SEMICHEM CO LTD [KR]
SEOUL NATIONAL UNIV R&DB FOUNDATION [KR]
\uC8FC\uC2DD\uD68C\uC0AC \uB3D9\uC9C4\uC384\uBBF8\uCF10,
\uC11C\uC6B8\uB300\uD559\uAD50 \uC0B0\uD559\uD611\uB825\uB2E8

Resumen de: WO2026005549A1

Disclosed is a negative electrode active material for improving the performance of an electrochemical device. According to one aspect, provided is a negative electrode active material comprising particles and a polymer compound on the particles, wherein the polymer compound contains a fluorine atom.

POSITIVE ELECTRODE ACTIVE MATERIAL FOR LITHIUM SECONDARY BATTERY AND METHOD FOR MANUFACTURING SAME, AND POSITIVE ELECTRODE INCLUDING SAME AND LITHIUM SECONDARY BATTERY

NºPublicación:  WO2026005572A1 02/01/2026
Solicitante: 
POSCO FUTURE M CO LTD [KR]
(\uC8FC)\uD3EC\uC2A4\uCF54\uD4E8\uCC98\uC5E0

Resumen de: WO2026005572A1

The present invention relates to a positive electrode active material for a lithium secondary battery, and provides a positive electrode active material for a lithium secondary battery, a positive electrode comprising same, and a secondary battery, the positive electrode active material having, by control of the humidification time of anhydrous lithium composite transition metal oxide particles under constant temperature and humidity conditions, a small average particle size and having a suppressed content ratio of lithium carbonate in residual lithium so as to have improved electrochemical performance.

UNIT CELL INSPECTION DEVICE AND UNIT CELL INSPECTION METHOD USING SAME

NºPublicación:  WO2026005562A1 02/01/2026
Solicitante: 
LG ENERGY SOLUTION LTD [KR]
\uC8FC\uC2DD\uD68C\uC0AC \uC5D8\uC9C0\uC5D0\uB108\uC9C0\uC194\uB8E8\uC158

Resumen de: WO2026005562A1

The present invention relates to a unit cell inspection device and a unit cell inspection method using same. The unit cell inspection device inspects whether burrs have formed on a cut surface of a unit cell, and comprises: a support unit on which a unit cell is mounted; a first imaging unit for imaging the upper surface of an edge of the unit cell; and a second imaging unit for imaging a side surface of the edge of the unit cell.

MODIFIED CURRENT COLLECTOR BASE FILM, PREPARATION METHOD THEREFOR, AND USE THEREOF

NºPublicación:  WO2026000807A1 02/01/2026
Solicitante: 
JIANGYIN NANOPORE INNOVATIVE MATERIALS TECH LTD [CN]
\u6C5F\u9634\u7EB3\u529B\u65B0\u6750\u6599\u79D1\u6280\u6709\u9650\u516C\u53F8
CN_118610475_A

Resumen de: WO2026000807A1

A modified current collector base film, a preparation method therefor, and a use thereof. The modified current collector base film comprises a polymer film and a modified polyurea coating provided on the surface of at least one side of the polymer film. The polymer film is modified using the modified polyurea coating, thereby improving the polarity of the polymer film, enabling the polymer film to be in closer contact with a conductive layer, and increasing adhesion. In addition, the modified polyurea coating has excellent stiffness, strength, and high strain rate sensitivity, thereby enabling the polymer film to have improved mechanical properties. Moreover, the modified polyurea coating helps the polymer film resist erosion by electrolytes and high-temperature environments. In summary, the provided modified current collector base film has excellent mechanical properties, thermal stability, and adhesion, is not easily damaged during the subsequent preparation process of composite current collectors, and can facilitate the promotion and use of composite current collectors. Batteries prepared on this basis have excellent physical and chemical properties and safety performance.

POWER BATTERY SYSTEM AND VEHICLE

NºPublicación:  WO2026000782A1 02/01/2026
Solicitante: 
FAW JIEFANG AUTOMOTIVE CO LTD [CN]
\u4E00\u6C7D\u89E3\u653E\u6C7D\u8F66\u6709\u9650\u516C\u53F8
CN_118554111_A

Resumen de: WO2026000782A1

The present application belongs to the technical field of power batteries. Disclosed is a power battery system, comprising a battery box, a battery module, and a bearing structure. A top wall of the battery box is provided with at least one frame groove having two ends penetrating therethrough. The battery box is internally provided with an accommodating space. The at least one frame groove divides the accommodating space into at least two first spaces and at least one second space that are in communication with one another. For each frame groove, the two ends of the frame groove are connected, corresponding first spaces are respectively distributed on both sides in the width direction of the groove, and corresponding second spaces are distributed on one side of the frame groove in the depth direction of the groove. The battery module comprises at least one first battery module and at least one second battery module. A corresponding first battery module is provided in each first space, and a corresponding second battery module is provided in each second space. The bearing structure is located in the first space and the second space, and the bearing structure supports and blocks the at least one first battery module and the at least one second battery module.

ENERGY STORAGE SYSTEM

NºPublicación:  WO2026000744A1 02/01/2026
Solicitante: 
SUNGROW POWER SUPPLY CO LTD [CN]
\u9633\u5149\u7535\u6E90\u80A1\u4EFD\u6709\u9650\u516C\u53F8
CN_222852051_U

Resumen de: WO2026000744A1

The present application discloses an energy storage system, comprising: an energy storage unit, an electrical device, and a thermal management unit. The thermal management unit comprises a refrigeration unit. The refrigeration unit comprises: a power apparatus, a condenser, and a first heat exchanger. The power apparatus is used for absorbing heat from the electrical device to provide a gaseous heat exchange medium so as to drive the refrigeration unit to operate; the condenser is used for condensing the gaseous heat exchange medium into a liquid heat exchange medium; and the first heat exchanger is used for absorbing heat from the energy storage unit by means of the liquid heat exchange medium. The thermal management unit has a first mode; and in the first mode, the power apparatus, the condenser, and the first heat exchanger are sequentially communicated end to end. The energy storage system implements heat dissipation for the energy storage unit and the electrical device. The power apparatus absorbs the heat from the electrical device to provide a gaseous heat exchange medium so as to drive the refrigeration unit to operate, without requiring additional heat or power, thereby reducing thermal management energy consumption of the energy storage system.

POSITIVE ELECTRODE ACTIVE MATERIAL AND PREPARATION METHOD THEREFOR, POSITIVE ELECTRODE SHEET, BATTERY AND ELECTRIC DEVICE

NºPublicación:  WO2026000537A1 02/01/2026
Solicitante: 
BEIJING EASPRING MATERIAL TECH CO LTD [CN]
\u5317\u4EAC\u5F53\u5347\u6750\u6599\u79D1\u6280\u80A1\u4EFD\u6709\u9650\u516C\u53F8
CN_118645618_PA

Resumen de: WO2026000537A1

The present invention relates to the technical field of batteries, and provides a positive electrode active material and a preparation method therefor, a positive electrode sheet, a battery, and an electric device. In the positive electrode active material, the content change of Fe2+ satisfies Δn≥0.1, wherein Δn=n1-n2, where n1 is the content of Fe2+ in the positive electrode active material before charging; n2 is the content of Fe2+ in the positive electrode active material when the material is charged to 4.0 V; and the content of Fe2+ = the amount of substance of Fe2+ in the positive electrode active material/(the amount of substance of Fe2+ in the positive electrode active material + the amount of substance of Fe3+ in the positive electrode active material). Therefore, by means of the positive electrode active material, a battery loaded with same is allowed to have a good energy density.

ENERGY STORAGE CONTAINER

NºPublicación:  WO2026000612A1 02/01/2026
Solicitante: 
EVE ENERGY STORAGE CO LTD [CN]
\u6B66\u6C49\u4EBF\u7EAC\u50A8\u80FD\u6709\u9650\u516C\u53F8
CN_222940083_U

Resumen de: WO2026000612A1

An energy storage container (1), comprising: a container body (10), and a top cover (11) and a bottom cover (12), which are arranged opposite each other, wherein the container body (10) is provided with a battery compartment (14), and the top cover (11) and the bottom cover (12) respectively surround the top and bottom of the battery compartment (14); a plurality of battery clusters (20), which are placed in the battery compartment (14); and a fire-fighting system (30), which comprises a plurality of fire-fighting devices (31), wherein the plurality of fire-fighting devices (31) are evenly distributed between the plurality of battery clusters (20) and the top cover (11).

BATTERY CELL, BATTERY DEVICE, AND ELECTRIC DEVICE

NºPublicación:  WO2026000391A1 02/01/2026
Solicitante: 
CONTEMPORARY AMPEREX TECH CO LIMITED [CN]
\u5B81\u5FB7\u65F6\u4EE3\u65B0\u80FD\u6E90\u79D1\u6280\u80A1\u4EFD\u6709\u9650\u516C\u53F8
DE_212024000157_PA

Resumen de: WO2026000391A1

A battery cell, a battery device, and an electric device. The battery cell comprises an electrode assembly and an electrolyte. The electrode assembly comprises a first electrode sheet and a second electrode sheet. The first electrode sheet and the second electrode sheet each comprise a coating portion and tabs. The coating portion is coated with an active material layer, and the tabs are not coated with the active material layer. One of the first electrode sheet and the second electrode sheet is a positive electrode sheet, and a positive electrode active material of the positive electrode sheet comprises lithium-containing phosphate having an olivine structure. The coating portion of the first electrode sheet comprises first straight sections, and the coating portion of the second electrode sheet comprises second straight sections. The first straight sections and the second straight sections are stacked in the thickness direction of the electrode assembly. The ratio of the number of the tabs of the first electrode sheet to the number of the first straight sections of the first electrode sheet is 0.5 to 2. An organic solvent of the electrolyte comprises a linear carboxylic ester solvent. The mass content of the linear carboxylic ester solvent in the organic solvent is 8% to 90%. The present application can improve the use reliability and cycle performance of battery cells.

POSITIVE ELECTRODE FOR SECONDARY BATTERY, METHOD FOR MANUFACTURING POSITIVE ELECTRODE FOR SECONDARY BATTERY, AND NONAQUEOUS ELECTROLYTE SECONDARY BATTERY

NºPublicación:  WO2026004850A1 02/01/2026
Solicitante: 
PANASONIC INTELLECTUAL PROPERTY MAN CO LTD [JP]
\u30D1\u30CA\u30BD\u30CB\u30C3\u30AF\uFF29\uFF30\u30DE\u30CD\u30B8\u30E1\u30F3\u30C8\u682A\u5F0F\u4F1A\u793E

Resumen de: WO2026004850A1

A positive electrode for a secondary battery according to the present disclosure has a positive electrode current collector and a positive electrode mixture layer that is disposed on the surface of the positive electrode current collector. The positive electrode mixture layer contains a positive electrode active material and a positive electrode conductive agent. The positive electrode active material contains a lithium metal composite oxide that has a specific composition. The surface of the positive electrode active material is covered with a compound which contains at least one element that is selected from the group consisting of B, P, Mg, S, Ca, Sr, Ba, Ti, W, Zr, and Al. The positive electrode conductive agent contains carbon black and a carbon nanotube. The carbon black includes a first carbon black that has a diameter of 100 nm or less and an aspect ratio of 1.0 to 1.2 inclusive. The positive electrode mixture layer contains 50 or more first carbon blacks in a region that has an area of 10 µm2.

POLYMER, ELECTROLYTE COMPOSITION, BATTERY, AND COMPOUND

NºPublicación:  WO2026004967A1 02/01/2026
Solicitante: 
SUMITOMO CHEMICAL COMPANY LTD [JP]
KYOTO UNIV [JP]
\u4F4F\u53CB\u5316\u5B66\u682A\u5F0F\u4F1A\u793E,
\u56FD\u7ACB\u5927\u5B66\u6CD5\u4EBA\u4EAC\u90FD\u5927\u5B66

Resumen de: WO2026004967A1

One aspect of the present disclosure provides a polymer containing a structural unit A represented by general formula (A) and a structural unit B represented by general formula (B), wherein the proportion of the structural unit A contained in the polymer is 20%-80%, and the proportion of the structural unit B is 20%-80%. In general formula (A), R1 to R4 are each independently a hydrogen atom, a halogen atom, a monovalent alkyl group having 1 to 20 carbon atoms, or a monovalent aryl group having 1 to 20 carbon atoms; X1 is an oxygen atom, a divalent alkanediyl group having 1 to 20 carbon atoms, or a divalent arylene group having 1 to 20 carbon atoms; and -CH2- groups constituting the alkanediyl group may be partially substituted with -O- or the like. In general formula (B), R5 to R7 are each independently a hydrogen atom, a halogen atom, or a monovalent alkyl group having 1 to 20 carbon atoms; X2 is a divalent functional group having 1 to 20 carbon atoms; at least one of carbon atoms of the functional group is a sp3 hybridized carbon atom; Y is a nitrogen atom, an oxygen atom, or a sulfur atom; Z- is an anionic functional group; and M is a lithium atom, a sodium atom, or a potassium atom.

POWER STORAGE DEVICE AND METHOD FOR PRODUCING POWER STORAGE DEVICE

NºPublicación:  WO2026004971A1 02/01/2026
Solicitante: 
PANASONIC INTELLECTUAL PROPERTY MAN CO LTD [JP]
\u30D1\u30CA\u30BD\u30CB\u30C3\u30AF\uFF29\uFF30\u30DE\u30CD\u30B8\u30E1\u30F3\u30C8\u682A\u5F0F\u4F1A\u793E

Resumen de: WO2026004971A1

The present invention comprises an electrode assembly (14) in which a positive electrode plate (11) and a negative electrode plate (12) are wound with a separator (13) interposed therebetween. The positive electrode plate (11) includes: a positive electrode core (30); a positive electrode mixture layer (32) formed on the surface of the positive electrode core (30); and a first exposed part (34) where the positive electrode core (30) is exposed. The first exposed part (34) is provided at the upper end in the winding axis direction of the electrode assembly (14). The first exposed part (34) has formed therein a plurality of notch sections (34A) which are arranged in the winding direction of the electrode assembly (14). The notch sections (34A) each have a first end, which is located on the edge side of the first exposed part (34), and a second end, which is located on the first mixture layer side of the first exposed part (34), and are formed inclined at a prescribed angle θ in the winding axis direction. In the first exposed part (34), the second end is located closer to the end of the first exposed part than the first end in the winding direction.

SYSTEM FOR PREPARING COPPER-LITHIUM COMPOSITE SHEETS

NºPublicación:  WO2026001723A1 02/01/2026
Solicitante: 
HEFEI GOTION HIGH TECH POWER ENERGY CO LTD [CN]
\u5408\u80A5\u56FD\u8F69\u9AD8\u79D1\u52A8\u529B\u80FD\u6E90\u6709\u9650\u516C\u53F8
CN_118811561_PA

Resumen de: WO2026001723A1

A system for preparing copper-lithium composite sheets (103). The system comprises at least one unwinding assembly (20). The unwinding assembly (20) comprises: a main unwinding mechanism, which comprises a main unwinding roller (201), a main winding roller (202) and a conveying roller (2013) that are arranged in sequence in a Y direction; and a tape-splicing mechanism (204), which is located between the main unwinding roller (201) and the main winding roller (202), wherein the tape-splicing mechanism (204) comprises two adsorption members (2044) movably arranged in an X direction, with each adsorption member (2044) having two adsorption stations arranged in sequence in the Y direction, each adsorption station having a vacuum state for adsorbing a material tape and a vacuum-breaking state for releasing the material tape, and the X direction and the Y direction being set at an included angle. The configuration solves the problem in the prior art that manual tape splicing is mostly used, which easily leads to poor tape splicing accuracy.

BATTERY

NºPublicación:  WO2026001679A1 02/01/2026
Solicitante: 
ZHUHAI COSMX BATTERY CO LTD [CN]
\u73E0\u6D77\u51A0\u5B87\u7535\u6C60\u80A1\u4EFD\u6709\u9650\u516C\u53F8
CN_118867397_A

Resumen de: WO2026001679A1

A battery, comprising a positive electrode and an electrolyte. The electrolyte comprises a fluoronitrile solvent, and the fluoronitrile solvent is a fluoronitrile compound. The positive electrode comprises a positive electrode active material, and the positive electrode active material comprises lithium cobalt oxide and a nickel-cobalt-manganese ternary material. Based on the total mass of the positive electrode active material, the mass content of the nickel element is k wt%, wherein 0 wt%

BATTERY HEATING CIRCUIT, HEATING CONTROL METHOD, CONTROLLER, BATTERY SYSTEM AND ELECTRIC DEVICE

NºPublicación:  WO2026001788A1 02/01/2026
Solicitante: 
BYD COMPANY LTD [CN]
\u6BD4\u4E9A\u8FEA\u80A1\u4EFD\u6709\u9650\u516C\u53F8
CN_118782974_PA

Resumen de: WO2026001788A1

A battery heating circuit, a heating control method, a controller, a battery system and an electric device. The battery heating circuit comprises: a battery, a resonant capacitor and a bridge arm, wherein the battery has a battery inductor; the resonant capacitor is connected in parallel to the battery, such that the resonant capacitor and the battery inductor form an LC parallel resonant circuit; the bridge arm is connected in parallel to the battery; and the bridge arm comprises a first bridge arm switch tube and a second bridge arm switch tube connected in series.

NEGATIVE ELECTRODE MATERIAL AND PREPARATION METHOD THEREFOR, AND ELECTROCHEMICAL DEVICE

NºPublicación:  WO2026001541A1 02/01/2026
Solicitante: 
NINGDE AMPEREX TECH LIMITED [CN]
\u5B81\u5FB7\u65B0\u80FD\u6E90\u79D1\u6280\u6709\u9650\u516C\u53F8
CN_118867174_PA

Resumen de: WO2026001541A1

The present application provides a negative electrode material and a preparation method therefor, and an electrochemical device using the negative electrode material. The negative electrode material comprises: a core, the core comprising silicon-based particles; a first layer comprising carbon, the first layer being present outside the core; a second layer comprising a first conductive material and a metal oxide, the second layer being present outside the first layer; and a third layer comprising a second conductive material and a polymer, the third layer being present outside the second layer. The negative electrode material provided in the present application can reduce the volume expansion of the electrochemical device after cycling, and improve the cycling performance of the electrochemical device.

METHOD AND SYSTEM FOR RETURNING BATTERY MODULE

NºPublicación:  WO2026000577A1 02/01/2026
Solicitante: 
CONTEMPORARY AMPEREX TECH CO LIMITED [CN]
CONTEMPORARY AMPEREX RUNZHI SOFTWARE TECH LIMITED [CN]
\u5B81\u5FB7\u65F6\u4EE3\u65B0\u80FD\u6E90\u79D1\u6280\u80A1\u4EFD\u6709\u9650\u516C\u53F8,
\u5B81\u5FB7\u65F6\u4EE3\u6DA6\u667A\u8F6F\u4EF6\u79D1\u6280\u6709\u9650\u516C\u53F8
CN_118380630_A

Resumen de: WO2026000577A1

Disclosed are a method and system for returning a battery module. The method comprises: in response to a module return event, a programmable logic controller controls a code scanning assembly to perform code scanning processing on a plurality of cells in a repaired battery module, so as to obtain cell information of the plurality of cells; a first production execution system of a production line acquires module information of the repaired battery module on the basis of the cell information; the first production execution system performs verification processing on the plurality of pieces of cell information on the basis of the module information to obtain a first verification result for the plurality of cells, and sends the module information to a second production execution system of a factory; the second production execution system performs state verification processing on the repaired battery module on the basis of the module information of the repaired battery module to obtain a second verification result for the repaired battery module; and the programmable logic controller determines, on the basis of the first verification result and the second verification result, whether to control return of the repaired battery module.

DEVICE FOR ACCELERATING REBOUND OF ELECTRODE SHEET, AND ELECTRODE SHEET PROCESSING APPARATUS

NºPublicación:  WO2026000578A1 02/01/2026
Solicitante: 
UNITED AUTO BATTERY CO LTD [CN]
\u65F6\u4EE3\u4E0A\u6C7D\u52A8\u529B\u7535\u6C60\u6709\u9650\u516C\u53F8
CN_222877218_U

Resumen de: WO2026000578A1

A device (10) for accelerating rebound of an electrode sheet, comprising a vibration mechanism (1) and a plurality of conveying rollers (2), wherein the plurality of conveying rollers (2) are used for conveying an electrode sheet (200); and the vibration mechanism (1) is arranged between two adjacent conveying rollers (2) in the conveying direction of the electrode sheet (200), the vibration mechanism (1) is used for vibrating the electrode sheet (200), and the vibration mechanism (1) can vibrate the portion of the electrode sheet (200) located between the two adjacent conveying rollers (2), such that as the conveying rollers (2) convey the electrode sheet (200), vibration of the electrode sheet (200) is realized. The device (10) for accelerating rebound of an electrode sheet can accelerate the release of internal stress of the electrode sheet (200) under the vibration action of the vibration mechanism (1), so as to accelerate the rebound of the electrode sheet (200), thereby improving the production efficiency of the electrode sheet (200). Further provided is an electrode sheet processing apparatus (100).

BATTERY CELL, BATTERY AND ELECTRIC DEVICE

NºPublicación:  WO2026000771A1 02/01/2026
Solicitante: 
CONTEMPORARY AMPEREX TECH CO LIMITED [CN]
\u5B81\u5FB7\u65F6\u4EE3\u65B0\u80FD\u6E90\u79D1\u6280\u80A1\u4EFD\u6709\u9650\u516C\u53F8
CN_121215912_PA

Resumen de: WO2026000771A1

Provided in the present application are a battery cell, a battery and an electric device. The battery cell comprises: a casing, an electrode assembly, an end cover assembly and a deformable member, wherein the electrode assembly is arranged in the casing; the end cover assembly closes an opening of the casing in a first direction, and comprises a cover plate and an electrode terminal; the electrode terminal comprises a terminal plate and poles; the terminal plate is configured to electrically connect to an external device; the poles are configured to electrically connect to the electrode assembly; and the terminal plate is electrically connected to at least two poles of the same polarity. The deformable member is connected to the cover plate and can deform to come into contact with the terminal plate, and the deformable member is arranged between at least two poles of the same polarity. Among the battery cell, the battery and the electric device provided in the present application, the battery cell can reduce the probability of poor contact between components during overcharge protection, thereby improving the reliability of the battery cell.

BATTERY AND ELECTRICAL APPARATUS

NºPublicación:  WO2026000399A1 02/01/2026
Solicitante: 
CONTEMPORARY AMPEREX TECH CO LIMITED [CN]
\u5B81\u5FB7\u65F6\u4EE3\u65B0\u80FD\u6E90\u79D1\u6280\u80A1\u4EFD\u6709\u9650\u516C\u53F8
CN_120127293_PA

Resumen de: WO2026000399A1

A battery (2) and an electrical apparatus. The battery (2) comprises a plurality of battery cells (10) and a first busbar component (30a). The plurality of battery cells (10) are arranged along the thickness direction of each battery cell (10), and the battery cells (10) each comprise a housing (12) and an electrode assembly (11) accommodated in the housing. The expansion pressure of each battery cell (10) in the thickness direction is 0.5 MPa to 2.4 MPa. The first busbar component (30a) is electrically connected to at least two battery cells (10) arranged in the thickness direction, and the first busbar component (30a) is of a multi-layer structure. The electrode assembly comprises a positive electrode plate (111), a negative electrode plate (112), and a separator (113) located between the positive electrode plate (111) and the negative electrode plate (112). The positive electrode plate (111) comprises a positive electrode current collector (1111) and a positive electrode film layer (1112) provided on at least one side of the positive electrode current collector (1111). The positive electrode film layer (1112) comprises a positive electrode active material. The positive electrode active material comprises a lithium-containing phosphate having an olivine structure. The negative electrode plate (112) comprises a negative electrode current collector (1121) and a negative electrode film layer (1122) provided on at least one side of the negative electrode current collector (1121

CYLINDRICAL BATTERY CELL, BATTERY, AND ELECTRIC DEVICE

NºPublicación:  WO2026000103A1 02/01/2026
Solicitante: 
CONTEMPORARY AMPEREX TECH CO LIMITED [CN]
\u5B81\u5FB7\u65F6\u4EE3\u65B0\u80FD\u6E90\u79D1\u6280\u80A1\u4EFD\u6709\u9650\u516C\u53F8

Resumen de: WO2026000103A1

The present application discloses a cylindrical battery cell, a battery, and an electric device. The cylindrical battery cell comprises a casing and an electrode assembly. The cylindrical battery cell has a diameter greater than or equal to 40 mm. At least part of the electrode assembly is accommodated in the casing. The electrode assembly comprises a positive electrode sheet, a negative electrode sheet, and a separator. The positive electrode sheet, the negative electrode sheet, and the separator are wound. The separator separates the positive electrode sheet from the negative electrode sheet. A negative electrode active material of the negative electrode sheet comprises at least one of a silicon element and a carbon element. A gap is formed between the positive electrode sheet and the negative electrode sheet, the gap extends in a winding direction of the electrode assembly, and the radial size of the gap is 5-60 μm.

SECONDARY BATTERY AND ELECTRONIC DEVICE

NºPublicación:  WO2026000096A1 02/01/2026
Solicitante: 
NINGDE AMPEREX TECH LIMITED [CN]
\u5B81\u5FB7\u65B0\u80FD\u6E90\u79D1\u6280\u6709\u9650\u516C\u53F8

Resumen de: WO2026000096A1

Provided are a secondary battery and an electronic device. The secondary battery comprises a packaging pouch, an electrode assembly and a first conductive plate. The packaging pouch comprises an accommodating part and a first sealing edge. The electrode assembly is disposed in the accommodating part and comprises a first electrode sheet. The first electrode sheet comprises a first current collector and a first active material layer. The first conductive plate is electrically connected to the first current collector and extends out of the packaging pouch from the first sealing edge. The direction in which the first conductive plate extends out of the electrode assembly is a first direction; the first electrode sheet comprises a first edge and a second edge which are arranged opposite each other in the first direction. The first edge is closer to the first sealing edge than the second edge, and the first electrode sheet is provided with at least one first recess at the second edge. The direction of thickness of the electrode assembly is a second direction; the first recess penetrates the first current collector and the first active material layer in the second direction. The projection of the at least one first recess in the second direction forms a projected area; the width of the projected area is W1, and the width of the electrode assembly is W0, where 15%≤W1/W0≤40%. The secondary battery has relatively high reliability and safety.

ELECTRIC WORK VEHICLE, AND SYSTEM AND METHOD FOR CONTROLLING ELECTRIC WORK VEHICLE

NºPublicación:  WO2026004545A1 02/01/2026
Solicitante: 
KUBOTA CORP [JP]
\u682A\u5F0F\u4F1A\u793E\u30AF\u30DC\u30BF

Resumen de: WO2026004545A1

This system for controlling charging of a battery for driving in an electric work vehicle comprises: a temperature sensor for measuring the temperature of the battery; a heater for heating the battery; and a control device for controlling charging of the battery and operation of the heater. When starting charging of the battery, the control device turns on the heater to heat the battery without charging the battery if the temperature of the battery is less than a first threshold value. If the temperature of the battery is greater than or equal to the first threshold value and less than a second threshold value that is greater than the first threshold value, the control device turns on the heater to heat the battery and starts charging the battery. If the temperature of the battery is greater than or equal to the second threshold value, the control device starts charging the battery with the heater off.

SECONDARY BATTERY

NºPublicación:  WO2026004707A1 02/01/2026
Solicitante: 
PANASONIC INTELLECTUAL PROPERTY MAN CO LTD [JP]
\u30D1\u30CA\u30BD\u30CB\u30C3\u30AF\uFF29\uFF30\u30DE\u30CD\u30B8\u30E1\u30F3\u30C8\u682A\u5F0F\u4F1A\u793E

Resumen de: WO2026004707A1

This secondary battery (10) is provided with an electrode body (14) in which a positive electrode (11) and a negative electrode (12) are wound with a separator (13) interposed therebetween. The positive electrode (11) comprises a positive electrode current collector and a positive electrode mixture layer disposed on the positive electrode current collector and containing a positive electrode active material and a binder. The secondary battery (10) is characterized in that the content of the binder is 0.6 mass% or more and less than 1.5 mass% with respect to the total mass of the positive electrode mixture layer, and the ratio of the area where the intensity of the binder component is 30 or more in an elemental mapping image of a cross section of the positive electrode mixture layer acquired using an electron probe microanalyzer (EPMA) is more than 10% and less than 40%.

CYLINDRICAL BATTERY

NºPublicación:  WO2026004536A1 02/01/2026
Solicitante: 
PANASONIC INTELLECTUAL PROPERTY MAN CO LTD [JP]
\u30D1\u30CA\u30BD\u30CB\u30C3\u30AF\uFF29\uFF30\u30DE\u30CD\u30B8\u30E1\u30F3\u30C8\u682A\u5F0F\u4F1A\u793E

Resumen de: WO2026004536A1

A cylindrical battery (10) comprises an electrode body (14) formed by winding a positive electrode (11) and a negative electrode (12) with a separator (13) therebetween. The negative electrode (12) has a negative electrode core-exposed portion (44). The negative electrode core-exposed portion (44) is joined to a current collecting member (18). The cylindrical battery (10) is characterized in that a width A, a width B, and a width C satisfy the relationships represented by formula (I) and formula (II), where the width A is the width of the positive electrode (11) at a position X where the width of the positive electrode (11) is the largest in a range from the innermost turn to the fifth turn of the positive electrode (11) in a cross-sectional image of the cylindrical battery (10) subjected to 100 cycles of a charge-discharge cycle test, the width B is the width of the positive electrode (11) at the outermost turn of the positive electrode (11), and the width C is the width of the positive electrode 11 at the position X in a cross-sectional image of the cylindrical battery (10) before the charge-discharge cycle test. Formula (I): (A-C)×100/C ≥ 1.2; Formula (II): (A-B)×100/B ≥ 1.2

STORAGE METHOD FOR POWER STORAGE DEVICE AND STORAGE SYSTEM FOR POWER STORAGE DEVICE

NºPublicación:  WO2026004683A1 02/01/2026
Solicitante: 
NATIONAL UNIV CORPORATION TOKAI NATIONAL HIGHER EDUCATION AND RESEARCH SYSTEM [JP]
NU REI CO LTD [JP]
\u56FD\u7ACB\u5927\u5B66\u6CD5\u4EBA\u6771\u6D77\u56FD\u7ACB\u5927\u5B66\u6A5F\u69CB,
\uFF2E\uFF35\uFF0D\uFF32\uFF45\uFF49\u682A\u5F0F\u4F1A\u793E

Resumen de: WO2026004683A1

This power storage device is provided with: a container that is filled with an electrolyte solution; metal atoms that are ionized in the electrolyte solution and are involved in charging and discharging; and an electrode that is disposed in the electrolyte solution. This power storage device is configured such that a layer of the metal atoms, in which the metal atoms are deposited, is formed on the surface of the electrode during charging. A storage method for the power storage device includes: a step of charging the power storage device; and a step of maintaining the temperature of the power storage device at a predetermined storage temperature of 25°C to 65°C inclusive by setting the power storage device after charging in an open circuit state.

SECONDARY BATTERY AND ELECTRONIC DEVICE

NºPublicación:  WO2026001618A1 02/01/2026
Solicitante: 
NINGDE AMPEREX TECH LIMITED [CN]
\u5B81\u5FB7\u65B0\u80FD\u6E90\u79D1\u6280\u6709\u9650\u516C\u53F8
CN_118801054_PA

Resumen de: WO2026001618A1

Disclosed in the present application are a secondary battery and an electronic device. The secondary battery comprises a packaging bag, an electrode assembly, a first tab and a first electrode terminal, wherein the packaging bag comprises a main body portion configured to accommodate the electrode assembly, and a top sealing portion connected to the main body portion; the electrode assembly comprises a first electrode plate, which comprises a first current collector; the first electrode terminal passes through the top sealing portion in a first direction and extends out of the packaging bag; and the first tab comprises a third extension section, a first bending section, a first extension section, a second bending section and a second extension section, which are connected in sequence, the third extension section being welded to the first current collector, the second extension section being connected to the first electrode terminal, and in a second direction perpendicular to the first direction, the first bending section being bent in a direction away from the top sealing portion, and the second bending section being bent in a direction towards the top sealing portion. In the present application, the first tab can extend from the first current collector to the first electrode terminal along the longest path, such that the drop performance is improved.

BATTERY COOLING STRUCTURE, BATTERY PACK, COOLING SYSTEM, AND VEHICLE

NºPublicación:  WO2026001615A1 02/01/2026
Solicitante: 
BYD COMPANY LTD [CN]
\u6BD4\u4E9A\u8FEA\u80A1\u4EFD\u6709\u9650\u516C\u53F8
CN_121238060_PA

Resumen de: WO2026001615A1

The present application relates to a battery cooling structure, a battery pack, a cooling system, and a vehicle. The battery cooling structure comprises: a main cooling plate, a substrate, and a jumper plate; the main cooling plate is provided with a main flow channel; the substrate is provided with a jumper hole, and the jumper hole runs through the substrate in the thickness direction of the substrate; and the jumper plate is provided with a secondary flow channel. The substrate is arranged between the main cooling plate and the jumper plate, and the jumper hole enables the main flow channel and the secondary flow channel to be communicated.

NEGATIVE ELECTRODE MATERIAL, MANUFACTURING METHOD THEREFOR AND ELECTROCHEMICAL APPARATUS

NºPublicación:  WO2026001543A1 02/01/2026
Solicitante: 
NINGDE AMPEREX TECH LIMITED [CN]
\u5B81\u5FB7\u65B0\u80FD\u6E90\u79D1\u6280\u6709\u9650\u516C\u53F8
CN_118888706_PA

Resumen de: WO2026001543A1

Provided in the present application are a negative electrode material, a manufacturing method therefor, and an electrochemical apparatus. The negative electrode material comprises: an inner core, the inner core comprising silicon-based particles; a first layer comprising carbon, the first layer being outside the inner core; a second layer comprising an inorganic lithium salt, the second layer being outside the first layer; and a third layer comprising a conductive material and a polymer, the third layer being outside the second layer. The negative electrode material provided in the present application can effectively alleviate fragmentation and pulverization of silicon-carbon negative electrode materials during cycling and inhibit the growth of SEI films, thereby reducing volume expansion of electrochemical apparatuses after cycling, and improving the cycling performance of electrochemical apparatuses.

NEGATIVE ELECTRODE SHEET, CELL, BATTERY, AND ELECTRIC DEVICE

NºPublicación:  WO2026001563A1 02/01/2026
Solicitante: 
BYD COMPANY LTD [CN]
\u6BD4\u4E9A\u8FEA\u80A1\u4EFD\u6709\u9650\u516C\u53F8
CN_118738268_A

Resumen de: WO2026001563A1

The present disclosure provides a negative electrode sheet, a cell, a battery, and an electric device. The negative electrode sheet comprises: a negative electrode current collector; a first active layer, arranged on at least one side surface of the negative electrode current collector, a negative electrode active material in the first active layer comprising first graphite and silicon-carbon; and a second active layer, arranged on the side of the first active layer away from the negative electrode current collector, a negative electrode active material in the second active layer comprising second graphite and silicon monoxide. The particle size of the silicon-carbon ranges from 4 μm to 7 μm. The active layers can be prevented from peeling off and falling off from the negative electrode current collector, ensuring that the battery formed from the negative electrode sheet has a high energy density, and enabling the negative electrode sheet to have good electrochemical performance and electrode sheet stability.

BATTERY CELL, BATTERY AND ELECTRIC DEVICE

NºPublicación:  WO2026000768A1 02/01/2026
Solicitante: 
CONTEMPORARY AMPEREX TECH CO LIMITED [CN]
\u5B81\u5FB7\u65F6\u4EE3\u65B0\u80FD\u6E90\u79D1\u6280\u80A1\u4EFD\u6709\u9650\u516C\u53F8
CN_118380734_A

Resumen de: WO2026000768A1

A battery cell (10), a battery (100) and an electric device. The battery cell (10) comprises a case (11), electrode assemblies (12), a positive terminal (13a), a positive current-collecting member (15a) and a first protection mechanism (161). The case (11) has a first wall (112). The electrode assemblies (12) are accommodated in the case (11) and comprise positive tabs (121). The positive terminal (13a) is arranged on the first wall (112) in an insulated manner and is electrically connected to the positive tabs (121). In the direction (Z) of the thickness of the first wall (112), the first protection mechanism (161) is arranged between the positive current-collecting member (15a) and the first wall (112), and is configured to electrically connect the positive current-collecting member (15a) and the first wall (112) when the temperature or pressure inside the battery cell (10) reaches a threshold value. The first protection mechanism (161) can effectively improve the reliability of the battery cell (10).

SLOTTING MECHANISM AND BATTERY PRODUCTION DEVICE

NºPublicación:  WO2026000784A1 02/01/2026
Solicitante: 
WUXI LEAD INTELLIGENT EQUIPMENT CO LTD [CN]
\u65E0\u9521\u5148\u5BFC\u667A\u80FD\u88C5\u5907\u80A1\u4EFD\u6709\u9650\u516C\u53F8
CN_222826442_U

Resumen de: WO2026000784A1

The present disclosure provides a slotting mechanism and a battery production device. The slotting mechanism comprises: a base; and a slotting assembly, the slotting assembly being movably arranged on the base in a first direction so as to approach or move away from a battery cell, and the slotting assembly being configured to perform radial slotting on an end surface of the battery cell. In the slotting mechanism of the present disclosure, the slotting assembly is arranged close to the battery cell in the first direction and performs radial slotting on the end surface of the battery cell, allowing a protruding structure on a current collecting disc to extend into a slot on the end surface of the battery cell for subsequent welding. The machined slot can accommodate the protruding structure of the current collecting disc, so that the current collecting disc can be directly welded to the end surface of the battery cell without the need for flattening, and metallic foreign matters generated during slotting can naturally fall without remaining on the end surface of the battery cell, thereby improving the welding quality.

BATTERY CELL, BATTERY, AND ELECTRIC DEVICE

NºPublicación:  WO2026000563A1 02/01/2026
Solicitante: 
CONTEMPORARY AMPEREX TECH CO LIMITED [CN]
\u5B81\u5FB7\u65F6\u4EE3\u65B0\u80FD\u6E90\u79D1\u6280\u80A1\u4EFD\u6709\u9650\u516C\u53F8
CN_222927635_U

Resumen de: WO2026000563A1

The present application provides a battery cell, a battery, and an electric device. A wall portion of the battery cell comprises overlapping regions that overlap with electrode terminals in a thickness direction of the wall portion; each insulating assembly at least partially surrounds the corresponding electrode terminal and is fixed to the electrode terminal, and a portion of each insulating assembly is located between the corresponding electrode terminal and the corresponding overlapping region; in the thickness direction of the wall portion, the portion of each insulating assembly located between the corresponding overlapping region and the corresponding electrode terminal completely covers the overlapping region; and each fixing member is fixedly connected to the wall portion and the corresponding insulating assembly. Since the portion of each insulating assembly located between the corresponding overlapping region and the corresponding electrode terminal completely covers the overlapping region in the thickness direction, a breakdown channel is not prone to formation between the electrode terminals and the overlapping regions, so that the electrode terminals are not prone to short-circuiting with the wall portion, facilitating improvement of the reliability of the battery cell.

ELECTRODE ASSEMBLY, BATTERY, AND ELECTRIC DEVICE

NºPublicación:  WO2026000305A1 02/01/2026
Solicitante: 
NINGDE AMPEREX TECH LIMITED [CN]
\u5B81\u5FB7\u65B0\u80FD\u6E90\u79D1\u6280\u6709\u9650\u516C\u53F8
CN_120917575_A

Resumen de: WO2026000305A1

An electrode assembly, a battery, and an electric device. The electrode assembly is of a winding structure and comprises a first electrode sheet and a second electrode sheet, and a second winding end section of the second electrode sheet is away from a winding center of the winding structure relative to a first winding end section of the first electrode sheet; the second winding end section comprises a second winding end; the electrode assembly comprises a first winding region, the first winding region is a region covered by a ray from the winding center to the second winding end that rotates a radian of π/3 around the winding center in the winding direction, and a first support member is provided in the first winding region. The first support member is provided in the first winding region, so that when the electrode assembly expands to abut against the side wall of a housing, the first support member can provide support for the first winding region. In a further cycle process, the expansion and deformation of the electrode assembly in the first winding region are inhibited, thereby reducing the risk of the outer electrode sheet of the first winding region breaking due to expansion and pulling, and prolonging the service life of the battery.

HIGH-ENTROPY METAL OXIDE POSITIVE ELECTRODE MATERIAL AND PREPARATION METHOD THEREFOR, AND SODIUM-ION BATTERY

NºPublicación:  WO2026000283A1 02/01/2026
Solicitante: 
GEM CO LTD [CN]
PT GREEN ECO NICKEL [ID]
PT QMB NEW ENERGY MAT [ID]
PT ESG NEW ENERGY MAT [ID]
\u683C\u6797\u7F8E\u80A1\u4EFD\u6709\u9650\u516C\u53F8,
\u683C\u6797\u7231\u79D1\u954D\u91D1\u5C5E\u6709\u9650\u516C\u53F8,
\u9752\u7F8E\u90A6\u65B0\u80FD\u6E90\u6750\u6599\u6709\u9650\u516C\u53F8,
ESG\u65B0\u80FD\u6E90\u6750\u6599\u6709\u9650\u516C\u53F8

Resumen de: WO2026000283A1

A high-entropy metal oxide positive electrode material and a preparation method therefor, and a sodium-ion battery. The chemical formula of the high-entropy metal oxide positive electrode material is NaxNiaFebMncM1dM2eM3fM4gO2, wherein 0.8≤x≤1.05, 0.1≤a≤0.2, 0.1≤b≤0.2, 0.1≤c≤0.2, 0≤d≤0.25, 0≤e≤0.25, 0≤f≤0.25, and 0≤g≤0.25; d, e, f, and g cannot be 0 at the same time; a+b+c+d+e+f+g=1; and M1, M2, M3, and M4 are each independently selected from Li, Mg, Cu, Zn, Ca, V, Al, or Zr. A plurality of specific types of low-cost metal elements are introduced into the layered oxide positive electrode material by using a high-entropy strategy; therefore, the structure of the O3-type material can be stabilized, and the stability of the material during a cycling process is improved.

ELECTRIC DEVICE, BATTERY, AND BATTERY CELL AND MANUFACTURING METHOD THEREFOR

NºPublicación:  WO2026000106A1 02/01/2026
Solicitante: 
CONTEMPORARY AMPEREX TECH CO LIMITED [CN]
\u5B81\u5FB7\u65F6\u4EE3\u65B0\u80FD\u6E90\u79D1\u6280\u80A1\u4EFD\u6709\u9650\u516C\u53F8

Resumen de: WO2026000106A1

A battery cell, a battery, and an electric device. The battery cell comprises a casing, an electrode assembly, a support member and an insulating member. The casing has a first wall, the electrode assembly is accommodated in the casing, and the support member is arranged between the electrode assembly and the first wall. At least part of the insulating member is arranged between the electrode assembly and the support member; the support member is welded to the insulating member, and has a welding mark formed thereon; at least part of the insulating member is arranged between the electrode assembly and the support member, and at least part of the welding mark is located on the surface of the side of the support member facing away from the insulating member; alternatively, the support member is arranged between the insulating member and the electrode assembly, and at least part of the welding mark is located on the surface of the side of the insulating member facing away from the support member. The battery cell provided in the embodiments helps reduce the risk of welding slag entering the interior of the electrode assembly and causing damage to the electrode assembly, and reduces the risk of lithium plating in the electrode assembly, thereby facilitating improvement to the reliability of the battery cell.

BATTERY SYSTEM AND OPERATION METHOD FOR BATTERY SYSTEM

NºPublicación:  WO2026004442A1 02/01/2026
Solicitante: 
SUMITOMO ELECTRIC IND LTD [JP]
\u4F4F\u53CB\u96FB\u6C17\u5DE5\u696D\u682A\u5F0F\u4F1A\u793E

Resumen de: WO2026004442A1

A battery system according to the present invention comprises a battery module in which a plurality of battery units that each include at least one battery cell are electrically connected in series. The battery system has a current meter that measures a current value I for the battery module, a voltage meter that measures respective voltage values Vi for the plurality of battery units, a determination device that can determine at least one of whether there is an abnormality in respective open circuit voltages OCVi for the plurality of battery units and whether there is an abnormality in an internal resistance value Ri, and a reporting device that reports determination results from the determination device.

BATTERY MONITORING DEVICE

NºPublicación:  WO2026004445A1 02/01/2026
Solicitante: 
DENSO CORP [JP]
\u682A\u5F0F\u4F1A\u793E\u30C7\u30F3\u30BD\u30FC

Resumen de: WO2026004445A1

This battery monitoring device comprises: main voltage detection units (6) which are provided to correspond to a plurality of battery cells (Cb) and detect voltages of the plurality of battery cells; sub voltage detection units (7), each of which is provided to correspond to two or more battery cells among the plurality of battery cells and detects voltages of the two or more battery cells in a time division manner; and a detection control unit (9). The detection control unit controls operations of the main voltage detection units and the sub voltage detection units such that, when a sub voltage detection unit detects a voltage of a detection target battery cell selected as a detection target, the difference in the A/D-conversion start timing and the difference in the A/D-conversion period between a second A/D converter of the sub voltage detection unit and a first A/D converter of a main voltage detection unit which detects the voltage of the detection target battery cell are within predetermined allowable errors.

NON-AQUEOUS ELECTROLYTE SECONDARY BATTERY

NºPublicación:  WO2026004321A1 02/01/2026
Solicitante: 
NISSHA CO LTD [JP]
\uFF2E\uFF29\uFF33\uFF33\uFF28\uFF21\u682A\u5F0F\u4F1A\u793E

Resumen de: WO2026004321A1

The purpose of the present invention is to obtain a non-aqueous electrolyte secondary battery having favorable low-temperature characteristics and cycle characteristics by suppressing reduction reaction of an electrolyte and reducing generation of gas. A non-aqueous electrolyte secondary battery according to the present invention comprises: a positive electrode containing, as an active material, a transition metal composite oxide containing lithium; a negative electrode containing H2Ti12O25; and a non-aqueous electrolyte. The non-aqueous electrolyte contains a solvent and 1-8 wt%, with respect to the solvent, of a fluorinated cyclic phosphoric acid ester, the solvent having any one of a cyclic carbonate, a non-cyclic carbonate, and a lactone.

COMPOSITE BATTERY PACK, BATTERY CONNECTION METHOD THEREOF, AND DIFFERENT BATTERY MIXED-TYPE COMPOSITE BATTERY PACK

NºPublicación:  WO2026004337A1 02/01/2026
Solicitante: 
CONNEXX SYSTEMS CORP [JP]
\uFF23\uFF2F\uFF2E\uFF2E\uFF25\uFF38\uFF38\u3000\uFF33\uFF39\uFF33\uFF34\uFF25\uFF2D\uFF33\u682A\u5F0F\u4F1A\u793E
JP_7790804_B1

Resumen de: WO2026004337A1

Provided is a long-life composite battery pack in which spark countermeasures at the time of opening/closing a switch are taken into consideration. A composite battery pack 10 comprises a plurality of battery packs 12, an integrated battery management system 14, and a lead storage battery pack 16. Each of the plurality of battery packs 12 incorporates a plurality of lithium-ion batteries 12a, and further comprises a contactor switch 12c. The lead storage battery pack 16 is connected in parallel to the plurality of battery packs 12. The integrated battery management system 14 performs control to open the contactor switch 12c of a first battery pack when the voltage of the first battery pack deviates from a predetermined operation voltage range, and to close the contactor switch 12c of a second battery pack when a relationship between a voltage difference ΔV between the second battery pack and the lead storage battery pack 16, a maximum electric current Imax that can flow through the second battery pack, and an internal resistance R of the second battery pack satisfy formula (1).

ENERGY STORAGE APPARATUS AND ENERGY STORAGE SYSTEM

NºPublicación:  WO2026001529A1 02/01/2026
Solicitante: 
SHENZHEN HITHIUM HERO ENERGY EQUITY TECH CO LTD [CN]
XIAMEN HITHIUM ENERGY STORAGE TECH CO LTD [CN]
\u6DF1\u5733\u6D77\u8FB0\u5E73\u6743\u82F1\u96C4\u80FD\u6E90\u79D1\u6280\u6709\u9650\u516C\u53F8,
\u53A6\u95E8\u6D77\u8FB0\u50A8\u80FD\u79D1\u6280\u80A1\u4EFD\u6709\u9650\u516C\u53F8
CN_222914893_U

Resumen de: WO2026001529A1

An energy storage apparatus (100) and an energy storage system. The energy storage apparatus (100) comprises a housing assembly (10) and a battery (11), wherein the housing assembly (10) comprises a top housing (101), a middle housing (102), and a bottom housing (103), the middle housing (102) is located between the top housing (101) and the bottom housing (103), and connected to both the top housing (101) and the bottom housing (103); an air intake space is formed between the middle housing (102) and the top housing (101), an air exhaust space is formed between the middle housing (102) and the bottom housing (103), the top housing (101) is provided with an air intake vent (1011) in communication with the air intake space, the middle housing (102) is provided with an air supply port (1021) in communication with the air intake space and the air exhaust space, the bottom housing (103) is provided with an air exhaust vent (1031) in communication with the air exhaust space, and the battery (11) is arranged within the air exhaust space; the air supply port (1021) is provided with a fan assembly (12), the fan assembly (12) is configured for drawing external air into the air intake space by means of the air intake vent (1011), and the fan assembly (12) is further configured for blowing the external air in the air intake space toward the battery (11), and discharging the external air out of the air exhaust space by means of the air exhaust vent (1031).

POSITIVE ELECTRODE MATERIAL, SECONDARY BATTERY AND ELECTRICAL DEVICE

NºPublicación:  WO2026001207A1 02/01/2026
Solicitante: 
SUNWODA MOBILITY ENERGY TECH CO LTD [CN]
\u6B23\u65FA\u8FBE\u52A8\u529B\u79D1\u6280\u80A1\u4EFD\u6709\u9650\u516C\u53F8
CN_118867180_A

Resumen de: WO2026001207A1

Provided in the present application are a positive electrode material, a secondary battery and an electrical device. With regard to the positive electrode material of the present application, a layer of lithium iron phosphate doped with metal ions other than Mn is coated on the surface of lithium manganese iron phosphate, the content of the doping metal ions and the content of Mn in the lithium manganese iron phosphate are controlled, and the valence state h and the radius r<Å> of the doping metal ions are controlled to satisfy: 1.8≤h*r/0.8<2, such that the coating layer material and the internal lithium manganese iron phosphate can be crystallographically fused, greatly improving the coating effect, and suppressing manganese dissolution of the internal lithium manganese iron phosphate, thereby improving the electrochemical performance of secondary batteries prepared by using the positive electrode material.

BATTERY

NºPublicación:  WO2026001235A1 02/01/2026
Solicitante: 
ZHUHAI COSMX BATTERY CO LTD [CN]
\u73E0\u6D77\u51A0\u5B87\u7535\u6C60\u80A1\u4EFD\u6709\u9650\u516C\u53F8
CN_121237959_PA

Resumen de: WO2026001235A1

A battery. The battery comprises a positive electrode sheet, a negative electrode sheet, a separator, and an electrolyte. The electrolyte comprises ethyl butyrate, the mass proportion of the ethyl butyrate is denoted as A% based on the total mass of the electrolyte, the redundant width of the separator is denoted as B mm, and A and B satisfy: A≥10B. When the mass proportion A of the ethyl butyrate is 5-70%, then the redundant width B of the separator is 0.5-2.5 mm. By adjusting the relationship between the mass proportion A of the ethyl butyrate in the electrolyte and the redundant width B of the separator, the battery has the advantages of a good cycling performance and reduced lithium evolution.

HEAT EXCHANGE ASSEMBLY, BATTERY MODULE, AND BATTERY PACK

NºPublicación:  WO2026000533A1 02/01/2026
Solicitante: 
EVE ENERGY STORAGE CO LTD [CN]
\u6B66\u6C49\u4EBF\u7EAC\u50A8\u80FD\u6709\u9650\u516C\u53F8
CN_222940014_U

Resumen de: WO2026000533A1

The present application provides a heat exchange assembly, a battery module, and a battery pack. The heat exchange assembly comprises a first liquid guide tube, a second liquid guide tube, and heat exchange tubes. A liquid inlet is formed at the first liquid guide tube. A liquid outlet is formed at the second liquid guide tube. In the height direction of a battery cell, the second liquid guide tube is arranged above the first liquid guide tube. Both ends of each heat exchange tube are respectively communicated with the first liquid guide tube and the second liquid guide tube. The heat exchange tubes are configured to be attached to a side surface of the battery cell. In a first direction, a plurality of heat exchange tubes are arranged at intervals. The first direction is perpendicular to the height direction of the battery cell, and in the height direction of the battery cell, the first liquid guide tube is configured to be arranged below the battery cell.

MODIFIED CARBOXYMETHYL CELLULOSE SALT, NEGATIVE ELECTRODE DISPERSANT, NEGATIVE ELECTRODE SHEET, BATTERY CELL, BATTERY, AND ELECTRIC DEVICE

NºPublicación:  WO2026000759A1 02/01/2026
Solicitante: 
CONTEMPORARY AMPEREX TECH CO LIMITED [CN]
\u5B81\u5FB7\u65F6\u4EE3\u65B0\u80FD\u6E90\u79D1\u6280\u80A1\u4EFD\u6709\u9650\u516C\u53F8
CN_121215758_PA

Resumen de: WO2026000759A1

A modified carboxymethyl cellulose salt, a negative electrode dispersant, a negative electrode sheet, a battery cell, a battery, and an electric device. The battery cell comprises a negative electrode sheet; the negative electrode sheet comprises a negative electrode current collector and a negative electrode film layer provided on at least one side of the negative electrode current collector; the negative electrode film layer comprises a negative electrode active material and a negative electrode dispersant; the negative electrode dispersant comprises a modified carboxymethyl cellulose salt, the modified carboxymethyl cellulose salt comprises a conductive group and a flexible group; the flexible group comprises at least one of a substituted or unsubstituted ether group, a substituted or unsubstituted alkyl group, a substituted or unsubstituted polyolefin group, a substituted or unsubstituted amide group, and a substituted or unsubstituted ester group. The negative electrode film layer has good flexibility, is not prone to cracking, and has good electrical conductivity.

BATTERY CELL, BATTERY, AND ELECTRIC DEVICE

NºPublicación:  WO2026000568A1 02/01/2026
Solicitante: 
CONTEMPORARY AMPEREX TECH CO LIMITED [CN]
\u5B81\u5FB7\u65F6\u4EE3\u65B0\u80FD\u6E90\u79D1\u6280\u80A1\u4EFD\u6709\u9650\u516C\u53F8
CN_222896745_U

Resumen de: WO2026000568A1

The present application provides a battery cell, a battery, and an electric device. The battery cell comprises a casing, an electrode assembly, and an end cover assembly; the casing comprises a casing body and a reinforcing portion; the casing body is provided with an accommodating cavity that is provided with an opening; the reinforcing portion is arranged on the surface of the casing body facing the accommodating cavity; the electrode assembly is arranged in the accommodating cavity; a gap is formed between the electrode assembly and at least part of the casing body; the reinforcing portion is located in the gap; the end cover assembly is arranged at the opening of the casing and is electrically connected to the electrode assembly. The battery cell of the embodiments of the present application can reasonably use the internal space of the battery cell to enhance the strength of the casing without increasing the size of the battery cell.

ENERGY STORAGE CONTAINER

NºPublicación:  WO2026000560A1 02/01/2026
Solicitante: 
EVE ENERGY STORAGE CO LTD [CN]
\u6B66\u6C49\u4EBF\u7EAC\u50A8\u80FD\u6709\u9650\u516C\u53F8
CN_222927576_U

Resumen de: WO2026000560A1

Provided in the present application is an energy storage container, comprising: a container body, wherein the container body comprises a top cover and a bottom cover, which are arranged opposite each other, and a plurality of battery clusters are provided inside the container body; and a dehumidifier, wherein the length of the dehumidifier and the width of the dehumidifier are both greater than the thickness of the dehumidifier, the dehumidifier is arranged between the bottoms of the plurality of battery clusters and the bottom cover, and the direction of the thickness of the dehumidifier is made to coincide with the direction of the height of the container body.

BATTERY CELL, SECONDARY BATTERY AND ELECTRONIC DEVICE

NºPublicación:  WO2026000253A1 02/01/2026
Solicitante: 
NINGDE AMPEREX TECH LIMITED [CN]
\u5B81\u5FB7\u65B0\u80FD\u6E90\u79D1\u6280\u6709\u9650\u516C\u53F8

Resumen de: WO2026000253A1

A battery cell, a secondary battery and an electronic device. The battery cell comprises an electrode assembly, a first tab and a second tab, wherein the electrode assembly comprises a first straight section, a first bent section, a second straight section and a second bent section, which are connected in sequence; the electrode assembly further comprises a first electrode sheet, a second electrode sheet and a separator; the first electrode sheet comprises a first current collector, a first active material layer and a second active material layer, the first active material layer being connected to a first inner surface, and the second active material layer being connected to a first outer surface; the first tab comprises a first connecting portion connected to the first electrode sheet; the second tab comprises a second connecting portion connected to the second electrode sheet; and in a first direction, the projection of a first starting end and/or the projection of a second starting end are/is located on the side of the first connecting portion away from the first bent section, and/or the projection of a first ending end and/or the projection of a second ending end are/is located on the side of the second connecting portion away from the second bent section. The battery cell facilitates an increase in energy density.

BATTERY HEALTH MONITORING SYSTEM AND VEHICLE

NºPublicación:  WO2026000244A1 02/01/2026
Solicitante: 
NUOVO FILM SUZHOU CHINA INC [CN]
\u82CF\u5DDE\u8BFA\u83F2\u7EB3\u7C73\u79D1\u6280\u6709\u9650\u516C\u53F8

Resumen de: WO2026000244A1

A battery health monitoring system (100) and a vehicle. The battery health monitoring system (100) comprises: a battery (1), the battery (1) comprising a casing (11) and a battery main body (12) located in the casing (11), and the casing (11) being provided with a monitoring hole (110); a monitoring unit (2), the monitoring unit (2) comprising a first electrode sheet (21) sealingly connected to the monitoring hole (110), a second electrode sheet (22) spaced apart from the first electrode sheet (21), and a capacitance monitor electrically connected to both the first electrode sheet (21) and the second electrode sheet (22), and the first electrode sheet (21) and the casing (11) forming an enclosed space sealing the battery main body (12). By means of measuring in real time a capacitance value, a change in capacitance value, or a rate of change of a capacitance value between the first electrode sheet (21) and the second electrode sheet (22), the battery health monitoring system (100) acquires a gas generation condition of the interior of the battery, and the sensitivity is high, so that determination can be made in a timely manner in the early stages of a decrease in the health of the battery, and a user is alerted to pay close attention to the health of the battery.

LITHIUM SECONDARY BATTERY

NºPublicación:  WO2026004074A1 02/01/2026
Solicitante: 
TERAWATT TECH K K [JP]
\uFF34\uFF45\uFF52\uFF41\uFF37\uFF41\uFF54\uFF54\u3000\uFF34\uFF45\uFF43\uFF48\uFF4E\uFF4F\uFF4C\uFF4F\uFF47\uFF59\u682A\u5F0F\u4F1A\u793E

Resumen de: WO2026004074A1

The present invention provides a lithium secondary battery that has excellent stability and high energy density. The present invention relates to a lithium secondary battery comprising: a current collector that includes a resin layer and a metal layer formed on both surfaces of the resin layer; and an active material layer that is formed on at least one surface of the current collector. On the at least one surface of the current collector, a weight reduction region is provided between an active material region in which the active material layer is formed, and a non-formation region in which the active material layer is not formed, the active material layer in the weight reduction region having a smaller basis weight than that of the active material region.

COMPOSITE BATTERY PACK AND HETEROGENEOUS BATTERY MIXING TYPE COMPOSITE BATTERY PACK

NºPublicación:  WO2026004032A1 02/01/2026
Solicitante: 
CONNEXX SYSTEMS CORP [JP]
\uFF23\uFF2F\uFF2E\uFF2E\uFF25\uFF38\uFF38\u3000\uFF33\uFF39\uFF33\uFF34\uFF25\uFF2D\uFF33\u682A\u5F0F\u4F1A\u793E
JP_7790804_B1

Resumen de: WO2026004032A1

Provided is a long-life composite battery pack in which a spark countermeasure at the time of opening a switch is taken into consideration. A composite battery pack 10 comprises a plurality of battery packs 12, an integrated battery management system 14, and a lead storage battery pack 16. Each of the plurality of battery packs 12 incorporates a plurality of lithium-ion batteries 12a and further includes a contactor switch 12c. The lead storage battery pack 16 is connected in parallel with the plurality of battery packs 12. The integrated battery management system 14 performs control so as to open the contactor switch 12c of a specific battery pack 12 when the voltage of the specific battery pack 12 deviates from a predetermined operation voltage range, and performs control so as to close the contactor switch 12c when the voltage difference ΔV between the plurality of battery packs 12 and the lead storage battery pack 16 is a voltage difference less than the product value of the maximum current I which can be made to flow by each battery pack 12 and the internal resistance R of each battery pack 12.

LITHIUM SECONDARY CELL

NºPublicación:  WO2026003929A1 02/01/2026
Solicitante: 
NISSAN MOTOR CO LTD [JP]
\u65E5\u7523\u81EA\u52D5\u8ECA\u682A\u5F0F\u4F1A\u793E

Resumen de: WO2026003929A1

A lithium secondary cell (1) comprises: a positive electrode current collector (10); a positive electrode layer (40) formed on the positive electrode current collector; a negative electrode current collector (20); a negative electrode layer (50) formed on the negative electrode current collector; an electrolyte layer (60) provided between the positive electrode layer and the negative electrode layer and containing a solid electrolyte; and an insulator (70) having a frame shape surrounding the periphery of the positive electrode layer. The positive electrode layer includes a first surface (40a) in contact with the positive electrode current collector, a second surface (40c) on the opposite side from the first surface, and a lateral surface (40b) surrounded by the insulator. The insulator has an interposed part (71) interposed between the second surface and the negative electrode layer.

METHOD FOR MANUFACTURING ALL-SOLID-STATE BATTERY, AND LAMINATE FOR MANUFACTURING ALL-SOLID-STATE BATTERY

NºPublicación:  WO2026004008A1 02/01/2026
Solicitante: 
NISSAN MOTOR CO LTD [JP]
\u65E5\u7523\u81EA\u52D5\u8ECA\u682A\u5F0F\u4F1A\u793E

Resumen de: WO2026004008A1

Provided are: a method for manufacturing an all-solid-state battery containing a Li metal or a Li alloy in a negative electrode, the all-solid-state battery being capable of suppressing occurrence of short-circuiting during manufacturing; and a laminate for manufacturing an all-solid-state battery. This method for manufacturing an all-solid-state battery comprises: a step for performing first pressing on a laminate in which a negative electrode containing a lithium metal or a lithium alloy, a solid electrolyte layer, and a positive electrode are disposed, thus forming an all-solid-state battery laminate in which a plurality of battery cells are crimped without reaching a state in which discharge is possible; and a step for performing second pressing on the all-solid-state battery laminate to bring the battery cells into the state in which discharge is possible. In the step for performing the first pressing, an intermediate layer having a slower lithium diffusion rate than the solid electrolyte layer is interposed between the negative electrode and the solid electrolyte layer.

BATTERY LOW-TEMPERATURE PROTECTION METHOD AND APPARATUS, AND ELECTRONIC DEVICE

NºPublicación:  WO2026001256A1 02/01/2026
Solicitante: 
HONOR DEVICE CO LTD [CN]
\u8363\u8000\u7EC8\u7AEF\u80A1\u4EFD\u6709\u9650\u516C\u53F8

Resumen de: WO2026001256A1

The present application relates to the technical field of batteries, and in particular to a battery low-temperature protection method and apparatus, and an electronic device. The battery low-temperature protection method comprises: in response to a charger being connected to an electronic device, determining the type of the charger; and determining a charging mode and an operating mode of a heating film on the basis of the type of the charger and the temperature of a battery, wherein the type of the charger comprises a fast charging charger and a non-fast charging charger, the charging mode comprises a fast charging mode and a non-fast charging mode, the heating film is used for heating the battery, and the operating mode comprises a heating mode and a stop-heating mode. According to the battery low-temperature protection method and apparatus, and the electronic device provided in the present application, the battery can be heated in a low-temperature environment so as to reduce the impact of a low temperature on the charging and discharging performance of the battery, thereby improving user experience.

BATTERY PACK WITH FLUE GAS TREATMENT FUNCTION, AND ENERGY STORAGE CABINET

NºPublicación:  WO2026001229A1 02/01/2026
Solicitante: 
HUAWEI DIGITAL POWER TECH CO LTD [CN]
\u534E\u4E3A\u6570\u5B57\u80FD\u6E90\u6280\u672F\u6709\u9650\u516C\u53F8
CN_118943636_PA

Resumen de: WO2026001229A1

The embodiments of the present application relate to the technical field of energy storage. Provided are a battery pack with a flue gas treatment function, and an energy storage cabinet comprising the battery pack. The battery pack comprises a first battery and a flue gas treatment device, wherein the first battery comprises a first battery case, a first pressure relief valve and a plurality of battery cells; the first pressure relief valve is disposed on the first battery case and is configured to discharge gas in the first battery case; the plurality of battery cells are disposed within the first battery case; the flue gas treatment device comprises a mounting case and a catalyst; the mounting case is fixed on the first battery case and comprises a chamber; the mounting case has a first inlet and an outlet that are in communication with the chamber, with the first inlet being sealingly connected to the first pressure relief valve; and the catalyst is disposed in the chamber and used for catalytic combustion. Flue gas generated after thermal runaway of a battery can be treated, thereby reducing the risk of the accumulation, combustion and explosion of flammable gases.

CELL, CELL MANUFACTURING METHOD, BATTERY CELL, BATTERY PACK AND ELECTRICAL APPARATUS

NºPublicación:  WO2026001222A1 02/01/2026
Solicitante: 
BATTEROTECH CORPORATION LTD [CN]
\u4E0A\u6D77\u5170\u94A7\u65B0\u80FD\u6E90\u79D1\u6280\u6709\u9650\u516C\u53F8
CN_119447499_PA

Resumen de: WO2026001222A1

Provided in the present application are a cell, a cell manufacturing method, a battery cell, a battery pack and an electrical apparatus. The cell comprises: multiple layers of positive electrode sheets and multiple layers of negative electrode sheets. Said positive electrode sheets comprise a first positive electrode sheet and a second positive electrode sheet, a first terminal of the first positive electrode sheet in a first direction being provided with a first positive tab, and a second terminal of the second positive electrode sheet in the first direction being provided with a second positive tab, thereby reducing the welding thickness of the positive electrode sheets and improving the welding yield of the positive tabs. Said negative electrode sheets comprise a first negative electrode sheet and a second negative electrode sheet, a first terminal of the first negative electrode sheet in the first direction being provided with a first negative tab, and a second terminal of the second negative electrode sheet in the first direction being provided with a second negative tab, thereby reducing the welding thickness of the negative electrode sheets and improving the welding yield of the negative tabs.

POSITIVE ELECTRODE ACTIVE MATERIAL AND PREPARATION METHOD THEREFOR, POSITIVE ELECTRODE SHEET, BATTERY, AND ELECTRIC DEVICE

NºPublicación:  WO2026000536A1 02/01/2026
Solicitante: 
BEIJING EASPRING MATERIAL TECH CO LTD [CN]
\u5317\u4EAC\u5F53\u5347\u6750\u6599\u79D1\u6280\u80A1\u4EFD\u6709\u9650\u516C\u53F8
CN_118676362_A

Resumen de: WO2026000536A1

A positive electrode active material and a preparation method therefor, a positive electrode sheet, a battery, and an electrical device. The positive electrode active material comprises secondary particles, wherein the secondary particles are formed by the aggregation of primary particles; the secondary particles comprise open pores and closed pores; and the open pore porosity P0 of the positive electrode active material accounts for 25%-85% of the total porosity Pt of the positive electrode active material.

IONIC LIQUID-BASED PERFLUORINATED HIGH-VOLTAGE-RESISTANT LITHIUM BATTERY ELECTROLYTE AND PREPARATION METHOD THEREFOR

NºPublicación:  WO2026000502A1 02/01/2026
Solicitante: 
CENTRAL SOUTH UNIV [CN]
\u4E2D\u5357\u5927\u5B66
CN_118645697_A

Resumen de: WO2026000502A1

Disclosed are an ionic liquid-based perfluorinated high-voltage-resistant lithium battery electrolyte and a preparation method therefor. The high-voltage-resistant electrolyte is composed of an imidazolyl ionic liquid, a lithium salt, and an electrolyte additive. The ionic liquid-based electrolyte has relatively reversible and stable lithium stripping/deposition performance, exhibits good compatibility with a lithium metal/graphite negative electrode, and can also form a highly fluorinated stable electrode-electrolyte interface (CEI/SEI layer), thus improving the compatibility of the ionic liquid electrolyte with a high-voltage lithium cobaltate positive electrode, and effectively inhibiting dendrite formation and oxidation dissolution of the electrolyte, thereby achieving extremely high cycle stability and Coulombic efficiency of a lithium battery under high voltage conditions.

MODIFIED CARBOXYMETHYL CELLULOSE SALT, NEGATIVE ELECTRODE DISPERSANT, NEGATIVE ELECTRODE SHEET, BATTERY CELL, BATTERY, AND ELECTRICAL APPARATUS

NºPublicación:  WO2026000758A1 02/01/2026
Solicitante: 
CONTEMPORARY AMPEREX TECH CO LIMITED [CN]
\u5B81\u5FB7\u65F6\u4EE3\u65B0\u80FD\u6E90\u79D1\u6280\u80A1\u4EFD\u6709\u9650\u516C\u53F8
CN_121215756_PA

Resumen de: WO2026000758A1

A modified carboxymethyl cellulose salt, a negative electrode dispersant, a negative electrode sheet, a battery cell, a battery, and an electrical apparatus. The battery cell comprises a negative electrode sheet; the negative electrode sheet comprises a negative electrode current collector and a negative electrode film layer provided on at least one side of the negative electrode current collector; the negative electrode film layer comprises a negative electrode active material and a negative electrode dispersant; the negative electrode dispersant comprises a modified carboxymethyl cellulose salt; the modified carboxymethyl cellulose salt comprises a structural unit represented by formula A, wherein in formula A, Q comprises a hydrogen atom or -CH2COOM1, and M1 comprises at least one of a metal ion or NH4 +; R comprises a hydrogen atom or a flexible group, and the flexible group comprises at least one of a substituted or unsubstituted ether group, substituted or unsubstituted alkyl, a substituted or unsubstituted polyolefin group, a substituted or unsubstituted amide group, and a substituted or unsubstituted ester group. The negative electrode film layer has good flexibility and is not prone to cracking.

SECONDARY BATTERY

NºPublicación:  WO2026003926A1 02/01/2026
Solicitante: 
NISSAN MOTOR CO LTD [JP]
\u65E5\u7523\u81EA\u52D5\u8ECA\u682A\u5F0F\u4F1A\u793E

Resumen de: WO2026003926A1

A lithium secondary battery (1) includes: a positive electrode current collector (10); a positive electrode layer (40) provided on the positive electrode current collector; a negative electrode current collector (20); a negative electrode layer (50) provided on the negative electrode current collector and including a lithium metal layer (52); an electrolyte layer (60) interposed between the positive electrode layer and the negative electrode layer and containing a solid electrolyte; and an annular insulating layer (70) provided on the negative electrode current collector and surrounding the periphery of the negative electrode layer and the periphery of the electrolyte layer. The electrolyte layer includes a first base part (61) that is in contact with the insulating layer from the positive electrode layer side and has an outer dimension larger than the inner dimension of the insulating layer, and a first protruding part (62) that protrudes from the first base part so as to enter the inside of the insulating layer. At full charge, the thickness of the lithium metal layer is thinner than the thickness of the insulating layer, and the thickness of the insulating layer is smaller than the sum of the thickness of the electrolyte layer and the thickness of the negative electrode layer at full discharge.

LITHIUM-ION SECONDARY CELL AND METHOD FOR PRODUCING POSITIVE ELECTRODE ACTIVE MATERIAL PARTICLES

NºPublicación:  WO2026003657A1 02/01/2026
Solicitante: 
SEMICONDUCTOR ENERGY LABORATORY CO LTD [JP]
\u682A\u5F0F\u4F1A\u793E\u534A\u5C0E\u4F53\u30A8\u30CD\u30EB\u30AE\u30FC\u7814\u7A76\u6240

Resumen de: WO2026003657A1

The present invention provides a lithium-ion secondary cell with good charge-discharge cycle characteristics. The lithium-ion secondary cell has a positive electrode and a negative electrode. The positive electrode has positive electrode active material particles containing magnesium, fluorine, and lithium cobalt oxide. In XPS analysis of the positive electrode active material particles, the atomic ratio Mg/Co of magnesium and cobalt is 1.00 or more, and when the Mg1s peak is analyzed, the O-Mg-F bond-derived peak component is 10% or more. When the positive electrode active material particles are analyzed by STEM-EDX, there is a region of a surface layer portion where the magnesium concentration is 7 atomic percent or more.

ELECTRONIC COMPONENT MODULE, ENERGY STORAGE DEVICE AND ENERGY STORAGE SYSTEM

NºPublicación:  WO2026002168A1 02/01/2026
Solicitante: 
BYD COMPANY LTD [CN]
\u6BD4\u4E9A\u8FEA\u80A1\u4EFD\u6709\u9650\u516C\u53F8
CN_222981793_U

Resumen de: WO2026002168A1

An electronic component module, an energy storage device, and an energy storage system. The electronic component module comprises a housing and, arranged in the housing a first electronic component, an air-cooling structure and a liquid-cooling structure, the air-cooling structure and the liquid-cooling structure being adapted to cool the first electronic component.

END COVER ASSEMBLY, ENERGY STORAGE DEVICE, AND ELECTRICITY-CONSUMPTION APPARATUS

NºPublicación:  WO2026002205A1 02/01/2026
Solicitante: 
XIAMEN HITHIUM ENERGY STORAGE TECH CO LTD [CN]
XIAMEN HITHIUM ENERGY STORAGE TECHNOLOGY CO., LTD
CN_118589115_PA

Resumen de: WO2026002205A1

The present disclosure provides an end cover assembly, an energy storage device, and an electricity-consumption apparatus. The end cover assembly includes a cover plate, an explosion-proof valve, and a current collector plate. The cover plate has a first surface and a second surface that are opposite to each other. The cover plate has a mounting hole and an explosion-proof hole that are spaced apart from each other. The explosion-proof valve is mounted at the cover plate and covers the explosion-proof hole. The current collector plate includes a main body portion, a first step portion, and a second step portion. The main body portion is located at a side of the first surface facing away from the second surface. The first step portion is disposed at the first face of the main body and abuts with the first surface. The second step portion passes through the mounting hole.

BATTERY AND ELECTRIC DEVICE

NºPublicación:  WO2026001371A1 02/01/2026
Solicitante: 
CONTEMPORARY AMPEREX TECH CO LIMITED [CN]
\u5B81\u5FB7\u65F6\u4EE3\u65B0\u80FD\u6E90\u79D1\u6280\u80A1\u4EFD\u6709\u9650\u516C\u53F8
CN_222939979_U

Resumen de: WO2026001371A1

The present application belongs to the technical field of batteries. Provided are a battery and an electric device. The battery comprises a battery module, safety devices and a sampling assembly. The battery module comprises busbar components and a plurality of battery cells, wherein the busbar components are electrically connected to the plurality of battery cells. The safety devices and the busbar components are stacked in a first direction. Sampling wires of the sampling assembly are electrically connected to the busbar components by means of the safety devices. Each safety device comprises an electrically conductive layer and a first insulating layer, wherein the electrically conductive layer comprises a first electrically conductive region, a fuse and a second electrically conductive region, which are connected in sequence, the first electrically conductive region and the second electrically conductive region being spaced apart from each other, the first electrically conductive region and the second electrically conductive region being respectively connected to one busbar component and one sampling wire, and at least part of the first insulating layer being located between the second electrically conductive region and the busbar component so as to insulate and isolate the second electrically conductive region from the busbar component. An increase in the creepage distance between the second electrically conductive regions and the busbar components is facilitated, so as t

POSITIVE ELECTRODE MATERIAL AND PREPARATION METHOD THEREFOR, POSITIVE ELECTRODE, AND BATTERY

NºPublicación:  WO2026001432A1 02/01/2026
Solicitante: 
XIAMEN HITHIUM ENERGY STORAGE TECH CO LTD [CN]
XIAMEN HITHIUM ENERGY STORAGE TECHNOLOGY CO., LTD
CN_118645604_PA

Resumen de: WO2026001432A1

The present disclosure relates to a positive electrode material and a preparation method therefor, a positive electrode, and a battery. The positive electrode material includes an iron-based phosphate material. The iron-based phosphate material includes a first active material and a second active material. A chemical formula of the first active material is Na4Fe3 (PO4) 2P2O7. A chemical formula of the second active material is Na2FeP2O7. A mass fraction of the first active material in the iron-based phosphate material is a1. A mass fraction of the second active material in the iron-based phosphate material is a2. a1 and a2 satisfy: 0 < a2/a1 ≤ 0.2.

POSITIVE ELECTRODE MATERIAL AND PREPARATION METHOD THEREFOR, ELECTRODE, AND BATTERY

NºPublicación:  WO2026001431A1 02/01/2026
Solicitante: 
XIAMEN HITHIUM ENERGY STORAGE TECH CO LTD [CN]
XIAMEN HITHIUM ENERGY STORAGE TECHNOLOGY CO., LTD
CN_118588929_PA

Resumen de: WO2026001431A1

The present disclosure relates to a positive electrode material and a preparation method therefor, an electrode, and a battery. The positive electrode material includes an active material. A chemical formula of the active material is Na4Fe3(PO4)2P2O7. The active material defines multiple pores. The multiple pores include multiple first capillary pores. A pore size D1 of each of the multiple first capillary pores satisfies: D1 ≤ 500 nm. A number percentage α of the multiple first capillary pores in the multiple pores satisfies: 85%≤ α ≤ 98%.

POSITIVE ELECTRODE MATERIAL, AND PREPARATION METHOD THEREFOR AND USE THEREOF

NºPublicación:  WO2026000517A1 02/01/2026
Solicitante: 
UNIV OF MACAU [CN]
\u6FB3\u95E8\u5927\u5B66
CN_118825253_PA

Resumen de: WO2026000517A1

The present application relates to the technical field of positive electrode materials, and in particular to a positive electrode material, and a preparation method therefor and a use thereof. The molecular formula of the positive electrode material is K0.5MnxMgyOzF2-z, wherein x is greater than 0 and less than 1.0, y is greater than 0 and less than 1.0, z is greater than 0 and less than 2, and x+y=1. Substitution of O2- with F- can expand the interlayer spacing of K0.5MnO2(KMO) and inhibit release of lattice O, and this change facilitates rapid transformation of K+ ions without causing substantial damage to the structure. In addition, by increasing the average valence state of manganese, introduction of Mg2+ and F- ions can effectively inhibit Jahn-Teller distortion. The cation and anion doping method enables the reversible capacity of the KMMOF cathode to reach up to about 110 mAhg-1 (at a current of 100 mAg-1), and a prepared potassium-ion battery has good cycle performance and rate capability.

BATTERY BAKING APPARATUS

NºPublicación:  WO2026000693A1 02/01/2026
Solicitante: 
CONTEMPORARY AMPEREX TECH CO LIMITED [CN]
\u5B81\u5FB7\u65F6\u4EE3\u65B0\u80FD\u6E90\u79D1\u6280\u80A1\u4EFD\u6709\u9650\u516C\u53F8
CN_121206843_PA

Resumen de: WO2026000693A1

A battery baking apparatus (1), which relates to the technical field of batteries, is configured to improve the drying efficiency of battery cells (2). The battery baking apparatus (1) comprises an enclosure (11), a door (12) and at least one tray (13), wherein a cavity (a) and an opening (d) in communication with the cavity (a) are formed in the enclosure (11); the door (12) covers the opening (d); the at least one tray (13) is arranged in the cavity (a), the tray (13) is provided with a first airflow channel (w) that vertically penetrates the bottom wall of the tray (13), and the tray (13) is used for accommodating battery cells (2), part of the bottom wall surfaces of the battery cells (2) providing clearance for the first airflow channel (w), which is used for circulation of a heat-exchange airflow; and a sealing assembly (14) is arranged in the circumferential direction of the tray (13) and is used for providing seal between the tray (13) and the inner wall surface of the cavity (a), and between the tray (13) and the inner wall surface of the door (12).

BUTTON CELL, MANUFACTURING METHOD FOR GASKET ASSEMBLY, AND ASSEMBLING METHOD FOR BUTTON CELL

NºPublicación:  WO2026000692A1 02/01/2026
Solicitante: 
EVE ENERGY CO LTD [CN]
\u60E0\u5DDE\u4EBF\u7EAC\u9502\u80FD\u80A1\u4EFD\u6709\u9650\u516C\u53F8

Resumen de: WO2026000692A1

A button cell (1) and an assembling method therefor, and a manufacturing method for a gasket (20). The button cell (1) comprises: a positive electrode cover assembly (220), comprising a positive electrode cover (11) and a gasket (20); a positive electrode current collector (14); and a positive electrode sheet (15), wherein the gasket (20) comprises a gasket portion (21) and an elastic piece portion (22) which are arranged crosswise; either or both of the elastic piece portion (22) and the gasket portion (21) is/are provided with protruding structure(s) (23); and the protruding structure(s) (23) pass(es) through a through hole (142) of the positive electrode current collector (14) and is/are fixed to the positive electrode sheet (15).

ELECTROLYTE AND SECONDARY BATTERY

NºPublicación:  WO2026000510A1 02/01/2026
Solicitante: 
SHENZHEN INX TECH CO LTD [CN]
\u6DF1\u5733\u6B23\u754C\u80FD\u6E90\u79D1\u6280\u6709\u9650\u516C\u53F8
CN_118398902_A

Resumen de: WO2026000510A1

An electrolyte and a secondary battery. The electrolyte comprises an additive, wherein the additive comprises a benzoxadiazole compound represented by formula (1). When used in a lithium metal secondary battery, the electrolyte is beneficial for improving the service life and electrical performance of the lithium metal secondary battery.

POSITIVE ELECTRODE SHEET, BATTERY, AND ELECTRIC DEVICE

NºPublicación:  WO2026002199A1 02/01/2026
Solicitante: 
BYD COMPANY LTD [CN]
\u6BD4\u4E9A\u8FEA\u80A1\u4EFD\u6709\u9650\u516C\u53F8
CN_118888694_PA

Resumen de: WO2026002199A1

The present application provides a positive electrode sheet, a battery, and an electric device. The positive electrode sheet comprises a positive electrode current collector and a plurality of positive electrode active material layers stacked on the surface of at least one side of the positive electrode current collector; the positive electrode active material layers comprise a positive electrode material; the positive electrode material comprise a first positive electrode active material and a second positive electrode active material; the particle size D150 of the first positive electrode active material and the particle size D250 of the second positive electrode active material satisfies D150<85 nm and 85 nm<D250<400 nm; in a direction from the positive electrode current collector to the positive electrode active material layers, among the plurality of positive electrode active material layers, the mass content of the first positive electrode active material in the positive electrode material gradually decreases, and the mass content of the second positive electrode active material in the positive electrode material gradually increases. The positive electrode sheet has excellent compaction density and energy density, helping to reduce the internal resistance of the battery and improve the power performance of the battery.

BATTERY ASSEMBLY, ELECTRIC DEVICE, AND ENERGY STORAGE SYSTEM

NºPublicación:  WO2026002223A1 02/01/2026
Solicitante: 
BYD COMPANY LTD [CN]
\u6BD4\u4E9A\u8FEA\u80A1\u4EFD\u6709\u9650\u516C\u53F8
CN_121238086_PA

Resumen de: WO2026002223A1

A battery assembly (1), an electric device (30), and an energy storage system (40). The battery assembly (1) comprises a plurality of cells (10) arranged in a first direction; a heat absorption member (20) is provided between at least some of two adjacent cells (10); each heat absorption member (20) comprises a packaging member (21), and a framework (22) and a heat absorption material (23) which are accommodated in the packaging member (21); and the battery assembly (1) satisfies formulas (I) and (II), wherein A is the area of the orthographic projection of the heat absorption members (20) in the first direction, the unit is m2, λ is a compressive strain resistance coefficient of the heat absorption materials (23), ζ is an expansion force reduction coefficient of the packaging members (21), E1 is an elastic modulus of the material of the frameworks (22) at room temperature, E2 is an elastic modulus of the heat absorption materials (23) at room temperature, the unit is MPa, Fmax is a maximum expansion force of the cells (10) in a thermal runaway process, and the unit is MN. The battery assembly (1) satisfies the formulas above, so that the heat absorption members (20) have excellent heat absorption effect and strong deformation resistance, thereby effectively improving the thermal safety performance of the battery assembly (1).

COOLING PLATE ASSEMBLY

NºPublicación:  WO2026002193A1 02/01/2026
Solicitante: 
SHAOXING SANHUA AUTOMOTIVE THERMAL MANAGEMENT TECH CO LTD [CN]
\u7ECD\u5174\u4E09\u82B1\u6C7D\u8F66\u70ED\u7BA1\u7406\u79D1\u6280\u6709\u9650\u516C\u53F8
CN_121238085_PA

Resumen de: WO2026002193A1

A cooling plate assembly, comprising a plurality of first heat transfer members, each of which has at least one first flow channel and at least one second flow channel. The cooling plate assembly comprises a first connecting member, which has a first flow collection channel and a second flow collection channel, wherein the first flow collection channel and the second flow collection channel are both located on the same side of the first heat transfer member, the first flow collection channel is in communication with the first flow channel, and the second flow collection channel is in communication with the second flow channel. While the space occupied by the first heat transfer member remains unchanged, at least two processes of flow of fluid are achieved, thereby optimizing the heat exchange performance of the single first heat transfer member. Since the first flow collection channel and the second flow collection channel are both located on the same side of the first heat transfer member, a first opening and a second opening can be arranged close to each other, without the need to provide another pipe to make the first opening and the second opening close to each other, thereby saving on space.

ELECTROLYTE, AND LITHIUM-ION BATTERY AND PREPARATION METHOD THEREFOR

NºPublicación:  WO2026001187A1 02/01/2026
Solicitante: 
TAIKO UNION NEW MATERIAL TECH LIMITED [CN]
\u6DF1\u5733\u6CF0\u79D1\u805A\u80FD\u65B0\u80FD\u6E90\u6750\u6599\u6709\u9650\u516C\u53F8
CN_121238020_PA

Resumen de: WO2026001187A1

An electrolyte, and a lithium-ion battery and a preparation method therefor. The electrolyte comprises: a lithium salt and a solvent. The solvent comprises, in parts by volume, 30-97.5 parts of a dinitrile compound, 2.5-20 parts of fluoroethylene carbonate, and 0.0001-10 parts of ethylene carbonate, wherein the volume ratio of the fluoroethylene carbonate to the ethylene carbonate is not less than 5:3. As can be seen from specific examples and test examples, when only a dinitrile compound and a fluorocarbonate are used together as a solvent, an excess of the dinitrile compound is present and will deteriorate the direct current impedance of a battery, resulting in the problem of a significant reduction in the high-temperature cycling performance of the battery; however, by means of the utilization of a combination of a dinitrile compound, a fluorocarbonate and a carbonate in an electrolyte, the problem is greatly ameliorated, and the high-temperature cycling performance of a lithium-ion battery in which the electrolyte is used is significantly improved, thereby broadening the use of a dinitrile compound as a solvent for an electrolyte.

POSITIVE ELECTRODE MATERIAL AND PREPARATION METHOD THEREFOR, POSITIVEELECTRODE, AND BATTERY

NºPublicación:  WO2026001436A1 02/01/2026
Solicitante: 
XIAMEN HITHIUM ENERGY STORAGE TECH CO LTD [CN]
XIAMEN HITHIUM ENERGY STORAGE TECHNOLOGY CO., LTD
CN_118588908_PA

Resumen de: WO2026001436A1

A positive electrode material and a preparation method therefor, a positive electrode, and a battery. The positive electrode material includes an iron-based phosphate material. The iron-based phosphate material includes a first active material and a second active material. A chemical formula of the first active material is Na 4Fe 3(PO 4) 2P 2O 7. A chemical formula of the second active material is Na 2FeP 2O 7. In the iron-based phosphate material, a molar ratio of an iron element to a phosphorus element is A, and A satisfies: 0.55 ≤ A ≤0.75.

ELECTRODE, PREPARATION METHOD THEREFOR, AND USE THEREOF

NºPublicación:  WO2026001435A1 02/01/2026
Solicitante: 
BYD COMPANY LTD [CN]
\u6BD4\u4E9A\u8FEA\u80A1\u4EFD\u6709\u9650\u516C\u53F8
CN_118867117_PA

Resumen de: WO2026001435A1

Provided in the present application are an electrode, a preparation method therefor, and the use thereof. The electrode comprises a current collector, a fibrous network layer and an active material layer that are stacked. The fibrous network layer is disposed between the current collector and the active material layer; the fibrous network layer comprises conductive polymer fibers, and the conductive polymer fibers are interwoven into a network structure. The electrode provided in the present application is provided with the fibrous network layer disposed between the current collector and the active material layer, and the fibrous network layer has conductive polymer fibers with good conductivity, thus helping to improve the bonding strength between the active material layer and the current collector, and improve the conductivity and cycle stability.

ELECTROLYTE, BATTERY AND ELECTRICAL DEVICE

NºPublicación:  WO2026001183A1 02/01/2026
Solicitante: 
BYD COMPANY LTD [CN]
\u6BD4\u4E9A\u8FEA\u80A1\u4EFD\u6709\u9650\u516C\u53F8
CN_121238006_PA

Resumen de: WO2026001183A1

An electrolyte, a battery and an electrical device. The electrolyte comprises an inhibitor, and the inhibitor comprises at least one of a zinc salt, a tin salt, and a silver salt.

POSITIVE-ELECTRODE ACTIVE MATERIAL, PREPARING METHOD THEREOF, AND BATTERY

NºPublicación:  WO2026001410A1 02/01/2026
Solicitante: 
XIAMEN HITHIUM ENERGY STORAGE TECH CO LTD [CN]
XIAMEN HITHIUM ENERGY STORAGE TECHNOLOGY CO., LTD
CN_118676340_PA

Resumen de: WO2026001410A1

Provided are a positive-electrode active material, a preparing method thereof, and a battery. The positive-electrode active material of the present disclosure includes first active particles and second active particles. An average particle size of the first active particles is smaller than an average particle size of the second active particles; in a particle size distribution curve of the positive-electrode active material, the first active particles have a first peak, the second active particles have a second peak, and a ratio r1 of a value of a peak top of the first peak to a value of a peak top of the second peak satisfies: 0.3≤r1≤0.8.

BATTERY MANAGEMENT CIRCUIT AND ENERGY STORAGE SYSTEM

NºPublicación:  WO2026000487A1 02/01/2026
Solicitante: 
SHENZHEN SINEVOLTS ENERGY TECH CO LTD [CN]
\u6DF1\u5733\u6B63\u6C83\u80FD\u6E90\u6280\u672F\u6709\u9650\u516C\u53F8
CN_118572836_PA

Resumen de: WO2026000487A1

Provided in the present application are a battery management circuit and an energy storage system. The battery management circuit comprises voltage conversion modules, a power frequency commutation module and a first control module. Each voltage conversion module has a plurality of voltage conversion units; when the voltage conversion module is in a first operating state, the plurality of voltage conversion units are connected in series; and when the voltage conversion module is in a second operating state, the plurality of voltage conversion units are connected in parallel. The power frequency commutation module comprises a direct-current side for connecting to the plurality of voltage conversion modules, and an alternating-current side for outputting or inputting electric energy. The first control module is used for sampling an electric energy signal on the alternating-current side or receiving an external control signal. During high-voltage charging of each battery or high-voltage output from the battery, the plurality of voltage conversion units are connected in series; and during low-voltage charging of each battery or low-voltage output from the battery, the plurality of voltage conversion units are connected in parallel. Adjusting the connection relationship between a plurality of batteries enables the batteries as a whole to perform output or input in an optimal structure, thereby improving the overall charging and discharging performance of the batteries.

BATTERY SYSTEM, CHARGING EQUALIZATION CONTROL METHOD AND APPARATUS, DISCHARGING EQUALIZATION CONTROL METHOD AND APPARATUS, AND DEVICE AND MEDIUM

NºPublicación:  WO2026000687A1 02/01/2026
Solicitante: 
SHENZHEN HIGHPOWER TECH CO LTD [CN]
\u6DF1\u5733\u5E02\u8C6A\u9E4F\u79D1\u6280\u80A1\u4EFD\u6709\u9650\u516C\u53F8
CN_118889591_PA

Resumen de: WO2026000687A1

The present application relates to the technical field of energy storage devices, and particularly relates to a battery system, a charging equalization control method and apparatus, a discharging equalization control method and apparatus, and a device and a medium. In the charging equalization control method for a battery system, screening is performed on the basis of a first state-of-charge sorting result and a first power sorting result to determine battery modules to be adjusted, and charging current adjustment parameters for bidirectional DCDC power modules to be adjusted are determined, such that the charging power of said bidirectional DCDC power modules is adjusted on the basis of the charging current adjustment parameters, thereby achieving energy equalization control during a charging process of battery modules. Moreover, the discharging equalization control method is used, screening is performed on the basis of a second state-of-charge sorting result and a second power sorting result to determine bidirectional DCDC power modules to be adjusted, and discharging current adjustment parameters for said bidirectional DCDC power modules are determined, such that the discharging power of said bidirectional DCDC power modules is adjusted on the basis of the discharging power adjustment parameters, thereby achieving energy equalization control during a discharging process of battery modules.

BATTERY CASING AND BATTERY CELL

NºPublicación:  WO2026000489A1 02/01/2026
Solicitante: 
EVE ENERGY CO LTD [CN]
\u60E0\u5DDE\u4EBF\u7EAC\u9502\u80FD\u80A1\u4EFD\u6709\u9650\u516C\u53F8
CN_222801908_U

Resumen de: WO2026000489A1

Provided in the present application are a battery casing and a battery cell. The battery casing comprises a casing body and a casing cover, wherein the casing body encloses an accommodating cavity and an opening in communication with the accommodating cavity, the accommodating cavity being used for accommodating a bare cell, the casing body is provided with a mounting hole, the mounting hole being used for mounting a terminal post, and the casing body is of an integrally stamped structure; and the casing cover is connected to the casing body and covers the opening. In the present application, forming of the casing body can be completed simply by a stamping process.

CONTROL METHOD FOR HEAT EXCHANGE APPARATUS, AND HEAT EXCHANGE APPARATUS, CONTROL VALVE AND VEHICLE

NºPublicación:  WO2026002183A1 02/01/2026
Solicitante: 
BYD COMPANY LTD [CN]
\u6BD4\u4E9A\u8FEA\u80A1\u4EFD\u6709\u9650\u516C\u53F8
CN_121238080_A

Resumen de: WO2026002183A1

The present disclosure belongs to the technical field of battery thermal management. Provided are a control method for a heat exchange apparatus, a heat exchange apparatus, a control valve and a vehicle. The method comprises: on the basis of an equivalent resistance value in a battery equivalent circuit, generating a target control signal for controlling a heat exchange apparatus, wherein the target control signal is used for controlling a duration during which the heat exchange apparatus maintains heat exchange for a first heat generation region of a battery, and a duration during which the heat exchange apparatus maintains heat exchange for a second heat generation region of the battery. In the present disclosure, a control signal is determined on the basis of an equivalent resistance value in a battery equivalent circuit, and a heat exchange apparatus is controlled on the basis of the control signal to perform independent heat exchange on different heat generation regions of a battery, so as to realize effective heat transfer, thereby reducing the internal temperature difference of batteries, helping to prevent local overheating and overcooling, and thus improving the accuracy of battery heat exchange, and also enhancing the temperature uniformity of the batteries.

ELECTRODE SHEET, BATTERY AND ELECTRICAL DEVICE

NºPublicación:  WO2026002189A1 02/01/2026
Solicitante: 
BYD COMPANY LTD [CN]
\u6BD4\u4E9A\u8FEA\u80A1\u4EFD\u6709\u9650\u516C\u53F8
CN_118888693_PA

Resumen de: WO2026002189A1

Provided in the present application are an electrode sheet, a battery, and an electrical device. The electrode sheet comprises a current collector and an active material layer provided on the surface of at least one side of the current collector, the active material layer comprising a first active material layer and a second active material layer provided in the same layer as the first active material layer and connected thereto. In the direction from the first active material layer to the second active material layer, the thickness of the second active material layer gradually decreases. The first active material layer comprises a first active material, and the second active material layer comprises a second active material, the mass content of the first active material in the first active material layer being less than the mass content of the second active material in the second active material layer. The electrode sheet provided in the present application is not prone to lithium plating reaction, has high volumetric energy density and mass energy density, involves low manufacturing cost, and helps to improve the capacity and service life of batteries.

TEMPERATURE ANALYSIS METHOD FOR BATTERY CELL, OPTIMIZED DESIGN METHOD FOR HEATING MODULE, AND ELECTRONIC DEVICE SYSTEM

NºPublicación:  WO2026002253A1 02/01/2026
Solicitante: 
EVE ENERGY CO LTD [CN]
\u60E0\u5DDE\u4EBF\u7EAC\u9502\u80FD\u80A1\u4EFD\u6709\u9650\u516C\u53F8
CN_118643670_PA

Resumen de: WO2026002253A1

The present application provides a temperature analysis method for a battery cell, comprising: constructing a three-dimensional model of a battery cell and a three-dimensional model of a heating module; performing grid division, and setting boundary conditions and initial conditions; and on the basis of the boundary conditions and the initial conditions, iteratively calculating the temperature change data of the battery cell, so as to accurately simulate the temperature distribution of the battery cell. The present application provides an optimized design method for a heating module, comprising the temperature analysis method for the battery cell. The present application also provides an electronic device system, comprising a program for implementing the temperature analysis method for the battery cell.

SODIUM IRON PHOSPHATE PYROPHOSPHATE POSITIVE-ELECTRODE MATERIAL AND PREPARATION METHOD THEREOF, BATTERY, AND ENERGY STORAGE DEVICE

NºPublicación:  WO2026001437A1 02/01/2026
Solicitante: 
XIAMEN HITHIUM ENERGY STORAGE TECH CO LTD [CN]
XIAMEN HITHIUM ENERGY STORAGE TECHNOLOGY CO., LTD
CN_118588928_PA

Resumen de: WO2026001437A1

The disclosure provides a sodium iron phosphate pyrophosphate positive-electrode material (100) and a preparation method thereof, a battery (300), and an energy storage device (400). A molar ratio A of sodium element to iron element in the sodium iron phosphate pyrophosphate positive-electrode material (100) of embodiments of the disclosure satisfies 1.36 ≤ A ≤ 1.45.

POSITIVE ELECTRODE AND PREPARATION METHOD THEREOF, BATTERY, AND ENERGY-STORAGE DEVICE

NºPublicación:  WO2026001409A1 02/01/2026
Solicitante: 
XIAMEN HITHIUM ENERGY STORAGE TECH CO LTD [CN]
XIAMEN HITHIUM ENERGY STORAGE TECHNOLOGY CO., LTD
CN_118588877_PA

Resumen de: WO2026001409A1

A positive electrode includes a positive current collector and a positive active layer. The positive active layer is disposed on a preset surface of the positive current collector. The positive active layer includes positive electrode particles partially embedded into the positive current collector. The positive electrode particles are made from sodium iron phosphate pyrophosphate. The positive electrode particles are spheroidal or spherical. The positive electrode satisfies: b≤c·α/180°, where b denotes a depth to which the positive electrode particles are embedded into the positive current collector, α denotes an included angle between tangents at two points farthest away from each other on an intersection line of the preset surface and a surface of each of the positive electrode particles partially embedded, and c denotes a distance between an intersection of the tangents at two points farthest away from each other on the intersection line and the preset surface.

CONNECTOR, ENERGY STORAGE DEVICE AND ELECTRIC APPARATUS

NºPublicación:  WO2026001191A1 02/01/2026
Solicitante: 
BYD COMPANY LTD [CN]
\u6BD4\u4E9A\u8FEA\u80A1\u4EFD\u6709\u9650\u516C\u53F8
CN_118572413_A

Resumen de: WO2026001191A1

An electric apparatus comprising an energy storage device, which comprises a connector. The connector comprises a housing and an elastic electrical conductor. The housing has external connection ports and an internal connection port that are opposite each other. The elastic electrical conductor is disposed inside the housing. The elastic electrical conductor is provided with elastic insertion ports for allowing electrical connection components to pass through the external connection ports and/or the internal connection port for insertion, so as to clamp the electrical connection components. The connector internally adopts an elastic sheet clamping-type electrical connection structure, which cooperates with the electrical connection components to directly realize plug-in assembly.

BATTERY PACK SEALING COVER AND PREPARATION METHOD THEREFOR, AND AUTOMOBILE

NºPublicación:  WO2026001179A1 02/01/2026
Solicitante: 
BYD COMPANY LTD [CN]
\u6BD4\u4E9A\u8FEA\u80A1\u4EFD\u6709\u9650\u516C\u53F8
CN_118684968_PA

Resumen de: WO2026001179A1

A battery pack sealing cover and a preparation method therefor, and an automobile. The battery pack sealing cover comprises the following components in parts by weight: 33-68 parts of polypropylene, 0-22 parts of polyethylene, 0.008-1 part of a repellent, 24-32 parts of a flame retardant, and 10.4-19 parts of a functional additive.

BATTERY CELL, BATTERY, AND ELECTRIC DEVICE

NºPublicación:  WO2026000733A1 02/01/2026
Solicitante: 
CONTEMPORARY AMPEREX TECH CO LIMITED [CN]
CONTEMPORARY AMPEREX TECH HONG KONG LIMITED [CN]
\u5B81\u5FB7\u65F6\u4EE3\u65B0\u80FD\u6E90\u79D1\u6280\u80A1\u4EFD\u6709\u9650\u516C\u53F8,
\u9999\u6E2F\u65F6\u4EE3\u65B0\u80FD\u6E90\u79D1\u6280\u6709\u9650\u516C\u53F8
CN_222914937_U

Resumen de: WO2026000733A1

The present application provides a battery cell, a battery, and an electric device. The battery cell comprises an electrode assembly, a casing, a first end cover, and a second end cover; the casing has a first opening and a second opening; the first opening and the second opening are respectively located at two ends of the casing in a first direction; the casing comprises a main body portion, a first thickened portion, and a second thickened portion; the main body portion surrounds the electrode assembly; the first thickened portion is connected to the main body portion and is arranged in the circumferential direction of the first opening; the second thickened portion is connected to the main body portion and is arranged in the circumferential direction of the second opening; the thickness of the first thickened portion is greater than the thickness of the main body portion; and the thickness of the second thickened portion is greater than the thickness of the main body portion. The first end cover is connected to the first thickened portion and covers the first opening. The second end cover is connected to the second thickened portion and covers the second opening.

BATTERY, ENERGY STORAGE DEVICE, AND ELECTRIC DEVICE

NºPublicación:  WO2026000728A1 02/01/2026
Solicitante: 
CONTEMPORARY AMPEREX TECH CO LIMITED [CN]
\u5B81\u5FB7\u65F6\u4EE3\u65B0\u80FD\u6E90\u79D1\u6280\u80A1\u4EFD\u6709\u9650\u516C\u53F8
CN_222953252_U

Resumen de: WO2026000728A1

A battery (100), an energy storage device, and an electric device. The battery (100) comprises a battery case (10), at least one first battery cell (1), and at least one second battery cell (2); the battery case (10) comprises an upper case plate (1011) and a lower case plate (1021), the upper case plate (1011) is arranged above the lower case plate (1021) and an accommodating space is provided therebetween; the first battery cell (1) and the second battery cell (2) are both arranged in the accommodating space, the first battery cell (1) is arranged closer to the lower case plate (1021) than the second battery cell (2), the second battery cell (2) is arranged closer to the upper case plate (1011) than the first battery cell (1), the first battery cell (1) is a sodium-ion battery, and the second battery cell (2) is a lithium-ion battery.

BATTERY CELL AND PREPARATION METHOD THEREFOR, BATTERY AND ELECTRIC DEVICE

NºPublicación:  WO2026000731A1 02/01/2026
Solicitante: 
CONTEMPORARY AMPEREX TECH CO LIMITED [CN]
CONTEMPORARY AMPEREX TECH HONG KONG LIMITED [CN]
\u5B81\u5FB7\u65F6\u4EE3\u65B0\u80FD\u6E90\u79D1\u6280\u80A1\u4EFD\u6709\u9650\u516C\u53F8,
\u9999\u6E2F\u65F6\u4EE3\u65B0\u80FD\u6E90\u79D1\u6280\u6709\u9650\u516C\u53F8
CN_121237960_PA

Resumen de: WO2026000731A1

Provided are a battery cell and a preparation method therefor, a battery and an electric device. The battery cell comprises a positive electrode sheet, a negative electrode sheet and an electrolyte; the electrolyte comprises a first aqueous electrolyte close to the positive electrode sheet and a second non-aqueous electrolyte close to the negative electrode sheet, and the first aqueous electrolyte and the second non-aqueous electrolyte are phase-separated; the first aqueous electrolyte comprises a first solvent and a first lithium salt, and the first solvent comprises water; and the second non-aqueous electrolyte comprises a second solvent and a second lithium salt, and the second solvent comprises a linear monoether solvent. The battery cell has a long cycle life.

SEPARATOR COATING, COMPOSITE SEPARATOR COMPRISING SAME, AND SECONDARY BATTERY AND PREPARATION METHOD THEREFOR

NºPublicación:  WO2026002283A1 02/01/2026
Solicitante: 
SVOLT ENERGY TECH CO LTD [CN]
\u8702\u5DE2\u80FD\u6E90\u79D1\u6280\u80A1\u4EFD\u6709\u9650\u516C\u53F8
CN_118867585_A

Resumen de: WO2026002283A1

Provided in the present disclosure are a separator coating, a composite separator comprising same, and a secondary battery and a preparation method therefor. The separator coating comprises a first coating and a second coating provided on the surface of the first coating, the second coating being close to the positive electrode side. On the basis of the total mass of the materials of the first coating being 100%, the materials of the first coating include a ceramic material having a mass percentage of 70%-92%, an ion-conductive material having a mass percentage of 3%-24%, and an adhesive having a mass percentage of 3%-6%. The separator coating provided in the present disclosure can be transferred in situ to the surface of the positive electrode by means of the pressure during battery assembly, thereby improving the safety of the secondary battery.

MANGANESE IRON PHOSPHATE AND PREPARATION METHOD THEREFOR, LITHIUM MANGANESE IRON PHOSPHATE, LITHIUM ION BATTERY, AND ELECTRIC DEVICE

NºPublicación:  WO2026002125A1 02/01/2026
Solicitante: 
GUIZHOU CNGR XINGYANG ENERGY STORAGE TECH CO LTD [CN]
CNGR ADVANCED MAT CO LTD [CN]
\u8D35\u5DDE\u4E2D\u4F1F\u5174\u9633\u50A8\u80FD\u79D1\u6280\u6709\u9650\u516C\u53F8,
\u4E2D\u4F1F\u65B0\u6750\u6599\u80A1\u4EFD\u6709\u9650\u516C\u53F8
CN_118666261_PA

Resumen de: WO2026002125A1

Disclosed in the present disclosure are manganese iron phosphate and a preparation method therefor, lithium manganese iron phosphate, a lithium ion battery, and an electric device. Provided in the present disclosure is manganese iron phosphate. The manganese iron phosphate has an average crystallite size of 28.0 nm-40.0 nm. When the average crystallite size of the manganese iron phosphate is within the described range, it can be ensured that the manganese iron phosphate fully contacts and reacts with a carbon source and a lithium source, and it can also be ensured that the manganese iron phosphate maintains a complete structure during sintering, so that the lithium manganese iron phosphate also has a complete crystal structure, thereby improving the charge-discharge capacity and rate capability of the lithium manganese iron phosphate.

ELECTRODE SHEET AND BATTERY

NºPublicación:  WO2026002264A1 02/01/2026
Solicitante: 
BYD COMPANY LTD [CN]
\u6BD4\u4E9A\u8FEA\u80A1\u4EFD\u6709\u9650\u516C\u53F8
CN_118867244_A

Resumen de: WO2026002264A1

Provided in the present application are an electrode sheet and a battery. The electrode sheet comprises a current collector and a functional layer, wherein the functional layer comprises an organic/inorganic hybrid coating and an electrode active material layer. The organic/inorganic hybrid coating comprises an inorganic component A, a conductive agent component B and an organic component C; or, the functional layer comprises a mixture of an inorganic component A, a conductive agent component B, an organic component C and an electrode active material. The inorganic component A comprises an inorganic compound A1 and an inorganic compound A2, wherein the inorganic compound A1 comprises an inorganic lithium-containing compound, with the ionic conductivity of the inorganic lithium-containing compound being in the range of: 10-9 S/cm to 10-3 S/cm; and the inorganic compound A2 comprises an inorganic carbon-coated compound. The present application solves the problem of a large interface impedance between a safe coating and the electrode active material layer and the problems of the electronic/ionic conductivity of a safe coating being poor and a positive electrode coating being not uniform.

COATED SEPARATOR, AND PREPARATION METHOD THEREFOR AND USE THEREOF

NºPublicación:  WO2026001137A1 02/01/2026
Solicitante: 
SHENZHEN SENIOR TECH MATERIAL CO LTD [CN]
\u6DF1\u5733\u5E02\u661F\u6E90\u6750\u8D28\u79D1\u6280\u80A1\u4EFD\u6709\u9650\u516C\u53F8
CN_118825559_A

Resumen de: WO2026001137A1

The present application provides a coated separator, and a preparation method therefor and the use thereof. The coated separator comprises a substrate and a coating that coats at least one side of the substrate. Raw materials for the preparation of the coating comprise an emulsion-based adhesive, a solvent-based adhesive and inorganic particles. The average particle size of the emulsion-based adhesive is denoted as A, the average particle size of the inorganic particles is denoted as B, the average pore size of the substrate is denoted as C, the D10 particle size of the inorganic particles is denoted as D, and then A, B, C and D satisfy the following relations: C:A:B=(0.4-0.8):1:(2-9); and A+D≥3.5C. In the present application, by means of the addition of the emulsion-based adhesive to the preparation raw materials for the coating, the water resistance of the coated separator can be improved, and the ratio of the particle size of the emulsion-based adhesive to the particle size of the inorganic particles to the pore size of the substrate can be controlled within a specific range, thereby enabling the separator to have a relatively good air permeability.

BALANCING CIRCUIT, BALANCING METHOD, ELECTRONIC DEVICE, BATTERY MANAGEMENT SYSTEM AND VEHICLE

NºPublicación:  WO2026001180A1 02/01/2026
Solicitante: 
BYD COMPANY LTD [CN]
\u6BD4\u4E9A\u8FEA\u80A1\u4EFD\u6709\u9650\u516C\u53F8
CN_118399554_A

Resumen de: WO2026001180A1

Disclosed are a vehicle and an electronic device, the vehicle comprising a battery management system, the battery management system comprising a balancing circuit, and the electronic device implementing a battery balancing method. The balancing circuit comprises a charging and discharging module, a switch module and a controller. The charging and discharging module is connected to a battery pack, and is used for controlling the on/off of a target charging and discharging channel. A first end of the switch module is separately connected to connection points, and a second end is connected to the charging and discharging module; and the switch module is used for controlling a target connection point to be connected to the charging and discharging module. The controller is connected to the charging and discharging module and the switch module, and is used for determining the target connection point on the basis of the total voltage of the battery pack and the actual voltage at each connection point, controlling the switch module on the basis of the target connection point, and controlling the charging and discharging module on the basis of the actual voltage at the target connection point, such that battery cells in the battery pack divided into two parts on the basis of the target connection point are charged and discharged.

NEGATIVE ELECTRODE CURRENT COLLECTOR, MANUFACTURING METHOD THEREFOR AND USE THEREOF

NºPublicación:  WO2026001159A1 02/01/2026
Solicitante: 
BYD COMPANY LTD [CN]
\u6BD4\u4E9A\u8FEA\u80A1\u4EFD\u6709\u9650\u516C\u53F8
CN_121237889_PA

Resumen de: WO2026001159A1

Provided in the present application are a negative electrode current collector, a manufacturing method therefor and the use thereof. The negative electrode current collector comprises a metal substrate and a carbon fiber layer provided on the surface of the metal substrate, the carbon fiber layer comprising a plurality of metal-coated carbon fibers. In the negative electrode current collector provided in the present application, the carbon fiber layer is composited on the surface of the metal substrate. On one hand, the carbon fibers can reduce the mass of the current collector and increase the energy density of a battery, and have high strength and are resistant to corrosion, prolonging the service life of the negative electrode current collector. On the other hand, coating the carbon fibers with metal can effectively increase the bonding force between the carbon fiber layer and the metal substrate, improving the conductivity of the negative electrode current collector.

BATTERY HEAT PRESERVATION CONTROL METHOD AND APPARATUS, DEVICE, MEDIUM, AND PROGRAM PRODUCT

NºPublicación:  WO2026000710A1 02/01/2026
Solicitante: 
CHINA FAW CO LTD [CN]
\u4E2D\u56FD\u7B2C\u4E00\u6C7D\u8F66\u80A1\u4EFD\u6709\u9650\u516C\u53F8
CN_118398973_A

Resumen de: WO2026000710A1

Embodiments of the present application relate to the technical field of power batteries, and provide a battery heat preservation control method and apparatus, a device, a medium, and a program product. The method comprises: obtaining vehicle information, temperature data and a heat preservation mode, and transmitting same to a cloud, to instruct the cloud to perform scenario matching on the basis of the vehicle information and the temperature data and calculate scenario parameters, wherein the temperature data comprises an environment temperature and a battery temperature; receiving the scenario parameters, calculating battery heat preservation wake-up time in light of the heat preservation mode and sending the time to the cloud; and receiving a heat preservation wake-up signal of the cloud to execute battery heat preservation control, and feeding back a wake-up result to the cloud. In the embodiments of the present application, heat preservation control and parameters of a vehicle battery can be flexibly adjusted on the basis of the vehicle information, the temperature data and the use scenario of a vehicle, and the battery temperature is intelligently and precisely controlled.

ENERGY STORAGE BATTERY PACK CLUSTER RACK AND ENERGY STORAGE BATTERY PACK MOUNTING METHOD

NºPublicación:  WO2026000707A1 02/01/2026
Solicitante: 
SHENZHEN CLOU ELECTRONICS CO LTD [CN]
\u6DF1\u5733\u5E02\u79D1\u9646\u7535\u5B50\u79D1\u6280\u80A1\u4EFD\u6709\u9650\u516C\u53F8
CN_118783011_PA

Resumen de: WO2026000707A1

An energy storage battery pack cluster rack and an energy storage battery pack mounting method. The energy storage battery pack cluster rack comprises a rack body assembly (1) and a displacement driving mechanism (2). The rack body assembly (1) is provided with a placement position and a limiting device; the placement position is used for placing an energy storage battery pack (3); the limiting device comprises a limiting block (101) and an elastic member (102); and the energy storage battery pack (3) is provided with a limiting slot (301) capable of matching the limiting block (101). The displacement driving mechanism (2) comprises a displacement driving support (202), a displacement driving device (201), a displacement driving connecting rod assembly and a driving component.

MAGNETIC-ATTRACTION CHARGING STRUCTURE FOR BATTERY OF ELECTRIC MOTORCYCLE

NºPublicación:  WO2026000463A1 02/01/2026
Solicitante: 
CHONGQING QIULONG TECH CO LTD [CN]
\u91CD\u5E86\u866C\u9F99\u79D1\u6280\u6709\u9650\u516C\u53F8
CN_222775711_U

Resumen de: WO2026000463A1

A magnetic-attraction charging structure for a battery of an electric motorcycle. Magnetic attraction members are respectively arranged around charging input contacts on a battery and around charging output contacts on a charging connector. During charging, when a charging output surface of the charging connector approaches a charging input surface, the charging connector can automatically approach the charging input surface under the action of a magnetic force between a first magnetic attraction member and a second magnetic attraction member, and is finally attached to the battery, so that the charging output contacts are connected to the charging input contacts. Compared with existing plug-in charging structures, the charging connector and a charging port can be docked without the need for force, which is labor-saving. Moreover, the docking between the charging connector and the charging port mainly relies on the action of a magnetic force, rather than plug-in fitted surfaces, thereby avoiding the situations of loose fit and poor charging contact caused by wear. Therefore, the problems of existing charging structures for electric motorcycles being laborious to plug in and inconvenient to use can be effectively solved, thereby achieving the effects of reducing the difficulty of charging operations and improving the user experience.

BATTERY CASE AND BATTERY PACK

NºPublicación:  WO2026000637A1 02/01/2026
Solicitante: 
EVE ENERGY CO LTD [CN]
\u60E0\u5DDE\u4EBF\u7EAC\u9502\u80FD\u80A1\u4EFD\u6709\u9650\u516C\u53F8
CN_222883725_U

Resumen de: WO2026000637A1

Disclosed in the present application are a battery case and a battery pack. The battery case comprises: a case main body; a bottom guard plate, which is arranged in the shape of a flat plate, wherein the bottom guard plate and the case main body are arranged spaced apart from each other and form a suspended portion; and a connecting assembly, which is arranged on the suspended portion, wherein both the case main body and the bottom guard plate are connected to the connecting assembly, so that the bottom guard plate is locked to the case main body.

BATTERY ASSEMBLY, BATTERY PACK AND ELECTRICAL DEVICE

NºPublicación:  WO2026002265A1 02/01/2026
Solicitante: 
BYD COMPANY LTD [CN]
\u6BD4\u4E9A\u8FEA\u80A1\u4EFD\u6709\u9650\u516C\u53F8
CN_222867787_U

Resumen de: WO2026002265A1

Provided in the present application are a battery assembly, a battery pack, and an electrical device. The battery assembly comprises a battery and a heat absorbing member arranged on the surface of the battery; the heat absorbing member comprises a packaging portion and a heat absorbing portion, the packaging portion being internally provided with a sealed space, and the heat absorbing portion being arranged in the sealed space; the packaging portion comprises a packaging structure and a sealing structure, the packaging structure having an opening on one side, and the sealing structure being arranged at the opening to form the sealed space. On the surface of the battery facing the heat absorbing member, the maximum side length of the battery is Lbattery; in a direction perpendicular to the surface of the battery facing the heat absorbing member, the size of the heat absorbing portion is dabsorption; in a direction from the heat absorbing portion to the sealing structure, the size of the sealing structure is Wsealing, where the Lbattery, the dabsorption, and the Wsealing satisfy: 50 mm≤Lbattery×dabsorption/Wsealing≤200 mm.

POSITIVE ELECTRODE SHEET, SECONDARY BATTERY, AND ELECTRIC DEVICE

NºPublicación:  WO2026002262A1 02/01/2026
Solicitante: 
BYD COMPANY LTD [CN]
\u6BD4\u4E9A\u8FEA\u80A1\u4EFD\u6709\u9650\u516C\u53F8
CN_118738284_PA

Resumen de: WO2026002262A1

The present application solves the problem of high resistance to lithium ion intercalation and deintercalation in a single-sided region of an electrode sheet, which seriously affects the energy density of a battery cell. The present application provides a positive electrode sheet, a secondary battery, and an electric device. The positive electrode sheet comprises a current collector, and a lithium compensation layer and a positive electrode active material layer arranged in a stacked configuration on a surface of at least one side of the current collector, wherein the lithium compensation layer is arranged close to the current collector, and the positive electrode active material layer is arranged on a surface of a side of the lithium compensation layer facing away from the current collector; the lithium compensation layer comprises a pre-lithiation agent and a first positive electrode active material, and the positive electrode active material layer comprises a second positive electrode active material and does not contain the pre-lithiation agent; and a mass of the pre-lithiation agent accounts for 3.5%-10% of a total mass of the lithium compensation layer. The positive electrode sheet not only has a lithium compensating effect, but also exhibits good structural stability during charging and discharging cycles, thereby simultaneously improving the energy density and cycle performance of the battery.

COBALT OXYHYDROXIDE, PREPARATION METHOD THEREFOR, POSITIVE ELECTRODE MATERIAL, BATTERY AND ELECTRICAL DEVICE

NºPublicación:  WO2026002261A1 02/01/2026
Solicitante: 
HUNAN CNGR NEW ENERGY SCIENCE & TECH CO LTD [CN]
CNGR ADVANCED MAT CO LTD [CN]
\u6E56\u5357\u4E2D\u4F1F\u65B0\u80FD\u6E90\u79D1\u6280\u6709\u9650\u516C\u53F8,
\u4E2D\u4F1F\u65B0\u6750\u6599\u80A1\u4EFD\u6709\u9650\u516C\u53F8
CN_118800912_PA

Resumen de: WO2026002261A1

The present invention belongs to the field of batteries, and in particular relates to a cobalt oxyhydroxide, a preparation method therefor, a positive electrode material, a battery, and an electrical device. The grain size of the cobalt oxyhydroxide provided in the present application at a (003) crystal plane is D(003)=100~290Å, the (003) crystal plane corresponding to a diffraction peak at a diffraction angle 2θ of 19°-21°. The cobalt oxyhydroxide has an appropriate grain size on the (003) crystal plane, helping to improve the crushing effect of the cobalt oxyhydroxide, the dispersion performance and coating performance of the cobalt oxyhydroxide mixed with positive electrode materials, and the cycle performance of batteries prepared from coated and sintered positive electrode materials.

ALUMINUM FOIL, ALUMINUM FOIL PREPARATION METHOD, ELECTRODE SHEET, AND BATTERY

NºPublicación:  WO2026001160A1 02/01/2026
Solicitante: 
BYD COMPANY LTD [CN]
\u6BD4\u4E9A\u8FEA\u80A1\u4EFD\u6709\u9650\u516C\u53F8
CN_118910472_PA

Resumen de: WO2026001160A1

The present application provides an aluminum foil, an aluminum foil preparation method, an electrode sheet, and a battery. The aluminum foil comprises the following components in percentage by mass: 0.15-0.20% of Fe, 0.05-0.10% of Si, 0.02-0.05% of Cu; 0.01-0.03% of Ti, and 0.02-0.2% of a rare earth element, the balance being Al and unavoidable impurities. The rare earth element component comprises at least one of La, Ce, Pr, Tb, and Yb, which is beneficial for improving the purity of the aluminum foil, reducing the enrichment of impurity elements in the aluminum foil, and increasing the elongation of the aluminum foil.

ELECTRODE SHEET, ELECTRODE CORE, BATTERY, BATTERY APPARATUS AND ELECTRICAL DEVICE

NºPublicación:  WO2026001181A1 02/01/2026
Solicitante: 
BYD COMPANY LTD [CN]
\u6BD4\u4E9A\u8FEA\u80A1\u4EFD\u6709\u9650\u516C\u53F8
CN_222851449_U

Resumen de: WO2026001181A1

An electrical device, the electrical device comprising a battery or a battery apparatus, the battery apparatus comprising a battery, the battery comprising an electrode core, and the electrode core comprising an electrode sheet. The electrode sheet comprises a tab and an electrode sheet body, the tab being connected to one end of the electrode sheet body in the length direction; in the length direction, the electrode sheet body has a plurality of regions arranged in sequence; the areas of the regions are the same, and each of the regions is provided with a through hole; in the length direction, the ratio of the total area of the through hole in each of the regions to the total area of the corresponding region is an open area ratio, denoted as A. The region closest to the tab is set as a first region, and the open area ratio of the first region is denoted as A1; the region adjacent to the first region is set as a second region, and the open area ratio of the second region is denoted as A2; likewise, the open area ratio of an n-th region is denoted as An, where A(n-1)≤An, and at least one A(n-1)

BATTERY CELL COMPONENT, BATTERY CELL AND ELECTRICAL APPARATUS

NºPublicación:  WO2026001166A1 02/01/2026
Solicitante: 
BYD COMPANY LTD [CN]
\u6BD4\u4E9A\u8FEA\u80A1\u4EFD\u6709\u9650\u516C\u53F8
CN_119812500_PA

Resumen de: WO2026001166A1

A battery cell component (100), a battery cell (200), and an electrical apparatus. The battery cell component (100) comprises electrode sheets (10); the electrode sheets (10) each comprise a main body part (11) and a plurality of tabs (12) connected thereto; the electrode sheets (10) are wound; through holes (120) are formed in some of the plurality of tabs (12) close to the winding center of the electrode sheets (10); the through holes (120) pass through the tabs (12) in the thickness direction of the tabs (12); the outermost tabs (12) among the plurality of tabs (12) are not provided with through holes (120).

POSITIVE ELECTRODE MATERIAL, SECONDARY BATTERY AND ELECTRIC DEVICE

NºPublicación:  WO2026001135A1 02/01/2026
Solicitante: 
SUNWODA MOBILITY ENERGY TECH CO LTD [CN]
\u6B23\u65FA\u8FBE\u52A8\u529B\u79D1\u6280\u80A1\u4EFD\u6709\u9650\u516C\u53F8
CN_118867233_A

Resumen de: WO2026001135A1

Provided in the present application are a positive electrode material, a secondary battery, and an electric device. The positive electrode material of the present application comprises positive electrode active material particles. The positive electrode active material particles comprise a compound having a chemical formula of LizV(1-z)MxMnyFe(1-y)1-xPO4, wherein 0.027≤x≤0.1, 0.1≤y≤0.9, 0.70≤z≤0.92, V is a lithium hole, and M comprises a metal element having a valence of at least +5. The positive electrode material of the present application contains lithium holes and high-valence metal ions, and the contents of the lithium holes and the high-valence metal ions in the positive electrode material are controlled, so that the prepared secondary battery has an excellent electrochemical performance.

LIQUID-COOLED PLATE, BATTERY MODULE, AND BATTERY PACK

NºPublicación:  WO2026000672A1 02/01/2026
Solicitante: 
EVE ENERGY CO LTD [CN]
\u60E0\u5DDE\u4EBF\u7EAC\u9502\u80FD\u80A1\u4EFD\u6709\u9650\u516C\u53F8
CN_222939991_U

Resumen de: WO2026000672A1

Provided in the present application are a liquid-cooled plate, a battery module, and a battery pack. At least one notch is disposed on a side of a first liquid-cooled plate body facing a second liquid-cooled plate body. The second liquid-cooled plate body comprises a main body portion and at least one protruding portion. Each protruding portion protrudes from the main body portion, and each protruding portion is mounted in a notch, so that the first liquid-cooled plate body is mounted on the second liquid-cooled plate body. Thus, the positioning of the first liquid-cooled plate body and the second liquid-cooled plate body can be achieved, and the mounting of the first liquid-cooled plate body and the second liquid-cooled plate body can be efficiently completed.

BATTERY, ELECTRIC DEVICE AND AIRTIGHTNESS TESTING METHOD

NºPublicación:  WO2026000668A1 02/01/2026
Solicitante: 
CONTEMPORARY AMPEREX TECH CO LIMITED [CN]
\u5B81\u5FB7\u65F6\u4EE3\u65B0\u80FD\u6E90\u79D1\u6280\u80A1\u4EFD\u6709\u9650\u516C\u53F8
CN_121216016_PA

Resumen de: WO2026000668A1

The present application is applicable to the technical field of batteries (100). Provided are a battery (100), an electric device and an airtightness testing method. The electric device comprises the battery (100). The battery (100) comprises battery cells (10), a case (20), a protective plate (30) and a sealing structure (50), wherein a first space (201) is provided in the case (20); the battery cells (10) are accommodated in the first space (201); a first case wall (211) of the case (20) is provided with a through hole (202); the protective plate (30) is connected to the exterior of the case (20) and encloses a second space (60) together with the first case wall (211); the second space (60) can be in communication with the first space (201) by means of the through hole (202); and the sealing structure (50) seals the through hole (202), such that the first space (201) and the second space (60) are isolated from each other. In this way, a test fixture only needs to fit the case (20) to realize airtightness testing, without the need for two different test fixtures, thereby reducing the cost of airtightness testing.

POSITIVE ELECTRODE LITHIUM SUPPLEMENT MATERIAL, AND PREPARATION METHOD THEREFOR AND USE THEREOF

NºPublicación:  WO2026000378A1 02/01/2026
Solicitante: 
NINGBO RONBAY NEW ENERGY TECH CO LTD [CN]
\u5B81\u6CE2\u5BB9\u767E\u65B0\u80FD\u6E90\u79D1\u6280\u80A1\u4EFD\u6709\u9650\u516C\u53F8
CN_119404333_PA

Resumen de: WO2026000378A1

A positive electrode lithium supplement material, and a preparation method therefor and a use thereof. The positive electrode lithium supplement material is a non-stoichiometric compound, and the chemical composition of the positive electrode lithium supplement material is Li2-xMn1-yMyO3, wherein M is a doping element, 0

BATTERY COVER PLATE ASSEMBLY, BATTERY, AND ELECTRIC DEVICE

NºPublicación:  WO2026002258A1 02/01/2026
Solicitante: 
BYD COMPANY LTD [CN]
\u6BD4\u4E9A\u8FEA\u80A1\u4EFD\u6709\u9650\u516C\u53F8
CN_222867837_U

Resumen de: WO2026002258A1

A battery cover plate assembly (100), a battery (200), and an electric device (300). The battery cover plate assembly (100) comprises a cover plate (10) and a terminal assembly (30), the terminal assembly (30) being arranged in the cover plate (10) in a penetrating manner. A first anti-rotation structure (13a) is formed on one of the cover plate (10) and a peripheral wall (301) of the terminal assembly (30), and a second anti-rotation structure (31a) fitting with the first anti-rotation structure (13a) is formed on the other of the cover plate (10) and the peripheral wall (301) of the terminal assembly (30).

BATTERY

NºPublicación:  WO2026002256A1 02/01/2026
Solicitante: 
ZHUHAI COSMX BATTERY CO LTD [CN]
\u73E0\u6D77\u51A0\u5B87\u7535\u6C60\u80A1\u4EFD\u6709\u9650\u516C\u53F8
CN_222838877_U

Resumen de: WO2026002256A1

The present disclosure provides a battery. The battery comprises a first electrode sheet unit; the first electrode sheet unit comprises a first current collector, a first active material layer, first tabs, and first notches; the first tabs are connected to the first current collector; at least two first notches overlap in the thickness direction of the first current collector to form a first accommodating groove; at least two first tabs are connected to each other to form a first tab group; the first tab group is located in the first accommodating groove. The first electrode sheet unit has a first surface and a second surface which are opposite to each other; the first active material layer comprises a first active coating and a second active coating; the first active coating is arranged on the first surface, and the second active coating is arranged on the second surface; the side of the first active coating close to the first tabs is provided with a first side edge, the side of the second active coating close to the first tabs is provided with a second side edge, and the first side edge and the second side edge are staggered in a first direction. The battery of the present disclosure has high energy density and the cleaning effect of the first electrode sheet unit is good.

OUTPUT TERMINAL STRUCTURE AND BATTERY PACK

NºPublicación:  WO2026002074A1 02/01/2026
Solicitante: 
SVOLT ENERGY TECH CO LTD [CN]
\u8702\u5DE2\u80FD\u6E90\u79D1\u6280\u80A1\u4EFD\u6709\u9650\u516C\u53F8
CN_222914965_U

Resumen de: WO2026002074A1

Disclosed in the present application are an output terminal structure and a battery pack. The output terminal structure comprises: a base, which comprises a base body, a first busbar and a limiting connector, one end of the first busbar being located in the base body, the other end of the first busbar extending out of the base body, the limiting connector being a metal member and arranged on the base body, and the limiting connector being adapted to be in welded connection with an end plate; and a plug-in member, which comprises a housing and a second busbar, the housing being connected to the base body, the housing and the base body being insulating members, one end of the second busbar being located in the housing and electrically connected to one end of the first busbar located in the base body, and the other end of the second busbar extending out of the housing. In the output terminal structure of the present application, the welded connection between the limiting connector and the end plate enables the base body to be fixed on the end plate, so that the output terminal structure is fixedly connected to the end plate, and the welded connection has high connection rigidity and a simple connection structure, thereby better improving the connection efficiency and connection strength of the output terminal structure and the end plate.

TEMPERATURE-SENSITIVE POLYMER, ELECTRODE SHEET, PREPARATION METHOD THEREFOR AND USE THEREOF

NºPublicación:  WO2026002150A1 02/01/2026
Solicitante: 
BYD COMPANY LTD [CN]
\u6BD4\u4E9A\u8FEA\u80A1\u4EFD\u6709\u9650\u516C\u53F8
CN_119842031_PA

Resumen de: WO2026002150A1

The present disclosure relates to a polymer solid-state battery. Specifically disclosed are a temperature-sensitive polymer, an electrode sheet, a preparation method therefor, and the use thereof. The temperature-sensitive polymer comprises at least one of a compound represented by formula I and a compound represented by formula II, wherein M1 and M2 are respectively polymer soft segments, R1 and R2 are respectively compound segments linked to temperature-sensitive chemical bonds, A1 and A2 are respectively temperature-sensitive chemical bonds, Z1 and Z2 are respectively plasticizer groups, each of m1 and m2 ranges from 2000 to 20000, and each of n1 and n2 ranges from 200 to 5000.

ELECTROLYTE OF SECONDARY BATTERY, SECONDARY BATTERY, AND ELECTRONIC DEVICE

NºPublicación:  WO2026001106A1 02/01/2026
Solicitante: 
NINGDE AMPEREX TECH LIMITED [CN]
\u5B81\u5FB7\u65B0\u80FD\u6E90\u79D1\u6280\u6709\u9650\u516C\u53F8
CN_118867399_A

Resumen de: WO2026001106A1

The present application provides an electrolyte of a secondary battery, a secondary battery, and an electronic device. The electrolyte comprises ethyl fluoroacetate, fluoroethylene carbonate and lithium difluorophosphate, wherein ethyl fluoroacetate comprises at least one of difluoroethyl acetate or trifluoroethyl acetate. On the basis of the mass of the electrolyte, the mass percentage content of ethyl fluoroacetate is A%, wherein 12≤A≤65; the mass percentage content of fluoroethylene carbonate is B%, wherein 2.7≤B≤10.3; and the mass percentage content of lithium difluorophosphate is C%, wherein 0.05≤C≤0.5. The electrolyte comprises ethyl fluoroacetate, fluoroethylene carbonate and lithium difluorophosphate, and the values of A, B and C are regulated to be within the described ranges. The synergistic effect of the three substances can mitigate the capacity attenuation problem during secondary battery cycling, reduce the impedance increase during cycling, and improve the cycle stability of secondary batteries.

CONTROL ASSEMBLY, BATTERY BOX, AND ENERGY STORAGE DEVICE

NºPublicación:  WO2026000959A1 02/01/2026
Solicitante: 
BYD COMPANY LTD [CN]
\u6BD4\u4E9A\u8FEA\u80A1\u4EFD\u6709\u9650\u516C\u53F8
CN_118826219_PA

Resumen de: WO2026000959A1

A control assembly, a battery box, and an energy storage device. The control assembly comprises a first base and a first control component, wherein the first base is detachably mounted on a box body of the battery box; the first control component is provided on the first base; part of the first control component is configured to be electrically connected to a battery assembly in the battery box; part of the first control component is configured to be electrically connected to the first control component of another battery box; and the first control component is at least used for switching the series connection or parallel connection of the battery assemblies in at least two battery boxes. The battery box comprises the control assembly, a box body, and a battery assembly. The energy storage device comprises a plurality of battery boxes.

BATTERY PACK, ELECTRIC ENERGY DEVICE, AND BATTERY PACK CONTROL METHOD

NºPublicación:  WO2026000960A1 02/01/2026
Solicitante: 
BYD COMPANY LTD [CN]
\u6BD4\u4E9A\u8FEA\u80A1\u4EFD\u6709\u9650\u516C\u53F8
CN_118868292_PA

Resumen de: WO2026000960A1

A battery pack, an electric energy device, and a battery pack control method. The battery pack comprises a first battery, a second battery, a first direct current converter, and a battery management system. The battery management system is used for determining parameters of the first battery and the second battery. The first battery and the second battery are connected in series so as to output a high-voltage voltage to the outside. The first battery is connected to the battery management system by means of the first direct current converter so as to supply power to the battery management system. The technical solution of the present disclosure selects one string of batteries from high-voltage batteries composed of the first battery and the second battery as a first battery, and the first battery is connected to the battery management system by means of the first direct current converter. Thus, electric energy is provided for the battery management system by means of the first battery. This solves the problem that when a battery pack is in an offline state such as during transportation or warehousing, parameters of the battery pack cannot be obtained because a battery management system is powered off.

BATTERY CELL, BATTERY AND ELECTRIC DEVICE

NºPublicación:  WO2026000629A1 02/01/2026
Solicitante: 
CONTEMPORARY AMPEREX TECH CO LIMITED [CN]
\u5B81\u5FB7\u65F6\u4EE3\u65B0\u80FD\u6E90\u79D1\u6280\u80A1\u4EFD\u6709\u9650\u516C\u53F8
CN_222995769_U

Resumen de: WO2026000629A1

A battery cell (20), a battery (100) and an electric device. The battery cell (20) comprises a casing (21), an electrode terminal (22), an electrode assembly (23) and a first insulating member (24). The casing (21) has a wall portion (211) and a side wall (2123), with the side wall (2123) surrounding the wall portion (211). The electrode terminal (22) is disposed on the wall portion (211). The electrode assembly (23) is accommodated in the casing (21), a first tab (232) is formed at the end of the electrode assembly (23) close to the wall portion (211), and the first tab (232) is electrically connected to the electrode terminal (22). The first insulating member (24) comprises a first insulating portion (241) and a second insulating portion (242) that are connected to each other, wherein the first insulating portion (241) is located between the wall portion (211) and the first tab (232), the second insulating portion (242) surrounds the first insulating portion (241), the second insulating portion (242) and the first insulating portion (241) jointly define an accommodating space (243), and at least part of the first tab (232) is inserted into the accommodating space (243) in the direction (X) of the thickness of the wall portion (211). A groove (2123a) is provided on the inner peripheral surface of the side wall (2123), and the end of the second insulating portion (242) away from the first insulating portion (241) is inserted into the groove (2123a), so as to alleviate the phe

BATTERY CELL, BATTERY DEVICE, AND ELECTRIC DEVICE

NºPublicación:  WO2026000432A1 02/01/2026
Solicitante: 
CONTEMPORARY AMPEREX TECH CO LIMITED [CN]
\u5B81\u5FB7\u65F6\u4EE3\u65B0\u80FD\u6E90\u79D1\u6280\u80A1\u4EFD\u6709\u9650\u516C\u53F8
DE_212024000155_PA

Resumen de: WO2026000432A1

A battery cell, a battery device and an electric device. The battery cell comprises an electrode assembly, and the electrode assembly comprises a positive electrode sheet, a separator and a negative electrode sheet which are stacked in the thickness direction of the battery cell; the positive electrode sheet comprises a positive electrode tab, a positive electrode current collecting portion, and a positive electrode film layer provided on at least one surface of the positive electrode current collecting portion in the thickness direction and comprising a positive electrode active material, the positive electrode tab is provided on at least one side of the positive electrode current collecting portion, and the positive electrode active material comprises a lithium-containing phosphate having an olivine structure; and the negative electrode sheet comprises a negative electrode tab, a negative electrode current collecting portion, and a negative electrode film layer provided on at least one surface of the negative electrode current collecting portion in the thickness direction and comprising a negative electrode active material, and the negative electrode tab is provided on at least one side of the negative electrode current collecting portion, wherein the ratio of the length to the width of the positive electrode film layer is from 2.66 to 7.5, and the single-side coating weight of the negative electrode film layer is from 90 mg/1540.25 mm2 to 170 mg/1540.25 mm2. The rapid char

ELECTRONIC DEVICE

NºPublicación:  WO2026002148A1 02/01/2026
Solicitante: 
VIVO MOBILE COMMUNICATION CO LTD [CN]
\u7EF4\u6C83\u79FB\u52A8\u901A\u4FE1\u6709\u9650\u516C\u53F8
CN_118944218_PA

Resumen de: WO2026002148A1

The present application relates to the technical field of batteries, and discloses an electronic device. The electronic device comprises: a main board; a battery, wherein a first electrode of the battery is connected to a first end of the main board, a second electrode of the battery is connected to a second end of the main board by means of a first switch transistor, and a first resistor is further provided on a path where the battery is connected to the main board; and a first integrated circuit, wherein the first integrated circuit comprises a detection module, the detection module is used for measuring a first current passing through the first resistor, and the first integrated circuit is used for controlling, when the current value of the first current is less than or equal to a preset current value, the first switch transistor to be turned off, so as to disconnect the path where the battery is connected to the main board.

BATTERY CELL, AND PRODUCTION DEVICE AND PREPARATION METHOD THEREFOR

NºPublicación:  WO2026002242A1 02/01/2026
Solicitante: 
NINGDE AMPEREX TECH LIMITED [CN]
\u5B81\u5FB7\u65B0\u80FD\u6E90\u79D1\u6280\u6709\u9650\u516C\u53F8
CN_118782924_A

Resumen de: WO2026002242A1

The present application discloses a battery cell, and a production device and preparation method therefor. The battery cell comprises cathode electrode plates and anode electrode plates stacked alternately with one another. In two adjacent electrode plates, along a direction parallel to an electrode plate surface and perpendicular to a first side edge, the first side edge of the anode electrode plate extends beyond the cathode electrode plate by a distance that is limited to within 0.6 mm, and along a direction parallel to the electrode plate surface and perpendicular to a second side edge, the second side edge of the anode electrode plate extends beyond the cathode electrode plate by a distance that is limited to within 0.6 mm. In this way, the space occupied by AC-Overhang structures in the two directions of the first side edge and the second side edge of the electrode plate is at least reduced, thereby improving the energy density of the battery cell. Moreover, during production, rapid alignment of anode electrode plates and cathode electrode plates is realized by means of a clamp, greatly decreasing the accuracy requirements for moving and placing the electrode plates, which not only increases battery cell production efficiency, but can also reduce production costs in terms of equipment and process difficulty.

ELECTRONIC DEVICE

NºPublicación:  WO2026002151A1 02/01/2026
Solicitante: 
VIVO MOBILE COMMUNICATION CO LTD [CN]
\u7EF4\u6C83\u79FB\u52A8\u901A\u4FE1\u6709\u9650\u516C\u53F8
CN_118739491_PA

Resumen de: WO2026002151A1

The present application relates to the technical field of energy saving, and discloses an electronic device. The electronic device comprises: a battery; a protective integrated circuit, which is connected to the battery, and comprises a first pin; and a mainboard on which a first switch and a first controller are provided, the first controller being configured to control, when a path between the battery and the mainboard is connected, a first end and a second end of the first switch to switch between connection and disconnection, so as to generate a first signal on the first pin, wherein the voltage of the first pin when the first end and the second end of the first switch are disconnected is different from the voltage of the first pin when the first end and the second end of the first switch are connected, and the protective integrated circuit is configured to, when the path between the battery and the mainboard is conductive, and the first signal is detected on the first pin, disconnect the path between the battery and the mainboard on the basis of the first signal.

CONTROL METHOD FOR FLAME RETARDANT SYSTEM OF ENERGY STORAGE BATTERY PACK, AND ENERGY STORAGE SYSTEM

NºPublicación:  WO2026000914A1 02/01/2026
Solicitante: 
GUANGDONG POWER GRID CO LTD [CN]
SHAOGUAN POWER SUPPLY BUREAU OF GUANGDONG POWER GRID CO LTD [CN]
\u5E7F\u4E1C\u7535\u7F51\u6709\u9650\u8D23\u4EFB\u516C\u53F8,
\u5E7F\u4E1C\u7535\u7F51\u6709\u9650\u8D23\u4EFB\u516C\u53F8\u97F6\u5173\u4F9B\u7535\u5C40
CN_118867517_PA

Resumen de: WO2026000914A1

A control method for a flame retardant system of an energy storage battery pack, comprising: for each battery module, when a fire occurs in the battery module, on the basis of sensor data provided by a sensor module corresponding to the battery module, determining the fire development stage of the battery module and, on the basis of the fire development stage, controlling the initial degree of opening of a gas release module corresponding to the battery module, so as to activate flame retardation; during the flame retardation, on the basis of the sensor data provided by the sensor module, updating the fire development stage of the battery module and, on the basis of the sensor data provided by the sensor module and the degree of opening of the gas release module, calculating a pressure relief rate of the battery module; and, if the current pressure relief rate falls outside of a target rate range corresponding to the current fire development stage, on the basis of the current sensor data, adjusting the degree of opening of the gas release module.

SILICON-CARBON COMPOSITE MATERIAL, SECONDARY BATTERY, AND ELECTRONIC DEVICE

NºPublicación:  WO2026001074A1 02/01/2026
Solicitante: 
NINGDE AMPEREX TECH LIMITED [CN]
\u5B81\u5FB7\u65B0\u80FD\u6E90\u79D1\u6280\u6709\u9650\u516C\u53F8
CN_118867164_PA

Resumen de: WO2026001074A1

The present application provides a silicon-carbon composite material, a secondary battery, and an electronic device. The silicon-carbon composite material comprises a silicon substrate and a first layer at least partially located on the silicon substrate, wherein the first layer comprises a conductive agent and a silicon-oxygen organic substance. The silicon-carbon composite material provided by the present application enhances the interface stability between a silicon substrate and an electrolyte solution, improves the cycling performance of a secondary battery, and can also reduce the decomposition and gas production of an SEI film during the overdischarging of the secondary battery, thereby ameliorating the problem of gas production during the overdischarging of the secondary battery.

ELECTROLYTE ADDITIVE, ELECTROLYTE AND BATTERY

NºPublicación:  WO2026000941A1 02/01/2026
Solicitante: 
GUANGZHOU TINCI MATERIALS TECH CO LTD [CN]
\u5E7F\u5DDE\u5929\u8D50\u9AD8\u65B0\u6750\u6599\u80A1\u4EFD\u6709\u9650\u516C\u53F8
CN_121215888_A

Resumen de: WO2026000941A1

Disclosed in the present application are an electrolyte additive, an electrolyte and a battery. The electrolyte additive comprises a compound as represented by formula 1 and a compound as represented by formula 2: (I), wherein R1 and R2 are each independently selected from any one of a substituted or unsubstituted C1-C6 alkyl, a substituted or unsubstituted C2-C6 alkenyl, and a substituted or unsubstituted C2-C7 alkynyl. By adding the electrolyte additive to a secondary battery, the high-temperature cycle and rate capability of the battery can be improved, thereby reducing the dissolution of transition metals.

BATTERY AND BATTERY PACK

NºPublicación:  WO2026001048A1 02/01/2026
Solicitante: 
SUNWODA MOBILITY ENERGY TECH CO LTD [CN]
\u6B23\u65FA\u8FBE\u52A8\u529B\u79D1\u6280\u80A1\u4EFD\u6709\u9650\u516C\u53F8
CN_222883662_U

Resumen de: WO2026001048A1

The present application belongs to the technical field of batteries. Disclosed are a battery and a battery pack. The battery comprises: a case, which is provided with an accommodating cavity and a first hole in communication with the accommodating cavity; an electrode assembly, which is arranged in the accommodating cavity; a monitoring assembly, which comprises a substrate, a temperature sensing portion arranged on the substrate and a pressure sensing portion arranged on the substrate, wherein at least part of the substrate passes through the first hole, and the temperature sensing portion and the pressure sensing portion are both located in the accommodating cavity; and a fixing member, at least part of which penetrates the substrate, and which connects the case to the substrate, so as to fix the substrate. The present application facilitates timely monitoring of internal temperature and pressure changes of the battery, thereby improving the timeliness and accuracy in terms of battery abnormality monitoring. Moreover, by means of the fixing member penetrating the substrate and connecting the case to the substrate, the mounting stability of the monitoring assembly is further improved.

COMPOSITE POSITIVE ELECTRODE MATERIAL AND PREPARATION METHOD THEREFOR, POSITIVE ELECTRODE SHEET, AND SECONDARY BATTERY

NºPublicación:  WO2026000633A1 02/01/2026
Solicitante: 
ZHEJIANG LIWINON ENERGY TECH CO LTD [CN]
\u6D59\u6C5F\u9502\u5A01\u80FD\u6E90\u79D1\u6280\u6709\u9650\u516C\u53F8
CN_118899411_A

Resumen de: WO2026000633A1

The present invention provides a composite positive electrode material and a preparation method therefor, a positive electrode sheet, and a secondary battery. The composite positive electrode material comprises a first positive electrode active material and a second positive electrode active material. The first positive electrode active material consists of monocrystalline particles in a P63mc crystal form, and the second positive electrode active material consists of polycrystalline particles in a Fd3m crystal form. The first positive electrode active material has an average particle size of D1, and the second positive electrode active material has an average particle size of D2, wherein 0.16≤D2/D1≤0.414. A unique spatial structure enables the first positive electrode active material to avoid cycle fade caused by irreversible capacity loss; and the second positive electrode active material has a three-dimensional lithium ion diffusion channel, enabling rapid deintercalation of lithium ions under high voltages, thereby improving the low-temperature discharge performance of the composite positive electrode material. The combination of the first positive electrode active material and the second positive electrode active material enables the composite positive electrode material to take into account both the cycle performance and the low-temperature performance under high voltages.

BATTERY AND ELECTRICAL APPARATUS

NºPublicación:  WO2026000435A1 02/01/2026
Solicitante: 
CONTEMPORARY AMPEREX TECH CO LIMITED [CN]
\u5B81\u5FB7\u65F6\u4EE3\u65B0\u80FD\u6E90\u79D1\u6280\u80A1\u4EFD\u6709\u9650\u516C\u53F8
CN_120149659_PA

Resumen de: WO2026000435A1

A battery (2) and an electrical apparatus. The battery (2) comprises a box body (20) and battery cells (10). The box body (20) comprises a first box wall (21). The battery cells (10) are accommodated in the box body (20) and located on a lower side of the first box wall (21). The battery cells (10) each comprise a housing (12), an electrode assembly (11), and a pressure relief mechanism (15). The housing (12) is fixed to the first box wall (21). The electrode assembly (11) is accommodated in the housing (12). The housing (12) comprises a first end wall (12a). The first end wall (12a) is located on the side of the electrode assembly (11) away from the first box wall (21). The pressure relief mechanism (15) is provided on the first end wall (12a). At room temperature, the charging time for charging the battery cells (10) from 10% SOC to 80% SOC is 5 minutes to 10.5 minutes.

BATTERY CELL, BATTERY, ELECTRICAL APPARATUS, AND ENERGY STORAGE APPARATUS

NºPublicación:  WO2026000623A1 02/01/2026
Solicitante: 
CONTEMPORARY AMPEREX TECH CO LIMITED [CN]
\u5B81\u5FB7\u65F6\u4EE3\u65B0\u80FD\u6E90\u79D1\u6280\u80A1\u4EFD\u6709\u9650\u516C\u53F8
CN_222927735_U

Resumen de: WO2026000623A1

A battery cell (1), a battery (100), an electrical apparatus, and an energy storage apparatus. The battery cell (1) comprises: a casing (10), having an accommodating space (A); electrode terminals (22) disposed in the casing (10); and at least one electrode assembly (30) disposed in the accommodating space (A), the electrode assembly (30) comprising a main body portion (31) and tabs (32) disposed on the main body portion (31), each tab (32) comprising multiple tab pieces (32a), and each tab (32) being directly connected to an electrode terminal (22). The described structure can improve the reliability and decrease the weight of a battery cell, and even a battery.

POSITIVE ELECTRODE MATERIAL, AND PREPARATION METHOD THEREFOR AND USE THEREOF

NºPublicación:  WO2026002114A1 02/01/2026
Solicitante: 
NINGBO RONBAY NEW ENERGY TECH CO LTD [CN]
\u5B81\u6CE2\u5BB9\u767E\u65B0\u80FD\u6E90\u79D1\u6280\u80A1\u4EFD\u6709\u9650\u516C\u53F8
CN_118658993_PA

Resumen de: WO2026002114A1

A positive electrode material, and a preparation method therefor and the use thereof. The positive electrode material comprises an inner core and a coating layer coating the surface of the inner core, wherein the coating layer is in a crystalline phase-amorphous phase composite state, the amorphous phase is distributed on the outer surface of the positive electrode material, and the lattice parameter c/a of the positive electrode material is 4.935-4.950; and the chemical formula of the inner core is LiyNixCozMndAeDmO2, where 1≤y≤1.03, 0.5≤x≤0.96, 0≤z≤0.4, 0≤d≤0.4, 0.01≤e<0.1, and 0.01≤m<0.1, A is selected from at least one of Mg, Al, Ca and B, and D is selected from at least one of Ti, Ce, Ta, Mo and Zr, and the surface layer in the inner core is an X-rich layer, with X being selected from at least one of P, S, Si, B, Al, Mg, Mo, Zr and Nb. The crystalline phase is a lithium-salt-type polyanionic compound, and the amorphous phase is Li-M1-M2-O, where M1 is selected from at least one of P and S, and M2 is selected from at least one of Al, Mg, Mo, Zr and Nb. The positive electrode material is used in a sulfide solid-state battery, and can significantly improve the high-temperature cycling stability of the sulfide solid-state battery.

MULTI-ELEMENT MODIFIED SINGLE-CRYSTAL POSITIVE ELECTRODE MATERIAL AND PREPARATION METHOD THEREFOR, LITHIUM ION BATTERY, AND ELECTRIC DEVICE

NºPublicación:  WO2026002016A1 02/01/2026
Solicitante: 
BASF SHANSHAN BATTERY MAT CO LTD [CN]
\u5DF4\u65AF\u592B\u6749\u6749\u7535\u6C60\u6750\u6599\u6709\u9650\u516C\u53F8
CN_118943317_PA

Resumen de: WO2026002016A1

A multi-element modified single-crystal positive electrode material and a preparation method therefor, a lithium ion battery, and an electric device. The multi-element modified single-crystal positive electrode material comprises a single-crystal positive electrode material matrix, element A and element B are doped in the matrix, and the surface of the matrix is coated with an ABO3 coating layer of a perovskite-like structure, wherein the element A is selected from at least one of La, Sr, Ca, Na, Nd, Ce, K, Rb, and Cs, the element B is selected from at least one of Zr, Mo, W, Nb, Sn, Sb, Sc, Al, Ta, and Ti, and in the multi-element modified single-crystal positive electrode material, the molar ratio of the element A to the element B is (0.033-1):1.

INTEGRATED PLUG-IN MEMBER AND ENERGY STORAGE SYSTEM

NºPublicación:  WO2026002102A1 02/01/2026
Solicitante: 
BYD COMPANY LTD [CN]
\u6BD4\u4E9A\u8FEA\u80A1\u4EFD\u6709\u9650\u516C\u53F8
CN_119812805_PA

Resumen de: WO2026002102A1

Disclosed in the present application are an integrated plug-in member and an energy storage system. The integrated plug-in member is pluggably arranged on an electrical module, and comprises a plate body and an electrical connection assembly, wherein the electrical connection assembly is arranged in the plate body; the electrical connection assembly comprises a positive electrode male plug, a negative electrode male plug and a connection portion; the positive electrode male plug and the negative electrode male plug are respectively suitable for electrically connecting to a positive electrode and a negative electrode of the electrical module; and the connection portion is used for electrically connecting to the outside. Therefore, by integrating an electrical connection assembly in a plate body, an electrical module can be electrically connected to the electrical connection assembly while the assembly of an integrated plug-in member on the electrical module is implemented, thereby reducing the wiring difficulty to reduce the error probability, and improving the safety and reliability. Moreover, the electrical module can be electrically connected to the outside by means of a connection portion, thereby reducing the difficulty of electrically connecting the electrical module to the outside, and improving the use convenience.

VEHICLE THERMAL MANAGEMENT SYSTEM, METHOD, VEHICLE, PROGRAM PRODUCT, AND STORAGE MEDIUM

NºPublicación:  WO2026000902A1 02/01/2026
Solicitante: 
VOYAH AUTOMOBILE TECH COMPANY LTD [CN]
\u5C9A\u56FE\u6C7D\u8F66\u79D1\u6280\u80A1\u4EFD\u6709\u9650\u516C\u53F8
CN_118700784_PA

Resumen de: WO2026000902A1

A vehicle thermal management system, a method, a vehicle, a program product, and a storage medium. The vehicle thermal management system comprises: a refrigerant loop (1), having a heat pump device provided with a water-cooled condenser (11), a bypass auxiliary heating device, and an outdoor heat exchange device (3) disposed along piping, wherein the bypass auxiliary heating device and the outdoor heat exchange device (3) can be turned on alternatively or simultaneously to improve the heating efficiency of the heat pump device; an occupant compartment heating loop (2), provided with an air conditioning heater device (4), wherein the occupant compartment heating loop (2) is in communication with the water side of the water-cooled condenser (11); and a battery heating loop (5), wherein the battery heating loop (5) is connected to the occupant compartment heating loop (2) by means of a heat exchanger (52), and the battery heating loop (5) exchanges heat with the occupant compartment heating loop (2) by means of the heat exchanger (52), so as to heat a battery (7).

PHOSPHATE-BASED POSITIVE ELECTRODE MATERIAL, AND PREPARATION METHOD THEREFOR AND USE THEREOF

NºPublicación:  WO2026000898A1 02/01/2026
Solicitante: 
EVE POWER CO LTD [CN]
\u6E56\u5317\u4EBF\u7EAC\u52A8\u529B\u6709\u9650\u516C\u53F8
CN_118738336_PA

Resumen de: WO2026000898A1

A phosphate-based positive electrode material, and a preparation method therefor and a use thereof. The phosphate-based positive electrode material comprises matrix particles and a carbon coating layer coating the surface of the matrix particles. The chemical formula of the matrix particles is LixMyPO4, wherein 0.96≤x≤1.08, 0.96≤y≤1, and M comprises at least one of Fe and Mn; a first metal element is doped at the position of M, and the first metal element comprises at least one of Ti, V, Cr, Co, Ni, Nb, Mo, and W; and/or, a second metal element is doped at the position of Li, and the second metal element comprises at least one of Mg and Zr. The carbon coating layer comprises a carbon material, and the degree of disorder in the carbon material satisfies: ID/IG≤1.2.

BATTERY ASSEMBLY AND ELECTRICAL APPARATUS

NºPublicación:  WO2026001101A1 02/01/2026
Solicitante: 
ZHUHAI COSMX POWER CO LTD [CN]
\u73E0\u6D77\u51A0\u5B87\u7535\u6E90\u6709\u9650\u516C\u53F8
CN_118763339_PA

Resumen de: WO2026001101A1

The present application relates to the technical field of batteries, and specifically relates to a battery assembly and an electrical apparatus. The battery assembly comprises: a battery, the battery comprising a top surface, a bottom surface, and a side surface; and a separation structure, wrapped around an outer side of the battery, the separation structure comprising a first conductive layer and an insulating separation layer. The first conductive layer covers a bottom surface of at least a part of the battery and a side surface of at least a part of the battery. The insulating separation layer comprises a separation main body portion and a lifting portion connected to the separation main body portion. A tear guide structure is provided between the separation main body portion and the lifting portion, the separation main body portion covers the first conductive layer and is connected to the first conductive layer, and the lifting portion is attached to the top surface of the battery. The lifting portion is configured to separate from an upper surface of the battery and expose the first conductive layer on a side surface of the battery to the battery when the lifting portion is subjected to a lifting force. At least a part of the insulating separation layer is composed of a conductive stripping adhesive. By applying the technical solution of the present application, the problem in the related technology that it is difficult for a battery to be taken out from a battery compa

BATTERY AND ELECTRIC DEVICE

NºPublicación:  WO2026000429A1 02/01/2026
Solicitante: 
CONTEMPORARY AMPEREX TECH CO LIMITED [CN]
\u5B81\u5FB7\u65F6\u4EE3\u65B0\u80FD\u6E90\u79D1\u6280\u80A1\u4EFD\u6709\u9650\u516C\u53F8
CN_120127281_PA

Resumen de: WO2026000429A1

Embodiments of the present application provide a battery and an electric device. The battery comprises a case, battery cells, and heat exchange members. The battery cells are accommodated in the case. Each battery cell comprises a casing and an electrode assembly accommodated in the casing, and the casing comprises two first side walls which are provided opposite to each other in the thickness direction of the battery cell. The heat exchange members are arranged on at least one side of the battery cells in the thickness direction and are used for exchanging heat with the first side walls. Each electrode assembly comprises a positive electrode sheet, a negative electrode sheet, and a separator located between the positive electrode sheet and the negative electrode sheet. The positive electrode sheet comprises a positive electrode current collector and a positive electrode film layer provided on at least one side of the positive electrode current collector; the positive electrode film layer comprises a positive electrode active material; and the positive electrode active material comprises lithium-containing phosphate having an olivine structure. The negative electrode sheet comprises a negative electrode current collector and a negative electrode film layer provided on at least one side of the negative electrode current collector; the negative electrode film layer comprises a negative electrode active material; and the negative electrode active material comprises a carbon-base

BATTERY AND ELECTRIC DEVICE

NºPublicación:  WO2026000405A1 02/01/2026
Solicitante: 
CONTEMPORARY AMPEREX TECH CO LIMITED [CN]
\u5B81\u5FB7\u65F6\u4EE3\u65B0\u80FD\u6E90\u79D1\u6280\u80A1\u4EFD\u6709\u9650\u516C\u53F8
CN_120127309_PA

Resumen de: WO2026000405A1

A battery (2) and an electric device. The battery (2) comprises multiple battery cells (10) and a case (20). The multiple battery cells (10) are arranged along the thickness direction of the battery cells (10), and each battery cell (10) comprises a casing (12) and an electrode assembly (11) accommodated in the casing (12). The case (20) is used for accommodating the multiple battery cells (10). The case (20) comprises at least two limiting beams (21), and two adjacent limiting beams (21) are respectively arranged on two sides of the multiple battery cells (10) along the thickness direction. The swelling pressure of the battery cells (10) in the thickness direction ranges from 0.5 MPa to 2.4 MPa. Each limiting beam (21) comprises a first side surface (21a) facing the multiple battery cells (10), and the first side surface (21a) is configured so that under a pressure of 1.7 MPa, the maximum displacement of the first side surface (21a) in the thickness direction is less than or equal to 8 mm.

BATTERY CELL AND CHARGING METHOD THEREFOR, BATTERY DEVICE, AND ELECTRICAL DEVICE

NºPublicación:  WO2026000388A1 02/01/2026
Solicitante: 
CONTEMPORARY AMPEREX TECH CO LIMITED [CN]
\u5B81\u5FB7\u65F6\u4EE3\u65B0\u80FD\u6E90\u79D1\u6280\u80A1\u4EFD\u6709\u9650\u516C\u53F8
CN_120073116_PA

Resumen de: WO2026000388A1

The present application relates to a battery cell and a charging method therefor, a battery device, and an electrical device. The battery cell comprises an electrolyte solution and an electrode assembly. The electrode assembly comprises a positive electrode sheet, a negative electrode sheet, and a separator. The positive electrode sheet comprises a positive electrode current collector and a positive electrode film layer containing a positive electrode active material, wherein the positive electrode active material comprises a lithium-containing phosphate salt having an olivine structure. The negative electrode sheet comprises a negative electrode current collector and a negative electrode film layer. The charging process of the battery cell from a 0% state of charge to a 100% state of charge comprises N charging steps, wherein the difference between the maximum state of charge in any one charging step among the N charging steps and the maximum state of charge in an adjacent charging step thereof is less than or equal to a 5% state of charge, and N is a positive integer greater than or equal to 2. In the N charging steps, a cut-off voltage in any one charging step among N-1 charging steps is less than a cut-off voltage in an N-th charging step, and the cut-off voltage of the N-th charging step does not exceed 4.4 V. The present application can improve the use reliability of the battery cell.

LOW-EXPANSION SILICON-CARBON COMPOSITE WITH IMPROVED ELECTRICAL CONDUCTIVITY, PREPARATION METHOD THEREFOR, AND SILICON ANODE MATERIAL COMPRISING SAME

NºPublicación:  WO2026005164A1 02/01/2026
Solicitante: 
HANWHA SOLUTIONS CORP [KR]
\uD55C\uD654\uC194\uB8E8\uC158 \uC8FC\uC2DD\uD68C\uC0AC

Resumen de: WO2026005164A1

The present invention relates to a silicon-carbon composite used as an anode material for a secondary battery, a method for preparing same, and an anode material using same, and, more specifically, to a low-expansion silicon-carbon composite, a preparation method therefor, and an anode material using same, the composite having a carbon coating layer formed on the surface of a carbon-silicon composite particle so as to minimize, when the composite is applied as an anode material for a secondary battery, an increase in volume of the composite, so as to increase long-term stability, and having a specific heteroelement doped into the carbon coating layer of the composite so as to improve electrical conductivity.

ETHER SOLVENT-BASED ELECTROLYTE COMPOSITION AND LITHIUM METAL BATTERY COMPRISING SAME

NºPublicación:  WO2026005374A1 02/01/2026
Solicitante: 
LG ENERGY SOLUTION LTD [KR]
\uC8FC\uC2DD\uD68C\uC0AC \uC5D8\uC9C0\uC5D0\uB108\uC9C0\uC194\uB8E8\uC158

Resumen de: WO2026005374A1

Provided, in one embodiment of the present invention, is an electrolyte composition for a lithium metal battery, comprising: an electrolyte including a lithium salt, a non-aqueous ether-based organic solvent, and an organic co-solvent; an SEI-forming agent including LiNO3; and a dissociation-inducing additive, wherein the dissociation-inducing additive is an ionic additive having a fluorine group represented by the following chemical formula 1, and the cation (An+) of the dissociation-inducing additive has a stronger binding affinity for NO3 - than lithium ions (Li+) has for NO3 -. Chemical formula 1 AFn, wherein A includes any one of Cu, Au, Ag, Pt, and Zn.

ALL-SOLID-STATE BATTERY

NºPublicación:  WO2026005161A1 02/01/2026
Solicitante: 
SAMSUNG SDI CO LTD [KR]
\uC0BC\uC131\uC5D0\uC2A4\uB514\uC544\uC774 \uC8FC\uC2DD\uD68C\uC0AC

Resumen de: WO2026005161A1

An all-solid-state battery including a first electrode, a second electrode, and a solid electrolyte layer positioned between the first electrode and the second electrode, according to one embodiment of the present invention, comprises a short-circuiting auxiliary layer and a short-circuiting metal layer which are laminated on the outermost first electrode positioned at the outermost side of the electrode battery, wherein the short-circuiting metal layer is electrically connected to the second electrode, and the short-circuiting auxiliary layer electrically connects between the short-circuiting metal layer and the outermost first electrode at a first temperature or higher.

BATTERY CELL, AND BATTERY PACK AND VEHICLE INCLUDING BATTERY CELL

NºPublicación:  WO2026005300A1 02/01/2026
Solicitante: 
LG ENERGY SOLUTION LTD [KR]
\uC8FC\uC2DD\uD68C\uC0AC \uC5D8\uC9C0\uC5D0\uB108\uC9C0\uC194\uB8E8\uC158
KR_102891459_B1

Resumen de: WO2026005300A1

Disclosed are: a battery cell; and a battery pack and a vehicle, comprising the battery cell. A battery cell according to an embodiment of the present invention comprises: an electrode assembly in which a positive electrode plate, a negative electrode plate, and a separator interposed between the positive electrode plate and the negative electrode plate are wound in one direction; a battery can in which the electrode assembly is accommodated; a positive electrode current collector plate electrically connected to the positive electrode plate; a cell terminal connected to the positive electrode current collector plate through a through hole of the battery can; a negative electrode current collector plate electrically connected to the negative electrode plate; and an insulator interposed between the battery can and the positive electrode current collector plate, wherein a thickness reduction part is formed in the insulator.

CATHODE ACTIVE MATERIAL FOR LITHIUM SECONDARY BATTERY, AND LITHIUM SECONDARY BATTERTY COMPRISING SAME

NºPublicación:  WO2026005154A1 02/01/2026
Solicitante: 
POSCO FUTURE M CO LTD [KR]
(\uC8FC)\uD3EC\uC2A4\uCF54\uD4E8\uCC98\uC5E0

Resumen de: WO2026005154A1

A cathode active material for a lithium secondary battery, according to the present invention, is a bimodal cathode active material for a lithium secondary battery. The cathode active material may satisfy expression 1 in the present specification.

BATTERY PACK, ELECTRIC ENERGY DEVICE, AND CONTROL METHOD FOR BATTERY PACK

NºPublicación:  WO2026002010A1 02/01/2026
Solicitante: 
BYD COMPANY LTD [CN]
\u6BD4\u4E9A\u8FEA\u80A1\u4EFD\u6709\u9650\u516C\u53F8
CN_118868293_PA

Resumen de: WO2026002010A1

A battery pack (100), an electric energy device, and a control method for the battery pack (100). The battery pack (100) comprises a first battery (1), a second battery (2) and a battery management system (3), wherein the first battery (1) is electrically connected to the battery management system (3), so as to supply power to the battery management system (3); and the second battery (2) is electrically connected to the battery management system (3), and the second battery (2) is used for outputting a high voltage to the outside. In the technical solution of the present application, the first battery (1) is disposed in the battery pack (100), and power is supplied to the battery management system (3) by means of the first battery (1), thereby solving the problem of it being impossible to acquire the parameters of the battery pack (100) due to a power loss of the battery management system (3) during transportation or storage of the battery pack (100).

BATTERY CELL AND ELECTRIC DEVICE

NºPublicación:  WO2026001900A1 02/01/2026
Solicitante: 
NINGDE AMPEREX TECH LIMITED [CN]
\u5B81\u5FB7\u65B0\u80FD\u6E90\u79D1\u6280\u6709\u9650\u516C\u53F8
CN_118782866_PA

Resumen de: WO2026001900A1

The present application provides a battery cell and an electric device. The battery cell comprises an electrode assembly. The electrode assembly has a laminated structure. The electrode assembly comprises multiple first electrode sheets, multiple second electrode sheets, and multiple separators. Each first electrode sheet comprises a first uncoated region, each second electrode sheet comprises a first notch, and in a first direction, at least a portion of the first uncoated region is exposed to the first notch; the first notch comprises a first edge and a second edge connected to each other, and in a second direction, the first uncoated region extends beyond the first edge; and each separator comprises a first protruding portion extending beyond a corresponding second edge in a third direction, first protruding portions of the multiple separators are connected to each other, and when viewed in the first direction, the first protruding portions are located in the first notches. The insulation between the first uncoated regions and the second electrode sheets can be achieved, and when the battery cell is subjected to external force or falls, the possibility of a short circuit resulting from contact between the first uncoated regions and the second electrode sheets is relatively low, thereby making the battery cell safer, and generating less impact on the energy density of the battery cell.

BATTERY APPARATUS AND ELECTRIC DEVICE

NºPublicación:  WO2026001937A1 02/01/2026
Solicitante: 
BYD COMPANY LTD [CN]
\u6BD4\u4E9A\u8FEA\u80A1\u4EFD\u6709\u9650\u516C\u53F8
CN_222851511_U

Resumen de: WO2026001937A1

A battery apparatus (101) and an electric device. The battery apparatus (101) comprises: an apparatus housing (10) and a first flow-disturbing structure (31). The apparatus housing (10) is provided with liquid inlets (11) and liquid outlets (12) for the inflow and outflow of a heat exchange medium, at least one battery module (21) is provided in the apparatus housing (10), the first flow-disturbing structure (31) is provided in the apparatus housing (10) and is provided on at least one side of the battery module (21), and the first flow-disturbing structure (31) is used for disturbing the flow of the heat exchange medium.

CURRENT COLLECTOR DISC, BATTERY, AND ELECTRICAL DEVICE

NºPublicación:  WO2026001985A1 02/01/2026
Solicitante: 
BYD COMPANY LTD [CN]
\u6BD4\u4E9A\u8FEA\u80A1\u4EFD\u6709\u9650\u516C\u53F8
CN_119812687_PA

Resumen de: WO2026001985A1

A current collector disc (100), a battery, and an electrical device, relating to the technical field of batteries. The current collector disc comprises: a main disc body (10), a connecting member (20), and at least one interconnecting member (30). Two opposite surfaces of the main disc body in the thickness direction are a first surface (10a) and a second surface (10b), and the first surface of the main disc body is used for connecting to a battery cell. The connecting member is arranged close to the second surface of the main disc body, and the connecting member is used for connecting to a case or a pole of a battery. The interconnecting member is connected between the main disc body and the connecting member, the interconnecting member comprises a hot melt portion (31), the hot melt portion has a thermal failure temperature, and when the temperature of the hot melt portion is greater than the thermal failure temperature, the interconnecting member is disconnected at the hot melt portion.

LITHIUM-ION BATTERY

NºPublicación:  WO2026001102A1 02/01/2026
Solicitante: 
SHENZHEN CAPCHEM TECH CO LTD [CN]
\u6DF1\u5733\u65B0\u5B99\u90A6\u79D1\u6280\u80A1\u4EFD\u6709\u9650\u516C\u53F8
CN_121215894_A

Resumen de: WO2026001102A1

A lithium-ion battery, comprising a positive electrode, a negative electrode, a separator and an electrolyte solution. The positive electrode comprises a positive electrode active material and a lithium supplementing agent, the lithium supplementing agent comprising LiaMnOc, wherein 2≤a≤6, 1≤c≤4, n is 0 or 1, and M comprises one or more of Fe, Ni, and Co; and the molar content ratio of oxygen in LiaMnOc satisfies y=c/(a+c+n), where 0.2≤y≤0.6. The electrolyte solution comprises a solvent, a lithium salt and an additive. The ratio of the content of Li+ in the electrolyte solution to the content of Li+ in the positive electrode is x, and 0.1≤x≤0.2.

BATTERY CELL, BATTERY AND ELECTRIC DEVICE

NºPublicación:  WO2026001075A1 02/01/2026
Solicitante: 
CONTEMPORARY AMPEREX TECH CO LIMITED [CN]
\u5B81\u5FB7\u65F6\u4EE3\u65B0\u80FD\u6E90\u79D1\u6280\u80A1\u4EFD\u6709\u9650\u516C\u53F8
CN_222953324_U

Resumen de: WO2026001075A1

Provided in the present application are a battery cell, a battery and an electric device. The battery cell comprises a housing and an electrode assembly, wherein the electrode assembly is disposed inside the housing, and comprises a main body portion, a positive electrode tab and a negative electrode tab; the positive electrode tab and the negative electrode tab are located on the same side of the main body portion in a first direction, the first direction being the axial direction of the battery cell; the dimension of at least a portion of the positive electrode tab in the first direction is greater than the dimension of at least a portion of the negative electrode tab in the first direction. In the embodiments of the present application, the height dimension of at least one of the positive electrode tab and the negative electrode tab in the first direction is adjusted. Specifically, the negative electrode tab can be further compressed so as to reduce the difference in corresponding compaction density between the positive electrode tab and the negative electrode tab, such that the corresponding welding yield of the positive electrode tab and the negative electrode tab is improved, thereby improving the fabrication reliability of the battery cell.

SILICON-BASED COMPOSITE MATERIAL, SECONDARY BATTERY, AND ELECTRONIC DEVICE

NºPublicación:  WO2026001073A1 02/01/2026
Solicitante: 
NINGDE AMPEREX TECH LIMITED [CN]
\u5B81\u5FB7\u65B0\u80FD\u6E90\u79D1\u6280\u6709\u9650\u516C\u53F8
CN_118867163_PA

Resumen de: WO2026001073A1

The present application provides a silicon-based composite material, a secondary battery, and an electronic device. The silicon-based composite material comprises a silicon substrate and a first layer located on at least part of the surface of the silicon substrate. The first layer comprises a conductive agent and a fluorine-containing lithium phosphate compound. The thickness of the first layer is H nm, wherein 5 ≤ H ≤ 200. The fluorine-containing lithium phosphate compound in the silicon-based composite material provided by the present application can improve the interface stability of the SEI film and improve the cycle performance and expansion performance of the silicon-based composite material.

ELECTRODE SHEET, BATTERY CELL AND BATTERY

NºPublicación:  WO2026001099A1 02/01/2026
Solicitante: 
ZHUHAI COSMX BATTERY CO LTD [CN]
\u73E0\u6D77\u51A0\u5B87\u7535\u6C60\u80A1\u4EFD\u6709\u9650\u516C\u53F8
CN_222995413_U

Resumen de: WO2026001099A1

The present application relates to the technical field of batteries. Provided are an electrode sheet, a battery cell and a battery. The electrode sheet comprises a current collector, and an active layer and an insulating layer which are located on the current collector, wherein the active layer comprises a first body area and an edge area connected to each other; the insulating layer comprises a second body area, and a first side area close to the active layer, the thickness of the first side area of the insulating layer being less than that of the second body area of the insulating layer. The ratio of the minimum thickness of the edge area to the thickness of the first body area is 0.95-1.05. The electrode sheet provided in the embodiments of the present application can effectively reduce the overall thickness difference of the active layer, such that the active layer on the current collector has a more uniform thickness. In this way, after the electrode sheet is wound or stacked, the accumulation of thickness differences can be effectively reduced, and the thickness difference between a middle body portion and the edge of a battery cell can be effectively reduced. The content of the active layer can be effectively increased, thereby effectively increasing the energy density of the battery cell.

BATTERY CELL, BATTERY APPARATUS, AND ELECTRICAL APPARATUS

NºPublicación:  WO2026000395A1 02/01/2026
Solicitante: 
CONTEMPORARY AMPEREX TECH CO LIMITED [CN]
\u5B81\u5FB7\u65F6\u4EE3\u65B0\u80FD\u6E90\u79D1\u6280\u80A1\u4EFD\u6709\u9650\u516C\u53F8
DE_212024000154_PA

Resumen de: WO2026000395A1

A battery cell, a battery apparatus, and an electrical apparatus. The battery cell comprises an electrode assembly, an electrolyte, and a casing. The electrode assembly comprises a positive electrode sheet, a negative electrode sheet, and a separator. The positive electrode sheet comprises a positive electrode current collector, and a positive electrode film layer disposed on at least one side of the positive electrode current collector, the positive electrode film layer comprising a positive electrode active material capable of providing lithium, the positive electrode active material comprising a lithium-containing phosphate having an olivine structure, and the resistance of the positive electrode sheet being 0.1 Ω to 30 Ω. The negative electrode sheet comprises a negative electrode current collector, and a negative electrode film layer disposed on at least one side of the negative electrode current collector, the negative electrode film layer comprising a negative electrode active material capable of receiving lithium, and the resistance of the negative electrode sheet being 0.001 Ω to 0.01 Ω. The separator is located between the positive electrode sheet and the negative electrode sheet. The electrolyte comprises an organic solvent. The organic solvent comprises a chain ester solvent, and the electrical conductivity of the electrolyte at room temperature is 13 mS/cm to 20 mS/cm. According to the present invention, the amount of heat generated by the battery cell can be

BATTERY CELL, BATTERY DEVICE AND ELECTRIC DEVICE

NºPublicación:  WO2026000396A1 02/01/2026
Solicitante: 
CONTEMPORARY AMPEREX TECH CO LIMITED [CN]
\u5B81\u5FB7\u65F6\u4EE3\u65B0\u80FD\u6E90\u79D1\u6280\u80A1\u4EFD\u6709\u9650\u516C\u53F8
DE_212024000151_PA

Resumen de: WO2026000396A1

A battery cell (7), a battery (2) and an electric device (1). The battery cell (7) comprises an electrode assembly (10). The electrode assembly (10) comprises a positive electrode sheet (13). The positive electrode sheet (13) comprises a positive electrode film layer (132), a positive electrode current collecting part (131), and a positive electrode tab (111), wherein the positive electrode film layer (132) is arranged on at least one side of the positive electrode current collecting part (131) in the direction of thickness of the positive electrode sheet (13); and the positive electrode tab (111) is arranged on at least one side of the positive electrode current collecting part (131) in a first direction. The positive electrode film layer (132) comprises a positive electrode active material, wherein the positive electrode active material comprises a lithium-containing material of an olivine structure. The single-sided coating weight of the positive electrode film layer (132) ranges from 200 mg/1540.25 mm2 to 400 mg/1540.25 mm2. In a second direction, the distance between a first point on the positive electrode current collecting part (131) and the positive electrode tab (111) closest to the first point is less than or equal to 300 mm, the first point being any point on the positive electrode current collecting part (131). The first direction, the second direction, and the direction of thickness of the positive electrode sheet (13) are mutually perpendicular. The structure ca

SECONDARY BATTERY AND ELECTRIC DEVICE

NºPublicación:  WO2026000364A1 02/01/2026
Solicitante: 
CONTEMPORARY AMPEREX TECH CO LIMITED [CN]
\u5B81\u5FB7\u65F6\u4EE3\u65B0\u80FD\u6E90\u79D1\u6280\u80A1\u4EFD\u6709\u9650\u516C\u53F8
CN_120149508_PA

Resumen de: WO2026000364A1

A secondary battery and an electric device. A negative electrode sheet in the secondary battery comprises a negative electrode current collector and a negative electrode film layer, wherein the negative electrode film layer is arranged on at least one side of the negative electrode current collector, and the negative electrode film layer comprises a negative electrode active material. The negative electrode active material comprises a first graphite with a Dv50 particle size of 2.2-7.7 μm. The electrolyte comprises an organic solvent and an organic additive. The organic solvent comprises a first solvent which comprises a cyclic carbonate, and the mass content of the first solvent is 25-40% based on the total mass of the organic solvent. The organic additive comprises a first additive and a second additive, wherein the first additive comprises vinylene carbonate, and the second additive comprises an ethylene carbonate derivative, and the mass percentage of the first additive in the electrolyte is 2-10% and the mass percentage of the second additive in the electrolyte is 0.3-6% based on the total mass of the electrolyte.

BATTERY CELL, AND BATTERY PACK AND VEHICLE INCLUDING SAME

NºPublicación:  WO2026005370A1 02/01/2026
Solicitante: 
LG ENERGY SOLUTION LTD [KR]
\uC8FC\uC2DD\uD68C\uC0AC \uC5D8\uC9C0\uC5D0\uB108\uC9C0\uC194\uB8E8\uC158

Resumen de: WO2026005370A1

A battery cell according to one embodiment of the present invention may comprise: an electrode assembly in which a first electrode, a second electrode, and a separator interposed therebetween are wound around a winding axis; a can configured to accommodate the electrode assembly through an open end formed on one side; a lid covering the open end and having a filling port formed therein; a sealing member configured to seal the filling port, the sealing member including a sealing portion, which is configured to be inserted into at least a portion of the filling port, and a welded portion, which is configured to cover the filling port from above the lid and be welded to the lid; and a gasket surrounding at least a portion of the sealing member.

SECONDARY BATTERY PRESSING DEVICE AND SECONDARY BATTERY PRESSING METHOD USING SAME

NºPublicación:  WO2026005218A1 02/01/2026
Solicitante: 
LG ENERGY SOLUTION LTD [KR]
\uC8FC\uC2DD\uD68C\uC0AC \uC5D8\uC9C0\uC5D0\uB108\uC9C0\uC194\uB8E8\uC158

Resumen de: WO2026005218A1

The present invention relates to a pressing device for a secondary battery comprising a battery case for accommodating an electrode assembly in which a pair of electrode leads are positioned to face each other, and a sealing part at the edge of the battery case, and a pressing method using same, wherein the secondary battery pressing device is characterized by comprising: a pair of pressing plates positioned in one side direction and the other side direction of the battery case; a pair of contact plates coming into close contact with the battery case by means of the pair of pressing plates; and a pair of contact members coming into close contact with corner parts of the battery case by means of the pair of pressing plates.

SULFIDE ELECTROLYTE PREPARATION METHOD

NºPublicación:  WO2026005217A1 02/01/2026
Solicitante: 
ENFLOW CO LTD [KR]
\uC8FC\uC2DD\uD68C\uC0AC \uC5D4\uD50C\uB85C\uC6B0

Resumen de: WO2026005217A1

The present invention relates to a sulfide electrolyte preparation method. According to one aspect of the present invention, the sulfide electrolyte preparation method of the present invention comprises: a water control step for controlling water content in a solvent; a step for producing a precursor solution by stirring a precursor with the water content-controlled solvent; and a powder synthesis step for synthesizing an electrolyte powder using the precursor solution.

CATHODE ACTIVE MATERIAL FOR LITHIUM SECONDARY BATTERY, AND LITHIUM SECONDARY BATTERTY COMPRISING SAME

NºPublicación:  WO2026005153A1 02/01/2026
Solicitante: 
POSCO FUTURE M CO LTD [KR]
(\uC8FC)\uD3EC\uC2A4\uCF54\uD4E8\uCC98\uC5E0

Resumen de: WO2026005153A1

A cathode active material for a lithium secondary battery, according to the present invention, is a bimodal cathode active material for a lithium secondary battery. The cathode active material may satisfy expression 1 in the present specification.

CLAMPING CONFIGURATION METHOD, ELECTRONIC DEVICE, MEDIUM, ENERGY STORAGE MODULE, AND ENERGY STORAGE DEVICE

NºPublicación:  WO2026001983A1 02/01/2026
Solicitante: 
CONTEMPORARY AMPEREX FUTURE ENERGY RES INSTITUTE SHANGHAI LIMITED [CN]
CONTEMPORARY AMPEREX TECH CO LIMITED [CN]
\u5B81\u5FB7\u65F6\u4EE3\u672A\u6765\u80FD\u6E90(\u4E0A\u6D77)\u7814\u7A76\u9662\u6709\u9650\u516C\u53F8,
\u5B81\u5FB7\u65F6\u4EE3\u65B0\u80FD\u6E90\u79D1\u6280\u80A1\u4EFD\u6709\u9650\u516C\u53F8
CN_121215932_PA

Resumen de: WO2026001983A1

Disclosed are a clamping configuration method, an electronic device (200), a medium, an energy storage module (100) and an energy storage device. The clamping configuration method comprises: acquiring the degree of non-uniformity of a bottom electric field of a battery cell (152); on the basis of the degree of non-uniformity of the bottom electric field of the battery cell (152), acquiring a carrier injection flux under a positive electric field and a carrier injection flux under a negative electric field; on the basis of the carrier injection flux under the positive electric field and the carrier injection flux under the negative electric field, acquiring the difference between interface accumulated charge fluxes under the positive and negative electric fields and the difference between space charge injection fluxes at an insulating layer of the battery cell under the positive and negative electric fields; and, on the basis of a multi-layer interface insulating quality weight and a single-layer dielectric insulating quality weight, the difference between the interface accumulated charge fluxes, and the difference between the space charge injection fluxes, acquiring the ratio of the resistance of a first clamping resistor to that of a second clamping resistor.

BATTERY CELL, INSULATING MEMBER, AND ELECTRIC DEVICE

NºPublicación:  WO2026001904A1 02/01/2026
Solicitante: 
NINGDE AMPEREX TECH LIMITED [CN]
\u5B81\u5FB7\u65B0\u80FD\u6E90\u79D1\u6280\u6709\u9650\u516C\u53F8
CN_118783054_PA

Resumen de: WO2026001904A1

The present application provides a battery cell, an insulating member, and an electric device. The battery cell comprises an electrode assembly, a first electrical connector, and a first insulating member. The electrode assembly comprises first electrode sheets, second electrode sheets, and separators. The first electrode sheets and the second electrode sheets have opposite polarities, the first electrode sheets and the second electrode sheets are stacked, and the separators are respectively arranged between the first electrode sheets and the second electrode sheets. The first electrode sheets each have a first empty foil region, and the first electrical connector is connected to the first empty foil region to form a first connection region. The first insulating member is annularly arranged, and the first insulating member wraps at least part of the first connection region. The first connection region is insulated form the second electrode sheets by means of the first insulating member, so that when the battery cell is subjected to an external force or falls, the possibility of short circuit caused by contact between the first connection region and the second electrode sheets is low, the safety of the battery cell is high, and the possibility that the first insulating member, after being soaked in an electrolyte, is separated from the first connection region is low.

BATTERY CELL AND ELECTRICAL DEVICE

NºPublicación:  WO2026001902A1 02/01/2026
Solicitante: 
NINGDE AMPEREX TECH LIMITED [CN]
\u5B81\u5FB7\u65B0\u80FD\u6E90\u79D1\u6280\u6709\u9650\u516C\u53F8
CN_118867559_PA

Resumen de: WO2026001902A1

The present application provides a battery cell and an electrical device. The battery cell comprises a casing and a pressure relief mechanism, the casing has a first wall, and the first wall is provided with a first through hole; the pressure relief mechanism comprises an adhesive film and a first metal sheet; the adhesive film covers the first through hole, and the adhesive film can melt upon heating to form a pressure relief channel communicating an interior and an exterior of the casing; the first metal sheet is provided on the side of the adhesive film facing away from the first wall; and the thickness of the first wall is H1, and the thickness of the first metal sheet is H2, which satisfy H2≤1.5*H1. In this way, the pressure relief mechanism has good thermal sensitivity and thus has high pressure relief reliability; and moreover, when the casing of the battery cell deforms under stress, the first metal sheet also deforms accordingly, thereby reducing the possibility of the adhesive film detaching from the casing and/or the first metal sheet, thus reducing the risk of electrolyte leakage of the battery cell and improving the safety of the battery cell.

ELECTRODE MATERIAL PREPARATION METHOD, ELECTRODE MATERIAL, ELECTRODE PLATE, BATTERY, AND ELECTRICAL APPARATUS

NºPublicación:  WO2026001026A1 02/01/2026
Solicitante: 
BYD COMPANY LTD [CN]
\u6BD4\u4E9A\u8FEA\u80A1\u4EFD\u6709\u9650\u516C\u53F8
CN_119812233_PA

Resumen de: WO2026001026A1

An electrode material preparation method, an electrode material, an electrode plate, a battery, and an electrical apparatus. The preparation method comprises: mixing a transition metal oxide with raw materials of a lithium iron manganese phosphate material, and performing first calcination, to obtain a first material; mixing the first material, an inner core, and a first conductive agent, to obtain a second material, the second material comprising the inner core and a first coating layer coated on the exterior of the inner core; and forming a second coating layer on the exterior of the first coating layer, the second coating layer comprising a conductive agent.

BATTERY, BATTERY MODULE, AND ELECTRIC APPARATUS

NºPublicación:  WO2026001016A1 02/01/2026
Solicitante: 
EVE POWER CO LTD [CN]
\u6E56\u5317\u4EBF\u7EAC\u52A8\u529B\u6709\u9650\u516C\u53F8
CN_118630432_PA

Resumen de: WO2026001016A1

Provided in the present application are a battery, a battery module, and an electric apparatus. The battery comprises a case, a cover plate, an electrode assembly, terminals and tabs, wherein the cover plate covers the housing to define an accommodating cavity; the electrode assembly is arranged in the accommodating cavity; the terminals are arranged on the cover plate and are located on the side of the cover plate facing away from the accommodating cavity, and the terminals are each provided with a mounting groove in communication with the accommodating cavity; the tabs are arranged in mounting grooves and are electrically connected to inner walls of the mounting grooves; and the electrode assembly extends to openings of the mounting grooves and is connected to the tabs.

BATTERY AND BATTERY PACK

NºPublicación:  WO2026001041A1 02/01/2026
Solicitante: 
SUNWODA MOBILITY ENERGY TECH CO LTD [CN]
\u6B23\u65FA\u8FBE\u52A8\u529B\u79D1\u6280\u80A1\u4EFD\u6709\u9650\u516C\u53F8
CN_222995580_U

Resumen de: WO2026001041A1

The present application belongs to the technical field of batteries, and discloses a battery and a battery pack. The battery comprises: a housing, having an accommodating cavity and an opening; an electrode assembly, provided in the accommodating cavity; a top cover plate, covering the opening and provided with an electrode post hole; an electrode post, passing through the electrode post hole and connected to the electrode assembly; a first limiting member, comprising a first limiting portion and a second limiting portion, the second limiting portion being connected to the top cover plate, the first limiting portion and the top cover plate forming a limiting groove, and a part of the electrode post being embedded in the limiting groove; and a first insulating member, partially penetrating through the electrode post hole and surrounding the electrode post. One of the top cover plate and the first insulating member is provided with a first protruding portion, and the other is provided with a first recess into which the first protruding portion is embedded. One of the electrode post and the first insulating member is provided with a second protruding portion, and the other is provided with a second recess into which the second protruding portion is embedded. In the present application, by means of embedding the first protruding portion and the first recess and the second protruding portion and the second recess, mutual limitation between the top cover plate, the electrode post,

NEGATIVE ELECTRODE BINDER COMPOSITION, NEGATIVE ELECTRODE BINDER AND PREPARATION METHOD THEREFOR, NEGATIVE ELECTRODE SHEET, BATTERY CELL AND BATTERY

NºPublicación:  WO2026000997A1 02/01/2026
Solicitante: 
BYD COMPANY LTD [CN]
\u6BD4\u4E9A\u8FEA\u80A1\u4EFD\u6709\u9650\u516C\u53F8
CN_119752367_A

Resumen de: WO2026000997A1

Disclosed are a negative electrode binder composition, a negative electrode binder and a preparation method therefor, a negative electrode sheet, a battery cell, and a battery. The negative electrode binder composition comprises the following components: an acrylic monomer, a hydroxydopamine monomer, a long-chain alkyl (meth) acrylate monomer, and a vinyl siloxane monomer.

BATTERY PACK CASE, BATTERY PACK AND VEHICLE

NºPublicación:  WO2026000605A1 02/01/2026
Solicitante: 
EVE ENERGY STORAGE CO LTD [CN]
\u6B66\u6C49\u4EBF\u7EAC\u50A8\u80FD\u6709\u9650\u516C\u53F8
CN_222939990_U

Resumen de: WO2026000605A1

The present application provides a battery pack case, a battery pack and a vehicle. The battery pack case comprises: a case body provided with a case body mounting cavity, wherein a side portion of the case body is provided with a liquid outlet used for mounting a liquid outlet pipe; and a liquid outlet structure provided with a communication opening and a liquid outlet cavity which are communicated with each other. The case body mounting cavity is communicated with the liquid outlet, a first horizontal plane where the communication opening is located is higher than the upper surfaces of a plurality of battery cells and the bottom of the liquid outlet cavity, and a second horizontal plane where the bottom end of the liquid outlet is located is lower than the first horizontal plane.

BATTERY CELL, BATTERY DEVICE AND ELECTRICAL DEVICE

NºPublicación:  WO2026000394A1 02/01/2026
Solicitante: 
CONTEMPORARY AMPEREX TECH CO LIMITED [CN]
\u5B81\u5FB7\u65F6\u4EE3\u65B0\u80FD\u6E90\u79D1\u6280\u80A1\u4EFD\u6709\u9650\u516C\u53F8
DE_212024000153_PA

Resumen de: WO2026000394A1

The present application relates to a battery cell, a battery device and an electrical device. The battery cell comprises a casing, an electrolyte and an electrode assembly, wherein the casing comprises a casing body and an end cover; the electrolyte and the electrode assembly are accommodated in the casing body, the casing body has an opening, and the end cover covers the opening; the electrode assembly comprises a positive electrode sheet and a negative electrode sheet; the positive electrode sheet comprises a positive electrode current collector, and a positive electrode film layer which is disposed on at least one side of the positive electrode current collector in the direction of thickness of the positive electrode sheet and which includes a positive electrode active material, the positive electrode active material comprising a lithium-containing phosphate having an olivine structure; the negative electrode sheet comprises a negative electrode current collector, and a negative electrode film layer which is disposed on at least one side of the negative electrode current collector in the direction of thickness of the negative electrode sheet and which includes a negative electrode active material, wherein the discharge capacity per unit area of the positive electrode film layer ranges from 2.0 mAh/cm2 to 3.7 mAh/cm2; and the dimension of the positive electrode film layer in a first direction ranges from 75 mm to 105 mm, the first direction being parallel to a direction in

TOP COVER ASSEMBLY, SINGLE BATTERY, AND BATTERY PACK

NºPublicación:  WO2026000561A1 02/01/2026
Solicitante: 
HUIZHOU EVE POWER CO LTD [CN]
EVE POWER CO LTD [CN]
\u60E0\u5DDE\u4EBF\u7EAC\u52A8\u529B\u7535\u6C60\u6709\u9650\u516C\u53F8,
\u6E56\u5317\u4EBF\u7EAC\u52A8\u529B\u6709\u9650\u516C\u53F8
CN_222940138_U

Resumen de: WO2026000561A1

A top cover assembly, a single battery, and a battery pack. The top cover assembly comprises a current collecting disc (10), a plastic member (20), and a conductive terminal (30). The plastic member (20) is connected to the current collecting disc (10), and the plastic member (20) is configured with a through hole (210). The conductive terminal (30) is connected to the side of the plastic member (20) away from the current collecting disc (10). The conductive terminal (30) is configured with an abutting portion (310) extending in the direction of the current collecting disc (10). The abutting portion (310) passes through the through hole (210) and abuts against the current collecting disc (10).

PROTECTION FILM SHEET AND ELECTRODE LAMINATE MANUFACTURING APPARATUS INCLUDING SAME

NºPublicación:  WO2026005258A1 02/01/2026
Solicitante: 
LG ENERGY SOLUTION LTD [KR]
\uC8FC\uC2DD\uD68C\uC0AC \uC5D8\uC9C0\uC5D0\uB108\uC9C0\uC194\uB8E8\uC158

Resumen de: WO2026005258A1

The protection film sheet according to one embodiment of the present invention includes: a first layer including at least one selected from the group consisting of polyimide (PI), polyethylene terephthalate (PET), polypropylene (PP), polycyclohexylenedimethylene terephthalate (PCT), and polyethylene naphthalate (PEN); and a second layer including silicon (Si) laminated on the first layer, wherein the protection film sheet has a moisture content of 0.001 ppm or more to 5000 ppm or less, or the protection film sheet further includes, on an outer surface thereof, a coating layer formed of a ceramic material. The electrode laminate manufacturing apparatus according to another embodiment of the present invention includes the protection film sheet described above and is configured to manufacture an electrode laminate in which a first separator, a negative electrode, a second separator, and a positive electrode are sequentially laminated, the apparatus comprising: a laminating unit for bonding an electrode laminate sheet in which the multiple negative electrodes are disposed to be spaced apart from each other on a first separator sheet and the multiple positive electrodes are disposed to be spaced apart from each other on a second separator sheet; and a first sealing unit for bonding the first separator sheet and the second separator sheet to each other, wherein the protection film sheet is positioned between the laminating unit and the electrode laminate sheet and between the fir

ALL-SOLID-STATE BATTERY

NºPublicación:  WO2026005132A1 02/01/2026
Solicitante: 
SAMSUNG ELECTRO MECH CO LTD [KR]
SAMSUNG ELECTRO-MECHANICS CO., LTD

Resumen de: WO2026005132A1

An all-solid-state battery may include a laminate including a positive electrode layer, a negative electrode layer, and a solid electrolyte layer disposed between the positive electrode layer and the negative electrode layer, a first fired electrode disposed outside of the laminate and connected to the positive electrode layer, a second fired electrode disposed outside of the laminate and connected to the negative electrode layer, a first metal plate electrode connected to the first fired electrode, and a second metal plate electrode connected to the second fired electrode.

MULTI-STAGE COATING APPARATUS FOR SECONDARY BATTERY

NºPublicación:  WO2026005117A1 02/01/2026
Solicitante: 
KGA CO LTD [KR]
\uCF00\uC774\uC9C0\uC5D0\uC774 \uC8FC\uC2DD\uD68C\uC0AC
KR_102767477_B1

Resumen de: WO2026005117A1

The present invention relates to a coating apparatus for a secondary battery, and more particularly, to a multi-stage coating apparatus for a secondary battery, in which a plurality of drying modules for drying an object to be coated are stacked vertically, and then the object to be coated is dried while zigzagging, thus reducing the space required for drying, and vertically stacking the drying modules can promote uniform drying, and thereby improve the quality of the secondary battery.

COMPOSITE ELECTROLYTE, PRODUCTION METHOD THEREFOR, AND POWER STORAGE DEVICE

NºPublicación:  WO2026005031A1 02/01/2026
Solicitante: 
TOAGOSEI CO LTD [JP]
\u6771\u4E9E\u5408\u6210\u682A\u5F0F\u4F1A\u793E

Resumen de: WO2026005031A1

A composite electrolyte according to the present invention contains an inorganic solid electrolyte and an organic solid electrolyte. The organic solid electrolyte contains molecular crystals and a polymer. The molecular crystals contain, as constituent units, an alkali metal salt and an organic molecule having at least one atom selected from the group consisting of sulfur, oxygen, nitrogen, and phosphorous. The polymer has substantially no repeating units represented by the formula -(R1-O)- (with the caveat that R1 is an alkylene group) in the main chain thereof.

SOLID ELECTROLYTE AND POWER STORAGE DEVICE

NºPublicación:  WO2026005029A1 02/01/2026
Solicitante: 
TOAGOSEI CO LTD [JP]
\u6771\u4E9E\u5408\u6210\u682A\u5F0F\u4F1A\u793E

Resumen de: WO2026005029A1

A solid electrolyte according to the present invention contains: a molecular crystal that includes, as constituent units, an organic molecule that includes at least one type of atom selected from the group that consists of sulfur atoms, oxygen atoms, nitrogen atoms, and phosphorous atoms and an alkali metal salt; and a non-crosslinked polymer that has a principal chain that does not substantially include a repeating unit represented by -(R-O)- (in which R is an alkylene group).

BATTERY, BATTERY PACK, AND ELECTRIC DEVICE

NºPublicación:  WO2026001745A1 02/01/2026
Solicitante: 
BYD COMPANY LTD [CN]
\u6BD4\u4E9A\u8FEA\u80A1\u4EFD\u6709\u9650\u516C\u53F8
CN_222851630_U

Resumen de: WO2026001745A1

A battery, a battery pack, and an electric device. The battery comprises a housing, a battery cell, a terminal assembly, and a connecting member. The battery cell is disposed in the housing. The terminal assembly is at least partially disposed outside the housing. The housing is provided with a recessed portion, and the recessed portion is arranged opposite to the terminal assembly so as to accommodate a terminal assembly of another battery. The connecting member comprises a tab fixing portion and a pole fixing portion; the tab fixing portion is connected to a tab portion of the battery cell, and the pole fixing portion is connected to the terminal assembly; and one end of the tab fixing portion and one end of the pole fixing portion are connected at an angle to each other, forming an opening, the opening facing the recessed portion.

SECONDARY BATTERY AND ELECTRONIC APPARATUS

NºPublicación:  WO2026001619A1 02/01/2026
Solicitante: 
NINGDE AMPEREX TECH LIMITED [CN]
\u5B81\u5FB7\u65B0\u80FD\u6E90\u79D1\u6280\u6709\u9650\u516C\u53F8
CN_118712681_PA

Resumen de: WO2026001619A1

Disclosed in the present application are a secondary battery and an electronic apparatus. The secondary battery comprises a packaging pouch, an electrode assembly, positive electrode tabs and first bonding members; the packaging pouch comprises encapsulation portions; the electrode assembly comprises positive electrode current collectors and negative electrode current collectors; each positive electrode tab comprises a first section, a second section, a third section and a fourth section which are sequentially connected and integrally arranged, the first section protruding from the packaging pouch in a first direction, the second section being located within an encapsulation portion, the third section being located between the encapsulation portion and a negative electrode current collector, the fourth section being connected to the surface of a positive electrode current collector, the projection of the fourth section in a second direction perpendicular to the first direction being located within the negative electrode current collector, the second section, the third section and the fourth section being located on the same side of the winding central axis of the electrode assembly in the second direction, and each first bonding member being arranged on the surface of the fourth section facing away from the positive electrode current collector and bonding the fourth section and a positive electrode sheet.

ALUMINUM-CASING CYLINDRICAL BATTERY STRUCTURE INTO WHICH ELECTROLYTE IS INJECTED FROM POST END

NºPublicación:  WO2026001868A1 02/01/2026
Solicitante: 
YANTAI LIHUA ELECTRIC POWER TECH CO LTD [CN]
\u70DF\u53F0\u529B\u534E\u7535\u6E90\u79D1\u6280\u6709\u9650\u516C\u53F8
CN_222802060_U

Resumen de: WO2026001868A1

The present invention relates to the technical field of cylindrical batteries, and in particular to an aluminum-casing cylindrical battery structure into which an electrolyte is injected from a post end. The structure comprises a casing, in which a jellyroll is provided, the top of the jellyroll being a negative electrode end, and the bottom of the jellyroll being a positive electrode end. The positive electrode end comprises a cover plate, the edge of the cover plate being laser welded to the bottom of the casing. The bottom of the cover plate is laser welded to a positive tab of the jellyroll, an explosion-proof valve being provided in the center of the cover plate. An electrolyte injection hole for electrolyte injection is provided in the centers of a negative electrode current collector disc and a stud. The present invention simplifies the structure of the positive electrode end, greatly reduces the costs of structural parts, takes full advantage of the internal space of a battery cell, and changes the previous mode of electrolyte injection from the bottom to electrolyte injection from the top, such that the number of times of flipping over the cylindrical battery is reduced, simplifying the process and reducing device investment costs. After electrolyte injection and formation, a sealing nail is mounted into the electrolyte injection hole of the stud, and the top end of the sealing nail and the stud are laser welded to each other, thus effectively ensuring the reliabilit

LITHIUM SECONDARY BATTERY AND ELECTRICAL APPARATUS

NºPublicación:  WO2026000983A1 02/01/2026
Solicitante: 
CONTEMPORARY AMPEREX TECH CO LIMITED [CN]
\u5B81\u5FB7\u65F6\u4EE3\u65B0\u80FD\u6E90\u79D1\u6280\u80A1\u4EFD\u6709\u9650\u516C\u53F8
CN_121237961_PA

Resumen de: WO2026000983A1

The present application provides a lithium secondary battery and an electrical apparatus. A non-aqueous electrolyte of the battery comprises a first additive, a second additive, and a non-aqueous solvent; the first additive comprises a cyclic sulfate compound represented by formula I; the second additive comprises an isocyanate-based compound represented by formula II; the non-aqueous solvent comprises ethylene carbonate accounting for 10%-50% of the total mass of the non-aqueous electrolyte. The non-aqueous electrolyte has a good positive and negative electrode interface protection capability, reduces the side reactions on the surfaces of the positive and negative electrodes, reduces the impedance of a battery cell, and can improve the cycle performance and storage performance of the lithium secondary battery.

BATTERY PACK, ELECTRIC ENERGY DEVICE AND ENERGY STORAGE SYSTEM

NºPublicación:  WO2026001015A1 02/01/2026
Solicitante: 
BYD COMPANY LTD [CN]
\u6BD4\u4E9A\u8FEA\u80A1\u4EFD\u6709\u9650\u516C\u53F8
CN_118868299_PA

Resumen de: WO2026001015A1

The present application relates to a battery pack, an electric energy device and an energy storage system. The battery pack comprises a battery, a switch group and an electric energy interface, wherein the switch group is electrically connected to both the battery and the electric energy interface; the switch group is used for controlling the battery to deliver a direct current to the electric energy interface; and the switch group is used for alternately switching states under the control of the battery pack to change the direction of the current flowing from the battery to the electric energy interface, so as to output an alternating current to the electric energy interface. In the technical solution of the present application, the functionality of the existing switch group is enhanced, so that the switch group can perform alternating-current/direct-current conversion while completing direct-current power supply. In this way, the problem of grid connection between the battery pack and an energy storage power station is solved without adding additional electrical elements and without providing an extra inverter, thereby reducing the cost of grid connection between the battery pack and the energy storage power station.

MICRO-GRID DISTRIBUTED ENERGY STORAGE SYSTEM AND BATTERY SOC BALANCE CONTROL METHOD THEREFOR

NºPublicación:  WO2026000872A1 02/01/2026
Solicitante: 
WUXI DIVISION OF NO 703 RES INSTITUTE OF CSSC [CN]
\u4E2D\u56FD\u8239\u8236\u91CD\u5DE5\u96C6\u56E2\u516C\u53F8\u7B2C\u4E030\u4E09\u7814\u7A76\u6240\u65E0\u9521\u5206\u90E8
CN_118572835_A

Resumen de: WO2026000872A1

The present invention relates to the field of micro-grid operation control. Disclosed are a micro-grid distributed energy storage system and a battery SOC balance control method therefor. The method comprises: calculating a standard deviation of SOCs of target battery clusters in an energy storage system; if the standard deviation is not greater than a first SOC threshold value, performing power allocation on the target battery clusters by using an average power method; if the standard deviation is greater than the first SOC threshold value, but is less than a second SOC threshold value, performing power allocation on the target battery clusters by using a weighting coefficient method; if the standard deviation is not less than the second SOC threshold value, performing power allocation on the target battery clusters by using a piecewise weighting coefficient method; and a power coordination controller issuing a power allocation result to power converters for executing corresponding charging and discharging, such that the SOCs of the battery clusters can be quickly and smoothly balanced.

COBALT-FREE, MAGNESIUM-DOPED LITHIUM-RICH MANGANESE-BASED POSITIVE ELECTRODE MATERIAL, PREPARATION METHOD THEREFOR, AND USE THEREOF

NºPublicación:  WO2026000594A1 02/01/2026
Solicitante: 
JINGMEN GEM CO LTD [CN]
GEM CO LTD [CN]
\u8346\u95E8\u5E02\u683C\u6797\u7F8E\u65B0\u6750\u6599\u6709\u9650\u516C\u53F8,
\u683C\u6797\u7F8E\u80A1\u4EFD\u6709\u9650\u516C\u53F8
CN_118867225_A

Resumen de: WO2026000594A1

A cobalt-free, magnesium-doped lithium-rich manganese-based positive electrode material, a preparation method therefor, and a use thereof. The cobalt-free, magnesium-doped lithium-rich manganese-based positive electrode material has the following chemical formula: Li(NixMn1-x)MgyO2, where 0.1 ≤ x ≤ 0.5 and 0.01 ≤ y ≤ 0.1. The preparation method comprises: (1) mixing a nickel salt, a manganese salt, a magnesium salt, and deionized water to obtain a metal salt solution; (2) adding the metal salt solution, a precipitant solution, and a complexing agent solution into a base liquid in parallel flow and carrying out co-precipitation reaction, so as to obtain a lithium-rich manganese-based precursor; (3) mixing the lithium-rich manganese-based precursor and a lithium salt and performing primary calcination, so as to obtain a lithium-rich manganese-based intermediate; and (4) mixing the lithium-rich manganese-based intermediate and a lithium salt solution, and performing solid-liquid separation and then secondary calcination, so as to obtain a cobalt-free, magnesium-doped lithium-rich manganese-based positive electrode material. The provided cobalt-free, magnesium-doped lithium-rich manganese-based positive electrode material overcomes the shortcomings of conventional modification methods and improves the electrochemical performance of positive electrode materials.

TAPE APPLICATION METHOD FOR TAB, BATTERY, AND TAPE APPLICATION APPARATUS FOR TAB

NºPublicación:  WO2026000566A1 02/01/2026
Solicitante: 
CONTEMPORARY AMPEREX TECH CO LIMITED [CN]
\u5B81\u5FB7\u65F6\u4EE3\u65B0\u80FD\u6E90\u79D1\u6280\u80A1\u4EFD\u6709\u9650\u516C\u53F8
CN_121215911_PA

Resumen de: WO2026000566A1

The present application relates to the technical field of batteries, and discloses a tape application method for a tab, a battery, and a tape application apparatus for a tab. The tape application method for a tab can enhance the bonding reliability between adhesive tapes and tabs. The tape application method for a tab comprises: placing a bare cell on a tape application tool, and enabling a tape application pending surface of a tab on the bare cell to be located at a position corresponding to an unwinding device, wherein the unwinding device can carry an adhesive tape; controlling the unwinding device to place the adhesive tape at a position corresponding to the tape application pending surface; and controlling an airflow generator to generate a pressing airflow towards the tape application pending surface for the adhesive tape, so that the adhesive tape is bonded to the tape application pending surface under the action of the pressing airflow. The tape application method for a tab provided in the present application is used for applying adhesive tapes onto tabs of bare cells.

BATTERY AND ELECTRIC DEVICE

NºPublicación:  WO2026000584A1 02/01/2026
Solicitante: 
CONTEMPORARY AMPEREX TECH CO LIMITED [CN]
\u5B81\u5FB7\u65F6\u4EE3\u65B0\u80FD\u6E90\u79D1\u6280\u80A1\u4EFD\u6709\u9650\u516C\u53F8
CN_222914894_U

Resumen de: WO2026000584A1

A battery (100) and an electric device (1000). The battery (100) comprises a case (10), a heat exchange member (104), and battery cells (20), and an accommodating space is formed in the case (10); the battery cells (20) are arranged in the accommodating space; the heat exchange member (104) comprises a heat exchange section (1041), the heat exchange section (1041) is arranged on one side of the wall surface of the battery cells (20) and is used for performing heat exchange with the battery cells (20), cavities (1042) are provided in the heat exchange section (1041), and there are multiple cavities (1042) arranged in a first direction, the first direction being perpendicular to the wall surface.

POSITIVE ELECTRODE FOR SECONDARY BATTERY, METHOD FOR MANUFACTURING POSITIVE ELECTRODE FOR SECONDARY BATTERY, AND NON-AQUEOUS ELECTROLYTE SECONDARY BATTERY

NºPublicación:  WO2026004851A1 02/01/2026
Solicitante: 
PANASONIC INTELLECTUAL PROPERTY MAN CO LTD [JP]
\u30D1\u30CA\u30BD\u30CB\u30C3\u30AF\uFF29\uFF30\u30DE\u30CD\u30B8\u30E1\u30F3\u30C8\u682A\u5F0F\u4F1A\u793E

Resumen de: WO2026004851A1

A positive electrode for a secondary battery according to an embodiment of the present disclosure comprises a positive electrode current collector and a positive electrode mixture layer that is disposed on a surface of the positive electrode current collector. The positive electrode mixture layer includes a positive electrode active material and a positive electrode electrically conductive agent. The positive electrode active material includes a lithium composite oxide having a specific composition. The positive electrode electrically conductive agent includes carbon black and carbon nanotubes. The carbon black includes first carbon black having a diameter of 100 nm or less and an aspect ratio of 1.0-1.2. The positive electrode mixture layer includes 50 units or more of the first carbon black inside a region having an area of 10 μm2. The first carbon black is dispersed inside said region at a Gini coefficient of 0.6 or less.

NONWOVEN FABRIC FOR LEAD ACID STORAGE BATTERY AND METHOD FOR MANUFACTURING SAME

NºPublicación:  WO2026004840A1 02/01/2026
Solicitante: 
ENTEK ASIA INC [JP]
\u30A8\u30F3\u30C6\u30C3\u30AF\u30A2\u30B8\u30A2\u682A\u5F0F\u4F1A\u793E

Resumen de: WO2026004840A1

Problem One objective of the present invention is to provide a good nonwoven fabric, such as a pasting paper and a separator, which is positioned between electrode plates of a lead acid storage battery and with which a deterioration in the ability of the nonwoven fabric to follow the shape of the electrode plates, associated with charge and discharge cycles, is suppressed, the deterioration resulting from expansion and contraction of the electrode plates that occur due to charging and discharging of the lead acid storage battery, said nonwoven fabric such as a pasting paper and a separator does not contain pinholes, by using a surface modifier that produces little or no foam in a stirred liquid, when the surface modifier is used to modify the surface of a hydrophobic material that has cushioning properties, to impart hydrophilicity thereto. Another objective is to provide a method for manufacturing the nonwoven fabric. Solution Disclosed is a nonwoven fabric for a lead acid storage battery, the nonwoven fabric being composed of at least one kind of fiber selected from among glass fibers having a weight average fiber diameter of 4.0 µm or less, glass long fibers having a weight average fiber diameter of more than 4.0 µm, natural fibers, organic fibers having acid resistance, and thermally fusible organic fibers, the nonwoven fabric being characterized by additionally containing a material that has cushioning properties and is surface-modified using a surface modifier so as t

NONAQUEOUS ELECTROLYTE SOLUTION AND NONAQUEOUS ELECTROLYTE SECONDARY BATTERY

NºPublicación:  WO2026004857A1 02/01/2026
Solicitante: 
PANASONIC INTELLECTUAL PROPERTY MAN CO LTD [JP]
\u30D1\u30CA\u30BD\u30CB\u30C3\u30AF\uFF29\uFF30\u30DE\u30CD\u30B8\u30E1\u30F3\u30C8\u682A\u5F0F\u4F1A\u793E

Resumen de: WO2026004857A1

A nonaqueous electrolyte solution according to the present disclosure contains: a nonaqueous solvent; an electrolyte that is dissolved in the nonaqueous solvent; and particles of a material that has a composition represented by M1αM2βM3γO3. Here, M1 is at least one element that is selected from the group consisting of Sr, Ca, and Ba, M2 is at least one element that is selected from the group consisting of Zr and Ti, M3 is at least one element that is selected from alkaline earth metal elements, and that is different from M1, and 0.5 ≤ α ≤ 1.5, 0.5 ≤ β ≤ 1.5, and 0 ≤ γ < 1.5 are satisfied.

COMPOSITE ELECTROLYTE, PRODUCTION METHOD THEREFOR, AND POWER STORAGE DEVICE

NºPublicación:  WO2026005030A1 02/01/2026
Solicitante: 
TOAGOSEI CO LTD [JP]
\u6771\u4E9E\u5408\u6210\u682A\u5F0F\u4F1A\u793E

Resumen de: WO2026005030A1

A composite electrolyte containing an inorganic solid electrolyte and an organic solid electrolyte, wherein the organic solid electrolyte contains molecular crystals and a polymer, the ion conductance of the molecular crystals at 25°C is 1.0×10-6 S/cm or greater, and the alkali metal ion transport number of the composite electrolyte at 25°C is 0.80 or greater.

MANUFACTURING METHOD FOR LARGE-CAPACITY BATTERY, AND LARGE-CAPACITY BATTERY

NºPublicación:  WO2026001870A1 02/01/2026
Solicitante: 
D AUS ENERGY STORAGE TECH XIAN CO LTD [CN]
\u53CC\u6FB3\u50A8\u80FD\u79D1\u6280\uFF08\u897F\u5B89\uFF09\u6709\u9650\u516C\u53F8
CN_121215962_PA

Resumen de: WO2026001870A1

Disclosed in the present invention are a manufacturing method for a large-capacity battery, and a large-capacity battery. The manufacturing method for a large-capacity battery comprises the following steps: performing a formation treatment on a plurality of electrode assemblies, and testing the electrode assemblies, which have been subjected to the formation treatment, so as to select electrode assemblies having an acceptable performance; and placing in a case the plurality of electrode assemblies having an acceptable performance, injecting an electrolyte into the case, and ensuring that the container is sealed after the electrolyte is injected, wherein positive electrodes of the plurality of electrode assemblies having an acceptable performance are connected as a main positive electrode of a large-capacity battery, and negative electrodes of the plurality of electrode assemblies having an acceptable performance are connected as a main negative electrode of the large-capacity battery, so as to complete the manufacturing of the large-capacity battery. In the present invention, a formation operation is directly performed on electrode assemblies, and a plurality of acceptable electrode assemblies are then directly placed into a case to form a large-capacity battery, thereby greatly improving the manufacturing efficiency of large-capacity batteries and reducing the manufacturing costs thereof.

ABNORMAL ELECTRODE SHEET DETECTION METHOD AND APPARATUS, ELECTRONIC DEVICE, AND STORAGE MEDIUM

NºPublicación:  WO2026001722A1 02/01/2026
Solicitante: 
HEFEI GOTION HIGH TECH POWER ENERGY CO LTD [CN]
\u5408\u80A5\u56FD\u8F69\u9AD8\u79D1\u52A8\u529B\u80FD\u6E90\u6709\u9650\u516C\u53F8
CN_118570552_A

Resumen de: WO2026001722A1

Embodiments of the present application relate to the technical field of computers. Provided are an abnormal electrode sheet detection method and apparatus, an electronic device, and a storage medium. The method comprises: determining a picture to be detected of a battery cell to be tested; and inputting said picture into an anomaly detection model to obtain an output target detection result, the anomaly detection model being obtained by training taking annotated battery cell pictures and unannotated battery cell pictures as training samples and taking annotation information corresponding to the annotated battery cell pictures and first results corresponding to the unannotated battery cell pictures as training labels, the first results being obtained in the following mode: inputting each unannotated battery cell picture into a trained comparison model, and obtaining a first result of each unannotated battery cell picture output by the comparison model, and the comparison model being trained by taking the annotated battery cell pictures as training samples and taking the annotation information corresponding to the annotated battery cell pictures as a training label. The embodiments of the present application improve the electrode sheet anomaly detection accuracy on the basis of a small number of annotated battery cell pictures.

BATTERY ASSEMBLY AND ELECTRIC DEVICE

NºPublicación:  WO2026001862A1 02/01/2026
Solicitante: 
BYD COMPANY LTD [CN]
\u6BD4\u4E9A\u8FEA\u80A1\u4EFD\u6709\u9650\u516C\u53F8
CN_121215963_PA

Resumen de: WO2026001862A1

Provided in the embodiments of the present application are a battery assembly and an electric device. In the battery assembly provided in the embodiments of the present application, a parameter relationship between a battery cell and a heat-absorbing member is defined, such that the designed thickness of the heat-absorbing member can be optimized while achieving a relatively good thermal diffusion suppression effect, thereby reducing the production costs of the battery assembly and ensuring a relatively high energy density of the battery assembly.

VOLTAGE TYPE DETECTION CIRCUIT, BATTERY, CHARGING INTERFACE, AND VEHICLE

NºPublicación:  WO2026000866A1 02/01/2026
Solicitante: 
WUHAN LOTUS CARS CO LTD [CN]
\u6B66\u6C49\u8DEF\u7279\u65AF\u6C7D\u8F66\u6709\u9650\u516C\u53F8
CN_118655357_PA

Resumen de: WO2026000866A1

Provided in the present application are a voltage type detection circuit, a battery, a charging interface, and a vehicle. The detection circuit is configured to detect the output voltage type of a charging pile, which comprises a positive electrode and a negative electrode. The circuit comprises: a voltage processing module, an isolation optocoupler and an output module, wherein an input end of the voltage processing module is configured to be connected to a positive electrode of a charging pile, and an output end of the voltage processing module is connected to an input end of the isolation optocoupler; an output end of the isolation optocoupler is connected to an input end of the output module; the voltage processing module is configured to output a voltage signal on the basis of an output voltage type of the charging pile, the output voltage type of the charging pile comprising an alternating-current source or a direct-current source; and the isolation optocoupler is turned on or turned off under the control of the voltage signal, and the output module outputs a voltage type signal under the control of the turning-on or turning-off of the isolation optocoupler. The detection circuit of the present application has a simple structure, and can achieve the effect of efficiently detecting the type of a power supply voltage.

BATTERY THERMAL RUNAWAY PREDICTION METHOD AND SYSTEM, AND STORAGE MEDIUM

NºPublicación:  WO2026000700A1 02/01/2026
Solicitante: 
EVE ENERGY CO LTD [CN]
\u60E0\u5DDE\u4EBF\u7EAC\u9502\u80FD\u80A1\u4EFD\u6709\u9650\u516C\u53F8
CN_118837777_PA

Resumen de: WO2026000700A1

The present application provides a battery thermal runaway prediction method and system, and a storage medium. The method comprises: acquiring voltage data of a battery under test under a preset condition; according to the preset condition and the voltage data, obtaining internal resistance data corresponding to said battery; on the basis of a preset activation energy model, processing the internal resistance data, and obtaining activation energy data corresponding to said battery; and, according to the activation energy data, determining a probability of thermal runaway of said battery, thereby achieving accurate prediction of thermal runaway of the battery.

COMPOSITE POSITIVE ELECTRODE MATERIAL AND PREPARATION METHOD THEREFOR, AND SECONDARY BATTERY

NºPublicación:  WO2026000850A1 02/01/2026
Solicitante: 
NAT INSTITUTE OF GUANGDONG ADVANCED ENERGY STORAGE CO LTD [CN]
\u5E7F\u4E1C\u65B0\u578B\u50A8\u80FD\u56FD\u5BB6\u7814\u7A76\u9662\u6709\u9650\u516C\u53F8
CN_118630182_PA

Resumen de: WO2026000850A1

A composite positive electrode material and a preparation method therefor, and a secondary battery. The composite positive electrode material comprises: a positive electrode substrate; a fast-ion conductor coating layer covering the positive electrode substrate, wherein the fast-ion conductor coating layer has pores; and a carbon material located in the pores of the fast-ion conductor coating layer. The composite positive electrode material is a positive electrode material, having ion conductivity and electron conductivity, for an artificial CEI coating layer, and has high specific capacity; and a battery manufactured by using the composite positive electrode material has low internal resistance and a long cycle life.

INDUCTIVE COUPLING ANTENNA FOR COMMUNICATION WITHIN BATTERY PACKS

NºPublicación:  WO2026003230A1 02/01/2026
Solicitante: 
DUKOSI LTD [GB]
DUKOSI LIMITED

Resumen de: WO2026003230A1

A module antenna for use with a battery cell in a battery pack is provided. The module antenna enabling wireless communication between an electronic device coupled to the battery cell and a bus antenna. The module antenna comprises: a transmission line operatively coupled to the electronic device at one end and to at least one antenna at its other end, the at least one antenna enabling electro-magnetic coupling with the bus antenna, the at least one antenna having a plurality of sections arranged in series forming an unbalanced electrical path and being coupled to a termination resistor at its distal end. The module antenna further comprises at least one capacitive element located between the transmission line and the termination resistor, the capacitive element and the at least one antenna having a resonant frequency matched to an operating frequency of a desired transmission signal.

END PLATE

NºPublicación:  WO2026003004A1 02/01/2026
Solicitante: 
JAGUAR LAND ROVER LTD [GB]
JAGUAR LAND ROVER LIMITED
GB_2642080_PA

Resumen de: WO2026003004A1

Aspects of the present invention relate to an end plate (300, 400, 500, 600) suitable for a cell stack (200, 700) of prismatic cells (204), to an electric vehicle battery cell stack (200, 700), to an electric vehicle battery assembly (800) and to a vehicle (100). The end plate (300, 400, 500, 600) comprises a first temperature sensor (302) and a second temperature sensor (304), where the first temperature sensor (302) is located adjacent a first edge (306) of the end plate (300, 400, 500, 600), and the second temperature sensor (304) is located adjacent an edge of the end plate away from the first edge (306). The cell stack (200, 700) may comprise a plurality of cells (204) arranged in parallel, wherein the end plate (300, 400, 500, 600) is configured to be positioned adjacent an endmost cell (2024a, 204n) of the cell stack (200, 700). The end plate (300, 400, 500, 600) of the invention allows for efficient and effective temperature sensing of the cells (204) within the cell stack (200, 700).

WIRELESS COMMUNICATION SYSTEM FOR A BATTERY MANAGEMENT SYSTEM, BATTERY MANAGEMENT SYSTEM, AND METHOD OF OPERATING A BATTERY MANAGEMENT SYSTEM

NºPublicación:  WO2026003000A1 02/01/2026
Solicitante: 
BELENOS CLEAN POWER HOLDING AG [CH]
BELENOS CLEAN POWER HOLDING AG
WO_2026003000_PA

Resumen de: WO2026003000A1

Embodiments of the present invention include a battery wireless communication system (10) for a battery management system (20) comprising: at least one wireless communication device (11, 11a, 11b), said RF master, managing a communication protocol; a plurality of battery cells (13); a plurality of monitoring devices (12), said RF slaves, communicating with wireless link (18) with RF master (11, 11a, 11b), each RF slave (12) monitoring one cell (13); characterized in that the system (10) is configured to exchange data via command from RF master (11, 11a, 11b) and/or reply from RF slave (12) with a message comprising a payload less than 10 bytes.

ELECTRONIC RADIO FREQUENCY COMMUNICATION SYSTEM OF A BATTERY MANAGEMENT SYSTEM

NºPublicación:  WO2026002966A1 02/01/2026
Solicitante: 
BELENOS CLEAN POWER HOLDING AG [CH]
BELENOS CLEAN POWER HOLDING AG

Resumen de: WO2026002966A1

Embodiments of the present invention include an electronic radio frequency communication system (10) of a battery management system (20), this system (10) comprising: - a battery pack (19) including at least one module comprising at least one stack of battery cells (13), each battery cell (13) having its own monitoring device (12), named BMS slave (12); - at least one radio frequency communication device (11a, 11b), said radio frequency master, wherein the electronic radio frequency communication system (10) comprises a radio frequency coupler (32) connecting the monitoring device (12) to the radio frequency communication device (11a, 11b).

BATTERY MANAGEMENT SYSTEM, METHOD OF OPERATING A BATTERY MANAGEMENT SYSTEM

NºPublicación:  WO2026002938A1 02/01/2026
Solicitante: 
BELENOS CLEAN POWER HOLDING AG [CH]
BELENOS CLEAN POWER HOLDING AG
WO_2026002938_PA

Resumen de: WO2026002938A1

A battery management system (20) comprising : -a battery pack (19) including at least one stack of battery cells (13); -a master electronic control unit (15), said BMS master; -at least two wireless communication device (11), said RF masters, wherein one of the RF masters is active, said active RF master (11a), and the others are passive, said passive RF masters (11b); -a plurality of monitoring devices (12), said BMS slaves, each slave monitoring one cell. wherein an active RF master is configured to calculate and send commands to the BMS slaves, and a passive RF master is configured to only receive data from the BMS slaves, wherein RF masters and BMS slaves being configured to communicate solely using wireless (18) communication link, and BMS master and RF masters being configured to communicate using a wired (16) communication link, in order to exchange data for managing the battery pack.

AN IONIC AND ELECTRONIC CONDUCTIVE POLYMERIC MATERIAL FOR BATTERIES

NºPublicación:  WO2026003378A1 02/01/2026
Solicitante: 
CENTRE NATIONAL DE LA RECHERCHE SCIENT [FR]
UNIV DE BORDEAUX [FR]
INST POLYTECHNIQUE DE BORDEAUX [FR]
CENTRE NATIONAL DE LA RECHERCHE SCIENTIFIQUE,
UNIVERSIT\u00C9 DE BORDEAUX,
INSTITUT POLYTECHNIQUE DE BORDEAUX

Resumen de: WO2026003378A1

The present invention relates to batteries, such as lithium, sodium or zinc batteries. In particular, the present invention relates to an electrode material comprising at least one electroactive material and at least one polymeric material. The invention also relates to an electrode comprising said electrode material and to a battery comprising said electrode. The invention is also directed to a method of manufacturing said electrode material, the method comprising at least one step of mixing the polymeric material with the electroactive material, thereby obtaining the electrode material, and optionally at least one step of pouring the obtained electrode material on a current collector.

APPARATUS FOR COUPLING ELECTRODE TABS OF A SEMI-FINISHED ELECTROCHEMICAL CELL AND METHOD THEREOF

NºPublicación:  WO2026003683A1 02/01/2026
Solicitante: 
G D S P A [IT]
G.D S.P.A

Resumen de: WO2026003683A1

An apparatus (10) for coupling electrode tabs (7) of an electrochemical cell semi-finished product (1) comprises a pressing mechanism (20) movable in a transverse direction between a resting configuration and a pressing configuration, wherein in said pressing configuration said pressing mechanism (20) is configured to press together in the transverse direction said tabs (7) and wherein said pressing mechanism (20), when in the pressing configuration, defines a gap (40), extended in a longitudinal direction, comprising an end opening (41) and configured to contain said pressed tabs (7); a punch (50) movable in the longitudinal direction in at least one compacting position in which the punch (50) is inserted in said gap (40) through said end opening (41), wherein in the compacting position the punch (50) is configured to press at least some tabs (7) of said plurality of tabs (7) in the longitudinal direction.

MAINTAINING STATE OF CHARGE OF A BATTERY OF AN ELECTRIC VEHICLE

NºPublicación:  WO2026005946A1 02/01/2026
Solicitante: 
CATERPILLAR INC [US]
CATERPILLAR INC

Resumen de: WO2026005946A1

A method and apparatus for maintaining a state of charge of a battery of an electric vehicle is provided. The method comprises charging the battery of the electric vehicle to a specified state of charge, resting the battery at the specified state of charge for a resting time period, determining a resting voltage, VR, of the battery at the end of the resting time period, setting an onboard charger to a constant voltage charging mode having a constant voltage, VC, based on the resting voltage, VR, and maintaining the specified state of charge of the battery whilst powering one or more ancillary electrical devices of the electric vehicle.

FLUORIDE ION BATTERIES WITH ELECTROLYTES BASED ON SALIFIED FLUORINATED POLYMERS

NºPublicación:  WO2026003656A1 02/01/2026
Solicitante: 
POLITECNICO DI MILANO [IT]
POLITECNICO DI MILANO

Resumen de: WO2026003656A1

Fluoride ion batteries wherein the electrolyte comprises at least one fluorinated polymer of formula (I) or (IA), wherein m is an integer comprised between 1 and 20; n is an integer comprised between 10 and 100 p= 0 or 1 and when it is =1 it is selected from formula (II) and formula (III) wherein r is 1 or 2 D is a linear or branched C2-C10 alkylene, with the proviso that the carbon atom in beta position to the ammonium cation does not contain H atoms; R1 and R5, the same or different from each other are H or C1-C10 linear or branched alkyls, R2, R3, and R4, the same or different from each other are linear or branched C1-C10 alkyls Z(+) is selected from formula (IV) or formula (V).

INTUMESCENT BATTERY ENCLOSURE

NºPublicación:  WO2026003536A1 02/01/2026
Solicitante: 
ENVIROGRAF LTD [GB]
ENVIROGRAF LTD

Resumen de: WO2026003536A1

A fire-proofed enclosure for housing one or more battery units is provided. The enclosure comprises a housing formed entirely or essentially from a cloth-based material coated or impregnated with a solution which contains an intumescent material. An internal scaffold prevents distortion of the enclosure during use and under thermal stress. The enclosure further includes at least one wall configured to form an aperture through which power delivery cabling can pass. This aperture is configured to close upon exposure to excessive heat through expansion of the intumescent material. In preferred embodiments, the enclosure incorporates internal and/or external layers of impact-absorbing intumescent material to protect against mechanical abuse, as well as a thermoplastic tube containing an extinguishing agent that activates in the event of a fire. The enclosure is configured to smother and isolate batteries experiencing thermal runaway, thereby mitigating fire risk in electric vehicles or during battery charging.

Dispositif de gestion thermique pour une batterie électrique

NºPublicación:  FR3164061A1 02/01/2026
Solicitante: 
HUTCHINSON [FR]
HUTCHINSON
FR_3164061_PA

Resumen de: FR3164061A1

La présente divulgation concerne un dispositif de gestion thermique (200) pour batterie électrique, le dispositif de gestion thermique comprenant une structure (202) réalisée dans un matériau compressible comprenant un ou plusieurs logements (204) aménagé(s) dans au moins une surface de ladite structure, et dans lequel dans chaque logement est rempli d’un isolant (205), ledit isolant présentant une isolation thermique supérieure à l’isolation thermique du matériau de ladite structure. Figure de l’abrégé : Figure 2

PRESSING DEVICE FOR A BATTERY CELL STACK

NºPublicación:  WO2026002793A1 02/01/2026
Solicitante: 
IKERLAN S COOP [ES]
IKERLAN, S.COOP

Resumen de: WO2026002793A1

Pressing device for a battery cell stack (10) comprising a plurality of prismatic or pouch-type battery cells (11), the pressing device (1) comprising a first pressure plate (2) and a second pressure plate (3), and a first side structure (4) and a second side structure (5) configured to be fixed to the first and the second pressure plate (2, 3). The first side structure (4) and the second side structure (5) expand and are compressed in the stacking direction with an increase and a decrease in the thickness of the battery cells (11) respectively, and comprise a plurality of deformable elements (7) which for each width of the first side structure (4) and the second side structure (5) behave as deformable elements of positive stiffness, negative stiffness, or zero stiffness.

ACCUMULATOR, IN PARTICULAR AN ACCUMULATOR FOR AN ELECTRIC VEHICLE

NºPublicación:  WO2026002314A1 02/01/2026
Solicitante: 
TECHNICKA UNIVERZITA V LIBERCI [CZ]
TECHNICKA UNIVERZITA V LIBERCI

Resumen de: WO2026002314A1

An accumulator (1), in particular an accumulator (1) for an electric vehicle, which comprises electrical cells (2), in which at least one conduit (4) of the heat exchange medium made of hyperelastic, flexible and electrically non-conductive material is arranged in the space between its electrical cells (2), wherein each electrical cell (2) of the accumulator (1 ) is in at least one planar or linear contact with the conduit (4).

PROCESS FOR THE PRODUCTION OF ALKYLENE CARBONATE

NºPublicación:  WO2026002649A1 02/01/2026
Solicitante: 
SHELL INTERNATIONALE RES MAATSCHAPPIJ B V [NL]
SHELL USA INC [US]
SHELL INTERNATIONALE RESEARCH MAATSCHAPPIJ B.V,
SHELL USA, INC

Resumen de: WO2026002649A1

The invention relates to a continuous process for the production of an alkylene carbonate by the reaction of an alkylene oxide with carbon dioxide in the presence of a catalyst, in which process fresh carbon dioxide is fed to the process as part of a feed (i) comprising carbon dioxide and oxygen, in which feed (i) the oxygen concentration is greater than 0.01 mole%; fresh alkylene oxide is fed to the process as part of a feed (ii) comprising alkylene oxide; the molar ratio between carbon dioxide in the feed (i) and the alkylene oxide in the feed (ii) is greater than 1.02:1; (a) the alkylene oxide, carbon dioxide and the catalyst are continuously introduced into a reaction zone, from which a liquid product stream containing alkylene carbonate and catalyst and a gas stream comprising carbon dioxide and oxygen are withdrawn; (b) the alkylene carbonate and a stream containing catalyst are separated from the liquid product stream; (c) the alkylene carbonate, separated in step (b), is recovered as product.

PROCESS FOR THE PREPARATION OF A MIXED DIALKYL CARBONATE

NºPublicación:  WO2026002650A1 02/01/2026
Solicitante: 
SHELL INTERNATIONALE RES MAATSCHAPPIJ B V [NL]
SHELL USA INC [US]
SHELL INTERNATIONALE RESEARCH MAATSCHAPPIJ B.V,
SHELL USA, INC

Resumen de: WO2026002650A1

The invention relates to a process for the preparation of a mixed dialkyl carbonate of formula R1O(C=O)OR2, comprising reacting a dialkyl carbonate of formula R1O(C=O)OR1 and a dialkyl carbonate of formula R2O(C=O)OR2, wherein R1 and R2 are different alkyl groups, in the presence of a catalyst, wherein the catalyst comprises an aluminum phosphate and the aluminum phosphate is obtained by a process comprising: (a) mixing an aluminum containing salt with phosphoric acid in a molar ratio Al/P of from 0.1:1 to 20:1; (b) mixing a base with the mixture resulting from step (a), resulting in the formation of an aluminum phosphate precipitate; (c) optionally heating the precipitate containing mixture; and (d) recovering the precipitate.

METHOD FOR CONTROLLING THE GENERATION OF GAS BY A BATTERY AND ASSOCIATED CONTROL DEVICE

NºPublicación:  WO2026002636A1 02/01/2026
Solicitante: 
AMPERE S A S [FR]
AMPERE S.A.S
FR_3163772_PA

Resumen de: WO2026002636A1

The invention relates to a method for controlling the generation of gas by a battery, the method comprising the following steps: determining, at a given time te, an amount of gas Xte generated by the battery between a time t0 when the battery is brought into use and the time te as a function of a history of the operating conditions of the battery between t0 and te, estimating, on the basis of a prediction model, an amount of gas XtEOL generated by the battery at the end of life of the battery tEOL as a function of the amount of gas Xte and a history of the operating conditions of the battery between t0 and te, comparing the estimated amount of gas XtEOL with a predefined limit value L, and adjusting the battery operating conditions when the estimated amount of gas XtEOL is greater than or equal to the limit value L.

METHOD OF DETERMINING THE TARGET CHARGING CURRENT OF A HIGH-VOLTAGE BATTERY OF AN ELECTRIC VEHICLE BASED ON A TARGET STATE OF CHARGE AND A TARGET CHARGING TIME SET BY A USER

NºPublicación:  WO2026003612A1 02/01/2026
Solicitante: 
MASERATI S P A [IT]
MASERATI S.P.A

Resumen de: WO2026003612A1

A method (50) of determining the target charging current (ITarget) of a high-voltage battery of an electric vehicle based on a target state of charge (SOCTgt) and a target charging time (Δtusr) is described. The electrical power (PHV_load) absorbed by the active electrical loads during the charge phase, the initial state of charge (SOCAct), and the temperature (TBatt) of the battery are detected by means of vehicle sensors. A first value of charging current (IOpt) is determined (502), based on the electrical power and the electrical resistance of the battery, which minimizes the energy loss due to the active electrical loads and thermal dissipation. A second value of constant charging current is determined (504), based on the battery capacity, the target charging time, the target state of charge, and the initial state of charge, that, if maintained for the target charging time, allows the target state of charge to be reached. A curve indicative of the limit values of the charging current based on the state of charge is determined based on the initial state of charge and the temperature of the battery. If the second current value exceeds the limit values: (i) the duration of a first charging phase during which the second current value is lower than the limit and the duration of a second charging phase during which the second current value is higher than the limit are determined; (ii) a limit state of charge reachable within the first charging phase is determined based on the

SYSTEM AND METHOD FOR RECYCLING LITHIUM-ION BATTERIES

NºPublicación:  WO2026005874A1 02/01/2026
Solicitante: 
ECOBAT SOLUTIONS INC [US]
ECOBAT SOLUTIONS, INC

Resumen de: WO2026005874A1

A system and method for recycling lithium-ion batteries is disclosed. The system comprises a battery input configured to receive battery material, a first shredder for processing battery material coupled to the battery input, wherein the battery material is submersed in a liquid when output from the first shredder, a drying auger coupled to the first shredder and configured to dry the battery material, and a screen coupled to the drying auger and configured to separate black mass particles from the battery material.

CONDUCTIVE COMPOSITE, METHOD FOR PRODUCING SAME, SOLID-STATE ACCUMULATOR, BATTERY, AND VEHICLE

NºPublicación:  WO2026002440A1 02/01/2026
Solicitante: 
MERCEDES BENZ GROUP AG [DE]
MERCEDES-BENZ GROUP AG
DE_102024002089_PA

Resumen de: WO2026002440A1

The invention relates to a conductive composite (1) comprising an electrically conductive carrier material which has pores (2) and which is provided at least partially with a lithiophilic material (3) inside the pores (2). The conductive composite according to the invention is characterized in that the carrier material is formed by carbon-based fibers.

Batterie configurable par commutation de cellules à fiabilité accrue

NºPublicación:  FR3164068A1 02/01/2026
Solicitante: 
VITESCO TECH [DE]
Vitesco Technologies
FR_3164068_PA

Resumen de: FR3164068A1

La présente invention a pour objet une batterie (10) comprenant une branche (B) et une pluralité d’unités de capacité (12a-12d) interposées en séries dans la branche, chaque unité de capacité comportant une voie principale (16p) et une voie auxiliaire (16s) montées en parallèle et équipées chacune d’un interrupteur (24p, 24s) ;la batterie comportant pour chaque unité de capacité une carte électronique (26a-26d) incluant une unité de commande (27a-27b) des interrupteurs et une circuiterie de mesure (28a-28d) incluant pour chaque cellule associée : - un amplificateur différentiel (30) doté d’une entrée reliée à la borne positive de cellule et d’une entrée reliée à la borne négative de cellule, et - deux sources de courant pilotable (32u, 32g) pour tirer le potentiel de la cellule vers la valeur positive en tension ou vers la masse. Figure pour l'abrégé : Fig. 7

MULTIFUNCTIONAL BI-REDOX RADICAL ORGANIC MOLECULES

NºPublicación:  WO2026002560A1 02/01/2026
Solicitante: 
UNIV PARIS CITE [FR]
CENTRE NATIONAL DE LA RECHERCHE SCIENT [FR]
UNIVERSITE PARIS CITE,
CENTRE NATIONAL DE LA RECHERCHE SCIENTIFIQUE

Resumen de: WO2026002560A1

The invention relates to bipolar bi-redox-active compounds of general formula (I). The invention also relates to specific applications of these compounds associated with their electrochemical properties.

Batterie configurable par commutation de cellules à robustesse augmentée

NºPublicación:  FR3164071A1 02/01/2026
Solicitante: 
VITESCO TECH [DE]
Vitesco Technologies
FR_3164071_PA

Resumen de: FR3164071A1

La présente invention a pour objet une batterie (10) comprenant une branche (B) et une pluralité d’unités de capacité (12a-12b) interposées en séries dans la branche, chaque unité de capacité comportant une voie principale (16p) et une voie auxiliaire (16s) montées en parallèle, au moins une cellule (14) interposée dans la voie principale, un premier interrupteur (24p) interposé dans la voie principale et un deuxième interrupteur (24s) interposé dans la voie auxiliaire ; la batterie comportant pour chaque unité de capacité (12a-12b) une carte électronique (26a-26b) pour piloter sélectivement l’ouverture et la fermeture de chacun des interrupteurs (24p, 24s), dont au moins une est alimentée suivant une logique de redondance par prélèvement de courant (ia, ib) sur ladite au moins une cellule (14) d’au moins deux unités de capacité (12a,12b), l’un des courants (ia) étant converti par un convertisseur DC/DC (44) pour le rendre compatible avec l’autre (ib). Figure pour l'abrégé : Fig.8

Batterie configurable par commutation de cellules à sureté de fonctionnement augmentée

NºPublicación:  FR3164069A1 02/01/2026
Solicitante: 
VITESCO TECH [DE]
Vitesco Technologies
FR_3164069_PA

Resumen de: FR3164069A1

La présente invention a pour objet une batterie (10) comprenant une branche (B) et une pluralité d’unités de capacité (12a-12d) interposées en série dans la branche, chaque unité de capacité comportant une voie principale (16p) et une voie auxiliaire (16s) montées en parallèle, au moins une cellule (14) interposée dans la voie principale, un premier interrupteur (24p) interposé dans la voie principale et un deuxième interrupteur (24s) interposé dans la voie auxiliaire ;la batterie comportant pour chaque unité de capacité (12a-12d) une carte électronique (26a-26d) pour piloter sélectivement l’ouverture et la fermeture de chacun des interrupteurs (24p, 24s), et au moins un circuit de contournement (70) associé à une unité de capacité (12a-12d) ou associé à une série de plusieurs unités de capacité juxtaposées le long de la branche, ce circuit de contournement comportant une voie électrique (72) le long de laquelle est interposée un interrupteur (74). Figure pour l'abrégé : Fig.11

METHODS OF PREPARING A COMPOSITION

NºPublicación:  WO2026003619A1 02/01/2026
Solicitante: 
DYSON TECH LIMITED [GB]
DYSON TECHNOLOGY LIMITED

Resumen de: WO2026003619A1

Provided herein are methods of preparing a composition having the general formula AX. A = LieMfcd; c is a cation vacancy; M is Ti, V, Fe, Cr, Mn, Co, Ni, Mo, W, Al, Nb, P, Si, B, Sn or a combination thereof; 0 ≤ d ≤ 0.5; 0 < e < 1; 0 < f ≤ 1; and the sum of d, e and f is 1. X = OpSqFlClkam; a is an anion vacancy; 0 ≤ p ≤ 1; 0 ≤ q ≤ 1; 0 ≤ l ≤ 1; 0 ≤ k ≤ 1; 0 ≤ m ≤ 0.5; and the sum of p, q, l, k and m is 1. The methods comprise providing at least one polar aprotic solvent; providing a precursor mixture comprising Li and M; and ball milling the at least one polar aprotic solvent and the precursor mixture for a period of time.

MULTI-COMPONENT SILICON COMPOSITE NEGATIVE ELECTRODE MATERIAL FOR LITHIUM SECONDARY BATTERY AND MANUFACTURING METHOD THEREOF

NºPublicación:  WO2026005097A1 02/01/2026
Solicitante: 
CHANG SUNG CO [KR]
(\uC8FC)\uCC3D\uC131

Resumen de: WO2026005097A1

An embodiment of the present invention provides a silicon composite negative electrode material. In a negative electrode material for a lithium secondary battery according to an embodiment of the present invention, a multi-component silicide matrix surrounding silicon nanoparticles has a cushioning effect when silicon expands in volume. In addition, copper (Cu) is added to the multi-component silicide matrix, and thus long-life characteristics may be improved due to stress relaxation in the matrix phase and improved electrical conductivity. Moreover, an optimal ratio between copper (Cu) and boron (B) is set to achieve stress relaxation through improvement of strength and ductility properties, thereby solving the problem of particle destruction in a silicon negative electrode material during a charge-discharge cycle.

BATTERY CONFIGURABLE BY SWITCHING CELLS HAVING INCREASED RELIABILITY

NºPublicación:  WO2026003040A1 02/01/2026
Solicitante: 
SCHAEFFLER TECH AG & CO KG [DE]
SCHAEFFLER TECHNOLOGIES AG & CO. KG
FR_3164068_PA

Resumen de: WO2026003040A1

The present invention relates to a battery (10) comprising a branch (B) and a plurality of capacity units (12a-12d) interposed in the branch, each capacity unit comprising a main path (16p) and an auxiliary path (16s) mounted in parallel and each equipped with a switch (24p, 24s); the battery comprises, for each capacity unit, a circuit board (26a-26d) including a control unit (27a-27b) for controlling the switches and measurement circuitry (28a-28d) including, for each associated cell: - a differential amplifier (30) provided with an input connected to the positive cell terminal and an input connected to the negative cell terminal, and - two controllable current sources (32u, 32g) for pulling the potential of the cell towards the positive voltage value or towards ground.

Ensemble pour modules de centre de calcul et/ou de données

NºPublicación:  FR3164034A1 02/01/2026
Solicitante: 
TONOMIA [BE]
TONOMIA
FR_3164034_PA

Resumen de: FR3164034A1

L’invention a pour objet un ensemble (500) comportant une pluralité d'installations (501), chaque installation comportant un pilier (2), les piliers étant notamment disposés suivant au moins une rangée, l’un au moins des piliers loge un ou plusieurs modules de centre de calcul et/ou de données (300) et un autre au moins des piliers loge un ou plusieurs modules de batterie (43), le ou les modules de centre de calcul et/ou de données (300) étant reliés au(x) module(s) de batterie pour être alimentés électriquement, et chaque pilier étant notamment pourvu d’un circuit de fluide caloporteur (310) configuré pour refroidir le ou les modules de centre de calcul et/ou de données (300), ce fluide caloporteur étant notamment de l’eau récupérée telle que de l’eau de pluie. Figure pour l’abrégé : Fig. 22

APPARATUS AND METHOD FOR MONITORING ELECTROLYTE OF BATTERY

NºPublicación:  WO2026003696A1 02/01/2026
Solicitante: 
CAMBRIDGE BATTERY RES LIMITED [GB]
CAMBRIDGE BATTERY RESEARCH LIMITED
GB_2642087_PA

Resumen de: WO2026003696A1

Disclosed is an apparatus and a method for monitoring parameters associated with an electrolyte sample of a battery, the apparatus comprising: a metallic housing with at least one opening; at least one access window, wherein the at least one access window is disposed on the battery via at least one opening of the metallic housing, wherein the at least one access window includes or is in contact with an electrolyte sample whose parameters are monitored, wherein the at least one access window is transparent to electromagnetic radiation, and wherein the parameters are monitored based on characteristics electromagnetic radiation emanating from the at least one access window; and a polymeric layer functioning as an insulator that insulates the battery from the metallic housing and the at least one access window, wherein the metallic housing is disposed on the polymeric layer, and wherein a portion of the at least one access window is disposed on the polymeric layer.

ELECTROCHEMICAL ENERGY STORAGE ELEMENT AND PRODUCTION METHOD

NºPublicación:  WO2026002897A1 02/01/2026
Solicitante: 
VARTA MICROBATTERY GMBH [DE]
VARTA MICROBATTERY GMBH

Resumen de: WO2026002897A1

An electrochemical energy storage element (100) comprises a housing which encloses an interior (103) and has a housing base (104) and a housing cover (102), each of which has an inner side facing the interior (103) and an outer side, and a single-walled housing casing (105). At least one positive electrode (122) and at least one negative electrode (121), which are connected to each other via an electrolyte, are arranged in the interior (103). The housing base (104) has a hole (107). An insulating layer (108) is arranged around the hole (107) on the inner side of the housing base (104). A small metal plate (109), which rests against this inner side, only separated by the insulating layer (108), forms a perforated base which closes the hole (107) on the inner side. A current conductor (110), which is electrically connected to one of the electrodes, is attached to the side of the small metal plate (109) facing away from the hole (107). The current conductor (110) and the small metal plate (109) are preferably connected to each other by means of a punctiform or linear weld seam (117), the current conductor (110) preferably being a metal foil having a thickness in the range of from 40 µm to 120 µm and the small metal plate (109) preferably having a thickness in the range of from 50 µm to 250 µm. In addition to the energy storage element (100), a method for producing it is also described.

PROCEDE DE DETECTION D’UNE ANOMALIE DE POMPE A EAU ET DE RECONFIGURATION D’UN GROUPE ELECTROMOTEUR

NºPublicación:  FR3163970A1 02/01/2026
Solicitante: 
STELLANTIS AUTO SAS [FR]
STELLANTIS AUTO SAS
FR_3163970_PA

Resumen de: FR3163970A1

Procédé de détection d'une anomalie de fonctionnement d'une pompe à eau et de reconfiguration d'un groupe électromoteur, dans un véhicule automobile électrique ou hybride comprenant un circuit caloporteur (CC1) de la batterie de traction (1), le circuit caloporteur comprenant une pompe de circulation pour faire circuler du fluide caloporteur dans un échangeur (11) au niveau de batterie de traction, le procédé comprenant :1- une étape d’identification d’une défaillance de la pompe à eau (3) du circuit caloporteur (CC1) de la batterie de traction,2- couper un sous-ensemble de consommateurs électriques non essentiels à la mobilité,3- mettre la batterie de traction en mode de limitation de performance,4- inhiber la recharge électrique de la batterie de traction à une borne de recharge, 5- fournir une indication à au moins un utilisateur du véhicule à propos d’un dysfonctionnement du véhicule. Figure 1

A BATTERY MODULE, BATTERY ENERGY STORAGE SYSTEM AND A RELATED METHOD

NºPublicación:  WO2026005770A1 02/01/2026
Solicitante: 
WAERTSILAE ENERGY STORAGE INC [US]
W\u00C4RTSIL\u00C4 ENERGY STORAGE INC

Resumen de: WO2026005770A1

The disclosure relates to a battery module (3) comprising a plurality of battery cells (4), and a casing (3a) housing said battery cells. Notably, the battery module (3) further comprises one or more igniters (5) provided within the casing (3a). The igniter (5) is configured to produce a spark when activated, so as to ignite a combustible gaseous mixture within the casing (3a), said gaseous mixture resulting from gas venting from one or more of the battery cells (4). The disclosure further concerns a battery energy storage system and a method of preventing build-up of a combustible gaseous mixture resulting from gas venting from one or more battery cells (4) in a battery energy storage system (1).

A BATTERY ENERGY STORAGE SYSTEM AND A RELATED METHOD

NºPublicación:  WO2026005769A1 02/01/2026
Solicitante: 
WAERTSILAE ENERGY STORAGE INC [US]
W\u00C4RTSIL\u00C4 ENERGY STORAGE INC

Resumen de: WO2026005769A1

The disclosure relates to a battery energy storage system (1), comprising one or more battery modules (3), each module holding a plurality of battery cells (4). The system further comprises an enclosure (2) housing said battery modules (3), and one or more igniters (5) configured to produce a spark when activated. Notably, the igniter (5) is provided within the enclosure (2) and is further configured suitable to ignite a combustible gaseous mixture within the enclosure (2) resulting from gas venting of one or more of the battery modules (3). The disclosure further concerns a method of preventing build-up of a combustible gaseous mixture resulting from gas venting from one or more battery modules (3) in a battery energy storage system (1).

METHOD FOR DEACTIVATION OF LITHIUM

NºPublicación:  WO2026000341A1 02/01/2026
Solicitante: 
LINDE GMBH [DE]
NORTH STAR ADVANCED RECYCLING TECH TSINGTAO CO LTD [CN]
LINDE GMBH,
NORTH STAR ADVANCED RECYCLING TECHNOLOGY (TSINGTAO) CO., LTD

Resumen de: WO2026000341A1

The invention relates to a method for deactivation of lithium (102), using an inert gas and water, comprising: providing a deactivation vessel (101), which contains the lithium (102), introducing the inert gas and the water into the deactivation vessel (101), and conducting a chemical reaction between the lithium and the water to form lithium hydroxide and hydrogen.

ELECTROLYTE, SECONDARY BATTERY AND ELECTRONIC DEVICE

NºPublicación:  WO2026003540A1 02/01/2026
Solicitante: 
BORSODCHEM ZRT [HU]
WANHUA CHEMICAL YANTAI BATTERY MAT SCIENCE CO LTD [CN]
BORSODCHEM ZRT,
WANHUA CHEMICAL (YANTAI) BATTERY MATERIAL SCIENCE CO., LTD

Resumen de: WO2026003540A1

The present disclosure provides an electrolyte a secondary battery and an electronic device. The electrolyte includes a sodium salt, a fluorinated sulfone compound, and an ether compound.

PICK-AND-PLACE DEVICE AND SECONDARY BATTERY MANUFACTURING DEVICE COMPRISING SAME

NºPublicación:  EP4671789A1 31/12/2025
Solicitante: 
LG ENERGY SOLUTION LTD [KR]
LG Energy Solution, Ltd
CN_120917323_PA

Resumen de: EP4671789A1

The present invention relates to an electrode assembly inspection device, and more specifically, relates to an inspection device inspecting damage to an outermost shell separator of an electrode assembly, and a secondary battery manufacturing device applying the same to an in-line process and a manufacturing method thereof.According to one example of the present invention, a secondary battery lead welding device may be provided, which comprises: a welder welding a plurality of electrode taps of an electrode assembly with electrode leads; an unloader receiving the electrode assembly, on which the welding is completed, from the welder and transferring it for a subsequent process; a pick-and-place device including a picker supporting the lower surface of the electrode assembly, on which the welding is completed, and transferring it to the unloader; and an upper end sensing device sensing whether the uppermost end separator of the electrode assembly is damaged through the picker.

BATTERY ASSEMBLY, AND BATTERY PACK AND VEHICLE INCLUDING SAME

NºPublicación:  EP4672472A1 31/12/2025
Solicitante: 
LG ENERGY SOLUTION LTD [KR]
LG ENERGY SOLUTION, LTD
CN_121002714_PA

Resumen de: EP4672472A1

The present disclosure relates to a battery assembly comprising: a plurality of battery cells having a vent part configured to discharge venting gas; a frame that is configured such that the plurality of battery cells are seated thereon and is formed with a plurality of vent holes at positions corresponding to the vent part; and a cover member that is configured to cover the vent holes and to be opened by the venting gas.

BATTERY DIAGNOSIS APPARATUS AND BATTERY DIAGNOSIS METHOD

NºPublicación:  EP4671794A1 31/12/2025
Solicitante: 
LG ENERGY SOLUTION LTD [KR]
LG Energy Solution, Ltd
KR_20250151340_PA

Resumen de: EP4671794A1

Disclosed is a battery diagnosing apparatus and a battery diagnosing method. The battery diagnosing apparatus includes a data obtaining unit configured to obtain a first profile representing a capacity-voltage relationship of a battery cell containing an active material with a multi-phase characteristic, and a processor configured to generate a plurality of comparison profiles based on a plurality of electrode profiles included in an electrode profile map. The processor is configured to select, as a second profile, one comparison profile from the plurality of comparison profiles by comparing each of the plurality of comparison profiles with the first profile, and determine at least one diagnostic factor representing a degradation state of the battery cell based on the second profile.

BATTERY DIAGNOSIS APPARATUS AND BATTERY DIAGNOSIS METHOD

NºPublicación:  EP4671795A1 31/12/2025
Solicitante: 
LG ENERGY SOLUTION LTD [KR]
LG Energy Solution, Ltd
CN_120500636_PA

Resumen de: EP4671795A1

Disclosed is a battery diagnosing apparatus and a battery diagnosing method. The battery diagnosing apparatus includes a data obtaining unit configured to obtain a first profile representing a capacity-voltage relationship of a battery cell containing an active material with a multi-phase characteristic, and a processor configured to generate a plurality of comparison profiles based on a plurality of electrode profiles included in an electrode profile map. The processor is configured to select, as a second profile, one comparison profile from the plurality of comparison profiles by comparing each of the plurality of comparison profiles with the first profile, and determine a positive electrode scale factor as a diagnostic factor representing a degradation state of the battery cell based on the second profile.

SILICON-CARBON COMPOSITE MATERIAL AND PREPARATION METHOD THEREFOR, NEGATIVE ELECTRODE SHEET, SECONDARY BATTERY, AND ELECTRICAL DEVICE

NºPublicación:  EP4672368A1 31/12/2025
Solicitante: 
CONTEMPORARY AMPEREX TECHNOLOGY CO LTD [CN]
Contemporary Amperex Technology Co., Limited
US_2025385262_PA

Resumen de: EP4672368A1

The present application relates to a silicon-carbon composite material and a preparation method therefor, a negative electrode sheet, a secondary battery, and an electrical device. The silicon-carbon composite material comprises a porous carbon matrix and a silicon-based material layer located in pores of the porous carbon matrix, the silicon-based material layer comprises a sub-nano silicon cluster and a sub-nano silicon carbide cluster, and the surface of the sub-nano silicon carbide cluster is in contact with the surface of the sub-nano silicon cluster. The silicon-carbon composite material has small expansibility, good cycle performance and fast charging performance and high energy density.

CASE AND PREPARATION METHOD THEREFOR, BATTERY, AND ELECTRIC DEVICE

NºPublicación:  EP4672442A1 31/12/2025
Solicitante: 
CONTEMPORARY AMPEREX TECHNOLOGY CO LTD [CN]
Contemporary Amperex Technology Co., Limited
WO_2025091952_PA

Resumen de: EP4672442A1

A case (100) and a preparation method therefor, a battery (5), and an electric device. The case (100) includes a thermally conductive insulating layer (130). The thermally conductive insulating layer (130) is provided on at least part of an inner surface of the case (100). A thermal conductivity coefficient of the thermally conductive insulating layer (130) ranges from 0.03 W/mK to 10 W/mK, and a resistance of the thermally conductive insulating layer (130) at a high voltage of 1000 V ranges from 100 MΩ to 100 GΩ.

SECONDARY BATTERY AND PREPARATION METHOD THEREFOR, AND ELECTRIC DEVICE

NºPublicación:  EP4672405A1 31/12/2025
Solicitante: 
CONTEMPORARY AMPEREX TECHNOLOGY CO LTD [CN]
Contemporary Amperex Technology Co., Limited
WO_2025091709_A1

Resumen de: EP4672405A1

The present application relates to a secondary battery and a preparation method therefor, and an electric device. The secondary battery comprises a positive electrode sheet, a negative electrode sheet, and an electrolyte. The positive electrode sheet comprises a positive electrode film layer; the positive electrode film layer comprises a positive electrode active material and a positive electrode electrolyte interface film; and the positive electrode electrolyte interface film comprises Li<sub>2</sub>MO<sub>4</sub>, wherein M comprises chalcogens. The electrolyte comprises a solvent and a lithium salt, and further comprises at least one of a lithium metal chelate and an additive capable of being combined with lithium ions to form a chelate. The secondary battery of the present application has low DCR, and has good rate performance and cycle performance.

SECONDARY BATTERY INCLUDING ELECTRODE ASSEMBLY LATERALLY INSERTED INTO CASE, AND MANUFACTURING METHOD THEREOF

NºPublicación:  EP4672396A1 31/12/2025
Solicitante: 
SAMSUNG SDI CO LTD [KR]
Samsung SDI Co., Ltd
CN_121238033_PA

Resumen de: EP4672396A1

A secondary battery includes: a case having an open side surface; an electrode assembly inserted into the case through the open side surface, the electrode assembly including a bent electrode tab; a terminal electrically connected to the electrode tab of the electrode assembly and exposed to an outside of the case; a cover covering the open side surface of the case; an electrode plate insulating member electrically insulating an electrode plate of the electrode assembly from the terminal; and a bent portion insulating member electrically insulating an inner surface of the cover from the bent portion of the electrode tab.

BATTERY AND METHOD OF MANUFACTURING SAME

NºPublicación:  EP4672395A1 31/12/2025
Solicitante: 
SAMSUNG SDI CO LTD [KR]
Samsung SDI Co., Ltd
CN_121215842_PA

Resumen de: EP4672395A1

A battery includes: an electrode assembly including a first electrode, a second electrode, and a separator between the first electrode and the second electrode and wound together; a case to accommodate the electrode assembly, and including a bottom portion, a sidewall portion connected to the bottom portion, and an opening at a side opposite to the bottom portion; and a cap assembly to seal the opening by being connected to one end of the sidewall portion of the case. A substrate of the second electrode extends and is wound to surround an outer circumference of the electrode assembly, and at least a portion of the outer circumference of the electrode assembly contacts the sidewall portion of the case.

End plate

NºPublicación:  GB2642080A 31/12/2025
Solicitante: 
JAGUAR LAND ROVER LTD [GB]
Jaguar Land Rover Limited
GB_2642080_PA

Resumen de: GB2642080A

A cell stack (Fig. 2, 200) comprising parallel prismatic cells (Fig. 2, 204) with an end plate 300 adjacent to the endmost cell (Fig. 2, 204n) comprising a first temperature sensor 302 adjacent a middle of a first edge 306 and a second temperature sensor 304 adjacent an edge away from the first edge. The second sensor may be adjacent a corner formed by a second 310 and a third side 308. A third sensor (Fig. 5, 505) may be adjacent a corner formed by the third and a fourth 312 side. The stack - optionally in an electric vehicle (Fig. 1, 100) - may have a temperature regulation plate (Fig. 7, 702) along the longitudinal axis, a terminating plate (Fig. 2, 206) at the opposite end of the stack to the end plate, and a Cell Supervisory Circuit module (Fig. 6, 602) on the end plate in communication with the sensors. A battery assembly may comprise a pair of stacks connected by a bus bar (Fig. 8, 704), optionally engaging the stacks adjacent their end plates. A second bus bar may engage the stacks adjacent the middle. One stack may be inversely oriented relative to the other.

Apparatus and method for monitoring electrolyte of battery

NºPublicación:  GB2642087A 31/12/2025
Solicitante: 
CAMBRIDGE BATTERY RES LIMITED [GB]
Cambridge Battery Research Limited
GB_2642087_PA

Resumen de: GB2642087A

Apparatus comprising a housing 102 with at least one opening and at least one access window 104 transparent to electromagnetic radiation and disposed on a battery via the at least one opening, and contacting an electrolyte whose parameters are monitored by electromagnetic radiation. The apparatus may comprise an insulating polymeric layer 106. The housing may be metallic, optionally aluminium, aluminium alloy, steel alloy or aluminium layer on polymer. The parameters may be conductivity, ionic diffusion coefficients, ionic concentration, molar thermodynamic factor or transference number. The battery may be on a first surface 108A of a polymeric layer, with the housing and access window on an opposite surface 108B such that the layer functions as a dielectric between the window and housing, and the battery. The radiation may be of Terahertz frequency. A method comprising irradiating a prism with a first electromagnetic radiation which propagates through the prism and is scattered at an edge of the window, detecting a second electromagnetic radiation emanating from the prism, and measuring one or more characteristics of the second electromagnetic radiation. Refractive indices of the prism, window and electrolyte may be calibrated. An alert indicating the health and performance of the battery may be generated.

AN IONIC AND ELECTRONIC CONDUCTIVE POLYMERIC MATERIAL FOR BATTERIES

NºPublicación:  EP4672359A1 31/12/2025
Solicitante: 
CENTRE NAT RECH SCIENT [FR]
UNIV BORDEAUX [FR]
INST POLYTECHNIQUE BORDEAUX [FR]
Centre National de la Recherche Scientifique,
Universit\u00E9 de Bordeaux,
Institut Polytechnique de Bordeaux

Resumen de: EP4672359A1

The present invention relates to batteries, such as lithium, sodium or zinc batteries. In particular, the present invention relates to an electrode material comprising at least one electroactive material and at least one polymeric material. The invention also relates to an electrode comprising said electrode material and to a battery comprising said electrode.The invention is also directed to a method of manufacturing said electrode material, the method comprising at least one step of mixing the polymeric material with the electroactive material, thereby obtaining the electrode material, and optionally at least one step of pouring the obtained electrode material on a current collector.

FIBROUS SILICON-CARBON COMPOSITE MATERIAL AND PREPARATION METHOD THEREFOR

NºPublicación:  EP4672371A1 31/12/2025
Solicitante: 
SHIDA SHINGWA ADVANCED MAT GROUP CO LTD [CN]
Shida Shingwa Advanced Material Group Co., Ltd
US_2025361603_PA

Resumen de: EP4672371A1

The present invention discloses a fibrous silicon-carbon composite material and a preparation method therefor. The fibrous silicon-carbon composite material includes a core-shell structure, where a core of the core-shell structure includes a porous carbon fiber and nano-silicon, and a shell of the core-shell structure includes an inorganic lithium salt and amorphous carbon. The present invention has a characteristic of high electronic conductivity, and a lithium-ion battery to which the present invention is applied exhibits an excellent rate capability and excellent cycle performance.

CURRENT COLLECTOR, ELECTRODE SHEET, SECONDARY BATTERY, AND ELECTRONIC DEVICE

NºPublicación:  EP4672383A1 31/12/2025
Solicitante: 
BYD CO LTD [CN]
BYD Company Limited
KR_20250153829_PA

Resumen de: EP4672383A1

A power consuming device, comprising a secondary battery. The secondary battery comprises an electrode sheet, the electrode sheet comprises a current collector and a positive electrode active material disposed on the current collector. The current collector is used to carry an electrode active material and comprises a foil material and a conductive coating disposed on two opposite sides of the foil material. The conductive coating comprises a conductive material dense region and a plurality of recessed less adhesive regions arranged at intervals in the conductive material dense region, the conductive material dense region comprises a conductive material and a binder, and the conductive material comprises a granular conductive agent. At least part of each recessed less adhesive region does not comprise a binder, and at least part of the region does not comprise a granular conductive material.

ELECTROCHEMICAL DEVICE AND ELECTRIC APPARATUS

NºPublicación:  EP4672416A1 31/12/2025
Solicitante: 
NINGDE AMPEREX TECHNOLOGY LTD [CN]
Ningde Amperex Technology Limited
US_2025385255_PA

Resumen de: EP4672416A1

An electrochemical apparatus includes a positive active material layer (2212) and a negative active material layer (2222), where the positive active material layer (2212) includes a positive active material, and the negative active material layer (2222) includes a negative active material. The electrochemical apparatus satisfies the following formulas: 0.5 ≤ (U0 - U) / (1.06 - CB) ≤ 1.5; and CB = (A' × B' × C') / (A × B × C); by controlling the relationship among the charge cut-off voltage U volt of the electrochemical apparatus, the Full-charge Voltage U0 volt of the battery, and the ratio CB of the negative electrode discharge capacity per unit area to the positive electrode discharge capacity per unit area, 0.5 ≤ (U0 - U) / (1.06 - CB) ≤ 1.5, the high-temperature performance of the electrochemical apparatus can be improved while a lithium plating window can be improved, thereby improving kinetic performance of the battery.

PRESSING DEVICE FOR A BATTERY CELL STACK

NºPublicación:  EP4672391A1 31/12/2025
Solicitante: 
IKERLAN S COOP [ES]
Ikerlan, S. Coop

Resumen de: EP4672391A1

Pressing device for a battery cell stack (10) comprising a plurality of prismatic or pouch-type battery cells (11), the pressing device (1) comprising a first pressure plate (2) and a second pressure plate (3), and a first side structure (4) and a second side structure (5) configured to be fixed to the first and the second pressure plate (2, 3). The first side structure (4) and the second side structure (5) expand and are compressed in the stacking direction with an increase and a decrease in the thickness of the battery cells (11) respectively, and comprise a plurality of deformable elements (7) which for each width of the first side structure (4) and the second side structure (5) behave as deformable elements of positive stiffness, negative stiffness, or zero stiffness.

ELECTROCHEMICAL ENERGY STORAGE ELEMENT AND METHOD OF MANUFACTURE

NºPublicación:  EP4672288A1 31/12/2025
Solicitante: 
VARTA MICROBATTERY GMBH [DE]
VARTA Microbattery GmbH

Resumen de: EP4672288A1

Ein elektrochemisches Energiespeicherelement 100 umfasst ein einen Innenraum 103 umschließendes Gehäuse mit einem Gehäuseboden 104 und einem Gehäusedeckel 102, die jeweils eine in den Innenraum 103 weisende Innenseite und eine Außenseite aufweisen, und einem einwandigen Gehäusemantel 105. In dem Innenraum 103 angeordnet sind mindestens eine positive und mindestens eine negative Elektrode, die über einen Elektrolyten miteinander verbunden sind. Der Gehäuseboden 104 oder der Gehäusedeckel 102 weisen ein Loch 107 auf. Auf der Innenseite des Gehäusebodens 104 oder des Gehäusedeckels mit dem Loch 107 ist eine Isolierschicht 108 um das Loch 107 herum angeordnet. Ein Metallplättchen 109, das an dieser Innenseite, nur getrennt durch die Isolierschicht 108, anliegt, bildet einen Lochboden, der das Loch 107 auf der Innenseite verschließt. Ein Stromleiter 110, der mit einer der Elektroden elektrisch verbunden ist, ist an die dem Loch 107 abgewandte Seite des Metallplättchens 109 angebunden. Neben dem Energiespeicherelement 100 werden auch Verfahren zu seiner Herstellung beschrieben.

BATTERY MODULE

NºPublicación:  EP4672546A1 31/12/2025
Solicitante: 
NICOVENTURES TRADING LTD [GB]
Nicoventures Trading Limited

Resumen de: EP4672546A1

A battery module and an aerosol provision device comprising such a battery module is described. The battery module includes a battery and one or more electric circuit that are responsive, at least in part, to an input, to cause a persistent change in the one or more circuits to prevent charging of the battery and/or to prevent transfer of electrical power from the battery to the aerosol provision device.

BATTERY MODULE

NºPublicación:  EP4672545A1 31/12/2025
Solicitante: 
NICOVENTURES TRADING LTD [GB]
Nicoventures Trading Limited

Resumen de: EP4672545A1

A battery module is described that is connectable to an aerosol provision device for generating aerosol. The battery module comprises a battery (for providing electrical power to the aerosol provision device), a data storage medium, and a controller (configured to obtain and store battery data in the data storage medium).

ALL-SOLID BATTERY COMPRISING THROUGH HOLE

NºPublicación:  EP4672382A1 31/12/2025
Solicitante: 
BELENOS CLEAN POWER HOLDING AG [CH]
Belenos Clean Power Holding AG
CN_121216001_PA

Resumen de: EP4672382A1

The present invention relates to an all-solid battery comprising: a casing comprising a tubular body comprising a first through hole, an outer tubular surface and an inner tubular surface defining an internal volume of the tubular body, first and planar case portions each comprising a through hole arranged to match the first through hole of the tubular body; a first and second metallic conductors comprising a hollow tubular body and provided coaxially within the internal volume of the tubular body of the casing and provided adjacent to the outer tubular surface and the inner tubular surface of the tubular body of the casing, respectively; a first cell unit comprising a first cathode current collector, a first cathode adjacent to the cathode current collector, a first solid state electrolyte (SSE) adjacent to the first cathode, optionally a first anode adjacent to the first SSE, and a first anode current collector adjacent to the first anode, wherein each component of the first cell unit comprises a hollow tubular body and is provided coaxially within the internal volume of the tubular body of the casing.

DEVICE AND METHOD FOR EXCHANGING VEHICLE FLUIDS

NºPublicación:  EP4671512A1 31/12/2025
Solicitante: 
VOLVO TRUCK CORP [SE]
VOLVO TRUCK CORPORATION

Resumen de: EP4671512A1

A device (1) for exchanging vehicle fluids (111, 121), comprising- a first fluid port (10) to connect to a first assembly (110) of a vehicle (100), the first assembly (110) containing a first vehicle fluid (111),- a second fluid port (20) to connect to a second assembly (120) of the vehicle (100), the second assembly (120) containing a second vehicle fluid (121),- a first fluid control arrangement (12) configured to selectively permit fluid flow from the first assembly (110) to the first fluid port (10) and to selectively permit fluid flow from the first fluid port (10) to the first assembly (110), and- a second fluid control arrangement (22) configured to selectively permit fluid flow from the second assembly (120) to the second fluid port (20) and to selectively permit fluid flow from the second fluid port (20) to the second assembly (120).

BATTERY MODULE WITH HEAT EXCHANGER HOUSING FOR IMMERSION COOLING

NºPublicación:  EP4670224A1 31/12/2025
Solicitante: 
WHITEMARK TECH GMBH [DE]
Whitemark Technology GmbH
WO_2025237524_PA

Resumen de: WO2025237524A1

Provided is a battery module, comprising a housing including at least one double-walled portion, wherein a channel is integrally formed for a flow of a first tempering liquid; a second tempering liquid included in the housing; and a plurality of battery cells included in the housing and arranged in alignment with each other, wherein at least one terminal of each battery cell is located adjacent to the at least one double walled portion.

NEGATIVE ELECTRODE ACTIVE MATERIAL, SECONDARY BATTERY, AND ELECTRONIC DEVICE

NºPublicación:  EP4672378A1 31/12/2025
Solicitante: 
NINGDE AMPEREX TECHNOLOGY LTD [CN]
Ningde Amperex Technology Limited
WO_2024178611_PA

Resumen de: EP4672378A1

A negative electrode active material is provided. The negative electrode active material includes a carbon-based material, where a surface of the carbon-based material includes element sodium and element oxygen. An atomic percentage of the element sodium is X, and an atomic percentage of the element oxygen is Y, where Y/X≥3.0. X and Y are obtained through testing using an X-ray energy dispersive spectrometer. In this application, amounts of element sodium and element oxygen on the surface of the carbon-based material are controlled to be within given ranges, so that quality of SEI films can be effectively improved, thereby allowing a secondary battery to have excellent cycling performance. A secondary battery including the negative electrode active material is further provided.

NEGATIVE ELECTRODE ACTIVE MATERIAL, SECONDARY BATTERY, AND ELECTRONIC APPARATUS

NºPublicación:  EP4672377A1 31/12/2025
Solicitante: 
NINGDE AMPEREX TECHNOLOGY LTD [CN]
Ningde Amperex Technology Limited
US_2025379231_PA

Resumen de: EP4672377A1

A negative electrode active material is provided. The negative electrode active material includes a carbon-based material, where particle surface of the carbon-based material includes an alkali metal element, and the alkali metal element includes element sodium and/or element potassium. In this application, the surface of carbon-based material such as a graphite material is treated to obtain an organic substance layer similar to an SEI film on the particle surface, which can effectively improve the quality of the SEI film, thereby improving the initial coulombic efficiency and cycling performance of the secondary battery. A secondary battery including the negative electrode active material is further provided.

BATTERY PROVIDED WITH A COOLING DEVICE COMPRISING AT LEAST ONE HEAT PIPE

NºPublicación:  EP4670222A1 31/12/2025
Solicitante: 
SAFRAN ELECTRICAL & POWER [FR]
Safran Electrical & Power
CN_120693723_PA

Resumen de: CN120693723A

The invention relates to a battery (10) comprising a plurality of electrochemical cells (11) arranged within a closed structure (12). The battery (10) is provided with a cooling device comprising at least one heat pipe (1) configured to contain a heat transfer fluid intended to undergo evaporation and condensation cycles, the at least one heat pipe (1) is integrated on a base (13) of the closed structure (12) by overmolding, such that heat is taken through an evaporation end (4) of the heat pipe (1) arranged to be in contact with the battery cell (11) and heat is transferred through a condensation end (5) of the heat pipe (1) to a cold source (F) located outside the closed structure (12).

HIGH VOLTAGE BATTERY CONDITIONING FOR BATTERY ELECTRIC VEHICLE

NºPublicación:  EP4670223A2 31/12/2025
Solicitante: 
NIKOLA CORP [US]
Nikola Corporation
WO_2024177812_PA

Resumen de: MX2025009405A

Systems and methods provide for battery conditioning for high voltage (HV) electrical vehicles. Battery temperatures are monitored, and responsive to one or more battery temperatures falling within designated ranges, one or more battery temperatures may be increased via heating in order to provide for more uniform battery performance and conditioning.

SYSTEMS AND METHODS FOR ADAPTIVE USB CHARGING

NºPublicación:  EP4670249A1 31/12/2025
Solicitante: 
NOCO CO [US]
The Noco Company
CN_120642168_PA

Resumen de: CN120642168A

Systems and methods for charging a rechargeable electronic device having a USB interface are provided. An example method includes comparing a charging voltage level of a charging device to a charging voltage range. The method may also include charging the battery with the charging current based on the charging voltage level being within the charging voltage range. The method may also include comparing the charging current to a charging current range, and increasing the charging current based on determining that the charging current is within the charging current range. The method may include again comparing the charging voltage level to the charging voltage range and comparing the charging current to the charging current range, and based on determining that the charging voltage level is within the charging voltage range and the charging current is within the charging current range, continuing to charge the rechargeable electronic device with the charging current.

A SOLID POLYMER ELECTROLYTE

NºPublicación:  EP4670220A1 31/12/2025
Solicitante: 
AGENCY SCIENCE TECH & RES [SG]
Agency for Science, Technology and Research
CN_120814081_PA

Resumen de: CN120814081A

A solid state polymer electrolyte is provided, the solid state polymer electrolyte comprising a cross-linked polytriazolium matrix. The invention also provides a method for preparing the solid polymer electrolyte. Further provided is a battery comprising the solid polymer electrolyte as described herein.

METHOD OF PREPARING PRECURSOR FOR LITHIUM SECONDARY BATTERY

NºPublicación:  EP4671211A1 31/12/2025
Solicitante: 
POSCO FUTURE M CO LTD [KR]
Posco Future M Co., Ltd
KR_20250161467_PA

Resumen de: EP4671211A1

Provided is a method for manufacturing a precursor for a lithium secondary battery, the method comprising: preparing a metal raw material; and forming a reaction solution comprising the metal raw material to coprecipitate a metal hydroxide precursor, wherein the reaction solution further comprises an additional additive, and the additive comprises a colloidal flocculant.

APPARATUS AND METHOD OF PREPARING PRECURSOR OF CATHODE ACTIVE MATERIAL FOR LITHIUM SECONDARY BATTERY

NºPublicación:  EP4670837A1 31/12/2025
Solicitante: 
POSCO FUTURE M CO LTD [KR]
Posco Future M Co., Ltd
CN_120677014_PA

Resumen de: EP4670837A1

The present invention relates to an apparatus and method for manufacturing a positive electrode active material precursor for a lithium secondary battery. The apparatus for manufacturing a positive electrode active material precursor for a lithium secondary battery comprises: a reactor into which reaction raw materials are introduced to produce a reaction product; an agitator for agitating the reaction raw materials; a solid-liquid separation member disposed between a sidewall of the reactor and the agitator to perform solid-liquid separation of the reaction product; and a filtrate outlet disposed above the solid-liquid separation member to separate and discharge the filtrate to the outside of the reactor.

PREPARATION METHOD OF CATHODE ACTIVE MATERIAL PRECURSOR FOR LITHIUM SECONDARY BATTERY, AND CATHODE ACTIVE MATERIAL PRECURSOR FOR LITHIUM SECONDARY BATTERY, PREPARED BY SAME

NºPublicación:  EP4671210A1 31/12/2025
Solicitante: 
POSCO FUTURE M CO LTD [KR]
Posco Future M Co., Ltd
CN_120813548_PA

Resumen de: EP4671210A1

The present invention relates to a method for manufacturing a positive electrode active material precursor for a lithium secondary battery, the method comprising: a first coprecipitation step of introducing a first transition metal-containing solution, a first chelating agent-containing solution, and a first pH-adjusting agent-containing solution into a first reactor to form a first reaction solution, and performing a coprecipitation reaction at a first stirring speed; and a second coprecipitation step of transferring the first reaction solution to a second reactor, introducing a second transition metal-containing solution, a second chelating agent-containing solution, and a second pH-adjusting agent-containing solution to form a second reaction solution, and performing a coprecipitation reaction at a second stirring speed to form a positive electrode active material precursor, wherein the second stirring speed is lower than the first stirring speed.

APPARATUS AND METHOD FOR MANUFACTURING POSITIVE ELECTRODE ACTIVE MATERIAL PRECURSOR

NºPublicación:  EP4670836A1 31/12/2025
Solicitante: 
POSCO FUTURE M CO LTD [KR]
Posco Future M Co., Ltd
CN_120731127_PA

Resumen de: EP4670836A1

The embodiments may include an apparatus and a method for manufacturing a positive electrode active material precursor. An apparatus for manufacturing a positive electrode active material precursor according to one embodiment may include: a reaction unit (100) comprising a first reactor (110), an input pipe (120) configured to supply a raw material into the first reactor, and a first stirring means (130) located at the center inside the first reactor and configured to stir the raw material introduced from the input pipe to perform a coprecipitation reaction; a first connection pipe (300) through which a reaction product generated in the first reactor is discharged; a solid-liquid separation unit (200) comprising a second reactor (210), a second stirring means (230) located at the center inside the second reactor and configured to stir the reaction product introduced from the first connection pipe, and a filtrate discharge section (220) located at an upper portion of the second reactor; and a control unit connected to the reaction unit and the solid-liquid separation unit and configured to control the reaction unit and the solid-liquid separation unit to operate continuously.

APPARATUS AND METHOD FOR PREPARING CATHODE ACTIVE MATERIAL PRECURSOR

NºPublicación:  EP4670832A1 31/12/2025
Solicitante: 
POSCO FUTURE M CO LTD [KR]
Posco Future M Co., Ltd
KR_20250144360_PA

Resumen de: EP4670832A1

A positive electrode active material precursor manufacturing apparatus according to an embodiment may include: a reactor (100) to accommodate reactants; a supply unit (200) to supply the reactants into the reactor (100); and a solution discharge unit (300) to continuously discharge, outside the reactor (100), a precursor and a solution generated by reaction of the reactants. The solution discharge unit (300) may include: a solution discharge pipe (310) connected to a side wall (110) of the reactor (100) extending outside; a metal filter unit (320) in the solution discharge pipe (310) to separate the precursor from the solution; a nitrogen purge unit (330) to purge nitrogen into the metal filter unit (320); a shut-off unit (340) downstream of the nitrogen purge unit (330); and a vacuum pump (350) downstream of the shut-off unit (340), wherein the metal filter unit (320) is at one end of the solution discharge pipe (310).

APPARATUS AND METHOD FOR MANUFACTURING POSITIVE ELECTRODE ACTIVE MATERIAL PRECURSOR

NºPublicación:  EP4670835A1 31/12/2025
Solicitante: 
POSCO FUTURE M CO LTD [KR]
Posco Future M Co., Ltd
CN_120813427_PA

Resumen de: EP4670835A1

A method for manufacturing a positive electrode active material precursor according to the present invention includes: a reaction vessel; at least one feed pipe configured to feed a reaction solution into the reaction vessel; and a stirring means disposed at a central portion inside the reaction vessel to stir the reaction solution fed through the feed pipe. The stirring means comprises a shaft and two stages of impellers, and the impellers are inclined at an angle of 5° to 90° with respect to a horizontal direction.

METHOD FOR PRODUCING SOLID SODIUM ELECTROLYTE THROUGH GAS-PHASE CONVERSION, SOLID SODIUM ELECTROLYTE, AND LAMINATE FOR PRODUCING SOLID SODIUM ELECTROLYTE

NºPublicación:  EP4671225A1 31/12/2025
Solicitante: 
UNIV KONKUK IND COOP CORP [KR]
Konkuk University Industrial Cooperation Corp
KR_20240129848_PA

Resumen de: EP4671225A1

A method for producing a sodium solid electrolyte according to an embodiment of the present invention comprises the steps of: (a) preparing sintered bodies for beta-alumina production and powder pellets comprising a sodium source (or powder packs); (b) laminating the sintered bodies and the powder pellets comprising a sodium source (or powder packs) in alternation to prepare a stack; and (c) heat-treating the stack to subject the sintered bodies to vapor-phase conversion, wherein the powder pellets (or powder packs) may be molded bodies of powder containing a sodium source.

SECONDARY-BATTERY-UNIT CHARGING STATE ESTIMATION DEVICE, SECONDARY-BATTERY-UNIT CHARGING STATE ESTIMATION METHOD, AND SECONDARY-BATTERY-UNIT CHARGING STATE ESTIMATION PROGRAM

NºPublicación:  EP4671786A1 31/12/2025
Solicitante: 
ELIIY POWER CO LTD [JP]
Eliiy Power Co., Ltd
KR_20250169535_PA

Resumen de: EP4671786A1

A secondary battery unit charging state estimation device, a secondary battery unit charging state estimation method, and a secondary battery unit charging state estimation program, which can estimate the state of charge (SOC) of a secondary battery in real time with good followability based on parameters at the time of measurement, are provided.The secondary battery unit charging state estimation device estimates, by employing the following formula 1 or 2, the state of charge (SOC) or the state of power (SOP) of a secondary battery unit having at least one battery cell. The secondary battery unit charging state estimation device is equipped with a corrected full charge capacity calculation means for calculating the corrected full charge capacity (FCCadj) of the secondary battery unit. The corrected full charge capacity calculation means calculates the corrected full charge capacity (FCCadj) by employing a Weibull function which uses, as variables, indices based on physical quantities at the time of measurement which are obtained from the secondary battery unit.Equation 1 SOC=SOClast+∑k=1niktk−tk−1FCCadj Equation 2 SOP=SOPlast+∑k=1npktk−tk−1FCCadjik: Charge/discharge current of the secondary battery unit, representing a current value of the charge/discharge current being measuredpk: Input/output power of the secondary battery unit, representing a power value of the input/output powertk: Usage time of the secondary battery unit

POSITIVE ELECTRODE AND BATTERY USING SAME

NºPublicación:  EP4672351A1 31/12/2025
Solicitante: 
PANASONIC IP MAN CO LTD [JP]
Panasonic Intellectual Property Management Co., Ltd
CN_120731515_PA

Resumen de: EP4672351A1

A positive electrode (10) according to the present disclosure includes: a positive electrode active material (11) containing lithium and a transition metal; a first solid electrolyte (12) containing Li, M1, M2, and F; and a second solid electrolyte (13) differing in composition from the first solid electrolyte (12). The M1 is at least one selected from the group consisting of Ti and Nb. The M2 is at least one selected from the group consisting of Ca, Mg, Al, Y, and Zr. The positive electrode (10) has a first face (10a), the first face (10a)forming an interface with a solid electrolyte layer in a state where the positive electrode (10) is incorporated into a battery, and a first volume percentage of the first solid electrolyte (12) to a total amount of solid electrolytes, both present in a surface layer region (10b) including the first face (10a), is 10 vol.% or more.

BATTERY, AND METHOD FOR MANUFACTURING BATTERY

NºPublicación:  EP4672436A1 31/12/2025
Solicitante: 
PANASONIC ENERGY CO LTD [JP]
Panasonic Energy Co., Ltd
CN_120642109_PA

Resumen de: EP4672436A1

A battery according to one embodiment of the present invention comprises: an electrode body in which a positive electrode plate and a negative electrode plate are stacked with a separator therebetween; an exterior can (16) which houses the electrode body and has an opening at one end; and a sealing body which closes the opening of the exterior can (16). The exterior can (16) has an identification indication (36) formed on the inner surface thereof.

FRAME MEMBER AND MANUFACTURING METHOD

NºPublicación:  EP4671017A1 31/12/2025
Solicitante: 
RESONAC CORP [JP]
Resonac Corporation
US_2025353367_PA

Resumen de: EP4671017A1

A frame member has an aluminum-alloy extruded material in which a plurality of nodes are set in a cross-sectional space of an outer peripheral wall and a plurality of ribs connecting the nodes are provided inside the outer peripheral wall, and the frame member has a cross-sectional shape in which a maximum number of the ribs connected to one of the nodes is three or less and there are four or more nodes that are not connected to the ribs.

SEALED BATTERY

NºPublicación:  EP4672445A1 31/12/2025
Solicitante: 
PANASONIC ENERGY CO LTD [JP]
Panasonic Energy Co., Ltd
CN_120642111_PA

Resumen de: EP4672445A1

A sealed battery according to one embodiment of the present invention comprises: an electrode body (14) in which a positive electrode plate (11) and a negative electrode plate (12) are stacked with a separator (13) therebetween; an exterior body which houses the electrode body and has an opening at one end; and a sealing body (19) which closes the opening of the exterior body. The sealing body has an identification label (30) formed on a movable portion so as to be separated from the exterior body when the internal pressure of the battery has increased.

POWER-STORAGE-DEVICE AQUEOUS BINDER SOLUTION, POWER-STORAGE-DEVICE SLURRY, POWER-STORAGE-DEVICE ELECTRODE, POWER-STORAGE-DEVICE SEPARATOR, POWER-STORAGE-DEVICE SEPARATOR/ELECTRODE STACK, AND POWER STORAGE DEVICE

NºPublicación:  EP4672380A1 31/12/2025
Solicitante: 
ARAKAWA CHEM IND [JP]
Arakawa Chemical Industries, Ltd
KR_20250149751_A

Resumen de: EP4672380A1

Provided is a power-storage-device aqueous binder solution comprising a poly(amic acid) and water, in which the poly(amic acid) contains an aliphatic diamine unit and the poly(amic acid) is an amine salt.

MANUFACTURING METHOD FOR HEAT TREATMENT JIG

NºPublicación:  EP4671227A1 31/12/2025
Solicitante: 
TOKYO YOGYO KK [JP]
TOKYO YOGYO KABUSHIKI KAISHA
KR_20250154437_PA

Resumen de: EP4671227A1

An object is to achieve a manufacturing method of manufacturing a heat treatment jig by using a fired product, which has already been fired, as a raw material. A method of manufacturing a heat treatment jig of the present invention includes: a fired product-derived raw material forming step of forming a fired product-derived raw material by pulverizing a lithium-containing fired product that has Al<sub>2</sub>O<sub>3</sub>, SiO<sub>2</sub>, and MgO as main components and contains a lithium-containing compound; a fired raw material preparing step of preparing raw materials to be fired, the raw materials to be fired including the fired product-derived raw material that has been obtained in the fired product-derived raw material forming step as part or a whole of raw materials and including Al<sub>2</sub>O<sub>3</sub>, SiO<sub>2</sub>, and MgO at a predetermined ratio as main components; a kneading step of kneading the raw materials to be fired that have been prepared in the fired raw material preparing step; a molding step of molding the raw materials to be fired that have been kneaded in the kneading step; and a firing step of firing the raw materials to be fired that have been molded in the molding step under predetermined firing conditions.

ELECTRODE PLATE, MANUFACTURING METHOD THEREFOR, AND BATTERY

NºPublicación:  EP4672481A1 31/12/2025
Solicitante: 
PANASONIC ENERGY CO LTD [JP]
Panasonic Energy Co., Ltd
CN_120693741_PA

Resumen de: EP4672481A1

An electrode plate, which is an example of an embodiment of the present invention, has a core body and a mixture layer formed on the core body, and is provided with an exposed part where the surface of the core body is exposed. The electrode plate has a lead joined to the exposed part, and an identification display part (36) formed on the outer surface of the lead. The identification display part (36) includes at least one of a discolored part and a recess formed on the outer surface of the lead by a melting and solidifying part that penetrates the lead in the thickness direction and reaches the exposed part and joins the lead and the exposed part.

ALUMINUM OXIDE DISPERSIONS FOR USE AS SEPARATOR COATING IN SECONDARY BATTERIES

NºPublicación:  EP4670226A1 31/12/2025
Solicitante: 
EVONIK OPERATIONS GMBH [DE]
Evonik Operations GmbH
KR_20250155011_PA

Resumen de: TW202440465A

An aqueous dispersion containing aluminum oxide powder, characterized in that the aluminum oxide powder is present in the form of aggregated primary particles with an aggregate particle size distribution with a median aggregate particle size (D50) of 220 nm to 500 nm, as determined by dynamic light scattering measurement, and wherein the aluminum oxide powder has a BET of 10 m2/g to 100 m2/g, in an amount of at least 20 wt.%, preferably 40 to 60 wt.%, and more preferably 50 to 60 wt.% based on the total weight of the dispersion, and that the dispersion further comprises: - at least one carboxylic acid from the group consisting of dicarboxylic acids and/or hydroxy tricarboxylic acids having from 2 to 7 carbon atoms, and - at least one amino alcohol having from one to six carbon atoms. preferably DMEA (dimethylethanolamine), 2-Amino-2-Methyl-1-Propanol.

ALUMINUM OXIDE POWDER AND SYNTHESIS THEREOF

NºPublicación:  EP4669618A1 31/12/2025
Solicitante: 
EVONIK OPERATIONS GMBH [DE]
Evonik Operations GmbH
KR_20250153780_PA

Resumen de: CN120731190A

Alumina powder consisting of aggregates of primary particles, characterized in that it has an aggregate particle size distribution with an aggregate median particle size (D50) of 220 nm to 500 nm, preferably 230 to 400 nm, more preferably 250 nm to 300 nm, as determined by dynamic light scattering measurement, and in that it has a BET of 10 m < 2 >/g to 100 m < 2 >/g, and a method for preparing same.

DETERIORATION SUPPRESSION SYSTEM, DETERIORATION SUPPRESSION METHOD, DETERIORATION SUPPRESSION PROGRAM, AND STORAGE MEDIUM HAVING DETERIORATION SUPPRESSION PROGRAM WRITTEN THEREIN

NºPublicación:  EP4672548A1 31/12/2025
Solicitante: 
PANASONIC IP MAN CO LTD [JP]
Panasonic Intellectual Property Management Co., Ltd
CN_120752825_PA

Resumen de: EP4672548A1

A histogram generation unit generates a histogram of a residence time of a state of charge (SOC) of a battery based on battery data. An actual SOC range calculation unit specifies, as an actual SOC use range, an SOC range that falls within a predetermined appearance probability from the histogram. A recommended SOC range calculation unit calculates a recommended SOC use range in which deterioration is further suppressed than the actual SOC use range while referring to deterioration characteristics of the battery based on the actual SOC use range and a statistical charge and discharge pattern based on the battery data. A charge recommendation degree generation unit generates the charge recommendation degree that increases or decreases in accordance with the SOC of the battery, the charge recommendation degree having a lower limit SOC of the recommended SOC use range as a charge start recommendation value and an upper limit SOC of the recommended SOC use range as a charge end recommendation value.

NEGATIVE ELECTRODE FOR SECONDARY BATTERIES, SECONDARY BATTERY, AND METHOD FOR PRODUCING NEGATIVE ELECTRODE FOR SECONDARY BATTERIES

NºPublicación:  EP4672358A1 31/12/2025
Solicitante: 
PANASONIC IP MAN CO LTD [JP]
Panasonic Intellectual Property Management Co., Ltd
CN_120513525_A

Resumen de: EP4672358A1

A negative electrode for secondary batteries is provided, the negative electrode being able to be inhibited from swelling.The negative electrode for secondary batteries comprises a negative-electrode current collector and a negative-electrode mix layer disposed on the negative-electrode current collector, and is characterized in that the negative-electrode mix layer comprises a negative-electrode active material, which includes a carbon material and an Si-based material, and an organic compound having a solubility in water of 0.05 g/100 mL or less. The negative electrode is also characterized in that a pore diameter distribution of the negative-electrode mix layer determined by mercury porosimetry has two peaks R1 and R2.

SEALED BATTERY

NºPublicación:  EP4672477A1 31/12/2025
Solicitante: 
PANASONIC ENERGY CO LTD [JP]
Panasonic Energy Co., Ltd
CN_120615256_PA

Resumen de: EP4672477A1

In the present invention, a cylindrical battery (10) comprises: an electrode (14); an electrolyte; a bottomed cylindrical outer casing can (16) that accommodates the electrode (14) and the electrolyte; a seal (17) that closes off an opening of the outer casing can (16); and an upper insulating plate (18) that is disposed in between the electrode (14) and the seal (17). The seal (17) is provided with a safety valve. The upper insulating plate (18) includes a base material (50) having a through hole (60), and a film (53) that blocks the through hole (60). The film (53) is constituted from a thermoplastic resin that melts at a lower temperature than the base material (50) does.

FUSE DEVICE AND BATTERY MODULE

NºPublicación:  EP4672294A1 31/12/2025
Solicitante: 
AESC JAPAN LTD [JP]
AESC Japan Ltd
CN_120660165_PA

Resumen de: EP4672294A1

A first fuse device (40A) includes a narrow portion (414A) that functions as a fuse, and a first wide portion (412A) electrically connected to the narrow portion (414A) and having a cross-sectional area greater than the cross-sectional area of the narrow portion (414A). A first curve (404A) is provided from the outer edge of the narrow portion (414A) to the outer edge of the first wide portion (412A).

BATTERY THERMAL INSULATION PAD AND BATTERY PRODUCT USING SAME

NºPublicación:  EP4670225A1 31/12/2025
Solicitante: 
BASF SE [DE]
BASF SE
WO_2024175318_A1

Resumen de: WO2024175318A1

Disclosed in the present invention is a battery thermal insulation pad, characterised in that the battery thermal insulation pad comprises at least one elastic functional layer (10) and at least one fibrous support layer (20), the elastic functional layer (10) comprising an organic base material and a first filler, the first filler comprising at least one of a heat-absorbing filler or a thermal insulation filler, and combinations thereof; the fibrous support layer (20) comprising a fibrous base material with gaps; wherein the elastic functional layer (10) at least partially fills the gaps of the fibrous base material. The battery thermal insulation pad has excellent thermal insulation performance and has certain elasticity so that it can absorb the pressure caused by the deformation of surrounding components.

HEAT INSULATION MATERIAL, PREPARATION METHOD THEREFOR, HEAT INSULATION MEMBER, HEAT INSULATION PRODUCT, BATTERY AND ELECTRICAL APPARATUS

NºPublicación:  EP4671460A1 31/12/2025
Solicitante: 
GONGYI VAN RES INNOVATION COMPOSITE MATERIALS CO LTD [CN]
Gongyi Van-Research Innovation Composite Materials Co., Ltd
KR_20250151383_PA

Resumen de: EP4671460A1

A heat insulation material, a preparation method therefor, a heat insulation member, a heat insulation product, a battery and an electrical apparatus. The heat insulation material may comprise heat insulation powder and reinforced phase fibers, the heat insulation powder being loaded on the surfaces of the reinforced phase fibers; and, in parts by mass, the heat insulation powder may be 25-120 parts, and the reinforced phase fibers may be 0.5-40 parts. The heat insulation material has high compactness, and obviously ameliorates the powder falling phenomenon; and moreover, loading the heat insulation powder on the surfaces of the reinforced phase fibers can reduce the agglomerating space and area of the heat insulation powder, thus reducing the agglomeration of the heat insulation powder, and effectively improving the uniformity of the overall performance of the heat insulation material.

ENERGY STORAGE THERMAL MANAGEMENT SYSTEM AND METHOD

NºPublicación:  EP4672430A1 31/12/2025
Solicitante: 
SUNGROW POWER SUPPLY CO LTD [CN]
Sungrow Power Supply Co., Ltd
AU_2023432368_PA

Resumen de: EP4672430A1

Provided in the present invention are an energy storage thermal management system and method. The energy storage thermal management system comprises a controller, a battery, a power electronic device, and a shunting apparatus. The controller determines the operating mode of the energy storage management system, the operating mode being any one of a preset first mode, second mode and third mode; and according to the operating mode of the energy storage thermal management system, controls a corresponding path of the shunting apparatus to be turned on, so that in the first mode, the battery performs heat exchange in a compression cooling mode and the power electronic device performs heat exchange in a liquid-cooled heat exchange mode; in the second mode, the battery and the power electronic device both perform heat exchange in the liquid-cooled heat exchange mode; and in the third mode, the power electronic device and/or an electric heater perform heat exchange with the battery. The present invention can select different heat exchange modes for the battery and the power electronic device according to different operating modes, so as to meet the heat dissipation requirements of the battery and the power electronic device.

META-ARAMID POLYMER HAVING GRID STRUCTURE, PREPARATION METHOD THEREFOR, AND USE THEREOF

NºPublicación:  EP4671301A1 31/12/2025
Solicitante: 
YANTAI TAYHO ADVANCED MATERIALS RES INSTITUTE CO LTD [CN]
Yantai Tayho Advanced Materials Research Institute Co., Ltd
JP_2025522207_PA

Resumen de: EP4671301A1

The present invention discloses a meta-aramid polymer with a grid structure, and a preparation method therefor and use thereof, and belongs to the technical field of lithium battery materials. In the process of forming the meta-aramid polymer, alkyl is introduced among macromolecules through alkylation, such that adjacent molecular chains are linked by a chemical bond so as to form a grid structure. A coating slurry prepared from the meta-aramid polymer with a grid structure, a pore-forming agent and a cosolvent are coated on the surface of a polyolefin porous separator so as to obtain a high-performance lithium battery coated separator. Compared with a coated separator prepared by a traditional method, the coated separator prepared by the present invention has higher heat resistance, thermal shrinkage resistance and puncture strength, has better wettability with an electrolyte, and thus can prolong a cycle life of a battery. The coated separator of the meta-aramid with a grid structure can further improve the oxidation resistance, is beneficial to realizing high potential and improves energy density.

PREPARATION METHOD FOR SILICON-CARBON COMPOSITE MATERIAL AND SILICON-CARBON COMPOSITE MATERIAL

NºPublicación:  EP4672362A1 31/12/2025
Solicitante: 
SHIDA SHINGWA ADVANCED MAT GROUP CO LTD [CN]
SHINGHWA ADVANCED MATERIAL TECH MEISHAN CO LTD [CN]
SHINGHWA ADVANCED MATERIAL TECH LIANJIANG CO LTD [CN]
Shida Shingwa Advanced Material Group Co., Ltd,
Shinghwa Advanced Material Technology (Meishan) Co., Ltd,
Shinghwa Advanced Material Technology (Lianjiang) Co., Ltd
US_2025340443_PA

Resumen de: EP4672362A1

The present invention discloses a preparation method of a silicon-carbon composite material and a silicon-carbon composite material. The preparation method includes: preparing a porous carbon-doped porous copper complex, and depositing nano-silicon on the porous carbon-doped porous copper complex according to a silane pyrolysis method, to obtain the silicon-carbon composite material. The preparation of the porous carbon-doped porous copper complex includes at least operation steps of: S11). uniformly mixing carbon disulfide, activated carbon, and a binder, and pressing an obtained mixture into copper foam to form a sheet-like structure; and S12). transferring the sheet-like structure obtained in the step S11) to a carbonization apparatus, and performing heating and carbonization in an inert atmosphere to obtain the porous carbon-doped porous copper complex. In the present invention, the following obvious defects and problems are significantly alleviated: The nano-silicon cannot be completely deposited in porous carbon when only pure porous carbon is used as a substrate for depositing the nano-silicon, thus affecting expansion and high-temperature preservation performance of the silicon-carbon composite material due to exposure of the nano-silicon; and the use of a pure porous metal for depositing the nano-silicon leads to poor consistency and low efficiency.

BATTERY CASE, BATTERY DEVICE, AND VEHICLE

NºPublicación:  EP4672453A2 31/12/2025
Solicitante: 
STORM GROUP B V [NL]
Storm Group B.V
KR_20250162354_PA

Resumen de: EP4672453A2

To enable easy change of the specification of a battery device.A battery case 101 of a battery device 100 includes a plurality of case members 10 stacked in a first direction, and an accommodation space S.The accommodation space S is capable of accommodating a battery module 102 between the case members 10 adjacent to each other in the first direction. The case member 10 on one side further has first coupling portions 123, 225. The first coupling portions 123, 225 are disposed on both end sides in a second direction intersecting the first direction of the plate portion 20 of the case member 10 on the one side. The case member 10 on the other side further has second coupling portions 223, 323. The second coupling portions 223, 323 are disposed on both end sides in the second direction of the case member 10 on the other side and are coupled to the first coupling portions 123, 225.

ELECTRODE BODY AND MANUFACTURING METHOD FOR THE SAME, AND MANUFACTURING METHOD FOR SECONDARY BATTERY

NºPublicación:  EP4672398A1 31/12/2025
Solicitante: 
PRIME PLANET ENERGY & SOLUTIONS INC [JP]
Prime Planet Energy & Solutions, Inc
CN_121237807_PA

Resumen de: EP4672398A1

In an electrode body (20) disclosed herein, a positive electrode (22) with a band shape and a negative electrode (24) with a band shape are stacked in an insulated state and wound in a longitudinal direction (LD). An average of a central part moisture amount and an end part moisture amount in a winding axis (WL) direction is 80 ppm or more and 150 ppm or less and a difference between the central part moisture amount and the end part moisture amount in the winding axis (WL) direction is less than ±20 ppm. A corresponding method of manufacturing is also disclosed.

BUTTON BATTERY, METHOD OF MANUFACTURING GASKET, AND METHOD OF ASSEMBLING BUTTON BATTERY

NºPublicación:  EP4672390A1 31/12/2025
Solicitante: 
EVE ENERGY CO LTD [CN]
Eve Energy Co., Ltd
DE_202025100747_PA

Resumen de: EP4672390A1

A button battery (1), a method of manufacturing a gasket (20), and a method of assembling the button battery (1) are provided by the present disclosure. The button battery (1) includes a positive electrode cap assembly (220), a positive electrode current collector (14), and a positive plate (15). The positive electrode cap assembly (220) includes a positive electrode cap (11) and a gasket (20). The gasket (20) includes a gasket part (21) and an elastic plate part (22) intersected with each other. At least one of the elastic plate part (22) and the gasket part (21) is provided with a protruding structure (23). The protruding structure (23) passes through the through hole (142) and is fixed to the positive plate (15).

POSITIVE ELECTRODE ACTIVE MATERIAL AND PREPARATION METHOD THEREFOR, POSITIVE ELECTRODE SHEET, BATTERY, AND ELECTRIC DEVICE

NºPublicación:  EP4672373A1 31/12/2025
Solicitante: 
CONTEMPORARY AMPEREX TECHNOLOGY CO LTD [CN]
Contemporary Amperex Technology Co., Limited
KR_20250166189_PA

Resumen de: EP4672373A1

A positive electrode active material and a preparation method thereof, a positive electrode plate, a battery, and an electric device. The positive electrode active material includes: NaxMnaFebMcNdO2+δ-eFe, where 0.5 ≤ x ≤ 1.1, a ≥ 0, b ≥ 0, c ≥ 0, d > 0, a + b + c + d = 1, -0.1 ≤ δ ≤ 0.1, and e ≥ 0; M ions include at least one of Ni<2+>, Ni<3+>, Cu<2+>, Cu<+>, Zn<2+>, Mg<2+>, Y<3+>, La<3+>, In<3+>, Sb<3+>, Li<+>, Sn<2+>, and Ag<+>; ΣBi × I1<4> ≥ 1500 Å<-4>, where Bi is a molar fraction of cations, Ii is an ionic potential of the cations, in unit of Å<-1>, and the cations include manganese ions, iron ions, M ions, and N ions; and the ionic potential of the N ions is greater than or equal to 5 Å<-1>.

BATTERY CELL, BATTERY, AND ELECTRIC DEVICE

NºPublicación:  EP4672431A1 31/12/2025
Solicitante: 
CONTEMPORARY AMPEREX TECHNOLOGY CO LTD [CN]
Contemporary Amperex Technology Co., Limited
CN_118782980_PA

Resumen de: EP4672431A1

The present application is applicable to the technical field of batteries (100), and provides a battery cell (10), a battery (100), and an electric device. The electric device comprises a battery (100). The battery (100) comprises a battery cell (10). The battery cell (10) comprises an electrode assembly (11) and a heat conduction member (13). The electrode assembly (11) comprises a main body (111) and tabs (112) arranged at one end or two opposite ends of the main body (111). The heat conduction member (13) is at least partially arranged at the end of the main body (111) provided with the tabs (112). By using the technical solution, the heat conduction member (13) implements the heat conduction at the end of the main body (111) close to the tabs (112) in a first direction (Z), so that the problem of the heat at the end of the main body (111) close to the tabs (112) being hard to be conducted out can be effectively mitigated, thereby facilitating implementation of the effect of uniform heat distribution inside the main body (111).

BATTERY CELL, BATTERY, AND ELECTRICAL DEVICE

NºPublicación:  EP4672355A1 31/12/2025
Solicitante: 
CONTEMPORARY AMPEREX TECHNOLOGY CO LTD [CN]
Contemporary Amperex Technology Co., Limited
DE_212023000439_PA

Resumen de: EP4672355A1

The present application relates to the technical field of lithium batteries, and in particular to, a battery cell, a battery, and an electrical device. A positive electrode active material of the battery cell comprises a first lithium-nickel-cobalt-manganese oxide and a second lithium-nickel-cobalt-manganese oxide. A negative electrode active material comprises a silicon-based material and a carbon-based material. A molar content of nickel element in the second lithium-nickel-cobalt-manganese oxide is greater than that of nickel element in the first lithium-nickel-cobalt-manganese oxide among all transition metal elements, wherein the molar content of the nickel element in the second lithium-nickel-cobalt-manganese oxide among all transition metal elements is greater than or equal to 0.8. With the second lithium-nickel-cobalt-manganese oxide with a high nickel element content provided in the positive electrode active material according to the present application, during charging, voids created by shrinkage of a lattice of the second lithium-nickel-cobalt-manganese oxide may store an electrolytic solution squeezed out by expansion of negative electrode silicon, facilitating reflux of the electrolytic solution during a next charge, reducing lithium plating, and improving cycling performance of the battery cell.

SPHERICAL COMPOSITE PHENOLIC RESIN, PREPARATION METHOD THEREFOR AND USE THEREOF

NºPublicación:  EP4671313A1 31/12/2025
Solicitante: 
XUNYANG ADVSORBENT NEW MATERIALS TECH CO LTD [CN]
SHAANXI HUAHERBAL BIOTECHNOLOGY CO LTD [CN]
SHAANXI ADVSORBENT NEW MATERIALS TECH CO LTD [CN]
Xunyang Advsorbent New Materials Technology Co., Ltd,
Shaanxi Huaherbal Biotechnology Co., Ltd,
Shaanxi Advsorbent New Materials Technology Co., Ltd
CN_118878870_PA

Resumen de: EP4671313A1

The present invention belongs to the technical field of composite materials, and in particular relates to a spherical composite phenolic resin as well as a preparation method and use thereof. The method for preparing the spherical composite phenolic resin comprises the following steps: mixing a phenolic resin, a solvent, a composite additive and a curing agent, dispersing, and obtaining a dispersed phase; the composite additive comprises at least one of carbon nanotubes, modified carbon nanotubes, graphene and conductive carbon black; mixing an oil-based dispersion medium and a surfactant to obtain a dispersion medium A; mixing deionized water, a dispersant, and a surfactant to obtain a dispersion medium B; preparing the dispersed phase into spherical droplets, wherein the uniformity of the spherical droplets is 1.1 or less; allowing the spherical droplets to enter the dispersion medium A for curing reaction, and then entering the dispersion medium B, and performing a curing reaction under stirring to obtain the spherical composite phenolic resin, wherein the uniformity of the spherical composite phenolic resin is 1.3 or less. The prepared spherical composite phenolic resin is uniform in particle size, high in yield, stable in overall performance and more beneficial to practical application.

SECONDARY BATTERY MANUFACTURING METHOD

NºPublicación:  EP4672394A1 31/12/2025
Solicitante: 
LG ENERGY SOLUTION LTD [KR]
LG ENERGY SOLUTION, LTD
CN_120958623_PA

Resumen de: EP4672394A1

The present invention relates to a secondary battery manufacturing apparatus and manufacturing method, and, more particularly, to a secondary battery manufacturing apparatus and manufacturing method, which are capable of effectively performing degassing and enhancing impregnation for an electrolyte. According to one embodiment of the present invention, the secondary battery manufacturing method can be provided, the method comprising: a filling step of filling a battery case with an electrolyte; an insertion step of inserting an electrode assembly into the battery case; and a degassing step of connecting an adapter to the electrode assembly, transmitting excitation of the adapter to the electrode assembly, and exciting the electrolyte through the electrode assembly so as to degas same.

BATTERY MODULE

NºPublicación:  EP4672471A1 31/12/2025
Solicitante: 
LG ENERGY SOLUTION LTD [KR]
LG Energy Solution, Ltd
CN_120937190_PA

Resumen de: EP4672471A1

Provided is a battery module comprising: a cell stack in which a plurality of battery cells are stacked; a housing which accommodates the cell stack and has one or more venting holes provided therein; and a venting guide member which guides gas generated in the cell stack to flow in a direction toward the one or more venting holes, wherein the venting guide member comprises a body part which is disposed between the venting holes and the cell stack and has a plurality of openings provided therein, and a plurality of guide parts which are disposed between the body part and the cell stack and are in contact with the surface of the cell stack.

BATTERY AND BATTERY DEVICE

NºPublicación:  EP4672479A1 31/12/2025
Solicitante: 
CALB GROUP CO LTD [CN]
CALB Group Co., Ltd

Resumen de: EP4672479A1

A battery includes a cover plate assembly (1) and two cell units (2). The cover plate assembly (1) includes a cover plate body (11) and a pole (12) disposed on the cover plate body (11); the cell unit (2) includes a cell body (21) and a tab (22) including a fixed part (221) connected to the pole (12) and a free part (222) between the cell body (21) and the fixed part (221). A minimum distance between the two cell units (2) is s after one ends of the two cell units (2) away from the cover plate body (11) opens to a limit state in a direction away from each other; a thickness of the cell unit (2) is d; a length of the fixed part (221) is a; and a length of the free part (222) is c, wherein 1 ≤ (a + 2c2−d/22/s≤2.

LIGHTING DEVICE ENERGY STORAGE (LDES) UNIT INCLUDING A BATTERY PACK, AND A LIGHTING DEVICE INCLUDING THE LDES UNIT AND A LDES UNIT CONTROLLER

NºPublicación:  EP4670221A2 31/12/2025
Solicitante: 
SAMSAR RESOURCES LLC [US]
Samsar Resources, LLC
WO_2024191577_PA

Resumen de: WO2024191577A2

A lighting device energy storage (LDES) unit includes a LDES unit housing, a battery pack in the LDES unit housing, including a battery pack housing, a plurality of energy storage devices of a plurality of different types located in the battery pack housing, and a battery management system (BMS) unit electrically coupled to the plurality of energy storage devices and configured to manage an operation of the plurality of energy storage devices.

SEPARATOR, BATTERY AND ELECTRIC DEVICE

NºPublicación:  EP4672475A1 31/12/2025
Solicitante: 
CONTEMPORARY AMPEREX TECHNOLOGY HONG KONG LTD [HK]
Contemporary Amperex Technology (Hong Kong) Limited
US_2025379265_PA

Resumen de: EP4672475A1

The present application provides a separator, a battery and an electric device. The separator comprises a porous base material, and a first coating and a second coating which are respectively located on the two surfaces of the porous base material; when the separator is used for a battery, the first coating faces a negative electrode, and the second coating faces a positive electrode; the first coating comprises first particles, the first particles comprise a solid electrolyte, and the content of the first particles in the first coating is greater than 50 wt%; the second coating comprises second particles, the second particles comprise inorganic particles capable of reacting with lithium dendrites, and the content of the second particles in the second coating is greater than 50 wt%.

BATTERY PACK AND ENERGY STORAGE SYSTEM

NºPublicación:  EP4672423A1 31/12/2025
Solicitante: 
HUAWEI DIGITAL POWER TECH CO LTD [CN]
Huawei Digital Power Technologies Co., Ltd
US_2025337039_PA

Resumen de: EP4672423A1

This application provides a battery pack. The battery pack is configured to accommodate a battery module, and the battery module includes a plurality of cells. In this application, thermistors are disposed on cells at a front end, the middle, and a rear end in the plurality of cells respectively, to learn of a temperature range of the entire battery pack and a temperature change rate of the battery pack, so that detection accuracy of a temperature of the battery pack can be ensured while quantities of collection components and collection ports in the battery pack are reduced.

BATTERY PACK

NºPublicación:  EP4672465A1 31/12/2025
Solicitante: 
LG ENERGY SOLUTION LTD [KR]
LG Energy Solution, Ltd
CN_120814102_PA

Resumen de: EP4672465A1

Example embodiments of the present invention provide a battery pack. The battery pack includes a pack housing including a base plate and a guide protruding from the base plate, and first and second battery cell assemblies on the base plate, in which each of the first and second battery cell assemblies includes a cell stack including a plurality of battery cells and first and second cross-beams coupled to the cell stack, and the second cross-beam of the first battery cell assembly includes a second assembly window for exposing the guide.

BATTERY DIAGNOSIS APPARATUS AND BATTERY DIAGNOSIS METHOD

NºPublicación:  EP4671787A1 31/12/2025
Solicitante: 
LG ENERGY SOLUTION LTD [KR]
LG Energy Solution, Ltd
CN_120500634_PA

Resumen de: EP4671787A1

Provided is a battery diagnosis apparatus and a battery diagnosis method. The battery diagnosis apparatus includes a data obtaining unit configured to obtain a first target full-cell profile representing a correspondence between a capacity factor and a voltage of a target cell while a first electric stimulation is being applied to the target cell, and a control circuit configured to generate an estimated full-cell profile based on the first target full-cell profile and an overpotential profile. The control circuit determines a first performance factor group as a primary estimation result for charge/discharge performance of the target cell by applying a cell diagnosis logic to the estimated full-cell profile. The control circuit determines a second performance factor group as a secondary estimation result for the charge/discharge performance of the target cell by applying a factor correction model to the first performance factor group. The second performance factor group includes an estimation result of a negative electrode scaling factor of the target cell.

COMPOSITION FOR FORMING GEL POLYMER ELECTROLYTE, GEL POLYMER ELECTROLYTE, AND LITHIUM SECONDARY BATTERY COMPRISING GEL POLYMER ELECTROLYTE

NºPublicación:  EP4672409A1 31/12/2025
Solicitante: 
LG ENERGY SOLUTION LTD [KR]
IUCF HYU [KR]
LG Energy Solution, Ltd,
IUCF-HYU (Industry-University Cooperation Foundation Hanyang University)
CN_120958629_PA

Resumen de: EP4672409A1

The present invention provides a composition for forming a gel polymer electrolyte which includes a lithium salt; an organic solvent; and a crosslinking compound represented by Formula 1.wherein in Formula 1, L<sub>1</sub>, L<sub>2</sub>, L<sub>3</sub>, and L<sub>4</sub> are each independently selected from a direct bond or an alkylene group having 1 to 3 carbon atoms, L<sub>5</sub> and L<sub>6</sub> are each independently an alkylene group having 1 to 20 carbon atoms in which at least one methylene group is optionally substituted with an ether group and at least one hydrogen is substituted with fluorine, and R<sub>1</sub> and R<sub>2</sub> are each independently selected from hydrogen, an alkyl group having 1 to 3 carbon atoms, or a halogen.

ANODE, COMPOSITION FOR ANODE DAM COATING, AND LITHIUM SECONDARY BATTERY

NºPublicación:  EP4672354A1 31/12/2025
Solicitante: 
LG ENERGY SOLUTION LTD [KR]
LG Energy Solution, Ltd
CN_120814062_PA

Resumen de: EP4672354A1

A composition for coating a negative electrode dam according to one embodiment of the present disclosure includes an aqueous binder, wherein the aqueous binder includes one or two or more compounds selected from the group consisting of polyacrylamide (PAM), polyvinyl alcohol, polyacrylic acid, polyethylene glycol, and polyacrylonitrile.In the composition for coating a negative electrode dam according to one embodiment of the present disclosure, the surface tension is high to the level of the negative electrode slurry, thereby suppressing the occurrence of a fat-edge in the negative electrode. Furthermore, the dam coating layer formed from the composition for coating a negative electrode dam shortens the sliding length of the negative electrode active material layer, thereby reducing the risk of NP-ratio inversion of the lithium secondary battery.

ENERGY STORAGE CONTAINER

NºPublicación:  EP4672492A1 31/12/2025
Solicitante: 
EVE ENERGY STORAGE CO LTD [CN]
Eve Energy Storage Co., Ltd

Resumen de: EP4672492A1

The present application provides an energy storage container (1) including a box body (10) and one or more dehumidifiers (30), the box body (10) includes a top cover (11) and a bottom cover (12) arranged opposite relative to each other, and multiple battery clusters (20) are arranged inside the box body (10), wherein a length and width of each dehumidifier (30) are both greater than a thickness of the dehumidifier (30), and the dehumidifiers (30) are arranged between a bottom of the multiple battery clusters (20) and the bottom cover (12), and a thickness direction of the dehumidifiers (30) is aligned with a height direction of the box body (10).

APPARATUS FOR MANUFACTURING ELECTRODE ASSEMBLY

NºPublicación:  EP4672393A1 31/12/2025
Solicitante: 
LG ENERGY SOLUTION LTD [KR]
LG Energy Solution, Ltd
CN_120958619_PA

Resumen de: EP4672393A1

An apparatus for manufacturing an electrode assembly according to one embodiment of the present disclosure includes a supply unit that supplies a plurality of objects in a sheet shape, a cutting unit that cuts the plurality of objects in a sheet shape for each object, and a first transport unit that includes a transport path for transporting the cut objects, wherein the plurality of objects in a sheet shape are cut in a state of being obliquely inclined downward toward the first transport unit.

BATTERY PACK AND VEHICLE COMPRISING SAME

NºPublicación:  EP4672419A1 31/12/2025
Solicitante: 
LG ENERGY SOLUTION LTD [KR]
LG ENERGY SOLUTION, LTD
CN_119678290_PA

Resumen de: EP4672419A1

The present disclosure relates to a battery pack including a plurality of battery modules including a plurality of battery cells, a pack case configured to accommodate the plurality of battery modules, a venting device provided in the pack case and configured to discharge gas generated from the battery module to the outside of the pack case, and a cartridge configured to release carbon dioxide stored therein toward the venting device.

BUSBAR ASSEMBLY AND BATTERY PACK INCLUDING SAME

NºPublicación:  EP4672489A1 31/12/2025
Solicitante: 
LG ENERGY SOLUTION LTD [KR]
LG Energy Solution, Ltd
CN_121128021_PA

Resumen de: EP4672489A1

A busbar assembly according to an exemplary embodiment of the present invention includes a busbar including a body portion extending in a first direction and end portions located at both ends of the body portion in the first direction and having through holes formed therein, and a protective cover including a cover portion surrounding the busbar, and a plurality of wing portions protruding from the cover portion in a second direction intersecting the first direction.

BATTERY, ELECTRICAL DEVICE, AND ENERGY STORAGE DEVICE

NºPublicación:  EP4672463A1 31/12/2025
Solicitante: 
CONTEMPORARY AMPEREX TECHNOLOGY CO LTD [CN]
Contemporary Amperex Technology Co., Limited
US_2025385382_PA

Resumen de: EP4672463A1

Embodiments of the present application provide a battery, an electrical device, and an energy storage device, which is capable of improving the use performance of the battery. The battery includes: a battery cell, a first wall of the battery cell being provided with a pressure relief mechanism; a support component configured to support the battery cell, the support component including a first support component and a second support component that are connected, the first support component and the second support component being located on the same side of the battery cell, the first support component being located between the first wall and the second support component and attached to the first wall, the first support component being provided with a first through hole corresponding to the pressure relief mechanism, and the second support component being provided with a second through hole corresponding to the pressure relief mechanism; and a first protective component, the first protective component being configured to close the second through hole, and the first protective component being configured to be destroyed when the pressure relief mechanism is actuated, so as to allow an emission from the battery cell to pass through the second support component.

DETACHABLE BATTERY PACK

NºPublicación:  EP4672451A1 31/12/2025
Solicitante: 
LG ENERGY SOLUTION LTD [KR]
LG Energy Solution, Ltd
CN_120814095_PA

Resumen de: EP4672451A1

Disclosed is a battery pack including an electrode assembly, an electrode lead extending from the electrode assembly, and a battery case including a receiving portion configured to receive the electrode assembly and a sealed portion sealed along the edge of the receiving portion, wherein a part of the sealed portion extends to form a handle portion.

MODIFIED ELECTRODE SHEET, MANUFACTURING METHOD THEREFOR, SECONDARY BATTERY, AND ELECTRICAL APPARATUS

NºPublicación:  EP4672353A1 31/12/2025
Solicitante: 
CONTEMPORARY AMPEREX TECHNOLOGY CO LTD [CN]
Contemporary Amperex Technology Co., Limited
KR_20250149770_PA

Resumen de: EP4672353A1

A modified electrode plate, a preparation method thereof, a secondary battery, and an electric apparatus are provided. The modified electrode plate includes an electrode plate, the electrode plate having element sodium or element lithium on its surface, and the electrode plate including a pre-lithiated negative electrode plate or a pre-sodiated negative electrode plate; a protective film, the protective film including a first group and a second hydrophobic group, the first group being attached to the surface of the electrode plate, and the second hydrophobic group being distal from the electrode plate and the second hydrophobic group including a hydrophobic group and being exposed on a surface of the protective film. Disposing the protective film having the hydrophobic group on the surface of the electrode plate can effectively block water, oxygen, or carbon dioxide in the air so as to effectively prevent water, oxygen, or carbon dioxide from passing through the protective layer to react with active components in the electrode plate, thereby improving the first-cycle gram capacity of the electrode plate.

SECONDARY BATTERY AND METHOD OF MANUFACTURING SAME

NºPublicación:  EP4672448A1 31/12/2025
Solicitante: 
SAMSUNG SDI CO LTD [KR]
SAMSUNG SDI CO., LTD
CN_121215921_PA

Resumen de: EP4672448A1

A secondary battery including an electrode assembly including a first electrode, a separator, and a second electrode, a case accommodating the electrode assembly and electrically connected to the second electrode, a cap assembly closing an opening of the case and electrically connected to the first electrode, and a cover having a through-hole, the cover being press-fit onto the case to fasten the cap assembly to the case.

CATHODE-FREE COATING LAYER AND ALL-SOLID-STATE BATTERY COMPRISING SAME

NºPublicación:  EP4672352A1 31/12/2025
Solicitante: 
LG ENERGY SOLUTION LTD [KR]
LG Energy Solution, Ltd
CN_121058097_PA

Resumen de: EP4672352A1

The present invention relates to a cathode-free coating layer comprising amorphous carbon and tungsten carbide, and an all-solid-state battery including same. According to the present invention, the cathode-free coating layer, of which degradation in specific capacity and/or capacity retention according to cycle is more controlled than that of a conventional technology, and the all-solid-state battery comprising same can be provided.

CELL HOUSING FOR RECEIVING A BATTERY CELL BODY

NºPublicación:  EP4672435A1 31/12/2025
Solicitante: 
HOERBIGER ANTRIEBSTECHNIK HOLD [DE]
HOERBIGER Antriebstechnik Holding GmbH
CN_121215999_PA

Resumen de: EP4672435A1

Ein Zellgehäuse (10) zur Aufnahme eines Batteriezellkörpers, mit einer geschlossenen umlaufenden, rahmenartigen Umfangswand (12) aus einem Flachmaterial. Die Umfangswand (12) ist einstückig ausgebildet und weist einen Überlappungsabschnitt (22) auf, in dem sich ein Anfangsabschnitt (24) der Umfangswand (12) und ein Endabschnitt (26) der Umfangswand (12) überlappen und aneinander befestigt sind. Der Überlappungsabschnitt (22) weist eine Berstvorrichtung (30) mit einer Berstmembran (32) auf, wobei die Berstmembran (32) eine konvexe Seite (42) und eine konkave Seite (40) hat.

PREPARATION METHOD FOR LITHIUM IRON PHOSPHATE CATHODE MATERIAL AND LITHIUM BATTERY

NºPublicación:  EP4671201A1 31/12/2025
Solicitante: 
HUNAN YUNENG NEW ENERGY BATTERY MAT CO LTD [CN]
Hunan Yuneng New Energy Battery Materials Co., LTD
KR_102791945_B1

Resumen de: EP4671201A1

The present application belongs to the field of lithium battery technology, particularly relating to a preparation method for lithium iron phosphate cathode material and lithium battery. The method comprises: adding lithium source, iron source, phosphorus source, first carbon source, dopant, and dispersant into a solvent according to a preset ratio for mixing and grinding treatment to obtain the first mixture; Drying the first mixture and performing the first sintering in an inert gas atmosphere to obtain the lithium iron phosphate precursor; Adding borohydride, deionized water, second carbon source, and dispersant to the lithium iron phosphate precursor for pretreatment to obtain the lithium iron phosphate precursor mixture; After mixing, grinding, and drying the lithium iron phosphate precursor mixture, performing a second sintering in an inert gas atmosphere to obtain a coated doped type lithium iron phosphate cathode material.

PREPARATION METHOD FOR ULTRA-HIGH COMPACTED LITHIUM IRON PHOSPHATE CATHODE MATERIAL AND LITHIUM BATTERY

NºPublicación:  EP4671200A1 31/12/2025
Solicitante: 
HUNAN YUNENG NEW ENERGY BATTERY MAT CO LTD [CN]
Hunan Yuneng New Energy Battery Materials Co., LTD
KR_102791946_B1

Resumen de: EP4671200A1

The present application belongs to the field of lithium battery technology, particularly relating to a preparation method for ultra-high compacted lithium iron phosphate cathode material and lithium battery. The method comprises: obtaining an iron-containing precursor based on iron phosphate and dispersant; Mixing the iron-containing precursor, lithium source, phosphorus source, and first carbon source for first sintering to obtain the first precursor mixture and grinding to the first preset particle size to obtain the first precursor; Mixing the iron-containing precursor, lithium source, phosphorus source, and second carbon source for second sintering to obtain the second precursor mixture and grinding to the second preset particle size to obtain the second precursor; Mixing the first precursor, second precursor, and third carbon source and performing a third sintering to obtain the first lithium iron phosphate cathode material.

PRINTING METHOD FOR PREVENTING CORROSION, AND BATTERY CELL MANUFACTURED USING SAME

NºPublicación:  EP4672444A1 31/12/2025
Solicitante: 
LG ENERGY SOLUTION LTD [KR]
LG Energy Solution, Ltd
CN_121241470_PA

Resumen de: EP4672444A1

The present invention provides a method for printing a coating material for corrosion prevention and a battery cell manufactured using the same. According to the method, a coating material may be locally printed on a minimum area where a coating for corrosion prevention is required at the front end of a crimped portion of a battery can having a fractured surface. The coating material is a thermosetting resin or a thermosetting sealant, and may be cured by the heat of a subsequent cell activation process without a separate curing process. The coating material may be printed on the front end of the crimped portion by reverse-transcribing (printing) onto the local area a coating material having a predetermined pattern transcribed on the surface of a flexible pad.

NON-ROUND PLUG AND SEAL WITH RADIAL OFFSET CAPABILITIES

NºPublicación:  EP4671591A1 31/12/2025
Solicitante: 
FREUDENBERG NOK GENERAL PARTNERSHIP [US]
Freudenberg-NOK General Partnership
US_12442473_PA

Resumen de: EP4671591A1

A seal (10) for connecting between oval cross-section pipe sections includes an oval shaped tubular insert (16) having two flat wall sections connected to one another by two end curved sections. The oval shaped tubular insert has a pair of ends with a passage extending through the pair of ends. An elastomeric over-mold (14) is provided on an exterior of the oval shaped tubular insert. The elastomeric over-mold includes a pair of raised seal beads (22) each surrounding a respective one of the pair of ends. The pair of raised beads have a first bead thickness (Y) in a radial direction along the two flat wall sections and a gradually increasing bead thickness (X) from the ends of the flat wall sections to a center of the two end curved sections.

BATTERY MANAGEMENT DEVICE AND OPERATION METHOD THEREFOR

NºPublicación:  EP4671790A1 31/12/2025
Solicitante: 
LG ENERGY SOLUTION LTD [KR]
LG Energy Solution, Ltd
CN_120936890_PA

Resumen de: EP4671790A1

A battery management apparatus according to an embodiment disclosed herein includes a data management unit configured to calculate a degradation degree (a state of health (SOH)) of each of a plurality of batteries and a controller configured to identify a plurality of target batteries based on a first value that is a deviation of the SOH of each of the plurality of batteries relative to an average of the SOHs of the plurality of batteries, divide the plurality of target batteries into a plurality of groups based on SOHs thereof, and diagnose at least one target battery based on deviations of open circuit voltages (OCVs) between a plurality of target batteries included in each of the plurality of groups.

CHARGE/DISCHARGE TEST SYSTEM

NºPublicación:  EP4671788A1 31/12/2025
Solicitante: 
TOKYO SEIMITSU CO LTD [JP]
Tokyo Seimitsu Co., Ltd
KR_20250169533_PA

Resumen de: EP4671788A1

A charge/discharge test system includes: a test device 20-1 that performs a charge/discharge test on secondary batteries 15-1 to 15-n connected to the test device and acquires measurement data DT1 based on a first sampling interval f1, the measurement data being created from a signal indicating a battery state due to each of the test devices 20-1 to 20-m, the measurement data being to be analyzed to determine a battery characteristic; a large-capacity storage device 1 (100) that stores the measurement data; and an evaluation data output means that extracts the measurement data based on a second sampling interval f2 that is A times the first sampling interval, based on the stored measurement data, and outputs the extracted measurement data as evaluation data DT2, the A representing an integer of 2 or more. According to the charge/discharge test system, detailed data at the time of abnormality in a long-term test can be freely output, so that a detailed evaluation of current, voltage, temperature, or the like can be performed.

POWER STORAGE DEVICE

NºPublicación:  EP4672491A2 31/12/2025
Solicitante: 
PRIME PLANET ENERGY & SOLUTIONS INC [JP]
Prime Planet Energy & Solutions, Inc
CN_121215998_PA

Resumen de: EP4672491A2

A power storage device includes a case body, an electrode body, an electrolyte, a positive electrode terminal, a negative electrode terminal, a positive electrode sealing plate, and a negative electrode sealing plate. The case body has two opposed surfaces that are open. The positive electrode sealing plate has a positive electrode attachment hole to which the positive electrode terminal is attached. The positive electrode sealing plate closes one of the two opposed surfaces. The negative electrode sealing plate has a negative electrode attachment hole to which the negative electrode terminal is attached. The negative electrode sealing plate closes another of the two opposed surfaces. The positive electrode sealing plate has a first through hole through which the electrolyte is allowed to be injected. The negative electrode sealing plate has a second through hole through which the electrolyte is allowed to be injected.

BATTERY, AND BATTERY PACK AND VEHICLE COMPRISING SAME

NºPublicación:  EP4672487A1 31/12/2025
Solicitante: 
LG ENERGY SOLUTION LTD [KR]
LG Energy Solution, Ltd
CN_121128018_PA

Resumen de: EP4672487A1

The present disclosure relates to a battery including: an electrode assembly; a battery housing configured to receive the electrode assembly through an opening formed on one side; a battery terminal configured to be electrically connected to the electrode assembly through a closed portion provided on the opposite side of the opening of the battery housing; and a current collector including a first coupling portion configured to be electrically connected to the electrode assembly, a second coupling portion configured to be electrically connected to the battery terminal, and a bridge portion configured to electrically connect the first coupling portion and the second coupling portion to each other, and configured such that at least a portion of an area adjacent to the second coupling portion has a reduced cross-sectional area.

ELECTRODE PLATE FOR BATTERY AND MANUFACTURING METHOD THEREOF

NºPublicación:  EP4672483A1 31/12/2025
Solicitante: 
SAMSUNG SDI CO LTD [KR]
SAMSUNG SDI CO., LTD
CN_121216082_PA

Resumen de: EP4672483A1

An electrode plate for a battery includes: an electrode substrate; an electrode tab overlapping with a portion of the electrode substrate; a first insulating portion covering a portion of the electrode tab and a portion of the electrode substrate on a first surface, and including a plurality of first protrusions; and a second insulating portion covering a portion of the electrode tab and a portion of the electrode substrate on a second surface opposite to the first surface, and including a plurality of second protrusions.

BATTERY MODULE, AND BATTERY PACK AND VEHICLE INCLUDING SAME

NºPublicación:  EP4672488A1 31/12/2025
Solicitante: 
LG ENERGY SOLUTION LTD [KR]
LG Energy Solution, Ltd
CN_120500784_PA

Resumen de: EP4672488A1

The present disclosure relates to a battery module including: a plurality of battery cells each having an electrode lead; a bus-bar frame positioned on a side of the plurality of battery cells where the electrode leads are located, and having a lead slot through which the electrode leads of the plurality of battery cells pass and a stepped portion formed in a portion where the electrode lead passing through the lead slot is located; and at least one damage prevention member provided between the electrode lead and the stepped portion.

BATTERY CELL, BATTERY, AND ELECTRIC DEVICE

NºPublicación:  EP4672482A1 31/12/2025
Solicitante: 
CONTEMPORARY AMPEREX TECHNOLOGY CO LTD [CN]
Contemporary Amperex Technology Co., Limited
WO_2025055333_PA

Resumen de: EP4672482A1

Embodiments of this application provide a cell, a battery, and an electric device. The cell includes: an electrode lead-out portion, configured to lead out electric energy of the cell; an electrode assembly, including a main body and a tab, the tab including a transition portion and a connecting portion, where the transition portion is connected between the connecting portion and the main body, and the connecting portion is connected to the electrode lead-out portion to form a connecting region; and an insulation component, where the insulation component includes a first insulator fixed to the main body and a third insulator fixed to the connecting portion, and the insulation component further includes a second insulator connected between the first insulator and the third insulator, where a part of the tab from a first joint to a second joint is not fixed to the insulation component. The cell, the battery, and the electric device according to the embodiments of this application are conducive to resolving the problem of tab tearing caused by a bonding force between the insulation component and the tab when the tab is unfolded, bent, or moved.

ENERGY STORAGE APPARATUS AND ENERGY STORAGE APPARATUS OPEN CIRCUIT CONTROL METHOD

NºPublicación:  EP4672550A1 31/12/2025
Solicitante: 
ALPHA ESS CO LTD [CN]
Alpha Ess Co., Ltd
AU_2024279773_PA

Resumen de: EP4672550A1

The present application provides an energy storage device and a circuit breaking control method thereof. The energy storage device includes a main circuit formed by multiple battery modules connected in series in sequence, and the energy storage device comprises a detection module, a circuit breaking protection module connected in series with the main circuit of the energy storage device, and a circuit breaking detection module. The detection module is configured to detect a working status of the energy storage device and turn on the circuit breaking protection module when detecting that the energy storage device fails. The circuit breaking protection module is configured to output circuit breaking drive power after being turned on, and drive a circuit breaker in the main circuit of the energy storage device to break based on the circuit breaking drive power, to disconnect the connection circuit between the energy storage device and an external device. The circuit breaking detection module is configured to perform sampling current detection on the circuit breaking protection module periodically, and output a shunt failure signal when a sampling current does not meet a preset condition.

ENERGY STORAGE APPARATUS, AND OPEN CIRCUIT CONTROL METHOD FOR ENERGY STORAGE APPARATUS

NºPublicación:  EP4672549A1 31/12/2025
Solicitante: 
ALPHA ESS CO LTD [CN]
Alpha Ess Co., Ltd
AU_2024280864_PA

Resumen de: EP4672549A1

The present application provides an energy storage device and a circuit breaking control method thereof. The energy storage device comprises a main circuit formed by multiple battery modules connected in series, wherein a control unit is configured to control a switch assembly to connect a single battery module in series into or bypass out of the main circuit of the energy storage device, and when a battery module is bypassed, a circuit path connecting the battery modules before and after is formed in the battery module. The energy storage device further comprises a detection module and a circuit breaking protection module connected in series with the main circuit of the energy storage device; the detection module is configured to detect working status of the energy storage device, and turn on the circuit breaking protection module when detecting failure of the energy storage device; the circuit breaking protection module is configured to output a circuit breaking drive power after being turned on, and drive a circuit breaker in the main circuit of the energy storage device to break based on the circuit breaking drive power, to disconnect the energy storage device.

SECONDARY BATTERY AND ELECTRIC DEVICE

NºPublicación:  EP4672403A1 31/12/2025
Solicitante: 
CONTEMPORARY AMPEREX TECHNOLOGY CO LTD [CN]
Contemporary Amperex Technology Co., Limited
CN_119768943_PA

Resumen de: EP4672403A1

Embodiments of the present application provide a secondary battery and an electric device. The secondary battery comprises a positive electrode sheet, a separator, and a negative electrode sheet; at least one of the positive electrode sheet, the separator, or the negative electrode sheet comprises an ion trapping agent; the reduction potential of the ion trapping agent relative to lithium metal is 0-2 V. The cycle performance of the secondary battery provided by the embodiments of the present application is improved.

POSITIVE ELECTRODE ACTIVE MATERIAL, SECONDARY BATTERY AND METHOD FOR MANUFACTURING A POSITIVE ELECTRODE ACTIVE MATERIAL

NºPublicación:  EP4671212A1 31/12/2025
Solicitante: 
ECOPRO BM CO LTD [KR]
ECOPRO BM CO., LTD
CN_121215746_PA

Resumen de: EP4671212A1

A positive electrode active material of the present invention is capable of improving capacity and lifetime of a battery simultaneously, a battery of the present invention can have improved capacity and lifetime simultaneously, a method of the present invention is able to manufacture a positive electrode active material capable of improving capacity and lifetime of a battery simultaneously.

BATTERY CELL, MANUFACTURING METHOD THEREFOR, BATTERY, AND ELECTRICAL APPARATUS

NºPublicación:  EP4672457A1 31/12/2025
Solicitante: 
CONTEMPORARY AMPEREX TECHNOLOGY CO LTD [CN]
Contemporary Amperex Technology Co., Limited
WO_2025102631_PA

Resumen de: EP4672457A1

Embodiments of the present application provide a battery cell and a manufacture method for the same, a battery, and an electrical apparatus. The battery cell includes: a shell (1) having a first opening (12); a first end cover (2) closing the first opening (12) and being insulated from the shell (1); and an electrode assembly (3) arranged in the shell (1) and including an electrode body (31), a first tab (32) and a second tab (33), the first tab (32) and the second tab (33) being led out of the electrode body (31) and having opposite polarities, the first tab (32) being electrically connected to the first end cover (2), and the second tab (33) being electrically connected to the shell (1); where the first end cover (2) serves as a first output pole, and the shell (1) serves as a second output pole.

DUMMY ASSEMBLY

NºPublicación:  EP4671730A1 31/12/2025
Solicitante: 
LG ENERGY SOLUTION LTD [KR]
LG Energy Solution Ltd
CN_120858273_PA

Resumen de: EP4671730A1

The present application can provide a dummy assembly comprising: a first body part on which a first busbar assembly, including a first lead tab dummy and a first busbar of which at least a portion is welded to the first lead tab dummy, is mounted; a second body part on which a second busbar assembly, including a second lead tab dummy and a second busbar of which at least a portion is welded to the second lead tab dummy, is mounted; and a distance adjustment part for adjusting the distance between the first body part and the second body part.

ELECTRODE SHEET DRYING DEVICE AND BATTERY PRODUCTION SYSTEM

NºPublicación:  EP4671652A1 31/12/2025
Solicitante: 
CONTEMPORARY AMPEREX TECHNOLOGY CO LTD [CN]
Contemporary Amperex Technology Co., Limited
WO_2025055181_PA

Resumen de: EP4671652A1

The present application discloses an electrode sheet drying device and a battery production system. The electrode sheet drying device includes a housing, an endless heating belt, and a heating roller, where the housing has a heat-exchange drying chamber; the heat-exchange drying chamber has an inlet and an outlet that are oppositely disposed; the endless heating belt includes an inner surface and an outer surface that are oppositely disposed; the heating roller is in contact with the endless heating belt; a part of the endless heating belt passes through the heat-exchange drying chamber, the other part thereof is disposed outside the heat-exchange drying chamber; and the released electrode sheet is in contact with the outer surface of the endless heating belt in the heat-exchange drying chamber. A part of the endless heating belt passes through the heat-exchange drying chamber, and the other part thereof is disposed outside the heat-exchange drying chamber; and the released electrode sheet is in contact with the outer surface of the endless heating belt in the heat-exchange drying chamber, so that the electrode sheet abuts on and is heated by the endless heating belt, thereby improving heating and drying efficiency.

BATTERY CELL PRESSING JIG AND BATTERY CELL GAS REMOVAL SYSTEM COMPRISING SAME

NºPublicación:  EP4672392A1 31/12/2025
Solicitante: 
LG ENERGY SOLUTION LTD [KR]
LG ENERGY SOLUTION, LTD
CN_120958620_PA

Resumen de: EP4672392A1

A battery cell pressurizing jig related to one example of the present invention comprises a first pressurizing part for pressurizing one surface of a battery cell including an electrode assembly, a pair of lead tabs electrically connected to the electrode assembly, and a cell case surrounding the electrode assembly, and a second pressurizing part disposed to face the first pressurizing part and for pressurizing the other surface of the battery cell, wherein the first pressurizing part comprises a first assembly block portion provided to pressurize an assembly region where the electrode assembly is disposed on one surface of the battery cell, and a pair of first tap block portions each provided to pressurize a pair of lead tab regions including a boundary region between each lead tab and the cell case.

CONNECTING ASSEMBLY, BATTERY CELL, BATTERY, ELECTRIC DEVICE, AND CONNECTING MEMBER

NºPublicación:  EP4672478A1 31/12/2025
Solicitante: 
CONTEMPORARY AMPEREX TECHNOLOGY CO LTD [CN]
Contemporary Amperex Technology Co., Limited
WO_2024239693_PA

Resumen de: EP4672478A1

Examples of the present application provide a connecting member (233), a battery cell (20), a battery (10), a power consuming apparatus, and a connecting element. The connecting member (233) includes a first connecting element (2331) and a second connecting element (2332) connected to each other. A portion of the first connecting element (2331) and a portion of the second connecting element (2332) are stacked in a thickness direction of the connecting member (233). One of the first connecting element (2331) and the second connecting element (2332) is configured to be connected to a tab. The other of the first connecting element (2331) and the second connecting element (2332) is configured to be connected to an electrode terminal. A thickness of the connecting member (233) at a connecting position (2333) of the first connecting element (2331) and the second connecting element (2332) is less than a sum of maximum thicknesses of the first connecting element (2331) and the second connecting element (2332). According to the connecting member (233), the battery cell (20), the battery (10), the power consuming apparatus, and the connecting element in the examples of the present application, the strength of connection between the first connecting element (2331) and the second connecting element (2332) in the connecting member (233) can be improved.

ENERGY STORAGE DEVICE AND ENERGY STORAGE SYSTEM

NºPublicación:  EP4672428A2 31/12/2025
Solicitante: 
SHENZHEN HITHIUM HERO ENERGY EQUITY TECH CO LTD [CN]
XIAMEN HITHIUM ENERGY STORAGE TECH CO LTD [CN]
Shenzhen Hithium Hero Energy Equity Technology Co., Ltd,
Xiamen Hithium Energy Storage Technology Co., Ltd
CN_222914893_U

Resumen de: EP4672428A2

The energy storage device includes a housing assembly and a battery. The housing assembly includes a top shell, an intermediate shell and a bottom shell. The intermediate shell is located between the top shell and the bottom shell, and is respectively connected to the top shell and the bottom shell. An air inlet space is formed between the intermediate shell and the top shell, and an air outlet space is formed between the intermediate shell and the bottom shell. The top shell is provided with an air inlet connected to the air inlet space, the intermediate shell is provided with an air supply port connected to the air inlet space and the air outlet space, the bottom shell is provided with an air outlet connected to the air outlet space, and the battery is built in the air outlet space. The air supply port is provided with a fan assembly.

BATTERY MODULE AND BATTERY BOX THEREOF

NºPublicación:  EP4672454A1 31/12/2025
Solicitante: 
LIWATT X INC [TW]
Liwatt X Inc

Resumen de: EP4672454A1

A battery module includes a battery box (H), a plurality of cells (B), and a firefighting material (E). The battery box (H) includes a box body (10), a cover (20), and a pressure relief valve (30). The cover (20) is arranged on an opening (12) of the box body (10). The cover (20) includes a flow channel (P) and a first surface (211) and a second surface (221) opposite to each other. The flow channel (P) is provided between the first surface (211) and the second surface (221). Two ends of the flow channel (P) are respectively in communication with a first pressure relief hole (2111) of the first surface (211) and the second pressure relief hole (2211) of the second surface (221). The pressure relief valve (30) is arranged in the first pressure relief hole (2111). The cells (B) are accommodated in the accommodating space (11) of the box body (10). The firefighting material (E) is accommodated in the accommodating space (11) and distributed around the cells (B). The disclosure further provides a battery box (H) of a battery module.

BATTERY CELL, BATTERY AND ELECTRIC DEVICE

NºPublicación:  EP4672469A1 31/12/2025
Solicitante: 
CONTEMPORARY AMPEREX TECHNOLOGY CO LTD [CN]
Contemporary Amperex Technology Co., Ltd
KR_20250166168_PA

Resumen de: EP4672469A1

A battery cell (100), a battery (1000) and an electric device. The battery cell (100) comprises: an electrode assembly (20), which comprises at least one positive electrode sheet (21) and at least one negative electrode sheet (22); and a casing (10), which is configured to accommodate the electrode assembly (20), and comprises a first wall portion (11), wherein the first wall portion (11) is provided with a pressure relief portion (40), the pressure relief portion (40) being configured to release the pressure in the battery cell; and the positive electrode sheet (21) comprises a positive electrode active material region, the positive electrode active material region being arranged spaced apart from an inner surface of the first wall portion (11) in a second direction.

CATHODE MATERIAL, SECONDARY BATTERY COMPRISING SAME, AND METHOD FOR MEASURING PARTICLE STRENGTH OF CATHODE MATERIAL

NºPublicación:  EP4672376A1 31/12/2025
Solicitante: 
LG ENERGY SOLUTION LTD [KR]
LG Energy Solution, Ltd
CN_120752762_PA

Resumen de: EP4672376A1

The present invention relates to a cathode material, a secondary battery including the same, and a method of measuring the particle strength of a cathode material. More particularly, the present invention relates to a cathode material including one or more selected from the group consisting of lithium cobalt oxide; lithium manganese oxide; a lithium iron phosphate compound; lithium nickel cobalt aluminum oxide (NCA); lithium nickel oxide (LNO); a nickel manganese-based lithium composite metal oxide obtained by replacing a part of nickel (Ni) with manganese (Mn) in the lithium nickel oxide; a lithium composite transition metal oxide (NCM) obtained by replacing a part of nickel (Ni) with manganese (Mn) and cobalt (Co) in the lithium nickel oxide; and a lithium composite transition metal oxide (NCMA) in which aluminum (Al) is added to the lithium composite transition metal oxide (NCM),wherein the cathode material satisfies at least one of Equations 1 to 4 below: 1.58≥del_PD_absolute≥1,wherein del_PD_absolute is an absolute value difference between an ideal value and measured value of rolling density when a load is 9,000 kgf; 0.3≥del_PD≥0.2,wherein del_PD is a normalized value difference between an ideal value and measured value of rolling density when a load is 9,000 kgf; 0.21≥del_inclination≥0.15,wherein del_inclination is an inclination difference between an ideal value and measured value of rolling density at a load of 0 to 9,000 kgf; and 1−del_PD/EMD≥10.1,whe

BATTERY DIAGNOSIS DEVICE AND OPERATION METHOD THEREOF

NºPublicación:  EP4671798A1 31/12/2025
Solicitante: 
LG ENERGY SOLUTION LTD [KR]
LG Energy Solution, Ltd
CN_120981729_PA

Resumen de: EP4671798A1

A battery diagnosis device according to an embodiment disclosed in the present document may comprise: an acquisition unit for acquiring open circuit voltage (OCV) data of multiple battery units; a deviation calculation unit for, on the basis of the OCV data, calculating an OCV change value of the multiple battery units in a designated time interval and calculating an OCV deviation value with respect to an average indicating a difference value between an average OCV change value of the multiple battery units and an OCV change value of a target battery unit among the multiple battery units; an exponential moving average (EMA) calculation unit for calculating an EMA deviation value by applying an EMA filter to the OCV deviation value with respect to the average of the target battery unit; and a diagnosis unit for diagnosing an abnormality of the target battery unit on the basis of the EMA deviation value.

BATTERY AND ELECTRICAL DEVICE

NºPublicación:  EP4672433A1 31/12/2025
Solicitante: 
CONTEMPORARY AMPEREX TECHNOLOGY CO LTD [CN]
Contemporary Amperex Technology Co., Limited
WO_2024239678_PA

Resumen de: EP4672433A1

The present application relates to the technical field of batteries. Provided are a battery and an electrical device. The battery comprises at least one column of battery cell units arranged in columns and support members provided in respective battery cell units; amongst the battery cell units in the current column, the heat conductivity of the support member in the battery cell unit at the central position is greater than the heat conductivities of the support members in the battery cell units at outer positions. In the battery provided in the present application, the heat conductivities of the respective support members in the current column are decreasing from the central position to the edge positions, such that the efficiency of transferring heat outwards of the battery cell unit at the central position is higher than that of the battery cell units at the outer positions, resulting in a more uniform working temperature of the battery cells in the current column. When the battery consists of a plurality of columns of battery cells, the heat in the middle of the battery can be transferred to the edge more quickly, such that the working temperature of the middle area of the battery is the same or basically the same as the working temperature of the edge area, thus achieving a more uniform overall working temperature of batteries.

HIGH-EFFICIENCY CAPACITY GRADING METHOD AND SYSTEM FOR LITHIUM ION BATTERIES AND STORAGE MEDIUM

NºPublicación:  EP4671785A1 31/12/2025
Solicitante: 
HEFEI GOTION HIGH TECH POWER ENERGY CO LTD [CN]
Hefei Gotion High-Tech Power Energy Co., Ltd
WO_2024239551_PA

Resumen de: EP4671785A1

The present disclosure provides a high-efficiency grading method and system for lithium-ion cells, and a storage medium, and belongs to the technical field of lithium-ion battery manufacturing. The present disclosure aims to solve the problem of excessively long capacity grading time for lithium-ion cells. The high-efficiency grading method includes: obtaining discharge capacities C<sub>1</sub>, discharge endpoint voltages V<sub>1</sub>, rebound voltages V<sub>2</sub>, and remaining capacities C<sub>2</sub> of lithium-ion cells; subjecting data of the obtained discharge capacities C<sub>1</sub> or discharge endpoint voltages V<sub>1</sub> to slicing and classification processing; plotting a scatter plot of the remaining capacities C<sub>2</sub> against the rebound voltages V<sub>2</sub> according to the remaining capacities C<sub>2</sub> and corresponding rebound voltages V<sub>2</sub> of the lithium-ion cells, performing curve fitting, and deriving remaining capacity prediction model equations; and calculating full discharge capacities of a new batch of lithium-ion cells. The present disclosure omits the full discharge step in the conventional grading process, greatly shortening the capacity grading time, improving production efficiency, reducing hardware investment and energy consumption during capacity grading, and lowering battery manufacturing costs.

BATTERY

NºPublicación:  EP4672412A1 31/12/2025
Solicitante: 
ZHUHAI COSMX BATTERY CO LTD [CN]
Zhuhai CosMX Battery Co., Ltd
CN_118867398_PA

Resumen de: EP4672412A1

The present disclosure relates to the field of batteries, and specifically to a battery. The battery includes an electrolyte solution, the electrolyte solution includes ethyl butyrate, and a mass content of the ethyl butyrate in the electrolyte solution is c1; the battery includes an electrode assembly, the electrode assembly includes a positive electrode plate, a negative electrode plate, and a separator, and a thickness of the electrode assembly is a, in unit of mm; and a and c1 satisfy 0 < c1/a ≤ 0.25. The battery of the present disclosure improves safety performance under fast charging conditions.

BATTERY DIAGNOSIS APPARATUS AND BATTERY DIAGNOSIS METHOD

NºPublicación:  EP4671793A1 31/12/2025
Solicitante: 
LG ENERGY SOLUTION LTD [KR]
LG ENERGY SOLUTION, LTD
CN_120604132_PA

Resumen de: EP4671793A1

Disclosed is a battery diagnosing apparatus and a battery diagnosing method. The battery diagnosing apparatus includes a data obtaining unit configured to obtain a first profile representing a capacity-voltage relationship of a battery cell containing an active material with a multi-phase characteristic, and a processor configured to generate a plurality of comparison profiles based on a plurality of electrode profiles included in an electrode profile map. The processor is configured to select, as a second profile, one comparison profile from the plurality of comparison profiles by comparing each of the plurality of comparison profiles with the first profile, and determine a positive electrode participation start point as a diagnostic factor representing a degradation state of the battery cell based on the second profile.

BATTERY DIAGNOSIS APPARATUS AND BATTERY DIAGNOSIS METHOD

NºPublicación:  EP4671792A1 31/12/2025
Solicitante: 
LG ENERGY SOLUTION LTD [KR]
LG ENERGY SOLUTION, LTD
CN_120500638_PA

Resumen de: EP4671792A1

Disclosed is a battery diagnosing apparatus and a battery diagnosing method. The battery diagnosing apparatus includes a data obtaining unit configured to obtain a first profile representing a capacity-voltage relationship of a battery cell containing an active material with a multi-phase characteristic, and a processor configured to generate a plurality of comparison profiles based on a plurality of electrode profiles included in an electrode profile map. The processor is configured to select, as a second profile, one comparison profile from the plurality of comparison profiles by comparing each of the plurality of comparison profiles with the first profile, and determine a positive electrode participation end point as a diagnostic factor representing a degradation state of the battery cell based on the second profile.

ELECTROLYTE FOR LITHIUM SECONDARY BATTERY, AND LITHIUM SECONDARY BATTERY COMPRISING SAME

NºPublicación:  EP4672415A1 31/12/2025
Solicitante: 
LG ENERGY SOLUTION LTD [KR]
KOREA ADVANCED INST SCI & TECH [KR]
LG Energy Solution, Ltd,
Korea Advanced Institute of Science and Technology
CN_120937164_PA

Resumen de: EP4672415A1

The present disclosure relates to an electrolyte for lithium secondary battery that can improve the ion conductivity and lifetime characteristics of lithium secondary batteries, and a lithium secondary battery comprising the same.

METHOD FOR INSPECTING SHORT CIRCUIT IN SECONDARY BATTERY CELL

NºPublicación:  EP4671799A1 31/12/2025
Solicitante: 
LG ENERGY SOLUTION LTD [KR]
LG Energy Solution, Ltd
CN_120936894_PA

Resumen de: EP4671799A1

Disclosed herein is a method for short circuit inspection of a secondary battery cell which includes preparing a fully-packaged secondary battery cell, micro-charging the secondary battery cell to a state of charge (SOC) in a range of 0.03% to 0.05%, measuring an open-circuit voltage drop caused by a self-discharge of the micro-charged secondary battery cell, and determining the secondary battery cell as a defective product if a change rate per hour of the measured open-circuit voltage drop exceeds a predetermined reference value.

CAP ASSEMBLY AND SECONDARY BATTERY INCLUDING THE SAME

NºPublicación:  EP4672450A1 31/12/2025
Solicitante: 
SAMSUNG SDI CO LTD [KR]
SAMSUNG SDI CO., LTD
CN_121238183_PA

Resumen de: EP4672450A1

A secondary battery is provided. The secondary battery includes an electrode assembly (100), a sub-plate assembly (310, 410) comprising a sub-plate (320, 420) connected to the electrode assembly 100) and a current collector (330, 430) coupled to the sub-plate (320, 420), and a terminal plate (380, 480) coupled to the current collector (330, 430). The terminal plate (380, 480) defines a recess(382, 482) (382, 482) in a top surface of the terminal plate (380, 480). The recess (382, 482) includes a first tapered part (384, 484) having a first inclination angle (384_A, 484_A) with respect to a direction parallel to the terminal plate (380, 480), and a second tapered part (386, 486) having a second inclination angle (386_A, 486_A) with respect to the direction parallel to the terminal plate (380, 480). The first inclination angle (384_A, 484_A) and the second inclination angle (386_A, 486_A) are different from each other.

END PLATE, CASE, BATTERY, ELECTRIC DEVICE, AND ASSEMBLING METHOD FOR CASE

NºPublicación:  EP4672460A1 31/12/2025
Solicitante: 
CONTEMPORARY AMPEREX TECHNOLOGY CO LTD [CN]
Contemporary Amperex Technology Co., Limited
CN_119923746_PA

Resumen de: EP4672460A1

An end plate, a case, a battery, an electric device, and an assembling method for the case. The end plate (10) comprises: a first plate (1), comprising a first connecting part (11), wherein the first connecting part (11) is arranged in a closed ring along the circumferential edge of the first plate (1) and is configured to form continuous sealing connection with an environment component; and a second plate (2), stacked with the first plate (1) in a first direction (X), wherein the second plate (2) comprises second connecting parts (21) spaced along the circumferential edge of the second plate (2). The first connecting part (11) of the first plate (1) is in continuous sealing connection with the environment component and is used for sealing the position where the end plate (10) and the environment component are connected, and the second connecting parts (21) of the second plate (2) are connected to the environment component respectively by means of connecting members (30) and is used for improving the strength of connection between the end plate (10) and the environment component. The end plate (10) has few parts and a simple structure, is convenient to connect with the environmental component, and has low cost and high reliability.

ELECTRODE AND SECONDARY BATTERY INCLUDING SAME

NºPublicación:  EP4672397A1 31/12/2025
Solicitante: 
SAMSUNG SDI CO LTD [KR]
SAMSUNG SDI CO., LTD
CN_121215674_PA

Resumen de: EP4672397A1

An electrode includes a substrate made of a metallic material, a first composite layer coated on a portion of a first surface of the substrate to form a first uncoated portion on a first end of the first surface, a second composite layer coated on a portion of a second surface of the substrate to form a second uncoated portion on a second end of the second surface, and a reinforcing film attached to a third end portion of at least one of the first composite layer or the second composite layer.

BATTERY CELL, BATTERY AND ELECTRIC DEVICE

NºPublicación:  EP4672473A1 31/12/2025
Solicitante: 
CONTEMPORARY AMPEREX TECHNOLOGY CO LTD [CN]
Contemporary Amperex Technology Co., Limited
WO_2024234681_PA

Resumen de: EP4672473A1

Disclosed in the present application are a battery cell, a battery and an electric device. The battery cell comprises a casing, an electrode assembly and a buffer member, wherein the casing is provided with a mounting cavity; the electrode assembly is located in the mounting cavity, and is provided with side faces distributed in the thickness direction of the electrode assembly; the buffer member is located in the mounting cavity, and comprises a first buffer portion and a second buffer portion; at least one edge portion of the first buffer portion is connected to the second buffer portion; the first buffer portion at least partially covers a central area of each side face; and the second buffer portion covers an edge area of the side face. Under the same pressure, the amount of compression of the first buffer portion is larger than that of the second buffer portion, and the first buffer portion is more prone to pressing deformation than the second buffer portion, such that a larger expansion force in the central area is reduced more obviously than a smaller expansion force in the edge area, thereby alleviating the non-uniformity of the distribution of the expansion forces in the central area and the edge area of each side face, and improving the cycle performance of the battery cell and prolonging the service life thereof.

SODIUM LAYERED METAL OXIDE AND PREPARATION METHOD THEREFOR, SECONDARY BATTERY AND ELECTRIC DEVICE

NºPublicación:  EP4672364A1 31/12/2025
Solicitante: 
CONTEMPORARY AMPEREX TECHNOLOGY CO LTD [CN]
Contemporary Amperex Technology Co., Limited
KR_20250148658_PA

Resumen de: EP4672364A1

Disclosed in the present application are a sodium layered metal oxide and a preparation method therefor, a secondary battery and an electric device. A chemical general formula of the sodium layered metal oxide is Na<sub>1-x</sub>A<sub>x</sub>C<sub>y</sub>M<sub>1-y</sub>O<sub>2</sub>, wherein M comprises a transition metal element; A comprises at least one of IIA group elements, V group metal elements, VIA group metal elements and IIIB group elements, and the ion radius of A is larger than that of M; C comprises at least one of a third-period metal element, a fourth-period metal element and a fifth-period metal element, and the valence of C is lower than or equal to that of M; and x=0.001-0.150, and y=0.001-0.500. By doping A and C into the sodium layered metal oxide, layer slippage and phase change are not prone to occurring on the sodium layered metal oxide in a sodium removal state, such that the sodium layered metal oxide has very good stability, the cycle performance can be improved, and the service life can be prolonged.

APPARATUS FOR MANUFACTURING DRY ELECTRODE AND METHOD OF MANUFACTURING DRY ELECTRODE

NºPublicación:  EP4672348A1 31/12/2025
Solicitante: 
SAMSUNG SDI CO LTD [KR]
SAMSUNG SDI CO., LTD
CN_121237793_PA

Resumen de: EP4672348A1

An apparatus for manufacturing a dry electrode includes a laminating roller configured to laminate a free-standing film on a first surface of a current collector. The apparatus further include a first X-ray detector positioned adjacent to the first laminating roller and configured to irradiate X-rays onto the first free-standing film and detect metal material in the first free-standing film.

POSITIVE ELECTRODE MATERIAL, PREPARATION METHOD THEREFOR, LITHIUM-ION BATTERY AND ELECTRIC DEVICE

NºPublicación:  EP4672381A1 31/12/2025
Solicitante: 
CONTEMPORARY AMPEREX TECHNOLOGY CO LTD [CN]
Contemporary Amperex Technology Co., Limited
WO_2025091723_PA

Resumen de: EP4672381A1

A positive electrode material. The positive electrode material has the following chemical formula: LiaNixCoyMn1-x-yMbO2-cQc, wherein 0.2≤a≤1.2, x≥0.6, y>0, b>0, c>0, M comprises a high-valence cation, and Q comprises an anion. By doping a high-valence cation and an anion in a nickel-rich ternary positive electrode material, the bulk structure of the nickel-rich ternary positive electrode material under lithium deintercalation is stabilized, side reactions, lattice oxygen evolution and transition metal dissolution are reduced, and the cycling stability, the high-temperature storage performance and the rate capability are improved. In addition, the outer surface of the positive electrode material can be further coated with a selenium-containing substance coating layer (2), a selenium-containing substance in the selenium-containing substance coating layer (2) can react with residual lithium compounds on the surface of the positive electrode material, and the remaining selenium-containing substances can be combined with lattice oxygen released in a high-delithiation state to prevent an electrolyte solution from being oxidized. Moreover, a conductive substance coating layer (3) can be further prepared on the outer surface of the selenium-containing substance coating layer (2), thereby preventing direct contact between the selenium-containing substance and the electrolyte solution, and inhibiting side reactions.

BATTERY CELL, BATTERY, ELECTRIC DEVICE, AND SUPPORT

NºPublicación:  EP4672459A1 31/12/2025
Solicitante: 
CONTEMPORARY AMPEREX TECHNOLOGY CO LTD [CN]
Contemporary Amperex Technology Co., Limited
US_2025372807_PA

Resumen de: EP4672459A1

The present application discloses a battery cell, a battery, a power consuming apparatus, and a bracket. The battery cell includes: a housing, provided with an explosion-proof valve; an electrode assembly, arranged in the housing; and a bracket, including a bracket body and a first abutting portion. The bracket body has a first side and a second side that are arranged opposite to each other, an exhaust hole is provided on the bracket body, and the exhaust hole is configured to be opposite to the explosion-proof valve. The first abutting portion is arranged on the first side and is configured to abut against an end portion of the electrode assembly, so that the exhaust hole and the end portion of the electrode assembly jointly form a first exhaust channel. In the technical solutions of the embodiments of the present application, an exhaustion capability is improved, a risk that a battery cell burns and explodes is reduced, and an impact on an adjacent battery cell is reduced, thereby helping improve use reliability and stability of a battery.

POWER DISTRIBUTION APPARATUS, BATTERY, AND ELECTRIC DEVICE

NºPublicación:  EP4672292A1 31/12/2025
Solicitante: 
CONTEMPORARY AMPEREX TECHNOLOGY CO LTD [CN]
Contemporary Amperex Technology Co., Limited
US_2025364789_PA

Resumen de: EP4672292A1

The present application relates to the field of batteries, and provides a power distribution apparatus (30), a battery (1), and an electrical device. The power distribution apparatus (30) includes a base (32) and a relay (312). The base (32) forms an accommodating cavity (321). The relay (312) includes a switch unit (3124), and at least part of an outer wall of the switch unit (3124) is exposed in the accommodating cavity (321). An inner wall of the accommodating cavity (321) is connected to the relay (312) to fix the relay (312) to the accommodating cavity (321). The power distribution apparatus (30) can fix the relay (312) in the accommodating cavity (321). Furthermore, the relay (312) fixed in the accommodating cavity (321) can use the inner wall of the accommodating cavity (321) to replace its own shell structure. Therefore, the own shell structure of the relay (312) can be omitted, an integrated and miniaturized power distribution apparatus can be formed, and design margin and space waste can be reduced.

LITHIUM SECONDARY BATTERY

NºPublicación:  EP4672401A1 31/12/2025
Solicitante: 
LG ENERGY SOLUTION LTD [KR]
LG Energy Solution, Ltd
CN_120883406_PA

Resumen de: EP4672401A1

The present disclosure relates to a lithium secondary battery improved in an output characteristic, a low-temperature characteristic, and the like. The lithium secondary battery comprises: a positive electrode, a negative electrode, and an electrolyte containing a lithium salt and a non-aqueous organic solvent, wherein the positive electrode includes a positive electrode current collector; and an active material layer that is formed on the positive electrode current collector and includes a positive electrode active material, a conductive material and an oxide-based solid electrolyte having a lithium ion source, and wherein the positive electrode active material and the oxide-based solid electrolyte are dispersed in the active material layer in the form of particles, and the average particle size(D50) of the particles satisfies a fixed ratio.

SLOT DIE COATER

NºPublicación:  EP4670854A1 31/12/2025
Solicitante: 
SAMSUNG SDI CO LTD [KR]
SAMSUNG SDI CO., LTD
CN_121222623_PA

Resumen de: EP4670854A1

A slot die coater includes: a top die and a bottom die; and a spacer between the top die and the bottom die. The spacer has a slot and a first discharge port for discharging an active material slurry and an insulating material slurry passage and a second discharge port for discharging an insulating material slurry on both sides of a width direction of the first discharge port. The spacer includes: a first layer part on a bottom die side of the spacer and defining a first width between first inner walls on both sides of the first discharge port, and a second layer part on a top die side of the spacer and defining a second width between second inner walls on both sides of the first discharge port. The second with has a size different from the first width.

METHOD FOR OPERATING AN ENERGY STORE IN A SUBMARINE WITHOUT ACTIVE COOLING

NºPublicación:  EP4672534A1 31/12/2025
Solicitante: 
TKMS GMBH [DE]
THYSSENKRUPP AG [DE]
TKMS GmbH,
thyssenkrupp AG
DE_102024118306_PA

Resumen de: EP4672534A1

Die vorliegende Erfindung betrifft ein Verfahren zum Betreiben eines Unterseebootes 10, wobei das Unterseeboot 10 ein Bordnetz 20 aufweist, wobei das Bordnetz 20 eine Maximalnetzleistung aufweist, wobei das Unterseeboot 10 4 bis 400 Energiespeichervorrichtungen 30 aufweist, wobei jede Energiespeichervorrichtung 30 über jeweils einen Gleichspannungswandler 40 elektrisch trennbar mit dem Bordnetz 20 verbunden ist, wobei jede Energiespeichervorrichtung 30 eine Maximalspeicherleistung aufweist, wobei jede Energiespeichervorrichtung 30 eine Maximalspeicherkapazität aufweist, wobei das Unterseeboot 10 eine Kühlvorrichtung 50 für die Energiespeichervorrichtungen 30 und/oder die Gleichspannungswandler 40 aufweist, wobei das Verfahren einen Regelbetrieb und einen Sekundärbetrieb aufweist, wobei der Sekundärbetrieb erfolgt, wenn die Kühlvorrichtung 50 ausgefallen oder abgeschaltet ist, wobei das Verfahren im Sekundärbetrieb die Leistung der Energiespeichervorrichtungen 30 auf maximal 60 % der Maximalspeicherleistung begrenzt, wobei das Verfahren im Sekundärbetrieb die maximale Entladung jeder Energiespeichervorrichtung 30 auf maximal 10 % der Maximalspeicherkapazität begrenzt und spätestens bei Erreichen dieser Entladung mittels des Gleichspannungswandlers 40 elektrisch vom Bordnetz 20 trennt.

CAP ASSEMBLY, SECONDARY BATTERY, AND SECONDARY BATTERY INSPECTION DEVICE

NºPublicación:  EP4672446A1 31/12/2025
Solicitante: 
SAMSUNG SDI CO LTD [KR]
SAMSUNG SDI CO., LTD
CN_121238097_PA

Resumen de: EP4672446A1

A cap assembly (200), a secondary battery (100) including the cap assembly (200), and a secondary battery inspection device (300) for inspecting the secondary battery (100) are disclosed. A cap assembly (200) includes a cap down (230), a vent (220) located on a surface of the cap down (230), and a mark (260) located on another surface of the cap down (230).

ELECTROLYTE INJECTION DEVICE AND ELECTROLYTE INJECTION METHOD

NºPublicación:  EP4672490A1 31/12/2025
Solicitante: 
SAMSUNG SDI CO LTD [KR]
SAMSUNG SDI CO., LTD
CN_121216083_PA

Resumen de: EP4672490A1

An electrolyte injection device includes: an electrolyte injection pipe that is configured to be coupled to an injection hole of a case; an exhaust module including a vacuum pump that is connected to the electrolyte injection pipe and is configured to exhaust an internal space of the case, and an air sensor configured to measure an amount of an exhaust air of the case; an electrolyte injection module including an electrolyte tank that is connected to the electrolyte injection pipe and is configured to store an electrolyte, and an injection nozzle installed at an inlet of the electrolyte tank; and a control portion that is electrically connected to each of the air sensor and the injection nozzle.

LIQUID-COOLED PLATE, BATTERY MODULE AND BATTERY PACK

NºPublicación:  EP4672426A1 31/12/2025
Solicitante: 
EVE ENERGY CO LTD [CN]
Eve Energy Co., Ltd

Resumen de: EP4672426A1

The present application provides a liquid-cooled plate, a battery module and a battery pack. A side of the first liquid-cooled plate body facing toward the second liquid-cooled plate body is provided with one or more recesses. The second liquid-cooled plate body includes a main body portion and one or more protruding portions. Each protruding portion is protruding from the main body portion. The one or more protruding portions are installed in the one or more recesses so that the first liquid-cooled plate body is installed to the second liquid-cooled plate body. The first liquid-cooled plate body and the second liquid-cooled plate body are positioned, and the installation of the first liquid-cooled plate body and the second liquid-cooled plate body is completed efficiently.

BATTERY

NºPublicación:  EP4672356A1 31/12/2025
Solicitante: 
ZHUHAI COSMX BATTERY CO LTD [CN]
Zhuhai CosMX Battery Co., Ltd
CN_121215841_PA

Resumen de: EP4672356A1

The present disclosure relates to the field of batteries, and specifically to a battery. Including an electrolyte solution and a positive electrode plate, the electrolyte solution includes a first additive, and a weight content of the first additive in the electrolyte solution is A; the positive electrode plate includes a positive electrode current collector and a positive electrode active material layer, and a proportion of an orthographic projection of the positive electrode active material layer on the positive electrode current collector is B; the battery further includes a termination tape, and a thickness of the termination tape is C, in µm; A, B, and C satisfy: 18 ≤ 19 × B + 0.38 × C - 100 × A ≤ 38. The battery of the present disclosure has less gas generation and expansion during the cycling process, and exhibits excellent cycle life and cycling stability.

BATTERY PACK AND VEHICLE INCLUDING SAME

NºPublicación:  EP4672458A1 31/12/2025
Solicitante: 
LG ENERGY SOLUTION LTD [KR]
LG ENERGY SOLUTION, LTD
CN_119948686_PA

Resumen de: EP4672458A1

Disclosed is a battery pack, and a vehicle including the same. The battery pack includes a plurality of battery modules in which a plurality of battery cells are stacked; and a pack case configured to accommodate the plurality of battery modules, and an insert member is provided inside the pack case.

BATTERY CELL, BATTERY, AND ELECTRIC APPARATUS

NºPublicación:  EP4672404A1 31/12/2025
Solicitante: 
CONTEMPORARY AMPEREX TECHNOLOGY CO LTD [CN]
Contemporary Amperex Technology Co., Limited
WO_2025025533_PA

Resumen de: EP4672404A1

A battery cell, a battery, and a power consuming apparatus. The battery cell includes an electrode assembly and an outer package. The electrode assembly includes a positive electrode plate. The positive electrode plate includes a positive electrode current collector and a positive electrode film layer arranged on at least one surface of the positive electrode current collector. The positive electrode film layer includes a positive electrode active material. The positive electrode active material includes layered lithium-containing transition metal oxide in monocrystalline morphology. A length of the battery cell is denoted as a, and a width of the battery cell is denoted as b. a is greater than or equal to 180 mm, and a/b ranges from 2.0 to 10.5. In this way, the battery can take into account high energy density and long cycle life.

SUPPORT, BATTERY CELL, BATTERY AND ELECTRIC DEVICE

NºPublicación:  EP4672461A1 31/12/2025
Solicitante: 
CONTEMPORARY AMPEREX TECHNOLOGY CO LTD [CN]
Contemporary Amperex Technology Co., Limited
US_2025364690_PA

Resumen de: EP4672461A1

A bracket, a battery cell, a battery, and a power consuming apparatus are provided. The bracket includes: a bracket body, provided with a through hole, where the through hole is used to expose a part of an electrode terminal; and a first guide portion, disposed in the bracket body and configured to guide a conductive portion of an electrode assembly to run through the through hole to be connected to the electrode terminal. The first guide portion is disposed on the bracket body, so that in a process in which the electrode assembly is assembled into a housing of the battery cell, the first guide portion may provide guidance on and protect the conductive portion of the electrode assembly, to enable the conductive portion of the electrode assembly to gradually enter the through hole, thereby reducing a probability that the conductive portion collides with the bracket body, reducing a risk that the electrode assembly fails and is damaged, and improving reliability and stability of the battery cell.

CARBON NANOTUBE DISPERSION SOLUTION AND PREPARATION METHOD THEREFOR

NºPublicación:  EP4671205A1 31/12/2025
Solicitante: 
LG CHEMICAL LTD [KR]
LG Chem, Ltd
CN_120882659_A

Resumen de: EP4671205A1

Provided is a carbon nanotube dispersion comprising carbon nanotubes, dispersants and a solvent. The dispersants comprise a first dispersant comprising a first polymer compound containing an amine group, and a second dispersant comprising a second polymer compound containing an aromatic ring. The second dispersant contains aromatic carbon in an amount of 65 mol% or more based on the total number of moles of carbon atoms. The carbon nanotube dispersion according to one embodiment of the present invention can significantly reduce not only the initial viscosity of the carbon nanotube dispersion but also the rate of change in viscosity over time by containing a specific level or more of aromatic carbon in the second dispersant.

METHOD FOR PRODUCING METAL POWDER AND METAL POWDER AND USE THEREOF

NºPublicación:  EP4670871A1 31/12/2025
Solicitante: 
FRAUNHOFER GES FORSCHUNG [DE]
Fraunhofer-Gesellschaft zur F\u00F6rderung der angewandten Forschung e.V
DE_102024205641_A1

Resumen de: EP4670871A1

Die vorliegende Erfindung betrifft ein Verfahren zur Herstellung von Metallpulver, bei welchem eine Mischung umfassend mindestens ein Metallmaterial und mindestens ein Lösungsmittel bereitgestellt wird, die Mischung mindestens einem Mahlprozess unterzogen wird, und das mindestens eine Lösungsmittel durch Abdampfen von der Mischung abgetrennt wird. Das mindestens eine Metallmaterial ist ausgewählt aus der Gruppe bestehend aus Alkalimetallen, Indium sowie Mischungen und Legierungen hiervon. Das mindestens eine Lösungsmittel weist einen Dampfdruck bei 20 °C von mindestens 0,002 bar auf und ist ausgewählt aus der Gruppe bestehend aus aliphatischen Kohlenwasserstoffen, aromatischen Kohlenwasserstoffen, sowie Mischungen hiervon. Der mindestens eine Mahlprozess erfolgt bei einer Temperatur, die mindestens 10 °C unter dem Schmelzpunkt des mindestens einen Lösungsmittels liegt. Im Weiteren betrifft die vorliegende Erfindung auch ein Metallpulver sowie dessen Verwendung.

BATTERY ASSEMBLY AND BATTERY CELL INCLUDING THE SAME

NºPublicación:  EP4672400A1 31/12/2025
Solicitante: 
SK ON CO LTD [KR]
SK On Co., Ltd
CN_121215829_PA

Resumen de: EP4672400A1

The present disclosure relates to an electrode assembly comprising: a first electrode; a second electrode having an electrical polarity different from that of the first electrode; and a separator interposed between the first electrode and the second electrode, wherein the first electrode and the second electrode have a flag which is bent outward, and relates to a battery cell including the same.

LITHIUM METAL BATTERY HAVING LOW-RESISTANCE PERFORMANCE AND MANUFACTURING METHOD THEREFOR

NºPublicación:  EP4672402A1 31/12/2025
Solicitante: 
LG ENERGY SOLUTION LTD [KR]
LG Energy Solution, Ltd
CN_120898305_PA

Resumen de: EP4672402A1

According to an embodiment of the present disclosure, there is provided a lithium metal battery comprising:a positive electrode which includes a positive electrode current collector, and a positive electrode active material layer formed on one side or both sides of the positive electrode current collector,a negative electrode which includes a lithium metal layer, anda separator which includes a substrate, and an oxide-based solid electrolyte layer formed on one side or both sides of the substrate and including lithium aluminum titanium phosphate(LATP),wherein the oxide-based solid electrolyte layer of the separator faces the lithium metal layer of the negative electrode, andwherein an inorganic layer containing a reduced product of the LATP is formed at an interface between the oxide-based solid electrolyte layer and the lithium metal layer, and a method for manufacturing the same.

SODIUM IRON PHOSPHATE PYROPHOSPHATE POSITIVE-ELECTRODE MATERIAL AND PREPARATION METHOD THEREOF, BATTERY, AND ENERGY STORAGE DEVICE

NºPublicación:  EP4671203A1 31/12/2025
Solicitante: 
XIAMEN HITHIUM ENERGY STORAGE TECH CO LTD [CN]
Xiamen Hithium Energy Storage Technology Co., Ltd
CN_118588928_PA

Resumen de: EP4671203A1

The disclosure provides a sodium iron phosphate pyrophosphate positive-electrode material (100) and a preparation method thereof, a battery (300), and an energy storage device (400). A molar ratio A of sodium element to iron element in the sodium iron phosphate pyrophosphate positive-electrode material (100) of embodiments of the disclosure satisfies 1.36 ≤ A ≤ 1.45.

POSITIVE ELECTRODE MATERIAL AND PREPARATION METHOD THEREFOR, POSITIVE ELECTRODE, AND BATTERY

NºPublicación:  EP4672361A1 31/12/2025
Solicitante: 
XIAMEN HITHIUM ENERGY STORAGE TECH CO LTD [CN]
Xiamen Hithium Energy Storage Technology Co., Ltd
CN_118645604_PA

Resumen de: EP4672361A1

The present disclosure relates to a positive electrode material and a preparation method therefor, a positive electrode, and a battery. The positive electrode material includes an iron-based phosphate material. The iron-based phosphate material includes a first active material and a second active material. A chemical formula of the first active material is Na4Fe3(PO4)2P2O7. A chemical formula of the second active material is Na2FeP2O7. A mass fraction of the first active material in the iron-based phosphate material is a1. A mass fraction of the second active material in the iron-based phosphate material is a2. a1 and a2 satisfy: 0 < a2/a1 ≤ 0.2.

POWER SOURCE UNIT

NºPublicación:  EP4672399A1 31/12/2025
Solicitante: 
TREON OY [FI]
Treon Oy

Resumen de: EP4672399A1

Disclosed is power source unit (100, 300) connected to a vibration measurement device (400) and power source unit comprising a battery (102), a cap (104), and a damping element (106, 302). The battery comprises a first electrode (108A) of battery is contacted to a first electrical connector (110A); and a second electrode (108B) of battery is contacted to a second electrical connector (110B). The cap comprises a first end (112A) and a second end (112B) that is opposite to first end; and wherein cap is attached at least partly over portion of battery. The damping element comprises a third end (118A, 306) and a fourth end (118B) that is opposite to third end; and a receiving portion (120) that extends from third end to fourth end to define an internal hollow space that accommodates at least partly battery, first electrical connector, second electrical connector, cap.

POSITIVE ELECTRODE MATERIAL AND PREPARATION METHOD THEREFOR, POSITIVE ELECTRODE, AND BATTERY

NºPublicación:  EP4672360A1 31/12/2025
Solicitante: 
XIAMEN HITHIUM ENERGY STORAGE TECH CO LTD [CN]
Xiamen Hithium Energy Storage Technology Co., Ltd
CN_118588908_PA

Resumen de: EP4672360A1

The present disclosure relates to a positive electrode material and a preparation method therefor, a positive electrode, and a battery. The positive electrode material includes an iron-based phosphate material. The iron-based phosphate material includes a first active material and a second active material. A chemical formula of the first active material is Na4Fe3(PO4)2P2O7. A chemical formula of the second active material is Na2FeP2O7. In the iron-based phosphate material, a molar ratio of an iron element to a phosphorus element is A, and A satisfies: 0.55 ≤ A ≤ 0.75.

POSITIVE ELECTRODE MATERIAL AND PREPARATION METHOD THEREFOR, ELECTRODE, AND BATTERY

NºPublicación:  EP4671202A1 31/12/2025
Solicitante: 
XIAMEN HITHIUM ENERGY STORAGE TECH CO LTD [CN]
Xiamen Hithium Energy Storage Technology Co., Ltd
CN_118588929_PA

Resumen de: EP4671202A1

The present disclosure relates to a positive electrode material and a preparation method therefor, an electrode, and a battery. The positive electrode material includes an active material. A chemical formula of the active material is Na4Fe3(PO4)2P2O7. The active material defines multiple pores. The multiple pores include multiple first capillary pores. A pore size D1 of each of the multiple first capillary pores satisfies: D1 ≤ 500 nm. A number percentage α of the multiple first capillary pores in the multiple pores satisfies: 85% ≤ α ≤ 98%.

SECONDARY BATTERY AND ELECTRICAL APPARATUS

NºPublicación:  EP4672420A1 31/12/2025
Solicitante: 
CONTEMPORARY AMPEREX TECHNOLOGY CO LTD [CN]
Contemporary Amperex Technology Co., Limited
WO_2025020497_PA

Resumen de: EP4672420A1

The present application relates to a secondary battery and an electrical apparatus (4). The secondary battery comprises a positive electrode sheet (122) and a positive tab (121) connected thereto; the positive tab (121) comprises a first current collector (1211) and an anti-overcharge layer (1212), the anti-overcharge layer (1212) being arranged on the surface of the first current collector (1211), and the anti-overcharge layer (1212) comprising an anti-overcharge additive. The cycle performance of the secondary battery can be improved while overcharge prevention is taken into account.

COATING ROLLER ASSEMBLY, COATING METHOD, ELECTRODE SHEET AND BATTERY

NºPublicación:  EP4670853A1 31/12/2025
Solicitante: 
CONTEMPORARY AMPEREX TECHNOLOGY CO LTD [CN]
Contemporary Amperex Technology Co., Limited
WO_2025015879_PA

Resumen de: EP4670853A1

The present application discloses a coating roller assembly for coating an electrode plate of a battery, where the coating roller assembly includes: coating rollers; and coating portions, disposed around the coating rollers. The coating portions include a first coating portion, a second coating portion, and a third coating portion, where the first coating portion is configured to form a first coating layer portion, the second coating portion is configured to form a second coating layer portion, and the third coating portion is configured to form a third coating layer portion between the first coating layer portion and the second coating layer portion. The present application further discloses a coating method for coating an electrode plate of a battery with the foregoing coating roller assembly, an electrode plate obtained through the coating roller assembly or the coating method, and a battery including the electrode plate.

SECONDARY BATTERY AND PREPARATION METHOD THEREFOR, AND ELECTRIC APPARATUS

NºPublicación:  EP4672379A1 31/12/2025
Solicitante: 
CONTEMPORARY AMPEREX TECHNOLOGY CO LTD [CN]
Contemporary Amperex Technology Co., Limited
WO_2025015782_PA

Resumen de: EP4672379A1

A secondary battery and a preparation method therefor, and an electric apparatus. The secondary battery comprises a positive electrode plate, which positive electrode plate comprises a positive electrode current collector and a positive electrode film layer provided on at least one surface of the positive electrode current collector, wherein the positive electrode film layer comprises a positive electrode active material and a material containing a chalcogen element. The secondary battery and an electric apparatus including the secondary battery have improved cycle performance and high-temperature storage performance.

CATHODE ACTIVE MATERIAL, METHOD FOR PRODUCING SAME, AND CATHODE AND LITHIUM SECONDARY BATTERY EACH COMPRISING SAME

NºPublicación:  EP4672375A1 31/12/2025
Solicitante: 
LG CHEMICAL LTD [KR]
LG Chem, Ltd
CN_120937151_A

Resumen de: EP4672375A1

The present invention relates to a cathode active material, a method for producing same, and a cathode and a lithium secondary battery each comprising same, the cathode active material being in the form of a single particle and having an almost unchanged particle size distribution even after rolling, due to the small deformation of particles, wherein the cathode active material comprises a lithium composite transition metal oxide in the form of a single particle, and the lithium composite transition metal oxide comprises Ni, Co, Mn, Al, and M1, in which M1 is at least one selected from Zr, Y, K, Sr, and Ba, and satisfies equation 1. Equation 1 |1-α/β| ≤ 0.1, wherein α is a value of D90-D10)/D50, and β is a value of D<90>-D<10>)/D50 after the cathode active material is rolled at 1,000 kgf/cm2 to 7,000 kgf/cm2.

SEAT SUPPORT MEMBER MOUNTING STRUCTURE, BATTERY PACK AND VEHICLE

NºPublicación:  EP4671018A1 31/12/2025
Solicitante: 
BYD CO LTD [CN]
BYD Company Limited
KR_20250153826_PA

Resumen de: EP4671018A1

This application discloses a seat support member mounting structure, a battery pack, and a vehicle. The seat support member mounting structure includes a seat support member and a battery pack housing. The seat support member is connected to the battery pack housing by using a structural adhesive. According to the solutions of this application, the seat support member does not need to be welded to a vehicle body, and safety of the battery pack during collision can be improved. Therefore, the seat support member is particularly suitable for the vehicle body manufactured by using a composite material.

POSITIVE ELECTRODE ACTIVE MATERIAL AND PREPARATION METHOD THEREFOR, POSITIVE ELECTRODE SHEET, BATTERY AND ELECTRICAL APPARATUS

NºPublicación:  EP4672363A1 31/12/2025
Solicitante: 
CONTEMPORARY AMPEREX TECHNOLOGY CO LTD [CN]
Contemporary Amperex Technology Co., Limited
CN_119948644_PA

Resumen de: EP4672363A1

The present application discloses a positive electrode active material and a preparation method therefor, a positive electrode sheet, a battery and an electrical apparatus. The positive electrode active material comprises: Na4-xKyFe3-pMq(PO4)2P2O7, wherein M comprises at least one of Ni, Co, Mn, V, Ti, Mo, Nb, W, Cr, Zn, Zr, Ca, Mg, Cu, Sr, Y or Al, 0 < x ≤ 0.4, 0 < y ≤ 0.4, 0 < p ≤ 0.3, and 0 < q ≤ 0.3.

POSITIVE ELECTRODE MATERIAL, AND POSITIVE ELECTRODE AND LITHIUM SECONDARY BATTERY COMPRISING SAME

NºPublicación:  EP4672366A1 31/12/2025
Solicitante: 
LG CHEMICAL LTD [KR]
LG CHEM, LTD
CN_120883389_PA

Resumen de: EP4672366A1

The present invention relates to a positive electrode material, a positive electrode for a lithium secondary battery comprising same, and a lithium secondary battery comprising same, wherein the positive electrode material comprises: a first positive electrode active material in the form of a single particle; and a second positive electrode active material in the form of a secondary particle and having a larger average particle diameter (D<sub>50</sub>) than that of the first positive electrode active material, wherein, when a pressure of 6,500 kgf/cm<sup>2</sup> is applied to the positive electrode material, the volume of particles with a particle diameter of 1 µm or less is 10% or less of the total volume of particles present in the positive electrode material.

APPARATUS AND METHOD FOR MANUFACTURING ELECTRODE PLATE OF BATTERY CELL

NºPublicación:  EP4672345A1 31/12/2025
Solicitante: 
CONTEMPORARY AMPEREX TECHNOLOGY CO LTD [CN]
Contemporary Amperex Technology Co., Limited
US_2025303602_A1

Resumen de: EP4672345A1

Disclosed area a device and a method for manufacturing an electrode plate of a battery cell. The device includes: a tab die cutting unit; a first visual detecting unit for a first surface side of the electrode plate; an electrode plate slitting unit; a second visual detecting unit for a second surface side opposite to the first surface side of the electrode plate; a first deviation correcting unit upstream of the electrode plate slitting unit; and a second deviation correcting unit downstream of the electrode plate slitting unit.

BATTERY CHARGING METHOD AND APPARATUS, DEVICE, AND STORAGE MEDIUM

NºPublicación:  EP4672422A1 31/12/2025
Solicitante: 
CHERY AUTOMOBILE CO LTD [CN]
Chery Automobile Co., Ltd
KR_20250173563_PA

Resumen de: EP4672422A1

The present application relates to the technical field of charging, and discloses a battery charging method and apparatus, a device, and a storage medium. The method comprises: acquiring a current state of charge (SOC) and current state parameters of a target battery, wherein the current state parameters comprise a current charging power, a current charging rate and/or a current temperature rise rate; on the basis of the current SOC, determining state intervals corresponding to the target battery, wherein the state intervals comprise a charging power interval, a charging rate interval and/or a temperature rise rate interval; if each parameter among the current state parameters falls within the corresponding interval among the state intervals, adjusting the charging power of the target battery on the basis of the current SOC and the current charging rate; and if any parameter among the current state parameters does not fall within the corresponding interval among the state intervals, stopping charging and sending alarm information. According to the present application, by means of a mode of combining dynamic charging and fault monitoring, the accuracy of fault monitoring is improved, and the charging efficiency of the target battery is improved.

POSITIVE-ELECTRODE ACTIVE MATERIAL, PREPARING METHOD THEREOF, AND BATTERY

NºPublicación:  EP4672369A1 31/12/2025
Solicitante: 
XIAMEN HITHIUM ENERGY STORAGE TECH CO LTD [CN]
Xiamen Hithium Energy Storage Technology Co., Ltd
CN_118676340_PA

Resumen de: EP4672369A1

Provided are a positive-electrode active material, a preparing method thereof, and a battery. The positive-electrode active material of the present disclosure includes first active particles (100) and second active particles (200). An average particle size of the first active particles (100) is smaller than an average particle size of the second active particles (200); in a particle size distribution curve of the positive-electrode active material, the first active particles (100) have a first peak (10), the second active particles (200) have a second peak (20), and a ratio r1 of a value of a peak top of the first peak (10) to a value of a peak top of the second peak (20) satisfies: 0.3≤r1≤0.8.

POSITIVE ELECTRODE AND PREPARATION METHOD THEREOF, BATTERY, AND ENERGY-STORAGE DEVICE

NºPublicación:  EP4672346A1 31/12/2025
Solicitante: 
XIAMEN HITHIUM ENERGY STORAGE TECH CO LTD [CN]
Xiamen Hithium Energy Storage Technology Co., Ltd
CN_118588877_PA

Resumen de: EP4672346A1

A positive electrode includes a positive current collector and a positive active layer. The positive active layer is disposed on a preset surface of the positive current collector. The positive active layer includes positive electrode particles partially embedded into the positive current collector. The positive electrode particles are made from sodium iron phosphate pyrophosphate. The positive electrode particles are spheroidal or spherical. The positive electrode satisfies: b≤c•α/180°, where b denotes a depth to which the positive electrode particles are embedded into the positive current collector, α denotes an included angle between tangents at two points farthest away from each other on an intersection line of the preset surface and a surface of each of the positive electrode particles partially embedded, and c denotes a distance between an intersection of the tangents at two points farthest away from each other on the intersection line and the preset surface.

BATTERY PACK HOUSING, BATTERY PACK, AND VEHICLE

NºPublicación:  EP4672425A1 31/12/2025
Solicitante: 
EVE ENERGY STORAGE CO LTD [CN]
Eve Energy Storage Co., Ltd

Resumen de: EP4672425A1

This disclosure provides a battery pack housing (100), a battery pack, and a vehicle. The battery pack housing (100) includes a box (110) provided with a box installation cavity (130) and a liquid outlet structure (120). A liquid outlet (111) is provided at a sidewall of the box (110). The liquid outlet structure (120) is provided with a connection opening (121) and a liquid outlet cavity (122) in fluid communication with the connection opening (121). The box installation cavity (130) is in fluid communication with the liquid outlet (111). A first horizontal plane where the connection opening (121) is located is higher than upper surfaces of the plurality of battery cells (200) and a bottom of the liquid outlet cavity (122), and a second horizontal plane where a bottom end of the liquid outlet (111) is located is lower than the first horizontal plane.

BATTERY PACK, BATTERY PACK POTTING ADHESIVE METHOD, AND VEHICLE

NºPublicación:  EP4672456A1 31/12/2025
Solicitante: 
XIAOMI EV TECH CO LTD [CN]
Xiaomi EV Technology Co., Ltd
CN_121238121_PA

Resumen de: EP4672456A1

A battery pack includes a battery pack case (1), a battery module (2), a blocking structure (3) and a filling adhesive (4). The battery pack case (1) defines a battery cavity (10), the battery module (2) is positioned in the battery cavity (10), and the battery module (2) is spaced apart from at least part of an inner wall of the battery cavity (10) to define a filling space. The blocking structure (3) has a first side connected to the outer wall of the battery module (2) and a second side abutting against an inner wall of the battery pack case (1), and is configured to divide the filling space into a plurality of separate filling compartments. The filling adhesive (4) is filled in the plurality of filling compartments, to connect the battery module (2) to the inner wall of the battery pack case (1).

ELECTROLYTE, BATTERY AND ELECTRICAL APPARATUS

NºPublicación:  EP4672413A1 31/12/2025
Solicitante: 
CONTEMPORARY AMPEREX TECHNOLOGY HONG KONG LTD [HK]
Contemporary Amperex Technology (Hong Kong) Limited
US_2025273742_PA

Resumen de: EP4672413A1

The present application provides an electrolyte, a battery, and an electrical device, the electrolyte comprises a solvent and an electrolytic salt dissolved in the solvent, the solvent comprises a first solvent comprising an ether solvent, and the ether solvent has a molecular structure in which the α-carbon atom directly bonded to an oxygen atom in an ether-oxygen bond function group does not have a hydrogen atom directly bonded to the α-carbon atom.

SECONDARY BATTERY AND METHOD OF MANUFACTURING SAME

NºPublicación:  EP4672443A1 31/12/2025
Solicitante: 
SAMSUNG SDI CO LTD [KR]
SAMSUNG SDI CO., LTD
CN_121216002_PA

Resumen de: EP4672443A1

A secondary battery includes an electrode assembly including a first electrode and a second electrode, a case accommodating the electrode assembly, the case including a bottom electrically connected to the second electrode, a sidewall connected to the bottom, and a top opening opposite the bottom, and a cap assembly coupled to one end of the sidewall of the case. The sidewall of the case includes a first cylindrical portion extending from the bottom, a second cylindrical portion extending from the first cylindrical portion, and a third cylindrical portion extending from the second cylindrical portion, the first to third cylindrical portions having different thicknesses, and the electrode assembly being accommodated in the first cylindrical portion and the second cylindrical portion.

ELECTRICAL ENERGY STORAGE DEVICE COMPRISING A COOLING PLATE

NºPublicación:  EP4672427A1 31/12/2025
Solicitante: 
MAN TRUCK & BUS SE [DE]
MAN Truck & Bus SE

Resumen de: EP4672427A1

Die Erfindung betrifft eine elektrische Energiespeichervorrichtung (10) für ein Fahrzeug. Die elektrische Energiespeichervorrichtung (10) weist eine erste Zell-Anordnungsebene (12), eine zweite Zell-Anordnungsebene (14) und eine Kühlplatte (16) auf. Die erste Zell-Anordnungsebene (12) weist mindestens eine Speicherzelle (12a-d), vorzugsweise mehrere Speicherzellen (14a-d). Die zweite Zell-Anordnungsebene (14) weist mindestens eine Speicherzelle (14a-d), vorzugsweise mehrere Speicherzellen (14a-d) auf, wobei die zweite Zell-Anordnungsebene (14) benachbart zu, vorzugsweise unterhalb, der ersten Zell-Anordnungsebene (12) angeordnet ist. Die Kühlplatte (16) ist zwischen der ersten Zell-Anordnungsebene (12) und der zweiten Zell-Anordnungsebene (14) angeordnet ist und weist eine erste Oberfläche (16a) und eine zweite Oberfläche (16b) auf. Auf der ersten Oberfläche (16a) ist die mindestens eine Speicherzelle (12a-d) der ersten Zell-Anordnungsebene (12) angeordnet ist. An der zweiten Oberfläche (16b) weist die Kühlplatte (16) mehrere Finnen (18) auf, die der mindestens einen Speicherzelle (14a-d) der zweiten Zell-Anordnungsebene (14) zugewandt sind, um Partikel einer Entgasungsemission aus der mindestens einen Speicherzelle (14a-d) der zweiten Zell-Anordnungsebene (14) einzufangen und/oder eine Entgasungsemission aus der mindestens einen Speicherzelle (14a-d) der zweiten Zell-Anordnungsebene (14) zu kühlen. Die Finnen (18) können ein Material aufweisen, dessen Schmelzpunkt

LIQUID COOLING MODULE AND LITHIUM BATTERY ASSEMBLY

NºPublicación:  EP4672424A1 31/12/2025
Solicitante: 
HEFEI GOTION HIGH TECH POWER ENERGY CO LTD [CN]
Hefei Gotion High-Tech Power Energy Co., Ltd
WO_2025081957_PA

Resumen de: EP4672424A1

Provided are a liquid cooling module and a lithium battery assembly. The liquid cooling module includes: a battery cell module, including liquid cooling plates, and a plurality of battery cells sequentially arranged in a first direction, wherein each of the liquid cooling plates includes cooling flow channels, and a liquid inlet and a liquid outlet communicated with the cooling flow channels; a first end plate and a second end plate, located on two opposite sides of the battery cell module in the first direction; fastening structures, penetrating through the first end plate and the second end plate; and pre-tightening force adjusting structures, each connected to one end of a corresponding fastening structure penetrating out of the second end plate, and each of the pre-tightening force adjusting structures having a first position and a second position where the pre-tightening force adjusting structure abuts against the second end plate to adjust a distance between the first end plate and the second end plate. According to the technical solution of the present invention, a pre-tightening force can be adjusted to ensure that the battery cells have enough heat exchange and heat dissipation space, thereby ensuring the heat exchange effect.

COOLING SYSTEM AND ENERGY STORAGE POWER STATION

NºPublicación:  EP4672434A1 31/12/2025
Solicitante: 
CONTEMPORARY AMPEREX TECHNOLOGY CO LTD [CN]
Contemporary Amperex Technology Co., Limited
WO_2025011325_PA

Resumen de: EP4672434A1

The present application applies to the technical field of cooling. Provided are a cooling system (100) and an energy storage power station. The energy storage power station comprises a cooling system (100), the cooling system (100) comprising a plurality of cooling loops (101) and a plurality of heating modules (20), wherein the plurality of cooling loops (101) are separately arranged, and the plurality of heating modules (20) are respectively arranged on the plurality of cooling loops (101), the plurality of cooling loops (101) respectively being used for cooling the heating modules (20). Such an arrangement enables the cooling system (100) to cool the plurality of heating modules (20) by means of the plurality of cooling loops (101). Moreover, the plurality of cooling loops (101) can be separately arranged, so that each cooling loop (101) is adapted for passage of a cooling liquid with a corresponding flow rate and pressure, thereby matching a corresponding heating module (20), enabling the corresponding heating module (20) to be cooled. In this way, the cooling system (100) enables the flow rate and pressure of the cooling liquid passing through each heating module (20) to match said heating module (20), thus helping to achieve a good cooling effect on the plurality of heating modules (20).

POSITIVE ELECTRODE ACTIVE MATERIAL AND PREPARATION METHOD THEREFOR, AND BATTERY CELL AND ELECTRIC APPARATUS

NºPublicación:  EP4672365A1 31/12/2025
Solicitante: 
CONTEMPORARY AMPEREX TECHNOLOGY CO LTD [CN]
Contemporary Amperex Technology Co., Limited
WO_2025010970_A1

Resumen de: EP4672365A1

Provided are a positive electrode active material and a preparation method therefor, a battery cell, and an electric device. The positive electrode active material includes a lithium-containing phosphate, where an X-ray diffraction pattern of the positive electrode active material tested in a fully charged state satisfies: there is a (311) crystal plane peak in a range of 35° to 36° and a (011) crystal plane peak in a range of 20° to 21°, and the ratio of a peak intensity I311 of the (311) crystal plane peak to a peak intensity I011 of the (011) crystal plane peak satisfies I311/I011 ≥ 0.008. The positive active material can improve the cycle performance of a battery.

ELECTROLYTE, SECONDARY BATTERY AND ELECTRIC DEVICE

NºPublicación:  EP4672410A1 31/12/2025
Solicitante: 
CONTEMPORARY AMPEREX TECHNOLOGY CO LTD [CN]
Contemporary Amperex Technology Co., Limited
KR_20250152624_PA

Resumen de: EP4672410A1

A secondary battery, an electrolyte, and an electric apparatus are provided. The secondary battery includes a positive electrode plate, an electrolyte, a separator, and a negative electrode current collector, where the electrolyte includes a non-aqueous solvent, an electrolytic salt, and an additive; the non-aqueous solvent includes an ether organic solvent; the additive includes a first additive; and the first additive includes one or more of a phosphite additive or a borate additive.

SECONDARY BATTERY AND BATTERY PACK INCLUDING THE SAME

NºPublicación:  EP4672438A1 31/12/2025
Solicitante: 
SAMSUNG SDI CO LTD [KR]
SAMSUNG SDI CO., LTD
CN_121215844_PA

Resumen de: EP4672438A1

A secondary battery (2) includes a case (100) having an opening, an electrode assembly (200) accommodated in the case, a cap-up (310) disposed in the opening, a cap-down (320) disposed to face the cap-up and connected to the electrode assembly, a vent plate (330) disposed between the cap-up and the cap-down, an extension part (340) extending from the vent plate and connected to the cap-up, and a contact part (350) that protrudes from the vent plate toward the cap-down and is in contact with the cap-down, wherein a thickness of at least a portion of the vent plate increases toward a central axis of the case.

POLE CORE ASSEMBLY, BATTERY CELL, BATTERY PACK AND ELECTRIC DEVICE

NºPublicación:  EP4672480A1 31/12/2025
Solicitante: 
BYD CO LTD [CN]
BYD Company Limited
KR_20250153823_PA

Resumen de: EP4672480A1

An electrode core assembly (600), a battery cell (1000), a battery pack (2000), and an electric apparatus (3000) are provided. The electrode core assembly includes an electrode core (200) and a current collector plate (100). A first connection region (120) includes a middle portion (122) and a plurality of first connection portions (121) connected to the middle portion. A second connection region (130) is electrically connected to a housing body (500). An area of an orthographic projection of each of the first connection portions on a first plane is S1, a minimum connection area between each of the first connection portions and the electrode core is S, and S≥20%Si.

NONAQUEOUS ELECTROLYTE AND SECONDARY LITHIUM BATTERY COMPRISING SAME

NºPublicación:  EP4672411A1 31/12/2025
Solicitante: 
LG ENERGY SOLUTION LTD [KR]
LG Energy Solution, Ltd
US_2025300225_A1

Resumen de: EP4672411A1

The present disclosure relates to a non-aqueous electrolyte including lithium salts, an organic solvent, and an additive including a first additive and a second additive. Each of the first additive and the second additive includes a compound represented by a specific Formula.

CAP ASSEMBLY, CAP ASSEMBLY MANUFACTURING METHOD AND SECONDARY BATTERY INCLUDING CAP ASSEMBLY

NºPublicación:  EP4672452A1 31/12/2025
Solicitante: 
SAMSUNG SDI CO LTD [KR]
SAMSUNG SDI CO., LTD
CN_121216008_PA

Resumen de: EP4672452A1

A cap assembly (300) includes a vent (320) deformable in response to a change in pressure, a cap-up (330) on the vent and connectable to an external terminal, the vent (320) surrounding a portion of an upper surface and a side surface of an outer edge of the cap-up (330), a cap-down (310) that is below the vent (320), and a plurality of welding marks (360) at a plurality of points on a portion of the vent (320) arranged on the portion of the upper surface of the outer edge of the cap-up (330), wherein each of the plurality of welding marks (360) intersects at least three times with an imaginary straight line (370) in a region where the upper surface of the outer edge of the cap-up (330) and the vent (320) come into contact, and wherein the imaginary straight line (370) is horizontal with respect to a boundary surface between the upper surface of the outer edge of the cap-up (330) and the vent (320).

BATTERY CELL AND BATTERY PACK AND VEHICLE INCLUDING BATTERY CELL

NºPublicación:  EP4672466A1 31/12/2025
Solicitante: 
LG ENERGY SOLUTION LTD [KR]
LG Energy Solution, Ltd
CN_121039886_PA

Resumen de: EP4672466A1

A battery cell according to an embodiment of the present disclosure may include: an electrode assembly including a first electrode having a first uncoated portion, a second electrode having a second uncoated portion, and a separator interposed therebetween; a battery housing configured to receive the electrode assembly through an opening provided on one side; and a first current collector provided in the opening and configured to electrically connect the first uncoated portion and the battery housing, and the first current collector may be configured such that at least a part thereof is separated from the battery housing when internal pressure increases to a reference value or more.

ELECTRODE CELL AND MANUFACTURING METHOD THEREFOR

NºPublicación:  EP4672417A1 31/12/2025
Solicitante: 
LG ENERGY SOLUTION LTD [KR]
LG Energy Solution, Ltd
CN_120917595_PA

Resumen de: EP4672417A1

The present disclosure relates to an electrode assembly, and the electrode assembly according to one aspect of the present disclosure may include a first electrode including a first body portion coated with a first electrode active material and a first tab portion extending outward from an edge of the first body portion; a second electrode including a second body portion stacked on one surface of the first body portion and coated with a second electrode active material, and an uncoated portion provided on an edge of the second body portion and overlapping the edge of the first body portion; and a separator interposed between the first electrode and the second electrode, wherein the first electrode may further include an extension portion provided on the edge of the first body portion and protruding outward from the uncoated portion.

ELECTRODE ASSEMBLY AND LITHIUM SECONDARY BATTERY COMPRISING SAME

NºPublicación:  EP4672418A1 31/12/2025
Solicitante: 
LG ENERGY SOLUTION LTD [KR]
LG Energy Solution, Ltd
CN_120937167_PA

Resumen de: EP4672418A1

The present invention relates to an electrode assembly including an electrode stack, which includes a positive electrode including a positive electrode active material layer; a negative electrode including a negative electrode active material layer; and a separator disposed between the positive electrode and the negative electrode, and at least one fixing member which fixes the electrode stack by winding the electrode stack in an overall width direction, wherein the positive electrode includes a positive electrode sliding portion in which a thickness of the positive electrode active material layer decreases, the fixing member includes a first fixing member overlapping the positive electrode sliding portion and a second fixing member not overlapping the sliding portion, and a thickness of the first fixing member is greater than a thickness of the second fixing member.

BATTERY BOX AND BATTERY PACK

NºPublicación:  EP4672432A1 31/12/2025
Solicitante: 
EVE ENERGY CO LTD [CN]
Eve Energy Co., Ltd

Resumen de: EP4672432A1

Disclosed in the present application are a battery box and a battery pack. The battery box includes a box body (1); a bottom guard plate (2), in a form of a flat plate, the bottom guard plate (2) being spaced apart from the box body (1) and an overhanging portion is formed between the bottom guard plate and the box body (1); and a connecting assembly (3), provided in the overhanging portion. Both of the box body (1) and the bottom guard plate (2) are connected with the connecting assembly (3) to allow the bottom guard plate (2) to be attached to the box body (1).

BATTERY CELL, BATTERY AND ELECTRIC DEVICE

NºPublicación:  EP4672437A1 31/12/2025
Solicitante: 
CONTEMPORARY AMPEREX TECHNOLOGY CO LTD [CN]
Contemporary Amperex Technology Co., Limited
KR_20250167558_PA

Resumen de: EP4672437A1

This application relates to a battery cell, a battery, and an electric apparatus. The battery cell includes an electrode assembly and a housing. The electrode assembly includes a negative electrode plate, where the negative electrode plate includes a negative electrode current collector and a negative electrode film layer disposed on at least one side of the negative electrode current collector and containing a negative electrode active material. The housing accommodates the electrode assembly, and the housing includes a side wall, where the side wall surrounds the electrode assembly. The negative electrode active material includes element silicon, and the housing is a cylindrical structure. In the embodiments of this application, battery cells can have excellent use reliability while energy density of battery cells is improved.

TESTING APPARATUS AND BATTERY CELL TESTING DEVICE

NºPublicación:  EP4671746A1 31/12/2025
Solicitante: 
CONTEMPORARY AMPEREX TECHNOLOGY CO LTD [CN]
Contemporary Amperex Technology Co., Limited
WO_2025001054_PA

Resumen de: EP4671746A1

Provided in the present application are a testing apparatus and a battery cell testing device. The testing apparatus comprises: a ray source and a ray detector, which are oppositely arranged; and a carrying mechanism, which is located between the ray source and the ray detector, wherein the carrying mechanism comprises a carrying body and a first shielding plate, the first shielding plate is configured to block at least some rays projected onto the first shielding plate from penetrating through, the carrying body is configured for the placement of an object to be tested, edges of a projection area of rays emitted by the ray source on the plane where the first shielding plate is located are located inside edges of the first shielding plate, and the first shielding plate is configured to match said object so that the rays emitted by the ray source are projected to the ray detector through at least one of the first shielding plate and said object.

SILICON-CONTAINING COMPOUND, ELECTROLYTE FOR SECONDARY BATTERY, AND SECONDARY BATTERY AND ELECTRIC DEVICE

NºPublicación:  EP4671255A1 31/12/2025
Solicitante: 
CONTEMPORARY AMPEREX TECHNOLOGY CO LTD [CN]
Contemporary Amperex Technology Co., Limited
CN_119325478_A

Resumen de: EP4671255A1

The present disclosure provides a silicon-containing compound, an electrolyte solution for a secondary battery, a secondary battery, and an electrical device. The silicon-containing compound has a general formula represented by formula I, where X<sub>1</sub> and X<sub>2</sub> each independently include -NR<sub>4</sub>- or -O-; R<sub>3</sub> includes hydrogen, halogen, carbonyl, carboxyl, ester group, cyano, etheralkyl, halogen-substituted or unsubstituted C<sub>1</sub>-C<sub>10</sub> alkyl, halogen-substituted or unsubstituted C<sub>6</sub>-C<sub>60</sub> aryl, halogen-substituted or unsubstituted cyclic sulfonate group, halogen-substituted or unsubstituted cyclic sulfate group, halogen-substituted or unsubstituted cyclic sulfite group, halogen-substituted or unsubstituted cyclic sulfone group, or halogen-substituted or unsubstituted cyclic carbonate group; and R<sub>1</sub>, R<sub>2</sub>, R<sub>4</sub>, and R<sub>5</sub><sup>1</sup> each independently include hydrogen, halogen-substituted or unsubstituted C<sub>1</sub>-C<sub>10</sub> saturated or unsaturated alkyl, halogen-substituted or unsubstituted C<sub>6</sub>-C<sub>60</sub> aryl, carbonyl, carboxyl, ester group, cyano, or an etheralkyl.

POSITIVE ELECTRODE MATERIAL COMPOSITION, SECONDARY BATTERY, AND ELECTRIC DEVICE

NºPublicación:  EP4672372A1 31/12/2025
Solicitante: 
CONTEMPORARY AMPEREX TECHNOLOGY HONG KONG LTD [HK]
Contemporary Amperex Technology (Hong Kong) Limited
KR_20250153820_PA

Resumen de: EP4672372A1

This application provides a positive electrode material composition, a secondary battery, and an electric apparatus. The positive electrode material composition includes a phosphate-based positive electrode material and a ternary positive electrode material, where a weight of the phosphate-based positive electrode material is denoted as W1; a weight of the ternary positive electrode material is denoted as W2; α=W1/(W1+W2), where 50%≤α≤97%, optionally 70%≤α≤90%; and the phosphate-based positive electrode material is a polycrystalline secondary sphere material and/or the ternary positive electrode material is a polycrystalline secondary sphere material. After the phosphate-based positive electrode material and the ternary positive electrode material are mixed, the advantages of the two materials complement each other. In addition, adjusting a ratio of the two materials can achieve a synergistic effect of the two materials, thereby allowing the positive electrode material composition to have the advantages of higher energy density and higher cycling performance. The phosphate-based positive electrode material and/or the ternary positive electrode material is in the form of polycrystalline secondary spheres, which makes full use of the advantage of low bulk diffusion impedance in the polycrystalline secondary spheres, thereby improving the charge capacity and low-temperature discharge capacity of the composition.

POSITIVE ELECTRODE MATERIAL AND PREPARATION METHOD THEREFOR, AND BATTERY

NºPublicación:  EP4672374A1 31/12/2025
Solicitante: 
BTR NANO TECH CO LTD [CN]
BTR NANO TECH CO., LTD
KR_20250130695_PA

Resumen de: EP4672374A1

A cathode material, a preparation method thereof and a battery provided. The cathode material has a chemical formula of LinNi1-x-yMxMnyO2, where 0.9≤n≤1.2, 0

BOX, BATTERY, ELECTRIC DEVICE

NºPublicación:  EP4672462A1 31/12/2025
Solicitante: 
CONTEMPORARY AMPEREX TECHNOLOGY CO LTD [CN]
Contemporary Amperex Technology Co., Limited
US_2025379313_PA

Resumen de: EP4672462A1

Embodiments of the present application provide a box, a battery and an electrical apparatus. The box includes: a plurality of beams enclosing and forming a first accommodating space, the first accommodating space being configured to accommodate a battery high-voltage module; and a thermal management component arranged to intersect with the beams and configured to regulate the temperature of the battery high-voltage module; wherein in the thickness direction of the thermal management component, the thermal management component is located in the first accommodating space. With the box, the battery and the electrical apparatus of the embodiments of the present application, by providing a thermal management component to regulate the temperature of the battery high-voltage module, the battery high-voltage module can be cooled down in time during the use of the battery, thereby improving the service life of the battery high-voltage module.

BATTERY MODULE AND BATTERY PACK INCLUDING THE SAME

NºPublicación:  EP4672464A1 31/12/2025
Solicitante: 
SK ON CO LTD [KR]
SK On Co., Ltd
KR_20250161838_PA

Resumen de: EP4672464A1

A battery module includes a cell assembly including a plurality of battery cells, each battery cell including a body portion configured to accommodate an electrode assembly and an electrode lead electrically connected to the electrode assembly, the plurality of battery cells being arranged relative to each other in a first direction; a side plate extending to be disposed on at least one side of the cell assembly in the first direction; and a pressurizing member disposed on an inner side of the side plate and configured to apply pressure to a portion of the cell assembly adjacent to the electrode lead.

ELECTROLYTE, SODIUM SECONDARY BATTERY AND ELECTRIC DEVICE

NºPublicación:  EP4672414A1 31/12/2025
Solicitante: 
CONTEMPORARY AMPEREX TECHNOLOGY CO LTD [CN]
Contemporary Amperex Technology Co., Limited
KR_20250166159_PA

Resumen de: EP4672414A1

An electrolyte, a sodium secondary battery and an electric device. The electrolyte comprises a first sodium salt and a first solvent, wherein the first sodium salt comprises sodium trifluoromethanesulfonate, and the first solvent has a structure as shown in formula I, with the mass ratio of the first sodium salt to the first solvent being 0.01-0.4. The electrolyte has a good low-temperature ionic conductivity, which is beneficial for improving the low-temperature cycling performance and low-temperature coulombic efficiency of the battery.

POWER-TYPE HIGH-RATE LITHIUM IRON PHOSPHATE CATHODE MATERIAL AND ITS PREPARATION METHOD AND LITHIUM BATTERY

NºPublicación:  EP4671204A1 31/12/2025
Solicitante: 
HUNAN YUNENG NEW ENERGY BATTERY MAT CO LTD [CN]
Hunan Yuneng New Energy Battery Materials Co., LTD
US_12308432_B1

Resumen de: EP4671204A1

The present application relates to the technical field of lithium batteries and provides a power-type high-rate lithium iron phosphate cathode material, its preparation method, and a lithium battery. The method comprises the following steps: adding iron phosphate, lithium source, and organic carbon source into deionized water for stirring, grinding, drying, calcination, secondary calcination, and crushing to obtain the power-type high-rate lithium iron phosphate cathode material. This method employs functionalized graphene combined with nano lithium iron phosphate. Through a two-stage calcination process, it can suppress the agglomeration of nanized particles and achieve uniform carbon coating. Additionally, nitrogen doping is used to improve the conductivity of graphene and the coated carbon layer. By combining with the nanization of lithium iron phosphate, the ion transport path is shortened, enhancing ion conductivity and electronic conductivity, significantly improving the material's rate performance.

ENERGY STORAGE CONTAINER

NºPublicación:  EP4670800A1 31/12/2025
Solicitante: 
EVE ENERGY STORAGE CO LTD [CN]
Eve Energy Storage Co., Ltd

Resumen de: EP4670800A1

The present application provides an energy storage container including a container body, battery clusters, and a fire-fighting system. The container body includes a top cover and a bottom cover oppositely disposed. The container body is provided with a battery compartment, and the top cover and the bottom cover surround a top portion and a bottom portion of the battery compartment, respectively. The battery clusters are disposed in the battery compartment. The fire-fighting system includes fire-fighting devices uniformly dispersedly arranged among the battery clusters and the top cover.

LITHIUM SECONDARY BATTERY WITH EXCELLENT THERMAL STABILITY, AND MANUFACTURING METHOD THEREFOR

NºPublicación:  EP4672474A1 31/12/2025
Solicitante: 
LG ENERGY SOLUTION LTD [KR]
LG Energy Solution, Ltd
CN_120898321_PA

Resumen de: EP4672474A1

According to an embodiment of the present disclosure, there is provided a lithium secondary battery comprising:a positive electrode which includes a positive electrode current collector, and a positive electrode active material layer formed on one side or both sides of the positive electrode current collector,a negative electrode which includes a negative electrode current collector, and a negative electrode active material layer formed on one side or both sides of the negative electrode current collector, anda separator which includes a substrate, and an oxide-based solid electrolyte layer formed on one side or both sides of the substrate and including lithium aluminum titanium phosphate(LATP),wherein the negative electrode active material layer and the oxide-based solid electrolyte layer face each other,wherein an inorganic layer containing a reduced product of the LATP and an SEI material is formed at an interface between the oxide-based solid electrolyte layer and the negative electrode active material layer, andwherein the atom content of F in the inorganic layer is included at 7 to 15 atomic percent(%) based on all atoms present in the inorganic layer.

BATTERY AND ELECTRICAL APPARATUS

NºPublicación:  EP4672468A1 31/12/2025
Solicitante: 
CONTEMPORARY AMPEREX TECHNOLOGY CO LTD [CN]
Contemporary Amperex Technology Co., Limited
US_2025379344_PA

Resumen de: EP4672468A1

A battery (10) and an electrical apparatus are disclosed. Specifically, the battery (10) includes a battery cell (20), a support component (30), a first plate (40), and a protective component (50); the battery cell (20) includes a pressure relief mechanism (213), and the pressure relief mechanism (213) is arranged on a first wall (2001) of the battery cell (20); the support component (30) abuts against the first wall (2001) to support the battery cell (20), and the support component (30) is arranged between the battery cell (20) and the first plate (40). The support component (30) and the first plate (40) are arranged at an interval to form an accommodating space (60), and the accommodating space (60) is used to accommodate an emission from the battery cell (20) when the pressure relief mechanism (213) is actuated; and the protective component (50) is arranged between the support component (30) and the first plate (40) and arranged opposite to the pressure relief mechanism (213), and is used to withstand an impact force of the emission. By arranging the protective component (50), the probability of the emission puncturing the first plate (40) can be reduced, thereby reducing the probability of thermal runaway propagation.

SECONDARY BATTERY AND METHOD FOR MANUFACTURING SECONDARY BATTERY

NºPublicación:  EP4672441A1 31/12/2025
Solicitante: 
SAMSUNG SDI CO LTD [KR]
SAMSUNG SDI CO., LTD
CN_121237953_PA

Resumen de: EP4672441A1

A secondary battery includes an electrode assembly configured to include a first electrode, a separator, and a second electrode, the first electrode including a plurality of first substrate tabs extending in a first direction on one surface of the first electrode, and the second electrode including a plurality of second substrate tabs extending in the first direction on one surface of the second electrode; a case configured to have one open surface and to accommodate the electrode assembly; a cover configured to cover the open surface of the case to seal the electrode assembly from an outside; a first strip terminal joined to at least some of the first substrate tabs in a second direction perpendicular to the first direction; and a second strip terminal joined to at least some of the second substrate tabs in the second direction.

RECYCLAGE DE BATTERIE RICHE EN NICKEL

NºPublicación:  MA71203A1 31/12/2025
Solicitante: 
ASCEND ELEMENTS INC [US]
ASCEND ELEMENTS, INC
MA_71203_A1

Resumen de: MA71203A1

L'invention concerne un procédé de recyclage de batterie qui récupère le lithium à partir d'un matériau de cathode riche en nickel dans un flux de recyclage de batteries de fin de vie. Une lixiviation acide diluée d'un matériau de cathode à teneur élevée en nickel contient un mélange d'acide sulfurique basé sur une quantité molaire de lithium dans le matériau de cathode. La lixiviation hautement sélective génère une solution riche en lithium avec une petite quantité de nickel amovible par nanofiltration pour obtenir une récupération hautement efficace du lithium contenu dans le flux de recyclage. Une quantité de l'acide de lixiviation sur la base de la teneur en lithium et d'une quantité d'eau sur la base d'une masse noire totale du flux de recyclage conduit à une lixiviation au lithium presque pure et hautement sélective lorsque le flux de recyclage résulte de batteries NMC à haute teneur en nickel telles que 811.

MOVABLE CABINET AND ENERGY STORAGE APPARATUS

NºPublicación:  MA72186A1 31/12/2025
Solicitante: 
TCC ENERGY STORAGE TECH CORPORATION [CN]
TCC HANGZHOU NEW ENERGY COMPANY LTD [CN]
TCC ENERGY STORAGE TECHNOLOGY CORPORATION,
TCC (HANGZHOU) NEW ENERGY COMPANY LIMITED
MA_72186_A1

Resumen de: MA72186A1

A movable cabinet includes a concrete main body (110) and a flame retardant material layer (120). The concrete main body includes a plurality of walls forming an accommodating space. The flame retardant material layer is disposed on one or more inner surfaces of the plurality of walls in the accommodating space, wherein the accommodating space is configured to accommodate at least one battery system.

Précurseur de Matériau de Cathode, Matériau de Cathode Monocristallin et leur Méthode de Préparation, et Batterie Lithium-ion.

NºPublicación:  MA71202A1 31/12/2025
Solicitante: 
BTR NANO TECH CO LTD [CN]
BTR NANO TECH CO., LTD
MA_71202_A1

Resumen de: MA71202A1

La présente invention concerne un précurseur de matériau de cathode, un matériau de cathode monocristallin et leur méthode de préparation, ainsi qu'une batterie lithium-ion. La formule chimique générale du matériau de cathode monocristallin est LixNiaCobMncNdO2, où 0.98≤x≤1.1, 0.50≤a≤0.98, 0<b≤0.20, 0<c≤0.30, 0≤d≤0.10, a+b+c+d=1, et N comprend au moins un des éléments suivants : Al, Ti, Zr, Mg, Sr, Ba, Ca, Nb, W, Sb, Ta, Sn ou Y ; un écart type de la teneur massique de chaque élément de Ni, Co et Mn dans le matériau de cathode monocristallin est ≤ 0.03 ; et la contrainte de réseau est ε < 0.2 %. Selon le matériau de cathode monocristallin fourni dans cette invention, la faible contrainte de réseau permet de réduire les barrières de diusion des ions lithium entre les cristaux, ce qui permet au matériau de présenter une faible résistance à la décharge (DCR) et de bonnes performances en termes de vitesse ; la génération de microfissures peut également être inhibée, améliorant ainsi les performances cycliques du matériau.

Electrode assembly and cylindrical all-solid-state battery including the same

NºPublicación:  KR20250179746A 31/12/2025
Solicitante: 
삼성에스디아이주식회사
US_2025391924_PA

Resumen de: US2025391924A1

Cylindrically wound electrode assemblies and all-solid-state batteries including the electrode assembly are provided. The cylindrically wound electrode assembly includes a first solid electrolyte layer, a positive electrode layer, a second solid electrolyte layer, and a negative electrode layer. The first solid electrolyte layer, the positive electrode layer, the second solid electrolyte layer, and the negative electrode layer are sequentially arranged along a radial direction of the electrode assembly. The negative electrode layer includes a negative electrode substrate, and a first negative electrode coating layer between the negative electrode substrate and the second solid electrolyte layer. The negative electrode substrate includes a negative electrode support layer, a first negative electrode metal layer on a first surface of the negative electrode support layer, and a second negative electrode metal layer on a second surface of the negative electrode support layer. The negative electrode support layer includes a resilient polymer film.

CYLINDRICAL BATTERY CELL INSPECTION DEVICE AND CYLINDRICAL BATTERY CELL PRODUCED USING SAME, AND BATTERY PACK AND VEHICLE COMPRISING CYLINDRICAL BATTERY CELL

NºPublicación:  EP4672421A1 31/12/2025
Solicitante: 
LG ENERGY SOLUTION LTD [KR]
LG Energy Solution, Ltd
CN_120677578_PA

Resumen de: EP4672421A1

Disclosed are a cylindrical-battery cell inspection device, a cylindrical battery cell produced using the same, and a battery pack and a vehicle including the cylindrical battery cell. A cylindrical-battery cell inspection device according to an embodiment of the present disclosure includes: a main body through which a cylindrical battery cell moves; a plurality of mirror members coupled to the main body and configured to reflect light reflected from an inspection position of the cylindrical battery cell; and a photographing member configured to capture the cylindrical battery cell using the light reflected by the mirror members.

BATTERY CELL

NºPublicación:  EP4672485A1 31/12/2025
Solicitante: 
SK ON CO LTD [KR]
SK On Co., Ltd
CN_121238180_PA

Resumen de: EP4672485A1

A battery cell includes an electrode assembly including a positive electrode, a negative electrode, and a separator; a case having an internal space in which the electrode assembly is accommodated; and a current collector electrically connected to an electrode tab of the electrode assembly, wherein the current collector includes a through-hole through which the electrode tab of the electrode assembly passes.

Verfahren zur Herstellung eines Batteriespeichers, Batteriespeicher sowie Fahrzeug

NºPublicación:  DE102024118221A1 31/12/2025
Solicitante: 
BAYERISCHE MOTOREN WERKE AG [DE]
Bayerische Motoren Werke Aktiengesellschaft

Resumen de: DE102024118221A1

Die Erfindung betrifft ein Verfahren zur Herstellung eines Batteriespeichers, das ein Gehäuse mit einem Aufnahmeraum, wenigstens eine Batteriezelle, die in dem Aufnahmeraum angeordnet ist, und ein Temperiersystem zum Zu- und/oder Abführen von Wärme von der wenigstens einen Batteriezelle aufweist, vorgeschlagen. Bei dem erfindungsgemäßen Verfahren wird in einem ersten Schritt die wenigstens eine Batteriezelle mittels dem Temperiersystem erwärmt. In einem zweiten Schritt wird eine expandierfähige Vergussmasse in den Aufnahmeraum eingefüllt. In einem dritten Schritt wird die Vergussmasse expandiert, um den Aufnahmeraum mit der Vergussmasse auszufüllen. Des Weiteren betrifft die Erfindung einen Batteriespeicher (12) hergestellt mit einem derartigen Verfahren sowie ein Fahrzeug mit einem derartigen Batteriespeicher (12).

Elektrolyt, Kondensator und Verfahren zur Messung des OCC

NºPublicación:  DE102024118375A1 31/12/2025
Solicitante: 
TDK ELECTRONICS AG [DE]
TDK Electronics AG
CN_121237572_PA

Resumen de: DE102024118375A1

Ein Elektrolyt für einen elektrolytischen Kondensator und ein Kondensator mit diesem Elektrolyt werden bereitgestellt. Der Elektrolyt hat einen Oxidbildungsfähigkeit (OCC)-Wert von mindestens 1,3 V/s oder einen Brechungsindex von mindestens 1,42 bei 20°C.

Verfahren zur Reparatur eines Batteriesystems sowie Batteriesystem

NºPublicación:  DE102024002084A1 31/12/2025
Solicitante: 
MERCEDES BENZ GROUP AG [DE]
Mercedes-Benz Group AG

Resumen de: DE102024002084A1

Die Erfindung betrifft ein Verfahren zur Reparatur eines Batteriesystems (A), wobei das Batteriesystem (A) mindestens eine Zelle (1) mit mindestens einem Zell-Terminal (2) und einem Zellverbinder (3) umfasst, gekennzeichnet durch folgende Schritte:- Identifizieren und Lokalisieren eines Defekts, der den Abgriff und dessen Verbindung betrifft oder bei dem ein Folienelement wenigstens teilweise aufgetrennt wird,- Aufheben der Verbindung eines defekten Ableiters (4) an einer definierten Stelle (5),- Anbringen eines neuen Ableiters (6) an einem zweiten Kontaktpunkt (7) am Zell-Terminal (2) und Verbindung mit dem Zellpotential, und- Herstellen eines Aufnahmepunkts für einen Stecker vorab, falls erforderlich.Ferner betrifft die Erfindung ein Batteriesystem (A).

Verfahren zum Herstellen einer Traktionsbatterie für ein Kraftfahrzeug sowie Vorrichtung zur Herstellung einer Traktionsbatterie

NºPublicación:  DE102024118110A1 31/12/2025
Solicitante: 
AUDI AG [DE]
AUDI Aktiengesellschaft

Resumen de: DE102024118110A1

Die Erfindung betrifft ein Verfahren zum Herstellen einer Traktionsbatterie (1) für ein Kraftfahrzeug, wobei ein Batteriemodul (19) in eine Batteriemodulaufnahme (4) eines Batteriegehäuses (3) der Traktionsbatterie (1) eingesetzt wird, indem auf eine die Batteriemodulaufnahme (4) begrenzende Gehäusewand (5) des Batteriegehäuses (3) ein Wärmeleitmittel (18) aufgebracht und das Batteriemodul (19) in das Wärmeleitmittel (18) eingepresst wird, während sich die Gehäusewand (5) auf einer dem Batteriemodul (19) abgewandten Seite an einer Gegenhaltervorrichtung (12) abstützt. Dabei ist vorgesehen, dass vor dem Einsetzen des Batteriemoduls (19) in die Batteriemodulaufnahme (4) eine Fixiereinrichtung (11) und die Gegenhaltervorrichtung (12) von gegenüberliegenden Seiten derart mit der Gehäusewand (5) in Anlagekontakt gebracht werden, dass sich die Gegenhaltervorrichtung (12) an eine Wandkontur (10) der Gehäusewand (5) anpasst. Die Erfindung betrifft weiterhin eine Vorrichtung (2) zur Herstellung einer Traktionsbatterie (1) für ein Kraftfahrzeug.

FESTELEKTROLYT

NºPublicación:  DE102025113708A1 31/12/2025
Solicitante: 
TOYOTA MOTOR CO LTD [JP]
TOYOTA JIDOSHA KABUSHIKI KAISHA
CN_121215872_PA

Resumen de: DE102025113708A1

Festelektrolyt, der einen Molekülkristall und einen anorganischen Füllstoff enthält, wobei: der Molekülkristall eine Verbindung auf Sulfolanbasis und 1,1,2,2,3,3-Hexafluorpropan-1,3-disulfonimid-Lithium (LiCFSA) als Lithiumsalz enthält; der anorganische Füllstoff ist SiO2; und unter der Annahme, dass eine Masse des anorganischen Füllstoffs pro g des Festelektrolyts W (g/gSE) ist und dass eine spezifische Oberfläche des anorganischen Füllstoffs A (m2/g) ist, ist eine normalisierte Oberfläche WA (m2/gSE) des anorganischen Füllstoffs 15 bis 900 m2/gSE.

ELEKTRODENAKTIVMATERIAL UND BATTERIE

NºPublicación:  DE102025110349A1 31/12/2025
Solicitante: 
TOYOTA MOTOR CO LTD [JP]
TOYOTA JIDOSHA KABUSHIKI KAISHA
CN_121237868_PA

Resumen de: DE102025110349A1

Die vorliegende Offenbarung löst das obige Problem durch Bereitstellung eines Elektrodenaktivmaterials, das ein Si-Element enthält und einen Hohlraum im Inneren eines primären Teilchens aufweist, wobei: ein erster Hohlraum mit einem Porendurchmesser von 30 nm oder mehr und 100 nm oder weniger und ein zweiter Hohlraum mit einem Porendurchmesser von 1 nm oder mehr und 5 nm oder weniger als der Hohlraum enthalten sind; und wenn die Menge des ersten Hohlraums A ist und eine Menge des zweiten Hohlraums B ist, ein Verhältnis (A/B) von der A zu der B mehr als 0,10 und weniger als 17,00 ist.

BATTERIEZELLE MIT EINEM SYSTEM ZUM AUSBREITUNGSMANAGEMENT DES THERMISCHEN DURCHGEHENS UND VERFAHREN ZUR HERSTELLUNG DERSELBEN

NºPublicación:  DE102024122037A1 31/12/2025
Solicitante: 
GM GLOBAL TECH OPERATIONS LLC [US]
GM Global Technology Operations LLC
US_2025385338_PA

Resumen de: DE102024122037A1

Eine prismatische Batteriezelle, die eine prismatische Dose umfasst, die eine Kammer definiert, sowie einen ersten Anschluss und einen zweiten Anschluss, die jeweils mit der prismatischen Dose gekoppelt sind, eine mit der prismatischen Dose gekoppelte Entlüftungsöffnung, die in fluidischer Verbindung mit der Kammer steht, und Batterieeinbauten, die in der Kammer angeordnet sind und mindestens einen Elektrodenwickel umfassen. Die prismatische Batteriezelle umfasst ferner ein System zum Ausbreitungsmanagement des thermischen Durchgehens, das eine in der Kammer in Bezug auf den mindestens einen Elektrodenwickel angeordnete Blase umfasst, einen Anschluss, der mit der prismatischen Dose gekoppelt ist und in fluidischer Verbindung mit der Blase steht, und ein Fluid, das die Blase zumindest teilweise füllt.

Verfahren zur Herstellung eines Batteriespeichers, Batteriespeicher sowie Fahrzeug

NºPublicación:  DE102024118233A1 31/12/2025
Solicitante: 
BAYERISCHE MOTOREN WERKE AG [DE]
Bayerische Motoren Werke Aktiengesellschaft

Resumen de: DE102024118233A1

Die Erfindung betrifft ein Verfahren zur Herstellung eines Batteriespeichers, der ein Gehäuse (14) mit einem Aufnahmeraum (22), wenigstens eine Batteriezelle (16), die in dem Aufnahmeraum (22) angeordnet ist, und ein Temperiersystem (18) zum Zu- und/oder Abführen von Wärme von der wenigstens einen Batteriezelle (16) aufweist, das folgende Schritte aufweist: a. Einfüllen einer expandierfähigen Vergussmasse in den Aufnahmeraum (22); b. Expandieren der Vergussmasse, um den Aufnahmeraum (22) mit der Vergussmasse auszufüllen; und c. Steuern einer Temperatur der wenigstens einen Batteriezelle (16) während des Expandierens und Aushärtens der Vergussmasse mittels dem Temperiersystem (18). Des Weiteren betrifft die Erfindung einen elektrischen Batteriespeicher (12) sowie ein Fahrzeug aufweisend wenigstens einen derartigen Batteriespeicher (12).

BATTERIEBAUGRUPPE MIT PRISMATISCHEN BEHÄLTERBATTERIEZELLEN, DIE EINE SEITLICH ANGEBRACHTE ENTLÜFTUNGSKAPPE AUFWEISEN

NºPublicación:  DE102024123517A1 31/12/2025
Solicitante: 
GM GLOBAL TECH OPERATIONS LLC [US]
GM Global Technology Operations LLC
CN_121215997_PA

Resumen de: DE102024123517A1

Eine prismatische Behälterbatteriezelle gemäß der vorliegenden Offenbarung umfasst eine obere Fläche, eine untere Fläche, eine erste breitflächige Seitenfläche, eine zweite breitflächige Seitenfläche, eine erste schmalflächige Seitenfläche und eine zweite schmalflächige Seitenfläche. Eine Entlüftungskappe ist auf einer von der ersten schmalflächigen Seitenfläche und der zweiten schmalflächigen Seitenfläche angeordnet.

Leitfähiges Komposit, Verfahren zu dessen Herstellung, Festkörperakkumulator, Batterie und Fahrzeug

NºPublicación:  DE102024002089A1 31/12/2025
Solicitante: 
MERCEDES BENZ GROUP AG [DE]
Mercedes-Benz Group AG

Resumen de: DE102024002089A1

Die Erfindung betrifft ein leitfähiges Komposit (1), umfassend ein Poren (2) aufweisendes elektrisch leitfähiges Trägermaterial welches zumindest partiell innerhalb der Poren (2) mit einem lithiophilen Material (3) versehen ist. Das erfindungsgemäße leitfähige Komposit ist dadurch gekennzeichnet, dass das Trägermaterial durch kohlenstoffbasierte Fasern ausgebildet ist.

COMPOSITE SOLID-STATE ELECTROLYTE

NºPublicación:  EP4672408A1 31/12/2025
Solicitante: 
HON HAI PREC IND CO LTD [TW]
SOLIDEDGE SOLUTION INC [TW]
Hon Hai Precision Industry Co., Ltd,
SolidEdge Solution Inc

Resumen de: EP4672408A1

The present disclosure provides a composite solid-state electrolyte. The composite solid-state electrolyte includes a lithium lanthanum zirconium tantalum oxide nanoparticle and Li<sub>2</sub>PO<sub>3</sub>F. The Li<sub>2</sub>PO<sub>3</sub>F coats an outer surface of the lithium lanthanum zirconium tantalum oxide nanoparticle, in which a weight ratio of the Li<sub>2</sub>PO<sub>3</sub>F to the lithium lanthanum zirconium tantalum oxide nanoparticle is larger than or equal to 5.

BATTERY HOUSING FOR AN ELECTRIC BIKE

NºPublicación:  EP4671100A1 31/12/2025
Solicitante: 
KONINKLIJKE GAZELLE N V [NL]
Koninklijke Gazelle N.V

Resumen de: EP4671100A1

Battery housing for an electric bike. The battery housing, e.g., its cover, is provided with one or more viewing ports configured to align with the visual indicators of a battery received in the housing. The viewing ports can for example comprise an opening in the battery housing, in particular in its cover, and a light guide in the opening, extending inward into the battery housing.

BATTERIEZELLE MIT LAMINIERTEM REFERENZELEKTRODENKERN UND Z-FALTENDEM STAPEL

NºPublicación:  DE102024123520A1 31/12/2025
Solicitante: 
GM GLOBAL TECH OPERATIONS LLC [US]
GM Global Technology Operations LLC
CN_121215917_PA

Resumen de: DE102024123520A1

Eine Batteriezelle umfasst einen Z-gefalteten Separator, C Kathodenelektroden, die auf einer Seite des Z-gefalteten Separators angeordnet sind, und A Anodenelektroden, die auf der anderen Seite des Z-gefalteten Separators angeordnet sind, wobei A und C ganze Zahlen größer als eins sind. Ein Referenzkern umfasst einen ersten Separator, eine erste Anodenelektrode, die angrenzend an den ersten Separator angeordnet ist, einen zweiten Separator, der angrenzend an die erste Anodenelektrode angeordnet ist, eine Referenzelektrode, die angrenzend an den zweiten Separator angeordnet ist, einen dritten Separator, der angrenzend an die Referenzelektrode angeordnet ist, eine erste Kathodenelektrode, die angrenzend an den dritten Separator angeordnet ist, und einen vierten Separator. Der Referenzkern ist im Z-gefalteten Separator zwischen Innenseiten einer zweiten Kathodenelektrode und einer zweiten Anodenelektrode angeordnet. Die Außenseiten der zweiten Kathodenelektrode und der zweiten Anodenelektrode sind angrenzend an die gleiche Seite des Z-gefalteten Separators angeordnet.

Verfahren zum Betreiben einer Traktionsbatterieanordnung für ein Kraftfahrzeug, entsprechende Traktionsbatterieanordnung sowie Computerprogrammprodukt

NºPublicación:  DE102024118098A1 31/12/2025
Solicitante: 
AUDI AG [DE]
AUDI Aktiengesellschaft

Resumen de: DE102024118098A1

Die Erfindung betrifft ein Verfahren zum Betreiben einer Traktionsbatterieanordnung (2) für ein Kraftfahrzeug (1), wobei die Traktionsbatterieanordnung (2) über eine eine erste Zellchemie aufweisende erste Traktionsbatterie (4) und eine eine von der ersten Zellchemie verschiedene zweite Zellchemie aufweisende zweite Traktionsbatterie (6) verfügt, die über eine Schalteranordnung (8) an einen elektrischen Anschluss (9) der Traktionsbatterieanordnung (2) elektrisch angeschlossen sind. Dabei ist vorgesehen, dass die Schalteranordnung (8) während eines Aufladens der Traktionsbatterieanordnung (2) derart eingestellt wird, dass die erste Traktionsbatterie (4) und die zweite Traktionsbatterie (6) zum gemeinsamen Aufladen oder lediglich eine der Traktionsbatterien (4, 6) zum separaten Aufladen mit dem elektrischen Anschluss (9) verbunden ist, und während eines Entladens der Traktionsbatterieanordnung (2) zum elektrischen Trennen der ersten Traktionsbatterie (4) und der zweiten Traktionsbatterie (6) eingestellt wird. Die Erfindung betrifft weiterhin eine Traktionsbatterieanordnung (2) für ein Kraftfahrzeug (1) sowie ein Computerprogrammprodukt.

Traktionsbatterie für ein Kraftfahrzeug, Verfahren zum Betreiben einer Traktionsbatterie sowie Kraftfahrzeug

NºPublicación:  DE102024002085A1 31/12/2025
Solicitante: 
MERCEDES BENZ GROUP AG [DE]
Mercedes-Benz Group AG

Resumen de: DE102024002085A1

Die Erfindung betrifft eine Traktionsbatterie (10) für ein Kraftfahrzeug, welche mehrere Batteriezellen (12) umfasst, von denen wenigstens zwei Batteriezellen (12) parallel und/oder seriell verschaltet einen Zellblock (14) bilden und wenigstens ein Zellblock (14) mittels einer Verschaltung mit Anschlusspolen (16) der Traktionsbatterie (10) verbunden ist, wobei wenigstens eine der Batteriezellen (12) und/oder wenigstens einer des wenigstens einen Zellblocks (14) eine Schaltelement (18) aufweist, durch welches die entsprechende Batteriezelle (12) und/oder der entsprechende Zellblock (14) elektrisch überbrückbar ist, und ein Steuerungsvorrichtung (20) ausgebildet ist, durch welche das jeweilige Schaltelement (18) in Abhängigkeit von wenigstens einem Vorgabeparameter schaltbar ist, wodurch eine Spannung und/oder Leistung zwischen beziehungsweise an den Anschlusspolen (16) vorgebbar ist. Ferner betrifft die Erfindung ein Verfahren zum Betreiben einer Traktionsbatterie (10) sowie ein Kraftfahrzeug.

END COVER ASSEMBLY, ENERGY STORAGE DEVICE, AND ELECTRICITY-CONSUMPTION APPARATUS

NºPublicación:  EP4672440A1 31/12/2025
Solicitante: 
XIAMEN HITHIUM ENERGY STORAGE TECH CO LTD [CN]
Xiamen Hithium Energy Storage Technology Co., Ltd
CN_118589115_PA

Resumen de: EP4672440A1

The present disclosure provides an end cover assembly, an energy storage device, and an electricity-consumption apparatus. The end cover assembly includes a cover plate, an explosion-proof valve, and a current collector plate. The cover plate has a first surface and a second surface that are opposite to each other. The cover plate has a mounting hole and an explosion-proof hole that are spaced apart from each other. The explosion-proof valve is mounted at the cover plate and covers the explosion-proof hole. The current collector plate includes a main body portion, a first step portion, and a second step portion. The main body portion is located at a side of the first surface facing away from the second surface. The first step portion is disposed at the first face of the main body and abuts with the first surface. The second step portion passes through the mounting hole.

Elektrische Energiespeichervorrichtung, aufweisend eine Kühlplatte

NºPublicación:  DE102024002096A1 31/12/2025
Solicitante: 
MAN TRUCK & BUS SE [DE]
MAN Truck & Bus SE

Resumen de: DE102024002096A1

Die Erfindung betrifft eine elektrische Energiespeichervorrichtung (10) für ein Fahrzeug. Die elektrische Energiespeichervorrichtung (10) weist eine erste Zell-Anordnungsebene (12), eine zweite Zell-Anordnungsebene (14) und eine Kühlplatte (16) auf. Die erste Zell-Anordnungsebene (12) weist mindestens eine Speicherzelle (12a-d), vorzugsweise mehrere Speicherzellen (14a-d). Die zweite Zell-Anordnungsebene (14) weist mindestens eine Speicherzelle (14a-d), vorzugsweise mehrere Speicherzellen (14a-d) auf, wobei die zweite Zell-Anordnungsebene (14) benachbart zu, vorzugsweise unterhalb, der ersten Zell-Anordnungsebene (12) angeordnet ist. Die Kühlplatte (16) ist zwischen der ersten Zell-Anordnungsebene (12) und der zweiten Zell-Anordnungsebene (14) angeordnet ist und weist eine erste Oberfläche (16a) und eine zweite Oberfläche (16b) auf. Auf der ersten Oberfläche (16a) ist die mindestens eine Speicherzelle (12a-d) der ersten Zell-Anordnungsebene (12) angeordnet ist. An der zweiten Oberfläche (16b) weist die Kühlplatte (16) mehrere Finnen (18) auf, die der mindestens einen Speicherzelle (14a-d) der zweiten Zell-Anordnungsebene (14) zugewandt sind, um Partikel einer Entgasungsemission aus der mindestens einen Speicherzelle (14a-d) der zweiten Zell-Anordnungsebene (14) einzufangen und/oder eine Entgasungsemission aus der mindestens einen Speicherzelle (14a-d) der zweiten Zell-Anordnungsebene (14) zu kühlen.

FESTKÖRPERBATTERIE

NºPublicación:  DE102024136057A1 31/12/2025
Solicitante: 
HYUNDAI MOTOR CO LTD [KR]
KIA CORP [KR]
Hyundai Motor Company,
Kia Corporation
CN_121238029_PA

Resumen de: DE102024136057A1

Eine Festkörperbatterie (100) ist bereitgestellt, aufweisend: Eine erste Elektrode (200), die einen Erste-Elektrode-Kollektor (210) und eine Erste-Elektrode-Beschichtungsschicht (220) aufweist, eine zweite Elektrode (300), die mit einem Pol versehen ist, der sich von dem der ersten Elektrode (200) unterscheidet, an der einen Seite der ersten Elektrode (200) in der ersten Richtung gestapelt ist und einen Zweite-Elektrode-Kollektor (310) und eine Zweite-Elektrode-Beschichtungsschicht (320) aufweist, einen Festelektrolyt (400), der zwischen der ersten Elektrode (200) und der zweiten Elektrode (300) vorgesehen ist, und ein Randelement (500), das sich erstreckt, um die Zweite-Elektrode-Beschichtungsschicht (320) zu umgeben, und das eine Öffnung aufweist, wobei ein Teil der Zweite-Elektrode-Beschichtungsschicht (320) ausgebildet ist, um in die Öffnung eingesetzt zu sein.

Prozessanordnung sowie Verfahren zur Herstellung eines Elektroden/Separatorstapels für eine Batteriezelle

NºPublicación:  DE102024206028A1 31/12/2025
Solicitante: 
VOLKSWAGEN AG [DE]
VOLKSWAGEN AKTIENGESELLSCHAFT

Resumen de: DE102024206028A1

Die Erfindung betrifft eine Prozessanordnung zur Herstellung eines in einer Stapelrichtung (S) gestapelten Elektroden/Separatorstapels (1) für eine Batteriezelle. Erfindungsgemäß ist in der Prozessanordnung ein Stapelprozess mit den folgenden Prozessschritten durchführbar: Bereitstellungsschritt, bei dem zumindest eine Separatorbahn (13) in einer Z-Faltstruktur (15) bereitstellbar ist, in der die Separatorbahn (13) in entgegengesetzten Richtungen gefaltet ist, und zwar unter Bildung von in Stapelrichtung (S) übereinander angeordneten Separatorlagen (7); und Einführschritt, bei dem Elektrodenblätter (3, 5) quer zur Stapelrichtung (S) in Lagen-Zwischenräume (17) zwischen benachbarten Separatorlagen (7) der Z-Faltstruktur (15) einführbar sind.

ENERGIESPEICHERSYSTEM UND ENERGIESPEICHERVORRICHTUNG

NºPublicación:  DE102025123411A1 31/12/2025
Solicitante: 
TOYOTA MOTOR CO LTD [JP]
TOYOTA JIDOSHA KABUSHIKI KAISHA
CN_121238742_PA

Resumen de: DE102025123411A1

Eine Energiespeichervorrichtung (10) umfasst: eine Batteriezelle (151); einen Stromanschluss (141, 142); einen Speicher (120), der Informationen über die Batteriezelle (151) speichert; und einen Signalanschluss (143-146), an dem eine Spannung und Temperatursignale der Batteriezelle (151) und Eingangs-/Ausgangsdaten des Speichers (120) gesendet und empfangen werden. Ein Ladegerät (20) umfasst: einen Signalanschluss (243-246); einen Stromausgangsanschluss (241, 242) zum Ausgeben eines Stroms zu der Energiespeichervorrichtung (10); einen Wechselstrom-Eingangsanschluss (261-263); einen Gleichstrom-Eingabeanschluss (251, 252); einen Stromwandler (250), der einen Eingangsstrom in einen Ausgangsstrom umwandelt; einen Stromwandler (234), einen Spannungswandler (232) und einen Temperaturwandler (233), die ein Stromsignal, ein Spannungssignal und ein Temperatursignal der Batteriezelle (151) in Stromdaten, Spannungsdaten bzw. Temperaturdaten umwandeln, und eine ECU (210), die die Daten verarbeitet.

BATTERY CELL, AND BATTERY PACK AND VEHICLE COMPRISING SAME

NºPublicación:  EP4672484A1 31/12/2025
Solicitante: 
LG ENERGY SOLUTION LTD [KR]
LG ENERGY SOLUTION, LTD
CN_120712688_PA

Resumen de: EP4672484A1

The present disclosure provides a battery cell including: a battery can including a bottom member and a side wall member connected to the bottom member and extending in an axial direction, and having an opening at one end; an electrode assembly configured to be received inside the battery can through the opening of the battery can; a cap configured to cover the opening of the battery can; a gasket interposed between the battery can and the cap; and a current collector having an electrode connection portion having at least a portion electrically connected to one end of the electrode assembly, and a can connection portion extending outward in a radial direction from the electrode connection portion toward the side wall member of the battery can, wherein at least a portion of an edge tip of the can connection portion has a chamfered shape, and a battery pack and vehicle including the same.

NEGATIVE ELECTRODE SHEET, BATTERY, PREPARATION METHOD, AND USE

NºPublicación:  EP4672350A1 31/12/2025
Solicitante: 
HUIZHOU LIWINON NEW ENERGY TECH CO LTD [CN]
Huizhou Liwinon New Energy Technology Co., Ltd
WO_2025129749_PA

Resumen de: EP4672350A1

A negative electrode sheet, a battery, a preparation method, and a use, relating to the technical field of lithium-ion batteries. The structure of the negative electrode sheet comprises: a current collector, and an active material layer which is arranged on the surface of the current collector. The number of the active material layers is greater than or equal to 1, and pore slots are formed in the surface of at least one active material layer, the depth H of each pore slot and the thickness T of the active material layer satisfy the following relationship: 1/3T < H ≤ 2/3T; and the compaction density of the active material layer is P, wherein P satisfies the following relationship: 1.55 g/cm<3> ≤ P ≤ 1.75 g/cm<3>. When the active material layer has high compaction density, the wettability balance between the negative electrode sheet and an electrolyte is achieved, it is ensured that the battery has high energy density gains, and the battery also has good liquid retention capability and superior high-temperature cycling life and low-temperature cycling life.

ELECTRODE, SECONDARY BATTERY INCLUDING THE ELECTRODE, AND METHOD OF PREPARING THE ELECTRODE

NºPublicación:  EP4672407A2 31/12/2025
Solicitante: 
LG ENERGY SOLUTION LTD [KR]
LG Energy Solution, Ltd
ES_2973852_T3

Resumen de: EP4672407A2

An electrode includes an electrode active material, wherein the electrode active material layer includes an electrode active material, polyvinylidene fluoride, and a conductive agent, wherein the conductive agent includes a carbon nanotube structure in which 2 to 5,000 single-walled carbon nanotube units are bonded to each other. A secondary battery including the same, and a method of preparing the electrode are also provided.

METHOD AND APPARATUS FOR MONITORING SELF-DISCHARGE PHENOMENA OF ELECTROCHEMICAL CELLS

NºPublicación:  EP4671796A1 31/12/2025
Solicitante: 
FERRARI SPA [IT]
FERRARI S.p.A
CN_121232048_PA

Resumen de: EP4671796A1

A method for monitoring self-discharge phenomena of electrochemical cells, comprising the steps of: a) providing a plurality of electrochemical cells (2), wherein each cell (2) has a first dimension and a second dimension, extending respectively along a first direction and a second direction orthogonal to one another, greater than a third dimension extending along a third direction orthogonal to the first direction and the second direction, wherein each cell (2) comprises a casing (3) and a plurality of layers arranged inside the casing (3), wherein the layers comprise at least one first electrode layer, at least one second electrode layer and at least one first separator layer interposed between the first electrode layer and the second electrode layer; b) arranging the cells (2) inside a container (4), wherein the pressure inside the container (4) is equal to a first pressure; c) bringing the pressure inside the container (4) to a second pressure greater than the first pressure; d) measuring a voltage of each cell (2) of the plurality of cells (2) to detect whether a self-discharge value of said cell (2) is greater than a predetermined threshold, wherein step c) is prior to or at least partially simultaneous with step d), and step d) is prior to a step of assembling the cells (2) into one or more batteries.

METHOD AND APPARATUS FOR MONITORING SELF-DISCHARGE PHENOMENA OF ELECTROCHEMICAL CELLS

NºPublicación:  EP4671797A1 31/12/2025
Solicitante: 
FERRARI SPA [IT]
FERRARI S.p.A
CN_121232047_PA

Resumen de: EP4671797A1

A method for monitoring self-discharge phenomena of electrochemical cells, comprising the steps of: a) providing a plurality of electrochemical cells (2), wherein each cell (2) has a first dimension and a second dimension, extending respectively along a first direction (X) and a second direction (Y) orthogonal to one another, greater than a third dimension extending along a third direction (Z) orthogonal to the first direction (X) and the second direction (Y), wherein each cell (2) comprises a casing (3) and a plurality of layers arranged inside the casing (3), wherein the layers comprise at least one first electrode layer, at least one second electrode layer and at least one first separator layer interposed between the first electrode layer and the second electrode layer; b) arranging the cells (2) so that a straight line (L) extending along the third direction (Z) intersects the cells (2); c) compressing the cells (2) along the third direction (Z); d) measuring a voltage of each cell (2) of the plurality of cells (2) to detect whether a self-discharge value of said cell (2) is greater than a predetermined threshold, wherein step c) is prior to or at least partially simultaneous with step d), and step d) is prior to a step of assembling the cells (2) into one or more batteries. Figure 1

ANODE FOR LITHIUM SECONDARY BATTERY AND METHOD FOR PREPARING THE SAME

NºPublicación:  EP4672349A2 31/12/2025
Solicitante: 
SK ON CO LTD [KR]
UNIV HANYANG IND UNIV COOP FOUND [KR]
SK On Co., Ltd,
Industry-University Cooperation Foundation Hanyang University
CN_121237824_PA

Resumen de: EP4672349A2

An anode for a lithium secondary battery includes a current collector (110), a lithium alloy layer (120) including lithium and an alloying metal different from lithium, and a protective layer (130) including a lithium compound and an oxide of the alloying metal. The lithium alloy layer is positioned between the current collector and the protective layer.

BATTERY MODULE PROVIDED WITH POUCH CELLS

NºPublicación:  EP4672429A1 31/12/2025
Solicitante: 
FERRARI SPA [IT]
FERRARI S.p.A
CN_121238107_PA

Resumen de: EP4672429A1

A battery module (1) has a casing (19) defining a housing (24) delimited by a base wall (20), a front plate (25) and a back plate (26), opposed to each other along a longitudinal direction (2), two side plates (27), opposed to each other along a transverse direction (3), and a cover plate (28) spaced from the base wall (20) along a vertical direction (4); the housing (24) houses a plurality of pouch cells (5), arranged in a row along a transverse direction (3) and is subdivided into compartments (66) by partitions (40b) which are arranged between the pouch cells (5) along the transverse direction (3); each compartment (66) is gas-tightly insulated from the adjacent compartments (66) and defines an upward venting direction for the hot gases which are emitted, in use, by the pouch cells (5).

BATTERY PACK

NºPublicación:  EP4672486A2 31/12/2025
Solicitante: 
JINKO SOLAR CO LTD [CN]
ZHEJIANG JINKO ENERGY STORAGE CO LTD [CN]
JINKO SOLAR CO., LTD,
Zhejiang Jinko Energy Storage Co., Ltd
CN_119994410_PA

Resumen de: EP4672486A2

A battery includes: a housing; a plurality of electric cells accommodated in the housing; and a signal acquisition assembly. The signal acquisition assembly includes: an insulating bracket provided with a plurality of slots; a circuit board provided on the insulating bracket; a plurality of connecting members accommodated in the plurality of slots; and a plurality of connecting pieces. Two ends of each connecting piece are connected to the circuit board and one connecting member, respectively. Each connecting member includes two rigid busbars connected by a flexible portion. The two rigid busbars are connected to poles of adjacent two electric cells, respectively.

SYSTEM COMPRISING A BATTERY MODULE AND METHOD FOR INSPECTING BATTERY MODULE

NºPublicación:  EP4672476A2 31/12/2025
Solicitante: 
VEHICLE ENERGY JAPAN INC [JP]
Vehicle Energy Japan Inc
JP_2025137663_PA

Resumen de: EP4672476A2

Provided are a battery module which can be efficiently inspected without applying an electrical load to the battery module and a method for inspecting the battery module. This battery module has a unit cell 13 equipped with a battery container 13a accommodating battery elements, a thermistor 23 disposed in contact with an outer surface of the battery container 13a and thermally connected thereto, and an electrically insulating, rigid insulation cover 17 partially covering the battery container 13a and pressing the thermistor 23 against the battery container 13a, wherein a through hole 26 through which a heat application means 28, 29 passes is formed in the insulation cover 17, and the thermistor 23 is disposed at a position outside a heat application area formed when the through hole 26 is orthographically projected on a planar section 21 of the battery container 13a.

BATTERY CELL, METHOD AND SYSTEM FOR MANUFACTURING SAME, BATTERY, AND ELECTRICAL DEVICE

NºPublicación:  EP4672449A2 31/12/2025
Solicitante: 
CONTEMPORARY AMPEREX TECHNOLOGY HONG KONG LTD [HK]
Contemporary Amperex Technology (Hong Kong) Limited
CN_120810116_PA

Resumen de: EP4672449A2

Embodiments of this application provide a battery cell (7), a method and system for manufacturing same, a battery, and an electrical device. A battery cell (7) according to an embodiment of this application includes: a housing (20), on which an opening (21) is made; an electrode assembly (10), accommodated in the housing (20); and an end cap (30), configured to fit and cover the opening (21), where the end cap (30) includes a cap body (31) and a protruding portion (32) around the cap body (31), the protruding portion (32) protrudes from an inner surface (311) of the cap body (31) toward the electrode assembly (10), and at least a part of the protruding portion (32) is located in the housing (20) and configured to fit with the housing (20); and a recessed portion (33) is formed on the end cap (30) at a position corresponding to the protruding portion (32), and the recessed portion (33) is recessed from an outer surface (312) of the cap body (31) toward the electrode assembly (10) and configured to release a stress while the protruding portion (32) extends into the housing (20). This application improves the assembling efficiency of the battery cell (7) and enhances safety of the battery cell (7).

ELECTRODE ASSEMBLY FOR SECONDARY BATTERY, AND SECONDARY BATTERY COMPRISING SAME

NºPublicación:  EP4672370A2 31/12/2025
Solicitante: 
LG ENERGY SOLUTION LTD [KR]
LG Energy Solution, Ltd
JP_2025116222_PA

Resumen de: EP4672370A2

The present invention relates to an electrode assembly comprising a plurality of electrode structures comprising a positive electrode, a negative electrode, and a solid electrolyte layer disposed the positive electrode and the negative electrode, and polymer layers at both ends of the electrode assembly, and a secondary battery comprising the same.

EXPLOSION-PROOF BATTERY VALVE AND BATTERY

NºPublicación:  EP4672467A1 31/12/2025
Solicitante: 
EVE ENERGY CO LTD [CN]
Eve Energy Co., Ltd
WO_2025176157_PA

Resumen de: EP4672467A1

Provided are an explosion-proof battery valve and a battery. The explosion-proof battery valve includes a protective housing (1), a piercing pin (2), and a diaphragm (3). The protective housing (1) includes a housing body (11) and a protective cover (12) that are integrally formed by injection molding. The housing body (11) is a cylinder with openings at two ends of the housing body (11). The outer peripheral wall of the housing body (11) is provided with a radial vent hole (111). The protective cover (12) is sealingly connected to the opening at one end of the housing body (11). The opening at the other end of the housing body (11) is a pressure relief hole (113). The pressure relief hole (113) is in communication with the radial vent hole (111) and the interior of the battery. The piercing pin (2) is disposed on the top wall of the protective cover (12) and located in the inner cavity (112) of the housing body (11). The diaphragm (3) is configured to cover the pressure relief hole (113) and to be driven to deform toward the piercing pin (2) by gas discharged from the interior of the battery so as to be pierced by the piercing pin (2).

DEFECT DETECTION METHOD, DEFECT DETECTION SYSTEM AND APPARATUS, DEVICE, AND STORAGE MEDIUM

NºPublicación:  EP4671741A1 31/12/2025
Solicitante: 
CONTEMPORARY AMPEREX TECHNOLOGY CO LTD [CN]
Contemporary Amperex Technology Co., Limited
US_2025292397_PA

Resumen de: EP4671741A1

The present application relates to a defect detection method, a defect detection system, a defect detection apparatus, a device, and a storage medium. The method includes: obtaining a first cell picture of a to-be-detected cell before adhesive pasting and a second cell picture of the to-be-detected cell after adhesive pasting; determining a size of a cell detection region in the first cell picture according to a type of a to-be-detected defect and related parameters of the to-be-detected cell, and determining a position of the cell detection region in the first cell picture according to the size of the cell detection region and the related parameters of the to-be-detected cell; determining a size of a blue adhesive detection region in the second cell picture according to the type of the to-be-detected defect and the related parameters of the to-be-detected cell, and determining a position of the blue adhesive detection region in the second cell picture according to the size of the blue adhesive detection region and the related parameters of the to-be-detected cell; and performing defect detection on the electrical detection region and the blue adhesive detection region to obtain a detection result. The foregoing method can improve defect detection accuracy to some extent.

BATTERY CELL, BATTERY MODULE, AND BATTERY PACK AND VEHICLE COMPRISING SAME

NºPublicación:  EP4672447A1 31/12/2025
Solicitante: 
LG ENERGY SOLUTION LTD [KR]
LG Energy Solution, Ltd
CN_120981963_PA

Resumen de: EP4672447A1

A battery cell covered by a packaging material is disclosed. The packaging material includes an aluminum layer and a polymer layer. The packaging material has a graphite layer on the aluminum layer, or on the polymer layer, or between the aluminum layer and the polymer layer. A battery module, and a battery pack, and a vehicle include the same.

METHODS AND SYSTEMS FOR DETECTING ELECTRICAL LEAKAGE

NºPublicación:  EP4670250A1 31/12/2025
Solicitante: 
ELECTROVAYA INC [CA]
Electrovaya Inc
KR_20250167584_PA

Resumen de: WO2025229413A1

In accordance with one or more embodiments, an electrical energy storage system is provided. The system includes a plurality of electrochemical cells, a housing frame configured to house the plurality of electrochemical cells therewithin, and a sensing module configured to detect a leakage between the plurality of electrochemical cells and the housing frame. The sensing module may include a current limiter electrically coupled to a cathode or an anode of one or more of the electrochemical cells and the housing frame, and an ammeter configured to measure a current between the current limiter and the electrochemical cells. The system may include a circuit powered by an isolated power supply to measure the voltage generated by a leakage current flowing through the current limiter.

POLYMER AND USE THEREOF

NºPublicación:  EP4671296A1 31/12/2025
Solicitante: 
SHENZHEN SENIOR TECHNOLOGY MATERIAL CO LTD [CN]
Shenzhen Senior Technology Material Co., Ltd
CN_121241082_PA

Resumen de: EP4671296A1

A polymer and use thereof, where the polymer includes at least a structural formula represented by Formula 1; in in Formula 1, R1 is selected from a substituted or unsubstituted C1-C30 alkyl and a substituted or unsubstituted C6-C60 aryl; R2 is selected from a substituted or unsubstituted polyether group, a substituted or unsubstituted C1-C30 alkyl, a substituted or unsubstituted C1-C30 alkoxy and *-b1-S-S-b2-*; b1 and b2 are each independently selected from a substituted or unsubstituted C2-C15 chain alkyl and a substituted or unsubstituted C6-C60 aryl; R3 is an ionic liquid group; and n ≥ 1 and n is an integer. The special molecular structure of the polymer enables it to have excellent room temperature ionic conductivity when applied to a polymer electrolyte.

POLYMER AND USE THEREOF

NºPublicación:  EP4671294A1 31/12/2025
Solicitante: 
SHENZHEN SENIOR TECHNOLOGY MATERIAL CO LTD [CN]
Shenzhen Senior Technology Material Co., Ltd
KR_20250166148_PA

Resumen de: EP4671294A1

The present application provides a polymer and use thereof. The polymer includes a first block represented by Formula 1 and a second block represented by Formula 2; R<sub>1</sub> is selected from a substituted or unsubstituted C1-C30 alkyl, a substituted or unsubstituted polyether group, a substituted or unsubstituted C1-C30 alkoxy, and a substituted or unsubstituted C6-C60 aryl; R<sub>2</sub> is selected from a substituted or unsubstituted polyether group, a substituted or unsubstituted C1-C30 alkyl, a substituted or unsubstituted C1-C30 alkoxy, a substituted or unsubstituted C6-C60 aryl and *-b1-S-S-b2-*; b1 and b2 are each independently selected from a substituted or unsubstituted C2-C15 chain alkyl or a substituted or unsubstituted C6-C60 aryl; and R<sub>3</sub> is an ionic liquid-containing group. The special molecular structure of the polymer enables the polymer to have excellent electrochemical performance and mechanical strength when applied to a composite electrolyte.

BATTERY CELL, BATTERY, AND ELECTRIC DEVICE

NºPublicación:  EP4672470A1 31/12/2025
Solicitante: 
CONTEMPORARY AMPEREX TECHNOLOGY CO LTD [CN]
Contemporary Amperex Technology Co., Limited
WO_2025035743_PA

Resumen de: EP4672470A1

Embodiments of the present application provide a battery cell, a battery, and a power consuming apparatus. The battery cell includes: a housing, including a first wall, where the first wall is provided with a pressure relief mechanism; an electrode assembly, accommodated in the housing; and a support structure, disposed between the housing and the electrode assembly, where the support structure is used for forming, between the first wall and the electrode assembly, an exhaust channel in communication with the pressure relief mechanism. The embodiments of the present application provide a battery cell, a battery, and a power consuming apparatus, to reduce a probability that non-directional pressure relief occurs in the battery cell.

ADHESION SUBSTANCE, ADHESIVE COMPOSITION, POSITIVE ELECTRODE SHEET, SECONDARY BATTERY, AND ELECTRICAL APPARATUS

NºPublicación:  EP4671337A1 31/12/2025
Solicitante: 
CONTEMPORARY AMPEREX TECHNOLOGY CO LTD [CN]
Contemporary Amperex Technology Co., Limited
US_2025372655_PA

Resumen de: EP4671337A1

This application provides an adhesion substance, an adhesive composition, a positive electrode plate, a secondary battery, and an electric apparatus. The adhesion substance includes an adhesive, the adhesive including structural unit A, structural unit B, structural unit C, and structural unit D, at least a portion of the structural unit A being crosslinked with at least a portion of the structural unit D; where the structural unit A is formula (1); the structural unit B is independently selected from any one or more of formula (2), formula (3), formula (4), formula (6), or formula (6), optionally, the structural unit B is formula (1) or formula (2); the structural unit C is independently selected from any one of formula (7) or formula (8), m1 and m2 being each independently an integer from 1 to 20, optionally, each m1 being independently an integer from 2 to 12, and each m2 being independently an integer from 8 to 12; and the structural unit D is independently selected from any one or more of formula (9), each n1 being independently an integer from 1 to 20, optionally, n1 being an integer from 1 to 12, further optionally n1 being an integer from 1 to 6.

POSITIVE ELECTRODE FOR SECONDARY BATTERY AND SECONDARY BATTERY COMPRISING SAME

NºPublicación:  EP4672367A1 31/12/2025
Solicitante: 
LG ENERGY SOLUTION LTD [KR]
LG Energy Solution, Ltd
CN_120826793_PA

Resumen de: EP4672367A1

The present invention relates to a positive electrode for a secondary battery and a secondary battery comprising the same, and more particularly to a positive electrode for a secondary battery comprising a first positive electrode layer and a second positive electrode layer.

NEGATIVE ELECTRODE SHEET, SECONDARY BATTERY AND ELECTRICAL APPARATUS

NºPublicación:  EP4672357A1 31/12/2025
Solicitante: 
CONTEMPORARY AMPEREX TECHNOLOGY CO LTD [CN]
Contemporary Amperex Technology Co., Ltd
WO_2024230273_A1

Resumen de: EP4672357A1

This application provides a negative electrode plate, a secondary battery, and an electric apparatus. The negative electrode plate includes a current collector and a negative electrode film layer disposed on at least one side of the current collector, where the negative electrode film layer includes one or more active material layers, a negative electrode active material in the negative electrode film layer includes a first graphite negative electrode active material, a BET specific surface area of the first graphite negative electrode active material is denoted as A, and a BET specific surface area of the negative electrode active material in the negative electrode film layer is denoted as B, where A ≤ B, or a BET specific surface area of a material forming the negative electrode film layer is denoted as B', where A < B'.

SOLID STATE MODULAR BATTERY AND CORRESPONDING SYSTEM OF MODULAR BATTERIES

NºPublicación:  EP4672406A1 31/12/2025
Solicitante: 
ELSA SOLUTIONS S P A [IT]
Elsa Solutions S.p.A

Resumen de: EP4672406A1

A modular battery (1) is described, having a casing (2) with a main body portion (3) housing a plurality of electrochemical cells (20), of the Lithium solid state type, connected to provide a nominal voltage between a positive terminal and a negative terminal of the modular battery (1); wherein the casing (2) further houses within it an internal electronics comprising a BMS module (30) for managing and controlling the electrochemical cells (20) and further coupled to a communication line (32) for communication with devices external to the modular battery (1); and wherein the internal electronics and the BMS module (30) are configured to define a modular architecture for the modular battery (1), which can be configured as: a stand-alone independent module; a master module, i.e., main module in a string or "stack" of modules; or a slave module, subject to control and coordination by the master module.

CAP ASSEMBLY AND SECONDARY BATTERY

NºPublicación:  EP4672439A1 31/12/2025
Solicitante: 
SAMSUNG SDI CO LTD [KR]
SAMSUNG SDI CO., LTD
CN_121238098_PA

Resumen de: EP4672439A1

A cap assembly includes a cap down, a vent above the cap down, and an insulator between the cap down and the vent, the insulator including one or more protrusions protruding toward the vent. A secondary battery includes a case accommodating an electrode assembly, and a cap assembly coupled to an opening of the case, wherein the cap assembly includes a cap down, a vent above the cap down, and an insulator between the cap down and the vent, the insulator including one or more protrusions protruding toward the vent.

ELECTRODE MANUFACTURING APPARATUS

NºPublicación:  EP4672347A1 31/12/2025
Solicitante: 
SAMSUNG SDI CO LTD [KR]
SAMSUNG SDI CO., LTD
CN_121223295_PA

Resumen de: EP4672347A1

An embodiment provides an electrode manufacturing apparatus including a first roller configured to move an electrode plate that includes a coated portion and a non-coated portion in a first direction and a second roller that is spaced from the first roller and is configured to move the electrode plate in the first direction. A jig unit that is disposed between the first roller and the second roller and is configured to press and fix the electrode plate in a third direction intersecting the first direction. A laser cutting portion is provided adjacent to the jig unit and is configured to cut at least one of the coated and uncoated portions of the electrode plate fixed to the jig unit into a set shape using a laser beam. A controller is connected to the jig unit and the laser cutting portion and is configured to control the jig unit and the laser cutting portion.

MATÉRIAU D'ÉLECTRODE NÉGATIVE ET PROCÉDÉ DE PRÉPARATION ASSOCIÉ, ET BATTERIE

NºPublicación:  MA71197A1 31/12/2025
Solicitante: 
BTR NEW MAT GROUP CO LTD [CN]
BTR NEW MATERIAL GROUP CO., LTD
MA_71197_A1

Resumen de: MA71197A1

Matériau d'électrode négative et procédé de préparation associé, et batterie obtenue à l'aide du matériau d'électrode négative ou du procédé de préparation. Le matériau d'électrode négative comprend un noyau intérieur et une couche de revêtement située sur au moins une partie de la surface du noyau intérieur. Le matériau d'électrode négative est dopé avec des atomes d'azote, et l'uniformité de la concentration de dopage des atomes d'azote est A, l'uniformité A étant obtenue au moyen du procédé de test suivant consistant à : acquérir de manière aléatoire 5 particules de matériau d'électrode négative, sélectionner de manière aléatoire n régions de 1 µm*1 µm sur une particule unique de matériau d'électrode négative, détecter respectivement le signal de spectre d'énergie de l'azote au moyen d'un spectromètre d'énergie à microscope électronique à balayage, mesurer la proportion en quantité des atomes d'azote dans chaque région, et calculer la valeur moyenne de la proportion en quantité d'atomes d'azote, qui est désignée par R ; et l'uniformité est la formule (I), et A ≤ 0,5, Rn représentant la proportion en quantité d'atomes d'azote mesurée dans la n-ième région, et n étant un nombre naturel supérieur ou égal à 5. Au moyen d'un dopage uniforme avec des atomes d'azote, la structure de bande d'énergie du matériau d'électrode négative en graphite peut être régulée, favorisant ainsi une transmission dynamique

MÉTHODE DE FABRICATION D'UN MATÉRIAU DE CATHODE MONOCRISTALLIN MONODISPERSÉ

NºPublicación:  MA70845A1 31/12/2025
Solicitante: 
REDWOOD MAT [US]
REDWOOD MATERIALS
MA_70845_A1

Resumen de: MA70845A1

Une méthode comprend : la fourniture d'une solution de sel métallique comprenant du nickel, du cobalt, du manganèse, de l'aluminium, ou une combinaison de ceux-ci ; la combinaison de la solution de sel métallique avec une solution basique, la combinaison de la solution de sel métallique et de la solution basique étant maintenue à un pH inférieur ou égal à 10 pour former un précurseur d'hydroxyde métallique. Pour former un matériau actif de cathode, la méthode comprend en outre l'ajout d'un composé de lithium au précurseur d'hydroxyde métallique pour former un mélange précurseur d'hydroxyde métallique ; et le traitement thermique du mélange précurseur d'hydroxyde métallique pour former le matériau actif de cathode monocristallin.

PROCÉDÉ DE FABRICATION DE MATÉRIAU ACTIF DE CATHODE À STRUCTURE D'OLIVINE

NºPublicación:  MA70761A1 31/12/2025
Solicitante: 
REDWOOD MAT [US]
REDWOOD MATERIALS
MA_70761_A1

Resumen de: MA70761A1

L'invention concerne un procédé de fabrication d'un matériau actif de cathode comprenant la fourniture d'un premier mélange constitué d'une composition de métaux mixtes et d'acide phosphorique ou d'une composition de métaux mixtes et d'eau. La composition de métaux mixtes comprend du nickel, du cobalt, du manganèse, ou une combinaison de ceux-ci. Un sel de fer, de manganèse, de cobalt, ou une combinaison de ceux-ci, est ajouté pour ajuster la stœchiométrie de la composition de métaux mixtes. La composition de métaux mixtes ajustée stœchiométriquement dans l'eau peut être mise en contact avec un composé contenant du phosphore. Le phosphate des métaux mixtes ajusté stœchiométriquement est en outre mis en contact avec un composé contenant du lithium pour fournir le matériau actif de cathode ayant au moins une phase à structure d'olivine.

Electrode Assembly battery including the Electrode Assembly and Battery pack and Vehicle including the battery

NºPublicación:  KR20250180136A 31/12/2025
Solicitante: 
주식회사엘지에너지솔루션

Resumen de: KR20250180136A

본 발명은, 양극 및 음극과 그 사이에 개재된 분리막이 권취된 전극 조립체로서, 상기 양극 및 상기 음극 중 적어도 하나는 장변 단부에 무지부를 포함하고, 상기 전극 조립체의 일측 단부에 상기 무지부의 권취턴부가 구비되고, 상기 권취턴부는 절단부 및 가압에 의해 절곡되도록 구성된 복수 개의 무지부 레이어들을 포함하는 절곡부를 포함하는 전극 조립체를 제공할 수 있다.

높은 철-인 비율을 갖는 편상 인산철 및 이의 제조방법, 양극 재료 및 양극 극판

NºPublicación:  KR20250180107A 31/12/2025
Solicitante: 
후베이홍룬하이테크뉴머티리얼즈캄파니리미티드
US_2025382177_A1

Resumen de: US2025382177A1

In one aspect, a sheet shaped ferric phosphate with a high iron-to-phosphorus ratio has a sheet shaped structure with an iron-to-phosphorus (Fe/P) ratio greater than 0.99, a ratio of length to width to thickness of the sheet shaped structure is (105 to 130):(90 to 100):(10 to 12), 3.5 m2/g≤a specific surface area of the sheet shaped structure≤6.5 m2/g, and a particle size of the sheet shaped structure<35 μm.

ELECTRODE TRANSFER TABLE ELECTRODE TRANSFER DEVICE AND ELECTRODE MANUFACTURING SYSTEM INCLUDING SAME

NºPublicación:  KR20250179766A 31/12/2025
Solicitante: 
삼성에스디아이주식회사
US_2025388420_PA

Resumen de: US2025388420A1

An electrode transfer table includes: a base plate; a support portion configured to protrude from the base plate in a vertical direction; and a sheet seating portion configured to protrude from an end of the support portion in a direction facing the base plate and on which an electrode sheet for forming a pair of electrodes may be arranged, wherein the sheet seating portion may include: a first sheet seating portion on which a first electrode of the electrode sheet may be seated; and a second sheet seating portion spaced apart from the first sheet seating portion with a gap therebetween and on which a second electrode of the electrode sheet may be seated.

METHOD AND APPARATUS FOR DIAGNOSING INTERNAL SHORT CIRCUIT IN BATTERY

NºPublicación:  KR20250179980A 31/12/2025
Solicitante: 
삼성에스디아이주식회사
US_2025389788_PA

Resumen de: US2025389788A1

A method and apparatus for diagnosing an internal short circuit in a battery are provided. The method includes measuring charge efficiency of a battery cell in each of a plurality of charge/discharge cycles; measuring temperature of the battery cell in each of the charge/discharge cycles; calculating a change in the charge efficiency in a charge/discharge cycle from a previous charge/discharge cycle in each of the charge/discharge cycles; calculating change in the temperature in the charge/discharge cycle from the previous charge/discharge cycle in each of the charge/discharge cycles; and diagnosing an internal short circuit of the battery cell based on the change in the charge efficiency and the change in the temperature.

SEPERATOR RUNNING APPARATUS

NºPublicación:  KR20250180094A 31/12/2025
Solicitante: 
주식회사엘지에너지솔루션

Resumen de: KR20250180094A

본 발명은, 분리막의 제1면에 합성수지 재질의 보호필름이 부착된 시트가 권취된 시트 롤; 상기 시트 롤로부터 권취 해제되는 상기 시트가 연속적으로 주행하며 상기 분리막과 상기 시트로 분리되는 분리 롤; 상기 분리 롤을 지나며 상기 시트로부터 분리되는 상기 보호필름이 권취 회수되는 회수 롤; 및 상기 분리 롤을 지나며 상기 시트로부터 분리되는 상기 분리막을 스택 테이블에 공급하는 닙 롤;을 포함하고, 상기 분리막과 상기 보호필름의 분리막은 45도 이상인 것을 특징으로 하는 분리막 주행 장치를 제공한다.

Electrodes for secondary battery electrolysis manufacturing method thereof and secondary battery decomposition method using the same

NºPublicación:  KR20250179901A 31/12/2025
Solicitante: 
김태규

Resumen de: KR20250179901A

본 발명에 의한 이차전지 전기 분해용 전극은, 베이스 기판 및 상기 베이스 기판에 증착되는 다이아몬드 증착층을 포함하고, 상기 증착층에는 소정의 붕소가 도핑된 것을 특징으로 한다.

HEATER ASSEMBLY

NºPublicación:  KR20250179726A 31/12/2025
Solicitante: 
주식회사에이치에스씨코리아

Resumen de: KR20250179726A

열융착 실링장치에 결합되어 피실링체에 열을 전달하기 위한 히터 조립체로서, 가열판과, 상기 가열판 상에 형성된 발열구조체를 포함하고 일 방향으로 길게 연장되는 직사각형 히터 패널; 및 상기 히터 패널의 일면에 결합되는 단열부재;를 포함하고, 상기 발열구조체는, 서로 대향되게 이격 형성된 1쌍의 전극 및 상기 1쌍의 전극을 연결하는 발열체 라인을 포함한다.

N N - N doped carbon support composition manufacturing method thereof N doped carbon support C-Si composite particle containing the same and all-solid-state battery and lithium-ion battery comprising the same

NºPublicación:  KR20250180147A 31/12/2025
Solicitante: 
한화솔루션주식회사

Resumen de: KR20250180147A

본 발명은 질소(N) 도핑 다공성 탄소지지체 조성물에 관한 것으로서, 좀 더 구체적으로 설명하면, 질소 도핑 다공성 탄소지지체 조성물, 이의 제조방법, 질소 도핑 다공성 탄소지지체, 이를 포함하는 탄소-실리콘 복합입자, 이를 포함하는 전고체 전지 및, 이를 포함하는 리튬이온전지에 관한 것이다.

2 Lamination device for positive electrode materials negative electrode materials and separators of microwave-based secondary batteries

NºPublicación:  KR20250180042A 31/12/2025
Solicitante: 
람다마이크로주식회사김동율

Resumen de: KR20250180042A

본 발명은 마이크로웨이브 기반의 2차전지 양극재, 음극재 및 분리막의 라미네이션 장치에 관한 것이다. 본 발명의 라미네이션 장치는, 복수의 소재가 적층된 적층물(Stack)을 그 적층 방향에 나란하게 가압하는 가압부; 및 상기 적층된 복수의 소재 간에 접합이 일어나도록 상기 가압된 적층물에 마이크로웨이브를 조사하여 열을 발생시킬 수 있다.

- BMS Automatic BMS recognition device and method for parallel operation of modular battery- packs

NºPublicación:  KR20250179821A 31/12/2025
Solicitante: 
주식회사액셀루트

Resumen de: KR20250179821A

본 발명은 ESS에서 배터리의 병렬운전을 위한 BMS 자동인식 장치 및 방법에 관한 것이다. 바람직하게, 본 발명에서 저장부를 구성하는 복수의 배터리-팩이 병렬로 연결되어 구성되며, 마스터 BMS로부터 연장되는 통신선에 각 접속된다. 그리고 상기 마스터 BMS는 각 배터리-팩의 개별 정보를 인식하여 각 배터리-팩의 수, 증설 또는 감축에 따른 전체 저장용량의 가변 상태를 확인하도록 구성된다.

Electrode assembly and battery manufacturing method including the same

NºPublicación:  KR20250179902A 31/12/2025
Solicitante: 
주식회사금양

Resumen de: KR20250179902A

전극 조립체가 제공된다. 본 발명의 일 측면에 따른 전극 조립체는, 일측에 애노드 기재를 구비하는 애노드; 타측에 캐소드 기재를 구비하는 캐소드; 및 상기 애노드와 상기 캐소드의 사이에 배치되는 분리막;을 포함하며, 상기 애노드와 상기 캐소드 및 상기 분리막은 소정의 중심축을 중심으로 권취되고, 상기 애노드 기재와 상기 캐소드 기재는 상기 중심축으로부터 반경방향 외측으로 적어도 일부가 절곡된다.

Raw Materials for Negative Electrode Active Material of Li Secondary Battery and the Fabrication Method of Negative Electrode Active Material using Thereof

NºPublicación:  KR20250179793A 31/12/2025
Solicitante: 
주포스코퓨처엠

Resumen de: KR20250179793A

일 개시에 따른 리튬 이차전지 음극재용 원료는 구형 천연 흑연 및 고상 탄소 전구체를 포함하며, 상기 고상 탄소 전구체는, 구형 천연 흑연의 평균 크기(D50)에 기준한 구형 천연 흑연의 입자간 틈새 공간 중, 사면체 틈새 공간(tetrahedral site)에 위치할 수 있는 최대 크기(Dtetra)보다 크고 팔면체 틈새 공간(octahedral site)에 위치할 수 있는 최대 크기(Docta)보다 작은 평균 크기를 갖는다.

APPARATUS FOR MEASURING THICKNESS FOR ALL-SOLID-STATE BATTERY

NºPublicación:  KR20250179868A 31/12/2025
Solicitante: 
주식회사엘지에너지솔루션

Resumen de: KR20250179868A

본 발명은 전고체 전지용 두께 측정 장치에 관한 것으로, 보다 상세하게는, 피측정대상물에 압력을 가하여 측정된 압력으로부터 두께를 감지하되, 상기 압력이 측정되는 압력 센싱부는 다수 개로 구획된 단위 구역 당 하나의 압력 센서를 구비함으로써, 상기 다수 개로 구획된 단위 구역에서 측정된 다수 개의 압력의 편차가 작을수록 피측정대상물의 두께가 균일한 것으로 판단하는 것이 두께 측정 장치에 관한 것이다.

SECONDARY BATTERY AND METHOD OF MANUFACTURING SAME

NºPublicación:  KR20250180020A 31/12/2025
Solicitante: 
삼성에스디아이주식회사
US_2025391963_PA

Resumen de: US2025391963A1

A secondary battery includes an electrode assembly including a first electrode and a second electrode, a case accommodating the electrode assembly, the case including a bottom electrically connected to the second electrode, a sidewall connected to the bottom, and a top opening opposite the bottom, and a cap assembly coupled to one end of the sidewall of the case. The sidewall of the case includes a first cylindrical portion extending from the bottom, a second cylindrical portion extending from the first cylindrical portion, and a third cylindrical portion extending from the second cylindrical portion, the first to third cylindrical portions having different thicknesses, and the electrode assembly being accommodated in the first cylindrical portion and the second cylindrical portion.

- Low expansion silcone-carbon complex having enhanced electro-conductivity Manufacturing method of the same anode material containing the same lithium-ion battery and all-solid-state battery containing the same

NºPublicación:  KR20250180172A 31/12/2025
Solicitante: 
한화솔루션주식회사

Resumen de: WO2026005439A1

The present invention relates to a silicon-carbon composite used as a negative electrode material of a secondary battery, a method for manufacturing same, and a negative electrode material using same. More specifically, the present invention relates to a low-expansion silicon-carbon composite, a method for manufacturing same, and a negative electrode material using same, wherein a carbon coating layer is formed on the surface of carbon-silicon composite particles to minimize a volume increase of the composite when the composite is applied as an anode material of a secondary battery, thereby increasing long-term stability, and electrical conductivity is improved by doping a heterogeneous element into the carbon coating layer of the composite.

ELECTROLYTE ADDITIVE ELECTROLYTE FOR BATTERY USING THE SAME AND SECONDARY BATTERY COMPRISING THEREOF

NºPublicación:  KR20250180099A 31/12/2025
Solicitante: 
솔브레인주식회사

Resumen de: KR20250180099A

본 발명은 전해액 첨가제, 이를 포함하는 전지용 전해액 및 이차전지에 관한 것으로, 본 발명에 따르면 하이니켈, Si음극, LFP, LMR(리튬망간리치) 또는 코발트 프리 전지를 비롯한 다양한 리튬이차전지 내부의 부반응을 억제하여 전지의 내부 저항을 낮추고 충전 저항이 낮아 충전 효율 및 출력이 향상될 수 있고, 고온 조건에서 장시간 보관하더라도 전지의 저항 증가 및 가스 발생이 억제될 수 있어 장기 수명 및 고온 용량 유지율이 우수한 이차전지를 제공할 수 있는 전해액 첨가제, 이를 포함하는 전지용 전해액 및 이를 포함하는 이차전지 등을 제공할 수 있다.

- - CATHODE WITH REGULATED LITHIUM SULFIDE GROWTH USING LITHIUM ION INTERCALATING LITHIUM-SULFUR BATTERY COMPRISING THE SAME AND PREPARING METHOD THEREOF

NºPublicación:  KR20250179895A 31/12/2025
Solicitante: 
고려대학교산학협력단

Resumen de: KR20250179895A

본 발명의 바람직한 실시예에 따른 리튬 이온 삽입 반응으로 리튬 설파이드 성장 구조를 제어할 수 있는 금속산화물을 포함하는 리튬-황 전지용 양극은, 탄소기재의 표면에 형성된 금속산화물(MxOy)을 통해 전지의 방전과정에서 리튬 이온이 삽입되어 리튬-금속산화물 복합체(LizMxOy,여기서 M은 금속이며 x, y 및 z는 각각 임의의 정수)가 형성되어 3차원 입자 형태의 리튬설파이드(Li2S)의 성장이 유도됨으로써, 황 로딩 및 희박한 전해질 조건에서 리튬-황 전지의 높은 용량 및 우수한 용량 유지율을 나타낼 수 있다.

Conductive polymer binder for silicon anode manufacturing method thereof and all-solid-state battery containing the same

NºPublicación:  KR20250179883A 31/12/2025
Solicitante: 
연세대학교산학협력단

Resumen de: WO2026005406A1

The present invention relates to a conductive polymer binder for a silicon negative electrode, a manufacturing method therefor, and an all-solid-state battery including same. More specifically, by applying, as a conductive polymer binder, a crosslinked copolymer in which a polystyrene-based copolymer polymer containing an anionic functional group serving as a binder is introduced to a conductive polymer having electronic conductivity, the conductive polymer binder for a silicon negative electrode of the present invention has excellent electronic conductivity even in a low-pressure operating environment and can significantly improve lifespan characteristics while maintaining the shape of an electrode during charging and discharging. In addition, when applied to a silicon negative electrode, the conductive polymer binder of the present invention can improve the rate-limiting characteristics of the battery, can realize an eco-friendly process due to the employment of an aqueous solvent instead of a toxic solvent such as NMP, and can further implement an all-solid-state battery that can operate under low pressure and at high current density.

Battery connection terminal press cutting apparatus

NºPublicación:  KR20250180032A 31/12/2025
Solicitante: 
황규보

Resumen de: KR20250180032A

본 발명은 종래 배터리를 연결하는 연결단자를 제거하려면 과도한 분진 및 환경 오염이 발생하고 작업자의 건강을 해칠 뿐만아니라 작업의 피로도가 상당하며 시간이 많이 소요되어 작업의 효율이 현저하게 떨어지는 문제점을 해결할 수 있는 배터리 연결단자 압착 절단장치에 관한 것이다. 본 발명의 일 실시 예에 따른 배터리 연결단자 압착 절단장치는 배터리의 연결단자를 절단하는 장치에 관한 것으로, 기립(起立)된 메인플레이트와, 상기 메인플레이트 일측에 장착되는 가압실린더와, 상기 메인플레이트 타측으로 상기 가압실린더의 전후진에 따라 이동하는 가압블록과, 상기 메인플레이트 타측에서 상기 가압블록의 이동방향을 따라 안내하는 가이드베이스와, 상기 가이드베이스 일단에 하방으로 돌출된 지지고정구와, 상기 가압블록에 장착되어 상기 지지고정구을 향해 전후진하는 가압칼날, 및 상기 지지고정구의 반대방향으로 연장되어 "ㄱ"자로 꺾여 형성된 파지(把持)부를 포함하고, 상기 파지부에는 가압버튼이 설치되어 상기 가압버튼을 누름에 따라 상기 가압실린더에 의해 상기 가압블록이 전진함과 동시에 상기 가압칼날이 전진하여 상기 지지고정구와 사이에 놓여진 상기 연결단자를 압착하여 절단하는 것을

CAP ASSEMBLY CAP ASSEMBLY MANUFACTURING METHOD AND SECONDARY BATTERY INCLUDING CAP ASSEMBLY

NºPublicación:  KR20250180030A 31/12/2025
Solicitante: 
삼성에스디아이주식회사
US_2025391969_PA

Resumen de: US2025391969A1

A cap assembly includes a vent deformable in response to a change in pressure, a cap-up on the vent and connected to an external terminal, the vent surrounding a portion of an upper surface and a side surface of an outer edge of the cap-up, a cap-down that is below the vent, and a plurality of welding marks at a plurality of points on a portion of the vent arranged on the portion of the upper surface of the outer edge of the cap-up, wherein each of the plurality of welding marks intersects at least three times with an imaginary straight line in a region where the upper surface of the outer edge of the cap-up and the vent come into contact, and wherein the imaginary straight line is horizontal with respect to a boundary surface between the upper surface of the outer edge of the cap-up and the vent.

POSITIVE ELECTRODE ACTIVE MATERIAL POSITIVE ELECTRODE AND LITHIUM SECONDARY BATTERY COMPRISING THE SAME

NºPublicación:  KR20250180154A 31/12/2025
Solicitante: 
주식회사엘지화학

Resumen de: WO2025264045A1

The present invention relates to a lithium iron phosphate-based cathode active material comprising a lithium iron phosphate-based compound, and a cathode and a lithium secondary battery comprising the lithium iron phosphate-based cathode active material. The lithium iron phosphate-based cathode active material has a bimodal particle size distribution which satisfies Expression 1. Expression 1 1.00 < (Y(DR)-Y(DL))/span ≤ 1.75, where, in a particle size distribution curve in which the x-axis is a log-scale of particle diameter (unit: ㎛) and the y-axis is volume percentage (unit: %), DR is the particle diameter when the volume percentage of the right-side peak is greatest, Y(DR) is the volume percentage (unit: %) at DR, DL is the particle diameter when the volume percentage of the left-side peak is greatest, Y(DL) is the volume percentage (unit: %) at DL, and span is ((D90-D10)/D50) (unit: ㎛).

2 MULTI-STAGE TYPE COATING DEVICE FOR SECONDARY BATTERY

NºPublicación:  KR20250180111A 31/12/2025
Solicitante: 
케이지에이주식회사
KR_102767477_B1

Resumen de: WO2026005117A1

The present invention relates to a coating apparatus for a secondary battery, and more particularly, to a multi-stage coating apparatus for a secondary battery, in which a plurality of drying modules for drying an object to be coated are stacked vertically, and then the object to be coated is dried while zigzagging, thus reducing the space required for drying, and vertically stacking the drying modules can promote uniform drying, and thereby improve the quality of the secondary battery.

APPARATUS FOR DIAGNOSING BATTERY AND METHOD THEREOF

NºPublicación:  KR20250179972A 31/12/2025
Solicitante: 
현대자동차주식회사기아주식회사한양대학교산학협력단
US_2025389783_PA

Resumen de: US2025389783A1

The present disclosure relates to a battery diagnosing apparatus and a method thereof. The battery diagnosing apparatus may include a memory and a processor. The processor may be configured to identify battery current while charging a battery with designated voltage by using step voltage, and to diagnose a state of the battery based on a time section including a time point, at which charging of the battery is initiated by using the step voltage, and a time point at which the battery current corresponds to a designated data value.

Battery battery pack and vehicle including the same

NºPublicación:  KR20250180135A 31/12/2025
Solicitante: 
주식회사엘지에너지솔루션

Resumen de: KR20250180135A

본 발명에 따른 배터리 팩은, 제1전극 및 제2전극과 이들 사이에 개재된 분리막을 구비하는 전극 조립체; 상기 전극 조립체가 수용되고, 제1방향 측에 벤팅부가 구비된 셀 하우징; 및 조연 성분을 포함한다.

Battery appearance inspection device and battery sorting system

NºPublicación:  KR20250179994A 31/12/2025
Solicitante: 
주식회사엘지에너지솔루션

Resumen de: WO2026005575A1

A battery appearance inspection device according to one aspect of the present invention comprises: a lighting unit configured to change lighting conditions, including at least one of the direction, angle, or intensity of light, at intervals of time while shining the light onto a battery; an image generation unit configured to capture a target portion of the battery on the basis of the light emitted by the lighting unit, and thereby generate a plurality of images of the target portion captured under different lighting conditions; an image processing unit configured to generate at least one composite image having depth information about the target portion by synthesizing at least two images among the plurality of images; a first inspection unit configured to determine whether the battery is defective on the basis of at least one image among the plurality of images; and a second inspection unit configured to determine whether the battery is non-defective on the basis of the at least one composite image.

Electrolyte Solution Additive Electrolyte Solution For Battery And Secondary Battery Comprising The Same

NºPublicación:  KR20250180149A 31/12/2025
Solicitante: 
솔브레인주식회사

Resumen de: KR20250180149A

본 발명은 전해액 첨가제, 이를 포함하는 전해액 및 이를 포함하는 이차전지에 관한 것이다. 본 발명에 따르면, 하이니켈(NCM, NCA) 양극, 실리콘(Si) 음극, 리튬인산철(LFP) 전지, 리튬망간리치(LMR) 전지, 또는 코발트 프리 전지 등 다양한 리튬이차전지 시스템에서 양극 및 음극 계면에 안정적인 보호 피막을 형성함으로써 전지 내부의 부반응을 억제하고, 충방전 저항을 낮추어 충전 효율 및 출력 성능을 향상시킬 수 있다. 또한, 고온 조건에서 장시간 저장하더라도 전지의 내부 저항 증가가 억제되며, 전해액 성분의 분해에 따른 가스 발생도 현저하게 감소되어 장기 수명 및 고온 용량 유지율이 우수하다. 특히, 본 발명의 전해액 첨가제는 음극 및 양극 계면에 각각 안정적인 SEI 및 CEI를 형성함으로써, 하이니켈 양극의 구조적 불안정성으로 인해 생성되는 불산(HF) 등의 공격성 분해 산물로부터 계면을 보호하고, 전해액의 산도 증가 및 양극의 전이금속 이온 용출을 억제하여 전지의 특성과 수명을 탁월하게 향상시키는 효과가 있다.

Battery cell and battery pack and vehicle including the battery cell

NºPublicación:  KR20250180174A 31/12/2025
Solicitante: 
주식회사엘지에너지솔루션
KR_102891459_B1

Resumen de: WO2026005300A1

Disclosed are: a battery cell; and a battery pack and a vehicle, comprising the battery cell. A battery cell according to an embodiment of the present invention comprises: an electrode assembly in which a positive electrode plate, a negative electrode plate, and a separator interposed between the positive electrode plate and the negative electrode plate are wound in one direction; a battery can in which the electrode assembly is accommodated; a positive electrode current collector plate electrically connected to the positive electrode plate; a cell terminal connected to the positive electrode current collector plate through a through hole of the battery can; a negative electrode current collector plate electrically connected to the negative electrode plate; and an insulator interposed between the battery can and the positive electrode current collector plate, wherein a thickness reduction part is formed in the insulator.

- - METAL CARBIDE-CARBON COMPOSITE WITH SELECTIVELY COATED BILAYER STRUCTURE ELECTRODE AND LITHIUM-SULFUR BATTERY COMPRISING THE SAME AND PREPARING METHOD THEREOF

NºPublicación:  KR20250179848A 31/12/2025
Solicitante: 
고려대학교산학협력단

Resumen de: WO2026005403A1

A metal carbide-carbon composite according to a preferred embodiment of the present invention comprises: a first carbon layer including a metal carbide coating layer; and a second carbon layer in contact with the first carbon layer and having no metal carbide coating layer, wherein the metal carbide-carbon composite can be used for a positive electrode and a negative electrode as an electrode of a lithium-sulfur battery. In particular, since the metal carbide coating layer (first carbon layer) is located on the side away from a separator of the lithium-sulfur battery, when an electrode including the metal carbide-carbon composite is used as a positive electrode, the elution of lithium polysulfides can be structurally suppressed and the sulfur content can be increased, and when the electrode is used as a negative electrode, there is an effect of suppressing lithium dendrite growth by suppressing electrodeposition caused by limiting the diffusion of lithium ions.

원통형 배터리 코어의 탭 본딩제 본딩 방법, 원통형 배터리 코어 및 배터리

NºPublicación:  KR20250180108A 31/12/2025
Solicitante: 
이브파워코포레이션리미티드
US_2025385408_PA

Resumen de: US2025385408A1

A method for taping tab adhesive of a cylindrical cell, including: cutting adhesive paper raw material to obtain a rectangular adhesive paper with a length equal to a predetermined length; a side of the adhesive paper in a lengthwise direction is made into a discontinuous vertical side; wrapping and taping the adhesive paper around the cylindrical cell so that a portion of the adhesive paper protrudes from the cell to form a protruding part, the protruding part being configured to cover tabs at both ends of the cylindrical cell; adhering the protruding part of the adhesive paper to the ends of the cell to complete taping of the cylindrical cell.

MANUFACTURING APPARATUS OF ELECTRODE ASSEMBLY UTILIZING SUCTION AND BLOWING

NºPublicación:  KR20250179925A 31/12/2025
Solicitante: 
주식회사엘지에너지솔루션

Resumen de: KR20250179925A

연속적으로 공급되며 지그재그로 폴딩되는 분리막의 각 층 사이사이에 전극을 적층하여 전극 조립체를 제조하는 전극 조립체 제조 장치에 있어서, 상기 분리막 및 상기 전극이 적층되는 스택 테이블; 및 상기 스택 테이블에 마련되어, 상기 분리막의 최하층을 석션 고정하는 하나 이상의 에어 홀;을 포함하고, 상기 에어 홀은 상방을 향하여 공기를 배출하는 블로잉 동작을 할 수 있도록 구성되는, 전극 조립체 제조 장치를 제공한다.

A separator for an electrochemical device and preparation method thereof

NºPublicación:  KR20250179909A 31/12/2025
Solicitante: 
주식회사엘지에너지솔루션

Resumen de: KR20250179909A

본 발명은 분리막, 이의 제조방법 및 이를 포함하는 전기화학소자에 관한 것으로서, 본 발명의 분리막은 용융 지수(M.I.)지수가 0.3 이하인 폴리프로필렌을 이용한 건식 분리막의 기공 특성 및 열 전도율이 향상된 것을 특징으로 한다. 본 발명의 일 측면에 따른 분리막은 폴리프로필렌 수지 및 나노튜브상 무기입자를 포함한다.

- A CATHODE COMPRISING COMPLEX CATALYST OF SULFURPHILIC MONATOMIC PARTICLE AND LITHIOPHILIC NANOPARTICLE LITHIUM-SULFUR BATTERY COMPRISING THE SAME PREPARING METHOD THEREOF

NºPublicación:  KR20250179849A 31/12/2025
Solicitante: 
고려대학교산학협력단

Resumen de: KR20250179849A

본 발명의 바람직한 실시예에 따른 친황 단원자 입자 및 친리튬 나노입자의 복합 촉매를 포함하는 전극은 복수의 기공을 포함하는 탄소기재, 상기 탄소기재의 표면에 도핑되어 리튬폴리설파이드의 흡착 및 전환을 촉진하는 친황 단원자 입자 및 상기 탄소기재의 표면에 상기 친황 단원자 입자와 독립적으로 형성되어 리튬 이온의 전도도를 향상시키는 친리튬 나노입자를 포함한다. 특히, 상기 친황 단원자 입자는 결정화되지 않고 단일 원소로 도핑되는 것으로, 리튬폴리설파이드와 결합에너지가 높아 리튬폴리설파이드 흡착능이 뛰어나며, 상기 친리튬 나노입자는 리튬 이온과의 결합에너지 및 리튬 이온 확산도가 높아 빠른 전환 동역학(kinetic) 구현이 가능하다. 따라서, 높은 황(S) 함량 및 낮은 전해질/황 비율(E/S)에서도 리튬-황 전지의 높은 용량 및 우수한 용량 유지율을 나타낼 수 있다.

POWER STORAGE DEVICE

NºPublicación:  KR20250180141A 31/12/2025
Solicitante: 
프라임플래닛에너지앤드솔루션즈가부시키가이샤
US_2025391976_PA

Resumen de: US2025391976A1

A power storage device includes a case body, an electrode body, an electrolyte, a positive electrode terminal, a negative electrode terminal, a positive electrode sealing plate, and a negative electrode sealing plate. The case body has two opposed surfaces that are open. The positive electrode sealing plate has a positive electrode attachment hole to which the positive electrode terminal is attached. The positive electrode sealing plate closes one of the two opposed surfaces. The negative electrode sealing plate has a negative electrode attachment hole to which the negative electrode terminal is attached. The negative electrode sealing plate closes another of the two opposed surfaces. The positive electrode sealing plate has a first through hole through which the electrolyte is allowed to be injected. The negative electrode sealing plate has a second through hole through which the electrolyte is allowed to be injected.

Nickel and cobalt extraction method using eutectic solvent

NºPublicación:  KR20250179854A 31/12/2025
Solicitante: 
울산과학기술원

Resumen de: KR20250179854A

본 발명은 공융용매를 이용한 니켈 및 코발트의 회수 방법에 관한 것으로, 보다 자세하게는 폐배터리를 전처리하여 수득한 블랙 파우더를 친환경적인 공융용매에 침출하는 것을 통해 독성 화학 약품을 사용하지 않으며 용매 추출 과정을 제외할 수 있는 공융용매를 이용한 니켈 및 코발트의 회수 방법에 관한 것이다. 또한, 본 발명은 공융용매를 이용하여 수득한 금속 이온이 침출된 침출액에 전극을 침지한 후 전극, 전압, 금속의 농도 등의 조건을 최적화하여 니켈 및 코발트에 대한 선택도를 향상시킨 공융용매를 이용한 니켈 및 코발트의 회수 방법에 관한 것이다.

Ether-based solid-state electrolyte containing lithium zeolite and method for producing the same

NºPublicación:  KR20250180158A 31/12/2025
Solicitante: 
국립한밭대학교산학협력단

Resumen de: KR20250180158A

본 발명은 높은 이온 전도성 및 우수한 기계적 특성을 가지는 고체 전해질, 상기 고체 전해질의 제조방법 및 이를 포함하는 이차전지에 관한 것이다. 본 발명에 따른 고상 전해질은 고분자 지지체, 세라믹 필러(filler) 및 가소제를 포함하고, 상기 세라믹 필러는 리튬(Li)을 함유하는 결정 입자이며, 상기 세라믹 필러는 상기 고분자 지지체의 표면 또는 내부 공극 내에 하나 이상 위치한다.

BATTERY CELL ACTIVATION SYSTEM AND METHOD

NºPublicación:  KR20250179494A 30/12/2025
Solicitante: 
주식회사엘지에너지솔루션

Resumen de: WO2025263920A1

The present invention provides a battery cell activation system comprising: a charging/discharging unit (100) for charging or discharging a first battery cell to a predetermined capacity or voltage; a voltage measurement unit (200) for measuring the voltage of the first battery cell a plurality of times for a predetermined time over a period including before and after voltage stabilization of the first battery cell, from a first charging/discharging time point at which the first battery cell has been charged or discharged to the predetermined capacity or voltage; and a stabilization time acquisition unit (300) including a voltage change rate acquisition unit (310) for acquiring change rates (dv/dt) of the voltage of the first battery cell over time on the basis of the measured voltage of the first battery cell, a reference change rate calculation unit (330) for calculating a reference change rate for at least partially distinguishing between the change rates before and after the voltage stabilization on the basis of the change rates of the voltage over time, and a stabilization time setting unit (340) for acquiring a reference time corresponding to the reference change rate and setting the reference time or a time similar to the reference time as a stabilization time (ST).

POSITIVE ELECTRODE ACTIVE MATERIAL POSITIVE ELECTRODE AND LITHIUM SECONDARY BATTERY COMPRISING THE SAME

NºPublicación:  KR20250179693A 30/12/2025
Solicitante: 
주식회사엘지화학

Resumen de: WO2025264065A1

The present invention relates to a positive electrode active material, and a positive electrode and a lithium secondary battery comprising same, wherein the positive electrode active material comprises a lithium composite transition metal oxide in the form of single particles containing nickel, manganese, cobalt, and aluminum, and satisfies at least one of conditions 1 and 2 described in the present specification.

METHOD FOR MANUFACTURING NEGATIVE ELECTRODE

NºPublicación:  KR20250179230A 30/12/2025
Solicitante: 
주식회사엘지에너지솔루션

Resumen de: KR20250179230A

본 발명은 흑연계 활물질을 포함하는 음극 슬러리를 음극 집전체 상에 도포하여, 상기 음극 집전체 상에 프리-음극 활물질층을 형성하는 단계; 상기 프리-음극 활물질층에 자기장을 인가하는 단계; 및 상기 자기장이 인가된 프리-음극 활물질층을 건조하는 단계;를 포함하고, 상기 흑연계 활물질의 구형화도는 0.7 내지 0.9이고, 상기 자기장은 상기 음극 집전체와 상기 프리-음극 활물질층의 계면에 대해 수직 또는 유사-수직 방향으로 인가되고, 상기 인가되는 자기장의 세기는 4,500 Gauss 내지 8,000 Gauss인 음극의 제조방법을 제공한다.

SECONDARY BATTERY

NºPublicación:  KR20250179461A 30/12/2025
Solicitante: 
삼성에스디아이주식회사
US_2025392012_PA

Resumen de: US2025392012A1

A secondary battery includes a cylindrical case, an electrode assembly accommodated in the cylindrical case, and a cap plate electrically connected to the electrode assembly and configured to seal the cylindrical case, wherein the cap plate includes a first flat portion at a center thereof, a second flat portion outside the first flat portion, and a connecting portion between the first flat portion and the second flat portion, and wherein a height of a top surface of the first flat portion is higher than a height of a top surface of the second flat portion.

CHARGING SYSTEM

NºPublicación:  KR20250179663A 30/12/2025
Solicitante: 
도요타지도샤가부시키가이샤
US_2025392140_PA

Resumen de: US2025392140A1

A charging system includes a controller configured to perform charging control of a battery in such a manner that an estimated SOC value of the battery does not exceed an upper limit SOC. The controller is configured to set the upper limit SOC to a first SOC value, for the battery not having been swollen, and set the upper limit SOC to a second SOC value lower than the first SOC value, for the battery having been swollen. In response to a determination that the battery has been swollen and an SOC estimation error is large, the controller is configured to cause an SOC of the battery to be higher than the second SOC value, and determine a correction parameter for correcting the SOC estimation error.

SECONDARY BATTERY INCLUDING UNIDIRECTIONAL TERMINAL AND METHOD FOR MANUFACTURING SAME

NºPublicación:  KR20250179514A 30/12/2025
Solicitante: 
삼성에스디아이주식회사

Resumen de: WO2025263720A1

The present disclosure relates to a secondary battery and a method for manufacturing the secondary battery. The secondary battery according to the present disclosure comprises: an electrode assembly in which a first electrode, a separator, and a second electrode are sequentially stacked and wound together; a case in which the electrode assembly is stored; a first current collector plate electrically connected to the first electrode; a second current collector plate electrically connected to the second electrode; a first terminal electrically connected to the first current collector plate; and a second terminal electrically connected to the second current collector plate, wherein the first terminal and the second terminal may pass through one surface of the case in the same direction.

ELECTRODE PLATE ABSORPTION DEVICE

NºPublicación:  KR20250179433A 30/12/2025
Solicitante: 
삼성에스디아이주식회사
US_2025388415_PA

Resumen de: US2025388415A1

A pressure control module includes a vacuum tank connected to a vacuum generator, the vacuum tank being configured to have a pressure therein maintained by the vacuum generator, and a control valve connected to the vacuum tank, the control valve being configured to control via the vacuum tank a pressure of a vacuum pad that absorbs an electrode plate.

Additve for Positive electrode Positive electrode including the same and rechargeable lithium battery including the same

NºPublicación:  KR20250179269A 30/12/2025
Solicitante: 
삼성에스디아이주식회사
US_2025391854_PA

Resumen de: US2025391854A1

A functional additive for a positive electrode of a rechargeable lithium battery is provided. And more particularly, a positive electrode active material slurry utilized to prepare the positive electrode may include the functional additive, a positive electrode active material, a conductive material, and a binder, wherein the functional additive includes a compound containing a substituted or unsubstituted pyrazole group.

BATTERY CELL AND MANUFACTURING METHOD THEREOF

NºPublicación:  KR20250179643A 30/12/2025
Solicitante: 
주식회사엘지에너지솔루션

Resumen de: KR20250179643A

배터리 셀 및 그 제조방법이 개시된다. 상기 배터리 셀은: 내부에 전극 조립체가 수용되고, 단자홀이 형성되는 캔 하우징; 상기 전극 조립체의 축방향 단부에 배치되는 집전판; 상기 캔 하우징과 집전판 사이에 개재되는 인슐레이터; 상기 단자홀에 삽입되는 전극 단자부; 및 상기 전극 단자부를 관통하여 상기 집전판에 체결되어 상기 집전판에 구속되는 단자 볼트부;를 포함한다.

ELECTRODE FOR SECONDARY BATTERY SECONDARY BATTERY INCLUDING SAME AND METHOD FOR MANUFACTURING SAME

NºPublicación:  KR20250179398A 30/12/2025
Solicitante: 
삼성에스디아이주식회사
US_2025391884_PA

Resumen de: US2025391884A1

Embodiments of the present disclosure relate to an electrode for a secondary battery, the secondary battery including the electrode, and a method for manufacturing the electrode. The electrode includes a current collector comprising a first surface facing a first direction and a second surface facing a second direction opposite to the first direction, a primer layer placed on one or more of the first surface and the second surface of the current collector, and an active material layer placed on the primer layer. In some embodiments, one or more portions of the current collector with the primer layer formed on one or more of the first and second surfaces thereof are protruded in at least one of the first direction or the second direction to form one or more protrusions.

mini auxiliary battery

NºPublicación:  KR20250179701A 30/12/2025
Solicitante: 
현재우

Resumen de: KR20250179701A

본 발명은 핸드폰 보조배터리에 관한 기술로서, 보조배터리 크기와 휴대에 중점을 둔 발명이다. 본 발명은 보통의 보조배터리와 휴대폰을 연결했을 때 느낄 수 있는 불편감을 해결하기 위함이다. 본 발명은 흔한 5000mAh 보조배터리보다 충전량이 줄어드나 휴대성에 기울여 지름 5cm 두께 2cm인 원형인 배터리로 하고 젠더와 결합함으로써 휴대폰 뒷면에 밀착한다.

Electrode supply equipment

NºPublicación:  KR20250179498A 30/12/2025
Solicitante: 
주식회사엘지에너지솔루션

Resumen de: WO2025263963A1

Provided is electrode supply equipment for providing an electrode to a supply position by elevating a magazine loaded with electrodes. The electrode supply equipment comprises: a magazine loaded with electrodes; a transfer device for transferring the magazine to an elevation standby position; a pair of elevating actuators respectively disposed on both sides of the transfer device at the elevation standby position; a pair of elevating blocks, respectively disposed on both sides of the transfer device at the elevation standby position and connected to each of the pair of elevating actuators to be elevated by the elevating actuators; and a stabilizer extending in a width direction intersecting a transfer direction of the transfer device to connect the pair of elevating blocks.

POSITIVE ACTIVE MATERIAL COMPOSITION POSITIVE ELECTRODE AND SECONDARY BATTERY INCLUDING THE SAME

NºPublicación:  KR20250179499A 30/12/2025
Solicitante: 
주식회사엘지에너지솔루션

Resumen de: WO2025264041A1

Provided is a positive electrode active material layer composition comprising a positive electrode active material and a conductive material, wherein the conductive material includes carbon nanotubes, and the ratio (D50/d50) of the volume cumulative 50% particle diameter (D50) of the positive electrode active material to the volume cumulative 50% particle diameter (d50) of the carbon nanotubes satisfies expression 1 below. 2.0≤D50/d50≤2.5

BATTERY

NºPublicación:  KR20250179633A 30/12/2025
Solicitante: 
도요타지도샤가부시키가이샤
US_2025391852_PA

Resumen de: US2025391852A1

A battery including an electrode assembly including a positive electrode current collector, a positive electrode active material layer, a solid electrolyte layer, a negative electrode active material layer, and a negative electrode current collector that are stacked, in which the electrode assembly has a spring constant in a stacking direction of 27,000 kN/cm or less.

Fluid valve

NºPublicación:  KR20250179507A 30/12/2025
Solicitante: 
한온시스템주식회사
US_2025389337_PA

Resumen de: US2025389337A1

A fluid valve according to the present disclosure may include a main body having a plurality of communication holes formed collinearly in an outer surface thereof in a height direction, and a cover covering each of upper and lower portions of the main body, wherein the plurality of communication holes may be selectively connected to form a plurality of flow paths inside the main body, and the plurality of flow paths may be separated by a separation surface.

BATTERY SURFACE PRESSURE CONTROL SYSTEM AND AIR-PACK FOR CONTROLLING SURFACE PRESSURE OF BATTERY

NºPublicación:  KR20250179235A 30/12/2025
Solicitante: 
에스케이온주식회사

Resumen de: KR20250179235A

배터리 면압 제어 시스템 및 배터리 면압 제어를 위한 에어팩이 개시된다. 본 개시의 일 측면에 따르면, 복수의 배터리 셀; 및 복수의 배터리 셀 중 어느 하나 이상의 배터리 셀의 일면에 배치되는 에어팩을 포함하고, 에어팩은, 능동적으로 팽창 또는 수축 가능하게 형성된 에어백; 에어백의 적어도 일면에 배치되고, 적어도 일부에 탄성소재를 포함하는 스웰링패드; 및 에어백으로 공기를 공급 또는 배출시키는 에어공급부를 포함하는, 배터리 면압 제어 시스템이 제공된다.

BATTERY CELL ASSEMBLY

NºPublicación:  KR20250179260A 30/12/2025
Solicitante: 
주식회사엘지에너지솔루션

Resumen de: KR20250179260A

본 발명의 예시적인 실시예들에 따르면, 배터리 셀 어셈블리가 제공된다. 상기 배터리 셀 어셈블리는 제1 방향으로 배열되며, 각각 양극 및 음극을 포함하는 복수의 배터리 셀; 상기 복수의 배터리 셀과 상기 제1 방향으로 오버랩하는 패드; 및 상기 패드 상에 부착되며, 상기 복수의 배터리 셀의 상부 상의 내열/내화 구조를 포함할 수 있다.

Electrode assembly and cylindrical all-solid-state battery including the same

NºPublicación:  KR20250179304A 30/12/2025
Solicitante: 
삼성에스디아이주식회사
US_2025391903_PA

Resumen de: US2025391903A1

Example embodiments include electrode assemblies and all-solid-state batteries. The electrode assembly includes a first solid electrolyte layer, a positive electrode layer, a second solid electrolyte layer, and a negative electrode layer that are disposed along a radial direction of the electrode assembly. The positive electrode layer includes a positive electrode current collector, a first positive electrode active material layer on a first surface of the positive electrode current collector and in contact with the first solid electrolyte layer. A first width of the first positive electrode active material layer is less than a second width of the first solid electrolyte layer, a first buffer structure adjacent to a first side of the first positive electrode active material layer, and a second buffer structure adjacent to a second side of the first positive electrode active material layer.

ENERGY STORAGE DEVICE DIAGNOSTIC SYSTEM AND METHOD THEREOF

NºPublicación:  KR20250179636A 30/12/2025
Solicitante: 
한국과학기술원

Resumen de: KR20250179636A

본 발명의 일 실시예에 따른 에너지 저장 장치 진단 시스템은 입력 신호 제공 장치, 에너지 저장 장치, 온도 센서, 및 연산 장치를 포함한다. 입력 신호 제공 장치는 제1 입력 신호 및 제2 입력 신호를 제공한다. 제1 입력 신호는 제1 주파수를 가지며, 제2 입력 신호는 제1 주파수와 다른 제2 주파수를 가진다. 에너지 저장 장치는 전기화학 반응을 통해 에너지를 저장한다. 에너지 저장 장치는 제1 입력 신호를 입력 받아 제1 출력 신호를 출력한다. 에너지 저장 장치는 제2 입력 신호를 입력 받아 제2 출력 신호를 출력한다. 온도 센서는 에너지 저장 장치에 부착된다. 온도 센서는 제1 온도 및 제2 온도를 측정한다. 제1 온도는 제1 입력 신호에 대응되는 에너지 저장 장치의 온도이다. 제2 온도는 제2 입력 신호에 대응되는 에너지 저장 장치의 온도이다. 연산 장치는 제1 출력 신호, 제2 출력 신호, 제1 온도, 및 제2 온도를 이용하여 에너지 저장 장치의 엔트로피 변화를 산출한다.

High-temperature vacuum degassing method for battery cell and degassing equipment using the same

NºPublicación:  KR20250179496A 30/12/2025
Solicitante: 
주식회사엘지에너지솔루션

Resumen de: KR20250179496A

이차전지의 활성화 공정의 디개싱(degassing) 단계에서 압밀도 높은 활물질을 구비하는 배터리 셀에 대해서도 디개싱이 확실히 이루어질 수 있는 고온 진공 디개싱 방법 및 이러한 방법이 실시 가능한 디개싱 설비를 제공한다. 상기 방법에 따르면, 상기 배터리 셀의 전극조립체를 저주파 유도 가열하면서 상기 배터리 셀의 내부 공간에 진공을 인가한다. 상기 디개싱 설비는, 외부와 격리되는 수용공간을 규정하는 진공챔버와, 상기 진공챔버에 설치되고 상기 수용공간에 배치되는 배터리 셀에 인접 배치되어 상기 배터리 셀의 전극조립체를 가열하는 저주파 유도 가열 장치를 포함한다.

POSITIVE ELECTRODE ACTIVE MATERIAL POSITIVE ELECTRODE AND LITHIUM SECONDARY BATTERY COMPRISING THE SAME

NºPublicación:  KR20250179694A 30/12/2025
Solicitante: 
주식회사엘지화학

Resumen de: WO2025264061A1

The present invention relates to: a lithium iron phosphate-based cathode active material; and a cathode and a lithium secondary battery which comprise same, the lithium iron phosphate-based cathode active material comprising a lithium iron phosphate-based compound and having a bimodal particle size distribution in which, in a particle size distribution curve in which the x-axis represents particle diameter (unit: μm) on a log scale and the y-axis represents volume percentage (unit: %), the slope of a straight line passing through an inflection point and a point at which the volume percentage of a right peak is at a maximum is 5-7.

Mandrel for assembling electrode assembly

NºPublicación:  KR20250179662A 30/12/2025
Solicitante: 
주식회사엘지에너지솔루션

Resumen de: KR20250179662A

점착성 표면을 구비하는 분리막을 지그재그 방식으로 폴딩하며 상기 분리막을 사이에 두고 제1전극과 제2전극을 교대로 적층하는 전극조립체의 제조에 사용되는 맨드릴이 제공된다. 상기 맨드릴의 상면을 포함하는 표면으로서 상기 분리막의 점착성 표면과 직접 접하는 표면에는 불소 성분을 포함하는 재질면이 마련된다. 상기 재질면은 FDLC 코팅면 또는 불소계 수지층에 의해 제공된다. 상기 FDLC 코팅면은 금속 재질의 분리막 본체 상에 코팅되어 형성된다. 상기 불소계 수지층은 금속 재질의 분리막 본체 상에 코팅되거나 테이프 형태로 부착된다. 상기 불소계 수지층은 맨드릴 본체 상에 직접 형성되거나, 맨드릴 표면에 코팅된 DLC 코팅층 상에 형성된다. 이러한 맨드릴의 상기 재질면은, 마찰계수가 낮고 내구성이 뛰어날 뿐만 아니라, 분리막의 점착성 바인더에 대해 높은 이형력을 가진다.

Solid electrolyte method for the same and all-solid-state secondary battery comprising the same

NºPublicación:  KR20250179382A 30/12/2025
Solicitante: 
한국과학기술연구원

Resumen de: KR20250179382A

본 발명에 따른 고체 전해질은 하기 화학식 1로 표현되며, 삼방정계 결정 구조를 가진다. 화학식 1 Na3.2+xZr2-xNxSi2.2P1.2O12 상기 화학식 1에서, N은 p-블록원소(p-block element)이며, 상기 x는 0.01 내지 0.3이다.

Cell Loading Method

NºPublicación:  KR20250179434A 30/12/2025
Solicitante: 
주식회사브이원텍

Resumen de: KR20250179434A

본 발명에 따른 단위셀 적재 방법은 정렬 카메라(Alignment Camera)가 이송 벨트 상에 배치된 복수의 단위셀 중 특정 단위셀에 대한 기설정 피치(Pitch) 이송 전후 상태를 각각 촬영하여 상기 특정 단위셀의 이송 전후 위치를 각각 측정하는 이송위치 측정단계; 이송거리 산출부가 상기 특정 단위셀에 대한 기설정 피치 이송 전후의 위치를 이용하여 상기 특정 단위셀의 실제 이송거리를 산출하는 이송거리 산출단계; 이송편차 산출부가 상기 특정 단위셀의 실제 이송거리와 상기 기설정 피치를 이용하여 상기 특정 단위셀의 이송편차를 산출하는 이송편차 산출단계; 정렬 테이블(Alignment Table)이 상기 특정 단위셀의 이송편차를 기초로 상기 특정 단위셀로 이동하여 상기 특정 단위셀을 적재하는 단위셀 적재단계; 및 검증 카메라(Inspection Camera)가 상기 정렬 테이블 상에 적재된 상기 특정 단위셀을 촬영하여 상기 특정 단위셀의 적재 위치를 검증하는 적재위치 검증단계;를 포함하는 것을 특징으로 한다.

Lamination Tape Feeding System of Electrode Plate Substrate

NºPublicación:  KR20250179490A 30/12/2025
Solicitante: 
삼성에스디아이주식회사
US_2025388009_PA

Resumen de: US2025388009A1

A lamination tape feeding system for an electrode plate substrate is provided. The lamination tape feeding system includes an input roll for inputting a lamination tape to be attached to an uncoated region of the electrode plate substrate to which an active material is applied, a plurality of guide rolls for guiding the supply of the lamination tape input, a discharge roll for discharging the guided lamination tape. The system also includes at least one crown roll that is disposed in a path of the lamination tape between the input roll and the discharge roll, disposed in the path between the guide rolls, and has a maximum height at the center of a width direction that intersects the moving direction of the lamination tape, with the height decreasing toward ends the at least one crown roll.

RECYCLING METHOD OF LITHIUM-ION BATTERIES USING VERTICAL FURNACE-TYPE HEATING DEVICE AND DRY HEAT TREATMENT BASED ON HUMID HYDROGEN GAS

NºPublicación:  KR20250179659A 30/12/2025
Solicitante: 
주식회사알디솔루션
KR_102822719_B1

Resumen de: WO2025264066A1

Disclosed is a method according to various embodiments of the present invention in order to achieve the described objective. The method comprises the steps of: inputting a storage unit having an object received therein into a heating apparatus; and performing a heat treatment on the object by controlling a heating unit provided in the heating apparatus, wherein the heat treatment may be performed in an atmosphere of a hydrogen-containing gas which comprises hydrogen.

ELECTRODE ASSEMBLY AND METHOD FOR MANUFACTURING SAME

NºPublicación:  KR20250179511A 30/12/2025
Solicitante: 
삼성에스디아이주식회사

Resumen de: WO2025263808A1

The present disclosure relates to an electrode assembly and a method for manufacturing the electrode assembly. An electrode assembly according to the present disclosure may comprise: a jelly roll in which a first electrode, a separator, and a second electrode are sequentially stacked and wound; and a finishing tape attached to surround the outer surface of the jelly roll at least once, wherein the finishing tape comprises an overlapping portion formed by at least partially overlapping one end and the other end of the finishing tape in the winding direction of the jelly roll.

POSITIVE ELECTRODE FOR RECHAREABLE LITHIUM BATTERY AND RECHARGEABLE LITHIUM BATTERY COMPRISING THE SAME

NºPublicación:  KR20250179485A 30/12/2025
Solicitante: 
삼성에스디아이주식회사
US_2025391869_PA

Resumen de: US2025391869A1

Examples of the disclosure include a positive electrode for a rechargeable lithium battery, and a rechargeable lithium battery including the positive electrode. The positive electrode for the rechargeable lithium battery includes a positive electrode current collector, a positive electrode active material layer, and a positive electrode functional layer between the positive electrode current collector and the positive electrode active material layer. The positive electrode functional layer includes a lithium iron phosphate-based compound, polyvinyl alcohol, and polyacrylic acid.

A Battery Assembly

NºPublicación:  KR20250179414A 30/12/2025
Solicitante: 
에스케이온주식회사
US_2025391981_PA

Resumen de: US2025391981A1

The present disclosure relates to a battery assembly comprising: a plurality of battery cells arranged in a stacking direction; a housing case accommodating the plurality of battery cells; a sheet-shaped blocking member arranged between the plurality of battery cells along the stacking direction inside the housing case; and a first member into which at least one end of both ends of the blocking member is inserted along a protruding direction perpendicular to the stacking direction inside the housing case.

Rechargeable battery manufacturing system and method

NºPublicación:  KR20250179487A 30/12/2025
Solicitante: 
삼성에스디아이주식회사
US_2025387800_PA

Resumen de: US2025387800A1

A manufacturing system of a rechargeable battery may include a transporting device configured to transport a substrate, a coating device configured to apply a slurry to the substrate, a pressurizing device including a pressurizing member located spaced apart from the transporting device and having a size corresponding to the slurry applied to the substrate, and a driving member configured to move the pressurizing member toward the slurry or away from the slurry, and configured to pressurize the slurry so that a thickness of the slurry may become uniform, and a drying device configured to dry the pressurized slurry.

RECOVERY METHOD OF VALUABLE METAL

NºPublicación:  KR20250179644A 30/12/2025
Solicitante: 
희성피엠텍주식회사

Resumen de: KR20250179644A

회수율이 높은 유가 금속의 회수방법이 개시된다. 일 측면에 따르면, (S1) 유가 금속을 포함하는 용액을 준비하는 단계; (S2) 상기 유가 금속을 포함하는 용액에 포함된 불순물을 제거하는 단계; 및 (S3) 전해채취방법(Electrowinning)으로 상기 (S2) 단계의 결과물로부터 유가 금속을 회수하는 단계를 포함하고, 상기 (S2) 단계는: (S21) 상기 유가 금속을 포함하는 용액에 포함된 불순물 금속이온의 산화반응을 진행하는 단계, 및 (S22) 상기 불순물 금속이온의 산화반응 생성물에 수산화물을 첨가한 후, 여과하여 여액(Filtrate)과 침전물을 수득하는 단계를 포함하는, 유가 금속의 회수방법이 제공된다.

- - Battery cell high-temperature pre-aging method and pre-aging equipment using the same

NºPublicación:  KR20250179497A 30/12/2025
Solicitante: 
주식회사엘지에너지솔루션

Resumen de: KR20250179497A

이차전지의 활성화 공정의 프리-에이징을 고온으로 진행하여 전해액의 함침성을 높인 프리-에이징 방법 및 이를 적용한 프리-에이징 설비를 제공한다. 이는 용기의 수용 공간에 전극조립체를 수용하는 조립 단계, 전극조립체가 수용된 용기에 전해액을 주입하는 주액 단계, 및 상기 용기 내에 전해액이 주입된 상태에서 상기 전극조립체를 저주파 유도 가열하는 가열 단계를 포함한다. 상기 저주파는 100Hz 내지 1.5kHz일 수 있다. 상기 저주파 유도 가열에 의해 상기 전극조립체는 섭씨 60 내지 100도까지 승온 된다.

- In-line inspecting device for battery cells

NºPublicación:  KR20250179650A 30/12/2025
Solicitante: 
주식회사엘지에너지솔루션

Resumen de: KR20250179650A

원통형 배터리 셀의 생산 라인에 설치되어 생산 중인 배터리 셀의 전수 검사가 가능한 배터리 셀 검사장치를 제공한다. 상기 검사장치의 컴퓨터 단층 촬영장치는 국한된 영역에서 복수 개의 배터리 셀에 동시에 X-선을 조사하는 촬영 튜브를 구비하고, 상기 배터리 셀들을 투과한 X-선을 각각 수신하는 개별 디텍터를 구비한다. 처리부는 빠른 속도로 촬영된 저해상도 이미지 데이터를, 인공지능을 통해 업-스케일 하여 고해상도 이미지 데이터를 생성한다. 처리부는, 업-스케일 이미지 데이터에서 검사 항목을 위한 지점 추출을 룰-베이스(rule based)로 진행하고 또한 이와 병행하여 인공지능으로 진행한다.

권취 코어 조립체 및 권취 배터리

NºPublicación:  KR20250001903U 30/12/2025
Solicitante: 
쉔젠백파워베터리컴퍼니리미티드
KR_20250001903_PA

Resumen de: EP4604256A1

Disclosed is a wound core assembly comprising a positive electrode plate, a negative electrode plate, and a separator therebetween, with a central mandrel hole at its winding center. The termination edge of the positive electrode plate adjacent to the central mandrel hole is configured with an inclined segment that has two ends along its longitudinal axis respectively positioned at widthwise edges of the positive electrode plate, or the terminal edge is structured as a convex or concave edge; and/or, the termination edge of the negative electrode plate adjacent to the central mandrel hole is configured with an inclined segment, or a convex edge, or a concave edge. The inclined/convex/concave edges angled relative to the central mandrel hole's axis resolve stress into circumferential/axial components. Housing constraints counteract axial stress, reducing circumferential stress to prevent mandrel hole deformation, electrode bending, or fractures.

PILE TOUT-SOLIDE COMPRENANT UN TROU TRAVERSANT

NºPublicación:  CH721927A2 30/12/2025
Solicitante: 
BELENOS CLEAN POWER HOLDING AG [CH]
Belenos Clean Power Holding AG
CH_721927_PA

Resumen de: CH721927A2

La présente invention concerne une pile tout-solide (1) comprenant: un boîtier (2) comprenant un corps tubulaire comprenant un premier trou traversant (3), une surface tubulaire externe (4) et une surface tubulaire interne (5) définissant un volume interne du corps tubulaire, de première (6) et deuxième (7) parties d'enveloppe planes comprenant chacune un trou traversant agencé pour correspondre au premier trou traversant du corps tubulaire ; un premier et un deuxième conducteur métallique comprenant un corps tubulaire creux et disposés de manière coaxiale à l'intérieur du volume interne du corps tubulaire du boîtier et disposés de manière adjacente à la surface tubulaire externe et à la surface tubulaire interne du corps tubulaire du boîtier, respectivement; une première unité cellulaire comprenant un premier collecteur de courant de cathode, une première cathode adjacente au collecteur de courant de cathode, un premier électrolyte à l'état solide SSE adjacent à la première cathode, facultativement une première anode adjacente au premier SSE, et un premier collecteur de courant d'anode adjacent à la première anode, dans laquelle chaque composant de la première unité cellulaire comprend un corps tubulaire creux et est disposé de manière coaxiale à l'intérieur du volume interne du corps tubulaire du boîtier.

ESS ESS fire prevention system

NºPublicación:  KR20250179411A 30/12/2025
Solicitante: 
주식회사라인이엔지

Resumen de: KR20250179411A

본 발명에 따른 ESS 화재 예방 시스템은 전면이 개방되며, 콘센트에 인접되도록 벽면에 매립 설치되는 하우징; 내부에 소화분말이 저장되는 통 형상으로 구성되어 하우징에 출몰가능하게 장착되며 일측에는 소화분말이 배출되는 배출구가 콘센트의 설치방향을 향하도록 형성된 본체와, 본체의 배출구 둘레면에 힌지결합되어 본체가 하우징의 전방으로 돌출되면 본체의 외측으로 회동되어 배출구를 개방하는 개폐판과, 본체의 내부에 구비되며 제1스프링에 의해 가압되어 본체 내부에 저장된 소화분말을 배출구 쪽으로 밀어내는 피스톤을 포함하여 구성되며, 본체가 하우징의 내부로 삽입된 상태에서는 개폐판이 하우징의 내부면에 걸려 배출구를 막도록 구성된 소화장치; 상기 소화장치에 연결되어 소화장치가 하우징의 전면으로 돌출되도록 가압하는 제2스프링; 하우징에 구비되어 소화장치가 하우징 내부로 삽입된 상태로 고정하는 고정장치; 벽면 또는 콘센트에 구비되어 화재발생을 감지하는 감지기구; 상기 감지기구에 연결되며 고정장치를 제어하는 제어유닛; 및 상기 제어유닛에 연결된 알람기구;를 포함한다.

cover assembly of battery module

NºPublicación:  KR20250179455A 30/12/2025
Solicitante: 
한국단자공업주식회사

Resumen de: KR20250179455A

본 발명은 설치공이 형성된 커버; 플렉시블 기판; 상기 플렉시블 기판의 어느 한 부위에 실장되는 온도센서; 상기 플렉스블 기판의 온도센서가 실장된 부위에 제공되고, 상기 커버의 설치공에 결합되는 결합슬리브;를 포함하는 배터리 모듈용 커버 조립체가 제공된다. 이러한 본 발명 배터리 모듈용 커버 조립체는 폼 패드를 이용하지 않고서도 플렉시블 기판에 실장되는 온도센서가 정위치에 놓여질 수 있도록 하면서도 플렉시블 기판의 회로패턴에 대한 손상이 방지될 수 있게 된다.

POSITIVE ELECTRODE PREPARATION METHOD THEREOF AND RECHARGEABLE LITHIUM BATTERIES

NºPublicación:  KR20250179489A 30/12/2025
Solicitante: 
삼성에스디아이주식회사
US_2025391870_PA

Resumen de: US2025391870A1

Disclosed are a positive electrode, a preparation method thereof, and a rechargeable lithium battery including the same, the positive electrode including a positive electrode current collector; and a positive electrode active material layer located on the positive electrode current collector and including a positive electrode active material, a binder, and a conductive material; wherein the binder includes a first binder and a second binder, the first binder is a hydrogenated nitrile butadiene rubber, the second binder includes an imide-based binder, and the positive electrode active material layer includes about 300 to about 1,300 parts by weight of the second binder based on 100 parts by weight of the first binder.

METHOD FOR RECOVERING ELECTRODE MATERIAL FROM SPENT BATTERY

NºPublicación:  KR20250179690A 30/12/2025
Solicitante: 
주식회사이지마이닝

Resumen de: KR20250179690A

본 발명은 염기성 리튬 화합물 수용액과 황산, 질산 또는 아세트산의 중화 반응을 활용하여 사용후 배터리로부터 배터리 소재를 회수하는 방법에 관한 것이다.

ELECTRODE ELECTRODE ASSEMBLY AND RECHARGEABLE LITHIUM BATTERY INCLUDING THE SAME

Nº publicación: KR20250179488A 30/12/2025

Solicitante:

삼성에스디아이주식회사

US_2025392023_PA

Resumen de: US2025392023A1

Examples of the disclosure include an electrode, the electrode including a current collector, an active material layer coated on a portion of the surface of the current collector, and an insulating layer coated on an uncoated region of the surface of the current collector. The insulating layer includes a binder and inorganic particles, and the inorganic particles have an average particle diameter that is greater than or equal to about 2 μm. An electrode according to some example embodiments can obtain an effect of reducing or preventing a short circuit by hindering or preventing an insulating layer and/or an active material layer coated on a current collector from being peeled off.

traducir