Ministerio de Industria, Turismo y Comercio LogoMinisterior
 

Alerta

Resultados 165 resultados
LastUpdate Última actualización 25/02/2026 [07:10:00]
pdfxls
Solicitudes publicadas en los últimos 15 días / Applications published in the last 15 days
previousPage Resultados 25 a 50 de 165 nextPage  

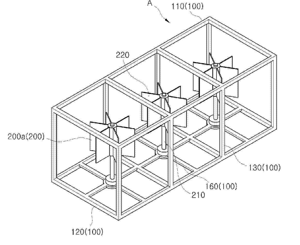
WIND POWER GENERATION STRUCTURE AND HYBRID POWER GENERATION APPARATUS USING SAME

NºPublicación:  WO2026038611A1 19/02/2026
Solicitante: 
KIM HEE JUN [KR]
CHAE JUNG SOOK [KR]
\uAE40\uD76C\uC900,
\uCC44\uC815\uC219
WO_2026038611_PA

Resumen de: WO2026038611A1

The present invention relates to a wind power generation structure and a hybrid power generation apparatus using same and, more specifically, to a wind power generation structure and a hybrid power generation apparatus using same, in which the wind power generation structure, in order to occupy less space during installation and improve power generation efficiency by increasing air inflow, comprises: a module structure through which air flowing in from the outside can pass and then be discharged to the outside; and a wind power generation module comprising a support pillar of which one end is coupled to the module structure and which is provided vertically, and a plurality of blades which are rotatably arranged on the support pillar and generate electrical energy via the rotational force of the blades, wherein the module structure has a three-dimensional structure by means of a first flow path forming member and a second flow path forming member respectively arranged on the upper and lower ends thereof, and a third flow path forming member connecting both edges of the first flow path forming member and both edges of the second flow path forming member, and the wind power generation module comprises a first wind power generation module which includes a support pillar having one end coupled to the upper end or lower end of the module structure, and includes blades positioned in a space between the first flow path forming member and the second flow path forming member.

MULTI-AXIS TORUS RING SEGMENTED ELLIPSOID OPTICAL CONCENTRATION DEVICE FOR CPV MODULE

NºPublicación:  WO2026038289A1 19/02/2026
Solicitante: 
MURTHY RANGASWAMY CHIDANANDA [IN]
SASTRY T S SEETHARAMA [IN]
KRISHNA S S SUNDARA [IN]
MURTHY, Rangaswamy Chidananda,
SASTRY T S, Seetharama,
KRISHNA S S, Sundara
WO_2026038289_PA

Resumen de: WO2026038289A1

The present invention discloses a multi -axis torus ring segmented ellipsoid optical concentration device (100) for CPV module that includes a primary optical element (104), a secondary optical element (108) and a multi -junction cell (112). The primary optical element (POE) (104) is an arcuate shaped structure that includes plurality of torus ring segments (204). The second optical element (SOE)(108) is a sphere that cut at a predefined position that encloses the multi¬ junction cell (112). The solar rays (124) fall incident onto the primary optical element (POE) (104) that reduces the focal length so that the fall incident onto the secondary optical element (SOE) (112) which is positioned at a closer distance. The device of the present invention leads to higher amount of energy generation with more Concentration ratio, more CAP and less f-number.

SYSTEMS AND METHODS FOR SENSING ENVIRONMENTAL CONDITIONS SURROUNDING PHOTOVOLTAIC SYSTEMS

NºPublicación:  US20260050057A1 19/02/2026
Solicitante: 
AVSENSOR LLC [US]
AVSensor, LLC
US_20260050057_PA

Resumen de: US20260050057A1

Sensors are installed on a solar photovoltaic (PV) tracker project to monitor the movement of solar PV trackers, primarily under wind loading but also during normal tracking operation. The monitoring establishes a baseline performance of the system. Once this baseline is established, the system is monitored for any deviation from the baseline to provide early warning of developing issues before significant failures are experience under environmental loading. The system can also provide real-time measurement of wind speeds throughout the project, based on the baseline performance characterization.

Flagpole Security Camera System

NºPublicación:  US20260049499A1 19/02/2026
Solicitante: 
RENEAU ROBERT [US]
Reneau Robert
US_20260049499_PA

Resumen de: US20260049499A1

A flagpole security camera system is provided which utilizes an elongate vertical support member having a proximal terminal end and a distal terminal end. The proximal terminal end may be coupled to a base support structure. The base support structure may be coupled to one or more retention elements. The distal terminal end may be disposed adjacent a camera system and a revolving truck. The flagpole security camera system may further utilize an anchor structure having a fill material. The one or more retention elements may be disposed within the fill material. A grounding element may be coupled to the one or more retention elements. Further, a photovoltaic element may be disposed adjacent the elongate vertical support member and in electrical communication with the camera system.

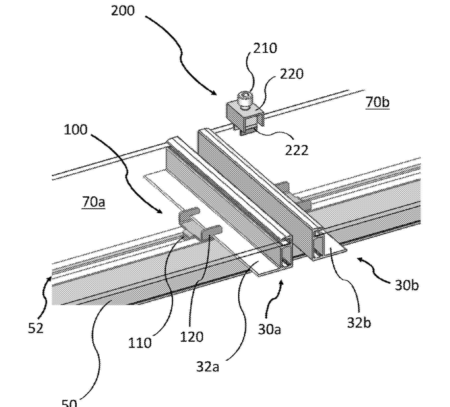
CLAMPS FOR SOLAR SYSTEM

NºPublicación:  US20260051840A1 19/02/2026
Solicitante: 
UNIRAC INC [US]
Unirac, Inc
US_20260051840_PA

Resumen de: US20260051840A1

A solar power system can include a rail and a solar module disposed on the rail. A clamp assembly can couple the solar module to the rail. The clamp assembly can have a clamped configuration in which the solar module is secured to the rail and an unclamped configuration. The clamp assembly can comprise an upper clamp member, a lower clamp member coupled to the rail, and a stabilization member mechanically engaging the upper clamp member and the lower clamp member. The stabilization member can prevent rotation of the lower clamp member relative to the rail when the clamp assembly is in the clamped and unclamped configurations. In the unclamped configuration, the stabilization member can be biased such that the upper clamp member is disposed at a sufficient clearance above the rail to permit the insertion of the solar module between the upper clamp member and the rail.

DAMPER SYSTEM FOR SOLAR PANEL FOUNDATION

NºPublicación:  US20260051844A1 19/02/2026
Solicitante: 
APA SOLAR LLC [US]
APA SOLAR, LLC
US_20260051844_PA

Resumen de: US20260051844A1

The present disclosure relates to a damper attachment system for A-frame foundations in solar tracker systems. The system includes a damper tube having a cylindrical body configured to span between opposing legs of an A-frame foundation, with coped ends comprising flanges that conform to the curvature of round legs and enable direct attachment without requiring additional brackets. The damper tube includes mounting apertures positioned at predetermined points along its length for selective damper attachment and position adjustment. The system optionally includes a standoff bracket having a substantially U-shaped configuration with rotational capabilities about the damper tube circumference, providing additional positioning flexibility and elevation adjustment options. The bracket includes mounting surfaces extending laterally from side panels to create clearance and accommodate various tracker manufacturer specifications.

FASTENING ASSEMBLIES FOR SOLAR TRACKER SYSTEMS

NºPublicación:  US20260051842A1 19/02/2026
Solicitante: 
NEXTRACKER LLC [US]
Nextracker LLC
US_20260051842_PA

Resumen de: US20260051842A1

A coupling system for use with a solar tracker and a method of use are described herein. The coupling system includes a support rail having a torque tube receiving surface configured to interface with a torque tube. One or more rigid arms configured to couple the support rail to the torque tube, each rigid arm pivotably connected to the support rail and being pivotable about a rotational axis. The one or more rigid arms configured to extend at least partially around the torque tube and pivotable into a closed position. The one or more rigid arms having one or more distal ends fastenable to secure the one or more rigid arms in the closed position.

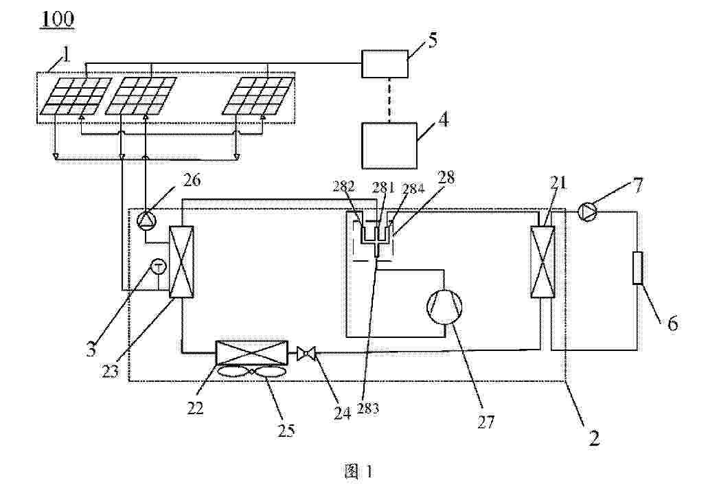
PHOTOVOLTAIC-THERMAL SYSTEM

NºPublicación:  WO2026037443A1 19/02/2026
Solicitante: 
GD MIDEA AIR CONDITIONING EQUIPMENT CO LTD [CN]
GD MIDEA HEATING & VENTILATING EQUIPMENT CO LTD [CN]
MIDEA GROUP CO LTD [CN]
\u5E7F\u4E1C\u7F8E\u7684\u5236\u51B7\u8BBE\u5907\u6709\u9650\u516C\u53F8,
\u5E7F\u4E1C\u7F8E\u7684\u6696\u901A\u8BBE\u5907\u6709\u9650\u516C\u53F8,
\u7F8E\u7684\u96C6\u56E2\u80A1\u4EFD\u6709\u9650\u516C\u53F8
WO_2026037443_PA

Resumen de: WO2026037443A1

Disclosed in the present application is a photovoltaic-thermal system, comprising a photovoltaic module, a refrigerant circulation system, a detection component and a controller, wherein the refrigerant circulation system comprises a first heat exchanger, a second heat exchanger, a third heat exchanger, a first control valve, and a second control valve, the first heat exchanger being connected to the second heat exchanger via the first control valve to form a first circulation loop, the first heat exchanger being connected to the third heat exchanger via the second control valve to form a second circulation loop, and the third heat exchanger exchanging heat with the photovoltaic module; the detection component is configured to output detection parameters; and the controller is connected to the detection component, and is configured to control the opening degrees of the first control valve and the second control valve on the basis of the detection parameters. In this way, the present application can reduce the operating temperature of the photovoltaic module, thereby improving the utilization efficiency of solar energy, and can also realize flexible allocation of heat exchange rates among the heat exchangers in the system.

PHOTOVOLTAIC-THERMAL SYSTEM

NºPublicación:  WO2026037444A1 19/02/2026
Solicitante: 
GD MIDEA AIR CONDITIONING EQUIPMENT CO LTD [CN]
GD MIDEA HEATING & VENTILATING EQUIPMENT CO LTD [CN]
MIDEA GROUP CO LTD [CN]
\u5E7F\u4E1C\u7F8E\u7684\u5236\u51B7\u8BBE\u5907\u6709\u9650\u516C\u53F8,
\u5E7F\u4E1C\u7F8E\u7684\u6696\u901A\u8BBE\u5907\u6709\u9650\u516C\u53F8,
\u7F8E\u7684\u96C6\u56E2\u80A1\u4EFD\u6709\u9650\u516C\u53F8
WO_2026037444_PA

Resumen de: WO2026037444A1

Disclosed in the present application is a photovoltaic-thermal system, comprising a photovoltaic module, a refrigerant circulation system, a detection component and a controller, wherein the refrigerant circulation system comprises a first heat exchanger, a second heat exchanger, a third heat exchanger, and a throttling component, the first heat exchanger being sequentially connected to the second heat exchanger and the third heat exchanger via the throttling component to form a circulation loop; one of the second heat exchanger and the third heat exchanger exchanges heat with the photovoltaic module, and the second heat exchanger is provided with a first heat transfer enhancement device; the detection component is configured to output detection parameters; and the controller is connected to the measurement component, and is configured to control the first heat transfer enhancement device on the basis of the detection parameters. In this way, the present application can reduce the operating temperature of the photovoltaic module, thereby improving the utilization efficiency of solar energy, and can also realize flexible allocation of heat exchange rates among the heat exchangers in the system.

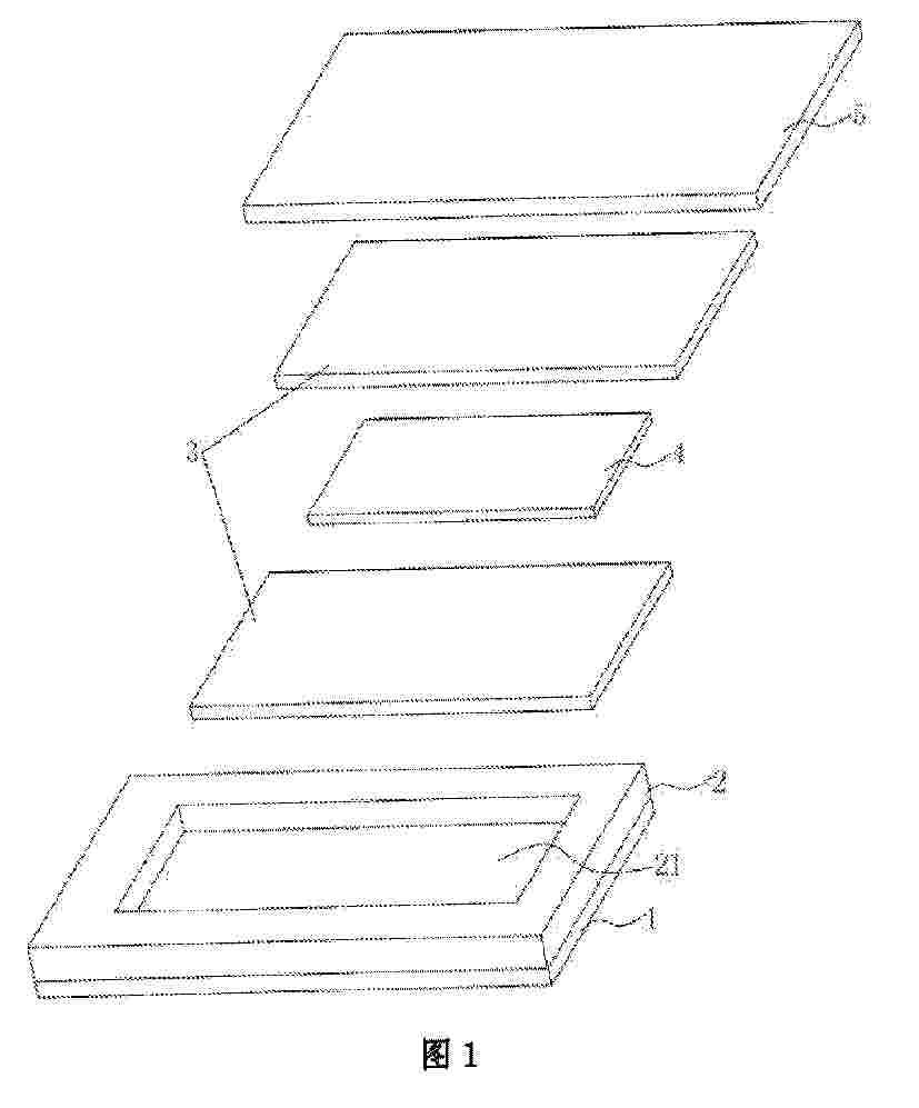
PHOTOVOLTAIC MODULE AND PREPARATION METHOD THEREFOR

NºPublicación:  WO2026037131A1 19/02/2026
Solicitante: 
TONGWEI SOLAR CHENGDU CO LTD [CN]
\u901A\u5A01\u592A\u9633\u80FD\uFF08\u6210\u90FD\uFF09\u6709\u9650\u516C\u53F8
WO_2026037131_PA

Resumen de: WO2026037131A1

The present application discloses a photovoltaic module and a preparation method therefor. The photovoltaic module comprises: a first photovoltaic glass and a second photovoltaic glass; a frame-shaped waterproof adhesive layer disposed between the first photovoltaic glass and the second photovoltaic glass; a light-transmitting adhesive layer filled in a space enclosed and defined by the first photovoltaic glass, the second photovoltaic glass and the waterproof adhesive layer; and a solar cell encapsulated within the light-transmitting adhesive layer. A light-transmitting adhesive used in the light-transmitting adhesive layer comprises the following components in parts by mass: 120-180 parts of vinyl silicone oil, 30-50 parts of silicone resin, 5-15 parts of hydrogen-containing silicone oil, 10-20 ppm parts of a platinum complex catalyst, and 100-200 ppm parts of an inhibitor; and the light-transmitting adhesive has a viscosity of 20,000 cs to 50,000 cs. The use of the light-transmitting adhesive as the material of the light-transmitting adhesive layer can solve the problem of adhesive overflow or difficulty in defoaming that easily occurs during the defoaming process, thereby improving the performance of the photovoltaic module.

Support Structures and Mounting Systems for Solar Panels

NºPublicación:  US20260051839A1 19/02/2026
Solicitante: 
ORIGAMI SOLAR INC [US]
Origami Solar, Inc
US_20260051839_PA

Resumen de: US20260051839A1

A solar panel support structure includes a first shelf for supporting a first frame section of a first solar panel module, the first shelf defining a first plane, and a second shelf for supporting a second frame section of a second solar panel module, the second shelf defining a second plane. A dividing structure is provided between the first and second shelves and extends above the first and second planes. A first shelf upturn may be provided at an end of the first shelf away from the dividing structure and extending above the first plane. A second shelf upturn may be provided at an end of the second shelf away from the dividing structure and extending above the second plane. The support structure includes one or more first movable lock tabs for engaging first and second bottom flange portions of the frame sections.

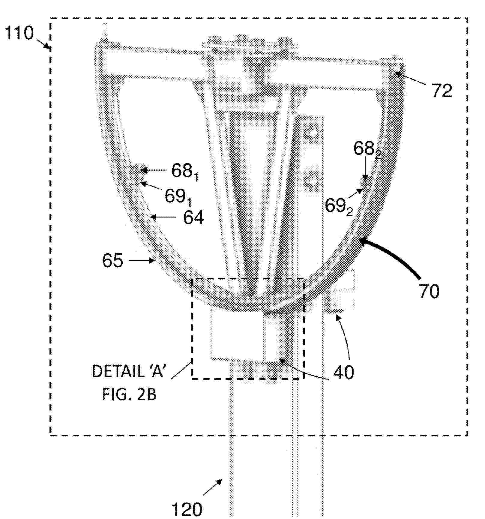
SOLAR TRACKER WITH ORIENTATION CORRECTOR

NºPublicación:  US20260051843A1 19/02/2026
Solicitante: 
SOLTEC INNOVATIONS S L [ES]
SOLTEC INNOVATIONS, S.L
US_20260051843_PA

Resumen de: US20260051843A1

A solar tracker with orientation corrector includes a torsion shaft (1); a support structure (2) supporting the torsion shaft (1); solar modules, fixed to the torsion shaft (1); drives to provide tracking rotation; and an orientation corrector including at least one correction device (4), with: an arm (5) rigidly joint to the torsion shaft (1) and extending from the torsion shaft (1); and at least one gas spring (6) connected to the support structure (2) and to the corresponding arm (5), such that a rotation of the arm (5) causes the gas spring (6) to act eccentrically on the torsion shaft (1), generating a force that opposes the effect exerted on said torsion shaft (1) by the weight of the modules. It allows the rotation of the modules to be made uniform, preventing distortions with respect to a nominal value.

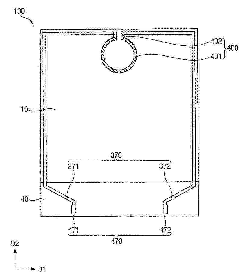
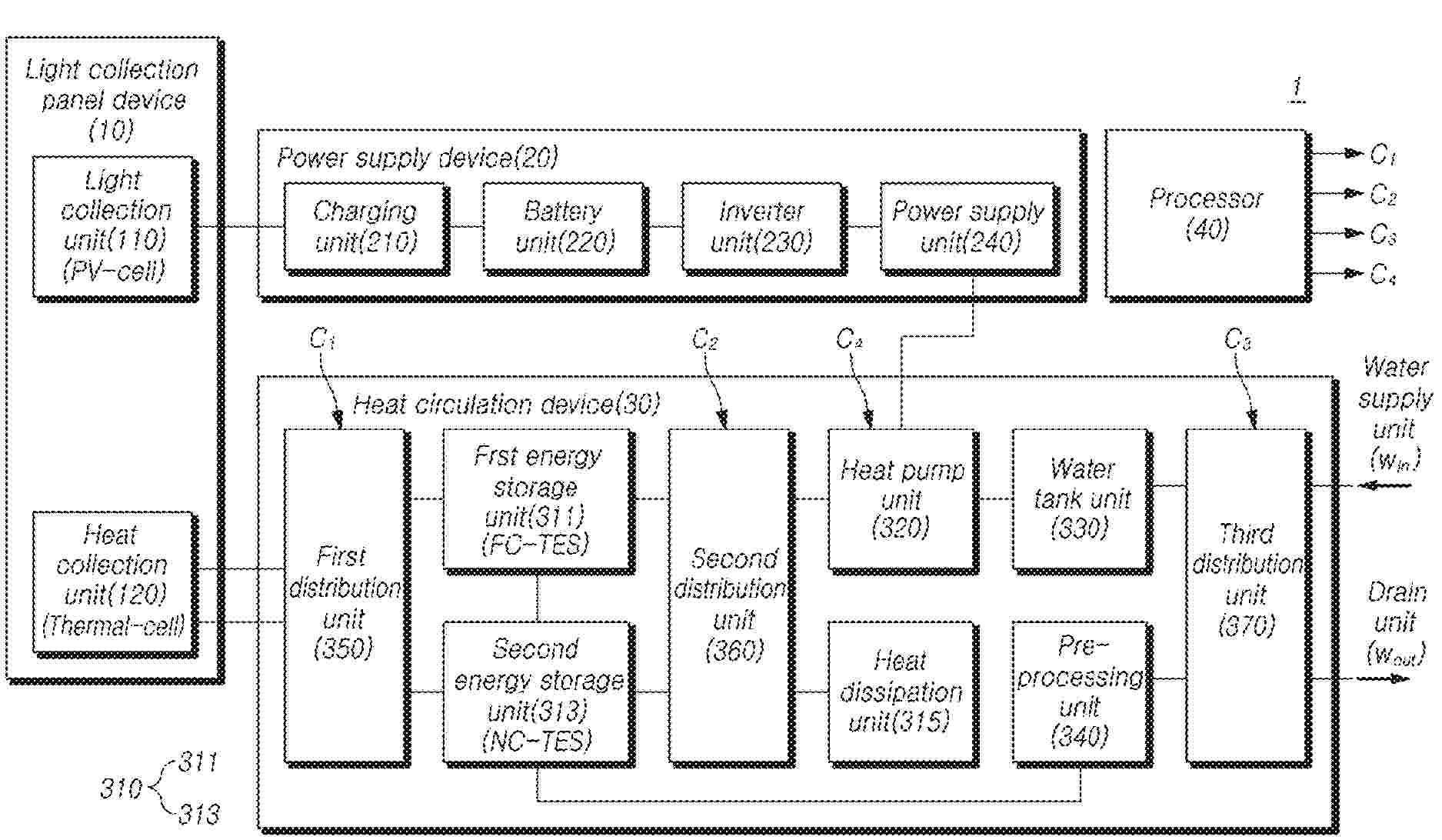
SOLAR ENERGY UTILIZATION SYSTEM

NºPublicación:  US20260051846A1 19/02/2026
Solicitante: 
MACHIOKOSHI ENERGY CO LTD [JP]
Machiokoshi Energy Co., Ltd
US_20260051846_PA

Resumen de: US20260051846A1

A solar energy utilization system is provided with: a Perovskite solar cell part 12 that converts light energy of sunlight into electrical energy; a solar water heater heat-collection plate 14 that is disposed below the Perovskite solar cell part 12, and that collects heat obtained from the sunlight that has passed through the Perovskite solar cell part 12; a casing 20 for housing the Perovskite solar cell part 12 and the solar water heater heat-collection plate 14; a tempered glass part 16 that is provided within the casing 20, and on which the Perovskite solar cell part 12 is placed; and a flow path part 18 that is provided within the casing 20 in contact with the solar water heater heat-collection plate 14, and that allows fluid to flow to exchange heat collected by the solar water heater heat-collection plate 14.

MECHANICAL/ELECTRICAL SOLAR MODULE INTERFACE

NºPublicación:  US20260051841A1 19/02/2026
Solicitante: 
DS2 0 LLC [US]
DS2.0, LLC
US_20260051841_PA

Resumen de: US20260051841A1

This disclosure describes a system for making physical and electrical connections of solar modules to torque tubes. In some implementations, a system includes a bracket and one or more connectors. The bracket includes an electrical interface. The bracket is configured to (i) connect to a solar module and (ii) retain a torque tube within a perimeter of the bracket. The one or more connectors are configured to interface with corresponding connectors of the torque tube upon insertion of the torque tube within the perimeter of the bracket. The insertion of the torque tube within the perimeter of the bracket creates both of a physical and an electrical connection with the torque tube.

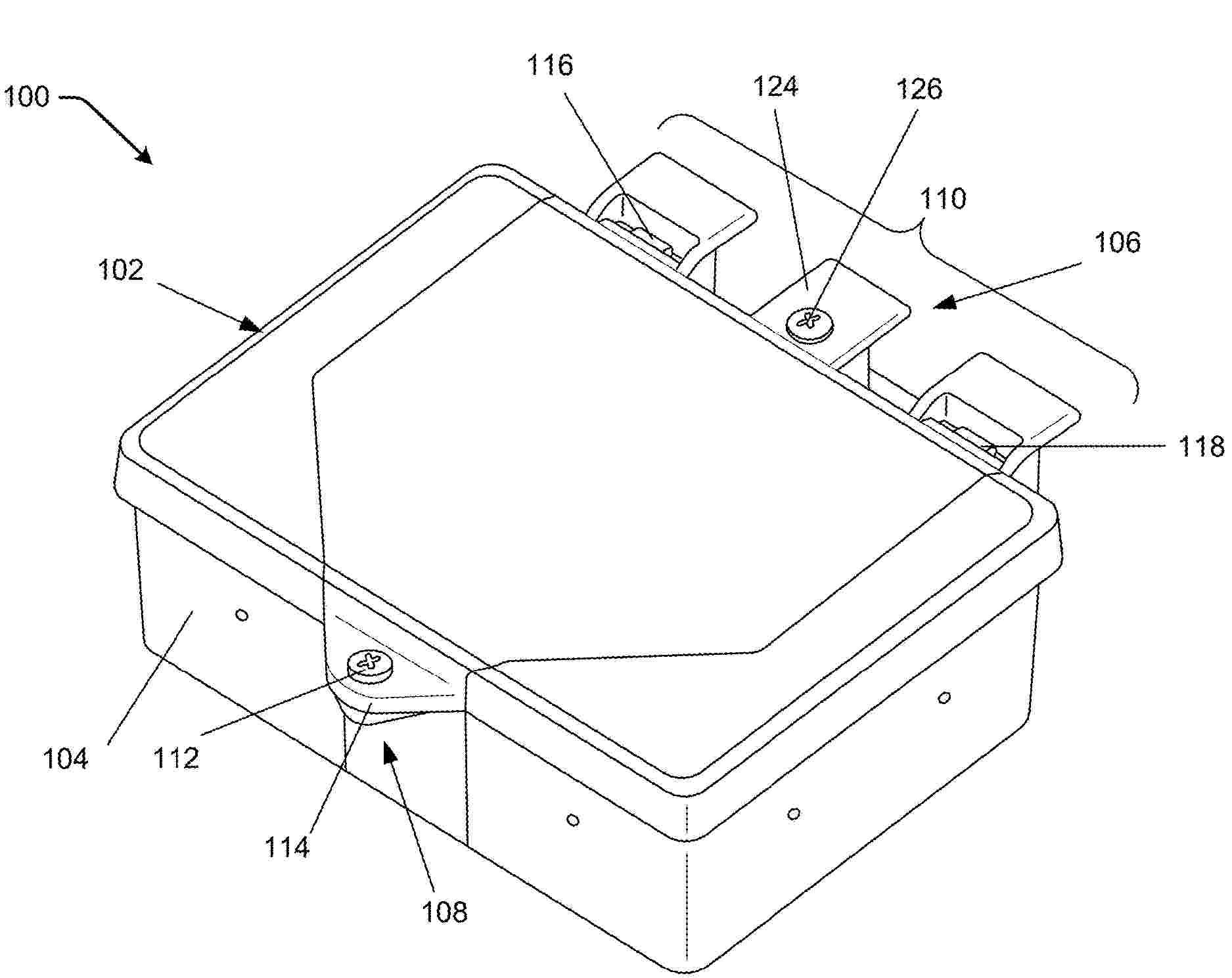
RAIL MOUNTABLE JUNCTION BOX

NºPublicación:  US20260051845A1 19/02/2026
Solicitante: 
UNIRAC INC [US]
Unirac, Inc
US_20260051845_PA

Resumen de: US20260051845A1

A junction box includes a body configured to mount to a solar panel mounting rail, and a lid sized to seal against the body and to hingedly connect with the body when at a first angle that is less than a detaching angle. The lid is configured to separate from the body when at a second angle that is greater than the detaching angle.

DETECTING AN ANOMALY IN A SOLAR PANEL

NºPublicación:  AU2024288480A1 19/02/2026
Solicitante: 
BP INTERNATIONAL LTD
BP INTERNATIONAL LIMITED
AU_2024288480_PA

Resumen de: AU2024288480A1

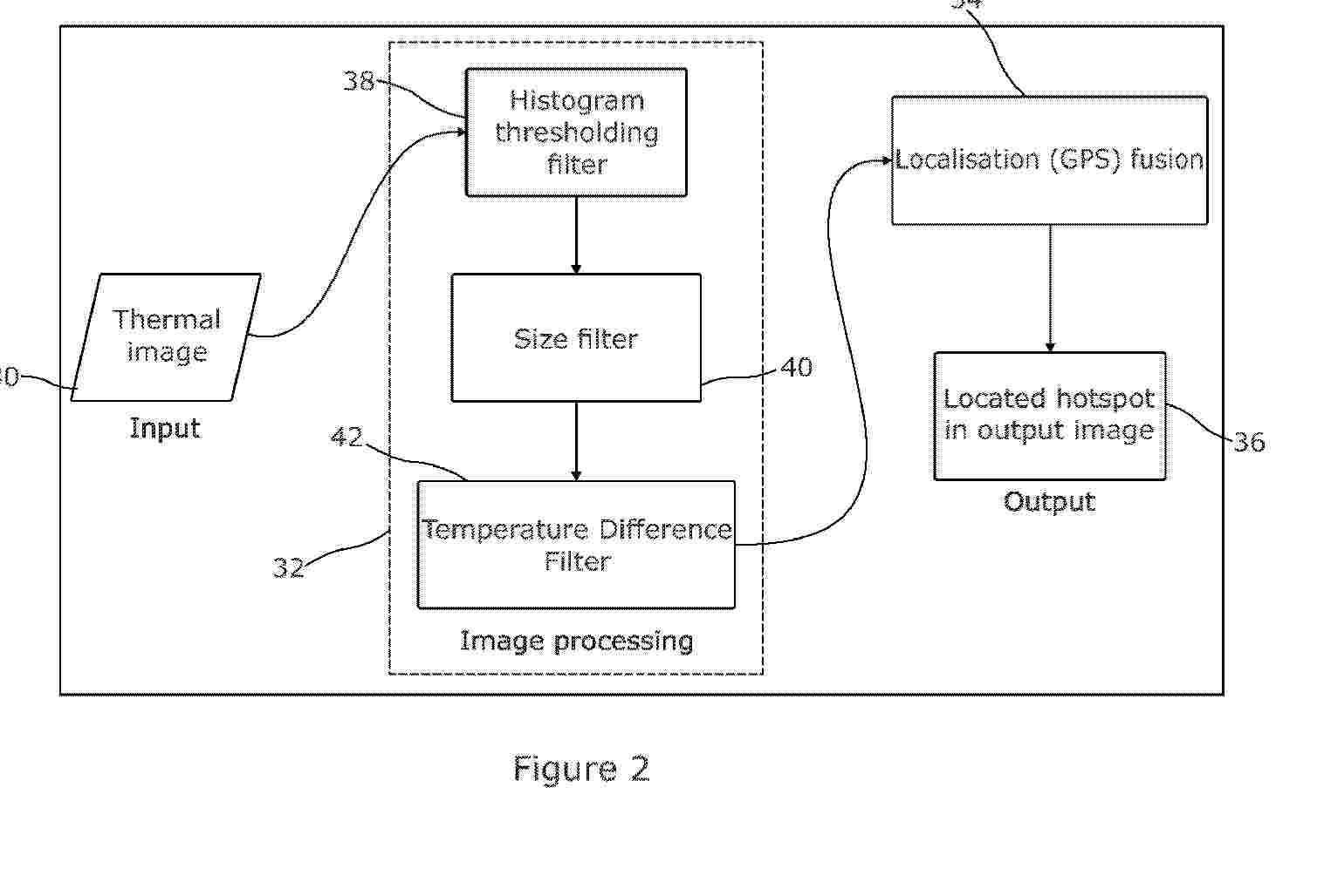
The present invention relates to a computer-implemented method of detecting an anomaly in a solar panel. The computer-implemented method comprises: receiving a thermal image of a solar panel; generating a mask of one or more regions that are above a temperature threshold within the thermal image; applying a size filter to the mask to retain any of the one or more regions having a size less than or equal to a predetermined size and to disregard any of the one or more regions having a size larger than the predetermined size; and sending a signal indicating presence of an anomaly based on the or each retained region being retained.

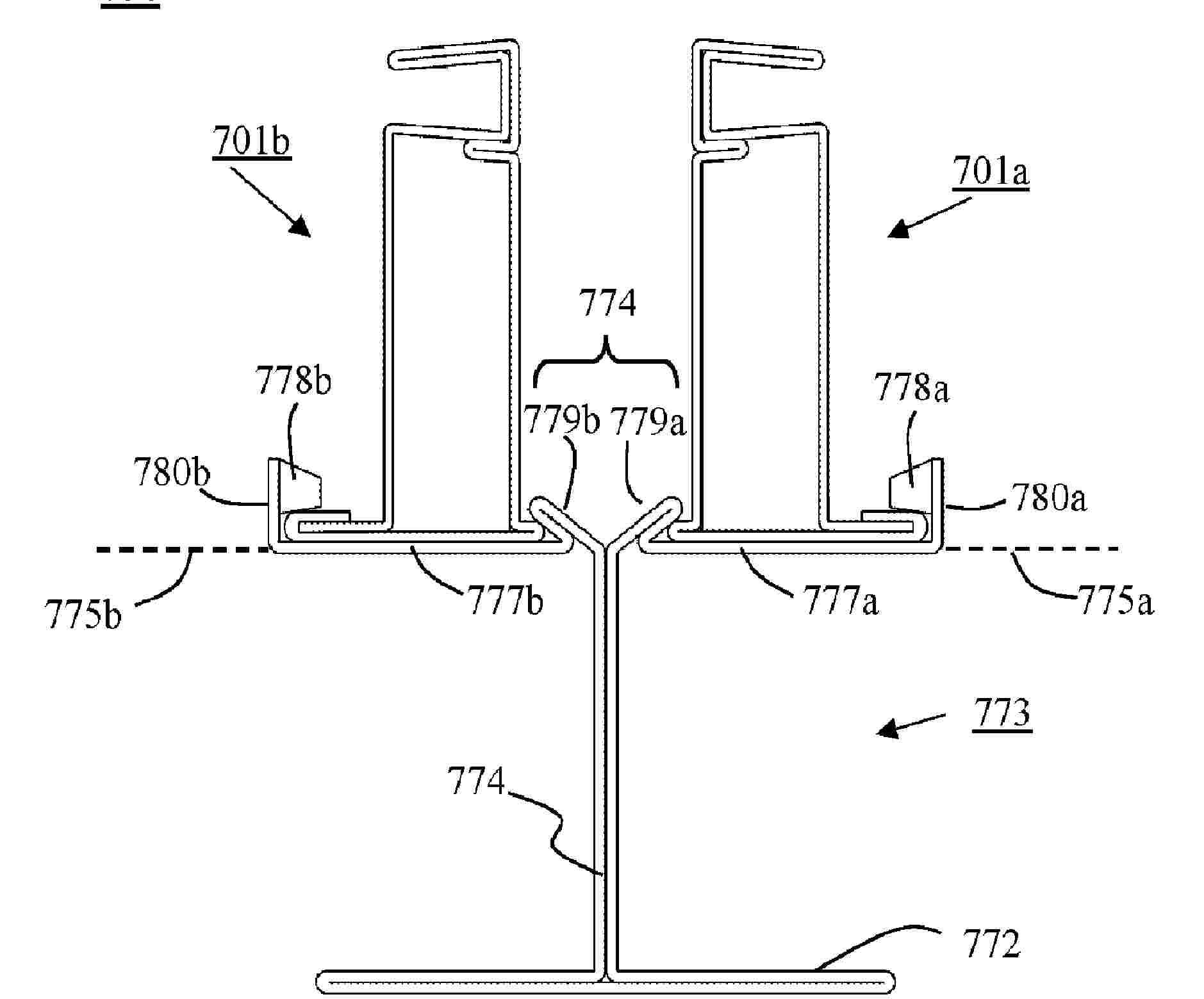
PHOTOVOLTAIC MODULE FRAME AND PHOTOVOLTAIC MODULE

NºPublicación:  WO2026037076A1 19/02/2026
Solicitante: 
TRINA SOLAR CO LTD [CN]
\u5929\u5408\u5149\u80FD\u80A1\u4EFD\u6709\u9650\u516C\u53F8
WO_2026037076_PA

Resumen de: WO2026037076A1

Provided in the present application are a photovoltaic module frame and a photovoltaic module. The photovoltaic module frame comprises: a first frame, a second frame, a third frame and a fourth frame, wherein corner brackets are used to sequentially connect the first frame, the second frame, the third frame and the fourth frame end to end, the first frame and the third frame are provided with grooves for accommodating a laminate, and top surfaces of the second frame and the fourth frame are located below the laminate; and a plurality of rubber strips distributed between the top surface of the second frame and the laminate and between the top surface of the fourth frame and the laminate, wherein the second frame and the fourth frame expose corresponding side surfaces of the laminate. The photovoltaic module frame and the photovoltaic module of the present application are not prone to dust accumulation, and have high aesthetic appeal.

HYBRID CLOSED-LOOP CONTROL AND SIMULATION SYSTEM AND METHOD FOR HIGH-POWER CONVERTER

NºPublicación:  WO2026036995A1 19/02/2026
Solicitante: 
NR ELECTRIC CO LTD [CN]
NR ENG CO LTD [CN]
\u5357\u4EAC\u5357\u745E\u7EE7\u4FDD\u7535\u6C14\u6709\u9650\u516C\u53F8,
\u5357\u4EAC\u5357\u745E\u7EE7\u4FDD\u5DE5\u7A0B\u6280\u672F\u6709\u9650\u516C\u53F8
WO_2026036995_PA

Resumen de: WO2026036995A1

The present application relates to the technical field of high-power converter port characteristic testing, and provides a hybrid closed-loop control and simulation system and method for a high-power converter. The system comprises: a simulation apparatus, connected to an alternating-current end of a high-power converter and used to simulate fluctuations in a voltage and a frequency of an alternating-current power grid and output the fluctuations to the high-power converter; a photovoltaic/battery simulator, connected to a direct-current end of the high-power converter and used to stabilize a direct-current-side voltage of the high-power converter; a digital simulation platform, separately connected to the simulation apparatus and the high-power converter and used to acquire a port voltage and current data of the high-power converter, perform modulation on the basis of the port voltage and current data, generate a modulation signal, and output same to the simulation apparatus; and an isolation transformer, separately connected to the simulation apparatus and the photovoltaic/battery simulator, so as to provide a power supply. According to the present application, the digital simulation platform is introduced into the simulation system, to implement simulation of a power system comprising new energy, so that test requirements placed on a converter can be met.

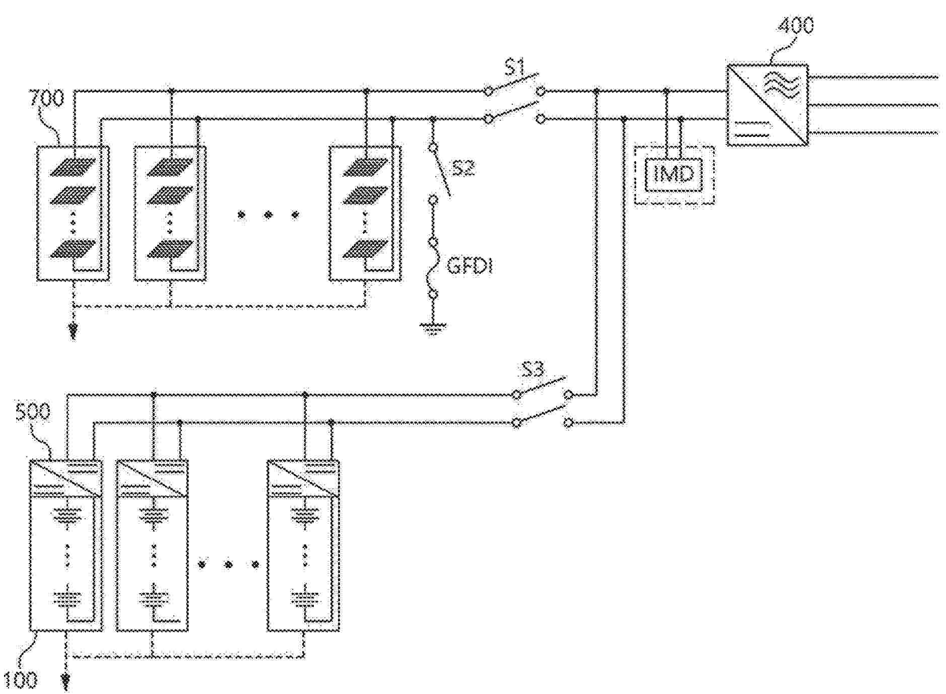
SHUTDOWN APPARATUS FOR PHOTOVOLTAIC MODULE, AND PHOTOVOLTAIC SYSTEM

NºPublicación:  US20260051743A1 19/02/2026
Solicitante: 
SUNGROW POWER SUPPLY CO LTD [CN]
Sungrow Power Supply Co., Ltd
US_20260051743_PA

Resumen de: US20260051743A1

A shutdown apparatus for a photovoltaic module, and a photovoltaic system. The shutdown apparatus includes: a first part and a second part; the first part or the second part includes a shutdown circuit; and the first part and the second part are connected via a cable; the first part includes a negative input terminal and a negative output terminal, and the second part includes a positive input terminal and a positive output terminal; the negative input terminal and the positive input terminal are respectively used for connecting to a negative electrode and a positive electrode of a corresponding photovoltaic module; and the positive output terminal and the negative output terminal are respectively used for being connected in series to different shutdown apparatuses.

PHOTOVOLTAIC INVERTER AND PHOTOVOLTAIC SYSTEM

NºPublicación:  US20260051824A1 19/02/2026
Solicitante: 
HUAWEI DIGITAL POWER TECH CO LTD [CN]
Huawei Digital Power Technologies Co., Ltd
US_20260051824_PA

Resumen de: US20260051824A1

A photovoltaic inverter includes a housing, a circuit board, cooling fins, a switch assembly, and photovoltaic ports (PV ports). The circuit board is reversely fastened in the photovoltaic inverter. The circuit board partitions an accommodating cavity into a first subcavity and a second subcavity, and the first subcavity and the second subcavity accommodate a first device and a second device respectively. The second device includes an inverter power assembly fastened to a rear circuit board side. The cooling fins are located on a side that is of a bottom plate and that is away from a cover plate. The inverter power assembly is in thermally conductive connection to the cooling fins through a thermally conductive contact part. The switch assembly includes a knob, a connecting rod, and a switch body. The switch body includes breaking units. Pins of the breaking units are rigidly fastened to the rear circuit board side.

PRECURSOR, PEROVSKITE LIGHT-ABSORBING LAYER, PREPARATION METHOD THEREOF, PEROVSKITE CELL, AND ELECTRIC DEVICE

NºPublicación:  US20260052900A1 19/02/2026
Solicitante: 
CONTEMPORARY AMPEREX FUTURE ENERGY RES INSTITUTE SHANGHAI LIMITED [CN]
CONTEMPORARY AMPEREX TECH CO LIMITED [CN]
SHANGHAI JIAO TONG UNIV [CN]
CONTEMPORARY AMPEREX FUTURE ENERGY RESEARCH INSTITUTE (SHANGHAI) LIMITED,
CONTEMPORARY AMPEREX TECHNOLOGY CO., LIMITED,
SHANGHAI JIAO TONG UNIVERSITY
US_20260052900_PA

Resumen de: US20260052900A1

A precursor, a perovskite light-absorbing layer, a preparation method thereof, a perovskite cell, and an electric device are described. A precursor is provided, used to prepare a perovskite light-absorbing layer, including: a perovskite precursor solution and an organic additive added to the perovskite precursor solution; where the organic additive contains a six-membered heterocyclic compound; and a heteroatom of the six-membered heterocyclic compound includes at least one of S, N, and Se. In this embodiment, an organic additive, specifically a six-membered heterocyclic compound, is added to the perovskite precursor solution to form a precursor for preparing the perovskite light-absorbing layer. This additive is used to regulate the quality of the formed perovskite light-absorbing layer, impeding interface reactions such as redox between the formed perovskite light-absorbing layer and the charge carrier transport layer. As a result, the interface stability between the perovskite light-absorbing layer and the charge carrier transport layer is enhanced.

ORGANIC ELECTROLUMINESCENT MATERIALS AND DEVICES

NºPublicación:  US20260052897A1 19/02/2026
Solicitante: 
UNIVERSAL DISPLAY CORP [US]
UNIVERSAL DISPLAY CORPORATION
US_20260052897_PA

Resumen de: US20260052897A1

Provided are organometallic compounds. Also provided are formulations comprising these organometallic compounds. Further provided are OLEDs and related consumer products that utilize these organometallic compounds.

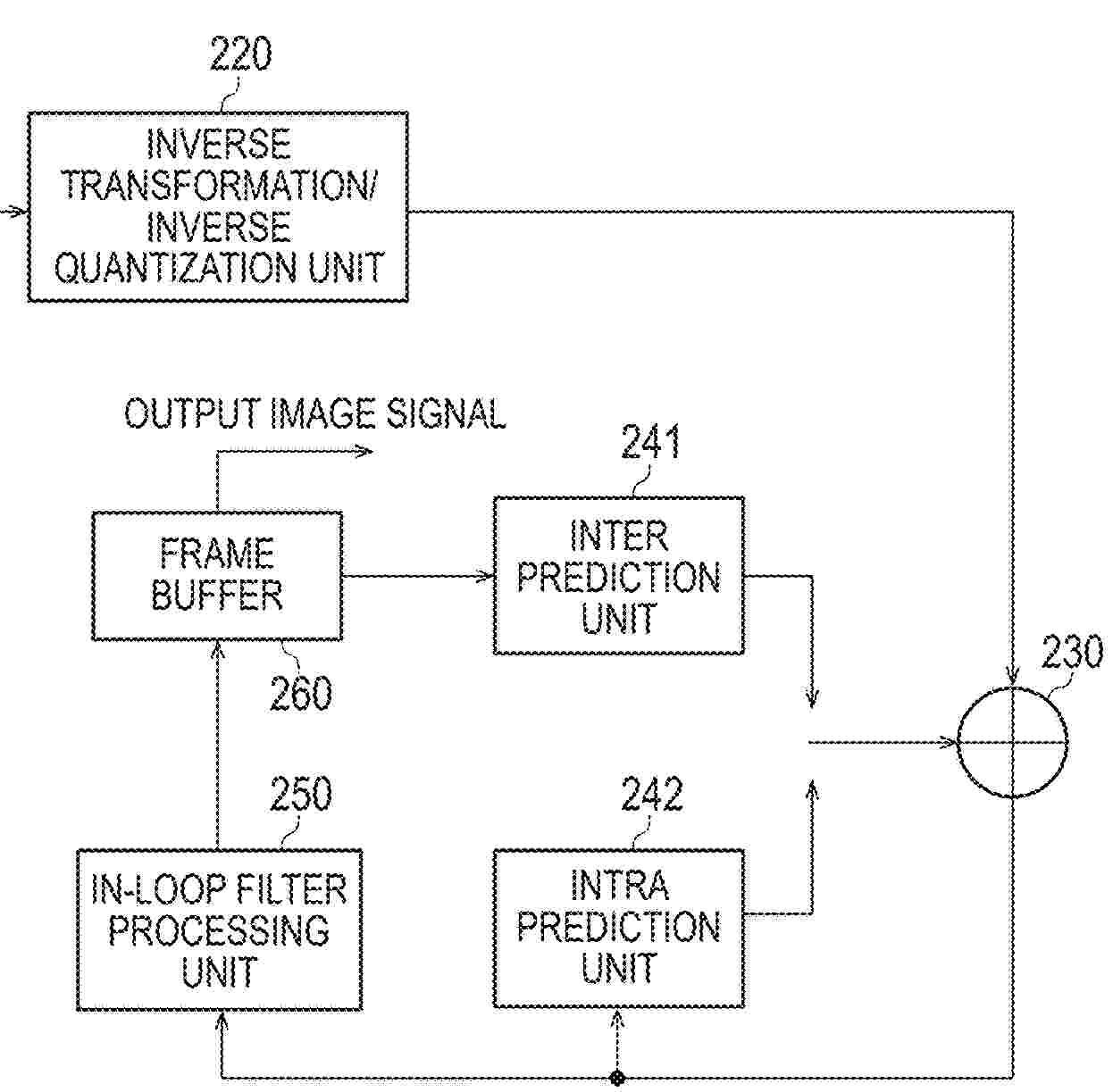
IMAGE DECODING DEVICE, IMAGE DECODING METHOD, AND PROGRAM

NºPublicación:  US20260052797A1 19/02/2026
Solicitante: 
KDDI CORP [JP]
KDDI CORPORATION
US_20260052797_PA

Resumen de: US20260052797A1

An image decoding device includes a quantization parameter deriving unit configured to correct a value of a decoded quantization parameter of a target block depending on whether or not adaptive color transform has been applied to the target block, and then set, as the quantization parameter of the target block, the larger of the corrected value of the quantization parameter and a predetermined value of “0” or more.

TABBING DEVICE FOR MANUFACTURING SOLAR BATTERY MODULE

NºPublicación:  US20260048448A1 19/02/2026
Solicitante: 
HANWHA SOLUTIONS CORP [KR]
HANWHA SOLUTIONS CORPORATION
US_20260048448_PA

Resumen de: US20260048448A1

Provided is a tabbing device for manufacturing a solar battery module, which is capable of preventing over-soldering and under-soldering from occurring in the tabbing device for performing soldering during manufacture of a solar battery module, wherein the tabbing device for manufacturing a solar battery module includes: a solar battery module cell transported by cell unit along conveyor transport equipment; a soldering head provided on an upper side of the solar battery module cell and having embedded therein a heat source configured to provide heat to solder flux coated on the solar battery module cell being transported; a cooling unit installed to be positioned outside the soldering head, and configured to discharge cooling fluid to a lower position of the soldering head and cool the soldering head; and a control unit configured to control operations of the cooling unit and the soldering head in a case where transportation of the solar battery module cell is stopped, wherein, when the transportation of the solar battery module cell is stopped, the control unit operates the cooling unit to provide the cooling fluid and when restarting, stops the operation of the cooling unit and controls the temperature of the heat source to be increased to a predetermined temperature until all of the solar battery module cells in the offset section pass through the lower part of the soldering head.

FIRE PROTECTION SYSTEMS FOR ROOFTOP SOLAR PANEL INSTALLATIONS, METHODS AND WATER SPRAY NOZZLES THEREFOR

Nº publicación: US20260048287A1 19/02/2026

Solicitante:

MINIMAX VIKING PATENT MAN GMBH [DE]
Minimax Viking Patent Management GmbH

US_20260048287_PA

Resumen de: US20260048287A1

Fire protection systems for a rooftop solar panel installation with solar panels. The fire protection system has a group of water spray nozzles with a metric K-factor of 20 or less to discharge firefighting fluid to a coverage area of the rooftop solar panel installation, a fluid pipe system connecting the group of water spray nozzles to a fluid supply for providing firefighting fluid, a fire hazard detection system with at least one fire hazard detector configured to monitor the coverage area, and at least one detection control unit to generate an alarm signal upon detection of a fire hazard within the coverage area, a valve unit configured to control passage of the firefighting fluid from the fluid supply, wherein the coverage area is at least 500 m2, and the group of water spray nozzles is configured to discharge the firefighting fluid received from the fluid supply to the coverage area with a normalized fluid application rate of 15 mm/m2/min or less.

traducir