Ministerio de Industria, Turismo y Comercio LogoMinisterior
 

Alerta

Resultados 958 resultados
LastUpdate Última actualización 30/10/2025 [07:02:00]
pdfxls
Publicaciones de solicitudes de patente de los últimos 60 días/Applications published in the last 60 days
previousPage Resultados 225 a 250 de 958 nextPage  

一种铁掺杂氢氧化镍复合铁掺杂氧化铈电催化剂及其在电解水中的应用

NºPublicación:  CN120738689A 03/10/2025
Solicitante: 
中国科学院大连化学物理研究所
CN_120738689_PA

Resumen de: CN120738689A

本申请属于电催化分解水制氢技术领域,提供了一种铁掺杂氢氧化镍复合铁掺杂氧化铈电催化剂及其在电解水中的应用。所述一种铁掺杂氢氧化镍复合铁掺杂氧化铈电催化剂包括镍基底,所述镍基底表面负载有由二维纳米片堆积形成的三维花状球形纳米颗粒的多孔的催化活性层。所述催化活性层包含铁掺杂的六方堆积的氢氧化镍结构,所述催化活性层包含铁掺杂的立方堆积的氧化铈结构,所述催化活性层中无晶态结构的铁。本发明的铁掺杂氢氧化镍复合铁掺杂氧化铈电催化剂在电催化分解水的氧气析出反应中表现出了优异的析氧性能。

一种具有光热协同催化性能的中空微球高熵氧化物催化剂及其制备方法

NºPublicación:  CN120733731A 03/10/2025
Solicitante: 
淮阴师范学院
CN_120733731_PA

Resumen de: CN120733731A

本发明公开了一种具有光热协同催化性能的中空微球高熵氧化物催化剂及其制备方法,催化剂的化学式为(CuαCoβMnγFeδNiλ)O,催化剂的制备方法包括以下步骤:S1、将钴盐、镍盐、铜盐、铁盐和锰盐超声溶解在无水甲醇中,配制成均匀混合溶液;S2、将混合溶液转移到反应釜中,在一定温度的条件下反应一定时间,用去离子水和乙醇洗涤反应产物,干燥得到中空微球高熵氧化物催化剂。本发明的中空微球高熵氧化物催化剂具有较高的光热转换能力和化学稳定性,作为硼氢化钠水解的催化剂使用寿命长,具有优异的光热催化硼氢化钠水解制氢功能,为实现光控硼氢化钠水解提供了现实依据。

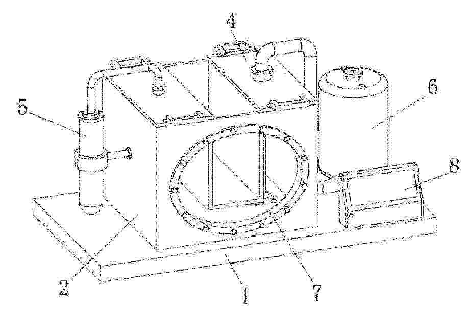
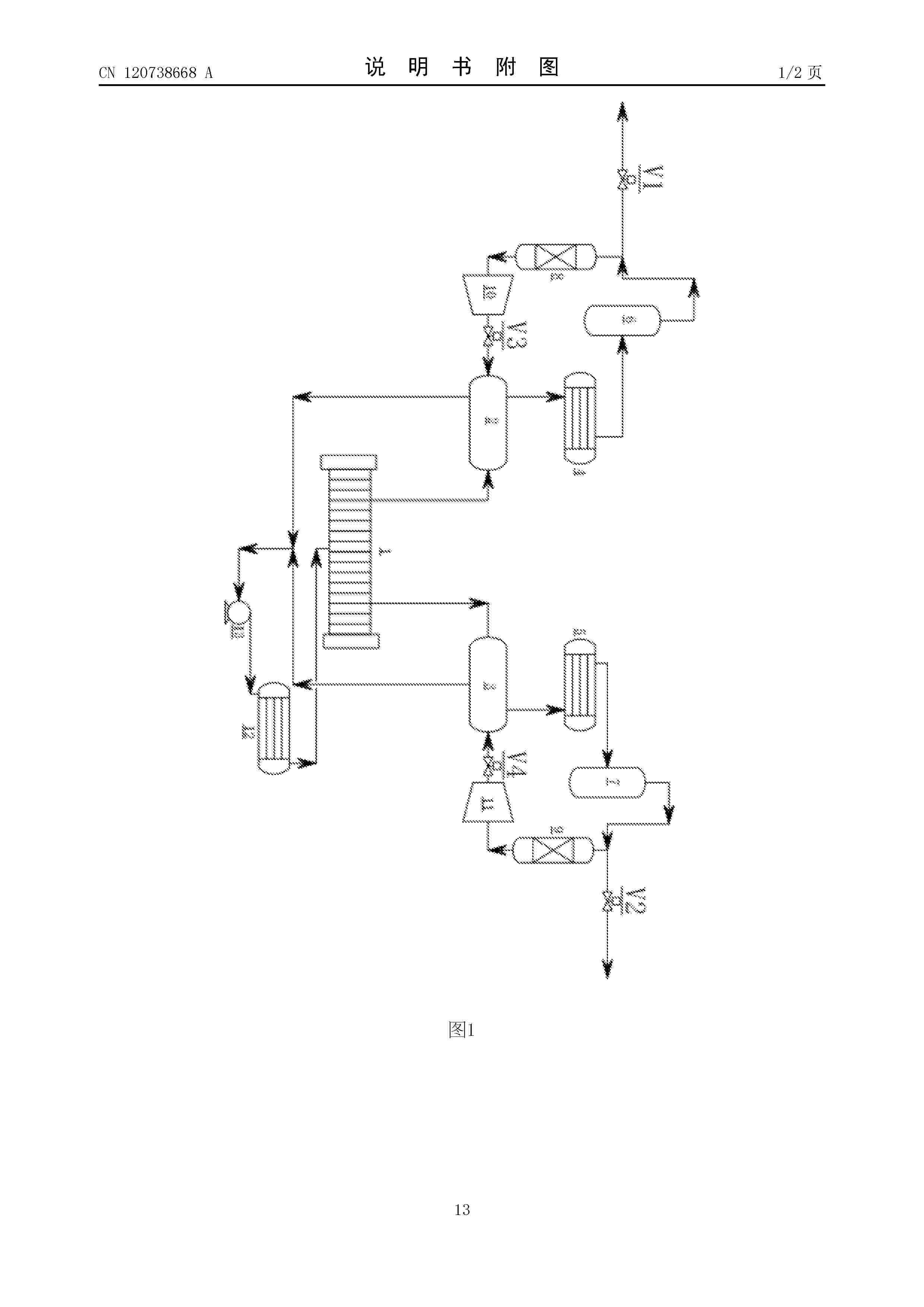
一种适应高压低负荷和频繁启停的电解制氢系统和方法

NºPublicación:  CN120738668A 03/10/2025
Solicitante: 
航天长征化学工程股份有限公司
CN_120738668_A

Resumen de: CN120443203A

The invention discloses an electrolytic hydrogen production system and method adaptive to high voltage, low load and frequent start and stop. The system comprises an electrolytic bath (1); the oxygen separator (2), the oxygen cooler (4), the oxygen drop catcher (6), the dehydrogenator (8), the oxygen circulating compressor (10) and the oxygen separator (2) are sequentially connected to form circulation; the hydrogen separator (3), the hydrogen cooler (5), the hydrogen drop catcher (7), the deaerator (9), the hydrogen circulating compressor (11) and the hydrogen separator (3) are sequentially connected to form circulation. According to the scheme provided by the invention, the oxygen generated by the electrolytic cell is returned to the oxygen separator after dehydrogenation treatment, and the hydrogen generated by the electrolytic cell is returned to the hydrogen separator after deoxidation treatment, so that the proportion of hydrogen in oxygen to oxygen in hydrogen is reduced, and the situation that the proportion of hydrogen in oxygen or oxygen in hydrogen exceeds the standard when the system operates at high pressure and low load is avoided; therefore, the system is interlocked, stopped and incapable of running.

一种带下沉监测的电解槽支撑结构

NºPublicación:  CN120738710A 03/10/2025
Solicitante: 
中能建氢能源有限公司能建绿色氢氨新能源(松原)有限公司青启未来(北京)氢能源科技有限公司
CN_120738710_PA

Resumen de: CN120738710A

本发明涉及电解水制氢技术领域,具体为一种带下沉监测的电解槽支撑结构,其能够监测极板下沉状况以便及时排除泄露隐患,其包括底座,所述底座上设置有滚动支撑件,所述滚动支撑件上放置有两个对称布置的支撑滑块,两个所述支撑滑块上放置有支撑板,所述支撑板的底部与所述支撑滑块的顶部为楔形配合,两个所述支撑滑块内贯穿设置有螺杆且所述螺杆上设置有紧贴所述支撑滑块外壁的锁紧件,所述螺杆的一端安装有应力传感器,所述支撑板上设置于用于支撑电解槽外缘的绝缘支撑滚轴。

メタン製造システム

NºPublicación:  JP2025145189A 03/10/2025
Solicitante: 
大阪瓦斯株式会社
JP_2025145189_PA

Resumen de: JP2025145189A

【課題】コストの増加や設置スペースの拡大を抑えつつ、高濃度なメタンの製造が可能なメタン製造システムを提供する。【解決手段】メタンを製造するメタン製造システム1であって、水素と一酸化炭素及び二酸化炭素の少なくともいずれか一方とを含む第1ガスが供給されるメタン化反応部4と、メタン化反応部4で得られた少なくともメタンを含むメタン化反応出口成分を含んだ第2ガスが供給されるメタン分離部5と、を備えており、メタン分離部5は、メタン分離膜によって第2ガスをメタンを主成分として含む目的ガスと、他の残余成分を主成分として含むリサイクルガスとに分離し、リサイクルガスは、メタン化反応部4に供給される。【選択図】図1

電解装置および電解方法

NºPublicación:  JP2025144866A 03/10/2025
Solicitante: 
株式会社東芝
JP_2025144866_PA

Resumen de: AU2025200886A1

An electrolysis device includes: an electrolysis cell; a cathode supply flow path; an anode supply flow path; a cathode discharge flow path; an anode discharge flow path; a cathode flow rate regulator to adjust a flow rate A of a cathode supply fluid; an anode flow rate regulator to adjust a flow rate B of a anode supply fluid; a first flowmeter to measure a 5 flow rate C of a cathode discharge fluid; a second flowmeter to measure a flow rate D of a anode discharge fluid; and a control device to estimate a Faraday efficiency according to a relational expression for approximating the Faraday efficiency to a function including the C and D, and control the cathode flow rate regulator according to the estimated Faraday efficiency to control the A. 10 An electrolysis device includes: an electrolysis cell; a cathode supply flow path; an anode supply flow path; a cathode discharge flow path; an anode discharge flow path; a cathode flow rate regulator to adjust a flow rate A of a cathode supply fluid; an anode flow 5 rate regulator to adjust a flow rate B of a anode supply fluid; a first flowmeter to measure a flow rate C of a cathode discharge fluid; a second flowmeter to measure a flow rate D of a anode discharge fluid; and a control device to estimate a Faraday efficiency according to a relational expression for approximating the Faraday efficiency to a function including the C and D, and control the cathode flow rate regulator according to the estimated Faraday 10 efficiency to c

状態診断システム、状態診断方法、および電解システム

NºPublicación:  JP2025144821A 03/10/2025
Solicitante: 
株式会社東芝
JP_2025144821_PA

Resumen de: AU2025200754A1

A diagnosis system of an electrolysis device, includes: a device to output an impedance data indicating a measurement result of a complex impedance; a first memory unit to store prior data including a relation data indicating a relation between state of the device and a diagnosis result of a state of the device; a first processing unit to analyze the 5 impedance data, judge validity of an analysis result, and output an analysis data indicating the analysis result in which data indicating at least a part of a frequency region of the measurement result is determined valid; a second processing unit to output a state data indicating the state based on first data including the analysis data; a second memory unit to store second data including the state data; and a third processing unit to output a diagnosis 10 data based on data including the prior data and the second data. A diagnosis system of an electrolysis device, includes: a device to output an impedance data indicating a measurement result of a complex impedance; a first memory unit to store prior data including a relation data indicating a relation between state of the 5 device and a diagnosis result of a state of the device; a first processing unit to analyze the impedance data, judge validity of an analysis result, and output an analysis data indicating the analysis result in which data indicating at least a part of a frequency region of the measurement result is determined valid; a second processing unit to output a sta

アンモニアを分解するためのプロセス及び装置

NºPublicación:  JP2025146746A 03/10/2025
Solicitante: 
エアプロダクツアンドケミカルズインコーポレイテッド
JP_2025146746_PA

Resumen de: AU2025201947A1

In a process in which ammonia is cracked to form a hydrogen gas product and an offgas comprising nitrogen gas, residual hydrogen gas and residual ammonia gas, residual ammonia is recovered from the offgas from the hydrogen recovery process by partial condensation and phase separation, and hydrogen is recovered from the resultant ammonia-lean offgas by partial condensation and phase separation. The recovered ammonia may be recycled the cracking process and the recovered hydrogen may be recycled to the hydrogen recovery process to improve hydrogen recovery from the cracked gas. Overall hydrogen recovery from the ammonia may thereby be increased to over 99%. In a process in which ammonia is cracked to form a hydrogen gas product and an offgas comprising nitrogen gas, residual hydrogen gas and residual ammonia gas, residual ammonia is recovered from the offgas from the hydrogen recovery process by partial condensation and phase separation, and hydrogen is recovered from the resultant ammonia-lean offgas by partial condensation and phase separation. The recovered ammonia may be recycled the cracking process and the recovered hydrogen may be recycled to the hydrogen recovery process to improve hydrogen recovery from the cracked gas. Overall hydrogen recovery from the ammonia may thereby be increased to over 99%. ar a r n a p r o c e s s i n w h i c h a m m o n i a i s c r a c k e d t o f o r m a h y d r o g e n g a s p r o d u c t a n d a n o f f g a s c o m p r i s i n g n i t r o

水電解スタック

NºPublicación:  JP2025146197A 03/10/2025
Solicitante: 
本田技研工業株式会社
JP_2025146197_PA

Resumen de: US2025297392A1

A water electrolysis stack includes: a membrane electrode assembly including an electrolyte membrane and a plate-shaped current collector provided on one of both sides of the electrolyte membrane in the thickness direction thereof; a water introduction unit for introducing water from the outside; a water flow path member disposed so as to face the current collector and provided with a water flow path for guiding, along the surface direction of the current collector, the water introduced into the water introduction unit; and a pumping unit for pumping the water to the water introduction unit. The pumping unit continuously changes the pumping amount of the water, thereby pulsating the water flowing through the water flow path along the surface direction of the current collector.

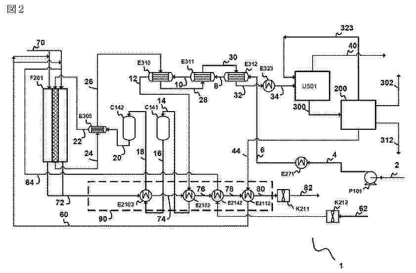
水素製造制御装置、水素製造制御方法、および水素製造システム

NºPublicación:  JP2025145003A 03/10/2025
Solicitante: 
東芝エネルギーシステムズ株式会社
JP_2025145003_PA

Resumen de: JP2025145003A

【課題】電力の変動に対しても電解セルの劣化を抑制できる水素製造制御装置、水素製造制御方法、および水素製造システムを提供する。【解決手段】実施形態によれば水素製造システムにおいて水素製造を制御する水素製造制御装置200は、電源電力の電源電力値に関する電源電力情報を取得する電源電力情報取得部231と、モジュール電力の供給を受けて運転状態にある電解モジュールの運転台数に関する運転情報を取得する運転情報取得部232と、電源電力情報に基づいて原料水流量指令値を算出する原料水流量指令値算出部233と、運転情報に基づいて添加水素流量指令値を算出する添加水素流量指令値算出部234と、電源電力情報と運転情報とに基づいて電解モジュールへのモジュール電力供給・停止指令を決定する進行制御部240と、出力部250とを具備する。【選択図】図3

アンモニア分解用触媒及びこの製造方法

NºPublicación:  JP2025533192A 03/10/2025
Solicitante: 
ポスコホールディングスインコーポレーティッド
JP_2025533192_PA

Resumen de: CN120225279A

The invention relates to a catalyst for ammonia decomposition and a preparation method thereof. More specifically, the present invention relates to a catalyst for ammonia decomposition, a method for preparing the same, and a method for ammonia decomposition using the same, the catalyst for ammonia decomposition comprising an MgAl2O4 spinel carrier and ruthenium, the ruthenium content being 0.1-5 wt% based on the total catalyst weight.

ガス供給物の吸熱反応を行うための装置

NºPublicación:  JP2025146733A 03/10/2025
Solicitante: 
レール・リキード-ソシエテ・アノニム・プール・レテュード・エ・レクスプロワタシオン・デ・プロセデ・ジョルジュ・クロード
JP_2025146733_PA

Resumen de: US2025296063A1

Apparatus for the endothermic reaction of a gas feed, the apparatus comprising: a pre-heater arranged for pre-heating the gas feed, —at least one reactor tube, —a furnace arranged for the radiation and/or convection heating of said at least one reactor tube, said at least one reactor tube being at least partially filled with a catalyst material configured for promoting the endothermic reaction, said at least one reactor tube comprising a tube inlet for said pre-heated gas feed, —a main reaction tube portion extending within said furnace and a pre-reaction tube portion extending outside of the furnace, said pre-reaction tube portion being arranged between the tube inlet and the main reaction tube portion, wherein part of the catalyst material is extending within the pre-reaction tube portion.

一种海水中尿素电氧化催化剂的制备方法及其应用

NºPublicación:  CN120738677A 03/10/2025
Solicitante: 
浙江海洋大学
CN_120738677_PA

Resumen de: CN120738677A

本发明属于海水中尿素电氧化催化技术领域,公开了一种海水中尿素电氧化催化剂的制备方法及其应用,制备方法包括以下步骤:S1、准备浸泡泡沫镍,干燥备用;S2、在泡沫镍中加入含有九水硝酸铬和钴氰化钾的水溶液,反应完成后清洗并干燥,生成NiCo‑PBA@NF;其中,九水硝酸铬的浓度为0.75mg/ml~1.25mg/ml,钴氰化钾的浓度为0.75mg/ml~1.25mg/ml;将CrNiCo‑PBA@NF加入含有硫脲的水溶液,反应完成清洗并干燥,生成S‑CrNiCo‑PBA@NF;其中,硫脲的浓度为0.15mmol/ml~0.4mmol/ml;本发明通过两次水热处理,在泡沫镍上原位生长S‑CrNiCo‑PBA@NF来作为电催化剂,同时利用尿素氧化有效抑制析氯反应,提高UOR电催化效率和稳定性。

一种RuSe0.5/Ti3C2/ZnIn2S4复合催化剂的制备方法及其应用

NºPublicación:  CN120733767A 03/10/2025
Solicitante: 
华东理工大学
CN_120733767_PA

Resumen de: CN120733767A

本发明提供了一种RuSe0.5/Ti3C2/ZnIn2S4复合催化剂的制备方法及其应用,所述材料在光催化分解水制氢方面具有优异的性能。本发明首先以钛碳化铝为原料通过盐酸和氟化锂刻蚀、超声制备剥离的碳化钛纳米片;然后将碳化钛纳米片、四水合氯化铟、氯化锌和硫代乙酰胺分散在甘油水溶液中经油浴制备Ti3C2/ZnIn2S4复合材料;最终将氯化钌和亚硒酸钠分散于含三乙醇胺的Ti3C2/ZnIn2S4复合材料的水溶液中,在光照下以诱导硒化钌光沉积制备得到RuSe0.5/Ti3C2/ZnIn2S4复合材料。本发明所制备的RuSe0.5/Ti3C2/ZnIn2S4复合催化剂,具有S型异质结结构,不仅为光解水制氢反应提供了大量的活性位点和丰富的电子环境,还构建起了载流子的定向快速转移的通道,加速了电子‑空穴对的分离,提高了电子的迁移速率,表现出优异的光催化分解水产氢性能。

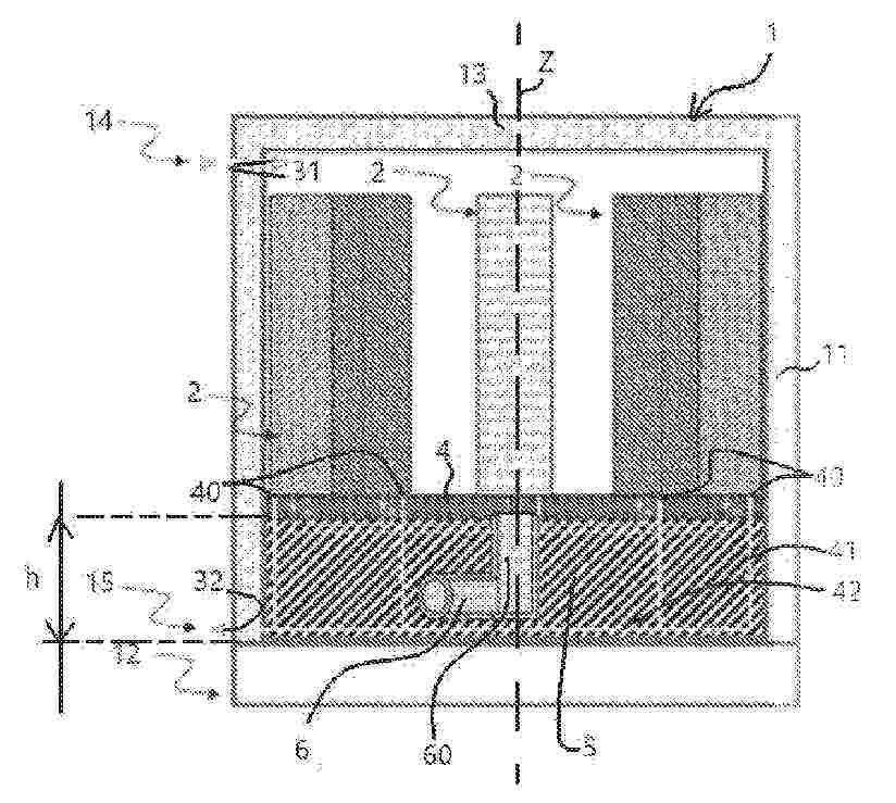
Boîte chaude comprenant des empilements de plaques pour électrolyseur à oxyde solide (SOEC) ou pour système de pile à combustible (SOFC) uniformément alimentés, et installation associée

NºPublicación:  FR3160823A1 03/10/2025
Solicitante: 
GENVIA [FR]
SERVICES PETROLIERS SCHLUMBERGER [FR]
GENVIA,
SERVICES PETROLIERS SCHLUMBERGER
FR_3160823_PA

Resumen de: FR3160823A1

L’invention concerne une boîte chaude (1) de stacks (2) d’électrolyse haute température réversible SOEC/SOFC, comportant une cuve (10) accueillant au moins deux stacks, une entrée (14) et une sortie (15) par laquelle des premier et second fluides (32) peuvent entrer et être évacués, ladite boîte chaude comportant en outre une première conduite d’amenée (6) d’un troisième fluide dans chacun desdites au moins deux stacks (2), qui s’étend depuis l’extérieur de ladite cuve jusqu’à un arbre central (60). La boîte chaude comprend des sous-conduites (61) de répartition dudit troisième fluide, qui s’étendent chacune depuis l’arbre central de distribution jusqu’à une entrée d’un stack, lesdits au moins deux stacks étant positionnés à égale distance dudit arbre central. La boîte chaude comprend également des canaux d’évacuation (62) qui s’étendent depuis le fond de chacun des stacks, jusqu’à une seconde conduite d’évacuation qui collecte un quatrième fluide et qui l’évacue hors de ladite cuve. Figure pour l’abrégé : Fig. 1

BYPASSABLE CIRCUITRY ARRANGEMENTS FOR ELECTROLYZERS WITH BYPASSABLE BIPOLAR PLATES

NºPublicación:  WO2025202430A1 02/10/2025
Solicitante: 
ANALOG DEVICES INTERNATIONAL UNLIMITED CO [IE]
ANALOG DEVICES INTERNATIONAL UNLIMITED COMPANY
US_2025305169_A1

Resumen de: WO2025202430A1

Various examples are directed to an electrolyzer system comprising an electrolyzer stack and a control circuit. The electrolyzer stack may comprise a first bipolar plate, a second bipolar plate parallel to the first bipolar plate and a third bipolar plate parallel to the second bipolar plate. The electrolyzer stack may further comprise a first switch electrically coupled between the first bipolar plate and the second bipolar plate to selectively electrically couple the first bipolar plate and the second bipolar plate, and a second switch electrically coupled between the first bipolar plate and the second bipolar plate to selectively electrically coupled the second bipolar plate and the third bipolar plate. The controller circuit may be configured to actuate the first switch to electrically couple the first bipolar plate and the second bipolar plate.

水素製造システム

NºPublicación:  JP2025144256A 02/10/2025
Solicitante: 
大和ハウス工業株式会社
JP_2025144256_PA

Resumen de: JP2025144256A

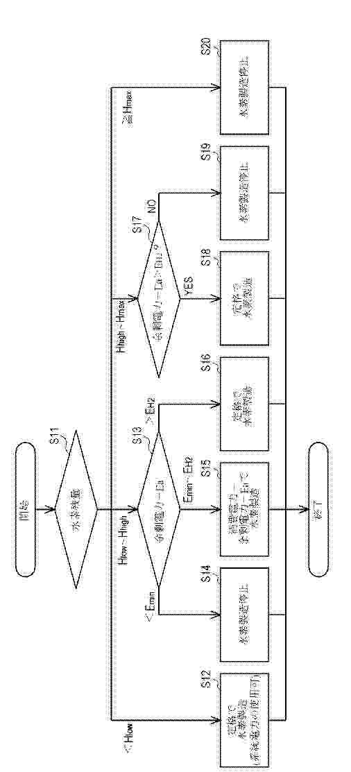
【課題】余剰電力の利用の拡大及び水素製造の効率の向上を図ることができる水素製造システムを提供する。【解決手段】制御装置40は、水素貯蔵装置30の水素貯蔵量がHhigh未満である場合、余剰電力に応じた消費電力で水素製造装置20を運転させ(ステップS14からS16)、水素貯蔵量がHhigh以上である場合、余剰電力が水素製造装置20の定格運転時の消費電力(EH2+Ea)以上であるとき(ステップS17でYES)には水素製造装置20を定格運転させ(ステップS18)、余剰電力が水素製造装置20の定格運転時の消費電力(EH2+Ea)未満であるとき(ステップS17でNO)には水素製造装置20の運転を停止させる(ステップS19)。【選択図】図2

HOT BOX COMPRISING UNIFORMLY POWERED STACKS OF PLATES FOR SOLID OXIDE ELECTROLYZER (SOEC) OR FOR FUEL CELL SYSTEM (SOFC), AND ASSOCIATED INSTALLATION

NºPublicación:  WO2025202201A1 02/10/2025
Solicitante: 
GENVIA [FR]
SCHLUMBERGER TECHNOLOGY CORP [US]
SCHLUMBERGER CA LTD [CA]
SERVICES PETROLIERS SCHLUMBERGER [FR]
SCHLUMBERGER TECHNOLOGY BV [NL]
GENVIA,
SCHLUMBERGER TECHNOLOGY CORPORATION,
SCHLUMBERGER CANADA LIMITED,
SERVICES P\u00C9TROLIERS SCHLUMBERGER,
SCHLUMBERGER TECHNOLOGY B.V
FR_3160823_PA

Resumen de: WO2025202201A1

The invention relates to a hot box (1) of reversible high-temperature SOEC/SOFC electrolysis stacks (2), comprising a tank (10) accommodating at least two stacks, an inlet (14) and an outlet (15) through which first and second fluids (32) can enter and be discharged, said hot box further comprising a first supply pipe (6) for supplying a third fluid to each of said at least two stacks (2), and which extends from outside said tank to a central shaft (60). The hot box comprises sub-pipes (61) for distributing said third fluid, these each extending from the central distribution shaft to an inlet of a stack, said at least two stacks being positioned at equal distances from said central shaft. The hot box also includes discharge channels (62) which extend from the bottom of each of the stacks, to a second discharge pipe that collects a fourth fluid and discharges it out of said tank.

IMPROVED SYNGAS PRODUCTION WITH IMPROVED INTEGRATED HYDROGEN PRODUCTION

NºPublicación:  WO2025201610A1 02/10/2025
Solicitante: 
SEMPERCYCLE APS [DK]
SEMPERCYCLE APS

Resumen de: WO2025201610A1

The invention relates to a method for producing syngas from carbonaceous feedstock comprising two or more different compositions of carbonaceous material (e.g. plastics, textiles, biomass, organic matter, natural gas, biogas, carbon dioxide, waste gases), the method comprising: Gasification of the waste feedstock by feeding the feedstock into a primary reaction zone, hereby generating a first output stream; Feeding the first output stream from the first reactor into a secondary reaction zone hereby generating a second output stream; Feeding the second output stream into a cleaning and conditioning reaction zone, hereby generating a third output stream Feeding the third output stream from the cleaning and conditioning reaction zone into a product synthesis reaction zone hereby generating a fourth output stream; Separating the fourth output stream from the product reaction into a fifth liquid crude product stream which is sent for further treatment (e.g., distillation) and at least a sixth and a seventh gas stream; At least part of the sixth gas stream is recycled to the product synthesis reaction zone; At least part of the seventh gas stream is looped back to the primary reaction zone for further conversion; Gasification parameters for the first and the second reaction zones are controlled to take into account the composition and amount of the recycled gas streams; and Providing a solid oxide electrolysis system (SOEC) to create a hydrogen and oxygen input to the process; Prov

METHOD AND SYSTEM FOR DIRECT HYDROGEN FUEL INJECTION OF COMBUSTION ENGINE

NºPublicación:  US2025305442A1 02/10/2025
Solicitante: 
COSMIC ENERGY POWER INC [US]
Cosmic Energy Power Inc

Resumen de: US2025305442A1

A hydrogen fuel injection system can include a vessel having a fuel source inlet for receiving fuel, at least one electrically conductive mass within the vessel for providing increased surface area to the fuel, a first electrode having a first polarization coupled to the at least one electrically conductive mass, a second electrode having an opposite polarization from the first polarization and coupled to the at least one electrically conductive mass, wherein the first electrode and second electrode are arranged and constructed to break down the fuel into hydrogen and oxygen when a power source applies a voltage across the first electrode and second electrode, a non-conductive barrier that at least partially isolates the first electrode from the second electrode, and at least a first outlet coupled to the vessel serving as a hydrogen fuel outlet to a combustion engine.

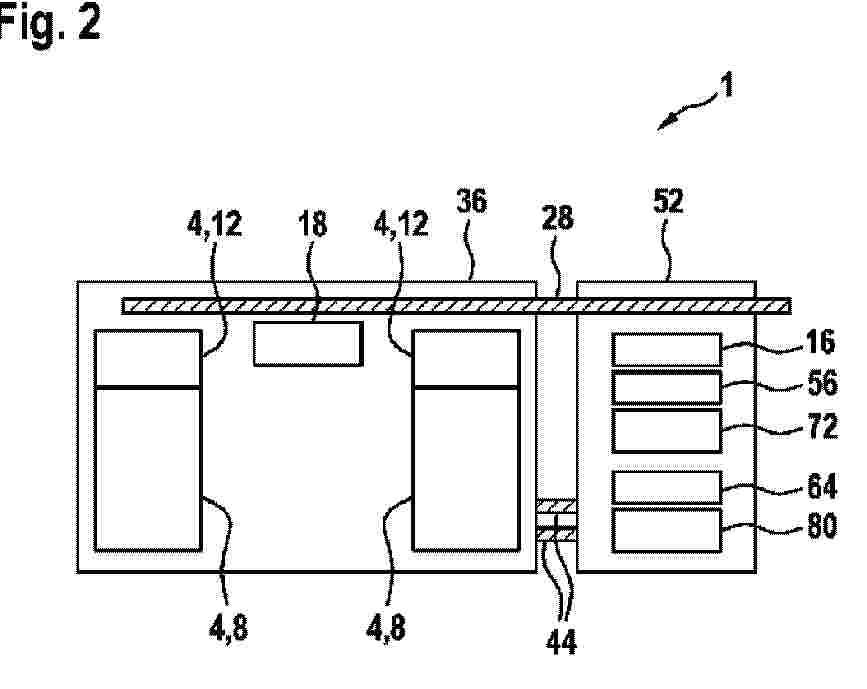
WATER ELECTROLYZER SYSTEM

NºPublicación:  US2025305164A1 02/10/2025
Solicitante: 
ROBERT BOSCH GMBH [DE]
Robert Bosch GmbH
JP_2025515737_PA

Resumen de: US2025305164A1

The invention relates to a water electrolyzer system (1) for producing hydrogen. According to the invention, the water electrolyzer system (1) comprises an electrolysis stack (8) for converting water into hydrogen, a power electronics means (12) for transforming the alternating current into a direct current in order to supply the electrolysis stack (8), components (56, 64, 72, 80) for preparing the process media supplied to and discharged from the electrolysis stack (8), and a control unit (18) for controlling the electrolysis stack (8), as well as the power electronics means (12) and the components (56, 64, 72, 80) for preparing the media. At least the electrolysis stack (8), the power electronics means (12), and the control unit (18) are formed together as an electrolyzer module (36), and the components (56, 64, 72, 80) for preparing and conveying the media are formed together as a process module (52). The modules (36, 52) are provided with connection means (32, 40, 48, 84), via which the individual modules (36, 52) can be fluidically and electrically connected together.

BYPASSABLE CIRCUITRY ARRANGEMENTS FOR ELECTROLYZERS WITH BYPASSABLE BIPOLAR PLATES

NºPublicación:  US2025305169A1 02/10/2025
Solicitante: 
ANALOG DEVICES INTERNATIONAL UNLIMITED CO [IE]
Analog Devices International Unlimited Company
US_2025305169_A1

Resumen de: US2025305169A1

Various examples are directed to an electrolyzer system comprising an electrolyzer stack and a control circuit. The electrolyzer stack may comprise a first bipolar plate, a second bipolar plate parallel to the first bipolar plate and a third bipolar plate parallel to the second bipolar plate. The electrolyzer stack may further comprise a first switch electrically coupled between the first bipolar plate and the second bipolar plate to selectively electrically couple the first bipolar plate and the second bipolar plate, and a second switch electrically coupled between the first bipolar plate and the second bipolar plate to selectively electrically coupled the second bipolar plate and the third bipolar plate. The controller circuit may be configured to actuate the first switch to electrically couple the first bipolar plate and the second bipolar plate.

ELECTRODE COMPOSITIONS

NºPublicación:  US2025305167A1 02/10/2025
Solicitante: 
COMMONWEALTH SCIENT AND INDUSTRIAL RESEARCH ORGANISATION [AU]
Commonwealth Scientific and Industrial Research Organisation
JP_2025511759_A

Resumen de: US2025305167A1

The present disclosure relates to electrode compositions, in particular electrode compositions comprising hybrid electrode particles, which can be used in solid oxide electrochemical cells. The present disclosure also relates to processes for preparing hybrid electrode particles. The present disclosure also relates to electrodes, including sintered electrodes, comprising the electrode compositions, and to solid oxide electrochemical cells comprising the electrode compositions.

GAS PRODUCTION SYSTEM

NºPublicación:  US2025305155A1 02/10/2025
Solicitante: 
CUMMINS EMISSION SOLUTIONS INC [US]
Cummins Emission Solutions Inc

Resumen de: US2025305155A1

A gas production system includes an electrolyzer configured to provide a gas comprising hydrogen gas and oxygen gas. The gas production system includes a housing having a housing inlet configured to receive the gas from the electrolyzer. The gas production system includes a first catalyst member configured to receive the gas from the housing inlet. The gas production system includes a second catalyst member configured to receive the gas from the first catalyst member. The gas production system includes a first injector configured to selectively provide a first amount of a treatment gas into the housing at a location between the housing inlet and the first catalyst member. gas production system includes a second injector configured to selectively provide a second amount of the treatment gas into the housing at a location between the first catalyst member and the second catalyst member.

MEMBRANE

Nº publicación: US2025305160A1 02/10/2025

Solicitante:

JOHNSON MATTHEY HYDROGEN TECH LIMITED [GB]
JOHNSON MATTHEY HYDROGEN TECHNOLOGIES LIMITED

JP_2025525301_PA

Resumen de: US2025305160A1

An electrolyte membrane comprising a recombination catalyst layer. The membrane has a thickness of less than or equal to 100 μm and is a single coherent polymer film comprising a plurality of ion conducting polymer layers. The recombination catalyst layer comprises particles of an unsupported recombination catalyst dispersed in an ion conducting polymer and the layer has a thickness in the range of and including 5 to 30 μm. Catalyst coated membranes (CCMs) incorporating the electrolyte membranes are also provided, together with methods of manufacturing the electrolyte membranes.

traducir