Si deseas distinguir tus productos, servicios o ambos de los de otra empresa, es posible que necesites una marca o nombre comercial. Descubre qué son, en qué consiste su procedimiento de registro y qué implica.
Información sobre los plazos de presentación de solicitudes de transformación de marcas de la Unión Europea en marca nacional española. Más información
Si tienes un nuevo dispositivo, producto o procedimiento que resuelva un problema técnico o tenga una ventaja práctica, existen distintas formas de protegerlo en España y en otros países. Descubre cómo hacerlo.
¿Tu innovación reside en la estética, la ornamentación o la apariencia de tu producto? Protégela mediante un diseño industrial. Descubre qué derechos confiere el registro y cómo realizar la tramitación.
Las indicaciones geográficas protegen el nombre de un producto originario de una zona geográfica, a la cual le debe una determinada calidad, reputación u otra característica. Descubre qué son, en qué consiste su procedimiento de registro y qué beneficios conceden.
Las patentes publicadas en todo el mundo son una valiosa fuente de información científica, técnica y comercial.
La Oficina de Propiedad Intelectual de la Unión Europea (EUIPO) reabre los Bonos 1 (IP Scan y IP Scan Enforcement), 2 (Marcas y Diseños) y 3 (patentes) del SME Fund para pymes y emprendedores, que pueden solicitar las ayudas desde el 20 de octubre de 2025.
Si eres emprendedor/a o una empresa y quieres potenciar y mejorar la rentabilidad de tu negocio protegiendo de forma adecuada los activos intangibles de tu organización, en este espacio encontrarás lo necesario.
Resumen de: CN120701285A
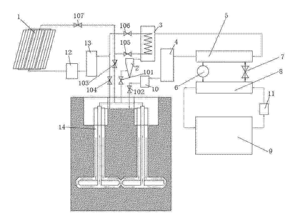
本公开提出一种可燃冰和地热协同开发利用系统和方法,其中,系统包括:开采平台;地热井,地热井用于通入循环的储热介质,储热介质用于将地热层中的热量传输到开采平台中,以及加热可燃冰层;气井,气井用于将可燃冰层中产生的分解气体传输至开采平台中;调压装置,调压装置用于控制可燃冰层的压力变化速率保持在速率阈值以下。在本公开的一种可燃冰和地热协同开发利用系统和方法中,利用地热层中开采的热量加热可燃冰层中的可燃冰,省去了可燃冰层的加热能耗,从而有效降低了可燃冰的开采成本,另外,控制可燃冰层的压力变化速率保持在速率阈值以下,大幅降低了发生海底滑坡地震等灾害的风险。
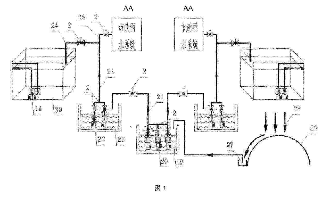
Resumen de: CN120701403A
本发明公开了一种深井资源开采热害防控及综合利用方法,包括如下步骤:设计采场、水沟、水仓的保温层以及采场的取热管道;根据设计结果,安装采场、水沟、水仓的保温层以及采场的取热管道;当采场内充填体开始放热时,向取热管道内通入冷却水,并将吸热后的冷却水引流至水沟,经水沟排入水仓;将地热涌水引流至水沟,经水沟排入水仓;当采场内充填体的热量释放完成后,拆除取热管道。本发明工艺流程简单,施工方便,成本低,在防控热害的同时,还能对热害进行充分利用,具有显著经济效益。
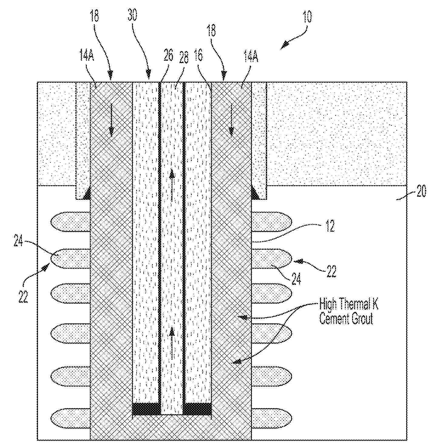
Resumen de: CN120702116A
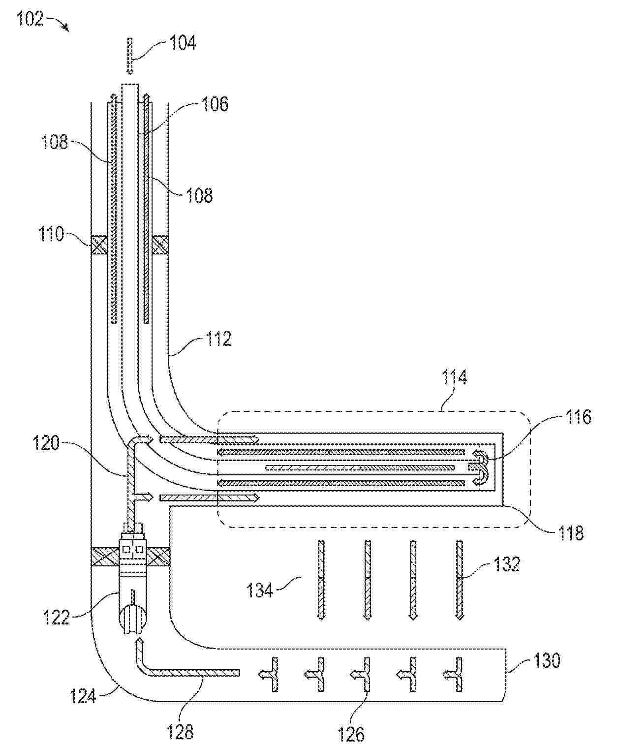
本发明公开了一种柔性地热取热管及地热取热施工方法,柔性地热取热管包括:多个内管,由前至后地排布,且相邻两内管之间设有一中空的球头;多个球座结构,球座结构内设有一球窝,多个球座结构套设在多个内管外并通过其球窝与多个内管的球头铰接配合,且相邻两球座结构中,前一球座结构的后端与后一球座结构的前端密封活动连接;其中,多个内管通过多个球座结构连通形成一第一通道,第一通道能与一第二通道连通形成地热取热回路。本发明的柔性地热取热管在下入作业井中,多个内管之间的角度能够随作业井的角度而适应性地调整,通过在地热温度高的地热储层形成多分支结构并利用多个柔性地热取热管同时取热,大大增加了取热井中地热储层的换热面积。
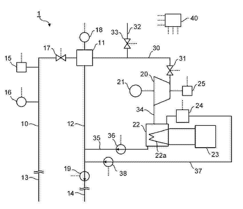
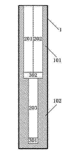
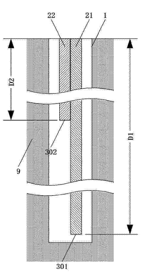
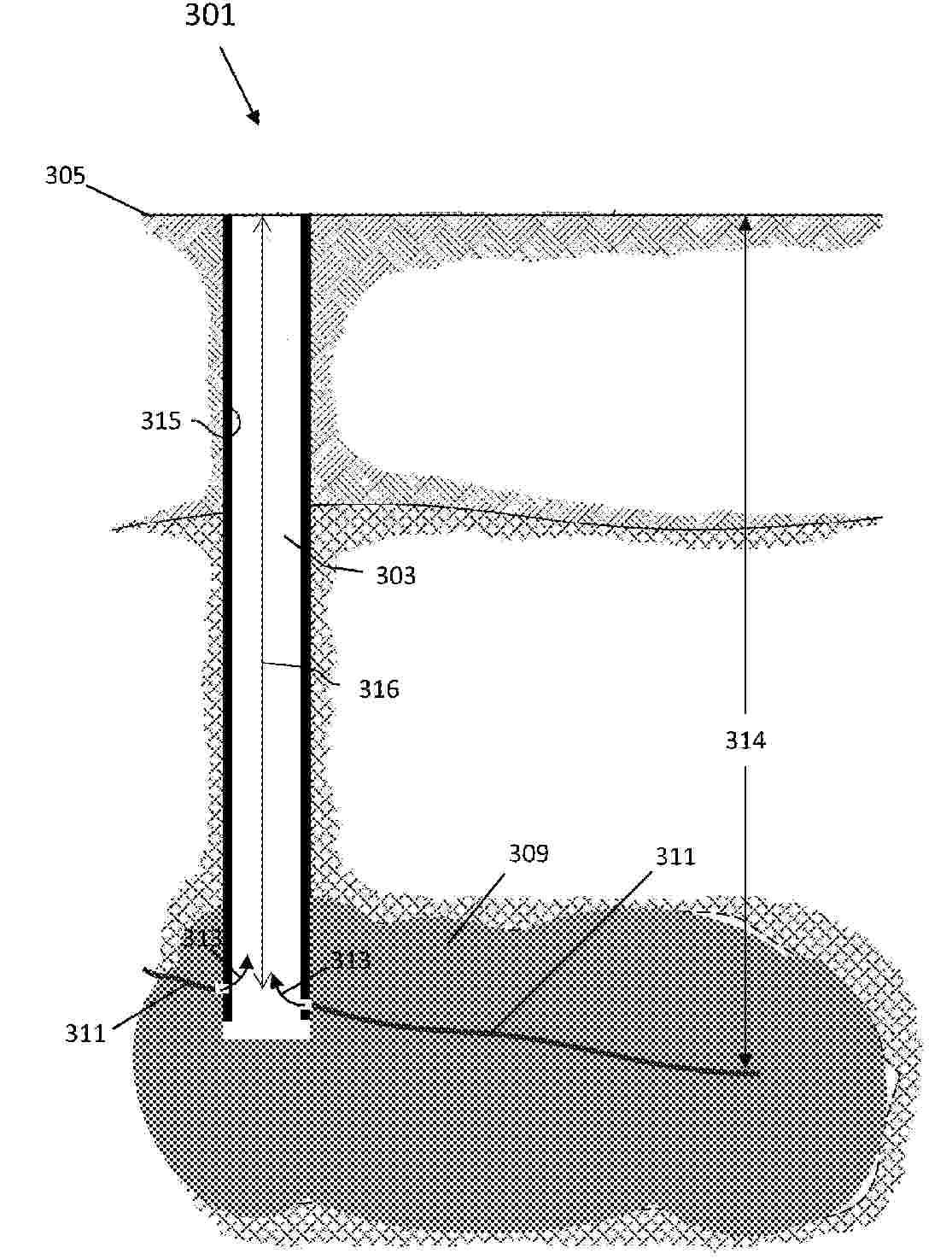
Nº publicación: CN120702114A 26/09/2025
Solicitante:
中国石油化工股份有限公司中石化石油工程技术研究院有限公司

Resumen de: CN120702114A
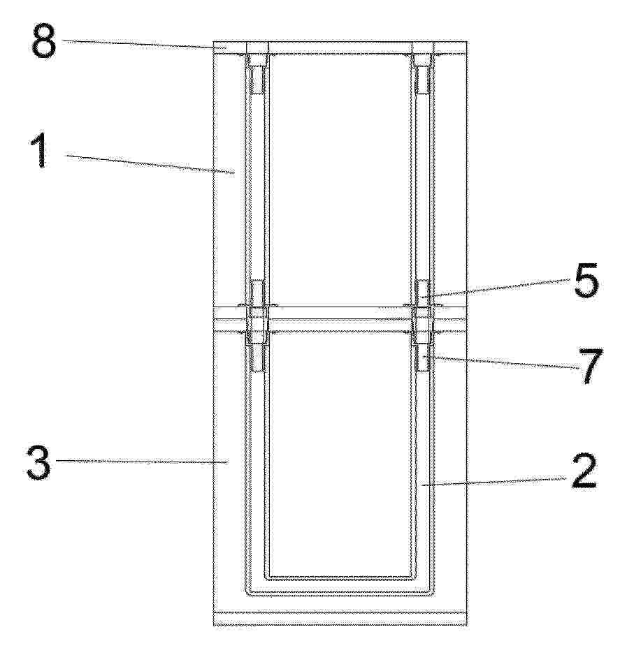
本发明属于地热应用技术领域,具体地,涉及一种尾端插入式井下取热装置。尾端插入式井下取热装置包括:设置在井筒内的插管封隔机构,在井筒的侧壁设置有射孔段,插管封隔机构坐封在射孔段的下方;设置在井筒内的扰流泵,扰流泵通过插接的方式密封设置在插管封隔机构内;同轴设置在井筒内的换热单元,换热单元坐封在射孔段的上方;在插管封隔机构与井筒的坐封位置以及换热单元和井筒的坐封位置之间形成第二环空,第二环空与射孔段连通,扰流泵的上端口与第二环空连通,扰流泵的下端口与插管封隔机构的下方连通,换热单元通过循环介质的方式与第二环空内的地热水进行热交换。
