Ministerio de Industria, Turismo y Comercio LogoMinisterior
 

Alerta

Resultados 548 resultados
LastUpdate Última actualización 27/12/2025 [06:49:00]
pdfxls
Solicitudes publicadas en los últimos 15 días / Applications published in the last 15 days
previousPage Resultados 250 a 275 de 548 nextPage  

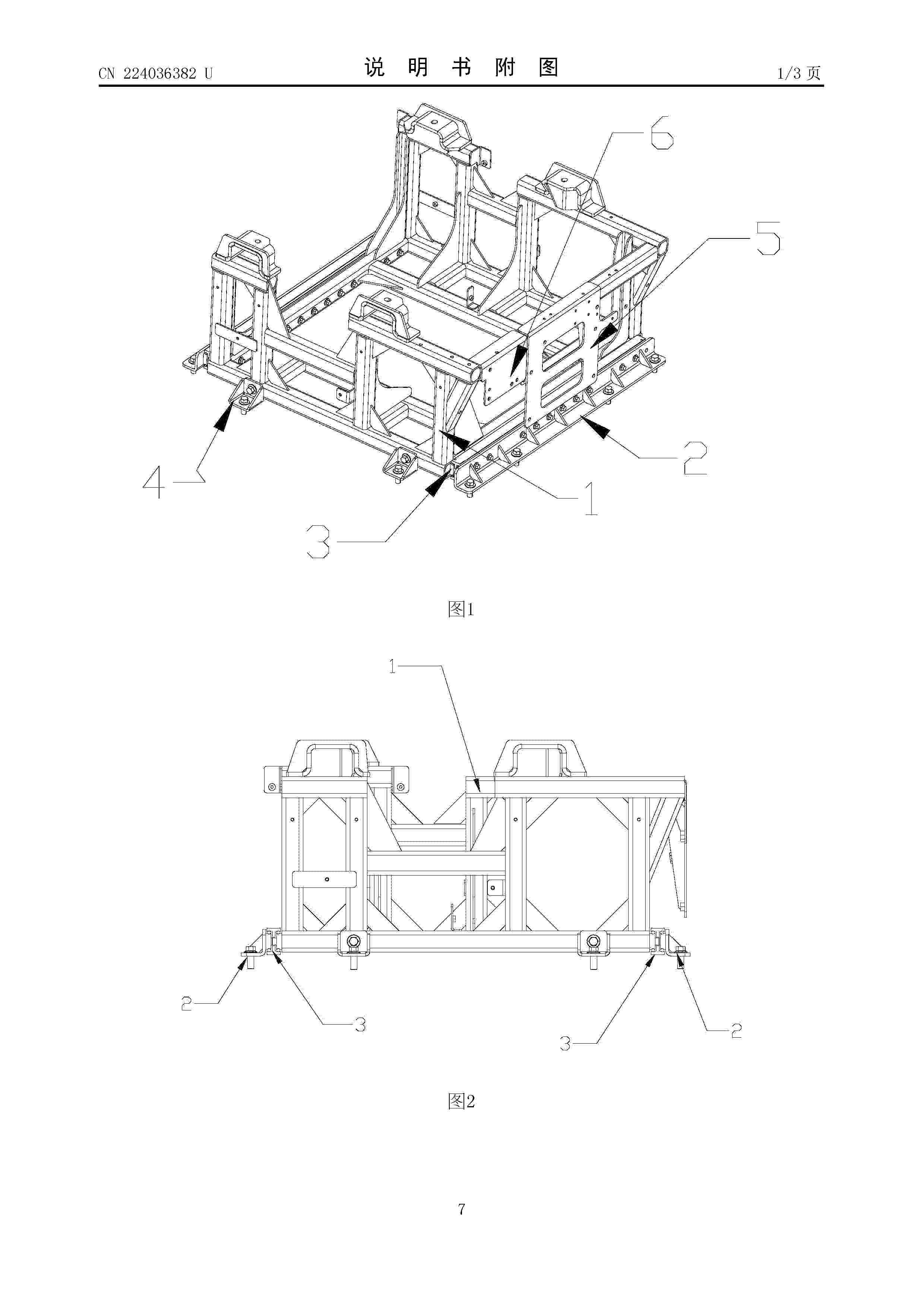
一种侧开式电堆储能柜

NºPublicación:  CN223693157U 19/12/2025
Solicitante: 
四川华泸光电集团有限公司四川中新储能科技有限公司
CN_223693157_U

Resumen de: CN223693157U

本实用新型涉及电堆养护技术领域,特别涉及一种侧开式电堆储能柜,储能柜包括箱体以及设置在箱体内的翻板以及和翻板连接的连接组件,箱体内设置有支撑板,电堆放置在支撑板上,翻板可转动的和支撑板连接,连接组件包括转轮组、拉绳以及摇杆,转轮组可转动的设置在箱体内,拉绳设置在翻板和转轮组之间,摇杆可转动的设置在箱体外侧,摇杆和转轮组连接,摇杆转动带动所述拉绳在转轮组上收放进而使翻板转动。本实用新型中,转动摇杆使翻板和支撑板平行时,将电堆推出即可对电堆进行检修,整个结构增加了储能柜之间的空间利用率,同时操作简便便于对电堆进行检修。

一种抽屉式燃料电池发电单元堆叠装置

NºPublicación:  CN223693156U 19/12/2025
Solicitante: 
上海傲盈能源科技有限公司
CN_223693156_U

Resumen de: CN223693156U

本实用新型公开一种抽屉式燃料电池发电单元堆叠装置,本装置包括若干的堆叠架,所述堆叠架由立柱框架和至少两个横向辊组成,所述横向辊与立柱框架垂直固定,所述横向辊上设置两道承载板,形成一个发电子系统单元容腔,所述两道承载板能够在横向辊上前后运动,所述发电子系统单元置于两道承载板上,并能跟随两道承载板的前后运动,实现抽屉式进出。本装置适用于发电场景的高性能电堆以高效率为核心定制,全功率发电工况下拥有更高寿命,更优管路布局,减少管路压阻提升系统效率,快捷装卸方便安装运维。

一种制氢充氢控制方法及系统

NºPublicación:  CN121165813A 19/12/2025
Solicitante: 
永安行科技股份有限公司
CN_121165813_PA

Resumen de: CN121165813A

本发明提供一种制氢充氢控制方法及系统,包括,控制制氢模块对储氢模块充入氢气,并实时获取储氢模块的当前含氢量;当储氢模块的当前含氢量大于第一比例阈值时,控制制氢模块进入缓充模式;实时获取储氢模块的当前压力与压力上涨速率,当储氢模块的当前压力不小于第一压力阈值时,控制制氢模块的功率降低,当储氢模块的当前压力不大于第二压力阈值时,控制制氢模块的功率升高,直至储氢模块的当前压力位于第一压力阈值与第二压力阈值之间且储氢模块的压力上涨速率为基准速率;当储氢模块的当前含氢量达到满含量时,控制制氢模块停止对储氢模块充入氢气。采用本发明技术方案后,能够控制制氢模块的功率,从而保护储氢模块,延缓部件使用寿命。

用于全钒液流电池电堆的密封方法及液流电池电堆系统

NºPublicación:  CN121172180A 19/12/2025
Solicitante: 
贵州志喜科技有限公司
CN_121172180_PA

Resumen de: CN121172180A

本发明的实施例提供了一种用于全钒液流电池电堆的密封方法及液流电池电堆系统,涉及液流电池领域。该该用于全钒液流电池电堆的密封方法包括控制双极板进行涂胶;控制双极板放入导流框的凹槽内并进行热熔;控制压条贴覆于双极板远离凹槽的一面并进行热熔;控制盖板贴覆于所述导流框并进行连接。在全钒液流电池电堆的制造过程中,通过涂胶、热熔以及连接盖板等步骤,提高了导流框与双极板以及盖板之间的密封性,并降低密封失效几率,防止电解质溶液泄露,从而避免安全事故。液流电池系统。该液流电池电堆系统由用于全钒液流电池电堆的密封方法实现,其具备用于全钒液流电池电堆的密封方法的全部功能。

燃料电池增湿用复合中空纤维膜及其制备方法

NºPublicación:  CN121161436A 19/12/2025
Solicitante: 
湖北先创科技有限公司
CN_121161436_PA

Resumen de: CN121161436A

本发明属于燃料电池技术领域,公开了一种燃料电池增湿用复合中空纤维膜及其制备方法。所述燃料电池增湿用复合中空纤维膜的制备方法包括以下步骤:将改性无机纳米粒子、聚砜、致孔剂和有机溶剂加入搅拌釜中,经过搅拌和真空静置脱泡后,得纺丝液;采用同轴纺丝头,将通过干‑湿纺丝法将所述纺丝液制备出中空纤维膜。本发明中,有机链段枝接的无机纳米粒子提高了中空纤维膜的亲水性,其得到的中空纤维膜具有良好的增湿效果,同时,由于带有一定长度的有机链段枝接于纳米粒子表面,提高了无机‑有机界面的结合力,改性无机纳米粒子的加入提高了中空纤维膜的自支撑性,改善了中空纤维膜的强度,提高了增湿器的使用寿命。

一种基于电泳技术连续化制备液流电池用质子交换膜的方法

NºPublicación:  CN121161373A 19/12/2025
Solicitante: 
中国科学院金属研究所
CN_121161373_PA

Resumen de: CN121161373A

本发明涉及液流电池隔膜领域,具体为一种基于电泳技术连续化制备液流电池用质子交换膜的方法。该方法将树脂溶液置于电泳槽中,以连续化的金属基带为电极,控制电流、电压,在电场驱动下,带电的阴阳树脂离子朝向正负成膜电极移动,在金属基带上富集,经烘干固化后成膜,收卷。本发明利用电泳的方法制备的质子交换膜,可以实现连续化生产,并具有较好的离子选择性、机械性能以及较好的导电性,使液流电池具有较好的电池性能,为液流电池隔膜的发展提供新思路。本发明工艺简单,避免传统流延法的大量溶剂挥发带来的环保和安全问题。

固态储氢材料的高温放氢系统

NºPublicación:  CN223690855U 19/12/2025
Solicitante: 
氢清美科(中山)科技有限公司
CN_223690855_U

Resumen de: CN223690855U

本实用新型公开了一种固态储氢材料的高温放氢系统,包括:储氢材料设于储氢罐内;加热组件嵌设于储氢材料内部,用于将储氢材料加热以释放氢气至储氢罐内;发电模组与储氢罐相连通,以使储氢罐内输出的氢气供给发电模组进行发电;电力转换单元与发电模组进行电连接,并将发电模组发出的非稳压直流电转换为稳压直流电或稳压交流电输出;充电器与电力转换单元电连接,并将电力转换单元输出的稳压直流电或稳压交流电转换;储能模块的输入端与充电器电连接,且输出端与加热组件电连接,以接收充电器输出的电能并向加热组件供电。本实用新型可以使得整体的体积更为紧凑,提高了储氢材料放氢的效率,并且无需电网电源等外部能源提供加热所需的电能。

一种燃料电池电堆封装结构

NºPublicación:  CN223693158U 19/12/2025
Solicitante: 
河南工业大学
CN_223693158_U

Resumen de: CN223693158U

本实用新型公开了一种燃料电池电堆封装结构,涉及电堆封装技术领域,解决了现有技术中电堆封装结构组装不便、破坏单体内芯完整度的问题。本实用新型包括电堆芯体,所述电堆芯体设置在骨骼框架上,骨骼框架一端设有顶部端板,所述顶部端板上滑动设有与电堆芯体一端配合的推板结构,顶部端板上设有与推板结构配合的调节环盖;骨骼框架另一端可拆卸设有底部端板,骨骼框架上设有与底部端板配合的卡固结构;所述骨骼框架上设有密封壳。利用顶部端板和底部端板配合,实现对电堆芯体的位置固定,并通过卡固结构实现快速组装。进一步通过在顶部端板上设置推板机构和调节环盖,实现对电堆芯体的快速压紧固定,操作过程简单。利用端面压紧提高电池结构的整体性。

一体化固体氧化物电池制合成气系统

NºPublicación:  CN223693154U 19/12/2025
Solicitante: 
陕西氢能研究院有限公司
CN_223693154_U

Resumen de: CN223693154U

本实用新型涉及固体氧化物电池技术领域,且公开了一种一体化固体氧化物电池制合成气系统,包括:燃烧器以及与燃烧器连通的固体氧化物燃料电池及固体氧化物电解池。所述系统还包括:绝热外层壳体,所述固体氧化物电解池排布在所述绝热外层壳体内腔顶端中心,所述固体氧化物燃料电池排布在所述绝热外层壳体内腔内固体氧化物电解池的外围,燃烧器放置于所述绝热外层壳体内腔的底部。本实用新型实现了一体化设备的温度均匀化分布,避免了反应物浪费,实现了能量的合理分配和热量的梯度利用,设备的集中布局和高效耦合,提升了系统的综合效率。

一种用于氢燃料电池装堆装置

NºPublicación:  CN223693155U 19/12/2025
Solicitante: 
玉柴芯蓝(江苏)氢能源科技有限公司
CN_223693155_U

Resumen de: CN223693155U

本实用新型涉及电池堆叠技术领域,且公开了一种用于氢燃料电池装堆装置,包括滑轨、滑轨一侧固定连接的支柱、滑轨上滑动连接的滑台、支柱上端固定连接的支台、支柱外侧滑动连接的滑座和滑座下侧固定连接的压台,所述滑台内部设置有快速堆叠机构,所述滑座一侧设置有压堆机构,所述快速堆叠机构包括滑框和滑杆,所述滑框滑动连接在滑台内部,所述滑杆滑动连接在滑框内部,所述快速堆叠机构用于快速对电池定心,能够使电池始终处于理想位置,方便提升工作效率和提升堆叠质量,所述压堆机构用于将堆叠好的电池进行压紧,该机构可实现周期性往复运动,能够配合快速堆叠机构实现连续性的堆叠与压紧工作,方便增加工作效率。

一种侧装式燃料电池总成及具有该燃料电池总成的车辆

NºPublicación:  CN121172215A 19/12/2025
Solicitante: 
安徽瑞氢动力科技有限公司
CN_121172215_PA

Resumen de: CN121172215A

本发明涉及燃料电池领域,具体来说是一种侧装式燃料电池总成及具有该燃料电池总成的车辆,包括端板机构、绝缘机构、电堆以及封装壳体;所述后端板插接在封装壳体内;所述前端板或后端板通过螺栓部与封装壳体相连接;所述螺栓部包括设置在封装壳体上的固定螺栓;所述固定螺栓穿过封装壳体抵压在后端板上;所述固定螺栓与封装壳体连接处设有密封圈;本发明改变了传统燃料电池结构,本发明后端板通过螺栓部侧向连接在封装壳体的内壁上,方便了电堆结构在封装壳体内的安装固定;同时,本发明后端板通过螺栓部连接封装壳体上,这种连接方式方便后端板在封装壳体内的安装固定,还能避让传统额外设置支架实现后端板在封装壳体上连接的麻烦。

一种固态储氢系统

NºPublicación:  CN121162823A 19/12/2025
Solicitante: 
圣元(厦门)氢能源研究院有限公司
CN_121162823_PA

Resumen de: CN121162823A

本申请公开了一种固态储氢系统,涉及固态储氢技术领域。固态储氢系统包括固态储氢装置、第一放氢管路以及第二放氢管路;第一放氢管路包括第一放氢管道;第一放氢管道连接固态储氢装置,第一放氢管道未设置增压装置;第二放氢管路包括第二放氢管道和第二放氢管路开关阀;第二放氢管道连接固态储氢装置,第二放氢管路开关阀设置于第二放氢管道;其中,第二放氢管道设置有增压装置和氢气暂存装置,氢气暂存装置位于增压装置的下游,用于存储增压装置增压后的氢气及用于将存储的氢气放出。本申请适用于在固态储氢装置放氢的后期,将固态储氢装置内残留的氢气有效供给用氢装置。

一种具有耐久性和高导电性的气体扩散层结构及其制备方法与应用

NºPublicación:  CN121172172A 19/12/2025
Solicitante: 
山东国创燃料电池技术创新中心有限公司
CN_121172172_PA

Resumen de: CN121172172A

本发明属于燃料电池技术领域,具体涉及一种具有耐久性和高导电性的气体扩散层结构及其制备方法与应用。本发明制得的气体扩散层包括依次层叠设置的金属离子捕获层、基底层和微孔层,所述金属离子捕获层中含有金属离子捕获性材料,所述金属离子捕获性材料选自聚乙烯亚胺、聚丙烯酸、聚乙烯醇、壳聚糖、全氟磺酸离聚物中的一种或多种;具体是通过在靠近流道一侧的基底层上构造金属离子捕获层,利用高电负性化学基团与金属离子间强相互作用力的方法来提高气体扩散层的导电性同时广谱性地高效捕获金属离子,具有广阔应用前景。

用于运行燃料电池系统的方法和控制器以及燃料电池系统

NºPublicación:  CN121172190A 19/12/2025
Solicitante: 
罗伯特·博世有限公司
CN_121172190_PA

Resumen de: CN121172190A

本发明涉及一种用于运行燃料电池系统的方法,该燃料电池系统具有结合到空气管路系统中的阴极、在空气管路系统中布置在阴极上游的压力传感器和布置在空气管路系统中的流量传感器,该方法包括读取压力传感器信号和流量传感器信号,该压力传感器信号代表阴极上游的阴极入口压力,该流量传感器信号代表由流量传感器所检测的空气流量;在使用求取规定的情况下求取在阴极下游的阴极出口压力,求取规定包括阴极入口压力、空气流量、针对阴极和空气管路系统所确定的压力降系数和针对阴极和空气管路系统所确定的流动项;根据阴极出口压力生成控制信号;和将控制信号输出给燃料电池系统的至少一个运行装置,以运行该燃料电池系统。

一种新型氢能动力系统及采用该系统的两轮车

NºPublicación:  CN223693151U 19/12/2025
Solicitante: 
永祺(中国)车业股份有限公司
CN_223693151_U

Resumen de: CN223693151U

本实用新型公开了一种新型氢能动力系统及采用该系统的两轮车,该系统包括储氢组件和燃料电池组件;所述储氢组件包括下管以及设置于下管内的储氢瓶,所述燃料电池组件包括连通于下管底端的电池盒、设置于电池盒内的燃料电池以及安装在燃料电池靠近下管一侧的散热风扇;所述燃料电池发生化学反应所产生的热量能够通过散热风扇吹向下管内给储氢瓶进行加热。本实用新型能够将燃料电池组件发生化学反应产生的热能反供给储氢组件,对储氢组件进行加热,提高氢气的释放效率。

SOFC用催化燃烧测试装置

NºPublicación:  CN223692341U 19/12/2025
Solicitante: 
福赛尔(武汉)集成有限公司
CN_223692341_U

Resumen de: CN223692341U

本实用新型提供了一种SOFC用催化燃烧测试装置,属于固体氧化物燃料电池领域。包括风机、换热器、混合管道、燃烧器、加热装置和观测装置。其中风机的出口端与换热器的冷流股进口连接,换热器的冷流股出口通过混合管道与燃烧器的一端连接,混合管道上设置有燃气连接管,燃烧器内设置有催化剂载体,燃烧器的另一端与换热器的热流股进口连接,燃烧器上设置有与催化剂载体连接的载体温度传感器,加热装置与燃烧器连接,燃烧器的两端均设置有压力传感器和温度传感器,观测装置与燃烧器的内腔连接。能够简单快捷的模拟不同规格SOFC系统中燃烧器的实际工况,实现对催化剂的性能验证测试。

Verfahren zum Betreiben eines Brennstoffzellensystems, Steuergerät

NºPublicación:  DE102024205581A1 18/12/2025
Solicitante: 
BOSCH GMBH ROBERT [DE]
Robert Bosch Gesellschaft mit beschr\u00E4nkter Haftung

Resumen de: DE102024205581A1

Die Erfindung betrifft ein Verfahren zum Betreiben eines Brennstoffzellensystems (1), umfassend einen Brennstoffzellenstapel (2) mit einem Anodenbereich (2.1) und einem Kathodenbereich (2.2) sowie ein Luftsystem (3) zur Versorgung des Kathodenbereichs (2.2) mit Luft, wobei im Normalbetrieb dem Kathodenbereich (2.2) Luft über einen Zuluftpfad (4) des Luftsystems (3) zugeführt und aus dem Kathodenbereich (2.2) austretende Luft bzw. Abluft über einen Abluftpfad (5) des Luftsystems (3) abgeführt wird und wobei im Abstellfall ein im Kathodenbereich (2.2) vorhandenes Luftvolumen mit Hilfe von Abstellventilen (6, 7) eingesperrt und zusammen mit im Anodenbereich (2.1) vorhandenem Wasserstoff in einer elektrochemischen Reaktion in elektrischen Strom, Wärme und Wasser gewandelt wird, um vor dem Abstellen des Brennstoffzellensystems (1) die im Kathodenbereich (2.2) vorhandene Sauerstoffmenge zu reduzieren. Erfindungsgemäß werden bei oder nach dem Schließen der Absperrventile (6, 7) folgende Schritte zur Detektion einer Undichtigkeit eines Absperrventils (6, 7) ausgeführt:a) Ermitteln der Sauerstoffmenge im eingesperrten Luftvolumen,b) Bestimmen anhand der in Schritt a) ermittelten Sauerstoffmenge die für die elektrochemische Reaktion erforderliche Ladungsmenge bei dichten Absperrventilen (6, 7),c) Bestimmen der tatsächlich benötigten Ladungsmenge durch Messen und zeitliche Integration des erzeugten elektrischen Stroms undd) Vergleichen der in Schritt b) und c) bestimmten Lad

Verfahren zum Betreiben eines Anodensubsystems, Steuergerät

NºPublicación:  DE102024205586A1 18/12/2025
Solicitante: 
BOSCH GMBH ROBERT [DE]
Robert Bosch Gesellschaft mit beschr\u00E4nkter Haftung

Resumen de: DE102024205586A1

Die Erfindung betrifft ein Verfahren zum Betreiben eines Anodensubsystems (1), bei dem ein Anodengas über einen Anodenkreis (2) rezirkuliert wird und im Anodengas enthaltenes Wasser mit Hilfe eines in den Anodenkreis (2) integrierten Wasserabscheiders (3) vom Anodengas getrennt und in einem Behälter (4) des Wasserabscheiders (3) gesammelt wird, wobei abhängig vom Füllstand im Behälter (4), der mittels eines Füllstandssensors (5) erfasst wird, der Behälter (4) durch Öffnen eines Ventils (6) entleert wird, und wobei mit Hilfe eines dem Ventil (6) vorgeschalteten Filters (7) vom Wasser mitgeführte Schmutzpartikel entfernt werden. Erfindungsgemäß wird zur Diagnose des Beladungszustands des Filters (7) die Entleerungsgeschwindigkeit beim Entleeren des Behälters (4) erfasst und mit einem Referenzwert verglichen.Die Erfindung betrifft ferner ein Steuergerät für ein Brennstoffzellensystem (10).

Elektrochemische Einheit und mehrere elektrochemische Einheiten umfassende elektrochemische Vorrichtung

NºPublicación:  DE102024117138A1 18/12/2025
Solicitante: 
EKPO FUEL CELL TECH GMBH [DE]
EKPO Fuel Cell Technologies GmbH

Resumen de: DE102024117138A1

Um eine elektrochemische Einheit für eine elektrochemische Vorrichtung, welche Folgendes umfasst:eine Membran-Elektroden-Anordnung, welche eine Membran, einen Verstärkungsrahmen und zwei Gasdiffusionslagen umfasst,wobei die Membran-Elektroden-Anordnung einen elektrochemisch aktiven Bereich, einen Anbindungsbereich, in welchem der Verstärkungsrahmen an die Membran angebunden ist, einen Übergangsbereich zwischen dem elektrochemisch aktiven Bereich und dem Anbindungsbereich, in welchem der Abstand zwischen den Gasdiffusionslagen sich vergrößert, und einen Außenbereich, welcher den Anbindungsbereich umgibt, aufweist, undeine Bipolarplatte,wobei ein Strömungsfeld der Bipolarplatte in einer quer zu einer Hauptströmungsrichtung und senkrecht zu einer Stapelrichtung verlaufenden Querrichtung durch einen Randkanal begrenzt wird,wobei die Bipolarplatte mit einer längs ihres äußeren Randes verlaufenden Dichtsicke versehen ist undwobei die Bipolarplatte zwischen der Dichtsicke und dem Randkanal einen Abstützbereich aufweist, an welchem der Anbindungsbereich der Membran-Elektroden-Anordnung sich abstützt,zu schaffen, bei welcher der von der Bipolarplatte der elektrochemischen Einheit benötigte Bauraum verkleinert ist, wird vorgeschlagen, dass der Randkanal sich direkt an den Abstützbereich anschließt, ohne eine zwischen dem Randkanal und dem Abstützbereich angeordnete Erhebung, welche über den Abstützbereich zu der Membran-Elektroden-Anordnung hin vorspringt.

POST HUMIDIFIER FUEL CELL STACK HUMIDIFICATION SYSTEM

NºPublicación:  WO2025259488A1 18/12/2025
Solicitante: 
CATERPILLAR INC [US]
CATERPILLAR INC
WO_2025259488_A1

Resumen de: WO2025259488A1

A method for controlling the humidity of a fuel cell stack air inlet (12, 112), a fuel cell system (8, 108) in which the method may be exercised, and a fuel cell system controller (160) adapted to execute the method in a fuel cell system (8, 108). The method for controlling the humidity includes detecting the humidity of air entering a fuel cell stack air inlet (12, 112) downstream a humidifier (16, 116), detecting the water level of a water reservoir (24, 124), and using the detected values to control the humidity of air entering the fuel cell stack (10, 110) by controlling a supply of water from the water reservoir (24, 124) to a spray nozzle (38, 138) downstream the humidifier (16, 116).

ION-CONDUCTING MEMBRANE

NºPublicación:  WO2025257571A1 18/12/2025
Solicitante: 
JOHNSON MATTHEY HYDROGEN TECH LIMITED [GB]
JOHNSON MATTHEY HYDROGEN TECHNOLOGIES LIMITED
WO_2025257571_A1

Resumen de: WO2025257571A1

The present invention provides an ion-conducting membrane comprising: (a) an ion-conducting polymer; and (b) a hydrogen radical scavenger.

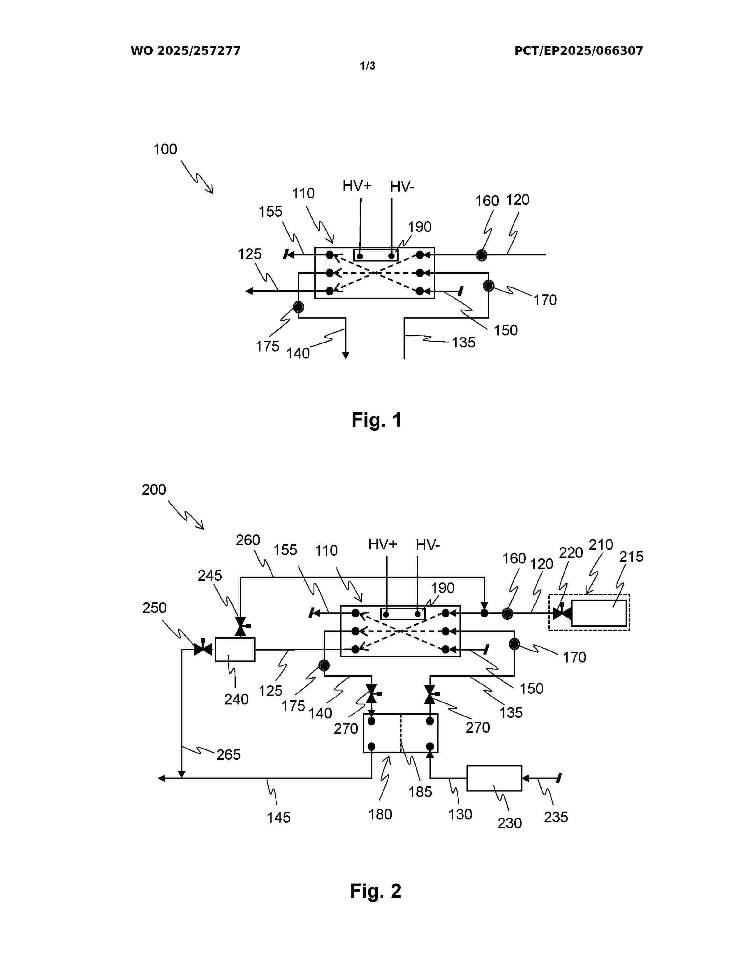
FUEL CELL SYSTEM AND REGENERATION METHOD

NºPublicación:  WO2025257277A1 18/12/2025
Solicitante: 
CELLCENTRIC GMBH & CO KG [DE]
CELLCENTRIC GMBH & CO. KG
WO_2025257277_A1

Resumen de: WO2025257277A1

The invention relates to a fuel cell system (100, 200), comprising: a fuel cell stack (110) having a plurality of fuel cells (300), each fuel cell having a first electrode with a first polarity and a second electrode with a second polarity, which differs from that of the first electrode, the first electrodes being electrically connected to the second electrodes in each case, one of the first electrodes being in the form of a first terminating electrode (320) and one of the second electrodes being in the form of a second terminating electrode (330) of the fuel cell stack (110), and the fuel cell stack (110) being situated between the first terminating electrode (320) and the second terminating electrode (330); a hydrogen supply line (120) through which hydrogen which has been subjected to a first conditioning process can be supplied to the first electrodes; and an air supply line (135) through which air can be supplied to the second electrodes. The hydrogen supply line (120) has a first connection (160) through which hydrogen which has been subjected to a second conditioning process or nitrogen which has been subjected to a specified nitrogen-conditioning process can be supplied to the first electrodes, and the air supply line (135) has a second connection (170) through which hydrogen which has been subjected to the second conditioning process or nitrogen which has been subjected to the specified nitrogen-conditioning process can be supplied to the second electrodes. The fuel

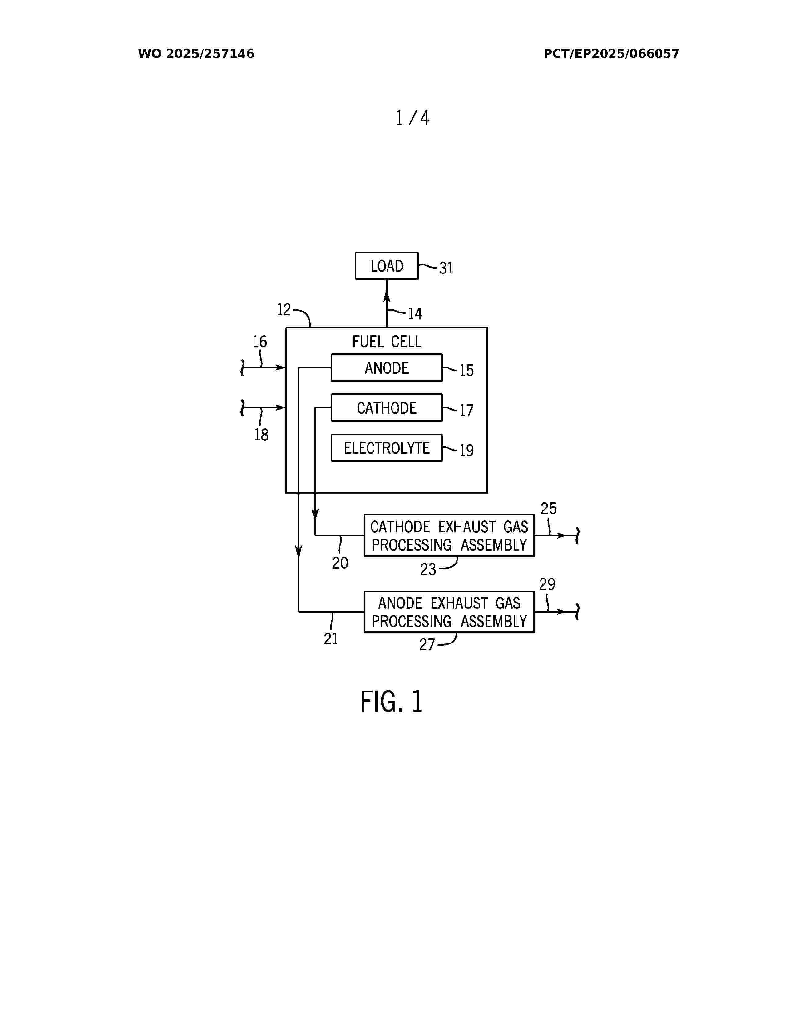
FUEL CELL CARBON CAPTURE AND FLUID PRODUCTION SYSTEM AND METHOD

NºPublicación:  WO2025257146A1 18/12/2025
Solicitante: 
TYCO FIRE & SECURITY GMBH [CH]
TYCO FIRE & SECURITY GMBH
WO_2025257146_A1

Resumen de: WO2025257146A1

A system includes a fuel cell comprising an anode, a cathode, and an electrolyte configured to enable ionic movement between the anode and the cathode in response to a fuel and an oxidizing agent being received by the fuel cell thereby producing electricity, an anode exhaust gas, and a cathode exhaust gas. The system also includes an anode exhaust gas processing assembly configured to produce, by way of the anode exhaust gas, a carbon dioxide in a liquid form. The system also includes a cathode exhaust gas processing assembly configured to produce, by way of the cathode exhaust gas, a heated flow of water or steam, a chilled flow of water, or both.

ELECTROCHEMICAL DEVICE, ASSEMBLY COMPRISING A PLURALITY OF ELECTROCHEMICAL DEVICES, MOTOR VEHICLE AND METHOD FOR ASSEMBLING THE ELECTROCHEMICAL DEVICE

NºPublicación:  WO2025257283A1 18/12/2025
Solicitante: 
SYMBIO FRANCE [FR]
SYMBIO FRANCE
WO_2025257283_A1

Resumen de: WO2025257283A1

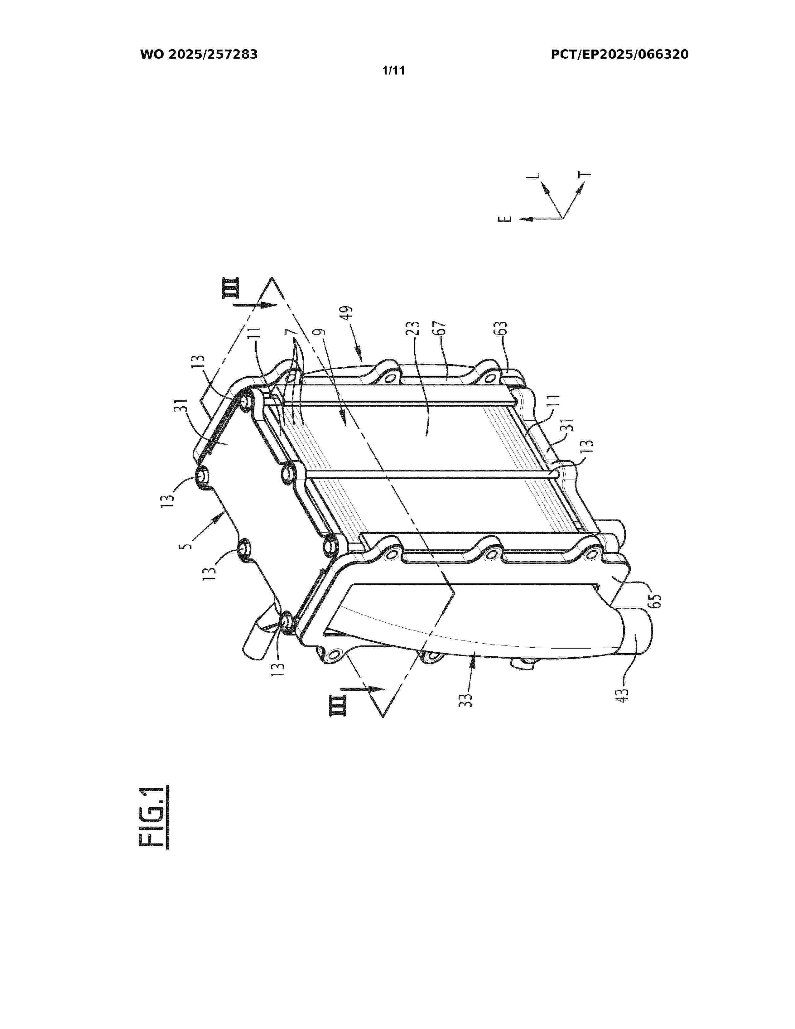
The invention relates to an electrochemical device (1) comprising a solid structure (5) that comprises: - a plurality of electrochemical cells (7) forming a block (9); - end plates (11) placed at both ends of the block (9) in the direction of stacking of the cells; - mechanical connection members (13) that urge the end plates (11) towards each other in the direction of stacking (E); the electrochemical device (1) further comprising a first external header (33) pressed against the first main face (17) of the block (9) and in fluid communication with the flow passages (15) of each electrochemical cell (7), wherein the first header (33) comprises first stops (35) that co-operate with the first and/or second side faces (21, 23) of the block (9) and/or with the mechanical connection members (13) and define the position of the first external header (33) on the first main face (17) in a transverse direction (T) perpendicular to the direction of stacking (E).

INDIVIDUAL TOWER FOR STACKS OF SINGLE REPEATING UNITS OF HIGH-TEMPERATURE SOLID OXIDE ELECTROLYZERS OR SOLID OXIDE FUEL CELLS, AND CASING FOR SUCH AN INDIVIDUAL TOWER

Nº publicación: WO2025257320A1 18/12/2025

Solicitante:

GENVIA [FR]
SCHLUMBERGER TECH CORPORATION [US]
SCHLUMBERGER CANADA LTD [CA]
SERVICES PETROLIERS SCHLUMBERGER [FR]
SCHLUMBERGER TECH B V [NL]
GENVIA,
SCHLUMBERGER TECHNOLOGY CORPORATION,
SCHLUMBERGER CANADA LIMITED,
SERVICES P\u00C9TROLIERS SCHLUMBERGER,
SCHLUMBERGER TECHNOLOGY B.V

WO_2025257320_A1

Resumen de: WO2025257320A1

Disclosed is an individual tower (1) for stacks (2) of single repeating units (SRU) (11) of high-temperature solid oxide electrolyzer cells (SOEC) or solid oxide fuel cells (SOFC), comprising: a fluid collection element, called fluid manifold, arranged to collect/distribute the fluids coming from/going to the individual tower; an electrical collector assembly (4), called electrical collector (4), arranged to connect, route and isolate, in the tower, the electrical cables for monitoring/controlling and/or operating the stacks and elements of the individual tower requiring monitoring/controlling and/or operating; two supply buses (5, 6) which are arranged to carry electricity coming from/going to the SRU and are connected to the stacks via, respectively, an upper end plate (71) and a lower end plate (72); and heating units (8) arranged to heat the stacks.

traducir