Ministerio de Industria, Turismo y Comercio LogoMinisterior
 

Alerta

Resultados 417 resultados
LastUpdate Última actualización 03/11/2025 [07:03:00]
pdfxls
Solicitudes publicadas en los últimos 15 días / Applications published in the last 15 days
previousPage Resultados 50 a 75 de 417 nextPage  

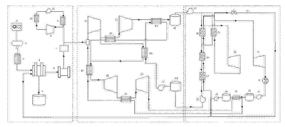
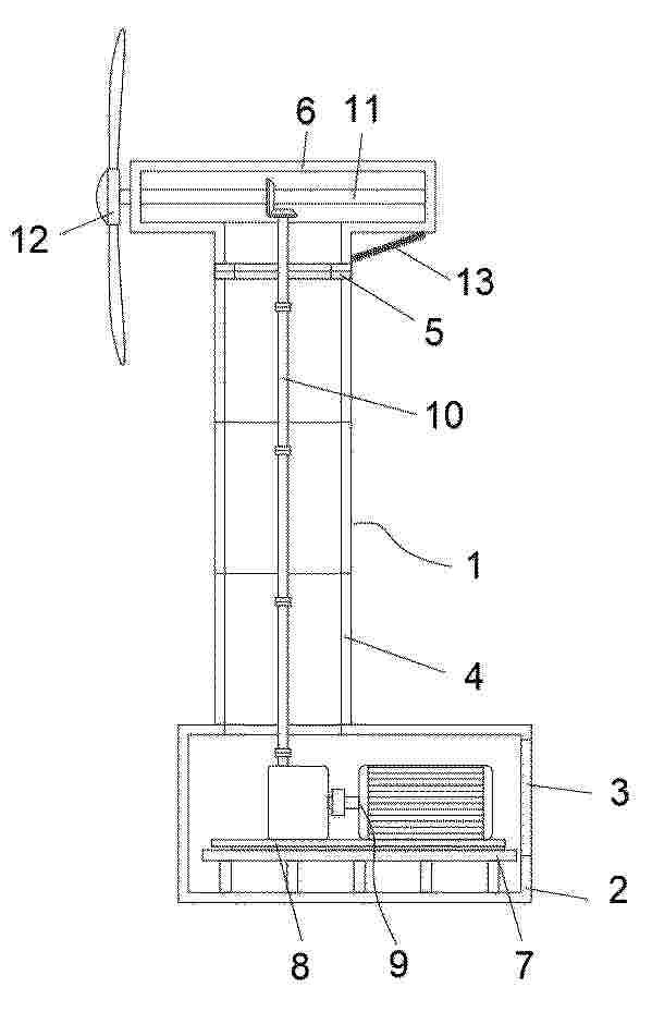
混合发电系统

NºPublicación:  CN120845235A 28/10/2025
Solicitante: 
国家海洋技术中心
CN_120845235_PA

Resumen de: CN120845235A

本发明公开了一种混合发电系统,涉及发电装置技术领域,包括半潜式平台、风力发电机组和气动式波浪能装置;所述风力发电机组设置于半潜式平台顶部,用于将风能转换为电能;所述气动式波浪能装置搭载于半潜式平台上;所述气动式波浪能装置用于将波浪能转换为电能,且能吸收波浪能以提升半潜式平台稳定性。本发明提供的混合发电系统,既能提高能源利用效率,又能增强平台稳定性。

Máquina sumergida

NºPublicación:  ES3040011A1 27/10/2025
Solicitante: 
SARMIENTO MEDINA JUAN [ES]
Sarmiento Medina, Juan

一种摆式波浪能收集抗倾覆船

NºPublicación:  CN120828916A 24/10/2025
Solicitante: 
江苏科技大学
CN_120828916_PA

Resumen de: CN120828916A

本发明公开了一种体摆式波浪能收集抗倾覆船,包括船舶本体,船舶本体的侧面设置漂浮机构和波浪能发电机构;波浪能发电机构包括曲柄滑块机构、导轨、万向接头、连接杆、发电机,导轨设置在漂浮机构上,导轨与曲柄滑块机构滑动连接,连接杆一端通过万向接头与曲柄滑块机构转动连接,另一端与发电机的转轴转动连接。漂浮机构包括半潜式叶轮浮筒、叶轮、摆锤,半潜式叶轮浮筒内设置叶轮和摆锤。本发明通过半潜式叶轮浮筒获能从而带动曲柄滑块转动引起连接杆转动发电机转轴发电且浮筒自身的浮力进一步增加了船舶行进过程中的稳定性能和抗倾覆能力,可以相对高效地实现海中获能,利用波浪作用浮筒的运动收集波浪能发电,为船体的照明设备提供电能。

一种具有过滤效果的波浪能发电装置

NºPublicación:  CN223469368U 24/10/2025
Solicitante: 
深能源(深圳)创新技术有限公司
CN_223469368_U

Resumen de: CN223469368U

本实用新型涉及波浪能发电装置技术领域,公开了一种具有过滤效果的波浪能发电装置,包括外壳,所述外壳的内壁中端转动连接有旋转辊,所述外壳的前侧通过定位组件连接有过滤室,所述外壳和过滤室的底侧通过插接组件相连,所述外壳和过滤室的顶侧通过锁死组件相连,以用于外壳和过滤室之间的安装,所述旋转辊的外壁固定连接有多个安装板,所述安装板的内壁设置有扇叶,所述扇叶上下两端均通过限位组件和扇叶相连,以用于安装板和扇叶之间的安装。本实用新型中,通过定位杆、锁轴、固定轴以及工字型插轴便于提高外壳与过滤室之间的安装效率同时通过按压限位轴压缩弹簧二,进行扇叶的拆卸与更换,避免其对波浪发电效果产生不良影响。

Installation de production d’énergie en mer

NºPublicación:  FR3161459A1 24/10/2025
Solicitante: 
TOTALENERGIES ONETECH [FR]
TOTALENERGIES ONETECH
FR_3161459_PA

Resumen de: FR3161459A1

Installation de production d’énergie en mer La présente divulgation concerne une installation de production d’énergie en mer (100) comprenant une plateforme flottante (110), un système de production d’énergie monté sur la plateforme et comprenant préférentiellement au moins une éolienne (120), une amarre (130, 140) reliée à la plateforme, et un système de génération et/ou stockage d’énergie (G2, G1), par exemple électrique, à partir d’une tension mécanique subie par l’amarre. Cela constitue une installation de production d’énergie en mer améliorée. Fig 1

一种结合滨水空间景观设计的光储直柔系统

NºPublicación:  CN223472038U 24/10/2025
Solicitante: 
长江勘测规划设计研究有限责任公司
CN_223472038_U

Resumen de: CN223472038U

本实用新型涉及新能源光伏技术领域,尤其涉及一种结合滨水空间景观设计的光储直柔系统,包括控制系统,分别与控制系统电连接的发电模块、负荷模块、储能模块,所述发电模块包括并联连接的多种发电装置,发电模块发出的电量一部分供负荷模块使用,另一部分存储在储能模块中;当发电模块电量不足时,储能模块用于给负荷模块供电。本实用新型采用滨水公园驿站屋面光伏板、滨水区域的集成式小型波浪能发电装置、直流双向充电桩、公园跑道采用发电地板等多种形式来发电,以储存更多的绿色能源。不仅为建筑及景观用电设备提供电力,降低了对传统能源的依赖,还能够结合滨水空间景观设计,提升公园的美观度和游客的体验感,实现美观与实用的结合。

一种海上风电一体化蓝碳生态系统

NºPublicación:  CN223463458U 24/10/2025
Solicitante: 
中国电建集团华东勘测设计研究院有限公司浙江华东工程咨询有限公司
CN_223463458_U

Resumen de: CN223463458U

本申请涉及一种海上风电一体化蓝碳生态系统,包括蓝碳生态单元、摩擦电水涡轮装置和海上风电机组,蓝碳生态单元包括LED灯带和海藻,LED灯带环绕设置于海藻的外侧;摩擦电水涡轮装置包括转动件、上底盘和摩擦电小球,上底盘的壁面设置有由摩擦电材料制成的第一摩擦面,摩擦电小球位于上底盘内,且摩擦电小球的表面设置有与第一摩擦面极性相反的摩擦电材料,转动件与上底盘活动连接,且转动件能够带动摩擦电小球在上底盘内滚动;摩擦电水涡轮装置与LED灯带电性连接,摩擦电水涡轮装置能够利用摩擦纳米发电向LED灯带供电;海上风电机组与LED灯带电连接,海上风电机组能够利用风力发电向LED灯带供电。

PLANETARY PROTECTION BUOY

NºPublicación:  WO2025221472A1 23/10/2025
Solicitante: 
LONE GULL HOLDINGS LTD [US]
LONE GULL HOLDINGS, LTD
WO_2025221472_PA

Resumen de: WO2025221472A1

An embodiment may include a system with a pressure vessel, and a heating jacket coupled to the pressure vessel. In an embodiment, the heating jacket comprises a heating element. In an embodiment, the system may also include a steam injector with a first inlet, a second inlet, and an outlet. In an embodiment, the system may further include a first fluidic path between the pressure vessel and the first inlet of the steam injector, and a second fluidic path between the pressure vessel and the outlet of the steam injector. In an embodiment, the system may further include a nozzle assembly, where the nozzle assembly includes a nozzle configured to eject a fluid from the system, and a third fluidic path between the pressure vessel and the nozzle assembly where the third fluidic path is configured to provide the fluid to the nozzle assembly.

HARVESTING ENERGY FROM WAVE MOTION

NºPublicación:  WO2025219996A1 23/10/2025
Solicitante: 
SWE [IL]
SWE
WO_2025219996_PA

Resumen de: WO2025219996A1

An energy harvesting system for converting wave motion into mechanical energy, the system including a plurality of floating modules configured to float on a body of water, at least one side of a first floating module includes a unidirectional engagement mechanism configured to interact with a rotational mechanism included in a side of a second, neighboring floating module to produce rotational motion of a pulley in the second floating module, wherein the unidirectional engagement mechanism of the first floating module and the rotational mechanism of the second floating module are arranged so that vertical relative motion between the first floating module and the second floating module causes rotation of the rotational mechanism of the second floating module, thereby converting the vertical motion into mechanical energy of rotation. Related apparatus and methods are also described.

WAVE ENERGY CONVERSION DEVICE AND EVALUATION METHOD THEREFOR

NºPublicación:  WO2025218488A1 23/10/2025
Solicitante: 
TSINGHUA UNIV [CN]
\u6E05\u534E\u5927\u5B66
WO_2025218488_PA

Resumen de: WO2025218488A1

A wave energy conversion device, comprising a fluid flow channel which is configured to convert wave energy transmitted to the fluid flow channel into pneumatic energy; an energy conversion system which is connected to the fluid flow channel, is configured to convert the pneumatic energy converted by the fluid flow channel into electric energy, and comprises an air turbine, wherein the air turbine comprises a flow channel wall, two groups of flow guide blades and a group of rotor blades; and a pressure relief system which is connected to the fluid flow channel, is configured to control the pressure of an air chamber in the fluid flow channel, and comprises a valve disk, a valve seat, an elastic unit, a control rod and a connection tube, the control rod being fixedly connected to the valve seat, the control rod being movably connected to the valve disk and the control assembly, and the control assembly being deployed on a surface of the connection tube and configured to dynamically adjust, on the basis of sea conditions of the wave energy conversion device, an initial length of the elastic unit by means of the control rod so as to control opening threshold values corresponding to the valve disk.

NEARSHORE MONOPILE MOUNTED WAVE ENERGY COLLECTOR

NºPublicación:  WO2025217717A1 23/10/2025
Solicitante: 
GAONJUR RAJESH [CA]
GAONJUR, Rajesh
WO_2025217717_PA

Resumen de: WO2025217717A1

A wave energy system designed preferably for use near the coast with advantages comparable to shoreline devices. The system comprises of a monopile firmly secured to the seafloor and extending above the waterline. The energy extraction system is mounted on the monopile, on which it is able to travel between a lower and an upper position. The energy extraction system operates when it is lowered in the sea, or raised at the top of the monopile for maintenance or during poor weather condition. Pitching movements of the energy extraction system resulting from interaction with the waves allow energy to be harnessed. Aerial cables secured at the top of the monopiles within a group of such devices allow cost effective power transmission to the grid. Ropeways secured between the monopiles enable safe access to maintenance personnel.

MULTIPURPOSE WAVE ENERGY CONVERTER

NºPublicación:  WO2025219751A1 23/10/2025
Solicitante: 
VULJAJ SOKOLJ [ME]
VULJAJ, Sokolj
WO_2025219751_PA

Resumen de: WO2025219751A1

The multipurpose wave energy converter with accumulative spring enables the conversion of sea and ocean wave energy into stable rotational energy with minimal losses. This converter is provided with multiple surge protections. The accumulator spring of the invention is a torsion or helical spring mounted in a mechanical interface that rotates constantly in one direction only and serves as a rotary accumulator to convert stepped rotations to uniform rotations without energy loss. This invention represents a multi-purpose wave energy converter to stable rotational energy constructed in three different models: - stationary power plant for fixed areas on ocean shores, - floating power plant anchored near or far from the coast, - converter of wave energy into rotational energy for the propulsion of cargo or recreational vessels that do not move at high speed.

RECIRCULATING INERTIAL HYDRODYNAMIC PUMP AND WAVE ENGINE

NºPublicación:  US2025327434A1 23/10/2025
Solicitante: 
LONE GULL HOLDINGS LTD [US]
Lone Gull Holdings, Ltd
US_2025327434_PA

Resumen de: US2025327434A1

Embodiments include a buoyant wave energy converter. In an embodiment, the wave energy converter comprises an upper chamber having a first fluid reservoir and a first gas pocket, and a lower chamber having a second fluid reservoir and a second gas pocket. In an embodiment, an injection tube is between and fluidly coupled to the upper chamber and the lower chamber, where the injection tube is to impel a fluid from the second fluid reservoir into the first fluid reservoir when the upper chamber, the lower chamber and the injection tube oscillate about a waterline with the upper chamber adjacent to the waterline and the lower chamber submerged below the waterline and vertically beneath the upper chamber. An effluent tube is fluidly coupled to the upper chamber and the lower chamber, where the effluent tube is to return the fluid from the first fluid reservoir to the injection tube.

HYDRAULIC MOTOR

NºPublicación:  AU2024253856A1 23/10/2025
Solicitante: 
WORLDPOWER AS
WORLDPOWER AS
AU_2024253856_PA

Resumen de: AU2024253856A1

A hydraulic motor for energy conversion and method for operating a hydraulic motor5 for energy conversion are provided. The present invention attains the above-described objective by a pressure annulling unit that can selectively annul the ambient pressure outside the pressure annulling unit.

WAVE ENERGY TO ELECTRICAL ENERGY CONVERTER

NºPublicación:  AU2024253203A1 23/10/2025
Solicitante: 
UNIV DEL PAIS VASCO /EUSKAL HERRIKO UNIBERTSITATEA
UNIVERSIDAD DEL PA\u00CDS VASCO /EUSKAL HERRIKO UNIBERTSITATEA
AU_2024253203_PA

Resumen de: AU2024253203A1

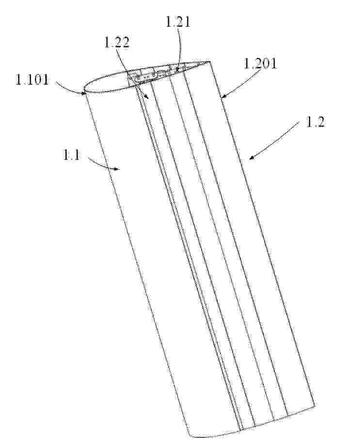
The present invention relates to a wave energy to electrical energy converter, the wave energy converter comprising a hull (1), a movable mass (3), a guide (4) for displacement of the mass (3) and an electric power generator (10); the electric power generator (10) comprising a rotor, the mass (3) being coupled to the rotor by means of a mechanism configured to convert displacement of the mass (3) into rotation of the rotor; the mass (3), the guide (4), the generator (10) and the mechanism being in the hull (1); the guide having a port to starboard direction; the converter comprising a controller configured to adjust a rotor torque on the basis of the instantaneous position of the mass (3), instantaneous velocity of the mass (3) and the rolling of the hull (1).

UNDERWATER CURRENT TURBINE USING AUTOMATIC BLADE PITCH POSITIONING

NºPublicación:  US2025327436A1 23/10/2025
Solicitante: 
JAYARAM NARSIMHAN [AU]
JAYARAM Narsimhan
US_2025327436_PA

Resumen de: US2025327436A1

This present invention relates to a method of recovering the forward momentum of an underwater or surface current, wind velocity and waves referred to a renewable energy and converting their kinetic energy to electrical energy or potential energy by a pumping system by the use of a cross flow vertical axis turbine with automatic turbine blade pitch positioning. Energy in the form of coastal surf waves is also a source of energy that can be recovered in useful form.

IMPROVEMENTS IN OR RELATING TO ENERGY GENERATION

NºPublicación:  EP4634512A1 22/10/2025
Solicitante: 
HYDROWING LTD [GB]
HydroWing Limited
KR_20250123874_PA

Resumen de: WO2024126971A1

Apparatus and method comprising alleviating load upon a first rotor blade and a second rotor blade connected to each other at a rotor hub and allowing independent turning of each of the first and second blades about a pitch axis.

RESERVOIR-REGULATING DIGITAL LOAD CONTROL

NºPublicación:  EP4636988A2 22/10/2025
Solicitante: 
LONE GULL HOLDINGS LTD [US]
Lone Gull Holdings, Ltd
EP_4636988_A2

Resumen de: EP4636988A2

Disclosed is an apparatus that adapts the rate of its computational work to match the availability of energy harvested from a stochastic energy source; and, with respect to some types of energy harvesting, regulates the rate of energy capture, the rate of energy conversion, and the rate of consumption of stored potential energy, through its alteration, regulation, and/or adjustment, of that same computational work load.

岸壁などに設置する波力発電装置

NºPublicación:  JP2025159674A 21/10/2025
Solicitante: 
宇野浩
JP_2025159674_PA

Resumen de: JP2025159674A

【課題】波の上昇と下降を判別する方向判別装置を必要とせず、方向判別装置で第1電磁クラッチ、第2電磁クラッチの作動を切り替えることもなく、発電機に駆動トルクを伝達でき、独自の電源を必要とせず、信頼性に優れた波力発電装置を提供する【解決手段】ラックとピニオンの組み合わせを2組にして、組み合わせAは、波が上昇時に回転して増速機構4に回転トルク力を伝達し、波の下降時は空転する一方向クラッチA 6aと、組み合わせBは、波が上昇時に空転し、波の下降時は増速機構4に回転トルク力を伝達する一方向クラッチB 6bを設けたものである。【選択図】図2

一种利用压缩气体发电的飞行器无线充电平台

NºPublicación:  CN120824938A 21/10/2025
Solicitante: 
哈尔滨工程大学
CN_120824938_PA

Resumen de: CN120824938A

本发明涉及波浪能发电技术领域,且公开了一种利用压缩气体发电的飞行器无线充电平台,包括发电机、汽轮机、甲板、无线充电组件,还包括储气罐,储气罐的顶部与甲板固定连接,并在连接处形成一个容纳蓄电池、控制器、逆变器以及无线充电控制器的密闭腔室,汽轮机安装在储气罐的出气端,发电机的动力输入轴与汽轮机的动力输出轴相连,气室的上端设置有气筒并利用支架周向均匀安装在储气罐的周侧,气室通过配置的内管使其自身具有浮力。该利用压缩气体发电的飞行器无线充电平台,无需船只作为平台进行海洋环境探测作业,且可以高效的为无人机进行充电,实现无人机长时间在海洋中驻留作业,解决海洋探测无人机的驻留充电。

用于河口区的波浪能回收方法及系统

NºPublicación:  CN120824755A 21/10/2025
Solicitante: 
浙江省水利河口研究院(浙江省海洋规划设计研究院)
CN_120824755_PA

Resumen de: CN120824755A

本发明属于波浪发电技术领域,提供了用于河口区的波浪能回收方法及系统。方法包括:针对采集的第一环境信息,采用逐步演进方式预测得到未来时间窗口内的第二环境信息,基于逐步演进过程中生成的中间态环境信息通过数据同化处理生成不确定干扰信号;以波浪能发电设备组全天总发电量最大化和输出功率平滑化为优化目标,以设备机械极限与电力输出极限为约束条件,基于模型预测控制算法进行滚动优化求解,得出未来时间窗口内各波浪能发电设备的最优控制指令集;将最优控制指令集下发至各波浪能发电设备对应的功率提取装置执行。本发明有效解决传统方法在河口复杂环境下响应滞后、缺乏协同和预见性的技术问题,可显著提升全天发电总量和电能质量。

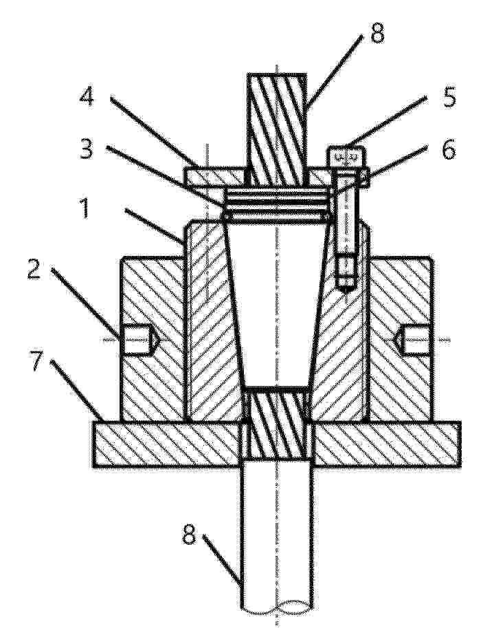
一种TLP腿式小型漂浮发电装置

NºPublicación:  CN223457085U 21/10/2025
Solicitante: 
中电建海洋工程建设有限公司
CN_223457085_U

Resumen de: CN223457085U

本实用新型公开一种TLP腿式小型漂浮发电装置,涉及海上发电装置技术领域,包括半潜式压水板张力支撑平台,所述半潜式压水板张力平台上安装有光能部件、涡流能部件和风能部件,所述光能部件、涡流能部件和风能部件从下至上依次排布,通过半潜式压水板张力平台、光能部件、涡流能部件和风能部件,将自然存在的风能、光能以及动能转换为电能,使得自然资源得到充分的利用,进一步地,本实用新型能够将自身结合形成多种开发模式,本实用新型可以多个进行组合形成自给自足的养殖体系,也可实现结合海上救援系统,形成绿色环保的新型海上救援系统。

一种自适应弹性管双振荡水柱波能转换装置

NºPublicación:  CN120819459A 21/10/2025
Solicitante: 
交通运输部天津水运工程科学研究所
CN_120819459_PA

Resumen de: CN120819459A

本发明公开了一种自适应弹性管双振荡水柱波能转换装置,属于海洋能源利用技术领域,包括弹性管、两端硬质管、管内振荡水柱、硬质管内调节组件与自由端透平装置,控制器电连两者。调节组件含内外液位传感器、双向水泵及可合围调气孔的调节叶片。该装置将双振荡水柱与弹性管结合,提升固有振荡周期易与波浪共振,两端转换波能且弹性管沿全长吸能,提高捕能效率与空间范围;通过调节气孔孔径可调整系统振荡周期,拓宽高效频率带宽;以匹配不同的波浪频率,提高装置的发电效率。弹性管柔性结构提升极端波况生存能力;双向水泵可根据波浪水位、波高调整内部水压,适配潮位变化并增强防护,管内振荡水柱水面平稳,整体稳定性高。

一种模块化生态浮岛净水装置

NºPublicación:  CN120817680A 21/10/2025
Solicitante: 
湖南省水利水电勘测设计规划研究总院有限公司
CN_120817680_PA

Resumen de: CN120817680A

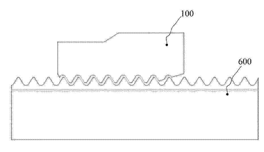
本发明公开了一种模块化生态浮岛净水装置,包括浮岛模块及装配于其外围的减震组件。浮岛模块由安装基座和底部浮圈组成,多组模块通过减震组件柔性拼接,提高整体抗风浪能力。装置集成采能组件、传动组件和净水组件,采能组件通过浮球、导向杆将波浪能转化为机械能,经传动组件的棘轮机构单向传递至净水组件。净水组件包括集污盆、抽水筒和集污筒,抽水活塞在往复丝杠驱动下进行泵水作业,配合隔离盘和单向阀实现水体提升;清污组件A与清污组件B分别对滤水锥盘和滤水圆盘进行自动清理,防止堵塞。本发明具有结构稳定、能源自给、净化高效的特点,模块化设计便于扩展,适用于各类水体的生态修复与污染治理。

一种利用波浪能发电驱动船体的装置

Nº publicación: CN120817230A 21/10/2025

Solicitante:

宁波市镇海捷登应用技术研究所

CN_120817230_PA

Resumen de: CN120817230A

一种利用波浪能发电驱动船体的装置,包括船体,其特征在于所述的船体两侧均设置有利用波浪能发电的装置,所述的利用波浪能发电的装置包括:一箱体,其底部至少设置有一个支撑体,所述的一个支撑体上轴接有杠杆,所述的杠杆两端均设置有浮体,一发电连接装置,其有多根轴和多个链轮、多根链条及多个齿轮组成,其所述的其中一根链条两端分别与所述的杠杆两端的浮体连接,其中一根轴连接发电机,利用波浪能发电驱动船体,可节约用油,大大降低捕鱼或其他船舶的运营成本,就算船舶没油了利用波浪能发电也能回港。

traducir