Ministerio de Industria, Turismo y Comercio LogoMinisterior
 

Alerta

Resultados 172 resultados
LastUpdate Última actualización 12/10/2025 [07:18:00]
pdfxls
Solicitudes publicadas en los últimos 150 días / Applications published in the last 150 days
previousPage Resultados 75 a 100 de 172 nextPage  

METHODS OF DIAGNOSING IBS-D AND SELECTION OF IBS-D TREATMENT

NºPublicación:  US2025223626A1 10/07/2025
Solicitante: 
CEDARS SINAI MEDICAL CENTER [US]
Cedars-Sinai Medical Center
US_2025223626_PA

Resumen de: US2025223626A1

The present invention describes methods of detecting IBS-D. Further described are methods selecting a therapy and methods of treatment for IBS-D. These methods are based, at least in part, on a subject's level of Desulfovibrio, Fusobacterium, or hydrogen sulfide.

METHODS OF TREATING INFLAMMATORY AND AUTOIMMUNE DISEASES WITH NATALIZUMAB

NºPublicación:  EP4582099A2 09/07/2025
Solicitante: 
BIOGEN MA INC [US]
Biogen MA Inc
EP_4582099_A2

Resumen de: EP4582099A2

Natalizumab is a safe and efficacious treatment for inflammatory and autoimmune diseases, such as multiple sclerosis, Crohn's Disease, and rheumatoid arthritis. Chain swapping between natalizumab and IgG4 molecules acts to reduce the level of bivalent natalizumab present following administration of natalizumab, and thus to lower the activity of natalizumab in the patient. Differences in IgG4 levels across patients or within a single patient across time may change the pharmacokinetic profile of natalizumab. Patients with lower levels of IgG4 may experience higher nadir levels of natalizumab during a dosing period. Monitoring IgG4 and/or bivalent natalizumab levels, and determining a dose or dosage period based on the monitoring may improve the safety and/or efficacy of natalizumab therapy.

選択された患者における潰瘍性大腸炎の治療

NºPublicación:  JP2025521138A 08/07/2025
Solicitante: 
セリバ・バイオロジクス・インコーポレイテッド
JP_2025521138_PA

Resumen de: AU2023276693A1

The present disclosure relates, inter alia, to methods of treating ulcerative colitis with therapeutic intestinal alkaline phosphatases.

Ucerative colitis related biomarker and application thereof

NºPublicación:  CN120267829A 08/07/2025
Solicitante: 
CANCER HOSPITAL CHINESE ACAD OF MEDICAL SCIENCES
\u4E2D\u56FD\u533B\u5B66\u79D1\u5B66\u9662\u80BF\u7624\u533B\u9662
CN_120267829_A

Resumen de: CN120267829A

The invention provides an application of a substance for up-regulating the expression level of at least one biomarker in a signal channel of a protease activated receptor 2 (PAR2)-mediated lysosome function in preparation of a composition for one or more of the following: (1) regulating lysosome acidification in a cell; (2) regulating the autophagy function in the cells; (3) regulating autophagosome-lysosome fusion in the cells; (4) the accumulation of reactive oxygen species (ROS) in cells is reduced; (5) reducing the DNA damage level in the cells; (6) reducing the expression level of inflammatory factors in cells; (7) improving or treating acute injury of colitis in the subject; (8) improving or treating the inflammatory bowel disease of the subject; (9) preventing, ameliorating or treating inflammatory cancer transformation in a subject; and (10) preventing, ameliorating or treating colorectal cancer in the subject; wherein the biomarker is selected from PAR2 (Protein Activated Receptor 2), FOXA2 (Forkhead Frame Protein A2) and a lysosome V-type proton pump subunit ATP6V0E1.

Application of membrane protein CMTM3 as drug target for treating inflammatory bowel disease and related colorectal cancer

NºPublicación:  CN120249471A 04/07/2025
Solicitante: 
PEKING UNIV THIRD HOSPITAL PEKING UNIV THIRD CLINICAL MEDICAL COLLEGE
\u5317\u4EAC\u5927\u5B66\u7B2C\u4E09\u533B\u9662\uFF08\u5317\u4EAC\u5927\u5B66\u7B2C\u4E09\u4E34\u5E8A\u533B\u5B66\u9662\uFF09
CN_120249471_PA

Resumen de: CN120249471A

The invention relates to the field of biological medicine, and particularly provides application of a membrane protein CMTM3 as a drug target for treating inflammatory bowel disease and related colorectal cancer. The invention discovers and verifies that deletion of Cmtm3 can protect mice from AOM/DSS induced colorectal cancer (CAC) for the first time. A further research result proves that the endothelial cell-derived CMTM3 promotes the development of enteritis. The Cmtm3 gene knockout and the imatinimex can regulate the vascular permeability in a targeted manner and have a considerable curative effect. The application also discloses that the CMTM3 promotes vascular permeability to aggravate enteritis by stabilizing CLTC and increasing gridding protein mediated endocytosis of VE-cadherin in endothelial cells, thereby promoting the development of inflammation-related colon cancer, which indicates that the CMTM3 can be used as a potential therapeutic target for enteritis and colon cancer (CAC).

Quality control method and application of alhagi sparsifolia effective component for treating ulcerative colitis

NºPublicación:  CN120254102A 04/07/2025
Solicitante: 
THE XINJIANG TECHNICAL INST OF PHYSICS & CHEMISTRY CHINESE ACADEMY OF SCIENCES
\u4E2D\u56FD\u79D1\u5B66\u9662\u65B0\u7586\u7406\u5316\u6280\u672F\u7814\u7A76\u6240
CN_120254102_PA

Resumen de: CN120254102A

The invention provides a quality control method of an effective component of alhagi sparsifolia for treating ulcerative colitis and application of the quality control method, and the method comprises the following steps: characterizing the material composition of the effective component of alhagi sparsifolia by using an ultra-high performance liquid chromatography-mass spectrometry technology, and determining key active components by combining network pharmacology prediction and topological analysis; the quality internal control method for the effective components of the alhagi sparsifolia for treating the ulcerative colitis is constructed by adopting a high performance liquid chromatography technology and a thin-layer chromatography technology, the material information of the effective components of the alhagi sparsifolia can be comprehensively reflected, the quality of the effective components of the alhagi sparsifolia in different batches can be effectively monitored, and the method is high in precision, good in reproducibility and suitable for industrial production. The method can be used for controlling the quality of the effective components of the alhagi sparsifolia for treating ulcerative colitis, and provides a basis for solving the problem that the existing standard cannot comprehensively and systematically analyze the material composition and content control of the effective components of the alhagi sparsifolia.

Application of serum marker for intestinal mucosa inflammation

NºPublicación:  CN120254281A 04/07/2025
Solicitante: 
THE 2ND AFFILIATED HOSPITAL OF WMU YUYING CHILDRENS HOSPITAL OF WMU
\u6E29\u5DDE\u533B\u79D1\u5927\u5B66\u9644\u5C5E\u7B2C\u4E8C\u533B\u9662\uFF08\u6E29\u5DDE\u533B\u79D1\u5927\u5B66\u9644\u5C5E\u80B2\u82F1\u513F\u7AE5\u533B\u9662\uFF09
CN_120254281_PA

Resumen de: CN120254281A

The invention relates to application of an intestinal mucosa inflammation serum marker in preparation of a diagnosis and treatment product for treating the intestinal mucosa inflammation state of a patient suffering from Crohn disease and predicting the treatment effect of infliximab, and belongs to the technical field of biological medicine, and the intestinal mucosa inflammation serum marker is matrix remodeling related 5 protein (MXRA5). When the matrix remodeling related 5 protein (MXRA5) is used as a target spot for serum protein detection, high sensitivity and specificity are achieved, and therefore the MXRA5 protein can be used as a screening target spot for predicting the intestinal mucosa inflammation state of a patient suffering from the Crohn disease and the treatment effect of the infliximab.

Marker combination for predicting recurrence of ulcerative colitis and application

NºPublicación:  CN120254292A 04/07/2025
Solicitante: 
PEKING UNION MEDICAL COLLEGE HOSPITAL CHINESE ACAD OF MEDICAL SCIENCES
\u4E2D\u56FD\u533B\u5B66\u79D1\u5B66\u9662\u5317\u4EAC\u534F\u548C\u533B\u9662
CN_120254292_PA

Resumen de: CN120254292A

The invention provides a marker combination for predicting recurrence of ulcerative colitis and application thereof, and particularly, the marker is at least one of SLC6A14, MUC-2 and Nanncy index. The marker can be used for diagnosis and recurrence prediction of ulcerative colitis, and especially has relatively strong detection capability for relieving and recurrence conditions of patients after clinical drug treatment.

CONJUGATES FOR TREATING INFLAMMATORY DISEASE AND IDENTIFICATION OF PATIENTS LIKELY TO BENEFIT FROM SUCH TREATMENT

NºPublicación:  US2025213709A1 03/07/2025
Solicitante: 
THE UNIV OF BRISTOL [GB]
THE GOVERNMENT OF THE USA AS REPRESENTED BY THE SECRETARY OF THE DEPT OF HEALTH AND HUMAN SER [US]
The University of Bristol,
The Government of the USA, as represented by the Secretary of the Department of Health and Human Ser
US_2025213709_A1

Resumen de: US2025213709A1

The present invention relates to a conjugate that specifically targets a calcineurin inhibitor to T cells, such as Th17 cells, for use in a method for the treatment of an inflammatory disease. The invention also relates to a method for treating an inflammatory disease by administering a conjugate that specifically targets a calcineurin inhibitor to T cells, such as Th17 cells. In addition, the invention relates to a method for identifying a subject likely to be resistant to steroid treatment, as well as a subject likely to benefit from treatment with a calcineurin inhibitor.

AUTOMATED INFLAMMATORY BOWEL DISEASE DETECTION USING BOWEL SOUNDS MONITORED BY A WEARABLE SYSTEM

NºPublicación:  WO2025141157A1 03/07/2025
Solicitante: 
HAHN SCHICKARD GES FUER ANGEWANDTE FORSCHUNG E V [DE]
HAHN-SCHICKARD-GESELLSCHAFT F\u00DCR ANGEWANDTE FORSCHUNG E. V
EP_4578401_PA

Resumen de: WO2025141157A1

The invention relates to a method for assisting the diagnosis of a bowel disease comprising the steps of: a) providing an audio-recording of sounds emitted by the bowel of a subject for the duration of at least one classification time window, b) analyzing the processed audio data thereby classifying at least a fraction of the recorded sounds as bowel sound, c) computing at least one Mel Frequency Cepstral Coefficient (MFCC)-feature from at least a fraction of the recorded bowel sounds extracted in b), d) determining at least one statistical parameter, preferably the mean and/or variance, of at least a fraction of the Mel Frequency Cepstral Coefficient (MFCC)-features computed in c) within at least one classification time window, e) using an artificial intelligence (AI) to classify the at least one classification time window as either being indicative for the individual suffering from a bowel disease or for a healthy individual, wherein the AI is taking into account the in step d) determined at least one statistical parameter of at least a fraction of the MFCC- features, thereby predicting the likelihood of a bowel disease for the subject. The invention further relates to the use of the present method for the diagnosis of a bowel disease, to a computer-implemented method and a software or computer program for predicting the likelihood of a bowel disease in a subject.

AUTOMATED INFLAMMATORY BOWEL DISEASE DETECTION USING BOWEL SOUNDS MONITORED BY A WEARABLE SYSTEM

NºPublicación:  EP4578401A1 02/07/2025
Solicitante: 
HAHN SCHICKARD GES FUER ANGEWANDTE FORSCHUNG E V [DE]
Hahn-Schickard-Gesellschaft f\u00FCr angewandte Forschung e. V
EP_4578401_PA

Resumen de: EP4578401A1

The invention relates to a method for assisting the diagnosis of a bowel disease comprising the steps of: a) providing an audio-recording of sounds emitted by the bowel of a subject for the duration of at least one classification time window, b) analyzing the processed audio data thereby classifying at least a fraction of the recorded sounds as bowel sound, c) computing at least one Mel Frequency Cepstral Coefficient (MFCC)-feature from at least a fraction of the recorded bowel sounds extracted in b), d) determining at least one statistical parameter, preferably the mean and/or variance, of at least a fraction of the Mel Frequency Cepstral Coefficient (MFCC)-features computed in c) within at least one classification time window, e) using an artificial intelligence (Al) to classify the at least one classification time window as either being indicative for the individual suffering from a bowel disease or for a healthy individual, wherein the Al is taking into account the in step d) determined at least one statistical parameter of at least a fraction of the MFCC-features, thereby predicting the likelihood of a bowel disease for the subject. The invention further relates to the use of the present method for the diagnosis of a bowel disease, to a computer-implemented method and a software or computer program for predicting the likelihood of a bowel disease in a subject.

METHOD, PROGRAM, AND APPARATUS FOR DETECTING SMALL INTESTINAL BACTERIAL OVERGROWTH

NºPublicación:  EP4577108A1 02/07/2025
Solicitante: 
ATMO BIOSCIENCES LTD [AU]
Atmo Biosciences Limited
AU_2023327783_PA

Resumen de: AU2023327783A1

Embodiments include a method for detecting small intestinal bacterial overgrowth, SIBO, the method comprising: obtaining data representing a time series of readings from gas sensor hardware housed within an ingestible capsule device orally ingested by a subject, identifying the data corresponding to timing of passage through the small intestine, and determining whether or not the data indicates presence of SIBO.

マクロファージ刺激1受容体(MST1R)バリアント及びその使用

NºPublicación:  JP2025098004A 01/07/2025
Solicitante: 
リジェネロン・ファーマシューティカルズ・インコーポレイテッド
JP_2025098004_A

Resumen de: US2024075102A1

Methods of treating patients having inflammatory bowel disease (IBD) or primary sclerosing cholangitis (PSC) are provided herein.

Inflammatory bowel disease model, construction method and application thereof, and drug evaluation method based on inflammatory bowel disease model

NºPublicación:  CN120210101A 27/06/2025
Solicitante: 
THE FIRST AFFILIATED HOSPITAL OF MEDICAL COLLEGE OF XIAN JIAOTONG UNIV
\u897F\u5B89\u4EA4\u901A\u5927\u5B66\u533B\u5B66\u9662\u7B2C\u4E00\u9644\u5C5E\u533B\u9662
CN_120210101_PA

Resumen de: CN120210101A

The invention discloses an inflammatory bowel disease model, a construction method and application thereof and a drug evaluation method based on the inflammatory bowel disease model, and belongs to the technical field of inflammatory bowel disease model construction. A highly bionic intestinal crypt-villus three-dimensional structure is formed based on self-organization of an intestinal cell line C2BBe1, the intestinal crypt-villus three-dimensional structure and a DMEM complete medium containing dextran sulfate sodium are added into an upper chamber of a double-layer culture chamber Transwell, the DMEM complete medium is added into a lower chamber of the double-layer culture chamber Transwell, culture is performed for 2 days, and the inflammatory bowel disease model is obtained. The method takes effect quickly and is highly simulated, the obtained model can simulate the space-time dynamic development process of intestinal inflammation molecular characteristics, and the natural recovery model and the drug treatment model constructed based on the model can provide a brand new platform for researching an inflammation regression mechanism and a drug intervention effect.

Application of alpha-zeenol for screening risk of Crohn disease

NºPublicación:  CN120214122A 27/06/2025
Solicitante: 
SUZHOU DUSHUHU HOSPITAL DUSHU LAKE HOSPITAL AFFILIATED TO SUZHOU UNIV
\u82CF\u5DDE\u5E02\u72EC\u5885\u6E56\u533B\u9662\uFF08\u82CF\u5DDE\u5927\u5B66\u9644\u5C5E\u72EC\u5885\u6E56\u533B\u9662\uFF09
CN_120214122_PA

Resumen de: CN120214122A

The invention provides application of alpha-ZAL in screening the risk of Crohn disease, and belongs to the technical field of biochemical detection. According to the present invention, the endocrine disrupter alpha-zeenol is adopted as the marker for screening the risk of the Crohn disease, the high performance liquid chromatography-tandem mass spectrometry detection technology is adopted to detect the endocrine disrupter, and the endocrine disrupter is prepared into the kit for the risk analysis of the Crohn disease.

INTESTINAL TISSUE-ADHERENT MICROBIAL SIGNATURES PREDICTIVE OF RESPONSE TO ANTI-TNF-ALPHA IN CROHN'S DISEASE

NºPublicación:  WO2025136105A1 26/06/2025
Solicitante: 
STICHTING AMSTERDAM UMC [NL]
STICHTING AMSTERDAM UMC

Resumen de: WO2025136105A1

The invention relates to methods of predicting a response of an individual suffering from an inflammatory bowel diseases, such as Crohn's disease (CD) to treatment with a Tumor Necrosis Factor alpha inhibitor (TNFα-i). The invention further relates to anti-TNFα therapy, for treating an individual who was predicted to positively respond to said therapy by the methods of the invention, and to an integrin α4β7 blocking agent, or interleukin (IL)-12 and IL-23 blocking agent, for treating an individual who was predicted not to respond to anti-TNFα therapy by the methods of the invention.

Application of xylulose-5-phosphoric acid as inflammatory bowel disease biomarker with intestinal fibrosis characteristics

NºPublicación:  CN120195385A 24/06/2025
Solicitante: 
THE FIRST AFFILIATED HOSPITAL OF SUN YAT SEN UNIV
\u4E2D\u5C71\u5927\u5B66\u9644\u5C5E\u7B2C\u4E00\u533B\u9662
CN_120195385_PA

Resumen de: CN120195385A

The invention belongs to the technical field of biomedicine, and particularly relates to application of xylulose-5-phosphoric acid as an inflammatory bowel disease biomarker with intestinal fibrosis characteristics. It is found for the first time that xylulose-5-phosphoric acid is remarkably increased in a biological sample of a patient with the inflammatory bowel disease with the intestinal fibrosis characteristic, and the expression level of xylulose-5-phosphoric acid in the biological sample of the patient with the inflammatory bowel disease with the intestinal fibrosis characteristic is in a positive correlation relation with the occurrence degree of the intestinal fibrosis. The discovery provides an important therapeutic target for predicting or evaluating whether a subject suffers from the inflammatory bowel disease with the intestinal fibrosis characteristic by using the xylulose-5-phosphoric acid as the inflammatory bowel disease biomarker with the intestinal fibrosis characteristic.

Endoscope image intelligent evaluation method for ulcerative colitis

NºPublicación:  CN120198599A 24/06/2025
Solicitante: 
SHENZHEN ZHIRUITONG TECH CO LTD
\u6DF1\u5733\u667A\u9510\u901A\u79D1\u6280\u6709\u9650\u516C\u53F8
CN_120198599_PA

Resumen de: CN120198599A

The invention relates to an intelligent endoscope image evaluation method for ulcerative colitis, and the method comprises the steps: synchronously collecting video streams and three-dimensional point cloud data of a colonic mucosa through an endoscope system equipped with a structured light depth sensor, and constructing a three-dimensional coordinate system based on a colon anatomy trend; based on the three-dimensional point cloud data, constructing a complex topological structure on the surface of the colonic mucosa, and calculating a continuous homology feature set of the lesion area; and based on the persistent homology feature set, constructing a multi-scale graph neural network model of ulcerative colitis and Crohn disease specificity. By implementing the scheme, the structural and topological modeling of the colon mucosa lesion area can be realized, and the morphological characteristic difference between ulcerative colitis and Crohn's disease can be effectively captured. The multi-scale graph neural network fuses macroanatomical segmentation and micropathology features, efficient distinguishing of continuous and jumping lesions is achieved, finally, an intelligent and visual endoscope evaluation report is generated, and the accuracy and real-time performance of auxiliary diagnosis in an operation are improved.

Composition for diagnosing Crohn disease, kit and application of enhancer RNA44345 in preparation of composition

NºPublicación:  CN120174078A 20/06/2025
Solicitante: 
NINGBO UNIV
\u5B81\u6CE2\u5927\u5B66
CN_120174078_PA

Resumen de: CN120174078A

The invention provides a composition for diagnosing Crohn's disease, a kit and application of an enhancer RNA44345 in preparation of the composition, and relates to the technical field of biological medicines. The invention relates to an application of an enhancer RNA44345 in preparation of a composition for diagnosing Crohn's disease, and the enhancer RNA44345 is used as a detection marker of the composition for diagnosing Crohn's disease. The enhancer RNA44345 serves as a detection marker of the composition for diagnosing the Crohn disease, the sensitivity is 74.6%, the specificity is 81.7%, the sensitivity and the specificity are high, and a new tool can be provided for early diagnosis and prognosis evaluation of the Crohn disease.

COMPOSITIONS AND METHODS FOR TREATING INFLAMMATORY BOWEL DISEASE

NºPublicación:  WO2025128818A1 19/06/2025
Solicitante: 
DISC MEDICINE INC [US]
DISC MEDICINE, INC

Resumen de: WO2025128818A1

Aspects of the disclosure provides composition and methods for treating a subject having inflammatory bowel disease, the method comprising administering to the subject a hemojuvelin (HIV) antagonist (e.g., anti-HJV antibody).

COMPOUNDS, PHARMACEUTICAL COMPOSITIONS AND METHODS FOR TREATING INFLAMMATORY BOWEL DISEASE

NºPublicación:  US2025197388A1 19/06/2025
Solicitante: 
FLAGSHIP PIONEERING INNOVATIONS VI LLC [US]
FLAGSHIP PIONEERING INNOVATIONS VI, LLC
JP_2025510284_PA

Resumen de: US2025197388A1

The disclosure provides pharmaceutical compositions comprising a therapeutically effective amount of compound (A), compound (B), compound (C), compound (D), compound (E), compound (F), compound (G), compound (H), compound (J), compound (K), compound (L), compound (M), compound (N), compound (O), compound (P), or compound (Q) or a pharmaceutically acceptable salt thereof, and a pharmaceutically acceptable excipient: Also provided are dosage units comprising one or more of compound (A), compound (B), compound (C), compound (D), compound (E), compound (F), compound (G), compound (H), compound (J), compound (K), compound (L), compound (M), compound (N), compound (O), compound (P), or compound (Q) or the pharmaceutical compositions described herein, methods of treating an inflammatory bowel disease in a subject in need thereof, or methods of modulating an inflammatory bowel disease marker in a subject in need thereof.

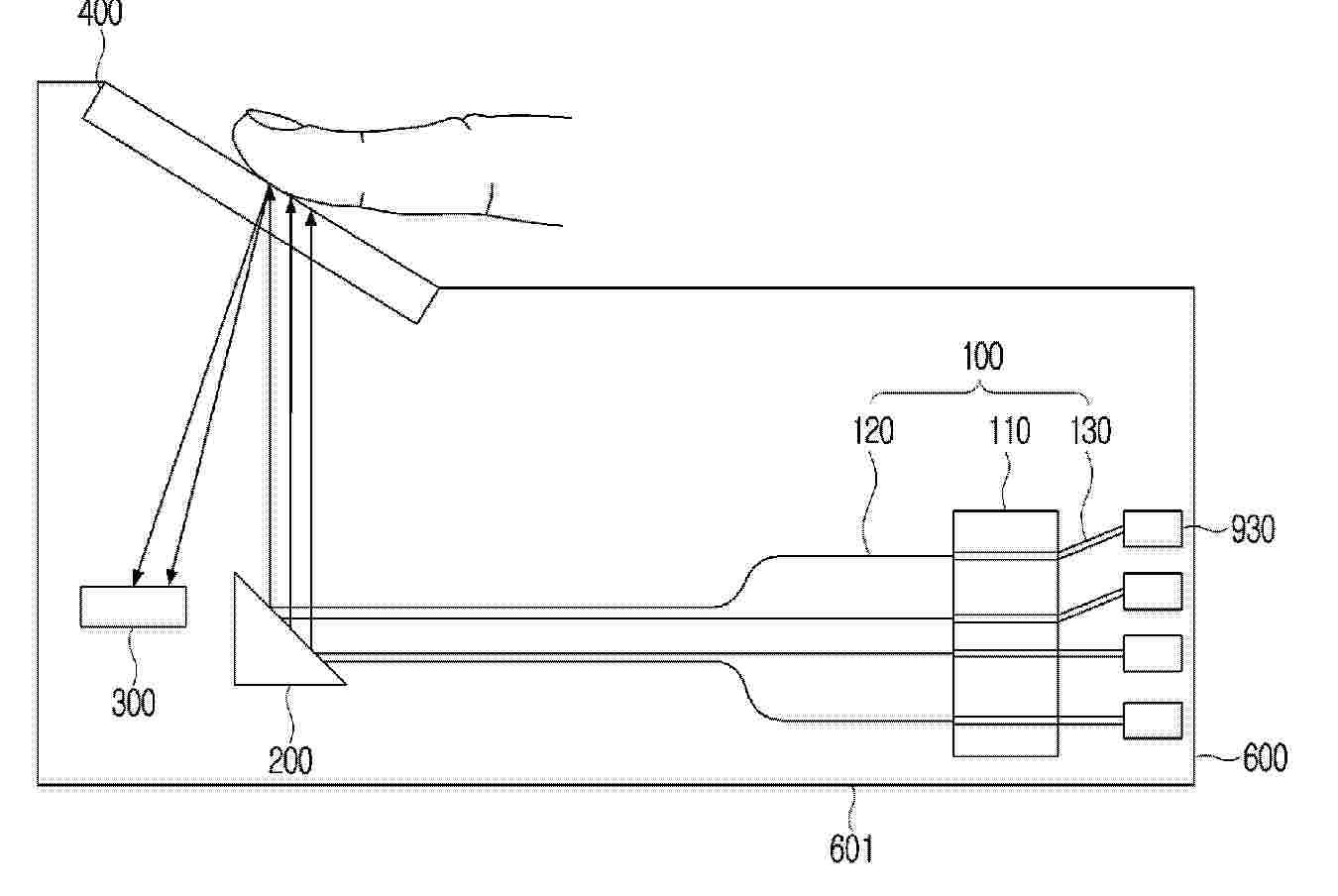
METHODS AND SYSTEMS FOR DISTINGUISHING IRRITABLE BOWEL SYNDROME FROM INFLAMMATORY BOWEL DISEASE AND CELIAC DISEASE

NºPublicación:  ES3028294T3 18/06/2025
Solicitante: 
CEDARS SINAI MEDICAL CENTER
Cedars-Sinai Medical Center
US_2019187153_A1

Resumen de: NZ730490A

Described herein are methods and systems for distinguishing diarrhea predominant irritable bowel syndrome (D-IBS) from inflammatory bowel disease (IBD) and celiac disease. The methods and systems can utilize the detection of anti-vinculin antibodies and anti-CdtB antibodies to distinguish IBS from IBD and celiac disease. Further described are methods for selecting a therapy to treat IBS, IBD or celiac disease.

Follow-up visit management system for patients with inflammatory bowel diseases

NºPublicación:  CN120164631A 17/06/2025
Solicitante: 
GUANGXI HOSPITAL AFFILIATED TO SUN YAT SEN UNIV
\u4E2D\u5C71\u5927\u5B66\u9644\u5C5E\u7B2C\u4E00\u533B\u9662\u5E7F\u897F\u533B\u9662
CN_120164631_PA

Resumen de: CN120164631A

The invention discloses a follow-up visit management system for an inflammatory bowel disease patient, and relates to the technical field of medical management. Comprising a patient management module which is in dynamic butt joint with a hospital information system, synchronizes patient data and endoscopic examination results in real time through an HL7 protocol, and establishes an electronic file containing an inflammatory bowel disease specificity tag; the diagnosis and treatment result module is used for storing structured data with temporal markers, including medication time sequences recorded by three groups of timestamps, administration routes and drug categories, auxiliary examination results accompanied with digestive tract pathological section images and hidden space feature vectors extracted from the images through a convolutional neural network; and the diet module is used for carrying out multi-level classification on diet photos uploaded by the patient through an image recognition unit based on MobileNetV3, and outputting food types and intake estimated values. According to the invention, by integrating the multi-dimensional data of the patient, the disease development trend is predicted, and personalized follow-up visit management is provided.

PET FOOD COMPOSITIONS

NºPublicación:  JP2025090706A 17/06/2025
Solicitante: 
HILLS PET NUTRITION INC
\u30D2\u30EB\u30BA\u30FB\u30DA\u30C3\u30C8\u30FB\u30CB\u30E5\u30FC\u30C8\u30EA\u30B7\u30E3\u30F3\u30FB\u30A4\u30F3\u30B3\u30FC\u30DD\u30EC\u30FC\u30C6\u30C3\u30C9
JP_2025090706_PA

Resumen de: JP2025090706A

To solve the problem in which an inflammatory bowel disease (IBD) can be an existential threat to animals; protein losing enteropathy associated with IBD results in the loss of endogenous hemostatic albumin and immunoglobins through a degraded gut barrier; it is therefore desirable to provide a pet food composition which may beneficially affect animals suffering from IBD, such as by increasing the circulating protein of the animal, increasing biomarkers associated with health, and/or modifying the gut microbiome.SOLUTION: There are provided pet food compositions comprising: about 7 wt.% or more, based on the total weight of the pet food composition, of an amino acid component comprising, lysine, betaine, and a glutamic acid and/or a salt of them; and about 3.3 wt.% or more, based on the total weight of the pet food composition, of a fatty acid component comprising a fatty acid having an aliphatic tail of 6 to 12 carbon atoms and/or an omega-3 fatty acid.SELECTED DRAWING: Figure 1A

Inflammatory bowel disease model derived from pluripotent stem cells preparing method thereof and method for evaluating drug efficacy using the same

Nº publicación: KR20250087176A 16/06/2025

Solicitante:

한국화학연구원

WO_2025121789_PA

Resumen de: WO2025121789A1

The present invention relates to an inflammatory bowel disease model derived from induced pluripotent stem cells and a method for producing same. The inflammatory bowel disease model simulates stable intestinal epithelial cells from induced pluripotent stem cells and remarkably exhibits the expression of inflammation-related genes according to the occurrence and improvement of inflammatory bowel disease, and thus can be effectively used for evaluating the efficacy of a drug for treating inflammatory bowel disease.

traducir